COMSATS Institute of Information Technology
Defence Road, Off Raiwind Road, Lahore, Pakistan
Continuous Distillation Columns
Characteristics at different operating
conditions
Group Members
• Group #7
Hafiz Annus Mahmood SP10-BEC-015
Mohammad Abubakar SP10-BEC-022
Noaman Ahmed SP10-BEC-037
Saim Khan SP10-BEC-044
What is Reflux ?
• In simple terms, it is the stream returning to
the distillation column after being condensed
from the condenser and after being re-boiled
from the re-boiler
• It is employed to increase purity of required
product
Total Reflux
• A condition at which no distillate and no
bottom product leaves the distillate column
• The vapors leaving the column are condensed
and the liquid leaving the column is vaporized
and re-circulated back to the column
• There is sufficient vapor and liquid content for
steady state operation
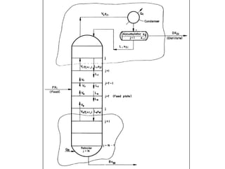
Material Balance on a Distillation
Column
• General material balance on a distillation
column
F = D + B
– Where, F, D, and B are either mass or mass flow
rate of feed, distillate, and bottom
product, respectively
Operating conditions based on Total
Reflux
• Four types of ‘Total Reflux’ conditions exist
1. Type 1: Total Reflux in Continuous Columns:
, F = D + B, when D and B are finite
2. Type 2: Total Reflux in both column sections:
D = 0, B = 0, F = 0 (the conventional total reflux)
Operating conditions based on Total
Reflux (contd.)
• Type 3: Total Reflux in Rectifying Section
D = 0, B = F
• Type 4: Total Reflux in Stripping Section
D = F, B = 0
Type 1
• Total reflux is achieved by approaching total
reflux conditions in both rectifying and
stripping sections
• Operating condition is reached when reflux
ratio is increased indefinitely at fixed feed rate
and non-zero product rates
Type 1 (contd.): The Θ method of
convergence
• Following specifications are made on the
column
1. Feed rate and its composition (Xi)
2. Distillate rate, D
3. Column Pressure
4. Number of Stages, N
5. Type of condenser (partial or total)
Type 1 (contd.): The Θ method of
convergence
• Reflux ratio, Lj / Vj+1 = 1 (as Vj+1 approaches
infinity)
• No need for energy balance on each stage (no
latent heat and sensible heat calculations
required to bring feed to boiling temperature)
Type 1 (contd.): The Θ method of
convergence
• Supposition: Both liquid and vapor phases
form Ideal Solutions throughout the column
• Method proposed by Fenske
The Θ method of convergence
for Type 1
(Mathematics and Example)
34.68
The Newton Raphson Method for
Type 1
(Example)
What’s the difference then ?
• The Θ method of convergence is
comparatively faster than Newton-Raphson
method
• The calculated D values using the Θ method
have more accurate values with increasing
number of iterations compared to Newton-
Raphson method
Operating Characteristics at wide
ranges of distillate and reflux rates
THANK YOU FOR YOUR TIME

Continuous distillation columns - Characteristics at different operating conditions

  • 1.
    COMSATS Institute ofInformation Technology Defence Road, Off Raiwind Road, Lahore, Pakistan
  • 2.
    Continuous Distillation Columns Characteristicsat different operating conditions
  • 3.
    Group Members • Group#7 Hafiz Annus Mahmood SP10-BEC-015 Mohammad Abubakar SP10-BEC-022 Noaman Ahmed SP10-BEC-037 Saim Khan SP10-BEC-044
  • 4.
    What is Reflux? • In simple terms, it is the stream returning to the distillation column after being condensed from the condenser and after being re-boiled from the re-boiler • It is employed to increase purity of required product
  • 5.
    Total Reflux • Acondition at which no distillate and no bottom product leaves the distillate column • The vapors leaving the column are condensed and the liquid leaving the column is vaporized and re-circulated back to the column • There is sufficient vapor and liquid content for steady state operation
  • 7.
    Material Balance ona Distillation Column • General material balance on a distillation column F = D + B – Where, F, D, and B are either mass or mass flow rate of feed, distillate, and bottom product, respectively
  • 8.
    Operating conditions basedon Total Reflux • Four types of ‘Total Reflux’ conditions exist 1. Type 1: Total Reflux in Continuous Columns: , F = D + B, when D and B are finite 2. Type 2: Total Reflux in both column sections: D = 0, B = 0, F = 0 (the conventional total reflux)
  • 9.
    Operating conditions basedon Total Reflux (contd.) • Type 3: Total Reflux in Rectifying Section D = 0, B = F • Type 4: Total Reflux in Stripping Section D = F, B = 0
  • 10.
    Type 1 • Totalreflux is achieved by approaching total reflux conditions in both rectifying and stripping sections • Operating condition is reached when reflux ratio is increased indefinitely at fixed feed rate and non-zero product rates
  • 11.
    Type 1 (contd.):The Θ method of convergence • Following specifications are made on the column 1. Feed rate and its composition (Xi) 2. Distillate rate, D 3. Column Pressure 4. Number of Stages, N 5. Type of condenser (partial or total)
  • 12.
    Type 1 (contd.):The Θ method of convergence • Reflux ratio, Lj / Vj+1 = 1 (as Vj+1 approaches infinity) • No need for energy balance on each stage (no latent heat and sensible heat calculations required to bring feed to boiling temperature)
  • 13.
    Type 1 (contd.):The Θ method of convergence • Supposition: Both liquid and vapor phases form Ideal Solutions throughout the column • Method proposed by Fenske
  • 14.
    The Θ methodof convergence for Type 1 (Mathematics and Example)
  • 18.
  • 19.
    The Newton RaphsonMethod for Type 1 (Example)
  • 21.
    What’s the differencethen ? • The Θ method of convergence is comparatively faster than Newton-Raphson method • The calculated D values using the Θ method have more accurate values with increasing number of iterations compared to Newton- Raphson method
  • 22.
    Operating Characteristics atwide ranges of distillate and reflux rates
  • 23.
    THANK YOU FORYOUR TIME

Editor's Notes

  • #6 In general, it’s a condition at which no distillate and no bottom product leaves the distillate columnThe vapors leaving the column are condensed and the liquid leaving the column is vaporized and re-circulated back to the columnAt total reflux, there is sufficient vapor and liquid content, so that the column can be operated at steady state
  • #8 For the purpose of explaining the characteristics of distillation columns at varying operating conditions, the reflux is classified into four types based on ‘Total Reflux’ operating condition
  • #14 Rest from book