GBH Enterprises, Ltd.

Engineering Design Guide:
GBHE-EDG-MAC-1515

Boiler Water Circulation Pumps

Information contained in this publication or as otherwise supplied to Users is
believed to be accurate and correct at time of going to press, and is given in
good faith, but it is for the User to satisfy itself of the suitability of the information
for its own particular purpose. GBHE gives no warranty as to the fitness of this
information for any particular purpose and any implied warranty or condition
(statutory or otherwise) is excluded except to the extent that exclusion is
prevented by law. GBHE accepts no liability resulting from reliance on this
information. Freedom under Patent, Copyright and Designs cannot be assumed.

Refinery Process Stream Purification Refinery Process Catalysts Troubleshooting Refinery Process Catalyst Start-Up / Shutdown
Activation Reduction In-situ Ex-situ Sulfiding Specializing in Refinery Process Catalyst Performance Evaluation Heat & Mass
Balance Analysis Catalyst Remaining Life Determination Catalyst Deactivation Assessment Catalyst Performance
Characterization Refining & Gas Processing & Petrochemical Industries Catalysts / Process Technology - Hydrogen Catalysts /
Process Technology – Ammonia Catalyst Process Technology - Methanol Catalysts / process Technology – Petrochemicals
Specializing in the Development & Commercialization of New Technology in the Refining & Petrochemical Industries
Web Site: www.GBHEnterprises.com
Engineering Design Guide:

Boiler Water
Circulation Pumps

CONTENTS

SECTION

1

SCOPE

3

2

CHOICE OF TYPE AND NUMBER OF PUMPS

3

2.1

Need for Continuous Flow

3

2.2

Pump Reliability

3

3

CHOICE OF DRIVER

4

4

DUTY CALCULATIONS

4

5

CHOICE OF SEAL

9

5.1

Mechanical Seals

9

5.2

Soft-packed Glands

10

5.3

Construction Features

10

5.4

Guarding

11

6

CONSTRUCTION FEATURES

11

6.1

11

Vertical Glandless Wet-stator Motor Pumps

Refinery Process Stream Purification Refinery Process Catalysts Troubleshooting Refinery Process Catalyst Start-Up / Shutdown
Activation Reduction In-situ Ex-situ Sulfiding Specializing in Refinery Process Catalyst Performance Evaluation Heat & Mass
Balance Analysis Catalyst Remaining Life Determination Catalyst Deactivation Assessment Catalyst Performance
Characterization Refining & Gas Processing & Petrochemical Industries Catalysts / Process Technology - Hydrogen Catalysts /
Process Technology – Ammonia Catalyst Process Technology - Methanol Catalysts / process Technology – Petrochemicals
Specializing in the Development & Commercialization of New Technology in the Refining & Petrochemical Industries
Web Site: www.GBHEnterprises.com
7

12

7.1

Non-return Valves

12

7.2

Reducers at Pump Connections

12

7.3

Glandless Pumps for System Pressures
Exceeding 60 bar abs

12

7.4

Access round Glandless Pumps

12

7.5

Cooling Water Supply

12

RECOMMENDED LINE DIAGRAMS

13

8.1

Horizontal Pumps in Category 1

13

8.2

8

LAYOUT

Vertical Wet-stator Motor Pumps in Category 2

13

APPENDICES

A

PROPERTIES OF WATER AT THE SATURATION LINE

18

B

ANNEX TO API 610, 6TH EDITION 1981:
VERTICAL GLANDLESS WET-STATOR MOTOR PUMPS

23

ANNEX TO API 610, 6TH EDITION 1981:
HORIZONTAL BACK PULL-OUT PUMPS FOR BOILER
WATER CIRCULATION DUTY

31

C

FIGURES
3.1

NPSH CORRECTION FOR WATER

3.2

VELOCITY OF SOUND IN WATER AT 50 BAR
(NO BUBBLES)

3.3

VELOCITY OF SOUND IN WATER AT 50 BAR

Refinery Process Stream Purification Refinery Process Catalysts Troubleshooting Refinery Process Catalyst Start-Up / Shutdown
Activation Reduction In-situ Ex-situ Sulfiding Specializing in Refinery Process Catalyst Performance Evaluation Heat & Mass
Balance Analysis Catalyst Remaining Life Determination Catalyst Deactivation Assessment Catalyst Performance
Characterization Refining & Gas Processing & Petrochemical Industries Catalysts / Process Technology - Hydrogen Catalysts /
Process Technology – Ammonia Catalyst Process Technology - Methanol Catalysts / process Technology – Petrochemicals
Specializing in the Development & Commercialization of New Technology in the Refining & Petrochemical Industries
Web Site: www.GBHEnterprises.com
(WITH 3% VAPOR CONTENT)
8.1

RECOMMENDED LINE DIAGRAM HORIZONTAL PUMPS CATEGORY 1

8.2

RECOMMENDED LINE DIAGRAM HORIZONTAL PUMPS SOFT PACKED GLAND INSTALLATION

8.3

RECOMMENDED LINE DIAGRAM HORIZONTAL PUMPS MECHANICAL SEAL INSTALLATION

8.4

RECOMMENDED LINE DIAGRAM VERTICAL WET STATOR
PUMPS - CATEGORY 2

BIBLIOGRAPHY

DOCUMENTS REFERRED TO IN THIS ENGINEERING DESIGN GUIDE

Refinery Process Stream Purification Refinery Process Catalysts Troubleshooting Refinery Process Catalyst Start-Up / Shutdown
Activation Reduction In-situ Ex-situ Sulfiding Specializing in Refinery Process Catalyst Performance Evaluation Heat & Mass
Balance Analysis Catalyst Remaining Life Determination Catalyst Deactivation Assessment Catalyst Performance
Characterization Refining & Gas Processing & Petrochemical Industries Catalysts / Process Technology - Hydrogen Catalysts /
Process Technology – Ammonia Catalyst Process Technology - Methanol Catalysts / process Technology – Petrochemicals
Specializing in the Development & Commercialization of New Technology in the Refining & Petrochemical Industries
Web Site: www.GBHEnterprises.com
1

SCOPE

This Engineering Design Guide covers requirements for boiler water circulation
pump systems. Once-through boiler systems are excluded.

2

CHOICE OF TYPE AND NUMBER OF PUMPS

2.1

Need for Continuous Flow

Consult GBHE Engineering Furnace and Boiler Section about the consequences
of boiler circulating water supply failure. The number of pumps is dictated by the
need of the boiler for guaranteed continuous flow.
(a)

Gas-fired water-tube shield furnaces are usually insensitive to short-term
loss of pumped flow: consequently only one 100% duty running pump is
required.

(b)

Coal-fired refractory-lined furnaces usually require continuous flow:
consequently two running 50% duty pumps are required.

2.2

Pump Reliability

Pump reliability is more difficult to obtain as the pressure of the system
increases. Current practice is to distinguish two categories by reference to the
nominal pressure of the steam boiler drum.
Pump Category
Steam Pressure bar
abs

1
<43

2
43 and above

Category 1
The preferred type is a single stage top inlet/top delivery horizontal shaft
centrifugal pump, falling into Reliability Class 4.
An installed standby pump is required, identical to the main pumps on grounds
of:
(a)

Common spares holding.

(b)

Common maintenance and operational methods.

Refinery Process Stream Purification Refinery Process Catalysts Troubleshooting Refinery Process Catalyst Start-Up / Shutdown
Activation Reduction In-situ Ex-situ Sulfiding Specializing in Refinery Process Catalyst Performance Evaluation Heat & Mass
Balance Analysis Catalyst Remaining Life Determination Catalyst Deactivation Assessment Catalyst Performance
Characterization Refining & Gas Processing & Petrochemical Industries Catalysts / Process Technology - Hydrogen Catalysts /
Process Technology – Ammonia Catalyst Process Technology - Methanol Catalysts / process Technology – Petrochemicals
Specializing in the Development & Commercialization of New Technology in the Refining & Petrochemical Industries
Web Site: www.GBHEnterprises.com
(c)

Identical piping arrangement, minimizing design effort.
Current experience is that:
(1)

Soft-packed glands have a MTBF of 56 days when operating at a
pressure of 17 bar g.

(2)

Mechanical seals have a MTBF of 378 days when operating at a
pressure of 39 bar g, and a MTBF of 90 days when operating at a
pressure of 63 bar g.

Category 2
The required type is the single-stage vertical glandless wet-stator motor pump
set with the pump above the motor, falling into Reliability Class 1.
A standby pump should NOT be installed because of the possibility of it failing to
start owing to sediment build-up.
Current experience is that 4 running pumps have had a total of 2 failures in 10
years when operating at a pressure of 63 bar g.

3

CHOICE OF DRIVER

If continuous flow is essential despite general electrical supply failure then one of
the pumps should have a steam turbine driver fed by steam directly taken from
the boiler, preferably from the boiler drum.
Hazard studies have shown that the general plant upset makes it essential that
this steam turbine can run at full power whilst exhausting to atmosphere.
For Category 1, specify a direct-coupled steam turbine as the driver for one
pump.
For Category 2 there are two possibilities:
(a)

Install an additional pump of the double entry impeller, horizontal shaft
type, with mechanical seals; driven by a direct-coupled steam turbine. This
has been successful at a pressure level of 63 bar gauge. Such a standby
pump is required to slowroll in order to guarantee immediate readiness.
Full speed operation is not recommended because the seal life is short.

Refinery Process Stream Purification Refinery Process Catalysts Troubleshooting Refinery Process Catalyst Start-Up / Shutdown
Activation Reduction In-situ Ex-situ Sulfiding Specializing in Refinery Process Catalyst Performance Evaluation Heat & Mass
Balance Analysis Catalyst Remaining Life Determination Catalyst Deactivation Assessment Catalyst Performance
Characterization Refining & Gas Processing & Petrochemical Industries Catalysts / Process Technology - Hydrogen Catalysts /
Process Technology – Ammonia Catalyst Process Technology - Methanol Catalysts / process Technology – Petrochemicals
Specializing in the Development & Commercialization of New Technology in the Refining & Petrochemical Industries
Web Site: www.GBHEnterprises.com
(b)

Supply one of the glandless pumps by a direct-linked dedicated alternator
driven by a steam turbine, this turbo-alternator being rated for continuous
duty to Reliability Class 1.

4

DUTY CALCUI.ATIONS

The pump duty should be calculated in accordance with GBHE-EDG-MAC-1014,
augmented by the following considerations numbered as the relevant clauses in
that Design Guide:
Clause number:
A5.3 NPSH Correction for Fluid Thermal Properties
To avoid cavitation the NPSH required by a pump is the same for all liquids.
However for a given degree of cavitation, the NPSH required by a pump when
handling hot water is less than that for cold water. A boiler circulation pump can
be permitted to work with some degree of cavitation and advantage taken of the
NPSH decrement.
The procedure for applying the correction is:
(a)

Find the NPSH correction by entering Fig 3.1 at the lowest temperature for
which the pump should work at the rated flow

(b)

Check that the correction is less than 20% of the available NPSH: limit
larger corrections to this value.

(c)

Add this correction to the available NPSH and enter on the pump data
sheet for enquiry to the pump supplier.

(d)

Add a margin of 3% to the pump differential head.

B2.2 BCW pumps are not regulated.
B3.3 Estimate maximum flow and corresponding head for inclusion in enquiry.
B3.4 Flow range
The rated flow shall be within the range 85% to 105% of the pump BEP capacity.
Refinery Process Stream Purification Refinery Process Catalysts Troubleshooting Refinery Process Catalyst Start-Up / Shutdown
Activation Reduction In-situ Ex-situ Sulfiding Specializing in Refinery Process Catalyst Performance Evaluation Heat & Mass
Balance Analysis Catalyst Remaining Life Determination Catalyst Deactivation Assessment Catalyst Performance
Characterization Refining & Gas Processing & Petrochemical Industries Catalysts / Process Technology - Hydrogen Catalysts /
Process Technology – Ammonia Catalyst Process Technology - Methanol Catalysts / process Technology – Petrochemicals
Specializing in the Development & Commercialization of New Technology in the Refining & Petrochemical Industries
Web Site: www.GBHEnterprises.com
B4.1 Stability
A steep Q-H characteristic is required at least a 25% rise to shut-off. Note that
the steady-state process system characteristic has reverse curvature:

B4.2 Power Characteristic
Specify a non-overloading power characteristic.
C3.d Driver Power Rating
The driver should be rated for 110% of the maximum power (from the
Vendor's E-Q characteristic) at a water density of 1.0 kg/liter.
C.6

Reverse rotation locks are not required. When two or more pumps
are installed, each pump and driver should be capable of reverse rotation
up to 100% of rated forward speed without damage, to cater for defective
operation of non-return valves.

Clause number:
D3

Pressure Waves
Velocity of sound values for water are given in Figures 3.2 and 3.3.
The boiler piping system will normally contain free steam. Note that even a
few percentage points of vapor in the water reduce the velocity of sound
appreciably. Consequently the effect of pressure waves in ordinary
installations is insignificant.

Refinery Process Stream Purification Refinery Process Catalysts Troubleshooting Refinery Process Catalyst Start-Up / Shutdown
Activation Reduction In-situ Ex-situ Sulfiding Specializing in Refinery Process Catalyst Performance Evaluation Heat & Mass
Balance Analysis Catalyst Remaining Life Determination Catalyst Deactivation Assessment Catalyst Performance
Characterization Refining & Gas Processing & Petrochemical Industries Catalysts / Process Technology - Hydrogen Catalysts /
Process Technology – Ammonia Catalyst Process Technology - Methanol Catalysts / process Technology – Petrochemicals
Specializing in the Development & Commercialization of New Technology in the Refining & Petrochemical Industries
Web Site: www.GBHEnterprises.com
D4.3 No fault action is required because these systems have a process
operator warning of low-flow.
E1.1 See Clause 5 of this Engineering Design Guide.
FIGURE 3.1 NPSH CORRECTIONS FOR WATER

Refinery Process Stream Purification Refinery Process Catalysts Troubleshooting Refinery Process Catalyst Start-Up / Shutdown
Activation Reduction In-situ Ex-situ Sulfiding Specializing in Refinery Process Catalyst Performance Evaluation Heat & Mass
Balance Analysis Catalyst Remaining Life Determination Catalyst Deactivation Assessment Catalyst Performance
Characterization Refining & Gas Processing & Petrochemical Industries Catalysts / Process Technology - Hydrogen Catalysts /
Process Technology – Ammonia Catalyst Process Technology - Methanol Catalysts / process Technology – Petrochemicals
Specializing in the Development & Commercialization of New Technology in the Refining & Petrochemical Industries
Web Site: www.GBHEnterprises.com
Refinery Process Stream Purification Refinery Process Catalysts Troubleshooting Refinery Process Catalyst Start-Up / Shutdown
Activation Reduction In-situ Ex-situ Sulfiding Specializing in Refinery Process Catalyst Performance Evaluation Heat & Mass
Balance Analysis Catalyst Remaining Life Determination Catalyst Deactivation Assessment Catalyst Performance
Characterization Refining & Gas Processing & Petrochemical Industries Catalysts / Process Technology - Hydrogen Catalysts /
Process Technology – Ammonia Catalyst Process Technology - Methanol Catalysts / process Technology – Petrochemicals
Specializing in the Development & Commercialization of New Technology in the Refining & Petrochemical Industries
Web Site: www.GBHEnterprises.com
FIG.3.2

VELOCITY OF SOUND IN WATER AT 50 BAR
( NO BUBBLES)

FIG. 3.3

VELOCITY OF SOUND IN WATER AT 50 BAR
(WITH 3°/. VAPOR CONTENT)

5

CHOICE OF SEAL

The chief problem is cooling. It is convenient to classify arrangements in terms
of:
P = normal pressure at pump inlet,

bar abs

D = shaft sleeve diameter,

mm

N = shaft rotational speed,

rls

Refinery Process Stream Purification Refinery Process Catalysts Troubleshooting Refinery Process Catalyst Start-Up / Shutdown
Activation Reduction In-situ Ex-situ Sulfiding Specializing in Refinery Process Catalyst Performance Evaluation Heat & Mass
Balance Analysis Catalyst Remaining Life Determination Catalyst Deactivation Assessment Catalyst Performance
Characterization Refining & Gas Processing & Petrochemical Industries Catalysts / Process Technology - Hydrogen Catalysts /
Process Technology – Ammonia Catalyst Process Technology - Methanol Catalysts / process Technology – Petrochemicals
Specializing in the Development & Commercialization of New Technology in the Refining & Petrochemical Industries
Web Site: www.GBHEnterprises.com
5.1

Mechanical Seals

Mechanical seals should be specified for normal pump inlet pressures between
21 and 43 bar abs and are preferred for pressures between 6 and 21 bar abs.
Below 6 bar abs treat boiler circulation pump seals as boiler feedwater pump
seals.
Specify Borg Warner Mechanical Seal Type D or DRT to material code 5H4A
(BW) with a seal water heat exchanger to Bulletin 1860-15 with Inconel tubing
(austenitic stainless steel tubing is NOT acceptable).
Specify the Type DHT seal where DN > 4000.
The seal flush water heat exchanger is mounted ABOVE the seal in order to
promote thermosyphon action. The particles of iron oxide that characteristically
contaminate boiler circulating water are trapped by the magnetic separator in the
seal water system.

5.2

Soft-packed Glands

The application limits are tabulated below:
Pressure
Size
Arrangement.

P<6
DN < 3000
Cooling jacket
around packing
box

P < 12
PDN < 18000

12 < P < 21
PDN < 42000
(1) Cooling
jacket
around
packing
box
(2) Cooled
flush
injected
through
lantern ring

Notes:
(a)

DN values up to 3 times the above values are technically possible but at
much higher life-cycle cost.

Refinery Process Stream Purification Refinery Process Catalysts Troubleshooting Refinery Process Catalyst Start-Up / Shutdown
Activation Reduction In-situ Ex-situ Sulfiding Specializing in Refinery Process Catalyst Performance Evaluation Heat & Mass
Balance Analysis Catalyst Remaining Life Determination Catalyst Deactivation Assessment Catalyst Performance
Characterization Refining & Gas Processing & Petrochemical Industries Catalysts / Process Technology - Hydrogen Catalysts /
Process Technology – Ammonia Catalyst Process Technology - Methanol Catalysts / process Technology – Petrochemicals
Specializing in the Development & Commercialization of New Technology in the Refining & Petrochemical Industries
Web Site: www.GBHEnterprises.com
(b)

Soft-packed glands have been successfully used up to 100 bar by adding
a cooled water barrier between the shaft and shaft sleeve but the
complexity of this arrangement makes it impracticable for boiler systems
on petrochemical plant.

5.3

Construction Features:

Appendix C of this Engineering Design Guide gives requirements for horizontal
back pull-out pumps.
The following notes clarify the need for these requirements.
(a)

Shaft sleeves are a mandatory requirement. They should be 13%
chromium steel (preferably BS 970 420 545) hardened to 240 - 280 HV.
The bore of the sleeve should be relieved. Chromium plating is forbidden
because the mode of failure is catastrophic. A good surface finish is
essential, certainly less than 0.4 micrometers Ra.

(b)

Cool flush water should be injected through a lantern ring when the pump
inlet pressure exceeds 12 bar abs. This flush is taken from the pump
discharge and cooled below 50°C by passing through an external heat
exchanger.

(c)

Recommended packing is Walker's FORTUNA 417.

5.4

Guarding

Ensure that shaft guards at the gland are designed to contain scalding spray and
that the gland enclosure drain is piped to a safe disposal point where efflux of
flash steam will not obscure operationally important items. Check that the gland
enclosure drain size is adequate for gland failure conditions. Assume that partial
failure of a seal or gland has occurred and that the corresponding leakage rate is:
q = K x D x P1/2
where:
q = leakage rate
P = boiler pressure relief valve setting
D shaft sleeve diameter

liter/s
bar g
mm

Refinery Process Stream Purification Refinery Process Catalysts Troubleshooting Refinery Process Catalyst Start-Up / Shutdown
Activation Reduction In-situ Ex-situ Sulfiding Specializing in Refinery Process Catalyst Performance Evaluation Heat & Mass
Balance Analysis Catalyst Remaining Life Determination Catalyst Deactivation Assessment Catalyst Performance
Characterization Refining & Gas Processing & Petrochemical Industries Catalysts / Process Technology - Hydrogen Catalysts /
Process Technology – Ammonia Catalyst Process Technology - Methanol Catalysts / process Technology – Petrochemicals
Specializing in the Development & Commercialization of New Technology in the Refining & Petrochemical Industries
Web Site: www.GBHEnterprises.com
K = constant, numerically:
0.007 for a mechanical seal
0.030 for a packed gland

6

CONSTRUCTION FEATURES

6.1

Vertical Glandless Wet-stator Motor Pumps

Appendix B of this Engineering Design Guide gives requirements for vertical
glandless wet-stator motor pumps.
The following notes clarify the need for these requirements.
(a)

It is essential that the motor lies under the pump, with the circulating cool
water flow directed upward through the motor. CEGB experience showed
that this arrangement is immune from thermal bowing of the shaft. The
canned dry-stator pumps on a clients plant, has the motor above the pump
but they required considerable design effort to reduce the risk of such
bowing: it is doubtful whether the same success would have been
obtained with a wet-stator pump.

(b)

It is essential to maintain cool water in the winding zone, preferably less
than 50oC but never exceeding 65oC.

(c)

Clearances affecting hydraulic forces should be reviewed.
Most wet-stator boiler circulating pumps have vaned diffusers. The radial
gap between the impeller vane tips and the diffuser vane leading edges
affects the pressure pulsations at the blade passing frequency, the radial
hydraulic forces and the broad band noise level. The following points
should be discussed at the Vendor Co-ordination Meeting. Let C be the
radial gap, R the impeller vane tip radius,
then

C > 0.04
R

Irregularities in castings and eccentricity due to machining tolerances may
cause variations in the measured gap C. The inspecting engineer should
verify that these measurements fall within the band of 100% to 140% of
the least value found for C.
Refinery Process Stream Purification Refinery Process Catalysts Troubleshooting Refinery Process Catalyst Start-Up / Shutdown
Activation Reduction In-situ Ex-situ Sulfiding Specializing in Refinery Process Catalyst Performance Evaluation Heat & Mass
Balance Analysis Catalyst Remaining Life Determination Catalyst Deactivation Assessment Catalyst Performance
Characterization Refining & Gas Processing & Petrochemical Industries Catalysts / Process Technology - Hydrogen Catalysts /
Process Technology – Ammonia Catalyst Process Technology - Methanol Catalysts / process Technology – Petrochemicals
Specializing in the Development & Commercialization of New Technology in the Refining & Petrochemical Industries
Web Site: www.GBHEnterprises.com
Any machining of the leading edges of the diffuser vanes should be
followed by hand finishing to produce a rounded entry profile.
Casings with double volutes should be subject to inspection to verify that
both the radius to the tip and the leading edge profile of each volute cut-water is identical. Then, using the same nomenclature:
C > 0.08
R
Impellers should then have an ODD number of vanes to reduce perturbing
torques.

7

LAYOUT

7.1

Non-return Valves

Check that a bypass line containing a restrictor is fitted around the discharge
non-return valve to keep the pump casing and associated lines warm on standby.
Alternatively a hole can be drilled through the valve disc. This method is open to
error when valves are removed for reconditioning and is therefore not
recommended unless the valve is registered.

7.2

Reducers at Pump Connections

Reducers at pump branches should be of the concentric cone type having a
maximum total included angle of 30° for the inlet and 10° for the delivery.

7.3

Glandless Pumps for System Pressures Exceeding 60 bar abs

Such pumps have their casings welded into flange is required for each pump
casing pipeline cleaning and hydraulic testing. It is also used for maintenance.

7.4

Access round Glandless Pumps

Check that the layout allows access for a handling frame to facilitate the rotating
element/motor casing dismantling and reassembly on site.

Refinery Process Stream Purification Refinery Process Catalysts Troubleshooting Refinery Process Catalyst Start-Up / Shutdown
Activation Reduction In-situ Ex-situ Sulfiding Specializing in Refinery Process Catalyst Performance Evaluation Heat & Mass
Balance Analysis Catalyst Remaining Life Determination Catalyst Deactivation Assessment Catalyst Performance
Characterization Refining & Gas Processing & Petrochemical Industries Catalysts / Process Technology - Hydrogen Catalysts /
Process Technology – Ammonia Catalyst Process Technology - Methanol Catalysts / process Technology – Petrochemicals
Specializing in the Development & Commercialization of New Technology in the Refining & Petrochemical Industries
Web Site: www.GBHEnterprises.com
7.5

Cooling Water supply

A local cooling water break tank is required to ensure that cooling continues even
though the main CW system has failed; The tank capacity should give a
residence time of 10 minutes, or more when indicated by the Hazard and
Operability studies.

8

RECOMMENDED LINE DIAGRAMS

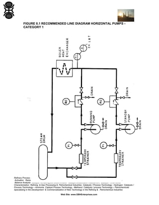
8.1

Horizontal Pumps in Category I (see Figure 8.1)

Each pump installation should have a:
(a)

Temporary inlet strainer.

(b)

Pressure gauge downstream of the temporary strainer.

(c)

Non-return (NR) valve in the discharge line. Standby pumps are always
required so that NR valves are necessary.

(d)

Flow bypass across NR valve with flow restrictor.

(e)

Low flow alarm in the common discharge line to start the standby pump.
The extra low flow alarm and trip is a process trip.

(f)

Double blocks and bleed valves for maintenance isolation, when the
steam drum relief valve setting is greater than 20 bar g.

(g)

A seal system, either:
(1)

Soft-packed gland as shown in Fig 8.2

(2)

Mechanical seal as shown in Fig 8.3

Refinery Process Stream Purification Refinery Process Catalysts Troubleshooting Refinery Process Catalyst Start-Up / Shutdown
Activation Reduction In-situ Ex-situ Sulfiding Specializing in Refinery Process Catalyst Performance Evaluation Heat & Mass
Balance Analysis Catalyst Remaining Life Determination Catalyst Deactivation Assessment Catalyst Performance
Characterization Refining & Gas Processing & Petrochemical Industries Catalysts / Process Technology - Hydrogen Catalysts /
Process Technology – Ammonia Catalyst Process Technology - Methanol Catalysts / process Technology – Petrochemicals
Specializing in the Development & Commercialization of New Technology in the Refining & Petrochemical Industries
Web Site: www.GBHEnterprises.com
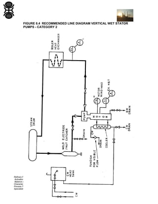
8.2

Vertical Wet-stator Motor Pumps in Category 2 (see Fig 8.4)

Each pump installation should have:
(a)

Weld electrode/nut catcher near the pump inlet.

(b)

Head tank to ensure continuous supply of cooling water.

(c)

Heat exchanger to cool the water circulating through the motor windings.

(d)

Motor winding high temperature alarm and extra high temperature alarm
and trip.

(e)

Low flow alarm in the discharge line.

(f)

Single block valves. Isolation by double block and bleed valves are not
required because pump removal will only take place when the boiler is
shut down.

Refinery Process Stream Purification Refinery Process Catalysts Troubleshooting Refinery Process Catalyst Start-Up / Shutdown
Activation Reduction In-situ Ex-situ Sulfiding Specializing in Refinery Process Catalyst Performance Evaluation Heat & Mass
Balance Analysis Catalyst Remaining Life Determination Catalyst Deactivation Assessment Catalyst Performance
Characterization Refining & Gas Processing & Petrochemical Industries Catalysts / Process Technology - Hydrogen Catalysts /
Process Technology – Ammonia Catalyst Process Technology - Methanol Catalysts / process Technology – Petrochemicals
Specializing in the Development & Commercialization of New Technology in the Refining & Petrochemical Industries
Web Site: www.GBHEnterprises.com
FIGURE 8.1 RECOMMENDED LINE DIAGRAM HORIZONTAL PUMPS CATEGORY 1

Refinery Process Stream Purification Refinery Process Catalysts Troubleshooting Refinery Process Catalyst Start-Up / Shutdown
Activation Reduction In-situ Ex-situ Sulfiding Specializing in Refinery Process Catalyst Performance Evaluation Heat & Mass
Balance Analysis Catalyst Remaining Life Determination Catalyst Deactivation Assessment Catalyst Performance
Characterization Refining & Gas Processing & Petrochemical Industries Catalysts / Process Technology - Hydrogen Catalysts /
Process Technology – Ammonia Catalyst Process Technology - Methanol Catalysts / process Technology – Petrochemicals
Specializing in the Development & Commercialization of New Technology in the Refining & Petrochemical Industries
Web Site: www.GBHEnterprises.com
FIGURE 8.2 RECOMMENDED LINE DIAGRAM HORIZONTAL PUMPS - SOFT
PACKED GLAND INSTALLATION

Refinery Process Stream Purification Refinery Process Catalysts Troubleshooting Refinery Process Catalyst Start-Up / Shutdown
Activation Reduction In-situ Ex-situ Sulfiding Specializing in Refinery Process Catalyst Performance Evaluation Heat & Mass
Balance Analysis Catalyst Remaining Life Determination Catalyst Deactivation Assessment Catalyst Performance
Characterization Refining & Gas Processing & Petrochemical Industries Catalysts / Process Technology - Hydrogen Catalysts /
Process Technology – Ammonia Catalyst Process Technology - Methanol Catalysts / process Technology – Petrochemicals
Specializing in the Development & Commercialization of New Technology in the Refining & Petrochemical Industries
Web Site: www.GBHEnterprises.com
FIGURE 8.3 RECOMMENDED LINE DIAGRAM HORIZONTAL PUMPS –
MECHANICAL SEAL INSTALLATION

Refinery Process Stream Purification Refinery Process Catalysts Troubleshooting Refinery Process Catalyst Start-Up / Shutdown
Activation Reduction In-situ Ex-situ Sulfiding Specializing in Refinery Process Catalyst Performance Evaluation Heat & Mass
Balance Analysis Catalyst Remaining Life Determination Catalyst Deactivation Assessment Catalyst Performance
Characterization Refining & Gas Processing & Petrochemical Industries Catalysts / Process Technology - Hydrogen Catalysts /
Process Technology – Ammonia Catalyst Process Technology - Methanol Catalysts / process Technology – Petrochemicals
Specializing in the Development & Commercialization of New Technology in the Refining & Petrochemical Industries
Web Site: www.GBHEnterprises.com
FIGURE 8.4 RECOMMENDED LINE DIAGRAM VERTICAL WET STATOR
PUMPS - CATEGORY 2

Refinery Process Stream Purification Refinery Process Catalysts Troubleshooting Refinery Process Catalyst Start-Up / Shutdown
Activation Reduction In-situ Ex-situ Sulfiding Specializing in Refinery Process Catalyst Performance Evaluation Heat & Mass
Balance Analysis Catalyst Remaining Life Determination Catalyst Deactivation Assessment Catalyst Performance
Characterization Refining & Gas Processing & Petrochemical Industries Catalysts / Process Technology - Hydrogen Catalysts /
Process Technology – Ammonia Catalyst Process Technology - Methanol Catalysts / process Technology – Petrochemicals
Specializing in the Development & Commercialization of New Technology in the Refining & Petrochemical Industries
Web Site: www.GBHEnterprises.com
APPENDIX A
PROPERTIES OF WATER AT THE SATURATION LINE
Ref: Handbook of Thermodynamic Tables and Charts by Kuzman Raznjevic,
published by McGraw-Hill

Refinery Process Stream Purification Refinery Process Catalysts Troubleshooting Refinery Process Catalyst Start-Up / Shutdown
Activation Reduction In-situ Ex-situ Sulfiding Specializing in Refinery Process Catalyst Performance Evaluation Heat & Mass
Balance Analysis Catalyst Remaining Life Determination Catalyst Deactivation Assessment Catalyst Performance
Characterization Refining & Gas Processing & Petrochemical Industries Catalysts / Process Technology - Hydrogen Catalysts /
Process Technology – Ammonia Catalyst Process Technology - Methanol Catalysts / process Technology – Petrochemicals
Specializing in the Development & Commercialization of New Technology in the Refining & Petrochemical Industries
Web Site: www.GBHEnterprises.com
Refinery Process Stream Purification Refinery Process Catalysts Troubleshooting Refinery Process Catalyst Start-Up / Shutdown
Activation Reduction In-situ Ex-situ Sulfiding Specializing in Refinery Process Catalyst Performance Evaluation Heat & Mass
Balance Analysis Catalyst Remaining Life Determination Catalyst Deactivation Assessment Catalyst Performance
Characterization Refining & Gas Processing & Petrochemical Industries Catalysts / Process Technology - Hydrogen Catalysts /
Process Technology – Ammonia Catalyst Process Technology - Methanol Catalysts / process Technology – Petrochemicals
Specializing in the Development & Commercialization of New Technology in the Refining & Petrochemical Industries
Web Site: www.GBHEnterprises.com
Refinery Process Stream Purification Refinery Process Catalysts Troubleshooting Refinery Process Catalyst Start-Up / Shutdown
Activation Reduction In-situ Ex-situ Sulfiding Specializing in Refinery Process Catalyst Performance Evaluation Heat & Mass
Balance Analysis Catalyst Remaining Life Determination Catalyst Deactivation Assessment Catalyst Performance
Characterization Refining & Gas Processing & Petrochemical Industries Catalysts / Process Technology - Hydrogen Catalysts /
Process Technology – Ammonia Catalyst Process Technology - Methanol Catalysts / process Technology – Petrochemicals
Specializing in the Development & Commercialization of New Technology in the Refining & Petrochemical Industries
Web Site: www.GBHEnterprises.com
Refinery Process Stream Purification Refinery Process Catalysts Troubleshooting Refinery Process Catalyst Start-Up / Shutdown
Activation Reduction In-situ Ex-situ Sulfiding Specializing in Refinery Process Catalyst Performance Evaluation Heat & Mass
Balance Analysis Catalyst Remaining Life Determination Catalyst Deactivation Assessment Catalyst Performance
Characterization Refining & Gas Processing & Petrochemical Industries Catalysts / Process Technology - Hydrogen Catalysts /
Process Technology – Ammonia Catalyst Process Technology - Methanol Catalysts / process Technology – Petrochemicals
Specializing in the Development & Commercialization of New Technology in the Refining & Petrochemical Industries
Web Site: www.GBHEnterprises.com
Refinery Process Stream Purification Refinery Process Catalysts Troubleshooting Refinery Process Catalyst Start-Up / Shutdown
Activation Reduction In-situ Ex-situ Sulfiding Specializing in Refinery Process Catalyst Performance Evaluation Heat & Mass
Balance Analysis Catalyst Remaining Life Determination Catalyst Deactivation Assessment Catalyst Performance
Characterization Refining & Gas Processing & Petrochemical Industries Catalysts / Process Technology - Hydrogen Catalysts /
Process Technology – Ammonia Catalyst Process Technology - Methanol Catalysts / process Technology – Petrochemicals
Specializing in the Development & Commercialization of New Technology in the Refining & Petrochemical Industries
Web Site: www.GBHEnterprises.com
APPENDIX B:
ANNEX TO API 610, 6th EDITION 1981:
VERTICAL GLANDLESS WET-STATOR MOTOR PUMPS
API Specification 610, 6th Edition 1981 shall apply unless amended by this
Engineering Design Guide. The clause numbers indicate the relevant clause of
API 610.
'Add' under the clause number indicates that an addition requirement is specified.
'Mod' indicates an alteration to the API requirement.
'Repl' indicates the API clause is to be replaced by the specified clause which will
refer to the same topic.
'Opt' indicates which option offered in API 610 is selected.
'New' indicates the subject of the clause is not covered by API and the clauses
are sequentially numbered following the highest clause number used in API.

Clause number:
1 .5.1 GBHE Specifications:
(Add)
Auxiliary Piping for Machines other than for Main
Turbines and Compressors
GBHE-EDS-MAC-2102

2.1.1 (Repl)

Limiting Noise Levels of Manufactured
Items of Equipment

Pumps shall be fitted with impellers not exceeding 95%
of the maximum impeller diameter for the casing of the
design duty point. The minimum diameter of the impeller for
the design duty point shall be greater than 105% of the
minimum diameter of the casing.

Refinery Process Stream Purification Refinery Process Catalysts Troubleshooting Refinery Process Catalyst Start-Up / Shutdown
Activation Reduction In-situ Ex-situ Sulfiding Specializing in Refinery Process Catalyst Performance Evaluation Heat & Mass
Balance Analysis Catalyst Remaining Life Determination Catalyst Deactivation Assessment Catalyst Performance
Characterization Refining & Gas Processing & Petrochemical Industries Catalysts / Process Technology - Hydrogen Catalysts /
Process Technology – Ammonia Catalyst Process Technology - Methanol Catalysts / process Technology – Petrochemicals
Specializing in the Development & Commercialization of New Technology in the Refining & Petrochemical Industries
Web Site: www.GBHEnterprises.com
2.1.4 (Add)

The (NPSH)R shall be adequate to ensure that
cavitation does not affect long term satisfactory operation at
any flow between the minimum flow specified by the Vendor
and the maximum specified by Purchaser.

2.1. 7 (Repl)

A stable curve is required, the shape of the head/flow curve
at all flows greater than the Vendor's declared minimum flow
shall be such that an increase in flow by an amount
equivalent to 1% of the rated flow results in a fall in head by
an amount not less than 0.1% of the rated head and the
head rise to shut off shall be at least 25% rated head.

2.1.9 (Repl)

It is required that the noise level emitted by the complete
pump-set shall be in accordance with GBHE Specification
GBHE-EDS-MAC-2102.

2.1.9 (Add)

The Vendor shall include in his tender for any special
measures necessary to meet this requirement.

2.1.9 (Repl)

The Vendor may be required to provide actual noise
measurements on similar pumps in support of his proposals.

2.1.21 (New)

the centrifugal pumps require to be designed for continuous
operation at rated duty of 8000 hours/year.

2.2.1(Repl)

the pump casings have top inlet/side delivery connections
butt-welded to the piping.

2.2.2 (Mod)

A specific corrosion allowance is not normally required but
pump materials shall be such as not to suffer (a) corrosion of
more than 0.1 mm/year generally or (b) visible corrosion or
erosion effects locally.

2.2.2 (Mod)

as an alternative to ASME VIII Div 1 design may be to BS
5500 where appropriate. In this case approval is required
from the Purchaser where BS 5500 is not applicable.
Empirical designs may be acceptable where these are based
on the maximum calculated stress being not greater than
25% of

Refinery Process Stream Purification Refinery Process Catalysts Troubleshooting Refinery Process Catalyst Start-Up / Shutdown
Activation Reduction In-situ Ex-situ Sulfiding Specializing in Refinery Process Catalyst Performance Evaluation Heat & Mass
Balance Analysis Catalyst Remaining Life Determination Catalyst Deactivation Assessment Catalyst Performance
Characterization Refining & Gas Processing & Petrochemical Industries Catalysts / Process Technology - Hydrogen Catalysts /
Process Technology – Ammonia Catalyst Process Technology - Methanol Catalysts / process Technology – Petrochemicals
Specializing in the Development & Commercialization of New Technology in the Refining & Petrochemical Industries
Web Site: www.GBHEnterprises.com
the Ultimate Tensile Stress but the Purchaser approval is required
in all cases.
2.2.2 (Add)

Fabrication of casings from steel castings shall be in
accordance with BS 4570 part 2. Fabricated casings shall be
stress relieved.

2.2.2 (Add)

Radiography is required of those welded connections that
can be radiographed, other connections shall be surface
crack detected and ultrasonically checked. The standard of
radiography and the acceptable defects shall be agreed with
the inspector in advance (Ref BS 5500: 1982 Clauses 5.6.4,
5.6.6 and 5.7 and ASME Code Section 8 Div 1 Appendix IV).

2.2.3 (Add)

The motor casing and heat exchanger shell shall have the
same design pressure as the pump casing.

2.2.5 (Mod)

The pump casing shall have eyebolts provided to enable
lifting into position in the pipeline. Permanent legible
identification of the thread shall be provided adjacent to the
hole and the same information shall be provided on General
Arrangement and/or Sectional drawings.

The motor casing shall have lifting lugs provided, positioned
above the centre of mass of the unit.

2.2.10.2 (Add)

and to enable the hole to be re-tapped to the next
larger standard size.
All screw threads are preferred to be of the metric form to BS
3643. The class of fit shall be 6 g (external) and 6H (internal)
unless otherwise stated on the manufacturer's drawings.

2.2.10.3 (Add)

Fastenings shall be in materials which have a low tendency
to gall or seize with the mating material.

Refinery Process Stream Purification Refinery Process Catalysts Troubleshooting Refinery Process Catalyst Start-Up / Shutdown
Activation Reduction In-situ Ex-situ Sulfiding Specializing in Refinery Process Catalyst Performance Evaluation Heat & Mass
Balance Analysis Catalyst Remaining Life Determination Catalyst Deactivation Assessment Catalyst Performance
Characterization Refining & Gas Processing & Petrochemical Industries Catalysts / Process Technology - Hydrogen Catalysts /
Process Technology – Ammonia Catalyst Process Technology - Methanol Catalysts / process Technology – Petrochemicals
Specializing in the Development & Commercialization of New Technology in the Refining & Petrochemical Industries
Web Site: www.GBHEnterprises.com
2.3.3 (Repl)

A drain connection shall be provided on the motor casing to
completely drain the pump/motor casings.
Pressure gauge connections shall not be made in the pump
casing.

2.3.4 (Mod)

The branches for the motor coolant and drain connections
shall be flanged.

2.3.6.2 (Add)

Flange sealing surfaces shall be machined by a tool rotating
about the axis of the branch, the final cut being in the form of
a single spiral groove. The surface shall be as follows:

Class 150 flange
Class 300 flange & above

Ra (micron) Tool Radius Tool Feed
min max
mm
mm
6.3
12.5
1.6
0.8
3.2
6.3
0.8
0.3

Surface texture is defined in relation to roughness
comparison specimens in accordance with BS 2634 Part 1.

2.4.2 (Add)

The modulus of elasticity shall be adjusted for the operating
temperature condition.

2.5.5 (Add)

Shafts shall be properly finished at the bearing surfaces and
adequately radiused at changes in diameter, corners of
keyways, etc. Vendor shall declare radius less than 5% of
the local shaft diameter.

2.6.1

Impeller wear rings shall not be provided. Casing wear rings
shall be provided.
The impeller at the eye ring shall have at least 5 mm wear
allowance and is to initially permit the use of standard casing
wear rings. Casing wear rings with reduced bores can be
used when the impeller eye ring is remachined.

Refinery Process Stream Purification Refinery Process Catalysts Troubleshooting Refinery Process Catalyst Start-Up / Shutdown
Activation Reduction In-situ Ex-situ Sulfiding Specializing in Refinery Process Catalyst Performance Evaluation Heat & Mass
Balance Analysis Catalyst Remaining Life Determination Catalyst Deactivation Assessment Catalyst Performance
Characterization Refining & Gas Processing & Petrochemical Industries Catalysts / Process Technology - Hydrogen Catalysts /
Process Technology – Ammonia Catalyst Process Technology - Methanol Catalysts / process Technology – Petrochemicals
Specializing in the Development & Commercialization of New Technology in the Refining & Petrochemical Industries
Web Site: www.GBHEnterprises.com
2.6.3 (Add)

Tack welding is not permitted for the retention of wear rings.
Locking devices shall not protrude into the wear allowance
or shall remain effective when worn.

2.6.4.1(Add)

Design shall be such as to avoid change in running
clearances due to uneven gasket compression.

2.6.4.2 (Add)

For pumps designed for a pumping temperature of 260°C
and higher the clearances shall be declared at both ambient
and operating temperatures.

2.7.1.1 (Add)

Lip Seals, '0' rings and Mechanical seals shall be
dimensionally in accordance with any appropriate
International or National Standards.

2.7.1.4 (Add)

Seal materials shall be as recommended by the seal supplier
unless specified by the purchaser.

2.9.1.7 (Add)

The pumps have journal bearings lubricated by cooled water
circulating through the pump.
The material for the bearings shall be Ferobestos Grade LA.
The radial bearing projected area loading shall not exceed
1.3 bar.
The surface finish of the metal surface shall be better than
0.4 micrometers Ra

2.9.1.8 (Add)

The hydraulic thrust shall be unidirectional under all
operating conditions.
The residual hydraulic axial thrust on the impeller at the
rated duty shall be adjusted to meet the thrust bearing
loading limit of 5 bar averaged over the pad area.

2.9.1.10 (Add)

The pumps have tilting pad thrust bearings lubricated by
cooled water circulating through the pump.
The material for the bearings shall be Ferobestos Grade LA.

Refinery Process Stream Purification Refinery Process Catalysts Troubleshooting Refinery Process Catalyst Start-Up / Shutdown
Activation Reduction In-situ Ex-situ Sulfiding Specializing in Refinery Process Catalyst Performance Evaluation Heat & Mass
Balance Analysis Catalyst Remaining Life Determination Catalyst Deactivation Assessment Catalyst Performance
Characterization Refining & Gas Processing & Petrochemical Industries Catalysts / Process Technology - Hydrogen Catalysts /
Process Technology – Ammonia Catalyst Process Technology - Methanol Catalysts / process Technology – Petrochemicals
Specializing in the Development & Commercialization of New Technology in the Refining & Petrochemical Industries
Web Site: www.GBHEnterprises.com
2.9.1.10 (Opt)

Thrust collars shall be replaceable.

2.11.1.1 (Add)

Bolting materials for pumping temperatures higher than
260°C or maximum discharge pressure exceeding 10 bar g
shall be high temperature bolting, other than carbon steel, to
BS 4882 grades B7, B16 or ASTM A193.

2.11.3.1 (Add)

Inlet and discharge nozzle attachment shall be according to
BS 4570 Part 2. Cases where Note 14 or Note 17 of Table 1
or the concession noted in Clause 4.1.2 is to be invoked
shall be declared to the Purchaser at the tender stage and
are to be approved before fabrication. Butt welds shall be
fully radiographed, other welds shall be surface crack
detected.

2.12.2 (Add)

Additional nameplate information required is as follows:
Material of casing:
For large pumps (e.g. greater than 400 kW or 5 tes) major
maintenance lift weights (e.g. half casing).

2.12.2 (Add)

The direction arrow shall be raised above its surroundings.

3.1.1 (Add)

The power rating of the pump driver shall be finally decided
by the Purchaser.
The motor number shall be indicated on the motor carcase
in 10 mm engraving in either plastic or stainless steel
material. The motor number shall be allocated at the order
stage.

3.1.6 (Repl)

The thrust bearing shall be at the bottom of the motor.

3.1.10 (New)

Two thermocouples shall be fitted to the top of the motor
windings, one for a high alarm water temperature am the
other for an extra high alarm water temperature which trips
the motor.
The water flow past the motor windings shall be upwards
under all conditions.

Refinery Process Stream Purification Refinery Process Catalysts Troubleshooting Refinery Process Catalyst Start-Up / Shutdown
Activation Reduction In-situ Ex-situ Sulfiding Specializing in Refinery Process Catalyst Performance Evaluation Heat & Mass
Balance Analysis Catalyst Remaining Life Determination Catalyst Deactivation Assessment Catalyst Performance
Characterization Refining & Gas Processing & Petrochemical Industries Catalysts / Process Technology - Hydrogen Catalysts /
Process Technology – Ammonia Catalyst Process Technology - Methanol Catalysts / process Technology – Petrochemicals
Specializing in the Development & Commercialization of New Technology in the Refining & Petrochemical Industries
Web Site: www.GBHEnterprises.com
An auxiliary impeller shall pump the water through the motor.
A 20 mesh strainer shall be fitted at the bottom of the
motor.
3.4.1.11 (Opt) 2.3.4 applies.
3.4.3.5 (Opt)

Piping shall be to I 0104

3.4.4.11 (Add)

The heat exchanger shall be the shell and tube type; motor
circulating coolant water in the shell and cooling water in
the tubes.
The heat exchanger thermal design code shall be to Tubular
Exchanger Manufacturers' Association(TEMA)Class 'R'.
The connections between the heat exchanger and the motor
casing shall be flanged to ASA Standards.
The heat exchanger shall have flanged vent am drain
connections.

4.2.2 (Add)

No materials shall be dispatched without the approval of the
inspecting engineer. The Purchaser shall be informed
without delay when any urgent material fails inspection or is
awaiting inspection.

4.2.3 (Add)

Inspection methods and assessment of results shall be as
agreed with the Inspecting Engineer in accordance with
the requirements of the Purchase Order.

4.2.4 (New)

Welders not having a current recognized qualification in the
relevant procedure shall undergo GBHE qualification.

4.3.1.1 (Opt)

Tests to be witnessed will be specified on the data sheet or
purchase order.

4.3.1.3 (Opt)

All pumps shall be witnessed hydrostatic and performance
tested.

4.3.1.3 (Add)

All pumps shall have a running test for at least I hour
within 5% of rated speed.

Refinery Process Stream Purification Refinery Process Catalysts Troubleshooting Refinery Process Catalyst Start-Up / Shutdown
Activation Reduction In-situ Ex-situ Sulfiding Specializing in Refinery Process Catalyst Performance Evaluation Heat & Mass
Balance Analysis Catalyst Remaining Life Determination Catalyst Deactivation Assessment Catalyst Performance
Characterization Refining & Gas Processing & Petrochemical Industries Catalysts / Process Technology - Hydrogen Catalysts /
Process Technology – Ammonia Catalyst Process Technology - Methanol Catalysts / process Technology – Petrochemicals
Specializing in the Development & Commercialization of New Technology in the Refining & Petrochemical Industries
Web Site: www.GBHEnterprises.com
4.3.2.1 (Mod)

Hydrostatic tests shall be carried out on all pressure
casings after finish machining and all auxiliary systems
including heat exchanger, piping, etc.

4.3.2.1 (Mod)

Each pressure casing as defined in Clause 4 and auxiliary
equipment shall be hydrostatically tested at ambient
temperature in accordance with the ambient test pressure
appropriate to the flange rating of the pump discharge
flange. Where this is not possible the test pressure shall
be calculated as:
1.5P or, for operating temperatures above 350°C
1.5P X S o
St

Where
P
So
St

=
=
=

maximum design pressure of casing
allowable design stress at test temperature
allowable design stress at maximum operating
temperature

4.3.3.1 (Add)

Testing in accordance with the procedure given in BS 5316
Class C (ISO 2548) shall be carried out. The tests shall
reproduce the operating condition as closely as practicable
in respect of fluid and temperature.

4.3.3.2 (Add)

Only 85% of the velocity head differential for pumps with
different branch sizes shall be allowed when calculating the
correction to performance.

4.3.3.6 (Add)

A stable curve is required.
Each pump shall be guaranteed to meet the requirements on
performance as given on the data sheet within the following
tolerances:
(a) Rise to shut-off: minus 0% plus 20%.

Refinery Process Stream Purification Refinery Process Catalysts Troubleshooting Refinery Process Catalyst Start-Up / Shutdown
Activation Reduction In-situ Ex-situ Sulfiding Specializing in Refinery Process Catalyst Performance Evaluation Heat & Mass
Balance Analysis Catalyst Remaining Life Determination Catalyst Deactivation Assessment Catalyst Performance
Characterization Refining & Gas Processing & Petrochemical Industries Catalysts / Process Technology - Hydrogen Catalysts /
Process Technology – Ammonia Catalyst Process Technology - Methanol Catalysts / process Technology – Petrochemicals
Specializing in the Development & Commercialization of New Technology in the Refining & Petrochemical Industries
Web Site: www.GBHEnterprises.com
If the performance guarantee is not met the Vendor must
carry out with all possible speed such modifications or
replacements as are necessary to meet the guarantee.
4.3.3.9 (add)

Where any modifications are made to an impeller as a
result of testing, reference to the modifications shall be
made on the test curve and full details provided in the
maintenance manual.

4.3.4.1 (mod)

When an NPSH test is specified it shall be in accordance
with the procedure of BS 5316 Class C, except that the
value of x in Clause 7.1.1.2 shall be taken as zero.
The test shall be carried out on each pump-set using the
closed loop vacuum system method in the presence of the
Purchaser's Inspector.
Other methods shall be subject to approval by the
Purchaser.

4.4.1.1 (Mod)

Stainless steel components shall not be painted.
All other components shall be painted externally in
accordance with the order specification.

4.4.1.4 (Opt)

The rust preventative shall be to BS 1133 Tp 2b such as
Shell 'Ensis' Fluid SDC (formerly 256) or Esso 'Rustban' 392
Water Displacing Preservatives.

4.4.1.6 (Opt)

Closures shall be waterproof, sealed and remain in place
under transport, storage and construction site conditions.

4.4.3 (Add)

All exposed non stainless machined surfaces shall be coated
with grease to BS 1133 Tp 4a and wrapped with grease
resisting paper or wrapped with grease impregnated tape.

4.4.5 (Add)

and Purchase Order Number.

4.4.6

Delete

Refinery Process Stream Purification Refinery Process Catalysts Troubleshooting Refinery Process Catalyst Start-Up / Shutdown
Activation Reduction In-situ Ex-situ Sulfiding Specializing in Refinery Process Catalyst Performance Evaluation Heat & Mass
Balance Analysis Catalyst Remaining Life Determination Catalyst Deactivation Assessment Catalyst Performance
Characterization Refining & Gas Processing & Petrochemical Industries Catalysts / Process Technology - Hydrogen Catalysts /
Process Technology – Ammonia Catalyst Process Technology - Methanol Catalysts / process Technology – Petrochemicals
Specializing in the Development & Commercialization of New Technology in the Refining & Petrochemical Industries
Web Site: www.GBHEnterprises.com
APPENDIX C:
ANNEX TO API 610, 6th EDITION 1981:
HORIZONTAL BACK PULL-OUT PUMPS FOR BOILER WATER
CIRCULATION DUTY
API Specification 610, 6th Edition 1981 shall apply unless amended
by this Engineering Department Guide. The clause numbers
indicate the relevant clause of API 610.
'Add' under the clause number indicates that an addition requirement is
specified.
'Mod' indicates an alteration to the API requirement.
'Repl' indicates the API clause is to be replaced by the specified clause
which will refer to the same topic.
'Opt' indicates which option offered in API 610 is selected.
'New' indicates the subject of the clause is not covered by API and the
clauses are sequentially numbered following the highest clause number used
in API.
Clause number:
1.5 (Add)

GBHE specification ELA Bearing Arrangements shall form
part of this specification.

1.5.1 (Add)

GBHE Specifications:
PI 0104 - Auxiliary Piping for Machines other than for
Main Turbines and Compressors
GBHE-EDS-MAC-2102- Limiting Noise Levels of
Manufactured Items of Equipment

2.1.1 (Repl)

Pumps shall be fitted with impellers not exceeding 95% of
the maximum impeller diameter for the casing of the design
duty point. The minimum diameter of the impeller for the
design duty point shall be greater than 105% of the minimum
diameter of the casing.

Refinery Process Stream Purification Refinery Process Catalysts Troubleshooting Refinery Process Catalyst Start-Up / Shutdown
Activation Reduction In-situ Ex-situ Sulfiding Specializing in Refinery Process Catalyst Performance Evaluation Heat & Mass
Balance Analysis Catalyst Remaining Life Determination Catalyst Deactivation Assessment Catalyst Performance
Characterization Refining & Gas Processing & Petrochemical Industries Catalysts / Process Technology - Hydrogen Catalysts /
Process Technology – Ammonia Catalyst Process Technology - Methanol Catalysts / process Technology – Petrochemicals
Specializing in the Development & Commercialization of New Technology in the Refining & Petrochemical Industries
Web Site: www.GBHEnterprises.com
2.1.4 (Add)

The (NPSH)R shall be adequate to ensure that cavitation
does not affect long term satisfactory operation at any flow
between the minimum flow specified by the Vendor and the
maximum specified by Purchaser.

2.1.7 (Repl)

A stable curve is required, the shape of the head/flow curve
at all flows greater than the Vendor's declared minimum flow
shall be such that an increase in flow by an amount
equivalent to 1% of the rated flow results in a fall in head
by an amount not less than 0.1% of the rated head and the
head rise to shut off shall be at least 25% rated head.

2.1.9 (Repl)

The noise level emitted by the complete pump-set shall be in
accordance with GBHEI Specification GBHE-EDS-MAC2102.

2.1.9 (Add)

The Vendor shall include in his tender for any special
measures necessary to meet this requirement when the
pump is driven by a standard T.E.F.C electric motor (or other
type of driver as may be specified).

2.1.9 (Repl)

The Vendor may be required to provide actual noise
measurements on similar pumps in support of his proposals.

2.1.21 (New)

The centrifugal pumps require to be designed for continuous
operation at rated duty of 8000 hours/year.

2.2.1 (Repl)

The pump casings shall be radially split and have top inlet/
top delivery flanged connections.

2.2.2 (Mod)

A specific corrosion allowance is not normally required but
pump materials shall be such as not to suffer (a) corrosion
of more than 0.1 mm/year generally or (b) visible corrosion
or erosion effects locally.

2.2.2 (Mod)

As an alternative to ASME VIII Div 1 design may be to BS
5500 where appropriate. In this case approval is required
from the Purchaser where BS 5500 is not applicable.
Empirical designs may be acceptable where these are based
on the maximum calculated stress being not greater than
25% of the Ultimate Tensile Stress but the Purchaser's
approval is required in all cases.

Refinery Process Stream Purification Refinery Process Catalysts Troubleshooting Refinery Process Catalyst Start-Up / Shutdown
Activation Reduction In-situ Ex-situ Sulfiding Specializing in Refinery Process Catalyst Performance Evaluation Heat & Mass
Balance Analysis Catalyst Remaining Life Determination Catalyst Deactivation Assessment Catalyst Performance
Characterization Refining & Gas Processing & Petrochemical Industries Catalysts / Process Technology - Hydrogen Catalysts /
Process Technology – Ammonia Catalyst Process Technology - Methanol Catalysts / process Technology – Petrochemicals
Specializing in the Development & Commercialization of New Technology in the Refining & Petrochemical Industries
Web Site: www.GBHEnterprises.com
2.2.2 (Add)

Fabrication of casings from steel castings shall be in
accordance with BS 4570 part 2. Fabricated casings shall be
stress relieved.

2.2.2 (Add)

Radiography is required of those welded connections that
can be radiographed, other connections shall be surface
crack detected and ultrasonically checked. The standard of
radiography and the acceptable defects shall be agreed with
the inspector in advance (Ref BS 5500 : 1982 Clauses 5.6.4,
5.6.6 and 5.7 and ASME Code Section 8 Div 1 Appendix IV).

2.2.3 (Add)

The heat exchanger shell on mech seal installations shall
have the same design pressure as the pump casing.

2.2.5 (Mod)

Suitable means for lifting (e.g. lifting lugs) shall be
provided, positioned above the centre of mass for
components with a mass greater than 30 kg or for
components of less mass where maintenance is facilitated
by such provision. Tapped holes for screwed eyebolts shall
be avoided wherever possible and no detachable eyebolts
shall be supplied under any circumstances. Where tapped
holes for eyebolts cannot be avoided permanent legible
identification of the thread shall be provided adjacent to the
hole and the same information shall be provided on General
Arrangement and/or Sectional drawings.

2.2.8 (Add)

The pumps shall be the single stage top inlet/top delivery
horizontal centrifugal back pull-out type, direct coupled to
the driver and mounted on a rigid but free combination
baseplate.

2.2.10.2 (Add)

and to enable the hole to be re-tapped to the next larger
standard size.
All screw threads are preferred to be of the metric form to
BS 3643. The class of fit shall be 6 g (external) and 6H
(internal) unless otherwise stated on the manufacturer's
drawings.

2.2.10.3 (Add)

Fastenings shall be in materials which have a low tendency
to gall or seize with the mating material.

Refinery Process Stream Purification Refinery Process Catalysts Troubleshooting Refinery Process Catalyst Start-Up / Shutdown
Activation Reduction In-situ Ex-situ Sulfiding Specializing in Refinery Process Catalyst Performance Evaluation Heat & Mass
Balance Analysis Catalyst Remaining Life Determination Catalyst Deactivation Assessment Catalyst Performance
Characterization Refining & Gas Processing & Petrochemical Industries Catalysts / Process Technology - Hydrogen Catalysts /
Process Technology – Ammonia Catalyst Process Technology - Methanol Catalysts / process Technology – Petrochemicals
Specializing in the Development & Commercialization of New Technology in the Refining & Petrochemical Industries
Web Site: www.GBHEnterprises.com
2.3.3 (Repl)

A drain connection shall be provided on the motor casing to
completely empty the pump.
Pressure gauge connections shall not be made in the pump
casing.

2.3.4 (add)

Fluid containing threaded connections to machines,
including plugs, shall not be used except with the approval of
the Purchaser.
Where non flanged demountable connections are essential,
and have been agreed, they shall be socket welded union
connections with a replaceable joint ring.
Where welding or a studded connection is impractical, the
connection shall comprise a short piece of pipe flanged or
with welded union connection at the outer end and carrying
a shoulder and a parallel thread at the inner end. The
shoulder to be sealed to the casing, which shall be spotfaced, with replaceable gasket or trapped '0' ring.

2.3.6.2 (add)

Flange sealing surfaces shall be machined by a tool rotating
about the axis of the branch, the final cut being in the form
of a single spiral groove. The surface shall be as
follows:

Ra (micron) Tool Radius
Min Max
mm
Class 150 flange
Class 300 flange
& above

6.3
3.2

12.5
6.3

Tool Feed
mm

1.6
0.8

0.8
0.3

Surface texture is defined in relation to roughness
comparison specimens in accordance with BS 2634 Part 1.
2.4.2 (Add)

The modulus of elasticity shall be adjusted for the operating
temperature condition.

2.4.6 (Opt)

Heavy duty baseplate shall be supplied.

Refinery Process Stream Purification Refinery Process Catalysts Troubleshooting Refinery Process Catalyst Start-Up / Shutdown
Activation Reduction In-situ Ex-situ Sulfiding Specializing in Refinery Process Catalyst Performance Evaluation Heat & Mass
Balance Analysis Catalyst Remaining Life Determination Catalyst Deactivation Assessment Catalyst Performance
Characterization Refining & Gas Processing & Petrochemical Industries Catalysts / Process Technology - Hydrogen Catalysts /
Process Technology – Ammonia Catalyst Process Technology - Methanol Catalysts / process Technology – Petrochemicals
Specializing in the Development & Commercialization of New Technology in the Refining & Petrochemical Industries
Web Site: www.GBHEnterprises.com
2.4.7 (Opt)

Calculation or test data shall be provided.

2.4.8 (New)

Rigid base-plates that are not bolted down shall be designed
to maintain alignment despite losing contact with the ground
or carrying the ground reaction of the loads.

2.5.5 (Add)

Shafts shall be properly finished at the bearing surfaces and
adequately radiused at changes in diameter, corners of
keyways, etc. Vendor shall declare radius less than 5% of
the local shaft diameter.

2.5.6 (Add)

Adequate provisions shall be made for sleeve removal.

2.5.6 (Add)

The sleeve surface in contact with a moving seal
component, or over which such a component has to pass
during assembly, shall have a surface finish of 0.2 to 0.4
micrometers Ra.

2.5.8

Shaft sleeves shall be provided for all pumps.

2.5.11 (Mod)

The diameter of the shaft sleeve in contact with mechanical
seals should be a preferred metric diameter from the range:
24, 28, 33, 38, 43, 45, 50, 55, 60, 65, 70, 80, 90, 100, 1l0,
120, 130, 140, 150, 160, 180, 200.

2.5.15 (New)

Where impellers are fitted on a taper the taper slope shall
be 7/24 to BS 1660. Non standard diameters are acceptable.

2.5.17 (New)

Joints between impeller and shaft sleeve and impeller and
nut shall be sealed by a gasket, trapped to prevent
extrusion, or by '0' rings to avoid corrosion or the build-up of
corrosion or decomposition products which might complicate
dismantling.
The material used for such gaskets or '0' - rings shall be
suitable for the operating temperature and compatible with
the pumped liquid.

2.5.18 (New)

Air circulation impellers and liquid thrower rings shall not
rely on interference fits for location and drive when made
from material different from the shaft.

Refinery Process Stream Purification Refinery Process Catalysts Troubleshooting Refinery Process Catalyst Start-Up / Shutdown
Activation Reduction In-situ Ex-situ Sulfiding Specializing in Refinery Process Catalyst Performance Evaluation Heat & Mass
Balance Analysis Catalyst Remaining Life Determination Catalyst Deactivation Assessment Catalyst Performance
Characterization Refining & Gas Processing & Petrochemical Industries Catalysts / Process Technology - Hydrogen Catalysts /
Process Technology – Ammonia Catalyst Process Technology - Methanol Catalysts / process Technology – Petrochemicals
Specializing in the Development & Commercialization of New Technology in the Refining & Petrochemical Industries
Web Site: www.GBHEnterprises.com
2.6.1

Impeller wear rings shall not be provided. Casing wear rings
shall be provided.
The impeller at the eye ring shall have at least 5 mm wear
allowance and is to initially permit the use of standard
casing wear rings. The Vendor shall state whether casing
wear rings with reduced bores can be used when the
impeller eye ring is remachined.

2.6.3 (Add)

Tack welding is not permitted for the retention of wear
rings. Locking devices shall not protrude into the wear
allowance or shall remain effective when worn.

2.6.4.1 (Add)

Design shall be such as to avoid change in running
clearances due to uneven gasket compression.

2.6.4.2 (Add)

For pumps designed for a pumping temperature of 260·C
and higher the clearances shall be declared at both ambient
and operating temperatures.

2.7.1.1 (Add)

Lip Seals, '0' rings and Mechanical seals shall be
dimensionally in accordance with any appropriate
International or National Standards.

2.7.1.4 (Add)

Seal materials shall be as recommended by the seal supplier
unless specified by the purchaser.

2.7.1.12 (Add)

When the quench is continuous the throttle bush shall be
replaced by a lip seal when the lubricating properties of the
quench liquid permit.

2.7.1.12 (Add)

The clearance shall be 3/1000 of diameter.

2.7.1.14 (Add)

When a significant proportion of any liquid entering the
space may flash into vapor, the space shall be generously
sized to facilitate disengagement of liquid from vapor and
the vent shall be not less than 25 mm diameter.
Plugs shall be provided for unused drain connections.

2.7.1.18 (New)

The seal makers requirements for installation details shall
be complied with.

Refinery Process Stream Purification Refinery Process Catalysts Troubleshooting Refinery Process Catalyst Start-Up / Shutdown
Activation Reduction In-situ Ex-situ Sulfiding Specializing in Refinery Process Catalyst Performance Evaluation Heat & Mass
Balance Analysis Catalyst Remaining Life Determination Catalyst Deactivation Assessment Catalyst Performance
Characterization Refining & Gas Processing & Petrochemical Industries Catalysts / Process Technology - Hydrogen Catalysts /
Process Technology – Ammonia Catalyst Process Technology - Methanol Catalysts / process Technology – Petrochemicals
Specializing in the Development & Commercialization of New Technology in the Refining & Petrochemical Industries
Web Site: www.GBHEnterprises.com
2.7.2.2 (Mod)

Packing size should be one of the standard metric sizes of
6, 8, 10, 12.5 and 15 mm square section, but shall not
exceed 15% of the shaft sleeve diameter.

2.7.2.2 (Mod)

Where soft packing is provided there shall be a close
clearance removable neck bush or junk ring at the bottom of
the stuffing box.

2.7.2.4 (Add)

Gland components shall be positively retained in position.

2.7.2.4 (Add)

Studs and lantern ring shall be made of corrosion resistant
material similar to that of impeller and shaft sleeve.

2.8.2.1 (Opt)

For stiff shaft pumps operating at speeds over 50 rps the
whole rotor shall be dynamically balanced. The maximum
total residual out of balance shall be 1000/N gm mm/kg of
rotor mass, (G6.3 to BS 5265), where N is speed in rev/sec.

2.9.1.1 (add)

Type and arrangement of bearing and lubrication shall be as
specified in GBHE Specification ElA.

2.10.5 (Delete)

Oil ring submergence (superseded by ElA)

2.11.1.1 (Add)

Bolting materials for pumping temperatures higher than
260°C or maximum discharge pressure exceeding 10 bar g
shall be high temperature bolting, other than carbon steel, to
BS 4882 grades B7, B16 or ASTM A193.

2.11.3.1 (Add)

Inlet and discharge nozzle attachment shall be according to
BS 4570 Part 2. Cases where Note 14 or Note 17 of Table 1
or the concession noted in clause 4.1.2 is to be invoked
shall be declared to the purchaser at the tender stage and
are to be approved before fabrication. Butt welds shall be
fully radiographed, other welds shall be surface crack
detected.

2.12.2 (Add)

Additional nameplate information required is as follows:
Material of casing.
For large pumps (eg greater than 400 kW or 5 Tes) major
maintenance lift weights, (eg half casing).

Refinery Process Stream Purification Refinery Process Catalysts Troubleshooting Refinery Process Catalyst Start-Up / Shutdown
Activation Reduction In-situ Ex-situ Sulfiding Specializing in Refinery Process Catalyst Performance Evaluation Heat & Mass
Balance Analysis Catalyst Remaining Life Determination Catalyst Deactivation Assessment Catalyst Performance
Characterization Refining & Gas Processing & Petrochemical Industries Catalysts / Process Technology - Hydrogen Catalysts /
Process Technology – Ammonia Catalyst Process Technology - Methanol Catalysts / process Technology – Petrochemicals
Specializing in the Development & Commercialization of New Technology in the Refining & Petrochemical Industries
Web Site: www.GBHEnterprises.com
2.12.2 (Add)

The direction arrow shall be raised above its surroundings.

3.1.1 (Add)

The power rating of the pump driver shall be finally decided
by the purchaser.

3.1.8 (Mod)

Turbines shall comply with GBHE-EDG.MAC.1166

3.2.2 (Add)

Axial resonance of steel membrane spacer couplings shall
be avoided.

3.2.4 (Mod)

Hubs with taper locking inserts and drive key shall be used
for all types of coupling.

3.2.5 (Add)

Coupling and other drive components shall be rated for
100,000 hours life expectancy unless specifically stated
otherwise.

3.2.7 (Opt)

Couplings running above 50 rps shall be dynamically
balanced. (06.3 to BS 5265).

3.2.12 (Add)

The pump maker shall fit the driver half coupling and prove
its face and outside diameter run true.

3.2.13 (Repl)

Guards shall:
(a) Be bolted in position.
(b) Shall conform to BS 5304.
(c) Not be made of slit expanded metal mesh.
(d) Withstand a force of 100 kg without deforming to within
12 mm of moving parts.
(e) Be removable without dismantling other parts.
(f) Not be made of aluminium.

Refinery Process Stream Purification Refinery Process Catalysts Troubleshooting Refinery Process Catalyst Start-Up / Shutdown
Activation Reduction In-situ Ex-situ Sulfiding Specializing in Refinery Process Catalyst Performance Evaluation Heat & Mass
Balance Analysis Catalyst Remaining Life Determination Catalyst Deactivation Assessment Catalyst Performance
Characterization Refining & Gas Processing & Petrochemical Industries Catalysts / Process Technology - Hydrogen Catalysts /
Process Technology – Ammonia Catalyst Process Technology - Methanol Catalysts / process Technology – Petrochemicals
Specializing in the Development & Commercialization of New Technology in the Refining & Petrochemical Industries
Web Site: www.GBHEnterprises.com
3.2.14 (New)

For spacer type couplings the design shall be such that in
the event of a coupling flexible element failure the spacer
is prevented from escaping. If axial movement of a coupling
hub on the shaft would permit escape of the spacer such
axial movement shall be positively prevented.

3.2.15 (New)

Means shall be provided for fixing any loose non-removable
parts to allow for running the driver uncoupled.

3.3.1.1 (Add)

Holding down bolts shall be outside the drained area.

3.3.1.7 (Opt)

Baseplates shall be sufficiently stiff to maintain alignment
without the use of grout. Baseplates intended to be bolted
down may be designed to be adequate in the bolted down
condition if their adequacy has been demonstrated.

3.3.1.8 (Mod)

Heavy duty baseplates shall not require grouting.

3.3.1.11 (Mod)

Vertical leveling screws shall be placed close to holding
down bolts.

3.3.1.14 (New)

All pumps and drivers shall be fully assembled and aligned,
within 50 micrometers total indicator reading in accordance
with the cold alignment diagram, on their baseplate at the
vendor's works. The baseplate shall be left free standing
for this. Motor dowelling may be left until site
installation.

3.3.1.15 (new)

Support areas shall be parallel within 0.05 mm when the
baseplate is in an unbolted condition.

3.4.1.1 (Opt)

Cooling water and recirculating piping systems including all
accessories, other than pressure or temperature indicators,
shall be furnished by the Vendor fully assembled and
installed on the pump.

3.4.1.11 (Opt)

2.3.4 applies.

3.4.1.12 (Repl)

Pressure gauges, thermometers and their fittings will be
supplied by the Purchaser to suit a t BSP parallel female
connection.

Refinery Process Stream Purification Refinery Process Catalysts Troubleshooting Refinery Process Catalyst Start-Up / Shutdown
Activation Reduction In-situ Ex-situ Sulfiding Specializing in Refinery Process Catalyst Performance Evaluation Heat & Mass
Balance Analysis Catalyst Remaining Life Determination Catalyst Deactivation Assessment Catalyst Performance
Characterization Refining & Gas Processing & Petrochemical Industries Catalysts / Process Technology - Hydrogen Catalysts /
Process Technology – Ammonia Catalyst Process Technology - Methanol Catalysts / process Technology – Petrochemicals
Specializing in the Development & Commercialization of New Technology in the Refining & Petrochemical Industries
Web Site: www.GBHEnterprises.com
3.4.3.5 (Opt)

Piping shall be to 0104.

4.2.2 (Opt)

No materials shall be dispatched without the approval of the
inspecting engineer. The Purchaser shall be informed
without delay when any urgent material fails inspection or is
awaiting inspection.

4.2.3 (Add)

Inspection methods and assessment of results shall be as
agreed with the Inspecting Engineer in accordance with the
requirements of the Purchase Order.

4.2.4 (New)

Welders not having a current recognized qualification in the
relevant procedure shall undergo ICI qualification.

4.3.1.1(Opt)

Tests to be witnessed will be specified on the data sheet or
purchase order.

4.3.1.3 (Opt)

All pumps shall be witnessed hydrostatic and performance
tested.

4.3.1.3 (Add)

All pumps shall have a running test for at least 1 hour
within 5% of rated speed.

4.3.2.1 (Mod)

Hydrostatic tests shall be carried out on all pressure casings
after finish machining and all auxiliary systems including
heat exchanger, cooling jackets, piping, etc.

4.3.2.1 (Mod)

Each pressure casing as defined in Clause 4 and auxiliary
equipment shall be hydrostatically tested at ambient
temperature in accordance with the ambient test pressure
appropriate to the flange rating of the pump discharge
flange. Where this is not possible the test pressure shall
be calculated as:
1.5P or, for operating temperatures above 350°C
1.5P x So
St

Refinery Process Stream Purification Refinery Process Catalysts Troubleshooting Refinery Process Catalyst Start-Up / Shutdown
Activation Reduction In-situ Ex-situ Sulfiding Specializing in Refinery Process Catalyst Performance Evaluation Heat & Mass
Balance Analysis Catalyst Remaining Life Determination Catalyst Deactivation Assessment Catalyst Performance
Characterization Refining & Gas Processing & Petrochemical Industries Catalysts / Process Technology - Hydrogen Catalysts /
Process Technology – Ammonia Catalyst Process Technology - Methanol Catalysts / process Technology – Petrochemicals
Specializing in the Development & Commercialization of New Technology in the Refining & Petrochemical Industries
Web Site: www.GBHEnterprises.com
where:
P
So
St

=
=
=

maximum design pressure of casing
allowable design stress at test temperature
allowable design stress at maximum operating
temperature

4.3.3.1 (Add)

Testing in accordance with the procedure given in BS 5316
Class C (ISO 2548) shall be carried out. The tests shall
reproduce the operating condition as closely as practicable
in respect of fluid and temperature.

4.3.3.2 (Add)

Only 85% of the velocity head differential for pumps with
different branch sizes shall be allowed when calculating the
correction to performance.

4.3.3.4 (Add)

Where the pump is to be driven either by a non-standard
motor or a motor above 150 kW, or by other than electric
motor the actual driver shall be used for shop tests.

4.3.3.6 (Mod)

A stable curve is required.
Each pump shall be guaranteed to meet the requirements on
performance as given on the data sheet within the following
tolerances:
(a)

Differential total head: minus 0% plus 5%

(b)

Rise to shut-off: minus 0% plus 20%

(c)

NPSH: plus 0%

(d)

Efficiency: minus 2t points

If the performance guarantee is not met the Vendor must
carry out with all possible speed such modifications or
replacements as are necessary to meet the guarantee.

Refinery Process Stream Purification Refinery Process Catalysts Troubleshooting Refinery Process Catalyst Start-Up / Shutdown
Activation Reduction In-situ Ex-situ Sulfiding Specializing in Refinery Process Catalyst Performance Evaluation Heat & Mass
Balance Analysis Catalyst Remaining Life Determination Catalyst Deactivation Assessment Catalyst Performance
Characterization Refining & Gas Processing & Petrochemical Industries Catalysts / Process Technology - Hydrogen Catalysts /
Process Technology – Ammonia Catalyst Process Technology - Methanol Catalysts / process Technology – Petrochemicals
Specializing in the Development & Commercialization of New Technology in the Refining & Petrochemical Industries
Web Site: www.GBHEnterprises.com
4.3.3.9 (Add)

Where any modifications are made to an impeller as a
result of testing, reference to the modifications shall be
made on the test curve and full details provided in the
maintenance manual.

4.3.4.1 (Mod)

When an NPSH test is specified it shall be in accordance
with the procedure of BS 5316 Class C, except that the
value of x in Clause 7.1.1.2 shall be taken as zero.
The test shall be carried out on each pump-set using the
closed loop vacuum system method in the presence of the
Purchaser's Inspector.
Other methods shall be subject to approval by the
Purchaser.

4.4.1.1 (Mod)

Stainless steel components shall not be painted.
All other components shall be painted externally in
accordance with the order specification.

4.4.1.4 (Opt)

The rust preventative shall be to BS 1133 Tp 2b such as
Shell 'Ensis' Fluid SDC (formerly 256) or Esso 'Rustban' 392
Water Displacing Preservatives.

4.4.1.6 (Opt)

Closures shall be waterproof, sealed and remain in place
under transport, storage and construction site conditions.

4.4.3 (Add)

All exposed non stainless machined surfaces shall be coated
with grease to BS 1133 Tp 4a and wrapped with grease
resisting paper or wrapped with grease impregnated tape.
Moisture and dirt shall be excluded from seals and bearings
by grease impregnated tape wrapping after removal of scale
and rust by wire brushing.

4.4.5 (Add)

and Purchase Order Number.

4.4.6

Delete

Refinery Process Stream Purification Refinery Process Catalysts Troubleshooting Refinery Process Catalyst Start-Up / Shutdown
Activation Reduction In-situ Ex-situ Sulfiding Specializing in Refinery Process Catalyst Performance Evaluation Heat & Mass
Balance Analysis Catalyst Remaining Life Determination Catalyst Deactivation Assessment Catalyst Performance
Characterization Refining & Gas Processing & Petrochemical Industries Catalysts / Process Technology - Hydrogen Catalysts /
Process Technology – Ammonia Catalyst Process Technology - Methanol Catalysts / process Technology – Petrochemicals
Specializing in the Development & Commercialization of New Technology in the Refining & Petrochemical Industries
Web Site: www.GBHEnterprises.com
4.4.7 (New)

Where rubber components are in close proximity to non
stainless machined surfaces a special grease to BS 1133 Tp
5b shall be used for metal protection and this shall be
covered by grease resisting paper.

BIBLIOGRAPHY
[I]

CHIVERS, T C: Cavitation in Centrifugal Pumps. Proc. I Mech E,
1969 - 70, Vol 184, Pt I, No 2

[2]

FLORJANCIC, D: Influence of Water Temperature on the Suction
Capacity of Centrifugal Pumps. Sulzer Tech Review, 1971,
pp 25 - 34.

[3]

FLORJANCIC, D: Discussion concerning Advanced Class Boiler Feed
Pumps, September 1970, London. The Institution of Mechanical
Engineers, Proceedings 1969/70, Vol 184, Part 3N.

[4]

STEPANOFF, A J: Cavitation Properties of Liquids, Journal of
Engineering for Power, April 1964.

[5]

ENGINEERING EQUIPMENT USERS ASSOCIATION 'Electrically driven
glandless pumps', Handbook No 26 1968

[6]

W.M. WEPFER, AND E.J. CATTABIANI, 'Water-lubricated bearing
development' ASME Paper No 54-A-121, 1954

[7]

O. HAGEN: 'Short endurance fatigue of supported pressurized thin
shells', J Basic Engineering, Trans Am Soc Mech Engrs 1967 89
(Series D No 3) 480

[8]

O. HAGEN: 'Back-up rings' US Patent No 3 254 248

[9]

LANDLESS PUMPS FOR POWER Pl.ANT, I Mech E Conference, April
1970, comprising following papers:

Refinery Process Stream Purification Refinery Process Catalysts Troubleshooting Refinery Process Catalyst Start-Up / Shutdown
Activation Reduction In-situ Ex-situ Sulfiding Specializing in Refinery Process Catalyst Performance Evaluation Heat & Mass
Balance Analysis Catalyst Remaining Life Determination Catalyst Deactivation Assessment Catalyst Performance
Characterization Refining & Gas Processing & Petrochemical Industries Catalysts / Process Technology - Hydrogen Catalysts /
Process Technology – Ammonia Catalyst Process Technology - Methanol Catalysts / process Technology – Petrochemicals
Specializing in the Development & Commercialization of New Technology in the Refining & Petrochemical Industries
Web Site: www.GBHEnterprises.com
PAPER 1
Glandless Pumps in CEGB Power Stations
B Barker and R H Blackmore
This paper describes the reasons for the use of glandless pump motor units in
CEGB power stations Applications are discussed in detail. A section is included
on development and testing. Operating experiences are examined.
PAPER 4
Glandless Pumps for Controlled Circulation Boilers
E Smith
Boiler types are defined leading to the boiler design influence on pump duties
and how the pump(s) fit into the boiler system. Some operating problems and
their solutions are discussed.
PAPER 5
Glandless Boiler Circulating Pumps
R Weldon and R Kellett
This paper outlines the design and development of the 750 bhp prototype
glandless boiler circulating pu~ for Kingsnorth Power Station. Suction conditions
of 2650 lb/in (gauge) and 650°F demanded special techniques for the
maintenance of safe motor winding temperature levels under all types of
operation. Constructional details of the high-pressure casings are discussed.
Comprehensive prototype tests were carried out to prove the principal design
features. Particulars of the test rigs used and the results obtained from them are
given.
PAPER 8
Boiler Circulating Canned Motor Pumps
H M Morin, A C Gilmer and J P Bredin
This paper presents the technical aspects of the pump constructed by Societe
Rateau for the first French 600 MW controlled circulation boiler. The authors give
the reasons for their design, and present alternative solutions used on other
machines. The paper also describes the pump isolating valves. The test loop on
which the prototype pump has been tested at full power and temperature is
discussed and the main results presented.
Refinery Process Stream Purification Refinery Process Catalysts Troubleshooting Refinery Process Catalyst Start-Up / Shutdown
Activation Reduction In-situ Ex-situ Sulfiding Specializing in Refinery Process Catalyst Performance Evaluation Heat & Mass
Balance Analysis Catalyst Remaining Life Determination Catalyst Deactivation Assessment Catalyst Performance
Characterization Refining & Gas Processing & Petrochemical Industries Catalysts / Process Technology - Hydrogen Catalysts /
Process Technology – Ammonia Catalyst Process Technology - Methanol Catalysts / process Technology – Petrochemicals
Specializing in the Development & Commercialization of New Technology in the Refining & Petrochemical Industries
Web Site: www.GBHEnterprises.com
PAPER 11
The Performance of Glandless Pumps in Nuclear Power Reactors
R C Worster and V Ivanoff
The two types of motors used in large glandless pumps and their relative merits
as circulators in the primary circuits of water-cooled nuclear power reactors are
discussed. The paper then reviews over 40 pump years of operational
experience with nine glandless pumps of the wet-stator type in the primary
circuits of the Agesta (Stockholm) and the SGHWR (Winfrith) reactors. The
problems of wind milling owing to flow through an idle pump are discussed with
test results.

[10]

A REVIEW OF THE GLANDLESS PUMP AND ITS APPLICATION IN
NUCLEAR AND FOSSIL FUELED POWER STATIONS
Newbould, F R

Proc Seventeenth Congress of the International Association for Hydraulic
Research, Hydraulic Engineering for Improved Water Management (BadenBaden) Aug 1977, Vol 5 - IAHR, 197, Paper D2, pp 11-18
Evolution of the glandless wet-stator motor driven pump is reviewed in relation to
growth of electricity generation plant in Europe and the USA. The machine and
selected aspects of its design and application to primary coolant pumping duties
in fossil and nuclear power stations are discussed.

Refinery Process Stream Purification Refinery Process Catalysts Troubleshooting Refinery Process Catalyst Start-Up / Shutdown
Activation Reduction In-situ Ex-situ Sulfiding Specializing in Refinery Process Catalyst Performance Evaluation Heat & Mass
Balance Analysis Catalyst Remaining Life Determination Catalyst Deactivation Assessment Catalyst Performance
Characterization Refining & Gas Processing & Petrochemical Industries Catalysts / Process Technology - Hydrogen Catalysts /
Process Technology – Ammonia Catalyst Process Technology - Methanol Catalysts / process Technology – Petrochemicals
Specializing in the Development & Commercialization of New Technology in the Refining & Petrochemical Industries
Web Site: www.GBHEnterprises.com
DOCUMENTS REFERRED TO IN THIS ENGINEERING DESIGN GUIDE
This Engineering Design Guide makes reference to the following documents:
AMERICAN PIPING INSTITUTE
API 610 Centrifugal Pumps for General Refinery Service (referred to
in Appendices B and C).
AMERICAN SOCIETY OF TESTING AND MATERIALS
ASTM A 193

Alloy-steel and Stainless Steel Boiling Materials for High
temperature Service (referred to in Appendix B Clause
2.11.1.1 and Appendix C Clause 2.11.1.1).

AMERICAN SOCIETY OF MECHANICAL ENGINEERS
ASME VIII

Boiler and Pressure Vessel Code Division 1 Pressure
Vessels (referred to in Appendix B Clause 2.2.2 and
Appendix C Clause 2.2.2).

TUBULAR EXCHANGER MANUFACTURERS' ASSOCIATION (TEMA)
Standards of Tubular Exchanger Manufacturers' Association
(referred to in Appendix B, Clause 3.4.4.11).

BRITISH STANDARDS
BS 970

Specification for Wrought Steels for Mechanical and Allied
Engineering Purposes (referred to in Clause 5.3)

BS 1133

Packaging Code (referred to in Appendix B Clauses 4.4.1.4
and 4.4.3, Appendix C Clauses 4.4.1.3, 4.4.3 and 4.4.7).

BS 1660

Machine Tapers, Reduction Sleeves and Extension Sockets
(referred to in Appendix C Clause 2.5.15).

Refinery Process Stream Purification Refinery Process Catalysts Troubleshooting Refinery Process Catalyst Start-Up / Shutdown
Activation Reduction In-situ Ex-situ Sulfiding Specializing in Refinery Process Catalyst Performance Evaluation Heat & Mass
Balance Analysis Catalyst Remaining Life Determination Catalyst Deactivation Assessment Catalyst Performance
Characterization Refining & Gas Processing & Petrochemical Industries Catalysts / Process Technology - Hydrogen Catalysts /
Process Technology – Ammonia Catalyst Process Technology - Methanol Catalysts / process Technology – Petrochemicals
Specializing in the Development & Commercialization of New Technology in the Refining & Petrochemical Industries
Web Site: www.GBHEnterprises.com
BS 2634

Specification for Roughness Comparison Specimens Part 1
Turned, Ground, Bored, Milled, Shaped and Planed (referred
to in Appendix B Clause 2.3.6.2 and Appendix C Clause
2.3.6.2).

BS 3643

ISO Metric Screw Threads (referred to in Appendix B
Clause 2.2·10.2 and Appendix C Clause 2.2.10.2).

BS 4570

Fusion Welding of Steel Castings.
Part 2 Fabrication Welding (referred to in Appendix B
Clauses 2.2.2 and 2.11.3.1, Appendix C Clauses 2.2.2 and
2.11.3.1).

BS 4882

Bolting for Flanges and Pressure Containing Purposes
(referred to in Appendix C Clause 2.11.1.1). (Also in
Appendix B, Clause 2.11.1.1).

BS 5265

Mechanical Balancing of Rotating Bodies (referred to in
Appendix C Clauses 2.8.2.1 and 3.2.7).

BS 5304

Code of Practice for Safeguarding of Machinery (referred to
in Appendix C Clause 3.2.13).

BS 5316 (ISO 2548) Acceptance Tests for Centrifugal, Mixed Flow
and Axial Pumps (referred to in Appendix B Clauses 4.3.3.1
and 4.3.4.1, Appendix C Clauses 4.3.3.1 and 4.3.4.1).
BS 5500

Unfired Fusion Welded Pressure Vessels (referred to in
Appendix B Clause 2.2.2 and Appendix C Clause 2.2.2).

ENGINEERING SPECIFICATIONS
GBHE-EDS.MAC-2102

Limiting Noise Levels of Manufactured Items of
Equipment (referred to in Appendix B Clauses 1.5.1
and 2.1.9, Appendix C Clauses 1.5.1 and 2.1.9).

Refinery Process Stream Purification Refinery Process Catalysts Troubleshooting Refinery Process Catalyst Start-Up / Shutdown
Activation Reduction In-situ Ex-situ Sulfiding Specializing in Refinery Process Catalyst Performance Evaluation Heat & Mass
Balance Analysis Catalyst Remaining Life Determination Catalyst Deactivation Assessment Catalyst Performance
Characterization Refining & Gas Processing & Petrochemical Industries Catalysts / Process Technology - Hydrogen Catalysts /
Process Technology – Ammonia Catalyst Process Technology - Methanol Catalysts / process Technology – Petrochemicals
Specializing in the Development & Commercialization of New Technology in the Refining & Petrochemical Industries
Web Site: www.GBHEnterprises.com
ENGINEERING DESIGN GUIDES
GBHE-EDG-MAC-1014

Integration of Special Purpose Centrifugal
Pumps into a Process (referred to in Clause 4).

GBHE-EDG.MAC.1166

Steam Turbines * (referred to in Appendix C
Clause 3.1.8)

GBHE ENGINEERING PURCHASE SPECIFICATIONS
EIA Bearing Arrangements for Small and Medium Sized Machines
(referred to in Appendix C Clauses 1.5, 2.9.1.1 and 2.10.5).
0104 Auxiliary Piping for Machines other than Main Turbines and Compressors
(referred to in Appendix B Clauses 1.5.1 and 3.4.3.5, Appendix C Clauses 1.5.1
and 3.4.3.5).

Refinery Process Stream Purification Refinery Process Catalysts Troubleshooting Refinery Process Catalyst Start-Up / Shutdown
Activation Reduction In-situ Ex-situ Sulfiding Specializing in Refinery Process Catalyst Performance Evaluation Heat & Mass
Balance Analysis Catalyst Remaining Life Determination Catalyst Deactivation Assessment Catalyst Performance
Characterization Refining & Gas Processing & Petrochemical Industries Catalysts / Process Technology - Hydrogen Catalysts /
Process Technology – Ammonia Catalyst Process Technology - Methanol Catalysts / process Technology – Petrochemicals
Specializing in the Development & Commercialization of New Technology in the Refining & Petrochemical Industries
Web Site: www.GBHEnterprises.com
Refinery Process Stream Purification Refinery Process Catalysts Troubleshooting Refinery Process Catalyst Start-Up / Shutdown
Activation Reduction In-situ Ex-situ Sulfiding Specializing in Refinery Process Catalyst Performance Evaluation Heat & Mass
Balance Analysis Catalyst Remaining Life Determination Catalyst Deactivation Assessment Catalyst Performance
Characterization Refining & Gas Processing & Petrochemical Industries Catalysts / Process Technology - Hydrogen Catalysts /
Process Technology – Ammonia Catalyst Process Technology - Methanol Catalysts / process Technology – Petrochemicals
Specializing in the Development & Commercialization of New Technology in the Refining & Petrochemical Industries
Web Site: www.GBHEnterprises.com

Boiler Water Circulation Pumps

  • 1.
    GBH Enterprises, Ltd. EngineeringDesign Guide: GBHE-EDG-MAC-1515 Boiler Water Circulation Pumps Information contained in this publication or as otherwise supplied to Users is believed to be accurate and correct at time of going to press, and is given in good faith, but it is for the User to satisfy itself of the suitability of the information for its own particular purpose. GBHE gives no warranty as to the fitness of this information for any particular purpose and any implied warranty or condition (statutory or otherwise) is excluded except to the extent that exclusion is prevented by law. GBHE accepts no liability resulting from reliance on this information. Freedom under Patent, Copyright and Designs cannot be assumed. Refinery Process Stream Purification Refinery Process Catalysts Troubleshooting Refinery Process Catalyst Start-Up / Shutdown Activation Reduction In-situ Ex-situ Sulfiding Specializing in Refinery Process Catalyst Performance Evaluation Heat & Mass Balance Analysis Catalyst Remaining Life Determination Catalyst Deactivation Assessment Catalyst Performance Characterization Refining & Gas Processing & Petrochemical Industries Catalysts / Process Technology - Hydrogen Catalysts / Process Technology – Ammonia Catalyst Process Technology - Methanol Catalysts / process Technology – Petrochemicals Specializing in the Development & Commercialization of New Technology in the Refining & Petrochemical Industries Web Site: www.GBHEnterprises.com
  • 2.
    Engineering Design Guide: BoilerWater Circulation Pumps CONTENTS SECTION 1 SCOPE 3 2 CHOICE OF TYPE AND NUMBER OF PUMPS 3 2.1 Need for Continuous Flow 3 2.2 Pump Reliability 3 3 CHOICE OF DRIVER 4 4 DUTY CALCULATIONS 4 5 CHOICE OF SEAL 9 5.1 Mechanical Seals 9 5.2 Soft-packed Glands 10 5.3 Construction Features 10 5.4 Guarding 11 6 CONSTRUCTION FEATURES 11 6.1 11 Vertical Glandless Wet-stator Motor Pumps Refinery Process Stream Purification Refinery Process Catalysts Troubleshooting Refinery Process Catalyst Start-Up / Shutdown Activation Reduction In-situ Ex-situ Sulfiding Specializing in Refinery Process Catalyst Performance Evaluation Heat & Mass Balance Analysis Catalyst Remaining Life Determination Catalyst Deactivation Assessment Catalyst Performance Characterization Refining & Gas Processing & Petrochemical Industries Catalysts / Process Technology - Hydrogen Catalysts / Process Technology – Ammonia Catalyst Process Technology - Methanol Catalysts / process Technology – Petrochemicals Specializing in the Development & Commercialization of New Technology in the Refining & Petrochemical Industries Web Site: www.GBHEnterprises.com
  • 3.
    7 12 7.1 Non-return Valves 12 7.2 Reducers atPump Connections 12 7.3 Glandless Pumps for System Pressures Exceeding 60 bar abs 12 7.4 Access round Glandless Pumps 12 7.5 Cooling Water Supply 12 RECOMMENDED LINE DIAGRAMS 13 8.1 Horizontal Pumps in Category 1 13 8.2 8 LAYOUT Vertical Wet-stator Motor Pumps in Category 2 13 APPENDICES A PROPERTIES OF WATER AT THE SATURATION LINE 18 B ANNEX TO API 610, 6TH EDITION 1981: VERTICAL GLANDLESS WET-STATOR MOTOR PUMPS 23 ANNEX TO API 610, 6TH EDITION 1981: HORIZONTAL BACK PULL-OUT PUMPS FOR BOILER WATER CIRCULATION DUTY 31 C FIGURES 3.1 NPSH CORRECTION FOR WATER 3.2 VELOCITY OF SOUND IN WATER AT 50 BAR (NO BUBBLES) 3.3 VELOCITY OF SOUND IN WATER AT 50 BAR Refinery Process Stream Purification Refinery Process Catalysts Troubleshooting Refinery Process Catalyst Start-Up / Shutdown Activation Reduction In-situ Ex-situ Sulfiding Specializing in Refinery Process Catalyst Performance Evaluation Heat & Mass Balance Analysis Catalyst Remaining Life Determination Catalyst Deactivation Assessment Catalyst Performance Characterization Refining & Gas Processing & Petrochemical Industries Catalysts / Process Technology - Hydrogen Catalysts / Process Technology – Ammonia Catalyst Process Technology - Methanol Catalysts / process Technology – Petrochemicals Specializing in the Development & Commercialization of New Technology in the Refining & Petrochemical Industries Web Site: www.GBHEnterprises.com
  • 4.
    (WITH 3% VAPORCONTENT) 8.1 RECOMMENDED LINE DIAGRAM HORIZONTAL PUMPS CATEGORY 1 8.2 RECOMMENDED LINE DIAGRAM HORIZONTAL PUMPS SOFT PACKED GLAND INSTALLATION 8.3 RECOMMENDED LINE DIAGRAM HORIZONTAL PUMPS MECHANICAL SEAL INSTALLATION 8.4 RECOMMENDED LINE DIAGRAM VERTICAL WET STATOR PUMPS - CATEGORY 2 BIBLIOGRAPHY DOCUMENTS REFERRED TO IN THIS ENGINEERING DESIGN GUIDE Refinery Process Stream Purification Refinery Process Catalysts Troubleshooting Refinery Process Catalyst Start-Up / Shutdown Activation Reduction In-situ Ex-situ Sulfiding Specializing in Refinery Process Catalyst Performance Evaluation Heat & Mass Balance Analysis Catalyst Remaining Life Determination Catalyst Deactivation Assessment Catalyst Performance Characterization Refining & Gas Processing & Petrochemical Industries Catalysts / Process Technology - Hydrogen Catalysts / Process Technology – Ammonia Catalyst Process Technology - Methanol Catalysts / process Technology – Petrochemicals Specializing in the Development & Commercialization of New Technology in the Refining & Petrochemical Industries Web Site: www.GBHEnterprises.com
  • 5.
    1 SCOPE This Engineering DesignGuide covers requirements for boiler water circulation pump systems. Once-through boiler systems are excluded. 2 CHOICE OF TYPE AND NUMBER OF PUMPS 2.1 Need for Continuous Flow Consult GBHE Engineering Furnace and Boiler Section about the consequences of boiler circulating water supply failure. The number of pumps is dictated by the need of the boiler for guaranteed continuous flow. (a) Gas-fired water-tube shield furnaces are usually insensitive to short-term loss of pumped flow: consequently only one 100% duty running pump is required. (b) Coal-fired refractory-lined furnaces usually require continuous flow: consequently two running 50% duty pumps are required. 2.2 Pump Reliability Pump reliability is more difficult to obtain as the pressure of the system increases. Current practice is to distinguish two categories by reference to the nominal pressure of the steam boiler drum. Pump Category Steam Pressure bar abs 1 <43 2 43 and above Category 1 The preferred type is a single stage top inlet/top delivery horizontal shaft centrifugal pump, falling into Reliability Class 4. An installed standby pump is required, identical to the main pumps on grounds of: (a) Common spares holding. (b) Common maintenance and operational methods. Refinery Process Stream Purification Refinery Process Catalysts Troubleshooting Refinery Process Catalyst Start-Up / Shutdown Activation Reduction In-situ Ex-situ Sulfiding Specializing in Refinery Process Catalyst Performance Evaluation Heat & Mass Balance Analysis Catalyst Remaining Life Determination Catalyst Deactivation Assessment Catalyst Performance Characterization Refining & Gas Processing & Petrochemical Industries Catalysts / Process Technology - Hydrogen Catalysts / Process Technology – Ammonia Catalyst Process Technology - Methanol Catalysts / process Technology – Petrochemicals Specializing in the Development & Commercialization of New Technology in the Refining & Petrochemical Industries Web Site: www.GBHEnterprises.com
  • 6.
    (c) Identical piping arrangement,minimizing design effort. Current experience is that: (1) Soft-packed glands have a MTBF of 56 days when operating at a pressure of 17 bar g. (2) Mechanical seals have a MTBF of 378 days when operating at a pressure of 39 bar g, and a MTBF of 90 days when operating at a pressure of 63 bar g. Category 2 The required type is the single-stage vertical glandless wet-stator motor pump set with the pump above the motor, falling into Reliability Class 1. A standby pump should NOT be installed because of the possibility of it failing to start owing to sediment build-up. Current experience is that 4 running pumps have had a total of 2 failures in 10 years when operating at a pressure of 63 bar g. 3 CHOICE OF DRIVER If continuous flow is essential despite general electrical supply failure then one of the pumps should have a steam turbine driver fed by steam directly taken from the boiler, preferably from the boiler drum. Hazard studies have shown that the general plant upset makes it essential that this steam turbine can run at full power whilst exhausting to atmosphere. For Category 1, specify a direct-coupled steam turbine as the driver for one pump. For Category 2 there are two possibilities: (a) Install an additional pump of the double entry impeller, horizontal shaft type, with mechanical seals; driven by a direct-coupled steam turbine. This has been successful at a pressure level of 63 bar gauge. Such a standby pump is required to slowroll in order to guarantee immediate readiness. Full speed operation is not recommended because the seal life is short. Refinery Process Stream Purification Refinery Process Catalysts Troubleshooting Refinery Process Catalyst Start-Up / Shutdown Activation Reduction In-situ Ex-situ Sulfiding Specializing in Refinery Process Catalyst Performance Evaluation Heat & Mass Balance Analysis Catalyst Remaining Life Determination Catalyst Deactivation Assessment Catalyst Performance Characterization Refining & Gas Processing & Petrochemical Industries Catalysts / Process Technology - Hydrogen Catalysts / Process Technology – Ammonia Catalyst Process Technology - Methanol Catalysts / process Technology – Petrochemicals Specializing in the Development & Commercialization of New Technology in the Refining & Petrochemical Industries Web Site: www.GBHEnterprises.com
  • 7.
    (b) Supply one ofthe glandless pumps by a direct-linked dedicated alternator driven by a steam turbine, this turbo-alternator being rated for continuous duty to Reliability Class 1. 4 DUTY CALCUI.ATIONS The pump duty should be calculated in accordance with GBHE-EDG-MAC-1014, augmented by the following considerations numbered as the relevant clauses in that Design Guide: Clause number: A5.3 NPSH Correction for Fluid Thermal Properties To avoid cavitation the NPSH required by a pump is the same for all liquids. However for a given degree of cavitation, the NPSH required by a pump when handling hot water is less than that for cold water. A boiler circulation pump can be permitted to work with some degree of cavitation and advantage taken of the NPSH decrement. The procedure for applying the correction is: (a) Find the NPSH correction by entering Fig 3.1 at the lowest temperature for which the pump should work at the rated flow (b) Check that the correction is less than 20% of the available NPSH: limit larger corrections to this value. (c) Add this correction to the available NPSH and enter on the pump data sheet for enquiry to the pump supplier. (d) Add a margin of 3% to the pump differential head. B2.2 BCW pumps are not regulated. B3.3 Estimate maximum flow and corresponding head for inclusion in enquiry. B3.4 Flow range The rated flow shall be within the range 85% to 105% of the pump BEP capacity. Refinery Process Stream Purification Refinery Process Catalysts Troubleshooting Refinery Process Catalyst Start-Up / Shutdown Activation Reduction In-situ Ex-situ Sulfiding Specializing in Refinery Process Catalyst Performance Evaluation Heat & Mass Balance Analysis Catalyst Remaining Life Determination Catalyst Deactivation Assessment Catalyst Performance Characterization Refining & Gas Processing & Petrochemical Industries Catalysts / Process Technology - Hydrogen Catalysts / Process Technology – Ammonia Catalyst Process Technology - Methanol Catalysts / process Technology – Petrochemicals Specializing in the Development & Commercialization of New Technology in the Refining & Petrochemical Industries Web Site: www.GBHEnterprises.com
  • 8.
    B4.1 Stability A steepQ-H characteristic is required at least a 25% rise to shut-off. Note that the steady-state process system characteristic has reverse curvature: B4.2 Power Characteristic Specify a non-overloading power characteristic. C3.d Driver Power Rating The driver should be rated for 110% of the maximum power (from the Vendor's E-Q characteristic) at a water density of 1.0 kg/liter. C.6 Reverse rotation locks are not required. When two or more pumps are installed, each pump and driver should be capable of reverse rotation up to 100% of rated forward speed without damage, to cater for defective operation of non-return valves. Clause number: D3 Pressure Waves Velocity of sound values for water are given in Figures 3.2 and 3.3. The boiler piping system will normally contain free steam. Note that even a few percentage points of vapor in the water reduce the velocity of sound appreciably. Consequently the effect of pressure waves in ordinary installations is insignificant. Refinery Process Stream Purification Refinery Process Catalysts Troubleshooting Refinery Process Catalyst Start-Up / Shutdown Activation Reduction In-situ Ex-situ Sulfiding Specializing in Refinery Process Catalyst Performance Evaluation Heat & Mass Balance Analysis Catalyst Remaining Life Determination Catalyst Deactivation Assessment Catalyst Performance Characterization Refining & Gas Processing & Petrochemical Industries Catalysts / Process Technology - Hydrogen Catalysts / Process Technology – Ammonia Catalyst Process Technology - Methanol Catalysts / process Technology – Petrochemicals Specializing in the Development & Commercialization of New Technology in the Refining & Petrochemical Industries Web Site: www.GBHEnterprises.com
  • 9.
    D4.3 No faultaction is required because these systems have a process operator warning of low-flow. E1.1 See Clause 5 of this Engineering Design Guide. FIGURE 3.1 NPSH CORRECTIONS FOR WATER Refinery Process Stream Purification Refinery Process Catalysts Troubleshooting Refinery Process Catalyst Start-Up / Shutdown Activation Reduction In-situ Ex-situ Sulfiding Specializing in Refinery Process Catalyst Performance Evaluation Heat & Mass Balance Analysis Catalyst Remaining Life Determination Catalyst Deactivation Assessment Catalyst Performance Characterization Refining & Gas Processing & Petrochemical Industries Catalysts / Process Technology - Hydrogen Catalysts / Process Technology – Ammonia Catalyst Process Technology - Methanol Catalysts / process Technology – Petrochemicals Specializing in the Development & Commercialization of New Technology in the Refining & Petrochemical Industries Web Site: www.GBHEnterprises.com
  • 10.
    Refinery Process StreamPurification Refinery Process Catalysts Troubleshooting Refinery Process Catalyst Start-Up / Shutdown Activation Reduction In-situ Ex-situ Sulfiding Specializing in Refinery Process Catalyst Performance Evaluation Heat & Mass Balance Analysis Catalyst Remaining Life Determination Catalyst Deactivation Assessment Catalyst Performance Characterization Refining & Gas Processing & Petrochemical Industries Catalysts / Process Technology - Hydrogen Catalysts / Process Technology – Ammonia Catalyst Process Technology - Methanol Catalysts / process Technology – Petrochemicals Specializing in the Development & Commercialization of New Technology in the Refining & Petrochemical Industries Web Site: www.GBHEnterprises.com
  • 11.
    FIG.3.2 VELOCITY OF SOUNDIN WATER AT 50 BAR ( NO BUBBLES) FIG. 3.3 VELOCITY OF SOUND IN WATER AT 50 BAR (WITH 3°/. VAPOR CONTENT) 5 CHOICE OF SEAL The chief problem is cooling. It is convenient to classify arrangements in terms of: P = normal pressure at pump inlet, bar abs D = shaft sleeve diameter, mm N = shaft rotational speed, rls Refinery Process Stream Purification Refinery Process Catalysts Troubleshooting Refinery Process Catalyst Start-Up / Shutdown Activation Reduction In-situ Ex-situ Sulfiding Specializing in Refinery Process Catalyst Performance Evaluation Heat & Mass Balance Analysis Catalyst Remaining Life Determination Catalyst Deactivation Assessment Catalyst Performance Characterization Refining & Gas Processing & Petrochemical Industries Catalysts / Process Technology - Hydrogen Catalysts / Process Technology – Ammonia Catalyst Process Technology - Methanol Catalysts / process Technology – Petrochemicals Specializing in the Development & Commercialization of New Technology in the Refining & Petrochemical Industries Web Site: www.GBHEnterprises.com
  • 12.
    5.1 Mechanical Seals Mechanical sealsshould be specified for normal pump inlet pressures between 21 and 43 bar abs and are preferred for pressures between 6 and 21 bar abs. Below 6 bar abs treat boiler circulation pump seals as boiler feedwater pump seals. Specify Borg Warner Mechanical Seal Type D or DRT to material code 5H4A (BW) with a seal water heat exchanger to Bulletin 1860-15 with Inconel tubing (austenitic stainless steel tubing is NOT acceptable). Specify the Type DHT seal where DN > 4000. The seal flush water heat exchanger is mounted ABOVE the seal in order to promote thermosyphon action. The particles of iron oxide that characteristically contaminate boiler circulating water are trapped by the magnetic separator in the seal water system. 5.2 Soft-packed Glands The application limits are tabulated below: Pressure Size Arrangement. P<6 DN < 3000 Cooling jacket around packing box P < 12 PDN < 18000 12 < P < 21 PDN < 42000 (1) Cooling jacket around packing box (2) Cooled flush injected through lantern ring Notes: (a) DN values up to 3 times the above values are technically possible but at much higher life-cycle cost. Refinery Process Stream Purification Refinery Process Catalysts Troubleshooting Refinery Process Catalyst Start-Up / Shutdown Activation Reduction In-situ Ex-situ Sulfiding Specializing in Refinery Process Catalyst Performance Evaluation Heat & Mass Balance Analysis Catalyst Remaining Life Determination Catalyst Deactivation Assessment Catalyst Performance Characterization Refining & Gas Processing & Petrochemical Industries Catalysts / Process Technology - Hydrogen Catalysts / Process Technology – Ammonia Catalyst Process Technology - Methanol Catalysts / process Technology – Petrochemicals Specializing in the Development & Commercialization of New Technology in the Refining & Petrochemical Industries Web Site: www.GBHEnterprises.com
  • 13.
    (b) Soft-packed glands havebeen successfully used up to 100 bar by adding a cooled water barrier between the shaft and shaft sleeve but the complexity of this arrangement makes it impracticable for boiler systems on petrochemical plant. 5.3 Construction Features: Appendix C of this Engineering Design Guide gives requirements for horizontal back pull-out pumps. The following notes clarify the need for these requirements. (a) Shaft sleeves are a mandatory requirement. They should be 13% chromium steel (preferably BS 970 420 545) hardened to 240 - 280 HV. The bore of the sleeve should be relieved. Chromium plating is forbidden because the mode of failure is catastrophic. A good surface finish is essential, certainly less than 0.4 micrometers Ra. (b) Cool flush water should be injected through a lantern ring when the pump inlet pressure exceeds 12 bar abs. This flush is taken from the pump discharge and cooled below 50°C by passing through an external heat exchanger. (c) Recommended packing is Walker's FORTUNA 417. 5.4 Guarding Ensure that shaft guards at the gland are designed to contain scalding spray and that the gland enclosure drain is piped to a safe disposal point where efflux of flash steam will not obscure operationally important items. Check that the gland enclosure drain size is adequate for gland failure conditions. Assume that partial failure of a seal or gland has occurred and that the corresponding leakage rate is: q = K x D x P1/2 where: q = leakage rate P = boiler pressure relief valve setting D shaft sleeve diameter liter/s bar g mm Refinery Process Stream Purification Refinery Process Catalysts Troubleshooting Refinery Process Catalyst Start-Up / Shutdown Activation Reduction In-situ Ex-situ Sulfiding Specializing in Refinery Process Catalyst Performance Evaluation Heat & Mass Balance Analysis Catalyst Remaining Life Determination Catalyst Deactivation Assessment Catalyst Performance Characterization Refining & Gas Processing & Petrochemical Industries Catalysts / Process Technology - Hydrogen Catalysts / Process Technology – Ammonia Catalyst Process Technology - Methanol Catalysts / process Technology – Petrochemicals Specializing in the Development & Commercialization of New Technology in the Refining & Petrochemical Industries Web Site: www.GBHEnterprises.com
  • 14.
    K = constant,numerically: 0.007 for a mechanical seal 0.030 for a packed gland 6 CONSTRUCTION FEATURES 6.1 Vertical Glandless Wet-stator Motor Pumps Appendix B of this Engineering Design Guide gives requirements for vertical glandless wet-stator motor pumps. The following notes clarify the need for these requirements. (a) It is essential that the motor lies under the pump, with the circulating cool water flow directed upward through the motor. CEGB experience showed that this arrangement is immune from thermal bowing of the shaft. The canned dry-stator pumps on a clients plant, has the motor above the pump but they required considerable design effort to reduce the risk of such bowing: it is doubtful whether the same success would have been obtained with a wet-stator pump. (b) It is essential to maintain cool water in the winding zone, preferably less than 50oC but never exceeding 65oC. (c) Clearances affecting hydraulic forces should be reviewed. Most wet-stator boiler circulating pumps have vaned diffusers. The radial gap between the impeller vane tips and the diffuser vane leading edges affects the pressure pulsations at the blade passing frequency, the radial hydraulic forces and the broad band noise level. The following points should be discussed at the Vendor Co-ordination Meeting. Let C be the radial gap, R the impeller vane tip radius, then C > 0.04 R Irregularities in castings and eccentricity due to machining tolerances may cause variations in the measured gap C. The inspecting engineer should verify that these measurements fall within the band of 100% to 140% of the least value found for C. Refinery Process Stream Purification Refinery Process Catalysts Troubleshooting Refinery Process Catalyst Start-Up / Shutdown Activation Reduction In-situ Ex-situ Sulfiding Specializing in Refinery Process Catalyst Performance Evaluation Heat & Mass Balance Analysis Catalyst Remaining Life Determination Catalyst Deactivation Assessment Catalyst Performance Characterization Refining & Gas Processing & Petrochemical Industries Catalysts / Process Technology - Hydrogen Catalysts / Process Technology – Ammonia Catalyst Process Technology - Methanol Catalysts / process Technology – Petrochemicals Specializing in the Development & Commercialization of New Technology in the Refining & Petrochemical Industries Web Site: www.GBHEnterprises.com
  • 15.
    Any machining ofthe leading edges of the diffuser vanes should be followed by hand finishing to produce a rounded entry profile. Casings with double volutes should be subject to inspection to verify that both the radius to the tip and the leading edge profile of each volute cut-water is identical. Then, using the same nomenclature: C > 0.08 R Impellers should then have an ODD number of vanes to reduce perturbing torques. 7 LAYOUT 7.1 Non-return Valves Check that a bypass line containing a restrictor is fitted around the discharge non-return valve to keep the pump casing and associated lines warm on standby. Alternatively a hole can be drilled through the valve disc. This method is open to error when valves are removed for reconditioning and is therefore not recommended unless the valve is registered. 7.2 Reducers at Pump Connections Reducers at pump branches should be of the concentric cone type having a maximum total included angle of 30° for the inlet and 10° for the delivery. 7.3 Glandless Pumps for System Pressures Exceeding 60 bar abs Such pumps have their casings welded into flange is required for each pump casing pipeline cleaning and hydraulic testing. It is also used for maintenance. 7.4 Access round Glandless Pumps Check that the layout allows access for a handling frame to facilitate the rotating element/motor casing dismantling and reassembly on site. Refinery Process Stream Purification Refinery Process Catalysts Troubleshooting Refinery Process Catalyst Start-Up / Shutdown Activation Reduction In-situ Ex-situ Sulfiding Specializing in Refinery Process Catalyst Performance Evaluation Heat & Mass Balance Analysis Catalyst Remaining Life Determination Catalyst Deactivation Assessment Catalyst Performance Characterization Refining & Gas Processing & Petrochemical Industries Catalysts / Process Technology - Hydrogen Catalysts / Process Technology – Ammonia Catalyst Process Technology - Methanol Catalysts / process Technology – Petrochemicals Specializing in the Development & Commercialization of New Technology in the Refining & Petrochemical Industries Web Site: www.GBHEnterprises.com
  • 16.
    7.5 Cooling Water supply Alocal cooling water break tank is required to ensure that cooling continues even though the main CW system has failed; The tank capacity should give a residence time of 10 minutes, or more when indicated by the Hazard and Operability studies. 8 RECOMMENDED LINE DIAGRAMS 8.1 Horizontal Pumps in Category I (see Figure 8.1) Each pump installation should have a: (a) Temporary inlet strainer. (b) Pressure gauge downstream of the temporary strainer. (c) Non-return (NR) valve in the discharge line. Standby pumps are always required so that NR valves are necessary. (d) Flow bypass across NR valve with flow restrictor. (e) Low flow alarm in the common discharge line to start the standby pump. The extra low flow alarm and trip is a process trip. (f) Double blocks and bleed valves for maintenance isolation, when the steam drum relief valve setting is greater than 20 bar g. (g) A seal system, either: (1) Soft-packed gland as shown in Fig 8.2 (2) Mechanical seal as shown in Fig 8.3 Refinery Process Stream Purification Refinery Process Catalysts Troubleshooting Refinery Process Catalyst Start-Up / Shutdown Activation Reduction In-situ Ex-situ Sulfiding Specializing in Refinery Process Catalyst Performance Evaluation Heat & Mass Balance Analysis Catalyst Remaining Life Determination Catalyst Deactivation Assessment Catalyst Performance Characterization Refining & Gas Processing & Petrochemical Industries Catalysts / Process Technology - Hydrogen Catalysts / Process Technology – Ammonia Catalyst Process Technology - Methanol Catalysts / process Technology – Petrochemicals Specializing in the Development & Commercialization of New Technology in the Refining & Petrochemical Industries Web Site: www.GBHEnterprises.com
  • 17.
    8.2 Vertical Wet-stator MotorPumps in Category 2 (see Fig 8.4) Each pump installation should have: (a) Weld electrode/nut catcher near the pump inlet. (b) Head tank to ensure continuous supply of cooling water. (c) Heat exchanger to cool the water circulating through the motor windings. (d) Motor winding high temperature alarm and extra high temperature alarm and trip. (e) Low flow alarm in the discharge line. (f) Single block valves. Isolation by double block and bleed valves are not required because pump removal will only take place when the boiler is shut down. Refinery Process Stream Purification Refinery Process Catalysts Troubleshooting Refinery Process Catalyst Start-Up / Shutdown Activation Reduction In-situ Ex-situ Sulfiding Specializing in Refinery Process Catalyst Performance Evaluation Heat & Mass Balance Analysis Catalyst Remaining Life Determination Catalyst Deactivation Assessment Catalyst Performance Characterization Refining & Gas Processing & Petrochemical Industries Catalysts / Process Technology - Hydrogen Catalysts / Process Technology – Ammonia Catalyst Process Technology - Methanol Catalysts / process Technology – Petrochemicals Specializing in the Development & Commercialization of New Technology in the Refining & Petrochemical Industries Web Site: www.GBHEnterprises.com
  • 18.
    FIGURE 8.1 RECOMMENDEDLINE DIAGRAM HORIZONTAL PUMPS CATEGORY 1 Refinery Process Stream Purification Refinery Process Catalysts Troubleshooting Refinery Process Catalyst Start-Up / Shutdown Activation Reduction In-situ Ex-situ Sulfiding Specializing in Refinery Process Catalyst Performance Evaluation Heat & Mass Balance Analysis Catalyst Remaining Life Determination Catalyst Deactivation Assessment Catalyst Performance Characterization Refining & Gas Processing & Petrochemical Industries Catalysts / Process Technology - Hydrogen Catalysts / Process Technology – Ammonia Catalyst Process Technology - Methanol Catalysts / process Technology – Petrochemicals Specializing in the Development & Commercialization of New Technology in the Refining & Petrochemical Industries Web Site: www.GBHEnterprises.com
  • 19.
    FIGURE 8.2 RECOMMENDEDLINE DIAGRAM HORIZONTAL PUMPS - SOFT PACKED GLAND INSTALLATION Refinery Process Stream Purification Refinery Process Catalysts Troubleshooting Refinery Process Catalyst Start-Up / Shutdown Activation Reduction In-situ Ex-situ Sulfiding Specializing in Refinery Process Catalyst Performance Evaluation Heat & Mass Balance Analysis Catalyst Remaining Life Determination Catalyst Deactivation Assessment Catalyst Performance Characterization Refining & Gas Processing & Petrochemical Industries Catalysts / Process Technology - Hydrogen Catalysts / Process Technology – Ammonia Catalyst Process Technology - Methanol Catalysts / process Technology – Petrochemicals Specializing in the Development & Commercialization of New Technology in the Refining & Petrochemical Industries Web Site: www.GBHEnterprises.com
  • 20.
    FIGURE 8.3 RECOMMENDEDLINE DIAGRAM HORIZONTAL PUMPS – MECHANICAL SEAL INSTALLATION Refinery Process Stream Purification Refinery Process Catalysts Troubleshooting Refinery Process Catalyst Start-Up / Shutdown Activation Reduction In-situ Ex-situ Sulfiding Specializing in Refinery Process Catalyst Performance Evaluation Heat & Mass Balance Analysis Catalyst Remaining Life Determination Catalyst Deactivation Assessment Catalyst Performance Characterization Refining & Gas Processing & Petrochemical Industries Catalysts / Process Technology - Hydrogen Catalysts / Process Technology – Ammonia Catalyst Process Technology - Methanol Catalysts / process Technology – Petrochemicals Specializing in the Development & Commercialization of New Technology in the Refining & Petrochemical Industries Web Site: www.GBHEnterprises.com
  • 21.
    FIGURE 8.4 RECOMMENDEDLINE DIAGRAM VERTICAL WET STATOR PUMPS - CATEGORY 2 Refinery Process Stream Purification Refinery Process Catalysts Troubleshooting Refinery Process Catalyst Start-Up / Shutdown Activation Reduction In-situ Ex-situ Sulfiding Specializing in Refinery Process Catalyst Performance Evaluation Heat & Mass Balance Analysis Catalyst Remaining Life Determination Catalyst Deactivation Assessment Catalyst Performance Characterization Refining & Gas Processing & Petrochemical Industries Catalysts / Process Technology - Hydrogen Catalysts / Process Technology – Ammonia Catalyst Process Technology - Methanol Catalysts / process Technology – Petrochemicals Specializing in the Development & Commercialization of New Technology in the Refining & Petrochemical Industries Web Site: www.GBHEnterprises.com
  • 22.
    APPENDIX A PROPERTIES OFWATER AT THE SATURATION LINE Ref: Handbook of Thermodynamic Tables and Charts by Kuzman Raznjevic, published by McGraw-Hill Refinery Process Stream Purification Refinery Process Catalysts Troubleshooting Refinery Process Catalyst Start-Up / Shutdown Activation Reduction In-situ Ex-situ Sulfiding Specializing in Refinery Process Catalyst Performance Evaluation Heat & Mass Balance Analysis Catalyst Remaining Life Determination Catalyst Deactivation Assessment Catalyst Performance Characterization Refining & Gas Processing & Petrochemical Industries Catalysts / Process Technology - Hydrogen Catalysts / Process Technology – Ammonia Catalyst Process Technology - Methanol Catalysts / process Technology – Petrochemicals Specializing in the Development & Commercialization of New Technology in the Refining & Petrochemical Industries Web Site: www.GBHEnterprises.com
  • 23.
    Refinery Process StreamPurification Refinery Process Catalysts Troubleshooting Refinery Process Catalyst Start-Up / Shutdown Activation Reduction In-situ Ex-situ Sulfiding Specializing in Refinery Process Catalyst Performance Evaluation Heat & Mass Balance Analysis Catalyst Remaining Life Determination Catalyst Deactivation Assessment Catalyst Performance Characterization Refining & Gas Processing & Petrochemical Industries Catalysts / Process Technology - Hydrogen Catalysts / Process Technology – Ammonia Catalyst Process Technology - Methanol Catalysts / process Technology – Petrochemicals Specializing in the Development & Commercialization of New Technology in the Refining & Petrochemical Industries Web Site: www.GBHEnterprises.com
  • 24.
    Refinery Process StreamPurification Refinery Process Catalysts Troubleshooting Refinery Process Catalyst Start-Up / Shutdown Activation Reduction In-situ Ex-situ Sulfiding Specializing in Refinery Process Catalyst Performance Evaluation Heat & Mass Balance Analysis Catalyst Remaining Life Determination Catalyst Deactivation Assessment Catalyst Performance Characterization Refining & Gas Processing & Petrochemical Industries Catalysts / Process Technology - Hydrogen Catalysts / Process Technology – Ammonia Catalyst Process Technology - Methanol Catalysts / process Technology – Petrochemicals Specializing in the Development & Commercialization of New Technology in the Refining & Petrochemical Industries Web Site: www.GBHEnterprises.com
  • 25.
    Refinery Process StreamPurification Refinery Process Catalysts Troubleshooting Refinery Process Catalyst Start-Up / Shutdown Activation Reduction In-situ Ex-situ Sulfiding Specializing in Refinery Process Catalyst Performance Evaluation Heat & Mass Balance Analysis Catalyst Remaining Life Determination Catalyst Deactivation Assessment Catalyst Performance Characterization Refining & Gas Processing & Petrochemical Industries Catalysts / Process Technology - Hydrogen Catalysts / Process Technology – Ammonia Catalyst Process Technology - Methanol Catalysts / process Technology – Petrochemicals Specializing in the Development & Commercialization of New Technology in the Refining & Petrochemical Industries Web Site: www.GBHEnterprises.com
  • 26.
    Refinery Process StreamPurification Refinery Process Catalysts Troubleshooting Refinery Process Catalyst Start-Up / Shutdown Activation Reduction In-situ Ex-situ Sulfiding Specializing in Refinery Process Catalyst Performance Evaluation Heat & Mass Balance Analysis Catalyst Remaining Life Determination Catalyst Deactivation Assessment Catalyst Performance Characterization Refining & Gas Processing & Petrochemical Industries Catalysts / Process Technology - Hydrogen Catalysts / Process Technology – Ammonia Catalyst Process Technology - Methanol Catalysts / process Technology – Petrochemicals Specializing in the Development & Commercialization of New Technology in the Refining & Petrochemical Industries Web Site: www.GBHEnterprises.com
  • 27.
    APPENDIX B: ANNEX TOAPI 610, 6th EDITION 1981: VERTICAL GLANDLESS WET-STATOR MOTOR PUMPS API Specification 610, 6th Edition 1981 shall apply unless amended by this Engineering Design Guide. The clause numbers indicate the relevant clause of API 610. 'Add' under the clause number indicates that an addition requirement is specified. 'Mod' indicates an alteration to the API requirement. 'Repl' indicates the API clause is to be replaced by the specified clause which will refer to the same topic. 'Opt' indicates which option offered in API 610 is selected. 'New' indicates the subject of the clause is not covered by API and the clauses are sequentially numbered following the highest clause number used in API. Clause number: 1 .5.1 GBHE Specifications: (Add) Auxiliary Piping for Machines other than for Main Turbines and Compressors GBHE-EDS-MAC-2102 2.1.1 (Repl) Limiting Noise Levels of Manufactured Items of Equipment Pumps shall be fitted with impellers not exceeding 95% of the maximum impeller diameter for the casing of the design duty point. The minimum diameter of the impeller for the design duty point shall be greater than 105% of the minimum diameter of the casing. Refinery Process Stream Purification Refinery Process Catalysts Troubleshooting Refinery Process Catalyst Start-Up / Shutdown Activation Reduction In-situ Ex-situ Sulfiding Specializing in Refinery Process Catalyst Performance Evaluation Heat & Mass Balance Analysis Catalyst Remaining Life Determination Catalyst Deactivation Assessment Catalyst Performance Characterization Refining & Gas Processing & Petrochemical Industries Catalysts / Process Technology - Hydrogen Catalysts / Process Technology – Ammonia Catalyst Process Technology - Methanol Catalysts / process Technology – Petrochemicals Specializing in the Development & Commercialization of New Technology in the Refining & Petrochemical Industries Web Site: www.GBHEnterprises.com
  • 28.
    2.1.4 (Add) The (NPSH)Rshall be adequate to ensure that cavitation does not affect long term satisfactory operation at any flow between the minimum flow specified by the Vendor and the maximum specified by Purchaser. 2.1. 7 (Repl) A stable curve is required, the shape of the head/flow curve at all flows greater than the Vendor's declared minimum flow shall be such that an increase in flow by an amount equivalent to 1% of the rated flow results in a fall in head by an amount not less than 0.1% of the rated head and the head rise to shut off shall be at least 25% rated head. 2.1.9 (Repl) It is required that the noise level emitted by the complete pump-set shall be in accordance with GBHE Specification GBHE-EDS-MAC-2102. 2.1.9 (Add) The Vendor shall include in his tender for any special measures necessary to meet this requirement. 2.1.9 (Repl) The Vendor may be required to provide actual noise measurements on similar pumps in support of his proposals. 2.1.21 (New) the centrifugal pumps require to be designed for continuous operation at rated duty of 8000 hours/year. 2.2.1(Repl) the pump casings have top inlet/side delivery connections butt-welded to the piping. 2.2.2 (Mod) A specific corrosion allowance is not normally required but pump materials shall be such as not to suffer (a) corrosion of more than 0.1 mm/year generally or (b) visible corrosion or erosion effects locally. 2.2.2 (Mod) as an alternative to ASME VIII Div 1 design may be to BS 5500 where appropriate. In this case approval is required from the Purchaser where BS 5500 is not applicable. Empirical designs may be acceptable where these are based on the maximum calculated stress being not greater than 25% of Refinery Process Stream Purification Refinery Process Catalysts Troubleshooting Refinery Process Catalyst Start-Up / Shutdown Activation Reduction In-situ Ex-situ Sulfiding Specializing in Refinery Process Catalyst Performance Evaluation Heat & Mass Balance Analysis Catalyst Remaining Life Determination Catalyst Deactivation Assessment Catalyst Performance Characterization Refining & Gas Processing & Petrochemical Industries Catalysts / Process Technology - Hydrogen Catalysts / Process Technology – Ammonia Catalyst Process Technology - Methanol Catalysts / process Technology – Petrochemicals Specializing in the Development & Commercialization of New Technology in the Refining & Petrochemical Industries Web Site: www.GBHEnterprises.com
  • 29.
    the Ultimate TensileStress but the Purchaser approval is required in all cases. 2.2.2 (Add) Fabrication of casings from steel castings shall be in accordance with BS 4570 part 2. Fabricated casings shall be stress relieved. 2.2.2 (Add) Radiography is required of those welded connections that can be radiographed, other connections shall be surface crack detected and ultrasonically checked. The standard of radiography and the acceptable defects shall be agreed with the inspector in advance (Ref BS 5500: 1982 Clauses 5.6.4, 5.6.6 and 5.7 and ASME Code Section 8 Div 1 Appendix IV). 2.2.3 (Add) The motor casing and heat exchanger shell shall have the same design pressure as the pump casing. 2.2.5 (Mod) The pump casing shall have eyebolts provided to enable lifting into position in the pipeline. Permanent legible identification of the thread shall be provided adjacent to the hole and the same information shall be provided on General Arrangement and/or Sectional drawings. The motor casing shall have lifting lugs provided, positioned above the centre of mass of the unit. 2.2.10.2 (Add) and to enable the hole to be re-tapped to the next larger standard size. All screw threads are preferred to be of the metric form to BS 3643. The class of fit shall be 6 g (external) and 6H (internal) unless otherwise stated on the manufacturer's drawings. 2.2.10.3 (Add) Fastenings shall be in materials which have a low tendency to gall or seize with the mating material. Refinery Process Stream Purification Refinery Process Catalysts Troubleshooting Refinery Process Catalyst Start-Up / Shutdown Activation Reduction In-situ Ex-situ Sulfiding Specializing in Refinery Process Catalyst Performance Evaluation Heat & Mass Balance Analysis Catalyst Remaining Life Determination Catalyst Deactivation Assessment Catalyst Performance Characterization Refining & Gas Processing & Petrochemical Industries Catalysts / Process Technology - Hydrogen Catalysts / Process Technology – Ammonia Catalyst Process Technology - Methanol Catalysts / process Technology – Petrochemicals Specializing in the Development & Commercialization of New Technology in the Refining & Petrochemical Industries Web Site: www.GBHEnterprises.com
  • 30.
    2.3.3 (Repl) A drainconnection shall be provided on the motor casing to completely drain the pump/motor casings. Pressure gauge connections shall not be made in the pump casing. 2.3.4 (Mod) The branches for the motor coolant and drain connections shall be flanged. 2.3.6.2 (Add) Flange sealing surfaces shall be machined by a tool rotating about the axis of the branch, the final cut being in the form of a single spiral groove. The surface shall be as follows: Class 150 flange Class 300 flange & above Ra (micron) Tool Radius Tool Feed min max mm mm 6.3 12.5 1.6 0.8 3.2 6.3 0.8 0.3 Surface texture is defined in relation to roughness comparison specimens in accordance with BS 2634 Part 1. 2.4.2 (Add) The modulus of elasticity shall be adjusted for the operating temperature condition. 2.5.5 (Add) Shafts shall be properly finished at the bearing surfaces and adequately radiused at changes in diameter, corners of keyways, etc. Vendor shall declare radius less than 5% of the local shaft diameter. 2.6.1 Impeller wear rings shall not be provided. Casing wear rings shall be provided. The impeller at the eye ring shall have at least 5 mm wear allowance and is to initially permit the use of standard casing wear rings. Casing wear rings with reduced bores can be used when the impeller eye ring is remachined. Refinery Process Stream Purification Refinery Process Catalysts Troubleshooting Refinery Process Catalyst Start-Up / Shutdown Activation Reduction In-situ Ex-situ Sulfiding Specializing in Refinery Process Catalyst Performance Evaluation Heat & Mass Balance Analysis Catalyst Remaining Life Determination Catalyst Deactivation Assessment Catalyst Performance Characterization Refining & Gas Processing & Petrochemical Industries Catalysts / Process Technology - Hydrogen Catalysts / Process Technology – Ammonia Catalyst Process Technology - Methanol Catalysts / process Technology – Petrochemicals Specializing in the Development & Commercialization of New Technology in the Refining & Petrochemical Industries Web Site: www.GBHEnterprises.com
  • 31.
    2.6.3 (Add) Tack weldingis not permitted for the retention of wear rings. Locking devices shall not protrude into the wear allowance or shall remain effective when worn. 2.6.4.1(Add) Design shall be such as to avoid change in running clearances due to uneven gasket compression. 2.6.4.2 (Add) For pumps designed for a pumping temperature of 260°C and higher the clearances shall be declared at both ambient and operating temperatures. 2.7.1.1 (Add) Lip Seals, '0' rings and Mechanical seals shall be dimensionally in accordance with any appropriate International or National Standards. 2.7.1.4 (Add) Seal materials shall be as recommended by the seal supplier unless specified by the purchaser. 2.9.1.7 (Add) The pumps have journal bearings lubricated by cooled water circulating through the pump. The material for the bearings shall be Ferobestos Grade LA. The radial bearing projected area loading shall not exceed 1.3 bar. The surface finish of the metal surface shall be better than 0.4 micrometers Ra 2.9.1.8 (Add) The hydraulic thrust shall be unidirectional under all operating conditions. The residual hydraulic axial thrust on the impeller at the rated duty shall be adjusted to meet the thrust bearing loading limit of 5 bar averaged over the pad area. 2.9.1.10 (Add) The pumps have tilting pad thrust bearings lubricated by cooled water circulating through the pump. The material for the bearings shall be Ferobestos Grade LA. Refinery Process Stream Purification Refinery Process Catalysts Troubleshooting Refinery Process Catalyst Start-Up / Shutdown Activation Reduction In-situ Ex-situ Sulfiding Specializing in Refinery Process Catalyst Performance Evaluation Heat & Mass Balance Analysis Catalyst Remaining Life Determination Catalyst Deactivation Assessment Catalyst Performance Characterization Refining & Gas Processing & Petrochemical Industries Catalysts / Process Technology - Hydrogen Catalysts / Process Technology – Ammonia Catalyst Process Technology - Methanol Catalysts / process Technology – Petrochemicals Specializing in the Development & Commercialization of New Technology in the Refining & Petrochemical Industries Web Site: www.GBHEnterprises.com
  • 32.
    2.9.1.10 (Opt) Thrust collarsshall be replaceable. 2.11.1.1 (Add) Bolting materials for pumping temperatures higher than 260°C or maximum discharge pressure exceeding 10 bar g shall be high temperature bolting, other than carbon steel, to BS 4882 grades B7, B16 or ASTM A193. 2.11.3.1 (Add) Inlet and discharge nozzle attachment shall be according to BS 4570 Part 2. Cases where Note 14 or Note 17 of Table 1 or the concession noted in Clause 4.1.2 is to be invoked shall be declared to the Purchaser at the tender stage and are to be approved before fabrication. Butt welds shall be fully radiographed, other welds shall be surface crack detected. 2.12.2 (Add) Additional nameplate information required is as follows: Material of casing: For large pumps (e.g. greater than 400 kW or 5 tes) major maintenance lift weights (e.g. half casing). 2.12.2 (Add) The direction arrow shall be raised above its surroundings. 3.1.1 (Add) The power rating of the pump driver shall be finally decided by the Purchaser. The motor number shall be indicated on the motor carcase in 10 mm engraving in either plastic or stainless steel material. The motor number shall be allocated at the order stage. 3.1.6 (Repl) The thrust bearing shall be at the bottom of the motor. 3.1.10 (New) Two thermocouples shall be fitted to the top of the motor windings, one for a high alarm water temperature am the other for an extra high alarm water temperature which trips the motor. The water flow past the motor windings shall be upwards under all conditions. Refinery Process Stream Purification Refinery Process Catalysts Troubleshooting Refinery Process Catalyst Start-Up / Shutdown Activation Reduction In-situ Ex-situ Sulfiding Specializing in Refinery Process Catalyst Performance Evaluation Heat & Mass Balance Analysis Catalyst Remaining Life Determination Catalyst Deactivation Assessment Catalyst Performance Characterization Refining & Gas Processing & Petrochemical Industries Catalysts / Process Technology - Hydrogen Catalysts / Process Technology – Ammonia Catalyst Process Technology - Methanol Catalysts / process Technology – Petrochemicals Specializing in the Development & Commercialization of New Technology in the Refining & Petrochemical Industries Web Site: www.GBHEnterprises.com
  • 33.
    An auxiliary impellershall pump the water through the motor. A 20 mesh strainer shall be fitted at the bottom of the motor. 3.4.1.11 (Opt) 2.3.4 applies. 3.4.3.5 (Opt) Piping shall be to I 0104 3.4.4.11 (Add) The heat exchanger shall be the shell and tube type; motor circulating coolant water in the shell and cooling water in the tubes. The heat exchanger thermal design code shall be to Tubular Exchanger Manufacturers' Association(TEMA)Class 'R'. The connections between the heat exchanger and the motor casing shall be flanged to ASA Standards. The heat exchanger shall have flanged vent am drain connections. 4.2.2 (Add) No materials shall be dispatched without the approval of the inspecting engineer. The Purchaser shall be informed without delay when any urgent material fails inspection or is awaiting inspection. 4.2.3 (Add) Inspection methods and assessment of results shall be as agreed with the Inspecting Engineer in accordance with the requirements of the Purchase Order. 4.2.4 (New) Welders not having a current recognized qualification in the relevant procedure shall undergo GBHE qualification. 4.3.1.1 (Opt) Tests to be witnessed will be specified on the data sheet or purchase order. 4.3.1.3 (Opt) All pumps shall be witnessed hydrostatic and performance tested. 4.3.1.3 (Add) All pumps shall have a running test for at least I hour within 5% of rated speed. Refinery Process Stream Purification Refinery Process Catalysts Troubleshooting Refinery Process Catalyst Start-Up / Shutdown Activation Reduction In-situ Ex-situ Sulfiding Specializing in Refinery Process Catalyst Performance Evaluation Heat & Mass Balance Analysis Catalyst Remaining Life Determination Catalyst Deactivation Assessment Catalyst Performance Characterization Refining & Gas Processing & Petrochemical Industries Catalysts / Process Technology - Hydrogen Catalysts / Process Technology – Ammonia Catalyst Process Technology - Methanol Catalysts / process Technology – Petrochemicals Specializing in the Development & Commercialization of New Technology in the Refining & Petrochemical Industries Web Site: www.GBHEnterprises.com
  • 34.
    4.3.2.1 (Mod) Hydrostatic testsshall be carried out on all pressure casings after finish machining and all auxiliary systems including heat exchanger, piping, etc. 4.3.2.1 (Mod) Each pressure casing as defined in Clause 4 and auxiliary equipment shall be hydrostatically tested at ambient temperature in accordance with the ambient test pressure appropriate to the flange rating of the pump discharge flange. Where this is not possible the test pressure shall be calculated as: 1.5P or, for operating temperatures above 350°C 1.5P X S o St Where P So St = = = maximum design pressure of casing allowable design stress at test temperature allowable design stress at maximum operating temperature 4.3.3.1 (Add) Testing in accordance with the procedure given in BS 5316 Class C (ISO 2548) shall be carried out. The tests shall reproduce the operating condition as closely as practicable in respect of fluid and temperature. 4.3.3.2 (Add) Only 85% of the velocity head differential for pumps with different branch sizes shall be allowed when calculating the correction to performance. 4.3.3.6 (Add) A stable curve is required. Each pump shall be guaranteed to meet the requirements on performance as given on the data sheet within the following tolerances: (a) Rise to shut-off: minus 0% plus 20%. Refinery Process Stream Purification Refinery Process Catalysts Troubleshooting Refinery Process Catalyst Start-Up / Shutdown Activation Reduction In-situ Ex-situ Sulfiding Specializing in Refinery Process Catalyst Performance Evaluation Heat & Mass Balance Analysis Catalyst Remaining Life Determination Catalyst Deactivation Assessment Catalyst Performance Characterization Refining & Gas Processing & Petrochemical Industries Catalysts / Process Technology - Hydrogen Catalysts / Process Technology – Ammonia Catalyst Process Technology - Methanol Catalysts / process Technology – Petrochemicals Specializing in the Development & Commercialization of New Technology in the Refining & Petrochemical Industries Web Site: www.GBHEnterprises.com
  • 35.
    If the performanceguarantee is not met the Vendor must carry out with all possible speed such modifications or replacements as are necessary to meet the guarantee. 4.3.3.9 (add) Where any modifications are made to an impeller as a result of testing, reference to the modifications shall be made on the test curve and full details provided in the maintenance manual. 4.3.4.1 (mod) When an NPSH test is specified it shall be in accordance with the procedure of BS 5316 Class C, except that the value of x in Clause 7.1.1.2 shall be taken as zero. The test shall be carried out on each pump-set using the closed loop vacuum system method in the presence of the Purchaser's Inspector. Other methods shall be subject to approval by the Purchaser. 4.4.1.1 (Mod) Stainless steel components shall not be painted. All other components shall be painted externally in accordance with the order specification. 4.4.1.4 (Opt) The rust preventative shall be to BS 1133 Tp 2b such as Shell 'Ensis' Fluid SDC (formerly 256) or Esso 'Rustban' 392 Water Displacing Preservatives. 4.4.1.6 (Opt) Closures shall be waterproof, sealed and remain in place under transport, storage and construction site conditions. 4.4.3 (Add) All exposed non stainless machined surfaces shall be coated with grease to BS 1133 Tp 4a and wrapped with grease resisting paper or wrapped with grease impregnated tape. 4.4.5 (Add) and Purchase Order Number. 4.4.6 Delete Refinery Process Stream Purification Refinery Process Catalysts Troubleshooting Refinery Process Catalyst Start-Up / Shutdown Activation Reduction In-situ Ex-situ Sulfiding Specializing in Refinery Process Catalyst Performance Evaluation Heat & Mass Balance Analysis Catalyst Remaining Life Determination Catalyst Deactivation Assessment Catalyst Performance Characterization Refining & Gas Processing & Petrochemical Industries Catalysts / Process Technology - Hydrogen Catalysts / Process Technology – Ammonia Catalyst Process Technology - Methanol Catalysts / process Technology – Petrochemicals Specializing in the Development & Commercialization of New Technology in the Refining & Petrochemical Industries Web Site: www.GBHEnterprises.com
  • 36.
    APPENDIX C: ANNEX TOAPI 610, 6th EDITION 1981: HORIZONTAL BACK PULL-OUT PUMPS FOR BOILER WATER CIRCULATION DUTY API Specification 610, 6th Edition 1981 shall apply unless amended by this Engineering Department Guide. The clause numbers indicate the relevant clause of API 610. 'Add' under the clause number indicates that an addition requirement is specified. 'Mod' indicates an alteration to the API requirement. 'Repl' indicates the API clause is to be replaced by the specified clause which will refer to the same topic. 'Opt' indicates which option offered in API 610 is selected. 'New' indicates the subject of the clause is not covered by API and the clauses are sequentially numbered following the highest clause number used in API. Clause number: 1.5 (Add) GBHE specification ELA Bearing Arrangements shall form part of this specification. 1.5.1 (Add) GBHE Specifications: PI 0104 - Auxiliary Piping for Machines other than for Main Turbines and Compressors GBHE-EDS-MAC-2102- Limiting Noise Levels of Manufactured Items of Equipment 2.1.1 (Repl) Pumps shall be fitted with impellers not exceeding 95% of the maximum impeller diameter for the casing of the design duty point. The minimum diameter of the impeller for the design duty point shall be greater than 105% of the minimum diameter of the casing. Refinery Process Stream Purification Refinery Process Catalysts Troubleshooting Refinery Process Catalyst Start-Up / Shutdown Activation Reduction In-situ Ex-situ Sulfiding Specializing in Refinery Process Catalyst Performance Evaluation Heat & Mass Balance Analysis Catalyst Remaining Life Determination Catalyst Deactivation Assessment Catalyst Performance Characterization Refining & Gas Processing & Petrochemical Industries Catalysts / Process Technology - Hydrogen Catalysts / Process Technology – Ammonia Catalyst Process Technology - Methanol Catalysts / process Technology – Petrochemicals Specializing in the Development & Commercialization of New Technology in the Refining & Petrochemical Industries Web Site: www.GBHEnterprises.com
  • 37.
    2.1.4 (Add) The (NPSH)Rshall be adequate to ensure that cavitation does not affect long term satisfactory operation at any flow between the minimum flow specified by the Vendor and the maximum specified by Purchaser. 2.1.7 (Repl) A stable curve is required, the shape of the head/flow curve at all flows greater than the Vendor's declared minimum flow shall be such that an increase in flow by an amount equivalent to 1% of the rated flow results in a fall in head by an amount not less than 0.1% of the rated head and the head rise to shut off shall be at least 25% rated head. 2.1.9 (Repl) The noise level emitted by the complete pump-set shall be in accordance with GBHEI Specification GBHE-EDS-MAC2102. 2.1.9 (Add) The Vendor shall include in his tender for any special measures necessary to meet this requirement when the pump is driven by a standard T.E.F.C electric motor (or other type of driver as may be specified). 2.1.9 (Repl) The Vendor may be required to provide actual noise measurements on similar pumps in support of his proposals. 2.1.21 (New) The centrifugal pumps require to be designed for continuous operation at rated duty of 8000 hours/year. 2.2.1 (Repl) The pump casings shall be radially split and have top inlet/ top delivery flanged connections. 2.2.2 (Mod) A specific corrosion allowance is not normally required but pump materials shall be such as not to suffer (a) corrosion of more than 0.1 mm/year generally or (b) visible corrosion or erosion effects locally. 2.2.2 (Mod) As an alternative to ASME VIII Div 1 design may be to BS 5500 where appropriate. In this case approval is required from the Purchaser where BS 5500 is not applicable. Empirical designs may be acceptable where these are based on the maximum calculated stress being not greater than 25% of the Ultimate Tensile Stress but the Purchaser's approval is required in all cases. Refinery Process Stream Purification Refinery Process Catalysts Troubleshooting Refinery Process Catalyst Start-Up / Shutdown Activation Reduction In-situ Ex-situ Sulfiding Specializing in Refinery Process Catalyst Performance Evaluation Heat & Mass Balance Analysis Catalyst Remaining Life Determination Catalyst Deactivation Assessment Catalyst Performance Characterization Refining & Gas Processing & Petrochemical Industries Catalysts / Process Technology - Hydrogen Catalysts / Process Technology – Ammonia Catalyst Process Technology - Methanol Catalysts / process Technology – Petrochemicals Specializing in the Development & Commercialization of New Technology in the Refining & Petrochemical Industries Web Site: www.GBHEnterprises.com
  • 38.
    2.2.2 (Add) Fabrication ofcasings from steel castings shall be in accordance with BS 4570 part 2. Fabricated casings shall be stress relieved. 2.2.2 (Add) Radiography is required of those welded connections that can be radiographed, other connections shall be surface crack detected and ultrasonically checked. The standard of radiography and the acceptable defects shall be agreed with the inspector in advance (Ref BS 5500 : 1982 Clauses 5.6.4, 5.6.6 and 5.7 and ASME Code Section 8 Div 1 Appendix IV). 2.2.3 (Add) The heat exchanger shell on mech seal installations shall have the same design pressure as the pump casing. 2.2.5 (Mod) Suitable means for lifting (e.g. lifting lugs) shall be provided, positioned above the centre of mass for components with a mass greater than 30 kg or for components of less mass where maintenance is facilitated by such provision. Tapped holes for screwed eyebolts shall be avoided wherever possible and no detachable eyebolts shall be supplied under any circumstances. Where tapped holes for eyebolts cannot be avoided permanent legible identification of the thread shall be provided adjacent to the hole and the same information shall be provided on General Arrangement and/or Sectional drawings. 2.2.8 (Add) The pumps shall be the single stage top inlet/top delivery horizontal centrifugal back pull-out type, direct coupled to the driver and mounted on a rigid but free combination baseplate. 2.2.10.2 (Add) and to enable the hole to be re-tapped to the next larger standard size. All screw threads are preferred to be of the metric form to BS 3643. The class of fit shall be 6 g (external) and 6H (internal) unless otherwise stated on the manufacturer's drawings. 2.2.10.3 (Add) Fastenings shall be in materials which have a low tendency to gall or seize with the mating material. Refinery Process Stream Purification Refinery Process Catalysts Troubleshooting Refinery Process Catalyst Start-Up / Shutdown Activation Reduction In-situ Ex-situ Sulfiding Specializing in Refinery Process Catalyst Performance Evaluation Heat & Mass Balance Analysis Catalyst Remaining Life Determination Catalyst Deactivation Assessment Catalyst Performance Characterization Refining & Gas Processing & Petrochemical Industries Catalysts / Process Technology - Hydrogen Catalysts / Process Technology – Ammonia Catalyst Process Technology - Methanol Catalysts / process Technology – Petrochemicals Specializing in the Development & Commercialization of New Technology in the Refining & Petrochemical Industries Web Site: www.GBHEnterprises.com
  • 39.
    2.3.3 (Repl) A drainconnection shall be provided on the motor casing to completely empty the pump. Pressure gauge connections shall not be made in the pump casing. 2.3.4 (add) Fluid containing threaded connections to machines, including plugs, shall not be used except with the approval of the Purchaser. Where non flanged demountable connections are essential, and have been agreed, they shall be socket welded union connections with a replaceable joint ring. Where welding or a studded connection is impractical, the connection shall comprise a short piece of pipe flanged or with welded union connection at the outer end and carrying a shoulder and a parallel thread at the inner end. The shoulder to be sealed to the casing, which shall be spotfaced, with replaceable gasket or trapped '0' ring. 2.3.6.2 (add) Flange sealing surfaces shall be machined by a tool rotating about the axis of the branch, the final cut being in the form of a single spiral groove. The surface shall be as follows: Ra (micron) Tool Radius Min Max mm Class 150 flange Class 300 flange & above 6.3 3.2 12.5 6.3 Tool Feed mm 1.6 0.8 0.8 0.3 Surface texture is defined in relation to roughness comparison specimens in accordance with BS 2634 Part 1. 2.4.2 (Add) The modulus of elasticity shall be adjusted for the operating temperature condition. 2.4.6 (Opt) Heavy duty baseplate shall be supplied. Refinery Process Stream Purification Refinery Process Catalysts Troubleshooting Refinery Process Catalyst Start-Up / Shutdown Activation Reduction In-situ Ex-situ Sulfiding Specializing in Refinery Process Catalyst Performance Evaluation Heat & Mass Balance Analysis Catalyst Remaining Life Determination Catalyst Deactivation Assessment Catalyst Performance Characterization Refining & Gas Processing & Petrochemical Industries Catalysts / Process Technology - Hydrogen Catalysts / Process Technology – Ammonia Catalyst Process Technology - Methanol Catalysts / process Technology – Petrochemicals Specializing in the Development & Commercialization of New Technology in the Refining & Petrochemical Industries Web Site: www.GBHEnterprises.com
  • 40.
    2.4.7 (Opt) Calculation ortest data shall be provided. 2.4.8 (New) Rigid base-plates that are not bolted down shall be designed to maintain alignment despite losing contact with the ground or carrying the ground reaction of the loads. 2.5.5 (Add) Shafts shall be properly finished at the bearing surfaces and adequately radiused at changes in diameter, corners of keyways, etc. Vendor shall declare radius less than 5% of the local shaft diameter. 2.5.6 (Add) Adequate provisions shall be made for sleeve removal. 2.5.6 (Add) The sleeve surface in contact with a moving seal component, or over which such a component has to pass during assembly, shall have a surface finish of 0.2 to 0.4 micrometers Ra. 2.5.8 Shaft sleeves shall be provided for all pumps. 2.5.11 (Mod) The diameter of the shaft sleeve in contact with mechanical seals should be a preferred metric diameter from the range: 24, 28, 33, 38, 43, 45, 50, 55, 60, 65, 70, 80, 90, 100, 1l0, 120, 130, 140, 150, 160, 180, 200. 2.5.15 (New) Where impellers are fitted on a taper the taper slope shall be 7/24 to BS 1660. Non standard diameters are acceptable. 2.5.17 (New) Joints between impeller and shaft sleeve and impeller and nut shall be sealed by a gasket, trapped to prevent extrusion, or by '0' rings to avoid corrosion or the build-up of corrosion or decomposition products which might complicate dismantling. The material used for such gaskets or '0' - rings shall be suitable for the operating temperature and compatible with the pumped liquid. 2.5.18 (New) Air circulation impellers and liquid thrower rings shall not rely on interference fits for location and drive when made from material different from the shaft. Refinery Process Stream Purification Refinery Process Catalysts Troubleshooting Refinery Process Catalyst Start-Up / Shutdown Activation Reduction In-situ Ex-situ Sulfiding Specializing in Refinery Process Catalyst Performance Evaluation Heat & Mass Balance Analysis Catalyst Remaining Life Determination Catalyst Deactivation Assessment Catalyst Performance Characterization Refining & Gas Processing & Petrochemical Industries Catalysts / Process Technology - Hydrogen Catalysts / Process Technology – Ammonia Catalyst Process Technology - Methanol Catalysts / process Technology – Petrochemicals Specializing in the Development & Commercialization of New Technology in the Refining & Petrochemical Industries Web Site: www.GBHEnterprises.com
  • 41.
    2.6.1 Impeller wear ringsshall not be provided. Casing wear rings shall be provided. The impeller at the eye ring shall have at least 5 mm wear allowance and is to initially permit the use of standard casing wear rings. The Vendor shall state whether casing wear rings with reduced bores can be used when the impeller eye ring is remachined. 2.6.3 (Add) Tack welding is not permitted for the retention of wear rings. Locking devices shall not protrude into the wear allowance or shall remain effective when worn. 2.6.4.1 (Add) Design shall be such as to avoid change in running clearances due to uneven gasket compression. 2.6.4.2 (Add) For pumps designed for a pumping temperature of 260·C and higher the clearances shall be declared at both ambient and operating temperatures. 2.7.1.1 (Add) Lip Seals, '0' rings and Mechanical seals shall be dimensionally in accordance with any appropriate International or National Standards. 2.7.1.4 (Add) Seal materials shall be as recommended by the seal supplier unless specified by the purchaser. 2.7.1.12 (Add) When the quench is continuous the throttle bush shall be replaced by a lip seal when the lubricating properties of the quench liquid permit. 2.7.1.12 (Add) The clearance shall be 3/1000 of diameter. 2.7.1.14 (Add) When a significant proportion of any liquid entering the space may flash into vapor, the space shall be generously sized to facilitate disengagement of liquid from vapor and the vent shall be not less than 25 mm diameter. Plugs shall be provided for unused drain connections. 2.7.1.18 (New) The seal makers requirements for installation details shall be complied with. Refinery Process Stream Purification Refinery Process Catalysts Troubleshooting Refinery Process Catalyst Start-Up / Shutdown Activation Reduction In-situ Ex-situ Sulfiding Specializing in Refinery Process Catalyst Performance Evaluation Heat & Mass Balance Analysis Catalyst Remaining Life Determination Catalyst Deactivation Assessment Catalyst Performance Characterization Refining & Gas Processing & Petrochemical Industries Catalysts / Process Technology - Hydrogen Catalysts / Process Technology – Ammonia Catalyst Process Technology - Methanol Catalysts / process Technology – Petrochemicals Specializing in the Development & Commercialization of New Technology in the Refining & Petrochemical Industries Web Site: www.GBHEnterprises.com
  • 42.
    2.7.2.2 (Mod) Packing sizeshould be one of the standard metric sizes of 6, 8, 10, 12.5 and 15 mm square section, but shall not exceed 15% of the shaft sleeve diameter. 2.7.2.2 (Mod) Where soft packing is provided there shall be a close clearance removable neck bush or junk ring at the bottom of the stuffing box. 2.7.2.4 (Add) Gland components shall be positively retained in position. 2.7.2.4 (Add) Studs and lantern ring shall be made of corrosion resistant material similar to that of impeller and shaft sleeve. 2.8.2.1 (Opt) For stiff shaft pumps operating at speeds over 50 rps the whole rotor shall be dynamically balanced. The maximum total residual out of balance shall be 1000/N gm mm/kg of rotor mass, (G6.3 to BS 5265), where N is speed in rev/sec. 2.9.1.1 (add) Type and arrangement of bearing and lubrication shall be as specified in GBHE Specification ElA. 2.10.5 (Delete) Oil ring submergence (superseded by ElA) 2.11.1.1 (Add) Bolting materials for pumping temperatures higher than 260°C or maximum discharge pressure exceeding 10 bar g shall be high temperature bolting, other than carbon steel, to BS 4882 grades B7, B16 or ASTM A193. 2.11.3.1 (Add) Inlet and discharge nozzle attachment shall be according to BS 4570 Part 2. Cases where Note 14 or Note 17 of Table 1 or the concession noted in clause 4.1.2 is to be invoked shall be declared to the purchaser at the tender stage and are to be approved before fabrication. Butt welds shall be fully radiographed, other welds shall be surface crack detected. 2.12.2 (Add) Additional nameplate information required is as follows: Material of casing. For large pumps (eg greater than 400 kW or 5 Tes) major maintenance lift weights, (eg half casing). Refinery Process Stream Purification Refinery Process Catalysts Troubleshooting Refinery Process Catalyst Start-Up / Shutdown Activation Reduction In-situ Ex-situ Sulfiding Specializing in Refinery Process Catalyst Performance Evaluation Heat & Mass Balance Analysis Catalyst Remaining Life Determination Catalyst Deactivation Assessment Catalyst Performance Characterization Refining & Gas Processing & Petrochemical Industries Catalysts / Process Technology - Hydrogen Catalysts / Process Technology – Ammonia Catalyst Process Technology - Methanol Catalysts / process Technology – Petrochemicals Specializing in the Development & Commercialization of New Technology in the Refining & Petrochemical Industries Web Site: www.GBHEnterprises.com
  • 43.
    2.12.2 (Add) The directionarrow shall be raised above its surroundings. 3.1.1 (Add) The power rating of the pump driver shall be finally decided by the purchaser. 3.1.8 (Mod) Turbines shall comply with GBHE-EDG.MAC.1166 3.2.2 (Add) Axial resonance of steel membrane spacer couplings shall be avoided. 3.2.4 (Mod) Hubs with taper locking inserts and drive key shall be used for all types of coupling. 3.2.5 (Add) Coupling and other drive components shall be rated for 100,000 hours life expectancy unless specifically stated otherwise. 3.2.7 (Opt) Couplings running above 50 rps shall be dynamically balanced. (06.3 to BS 5265). 3.2.12 (Add) The pump maker shall fit the driver half coupling and prove its face and outside diameter run true. 3.2.13 (Repl) Guards shall: (a) Be bolted in position. (b) Shall conform to BS 5304. (c) Not be made of slit expanded metal mesh. (d) Withstand a force of 100 kg without deforming to within 12 mm of moving parts. (e) Be removable without dismantling other parts. (f) Not be made of aluminium. Refinery Process Stream Purification Refinery Process Catalysts Troubleshooting Refinery Process Catalyst Start-Up / Shutdown Activation Reduction In-situ Ex-situ Sulfiding Specializing in Refinery Process Catalyst Performance Evaluation Heat & Mass Balance Analysis Catalyst Remaining Life Determination Catalyst Deactivation Assessment Catalyst Performance Characterization Refining & Gas Processing & Petrochemical Industries Catalysts / Process Technology - Hydrogen Catalysts / Process Technology – Ammonia Catalyst Process Technology - Methanol Catalysts / process Technology – Petrochemicals Specializing in the Development & Commercialization of New Technology in the Refining & Petrochemical Industries Web Site: www.GBHEnterprises.com
  • 44.
    3.2.14 (New) For spacertype couplings the design shall be such that in the event of a coupling flexible element failure the spacer is prevented from escaping. If axial movement of a coupling hub on the shaft would permit escape of the spacer such axial movement shall be positively prevented. 3.2.15 (New) Means shall be provided for fixing any loose non-removable parts to allow for running the driver uncoupled. 3.3.1.1 (Add) Holding down bolts shall be outside the drained area. 3.3.1.7 (Opt) Baseplates shall be sufficiently stiff to maintain alignment without the use of grout. Baseplates intended to be bolted down may be designed to be adequate in the bolted down condition if their adequacy has been demonstrated. 3.3.1.8 (Mod) Heavy duty baseplates shall not require grouting. 3.3.1.11 (Mod) Vertical leveling screws shall be placed close to holding down bolts. 3.3.1.14 (New) All pumps and drivers shall be fully assembled and aligned, within 50 micrometers total indicator reading in accordance with the cold alignment diagram, on their baseplate at the vendor's works. The baseplate shall be left free standing for this. Motor dowelling may be left until site installation. 3.3.1.15 (new) Support areas shall be parallel within 0.05 mm when the baseplate is in an unbolted condition. 3.4.1.1 (Opt) Cooling water and recirculating piping systems including all accessories, other than pressure or temperature indicators, shall be furnished by the Vendor fully assembled and installed on the pump. 3.4.1.11 (Opt) 2.3.4 applies. 3.4.1.12 (Repl) Pressure gauges, thermometers and their fittings will be supplied by the Purchaser to suit a t BSP parallel female connection. Refinery Process Stream Purification Refinery Process Catalysts Troubleshooting Refinery Process Catalyst Start-Up / Shutdown Activation Reduction In-situ Ex-situ Sulfiding Specializing in Refinery Process Catalyst Performance Evaluation Heat & Mass Balance Analysis Catalyst Remaining Life Determination Catalyst Deactivation Assessment Catalyst Performance Characterization Refining & Gas Processing & Petrochemical Industries Catalysts / Process Technology - Hydrogen Catalysts / Process Technology – Ammonia Catalyst Process Technology - Methanol Catalysts / process Technology – Petrochemicals Specializing in the Development & Commercialization of New Technology in the Refining & Petrochemical Industries Web Site: www.GBHEnterprises.com
  • 45.
    3.4.3.5 (Opt) Piping shallbe to 0104. 4.2.2 (Opt) No materials shall be dispatched without the approval of the inspecting engineer. The Purchaser shall be informed without delay when any urgent material fails inspection or is awaiting inspection. 4.2.3 (Add) Inspection methods and assessment of results shall be as agreed with the Inspecting Engineer in accordance with the requirements of the Purchase Order. 4.2.4 (New) Welders not having a current recognized qualification in the relevant procedure shall undergo ICI qualification. 4.3.1.1(Opt) Tests to be witnessed will be specified on the data sheet or purchase order. 4.3.1.3 (Opt) All pumps shall be witnessed hydrostatic and performance tested. 4.3.1.3 (Add) All pumps shall have a running test for at least 1 hour within 5% of rated speed. 4.3.2.1 (Mod) Hydrostatic tests shall be carried out on all pressure casings after finish machining and all auxiliary systems including heat exchanger, cooling jackets, piping, etc. 4.3.2.1 (Mod) Each pressure casing as defined in Clause 4 and auxiliary equipment shall be hydrostatically tested at ambient temperature in accordance with the ambient test pressure appropriate to the flange rating of the pump discharge flange. Where this is not possible the test pressure shall be calculated as: 1.5P or, for operating temperatures above 350°C 1.5P x So St Refinery Process Stream Purification Refinery Process Catalysts Troubleshooting Refinery Process Catalyst Start-Up / Shutdown Activation Reduction In-situ Ex-situ Sulfiding Specializing in Refinery Process Catalyst Performance Evaluation Heat & Mass Balance Analysis Catalyst Remaining Life Determination Catalyst Deactivation Assessment Catalyst Performance Characterization Refining & Gas Processing & Petrochemical Industries Catalysts / Process Technology - Hydrogen Catalysts / Process Technology – Ammonia Catalyst Process Technology - Methanol Catalysts / process Technology – Petrochemicals Specializing in the Development & Commercialization of New Technology in the Refining & Petrochemical Industries Web Site: www.GBHEnterprises.com
  • 46.
    where: P So St = = = maximum design pressureof casing allowable design stress at test temperature allowable design stress at maximum operating temperature 4.3.3.1 (Add) Testing in accordance with the procedure given in BS 5316 Class C (ISO 2548) shall be carried out. The tests shall reproduce the operating condition as closely as practicable in respect of fluid and temperature. 4.3.3.2 (Add) Only 85% of the velocity head differential for pumps with different branch sizes shall be allowed when calculating the correction to performance. 4.3.3.4 (Add) Where the pump is to be driven either by a non-standard motor or a motor above 150 kW, or by other than electric motor the actual driver shall be used for shop tests. 4.3.3.6 (Mod) A stable curve is required. Each pump shall be guaranteed to meet the requirements on performance as given on the data sheet within the following tolerances: (a) Differential total head: minus 0% plus 5% (b) Rise to shut-off: minus 0% plus 20% (c) NPSH: plus 0% (d) Efficiency: minus 2t points If the performance guarantee is not met the Vendor must carry out with all possible speed such modifications or replacements as are necessary to meet the guarantee. Refinery Process Stream Purification Refinery Process Catalysts Troubleshooting Refinery Process Catalyst Start-Up / Shutdown Activation Reduction In-situ Ex-situ Sulfiding Specializing in Refinery Process Catalyst Performance Evaluation Heat & Mass Balance Analysis Catalyst Remaining Life Determination Catalyst Deactivation Assessment Catalyst Performance Characterization Refining & Gas Processing & Petrochemical Industries Catalysts / Process Technology - Hydrogen Catalysts / Process Technology – Ammonia Catalyst Process Technology - Methanol Catalysts / process Technology – Petrochemicals Specializing in the Development & Commercialization of New Technology in the Refining & Petrochemical Industries Web Site: www.GBHEnterprises.com
  • 47.
    4.3.3.9 (Add) Where anymodifications are made to an impeller as a result of testing, reference to the modifications shall be made on the test curve and full details provided in the maintenance manual. 4.3.4.1 (Mod) When an NPSH test is specified it shall be in accordance with the procedure of BS 5316 Class C, except that the value of x in Clause 7.1.1.2 shall be taken as zero. The test shall be carried out on each pump-set using the closed loop vacuum system method in the presence of the Purchaser's Inspector. Other methods shall be subject to approval by the Purchaser. 4.4.1.1 (Mod) Stainless steel components shall not be painted. All other components shall be painted externally in accordance with the order specification. 4.4.1.4 (Opt) The rust preventative shall be to BS 1133 Tp 2b such as Shell 'Ensis' Fluid SDC (formerly 256) or Esso 'Rustban' 392 Water Displacing Preservatives. 4.4.1.6 (Opt) Closures shall be waterproof, sealed and remain in place under transport, storage and construction site conditions. 4.4.3 (Add) All exposed non stainless machined surfaces shall be coated with grease to BS 1133 Tp 4a and wrapped with grease resisting paper or wrapped with grease impregnated tape. Moisture and dirt shall be excluded from seals and bearings by grease impregnated tape wrapping after removal of scale and rust by wire brushing. 4.4.5 (Add) and Purchase Order Number. 4.4.6 Delete Refinery Process Stream Purification Refinery Process Catalysts Troubleshooting Refinery Process Catalyst Start-Up / Shutdown Activation Reduction In-situ Ex-situ Sulfiding Specializing in Refinery Process Catalyst Performance Evaluation Heat & Mass Balance Analysis Catalyst Remaining Life Determination Catalyst Deactivation Assessment Catalyst Performance Characterization Refining & Gas Processing & Petrochemical Industries Catalysts / Process Technology - Hydrogen Catalysts / Process Technology – Ammonia Catalyst Process Technology - Methanol Catalysts / process Technology – Petrochemicals Specializing in the Development & Commercialization of New Technology in the Refining & Petrochemical Industries Web Site: www.GBHEnterprises.com
  • 48.
    4.4.7 (New) Where rubbercomponents are in close proximity to non stainless machined surfaces a special grease to BS 1133 Tp 5b shall be used for metal protection and this shall be covered by grease resisting paper. BIBLIOGRAPHY [I] CHIVERS, T C: Cavitation in Centrifugal Pumps. Proc. I Mech E, 1969 - 70, Vol 184, Pt I, No 2 [2] FLORJANCIC, D: Influence of Water Temperature on the Suction Capacity of Centrifugal Pumps. Sulzer Tech Review, 1971, pp 25 - 34. [3] FLORJANCIC, D: Discussion concerning Advanced Class Boiler Feed Pumps, September 1970, London. The Institution of Mechanical Engineers, Proceedings 1969/70, Vol 184, Part 3N. [4] STEPANOFF, A J: Cavitation Properties of Liquids, Journal of Engineering for Power, April 1964. [5] ENGINEERING EQUIPMENT USERS ASSOCIATION 'Electrically driven glandless pumps', Handbook No 26 1968 [6] W.M. WEPFER, AND E.J. CATTABIANI, 'Water-lubricated bearing development' ASME Paper No 54-A-121, 1954 [7] O. HAGEN: 'Short endurance fatigue of supported pressurized thin shells', J Basic Engineering, Trans Am Soc Mech Engrs 1967 89 (Series D No 3) 480 [8] O. HAGEN: 'Back-up rings' US Patent No 3 254 248 [9] LANDLESS PUMPS FOR POWER Pl.ANT, I Mech E Conference, April 1970, comprising following papers: Refinery Process Stream Purification Refinery Process Catalysts Troubleshooting Refinery Process Catalyst Start-Up / Shutdown Activation Reduction In-situ Ex-situ Sulfiding Specializing in Refinery Process Catalyst Performance Evaluation Heat & Mass Balance Analysis Catalyst Remaining Life Determination Catalyst Deactivation Assessment Catalyst Performance Characterization Refining & Gas Processing & Petrochemical Industries Catalysts / Process Technology - Hydrogen Catalysts / Process Technology – Ammonia Catalyst Process Technology - Methanol Catalysts / process Technology – Petrochemicals Specializing in the Development & Commercialization of New Technology in the Refining & Petrochemical Industries Web Site: www.GBHEnterprises.com
  • 49.
    PAPER 1 Glandless Pumpsin CEGB Power Stations B Barker and R H Blackmore This paper describes the reasons for the use of glandless pump motor units in CEGB power stations Applications are discussed in detail. A section is included on development and testing. Operating experiences are examined. PAPER 4 Glandless Pumps for Controlled Circulation Boilers E Smith Boiler types are defined leading to the boiler design influence on pump duties and how the pump(s) fit into the boiler system. Some operating problems and their solutions are discussed. PAPER 5 Glandless Boiler Circulating Pumps R Weldon and R Kellett This paper outlines the design and development of the 750 bhp prototype glandless boiler circulating pu~ for Kingsnorth Power Station. Suction conditions of 2650 lb/in (gauge) and 650°F demanded special techniques for the maintenance of safe motor winding temperature levels under all types of operation. Constructional details of the high-pressure casings are discussed. Comprehensive prototype tests were carried out to prove the principal design features. Particulars of the test rigs used and the results obtained from them are given. PAPER 8 Boiler Circulating Canned Motor Pumps H M Morin, A C Gilmer and J P Bredin This paper presents the technical aspects of the pump constructed by Societe Rateau for the first French 600 MW controlled circulation boiler. The authors give the reasons for their design, and present alternative solutions used on other machines. The paper also describes the pump isolating valves. The test loop on which the prototype pump has been tested at full power and temperature is discussed and the main results presented. Refinery Process Stream Purification Refinery Process Catalysts Troubleshooting Refinery Process Catalyst Start-Up / Shutdown Activation Reduction In-situ Ex-situ Sulfiding Specializing in Refinery Process Catalyst Performance Evaluation Heat & Mass Balance Analysis Catalyst Remaining Life Determination Catalyst Deactivation Assessment Catalyst Performance Characterization Refining & Gas Processing & Petrochemical Industries Catalysts / Process Technology - Hydrogen Catalysts / Process Technology – Ammonia Catalyst Process Technology - Methanol Catalysts / process Technology – Petrochemicals Specializing in the Development & Commercialization of New Technology in the Refining & Petrochemical Industries Web Site: www.GBHEnterprises.com
  • 50.
    PAPER 11 The Performanceof Glandless Pumps in Nuclear Power Reactors R C Worster and V Ivanoff The two types of motors used in large glandless pumps and their relative merits as circulators in the primary circuits of water-cooled nuclear power reactors are discussed. The paper then reviews over 40 pump years of operational experience with nine glandless pumps of the wet-stator type in the primary circuits of the Agesta (Stockholm) and the SGHWR (Winfrith) reactors. The problems of wind milling owing to flow through an idle pump are discussed with test results. [10] A REVIEW OF THE GLANDLESS PUMP AND ITS APPLICATION IN NUCLEAR AND FOSSIL FUELED POWER STATIONS Newbould, F R Proc Seventeenth Congress of the International Association for Hydraulic Research, Hydraulic Engineering for Improved Water Management (BadenBaden) Aug 1977, Vol 5 - IAHR, 197, Paper D2, pp 11-18 Evolution of the glandless wet-stator motor driven pump is reviewed in relation to growth of electricity generation plant in Europe and the USA. The machine and selected aspects of its design and application to primary coolant pumping duties in fossil and nuclear power stations are discussed. Refinery Process Stream Purification Refinery Process Catalysts Troubleshooting Refinery Process Catalyst Start-Up / Shutdown Activation Reduction In-situ Ex-situ Sulfiding Specializing in Refinery Process Catalyst Performance Evaluation Heat & Mass Balance Analysis Catalyst Remaining Life Determination Catalyst Deactivation Assessment Catalyst Performance Characterization Refining & Gas Processing & Petrochemical Industries Catalysts / Process Technology - Hydrogen Catalysts / Process Technology – Ammonia Catalyst Process Technology - Methanol Catalysts / process Technology – Petrochemicals Specializing in the Development & Commercialization of New Technology in the Refining & Petrochemical Industries Web Site: www.GBHEnterprises.com
  • 51.
    DOCUMENTS REFERRED TOIN THIS ENGINEERING DESIGN GUIDE This Engineering Design Guide makes reference to the following documents: AMERICAN PIPING INSTITUTE API 610 Centrifugal Pumps for General Refinery Service (referred to in Appendices B and C). AMERICAN SOCIETY OF TESTING AND MATERIALS ASTM A 193 Alloy-steel and Stainless Steel Boiling Materials for High temperature Service (referred to in Appendix B Clause 2.11.1.1 and Appendix C Clause 2.11.1.1). AMERICAN SOCIETY OF MECHANICAL ENGINEERS ASME VIII Boiler and Pressure Vessel Code Division 1 Pressure Vessels (referred to in Appendix B Clause 2.2.2 and Appendix C Clause 2.2.2). TUBULAR EXCHANGER MANUFACTURERS' ASSOCIATION (TEMA) Standards of Tubular Exchanger Manufacturers' Association (referred to in Appendix B, Clause 3.4.4.11). BRITISH STANDARDS BS 970 Specification for Wrought Steels for Mechanical and Allied Engineering Purposes (referred to in Clause 5.3) BS 1133 Packaging Code (referred to in Appendix B Clauses 4.4.1.4 and 4.4.3, Appendix C Clauses 4.4.1.3, 4.4.3 and 4.4.7). BS 1660 Machine Tapers, Reduction Sleeves and Extension Sockets (referred to in Appendix C Clause 2.5.15). Refinery Process Stream Purification Refinery Process Catalysts Troubleshooting Refinery Process Catalyst Start-Up / Shutdown Activation Reduction In-situ Ex-situ Sulfiding Specializing in Refinery Process Catalyst Performance Evaluation Heat & Mass Balance Analysis Catalyst Remaining Life Determination Catalyst Deactivation Assessment Catalyst Performance Characterization Refining & Gas Processing & Petrochemical Industries Catalysts / Process Technology - Hydrogen Catalysts / Process Technology – Ammonia Catalyst Process Technology - Methanol Catalysts / process Technology – Petrochemicals Specializing in the Development & Commercialization of New Technology in the Refining & Petrochemical Industries Web Site: www.GBHEnterprises.com
  • 52.
    BS 2634 Specification forRoughness Comparison Specimens Part 1 Turned, Ground, Bored, Milled, Shaped and Planed (referred to in Appendix B Clause 2.3.6.2 and Appendix C Clause 2.3.6.2). BS 3643 ISO Metric Screw Threads (referred to in Appendix B Clause 2.2·10.2 and Appendix C Clause 2.2.10.2). BS 4570 Fusion Welding of Steel Castings. Part 2 Fabrication Welding (referred to in Appendix B Clauses 2.2.2 and 2.11.3.1, Appendix C Clauses 2.2.2 and 2.11.3.1). BS 4882 Bolting for Flanges and Pressure Containing Purposes (referred to in Appendix C Clause 2.11.1.1). (Also in Appendix B, Clause 2.11.1.1). BS 5265 Mechanical Balancing of Rotating Bodies (referred to in Appendix C Clauses 2.8.2.1 and 3.2.7). BS 5304 Code of Practice for Safeguarding of Machinery (referred to in Appendix C Clause 3.2.13). BS 5316 (ISO 2548) Acceptance Tests for Centrifugal, Mixed Flow and Axial Pumps (referred to in Appendix B Clauses 4.3.3.1 and 4.3.4.1, Appendix C Clauses 4.3.3.1 and 4.3.4.1). BS 5500 Unfired Fusion Welded Pressure Vessels (referred to in Appendix B Clause 2.2.2 and Appendix C Clause 2.2.2). ENGINEERING SPECIFICATIONS GBHE-EDS.MAC-2102 Limiting Noise Levels of Manufactured Items of Equipment (referred to in Appendix B Clauses 1.5.1 and 2.1.9, Appendix C Clauses 1.5.1 and 2.1.9). Refinery Process Stream Purification Refinery Process Catalysts Troubleshooting Refinery Process Catalyst Start-Up / Shutdown Activation Reduction In-situ Ex-situ Sulfiding Specializing in Refinery Process Catalyst Performance Evaluation Heat & Mass Balance Analysis Catalyst Remaining Life Determination Catalyst Deactivation Assessment Catalyst Performance Characterization Refining & Gas Processing & Petrochemical Industries Catalysts / Process Technology - Hydrogen Catalysts / Process Technology – Ammonia Catalyst Process Technology - Methanol Catalysts / process Technology – Petrochemicals Specializing in the Development & Commercialization of New Technology in the Refining & Petrochemical Industries Web Site: www.GBHEnterprises.com
  • 53.
    ENGINEERING DESIGN GUIDES GBHE-EDG-MAC-1014 Integrationof Special Purpose Centrifugal Pumps into a Process (referred to in Clause 4). GBHE-EDG.MAC.1166 Steam Turbines * (referred to in Appendix C Clause 3.1.8) GBHE ENGINEERING PURCHASE SPECIFICATIONS EIA Bearing Arrangements for Small and Medium Sized Machines (referred to in Appendix C Clauses 1.5, 2.9.1.1 and 2.10.5). 0104 Auxiliary Piping for Machines other than Main Turbines and Compressors (referred to in Appendix B Clauses 1.5.1 and 3.4.3.5, Appendix C Clauses 1.5.1 and 3.4.3.5). Refinery Process Stream Purification Refinery Process Catalysts Troubleshooting Refinery Process Catalyst Start-Up / Shutdown Activation Reduction In-situ Ex-situ Sulfiding Specializing in Refinery Process Catalyst Performance Evaluation Heat & Mass Balance Analysis Catalyst Remaining Life Determination Catalyst Deactivation Assessment Catalyst Performance Characterization Refining & Gas Processing & Petrochemical Industries Catalysts / Process Technology - Hydrogen Catalysts / Process Technology – Ammonia Catalyst Process Technology - Methanol Catalysts / process Technology – Petrochemicals Specializing in the Development & Commercialization of New Technology in the Refining & Petrochemical Industries Web Site: www.GBHEnterprises.com
  • 54.
    Refinery Process StreamPurification Refinery Process Catalysts Troubleshooting Refinery Process Catalyst Start-Up / Shutdown Activation Reduction In-situ Ex-situ Sulfiding Specializing in Refinery Process Catalyst Performance Evaluation Heat & Mass Balance Analysis Catalyst Remaining Life Determination Catalyst Deactivation Assessment Catalyst Performance Characterization Refining & Gas Processing & Petrochemical Industries Catalysts / Process Technology - Hydrogen Catalysts / Process Technology – Ammonia Catalyst Process Technology - Methanol Catalysts / process Technology – Petrochemicals Specializing in the Development & Commercialization of New Technology in the Refining & Petrochemical Industries Web Site: www.GBHEnterprises.com