EE1303-Power Electronics Lab Manual


MUTHAYAMMAL ENGINEERING COLLEGE, RASIPURAM
 Department of Electrical and Electronics Engineering




                       I Semester – ME (PED)

                 Modeling and Simulation Laboratory

                               Manual



Prepared by                                         Approved by
Prof.M.Muruganandam, M.E.(Ph.D),           Dr P.Murugesan,B.E.,Ph.D.,
AP / EEE                                   Proff. & HOD/EEE


Revision No.:0                                              Date:15.09.2008




              Muthayammal Engineering college, Rasipuram.                 1
EE1303-Power Electronics Lab Manual




Muthayammal Engineering college, Rasipuram.                 2
EE1303-Power Electronics Lab Manual


                     INSTRUCTIONS TO THE CANDIDATE

SAFETY:
      You are doing experiments in Power Electronics lab with high voltage and
high current electric power. It may cause even a fatal or loss of energy of your
body system. To avoid this please keep in mind the followings

      In case of any wrong observations, you have to SWITCH OFF the power
      supply related with it.
      You have to tuck in your shirts or wear an overcoat.
      You have to wear shoes compulsorily and stand on mats made by
      insulating materials to electrically isolate your body from the earth.

ATTENDANCE:
       If you absent for a lab class then you have lost several things to learn.
Laboratory should be treated as temple, which will decide your life. So don’t fail
to make your presence with your record notebook having completed
experiments, observation with completed experiments, day’s experiment
particulars with required knowledge about it and stationeries.


RECORD:
        Shows the performance of equipment and yourself. It will be very useful
for future reference. So keep it as follows.
        Write neatly; as they have to be preserved enter the readings in the record
        notebook those have been written in your observation.
        Units should be written for all quantities.
        Draw necessary graphs and complete the record before coming to the
        next lab class.
        Don’t forget to write the theory with precaution and inference of each
        experiment.

                                MAY I HELP YOU

   1. Device ratings should be noted.
   2. Moving coil meters should be used for DC measurements.
   3. Moving iron meters should be used for AC measurements.
   4. Use isolated supply for the CRO.
   5. Use attenuation probe for high voltage measurements in CRO.




                 Muthayammal Engineering college, Rasipuram.                     3
EE1303-Power Electronics Lab Manual




Muthayammal Engineering college, Rasipuram.                 4
EE1303-Power Electronics Lab Manual


                           CONTENTS

Sl.No.                   Name of the experiment                        Page No.

  1.     VI CHARACTERISTICS OF SCR                                            2

  2.     VI CHARACTERISTICS OF TRIAC                                          8

  3.     VI CHARACTERISTICS OF MOSFET                                     14

  4.     VI CHARACTERISTICS OF IGBT                                       20

  5.     TRANSIENT CHARACTERISTICS OF MOSFET AND SCR                      24

  6.     SINGLE PHASE AC TO DC FULLY CONTROLLED CONVERTER                 30

  7.     SINGLE PHASE AC TO DC HALF CONTROLLED CONVERTER                  36

  8.     STEP DOWN MOSFET BASED CHOPPER                                   42

  9.     STEP UP MOSFET BASED CHOPPER                                     46

  10.    IGBT BASED SINGLE PHASE PWM INVERTER                             50

         SERIES RESONANT DC-DC CONVERTER
  11.                                                                     56
         (ZERO CURRENT SWITCHING)

         PARALLEL RESONANT DC-DC CONVERTER
  12.                                                                     60
         (ZERO VOLTAGE SWITCHING)




             Muthayammal Engineering college, Rasipuram.                 5
EE1303-Power Electronics Lab Manual



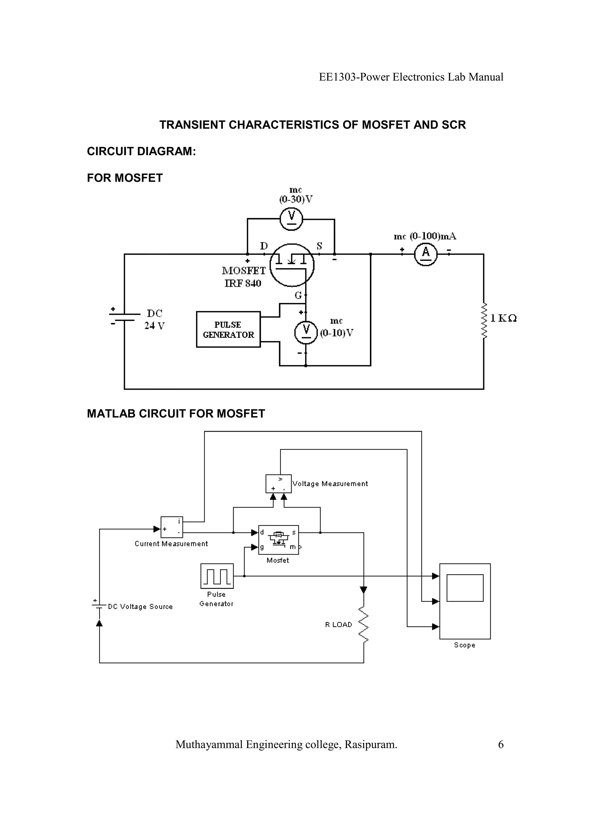
          TRANSIENT CHARACTERISTICS OF MOSFET AND SCR

CIRCUIT DIAGRAM:

FOR MOSFET




MATLAB CIRCUIT FOR MOSFET




             Muthayammal Engineering college, Rasipuram.                 6
EE1303-Power Electronics Lab Manual



              TRANSIENT CHARACTERISTICS OF MOSFET AND SCR


AIM:
      (i) Obtain and explain both turning ‘ON’ and turn ‘OFF’ characteristics of
given SCR
      (ii) Obtain and explain both turning ‘ON’ and turn ‘OFF’ characteristics of
given MOSFET.

APPARATUS REQUIRED:

S.No.           Blocks                Type               Items               Quantity
  1   Simulink
      i. Sink                                          Scope                    1
      ii. Source                                   Pulse Generator              1
  2   Sim power system
                                        MC           Ammeter                    1
        i. Measurements
                                        MC           Voltmeter                  1
        ii. Elements                     -        RLC series branch             1
                                         -           MOSFET                     1
        iii. Power electronics
                                         -              SCR                     1
        iV. Electrical source            -           DC source                  1

PROCEDURE:

FOR MOSFET

   1. Open MATLAB and open Simulink then create a new file (new module)
   2. Connections are made as per the circuit diagram by taking the required items
       from the corresponding blocks.
   3. According to the MOSFET, we should give the block parameter for MOSFET,
       RLC series branch, pulse generator and the scope.
   4. Now simulate the circuit. The graph of Gate pulse, Drain current and drain to
       source voltage can be shown.
   5. Finally the print out of the MATLAB circuit and the output is taken.




                  Muthayammal Engineering college, Rasipuram.                       7
EE1303-Power Electronics Lab Manual




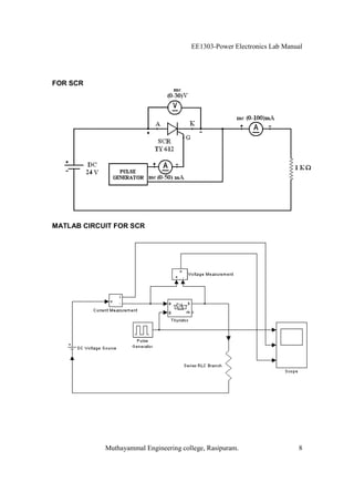
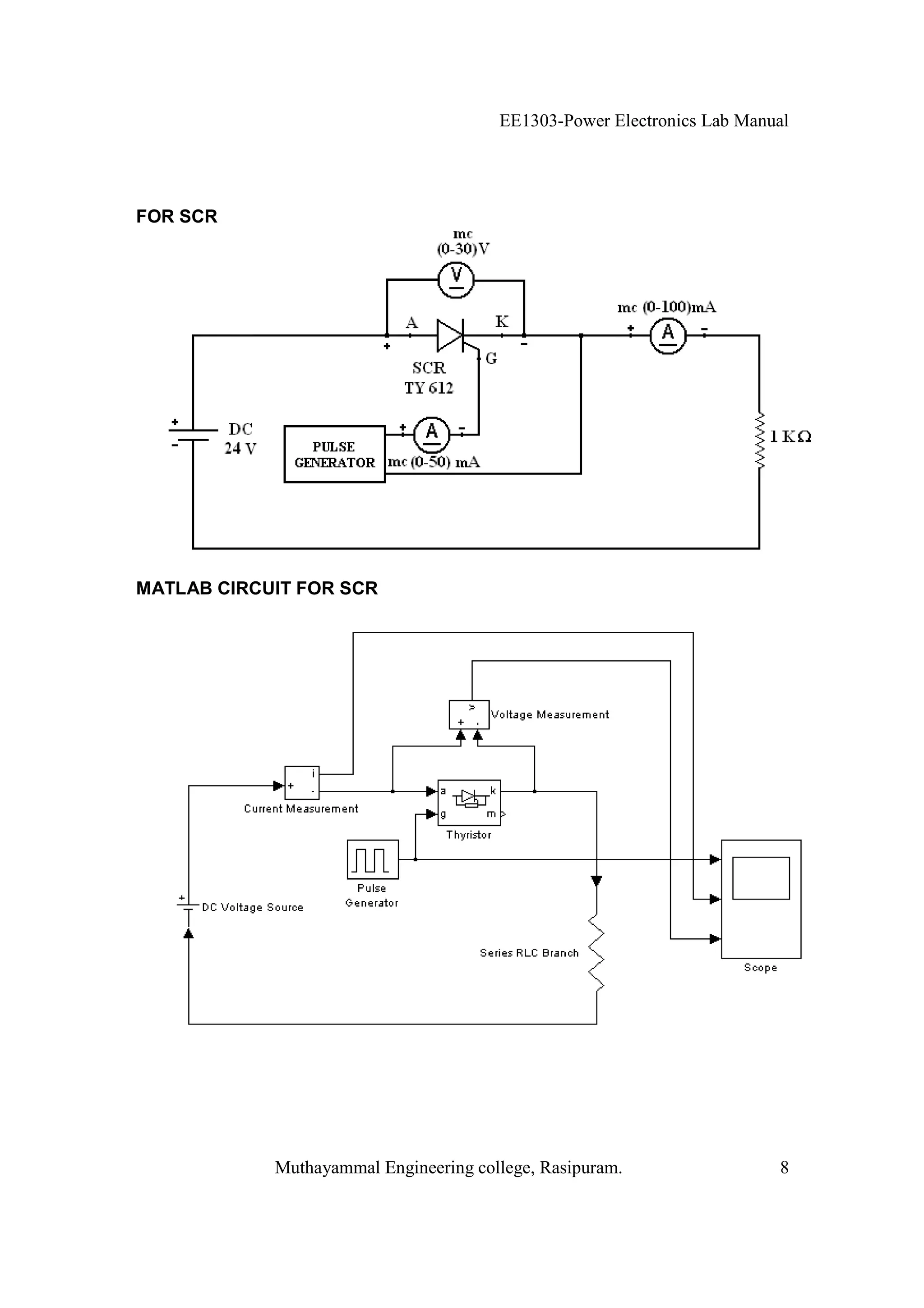
FOR SCR




MATLAB CIRCUIT FOR SCR




            Muthayammal Engineering college, Rasipuram.                 8
EE1303-Power Electronics Lab Manual



FOR SCR

  1. Open MATLAB and open Simulink then create a new file (new module)
  2. Connections are made as per the circuit diagram by taking the required items
     from the corresponding blocks.
  3. According to the SCR, we should give the block parameter for SCR, RLC series
     branch, pulse generator and the scope.
  4. Now simulate the circuit. The graph of Gate pulse, Anode current and anode to
     cathode voltage can be shown.
  5. Finally the print out of the MATLAB circuit and the output is taken.




                Muthayammal Engineering college, Rasipuram.                   9
EE1303-Power Electronics Lab Manual



MODEL GRAPH:

FOR MOSFET




FOR SCR




             Muthayammal Engineering college, Rasipuram.                10
EE1303-Power Electronics Lab Manual



INFERENCE:




DISCUSSION QUESTIONS:

1. What is MATLAB?
2. What is a transient characteristic?
3. What is commutation?
4. Where the natural commutation is not possible in SCR?
5. What is the function of scope in MATLAB?




RESULT:




                Muthayammal Engineering college, Rasipuram.                11
EE1303-Power Electronics Lab Manual



SINGLE PHASE AC TO DC FULLY CONTROLLED CONVERTER

             CIRCUIT DIAGRAM FOR R LOAD




                 Model graph for R Load
                          °
                   ( = 30°, R=100 )




    Muthayammal Engineering college, Rasipuram.                12
EE1303-Power Electronics Lab Manual



          SINGLE PHASE AC TO DC FULLY CONTROLLED CONVERTER
AIM:
       (i) To study the operation of single phase fully controlled bridge converter with R
and R-L loads for continuous and discontinuous conduction modes.
       (ii) Also find the performance parameters (Rectification efficiency, form factor,
peak inverse voltage and ripple factor)

APPARATUS REQUIRED:

S.No.         Name of the item                 Type                  Range           Quantity
  1     1 SCR bridge module                   TYN612               600V,12A             1
  2     SCR Triggering Kit                       -                      -               1
  3     Ammeter                                 MC                (0-500) mA            1
  4     Voltmeter                               MC                  (0-30) V            1
  5     CRO                                      -                      -               1
  6     CRO Brobe                                -                      -               1
  7     Patch Cards                              -                      -              10

FORMULA USED:

   For R load
                                                         Vm
   1. Average dc output voltage Vdc is           Vdc =        (1 + cos )
                                                                                        1
                                                                   1         sin 2      2
   2. RMS output voltage is Vrms                 Vrms = Vm                 +
                                                                  2             2

   For R-L load continuous conduction:
                                                          2Vm
   1. Average dc output voltage Vdc is           Vdc =            cos

                                                          Vm
   2. RMS output voltage Vrms is                 Vrms =           = Vs
                                                              2
   For RL load discontinuous conduction:
                                                         Vm
   3. Average dc output voltage Vdc is           Vdc =        (cos       cos )
                                                                                                 1
                                                          V2               sin 2   sin 2         2
   4. RMS output voltage Vrms is                 Vrms   = m                      +
                                                          2                   2       2




                 Muthayammal Engineering college, Rasipuram.                                13
EE1303-Power Electronics Lab Manual



          CIRCUIT DIAGRAM FOR R-L LOAD




 Model graph for R-L Load with continuous conduction
                    °
             ( = 30°, R=100 , L=200mH)




Model graph for R-L Load with discontinuous conduction
                     °
              ( = 90°, R=100 , L=200mH)




   Muthayammal Engineering college, Rasipuram.                14
EE1303-Power Electronics Lab Manual



  General Formula:
                                                          2
                                                        Vdc
  5. Rectification efficiency                     % =    2
                                                       Vrms
                                                       V
  6. Form factor                                  FF = rms
                                                       Vdc
  7. Peak inverse voltage                         PIV = Vm
  8. Ripple factor                                RF = FF 2 1

Where
        Vm = maximum or peak voltage in volts =    2Vs
        Vs = Supply voltage in volts
           = Firing angle
           = Extinction angle
          = Conduction angle = -

Procedure:

  1. Connections are made as per the circuit diagram for R load
  2. Switch on the triggering kit
  3. Switch on the 230 V AC supply
  4. Switch on the debounce logic
  5. By varying potentiometer vary the firing angle of the converter in order to vary the
     output voltage step by step.
  6. For each step note down the firing angle, output voltage and load current.
  7. The output voltage is theoretically calculated for each step and the readings are
     tabulated.
  8. Repeat the same procedure for RL load.




                  Muthayammal Engineering college, Rasipuram.                  15
EE1303-Power Electronics Lab Manual



Tabulation for R load:

                                               Vs=                 R=

S.No.   Firing Angle     Idc Measured   Vdc Measured   Vdc Calculated   Vrms Calculated
           in degree     in milliamps      in volts        in volts         in volts




Tabulation for RL load:
                                  Vs=          R=             L=           =

S.No.   Firing Angle     Idc Measured Vdc Measured Vdc Calculated       Vrms Calculated
           in degree     in milliamps      in volts      in volts           in volts
                                   Continuous conduction




                                Discontinuous conduction




                Muthayammal Engineering college, Rasipuram.                    16
EE1303-Power Electronics Lab Manual



INFERENCE:




DISCUSSION QUESTIONS:

  1.   What is inversion mode of operation?
  2.   When we connect a freewheeling diode in full converter, what will be the output?
  3.   Why the inversion mode is not possible in semi converter?
  4.   Why the power factor of full converter is lower than semi converter?
  5.   What is , , and µ?




RESULT:




                 Muthayammal Engineering college, Rasipuram.                   17
EE1303-Power Electronics Lab Manual



SINGLE PHASE AC TO DC HALF CONTROLLED CONVERTER


             CIRCUIT DIAGRAM FOR R LOAD




                 Model graph for R Load
                          °
                   ( = 30°, R=100 )




    Muthayammal Engineering college, Rasipuram.                18
EE1303-Power Electronics Lab Manual



           SINGLE PHASE AC TO DC HALF CONTROLLED CONVERTER

AIM:
       (i) To study the operation of single phase semi converter with R and R-L loads for
continuous and discontinuous conduction modes.
       (ii) Also find the performance parameters (Rectification efficiency, form factor,
peak inverse voltage and ripple factor)

APPARATUS REQUIRED:

S.No.          Name of the item                Type              Range         Quantity
  1     SCR module with protection           TYN612            600V,12A           2
  2     Diode module with protection          BY126                 -             3
  3     SCR Triggering Kit                       -                  -             1
  4     Battery                                  -                12V             1
  5     Ammeter                                 MC            (0-500) mA          1
  6     Voltmeter                               MC              (0-30) V          1
  7     CRO                                      -                  -             1
  8     CRO Brobe                                -                  -             1
  9     Patch Cards                              -                  -            10

FORMULA USED:

   For R and RL load continuous & discontinuous conduction:
                                               V
   1. Average dc output voltage Vdc is    Vdc = m (1 + cos )
                                                                                  1
                                                               1       sin 2      2
   2. RMS output voltage is Vrms                  Vrms = Vm          +
                                                              2           2
   General Formula:
                                                          2
                                                        Vdc
   3. Rectification efficiency                    % =    2
                                                       Vrms
                                                       V
   4. Form factor                                 FF = rms
                                                       Vdc
   5. Peak inverse voltage                        PIV = Vm
   6. Ripple factor                               RF = FF 2 1

Where
        Vm = maximum or peak voltage in volts =     2Vs
        Vs = Supply voltage in volts
           = Firing angle
           = Extinction angle

                  Muthayammal Engineering college, Rasipuram.                         19
EE1303-Power Electronics Lab Manual


= Conduction angle = -
               CIRCUIT DIAGRAM FOR R-L LOAD




     Model graph for R-L Load with continuous conduction
                        °
                 ( = 30°, R=100 , L=100mH)




   Model graph for R-L Load with discontinuous conduction
                        °
                 ( = 90°, R=100 , L=100mH)




       Muthayammal Engineering college, Rasipuram.                20
EE1303-Power Electronics Lab Manual



Procedure:

  1. Connections are made as per the circuit diagram for RL load
  2. Switch on the triggering kit
  3. Switch on the 230V AC supply
  4. Switch on the debounce logic
  5. By varying potentiometer vary the firing angle of the converter in order to vary the
     output voltage step by step.
  6. For each step note down the firing angle, output voltage and load current.
  7. The output voltage is theoretically calculated for each step and the readings are
     tabulated.
  8. Repeat the same procedure for RL load.




                  Muthayammal Engineering college, Rasipuram.                  21
EE1303-Power Electronics Lab Manual



Tabulation for R load:

                                               Vs=                 R=

S.No.   Firing Angle     Idc Measured   Vdc Measured   Vdc Calculated   Vrms Calculated
           in degree     in milliamps      in volts        in volts         in volts




Tabulation for RL load:


S.No.   Firing Angle     Idc Measured Vdc Measured Vdc Calculated       Vrms Calculated
           in degree     in milliamps      in volts      in volts           in volts
                                   Continuous conduction




                                Discontinuous conduction




                Muthayammal Engineering college, Rasipuram.                   22
EE1303-Power Electronics Lab Manual



INFERENCE:




DISCUSSION QUESTIONS:

1. What is power electronics?
2. What are the types of converter in power electronics?
3. What is firing angle?
4. What is active load?
5. Why the negative voltage is not possible in semi converter?
6. What is freewheeling diode?
7. Is a separate freewheeling diode necessary for semi converter? Justify your answer.




RESULT:




                 Muthayammal Engineering college, Rasipuram.                  23
EE1303-Power Electronics Lab Manual



                  STEP DOWN MOSFET BASED CHOPPER



CIRCUIT DIAGRAM




MODEL GRAPH




              Muthayammal Engineering college, Rasipuram.                24
EE1303-Power Electronics Lab Manual



                           STEP DOWN MOSFET BASED CHOPPER
AIM:
       To study the waveform for MOSFET based step down chopper for different load
for continuous and discontinuous conduction modes.

APPARATUS REQUIRED:

S.No.          Name of the item                    Type                 Range     Quantity
  1      MOSFET Module                            IRF 840                   -        1
  2      Ammeter                                    MC                (0-500mA)      1
  3      Voltmeter                                  MC                  (0-30V)      1
  4      Rheostat                                    -                      -        1
  5      RPS                                         -                  (0-30V)      1
  6      CRO                                         -                      -        1
  7      CRO Probe                                   -                      -        1
  8      Patch cards                                 -                      -        -


FORMULA USED:

   1. Average dc output voltage Vdc is               Vdc = Vs
   2. RMS output voltage Vrms is                     Vrms =      Vs

   Where:
                                                           TON
       = Duty cycle of the chopper                     =
                                                            T
   TON = on time
   T = Total time

Procedure:

   1. Connections are made as per the circuit diagram.
   2. Switch on the RPS and turn on triggering kit
   3. Switch on the debounce logic
   4. By changing the width of the pulse, obtain the different set of reading.
   5. For each step note down the duty cycle, output voltage and load current and
        tabulate it.
   6. The output voltage is theoretically calculated.
   7. Draw the graph as per the reading in the table.



                       Muthayammal Engineering college, Rasipuram.                    25
EE1303-Power Electronics Lab Manual




TABULATION:
                                    Vs=               T=

S.No.    TON                  TON         Idc (Avg)        Vdc (Avg)      Vdc (Avg)
        in ms             =               Measured         Measured       Calculated
                               T
                                           in mA            in volts        in volts
                                                                           Vdc = Vs
 1
 2
 3
 4
 5




                Muthayammal Engineering college, Rasipuram.                   26
EE1303-Power Electronics Lab Manual



INFERENCE:




DISCUSSION QUESTIONS:

  1.   What is chopper and what are the devices generally used for chopper?
  2.   What are the types of chopper?
  3.   What is step down chopper?
  4.   What are the control strategies used for choppers?
  5.   Why frequency modulation is not preferred mostly?
  6.   Why thyristor is not preferred in chopper circuit mostly?




RESULT:




                 Muthayammal Engineering college, Rasipuram.                  27
EE1303-Power Electronics Lab Manual



                   STEP UP MOSFET BASED CHOPPER


CIRCUIT DIAGRAM:




                    Model graph for step up operation




            Muthayammal Engineering college, Rasipuram.                28
EE1303-Power Electronics Lab Manual



                             STEP UP MOSFET BASED CHOPPER

AIM:
       To study the waveform for MOSFET based step up chopper for different load for
continuous and discontinuous conduction modes.

APPARATUS REQUIRED:

S.No.           Name of the item                   Type               Range     Quantity
  1      MOSFET Module                           IRF 840                  -        1
  2      Ammeter                                    MC              (0-500mA)      1
  3      Voltmeter                                  MC                (0-30V)      1
  4      Rheostat                                     -                   -        1
  5      RPS                                          -               (0-30V)      1
  6      Diode                                    Py 127                  -        1
  7      Inductor                               Ferrite core          100mH        1
  8      CRO                                          -                   -        1
  9      CRO Probe                                    -                   -        1
 10      Patch cards                                  -                   -        -

FORMULA USED:

                                                               Vs
   Average dc output voltage Vdc is                  Vdc =
                                                             (1     )
   Where:
                                                           TON
       = Duty cycle of the chopper                     =
                                                            T
   TON = on time
   T = Total time

PROCEDURE:

   1. Connections are made as per the circuit diagram
   2. Switch on the RPS and turn on triggering kit
   3. Switch on the debounce logic
   4. By changing the width of the pulse, obtain the different set of reading.
   5. For each step note down the duty cycle, output voltage and load current and
        tabulate it.
   6. The output voltage is theoretically calculated for each step.
   7. Draw the graph as per the reading in the table.


                       Muthayammal Engineering college, Rasipuram.                  29
EE1303-Power Electronics Lab Manual




TABULATION:
                                             Vs=                       T=


S.No.    TON                  TON      Idc (Avg)       Vdc (Avg)        Vdc (Avg)
        in ms             =            Measured        Measured        Calculated
                               T
                                        in mA           in volts         in volts
                                                                               Vs
                                                                       Vdc =
                                                                             (1 )
 1
 2
 3
 4
 5




                Muthayammal Engineering college, Rasipuram.                 30
EE1303-Power Electronics Lab Manual



INFERENCE:




DISCUSSION QUESTIONS:

  1.   What is chopper and what are the devices generally used for chopper?
  2.   What are the types of chopper?
  3.   What is step up chopper?
  4.   What are the control strategies used for choppers?
  5.   Why frequency modulation is not preferred mostly?
  6.   Why thyristor is not preferred in chopper circuit mostly?




RESULT:




                 Muthayammal Engineering college, Rasipuram.                  31
EE1303-Power Electronics Lab Manual



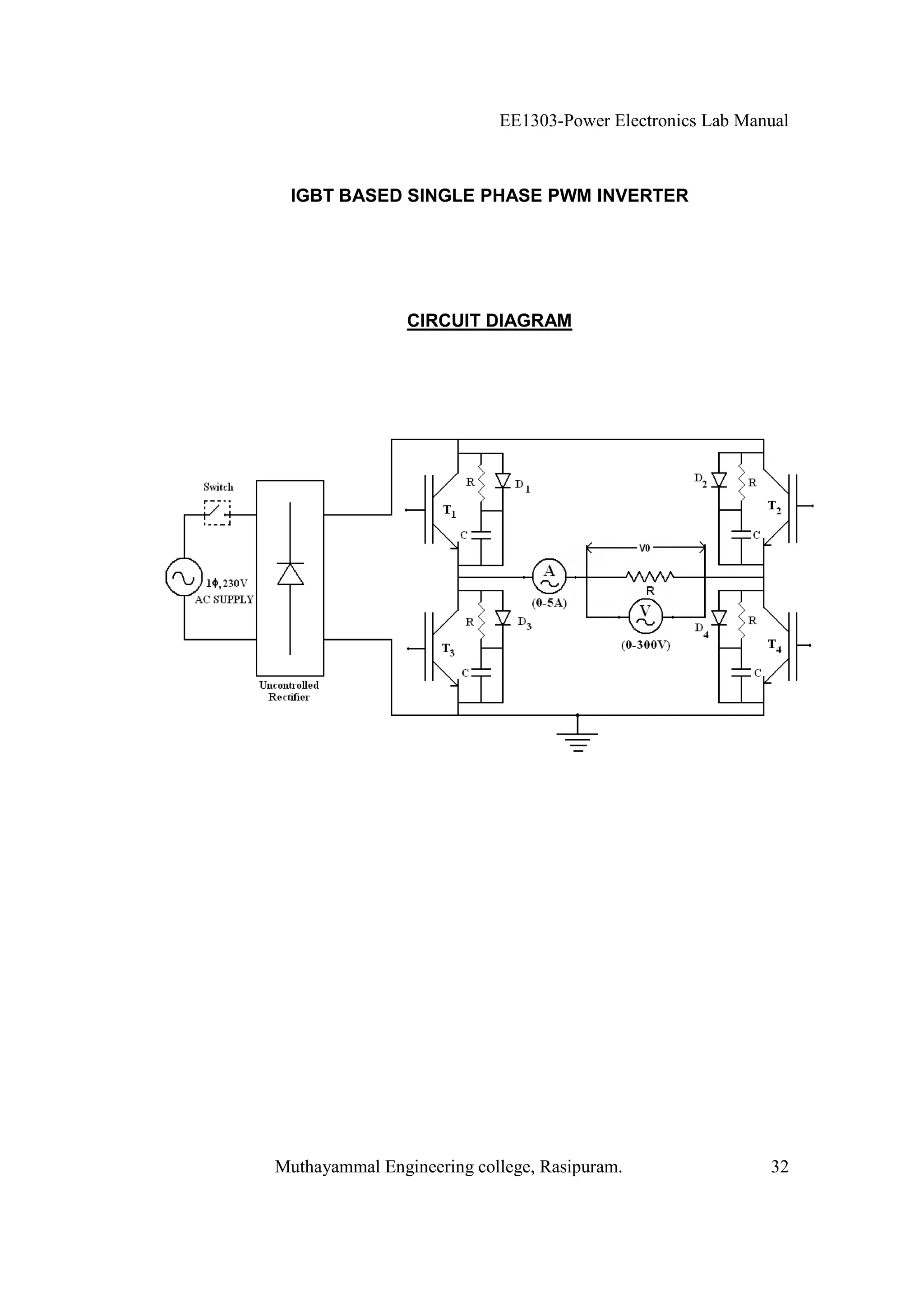
 IGBT BASED SINGLE PHASE PWM INVERTER




                CIRCUIT DIAGRAM




Muthayammal Engineering college, Rasipuram.                32
EE1303-Power Electronics Lab Manual



                    IGBT BASED SINGLE PHASE PWM INVERTER

AIM:
      To study the operation of single-phase bridge inverter with sinusoidal pulse width
modulation with R load.

APPARATUS REQUIRED:

S.No.           Name of the item              Type            Range      Quantity
  1      IGBT Module                            -                -          1
  2      Inverter control module                -                -          1
  3      CRO                                    -                -          1
  4      Ammeter                               MI             (0-5A)        1
  5      Voltmeter                             MI            (0-300V)       1
  6      Patch cards                            -                -          -

FORMULA USED:

   1. Modulation index (m) is                  m = Ar / Ac

   2. Output voltage                           V0 = m Vs

Where
     Ar = Amplitude of reference signal
        Ac = Amplitude of carrier signal
        Vs = Source voltage




                  Muthayammal Engineering college, Rasipuram.                  33
EE1303-Power Electronics Lab Manual



                   Model graph

       Sinusoidal Pulse width modulation




         Voltage and current waveforms




Muthayammal Engineering college, Rasipuram.                34
EE1303-Power Electronics Lab Manual



Precaution:

  1. Check whether AC main switch is off condition in both the trainer.
  2. Check whether control module mode selector switch is in first position (Sine
     wave).
  3. Check whether control module pulse release switch SW4 in control module is off
     position.
  4. Check whether 24V AC switch is in off position.
Procedure:
  1. Make the connection as per the circuit diagram.
  2. Switch on the AC main in both the trainer.
  3. Measure the amplitude and frequency of sine wave and carrier triangular wave
     and tabulate it. Also adjust sine wave frequency to 50Hz.
  4. Connect CRO probe to observe the load voltage and load current waveform.
  5. Release the switch SW4 in the inverter control module and switch SW1 in the
     IGBT power module.
  6. Measure the output voltage.
  7. Using the amplitude POT to vary step by step, for each step note down the
     amplitude and frequency of sine wave and triangular waveform and also
     measure the output voltage and tabulate it.
  8. Then find the theoretical output voltage by using the formula.




                 Muthayammal Engineering college, Rasipuram.                 35
EE1303-Power Electronics Lab Manual



Tabulation:

                                                  Vs=

S.No. Amplitude Amplitude Modulation     I0       V0                      V0
      of carrier     of     index    Measured Measured               Calculated
      triangular reference m= Ar/Ac  in Amps   in Volts               in Volts
         wave    sine wave                                           V0 = m X V s
        (Ac) in    (Ar) in
         volts      volts
  1
  2
  3
  4
  5
  6




              Muthayammal Engineering college, Rasipuram.                36
EE1303-Power Electronics Lab Manual




INFERENCE:




DISCUSSION QUESTIONS:

  1.   What is inverter?
  2.   Why we go for PWM?
  3.   What are the different types of PWM?
  4.   What is modulation index and what are the types?
  5.   What are the advantages of IGBT?




RESULT:




                 Muthayammal Engineering college, Rasipuram.                37
EE1303-Power Electronics Lab Manual



                   SERIES RESONANT DC-DC CONVERTER
                       (ZERO CURRENT SWITCHING)

CIRCUIT DIAGRAM:




MODEL GRAPH:




            Muthayammal Engineering college, Rasipuram.                38
EE1303-Power Electronics Lab Manual



                      SERIES RESONANT DC-DC CONVERTER
                          (ZERO CURRENT SWITCHING)

AIM:

      To determine the voltage and current wave form of series resonant dc-dc
converter (Zero current switching).

APPARATUS REQUIRED:

S.No.          Name of the item               Type           Range        Quantity
  1      Resonant converter module          VPET-315            -            1
  2      Ammeter                               MC            (0-2) A         1
  3      Voltmeter                             MC           (0-30) V         1
  4      CRO                                    -               -            1
  5      CRO Brobe                              -               -            1
  6      Patch Cards                            -               -           10

FORMULA USED:
             1
Frequency f = Hz
             T
Where:

T= Time
f = Frequency

PRECAUTIONS:

        Initially keep the frequency adjustment POT in minimum position

PROCEDURE:

   1. Connections are made as per the circuit diagram.
   2. Initially keep frequency adjustment POT in minimum position.
   3. Switch on the main supply
   4. Connect the “P” Pin connector from PWM output and PWM input
   5. Connect the banana connector P10 to P4 , P8 to P11
   6. Connect the current sensing resistor (1   / 20 W) across the banana connector P2
        to P3.
   7. The voltmeter is connected across P5 and P12


                  Muthayammal Engineering college, Rasipuram.                 39
EE1303-Power Electronics Lab Manual




TABULATION:


                        Switching
                                          Output             Output
 S.No.   Time (ms)      Frequency
                                        Voltage (V)         Current (A)
                          (KHz)
   1

   2

   3

   4

   5




              Muthayammal Engineering college, Rasipuram.                 40
EE1303-Power Electronics Lab Manual



   8. Connected the R load across P5 and P12 through ammeter.
   9. Adjust the frequency POT and set switching frequency 40KHz.
   10. Connect the CRO across the connector T1 (+) and ground. Another channel is
      connected to P2 (+), P3 (-)
   11. Now observe the switch voltage and current wave.
   12. Similarly observe the switch voltage and current waveform for various switching
      frequency.

INFERENCE:




DISCUSSION QUESTIONS:

1. What is resonance?
2. What is the condition for resonance?
3. What are the advantages of resonant converter?
4. What is soft switching?
5. What types of resonant converter?
6. What is zero current switching?
7. What is zero voltage switching?




RESULT:




                 Muthayammal Engineering college, Rasipuram.                  41
EE1303-Power Electronics Lab Manual



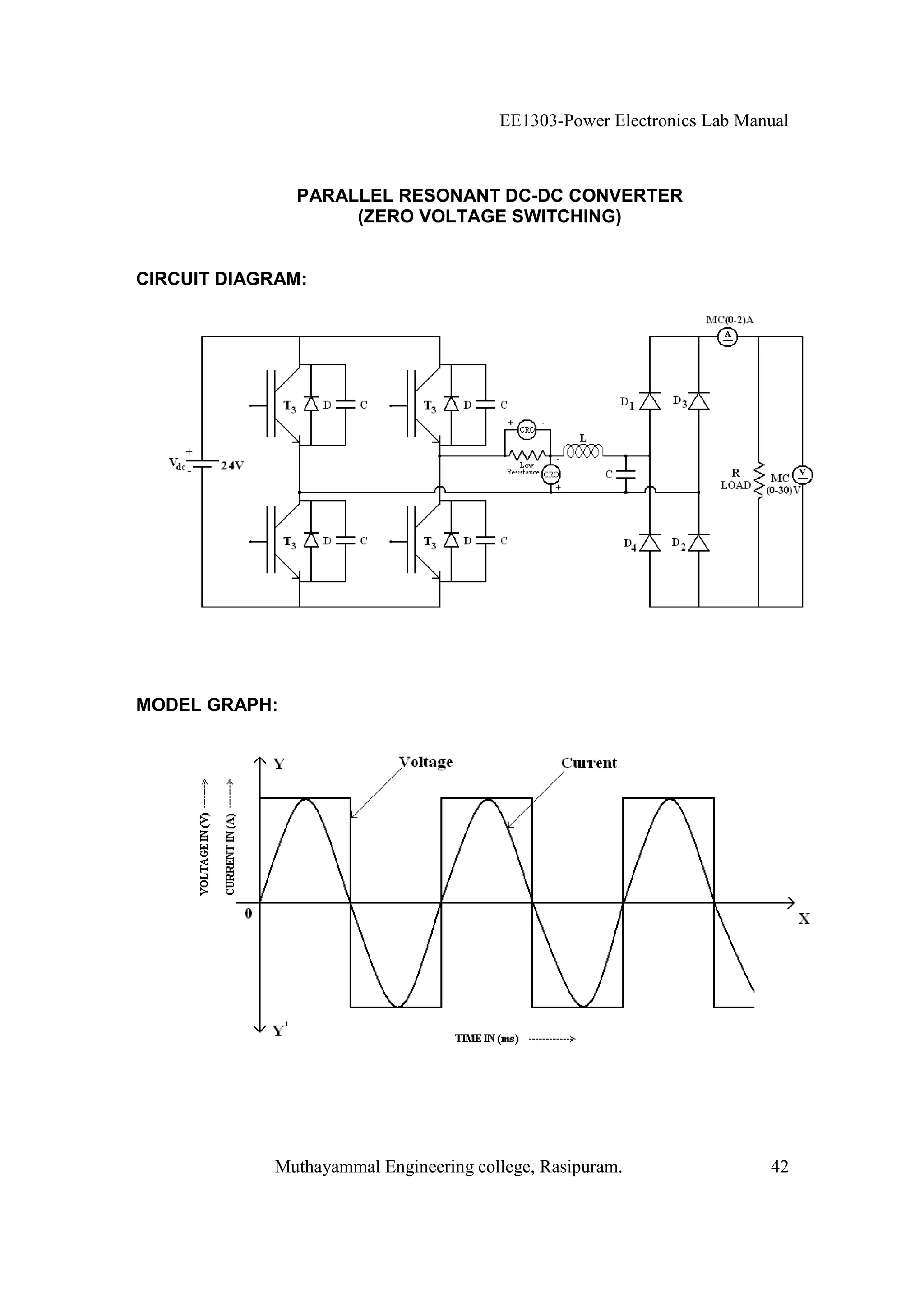
               PARALLEL RESONANT DC-DC CONVERTER
                    (ZERO VOLTAGE SWITCHING)


CIRCUIT DIAGRAM:




MODEL GRAPH:




            Muthayammal Engineering college, Rasipuram.                42
EE1303-Power Electronics Lab Manual



                    PARALLEL RESONANT DC-DC CONVERTER
                         (ZERO VOLTAGE SWITCHING)

AIM:

      To determine the voltage and current wave form of parallel resonant dc-dc
converter (Zero voltage switching).

APPARATUS REQUIRED:

S.No.          Name of the item               Type           Range        Quantity
  1      Resonant converter module          VPET-315            -            1
  2      Ammeter                               MC            (0-2) A         1
  3      Voltmeter                             MC           (0-30) V         1
  4      CRO                                    -               -            1
  5      CRO Brobe                              -               -            1
  6      Patch Cards                            -               -           10


FORMULA USED:
             1
Frequency f = Hz
             T
Where:

T= Time
f = Frequency

PRECAUTIONS:

        Initially keep the frequency adjustment POT in minimum position

PROCEDURE:

   1. Connections are made as per the circuit diagram.
   2. Initially keep frequency adjustment POT in minimum position.
   3. Switch on the main supply
   4. Connect the “9” Pin connector from PWM output and PWM input
   5. Connect the banana connector P10 to P4, P8 to P11
   6. Connect the current sensing resistor (1   / 20 W) across the banana connector P2
        to P3.
   7. The voltmeter is connected across P5 and P12

                  Muthayammal Engineering college, Rasipuram.                 43
EE1303-Power Electronics Lab Manual




TABULATION:


                        Switching
                                          Output             Output
 S.No.   Time (ms)      Frequency
                                        Voltage (V)         Current (A)
                          (KHz)
   1

   2

   3

   4

   5




              Muthayammal Engineering college, Rasipuram.                 44
EE1303-Power Electronics Lab Manual




   8. Connected the R load across P5 and P12 through ammeter.
   9. Adjust the frequency POT and set switching frequency 40KHz.
   10. Connect the CRO across the connector T1 (+) and ground. Another channel is
      connected to P2 (+), P3 (-)
   11. Now observe the switch voltage and current wave.
   12. Similarly observe the switch voltage and current waveform for various switching
      frequency.

INFERENCE:




DISCUSSION QUESTIONS:

1. What is resonance?
2. What is the condition for resonance?
3. What are the advantages of resonant converter?
4. What is soft switching?
5. What types of resonant converter?
6. What is zero current switching?
7. What is zero voltage switching?




RESULT:




                 Muthayammal Engineering college, Rasipuram.                  45

Modeling and Simulation Lab Manual ME PED

  • 1.
    EE1303-Power Electronics LabManual MUTHAYAMMAL ENGINEERING COLLEGE, RASIPURAM Department of Electrical and Electronics Engineering I Semester – ME (PED) Modeling and Simulation Laboratory Manual Prepared by Approved by Prof.M.Muruganandam, M.E.(Ph.D), Dr P.Murugesan,B.E.,Ph.D., AP / EEE Proff. & HOD/EEE Revision No.:0 Date:15.09.2008 Muthayammal Engineering college, Rasipuram. 1
  • 2.
    EE1303-Power Electronics LabManual Muthayammal Engineering college, Rasipuram. 2
  • 3.
    EE1303-Power Electronics LabManual INSTRUCTIONS TO THE CANDIDATE SAFETY: You are doing experiments in Power Electronics lab with high voltage and high current electric power. It may cause even a fatal or loss of energy of your body system. To avoid this please keep in mind the followings In case of any wrong observations, you have to SWITCH OFF the power supply related with it. You have to tuck in your shirts or wear an overcoat. You have to wear shoes compulsorily and stand on mats made by insulating materials to electrically isolate your body from the earth. ATTENDANCE: If you absent for a lab class then you have lost several things to learn. Laboratory should be treated as temple, which will decide your life. So don’t fail to make your presence with your record notebook having completed experiments, observation with completed experiments, day’s experiment particulars with required knowledge about it and stationeries. RECORD: Shows the performance of equipment and yourself. It will be very useful for future reference. So keep it as follows. Write neatly; as they have to be preserved enter the readings in the record notebook those have been written in your observation. Units should be written for all quantities. Draw necessary graphs and complete the record before coming to the next lab class. Don’t forget to write the theory with precaution and inference of each experiment. MAY I HELP YOU 1. Device ratings should be noted. 2. Moving coil meters should be used for DC measurements. 3. Moving iron meters should be used for AC measurements. 4. Use isolated supply for the CRO. 5. Use attenuation probe for high voltage measurements in CRO. Muthayammal Engineering college, Rasipuram. 3
  • 4.
    EE1303-Power Electronics LabManual Muthayammal Engineering college, Rasipuram. 4
  • 5.
    EE1303-Power Electronics LabManual CONTENTS Sl.No. Name of the experiment Page No. 1. VI CHARACTERISTICS OF SCR 2 2. VI CHARACTERISTICS OF TRIAC 8 3. VI CHARACTERISTICS OF MOSFET 14 4. VI CHARACTERISTICS OF IGBT 20 5. TRANSIENT CHARACTERISTICS OF MOSFET AND SCR 24 6. SINGLE PHASE AC TO DC FULLY CONTROLLED CONVERTER 30 7. SINGLE PHASE AC TO DC HALF CONTROLLED CONVERTER 36 8. STEP DOWN MOSFET BASED CHOPPER 42 9. STEP UP MOSFET BASED CHOPPER 46 10. IGBT BASED SINGLE PHASE PWM INVERTER 50 SERIES RESONANT DC-DC CONVERTER 11. 56 (ZERO CURRENT SWITCHING) PARALLEL RESONANT DC-DC CONVERTER 12. 60 (ZERO VOLTAGE SWITCHING) Muthayammal Engineering college, Rasipuram. 5
  • 6.
    EE1303-Power Electronics LabManual TRANSIENT CHARACTERISTICS OF MOSFET AND SCR CIRCUIT DIAGRAM: FOR MOSFET MATLAB CIRCUIT FOR MOSFET Muthayammal Engineering college, Rasipuram. 6
  • 7.
    EE1303-Power Electronics LabManual TRANSIENT CHARACTERISTICS OF MOSFET AND SCR AIM: (i) Obtain and explain both turning ‘ON’ and turn ‘OFF’ characteristics of given SCR (ii) Obtain and explain both turning ‘ON’ and turn ‘OFF’ characteristics of given MOSFET. APPARATUS REQUIRED: S.No. Blocks Type Items Quantity 1 Simulink i. Sink Scope 1 ii. Source Pulse Generator 1 2 Sim power system MC Ammeter 1 i. Measurements MC Voltmeter 1 ii. Elements - RLC series branch 1 - MOSFET 1 iii. Power electronics - SCR 1 iV. Electrical source - DC source 1 PROCEDURE: FOR MOSFET 1. Open MATLAB and open Simulink then create a new file (new module) 2. Connections are made as per the circuit diagram by taking the required items from the corresponding blocks. 3. According to the MOSFET, we should give the block parameter for MOSFET, RLC series branch, pulse generator and the scope. 4. Now simulate the circuit. The graph of Gate pulse, Drain current and drain to source voltage can be shown. 5. Finally the print out of the MATLAB circuit and the output is taken. Muthayammal Engineering college, Rasipuram. 7
  • 8.
    EE1303-Power Electronics LabManual FOR SCR MATLAB CIRCUIT FOR SCR Muthayammal Engineering college, Rasipuram. 8
  • 9.
    EE1303-Power Electronics LabManual FOR SCR 1. Open MATLAB and open Simulink then create a new file (new module) 2. Connections are made as per the circuit diagram by taking the required items from the corresponding blocks. 3. According to the SCR, we should give the block parameter for SCR, RLC series branch, pulse generator and the scope. 4. Now simulate the circuit. The graph of Gate pulse, Anode current and anode to cathode voltage can be shown. 5. Finally the print out of the MATLAB circuit and the output is taken. Muthayammal Engineering college, Rasipuram. 9
  • 10.
    EE1303-Power Electronics LabManual MODEL GRAPH: FOR MOSFET FOR SCR Muthayammal Engineering college, Rasipuram. 10
  • 11.
    EE1303-Power Electronics LabManual INFERENCE: DISCUSSION QUESTIONS: 1. What is MATLAB? 2. What is a transient characteristic? 3. What is commutation? 4. Where the natural commutation is not possible in SCR? 5. What is the function of scope in MATLAB? RESULT: Muthayammal Engineering college, Rasipuram. 11
  • 12.
    EE1303-Power Electronics LabManual SINGLE PHASE AC TO DC FULLY CONTROLLED CONVERTER CIRCUIT DIAGRAM FOR R LOAD Model graph for R Load ° ( = 30°, R=100 ) Muthayammal Engineering college, Rasipuram. 12
  • 13.
    EE1303-Power Electronics LabManual SINGLE PHASE AC TO DC FULLY CONTROLLED CONVERTER AIM: (i) To study the operation of single phase fully controlled bridge converter with R and R-L loads for continuous and discontinuous conduction modes. (ii) Also find the performance parameters (Rectification efficiency, form factor, peak inverse voltage and ripple factor) APPARATUS REQUIRED: S.No. Name of the item Type Range Quantity 1 1 SCR bridge module TYN612 600V,12A 1 2 SCR Triggering Kit - - 1 3 Ammeter MC (0-500) mA 1 4 Voltmeter MC (0-30) V 1 5 CRO - - 1 6 CRO Brobe - - 1 7 Patch Cards - - 10 FORMULA USED: For R load Vm 1. Average dc output voltage Vdc is Vdc = (1 + cos ) 1 1 sin 2 2 2. RMS output voltage is Vrms Vrms = Vm + 2 2 For R-L load continuous conduction: 2Vm 1. Average dc output voltage Vdc is Vdc = cos Vm 2. RMS output voltage Vrms is Vrms = = Vs 2 For RL load discontinuous conduction: Vm 3. Average dc output voltage Vdc is Vdc = (cos cos ) 1 V2 sin 2 sin 2 2 4. RMS output voltage Vrms is Vrms = m + 2 2 2 Muthayammal Engineering college, Rasipuram. 13
  • 14.
    EE1303-Power Electronics LabManual CIRCUIT DIAGRAM FOR R-L LOAD Model graph for R-L Load with continuous conduction ° ( = 30°, R=100 , L=200mH) Model graph for R-L Load with discontinuous conduction ° ( = 90°, R=100 , L=200mH) Muthayammal Engineering college, Rasipuram. 14
  • 15.
    EE1303-Power Electronics LabManual General Formula: 2 Vdc 5. Rectification efficiency % = 2 Vrms V 6. Form factor FF = rms Vdc 7. Peak inverse voltage PIV = Vm 8. Ripple factor RF = FF 2 1 Where Vm = maximum or peak voltage in volts = 2Vs Vs = Supply voltage in volts = Firing angle = Extinction angle = Conduction angle = - Procedure: 1. Connections are made as per the circuit diagram for R load 2. Switch on the triggering kit 3. Switch on the 230 V AC supply 4. Switch on the debounce logic 5. By varying potentiometer vary the firing angle of the converter in order to vary the output voltage step by step. 6. For each step note down the firing angle, output voltage and load current. 7. The output voltage is theoretically calculated for each step and the readings are tabulated. 8. Repeat the same procedure for RL load. Muthayammal Engineering college, Rasipuram. 15
  • 16.
    EE1303-Power Electronics LabManual Tabulation for R load: Vs= R= S.No. Firing Angle Idc Measured Vdc Measured Vdc Calculated Vrms Calculated in degree in milliamps in volts in volts in volts Tabulation for RL load: Vs= R= L= = S.No. Firing Angle Idc Measured Vdc Measured Vdc Calculated Vrms Calculated in degree in milliamps in volts in volts in volts Continuous conduction Discontinuous conduction Muthayammal Engineering college, Rasipuram. 16
  • 17.
    EE1303-Power Electronics LabManual INFERENCE: DISCUSSION QUESTIONS: 1. What is inversion mode of operation? 2. When we connect a freewheeling diode in full converter, what will be the output? 3. Why the inversion mode is not possible in semi converter? 4. Why the power factor of full converter is lower than semi converter? 5. What is , , and µ? RESULT: Muthayammal Engineering college, Rasipuram. 17
  • 18.
    EE1303-Power Electronics LabManual SINGLE PHASE AC TO DC HALF CONTROLLED CONVERTER CIRCUIT DIAGRAM FOR R LOAD Model graph for R Load ° ( = 30°, R=100 ) Muthayammal Engineering college, Rasipuram. 18
  • 19.
    EE1303-Power Electronics LabManual SINGLE PHASE AC TO DC HALF CONTROLLED CONVERTER AIM: (i) To study the operation of single phase semi converter with R and R-L loads for continuous and discontinuous conduction modes. (ii) Also find the performance parameters (Rectification efficiency, form factor, peak inverse voltage and ripple factor) APPARATUS REQUIRED: S.No. Name of the item Type Range Quantity 1 SCR module with protection TYN612 600V,12A 2 2 Diode module with protection BY126 - 3 3 SCR Triggering Kit - - 1 4 Battery - 12V 1 5 Ammeter MC (0-500) mA 1 6 Voltmeter MC (0-30) V 1 7 CRO - - 1 8 CRO Brobe - - 1 9 Patch Cards - - 10 FORMULA USED: For R and RL load continuous & discontinuous conduction: V 1. Average dc output voltage Vdc is Vdc = m (1 + cos ) 1 1 sin 2 2 2. RMS output voltage is Vrms Vrms = Vm + 2 2 General Formula: 2 Vdc 3. Rectification efficiency % = 2 Vrms V 4. Form factor FF = rms Vdc 5. Peak inverse voltage PIV = Vm 6. Ripple factor RF = FF 2 1 Where Vm = maximum or peak voltage in volts = 2Vs Vs = Supply voltage in volts = Firing angle = Extinction angle Muthayammal Engineering college, Rasipuram. 19
  • 20.
    EE1303-Power Electronics LabManual = Conduction angle = - CIRCUIT DIAGRAM FOR R-L LOAD Model graph for R-L Load with continuous conduction ° ( = 30°, R=100 , L=100mH) Model graph for R-L Load with discontinuous conduction ° ( = 90°, R=100 , L=100mH) Muthayammal Engineering college, Rasipuram. 20
  • 21.
    EE1303-Power Electronics LabManual Procedure: 1. Connections are made as per the circuit diagram for RL load 2. Switch on the triggering kit 3. Switch on the 230V AC supply 4. Switch on the debounce logic 5. By varying potentiometer vary the firing angle of the converter in order to vary the output voltage step by step. 6. For each step note down the firing angle, output voltage and load current. 7. The output voltage is theoretically calculated for each step and the readings are tabulated. 8. Repeat the same procedure for RL load. Muthayammal Engineering college, Rasipuram. 21
  • 22.
    EE1303-Power Electronics LabManual Tabulation for R load: Vs= R= S.No. Firing Angle Idc Measured Vdc Measured Vdc Calculated Vrms Calculated in degree in milliamps in volts in volts in volts Tabulation for RL load: S.No. Firing Angle Idc Measured Vdc Measured Vdc Calculated Vrms Calculated in degree in milliamps in volts in volts in volts Continuous conduction Discontinuous conduction Muthayammal Engineering college, Rasipuram. 22
  • 23.
    EE1303-Power Electronics LabManual INFERENCE: DISCUSSION QUESTIONS: 1. What is power electronics? 2. What are the types of converter in power electronics? 3. What is firing angle? 4. What is active load? 5. Why the negative voltage is not possible in semi converter? 6. What is freewheeling diode? 7. Is a separate freewheeling diode necessary for semi converter? Justify your answer. RESULT: Muthayammal Engineering college, Rasipuram. 23
  • 24.
    EE1303-Power Electronics LabManual STEP DOWN MOSFET BASED CHOPPER CIRCUIT DIAGRAM MODEL GRAPH Muthayammal Engineering college, Rasipuram. 24
  • 25.
    EE1303-Power Electronics LabManual STEP DOWN MOSFET BASED CHOPPER AIM: To study the waveform for MOSFET based step down chopper for different load for continuous and discontinuous conduction modes. APPARATUS REQUIRED: S.No. Name of the item Type Range Quantity 1 MOSFET Module IRF 840 - 1 2 Ammeter MC (0-500mA) 1 3 Voltmeter MC (0-30V) 1 4 Rheostat - - 1 5 RPS - (0-30V) 1 6 CRO - - 1 7 CRO Probe - - 1 8 Patch cards - - - FORMULA USED: 1. Average dc output voltage Vdc is Vdc = Vs 2. RMS output voltage Vrms is Vrms = Vs Where: TON = Duty cycle of the chopper = T TON = on time T = Total time Procedure: 1. Connections are made as per the circuit diagram. 2. Switch on the RPS and turn on triggering kit 3. Switch on the debounce logic 4. By changing the width of the pulse, obtain the different set of reading. 5. For each step note down the duty cycle, output voltage and load current and tabulate it. 6. The output voltage is theoretically calculated. 7. Draw the graph as per the reading in the table. Muthayammal Engineering college, Rasipuram. 25
  • 26.
    EE1303-Power Electronics LabManual TABULATION: Vs= T= S.No. TON TON Idc (Avg) Vdc (Avg) Vdc (Avg) in ms = Measured Measured Calculated T in mA in volts in volts Vdc = Vs 1 2 3 4 5 Muthayammal Engineering college, Rasipuram. 26
  • 27.
    EE1303-Power Electronics LabManual INFERENCE: DISCUSSION QUESTIONS: 1. What is chopper and what are the devices generally used for chopper? 2. What are the types of chopper? 3. What is step down chopper? 4. What are the control strategies used for choppers? 5. Why frequency modulation is not preferred mostly? 6. Why thyristor is not preferred in chopper circuit mostly? RESULT: Muthayammal Engineering college, Rasipuram. 27
  • 28.
    EE1303-Power Electronics LabManual STEP UP MOSFET BASED CHOPPER CIRCUIT DIAGRAM: Model graph for step up operation Muthayammal Engineering college, Rasipuram. 28
  • 29.
    EE1303-Power Electronics LabManual STEP UP MOSFET BASED CHOPPER AIM: To study the waveform for MOSFET based step up chopper for different load for continuous and discontinuous conduction modes. APPARATUS REQUIRED: S.No. Name of the item Type Range Quantity 1 MOSFET Module IRF 840 - 1 2 Ammeter MC (0-500mA) 1 3 Voltmeter MC (0-30V) 1 4 Rheostat - - 1 5 RPS - (0-30V) 1 6 Diode Py 127 - 1 7 Inductor Ferrite core 100mH 1 8 CRO - - 1 9 CRO Probe - - 1 10 Patch cards - - - FORMULA USED: Vs Average dc output voltage Vdc is Vdc = (1 ) Where: TON = Duty cycle of the chopper = T TON = on time T = Total time PROCEDURE: 1. Connections are made as per the circuit diagram 2. Switch on the RPS and turn on triggering kit 3. Switch on the debounce logic 4. By changing the width of the pulse, obtain the different set of reading. 5. For each step note down the duty cycle, output voltage and load current and tabulate it. 6. The output voltage is theoretically calculated for each step. 7. Draw the graph as per the reading in the table. Muthayammal Engineering college, Rasipuram. 29
  • 30.
    EE1303-Power Electronics LabManual TABULATION: Vs= T= S.No. TON TON Idc (Avg) Vdc (Avg) Vdc (Avg) in ms = Measured Measured Calculated T in mA in volts in volts Vs Vdc = (1 ) 1 2 3 4 5 Muthayammal Engineering college, Rasipuram. 30
  • 31.
    EE1303-Power Electronics LabManual INFERENCE: DISCUSSION QUESTIONS: 1. What is chopper and what are the devices generally used for chopper? 2. What are the types of chopper? 3. What is step up chopper? 4. What are the control strategies used for choppers? 5. Why frequency modulation is not preferred mostly? 6. Why thyristor is not preferred in chopper circuit mostly? RESULT: Muthayammal Engineering college, Rasipuram. 31
  • 32.
    EE1303-Power Electronics LabManual IGBT BASED SINGLE PHASE PWM INVERTER CIRCUIT DIAGRAM Muthayammal Engineering college, Rasipuram. 32
  • 33.
    EE1303-Power Electronics LabManual IGBT BASED SINGLE PHASE PWM INVERTER AIM: To study the operation of single-phase bridge inverter with sinusoidal pulse width modulation with R load. APPARATUS REQUIRED: S.No. Name of the item Type Range Quantity 1 IGBT Module - - 1 2 Inverter control module - - 1 3 CRO - - 1 4 Ammeter MI (0-5A) 1 5 Voltmeter MI (0-300V) 1 6 Patch cards - - - FORMULA USED: 1. Modulation index (m) is m = Ar / Ac 2. Output voltage V0 = m Vs Where Ar = Amplitude of reference signal Ac = Amplitude of carrier signal Vs = Source voltage Muthayammal Engineering college, Rasipuram. 33
  • 34.
    EE1303-Power Electronics LabManual Model graph Sinusoidal Pulse width modulation Voltage and current waveforms Muthayammal Engineering college, Rasipuram. 34
  • 35.
    EE1303-Power Electronics LabManual Precaution: 1. Check whether AC main switch is off condition in both the trainer. 2. Check whether control module mode selector switch is in first position (Sine wave). 3. Check whether control module pulse release switch SW4 in control module is off position. 4. Check whether 24V AC switch is in off position. Procedure: 1. Make the connection as per the circuit diagram. 2. Switch on the AC main in both the trainer. 3. Measure the amplitude and frequency of sine wave and carrier triangular wave and tabulate it. Also adjust sine wave frequency to 50Hz. 4. Connect CRO probe to observe the load voltage and load current waveform. 5. Release the switch SW4 in the inverter control module and switch SW1 in the IGBT power module. 6. Measure the output voltage. 7. Using the amplitude POT to vary step by step, for each step note down the amplitude and frequency of sine wave and triangular waveform and also measure the output voltage and tabulate it. 8. Then find the theoretical output voltage by using the formula. Muthayammal Engineering college, Rasipuram. 35
  • 36.
    EE1303-Power Electronics LabManual Tabulation: Vs= S.No. Amplitude Amplitude Modulation I0 V0 V0 of carrier of index Measured Measured Calculated triangular reference m= Ar/Ac in Amps in Volts in Volts wave sine wave V0 = m X V s (Ac) in (Ar) in volts volts 1 2 3 4 5 6 Muthayammal Engineering college, Rasipuram. 36
  • 37.
    EE1303-Power Electronics LabManual INFERENCE: DISCUSSION QUESTIONS: 1. What is inverter? 2. Why we go for PWM? 3. What are the different types of PWM? 4. What is modulation index and what are the types? 5. What are the advantages of IGBT? RESULT: Muthayammal Engineering college, Rasipuram. 37
  • 38.
    EE1303-Power Electronics LabManual SERIES RESONANT DC-DC CONVERTER (ZERO CURRENT SWITCHING) CIRCUIT DIAGRAM: MODEL GRAPH: Muthayammal Engineering college, Rasipuram. 38
  • 39.
    EE1303-Power Electronics LabManual SERIES RESONANT DC-DC CONVERTER (ZERO CURRENT SWITCHING) AIM: To determine the voltage and current wave form of series resonant dc-dc converter (Zero current switching). APPARATUS REQUIRED: S.No. Name of the item Type Range Quantity 1 Resonant converter module VPET-315 - 1 2 Ammeter MC (0-2) A 1 3 Voltmeter MC (0-30) V 1 4 CRO - - 1 5 CRO Brobe - - 1 6 Patch Cards - - 10 FORMULA USED: 1 Frequency f = Hz T Where: T= Time f = Frequency PRECAUTIONS: Initially keep the frequency adjustment POT in minimum position PROCEDURE: 1. Connections are made as per the circuit diagram. 2. Initially keep frequency adjustment POT in minimum position. 3. Switch on the main supply 4. Connect the “P” Pin connector from PWM output and PWM input 5. Connect the banana connector P10 to P4 , P8 to P11 6. Connect the current sensing resistor (1 / 20 W) across the banana connector P2 to P3. 7. The voltmeter is connected across P5 and P12 Muthayammal Engineering college, Rasipuram. 39
  • 40.
    EE1303-Power Electronics LabManual TABULATION: Switching Output Output S.No. Time (ms) Frequency Voltage (V) Current (A) (KHz) 1 2 3 4 5 Muthayammal Engineering college, Rasipuram. 40
  • 41.
    EE1303-Power Electronics LabManual 8. Connected the R load across P5 and P12 through ammeter. 9. Adjust the frequency POT and set switching frequency 40KHz. 10. Connect the CRO across the connector T1 (+) and ground. Another channel is connected to P2 (+), P3 (-) 11. Now observe the switch voltage and current wave. 12. Similarly observe the switch voltage and current waveform for various switching frequency. INFERENCE: DISCUSSION QUESTIONS: 1. What is resonance? 2. What is the condition for resonance? 3. What are the advantages of resonant converter? 4. What is soft switching? 5. What types of resonant converter? 6. What is zero current switching? 7. What is zero voltage switching? RESULT: Muthayammal Engineering college, Rasipuram. 41
  • 42.
    EE1303-Power Electronics LabManual PARALLEL RESONANT DC-DC CONVERTER (ZERO VOLTAGE SWITCHING) CIRCUIT DIAGRAM: MODEL GRAPH: Muthayammal Engineering college, Rasipuram. 42
  • 43.
    EE1303-Power Electronics LabManual PARALLEL RESONANT DC-DC CONVERTER (ZERO VOLTAGE SWITCHING) AIM: To determine the voltage and current wave form of parallel resonant dc-dc converter (Zero voltage switching). APPARATUS REQUIRED: S.No. Name of the item Type Range Quantity 1 Resonant converter module VPET-315 - 1 2 Ammeter MC (0-2) A 1 3 Voltmeter MC (0-30) V 1 4 CRO - - 1 5 CRO Brobe - - 1 6 Patch Cards - - 10 FORMULA USED: 1 Frequency f = Hz T Where: T= Time f = Frequency PRECAUTIONS: Initially keep the frequency adjustment POT in minimum position PROCEDURE: 1. Connections are made as per the circuit diagram. 2. Initially keep frequency adjustment POT in minimum position. 3. Switch on the main supply 4. Connect the “9” Pin connector from PWM output and PWM input 5. Connect the banana connector P10 to P4, P8 to P11 6. Connect the current sensing resistor (1 / 20 W) across the banana connector P2 to P3. 7. The voltmeter is connected across P5 and P12 Muthayammal Engineering college, Rasipuram. 43
  • 44.
    EE1303-Power Electronics LabManual TABULATION: Switching Output Output S.No. Time (ms) Frequency Voltage (V) Current (A) (KHz) 1 2 3 4 5 Muthayammal Engineering college, Rasipuram. 44
  • 45.
    EE1303-Power Electronics LabManual 8. Connected the R load across P5 and P12 through ammeter. 9. Adjust the frequency POT and set switching frequency 40KHz. 10. Connect the CRO across the connector T1 (+) and ground. Another channel is connected to P2 (+), P3 (-) 11. Now observe the switch voltage and current wave. 12. Similarly observe the switch voltage and current waveform for various switching frequency. INFERENCE: DISCUSSION QUESTIONS: 1. What is resonance? 2. What is the condition for resonance? 3. What are the advantages of resonant converter? 4. What is soft switching? 5. What types of resonant converter? 6. What is zero current switching? 7. What is zero voltage switching? RESULT: Muthayammal Engineering college, Rasipuram. 45