Co-ordinator
Co-ordinator
Dr.Shivali Pandey(M.D.)
Dr.Shivali Pandey(M.D.)

Speaker
Speaker

Dr.Tipu Sultan
Dr.Tipu Sultan
SURFACE TENSION
Surface tension forces tend to reduce the area of interface
and favour alveolar collapse.
According to Laplace law

Pressure =

2T
R

=

2×surface tension
Radius

So alveolar collapse is directly proportional to surface tension
but inversely proportional to alveolar size. Collapse is more
likely when surface tension increases or alveolar size
decrease.
The surface tension of the alveoli is reduced by the
surfactant which is secreted by type II pneumocyte .
Ability of surfactant to lower surface tension is directly
proportional to its concentration with in alveolus.

In smaller alveoli

Surfactant are
more concentrate

↓ ↓ surface tension

Prevent collapse

In larger alveoli

Surfactant are
less concentrated

Relative ↑ in
surface tension

Prevent overdistens of alveoli
PHYSICS OF VAPORIZATION
Vapor Pressure
If the container is kept at a constant temperature, a dynamic
equilibrium is formed between the liquid and vapor phases so
that the number of molecules in the vapor phase remains
constant. These molecules bombard the walls of the
container, creating a pressure. This is called the saturated
vapor pressure.
Vapor pressure depends only on the liquid and the
temperature.
Boiling point
A liquid’s boiling point is the temperature at which its vapor
pressure is equal to the atmospheric pressure.
Gas concentration
Two methods are commonly
concentration of a gas or vapor.

used

to

express

the

 Partial pressure
 Volumes percent (Vol%)
Partial pressure
The part of the total pressure due to any one gas in the
mixture is called the partial pressure of that gas.
Volume percent
Volumes percent is the number of units of volume of a gas in
relation to a total of 100 units of volume for the total gas
mixture.
Volumes percent expresses the relative ratio of gas
molecules in a mixture, whereas partial pressure expresses
an absolute value.
Partial pressure/ Total pressure = Volumes percent
Gas and vapor concentrations delivered by a vaporizer are
usually expressed in volumes percent.
Patient uptake and anesthetic depth are directly related to
partial pressure but only indirectly to volumes percent.
Latent heat of vaporization
Defined as the number of calories required to change 1 g of
liquid into vapor without a change in temperature.
Specific heat
Specific heat of a substance is the number of calories required
to increase the temperature of 1 g of a substance by 1°C.
The specific heat for an inhaled anesthetic is important
because it indicates how much heat must be supplied to the
liquid to maintain a constant temperature when heat is being
lost during vaporization.
Manufacturers select vaporizer component materials that have
high specific heat to minimize the temperature changes
associated with vaporization.
Thermal conductivity
Thermal conductivity is a measure of the speed at which heat
flows through a substance. Vaporizers are constructed of
metals that have relatively high thermal conductivity, which
helps maintain a uniform internal temperature
PROPERTIES OF COMMON ANESTHETIC AGENTS
ANESTHETIC VAPORIZERS
A vaporizer is a device that changes a liquid anesthetic agent
into its vapor and adds a controlled amount of that vapor to
the fresh gas flow or the breathing system.
Ideal vaporizer
 It should be simple, safe, satisfactory and more practical.
 It should have low resistance to gas flow.
 It should be temperature compensated for uniform
vaporization.
 It should permit a relatively constant concentration at
different flow rates of carrier gases and thus it should have
flow stability.
 It should permit precise, accurate, controllable and
predictable delivered concentration of the vapor to the
patient.
 Performance of vaporizer should not be affected by
changes in fresh gas flow, volume of liquid, ambient
temperature and pressure, decrease in temperature due to
vaporization and pressure fluctuation due to mode of
respiration.
 It should be light weight with small liquid requirements.
 Construction should be corrosion and solvent resistant.
 It should have good quality control.
Vaporizer design
Concentration calibration
Variable bypass vaporizers
Electronic vaporizers
Vaporization methods
Flow over
Injection
Bubble through type
Temperature compensation
Mechanical thermocompensation
Supplied heat
Computerized thermocompensation
Location of vaporizer
Outside the breathing system
Inside the breathing system
Specific anesthetic agent
Agent specific
Multiple agent
GRAY AND NUNN CLASSIFICATION
Plenum vaporizers –
 These are named after plenum system which means the
system in which fresh air is forced into a chamber.
 These vaporizers are used with fresh gas flow from
anaesthetic machines.
 Examples are : Boyle vaporizers, copper kettle, fluotek
Mark 2, Fluotek Mark 3, Halox vaporizer, Pentec (for
methoxyflurane), Enfluratec (for enflurane).
 Vaporizers are meant for unidirectional gas flow and have
a relatively high resistance to gas flow.
 They are not suitable for use as draw over vaporizers or in
circle system.
Inhalers or draw over vaporizers
 Usually have a very low resistance to gas flow.
 Examples are EMO vaporizer, Emotril, Tecota, Oxford
miniature inhaler.
Simple vaporizers for use inside of circle anesthetic
system
 Examples are : Goldman vaporizer, Rowbotham vaporizer
 High concentration can be maintained by surrounding the
glass vaporizer with a controlled temperature water jacket
or by incorporating copper kettle device.
 Temperature compensation may also be done by
including a temperature sensitive valve which controls the
amount of carrier gas to enter into the vaporizer and the
rest to bypass the vaporizer.
 Should have good quality control.
 Vaporizer filling devices are agent specific being coded to
fit the safety filing port of the correct vaporizer and the
anesthetic agent supply bottle. They prevent the risk of
adding the wrong agent to the wrong vaporizer and
decrease the extent of spillage. The fillers are colour, red
for halothane, orange for enflurane and purple for
isoflurane.
VAPORIZERS AND STANDARDS
The ASTM anesthesia workstation standard contains the
following provision regarding vaporizers:1. The effects of variations in ambient temperature and
pressure, tilting, back pressure, and input flow rate and gas
mixture composition on vaporizer performance must be
stated in the accompanying documents.
2. The average delivered concentration from the vaporizer
shall not deviate from the set value by more than ±20% or
±5% of the maximum setting, whichever is greater, without
back pressure.
3. The average delivered concentration from the vaporizer
shall not deviate from the set value by more than +30% or
-20% or by more than +7.5% or -5% of the maximum
setting, whichever is greater, with pressure fluctuations at
the common gas outlet of 2 kPa with a total gas flow of 2
L/minute or 5 kPa with a total gas flow of 8 L/minute.
4. A system that prevents gas from passing through the
vaporizing chamber or reservoir of one vaporizer and then
through that of another must be provided.
5. The output of the vaporizer shall be less than 0.05% in the
“OFF” or “zero” position if the “zero” position is also the
“OFF” position.
6. All vaporizer control knobs must open counterclockwise.
7. Either the maximum and minimum filling levels or the actual
usable volume and capacity shall be displayed.
8. The vaporizer must be designed so that it cannot be
overfilled when in the normal operating position.
9. Vaporizers unsuitable for use in the breathing system must
have noninterchangeable proprietary or 23-mm fittings.
Conical fittings of 15 mm and 22 mm cannot be used. When
23-mm fittings are used, the inlet of the vaporizer must be
male and the outlet female. The direction of gas flow must be
marked.
10.Vaporizers suitable for use in the breathing system must
have standard 22-mm fittings or screw- threaded, weightbearing fittings with the inlet female and the outlet male. The
direction of gas flow must be indicated by arrows and the
vaporizer marked “for use in the breathing system.
FACTORS THAT INFLUENCE VAPORIZER OUTPUT
Flow rate
The output of all variable-bypass vaporizers is less than the
dial setting at low flow rates (<250 mL/min).
Insufficient turbulence is generated in the vaporizing chamber
at low flow rates to upwardly advance the vapor molecules.
Extremely high flow rates, such as 15 L/min, the output of
most variable-bypass vaporizers is less than the dial setting.
This discrepancy is attributed to incomplete mixing and failure
to saturate the carrier gas in the vaporizing chamber.
Temperature
 The output of contemporary temperature-compensated
vaporizers is almost linear over a wide range of
temperatures.
 Automatic temperature-compensating mechanisms in the
bypass chamber maintain constant vaporizer output with
varying temperatures.
 The wick systems are placed in direct contact with the
metal wall of the vaporizer to help replace energy (heat)
consumed during vaporization.
 Materials that vaporizers are constructed of are chosen
because they have a relatively high specific heat and high
thermal conductivity.
Intermittent Back pressure
 When assisted or controlled ventilation is used, the positive
pressure generated during inspiration is transmitted from
the breathing system back to the machine and the
vaporizers.
 Back pressure may either increase (pumping effect) or
decrease (pressurizing effect) the vaporizer output.
Pumping Effect
Factors
This change is most pronounced when there is less agent in
the vaporizing chamber, when carrier gas flow is low, when
the pressure fluctuations are high and frequent, and when
the dial setting is low.
Mechanism
Figure shows the vaporizer during exhalation. The relative
resistances of the outlets form the bypass and vaporizing
chamber determine the flows to each (items 3 and 4 in the
figure).
Figure shows inspiration. Positive pressure at point C
prevents gas and vapor outflow. Pressure is transmitted to
points A and B. this results in gas being compressed in the
vaporizing chamber and bypass. Because the bypass has
a smaller volume than the vaporizing chamber, more gas
enters the vaporizing chamber so that the normal ratio
between the flow to the vaporizing chamber and that
through the bypass is disturbed. The result is an increased
flow to the vaporizing chamber, which then picks up
additional anesthetic vapor.
Figure shows the situation just after the beginning of
exhalation. The pressure at point C falls rapidly and gas flows
for the vaporizing chamber and the bypass to the outlet.
Because the bypass has less resistance than the vaporizing
chamber outlet, the pressure in the bypass falls more quickly
than that in the vaporizing chamber, and gas containing vapor
flows from the vaporizing chamber into the bypass. Because
the gas in the bypass now carriers vapor and the gas flowing
from the vaporizing chamber is still saturated the concentration
in the vaporizer output is increased.
Modifications to minimize the pumping effect
Alterations to the vaporizer
 Keeping the vaporizing chamber small or increasing the
size of the bypass will decrease the effects of back
pressure.
 Another methods is to employ a long, spiral or large
diameter tube to lead to the vaporizing chamber.
 The extra gas forced into this tube and subsequently
returned to the bypass does not reach the vaporizing
chamber.
Alterations to the anesthesia machine
 Pressurizing valve
 Unidirectional valve
 Pressure relief device
Pressurizing Effect
Factors
 The effect is greater with high flows, large pressure
fluctuations, and low vaporizer settings.
Mechanisms
Figure shows a vaporizer flowing free to atmosphere. The
pressure in the vaporizing chamber and the bypass is P. As
gas flows to the outlet, the pressure is reduced to R.
The number of molecules of anesthetic agent picked up by
each milliliter of carrier gas depends on the density of the
anesthetic vapor molecules in the vaporizing chamber.
Depends on the agent’s vapor pressure. The vapor pressure
depends solely on the temperature and is not affected by
alterations in the atmospheric pressure.
Figure shows the situation when an increased pressure is
applied to the vaporizer outlet and transmitted to the
vaporizing chamber. This increased pressure ill compress the
carrier so that there will be more molecules per milliliter. The
number of anesthetic vapor molecules in the vaporizing
chamber will not be increased, because this depends on the
saturated vapor pressure of the anesthetic and not on the
pressure in the container. The net result is a decrease in the
concentration of anesthetic in the vaporizing chamber and the
vaporizer outlet.
Interplay between pressurizing and pumping effects
 The changes in vaporizer output caused by the pumping
effect usually are greater than those associated with the
pressurizing effect.
 The pressurizing effect is seen with high gas flows and the
pumping effect at low flows.
Carrier gas composition
 When the carrier gas is changed rapidly from 100%
oxygen to 100% nitrous oxide, a sudden transient
decrease in vaporizer output occurs, followed by a slow
increase to a new steady-state value.
 Because nitrous oxide is more soluble than oxygen in the
halogenated liquid within the vaporizer sump, when this
switch occurs, the output from the vaporizing chamber is
transiently reduced.[63] Once the anesthetic liquid is totally
saturated with nitrous oxide, vaporizing chamber output
increases somewhat, and a new steady state is
established.
 The steady-state plateau is achieved more rapidly with
increased flow rates, regardless of the ultimate output
value
Halothane output of a North American Dräger Vapor 19.n vaporizer with different carrier gases.
The initial output concentration is approximately 4% halothane when oxygen is the carrier gas at
flows of 6 L/min (A). When the carrier gas is quickly switched to 100% nitrous oxide (B), the
halothane concentration decreases to 3% within 8 to 10 seconds. A new steady-state
concentration of approximately 3.5% is then attained within 1 minute. See text for details.
VAPORIZER MOUNTING SYSTEM
Permanent mounting
Permanent mounting means that tools are required to
remove or install a vaporizer on the anesthesia machine.
Advantage
 Less physical damage to vaporizers
 Fewer leaks
Disadvantage
 Machine may not have enough mounting locations to
accommodate all of the vaporizers that are likely to be
needed.
 Malfunctioning vaporizer cannot easily be exchanged.
Detachable mounting
 They allow the vaporizer to be mounted and removed
without the use of tools.
 Before mounting a vaporizer, the control dial must be in
the OFF position, and any adjacent vaporizer must be
turned OFF. The locking lever on the vaporizer should be
unlocked. The vaporizer is fitted onto the mounting system
and locked in position.
 To remove a vaporizer, the control dial is turned OFF, and
the locking lever moved to the unlock position. the
vaporizer can then be lifted off the manifold.
Select-a-tec mounting system
The mounting system has channels for the fresh gas flow from the flowmeters
toward the machine outlet. When a vaporizer is mounted and turned ON, two
plungers push the valves down so that gas passes through the vaporizer.
If the mounting position is empty or vaporizer is turned OFF, the gas passes
directly through the mounting system.
Advantage
 Allowing a more compact machine.
 Vaporizers can be easily removed and replaced, even
during a case.
 If malignant hyperthermia is a potential problem, the
vaporizers can be removed. Better results than if the
vaporizers remain on the machine in the OFF position.
Disadvantage
 Partial or complete obstruction to gas flow.
 Leaks may occur. A common leak source is an absent or
damaged O-ring. Another cause is leaving the locking
lever in the unlocked position.
SAFETY FEATURES
 Newer generations of anesthesia vaporizers have
minimized or eliminated many hazards once associated
with variable-bypass vaporizers.
 Agent-specific, keyed filling devices help prevent filling a
vaporizer with the wrong agent.
 Overfilling of these vaporizers is minimized because the
filler port is located at the maximum safe liquid level.
 Vaporizers are firmly secured to a vaporizer manifold on
the anesthesia workstation. Thus, problems associated
with vaporizer tipping have become much less frequent.
 Contemporary
interlock
systems
prevent
administration of more than one inhaled anesthetic.

the
Interlocking systems
 Interlock (vaporizer exclusion) systems prevent more than
one vaporizer form being turned ON at a time.
 Older versions of the select-a-tec system that provide
mounting positions for three vaporizers require that if only
two vaporizers are fitted, then the center position must be
occupied. If the center position is not occupied, the
interlock that helps to ensure that only one vaporizer at a
time can be turned ON is ineffective.
 Later versions incorporate an additional interlock that
helps to ensure that only one vaporizer can be turned ON
at a time, even if the center position is not occupied.
When the vaporizer of choice is turned
ON, a pain is forced into a notch on the
concentration control know of each of
the other vaporizer.
Hazards
Misfilling
 Vaporizers not equipped with keyed fillers have
occasionally been misfilled with the wrong anesthetic
liquid.
 When vaporizer misfilling occurs, either an anesthetic
overdose or underdose will result.
 The use of supplemental monitoring such as a multigas
analyzer may alert the user to such a problem.
Contamination
 Contamination of anesthetic vaporizer contents has
occurred as a result of filling an isoflurane vaporizer with
a contaminated bottle of isoflurane.
Tipping
 Tipping of a vaporizer can occur when it is incorrectly
“switched out” or moved.
 Excessive tipping can allow the liquid agent to enter the
bypass chamber and cause an output with an extremely high
concentration of agent.
 Tec 4 is slightly more immune to tipping than the North
American Dräger Vapor 19.n because of its extensive baffle
system.
 If either vaporizer is tipped, it should not be used until it has
been flushed for 20 to 30 minutes at high fresh gas flow
rates.
 During this procedure, having the vaporizer concentration
control dial set at a low concentration maximizes bypass
chamber flow and will aid in removal of any residual liquid
 After this procedure, use of a multigas analyzer is strongly
recommended.
 Drager Vapor 20.n series vaporizers now have a transport
(“T”) dial setting that helps prevent tipping-related problems.
When the dial is placed in this position, the vaporizer sump is
isolated from the bypass chamber.
Overfilling
 Liquid anesthetic enters the bypass chamber, and up to 10
times the intended vapor concentration can be delivered to
the common gas outlet.
 Side-fill systems largely prevent overfilling.
Underfilling
 The combination of a low vaporizer fill state (<25% full) and a
high vaporizing chamber flow rate can result in a clinically
significant and reproducible fall in vaporizer output.
Simultaneous Administration of Inhaled Anesthetics
 On some older anesthesia machines from Datex-Ohmeda
(equipped with the Select-a-Tec three-vaporizer manifold)
that did not use a vapor interlock system, two inhaled
anesthetics could be administered simultaneously when
the center vaporizer was removed.
 On such machines, the left or right vaporizer needed to
be moved to the central position if the central vaporizer
was removed (as indicated by the manifold warning
label). Once this was done, the vaporizer's interlock
system would operate properly and allow only one agent
to be administered at a time.
Leaks
 A loose filler cap is the most common source of vaporizer
leaks.
 Leaks can occur at the O-ring junctions between the
vaporizer and its manifold.
 To detect a leak within a vaporizer, the concentration
control dial must be in the “on” position.
No vapour output
 The most common cause of no vapor output is an empty
vaporizer.
 Incorrect vaporizer mounting.
 An overfilled vaporizer
 Blood entering the vaporizer
VARIABLE BYPASS VAPORIZERS
 The Datex-Ohmeda Tec 4, Tec 5, and Tec 7, as well as
the North American Dräger Vapor 19.n and 20.n
vaporizers, are classified as variable-bypass, flow-over,
temperature-compensated,
agent-specific,
out-ofbreathing-circuit vaporizers.
 These vaporizers are agent specific and out of circuit.
 Variable-bypass vaporizers are used to deliver halothane,
enflurane, isoflurane, and sevoflurane, but not desflurane.
Basic operating principles

Generic variable-bypass vaporizer
 Vaporizer components include the concentration control
dial, the bypass chamber, the vaporizing chamber, the
filler port, and the filler cap.
 The concentration control dial is a variable restrictor, and
it can be located either in the bypass chamber or in the
outlet of the vaporizing chamber. The function of the
concentration control dial is to regulate the relative flow
rates through the bypass and vaporizing chambers.
 More than 80% of the flow passes straight through the
bypass chamber to the vaporizer outlet, and this accounts
for the name “bypass chamber.” Less than 20% of the
flow from the flow meters is diverted through the
vaporizing chamber.
 The mixture that exits the vaporizer is the combination of
flow through the bypass chamber, flow through the
vaporizing chamber, and flow of entrained anesthetic
vapor.
 Variable-bypass vaporizers have an internal mechanism
to compensate for variations in ambient temperature.
 In warm operating room - To compensate for this
increased vapor pressure, the bimetallic strip of the
temperature-compensating valve leans to the right,
thereby decreasing resistance to flow through the bypass
chamber and allowing more flow to pass through the
bypass chamber and less flow to pass through the
vaporizing chamber.
 In cold operating room - The vapor pressure inside the
vaporizing chamber is reduced. To compensate for this
decrease in vapor pressure, the bimetallic strip leans to
the left, which increases resistance to flow through the
bypass chamber and causes more flow to pass through
the vaporizing chamber and less to pass through the
bypass chamber.
Simplified schematic of the Ohmeda Tec–type vaporizer.
ELECTRONIC VAPORIZERS
 Computer calculates the carrier gas flow that needs to pass
through the vaporizing chamber in order to produce the
desired anesthetic agent concentration.
 Another type of electronic vaporizer withdraws a calculated
amount of liquid agent from the agent bottle and injects that
liquid into the breathing system of fresh gas flow.
FLOW OVER VAPORIZERS
 Here the carrier gasses are allowed to flow over the surface
of the anesthestic liquid for vaporization.
 The vaporization largely depends on the effective area of the
gas liquid interface, and speed of gas flow over the liquid
surface.
 The distance of carrier gas flow above the liquid surface also
influences vaporization.
INJECTION
 Certain vaporizers control the vapor concentration by injecting
a known of liquid anesthetic into a known volume of gas.
BUBBLE THROUGH TYPE VAPORIZERS
 Carrier gas is allowed to bubble through the anaesthetic liquid.
 Very efficient as it provides a good contact between the gas
and liquid.
 The vaporization may be greatly enhanced if the size of
bubbles is small as it provides more surface area for the
contact.
 Fast moving bubbles may lower the vaporizer output
concentration.
 Depth of the liquid anaesthetic may influence the vaporization.
TEMPERATURE COMPENSATED VAPORIZERS
 Maintain a constant vapor output with fluctuations in liquid
anesthetic temperature.
Mechanical thermocompensation
 By altering the splitting ratio so that the percentage of
carrier gas that is directed through the vaporizing chamber
is increased or decreased.
Supplied heat
 An electric heater can be used to supply heat to a
vaporizer and maintain it at a constant temperature.
Computerized thermocompensation
 Thermocompensation may be accomplished by computer
control.
 Two methods have been used.
o The amount of agent injected into the breathing system
or fresh gas flow may be altered.
o Second method is computerized control of the amount
of carrier gas that flows through the vaporizing
chamber.
PLENUM VAPORIZERS
 These are named after plenum system which means the
systemic in which fresh air is forced into a chamber.
 These vaporizers are used with fresh gas flow from
anaesthetic machines.
 Examples are : Boyle vaporizers, copper kettle, fluotek
Mark 2, Fluotek Mark 3, Halox vaporizer, Pentec (for
methoxyflurane), Enfluratec (for enflurane).
 Vaporizers are meant for unidirectional gas flow and have
a relatively high resistance to has flow.
BOYLE VAPORIZERS
 The Boyle anaesthetic apparatus is equipped with two
vaporizers :o Ether
o Trichloroethylene
 Vaporizer is of variable bypass, flow over or bubble
through type.
 The glass bottle is calibrated upto 300ml. there is a metal
top incorporating the controls, namely, a lever and a
plunger to regulate the concentration of anaesthetic liquid.
 The level is turned from ‘off’ position towards ‘on’ position,
so that the gases pass through the bottle.
 If ‘off’ position the inlet and outlet of vaporizer are closed,
so that the gas passes without entering into it.
 Lever is lifted up, the gas flows down the chrome plated
inlet tube of the vaporizer. It is designed as U tube.
 Chrome plated plunger with a hood (cow) at the end is
placed directly above the end of the deliver U tube.
 Plunger is up, the gas passed under the hood and then
down the surface of volatile liquid to the vaporizer outlet.
But when the plunger is depressed, the hood may come
under the surface of liquid anaesthetic and may form large
bubbles through the liquid. This procedures maximum rate
of vaporization.
COPPER KETTLE VAPORIZER
 Made of copper because of its high heat capacity and
thermal conductivity.
 The system provides sufficient reservoir of heat to prevent
a fall in temperature inside the vaporizing chamber.
 On the top there is a filling port and a funnel and a draining
port at the bottom. There is a transparent window to detect
the anesthetic liquid inside the kettle. The temperature of
the vaporizer is indicated by a thermometer.
 Bubble through type the anaesthetic liquid to provide
maximum vaporization. It is temperature compensated and
placed out of the breathing system.
 Originally it was used for chloroform anaesthesia, but other
agents like ether and halothane may be used with
satisfactory result.
OXFORD VAPORIZER
 It is a portable ether inhaler with a temperature regulating
device.
 Ether, the volatile anaesthetic, is placed in ‘the inner
container which is surrounded by chemical crystals like
hydrated calcium chloride. All these are surrounded by hot
water jacket. Once calcium chloride crystals have been
melted by hot water, ether vapour will generate
spontaneously. As the melted calcium chloride is cooled, it
solidifies and releases the heat of crystallization. This heat
is absorbed by the ether placed in the inner chamber and
vaporization occurs.
 Ether vapour is then mixed with oxygen in a mixing
chamber and delivered to the patient through the
breathing circuit.
GOLDMAN VAPORIZER
 Mainly used for administration of halothane.
 It is neither temperature and level compensated nor
accurately calibrated.
 Halothane concentration using this vaporizer is usually low
and its output is mainly influenced by as flow rate.
 The vaporizer essentially consists of a small glass pot
attached to a metal head. On the side of the head there is
an outlet of gases and on other side there is an inlet where
carrier gases are received and/or divided partly in the
vaporizing chamber and the rest to bypass channel.
 At the top of the head there is a control device which can be
rotated to alter the vaporizer output.
 Maximum concentration using this vaporizer never
exceeds 2% irrespective of the total gas flow. But agitation
and splashing may increase the vapour concentration over
5%.
ROWBOTHAM VAPORIZER
 It is a simple flow-over type of vaporizer.
 It contains no wicks and is not temperature compensated.
 It is intended for administering moderate concentrations of
halothane.
 Ether, chloroform or trichloroethylene can also be used.
 Vapour strength is controlled by means of a lever
stopcock.
 Maximum concentration of halothane may be up to 3.1%
with gas flow rate of 4 L/min.
FLUOTHANE VAPORIZER
 It is a standard Boyle pattern vaporizer specially modified
for use of halothane.
 The vapour strength is controlled by means of a lever
stopcock over a graduated scale.
EMO VAPORIZER
 It is a variable bypass and flow-over (with wick) type of
vaporizer.
 It is temperature compensated.
 May be used for vaporization of diethyl ether, halothane,
chloroform and trichloroethylene.
 It is portable, 23 cm in diameter, 24 cm in height and
maximum 6.5 kg by weight.
 In the EMO inhaler, air enters through the inlet and partly
passes through the bypass into the mixing chamber and
the rest enters the vaporizing chamber through its inlet.
 At the inlet of vaporizing chamber there is a control valve
which controls the air flow into the chamber. The
vaporizing chamber has wicks around its walls and is
surrounded by water jacket made of aluminium (Mark I) or
stainless steel (Mark II and Mark III.
 Water jacket contains 1250 ml distilled water and acts as
a heat reservoir and reduces the temperature variation
due to vaporization.
 There is a thermocompensator small metal ‘bellows
containing a liquid in the vaporizing chamber outlet.
 If the temperature rises, the plunger attached to the
bellows goes upwards following expansion of
thermocompensator and this leads to less gas flow
through the vaporizing chamber.
 Temperature falls, the plunger comes down leading more
gas flow into the vaporizing chamber.
 There is an indicator to denote the level of the anaesthetic
liquid and in full position about 400 ml of ether filler of the
anaesthetic liquid, when depressed ether enters into the
vaporizing chamber. There is a temperature indicator to
denote that it is at proper working temperature.
 The unit is very useful, as it is compact, cheap, portable,
efficient and reliable. Air acts as a carrier gas and no
compressed gas cylinders are needed.
HALOX VAPORIZER
It is designed on a principle similar to the copper kettle
vaporizer, but in construction large mass of copper is
replaced by a glass container for simplicity.
In this vaporizer only halothane is used and it is needed
relatively in small amount.
TEC-5 VAPORIZER
Designed for use with halothane, enflurane,isoflurane, and
sevoflurane.
Construction
Tec 5 vaporizer is shown in figure
Diagram of Tec 5 vaporizer in the ON position
 The internal baffle system is designed to keep liquid from
reaching the outlet if the vaporizer is tipped or inverted.
 When the concentration dial is in the zero position, all of the
gas from the flowmeters bypasses the vaporizer through the
Select-a-tec bar.
 When the dial is turned past zero, inflowing gas is split into
two streams by the rotary valve. One stream is directed to
the vaporizing chamber, the other through the bypass.
 Gas flowing through the bypass flows down one side of the
vaporizer and past, the thermostat, which is a bimetallic strip
in the base.
 Temperature in the vaporizer decreases, the thermostat
permits less gas flow through the bypass so that more gas
passes through the vaporizing chamber.
 The gas flowing to the vaporizing chamber first passes
through the central part of the rotary valve, after which it is
directed through a helical channel then past a spiral wick
that is in contact with the wick skirt, which dips into the
liquid agent. Gas with vapor leaves the vaporizing
chamber via a channel in the concentration dial rotary
valve and flows to the outlet.
Evaluation
 Greatest accuracy is at a fresh gas flow of less than
5L/minute and dial settings less than 3%. At higher flows
and higher dial settings, there is a decrease in output.
 The greatest accuracy is between 15°C and 35°C. The
thermostat does not respond to temperature below 15°C
and the output will be less than indicated on the dial. If the
temperature is above 35°C the output will be unpredictably
high.
Maintenance
 The exterior of the vaporizer may be wiped with a damp
cloth.
 The manufacturer recommends that if the agent contains
additives or stabilizing agents, the vaporizers should be
drained every 2 weeks or when the level is low.
 There are no additives or stabilizing agents, the vaporizer
can be drained at less frequent intervals the vaporizer
should be returned to a service center every 3 years.
TEC 6 VAPORIZER
 Designed for use only with desflurane.
Construction
 It is somewhat larger than the Tec 5 vaporizer.
 The concentration dial at the top is calibrated form 1% to
18% in gradations of 1% upto 10% and 2% between 10%
and 18%.
 The amber warm up LED indicates an initial warmup
period after the vaporizer is first connected to the mains
power.
 Once warm up is complete, the green operational LED is
illuminated, indicating that the vaporizer has reached its
operating temperature and the concentration dial can be
turned ON.
 A short tone sounds at the transition from warm up to
operational.
 The red no output LED flashes and an auditory alarm of
repetitive tones sounds if the vaporizer is not able to deliver
vapor.
 This can be caused by an agent level less than 20ml, tilting
the vaporizer more than 10 degrees power failure, or an
internal malfunction.
 The amber low agent LED accompanied by an audible alarm
is illuminated if there is less than 50mL of agent in the
vaporizer.
 The amber alarm battery low LED illuminates to indicate that
a new battery is required.
 The liquid level indicator has a liquid crystal display (LCD)
that indicates the amount of liquid in the vaporizer between
50 and 425mL.
 There are 20 bars. A single bar corresponds to a volume of
approximately 20mL.
 When the unit is plugged in, the electronics go through a self
test. For 2 seconds, the alarm sounds, and each LED and
LCD illuminates.
 Once the vaporizer is plugged in, the power is always ON,
and the sump heaters are operational.
 Desflurane is heated to 39°C, which is well above its boiling
point, by two heaters in the base. An external heat source is
needed, because the potency of desflurane requires that
large amounts be vaporizes. In addition, the desflurane
boiling point is near room temperature and depending on
ambient temperature would make the output unpredictable.
 The sump assembly holds the agent and includes the filling
port, drain, heaters, and agent level sensor. It has a capacity
of 425mL.
 The temperature is monitored, and the associated
electronics act as a thermostat.
 Two heaters in the upper part of the vaporizer prevent
agent condensation where the warm vapor meets the cold
gas from the common manifold.
 When the proper temperature is reached, the green
operational LED illuminates.
 A signal from the control electronics operates the solenoid
interlock, allowing the dial and rotary valve to be turned.
When the dial and rotary valve are turned, the shut off
valve opens.
 Fresh gas flow enters the vaporizer and encounters a
fixed resistor that creates back pressure. The higher the
fresh gas flow, the greater the back pressure generated.
 Electromechanical devices maintain the agent vapor
pressure at the variable resistor in the rotary valve at the
same level as the fresh gas pressure at the fixed restrictor.
 This pressure balance between the desflurane and the
diluent flow compensates for changes in temperature, vapor
pressure, or diluent flow rate.
 Control electronics, which in turn alters the agent pressure at
the variable resistor by opening or closing the agent
pressure regulating valve to balance the pressures.
 With this balance of pressures maintained, the concentration
delivered by the vaporizer depends only on the ratio of fresh
gas flow through the fixed restrictor and agent vapor flow
through the variable resistor, which depends on the
concentration dial setting.
Performance of Tec 6 vaporizer, with oxygen as the carrier gas
Evaluation
 Vaporizer is calibrated for flows from 0.2 to 10L/minute.
 Output is almost linear at the 3%, 7% and 12% settings,
with slightly lower outputs at flows less than 5L/minute and
slightly greater outputs at higher flows.
 The vaporizer is designed to be used at ambient
temperatures between 18°C and 30°C.
 Output is within ±15% of the dial setting.
 Fluctuating back pressure does not significantly affect the
Tec 6 vaporizer output.
 The output is decreased with air or nitrous oxide as the
carrier gas.
Maintenance
 Requires servicing every year.
ALADIN VAPORIZER
 Designed for desflurane,
halothane, and enflurane.

isoflurane,

sevoflurane,

Construction
 Vaporizer consists of two parts. The electronic control
mechanisms is in the anesthesia machine. The agent is in
a portable cassette that is inserted into a slot in the
anesthesia machine.
 The concentration dial is on the anesthesia machine next
to where the cassette is placed.
 On the display screen the agent is identified by name and
color code and the setting in numbers and on a triangular
graph.
 The cassette is shown in figure. It is color coded for the
agent that it is designed to contain and is magnetically
coded so that the machine can automatically identify which
cassette has been inserted.
 The liquid level indicator and the filling port are located on
the front. The cassette holds upto 25ml when full. When
the ball in the sight tube is at the bottom, the cassette
contains 80L or less. The liquid level may also be
displayed on the machine. When the only 10% of liquid
remains in the cassette, an alarm message appears.
 Fresh gas enters the vaporizer and is split between the
bypass flow that is in the machine and the vaporizing
chamber.
Diagram of Aladin cassette vaporizer
 Sensors in the vaporizing chamber outlet and bypass
monitor the flow through each.
 Wicks in the vaporizing chamber increase the surface area.
 Check valve in the inlet to the vaporizing chamber protects
against agent backflow into the bypass.
 The flow at the outlet of the vaporizing chamber is
controlled by the central processing unit (CPU) in the
anesthesia machine.
 This receives information, including the fresh gas
composition, anesthetic agent, dial setting, temperature in
the rear of the cassette and flow.
 Inside the vaporizing chamber, metal plates increase heat
capacity, heat conductivity, and vaporizing surface, all of
which improve temperature stability and vaporization.
 When cassette temperature decreases to less than 18°C, a
fan below it is activated to facilitate heat transfer to the
vaporizer.
 When the cassette is removed, two spring loaded valves
automatically close the channels to and from the vaporizer.
 When the cassette is inserted into the machine, these
valves open to make the connections with the inflow and
outflow channels.
 In error situations, the valves operate to cut off anesthetic
agent delivery.
Evaluation
 Accuracy for all agents is ±10% of the setting or ±3% of the
maximum dial setting (whichever is greater) with fresh gas
flows from 200ml/minute.
 The effects of sudden changes in fresh gas flow or carrier
gas composition, back pressure, and tipping were minimal.
 If the temperature falls below 20°C or the fresh gas flow is
over 8L/minute, the vaporizer may be unable to produce
high concentrations and the message insufficient agent and
decreased flow will appear on the machine.
Maintenance
 Cassettes surface can be cleaned with a cloth moistened in
a mild soap solution.
 Cassette should be emptied before sending it to a service
center.
DRAGGER VAPOR VAPORIZER
 Temperature and level compensated.
 It is of variable bypass, flow-over (with wick) type.
 It is agent specific for halothane, isoflurane or enflurane.
 It is used outside the breathing system.
 It is compact, lightweight and very accurate over a wide
range of flow rates.
 The concentration output of this vaporizer independent of
the fresh gas flow rate from 300 ml/min to 7 L/min. Slight
decrease of concentration at higher flow rates.
 In ‘off’ position, fresh gas flow bypasses the vaporizer
completely without any resistance.
 With the position ‘on’, the concentration dial is to be turned
counter clockwise to open the port for fresh gas inflow. Gas
partly enters the vaporizing chamber to become saturated
with anaesthetic liquid and the rest traverses the bypass.
Both of them meet in the mixing chamber and then pass on
to the outlet.
 Each vaporizer is individually tested and the concentration
calibrated up to 4% halothane.
 It is designed to operate at a temperature range of 1040°C.
 In cases of 100% O2 the output concentration is 5-10%
higher and in 30% O2 and 70% N2O it is 5-10% lower.
Vaporizers
Vaporizers

Vaporizers

  • 1.
  • 2.
    SURFACE TENSION Surface tensionforces tend to reduce the area of interface and favour alveolar collapse. According to Laplace law Pressure = 2T R = 2×surface tension Radius So alveolar collapse is directly proportional to surface tension but inversely proportional to alveolar size. Collapse is more likely when surface tension increases or alveolar size decrease.
  • 3.
    The surface tensionof the alveoli is reduced by the surfactant which is secreted by type II pneumocyte . Ability of surfactant to lower surface tension is directly proportional to its concentration with in alveolus. In smaller alveoli Surfactant are more concentrate ↓ ↓ surface tension Prevent collapse In larger alveoli Surfactant are less concentrated Relative ↑ in surface tension Prevent overdistens of alveoli
  • 4.
    PHYSICS OF VAPORIZATION VaporPressure If the container is kept at a constant temperature, a dynamic equilibrium is formed between the liquid and vapor phases so that the number of molecules in the vapor phase remains constant. These molecules bombard the walls of the container, creating a pressure. This is called the saturated vapor pressure. Vapor pressure depends only on the liquid and the temperature. Boiling point A liquid’s boiling point is the temperature at which its vapor pressure is equal to the atmospheric pressure.
  • 5.
    Gas concentration Two methodsare commonly concentration of a gas or vapor. used to express the  Partial pressure  Volumes percent (Vol%) Partial pressure The part of the total pressure due to any one gas in the mixture is called the partial pressure of that gas. Volume percent Volumes percent is the number of units of volume of a gas in relation to a total of 100 units of volume for the total gas mixture.
  • 6.
    Volumes percent expressesthe relative ratio of gas molecules in a mixture, whereas partial pressure expresses an absolute value. Partial pressure/ Total pressure = Volumes percent Gas and vapor concentrations delivered by a vaporizer are usually expressed in volumes percent. Patient uptake and anesthetic depth are directly related to partial pressure but only indirectly to volumes percent. Latent heat of vaporization Defined as the number of calories required to change 1 g of liquid into vapor without a change in temperature.
  • 7.
    Specific heat Specific heatof a substance is the number of calories required to increase the temperature of 1 g of a substance by 1°C. The specific heat for an inhaled anesthetic is important because it indicates how much heat must be supplied to the liquid to maintain a constant temperature when heat is being lost during vaporization. Manufacturers select vaporizer component materials that have high specific heat to minimize the temperature changes associated with vaporization. Thermal conductivity Thermal conductivity is a measure of the speed at which heat flows through a substance. Vaporizers are constructed of metals that have relatively high thermal conductivity, which helps maintain a uniform internal temperature
  • 8.
    PROPERTIES OF COMMONANESTHETIC AGENTS
  • 9.
    ANESTHETIC VAPORIZERS A vaporizeris a device that changes a liquid anesthetic agent into its vapor and adds a controlled amount of that vapor to the fresh gas flow or the breathing system. Ideal vaporizer  It should be simple, safe, satisfactory and more practical.  It should have low resistance to gas flow.  It should be temperature compensated for uniform vaporization.  It should permit a relatively constant concentration at different flow rates of carrier gases and thus it should have flow stability.
  • 10.
     It shouldpermit precise, accurate, controllable and predictable delivered concentration of the vapor to the patient.  Performance of vaporizer should not be affected by changes in fresh gas flow, volume of liquid, ambient temperature and pressure, decrease in temperature due to vaporization and pressure fluctuation due to mode of respiration.  It should be light weight with small liquid requirements.  Construction should be corrosion and solvent resistant.  It should have good quality control.
  • 11.
    Vaporizer design Concentration calibration Variablebypass vaporizers Electronic vaporizers Vaporization methods Flow over Injection Bubble through type Temperature compensation Mechanical thermocompensation Supplied heat Computerized thermocompensation
  • 12.
    Location of vaporizer Outsidethe breathing system Inside the breathing system Specific anesthetic agent Agent specific Multiple agent GRAY AND NUNN CLASSIFICATION Plenum vaporizers –  These are named after plenum system which means the system in which fresh air is forced into a chamber.  These vaporizers are used with fresh gas flow from anaesthetic machines.
  • 13.
     Examples are: Boyle vaporizers, copper kettle, fluotek Mark 2, Fluotek Mark 3, Halox vaporizer, Pentec (for methoxyflurane), Enfluratec (for enflurane).  Vaporizers are meant for unidirectional gas flow and have a relatively high resistance to gas flow.  They are not suitable for use as draw over vaporizers or in circle system. Inhalers or draw over vaporizers  Usually have a very low resistance to gas flow.  Examples are EMO vaporizer, Emotril, Tecota, Oxford miniature inhaler.
  • 14.
    Simple vaporizers foruse inside of circle anesthetic system  Examples are : Goldman vaporizer, Rowbotham vaporizer  High concentration can be maintained by surrounding the glass vaporizer with a controlled temperature water jacket or by incorporating copper kettle device.  Temperature compensation may also be done by including a temperature sensitive valve which controls the amount of carrier gas to enter into the vaporizer and the rest to bypass the vaporizer.
  • 15.
     Should havegood quality control.  Vaporizer filling devices are agent specific being coded to fit the safety filing port of the correct vaporizer and the anesthetic agent supply bottle. They prevent the risk of adding the wrong agent to the wrong vaporizer and decrease the extent of spillage. The fillers are colour, red for halothane, orange for enflurane and purple for isoflurane. VAPORIZERS AND STANDARDS The ASTM anesthesia workstation standard contains the following provision regarding vaporizers:1. The effects of variations in ambient temperature and pressure, tilting, back pressure, and input flow rate and gas mixture composition on vaporizer performance must be stated in the accompanying documents.
  • 16.
    2. The averagedelivered concentration from the vaporizer shall not deviate from the set value by more than ±20% or ±5% of the maximum setting, whichever is greater, without back pressure. 3. The average delivered concentration from the vaporizer shall not deviate from the set value by more than +30% or -20% or by more than +7.5% or -5% of the maximum setting, whichever is greater, with pressure fluctuations at the common gas outlet of 2 kPa with a total gas flow of 2 L/minute or 5 kPa with a total gas flow of 8 L/minute. 4. A system that prevents gas from passing through the vaporizing chamber or reservoir of one vaporizer and then through that of another must be provided. 5. The output of the vaporizer shall be less than 0.05% in the “OFF” or “zero” position if the “zero” position is also the “OFF” position.
  • 17.
    6. All vaporizercontrol knobs must open counterclockwise. 7. Either the maximum and minimum filling levels or the actual usable volume and capacity shall be displayed. 8. The vaporizer must be designed so that it cannot be overfilled when in the normal operating position. 9. Vaporizers unsuitable for use in the breathing system must have noninterchangeable proprietary or 23-mm fittings. Conical fittings of 15 mm and 22 mm cannot be used. When 23-mm fittings are used, the inlet of the vaporizer must be male and the outlet female. The direction of gas flow must be marked. 10.Vaporizers suitable for use in the breathing system must have standard 22-mm fittings or screw- threaded, weightbearing fittings with the inlet female and the outlet male. The direction of gas flow must be indicated by arrows and the vaporizer marked “for use in the breathing system.
  • 18.
    FACTORS THAT INFLUENCEVAPORIZER OUTPUT Flow rate The output of all variable-bypass vaporizers is less than the dial setting at low flow rates (<250 mL/min). Insufficient turbulence is generated in the vaporizing chamber at low flow rates to upwardly advance the vapor molecules. Extremely high flow rates, such as 15 L/min, the output of most variable-bypass vaporizers is less than the dial setting. This discrepancy is attributed to incomplete mixing and failure to saturate the carrier gas in the vaporizing chamber.
  • 19.
    Temperature  The outputof contemporary temperature-compensated vaporizers is almost linear over a wide range of temperatures.  Automatic temperature-compensating mechanisms in the bypass chamber maintain constant vaporizer output with varying temperatures.  The wick systems are placed in direct contact with the metal wall of the vaporizer to help replace energy (heat) consumed during vaporization.  Materials that vaporizers are constructed of are chosen because they have a relatively high specific heat and high thermal conductivity.
  • 20.
    Intermittent Back pressure When assisted or controlled ventilation is used, the positive pressure generated during inspiration is transmitted from the breathing system back to the machine and the vaporizers.  Back pressure may either increase (pumping effect) or decrease (pressurizing effect) the vaporizer output. Pumping Effect Factors This change is most pronounced when there is less agent in the vaporizing chamber, when carrier gas flow is low, when the pressure fluctuations are high and frequent, and when the dial setting is low.
  • 21.
    Mechanism Figure shows thevaporizer during exhalation. The relative resistances of the outlets form the bypass and vaporizing chamber determine the flows to each (items 3 and 4 in the figure).
  • 22.
    Figure shows inspiration.Positive pressure at point C prevents gas and vapor outflow. Pressure is transmitted to points A and B. this results in gas being compressed in the vaporizing chamber and bypass. Because the bypass has a smaller volume than the vaporizing chamber, more gas enters the vaporizing chamber so that the normal ratio between the flow to the vaporizing chamber and that through the bypass is disturbed. The result is an increased flow to the vaporizing chamber, which then picks up additional anesthetic vapor.
  • 24.
    Figure shows thesituation just after the beginning of exhalation. The pressure at point C falls rapidly and gas flows for the vaporizing chamber and the bypass to the outlet. Because the bypass has less resistance than the vaporizing chamber outlet, the pressure in the bypass falls more quickly than that in the vaporizing chamber, and gas containing vapor flows from the vaporizing chamber into the bypass. Because the gas in the bypass now carriers vapor and the gas flowing from the vaporizing chamber is still saturated the concentration in the vaporizer output is increased.
  • 26.
    Modifications to minimizethe pumping effect Alterations to the vaporizer  Keeping the vaporizing chamber small or increasing the size of the bypass will decrease the effects of back pressure.  Another methods is to employ a long, spiral or large diameter tube to lead to the vaporizing chamber.  The extra gas forced into this tube and subsequently returned to the bypass does not reach the vaporizing chamber.
  • 28.
    Alterations to theanesthesia machine  Pressurizing valve  Unidirectional valve  Pressure relief device Pressurizing Effect Factors  The effect is greater with high flows, large pressure fluctuations, and low vaporizer settings. Mechanisms Figure shows a vaporizer flowing free to atmosphere. The pressure in the vaporizing chamber and the bypass is P. As gas flows to the outlet, the pressure is reduced to R.
  • 29.
    The number ofmolecules of anesthetic agent picked up by each milliliter of carrier gas depends on the density of the anesthetic vapor molecules in the vaporizing chamber. Depends on the agent’s vapor pressure. The vapor pressure depends solely on the temperature and is not affected by alterations in the atmospheric pressure.
  • 31.
    Figure shows thesituation when an increased pressure is applied to the vaporizer outlet and transmitted to the vaporizing chamber. This increased pressure ill compress the carrier so that there will be more molecules per milliliter. The number of anesthetic vapor molecules in the vaporizing chamber will not be increased, because this depends on the saturated vapor pressure of the anesthetic and not on the pressure in the container. The net result is a decrease in the concentration of anesthetic in the vaporizing chamber and the vaporizer outlet.
  • 33.
    Interplay between pressurizingand pumping effects  The changes in vaporizer output caused by the pumping effect usually are greater than those associated with the pressurizing effect.  The pressurizing effect is seen with high gas flows and the pumping effect at low flows. Carrier gas composition  When the carrier gas is changed rapidly from 100% oxygen to 100% nitrous oxide, a sudden transient decrease in vaporizer output occurs, followed by a slow increase to a new steady-state value.
  • 34.
     Because nitrousoxide is more soluble than oxygen in the halogenated liquid within the vaporizer sump, when this switch occurs, the output from the vaporizing chamber is transiently reduced.[63] Once the anesthetic liquid is totally saturated with nitrous oxide, vaporizing chamber output increases somewhat, and a new steady state is established.  The steady-state plateau is achieved more rapidly with increased flow rates, regardless of the ultimate output value
  • 35.
    Halothane output ofa North American Dräger Vapor 19.n vaporizer with different carrier gases. The initial output concentration is approximately 4% halothane when oxygen is the carrier gas at flows of 6 L/min (A). When the carrier gas is quickly switched to 100% nitrous oxide (B), the halothane concentration decreases to 3% within 8 to 10 seconds. A new steady-state concentration of approximately 3.5% is then attained within 1 minute. See text for details.
  • 36.
    VAPORIZER MOUNTING SYSTEM Permanentmounting Permanent mounting means that tools are required to remove or install a vaporizer on the anesthesia machine. Advantage  Less physical damage to vaporizers  Fewer leaks Disadvantage  Machine may not have enough mounting locations to accommodate all of the vaporizers that are likely to be needed.  Malfunctioning vaporizer cannot easily be exchanged.
  • 37.
    Detachable mounting  Theyallow the vaporizer to be mounted and removed without the use of tools.  Before mounting a vaporizer, the control dial must be in the OFF position, and any adjacent vaporizer must be turned OFF. The locking lever on the vaporizer should be unlocked. The vaporizer is fitted onto the mounting system and locked in position.  To remove a vaporizer, the control dial is turned OFF, and the locking lever moved to the unlock position. the vaporizer can then be lifted off the manifold.
  • 38.
    Select-a-tec mounting system Themounting system has channels for the fresh gas flow from the flowmeters toward the machine outlet. When a vaporizer is mounted and turned ON, two plungers push the valves down so that gas passes through the vaporizer. If the mounting position is empty or vaporizer is turned OFF, the gas passes directly through the mounting system.
  • 39.
    Advantage  Allowing amore compact machine.  Vaporizers can be easily removed and replaced, even during a case.  If malignant hyperthermia is a potential problem, the vaporizers can be removed. Better results than if the vaporizers remain on the machine in the OFF position. Disadvantage  Partial or complete obstruction to gas flow.  Leaks may occur. A common leak source is an absent or damaged O-ring. Another cause is leaving the locking lever in the unlocked position.
  • 40.
    SAFETY FEATURES  Newergenerations of anesthesia vaporizers have minimized or eliminated many hazards once associated with variable-bypass vaporizers.  Agent-specific, keyed filling devices help prevent filling a vaporizer with the wrong agent.  Overfilling of these vaporizers is minimized because the filler port is located at the maximum safe liquid level.  Vaporizers are firmly secured to a vaporizer manifold on the anesthesia workstation. Thus, problems associated with vaporizer tipping have become much less frequent.  Contemporary interlock systems prevent administration of more than one inhaled anesthetic. the
  • 41.
    Interlocking systems  Interlock(vaporizer exclusion) systems prevent more than one vaporizer form being turned ON at a time.  Older versions of the select-a-tec system that provide mounting positions for three vaporizers require that if only two vaporizers are fitted, then the center position must be occupied. If the center position is not occupied, the interlock that helps to ensure that only one vaporizer at a time can be turned ON is ineffective.  Later versions incorporate an additional interlock that helps to ensure that only one vaporizer can be turned ON at a time, even if the center position is not occupied.
  • 42.
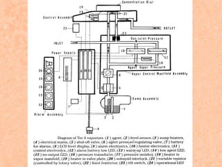
    When the vaporizerof choice is turned ON, a pain is forced into a notch on the concentration control know of each of the other vaporizer.
  • 43.
    Hazards Misfilling  Vaporizers notequipped with keyed fillers have occasionally been misfilled with the wrong anesthetic liquid.  When vaporizer misfilling occurs, either an anesthetic overdose or underdose will result.  The use of supplemental monitoring such as a multigas analyzer may alert the user to such a problem. Contamination  Contamination of anesthetic vaporizer contents has occurred as a result of filling an isoflurane vaporizer with a contaminated bottle of isoflurane.
  • 44.
    Tipping  Tipping ofa vaporizer can occur when it is incorrectly “switched out” or moved.  Excessive tipping can allow the liquid agent to enter the bypass chamber and cause an output with an extremely high concentration of agent.  Tec 4 is slightly more immune to tipping than the North American Dräger Vapor 19.n because of its extensive baffle system.  If either vaporizer is tipped, it should not be used until it has been flushed for 20 to 30 minutes at high fresh gas flow rates.  During this procedure, having the vaporizer concentration control dial set at a low concentration maximizes bypass chamber flow and will aid in removal of any residual liquid
  • 45.
     After thisprocedure, use of a multigas analyzer is strongly recommended.  Drager Vapor 20.n series vaporizers now have a transport (“T”) dial setting that helps prevent tipping-related problems. When the dial is placed in this position, the vaporizer sump is isolated from the bypass chamber. Overfilling  Liquid anesthetic enters the bypass chamber, and up to 10 times the intended vapor concentration can be delivered to the common gas outlet.  Side-fill systems largely prevent overfilling. Underfilling  The combination of a low vaporizer fill state (<25% full) and a high vaporizing chamber flow rate can result in a clinically significant and reproducible fall in vaporizer output.
  • 46.
    Simultaneous Administration ofInhaled Anesthetics  On some older anesthesia machines from Datex-Ohmeda (equipped with the Select-a-Tec three-vaporizer manifold) that did not use a vapor interlock system, two inhaled anesthetics could be administered simultaneously when the center vaporizer was removed.  On such machines, the left or right vaporizer needed to be moved to the central position if the central vaporizer was removed (as indicated by the manifold warning label). Once this was done, the vaporizer's interlock system would operate properly and allow only one agent to be administered at a time.
  • 47.
    Leaks  A loosefiller cap is the most common source of vaporizer leaks.  Leaks can occur at the O-ring junctions between the vaporizer and its manifold.  To detect a leak within a vaporizer, the concentration control dial must be in the “on” position. No vapour output  The most common cause of no vapor output is an empty vaporizer.  Incorrect vaporizer mounting.  An overfilled vaporizer  Blood entering the vaporizer
  • 48.
    VARIABLE BYPASS VAPORIZERS The Datex-Ohmeda Tec 4, Tec 5, and Tec 7, as well as the North American Dräger Vapor 19.n and 20.n vaporizers, are classified as variable-bypass, flow-over, temperature-compensated, agent-specific, out-ofbreathing-circuit vaporizers.  These vaporizers are agent specific and out of circuit.  Variable-bypass vaporizers are used to deliver halothane, enflurane, isoflurane, and sevoflurane, but not desflurane.
  • 49.
    Basic operating principles Genericvariable-bypass vaporizer
  • 50.
     Vaporizer componentsinclude the concentration control dial, the bypass chamber, the vaporizing chamber, the filler port, and the filler cap.  The concentration control dial is a variable restrictor, and it can be located either in the bypass chamber or in the outlet of the vaporizing chamber. The function of the concentration control dial is to regulate the relative flow rates through the bypass and vaporizing chambers.  More than 80% of the flow passes straight through the bypass chamber to the vaporizer outlet, and this accounts for the name “bypass chamber.” Less than 20% of the flow from the flow meters is diverted through the vaporizing chamber.
  • 51.
     The mixturethat exits the vaporizer is the combination of flow through the bypass chamber, flow through the vaporizing chamber, and flow of entrained anesthetic vapor.  Variable-bypass vaporizers have an internal mechanism to compensate for variations in ambient temperature.  In warm operating room - To compensate for this increased vapor pressure, the bimetallic strip of the temperature-compensating valve leans to the right, thereby decreasing resistance to flow through the bypass chamber and allowing more flow to pass through the bypass chamber and less flow to pass through the vaporizing chamber.
  • 52.
     In coldoperating room - The vapor pressure inside the vaporizing chamber is reduced. To compensate for this decrease in vapor pressure, the bimetallic strip leans to the left, which increases resistance to flow through the bypass chamber and causes more flow to pass through the vaporizing chamber and less to pass through the bypass chamber.
  • 53.
    Simplified schematic ofthe Ohmeda Tec–type vaporizer.
  • 54.
    ELECTRONIC VAPORIZERS  Computercalculates the carrier gas flow that needs to pass through the vaporizing chamber in order to produce the desired anesthetic agent concentration.  Another type of electronic vaporizer withdraws a calculated amount of liquid agent from the agent bottle and injects that liquid into the breathing system of fresh gas flow. FLOW OVER VAPORIZERS  Here the carrier gasses are allowed to flow over the surface of the anesthestic liquid for vaporization.  The vaporization largely depends on the effective area of the gas liquid interface, and speed of gas flow over the liquid surface.  The distance of carrier gas flow above the liquid surface also influences vaporization.
  • 55.
    INJECTION  Certain vaporizerscontrol the vapor concentration by injecting a known of liquid anesthetic into a known volume of gas. BUBBLE THROUGH TYPE VAPORIZERS  Carrier gas is allowed to bubble through the anaesthetic liquid.  Very efficient as it provides a good contact between the gas and liquid.  The vaporization may be greatly enhanced if the size of bubbles is small as it provides more surface area for the contact.  Fast moving bubbles may lower the vaporizer output concentration.  Depth of the liquid anaesthetic may influence the vaporization.
  • 56.
    TEMPERATURE COMPENSATED VAPORIZERS Maintain a constant vapor output with fluctuations in liquid anesthetic temperature. Mechanical thermocompensation  By altering the splitting ratio so that the percentage of carrier gas that is directed through the vaporizing chamber is increased or decreased. Supplied heat  An electric heater can be used to supply heat to a vaporizer and maintain it at a constant temperature. Computerized thermocompensation  Thermocompensation may be accomplished by computer control.
  • 57.
     Two methodshave been used. o The amount of agent injected into the breathing system or fresh gas flow may be altered. o Second method is computerized control of the amount of carrier gas that flows through the vaporizing chamber. PLENUM VAPORIZERS  These are named after plenum system which means the systemic in which fresh air is forced into a chamber.  These vaporizers are used with fresh gas flow from anaesthetic machines.  Examples are : Boyle vaporizers, copper kettle, fluotek Mark 2, Fluotek Mark 3, Halox vaporizer, Pentec (for methoxyflurane), Enfluratec (for enflurane).
  • 58.
     Vaporizers aremeant for unidirectional gas flow and have a relatively high resistance to has flow. BOYLE VAPORIZERS  The Boyle anaesthetic apparatus is equipped with two vaporizers :o Ether o Trichloroethylene  Vaporizer is of variable bypass, flow over or bubble through type.  The glass bottle is calibrated upto 300ml. there is a metal top incorporating the controls, namely, a lever and a plunger to regulate the concentration of anaesthetic liquid.
  • 59.
     The levelis turned from ‘off’ position towards ‘on’ position, so that the gases pass through the bottle.  If ‘off’ position the inlet and outlet of vaporizer are closed, so that the gas passes without entering into it.  Lever is lifted up, the gas flows down the chrome plated inlet tube of the vaporizer. It is designed as U tube.  Chrome plated plunger with a hood (cow) at the end is placed directly above the end of the deliver U tube.  Plunger is up, the gas passed under the hood and then down the surface of volatile liquid to the vaporizer outlet. But when the plunger is depressed, the hood may come under the surface of liquid anaesthetic and may form large bubbles through the liquid. This procedures maximum rate of vaporization.
  • 61.
    COPPER KETTLE VAPORIZER Made of copper because of its high heat capacity and thermal conductivity.  The system provides sufficient reservoir of heat to prevent a fall in temperature inside the vaporizing chamber.  On the top there is a filling port and a funnel and a draining port at the bottom. There is a transparent window to detect the anesthetic liquid inside the kettle. The temperature of the vaporizer is indicated by a thermometer.  Bubble through type the anaesthetic liquid to provide maximum vaporization. It is temperature compensated and placed out of the breathing system.  Originally it was used for chloroform anaesthesia, but other agents like ether and halothane may be used with satisfactory result.
  • 63.
    OXFORD VAPORIZER  Itis a portable ether inhaler with a temperature regulating device.  Ether, the volatile anaesthetic, is placed in ‘the inner container which is surrounded by chemical crystals like hydrated calcium chloride. All these are surrounded by hot water jacket. Once calcium chloride crystals have been melted by hot water, ether vapour will generate spontaneously. As the melted calcium chloride is cooled, it solidifies and releases the heat of crystallization. This heat is absorbed by the ether placed in the inner chamber and vaporization occurs.  Ether vapour is then mixed with oxygen in a mixing chamber and delivered to the patient through the breathing circuit.
  • 65.
    GOLDMAN VAPORIZER  Mainlyused for administration of halothane.  It is neither temperature and level compensated nor accurately calibrated.  Halothane concentration using this vaporizer is usually low and its output is mainly influenced by as flow rate.  The vaporizer essentially consists of a small glass pot attached to a metal head. On the side of the head there is an outlet of gases and on other side there is an inlet where carrier gases are received and/or divided partly in the vaporizing chamber and the rest to bypass channel.  At the top of the head there is a control device which can be rotated to alter the vaporizer output.
  • 66.
     Maximum concentrationusing this vaporizer never exceeds 2% irrespective of the total gas flow. But agitation and splashing may increase the vapour concentration over 5%.
  • 67.
    ROWBOTHAM VAPORIZER  Itis a simple flow-over type of vaporizer.  It contains no wicks and is not temperature compensated.  It is intended for administering moderate concentrations of halothane.  Ether, chloroform or trichloroethylene can also be used.  Vapour strength is controlled by means of a lever stopcock.  Maximum concentration of halothane may be up to 3.1% with gas flow rate of 4 L/min.
  • 68.
    FLUOTHANE VAPORIZER  Itis a standard Boyle pattern vaporizer specially modified for use of halothane.  The vapour strength is controlled by means of a lever stopcock over a graduated scale. EMO VAPORIZER  It is a variable bypass and flow-over (with wick) type of vaporizer.  It is temperature compensated.  May be used for vaporization of diethyl ether, halothane, chloroform and trichloroethylene.  It is portable, 23 cm in diameter, 24 cm in height and maximum 6.5 kg by weight.
  • 69.
     In theEMO inhaler, air enters through the inlet and partly passes through the bypass into the mixing chamber and the rest enters the vaporizing chamber through its inlet.  At the inlet of vaporizing chamber there is a control valve which controls the air flow into the chamber. The vaporizing chamber has wicks around its walls and is surrounded by water jacket made of aluminium (Mark I) or stainless steel (Mark II and Mark III.  Water jacket contains 1250 ml distilled water and acts as a heat reservoir and reduces the temperature variation due to vaporization.  There is a thermocompensator small metal ‘bellows containing a liquid in the vaporizing chamber outlet.
  • 70.
     If thetemperature rises, the plunger attached to the bellows goes upwards following expansion of thermocompensator and this leads to less gas flow through the vaporizing chamber.  Temperature falls, the plunger comes down leading more gas flow into the vaporizing chamber.  There is an indicator to denote the level of the anaesthetic liquid and in full position about 400 ml of ether filler of the anaesthetic liquid, when depressed ether enters into the vaporizing chamber. There is a temperature indicator to denote that it is at proper working temperature.  The unit is very useful, as it is compact, cheap, portable, efficient and reliable. Air acts as a carrier gas and no compressed gas cylinders are needed.
  • 72.
    HALOX VAPORIZER It isdesigned on a principle similar to the copper kettle vaporizer, but in construction large mass of copper is replaced by a glass container for simplicity. In this vaporizer only halothane is used and it is needed relatively in small amount. TEC-5 VAPORIZER Designed for use with halothane, enflurane,isoflurane, and sevoflurane. Construction Tec 5 vaporizer is shown in figure
  • 73.
    Diagram of Tec5 vaporizer in the ON position
  • 74.
     The internalbaffle system is designed to keep liquid from reaching the outlet if the vaporizer is tipped or inverted.  When the concentration dial is in the zero position, all of the gas from the flowmeters bypasses the vaporizer through the Select-a-tec bar.  When the dial is turned past zero, inflowing gas is split into two streams by the rotary valve. One stream is directed to the vaporizing chamber, the other through the bypass.  Gas flowing through the bypass flows down one side of the vaporizer and past, the thermostat, which is a bimetallic strip in the base.  Temperature in the vaporizer decreases, the thermostat permits less gas flow through the bypass so that more gas passes through the vaporizing chamber.
  • 75.
     The gasflowing to the vaporizing chamber first passes through the central part of the rotary valve, after which it is directed through a helical channel then past a spiral wick that is in contact with the wick skirt, which dips into the liquid agent. Gas with vapor leaves the vaporizing chamber via a channel in the concentration dial rotary valve and flows to the outlet. Evaluation  Greatest accuracy is at a fresh gas flow of less than 5L/minute and dial settings less than 3%. At higher flows and higher dial settings, there is a decrease in output.  The greatest accuracy is between 15°C and 35°C. The thermostat does not respond to temperature below 15°C and the output will be less than indicated on the dial. If the temperature is above 35°C the output will be unpredictably high.
  • 76.
    Maintenance  The exteriorof the vaporizer may be wiped with a damp cloth.  The manufacturer recommends that if the agent contains additives or stabilizing agents, the vaporizers should be drained every 2 weeks or when the level is low.  There are no additives or stabilizing agents, the vaporizer can be drained at less frequent intervals the vaporizer should be returned to a service center every 3 years. TEC 6 VAPORIZER  Designed for use only with desflurane. Construction  It is somewhat larger than the Tec 5 vaporizer.
  • 77.
     The concentrationdial at the top is calibrated form 1% to 18% in gradations of 1% upto 10% and 2% between 10% and 18%.  The amber warm up LED indicates an initial warmup period after the vaporizer is first connected to the mains power.  Once warm up is complete, the green operational LED is illuminated, indicating that the vaporizer has reached its operating temperature and the concentration dial can be turned ON.
  • 79.
     A shorttone sounds at the transition from warm up to operational.  The red no output LED flashes and an auditory alarm of repetitive tones sounds if the vaporizer is not able to deliver vapor.  This can be caused by an agent level less than 20ml, tilting the vaporizer more than 10 degrees power failure, or an internal malfunction.  The amber low agent LED accompanied by an audible alarm is illuminated if there is less than 50mL of agent in the vaporizer.  The amber alarm battery low LED illuminates to indicate that a new battery is required.  The liquid level indicator has a liquid crystal display (LCD) that indicates the amount of liquid in the vaporizer between 50 and 425mL.
  • 80.
     There are20 bars. A single bar corresponds to a volume of approximately 20mL.  When the unit is plugged in, the electronics go through a self test. For 2 seconds, the alarm sounds, and each LED and LCD illuminates.  Once the vaporizer is plugged in, the power is always ON, and the sump heaters are operational.  Desflurane is heated to 39°C, which is well above its boiling point, by two heaters in the base. An external heat source is needed, because the potency of desflurane requires that large amounts be vaporizes. In addition, the desflurane boiling point is near room temperature and depending on ambient temperature would make the output unpredictable.  The sump assembly holds the agent and includes the filling port, drain, heaters, and agent level sensor. It has a capacity of 425mL.
  • 81.
     The temperatureis monitored, and the associated electronics act as a thermostat.  Two heaters in the upper part of the vaporizer prevent agent condensation where the warm vapor meets the cold gas from the common manifold.  When the proper temperature is reached, the green operational LED illuminates.  A signal from the control electronics operates the solenoid interlock, allowing the dial and rotary valve to be turned. When the dial and rotary valve are turned, the shut off valve opens.  Fresh gas flow enters the vaporizer and encounters a fixed resistor that creates back pressure. The higher the fresh gas flow, the greater the back pressure generated.
  • 82.
     Electromechanical devicesmaintain the agent vapor pressure at the variable resistor in the rotary valve at the same level as the fresh gas pressure at the fixed restrictor.  This pressure balance between the desflurane and the diluent flow compensates for changes in temperature, vapor pressure, or diluent flow rate.  Control electronics, which in turn alters the agent pressure at the variable resistor by opening or closing the agent pressure regulating valve to balance the pressures.  With this balance of pressures maintained, the concentration delivered by the vaporizer depends only on the ratio of fresh gas flow through the fixed restrictor and agent vapor flow through the variable resistor, which depends on the concentration dial setting.
  • 83.
    Performance of Tec6 vaporizer, with oxygen as the carrier gas
  • 84.
    Evaluation  Vaporizer iscalibrated for flows from 0.2 to 10L/minute.  Output is almost linear at the 3%, 7% and 12% settings, with slightly lower outputs at flows less than 5L/minute and slightly greater outputs at higher flows.  The vaporizer is designed to be used at ambient temperatures between 18°C and 30°C.  Output is within ±15% of the dial setting.  Fluctuating back pressure does not significantly affect the Tec 6 vaporizer output.  The output is decreased with air or nitrous oxide as the carrier gas.
  • 85.
    Maintenance  Requires servicingevery year. ALADIN VAPORIZER  Designed for desflurane, halothane, and enflurane. isoflurane, sevoflurane, Construction  Vaporizer consists of two parts. The electronic control mechanisms is in the anesthesia machine. The agent is in a portable cassette that is inserted into a slot in the anesthesia machine.  The concentration dial is on the anesthesia machine next to where the cassette is placed.
  • 87.
     On thedisplay screen the agent is identified by name and color code and the setting in numbers and on a triangular graph.
  • 88.
     The cassetteis shown in figure. It is color coded for the agent that it is designed to contain and is magnetically coded so that the machine can automatically identify which cassette has been inserted.
  • 89.
     The liquidlevel indicator and the filling port are located on the front. The cassette holds upto 25ml when full. When the ball in the sight tube is at the bottom, the cassette contains 80L or less. The liquid level may also be displayed on the machine. When the only 10% of liquid remains in the cassette, an alarm message appears.  Fresh gas enters the vaporizer and is split between the bypass flow that is in the machine and the vaporizing chamber.
  • 90.
    Diagram of Aladincassette vaporizer
  • 91.
     Sensors inthe vaporizing chamber outlet and bypass monitor the flow through each.  Wicks in the vaporizing chamber increase the surface area.  Check valve in the inlet to the vaporizing chamber protects against agent backflow into the bypass.  The flow at the outlet of the vaporizing chamber is controlled by the central processing unit (CPU) in the anesthesia machine.  This receives information, including the fresh gas composition, anesthetic agent, dial setting, temperature in the rear of the cassette and flow.  Inside the vaporizing chamber, metal plates increase heat capacity, heat conductivity, and vaporizing surface, all of which improve temperature stability and vaporization.
  • 92.
     When cassettetemperature decreases to less than 18°C, a fan below it is activated to facilitate heat transfer to the vaporizer.  When the cassette is removed, two spring loaded valves automatically close the channels to and from the vaporizer.  When the cassette is inserted into the machine, these valves open to make the connections with the inflow and outflow channels.  In error situations, the valves operate to cut off anesthetic agent delivery. Evaluation  Accuracy for all agents is ±10% of the setting or ±3% of the maximum dial setting (whichever is greater) with fresh gas flows from 200ml/minute.
  • 93.
     The effectsof sudden changes in fresh gas flow or carrier gas composition, back pressure, and tipping were minimal.  If the temperature falls below 20°C or the fresh gas flow is over 8L/minute, the vaporizer may be unable to produce high concentrations and the message insufficient agent and decreased flow will appear on the machine. Maintenance  Cassettes surface can be cleaned with a cloth moistened in a mild soap solution.  Cassette should be emptied before sending it to a service center.
  • 94.
    DRAGGER VAPOR VAPORIZER Temperature and level compensated.  It is of variable bypass, flow-over (with wick) type.  It is agent specific for halothane, isoflurane or enflurane.  It is used outside the breathing system.  It is compact, lightweight and very accurate over a wide range of flow rates.  The concentration output of this vaporizer independent of the fresh gas flow rate from 300 ml/min to 7 L/min. Slight decrease of concentration at higher flow rates.  In ‘off’ position, fresh gas flow bypasses the vaporizer completely without any resistance.
  • 95.
     With theposition ‘on’, the concentration dial is to be turned counter clockwise to open the port for fresh gas inflow. Gas partly enters the vaporizing chamber to become saturated with anaesthetic liquid and the rest traverses the bypass. Both of them meet in the mixing chamber and then pass on to the outlet.  Each vaporizer is individually tested and the concentration calibrated up to 4% halothane.  It is designed to operate at a temperature range of 1040°C.  In cases of 100% O2 the output concentration is 5-10% higher and in 30% O2 and 70% N2O it is 5-10% lower.