 From Chile saltpeter
NaNO3 and H2SO4 react to produce
NaHSO4 and HNO3
 Electric oxidation of air
N2 and O2 react (in the presence of
electricity) to form NO and more O2
Produces NO2 and then this is mixed
with water to produce HNO3
 By catalytic oxidation of ammonia
(Ostwald’s Process)
Fuming Nitric Acid
A red liquid made by bubbling NO2 gas
through concentrated HNO3
Concentrated Nitric Acid
It is of the density of 1.5, containing 98% HNO3
Strong Nitric Acid
It is of the density of 1.4, containing 65% HNO3
 Ammonia
 Water
 Air
 Catalyst (Platinum-rhodium gauze)
 Oxidation of ammonia
 Oxidation of nitric oxide
 Absorption of NO2
 Mixture of air & ammonia heated to
220˚C
 passed through a metal gauze made of
platinum (90%) & Rhodium (10%).
 3X10-4sec
 Reaction produces a lot of heat energy.
 Energy is used to keep reaction vessel
temp at 975-1225 K, typically 1200K
Side reaction: favored by high pressure and
over heated catalyst
Colourless nitrogen monoxide gas
produced from 1st stage is then reacted
with oxygen from the air to form brown
nitrogen dioxide gas (NO2).
The nitrogen dioxide is then dissolved
in water to produce nitric acid
NO2+H20 HNO3+HNO2
HNO2 + NO2 HNO3 + NO
Thus overall reaction
2NO2+H20 2HNO3+ NO
Prepare a flow chart to show the
sequence of processes used to convert
ammonia to concentrated nitric acid.
Write equations for significant chemical
reactions beside the appropriate
section of the flow chart.
During the Ostwald process, nitrogen
monoxide is made from ammonia at
about 900°C and then cooled to 30°C
before being reacted with air to make
nitrogen dioxide. Both these reactions
are exothermic. Why are the
temperatures used for these reactions
so different?
As the gas passes through the catalyst bed in
the converter during nitric acid manufacture,
its temperature increases. The gas must be
cooled before it is mixed with air.
 Why does the temperature of the gas rise?
 Why is it necessary to cool the gas?
 What side benefit is obtained from the need
to cool gases?
Describe two ways that expenses are
minimized in the Ostwald process.
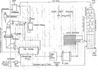
HNO3 MANUFACTURING WITH PROCESS FLOW DIAGRAM
HNO3 MANUFACTURING WITH PROCESS FLOW DIAGRAM
HNO3 MANUFACTURING WITH PROCESS FLOW DIAGRAM
HNO3 MANUFACTURING WITH PROCESS FLOW DIAGRAM
HNO3 MANUFACTURING WITH PROCESS FLOW DIAGRAM
HNO3 MANUFACTURING WITH PROCESS FLOW DIAGRAM
HNO3 MANUFACTURING WITH PROCESS FLOW DIAGRAM
HNO3 MANUFACTURING WITH PROCESS FLOW DIAGRAM
HNO3 MANUFACTURING WITH PROCESS FLOW DIAGRAM

HNO3 MANUFACTURING WITH PROCESS FLOW DIAGRAM

  • 2.
     From Chilesaltpeter NaNO3 and H2SO4 react to produce NaHSO4 and HNO3  Electric oxidation of air N2 and O2 react (in the presence of electricity) to form NO and more O2 Produces NO2 and then this is mixed with water to produce HNO3
  • 3.
     By catalyticoxidation of ammonia (Ostwald’s Process)
  • 4.
    Fuming Nitric Acid Ared liquid made by bubbling NO2 gas through concentrated HNO3 Concentrated Nitric Acid It is of the density of 1.5, containing 98% HNO3 Strong Nitric Acid It is of the density of 1.4, containing 65% HNO3
  • 5.
     Ammonia  Water Air  Catalyst (Platinum-rhodium gauze)
  • 6.
     Oxidation ofammonia  Oxidation of nitric oxide  Absorption of NO2
  • 9.
     Mixture ofair & ammonia heated to 220˚C  passed through a metal gauze made of platinum (90%) & Rhodium (10%).  3X10-4sec  Reaction produces a lot of heat energy.  Energy is used to keep reaction vessel temp at 975-1225 K, typically 1200K
  • 10.
    Side reaction: favoredby high pressure and over heated catalyst
  • 11.
    Colourless nitrogen monoxidegas produced from 1st stage is then reacted with oxygen from the air to form brown nitrogen dioxide gas (NO2).
  • 12.
    The nitrogen dioxideis then dissolved in water to produce nitric acid NO2+H20 HNO3+HNO2 HNO2 + NO2 HNO3 + NO Thus overall reaction 2NO2+H20 2HNO3+ NO
  • 13.
    Prepare a flowchart to show the sequence of processes used to convert ammonia to concentrated nitric acid. Write equations for significant chemical reactions beside the appropriate section of the flow chart.
  • 14.
    During the Ostwaldprocess, nitrogen monoxide is made from ammonia at about 900°C and then cooled to 30°C before being reacted with air to make nitrogen dioxide. Both these reactions are exothermic. Why are the temperatures used for these reactions so different?
  • 15.
    As the gaspasses through the catalyst bed in the converter during nitric acid manufacture, its temperature increases. The gas must be cooled before it is mixed with air.  Why does the temperature of the gas rise?  Why is it necessary to cool the gas?  What side benefit is obtained from the need to cool gases?
  • 16.
    Describe two waysthat expenses are minimized in the Ostwald process.