Prepared by
A.Prasadroshan
prasadroshan1982@gmail.com
1
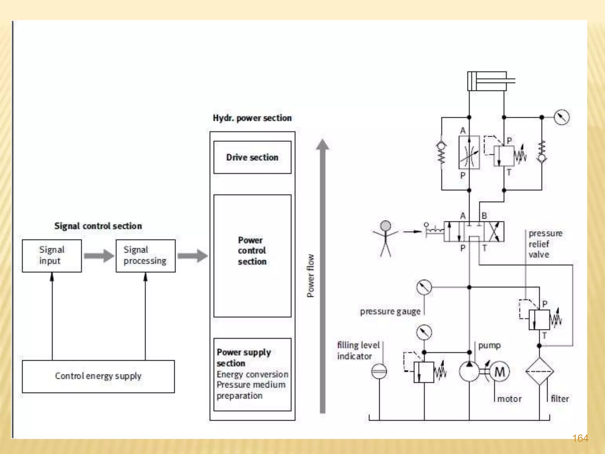
Hydraulic system consists of following components
Power sources units:
1) Tank or reservoir Pressurized tanks, Vented tanks, Oil cooler
2) Filters Suction filter, return line, Pressure line filters
3) Hydraulic Piping Hose , Pipe, Fittings, Pressure gauge,
Temperature gauge
4) Positive displacement Pumps Internal/external gear Pump
Screw,lobe,Vane ,Plunger pump, Piston
pump
Power Control Units:
1) Flow control valves Regulating type, Control type
2) Check valves NRV,Pilot operated check valves
3) Pressure control valves Pressure Relief valves , Unloading valves,
Sequence valves, Pressure-reducing valves ,
Counterbalance valves, Safety Valve
4)Direction control valves Poppet, Spool , Rotary valves, One,two,three
way,
DRIVE units:
1) Actuators Linear, Rotary, 1,2CYLINDERS,
Telescopic cylinder, Hydraulic motors
Auxiallry Power source units:
2
Hydraulic
Systems
3
Basic Components in Hydraulic Systems
4
5
6
1.RESERVOIR
7
8
9
10
How Reservoirs Work
11
12
2. Filters
13
14
15
16
17
18
Hydraulic oil contamination
19
Particles In Hydraulic Oil
20
Contaminant Types And Causes
21
Abrasion Classes
22
23
24
25
26
27
28
A hydraulic hose is a high-pressure, synthetic
rubber, thermoplastic or Teflon reinforced hose
that carries fluid to transmit force within hydraulic
machinery
3.Hydraulic hose
29
30
31
32
33
34
35
4. Hydraulic steel PIPES
It also carries fluid to transmit
force within hydraulic machinery
36
37
38
• Positive displacement
pump (Gear Pump): a
specific amount of fluid
passes through the pump
for each rotation
• Centrifugal pump (Vane
Pump): no specific
amount of fluid flow per
rotation; flow depends on
speed of blades
39
Positive displacement vs Centrifugal pump
Curve
40
PISTON PUMPS
PLUNGER PUMPS
DIAPHRAGM PUMPS
RECIPROCATING PUMPS
GEAR PUMPS
LOBE PUMPS
SCREW PUMPS
CAM PUMPS
VANE PUMPS
ROTARY PUMPS
POSITIVE DISPLACEMENT PUMPS CENTRIFUGAL PUMPS
PUMPS
41
42
• Displacement relates to how the output of the pump reacts to
system loads
– Non-positive-displacement pumps produce flow variations
due to internal slippage.
– Positive-displacement pumps produce a
constant output per cycle
43
• A non-positive-displacement pump has large
internal clearances
– Allows fluid slippage in the pump
– Results in varying flow output as system load varies
44
Key Feature of a V-Displacement
Pump
• Fixed Displacement Pump
–A fixed volume of fluids
will be provided in each
revolution
Variable Displacement
Pump
_The volume of supplying
fluids may be change
based on demands
45
46
47
48
Vane Pumps
49
50
51
52
53
54
55
56
Internal
Gear
Pump
57
Internal Gear Pump
58
Internal Gear Pump
59
• Operation of a lobe pump
60
• A typical screw pump
61
Operation Principle of Piston Pumps
62
63
64
A rotor-gear pump is a variation of the internal-gear pump.
65
66
Rotor-gear Pumps
67
68
69
Hydraulic oil cooler
70
If the pump is the heart of a hydraulic system then
the valve is the brain.
Valves are used to perform a large variety of
governing and controlling functions.
Valves
Function:
• pressure control valves
• flow control valves
• check valves (non-return valves)
• directional control valves
71
72
Form:
a) Spherical
b) c) d) e) Conical
f) Plate
g) Spool valve
Poppet
valve
Aspects of classification
73
Flow valvesBasics:
The velocity of hydraulic cylinders can be influenced by the flow rate.
This can be done by an adjustable pump or by a flow rate control valve.
The flow rate is changed by changing an orifice surface area or by changing the
pressure difference on a resistance or dividing the flow rate.
Advantages of flow valves
are:
 simplicity
 safe operation
 good dynamic behaviour
 precision
Disadvantage:
 the relatively high energy losses
Types:
 Restrictor valves (throttle valves)
 Flow control valves
 Flow dividing valves
74
75
Flow Control
Valves
76
77
78
Control Valves Regulating Valves
Restrictor Orifice One Way Two Way
79
80
81
82
83
(a) In flow control (b) out flow control
84
85
86
87
88
Pilot pressure to open check valve
89
SHUTTLE VALVE
90
1. Relief valves
2. Unloading valves
3. Sequence valves
4. Pressure-reducing valves
5. Counterbalance valves
6. Safety Valve
91
92
93
94
Pressure relief
valve
95
1- Direct Acting Relief Valve
(PRV)
96
97
Fs > Fp
Fs < Fp
98
Pressure relief
valve
99
100
101
102
Normal flow, no over load
Pressure relief valve
103
2- Pilot-Operated Relief Valve
104
105
2- Pilot-Operated Relief Valve
106
2- Pilot-Operated Relief Valve
107
Unloading valves
108
Unloading valves
109
Sequence valves
110
Sequence valves
111
112
Pressure
reducing
valves
113
Pressure-reducing valves
114
Counterbalance valves
115
Counterbalance valves
116
117
118
119
120
Directional Control Devices
• Typical spool valve
121
122
123
124
125
126
127
128
129
130
131
132
133
134
135
136
Solenoid Operated Spool Valves
137
138
139
140
141
142
ACTUATORS
 Hydraulic actuators convert the fluid power
from the pump into mechanical work.
 A hydraulic cylinder is a linear actuator.
 A hydraulic motor is a rotary actuator.
143
144
145
146
147
148
149
150
151
Telescopic Cylinder
152
HYDRAULIC MOTORS
 The function of hydraulic motors is the
opposite of hydraulic pumps:
 Pump
 It draws in oil and displaces it, converting mechanical force
into fluid force.
 Motor
 Oil under pressure is forced in and spilled out, converting
fluid force into mechanical force.
153
154
GEAR MOTORS
155
156
157
158
159
160
161
162
163
164
165

Fundamental of hydraulic components