Distillation Basics
M.P.Shah,
Chemical Engineering Dept.
DDU, Nadiad
Dharmsinh Desai University
College Road, Nadiad- 387 001
Growth of Distillation
• Early applications used vaporization and
condensation separately.
• 1813 Cellier – Blumenthal in France
• 1820 Clement Germany – Packed tower
• 1822 Perrier in England – bubble cap tray
• 1830 Coffey seive tray column
• 1893 Ernest Soral – La Rectification de l’alcohol
12/31/2022 3
Dr.Frits J.Zuiderweg, 1988
Distillation is the most important
and most visible separation
technology. The skyline of many
refineries and chemical plants is
dominated by tall distillation
towers, and it cannot be denied
that their spatial arrangements
often amounts to architectural
12/31/2022 4
Dr.James R.Fair, 1990
Distillation, King in separation
will remain as the workhorse
separations device of the
process industries. Even though
it is old in the art, with a
relatively mature technology
support base, it attracts
research and professional
interest. Without question,
5
Distillation as a Separation
Process
• Separation
– Reverse procedure of mixing (unmixing)
– Those operations which transform a
mixture of substances into two or more
products which differ from one another in
composition
6
Distillation as a Separation
Process
• Second Law of Thermodynamics
– All natural processes take place so as
to increase the entropy, or randomness,
of the universe
• Mixing
– Causes an increase in entropy
7
Distillation as a Separation
Process
• Separation, therefore, into products of
different compositions requires a process
where equivalent to thermodynamic work
must be supplied to cause a separation to
occur
8
Distillation as a Separation
Process
• Separation operations are interphase mass
transfer processes because they involve the
creation, by the addition of heat as in
distillation of a second phase, and the
subsequent selective separation of
components
Choice of separation
• If all the components are relatively volatile and required to
be separated in pure form then distillation is first choice.
• If relative volatility is very high then go for evaporation.
• If relative volatility is very low, (close to or equal to 1) then
go for special type of distillation like azeotropic or
extractive distillation.
– 10-30% by mass acetic acid in water
– Azeotropic mixture of 95.6% ethanol in water
• For last case liquid-liquid extraction or crystallization
followed by distillation will be more economical.
• For recovery of only component from mixture, it is
preferable to go for absorption/stripping/extraction rather
then directly doing distillation.
Criteria for selection
• For separation of penicilin from complex mixture, liquid-liquid
extraction is used.
• For removal of hydrogen and methane from aromatics, stripping is
used.
• For removal of propane from mixture called asphalt, stripping is used.
• For the removal of hydrogen sulfide from the natural gas mixture,
absorption using MEA as solvent is used.
• For removal of ammonia from lean aqueous solution, steam stripping
is preferred.
• If all components of air are to be separated in pure form cryogenic
distillation is preferred. But if only nitrogen in pure form is to be
separated from air then pressure swing adsorption is preferred.
Why distillation?
• The preeminence of distillation is due to
strong fundamental base : Kinetics and
Thermodynamics
• Inherently lower thermodynamic
efficiency (10%)
• No other processes are more efficient than
Distillation
• Inter-condensers or inter-reboilers can
enhance the separation.
VLE in Distillation
Used except
1. The difference in the volatility between
the components are small.
2. A small quantity of LVC is to be
recovered.
3. A compound is thermally unstable even
under vacuum conditions.
4. The mixture is extremely corrosive or
highly fouling.
DISTILLATION
• A process which a liquid or vapor mixture
of 2 or more substances is separated into
its component fractions of desired purity,
by application or removal of heat
• Application – Useful products such as in
petroleum refining, beverages, chemical
processing, petrochemicals, and natural
gas processing.
Principle of separation
• Difference in boiling points of individual components and
vapor pressure characteristics of liquid mixtures.
• Separation of mixture into two or more products that have
difference in boiling points, preferentially boiling the more
volatile compound (MVC) out of the mixture.
• Distillation is based on the fact that the vapor of a boiling
mixture will be richer in the components that have lower
boiling points.
• If vapors are cooled less volatile compound (LVC) will have
greater tendency to condense than MVC.
DISTILLATION
• Distillation may be carried out by either of
2 principal methods;
– Based on production of vapor by boiling
liquid mixture to be separated and
condensing the vapors without allowing any
liquid to return to the still;
– Based on the return part of the condensate
to the still under such conditions that the
returning liquid is brought into intimate
contact with the vapors on their way to the
condenser
TYPE OF DISTILLATION
• BASED ON MODE OF OPERATION:
– CONTINUOUS
– BATCH
• BASED ON NUMBER OF COMPONENTS
TO BE SEPARATED:
– BINARY
– MULTICOMPONENT
DISTILLATION
• BATCH
– The feed to the column is introduced batch-wise. That
is the column is charged with a batch and then the
distillation process is carried out. When the desired task
is achieved, a next batch of feed is introduced.
• CONTINUOUS
– The feed to the column is continuous. No interruption
occur unless there is a problem with the column or the
surrounding process units. They are capable of
handling high throughputs and are the most common of
the 2 types.
DISTILLATION
• BINARY DISTILLATION
– Separation of 2 chemicals.
– E.g. separation of ethyl alcohol (ethanol) from water
• MULTICOMPONENT DISTILLATION
– Separation of a mixture of chemicals
– E.g. petroleum refining. Crude oil is a very complex
mixture of hydrocarbons with literally thousands of
different molecules. Nearly all commercial distillation is
multicomponent distillation
Selection of Equipments for Distillation
• For high vacuum distillation, a packed tower is selected.
– Packed tower generally provides lower pressure drop as compared to tray
towers.
– Packed tower provides lower residence time for liquid compared to tray
tower.
– For very high vacuum distillation, short path distillation is used.
– For separation of MCAA and AA, the absolute pressure inside Reboiler
should be less than 50torr.
– The rate of thermal cracking increase exponentially with the temperature.
– Separation of Vitamin E from the crude mixture is carried out in short path
distillation columns.
• For very small tower diameter packed tower is preferred. With large
diameters, tray tower is preferred. With very small diameter (<150mm),
fabrication of trays is difficult while large diameter, liquid distribution is
difficult in the packed tower.
Selection of Equipment for Distillation
• For handling higher ratio of liquid flow rates to
vapor flow rate, tray towers are preferred.
• For corrosive system, packed tower with plastic
packing like polypropylene packing, glass fiber
reinforced packing etc. is more economical than
tray towers made from special type of alloys.
• For separation of methayle iodide and acetic acid, packed tower
with glass fiber reinforced plastic packing is more economical.
• If side products are to be drawn from distillation
column, like petrochemical sectors, tray tower is
preferred.
23
Separation Process
Vapor
(Benzene Rich)
Liquid
(Toluene Rich)
Feed
Benzene +
Toluene
24
One Stage Process
Vapor
yb
Feed
Liquid
xb
A Batch Distillation Unit
26
Two Stage Process
yb
xb
y’b
x’b
27
Production for Pure Benzene
Feed
V0
L0
V1
L1
VN
LN
VN-1
LN-1
VN-2
28
Feed
L’0
V0
V1
L1
VN-1
LN-1
LN
VN
VN-2
L’1
V’1
L’M-1
V’M-1
V’M
LM
V’M-2
29
V0
V1
V2
VN-1
VN
V’1
V’2
V’M-1
V’M
L1
L2
LN-1
LN
L’0
L’1
L’2
L’M-1
LM
Separation Process
Feed
Dr Ranjan K Malik 30
A Distillation Column
Old vs New Distillation Operation
34
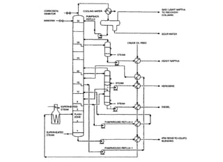
Complex Columns
(Refineries & Petrochemicals)
1. Crude Distillation Column
(Atmospheric Column)
2. Vacuum Distillation Column
(Dry and Wet Operations)
3. FCC Fractionator
4. Visbreaker Fractionator
5. Demethanizer
6. Azeotropic/Extractive/Reactive
35
A Complex Column
BASIC COMPONENTS OF
DISTILLATION
• and operations;
– A vertical shell where the separation of liquid
components is carried out
– Column internals such as trays/plates and/or packings
which are used to enhance component separations
– A reboiler to provide the necessary vaporization for the
distillation process
– A condenser to cool and condense the vapor leaving the
top of the column
– A reflux drum to hold the condensed vapor from the top
of the column so that liquid (reflux) can be recycled
back to the column
Basic operation and terminology
DISTILLATION
• FEED is the liquid mixture that is to be
processed
• Introduced usually somewhere near the middle
of the column to a tray known as the feed tray.
• The feed tray divides the column into a top
(enriching or rectification) section and a bottom
(stripping) section. The feed flows down the
column where it is collected at the bottom in the
reboiler.
Heat Supply in DISTILLATION
• Heat is supplied to the reboiler to
generate vapor. The source of heat
input can be any suitable fluid,
although in most chemical plants this
is normally steam.
• In refineries, the heating source may
be the output streams of other
columns.
• The vapor raised in the reboiler is re-
introduced into the unit at the bottom
of the column.
• The liquid removed from the reboiler
is known as the bottoms product or
simply, bottoms.
Heat Removed from
DISTILLATION
• The vapor moves up the column, and as it exits the top of the
unit, it is cooled by a condenser.
• The condensed liquid is stored in a holding vessel known as the
reflux drum.
• Some of this liquid is recycled back to the top of the column and
this is called the reflux.
• The condensed liquid that is removed from the system is known
as the distillate or top product.
FLASH DISTILLATION
• Flash distillation is a process typically used
to affect separation of crude oil.
• The process involves heating a feed stream
and then allowing it to expand into a vessel
maintained at low pressure.
• Partial vaporization then occurs, and a
phase equilibrium is (ideally) reached.
FLASH DISTILLATION
Reflux
Feed
Steam
Bottom Product
Over Head Product
Liquid Distributor
Packing
Liquid Collector
Trays
Down-comer
Circulating Pump
Heating
Medium
Forced Circulation
Top Tray
Heating
Medium
Vertical Thermosiphon
Top Tray
Bottoms Product
Bottoms Product
Reboilers
Heating
Medium
Kettle
Top Tray
Heating
Medium
Horizontal Thermosiphon
Top Tray
Bottoms Product
Bottoms Product
Reboilers
Kettle Type Reboiler
Selection of Plate/Packed Column
• SYSTEM FACTORS
Foaming, bubbling, fouling, corrosion, heat evolving, flow
resistance, liquid hold up
• PHYSICAL FACTORS
Column diameter, maintenance, weight of the internals,
side stream withdrawal, flow rate maintenance
• Packed column are called continuous contact
column
• Tray columns are called staged contact column
Tower Diameter And Height
• Diameter
 Whether counter current or co-current flow,
 Flooding conditions
 Pressure drop
 Flow regime
• Height
 Taller the column difficult the separation.
 For the plate columns the total no of trays is been calculated as the
number of theoretical trays/ tray efficiency. Then depending upon type
of the tray spacing is applied and from that the total height of the
column is decided.
 For the packed column height of the packing is obtained by
multiplying the number of theoretical stages by HETP. Total height of
the column is sum of the space required for mass transfer device and
tower internals such as packing support plate, hold down plate, liquid
distributor, gas/vapor distributor, liquid redistributors, and demister etc.
Tower internals
Plate type column
Spacing Tower diameter
300mm 600mm to 1500mm
450-600mm >1500mm
Packing <600
Dia of
vessel (m)
0.8 0.8–1.5 1.2–4.5 3 – 6
Cap size
(cm)
5 7.5 10 15
BDH type Rounded type
Gauge type
Snap in type
Valve type tray/ perforated tray
Sieve type tray with down comers
Flow pattern in various types of tray
Bubble caps
• Large number of holes over which cylindrical risers or chimneys
are placed
• Inverted cups are located over the risers
• The vapor rises up through the holes and the risers and
subsequently through the number of rectangular, triangular or
trapezoidal slots provided at the rim of the caps.
• The riser diameter is normally 60 – 70% of the cap diameter
• Skirt clearance is 13 – 38mm is recommended to prevent
plugging of the slots due to residue building up
Valves
• Bubble caps are replaced by poppet type valves
which are lifted by rising vapors and act as
variable orifices.
• These permits effective mixing of liquid and vapor
over a wide range of loading.
• These valves are circular with domed or flat caps.
• Rectangular caps and caps with downward facing
cones cannot rotate as the circular ones might do
other certain process conditions.
Sieve plates
• Has no separation contacting device.
• Large number of holes distributed uniformly
over the plate act as passage for vapor, but
at the same time the liquid is prevented
from draining through the holes.
• In some cases, holes are punched with
protruding lips. This is known as a jet tray,
Down comers
Plates without down comers
• Plates are slightly smaller in diameter than the internal diameter
of the shell.
• They are having large number of holes or slots for the liquid and
vapor to pass through.
Plates with down comers
• Down comer Area is 12% of the total cross sectional area of the
plate.
• The function of down comer is to provide a passage for the
downward flow of the liquid from a top tray to the lower tray.
• An inlet weir helps to distribute the liquid as it enters the tray
from the down comer, and prevents direct impingement of the
liquid on the contacting device.
• The length of the weir is generally 60 to 75% of the diameter for
a cross flow tray and 50 to 60% of the diameter for the
multipass.
Distribution baffles
• With uniform cap spacing it is not possible to
locate all caps at the end of the rows close to the
column wall.
• Due to excessive end clearance the liquid will
tend to short circuit such rows.
• If the end space exceeds the spacing by 2.5cm,
the gaps are closed by redistribution baffles.
• The clearance between these baffles and the
caps should be equal to the cap spacing.
Tray drainage
• Tray drain holes are required to permit
drainage of the liquid hold up of the column
in case of shut down.
• These holes must be sufficiently large, so
that they may not plugged by sediments or
polymers.
• The current practice is to make holes of 1 to
1.5cm diameter along the weir.
Feed system
• Feed nozzles are sized for a flow velocity of 1m
per second.
• The jet of entering liquid should break up
immediately on entering the column.
• Liquid feed to the column is above the top tray
and at intermediate positions.
• A pipe line located above the top tray, and just
opposite the inlet weir, feed the top tray.
• A baffle if provided opposite the feed pipe to
create uniform distribution.
• Various methods of intermediate feed
arrangement are shown in the figure below.
Feed Distributors
Feed Stage Considerations
In determining the operating lines for the rectifying and stripping sections we needed the bottoms and distillate
compositions and reflux and reboil ratios. The compositions can be independently specified, but R and VB are related
to the vapor to liquid ratio in the feed.
F
F
F
F
F
L
L
L
L
L
V
V  V
V
V
V
V
V  V
V  VF V
V  F V V  F V
L  F  L L  F  L
L  L  LF
L  L L  L
Subcooled Liquid Bubble Point Liquid Partially Vaporized
Dew Point Vapor Superheated Vapor
Draw offs
• The drawing of the liquid from the bottom of the
column is either by use of a chimney tray or by a
draw pan as indicated in the figure.
• The chimney tray has no downcomer and is in
flush with a draw nozzle.
• Chimneys are normally of the size approximately
15% of column area.
• These should be so located as to prevent
directing vapor against the adjoining downcomer.
Manholes and hand-holes
• Trays should be inspected for corrosion,
fouling and damage, a few weeks after star-up
and at six monthly intervals thereafter.
• Manholes are necessary at intervals in the
column so that each manhole serves 15-20
trays.
• The manhole size is usually 450mm internal
diameter or 300x400mm opening in
rectangular size.
• In packed columns, the manholes are
necessary at each distributor and support plate
to be dismantled and removed.
Detailed view of Distillation Column
Tray Hydraulics
Multiple Pass Trays
Single Pass Two Pass Four Pass
Classification of tray area
Parts of Bubble Cap
Packed type column
• Packed towers are used for
gas-liq and liq-liq operation.
• Used for distillation,
absorption, liq-liq extraction.
• Liquid flows downwards over
the surface of the packing in
the form of thin films, while
gas/vapor rises. The liquid is
introduced at the top of the
packing by means of a
distributing plate and the vapor
is introduced beneath a grid
which supports the packing,
carry out efficient mass
transfer operation.
• It is desire that pressure drop
be kept as maximum as
possible.
Packed bed column
The basic unit consists of:
• Shell
• Packing
• Packing support
• Liquid distributor
• Intermediate support and redistributors
• Gas and liquid entrances and nozzles.
Packing
• Provides large surface
area: a high interfacial
area between gas and
liquid
• Have an open structure:
less resistance to gas flow
• Perform uniform liquid
distribution on the packing
surface
• Promote uniform vapor
gas flow across the
column cross section.
Packing
material
General service application
Glazed and
unglazed,
porcelain or
chemical
Stoneware
Natural and acid conditions
except hydrofluoric, solvent, not
good in caustic condition
Carbon Hot alkali, all acids except
nitric, no oxidizing atmospheres
Plastic Alkali, salts, aqueous and acids,
depending on resin
Steel and other
light gauge
metals
Hot alkalis for steel, other
service to suit metals
Structured Packing
Fair, J.R., Seibert, A.F., Behrens, M., Saraber, P.P., and Olujic, Z. “Structured
Packing Performance-Experimental Evaluation of Two Predictive Models ”,
Ind. Eng. Chem. Res. 39 (6), 1788-1796 (2000).
Structured Packing Wetted Area
Packing support
• The function of support
plate is to carry weight of
the wet packing, which
allowing free passage of
the gas and liquid.
• Poorly designed support
will give high pressure
drop and cause local
flooding.
• Simple grid or perforated
plates are used as
support.
• Made from plastic,
ceramic or metals
Liquid distributors
• Performance of packed bed
depends on proper distribution of
liquid in column.
• Central feed pipe, spray nozzle,
weir type, orifice type, feed pipe
with nozzles on it.
• Liquid redistributors
• They are used to recollect the liquid
that has migrated to the column
walls and redistribute it evenly over
the packing.
• Does dual work packing support
and liquid distribution.
• Wall wiper type
Packing Size Bulk
density
Surface
area
Packing
factor
in Mm Kg/m3 m2/m3 Fp
Rasching ring
Ceramic 0.5 13 881 368 640
1.0 25 673 190 160
1.5 38 689 128 95
2.0 51 651 95 65
3.0 76 561 69 36
Metal 0.5 13 1201 417 300
1.0 25 625 207 115
1.5 38 781 141 83
2.0 51 593 102 57
3.0 76 400 72 32
Pall ring Size Bulk
density
Surface
area
Packing
factor
Ceramic 0.62
5
16 593 341 70
1.0 25 481 210 48
1.5 38 385 128 28
2.0 51 353 102 20
3.0 76 273 66 16
Metal 0.62
5
16 112 341 97
1.0 25 88 207 52
1.5 38 76 128 40
2.0 51 68 102 25
3.0 76 64 85 16
Intalox saddle
Ceramic 0.5 13 737 480 200
1.0 25 673 253 92
1.5 38 625 194 52
2.0 51 609 108 40
3.0 76 577 22
Hold down plates
• At higher gas rates, if surging occurs, the top layer
of packing will fluidized.
• This may lead to break up of packing or some
time blow out.
• Also called as bed limiters by avoiding bed
expansion.
• Hole size on the hold down plates should be less
than the diameter of the packing but higher
enough to give proper flow of gas and liquid
through it.
Installing packing
• Ceramic and metal packing are normally dumped
to the column “WET”.
• The column is partially filled with water and the
packing dumped into the water.
• The height of the water is always kept higher than
the packing length.
• In case of dry packing, packing are send into
column through the bucket and spread over to the
column by maintaining randomness.
CONDITIONS OF OPERATION
REQUIRED
• Feed composition and quantity
• Minimum reflux ratio and actual reflux ratio
• Thermal condition of feed (q line)
• Degree of separation including composition of
distillate and bottom
• Column operating pressure and temperature
• Constant molal overflow from stage to stage for
simple ideal system
TRAY DESIGN
Three type of trays
• Bubble cap tray (BC)
• Sieve type tray/ perforated tray (ST)
• Valve type tray (VT)
Factors to be consider for
selection
• cost : depends on MOC; for MS
BC:ST:VT = 3.0:1.5:1.0
• capacity : ST>VT>BC
• operating range : vapor and liquid rates;
ST<BT<VT; should be flexible for startup
and shut down loads
• efficiency : not much change in all trays
• pressure drop on each tray :
ST< VT<BT
The “Real” World
Fouled Structured Packing Damaged Valve Tray
The “Real” World
Plugged Distributor Tray “Blanking” Strips
Major Tray Damage
Fouling Resistant Design
Fouled Bubble Cap Tray
12/31/2022 108
Number of tray /depth
of packing,
Type of tray/ packing,
No of passes,
Tray spacing,
System factor,
Flooding,
Column diameter,
Maximum press
drop,
Overload,
Minimum load
Liquid load
Fluid type
Flow rate
Density
Pressure
Temperature
Molecular weight
Compressibility
factor
Vapor load
Fluid type
Flow rate
Density
Pressure
Temperature
Molecular weight
Compressibility
factor
Mechanical data
Maximum op pressure
Deck, down comer, valve,
Cap material,
Corrosion allowance,
deck thickness,
drain holes and location
Tray Specification
Design temperature Weir adjustment Cap & raiser mat Height of raiser
Diameter of manhole Weir notch Size of cap Tray support bar
Tray material Tray manway
height
Cap spacing Tray support mat
Tray corr allow Tray spacing Cap skirt
clearance
Outlet weir periphery Sump req. Cap slot spec.
Weir height No of caps per
tray
Slot above tray
Column
Internals from
SULZER
Distillation Design
•Process Design of Distillation Column
•Mechanical Design of Distillation Column

Distillation Basics(Done).ppt

  • 1.
    Distillation Basics M.P.Shah, Chemical EngineeringDept. DDU, Nadiad Dharmsinh Desai University College Road, Nadiad- 387 001
  • 2.
    Growth of Distillation •Early applications used vaporization and condensation separately. • 1813 Cellier – Blumenthal in France • 1820 Clement Germany – Packed tower • 1822 Perrier in England – bubble cap tray • 1830 Coffey seive tray column • 1893 Ernest Soral – La Rectification de l’alcohol
  • 3.
    12/31/2022 3 Dr.Frits J.Zuiderweg,1988 Distillation is the most important and most visible separation technology. The skyline of many refineries and chemical plants is dominated by tall distillation towers, and it cannot be denied that their spatial arrangements often amounts to architectural
  • 4.
    12/31/2022 4 Dr.James R.Fair,1990 Distillation, King in separation will remain as the workhorse separations device of the process industries. Even though it is old in the art, with a relatively mature technology support base, it attracts research and professional interest. Without question,
  • 5.
    5 Distillation as aSeparation Process • Separation – Reverse procedure of mixing (unmixing) – Those operations which transform a mixture of substances into two or more products which differ from one another in composition
  • 6.
    6 Distillation as aSeparation Process • Second Law of Thermodynamics – All natural processes take place so as to increase the entropy, or randomness, of the universe • Mixing – Causes an increase in entropy
  • 7.
    7 Distillation as aSeparation Process • Separation, therefore, into products of different compositions requires a process where equivalent to thermodynamic work must be supplied to cause a separation to occur
  • 8.
    8 Distillation as aSeparation Process • Separation operations are interphase mass transfer processes because they involve the creation, by the addition of heat as in distillation of a second phase, and the subsequent selective separation of components
  • 9.
    Choice of separation •If all the components are relatively volatile and required to be separated in pure form then distillation is first choice. • If relative volatility is very high then go for evaporation. • If relative volatility is very low, (close to or equal to 1) then go for special type of distillation like azeotropic or extractive distillation. – 10-30% by mass acetic acid in water – Azeotropic mixture of 95.6% ethanol in water • For last case liquid-liquid extraction or crystallization followed by distillation will be more economical. • For recovery of only component from mixture, it is preferable to go for absorption/stripping/extraction rather then directly doing distillation.
  • 11.
    Criteria for selection •For separation of penicilin from complex mixture, liquid-liquid extraction is used. • For removal of hydrogen and methane from aromatics, stripping is used. • For removal of propane from mixture called asphalt, stripping is used. • For the removal of hydrogen sulfide from the natural gas mixture, absorption using MEA as solvent is used. • For removal of ammonia from lean aqueous solution, steam stripping is preferred. • If all components of air are to be separated in pure form cryogenic distillation is preferred. But if only nitrogen in pure form is to be separated from air then pressure swing adsorption is preferred.
  • 12.
    Why distillation? • Thepreeminence of distillation is due to strong fundamental base : Kinetics and Thermodynamics • Inherently lower thermodynamic efficiency (10%) • No other processes are more efficient than Distillation • Inter-condensers or inter-reboilers can enhance the separation.
  • 13.
  • 14.
    Used except 1. Thedifference in the volatility between the components are small. 2. A small quantity of LVC is to be recovered. 3. A compound is thermally unstable even under vacuum conditions. 4. The mixture is extremely corrosive or highly fouling.
  • 15.
    DISTILLATION • A processwhich a liquid or vapor mixture of 2 or more substances is separated into its component fractions of desired purity, by application or removal of heat • Application – Useful products such as in petroleum refining, beverages, chemical processing, petrochemicals, and natural gas processing.
  • 16.
    Principle of separation •Difference in boiling points of individual components and vapor pressure characteristics of liquid mixtures. • Separation of mixture into two or more products that have difference in boiling points, preferentially boiling the more volatile compound (MVC) out of the mixture. • Distillation is based on the fact that the vapor of a boiling mixture will be richer in the components that have lower boiling points. • If vapors are cooled less volatile compound (LVC) will have greater tendency to condense than MVC.
  • 17.
    DISTILLATION • Distillation maybe carried out by either of 2 principal methods; – Based on production of vapor by boiling liquid mixture to be separated and condensing the vapors without allowing any liquid to return to the still; – Based on the return part of the condensate to the still under such conditions that the returning liquid is brought into intimate contact with the vapors on their way to the condenser
  • 18.
    TYPE OF DISTILLATION •BASED ON MODE OF OPERATION: – CONTINUOUS – BATCH • BASED ON NUMBER OF COMPONENTS TO BE SEPARATED: – BINARY – MULTICOMPONENT
  • 19.
    DISTILLATION • BATCH – Thefeed to the column is introduced batch-wise. That is the column is charged with a batch and then the distillation process is carried out. When the desired task is achieved, a next batch of feed is introduced. • CONTINUOUS – The feed to the column is continuous. No interruption occur unless there is a problem with the column or the surrounding process units. They are capable of handling high throughputs and are the most common of the 2 types.
  • 20.
    DISTILLATION • BINARY DISTILLATION –Separation of 2 chemicals. – E.g. separation of ethyl alcohol (ethanol) from water • MULTICOMPONENT DISTILLATION – Separation of a mixture of chemicals – E.g. petroleum refining. Crude oil is a very complex mixture of hydrocarbons with literally thousands of different molecules. Nearly all commercial distillation is multicomponent distillation
  • 21.
    Selection of Equipmentsfor Distillation • For high vacuum distillation, a packed tower is selected. – Packed tower generally provides lower pressure drop as compared to tray towers. – Packed tower provides lower residence time for liquid compared to tray tower. – For very high vacuum distillation, short path distillation is used. – For separation of MCAA and AA, the absolute pressure inside Reboiler should be less than 50torr. – The rate of thermal cracking increase exponentially with the temperature. – Separation of Vitamin E from the crude mixture is carried out in short path distillation columns. • For very small tower diameter packed tower is preferred. With large diameters, tray tower is preferred. With very small diameter (<150mm), fabrication of trays is difficult while large diameter, liquid distribution is difficult in the packed tower.
  • 22.
    Selection of Equipmentfor Distillation • For handling higher ratio of liquid flow rates to vapor flow rate, tray towers are preferred. • For corrosive system, packed tower with plastic packing like polypropylene packing, glass fiber reinforced packing etc. is more economical than tray towers made from special type of alloys. • For separation of methayle iodide and acetic acid, packed tower with glass fiber reinforced plastic packing is more economical. • If side products are to be drawn from distillation column, like petrochemical sectors, tray tower is preferred.
  • 23.
  • 24.
  • 25.
  • 26.
  • 27.
    27 Production for PureBenzene Feed V0 L0 V1 L1 VN LN VN-1 LN-1 VN-2
  • 28.
  • 29.
  • 30.
    Dr Ranjan KMalik 30 A Distillation Column
  • 32.
    Old vs NewDistillation Operation
  • 34.
    34 Complex Columns (Refineries &Petrochemicals) 1. Crude Distillation Column (Atmospheric Column) 2. Vacuum Distillation Column (Dry and Wet Operations) 3. FCC Fractionator 4. Visbreaker Fractionator 5. Demethanizer 6. Azeotropic/Extractive/Reactive
  • 35.
  • 37.
    BASIC COMPONENTS OF DISTILLATION •and operations; – A vertical shell where the separation of liquid components is carried out – Column internals such as trays/plates and/or packings which are used to enhance component separations – A reboiler to provide the necessary vaporization for the distillation process – A condenser to cool and condense the vapor leaving the top of the column – A reflux drum to hold the condensed vapor from the top of the column so that liquid (reflux) can be recycled back to the column
  • 38.
    Basic operation andterminology DISTILLATION • FEED is the liquid mixture that is to be processed • Introduced usually somewhere near the middle of the column to a tray known as the feed tray. • The feed tray divides the column into a top (enriching or rectification) section and a bottom (stripping) section. The feed flows down the column where it is collected at the bottom in the reboiler.
  • 39.
    Heat Supply inDISTILLATION • Heat is supplied to the reboiler to generate vapor. The source of heat input can be any suitable fluid, although in most chemical plants this is normally steam. • In refineries, the heating source may be the output streams of other columns. • The vapor raised in the reboiler is re- introduced into the unit at the bottom of the column. • The liquid removed from the reboiler is known as the bottoms product or simply, bottoms.
  • 40.
    Heat Removed from DISTILLATION •The vapor moves up the column, and as it exits the top of the unit, it is cooled by a condenser. • The condensed liquid is stored in a holding vessel known as the reflux drum. • Some of this liquid is recycled back to the top of the column and this is called the reflux. • The condensed liquid that is removed from the system is known as the distillate or top product.
  • 41.
    FLASH DISTILLATION • Flashdistillation is a process typically used to affect separation of crude oil. • The process involves heating a feed stream and then allowing it to expand into a vessel maintained at low pressure. • Partial vaporization then occurs, and a phase equilibrium is (ideally) reached.
  • 42.
  • 43.
    Reflux Feed Steam Bottom Product Over HeadProduct Liquid Distributor Packing Liquid Collector Trays Down-comer
  • 44.
    Circulating Pump Heating Medium Forced Circulation TopTray Heating Medium Vertical Thermosiphon Top Tray Bottoms Product Bottoms Product Reboilers
  • 45.
  • 48.
  • 49.
    Selection of Plate/PackedColumn • SYSTEM FACTORS Foaming, bubbling, fouling, corrosion, heat evolving, flow resistance, liquid hold up • PHYSICAL FACTORS Column diameter, maintenance, weight of the internals, side stream withdrawal, flow rate maintenance • Packed column are called continuous contact column • Tray columns are called staged contact column
  • 50.
    Tower Diameter AndHeight • Diameter  Whether counter current or co-current flow,  Flooding conditions  Pressure drop  Flow regime • Height  Taller the column difficult the separation.  For the plate columns the total no of trays is been calculated as the number of theoretical trays/ tray efficiency. Then depending upon type of the tray spacing is applied and from that the total height of the column is decided.  For the packed column height of the packing is obtained by multiplying the number of theoretical stages by HETP. Total height of the column is sum of the space required for mass transfer device and tower internals such as packing support plate, hold down plate, liquid distributor, gas/vapor distributor, liquid redistributors, and demister etc.
  • 51.
    Tower internals Plate typecolumn Spacing Tower diameter 300mm 600mm to 1500mm 450-600mm >1500mm Packing <600 Dia of vessel (m) 0.8 0.8–1.5 1.2–4.5 3 – 6 Cap size (cm) 5 7.5 10 15
  • 52.
    BDH type Roundedtype Gauge type Snap in type Valve type tray/ perforated tray
  • 53.
    Sieve type traywith down comers
  • 54.
    Flow pattern invarious types of tray
  • 56.
    Bubble caps • Largenumber of holes over which cylindrical risers or chimneys are placed • Inverted cups are located over the risers • The vapor rises up through the holes and the risers and subsequently through the number of rectangular, triangular or trapezoidal slots provided at the rim of the caps. • The riser diameter is normally 60 – 70% of the cap diameter • Skirt clearance is 13 – 38mm is recommended to prevent plugging of the slots due to residue building up
  • 58.
    Valves • Bubble capsare replaced by poppet type valves which are lifted by rising vapors and act as variable orifices. • These permits effective mixing of liquid and vapor over a wide range of loading. • These valves are circular with domed or flat caps. • Rectangular caps and caps with downward facing cones cannot rotate as the circular ones might do other certain process conditions.
  • 59.
    Sieve plates • Hasno separation contacting device. • Large number of holes distributed uniformly over the plate act as passage for vapor, but at the same time the liquid is prevented from draining through the holes. • In some cases, holes are punched with protruding lips. This is known as a jet tray,
  • 61.
    Down comers Plates withoutdown comers • Plates are slightly smaller in diameter than the internal diameter of the shell. • They are having large number of holes or slots for the liquid and vapor to pass through. Plates with down comers • Down comer Area is 12% of the total cross sectional area of the plate. • The function of down comer is to provide a passage for the downward flow of the liquid from a top tray to the lower tray. • An inlet weir helps to distribute the liquid as it enters the tray from the down comer, and prevents direct impingement of the liquid on the contacting device. • The length of the weir is generally 60 to 75% of the diameter for a cross flow tray and 50 to 60% of the diameter for the multipass.
  • 62.
    Distribution baffles • Withuniform cap spacing it is not possible to locate all caps at the end of the rows close to the column wall. • Due to excessive end clearance the liquid will tend to short circuit such rows. • If the end space exceeds the spacing by 2.5cm, the gaps are closed by redistribution baffles. • The clearance between these baffles and the caps should be equal to the cap spacing.
  • 63.
    Tray drainage • Traydrain holes are required to permit drainage of the liquid hold up of the column in case of shut down. • These holes must be sufficiently large, so that they may not plugged by sediments or polymers. • The current practice is to make holes of 1 to 1.5cm diameter along the weir.
  • 64.
    Feed system • Feednozzles are sized for a flow velocity of 1m per second. • The jet of entering liquid should break up immediately on entering the column. • Liquid feed to the column is above the top tray and at intermediate positions. • A pipe line located above the top tray, and just opposite the inlet weir, feed the top tray. • A baffle if provided opposite the feed pipe to create uniform distribution. • Various methods of intermediate feed arrangement are shown in the figure below.
  • 65.
  • 66.
    Feed Stage Considerations Indetermining the operating lines for the rectifying and stripping sections we needed the bottoms and distillate compositions and reflux and reboil ratios. The compositions can be independently specified, but R and VB are related to the vapor to liquid ratio in the feed. F F F F F L L L L L V V  V V V V V V  V V  VF V V  F V V  F V L  F  L L  F  L L  L  LF L  L L  L Subcooled Liquid Bubble Point Liquid Partially Vaporized Dew Point Vapor Superheated Vapor
  • 68.
    Draw offs • Thedrawing of the liquid from the bottom of the column is either by use of a chimney tray or by a draw pan as indicated in the figure. • The chimney tray has no downcomer and is in flush with a draw nozzle. • Chimneys are normally of the size approximately 15% of column area. • These should be so located as to prevent directing vapor against the adjoining downcomer.
  • 70.
    Manholes and hand-holes •Trays should be inspected for corrosion, fouling and damage, a few weeks after star-up and at six monthly intervals thereafter. • Manholes are necessary at intervals in the column so that each manhole serves 15-20 trays. • The manhole size is usually 450mm internal diameter or 300x400mm opening in rectangular size. • In packed columns, the manholes are necessary at each distributor and support plate to be dismantled and removed.
  • 72.
    Detailed view ofDistillation Column
  • 73.
  • 74.
    Multiple Pass Trays SinglePass Two Pass Four Pass
  • 76.
  • 78.
  • 81.
    Packed type column •Packed towers are used for gas-liq and liq-liq operation. • Used for distillation, absorption, liq-liq extraction. • Liquid flows downwards over the surface of the packing in the form of thin films, while gas/vapor rises. The liquid is introduced at the top of the packing by means of a distributing plate and the vapor is introduced beneath a grid which supports the packing, carry out efficient mass transfer operation. • It is desire that pressure drop be kept as maximum as possible.
  • 82.
    Packed bed column Thebasic unit consists of: • Shell • Packing • Packing support • Liquid distributor • Intermediate support and redistributors • Gas and liquid entrances and nozzles.
  • 83.
    Packing • Provides largesurface area: a high interfacial area between gas and liquid • Have an open structure: less resistance to gas flow • Perform uniform liquid distribution on the packing surface • Promote uniform vapor gas flow across the column cross section. Packing material General service application Glazed and unglazed, porcelain or chemical Stoneware Natural and acid conditions except hydrofluoric, solvent, not good in caustic condition Carbon Hot alkali, all acids except nitric, no oxidizing atmospheres Plastic Alkali, salts, aqueous and acids, depending on resin Steel and other light gauge metals Hot alkalis for steel, other service to suit metals
  • 88.
    Structured Packing Fair, J.R.,Seibert, A.F., Behrens, M., Saraber, P.P., and Olujic, Z. “Structured Packing Performance-Experimental Evaluation of Two Predictive Models ”, Ind. Eng. Chem. Res. 39 (6), 1788-1796 (2000).
  • 89.
  • 91.
    Packing support • Thefunction of support plate is to carry weight of the wet packing, which allowing free passage of the gas and liquid. • Poorly designed support will give high pressure drop and cause local flooding. • Simple grid or perforated plates are used as support. • Made from plastic, ceramic or metals
  • 94.
    Liquid distributors • Performanceof packed bed depends on proper distribution of liquid in column. • Central feed pipe, spray nozzle, weir type, orifice type, feed pipe with nozzles on it. • Liquid redistributors • They are used to recollect the liquid that has migrated to the column walls and redistribute it evenly over the packing. • Does dual work packing support and liquid distribution. • Wall wiper type
  • 96.
    Packing Size Bulk density Surface area Packing factor inMm Kg/m3 m2/m3 Fp Rasching ring Ceramic 0.5 13 881 368 640 1.0 25 673 190 160 1.5 38 689 128 95 2.0 51 651 95 65 3.0 76 561 69 36 Metal 0.5 13 1201 417 300 1.0 25 625 207 115 1.5 38 781 141 83 2.0 51 593 102 57 3.0 76 400 72 32
  • 97.
    Pall ring SizeBulk density Surface area Packing factor Ceramic 0.62 5 16 593 341 70 1.0 25 481 210 48 1.5 38 385 128 28 2.0 51 353 102 20 3.0 76 273 66 16 Metal 0.62 5 16 112 341 97 1.0 25 88 207 52 1.5 38 76 128 40 2.0 51 68 102 25 3.0 76 64 85 16 Intalox saddle Ceramic 0.5 13 737 480 200 1.0 25 673 253 92 1.5 38 625 194 52 2.0 51 609 108 40 3.0 76 577 22
  • 98.
    Hold down plates •At higher gas rates, if surging occurs, the top layer of packing will fluidized. • This may lead to break up of packing or some time blow out. • Also called as bed limiters by avoiding bed expansion. • Hole size on the hold down plates should be less than the diameter of the packing but higher enough to give proper flow of gas and liquid through it.
  • 99.
    Installing packing • Ceramicand metal packing are normally dumped to the column “WET”. • The column is partially filled with water and the packing dumped into the water. • The height of the water is always kept higher than the packing length. • In case of dry packing, packing are send into column through the bucket and spread over to the column by maintaining randomness.
  • 100.
    CONDITIONS OF OPERATION REQUIRED •Feed composition and quantity • Minimum reflux ratio and actual reflux ratio • Thermal condition of feed (q line) • Degree of separation including composition of distillate and bottom • Column operating pressure and temperature • Constant molal overflow from stage to stage for simple ideal system
  • 101.
    TRAY DESIGN Three typeof trays • Bubble cap tray (BC) • Sieve type tray/ perforated tray (ST) • Valve type tray (VT)
  • 102.
    Factors to beconsider for selection • cost : depends on MOC; for MS BC:ST:VT = 3.0:1.5:1.0 • capacity : ST>VT>BC • operating range : vapor and liquid rates; ST<BT<VT; should be flexible for startup and shut down loads • efficiency : not much change in all trays • pressure drop on each tray : ST< VT<BT
  • 103.
    The “Real” World FouledStructured Packing Damaged Valve Tray
  • 104.
    The “Real” World PluggedDistributor Tray “Blanking” Strips
  • 105.
  • 106.
  • 107.
  • 108.
    12/31/2022 108 Number oftray /depth of packing, Type of tray/ packing, No of passes, Tray spacing, System factor, Flooding, Column diameter, Maximum press drop, Overload, Minimum load Liquid load Fluid type Flow rate Density Pressure Temperature Molecular weight Compressibility factor Vapor load Fluid type Flow rate Density Pressure Temperature Molecular weight Compressibility factor Mechanical data Maximum op pressure Deck, down comer, valve, Cap material, Corrosion allowance, deck thickness, drain holes and location Tray Specification Design temperature Weir adjustment Cap & raiser mat Height of raiser Diameter of manhole Weir notch Size of cap Tray support bar Tray material Tray manway height Cap spacing Tray support mat Tray corr allow Tray spacing Cap skirt clearance Outlet weir periphery Sump req. Cap slot spec. Weir height No of caps per tray Slot above tray
  • 109.
  • 110.
    Distillation Design •Process Designof Distillation Column •Mechanical Design of Distillation Column