SEMINAR
ON
PIG LAUNCHERS / RECEIVERS
PRESENTED BY: KUNAL SHARMA
Good Evening to all.
I am here to present a brief seminar
on the
PIG LAUNCHERS / RECEIVERS
And
PIGGING.
PIGGING
 R e a s o n s f o r P i g g i n g
 P i g g i n g M e d i u m
 P i p e l i n e P i g s
Reasons for Pigging
Reasons for Pigging
Pigging of a pipeline is required at various stages
of a pipeline’s life for a variety of reasons. These
are summarized below in an example of an oil
production pipeline.
1. Pre-commissioning
2. Commissioning
3. Operational Pigging
4. Decommissioning
Reasons for Pigging
1. Pre-commissioning
Reasons for Pigging
When new pipelines are built, they generally need
to be cleaned of construction debris and
prepared for hydrostatic testing. This is generally
done by utilizing A pig train consisting of
cleaning, gauging, and batching pigs to flood the
line. Depending on the medium to be transported
in the line, further pigging may be required for
dewatering and drying operations.
Reasons for Pigging
2. Commissioning
Reasons for Pigging
As the product is introduced into the line, a
batching pig or pigs can be used to separate
the product from the medium currently in
the line.
Reasons for Pigging
3. OperationalPigging
Reasons for Pigging
During the life of a line, operational pigging is a
cheap effective way of maintaining flow and
minimising back pressure. Pigs can be used to
mechanically clean waxes and other
hydrocarbon build-ups, or chemicals can be
batched between pigs to provide chemically
enhanced cleaning. Inline inspection is generally
carried out as part of a routine maintenance plan.
Reasons for Pigging
4. Decommissioning
Reasons for Pigging
Whether pipelines reach the end of their useful
life, or have their use changed (e.g. changing a
production line to a produced water disposal line),
they generally require some form of cleaning.
Again, mechanical and chemical means can be
used to allow subsea disconnection/reconnection,
and in some cases pipelines can be dewatered for
recovery and reuse.
Reasons for Pigging
• To clean up pipelines before use (foam pigs), to fill lines for
hydrostatic testing, dewatering following hydrostatic testing,
and drying and purging operations (spheres and foam pigs).
• To periodically remove wax, dirt and water from the pipeline
(scraper pigs and brush pigs)
• To sweep liquids from gas pipelines (spheres).
• To separate products to reduce the amount of mixing between
different types of crude oil or refined products (squeegee pigs
and “go-devil” pigs).
• To control liquids in a pipeline, including two-phase pipelines
(spheres and foam pigs).
• To inspect pipelines for defects such as dents, buckles or
corrosion (intelligent-pigs or caliper pigs).
Reasons for Pigging is summarized as below:
Pigging Medium
Pigging Medium
1. Liquid
• The preferred medium for propelling pigs is an
incompressible liquid. Incompressible liquids
provide maximum control over pig speed as well as
lubrication for the pig seals, minimizing wear, and
maximizing seal effectiveness and life.
• Liquids such as water, crude oils, or process products
and chemicals can be used as propelling mediums.
• Care should be taken to ensure sealing element
materials are compatible with fluid medium and
prevailing pressure and flow conditions.
Pigging Medium
2. Gas
• As gasses are compressible, the amount of stored energy behind
a pig propelled with gas is far greater than that of a similar pig
propelled with liquid. Appropriate consideration should be given
to safety implications resulting from this stored energy.
• Pig movement can also be affected by improper use of a
compressible gas as a propulsion fluid. Failure to deliver
adequate quantities of gas required to maintain sufficient
pressure behind the pig can result in a stop-start motion of the
pig. This effect can be minimized to some extent by sizing
equipment properly and maintaining a constant back pressure
on the pig to minimize velocity changes.
• When pigging with gas as a propelling medium, wear may be
increased on the sealing discs. This should be considered during
pig selection.
Pigging Medium
3. Multiphase Fluid
When the pig propelling medium is multiphase, the same
safety consideration should be given to the pigging
operation as if the propelling medium were gas. Extra
care should be taken to consider the effect of slugging
and the associated forces at the receiving end. Any
temporary pipework should be secured and permanent
facilities and equipment should be rated for multiphase
flow.
Pipeline Pigs
A pig is defined as “A device that moves through
the inside of a pipeline for the purpose of
cleaning, dimensioning, or inspecting”.
Pipeline Pigs
• Pipeline pigs and spheres are used for a variety
of purposes in both liquids and natural gas
pipelines.
• Pigs and spheres are forced through the
pipeline by the pressure of the flowing fluid. A
pig usually consists of a steel body with rubber
or plastic cups attached to seal against the
inside of the pipeline and to allow pressure to
move the pig along the pipeline.
• Different types of brushes and scrapers can be
attached to the body of the pig for cleaning or
to perform other functions.
Pipeline Pigs
Pig Launchers / Receivers
 W h a t i s a P i g L a u n c h e r s / R e c e i v e r s
 D e s i g n B a s i s / C r i t e r i a .
 C o m p o n e n t s o f P i g L / R ’ s .
 T y p i c a l P i g L / R s k e t c h f o r i n s t a l l i n g
i n n e w P i p e l i n e
Pig Launchers / Receivers
W h a t i s a P i g L a u n c h e r s / R e c e i v e r s
 The purpose of a pig launcher or receiver is to
introduce or retrieve pigs, spheres or inspection tools
from a pipeline. Launchers and receivers are built to
suit the specific requirements of a pipeline.
 This includes simple barrel launchers and receivers
through to complete skid mounted units that include
actuated valves, instrumentation, pig signalers control
systems, Quick Opening closures.
Pig Launchers / Receivers
D e s i g n B a s i s / C r i t e r i a .
Pig Launchers and receivers for off-shore and
onshore are available. All units are designed
and manufactured to pipeline and vessel
design codes including:
• NACE
• ASME VIII
• BS 5500
• ASME B31.3, B31.4, B31.8
Pig Launchers / Receivers Components
1. Barrel
2. Reducer
3. Neck pipe
4. Branch nozzles
5. Kicker
6. Drain
7. Vent
8. Blowdown
9. Balance line
10. Pressurizing line
11. Thermal relief valve
12. Pressure indicator (pressure gauge)
13. Supports
14. Lifting lugs
15. Earthing (grounding) lugs
16. End closure
17. Pig signaller
Trap Components
1. Barrel: This is the major section of the trap and the means by which the
loading and unloading of pigs can be carried out with comparative ease and
safety. It is usually equipped with an opening closure at one end while its other
end is welded to a reducer. For conventional pigging its diameter is usually a
nominal 50 mm above the line size. The barrel length is dependent upon the
operating procedures, service, type of pigs, available space, etc., but in general
for launchers deploying conventional pigs - 2 x pig length, while for receivers -
3/3.5 x pig length
2. Reducer: This is welded at its larger diameter to the other end of
the barrel, and can be eccentric or concentric. Generally, horizontal
units use eccentric on launchers, concentric on receivers. Vertical
units use concentric
throughout.
Trap Components
3. Neck Pipe. This is the minor diameter section of the pig trap and is
welded at one end to the smaller diameter of the reducer and
terminates in either a butt weld end preparation
or flange at its other end. Dimensionally it is usually very short - one
pig length + 10%.
4. Branch Nozzles. On the simplest of traps there can be as few as four nozzles -
kicker, vent, drain and pressure indicator. On more complex traps, additional
nozzles are incorporated for, blowdown, balance, equalizing, pressurizing and
thermal relief valves. Other nozzles may be fitted in accordance with the clients’
specific requirements, but consideration should be given to the design
requirements regarding proximity of welds etc. Running through the various
nozzles, the size and positions are generally in
accordance with the following.
Trap Components
5. Kicker. This nozzle is situated on the barrel at the closure end in the case of
launchers, and near the reducer end in the case of receivers. In the case of
universal (bi-directional) traps, a single connection midway along the barrel
or twin connections, one in the launch position and one in the receive position,
can be fitted. Kicker connections should not be positioned at the 6 o’clock
position; historically, this position causes damage to the pigs.
6. Drain. This nozzle should be situated near the closure end for horizontal traps
and near the neck flange on vertical launchers. For receivers, a drain point near
the barrel reducer is recommended, or alternatively on the neck pipe near the
end flange. For receivers which are sloped for spheres, two drain points should
ideally be specified and located together near the closure end, but separated by
half a sphere diameter, this prevents the drains being blocked by the spheres.
Size of drain connections should be not less than two inches for
traps up to 14 inches line size and four inches for traps above that.
Trap Components
7. Vent. This nozzle should be situated near the closure end or highest point; a
further connection may be considered near the trap neck end flange to ensure
depressurization behind the pig in case it becomes stuck in the neck pipe. Size of
vent connections should not be less than 1/2 inches ns.
8. Blowdown. On high-pressure gas systems consideration should be given to
the provision of a blowdown line, incorporating a globe valve or restriction
orifice, for controlled depressurization. Size should not exceed two inches ns.
9. Balance line. This can be provided on launchers to enable filling and –
pressurization of the barrel on both sides of the pig at the same time. This is to
prevent a pig which is ready to be launched from moving forward and thereby
hitting and possibly causing damage to the trap valve, or backwards and losing
the seal in the reducer. Consideration should also be given to the provision of a
balance line on the receiver to prevent any possible pressure differential across a
receiving pig. Size should be in the region of two inches ns.
Trap Components
10. Pressurizing line. This may be required around kicker valves for several
reasons - speed of operation, control of barrel – pressurization and/or damage
to the kicker valve seats or other internals. Similarly, a pressurizing line around
bypass valves should also be considered, for equalizing possible high-differential
pressures. Size should be smaller than the balancing line connection.
11. Thermal relief valve. This can be provided at locations where it is anticipated
shut-in or trapped fluid could exceed the design pressure. Size would be as
dictated by design conditions.
12. Pressure indicator. This should be fitted toward the closure end and visible
to the operator, may be incorporated with the vent connection. Size should be in
the region of ½ inch to one inch, threaded, with four inches or six inches dial
size.
Trap Components
13. Supports. Required to permanently support and restrain the pig trap,
supports should be designed to carry the weight of the pig trap system filled
with water (or other fluid if their density is greater), together with the weight of
the associated heaviest pig. Supports under the barrel should normally be of the
sliding type to compensate for expansion of the unrestrained part of the
pipeline. Other supports may be fixed if design calculations indicate that
sufficient flexibility is incorporated in the pipework to compensate for any axial
and transverse movements.
14. Lifting lugs. These are required to facilitate lifting of the complete trap
during the installation stage.
15. Grounding lugs. These are required to reduce the build-up of static
electricity. Static is a seriously under-estimated yet ever-present hazard. Being
invisible to the naked eye, it tends to be ignored. Yet, an undischarged build-up
of electrostatic can take hours, even days, to relax back into equilibrium,
resulting in a potentially lethal workplace. If the accumulated static is
suddenly discharged within a hazardous atmosphere, the resulting spark may
easily act as the ignition source for an explosion.
Trap Components
16. End closure. This can be as simple as a flange and blind, but is more
commonly found in the form of a quick opening door, an assembly which
provides a quick, easy and safe access to the barrel when open and seals the
bore when closed. The closure should be fitted at a minimum with a safety
bleeder device,
forming part of the door-locking mechanism, to safeguard personnel before and
during door opening. An interlocking system between the various valves and the
closure may be considered as an additional feature.
17. Pig signaller. This is also known as a pig detector, a device set on or into the
pipeline which indicates the momentary presence of a pig at a precise location.
Signallers should beinstalled on both sides of the trap valve. For launchers, it
should be positioned on the main pipeline at a distance from the trap valve of at
least the length of the longest pig anticipated. For receivers, it should be
positioned on the trap neck pipe at a distance from the trap valve, again, equal
to the anticipated longest pig length.
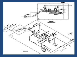
Pig Launchers / Receivers
Typical Sketch of Pig
Launcher / Receiver
Pig Launcher / Receiver vessel
The operational sequence described below is for general information only. Operating
procedures will vary from one pipeline company to another. The following pig launching
procedures can be used as a guideline for developing operating procedures.
Since company policies vary regarding whether the pig launcher is left on stream or
isolated from the pipeline after the pig is launched, the operator should verify that the
trap is isolated from the pipeline and depressurized before commencing any part of the
launch procedure.
Pig Launching & Receiving Procedures
• Make sure that the isolation valve and the kicker valve are closed.
• In liquid systems, open the drain valve and allow air to displace the liquid by opening
the vent valve. In natural gas systems, open the vent and vent the launcher to
atmospheric pressure.
• When the pig launcher is completely drained (0 psi), with the vent and drain valves
still open, open the trap (closure) door.
• Install the pig with the nose firmly in contact with the reducer between the barrel and
the nominal bore section of the launcher.
• Clean the closure seal and other sealing surfaces, lubricate if necessary, and close and
secure the closure door.
• Close the drain valve. Slowly fill the trap by gradually opening the kicker valve and
venting through the vent valve.
• When filling is complete, close the vent valve to allow pressure to equalize across the
isolation valve.
• Open the isolation valve. The pig is ready for launching.
• Partially close the main line valve. This will increase the flow through the kicker valve
and behind the pig. Continue to close the main line valve until the pig leaves the trap
into the main line as indicated by the pig signaler.
• After the pig leaves the trap and enters the main line, fully open the main line valve.
Close the isolation valve and the kicker valve.
• The pig launching is complete.
Pig Launching & Receiving Procedures
The operational sequence described below is for general information only. It is not
intended, nor should it be used, to train pigging system operators. Operating procedures
will vary from one pipeline company to another. The following pig receiving procedures
can be used as a guideline for developing operating procedures.
Since company policies vary regarding whether the pig receiver is left on stream or
isolated from the pipeline, the operator should verify whether there is any internal
pressure in the receiving trap before starting any part of the receiving procedures.
Pig Launching & Receiving Procedures
1. Make sure the receiver is pressurized.
2. Fully open the bypass valve.
3. Fully open the isolation valve and partially close the main line valve.
4. Monitor the pig signaler for pig arrival.
5. Close the isolation valve and bypass valve.
6. Open the drain valve and the vent valve.
7. Check the pressure gauge on the receiver to assure the trap is depressurized
(0 psi).
8. Open the trap closure and remove the pig from the receiver.
9. Clean the closure seal and other sealing surfaces, lubricate if necessary, and
close and secure the trap (closure) door.
10. Return the receiver to the original condition.
Pig Launching & Receiving Procedures
Thanking you all

Presentation on Pipeline Pigging and Pig Trap

  • 1.
    SEMINAR ON PIG LAUNCHERS /RECEIVERS PRESENTED BY: KUNAL SHARMA
  • 2.
    Good Evening toall. I am here to present a brief seminar on the PIG LAUNCHERS / RECEIVERS And PIGGING.
  • 3.
    PIGGING  R ea s o n s f o r P i g g i n g  P i g g i n g M e d i u m  P i p e l i n e P i g s
  • 4.
  • 5.
    Reasons for Pigging Piggingof a pipeline is required at various stages of a pipeline’s life for a variety of reasons. These are summarized below in an example of an oil production pipeline. 1. Pre-commissioning 2. Commissioning 3. Operational Pigging 4. Decommissioning
  • 6.
    Reasons for Pigging 1.Pre-commissioning
  • 7.
    Reasons for Pigging Whennew pipelines are built, they generally need to be cleaned of construction debris and prepared for hydrostatic testing. This is generally done by utilizing A pig train consisting of cleaning, gauging, and batching pigs to flood the line. Depending on the medium to be transported in the line, further pigging may be required for dewatering and drying operations.
  • 8.
  • 9.
    Reasons for Pigging Asthe product is introduced into the line, a batching pig or pigs can be used to separate the product from the medium currently in the line.
  • 10.
    Reasons for Pigging 3.OperationalPigging
  • 11.
    Reasons for Pigging Duringthe life of a line, operational pigging is a cheap effective way of maintaining flow and minimising back pressure. Pigs can be used to mechanically clean waxes and other hydrocarbon build-ups, or chemicals can be batched between pigs to provide chemically enhanced cleaning. Inline inspection is generally carried out as part of a routine maintenance plan.
  • 12.
    Reasons for Pigging 4.Decommissioning
  • 13.
    Reasons for Pigging Whetherpipelines reach the end of their useful life, or have their use changed (e.g. changing a production line to a produced water disposal line), they generally require some form of cleaning. Again, mechanical and chemical means can be used to allow subsea disconnection/reconnection, and in some cases pipelines can be dewatered for recovery and reuse.
  • 14.
    Reasons for Pigging •To clean up pipelines before use (foam pigs), to fill lines for hydrostatic testing, dewatering following hydrostatic testing, and drying and purging operations (spheres and foam pigs). • To periodically remove wax, dirt and water from the pipeline (scraper pigs and brush pigs) • To sweep liquids from gas pipelines (spheres). • To separate products to reduce the amount of mixing between different types of crude oil or refined products (squeegee pigs and “go-devil” pigs). • To control liquids in a pipeline, including two-phase pipelines (spheres and foam pigs). • To inspect pipelines for defects such as dents, buckles or corrosion (intelligent-pigs or caliper pigs). Reasons for Pigging is summarized as below:
  • 15.
  • 16.
    Pigging Medium 1. Liquid •The preferred medium for propelling pigs is an incompressible liquid. Incompressible liquids provide maximum control over pig speed as well as lubrication for the pig seals, minimizing wear, and maximizing seal effectiveness and life. • Liquids such as water, crude oils, or process products and chemicals can be used as propelling mediums. • Care should be taken to ensure sealing element materials are compatible with fluid medium and prevailing pressure and flow conditions.
  • 17.
    Pigging Medium 2. Gas •As gasses are compressible, the amount of stored energy behind a pig propelled with gas is far greater than that of a similar pig propelled with liquid. Appropriate consideration should be given to safety implications resulting from this stored energy. • Pig movement can also be affected by improper use of a compressible gas as a propulsion fluid. Failure to deliver adequate quantities of gas required to maintain sufficient pressure behind the pig can result in a stop-start motion of the pig. This effect can be minimized to some extent by sizing equipment properly and maintaining a constant back pressure on the pig to minimize velocity changes. • When pigging with gas as a propelling medium, wear may be increased on the sealing discs. This should be considered during pig selection.
  • 18.
    Pigging Medium 3. MultiphaseFluid When the pig propelling medium is multiphase, the same safety consideration should be given to the pigging operation as if the propelling medium were gas. Extra care should be taken to consider the effect of slugging and the associated forces at the receiving end. Any temporary pipework should be secured and permanent facilities and equipment should be rated for multiphase flow.
  • 19.
    Pipeline Pigs A pigis defined as “A device that moves through the inside of a pipeline for the purpose of cleaning, dimensioning, or inspecting”.
  • 20.
    Pipeline Pigs • Pipelinepigs and spheres are used for a variety of purposes in both liquids and natural gas pipelines. • Pigs and spheres are forced through the pipeline by the pressure of the flowing fluid. A pig usually consists of a steel body with rubber or plastic cups attached to seal against the inside of the pipeline and to allow pressure to move the pig along the pipeline. • Different types of brushes and scrapers can be attached to the body of the pig for cleaning or to perform other functions.
  • 21.
  • 22.
    Pig Launchers /Receivers  W h a t i s a P i g L a u n c h e r s / R e c e i v e r s  D e s i g n B a s i s / C r i t e r i a .  C o m p o n e n t s o f P i g L / R ’ s .  T y p i c a l P i g L / R s k e t c h f o r i n s t a l l i n g i n n e w P i p e l i n e
  • 23.
    Pig Launchers /Receivers W h a t i s a P i g L a u n c h e r s / R e c e i v e r s  The purpose of a pig launcher or receiver is to introduce or retrieve pigs, spheres or inspection tools from a pipeline. Launchers and receivers are built to suit the specific requirements of a pipeline.  This includes simple barrel launchers and receivers through to complete skid mounted units that include actuated valves, instrumentation, pig signalers control systems, Quick Opening closures.
  • 24.
    Pig Launchers /Receivers D e s i g n B a s i s / C r i t e r i a . Pig Launchers and receivers for off-shore and onshore are available. All units are designed and manufactured to pipeline and vessel design codes including: • NACE • ASME VIII • BS 5500 • ASME B31.3, B31.4, B31.8
  • 25.
    Pig Launchers /Receivers Components 1. Barrel 2. Reducer 3. Neck pipe 4. Branch nozzles 5. Kicker 6. Drain 7. Vent 8. Blowdown 9. Balance line 10. Pressurizing line 11. Thermal relief valve 12. Pressure indicator (pressure gauge) 13. Supports 14. Lifting lugs 15. Earthing (grounding) lugs 16. End closure 17. Pig signaller
  • 26.
    Trap Components 1. Barrel:This is the major section of the trap and the means by which the loading and unloading of pigs can be carried out with comparative ease and safety. It is usually equipped with an opening closure at one end while its other end is welded to a reducer. For conventional pigging its diameter is usually a nominal 50 mm above the line size. The barrel length is dependent upon the operating procedures, service, type of pigs, available space, etc., but in general for launchers deploying conventional pigs - 2 x pig length, while for receivers - 3/3.5 x pig length 2. Reducer: This is welded at its larger diameter to the other end of the barrel, and can be eccentric or concentric. Generally, horizontal units use eccentric on launchers, concentric on receivers. Vertical units use concentric throughout.
  • 27.
    Trap Components 3. NeckPipe. This is the minor diameter section of the pig trap and is welded at one end to the smaller diameter of the reducer and terminates in either a butt weld end preparation or flange at its other end. Dimensionally it is usually very short - one pig length + 10%. 4. Branch Nozzles. On the simplest of traps there can be as few as four nozzles - kicker, vent, drain and pressure indicator. On more complex traps, additional nozzles are incorporated for, blowdown, balance, equalizing, pressurizing and thermal relief valves. Other nozzles may be fitted in accordance with the clients’ specific requirements, but consideration should be given to the design requirements regarding proximity of welds etc. Running through the various nozzles, the size and positions are generally in accordance with the following.
  • 28.
    Trap Components 5. Kicker.This nozzle is situated on the barrel at the closure end in the case of launchers, and near the reducer end in the case of receivers. In the case of universal (bi-directional) traps, a single connection midway along the barrel or twin connections, one in the launch position and one in the receive position, can be fitted. Kicker connections should not be positioned at the 6 o’clock position; historically, this position causes damage to the pigs. 6. Drain. This nozzle should be situated near the closure end for horizontal traps and near the neck flange on vertical launchers. For receivers, a drain point near the barrel reducer is recommended, or alternatively on the neck pipe near the end flange. For receivers which are sloped for spheres, two drain points should ideally be specified and located together near the closure end, but separated by half a sphere diameter, this prevents the drains being blocked by the spheres. Size of drain connections should be not less than two inches for traps up to 14 inches line size and four inches for traps above that.
  • 29.
    Trap Components 7. Vent.This nozzle should be situated near the closure end or highest point; a further connection may be considered near the trap neck end flange to ensure depressurization behind the pig in case it becomes stuck in the neck pipe. Size of vent connections should not be less than 1/2 inches ns. 8. Blowdown. On high-pressure gas systems consideration should be given to the provision of a blowdown line, incorporating a globe valve or restriction orifice, for controlled depressurization. Size should not exceed two inches ns. 9. Balance line. This can be provided on launchers to enable filling and – pressurization of the barrel on both sides of the pig at the same time. This is to prevent a pig which is ready to be launched from moving forward and thereby hitting and possibly causing damage to the trap valve, or backwards and losing the seal in the reducer. Consideration should also be given to the provision of a balance line on the receiver to prevent any possible pressure differential across a receiving pig. Size should be in the region of two inches ns.
  • 30.
    Trap Components 10. Pressurizingline. This may be required around kicker valves for several reasons - speed of operation, control of barrel – pressurization and/or damage to the kicker valve seats or other internals. Similarly, a pressurizing line around bypass valves should also be considered, for equalizing possible high-differential pressures. Size should be smaller than the balancing line connection. 11. Thermal relief valve. This can be provided at locations where it is anticipated shut-in or trapped fluid could exceed the design pressure. Size would be as dictated by design conditions. 12. Pressure indicator. This should be fitted toward the closure end and visible to the operator, may be incorporated with the vent connection. Size should be in the region of ½ inch to one inch, threaded, with four inches or six inches dial size.
  • 31.
    Trap Components 13. Supports.Required to permanently support and restrain the pig trap, supports should be designed to carry the weight of the pig trap system filled with water (or other fluid if their density is greater), together with the weight of the associated heaviest pig. Supports under the barrel should normally be of the sliding type to compensate for expansion of the unrestrained part of the pipeline. Other supports may be fixed if design calculations indicate that sufficient flexibility is incorporated in the pipework to compensate for any axial and transverse movements. 14. Lifting lugs. These are required to facilitate lifting of the complete trap during the installation stage. 15. Grounding lugs. These are required to reduce the build-up of static electricity. Static is a seriously under-estimated yet ever-present hazard. Being invisible to the naked eye, it tends to be ignored. Yet, an undischarged build-up of electrostatic can take hours, even days, to relax back into equilibrium, resulting in a potentially lethal workplace. If the accumulated static is suddenly discharged within a hazardous atmosphere, the resulting spark may easily act as the ignition source for an explosion.
  • 32.
    Trap Components 16. Endclosure. This can be as simple as a flange and blind, but is more commonly found in the form of a quick opening door, an assembly which provides a quick, easy and safe access to the barrel when open and seals the bore when closed. The closure should be fitted at a minimum with a safety bleeder device, forming part of the door-locking mechanism, to safeguard personnel before and during door opening. An interlocking system between the various valves and the closure may be considered as an additional feature. 17. Pig signaller. This is also known as a pig detector, a device set on or into the pipeline which indicates the momentary presence of a pig at a precise location. Signallers should beinstalled on both sides of the trap valve. For launchers, it should be positioned on the main pipeline at a distance from the trap valve of at least the length of the longest pig anticipated. For receivers, it should be positioned on the trap neck pipe at a distance from the trap valve, again, equal to the anticipated longest pig length.
  • 33.
    Pig Launchers /Receivers Typical Sketch of Pig Launcher / Receiver
  • 35.
    Pig Launcher /Receiver vessel
  • 36.
    The operational sequencedescribed below is for general information only. Operating procedures will vary from one pipeline company to another. The following pig launching procedures can be used as a guideline for developing operating procedures. Since company policies vary regarding whether the pig launcher is left on stream or isolated from the pipeline after the pig is launched, the operator should verify that the trap is isolated from the pipeline and depressurized before commencing any part of the launch procedure. Pig Launching & Receiving Procedures
  • 37.
    • Make surethat the isolation valve and the kicker valve are closed. • In liquid systems, open the drain valve and allow air to displace the liquid by opening the vent valve. In natural gas systems, open the vent and vent the launcher to atmospheric pressure. • When the pig launcher is completely drained (0 psi), with the vent and drain valves still open, open the trap (closure) door. • Install the pig with the nose firmly in contact with the reducer between the barrel and the nominal bore section of the launcher. • Clean the closure seal and other sealing surfaces, lubricate if necessary, and close and secure the closure door. • Close the drain valve. Slowly fill the trap by gradually opening the kicker valve and venting through the vent valve. • When filling is complete, close the vent valve to allow pressure to equalize across the isolation valve. • Open the isolation valve. The pig is ready for launching. • Partially close the main line valve. This will increase the flow through the kicker valve and behind the pig. Continue to close the main line valve until the pig leaves the trap into the main line as indicated by the pig signaler. • After the pig leaves the trap and enters the main line, fully open the main line valve. Close the isolation valve and the kicker valve. • The pig launching is complete. Pig Launching & Receiving Procedures
  • 38.
    The operational sequencedescribed below is for general information only. It is not intended, nor should it be used, to train pigging system operators. Operating procedures will vary from one pipeline company to another. The following pig receiving procedures can be used as a guideline for developing operating procedures. Since company policies vary regarding whether the pig receiver is left on stream or isolated from the pipeline, the operator should verify whether there is any internal pressure in the receiving trap before starting any part of the receiving procedures. Pig Launching & Receiving Procedures
  • 39.
    1. Make surethe receiver is pressurized. 2. Fully open the bypass valve. 3. Fully open the isolation valve and partially close the main line valve. 4. Monitor the pig signaler for pig arrival. 5. Close the isolation valve and bypass valve. 6. Open the drain valve and the vent valve. 7. Check the pressure gauge on the receiver to assure the trap is depressurized (0 psi). 8. Open the trap closure and remove the pig from the receiver. 9. Clean the closure seal and other sealing surfaces, lubricate if necessary, and close and secure the trap (closure) door. 10. Return the receiver to the original condition. Pig Launching & Receiving Procedures
  • 40.