SMK NEGERI 1 LILIRIAJA
RINI SAFITRI, S.Pd Page 1
Praktikum Dasar Sistem Kendali Elektronik
Instruksi Dasar
1. Pendahuluan
Programmable Logic Controller (PLC) adalah sebuah komputer khusus yang ditujukan
untuk pengaturan proses di industri. PLC merupakan pengganti dari sistem kendali
berbasis relay yang terhubung secara hardwired, karena PLC bekerja berdasar program
(software) yang tersimpan dalam processor PLC. Untuk pemrogramannya, PLC
menggunakan bahasa khusus yang disebut ladder diagram yang mirip dengan relay ladder.
PLC terdiri dari Central Processing Unit (CPU) yang berisi program aplikasi, memori
(berupa RAM dan ROM), dan modul interface Input-Output (I/O) yang terhubung
langsung dengan peralatan fisik input (switch, sensor) dan output (motor, solenoid, lampu).
Program aplikasi tersebut akan mengontrol PLC sehingga pada saat sebuah input device
ON, PLC akan memberikan respon sesuai alur program yang telah dibuat, dan akan
mengaktifkan output device tertentu.
Selain itu PLC mempunyai alat tambahan (peripheral) berupa Programming Console untuk
memasukkan program ke PLC. Programming pada PLC juga bisa dilakukan lewat
komputer dengan software khusus.
Berikut ini blok diagram PLC :
Gambar 1 Blok Diagram PLC
2. Komponen - Komponen Hardware PLC
 Central Processing Unit
CPU adalah sebuah mikroprosesor yang mengatur kerja dari sistem PLC. CPU ini
menjalankan program (berupa ladder diagram), memproses sinyal I/O, dan
mengupdate status input-output, dalam suatu scan time tertentu.
Programming
Console
Computer PrinterPower Supply
Central
Processing
Unit (CPU)
Input
Module
Memory
Output
Module
Signals
from
switches,
sensors,
etc
Signals
to
solenoid,
motors,
etc
SMK NEGERI 1 LILIRIAJA
RINI SAFITRI, S.Pd Page 2
 Scan time merupakan waktu yang diperlukan untuk proses pembacaan status
input, memproses (mengerjakan ladder diagram) dan mengubah output secara
sekuensial dan kontinyu.
 Memory
Memory pada PLC terbagi menjadi : operating sistem memory dan user memory.
Operating system memory berupa ROM dan berfungsi untuk menterjemahkan ladder
diagram menjadi bahas yang dimengerti oleh processor.
User memory berisi status I/O, user program (ladder diagram), nilai timer/counter,
dan data-data lain dari user. User memory bisa berupa RAM yang dilengkapi dengan
baterai supaya program dalam PLC tidak hilang ketika power dimatikan. User memory
juga bisa berupa EEPROM.
 Input/Output Module
Input/Output Module adalah bagian dari PLC yang berhubungan langsung dengan
dunia luar (input/output) secara fisik. Jumlah input/output yang digunakan dalam suatu
sistem sangat penting untuk menentukan tipe PLC yang akan digunakan.
 Programming Device
Alat pemrograman pada PLC Omron yaitu : programming console yang portable, dan
komputer yang dilengkapi dengan software LSS/SSS (under DOS) atau SysWin
(under Windows).
3. Addressing pada PLC
Addressing adalah hal yang sangat penting dari pemrograman PLC, berikut ini konvensi
pemrograman yang digunakan pada PLC Omron. Setiap merk PLC mempunyai konvensi
yang berbeda.
I R 0 1 0 0 0
 Satu channel terdiri dari 16 bit (bit 00 sampai bit 15).
Berikut ini struktur memory area PLC Omron secara keseluruhan.
Jenis data
area
Channel Bit
SMK NEGERI 1 LILIRIAJA
RINI SAFITRI, S.Pd Page 3
4. Instruksi Dasar PLC
Berikut ini instruksi-instruksi dasar yang digunakan dalam pemrograman PLC
menggunakan ladder diagram. Seluruh instruksi dasar ini merupakan instruksi bit karena
operasinya terbatas pada setiap bit saja.
LOAD, AND, OR
OUTPUT - OUT
SMK NEGERI 1 LILIRIAJA
RINI SAFITRI, S.Pd Page 4
KEEP (11)
DIFFERENTIAL UP- DIFU (13), DIFFERENTIAL DOWN - DIFD (14)
END (01)
TIMER - TIM
COUNTER - CNT
5. Ruang Kerja Pembuatan Program
Berikut adalah contoh ruang kerja pembuatan program untuk PLC Omron dengan
menggunakan software SysWin 3.4
SMK NEGERI 1 LILIRIAJA
RINI SAFITRI, S.Pd Page 5
SYSWIN mempunyai beberapa metoda kerja dengan menggunaakn tool yang
tersedia, anda dapat menggunakan salah satu mouse atau keyboard untuk membuat
program.
Gunakan perintah File/New untuk memulai pembuatan proyek baru. Maka dialog Project
Setup akan nampak di layar, sehingga anda dapat men-setup parameter-parameter dasar.
Kemudian anda kembali ke ruang kerja pemrograman dan siap utuk memberi instruksi
input dalam network yang pertama.Ruang kerja untuk penggunaan software dalam
pemograman menggunakan ladder ditampilkan pada sisikiri untuk software syswin dan
pada sisi atas untuk CX-Programmer. Contoh instruksi dasar yang ditampilkan .
 Pembuatan Program dan Jenis
Pembuatan program dapat digunakan Komputer dan Programming Console dan
jenis program (diagram) yang dibuat dapat dengan menggunakan Ladder Diagram
(diagram tangga), Logic Gate ( gerbang logika) maupun Statement List
(Mnemonic). Contoh :
LADDER MNEMONIC
LD
OUT
A
X
LD NOT
OUT
A
X
LD
AND
OUT
A
B
X
Open contact ( NO )
Close Contact ( NC )
Horisontal Line
Vertikal Line
Output
Negatif Output
Function ( digunakan untuk instruksi PLC yang lain
seperti END (01), KEEP(11),, DIFU (13) dll
Timer
Counter
Delete
Select blok/ network Add network
Delete network
Cek network
Blok / network manager
Addres symbol editor
Network symbol editor
Statement list editor
Open contact ( NO )
Gambar 2 Fasilitas pada software syswin
SMK NEGERI 1 LILIRIAJA
RINI SAFITRI, S.Pd Page 6
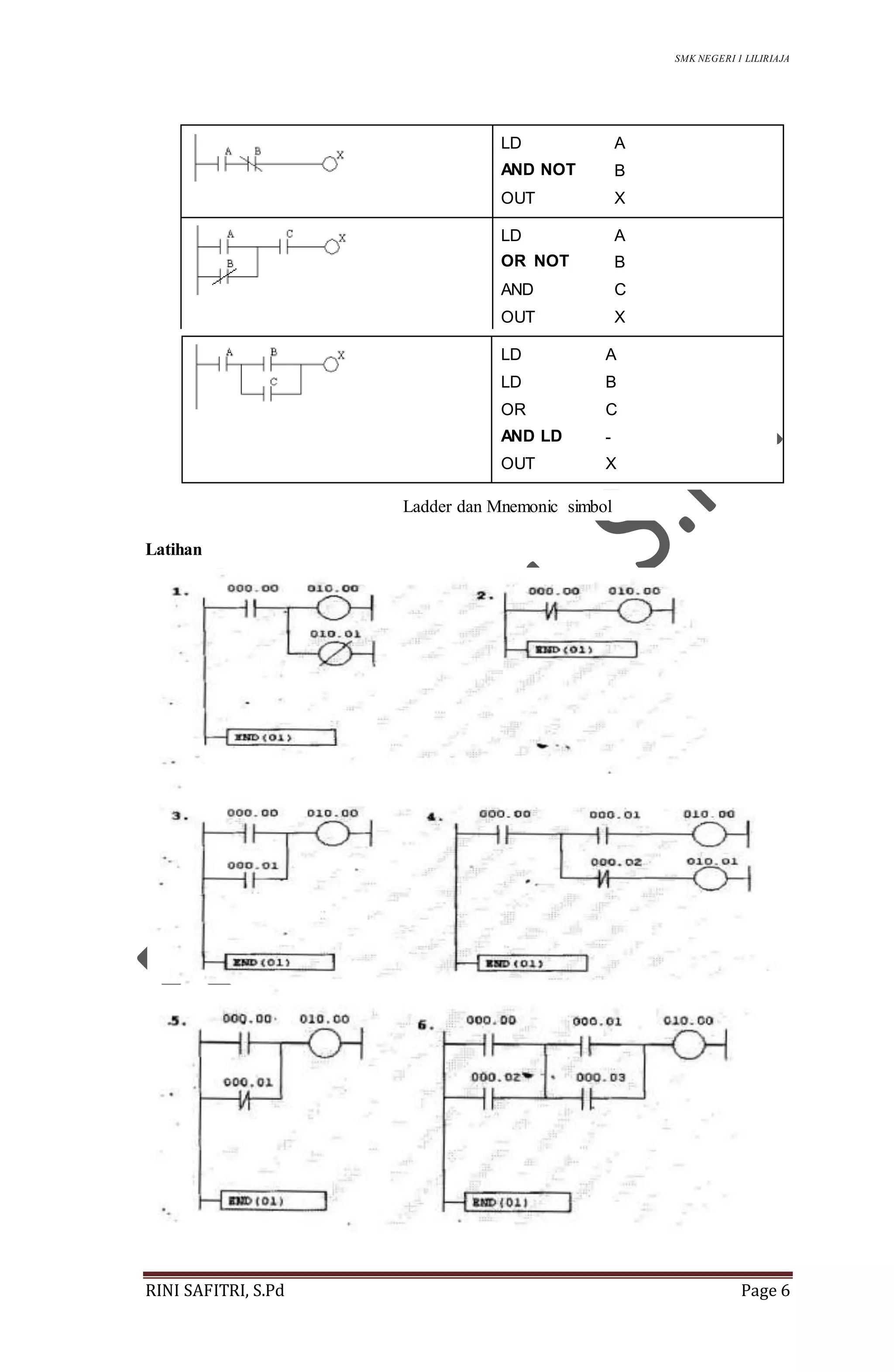
LD
AND NOT
OUT
A
B
X
LD
OR NOT
AND
OUT
A
B
C
X
Latihan
LD
LD
OR
AND LD
OUT
A
B
C
-
X
Ladder dan Mnemonic simbol
SMK NEGERI 1 LILIRIAJA
RINI SAFITRI, S.Pd Page 7
SMK NEGERI 1 LILIRIAJA
RINI SAFITRI, S.Pd Page 8
INSTRUKSI-INSTRUKSI DASAR
A. PENDAHULUAN
Instruksi dalam PLC digunakan untuk menggerakan ( kendali) peralatan
yang kita inginkan. Instruksi tersebut sebagai dasar kita akan melakukan
suatu program. Instruksi terbagi dalam instruksi dasar dan instruksi fungsi (
terdiri atas fungsi instruksi dalam PLC).
B. INSTRUKSI PLC OMRON
1. Instruksi Input
Instruksi Mnemonik Kode Fungsi
LOAD LD O Menghubungkan kondisi NO kekiri bus bar
LOAD NOT LD NOT O Menghubungkan kondisi NC kekiri bus bar
AND AND O Menghubungkan kondisi NO secara seri dgn
sebelumnya
AND NOT AND NOT O Menghubungkan kondisi NC secara seri dgn
sebelumnya
OR OR O Menghubungkan kondisi NO secara paralel dgn
sebelumnya
OR NOT OR NOT O Menghubungkan kondisi NC secara paralel dgn
sebelumnya
AND LOAD AND LD O Menghubungkan 2 blok instruksi secara seri
OR LOAD OR LD O Menghubungkan 2 blok instruksi secara paralel
Catatan : O = Tombol instruksi terdapat pada programming Console
2. Instruksi output
Instruksi Mnemonik Kode Fungsi
OUTPUT OUT O Hasil output dari logic sebuah bit
OUT NOT OUT NOT O Hasil output terbalik dari logic sebuah bit
SET SET O Force set ( ON ) sebuah bit
RESET RESET O Force reset ( OFF ) sebuah bit
KEEP KEEP O Menahan status dari bit yang bersangkutan
DIFFERENTIATE
UP
DIFU O
Bit menjadi ON untuk satu siklus saat transisi
dari OFF ke ON
DIFFERENTIATE
DOWN
DIFD O
Bit menjadi ON untuk satu siklus saat transisi
dari ON ke OFF
Catatan : O = Tombol instruksi terdapat pada programming Console
3. Instruksi Kontrol
Instruksi Mnemonik Kode Fungsi
NO OPERATION NOP 00 -
END END 01 Mengakhiri program yang telah dibuat
INTERLOCK IL 02
Bila kondisi IL (02) OFF maka semua output OFF
dan semua PV timer di reset dari IL (02) s/d ILC(03)
SMK NEGERI 1 LILIRIAJA
RINI SAFITRI, S.Pd Page 9
INTERLOCK
CLEAR
ILC 03 Akhir dari Interlock { awal IL(02) }
JUMP JMP 04
Bila kondisi JMP ON,semua instruksi antara
JMP(04) dan JME (05) berfungsi seperti NOP(00)
JUMP END JME 05 Akhir dari sebuah JUMP {di mulai dari JMP(04) }
4. Instruksi Timer/ Counter
Instruksi Mnemonik Kode Fungsi
TIMER TIM O Timer ON delay (hitung turun)
COUNTER CNT O Counter hitung turun
REVERSIBLE
COUNTER
CNTR 12
PV dapat menghitung naik atau turun oleh 1
counter
HIGH-SPEED
TIMER
TIMH 15 Timer kecepatan tinggi, ON delay (hitung naik )
Catatan : O = Tombol instruksi terdapat pada programming Console
5. Instruksi Perbandingan
Instruksi Mnemonik Kode Fungsi
COMPARE CMP 20 Membandingkan dua nilai empat-digit heksadesimal
DOUBLE
COMPARE
CMPL 60 Membandingkan dua nilai delapan-digit heksadesimal
BLOCK
COMPARE
@BCMP 68
Menilai apakah sebuah nilai dari word berada pada
range 16 ( diasumsikan sebagai batas bawah dan
batas atas
TABLE
COMPARE
(@)TCMP 85
Membandingkan nilai dari sebuah word ke 16 word
berurutan
6. Instruksi Pergerakan data
Instruksi Mnemonik Kode Fungsi
MOVE (@)MOVE 21
Meng-kopi konstan atau isi dari sebuah word ke
word lainya
MOVE NOT (@)MVN 22
Meng- kopi komplemen dari sebuah konstan atau
isidari sebuah word ke sebuah word
BLOCK
TRANSFER
(@)XFER 70
Meng-kopi isi dari sebuah block sampai 1,000 word
berurutan ke sebuah block dengan word berurutan
juga
BLOCK SET (@)BSET 71
Meng-kopi isi dari word ke block dariword secara
berurutan
DATA
EXCHANGE
(@)XCHG 73 Menukar isi dari word
SINGLE
WORD
DISTRIBUTE
(@)DIST 80
Meng-kopi isi darisebuah word ke sebuah word (
dimana alamatnya ditentukan denganmenambah
offset dari alamat word tsb)
SMK NEGERI 1 LILIRIAJA
RINI SAFITRI, S.Pd Page 10
DATA
COLLECT
(@)COLL 81
Meng-kopi isi dari sebuah word (dmana alamatnya
ditentukan menambah offset dari alamat word tsb)
ke word yang lain
MOVE BIT (@)MOVB 82
Meng-kopi bit tertentu dari suatu word ke bit yang
ditentukan dari sebuah word
MOVE DIGIT (@)MOVD 83
Meng-kopi digit tertentu (unit 4 bit) dari sebuah
word ke digit yang ditentukan ke sebuah word lain.
7. Instruksi geser
Instruksi Mnemonik Kode Fungsi
SHIFT REGISTER SFT O/10
Meng-kopi bit tertentu (0 atau 1) ke bit paling
kanan dari shift register dan menggeser bit
lainya 1 bit kekiri
WORD SHIFT (@)WSFT 16
Membuat shift register word banyak yang
menggeser data kekiri dalam unit 1 word
ASYNCHRONOUS
SHIFT REGISTER
(@)ASFT 17
Membuat sebuah shift register menukar isi
dari word berdekatan saat 1 adalah 0 dan
lainya tidak
ARITHMATIC
SHIFT LEFT
(@)ASL 25
Menggeser 0 ke bit 00 pada word tertentu
dan menggeser bit lain satu bit kekiri
ARITHMATIC
SHIFT RIGHT
(@)ASR 26
Menggeser 0 ke bit 00 pada word tertentu
dan menggeser bit lain satu bit kekanan
ROTATE LEFT (@)ROL 27
Memindahkan isi dari CY ke bit 00 dari word
tertentu, menggeser bit lain satu bit kekiri dan
menggeser bit 15 ke CY
ROTATE RIGHT (@)ROR 28
Memindahkan isi dari CY ke bit 00 dari word
tertentu, menggeser bit lain satu bit kekanan
dan menggeser bit 15 ke CY
ONE DIGIT SHIFT
LEFT
(@)SLD 74
Menggeser 0 ke digit paling kiri ( unit 4 digit)
dari shift register dan menggeser digit lain
ONE DIGIT SHIFT
RIGHT
(@)SRD 75
Menggeser 0 ke digit paling kanan ( unit 4
digit) dari shift register dan menggeser digit
lain
REVERSIBLE
SHIFT REGISTER
(@)SFTR 84
Membuat sebuah atau word banyak shift
register yang dapat menggeser data kekiri
atau kekanan
Catatan : O = Tombol instruksi terdapat pada programming Console
8. Instruksi perhitungan biner
Instruksi Mnemonik Kode Fungsi
BCD ADD (@)ADD 30 Menambah data sebuah word (atau sebuah konstan)
BCD (@)SUB 31 Mengurangi data sebuah word (atau sebuah
SMK NEGERI 1 LILIRIAJA
RINI SAFITRI, S.Pd Page 11
SUBTRACT konstan) dan CY dari data sebuah word(sebuah
konstan)
BCD
MULTIPLY
(@)MUL 32 Perkalian data dua word (data)
BCD
DIVIDE
(@)DIV 33
Mmbagi data sebuah word ( sebuah konstan)
dengan data sebuah word (sebuah konstan)
BINARY
ADD
(@)ADB 50
Menambah data dua word ( sebuah konstan) dengan
CY
BINARY
SUBTRACT
(@)SBB 51
Mengurangi data sebuah word (konstan) dengan CY
dari data sebuah word (konstan)
BINARY
MULTIPLY
(@)MLB 52 Perkalian data sebuah word (konstan)
BINARY
DIVIDE
(@)DVB 53
Membagi data sebuah word (konstan) dengan data
sebuah word dan mendapat hasil dan sisa.
DOUBLE
BCD ADD
(@)ADDL 54
Menambah data BCD 8 digit dari 2 pasang word
(konstan) dengan CY
DOUBLE
BCD
SUBTRACT
(@)SUBL 55
Mengurangi data BCD 8 digit dari dua word (atau
konstan) dengan CY dari data BCD 8 digit dari dua
buah word (atau konstan)
DOUBLE
BCD
MULTIPLY
(@)MULL 56
Perkalian dari data BCD 8 digit dari dua word
(konstan)
DOUBLE
BCD
DIVIDE
(@)DIVL 57
Membagi data BCD 8 digit dengan dua word
(konstan) dengan data BCD 8 digit dari dua word
(konstan).
Instruksi diatas adalah instruksi-instruksi yang dimiliki dan masih banyak lagi
untuk mengetahui instruksi yang belum tertulis seperti antara lain : Instruksi
penambah dan pengurangan, Instruksi pengubah data, Instruksi Logic,
Perhitungan special, Instruksi subrutin, Instruksi control interupsi, Instruksi I/ O
unit, Instruksi tampilan, Instruksi control High-Speed counter, Instruksi diagnosis
kerusakan dan Instruksi system special kesemua ini dapat dilihat dengan cara :
Klik Function pada software PLC Omron Syswin atau CX-Programmaer lalu pilih
All instruction dan pilih yang anda cari lalu klik reference maka akan muncul
karakteristik instruksi yang anda inginkan (hanya dalam bahasa Inggris).
C. CARA KERJA INSTRUKSI
Pada bagian ini di contohkan beberapa instruksi dan contoh diagram ladder
serta mnemonic (statement list ).
SMK NEGERI 1 LILIRIAJA
RINI SAFITRI, S.Pd Page 12
1. Instruksi dasar
Instruksi dasar tanpa menggunakan fasilitas fungsi instruksi yang
disediakan PLC.
Contoh schematic manual berikut digunakan untuk mengoperasikan motor
listrik
Dimana F2 adalah TOR, S0 adalah tombol stop dan S1 adalah tombol start
2. Instruksi menggunakan fasilitas yang disediakan PLC
2.1. Instruksi Set dan Rset
Instruksi ini menyederhanakan suatu rangkaian ladder dasar seperti pada
gambar ...... diatas menggunakan set dan rset sbb :
Instruksi set ini selalu dipasangkan dengan instruksi rset berbentuk sbb :
F1
F2
SO
S1
13
14
H1K1
F
N
K1
A1
A2
Pada gambar dibawah ditampilkan
diagram ladder (pemograman PLC)
menggantikan diagram manual
rangkaian disamping.
Untuk F1 adalah MCB dipasang
langsung pada instalasi PLC,
sedangkan F2 adalah TOR (Thermal
Overload Relay) dapat dipasangkan
dalam pemograman. Untuk instruksi
dasar ini 01000 dapat menggunakan
bit kerja.
Gambar 3 Ladder untuk Instruksi dasar PLC
SMK NEGERI 1 LILIRIAJA
RINI SAFITRI, S.Pd Page 13
B diatas merupakan bit (kontak) dapat gunakan bit kerja (lihat pada tabel
tentang work bit) atau bit output pada daerah IO, AR, HR atau LR
Contoh :
2.2. Instruksi KEEP (11)
Instruksi keep pada dasarnya adalah gabungan dari instruksi set dan rset
yang digabungkan menjadi satu bentuk instruksi sbb:
Pada gambar disamping pada set digunakan bit
kerja 01008 (tidak ada pada terminal output
PLC).
Bit 01008 digunakan untuk menyalakan (ON-
kan) 01000.Bit input 00000 untukmenyalakan
(aktifkan 01008) dan 00001 untuk mematikan
(OFF-kan ).Bit pada set dan rset harus sama
dan 01000 dapat digunakan untuk
mengoperasikan relay atau lainnya.
Gbr 4 Instruksi SET dan RSET
SMK NEGERI 1 LILIRIAJA
RINI SAFITRI, S.Pd Page 14
Contoh penggunaan KEEP (11) pada gambar
B = bit (contact) dapat menggunakan bit kerja atau bit output.
Contoh diatas digunakan bit kerja dengan fasilatas HR (holding relay) yang
akan menahan status suatu bit jika saat operasi listrik mati kemudian listrik
menyala kembali maka akanmenahan status bit tersebut.
2.3. TIMER (TIM)
Timer adalah fasilitas delay ON untuk hitung turun pada PLC terdapat
sebanyak 512 timer (dari nomor timer 000 s.d 511)
SMK NEGERI 1 LILIRIAJA
RINI SAFITRI, S.Pd Page 15
Contoh penggunaan timer
2.4. COUNTER (CNT)
Counter adalah fasilitas hitung turun , counter akan ON sampai hitungan
yang ditentukan contoh penggunaan counter digunakan untuk menghitung
product.
Contoh penggunaan counter sbb :
Pada gambar disamping
jika 00001 ON maka
01002 ON setelah 20
detik (setting timer)
01002 akan OFF kembali
Pada gambar disamping jika 00004
ON sebanyak 10 kali ( setting
counter sebanyak 10 kali) maka NO
dari CNT 001 akan sehingga 01004
akan ON untuk meng OFF kan
01004 dan counter tekan reset
dengan meng ON kan 00005
Gbr 5 Contoh penggunaan Timer
SMK NEGERI 1 LILIRIAJA
RINI SAFITRI, S.Pd Page 16
2.5.DIFU (13) - DIFERENTIATE UP
DIFU(13) akan ON dalam satu siklus dari kondisi input dari off ke ON (dari
logika 0 ke 1), saat DIFU (13) ON tidak terlihat.
2.6 SFT (10) - SHIFT REGISTER
Meng-kopi bit tertentu (0 atau 1) ke bit paling kanan dari shift register dan
menggeser bit lainya 1 bit kekiri, berapa jauh pergeseran ditentukan dari
chanel awal dan chanel akhir pergeseran.
Contoh penggunaan DIFU
(13) sbb:
Pada gambar disamping jika
00004 ON sekali maka
200.00 akan ON satu siklus
(sekejap) sehingga 01004
ON dan NO dari 01004 akan
mengunci (lock)
SMK NEGERI 1 LILIRIAJA
RINI SAFITRI, S.Pd Page 17
2.7. CMP (20) – COMPARE
Compare adalah fungsi pembanding artinya berfungsi membandingkan dua
data yang beralamat sama atau berbeda.Misal data di di daerah memory (DM)
dengan data daerah lain atau data berada di HR (holding relay) dengan data di
InternalRelay (IR). Dari perbandingan data tersebut ada 3 kemungkinan yang
terjadi lebih besar (greater than) , sama dengan (Equals) atau lebih kecil (less
than) dapat di simpulkan dengan special relay (SR) sbb :
a. Jika Cp1 > Cp2 maka bit SR 25505 akanON (greater than)
b. Jika Cp1= Cp2 maka bit SR 25506 akannON (equals)
c. Jika Cp1 < Cp2 maka bit SR 25507 akan ON (less than)
Jika 00000 ON 1 kali dan 00001
juga ON maka 01002 akan ON
karena 200 bernilai 1.Kemudian jika
00001 ON untuk yang kedua kali
dan 00000 tetap ON maka 01003
akan ON karena telah digeser 1 kali
dan demikian seterusnya. 00000
sebagai masukan sedangkan 00001
yang menggeser bit sedangkan
00002 me reset SFT (10) kembali ke
semula.
Pada gambar disamping 00000 ON maka
akan dibandingkan data dari DM 1 (#0025)
dengan data DM2 (#0050) Jika lebih besar
maka maka 01002 ) ON.
Jika sama dengan maka 01004 ON
Jika lebih kecil maka 01003 ON
SMK NEGERI 1 LILIRIAJA
RINI SAFITRI, S.Pd Page 18
Begitulah beberapa instruksi pada PLC dan masing-masing instruksi dapat
digabungkan contoh berikut rangkaian ON dan OFF menggunakan 1 buah tombol
menggunakan instruksi DIFU (13) , KEEP (11) dan Counter:
Contoh 2 :
Demikianlah beberapa instruksi PLC, untuk melihat instruksi yang lain dengan
cara pilih Function ( pada software) klik lalu pilih Instruction list dan pilih instruction
yang diinginkan lalu reference maka dapat dilihat fungsi dari instruksi tersebut.lihat
gambar dibawah untuk software SYSWIN:
Jika 00001 ON sekali maka
01001 akan ON.NO difu 01009
akan ON sekejap( satu siklus)
menyebabkan KEEP ON dan
membuka NC 01001 dan
menutup NO 01001 dan siap
untuk reset.
Jika 0001 ON untuk kedua kali
maka 01001 akan OFF
Cara kerja rangkaian disamping jika
000.04 ON maka counter 002 akan
ON dan CNT002 akan me reset
counter. Jika Counter ON maka
CNT002 pada network 2 juga akan
ON sekali menyebabkan
keep(200.05) ON ,NO 200.05 akan
ON siap untuk melakukan reset keep,
jika CNT002 (pada network 2) ON
sekali lagi maka keep (200.05) akan
OFF kembali.Gbr 6 Contoh aplikasi penggunaan
instruksi
SMK NEGERI 1 LILIRIAJA
RINI SAFITRI, S.Pd Page 19
Lalu pilih All instructions maka muncul sbb:
Gbr 7 Software Syswin untuk mencari instruksi kerja
SMK NEGERI 1 LILIRIAJA
RINI SAFITRI, S.Pd Page 20
PERCOBAAN I
MENGGUNAKAN INSTRUKSI AND, LD DAN OR LD
A. TUJUAN
1. Siswa dapat memahami perintah-perintah dasar pemrograman PLC khususnya
perintah AND LD dan OR LD.
2. Siswa dapat membuat dan melaksanakan program PLC sederhana dengan
perintah-perintah dasar AND LD dan OR LD.
B. TEORI DASAR
Pada pemrograman PLC yang membutuhkan lebih dari satu input untuk mengeluarkan
satu output atau lebih tidak dapat dilakukan hanya dengan perintah-perintah dasar. Hal ini
dikarenakan kemungkinan dalam suatu rangkaian terdapat suatu gabungan rangkaian yaitu
gabungan antara rangkaian seri paralel pada kotak-kotak inputnya. Untuk mengatasi hal
tersebut tersedia suatu perintah tambahan yaitu instruksi AND LD dan OR LD, dimana
kedua perintah tersebut tidak memerlukan data operand.
1. Instruksi AND LD
Instruksi AND LD digunakan untuk menggabungkan dua blok instruksi rangkaian
paralel yang kemudian diseri. Untuk lebih jelasnya perhatikan pada contoh ladder
diagram di bawah ini dan cara penulisan kode Mnemonicnya.
Pada Ladder Diuagram di atas terdapat dua blok instruksi seperti di bawah ini dan
perhatikan cara penulisan kode Mnemonicnya.
Kode Mnemonic
Alamat Instruksi Data Operand
00000 LD 000.00
00001 OR 000.03
Blok 1
SMK NEGERI 1 LILIRIAJA
RINI SAFITRI, S.Pd Page 21
00002 LD 000.04
00003 OR NOT 000.05
00004 AND LD -----
00005 OUT 010.00
00006 FUN 01
2. Instruksi OR LD
Instruksi OR LD digunakan untuk menggabungkan dua blok instruksi rangkaian
seri yang kemudian diparalel. Untuk lebih jelasnya perhatikan pada contoh Ladder
diagram dibawah ini dan cara penulisan Kode Mnemonicnya.
Pada Ladder Diagram di atas terdapat dua blok instruksi seperti di bawah ini dan
perhatikan cara penulisan kode Mnemonicnya.
Kode Mnemonic
Alamat Instruksi Data Operand
00000 LD 000.00
00001 AND 000.03
00002 LD 000.04
00003 AND NOT 000.05
00004 OR LD -----
00005 OUT 010.00
00006 FUN (END) 01
C. Organisasi Program
Jika terdapat sebuah rangkaian yang terdiri dari beberapa buah rangkaian seri dan
beberapa buah rangkaian paralel untuk mengeluarkan sebuah output sehingga program
dapat berjalan sebagaimana mestinya, harus dilakukan pengorganisasian program
Blok 2
Instruksi Penggabungan
SERI
END
Blok 1
Blok 2
Instruksi Penggabungan
PARALEL
SMK NEGERI 1 LILIRIAJA
RINI SAFITRI, S.Pd Page 22
dalam penulisan Kode Mneumonicnya. Sebagai contoh perhatikan Ladder Diagram di
bawah ini.
Untuk rangkaian di atas, dalam menuliskan kode mnemonicnya, rangkaian
diorganisasikan sebagai berikut :
1. Membagi rangkaian ke dalam blok-blok kecil (a) sampai (f).
2. Selesaikan program setiap blok mulai dari atas ke bawah, lalu dari kiri ke kanan.
(a) (b) (c)
LD AND LD AND OR
(d) (e) (f)
AND AND NOT LD AND OR
3. Menulis Kode Mnemonic
Alamat Instruksi Data Operand
00000 LD 000.00
00001 AND 000.01
00002 LD 010.00
00003 AND 010.01
00004 OR LD -----
00005 OR 200.00
00006 AND 000.02
00007 AND NOT 000.03
SMK NEGERI 1 LILIRIAJA
RINI SAFITRI, S.Pd Page 23
00008 LD 000.04
00009 AND 000.05
00010 OR 000.06
00011 AND LD -----
00012 OUT 010.00
00013 END 01
Lembar Kerja
A. ALAT DAN BAHAN
Satu Unit Alat Pemrogram (Programmer Console) baik berupa Netbook, Notebook
atau komputer yang menggunakan program Syswin 3.4
B. PETUNJUK KERJA
Buatlah Ladder Diagram berikut dengan menggunakan program Syswin, tentukan
pembagian blok instruksi dan tulislah kode mnemonicnya pada tempat yang telah
disediakan.
1. Program 1
a. Ladder Diagram
b. Pembagian blok Diagram
c. Penulisan kode Mnemonic
Alamat Instruksi Data Operand
00000
00001
00002
00003
SMK NEGERI 1 LILIRIAJA
RINI SAFITRI, S.Pd Page 24
00004
00005
00006
00007
00008
00009
2. Program 2
a. Ladder Diagram
b. Pembagian Blok Diagram
c. Penulisan Kode Mnemonic
Alamat Instruksi Data Operand
00000
00001
00002
00003
SMK NEGERI 1 LILIRIAJA
RINI SAFITRI, S.Pd Page 25
00004
00005
00006
00007
00008
00009
3. Program 3
a. Ladder Diagram
b. Pembagian Blok Diagram
c. Penulisan Kode Mnemonic
Alamat Instruksi Data Operand
00000
00001
00002
00003
00004
00005
SMK NEGERI 1 LILIRIAJA
RINI SAFITRI, S.Pd Page 26
00006
00007
00008
4. Program 4
a. Ladder Diagram
b. Pembagian Blok Diagram
c. Penulisan Kode Mnemonic
Alamat Instruksi Data Operand
00000
00001
00002
00003
00004
00005
00006
00007
00008
5. Program 5
a. Ladder Diagram
SMK NEGERI 1 LILIRIAJA
RINI SAFITRI, S.Pd Page 27
b. Pembagian Blok Diagram
c. Penulisan Kode Mnemonic
Alamat Instruksi Data Operand
00000
00001
00002
00003
00004
00005
00006
00007
00008
00009
00010
00011
00012
D. EVALUASI TUGAS
Tuliskan kode Mnemonic dari Ladder Diagram di bawah ini !
1. a. Ladder Diagram
SMK NEGERI 1 LILIRIAJA
RINI SAFITRI, S.Pd Page 28
b. Kode Mnemonic
Alamat Instruksi Data Operand
00000
00001
00002
00003
00004
00005
00006
00007
00008
00009
00010
00011
00012
00013
2. a. Ladder Diagram
b. Kode Mnemonic
Alamat Instruksi Data Operand
00000
00001
00002
00003
00004
00005
00006
00007
00008
00009
SMK NEGERI 1 LILIRIAJA
RINI SAFITRI, S.Pd Page 29
00010
00011
00012
00013
E. NILAI
A.Nilai Praktek : ...........
B.Nilai Evaluasi : ...........
C.Nilai Rata-Rata : ...........
D.Tanggal : ................................
E.Tanda Tangan :
Pembimbing
SMK NEGERI 1 LILIRIAJA
RINI SAFITRI, S.Pd Page 30
PERCOBAAN II
MENGGUNAKAN INSTRUKSI TR
A. TUJUAN
1. Siswa dapat mengenal dan memahami perintah-perintah dasar pemrograman PLC
2. Siswa dapat membuat dan melaksanakan program PLC sederhana dengan
perintah-perintah dasar.
B. TEORI DASAR
Pada pemrograman PLC yang relatif kompleks, sering dijumpai Ladder Diagram
dengan titik percabangan. Dalam hal ini diperlukan tambahan instruksi untuk
pemrograman dengan titik percabangan tersebut, yaitu dengan menggunakan TR bit. TR
bit untuk PLC OMRON hanyalah sebanyak 8 buah, yaitu TR 0 sampai dengan TR 7.
Instruksi ini diperlukan untuk ladder diagram yang bercabang, dimana logikanya berubah
lain daripada rangkaian pada umumnya. Logika bitnya (ON/OFF nya) telah dipindahkan
secara semu ke bagian kanan dari titik percabangan.
Jika terdapat titik percabangan yang lebih dari 8 titik, sebaiknya sedapat mungkin
diubah menjadi Ladder diagram yang tidak bercabang, sehingga lebih mudah dipahami dan
lebih mudah dalam memasukkan programnya dengan Programming console.
Contoh :
1. Ladder diagram di bawah ini benar dan perhatikan cara penulisan kode
Mnemonicnya.
Pada Ladder Diagram di ats terdapat satu titik cabang dan cara penulisan kode
Mnemonicnya adalah sebagai berikut :
Alamat Instruksi Data Operand
00000 LD
00001 OR
00002 AND NOT
00003 OUT
00004 AND
00005 OUT
00006 END
SMK NEGERI 1 LILIRIAJA
RINI SAFITRI, S.Pd Page 31
2. Contoh Ladder Diagram benar, namun cara penulisan kode Mnemonicnya salah.
Kode Mnemonic
Alamat Instruksi Data Operand
00000 LD
00001 OR
00002 AND NOT
00003 AND
00004 OUT
00005 AND
00006 OUT
00007 END
3. Contoh 2 di atas dapat dikoreksi dengan cara menambahkan TR bit untuk titik
percabangan, yaitu TR 0. Sehingga cara penulisan Kode Mnemonicnya dapat
berubah menjadi seperti di bawah ini .
TR 0
Kode Mnemonic
Alamat Instruksi Data Operand
00000 LD 000.00
00001 OR 010.00
00002 AND NOT 000.01
00003 OUT TR 0
00004 LD TR 0
00005 AND 000.02
00006 OUT 010.00
SMK NEGERI 1 LILIRIAJA
RINI SAFITRI, S.Pd Page 32
00007 LD TR 0
00008 AND 000.03
00009 OUT 010.01
00010 END 01
4. Contoh 2 di atas juga dapat menjadi Ladder Diagram yang tidak bercabang seperti
di bawah ini., dimana penulisan kode Mnemonic juga berubah.
Kode Mnemonic :
Alamat Instruksi Data Operand
00000 LD 000.00
00001 OR 010.00
00002 AND NOT 000.01
00003 AND 000.02
00004 OUT 010.00
00005 LD 010.00
00006 AND NOT 000.01
00007 AND 000.03
00008 OUT 010.01
00009 END 01
C. ALAT DAN BAHAN
Satu unit alat pemrogram (Program Console) / Komputer
D. PETUNJUK KERJA
1. Pada Ladder Diagram di bawah ini tulislah Kode Mnemonicnya.
a. Ladder Diagram
SMK NEGERI 1 LILIRIAJA
RINI SAFITRI, S.Pd Page 33
b. Kode Mnemonic
Alamat Instruksi Data Operand
00000
00001
00002
00003
00004
00005
00006
00007
00008
00009
00010
00011
00012
00013
00014
00015
00016
00017
00018
00019
00020
00021
00022
00023
2. Ubahlah Ladder Diagram pada nomor 1 di atas menjadi Ladder Diagram yang
tidak mempunyai titik percabangan dan tulislah Kode Mnemoniknya.
a. Ladder Diagram
SMK NEGERI 1 LILIRIAJA
RINI SAFITRI, S.Pd Page 34
b. Kode Mnemonik
Alamat Instruksi Data Operand
00000
00001
00002
00003
00004
00005
00006
00007
00008
00009
00010
00011
00012
00013
00014
00015
00016
00017
00018
00019
00020
00021
00022
00023
00024
00025
E. NILAI
A. Nilai Praktek : ..........................
B. Tanggal Pelaksanaan : ..........................
C. Tanda Tangan :
Pembimbing
SMK NEGERI 1 LILIRIAJA
RINI SAFITRI, S.Pd Page 35
PERCOBAAN III
MENJALANKAN MOTOR SECARA LANGSUNG DARI SATU TEMPAT
A. TUJUAN
1. Siswa dapat membaca diagram pengawatan menjalankan motor secara langsung
dari satu tempat dan merubahnya ke dalam ladder diagram PLC.
2. Siswa dapat membuat program PLC untuk menjalankan motor secara langsung
dari satu tempat dengan menggunakan program Syswin.
B. TEORI DASAR
Pada Gambar di atas diberikan single line diagram yang umum untuk menjalankan
motor secara langsung dari satu tempat (Direct On Line / DOL). Berdasarkan gambar di
atas dapat dijelaskan jika tombol ON ditekan, kontaktor K akan bekerja (tersuplai energi
listrik), kontak NO K akan mengunci, lampu indikator LP akan menyala. Selanjutnya jika
tombol OFF ditekan maka arus ke kontaktor K akan terputus dan kontak NO akan kembali
normal (terbuka).
C. ALAT DAN BAHAN
Komputer dengan software Sysmac atau Syswin 3.4
D. PETUNJUK KERJA
1. Buatlah diagram ladder (pemrograman PLC) untuk sistem DOL berdasarkan
gambar diagram manual rangkaiannya.
K
NL
ON
K
Gambar 8 Start Motor sistem DOL
LP
OFF
SMK NEGERI 1 LILIRIAJA
RINI SAFITRI, S.Pd Page 36
2. Gambarlah diagram ladder pada komputer dengan menggunakan program Syswin
3.4.
3. Buatlah Kode Mnemonik dari rangkaian di atas.
Alamat Instruksi Operand Fungsi
0000
0001
0002
0003
0004
E. NILAI
A. Nilai Praktek : ........................
B. Tanggal Pelaksanaan : ........................
C. Tanda Tangan :
Pembimbing
SMK NEGERI 1 LILIRIAJA
RINI SAFITRI, S.Pd Page 37
PERCOBAAN III
MENJALANKAN MOTOR SECARA LANGSUNG DARI TIGA TEMPAT
A. TUJUAN
1. Siswa dapat membaca diagram pengawatan menjalankan motor secara langsung
dari tiga tempat dan merubahnya ke dalam ladder diagram PLC.
2. Siswa dapat membuat program PLC untuk menjalankan motor secara langsung
dari tiga tempat dengan menggunakan program Syswin.
B. TEORI DASAR
Pada Gambar di atas memperlihatkan single line diagram menjalankan motor
secara langsung dari tiga tempat yang terpisah. Sistem pengendalian seperti ini banyak
digunakan di industri untuk pelayanan dan pengoperasian motor lift, hoist, conveyor,
mesin produksi sistem pengalengan minuman dan makanan, dan sebagainya.
Untuk pengendalian motor listrik dari beberapa tempat, misalnya tiga tempat
diperlukan beberapa push button, yakni NC 3 buah dan NO 3 buah. Tombol NC
difungsikan sebagai tombol OFF dan dihubungkan secara seri, sedangkan tombol NO
difungsikan sebagai tombol ON dan dihubungkan secara paralel.
Berdasarkan gambar di atas dapat dijelaskan jika salah satu tombol ON ditekan,
maka kontaktor K akan tersuplai energi listrik, kontak NO K akan terhubung dan lampu LP
akan menyala. Walaupun saklar ON dilepas kembali, kontaktor dan lampu akan tetap
bekerja karena adanya interlock dari kontak NO kontaktor K. Untuk mematikan rangkaian,
dilakukan dengan menekan salah satu tombol OFF.
Dalam aplikasi di industri masing-masing satu sakelar ON dan satu sakelar OFF
ditempatkan secara bersamaan, dengan demikian motor dapat dihidupkan atau dimatikan
dari ketiga penempatan sakelar tersebut.
Gambar 9 Start Motor sistem DOL dari 3 tempat
ON3
ON2
K
NL
ON1
LP
K
OFF1 OFF2 OFF3
SMK NEGERI 1 LILIRIAJA
RINI SAFITRI, S.Pd Page 38
C. ALAT DAN BAHAN
Komputer dengan software Sysmac atau Syswin 3.4
D. PETUNJUK KERJA
1. Buatlah diagram ladder (pemrograman PLC) untuk menjalankan motor dari tiga
tempat berdasarkan gambar diagram manual rangkaiannya.
2. Gambarlah diagram ladder pada komputer dengan menggunakan program Syswin
3.4.
3. Buatlah kode Mnemonik dari rangkaian di atas
Alamat Instruksi Operand Fungsi
0000
0001
0002
0003
0004
0005
0006
0007
0008
E. NILAI
A. Nilai Praktek : ........................
B. Tanggal Pelaksanaan : ........................
C. Tanda Tangan :
Pembimbing
SMK NEGERI 1 LILIRIAJA
RINI SAFITRI, S.Pd Page 39
PERCOBAAN IV
MEMBALIK PUTARAN MOTOR
A. TUJUAN
1. Siswa dapat membaca diagram pengawatan membalik putaran motor dan
merubahnya ke dalam ladder diagram PLC.
2. Siswa dapat membuat program PLC untuk membalik putaran motor dengan
menggunakan program Syswin.
B. TEORI DASAR
Membalik putaran motor listrik 3 fasa lebih mudah dilakukan dibanding membalik
motor listrik 1 fasa. Cukup dengan menukar salah satu penghantar fasa dengan salah
satu fasa lainnya maka putaran motor listrik akan berubah. Walaupun cara ini mudah
untuk dilakukan, namun pada pelaksanaannya harus menggunakan metode yang tepat
dengan peralatan yang digunakan harus cukup memadai. Hali ini dikarenakan motor-
motor listrik 3 fasa banyak digunakan untuk tegangan-tegangan dan beban-beban tinggi.
Dalam pengontrolan secara konvensional kita membutuhkan dua buah kontaktor,
masing-masing kontaktor tersebut akan beroperasi secara bergantian, misalnya
kontaktor pertama untuk operasi putaran maju dan kontaktor kedua untuk arah putaran
mundur. Karena tegangan dan beban yang tinggi pada saat motor sedang beroperasi
maka perpindahan putaran dari arah maju ke arah mundur atau sebaliknya tidak boleh
langsung dilakukan, tetapi harus ada timing agar tidak merusak bagian lilitan motor.
Pada Gambar di atas dapat dijelaskan jika tombol ON pertma ditekan, maka
kontaktor K1 akan terenergis, kontak NO kontaktor K1 akan menutup dan mengunci
rangkaian sedangkan kontak NC kontaktor K1 akan membuka. Untuk membalik putaran
motor terlebih dahulu motor harus dimatikan dengan jalan menekan tombol OFF1 ,
Gambar 10 Rangkaian kontrol maju mundur motor 3 fasa
L1
L N
L2
OFF
K2
ON
K1
K2
OFF
ON
K1
SMK NEGERI 1 LILIRIAJA
RINI SAFITRI, S.Pd Page 40
pada saat kontaktor K1 terputus suplaynya mengakibatkan kontak NO kembali terbuka
dan kontak NC K1 akan kembali menutup. Selanjutnya dengan menekan tombol ON2,
maka kontaktor K2 akan tersuplay melalui kontak NC K1, kontak NC K2 akan terputus
dan kontak NO K2 akan mengunci rangkaian sehingga walaupun tombol ON dilepas
rangkaian masih terus bekerja.
Alternatif lain dari pengendalian motor maju mundur ini diberikan dalam gambar
kontrol diagram seperti berikut.
Dimana pada gambar di atas hanya terdiri dari satu tombol OFF, dengan demikian
untuk mematikan rangkaian baik dalam posisi maju ataupun mundur dikendalikan oleh
satu buah saklar OFF.
Gambar berikut memperlihatkan rangkaian kontrol konvensional membalik arah
putaran motor dengan menggunakan tundaan waktu antara putaran maju motor dengan
putaran mundur yang diatur oleh timer. Tombol push button hanya ada dua, yakni untuk
menjalankan motor pertama kali dan untuk mematikannya.
L2
OFF
K2
ON
K1
K2
K1
ON
K1
K2
L N
Gambar 11 Rangkaian maju mundur satu saklar OFF
L1
L2
L1
T2
T1
T2
K1
OFF
T1
ON
K1
T1
K2
T2
K2
Gambar 12 Rangkaian Maju Mundur dengan menggunakan Timer
NL
SMK NEGERI 1 LILIRIAJA
RINI SAFITRI, S.Pd Page 41
Saat tombol ON ditekan, kontaktor K1 akan terenergis melalui kontak NC T1,
kontak NO K1 akan menutup sehingga rangkaian terkunci, dengan demikian lampu LP1
juga akan menyala bersamaan dengan bekerjanya timer T1. Tepat saat waktu yang telah
diset pada T1, T1 akan bekerja dan memutuskan kontak NC T1, Kontak NO T1 akan
menutup dan memberi suplay ke Timer T2. Selang beberapa saat kemudian Timer T2
akan bekerja, sehingga Kontak NO2 akan menutup membuat Kontaktor K1 terenergis,
sehingga merubah fasa suplay ke motor yang mengakibatkan putaran motor juga akan
membalik.
C. ALAT DAN BAHAN
Komputer dengan software Sysmac atau Syswin 3.4
D. PETUNJUK KERJA
Program 1
1. Buatlah diagram ladder (pemrograman PLC) untuk membalik putaran motor
(rangkaian maju mundur) 3 fasa berdasarkan gambar diagram manual
rangkaiannya.
2. Gambarlah diagram ladder pada komputer dengan menggunakan program Syswin
3.4.
3. Buatlah kode Mnemonik dari rangkaian di atas
Alamat Instruksi Operand Fungsi
0000
0001
0002
0003
0004
0005
0006
SMK NEGERI 1 LILIRIAJA
RINI SAFITRI, S.Pd Page 42
0007
0008
0009
00010
Program 2
1. Buatlah diagram ladder (pemrograman PLC) untuk rangkaian maju mundur satu
saklar OFF berdasarkan gambar diagram manual rangkaiannya.
2. Gambarlah diagram ladder pada komputer dengan menggunakan program Syswin
3.4.
3. Buatlah kode Mnemonik dari rangkaian di atas
Alamat Instruksi Operand Fungsi
0000
0001
0002
0003
0004
0005
0006
0007
0008
0009
0010
0011
0012
Program 3
1. Buatlah diagram ladder (pemrograman PLC) rangkaian maju mundur dengan
menggunakan Timer berdasarkan gambar diagram manual rangkaiannya.
SMK NEGERI 1 LILIRIAJA
RINI SAFITRI, S.Pd Page 43
2. Gambarlah diagram ladder pada komputer dengan menggunakan program Syswin
3.4.
3. Buatlah kode Mnemonik dari rangkaian di atas
Alamat Instruksi Operand Fungsi
0000
0001
0002
0003
0004
0005
0006
0007
0008
0009
0010
0011
0012
E. NILAI
A. Nilai Praktek : ........................
B. Tanggal Pelaksanaan : ........................
C. Tanda Tangan :
Pembimbing
SMK NEGERI 1 LILIRIAJA
RINI SAFITRI, S.Pd Page 44
PENYUSUN
NAMA : RINI SAFITRI, S.Pd
NIP : 19850313 200902 2 001
JURUSAN : TEKNIK KETENAGALISTRIKAN
PROGRAM KEAHLIAN : TEKNIK INSTALASI TENAGA LISTRIK
SMK NEGERI 1 LILIRIAJA
TAHUN PELAJARAN 2015/2016
SMK NEGERI 1 LILIRIAJA
RINI SAFITRI, S.Pd Page 45
KATA PENGANTAR
Puji syukur kami panjatkan ke hadirat Allah SWT yang telah melimpahkan rahmat,
karunia dan petunjukNya sehingga bisa menyelesaikan modul pembelajaran dan jobsheet
sebagai pegangan bagi peserta didik dalam mengikuti pembelajaran di Sekolah Menengah
Kejuruan (SMK) Kompetensi Keahlian Teknik Instalasi Tenaga Listrik, khususnya di
SMK Negeri 1 Liliriaja.
Modul dan jobsheet ini disusun agar dapat memenuhi kebutuhan dan tuntutan dunia
pendidikan kejuruan dalam pengadaan materi kejuruan yang sulit didapatkan, di samping
itu juga tuntutan dunia usaha dan dunia industri yang menuntut lulusan SMK Kompetensi
Keahlian Teknik Instalasi Tenaga Listrik agar memiliki kompetensi profesional sehingga
diharapkan mampu bersaing di pasar global. Modul ini berisi tentang dasar PLC, instruksi
dasar dalam PLC dan software yang digunakan dalam pembuatan ladder diagram PLC.
Tak ada satupun yang sempurna di dunia ini, semoga modul ini bermanfaat bagi
dunia pendidikan untuk memajukan kompetensi peserta didik khususnya di lingkungan
SMK Negeri 1 Liliriaja. Modul ini masih banyak kekurangan, sehingga akan sering
dilakukan editing sesuai dengan perkembangan dunia kerja. Segala kritik dan saran yang
membangun dari semua pihak untuk ikut serta dalam penyempurnaan modul ini demi
kemajuan pendidikan kejuruan di Indonesia khususnya SMK Negeri 1 Liliriaja akan kami
terima dengan senang hati.
Semoga Allah SWT memberkati kita semua yang mempunyai niat baik dalam
pengembangan pendidikan kejuruan demi tunas-tunas bangsa, Aaamiiin yaa robbal
aalamiin.
Penyusun
SMK NEGERI 1 LILIRIAJA
RINI SAFITRI, S.Pd Page 46
DAFTAR ISI
KATA PENGANTAR
DAFTAR ISI
DAFTAR GAMBAR
 PRAKTIKUM DASAR SISTEM KENDALI ELEKTRONIK INSTRUKSI DASAR
1. Pendahuluan 1
2. Komponen – Komponen Hardware PLC 1
3. Addressing Pada PLC 2
4. Instruksi Dasar PLC 3
5. Ruang Kerja Pembuatan Program 4
 INSTRUKSI – INSTRUKSI DASAR
A. Pendahuluan 8
B. Instruksi PLC OMRON 8
C. Cara Kerja Instruksi 11
 PERCOBAAN I
MENGGUNAKAN INSTRUKSI AND, LD AND OR LD 20
 PERCOBAAN II
MENGGUNAKAN INSTRUKSI TR 30
 PERCOBAAN III
MENJALANKAN MOTOR SECARA LANGSUNG DARI SATU
TEMPAT (SISTEM DOL) 35
 PERCOBAAN IV
MENJALANKAN MOTOR SECARA LANGSUNG DARI
TIGA TEMPAT 37
 PERCOBAAN V
MEMBALIK PUTARAN MOTOR 39
SMK NEGERI 1 LILIRIAJA
RINI SAFITRI, S.Pd Page 47
DAFTAR GAMBAR
 Gambar 1 Blok Diagram PLC 1
 Gambar 2 Fasilitas Pada Software Syswin 5
 Gambar 3 Ladder untuk instruksi dasar PLC 12
 Gambar 4 Instruksi SET dan RSET 13
 Gambar 5 Contoh Penggunaan Timer 15
 Gambar 6 Contoh aplikasi penggunaan instruksi 18
 Gambar 7 Software SYSWIN untuk mencari instruksi kerja 19
 Gambar 8 Start Motor sistem DOL 35
 Gambar 9 Start Motor sistem DOL dari 3 tempat 37
 Gambar 10 Rangkaian kontrol maju mundur motor 3 fasa 39
 Gambar 11 Rangkaian maju mundur satu saklar OFF 40
 Gambar 12 Rangkaian maju mundur dengan menggunakan Timer 40
SMK NEGERI 1 LILIRIAJA
RINI SAFITRI, S.Pd Page 48
LEMBAR PENGESAHAN
SMK NEGERI 1 LILIRIAJA
JURUSAN TEKNIK KETENAGALISTRIKAN
PROGRAM KEAHLIAN TEKNIK INSTALASI TENAGA LISTRIK
JOBSHEET
PEMBUATAN LADDER DIAGRAM INSTRUKSI DASAR PLC
DAN PENERAPAN DALAM MOTOR LISTRIK DENGAN
MENGGUNAKAN PROGRAM SYSWIN
MATA DIKLAT MENGOPERASIKAN SISTEM PENGENDALI ELEKTRONIK
Cangadi, Juli 2015
Mengetahui,
Kepala Sekolah Guru Pembimbing
Drs. JUSMAN, M.Si RINI SAFITRI, S.Pd
NIP. 19641231 198803 1 176 NIP. 19850313 200902 2 001

Modul praktikum instruksi dasar

  • 1.
    SMK NEGERI 1LILIRIAJA RINI SAFITRI, S.Pd Page 1 Praktikum Dasar Sistem Kendali Elektronik Instruksi Dasar 1. Pendahuluan Programmable Logic Controller (PLC) adalah sebuah komputer khusus yang ditujukan untuk pengaturan proses di industri. PLC merupakan pengganti dari sistem kendali berbasis relay yang terhubung secara hardwired, karena PLC bekerja berdasar program (software) yang tersimpan dalam processor PLC. Untuk pemrogramannya, PLC menggunakan bahasa khusus yang disebut ladder diagram yang mirip dengan relay ladder. PLC terdiri dari Central Processing Unit (CPU) yang berisi program aplikasi, memori (berupa RAM dan ROM), dan modul interface Input-Output (I/O) yang terhubung langsung dengan peralatan fisik input (switch, sensor) dan output (motor, solenoid, lampu). Program aplikasi tersebut akan mengontrol PLC sehingga pada saat sebuah input device ON, PLC akan memberikan respon sesuai alur program yang telah dibuat, dan akan mengaktifkan output device tertentu. Selain itu PLC mempunyai alat tambahan (peripheral) berupa Programming Console untuk memasukkan program ke PLC. Programming pada PLC juga bisa dilakukan lewat komputer dengan software khusus. Berikut ini blok diagram PLC : Gambar 1 Blok Diagram PLC 2. Komponen - Komponen Hardware PLC  Central Processing Unit CPU adalah sebuah mikroprosesor yang mengatur kerja dari sistem PLC. CPU ini menjalankan program (berupa ladder diagram), memproses sinyal I/O, dan mengupdate status input-output, dalam suatu scan time tertentu. Programming Console Computer PrinterPower Supply Central Processing Unit (CPU) Input Module Memory Output Module Signals from switches, sensors, etc Signals to solenoid, motors, etc
  • 2.
    SMK NEGERI 1LILIRIAJA RINI SAFITRI, S.Pd Page 2  Scan time merupakan waktu yang diperlukan untuk proses pembacaan status input, memproses (mengerjakan ladder diagram) dan mengubah output secara sekuensial dan kontinyu.  Memory Memory pada PLC terbagi menjadi : operating sistem memory dan user memory. Operating system memory berupa ROM dan berfungsi untuk menterjemahkan ladder diagram menjadi bahas yang dimengerti oleh processor. User memory berisi status I/O, user program (ladder diagram), nilai timer/counter, dan data-data lain dari user. User memory bisa berupa RAM yang dilengkapi dengan baterai supaya program dalam PLC tidak hilang ketika power dimatikan. User memory juga bisa berupa EEPROM.  Input/Output Module Input/Output Module adalah bagian dari PLC yang berhubungan langsung dengan dunia luar (input/output) secara fisik. Jumlah input/output yang digunakan dalam suatu sistem sangat penting untuk menentukan tipe PLC yang akan digunakan.  Programming Device Alat pemrograman pada PLC Omron yaitu : programming console yang portable, dan komputer yang dilengkapi dengan software LSS/SSS (under DOS) atau SysWin (under Windows). 3. Addressing pada PLC Addressing adalah hal yang sangat penting dari pemrograman PLC, berikut ini konvensi pemrograman yang digunakan pada PLC Omron. Setiap merk PLC mempunyai konvensi yang berbeda. I R 0 1 0 0 0  Satu channel terdiri dari 16 bit (bit 00 sampai bit 15). Berikut ini struktur memory area PLC Omron secara keseluruhan. Jenis data area Channel Bit
  • 3.
    SMK NEGERI 1LILIRIAJA RINI SAFITRI, S.Pd Page 3 4. Instruksi Dasar PLC Berikut ini instruksi-instruksi dasar yang digunakan dalam pemrograman PLC menggunakan ladder diagram. Seluruh instruksi dasar ini merupakan instruksi bit karena operasinya terbatas pada setiap bit saja. LOAD, AND, OR OUTPUT - OUT
  • 4.
    SMK NEGERI 1LILIRIAJA RINI SAFITRI, S.Pd Page 4 KEEP (11) DIFFERENTIAL UP- DIFU (13), DIFFERENTIAL DOWN - DIFD (14) END (01) TIMER - TIM COUNTER - CNT 5. Ruang Kerja Pembuatan Program Berikut adalah contoh ruang kerja pembuatan program untuk PLC Omron dengan menggunakan software SysWin 3.4
  • 5.
    SMK NEGERI 1LILIRIAJA RINI SAFITRI, S.Pd Page 5 SYSWIN mempunyai beberapa metoda kerja dengan menggunaakn tool yang tersedia, anda dapat menggunakan salah satu mouse atau keyboard untuk membuat program. Gunakan perintah File/New untuk memulai pembuatan proyek baru. Maka dialog Project Setup akan nampak di layar, sehingga anda dapat men-setup parameter-parameter dasar. Kemudian anda kembali ke ruang kerja pemrograman dan siap utuk memberi instruksi input dalam network yang pertama.Ruang kerja untuk penggunaan software dalam pemograman menggunakan ladder ditampilkan pada sisikiri untuk software syswin dan pada sisi atas untuk CX-Programmer. Contoh instruksi dasar yang ditampilkan .  Pembuatan Program dan Jenis Pembuatan program dapat digunakan Komputer dan Programming Console dan jenis program (diagram) yang dibuat dapat dengan menggunakan Ladder Diagram (diagram tangga), Logic Gate ( gerbang logika) maupun Statement List (Mnemonic). Contoh : LADDER MNEMONIC LD OUT A X LD NOT OUT A X LD AND OUT A B X Open contact ( NO ) Close Contact ( NC ) Horisontal Line Vertikal Line Output Negatif Output Function ( digunakan untuk instruksi PLC yang lain seperti END (01), KEEP(11),, DIFU (13) dll Timer Counter Delete Select blok/ network Add network Delete network Cek network Blok / network manager Addres symbol editor Network symbol editor Statement list editor Open contact ( NO ) Gambar 2 Fasilitas pada software syswin
  • 6.
    SMK NEGERI 1LILIRIAJA RINI SAFITRI, S.Pd Page 6 LD AND NOT OUT A B X LD OR NOT AND OUT A B C X Latihan LD LD OR AND LD OUT A B C - X Ladder dan Mnemonic simbol
  • 7.
    SMK NEGERI 1LILIRIAJA RINI SAFITRI, S.Pd Page 7
  • 8.
    SMK NEGERI 1LILIRIAJA RINI SAFITRI, S.Pd Page 8 INSTRUKSI-INSTRUKSI DASAR A. PENDAHULUAN Instruksi dalam PLC digunakan untuk menggerakan ( kendali) peralatan yang kita inginkan. Instruksi tersebut sebagai dasar kita akan melakukan suatu program. Instruksi terbagi dalam instruksi dasar dan instruksi fungsi ( terdiri atas fungsi instruksi dalam PLC). B. INSTRUKSI PLC OMRON 1. Instruksi Input Instruksi Mnemonik Kode Fungsi LOAD LD O Menghubungkan kondisi NO kekiri bus bar LOAD NOT LD NOT O Menghubungkan kondisi NC kekiri bus bar AND AND O Menghubungkan kondisi NO secara seri dgn sebelumnya AND NOT AND NOT O Menghubungkan kondisi NC secara seri dgn sebelumnya OR OR O Menghubungkan kondisi NO secara paralel dgn sebelumnya OR NOT OR NOT O Menghubungkan kondisi NC secara paralel dgn sebelumnya AND LOAD AND LD O Menghubungkan 2 blok instruksi secara seri OR LOAD OR LD O Menghubungkan 2 blok instruksi secara paralel Catatan : O = Tombol instruksi terdapat pada programming Console 2. Instruksi output Instruksi Mnemonik Kode Fungsi OUTPUT OUT O Hasil output dari logic sebuah bit OUT NOT OUT NOT O Hasil output terbalik dari logic sebuah bit SET SET O Force set ( ON ) sebuah bit RESET RESET O Force reset ( OFF ) sebuah bit KEEP KEEP O Menahan status dari bit yang bersangkutan DIFFERENTIATE UP DIFU O Bit menjadi ON untuk satu siklus saat transisi dari OFF ke ON DIFFERENTIATE DOWN DIFD O Bit menjadi ON untuk satu siklus saat transisi dari ON ke OFF Catatan : O = Tombol instruksi terdapat pada programming Console 3. Instruksi Kontrol Instruksi Mnemonik Kode Fungsi NO OPERATION NOP 00 - END END 01 Mengakhiri program yang telah dibuat INTERLOCK IL 02 Bila kondisi IL (02) OFF maka semua output OFF dan semua PV timer di reset dari IL (02) s/d ILC(03)
  • 9.
    SMK NEGERI 1LILIRIAJA RINI SAFITRI, S.Pd Page 9 INTERLOCK CLEAR ILC 03 Akhir dari Interlock { awal IL(02) } JUMP JMP 04 Bila kondisi JMP ON,semua instruksi antara JMP(04) dan JME (05) berfungsi seperti NOP(00) JUMP END JME 05 Akhir dari sebuah JUMP {di mulai dari JMP(04) } 4. Instruksi Timer/ Counter Instruksi Mnemonik Kode Fungsi TIMER TIM O Timer ON delay (hitung turun) COUNTER CNT O Counter hitung turun REVERSIBLE COUNTER CNTR 12 PV dapat menghitung naik atau turun oleh 1 counter HIGH-SPEED TIMER TIMH 15 Timer kecepatan tinggi, ON delay (hitung naik ) Catatan : O = Tombol instruksi terdapat pada programming Console 5. Instruksi Perbandingan Instruksi Mnemonik Kode Fungsi COMPARE CMP 20 Membandingkan dua nilai empat-digit heksadesimal DOUBLE COMPARE CMPL 60 Membandingkan dua nilai delapan-digit heksadesimal BLOCK COMPARE @BCMP 68 Menilai apakah sebuah nilai dari word berada pada range 16 ( diasumsikan sebagai batas bawah dan batas atas TABLE COMPARE (@)TCMP 85 Membandingkan nilai dari sebuah word ke 16 word berurutan 6. Instruksi Pergerakan data Instruksi Mnemonik Kode Fungsi MOVE (@)MOVE 21 Meng-kopi konstan atau isi dari sebuah word ke word lainya MOVE NOT (@)MVN 22 Meng- kopi komplemen dari sebuah konstan atau isidari sebuah word ke sebuah word BLOCK TRANSFER (@)XFER 70 Meng-kopi isi dari sebuah block sampai 1,000 word berurutan ke sebuah block dengan word berurutan juga BLOCK SET (@)BSET 71 Meng-kopi isi dari word ke block dariword secara berurutan DATA EXCHANGE (@)XCHG 73 Menukar isi dari word SINGLE WORD DISTRIBUTE (@)DIST 80 Meng-kopi isi darisebuah word ke sebuah word ( dimana alamatnya ditentukan denganmenambah offset dari alamat word tsb)
  • 10.
    SMK NEGERI 1LILIRIAJA RINI SAFITRI, S.Pd Page 10 DATA COLLECT (@)COLL 81 Meng-kopi isi dari sebuah word (dmana alamatnya ditentukan menambah offset dari alamat word tsb) ke word yang lain MOVE BIT (@)MOVB 82 Meng-kopi bit tertentu dari suatu word ke bit yang ditentukan dari sebuah word MOVE DIGIT (@)MOVD 83 Meng-kopi digit tertentu (unit 4 bit) dari sebuah word ke digit yang ditentukan ke sebuah word lain. 7. Instruksi geser Instruksi Mnemonik Kode Fungsi SHIFT REGISTER SFT O/10 Meng-kopi bit tertentu (0 atau 1) ke bit paling kanan dari shift register dan menggeser bit lainya 1 bit kekiri WORD SHIFT (@)WSFT 16 Membuat shift register word banyak yang menggeser data kekiri dalam unit 1 word ASYNCHRONOUS SHIFT REGISTER (@)ASFT 17 Membuat sebuah shift register menukar isi dari word berdekatan saat 1 adalah 0 dan lainya tidak ARITHMATIC SHIFT LEFT (@)ASL 25 Menggeser 0 ke bit 00 pada word tertentu dan menggeser bit lain satu bit kekiri ARITHMATIC SHIFT RIGHT (@)ASR 26 Menggeser 0 ke bit 00 pada word tertentu dan menggeser bit lain satu bit kekanan ROTATE LEFT (@)ROL 27 Memindahkan isi dari CY ke bit 00 dari word tertentu, menggeser bit lain satu bit kekiri dan menggeser bit 15 ke CY ROTATE RIGHT (@)ROR 28 Memindahkan isi dari CY ke bit 00 dari word tertentu, menggeser bit lain satu bit kekanan dan menggeser bit 15 ke CY ONE DIGIT SHIFT LEFT (@)SLD 74 Menggeser 0 ke digit paling kiri ( unit 4 digit) dari shift register dan menggeser digit lain ONE DIGIT SHIFT RIGHT (@)SRD 75 Menggeser 0 ke digit paling kanan ( unit 4 digit) dari shift register dan menggeser digit lain REVERSIBLE SHIFT REGISTER (@)SFTR 84 Membuat sebuah atau word banyak shift register yang dapat menggeser data kekiri atau kekanan Catatan : O = Tombol instruksi terdapat pada programming Console 8. Instruksi perhitungan biner Instruksi Mnemonik Kode Fungsi BCD ADD (@)ADD 30 Menambah data sebuah word (atau sebuah konstan) BCD (@)SUB 31 Mengurangi data sebuah word (atau sebuah
  • 11.
    SMK NEGERI 1LILIRIAJA RINI SAFITRI, S.Pd Page 11 SUBTRACT konstan) dan CY dari data sebuah word(sebuah konstan) BCD MULTIPLY (@)MUL 32 Perkalian data dua word (data) BCD DIVIDE (@)DIV 33 Mmbagi data sebuah word ( sebuah konstan) dengan data sebuah word (sebuah konstan) BINARY ADD (@)ADB 50 Menambah data dua word ( sebuah konstan) dengan CY BINARY SUBTRACT (@)SBB 51 Mengurangi data sebuah word (konstan) dengan CY dari data sebuah word (konstan) BINARY MULTIPLY (@)MLB 52 Perkalian data sebuah word (konstan) BINARY DIVIDE (@)DVB 53 Membagi data sebuah word (konstan) dengan data sebuah word dan mendapat hasil dan sisa. DOUBLE BCD ADD (@)ADDL 54 Menambah data BCD 8 digit dari 2 pasang word (konstan) dengan CY DOUBLE BCD SUBTRACT (@)SUBL 55 Mengurangi data BCD 8 digit dari dua word (atau konstan) dengan CY dari data BCD 8 digit dari dua buah word (atau konstan) DOUBLE BCD MULTIPLY (@)MULL 56 Perkalian dari data BCD 8 digit dari dua word (konstan) DOUBLE BCD DIVIDE (@)DIVL 57 Membagi data BCD 8 digit dengan dua word (konstan) dengan data BCD 8 digit dari dua word (konstan). Instruksi diatas adalah instruksi-instruksi yang dimiliki dan masih banyak lagi untuk mengetahui instruksi yang belum tertulis seperti antara lain : Instruksi penambah dan pengurangan, Instruksi pengubah data, Instruksi Logic, Perhitungan special, Instruksi subrutin, Instruksi control interupsi, Instruksi I/ O unit, Instruksi tampilan, Instruksi control High-Speed counter, Instruksi diagnosis kerusakan dan Instruksi system special kesemua ini dapat dilihat dengan cara : Klik Function pada software PLC Omron Syswin atau CX-Programmaer lalu pilih All instruction dan pilih yang anda cari lalu klik reference maka akan muncul karakteristik instruksi yang anda inginkan (hanya dalam bahasa Inggris). C. CARA KERJA INSTRUKSI Pada bagian ini di contohkan beberapa instruksi dan contoh diagram ladder serta mnemonic (statement list ).
  • 12.
    SMK NEGERI 1LILIRIAJA RINI SAFITRI, S.Pd Page 12 1. Instruksi dasar Instruksi dasar tanpa menggunakan fasilitas fungsi instruksi yang disediakan PLC. Contoh schematic manual berikut digunakan untuk mengoperasikan motor listrik Dimana F2 adalah TOR, S0 adalah tombol stop dan S1 adalah tombol start 2. Instruksi menggunakan fasilitas yang disediakan PLC 2.1. Instruksi Set dan Rset Instruksi ini menyederhanakan suatu rangkaian ladder dasar seperti pada gambar ...... diatas menggunakan set dan rset sbb : Instruksi set ini selalu dipasangkan dengan instruksi rset berbentuk sbb : F1 F2 SO S1 13 14 H1K1 F N K1 A1 A2 Pada gambar dibawah ditampilkan diagram ladder (pemograman PLC) menggantikan diagram manual rangkaian disamping. Untuk F1 adalah MCB dipasang langsung pada instalasi PLC, sedangkan F2 adalah TOR (Thermal Overload Relay) dapat dipasangkan dalam pemograman. Untuk instruksi dasar ini 01000 dapat menggunakan bit kerja. Gambar 3 Ladder untuk Instruksi dasar PLC
  • 13.
    SMK NEGERI 1LILIRIAJA RINI SAFITRI, S.Pd Page 13 B diatas merupakan bit (kontak) dapat gunakan bit kerja (lihat pada tabel tentang work bit) atau bit output pada daerah IO, AR, HR atau LR Contoh : 2.2. Instruksi KEEP (11) Instruksi keep pada dasarnya adalah gabungan dari instruksi set dan rset yang digabungkan menjadi satu bentuk instruksi sbb: Pada gambar disamping pada set digunakan bit kerja 01008 (tidak ada pada terminal output PLC). Bit 01008 digunakan untuk menyalakan (ON- kan) 01000.Bit input 00000 untukmenyalakan (aktifkan 01008) dan 00001 untuk mematikan (OFF-kan ).Bit pada set dan rset harus sama dan 01000 dapat digunakan untuk mengoperasikan relay atau lainnya. Gbr 4 Instruksi SET dan RSET
  • 14.
    SMK NEGERI 1LILIRIAJA RINI SAFITRI, S.Pd Page 14 Contoh penggunaan KEEP (11) pada gambar B = bit (contact) dapat menggunakan bit kerja atau bit output. Contoh diatas digunakan bit kerja dengan fasilatas HR (holding relay) yang akan menahan status suatu bit jika saat operasi listrik mati kemudian listrik menyala kembali maka akanmenahan status bit tersebut. 2.3. TIMER (TIM) Timer adalah fasilitas delay ON untuk hitung turun pada PLC terdapat sebanyak 512 timer (dari nomor timer 000 s.d 511)
  • 15.
    SMK NEGERI 1LILIRIAJA RINI SAFITRI, S.Pd Page 15 Contoh penggunaan timer 2.4. COUNTER (CNT) Counter adalah fasilitas hitung turun , counter akan ON sampai hitungan yang ditentukan contoh penggunaan counter digunakan untuk menghitung product. Contoh penggunaan counter sbb : Pada gambar disamping jika 00001 ON maka 01002 ON setelah 20 detik (setting timer) 01002 akan OFF kembali Pada gambar disamping jika 00004 ON sebanyak 10 kali ( setting counter sebanyak 10 kali) maka NO dari CNT 001 akan sehingga 01004 akan ON untuk meng OFF kan 01004 dan counter tekan reset dengan meng ON kan 00005 Gbr 5 Contoh penggunaan Timer
  • 16.
    SMK NEGERI 1LILIRIAJA RINI SAFITRI, S.Pd Page 16 2.5.DIFU (13) - DIFERENTIATE UP DIFU(13) akan ON dalam satu siklus dari kondisi input dari off ke ON (dari logika 0 ke 1), saat DIFU (13) ON tidak terlihat. 2.6 SFT (10) - SHIFT REGISTER Meng-kopi bit tertentu (0 atau 1) ke bit paling kanan dari shift register dan menggeser bit lainya 1 bit kekiri, berapa jauh pergeseran ditentukan dari chanel awal dan chanel akhir pergeseran. Contoh penggunaan DIFU (13) sbb: Pada gambar disamping jika 00004 ON sekali maka 200.00 akan ON satu siklus (sekejap) sehingga 01004 ON dan NO dari 01004 akan mengunci (lock)
  • 17.
    SMK NEGERI 1LILIRIAJA RINI SAFITRI, S.Pd Page 17 2.7. CMP (20) – COMPARE Compare adalah fungsi pembanding artinya berfungsi membandingkan dua data yang beralamat sama atau berbeda.Misal data di di daerah memory (DM) dengan data daerah lain atau data berada di HR (holding relay) dengan data di InternalRelay (IR). Dari perbandingan data tersebut ada 3 kemungkinan yang terjadi lebih besar (greater than) , sama dengan (Equals) atau lebih kecil (less than) dapat di simpulkan dengan special relay (SR) sbb : a. Jika Cp1 > Cp2 maka bit SR 25505 akanON (greater than) b. Jika Cp1= Cp2 maka bit SR 25506 akannON (equals) c. Jika Cp1 < Cp2 maka bit SR 25507 akan ON (less than) Jika 00000 ON 1 kali dan 00001 juga ON maka 01002 akan ON karena 200 bernilai 1.Kemudian jika 00001 ON untuk yang kedua kali dan 00000 tetap ON maka 01003 akan ON karena telah digeser 1 kali dan demikian seterusnya. 00000 sebagai masukan sedangkan 00001 yang menggeser bit sedangkan 00002 me reset SFT (10) kembali ke semula. Pada gambar disamping 00000 ON maka akan dibandingkan data dari DM 1 (#0025) dengan data DM2 (#0050) Jika lebih besar maka maka 01002 ) ON. Jika sama dengan maka 01004 ON Jika lebih kecil maka 01003 ON
  • 18.
    SMK NEGERI 1LILIRIAJA RINI SAFITRI, S.Pd Page 18 Begitulah beberapa instruksi pada PLC dan masing-masing instruksi dapat digabungkan contoh berikut rangkaian ON dan OFF menggunakan 1 buah tombol menggunakan instruksi DIFU (13) , KEEP (11) dan Counter: Contoh 2 : Demikianlah beberapa instruksi PLC, untuk melihat instruksi yang lain dengan cara pilih Function ( pada software) klik lalu pilih Instruction list dan pilih instruction yang diinginkan lalu reference maka dapat dilihat fungsi dari instruksi tersebut.lihat gambar dibawah untuk software SYSWIN: Jika 00001 ON sekali maka 01001 akan ON.NO difu 01009 akan ON sekejap( satu siklus) menyebabkan KEEP ON dan membuka NC 01001 dan menutup NO 01001 dan siap untuk reset. Jika 0001 ON untuk kedua kali maka 01001 akan OFF Cara kerja rangkaian disamping jika 000.04 ON maka counter 002 akan ON dan CNT002 akan me reset counter. Jika Counter ON maka CNT002 pada network 2 juga akan ON sekali menyebabkan keep(200.05) ON ,NO 200.05 akan ON siap untuk melakukan reset keep, jika CNT002 (pada network 2) ON sekali lagi maka keep (200.05) akan OFF kembali.Gbr 6 Contoh aplikasi penggunaan instruksi
  • 19.
    SMK NEGERI 1LILIRIAJA RINI SAFITRI, S.Pd Page 19 Lalu pilih All instructions maka muncul sbb: Gbr 7 Software Syswin untuk mencari instruksi kerja
  • 20.
    SMK NEGERI 1LILIRIAJA RINI SAFITRI, S.Pd Page 20 PERCOBAAN I MENGGUNAKAN INSTRUKSI AND, LD DAN OR LD A. TUJUAN 1. Siswa dapat memahami perintah-perintah dasar pemrograman PLC khususnya perintah AND LD dan OR LD. 2. Siswa dapat membuat dan melaksanakan program PLC sederhana dengan perintah-perintah dasar AND LD dan OR LD. B. TEORI DASAR Pada pemrograman PLC yang membutuhkan lebih dari satu input untuk mengeluarkan satu output atau lebih tidak dapat dilakukan hanya dengan perintah-perintah dasar. Hal ini dikarenakan kemungkinan dalam suatu rangkaian terdapat suatu gabungan rangkaian yaitu gabungan antara rangkaian seri paralel pada kotak-kotak inputnya. Untuk mengatasi hal tersebut tersedia suatu perintah tambahan yaitu instruksi AND LD dan OR LD, dimana kedua perintah tersebut tidak memerlukan data operand. 1. Instruksi AND LD Instruksi AND LD digunakan untuk menggabungkan dua blok instruksi rangkaian paralel yang kemudian diseri. Untuk lebih jelasnya perhatikan pada contoh ladder diagram di bawah ini dan cara penulisan kode Mnemonicnya. Pada Ladder Diuagram di atas terdapat dua blok instruksi seperti di bawah ini dan perhatikan cara penulisan kode Mnemonicnya. Kode Mnemonic Alamat Instruksi Data Operand 00000 LD 000.00 00001 OR 000.03 Blok 1
  • 21.
    SMK NEGERI 1LILIRIAJA RINI SAFITRI, S.Pd Page 21 00002 LD 000.04 00003 OR NOT 000.05 00004 AND LD ----- 00005 OUT 010.00 00006 FUN 01 2. Instruksi OR LD Instruksi OR LD digunakan untuk menggabungkan dua blok instruksi rangkaian seri yang kemudian diparalel. Untuk lebih jelasnya perhatikan pada contoh Ladder diagram dibawah ini dan cara penulisan Kode Mnemonicnya. Pada Ladder Diagram di atas terdapat dua blok instruksi seperti di bawah ini dan perhatikan cara penulisan kode Mnemonicnya. Kode Mnemonic Alamat Instruksi Data Operand 00000 LD 000.00 00001 AND 000.03 00002 LD 000.04 00003 AND NOT 000.05 00004 OR LD ----- 00005 OUT 010.00 00006 FUN (END) 01 C. Organisasi Program Jika terdapat sebuah rangkaian yang terdiri dari beberapa buah rangkaian seri dan beberapa buah rangkaian paralel untuk mengeluarkan sebuah output sehingga program dapat berjalan sebagaimana mestinya, harus dilakukan pengorganisasian program Blok 2 Instruksi Penggabungan SERI END Blok 1 Blok 2 Instruksi Penggabungan PARALEL
  • 22.
    SMK NEGERI 1LILIRIAJA RINI SAFITRI, S.Pd Page 22 dalam penulisan Kode Mneumonicnya. Sebagai contoh perhatikan Ladder Diagram di bawah ini. Untuk rangkaian di atas, dalam menuliskan kode mnemonicnya, rangkaian diorganisasikan sebagai berikut : 1. Membagi rangkaian ke dalam blok-blok kecil (a) sampai (f). 2. Selesaikan program setiap blok mulai dari atas ke bawah, lalu dari kiri ke kanan. (a) (b) (c) LD AND LD AND OR (d) (e) (f) AND AND NOT LD AND OR 3. Menulis Kode Mnemonic Alamat Instruksi Data Operand 00000 LD 000.00 00001 AND 000.01 00002 LD 010.00 00003 AND 010.01 00004 OR LD ----- 00005 OR 200.00 00006 AND 000.02 00007 AND NOT 000.03
  • 23.
    SMK NEGERI 1LILIRIAJA RINI SAFITRI, S.Pd Page 23 00008 LD 000.04 00009 AND 000.05 00010 OR 000.06 00011 AND LD ----- 00012 OUT 010.00 00013 END 01 Lembar Kerja A. ALAT DAN BAHAN Satu Unit Alat Pemrogram (Programmer Console) baik berupa Netbook, Notebook atau komputer yang menggunakan program Syswin 3.4 B. PETUNJUK KERJA Buatlah Ladder Diagram berikut dengan menggunakan program Syswin, tentukan pembagian blok instruksi dan tulislah kode mnemonicnya pada tempat yang telah disediakan. 1. Program 1 a. Ladder Diagram b. Pembagian blok Diagram c. Penulisan kode Mnemonic Alamat Instruksi Data Operand 00000 00001 00002 00003
  • 24.
    SMK NEGERI 1LILIRIAJA RINI SAFITRI, S.Pd Page 24 00004 00005 00006 00007 00008 00009 2. Program 2 a. Ladder Diagram b. Pembagian Blok Diagram c. Penulisan Kode Mnemonic Alamat Instruksi Data Operand 00000 00001 00002 00003
  • 25.
    SMK NEGERI 1LILIRIAJA RINI SAFITRI, S.Pd Page 25 00004 00005 00006 00007 00008 00009 3. Program 3 a. Ladder Diagram b. Pembagian Blok Diagram c. Penulisan Kode Mnemonic Alamat Instruksi Data Operand 00000 00001 00002 00003 00004 00005
  • 26.
    SMK NEGERI 1LILIRIAJA RINI SAFITRI, S.Pd Page 26 00006 00007 00008 4. Program 4 a. Ladder Diagram b. Pembagian Blok Diagram c. Penulisan Kode Mnemonic Alamat Instruksi Data Operand 00000 00001 00002 00003 00004 00005 00006 00007 00008 5. Program 5 a. Ladder Diagram
  • 27.
    SMK NEGERI 1LILIRIAJA RINI SAFITRI, S.Pd Page 27 b. Pembagian Blok Diagram c. Penulisan Kode Mnemonic Alamat Instruksi Data Operand 00000 00001 00002 00003 00004 00005 00006 00007 00008 00009 00010 00011 00012 D. EVALUASI TUGAS Tuliskan kode Mnemonic dari Ladder Diagram di bawah ini ! 1. a. Ladder Diagram
  • 28.
    SMK NEGERI 1LILIRIAJA RINI SAFITRI, S.Pd Page 28 b. Kode Mnemonic Alamat Instruksi Data Operand 00000 00001 00002 00003 00004 00005 00006 00007 00008 00009 00010 00011 00012 00013 2. a. Ladder Diagram b. Kode Mnemonic Alamat Instruksi Data Operand 00000 00001 00002 00003 00004 00005 00006 00007 00008 00009
  • 29.
    SMK NEGERI 1LILIRIAJA RINI SAFITRI, S.Pd Page 29 00010 00011 00012 00013 E. NILAI A.Nilai Praktek : ........... B.Nilai Evaluasi : ........... C.Nilai Rata-Rata : ........... D.Tanggal : ................................ E.Tanda Tangan : Pembimbing
  • 30.
    SMK NEGERI 1LILIRIAJA RINI SAFITRI, S.Pd Page 30 PERCOBAAN II MENGGUNAKAN INSTRUKSI TR A. TUJUAN 1. Siswa dapat mengenal dan memahami perintah-perintah dasar pemrograman PLC 2. Siswa dapat membuat dan melaksanakan program PLC sederhana dengan perintah-perintah dasar. B. TEORI DASAR Pada pemrograman PLC yang relatif kompleks, sering dijumpai Ladder Diagram dengan titik percabangan. Dalam hal ini diperlukan tambahan instruksi untuk pemrograman dengan titik percabangan tersebut, yaitu dengan menggunakan TR bit. TR bit untuk PLC OMRON hanyalah sebanyak 8 buah, yaitu TR 0 sampai dengan TR 7. Instruksi ini diperlukan untuk ladder diagram yang bercabang, dimana logikanya berubah lain daripada rangkaian pada umumnya. Logika bitnya (ON/OFF nya) telah dipindahkan secara semu ke bagian kanan dari titik percabangan. Jika terdapat titik percabangan yang lebih dari 8 titik, sebaiknya sedapat mungkin diubah menjadi Ladder diagram yang tidak bercabang, sehingga lebih mudah dipahami dan lebih mudah dalam memasukkan programnya dengan Programming console. Contoh : 1. Ladder diagram di bawah ini benar dan perhatikan cara penulisan kode Mnemonicnya. Pada Ladder Diagram di ats terdapat satu titik cabang dan cara penulisan kode Mnemonicnya adalah sebagai berikut : Alamat Instruksi Data Operand 00000 LD 00001 OR 00002 AND NOT 00003 OUT 00004 AND 00005 OUT 00006 END
  • 31.
    SMK NEGERI 1LILIRIAJA RINI SAFITRI, S.Pd Page 31 2. Contoh Ladder Diagram benar, namun cara penulisan kode Mnemonicnya salah. Kode Mnemonic Alamat Instruksi Data Operand 00000 LD 00001 OR 00002 AND NOT 00003 AND 00004 OUT 00005 AND 00006 OUT 00007 END 3. Contoh 2 di atas dapat dikoreksi dengan cara menambahkan TR bit untuk titik percabangan, yaitu TR 0. Sehingga cara penulisan Kode Mnemonicnya dapat berubah menjadi seperti di bawah ini . TR 0 Kode Mnemonic Alamat Instruksi Data Operand 00000 LD 000.00 00001 OR 010.00 00002 AND NOT 000.01 00003 OUT TR 0 00004 LD TR 0 00005 AND 000.02 00006 OUT 010.00
  • 32.
    SMK NEGERI 1LILIRIAJA RINI SAFITRI, S.Pd Page 32 00007 LD TR 0 00008 AND 000.03 00009 OUT 010.01 00010 END 01 4. Contoh 2 di atas juga dapat menjadi Ladder Diagram yang tidak bercabang seperti di bawah ini., dimana penulisan kode Mnemonic juga berubah. Kode Mnemonic : Alamat Instruksi Data Operand 00000 LD 000.00 00001 OR 010.00 00002 AND NOT 000.01 00003 AND 000.02 00004 OUT 010.00 00005 LD 010.00 00006 AND NOT 000.01 00007 AND 000.03 00008 OUT 010.01 00009 END 01 C. ALAT DAN BAHAN Satu unit alat pemrogram (Program Console) / Komputer D. PETUNJUK KERJA 1. Pada Ladder Diagram di bawah ini tulislah Kode Mnemonicnya. a. Ladder Diagram
  • 33.
    SMK NEGERI 1LILIRIAJA RINI SAFITRI, S.Pd Page 33 b. Kode Mnemonic Alamat Instruksi Data Operand 00000 00001 00002 00003 00004 00005 00006 00007 00008 00009 00010 00011 00012 00013 00014 00015 00016 00017 00018 00019 00020 00021 00022 00023 2. Ubahlah Ladder Diagram pada nomor 1 di atas menjadi Ladder Diagram yang tidak mempunyai titik percabangan dan tulislah Kode Mnemoniknya. a. Ladder Diagram
  • 34.
    SMK NEGERI 1LILIRIAJA RINI SAFITRI, S.Pd Page 34 b. Kode Mnemonik Alamat Instruksi Data Operand 00000 00001 00002 00003 00004 00005 00006 00007 00008 00009 00010 00011 00012 00013 00014 00015 00016 00017 00018 00019 00020 00021 00022 00023 00024 00025 E. NILAI A. Nilai Praktek : .......................... B. Tanggal Pelaksanaan : .......................... C. Tanda Tangan : Pembimbing
  • 35.
    SMK NEGERI 1LILIRIAJA RINI SAFITRI, S.Pd Page 35 PERCOBAAN III MENJALANKAN MOTOR SECARA LANGSUNG DARI SATU TEMPAT A. TUJUAN 1. Siswa dapat membaca diagram pengawatan menjalankan motor secara langsung dari satu tempat dan merubahnya ke dalam ladder diagram PLC. 2. Siswa dapat membuat program PLC untuk menjalankan motor secara langsung dari satu tempat dengan menggunakan program Syswin. B. TEORI DASAR Pada Gambar di atas diberikan single line diagram yang umum untuk menjalankan motor secara langsung dari satu tempat (Direct On Line / DOL). Berdasarkan gambar di atas dapat dijelaskan jika tombol ON ditekan, kontaktor K akan bekerja (tersuplai energi listrik), kontak NO K akan mengunci, lampu indikator LP akan menyala. Selanjutnya jika tombol OFF ditekan maka arus ke kontaktor K akan terputus dan kontak NO akan kembali normal (terbuka). C. ALAT DAN BAHAN Komputer dengan software Sysmac atau Syswin 3.4 D. PETUNJUK KERJA 1. Buatlah diagram ladder (pemrograman PLC) untuk sistem DOL berdasarkan gambar diagram manual rangkaiannya. K NL ON K Gambar 8 Start Motor sistem DOL LP OFF
  • 36.
    SMK NEGERI 1LILIRIAJA RINI SAFITRI, S.Pd Page 36 2. Gambarlah diagram ladder pada komputer dengan menggunakan program Syswin 3.4. 3. Buatlah Kode Mnemonik dari rangkaian di atas. Alamat Instruksi Operand Fungsi 0000 0001 0002 0003 0004 E. NILAI A. Nilai Praktek : ........................ B. Tanggal Pelaksanaan : ........................ C. Tanda Tangan : Pembimbing
  • 37.
    SMK NEGERI 1LILIRIAJA RINI SAFITRI, S.Pd Page 37 PERCOBAAN III MENJALANKAN MOTOR SECARA LANGSUNG DARI TIGA TEMPAT A. TUJUAN 1. Siswa dapat membaca diagram pengawatan menjalankan motor secara langsung dari tiga tempat dan merubahnya ke dalam ladder diagram PLC. 2. Siswa dapat membuat program PLC untuk menjalankan motor secara langsung dari tiga tempat dengan menggunakan program Syswin. B. TEORI DASAR Pada Gambar di atas memperlihatkan single line diagram menjalankan motor secara langsung dari tiga tempat yang terpisah. Sistem pengendalian seperti ini banyak digunakan di industri untuk pelayanan dan pengoperasian motor lift, hoist, conveyor, mesin produksi sistem pengalengan minuman dan makanan, dan sebagainya. Untuk pengendalian motor listrik dari beberapa tempat, misalnya tiga tempat diperlukan beberapa push button, yakni NC 3 buah dan NO 3 buah. Tombol NC difungsikan sebagai tombol OFF dan dihubungkan secara seri, sedangkan tombol NO difungsikan sebagai tombol ON dan dihubungkan secara paralel. Berdasarkan gambar di atas dapat dijelaskan jika salah satu tombol ON ditekan, maka kontaktor K akan tersuplai energi listrik, kontak NO K akan terhubung dan lampu LP akan menyala. Walaupun saklar ON dilepas kembali, kontaktor dan lampu akan tetap bekerja karena adanya interlock dari kontak NO kontaktor K. Untuk mematikan rangkaian, dilakukan dengan menekan salah satu tombol OFF. Dalam aplikasi di industri masing-masing satu sakelar ON dan satu sakelar OFF ditempatkan secara bersamaan, dengan demikian motor dapat dihidupkan atau dimatikan dari ketiga penempatan sakelar tersebut. Gambar 9 Start Motor sistem DOL dari 3 tempat ON3 ON2 K NL ON1 LP K OFF1 OFF2 OFF3
  • 38.
    SMK NEGERI 1LILIRIAJA RINI SAFITRI, S.Pd Page 38 C. ALAT DAN BAHAN Komputer dengan software Sysmac atau Syswin 3.4 D. PETUNJUK KERJA 1. Buatlah diagram ladder (pemrograman PLC) untuk menjalankan motor dari tiga tempat berdasarkan gambar diagram manual rangkaiannya. 2. Gambarlah diagram ladder pada komputer dengan menggunakan program Syswin 3.4. 3. Buatlah kode Mnemonik dari rangkaian di atas Alamat Instruksi Operand Fungsi 0000 0001 0002 0003 0004 0005 0006 0007 0008 E. NILAI A. Nilai Praktek : ........................ B. Tanggal Pelaksanaan : ........................ C. Tanda Tangan : Pembimbing
  • 39.
    SMK NEGERI 1LILIRIAJA RINI SAFITRI, S.Pd Page 39 PERCOBAAN IV MEMBALIK PUTARAN MOTOR A. TUJUAN 1. Siswa dapat membaca diagram pengawatan membalik putaran motor dan merubahnya ke dalam ladder diagram PLC. 2. Siswa dapat membuat program PLC untuk membalik putaran motor dengan menggunakan program Syswin. B. TEORI DASAR Membalik putaran motor listrik 3 fasa lebih mudah dilakukan dibanding membalik motor listrik 1 fasa. Cukup dengan menukar salah satu penghantar fasa dengan salah satu fasa lainnya maka putaran motor listrik akan berubah. Walaupun cara ini mudah untuk dilakukan, namun pada pelaksanaannya harus menggunakan metode yang tepat dengan peralatan yang digunakan harus cukup memadai. Hali ini dikarenakan motor- motor listrik 3 fasa banyak digunakan untuk tegangan-tegangan dan beban-beban tinggi. Dalam pengontrolan secara konvensional kita membutuhkan dua buah kontaktor, masing-masing kontaktor tersebut akan beroperasi secara bergantian, misalnya kontaktor pertama untuk operasi putaran maju dan kontaktor kedua untuk arah putaran mundur. Karena tegangan dan beban yang tinggi pada saat motor sedang beroperasi maka perpindahan putaran dari arah maju ke arah mundur atau sebaliknya tidak boleh langsung dilakukan, tetapi harus ada timing agar tidak merusak bagian lilitan motor. Pada Gambar di atas dapat dijelaskan jika tombol ON pertma ditekan, maka kontaktor K1 akan terenergis, kontak NO kontaktor K1 akan menutup dan mengunci rangkaian sedangkan kontak NC kontaktor K1 akan membuka. Untuk membalik putaran motor terlebih dahulu motor harus dimatikan dengan jalan menekan tombol OFF1 , Gambar 10 Rangkaian kontrol maju mundur motor 3 fasa L1 L N L2 OFF K2 ON K1 K2 OFF ON K1
  • 40.
    SMK NEGERI 1LILIRIAJA RINI SAFITRI, S.Pd Page 40 pada saat kontaktor K1 terputus suplaynya mengakibatkan kontak NO kembali terbuka dan kontak NC K1 akan kembali menutup. Selanjutnya dengan menekan tombol ON2, maka kontaktor K2 akan tersuplay melalui kontak NC K1, kontak NC K2 akan terputus dan kontak NO K2 akan mengunci rangkaian sehingga walaupun tombol ON dilepas rangkaian masih terus bekerja. Alternatif lain dari pengendalian motor maju mundur ini diberikan dalam gambar kontrol diagram seperti berikut. Dimana pada gambar di atas hanya terdiri dari satu tombol OFF, dengan demikian untuk mematikan rangkaian baik dalam posisi maju ataupun mundur dikendalikan oleh satu buah saklar OFF. Gambar berikut memperlihatkan rangkaian kontrol konvensional membalik arah putaran motor dengan menggunakan tundaan waktu antara putaran maju motor dengan putaran mundur yang diatur oleh timer. Tombol push button hanya ada dua, yakni untuk menjalankan motor pertama kali dan untuk mematikannya. L2 OFF K2 ON K1 K2 K1 ON K1 K2 L N Gambar 11 Rangkaian maju mundur satu saklar OFF L1 L2 L1 T2 T1 T2 K1 OFF T1 ON K1 T1 K2 T2 K2 Gambar 12 Rangkaian Maju Mundur dengan menggunakan Timer NL
  • 41.
    SMK NEGERI 1LILIRIAJA RINI SAFITRI, S.Pd Page 41 Saat tombol ON ditekan, kontaktor K1 akan terenergis melalui kontak NC T1, kontak NO K1 akan menutup sehingga rangkaian terkunci, dengan demikian lampu LP1 juga akan menyala bersamaan dengan bekerjanya timer T1. Tepat saat waktu yang telah diset pada T1, T1 akan bekerja dan memutuskan kontak NC T1, Kontak NO T1 akan menutup dan memberi suplay ke Timer T2. Selang beberapa saat kemudian Timer T2 akan bekerja, sehingga Kontak NO2 akan menutup membuat Kontaktor K1 terenergis, sehingga merubah fasa suplay ke motor yang mengakibatkan putaran motor juga akan membalik. C. ALAT DAN BAHAN Komputer dengan software Sysmac atau Syswin 3.4 D. PETUNJUK KERJA Program 1 1. Buatlah diagram ladder (pemrograman PLC) untuk membalik putaran motor (rangkaian maju mundur) 3 fasa berdasarkan gambar diagram manual rangkaiannya. 2. Gambarlah diagram ladder pada komputer dengan menggunakan program Syswin 3.4. 3. Buatlah kode Mnemonik dari rangkaian di atas Alamat Instruksi Operand Fungsi 0000 0001 0002 0003 0004 0005 0006
  • 42.
    SMK NEGERI 1LILIRIAJA RINI SAFITRI, S.Pd Page 42 0007 0008 0009 00010 Program 2 1. Buatlah diagram ladder (pemrograman PLC) untuk rangkaian maju mundur satu saklar OFF berdasarkan gambar diagram manual rangkaiannya. 2. Gambarlah diagram ladder pada komputer dengan menggunakan program Syswin 3.4. 3. Buatlah kode Mnemonik dari rangkaian di atas Alamat Instruksi Operand Fungsi 0000 0001 0002 0003 0004 0005 0006 0007 0008 0009 0010 0011 0012 Program 3 1. Buatlah diagram ladder (pemrograman PLC) rangkaian maju mundur dengan menggunakan Timer berdasarkan gambar diagram manual rangkaiannya.
  • 43.
    SMK NEGERI 1LILIRIAJA RINI SAFITRI, S.Pd Page 43 2. Gambarlah diagram ladder pada komputer dengan menggunakan program Syswin 3.4. 3. Buatlah kode Mnemonik dari rangkaian di atas Alamat Instruksi Operand Fungsi 0000 0001 0002 0003 0004 0005 0006 0007 0008 0009 0010 0011 0012 E. NILAI A. Nilai Praktek : ........................ B. Tanggal Pelaksanaan : ........................ C. Tanda Tangan : Pembimbing
  • 44.
    SMK NEGERI 1LILIRIAJA RINI SAFITRI, S.Pd Page 44 PENYUSUN NAMA : RINI SAFITRI, S.Pd NIP : 19850313 200902 2 001 JURUSAN : TEKNIK KETENAGALISTRIKAN PROGRAM KEAHLIAN : TEKNIK INSTALASI TENAGA LISTRIK SMK NEGERI 1 LILIRIAJA TAHUN PELAJARAN 2015/2016
  • 45.
    SMK NEGERI 1LILIRIAJA RINI SAFITRI, S.Pd Page 45 KATA PENGANTAR Puji syukur kami panjatkan ke hadirat Allah SWT yang telah melimpahkan rahmat, karunia dan petunjukNya sehingga bisa menyelesaikan modul pembelajaran dan jobsheet sebagai pegangan bagi peserta didik dalam mengikuti pembelajaran di Sekolah Menengah Kejuruan (SMK) Kompetensi Keahlian Teknik Instalasi Tenaga Listrik, khususnya di SMK Negeri 1 Liliriaja. Modul dan jobsheet ini disusun agar dapat memenuhi kebutuhan dan tuntutan dunia pendidikan kejuruan dalam pengadaan materi kejuruan yang sulit didapatkan, di samping itu juga tuntutan dunia usaha dan dunia industri yang menuntut lulusan SMK Kompetensi Keahlian Teknik Instalasi Tenaga Listrik agar memiliki kompetensi profesional sehingga diharapkan mampu bersaing di pasar global. Modul ini berisi tentang dasar PLC, instruksi dasar dalam PLC dan software yang digunakan dalam pembuatan ladder diagram PLC. Tak ada satupun yang sempurna di dunia ini, semoga modul ini bermanfaat bagi dunia pendidikan untuk memajukan kompetensi peserta didik khususnya di lingkungan SMK Negeri 1 Liliriaja. Modul ini masih banyak kekurangan, sehingga akan sering dilakukan editing sesuai dengan perkembangan dunia kerja. Segala kritik dan saran yang membangun dari semua pihak untuk ikut serta dalam penyempurnaan modul ini demi kemajuan pendidikan kejuruan di Indonesia khususnya SMK Negeri 1 Liliriaja akan kami terima dengan senang hati. Semoga Allah SWT memberkati kita semua yang mempunyai niat baik dalam pengembangan pendidikan kejuruan demi tunas-tunas bangsa, Aaamiiin yaa robbal aalamiin. Penyusun
  • 46.
    SMK NEGERI 1LILIRIAJA RINI SAFITRI, S.Pd Page 46 DAFTAR ISI KATA PENGANTAR DAFTAR ISI DAFTAR GAMBAR  PRAKTIKUM DASAR SISTEM KENDALI ELEKTRONIK INSTRUKSI DASAR 1. Pendahuluan 1 2. Komponen – Komponen Hardware PLC 1 3. Addressing Pada PLC 2 4. Instruksi Dasar PLC 3 5. Ruang Kerja Pembuatan Program 4  INSTRUKSI – INSTRUKSI DASAR A. Pendahuluan 8 B. Instruksi PLC OMRON 8 C. Cara Kerja Instruksi 11  PERCOBAAN I MENGGUNAKAN INSTRUKSI AND, LD AND OR LD 20  PERCOBAAN II MENGGUNAKAN INSTRUKSI TR 30  PERCOBAAN III MENJALANKAN MOTOR SECARA LANGSUNG DARI SATU TEMPAT (SISTEM DOL) 35  PERCOBAAN IV MENJALANKAN MOTOR SECARA LANGSUNG DARI TIGA TEMPAT 37  PERCOBAAN V MEMBALIK PUTARAN MOTOR 39
  • 47.
    SMK NEGERI 1LILIRIAJA RINI SAFITRI, S.Pd Page 47 DAFTAR GAMBAR  Gambar 1 Blok Diagram PLC 1  Gambar 2 Fasilitas Pada Software Syswin 5  Gambar 3 Ladder untuk instruksi dasar PLC 12  Gambar 4 Instruksi SET dan RSET 13  Gambar 5 Contoh Penggunaan Timer 15  Gambar 6 Contoh aplikasi penggunaan instruksi 18  Gambar 7 Software SYSWIN untuk mencari instruksi kerja 19  Gambar 8 Start Motor sistem DOL 35  Gambar 9 Start Motor sistem DOL dari 3 tempat 37  Gambar 10 Rangkaian kontrol maju mundur motor 3 fasa 39  Gambar 11 Rangkaian maju mundur satu saklar OFF 40  Gambar 12 Rangkaian maju mundur dengan menggunakan Timer 40
  • 48.
    SMK NEGERI 1LILIRIAJA RINI SAFITRI, S.Pd Page 48 LEMBAR PENGESAHAN SMK NEGERI 1 LILIRIAJA JURUSAN TEKNIK KETENAGALISTRIKAN PROGRAM KEAHLIAN TEKNIK INSTALASI TENAGA LISTRIK JOBSHEET PEMBUATAN LADDER DIAGRAM INSTRUKSI DASAR PLC DAN PENERAPAN DALAM MOTOR LISTRIK DENGAN MENGGUNAKAN PROGRAM SYSWIN MATA DIKLAT MENGOPERASIKAN SISTEM PENGENDALI ELEKTRONIK Cangadi, Juli 2015 Mengetahui, Kepala Sekolah Guru Pembimbing Drs. JUSMAN, M.Si RINI SAFITRI, S.Pd NIP. 19641231 198803 1 176 NIP. 19850313 200902 2 001