Presentation by: KRISHNAPRIYA K R
PHARMACEUTICAL CHEMISTRY
2ND SEM MPHARM
HALOGENATION
2
INDEX
• Catalytic Halogenations
• Case study on industrial halogenation process
3
Catalytic Halogenations
• Catalysis is the phenomena of altering the velocity of a chemical reaction by the presence
of a catalyst
• Catalyst not undergoing any permanent change
There are two classes:
Positive Catalyst : Increases the rate of a reaction
Negative Catalyst : Decreases the rate of the reaction
4
•Energy of the both reactant and products are same in both catalysed and uncatalysed
reaction.
5
• Catalysts are halogen carriers.
• Iron, Antimony and phosphorous are used as they are less stable at higher valence
and give up part of their halogen during the process.
• Iodine, bromine and chlorine which are capable of forming mixed halogens , are also
used as catalysts in halogenation processes.
• Active carbon, clays and other compounds also catalyzes halogenation processes.
6
Chlorination
Direct action of chlorine gas
C
H2 CH2 + Cl2 ClCH2CH2Cl
FeCl3
CH4 + Cl2 CH3Cl + CH2Cl2 + HCl
400 -500℃
CH3 CH3
Cl
CH3
Cl
+ Cl2 + + HCl
FeCl3
50℃
7
Hydrochloric acid as the chlorinating agent
Addition reaction, Direct action
CH CH + HCl CH2 CHCl
Substitution Reaction ,Indirect action
2C6H6 + HCl +O2 2C6H5Cl +2H2O
Replacement reaction
C2H5OH +HCl C2H5Cl +H2O
Chlorination with Sulfuryl chloride (SO2Cl2)
HgCl2
CuCl2 on Al2Cl3
ZnCl2
CH3
+ 2SO2Cl2 + 2HCl + 2SO2
CH3
Cl
Cl
SbCl3
Catalyst
8
CH3 C=C CH3 + Cl2 CH3 C C CH3
CH2Cl2
Water Chlorination
Cl2 + H2O HOCl + HCl
HOCl H+ +OCl-
l l
H H
l
l
l
l
l
l l
H H
Cl Cl
l l
•The rate of substitution chlorination of hydrogen on saturated carbon is greater than the rate of substitution of
hydrogen on unsaturated carbons.
•The rate of substitution chlorination of hydrogen on saturated carbons is greater than the rate of addition
chlorination to double bonds at high temperature; the reverse is true at lower temperature.
•The rate of addition chlorination on double bonds is greater than the rate of substitution of hydrogen on
unsaturated carbons.
10
Bromination
•Bromine, bromides, bromites and alkaline hypobromites may be used instead of the
corresponding chlorine compounds.
Addition of Bromine
Replacement reaction
C6H5OH C6H5Br +KHSO4+H2O
+ Br2 + HBr
FeBr3
Br
KBr
H2SO4
10
OH
NaOBr
NaOH
Substitution reaction
OH
Br
• NBS is a brominating agent for allylic and benzylic compounds
11
Iodination
•Catalysts are only infrequently employed in iodination, phosphorus being the principal
accelerator.
I + CI ICI
CH3
CH3
CH3
CH3
I I
CH3
CH3
I
•Iodine monochloride because of its activity under mild operating is a useful catalyst for
the iodination of amino compounds.
ICl
HCl
ICl
HCl
COOH
NH2 NH2
NH2
COOH COOH
13
I2
AgO
I
C
H3 CH3
O
C
H3 CH3
O
C
H3 CH3
O
I2
Aqueous NaOH
Aqueous NaOH
+ HCl3
CH3
CH3
CH3
CH3
I
ICl
Acetic acid
NH2
NO2
NH2
NO2
CI3
O-
13
Fluorination
CH4 + 4F3 CF3 + 4HF
•Dilute fluorine reacts with metal carbides such as UC2, ThC2, and CaC2 producing
fluorocarbons and metal fluorides.
CH=CH + HF CHF=CH2
CH=CH + 2HF CHF2CH3
Catalyst
∆
Catalyst
∆
15
Flurination with metal fluorides
CCl4 + 2HF + Cl2 CCl2F2 + 2HCl + Cl2
SbCl5
CH3 CH3
+ 3HF + 3HCl
R2CClCF2R + HF R2CFCF2R + HCl
Catalyst
∆
CCl3
CF3
16
•Antimony penta chloride, Silver difluride, lead tetra fluoride, Magnetic trifluoride, Cobalt
trifluoride are commonly used salts in reaction.
2CoF2 + F2 2CoF3
2CoF3 + CF2=CClF CF3CClF2 + 2CoF2
17
Case study on industrial Halogenation process
1) Preparation of chloroacetic acid
Raw material
Glacial acetic acid- 365Ib
Phosphorus trichloride- 12Ib
•Phosphorus trichloride(PCl3) as catalyst
•It is prepared by passing chlorine gas through glacial acetic acid heated to 100℃
CH3COOH+ Cl2 CH2ClCOOH + HCl
PCl3
18
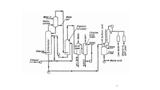
19
•Top of the vessel is equipped with connection for acetic acid, chlorine, air, effluent
gases, condensate, discharge, and a thermometer well
•The jacket of the chlorinator is connected to both water and streamlines
•The condensing system comprises a vertical reflux cooler, through which the vapour rise,
and a return condenser to complete the condensation
•Non condensable gases are trapped out, condensate return to chlorinator below surface of
reaction mixture
•The CH3COOH is stored in aluminium tanks
•The chlorinator is a large steam-jacketed enamelled vessel
20
•Brine is shut off the jacketed reflux condenser of the adjoining finishing chlorinator. Gas
is run into the newly charged chlorinator to absorb HCl, acetyl chloride,and vented acetic
acid.
•Absorption is completed, the chlorinator is heated to 100℃, and chlorine is admitted at
higher rate.
•The circulation of brine through the reflux condenser must be avoid the crystallizing the
acetic acid.
•Chlorination proceed the quantity of acetic acid distilled off decreases, circulation of
brine can be increased.
•Reflux condenser prevents the passage of considerable quantity of acetic acid vapours to
return condenser
21
•Kept at 0℃, to ensure the condensation of acetyl chloride.
•If a high purity monochloroacetic acid is desired, chlorination is discontinued after half a
mole of chlorine is added per mole of acetic acid.
But, if a crystallized commercial grade is required a full mole of chlorine is used
22
2) Preparation of Chlorobenzene/Dichlorobenzene
• Batch manufacturing process
23
Raw materials
Basis - 1 ton chlorobenzene
Benzene - 1,900 lb
Chlorine- 1,750 1b
Anhydrous ferric chloride(0.1-0.5%)
Reaction
C6H6 + Cl2 C6H5CI + HCI 70- 75 % yield (monochlorobenzene)
C6H5CI + HCI C6H4CI2 + HCl 10-20% yield (dichlorobenzene)
24
•Chlorination of benzene carried out in a tall cast iron or steel tank (chlorinator) lined with
lead.
•It having a reflux condenser and external circulation through a cooler.
•Chlorine introduced through an iron distributor pipe near base of reactor.
•Dried benzene is charged to the chlorinator along with small quantity of anhydrous ferric
chloride.
•Chlorine is bubbled into the charge . Keep the temperature at 40oC to 60°C.
•Sample shows the required density ,the current of chlorine is stopped.
•When all the benzene is chlorinated, the reaction is run at the temperature 55-60°C and a
density of 1.280 gm/cm3 (15°C) is reached in about 6hr.
25
3) Chlorination of Acetylene
•Preparation of tetrachloroethane through Wacker process
26
4) Preparation of Chloral
•Ethyl alcohol is chlorinated to form the hemiacetal of trichloroacetaldehyde from which
chloral is liberated by treatment with con.H2SO4
•Ferric chloride as a chlorination catalyst
•Five moles of HCl is liberated for each mole of chloral produced and other by products are
ethyl chloride,ethylene dichloride, and ethyl ether.
•Both batch and continuous processes for manufacturing chloral based on size of
commercial plant.
27
28
•Passing gaseous chlorine through ethyl alcohol in a glass lined or ceramic tower.
•The reaction is exothermic, operating temperature are controlled by heat transfer through
a jacket or internal coil and refluxing of unreacted alcohol.
•The resulting product is a mixture of chloral alcoholate, excess alcohol, ethyl chloride.
•Mixture pumped to a glass lined still pot and mixed with an equal volume of concentrated
sulfuric acid and distilled.
•Upon distillation, low boiling point byproduct such as ethyl chloride, ethyl ether and
alcohol seperated first. Followed by chloral “cut” at fraction boiling between 93-98℃.
•HCl gas is liberated and is passed through an alcohol scrubber to recover any entrained
alcohol or chloral and unreacted chlorine gas.
THANK YOU

HALOGINATION PHARMACEUTICAL PROCESS CHEMISTRY.pptx

  • 1.
    Presentation by: KRISHNAPRIYAK R PHARMACEUTICAL CHEMISTRY 2ND SEM MPHARM HALOGENATION
  • 2.
    2 INDEX • Catalytic Halogenations •Case study on industrial halogenation process
  • 3.
    3 Catalytic Halogenations • Catalysisis the phenomena of altering the velocity of a chemical reaction by the presence of a catalyst • Catalyst not undergoing any permanent change There are two classes: Positive Catalyst : Increases the rate of a reaction Negative Catalyst : Decreases the rate of the reaction
  • 4.
    4 •Energy of theboth reactant and products are same in both catalysed and uncatalysed reaction.
  • 5.
    5 • Catalysts arehalogen carriers. • Iron, Antimony and phosphorous are used as they are less stable at higher valence and give up part of their halogen during the process. • Iodine, bromine and chlorine which are capable of forming mixed halogens , are also used as catalysts in halogenation processes. • Active carbon, clays and other compounds also catalyzes halogenation processes.
  • 6.
    6 Chlorination Direct action ofchlorine gas C H2 CH2 + Cl2 ClCH2CH2Cl FeCl3 CH4 + Cl2 CH3Cl + CH2Cl2 + HCl 400 -500℃ CH3 CH3 Cl CH3 Cl + Cl2 + + HCl FeCl3 50℃
  • 7.
    7 Hydrochloric acid asthe chlorinating agent Addition reaction, Direct action CH CH + HCl CH2 CHCl Substitution Reaction ,Indirect action 2C6H6 + HCl +O2 2C6H5Cl +2H2O Replacement reaction C2H5OH +HCl C2H5Cl +H2O Chlorination with Sulfuryl chloride (SO2Cl2) HgCl2 CuCl2 on Al2Cl3 ZnCl2 CH3 + 2SO2Cl2 + 2HCl + 2SO2 CH3 Cl Cl SbCl3 Catalyst
  • 8.
    8 CH3 C=C CH3+ Cl2 CH3 C C CH3 CH2Cl2 Water Chlorination Cl2 + H2O HOCl + HCl HOCl H+ +OCl- l l H H l l l l l l l H H Cl Cl l l •The rate of substitution chlorination of hydrogen on saturated carbon is greater than the rate of substitution of hydrogen on unsaturated carbons. •The rate of substitution chlorination of hydrogen on saturated carbons is greater than the rate of addition chlorination to double bonds at high temperature; the reverse is true at lower temperature. •The rate of addition chlorination on double bonds is greater than the rate of substitution of hydrogen on unsaturated carbons.
  • 9.
    10 Bromination •Bromine, bromides, bromitesand alkaline hypobromites may be used instead of the corresponding chlorine compounds. Addition of Bromine Replacement reaction C6H5OH C6H5Br +KHSO4+H2O + Br2 + HBr FeBr3 Br KBr H2SO4
  • 10.
    10 OH NaOBr NaOH Substitution reaction OH Br • NBSis a brominating agent for allylic and benzylic compounds
  • 11.
    11 Iodination •Catalysts are onlyinfrequently employed in iodination, phosphorus being the principal accelerator. I + CI ICI CH3 CH3 CH3 CH3 I I CH3 CH3 I •Iodine monochloride because of its activity under mild operating is a useful catalyst for the iodination of amino compounds. ICl HCl ICl HCl COOH NH2 NH2 NH2 COOH COOH
  • 12.
    13 I2 AgO I C H3 CH3 O C H3 CH3 O C H3CH3 O I2 Aqueous NaOH Aqueous NaOH + HCl3 CH3 CH3 CH3 CH3 I ICl Acetic acid NH2 NO2 NH2 NO2 CI3 O-
  • 13.
    13 Fluorination CH4 + 4F3CF3 + 4HF •Dilute fluorine reacts with metal carbides such as UC2, ThC2, and CaC2 producing fluorocarbons and metal fluorides. CH=CH + HF CHF=CH2 CH=CH + 2HF CHF2CH3 Catalyst ∆ Catalyst ∆
  • 14.
    15 Flurination with metalfluorides CCl4 + 2HF + Cl2 CCl2F2 + 2HCl + Cl2 SbCl5 CH3 CH3 + 3HF + 3HCl R2CClCF2R + HF R2CFCF2R + HCl Catalyst ∆ CCl3 CF3
  • 15.
    16 •Antimony penta chloride,Silver difluride, lead tetra fluoride, Magnetic trifluoride, Cobalt trifluoride are commonly used salts in reaction. 2CoF2 + F2 2CoF3 2CoF3 + CF2=CClF CF3CClF2 + 2CoF2
  • 16.
    17 Case study onindustrial Halogenation process 1) Preparation of chloroacetic acid Raw material Glacial acetic acid- 365Ib Phosphorus trichloride- 12Ib •Phosphorus trichloride(PCl3) as catalyst •It is prepared by passing chlorine gas through glacial acetic acid heated to 100℃ CH3COOH+ Cl2 CH2ClCOOH + HCl PCl3
  • 17.
  • 18.
    19 •Top of thevessel is equipped with connection for acetic acid, chlorine, air, effluent gases, condensate, discharge, and a thermometer well •The jacket of the chlorinator is connected to both water and streamlines •The condensing system comprises a vertical reflux cooler, through which the vapour rise, and a return condenser to complete the condensation •Non condensable gases are trapped out, condensate return to chlorinator below surface of reaction mixture •The CH3COOH is stored in aluminium tanks •The chlorinator is a large steam-jacketed enamelled vessel
  • 19.
    20 •Brine is shutoff the jacketed reflux condenser of the adjoining finishing chlorinator. Gas is run into the newly charged chlorinator to absorb HCl, acetyl chloride,and vented acetic acid. •Absorption is completed, the chlorinator is heated to 100℃, and chlorine is admitted at higher rate. •The circulation of brine through the reflux condenser must be avoid the crystallizing the acetic acid. •Chlorination proceed the quantity of acetic acid distilled off decreases, circulation of brine can be increased. •Reflux condenser prevents the passage of considerable quantity of acetic acid vapours to return condenser
  • 20.
    21 •Kept at 0℃,to ensure the condensation of acetyl chloride. •If a high purity monochloroacetic acid is desired, chlorination is discontinued after half a mole of chlorine is added per mole of acetic acid. But, if a crystallized commercial grade is required a full mole of chlorine is used
  • 21.
    22 2) Preparation ofChlorobenzene/Dichlorobenzene • Batch manufacturing process
  • 22.
    23 Raw materials Basis -1 ton chlorobenzene Benzene - 1,900 lb Chlorine- 1,750 1b Anhydrous ferric chloride(0.1-0.5%) Reaction C6H6 + Cl2 C6H5CI + HCI 70- 75 % yield (monochlorobenzene) C6H5CI + HCI C6H4CI2 + HCl 10-20% yield (dichlorobenzene)
  • 23.
    24 •Chlorination of benzenecarried out in a tall cast iron or steel tank (chlorinator) lined with lead. •It having a reflux condenser and external circulation through a cooler. •Chlorine introduced through an iron distributor pipe near base of reactor. •Dried benzene is charged to the chlorinator along with small quantity of anhydrous ferric chloride. •Chlorine is bubbled into the charge . Keep the temperature at 40oC to 60°C. •Sample shows the required density ,the current of chlorine is stopped. •When all the benzene is chlorinated, the reaction is run at the temperature 55-60°C and a density of 1.280 gm/cm3 (15°C) is reached in about 6hr.
  • 24.
    25 3) Chlorination ofAcetylene •Preparation of tetrachloroethane through Wacker process
  • 25.
    26 4) Preparation ofChloral •Ethyl alcohol is chlorinated to form the hemiacetal of trichloroacetaldehyde from which chloral is liberated by treatment with con.H2SO4 •Ferric chloride as a chlorination catalyst •Five moles of HCl is liberated for each mole of chloral produced and other by products are ethyl chloride,ethylene dichloride, and ethyl ether. •Both batch and continuous processes for manufacturing chloral based on size of commercial plant.
  • 26.
  • 27.
    28 •Passing gaseous chlorinethrough ethyl alcohol in a glass lined or ceramic tower. •The reaction is exothermic, operating temperature are controlled by heat transfer through a jacket or internal coil and refluxing of unreacted alcohol. •The resulting product is a mixture of chloral alcoholate, excess alcohol, ethyl chloride. •Mixture pumped to a glass lined still pot and mixed with an equal volume of concentrated sulfuric acid and distilled. •Upon distillation, low boiling point byproduct such as ethyl chloride, ethyl ether and alcohol seperated first. Followed by chloral “cut” at fraction boiling between 93-98℃. •HCl gas is liberated and is passed through an alcohol scrubber to recover any entrained alcohol or chloral and unreacted chlorine gas.
  • 28.