Distance Measuring Equipment
DME 415 & 435 General View
Civil Aviation Institute
Ahmad Sajjad Safi
CNS Instructor
Reference:
DME Technical Manual
Introduction
• DME (Distance Measuring Equipment) has been standardized by the
ICAO as a radio aid for short and medium-distance navigation.
• It is a secondary type of radar, which allows several aircraft to
simultaneously measure their distance from a ground reference (DME
transponder).
• The distance is determined by measuring the propagation and delay
of a RF pulse, which is emitted by the aircraft transmitter and
returned at a different frequency by the ground station after
reception.
• The DME 415/435 ground equipment, is constructed by THALES
Air Systems Division - Milan - Italy.
DME Concept
• DME provides to aircrafts:
- Straight-line distance to the DME ground station.
- Aircraft ground-speed.
- Time to DME ground station.
(If the aircraft is flying straight to the DME ground station)
DME Concept
DME
Ground
Station
DME Coverage
• The DME coverage is limited by the line of sight, if there isn’t line of
sight between the emitter and the receiver there will not be
communication link.
• From 0 to 65 NM radius and above 65 NM.
DME
Ground
Station
DME Association
• Can be used stand-alone or Master.
• It’s always used in association with: TACAN and VORTAC.
• It’s usually used in association with: VOR or ILS.
DME
Block
Diagram
Ranging Circuit
Distance
Display
ReceiverTransmitter
Interrogations
Antenna
Aircraft Cabin
Airborne
Interrogator
Interrogations
Replies
Replies
Antenna
ReceiverTransmitter
Delay & Process
DME
Transponder
Autopilot
Cabin Indicator
DME Identification
Tune
Interrogator Antenna: UHF antenna usually placed on the
bottom of the aircraft fuselage.
Basic Principle of DME
• When a signal is sent by the aircraft on board DME (interrogator), the
on board DME starts counting the time until it gets a reply from the
ground station.
• The resulting time depends of the DISTANCE, the propagation speed
and the signal reflections.
• The DME ground station transponder generates replies
(artificial echoes) and sends it back to the aircrafts
(“Reverse” Secondary RADAR principle).
Basic Principle of DME
• The time interval between interrogation emission and reply reception
provides the aircraft with the real distance information from the
ground station.
• This information may be read by the pilot or the navigator directly on
the airborne indicator.
Basic Principle of DME
• The Ground station is identified by a Morse (3 or 4 letters) coded tone
modulated at 1350 Hz.
• DME frequency rang is UHF : 960 MHz to 1215 MHz.
• DME have 252 Channels which are separated by 1 MHz .
• 126 X channel and 126 Y channel.
• The ground station signal frequency answer is always:
[interrogator signal frequency] ± 63MHz
Basic Principle of DME
• Pulse Coding
The Interrogator sends pulse pairs with a fixed time separation between the
1st and the 2nd pulse: 12μs (Channel code X) or 36μs (Channel code Y)
– The time separation between pulse pair is randomly generated by the on
board DME transmitter.
– The pulse time is ~3,5μs.
An electromagnetic wave takes 6.18μs to complete 1NM.
Basic Principle of DME
• The ground transponder is able to answer up to about 200
interrogators at a time.
• Search Mode : On board DME will send 150 pp/s until it finds the
ground station.
• Track Mode : When On board DME connected with the ground
station so it sends 24 pp/s.
• pp/s= pair pulse / seconds
Basic Principle of DME
– Compliant with the ICAO specifications in Annex 10, 5th edition.
Basic Principle of DME
• The error is near to zero when the aircraft is far from the ground
station and it increases when the aircraft is near from the ground
station in the rang of 0,5NM.
• DME performance is not affected by the weather conditions.
• Control by a Personal Computer (PC) at beacon site, which can be
duplicated at remote site.
• Used with below software inside computer:
– WINDOWS SUPERVISOR
– WINDOWS ADRACS SUPERVISOR
– EQUIPMENT MANAGER
Current Situation of DME- KAIA
• DME 415 and DME 435
– Traffic Capacity: 200 aircrafts
– Max pp/s: 4800
• Digitally controlled output pulse shape
• Automatically provided ICAO performance checks at programmable
intervals
• The equipment is designed to be safe for the user. No dangerous
voltages except mains are used.
Current Situation of DME- KAIA
• DME 415 associated with
ILS 410 Glide Slope 412
• 100 W solid-state DME
• Operate in Approach
DME Antenna
Current Situation of DME- KAIA
• DME 435 associated with DVOR 432
• 1 kW solid-state DME
• Operate in En-route
DME Antenna
DME
BEACON COMPOSITION
DME 415 (same as DME 435)
Cabinet and PC, example of arrangement
It contains an RS232 connector for
interfacing with a computer / Laptop.
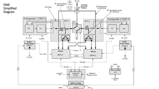
DME - COMPOSITION
DME 415/435 equipment divided
into five main modules:
• RF Path
• Interface System
• Transponder and Monitor
• Local I/O
• Power Supply
RF
IF
TRx & Mon
LCSU
PWS
DME - BEACON COMPOSITION
RF Path:
• Duplexer - DPX
• RF COAX Relay - KCX
• Dummy Load -100 W, 50 Ω
• External Filter Antenna KIT
DME - BEACON COMPOSITION
Interface System
• Associated Facility Interface - AFI
• Dummy Interface - TAI
• Modem - MDM
DME - BEACON COMPOSITION
Transponder and Monitor
• Power Supply (DC/DC converter; + 5V, ± 15V ) - PWS
• Monitor - MON
• Receiver - RX
• Digital Processor - DPR
• Digital Modulator - DMD
• Transmitter 100 Wp (also driver for DME 435) - TX 100
• Transmitter Amplifier 1kWp (only for DME 435) - TKW
DME COMPOSITION
Transponder and Monitor
• PWS
• MON
• RX
• DPR
• DMD
• TX 100
• TX Amp
DME - BEACON COMPOSITION
Local I/O:
• Local Control Status Unit - (LCSU)
composed of:
• Control and Status Board - CSB
• Indication and Controls - INC
DME - BEACON COMPOSITION
Power Supply:
• Battery Charger and Power Supply
– BCPS
• AC/DC 600W Module - AC-DC
• Terminal bar- 48Vdc
• Batteries supervisor only for BCPS
DME
Simplified
Diagram
DME - Antenna
• The suggested antenna for the DME 415-435 DME
equipment is the omnidirectional DME antenna.
• This antenna is provided with two obstruction lights
which may be turned on and off during the day by an
automatic night switch.
• The antenna for the DME has vertical polarization
9-dB gain.
DME
Main
Status
End Of DME Lesson
Any question

Distance Measurement equipment (DME)

  • 1.
    Distance Measuring Equipment DME415 & 435 General View Civil Aviation Institute Ahmad Sajjad Safi CNS Instructor Reference: DME Technical Manual
  • 2.
    Introduction • DME (DistanceMeasuring Equipment) has been standardized by the ICAO as a radio aid for short and medium-distance navigation. • It is a secondary type of radar, which allows several aircraft to simultaneously measure their distance from a ground reference (DME transponder). • The distance is determined by measuring the propagation and delay of a RF pulse, which is emitted by the aircraft transmitter and returned at a different frequency by the ground station after reception. • The DME 415/435 ground equipment, is constructed by THALES Air Systems Division - Milan - Italy.
  • 3.
    DME Concept • DMEprovides to aircrafts: - Straight-line distance to the DME ground station. - Aircraft ground-speed. - Time to DME ground station. (If the aircraft is flying straight to the DME ground station)
  • 4.
  • 5.
    DME Coverage • TheDME coverage is limited by the line of sight, if there isn’t line of sight between the emitter and the receiver there will not be communication link. • From 0 to 65 NM radius and above 65 NM. DME Ground Station
  • 6.
    DME Association • Canbe used stand-alone or Master. • It’s always used in association with: TACAN and VORTAC. • It’s usually used in association with: VOR or ILS.
  • 7.
    DME Block Diagram Ranging Circuit Distance Display ReceiverTransmitter Interrogations Antenna Aircraft Cabin Airborne Interrogator Interrogations Replies Replies Antenna ReceiverTransmitter Delay& Process DME Transponder Autopilot Cabin Indicator DME Identification Tune Interrogator Antenna: UHF antenna usually placed on the bottom of the aircraft fuselage.
  • 8.
    Basic Principle ofDME • When a signal is sent by the aircraft on board DME (interrogator), the on board DME starts counting the time until it gets a reply from the ground station. • The resulting time depends of the DISTANCE, the propagation speed and the signal reflections. • The DME ground station transponder generates replies (artificial echoes) and sends it back to the aircrafts (“Reverse” Secondary RADAR principle).
  • 9.
    Basic Principle ofDME • The time interval between interrogation emission and reply reception provides the aircraft with the real distance information from the ground station. • This information may be read by the pilot or the navigator directly on the airborne indicator.
  • 10.
    Basic Principle ofDME • The Ground station is identified by a Morse (3 or 4 letters) coded tone modulated at 1350 Hz. • DME frequency rang is UHF : 960 MHz to 1215 MHz. • DME have 252 Channels which are separated by 1 MHz . • 126 X channel and 126 Y channel. • The ground station signal frequency answer is always: [interrogator signal frequency] ± 63MHz
  • 11.
    Basic Principle ofDME • Pulse Coding The Interrogator sends pulse pairs with a fixed time separation between the 1st and the 2nd pulse: 12μs (Channel code X) or 36μs (Channel code Y) – The time separation between pulse pair is randomly generated by the on board DME transmitter. – The pulse time is ~3,5μs.
  • 12.
    An electromagnetic wavetakes 6.18μs to complete 1NM.
  • 13.
    Basic Principle ofDME • The ground transponder is able to answer up to about 200 interrogators at a time. • Search Mode : On board DME will send 150 pp/s until it finds the ground station. • Track Mode : When On board DME connected with the ground station so it sends 24 pp/s. • pp/s= pair pulse / seconds
  • 14.
    Basic Principle ofDME – Compliant with the ICAO specifications in Annex 10, 5th edition.
  • 15.
    Basic Principle ofDME • The error is near to zero when the aircraft is far from the ground station and it increases when the aircraft is near from the ground station in the rang of 0,5NM. • DME performance is not affected by the weather conditions. • Control by a Personal Computer (PC) at beacon site, which can be duplicated at remote site. • Used with below software inside computer: – WINDOWS SUPERVISOR – WINDOWS ADRACS SUPERVISOR – EQUIPMENT MANAGER
  • 16.
    Current Situation ofDME- KAIA • DME 415 and DME 435 – Traffic Capacity: 200 aircrafts – Max pp/s: 4800 • Digitally controlled output pulse shape • Automatically provided ICAO performance checks at programmable intervals • The equipment is designed to be safe for the user. No dangerous voltages except mains are used.
  • 17.
    Current Situation ofDME- KAIA • DME 415 associated with ILS 410 Glide Slope 412 • 100 W solid-state DME • Operate in Approach DME Antenna
  • 18.
    Current Situation ofDME- KAIA • DME 435 associated with DVOR 432 • 1 kW solid-state DME • Operate in En-route DME Antenna
  • 19.
    DME BEACON COMPOSITION DME 415(same as DME 435) Cabinet and PC, example of arrangement It contains an RS232 connector for interfacing with a computer / Laptop.
  • 20.
    DME - COMPOSITION DME415/435 equipment divided into five main modules: • RF Path • Interface System • Transponder and Monitor • Local I/O • Power Supply RF IF TRx & Mon LCSU PWS
  • 21.
    DME - BEACONCOMPOSITION RF Path: • Duplexer - DPX • RF COAX Relay - KCX • Dummy Load -100 W, 50 Ω • External Filter Antenna KIT
  • 22.
    DME - BEACONCOMPOSITION Interface System • Associated Facility Interface - AFI • Dummy Interface - TAI • Modem - MDM
  • 23.
    DME - BEACONCOMPOSITION Transponder and Monitor • Power Supply (DC/DC converter; + 5V, ± 15V ) - PWS • Monitor - MON • Receiver - RX • Digital Processor - DPR • Digital Modulator - DMD • Transmitter 100 Wp (also driver for DME 435) - TX 100 • Transmitter Amplifier 1kWp (only for DME 435) - TKW
  • 24.
    DME COMPOSITION Transponder andMonitor • PWS • MON • RX • DPR • DMD • TX 100 • TX Amp
  • 25.
    DME - BEACONCOMPOSITION Local I/O: • Local Control Status Unit - (LCSU) composed of: • Control and Status Board - CSB • Indication and Controls - INC
  • 26.
    DME - BEACONCOMPOSITION Power Supply: • Battery Charger and Power Supply – BCPS • AC/DC 600W Module - AC-DC • Terminal bar- 48Vdc • Batteries supervisor only for BCPS
  • 27.
  • 28.
    DME - Antenna •The suggested antenna for the DME 415-435 DME equipment is the omnidirectional DME antenna. • This antenna is provided with two obstruction lights which may be turned on and off during the day by an automatic night switch. • The antenna for the DME has vertical polarization 9-dB gain.
  • 29.
  • 30.
    End Of DMELesson Any question