Introductory Power Plant Operation
Training Course
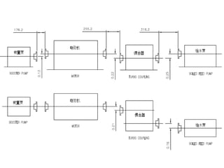
Boiler Feed Water Pump
Main Feed Water Pump
• Purpose: to pump the water from the feed water system ( from the
DA) and provide this water to the boiler system at
requisite pressure , to generate steam which is responsible for
rolling the Turbine, Therefore Generate Electricity.
• Each pump set consists of a booster pump,
directly driven from one end of shaft of an
electric motor, and a boiler feed pump driven
from the opposite end of the motor shaft
through a variable speed turbo coupling.
Technical Data
• Booster pump
– Type : FA1D56A
– Suction Temp. : 186 OC
– Suction Press. : 1,280 MPa
– Flow : 530,7 t/h
– Head : 104,09 m
– Pump Efficiency : 80,84 %
– NPSHr : 3,59 m
– Speed : 1490 rpm
– Discharge Press. : 2,18 MPa
– Shaft Power : 186,02 kW
– Bearing housing Vibration : 0,05 mm
– Weight : 3050 kg
• Feed Water Pump
– Type : FK6D32M
– Suction Temp. : 186 OC
– Suction Press. : 2,18 MPa
– Suction Flow : 530,7 t/h
– Discharge Flow : 510,7 t/h
– Head : 2078,46 m
– Pump Efficiency : 82,35 %
– NPSHr : 30,69 m
– Speed : 5103 rpm
– Discharge Press. : 20,11 MPa
– Shaft Power : 3554,03 kW
– Bearing housing Vibration : 0,038 mm
– Weight : 6960 kg
• Turbo Coupling (VOITH)
– Type : YOT51A
– Input Speed : 1490 rpm
– Output Speed : 5432 rpm
– Output Power : 4418,63 kW
– Variable speed range : 25 – 100 %
– Slip : ≤3 %
– Weight : 4000 kg
• Motor
– Type : YKS800-4
– Rated Power : 5400 kW
– Rated Voltage : 6 kV
– Rated Speed : 1490 rpm
Boiler Feed Pump
Balancing Device
• A small portion of the feed water in the order of about 10%
which is not calculated to the guaranteed delivery capacity is
taken of from the space behind the last impeller for the
operation of the automatic balancing device to balance the
hydraulic axial thrust of the pump rotor. The purpose of the
balancing device is to take up thrust pressure in a similar way
as the thrust bearing.
Balancing Device
PERIODIC AND PREVENTIVE
MAINTENANCE
The following are the primary criteria for
examination and renewal of wearing parts and it
is recommended that these aspects are checked
every shift.
• Reduction in pump performance, i.e.
reduction in head or flow.
• Excessive vibration.
• Excessive leakage from the mechanical seals.
Daily
• Check the suction and discharge pressures.
• Check the pump bearing lubricating oil pressure and
temperature.
• Check for excessive leakage from the mechanical seals.
• Check all joints and glands for leakage.
• Check for any undue noise and/or vibration.
• Check the temperature of the motor's air cooler;
• Check the cooling water for positive circulation in the
operation oil cooler, lubricating oil cooler, motor; air cooler
and mechanical seal.
• Check the lubricating oil flow at the sight flow indicators.
Monthly
• Check the security of all accessible holding-down bolts and fastenings and tighten
as necessary.
• Check the condition of the lubricating oil.
6-Monthly
• Check the security of all accessible holding-down bolts and fastenings and tighten
as necessary.
• Examine the flexible coupling bolts for wear or fretting and check the torque
loading of the bolts. Visually examine the element laminations for signs of fatigue
cracks local to the anchoring points.
• Examine the pump journal and thrust bearings.
• Examine the mechanical seals.
• Check the condition of the lubricating oil. Purify or completely change the oil.
• Check all alignment of couplings.
Yearly
• It is recommended that the lubricating oil be changed,
but this may be amended depending on running
experience and oil sampling results.
• Examine the pump journal and thrust bearings.
• Examine the flexible coupling bolts for wear or fretting
and check the torque loading of the bolts. Visually
examine the element laminations for signs of fatigue
cracks local to the anchoring points.
• Examine the mechanical seals.
• Inspect the lube oil coolers for fouling.
Preparation for Maintenance
• Isolate the electrical supply to the motor.
• Isolate the electrical power supplies to all instruments.
• Close the pump set suction and discharge isolating valves and the
minimum flow valve. Refer to the manufacturers instructions.
• Isolate the lubricating oil supply to the pump bearings.
• Isolate the cooling water supply.
• Close the pump tap stage isolating valve.
• Open the casing drain valve and drain the pump.
Warning:
BEFORE PROCEEDING WITH ANY MAINTENANCE ON THE PUMP,
ENSURE THAT THERE IS NO PRESSURE WITHIN THE PUMP
• Examination the journal Bearings
• Examination the Mechanical Seal
• Checking the Axial Running Position & Thrust
Bearing Clearance
(are described at Maintenance manual)
Overhaul
• Including withdrawing, dismantling,
inspection and re-assembly the pump
cartridge.
(Detail instruction are described on
maintenance manual)
Inspection
• Impellers & Wear ring
– Examine the impellers for any signs of erosion
– measure the diametrical clearances between
Impellers & Wear ring
• Shaft
– Examine the shaft for any signs of damage or
bowing, and check for concentricity: it should be
within 0.02 mm full indicator movement.
– Check that all threads are in good condition and
that all keyways are free from burrs.
• Mechanical Seal
– Examine the seals for signs of damage or wear. Renew as
necessary. Refer to the seal manufacturer’s instructions.
• Journal and Thrust Bearings
– Thoroughly clean the journal bearings and examine them
for signs of wear or damage. Measure the bearing
clearances and compare with the standart.
– Thoroughly clean the thrust pads and examine them for
signs of wear or damage.
– Examine the thrust collar for signs of wear or damage, and
renew as necessary.
– Examine the oil seals for wear or deterioration and renew
as necessary.
• General
– Examine all studs, nuts and bolts for any signs of
damage or deterioration. Renew as necessary.
– All joints and ‘O’ rings, anti-extrusion rings and
Garlock seals should be renewed on assembling.
– All dowel pins must be clean and free from damage.
Worn or damaged dowels must be renewed.
– All keys must be a good fit in their keyways. worn or
damaged keys must be renewed.
– Examine the components of the coupling flexible
elements assemblies and coupling bolts for wear or
damage and renew as necessary.
Clearances Feed water Pump
Clearance between Column 1 Column 2
journal bearing and pump
shaft
0.140/0.215 0.26
Oil throwers and oil guards 0.350/0.410 0.47
Ring section wear rings and
impeller
0.410/0.490 0.675
Diffuser wear rings and
impeller
0.410/0.490 0.675
Balance drum and balance
drum bush
0.410/0.490 0.675
Last stage diffuser and
discharge cover(axial)
1.23/2.27 --
Total axial clearance in thrust
bearing
0.4 By inspection
Ring section and impeller
(axial)
4 --
Diffuser and impeller (axial) 4 --
total axial clearance, thrust
pads removed
8 --
Clearances Booster Pump
Clearance Column 1 Column 2
Journal bearing and shaft 0.08/0.10 0.18
Impeller and casing wear
ring
0.56/0.72 1.18
Thrust collar and thrust
bearing pads(axial
clearance)
0.30/0.50 By inspection
Impeller and casing wear
ring
(axial clearance)
2.0(D.E.)
6.0(N.D.E.)
-
Rotating assembly total
axial movement
(thrust pads removed)
8.0 -
Troubleshooting
Symptom Possible Cause Solving Action
(1) Pumpset fails to start (a)Failure of electrical supply. Check supply.
(b) Motor fault. Check motor.
(c) Starter fault. Check starter.
(d) Seizure in the pumpset. Disconnect each element in turn
at the couplings to locate the
seizure. Overhaul as necessary
(e) Pumpset in ‘Trip’ condition. Investigate cause. Reset trip.
(2) Pumpset performance low (a) motor or electrical supply
fault.
Check motor and electrical
supply
(b) Direction of rotation
incorrect.
Check direction of rotation.
(c) Excessive wear in booster
pump or feed pump internals.
Dismantle pump and examine
the internals. Overhaul as
necessary.
(d) Fault in minimum flow
system.
Check system
(e) Pressure stage pump speed
low.
Check setting and operation of
turbo coupling.
(f) Pump suction pressure low. Check suction conditions.
(3) bearings overheating (a)Insufficient or contaminated
lubricating oil.
check the oil supply
(b) Misaligned of pump and turbo
coupling.
Check alignment
(c) bearing worn or misaligned check up the bearing
(d) Incorrect grade of lubricating oil. Check grade of oil
(4) Pumpset requires excessive
power to meet duty
(a) Discharge pressure low Check flow rate
(b) Friction between rotating and
stationary pump components.
Check clearances
(c) Excessive internal clearances in
pump
Check clearances
(d) Incorrect installation of
mechanical seals.
Examine seals
(5) pump overheats or seizes (a) pump running dry. Check that the inlet isolating valve
id open and that strainer is clean.
Check that the booster pump
discharge pressure is normal.
(b) Internal friction in pumps Check clearances
(c) Insufficient or incorrect grade of
lubricating oil.
Check oil supply and grade
(d) Defects lubricating oil system Check oil system
(e) Bearings worn or misaligned EXamine bearings
(f) pumpset misaligned Check alignment
(6) Excessive noise and /or vibration (a) Rotating assembly out of
balance.
Indentify element of pumpset
causing fault and check the
dynamic balance of the rotating
assembly.
(b) Excessive coupling
misalignment.
Check alignment
(c) bearing worn Examine bearings
(d) Holding down bolts slack. Check bolts
(e) Excessive pump internal
clearances
Check clearances
(f) Suction pressure lost Check suction system
(g) Coupling damaged Check up the coupling
(h) Sympathetic vibration from
incorrectly fitted pipework.
Check adjacent pipework and
supports.
(i) Minimum flow system fault Check minimum flow system

Bfwp

  • 1.
    Introductory Power PlantOperation Training Course Boiler Feed Water Pump
  • 2.
    Main Feed WaterPump • Purpose: to pump the water from the feed water system ( from the DA) and provide this water to the boiler system at requisite pressure , to generate steam which is responsible for rolling the Turbine, Therefore Generate Electricity.
  • 3.
    • Each pumpset consists of a booster pump, directly driven from one end of shaft of an electric motor, and a boiler feed pump driven from the opposite end of the motor shaft through a variable speed turbo coupling.
  • 7.
    Technical Data • Boosterpump – Type : FA1D56A – Suction Temp. : 186 OC – Suction Press. : 1,280 MPa – Flow : 530,7 t/h – Head : 104,09 m – Pump Efficiency : 80,84 % – NPSHr : 3,59 m – Speed : 1490 rpm – Discharge Press. : 2,18 MPa – Shaft Power : 186,02 kW – Bearing housing Vibration : 0,05 mm – Weight : 3050 kg
  • 8.
    • Feed WaterPump – Type : FK6D32M – Suction Temp. : 186 OC – Suction Press. : 2,18 MPa – Suction Flow : 530,7 t/h – Discharge Flow : 510,7 t/h – Head : 2078,46 m – Pump Efficiency : 82,35 % – NPSHr : 30,69 m – Speed : 5103 rpm – Discharge Press. : 20,11 MPa – Shaft Power : 3554,03 kW – Bearing housing Vibration : 0,038 mm – Weight : 6960 kg
  • 9.
    • Turbo Coupling(VOITH) – Type : YOT51A – Input Speed : 1490 rpm – Output Speed : 5432 rpm – Output Power : 4418,63 kW – Variable speed range : 25 – 100 % – Slip : ≤3 % – Weight : 4000 kg
  • 10.
    • Motor – Type: YKS800-4 – Rated Power : 5400 kW – Rated Voltage : 6 kV – Rated Speed : 1490 rpm
  • 11.
  • 12.
    Balancing Device • Asmall portion of the feed water in the order of about 10% which is not calculated to the guaranteed delivery capacity is taken of from the space behind the last impeller for the operation of the automatic balancing device to balance the hydraulic axial thrust of the pump rotor. The purpose of the balancing device is to take up thrust pressure in a similar way as the thrust bearing.
  • 13.
  • 14.
    PERIODIC AND PREVENTIVE MAINTENANCE Thefollowing are the primary criteria for examination and renewal of wearing parts and it is recommended that these aspects are checked every shift. • Reduction in pump performance, i.e. reduction in head or flow. • Excessive vibration. • Excessive leakage from the mechanical seals.
  • 15.
    Daily • Check thesuction and discharge pressures. • Check the pump bearing lubricating oil pressure and temperature. • Check for excessive leakage from the mechanical seals. • Check all joints and glands for leakage. • Check for any undue noise and/or vibration. • Check the temperature of the motor's air cooler; • Check the cooling water for positive circulation in the operation oil cooler, lubricating oil cooler, motor; air cooler and mechanical seal. • Check the lubricating oil flow at the sight flow indicators.
  • 16.
    Monthly • Check thesecurity of all accessible holding-down bolts and fastenings and tighten as necessary. • Check the condition of the lubricating oil. 6-Monthly • Check the security of all accessible holding-down bolts and fastenings and tighten as necessary. • Examine the flexible coupling bolts for wear or fretting and check the torque loading of the bolts. Visually examine the element laminations for signs of fatigue cracks local to the anchoring points. • Examine the pump journal and thrust bearings. • Examine the mechanical seals. • Check the condition of the lubricating oil. Purify or completely change the oil. • Check all alignment of couplings.
  • 17.
    Yearly • It isrecommended that the lubricating oil be changed, but this may be amended depending on running experience and oil sampling results. • Examine the pump journal and thrust bearings. • Examine the flexible coupling bolts for wear or fretting and check the torque loading of the bolts. Visually examine the element laminations for signs of fatigue cracks local to the anchoring points. • Examine the mechanical seals. • Inspect the lube oil coolers for fouling.
  • 18.
    Preparation for Maintenance •Isolate the electrical supply to the motor. • Isolate the electrical power supplies to all instruments. • Close the pump set suction and discharge isolating valves and the minimum flow valve. Refer to the manufacturers instructions. • Isolate the lubricating oil supply to the pump bearings. • Isolate the cooling water supply. • Close the pump tap stage isolating valve. • Open the casing drain valve and drain the pump. Warning: BEFORE PROCEEDING WITH ANY MAINTENANCE ON THE PUMP, ENSURE THAT THERE IS NO PRESSURE WITHIN THE PUMP
  • 19.
    • Examination thejournal Bearings • Examination the Mechanical Seal • Checking the Axial Running Position & Thrust Bearing Clearance (are described at Maintenance manual)
  • 20.
    Overhaul • Including withdrawing,dismantling, inspection and re-assembly the pump cartridge. (Detail instruction are described on maintenance manual)
  • 21.
    Inspection • Impellers &Wear ring – Examine the impellers for any signs of erosion – measure the diametrical clearances between Impellers & Wear ring • Shaft – Examine the shaft for any signs of damage or bowing, and check for concentricity: it should be within 0.02 mm full indicator movement. – Check that all threads are in good condition and that all keyways are free from burrs.
  • 22.
    • Mechanical Seal –Examine the seals for signs of damage or wear. Renew as necessary. Refer to the seal manufacturer’s instructions. • Journal and Thrust Bearings – Thoroughly clean the journal bearings and examine them for signs of wear or damage. Measure the bearing clearances and compare with the standart. – Thoroughly clean the thrust pads and examine them for signs of wear or damage. – Examine the thrust collar for signs of wear or damage, and renew as necessary. – Examine the oil seals for wear or deterioration and renew as necessary.
  • 23.
    • General – Examineall studs, nuts and bolts for any signs of damage or deterioration. Renew as necessary. – All joints and ‘O’ rings, anti-extrusion rings and Garlock seals should be renewed on assembling. – All dowel pins must be clean and free from damage. Worn or damaged dowels must be renewed. – All keys must be a good fit in their keyways. worn or damaged keys must be renewed. – Examine the components of the coupling flexible elements assemblies and coupling bolts for wear or damage and renew as necessary.
  • 24.
    Clearances Feed waterPump Clearance between Column 1 Column 2 journal bearing and pump shaft 0.140/0.215 0.26 Oil throwers and oil guards 0.350/0.410 0.47 Ring section wear rings and impeller 0.410/0.490 0.675 Diffuser wear rings and impeller 0.410/0.490 0.675 Balance drum and balance drum bush 0.410/0.490 0.675 Last stage diffuser and discharge cover(axial) 1.23/2.27 -- Total axial clearance in thrust bearing 0.4 By inspection Ring section and impeller (axial) 4 -- Diffuser and impeller (axial) 4 -- total axial clearance, thrust pads removed 8 --
  • 25.
    Clearances Booster Pump ClearanceColumn 1 Column 2 Journal bearing and shaft 0.08/0.10 0.18 Impeller and casing wear ring 0.56/0.72 1.18 Thrust collar and thrust bearing pads(axial clearance) 0.30/0.50 By inspection Impeller and casing wear ring (axial clearance) 2.0(D.E.) 6.0(N.D.E.) - Rotating assembly total axial movement (thrust pads removed) 8.0 -
  • 26.
    Troubleshooting Symptom Possible CauseSolving Action (1) Pumpset fails to start (a)Failure of electrical supply. Check supply. (b) Motor fault. Check motor. (c) Starter fault. Check starter. (d) Seizure in the pumpset. Disconnect each element in turn at the couplings to locate the seizure. Overhaul as necessary (e) Pumpset in ‘Trip’ condition. Investigate cause. Reset trip. (2) Pumpset performance low (a) motor or electrical supply fault. Check motor and electrical supply (b) Direction of rotation incorrect. Check direction of rotation. (c) Excessive wear in booster pump or feed pump internals. Dismantle pump and examine the internals. Overhaul as necessary. (d) Fault in minimum flow system. Check system (e) Pressure stage pump speed low. Check setting and operation of turbo coupling. (f) Pump suction pressure low. Check suction conditions.
  • 27.
    (3) bearings overheating(a)Insufficient or contaminated lubricating oil. check the oil supply (b) Misaligned of pump and turbo coupling. Check alignment (c) bearing worn or misaligned check up the bearing (d) Incorrect grade of lubricating oil. Check grade of oil (4) Pumpset requires excessive power to meet duty (a) Discharge pressure low Check flow rate (b) Friction between rotating and stationary pump components. Check clearances (c) Excessive internal clearances in pump Check clearances (d) Incorrect installation of mechanical seals. Examine seals
  • 28.
    (5) pump overheatsor seizes (a) pump running dry. Check that the inlet isolating valve id open and that strainer is clean. Check that the booster pump discharge pressure is normal. (b) Internal friction in pumps Check clearances (c) Insufficient or incorrect grade of lubricating oil. Check oil supply and grade (d) Defects lubricating oil system Check oil system (e) Bearings worn or misaligned EXamine bearings (f) pumpset misaligned Check alignment (6) Excessive noise and /or vibration (a) Rotating assembly out of balance. Indentify element of pumpset causing fault and check the dynamic balance of the rotating assembly. (b) Excessive coupling misalignment. Check alignment (c) bearing worn Examine bearings (d) Holding down bolts slack. Check bolts (e) Excessive pump internal clearances Check clearances (f) Suction pressure lost Check suction system (g) Coupling damaged Check up the coupling (h) Sympathetic vibration from incorrectly fitted pipework. Check adjacent pipework and supports. (i) Minimum flow system fault Check minimum flow system