Malaysian Institute of Aviation Technology
PASSENGER WATER
SUPPLY SYSTEM
ATA 38
Malaysian Institute of Aviation Technology
Lavatory
Malaysian Institute of Aviation Technology
PASSENGER WATER SUPPLY SYSTEM
ATA 38
# to supply water for drinking to galleys must be
high standard of cleanliness and quality.
# for hand wash basin
# for galleys system and making hot beverages
# humiditifier
# aircond pack heat exchanger additional cooling
# water / methanol injection to engines
Malaysian Institute of Aviation Technology
PASSENGER WATER SUPPLY SYSTEM
# Can be one or two water systems in an aircraft.
# Galleys and toilet compartments water allow to drain to atmosphere
(drain mask) or toilet waste tank
# Drain Masks are electrically heated.
# Waste water is finely atomised as it leaves the drain mask.
# Drinking water name - Potable Water:
- storage - heating - cooling (drinking fountain)
- distribution (piping and pressurized)
Malaysian Institute of Aviation Technology
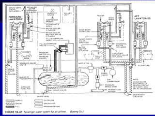
Passenger Water System
Malaysian Institute of Aviation Technology
Malaysian Institute of Aviation Technology
Malaysian Institute of Aviation Technology
Malaysian Institute of Aviation Technology
Malaysian Institute of Aviation Technology
Lavatory
Malaysian Institute of Aviation Technology
Malaysian Institute of Aviation Technology
Malaysian Institute of Aviation Technology
Malaysian Institute of Aviation Technology
Malaysian Institute of Aviation Technology
PASSENGER WATER SUPPLY SYSTEM
• Tank -fiberglass reinforced plastic
- older aircraft stainless steel.
• Warm air from aircond system use to prevent tank
water freezing, or fitted with an electric heater blanket
or ribbon heaters. Single phase ac supply via a CB
and thermostat(prevent over heating)
• situated below the cabin floor.
• 747 322litres 2tanks, filled from own external
passenger water service panel.
Malaysian Institute of Aviation Technology
Malaysian Institute of Aviation Technology
Water Tank Heating System
Malaysian Institute of Aviation Technology
Water pressure control
- tank is pressurized by the engine
bleed air and use an electrically driven
compressor automatically start when
the pneumatic pressure falls below a
predetermined value.
- a paper element filter, a pressure
regulator to reduce the air pressure to
about 30 lbs/sq.in and a pressure relief
valve.
Malaysian Institute of Aviation Technology
Malaysian Institute of Aviation Technology
Malaysian Institute of Aviation Technology
Malaysian Institute of Aviation Technology
WATER SYSTEM DISTRIBUTION
- Main water distribution line runs from the tank into
the space above the cabin ceiling individual supply
lines go to the galleys and toilets.
- Distribution line are usually of reinforced
plastic tubing enclosed in an aluminum
shroud to prevents leaking water dripping
on to the ceiling.
- A quick disconnect fitting is located above
each toilet and galley to allow the water
supply line to be disconnected when the
toilet or galley is to be removed.
Malaysian Institute of Aviation Technology
Malaysian Institute of Aviation Technology
Malaysian Institute of Aviation Technology
DRINKING WATER COOLING
• Drinking fountain require cooling.
• Water temperature control at below 10 degree C by a
200V 3phase ac motor fan which will be on and drive
a fan and blows air across the Thermoelectric units
and reduce the temperature of water.
• Motor is control by Thermal Switch.
• Transformer rectifier switch is used to change the
115v ac to 28v for use by Thermo-eletric units.
• Should the control switch failed an Over Heat Switch
will break the circuit at higher temperature.
Malaysian Institute of Aviation Technology
 Water tank and associated line must be
drained if aircraft is to be park for a
long periods in cold to avoid damage
caused by frozen pipes and all weather switch.
 A vent valve to prevent vapor lock occurring In
the wash basin taps by opening the tap lines to
atmosphere.
WATER HEATING SYSTEM
Malaysian Institute of Aviation Technology
Water Cooler
Malaysian Institute of Aviation Technology
DRINKING WATER COOLIONG
Malaysian Institute of Aviation Technology
Malaysian Institute of Aviation Technology
Malaysian Institute of Aviation Technology
Hot Water
Heating System
Malaysian Institute of Aviation Technology
Malaysian Institute of Aviation Technology
WATER HEATING
• A water heater with a capacity of about 1.7 liters is
installed under each toilet sink in the supply
plumbing to the hot water tank.
• Heating the water to -
110-120 degree F(43-49degree C).
• Heater contains electrical elements inserted on the
bottom of the tank.
• The heater can be isolated from the portable water
system if it should require replacement.
Heater Tank has:
# on warning light # on / off control switch
# overheat reset switch # pressure relief valve.
# supply and feed connection
Malaysian Institute of Aviation Technology
WATER HEATING
• Heater switch on a light will illuminate and a “Cyclic
Switch” will regulate water temperature at 50 degree C.
• If “Cyclic Switch” malfunction and water reach
90 degree C the “Over Heat” switch will
operate to switch off the heater and light.
- After cooling heater can be manually reset
by pressing a button on top of the water heater.
- Reset switch cover with rubber “Bubble”.
- A core plug type pressure relief valve is fitted
to relief excessive pressure due to “Over Heat”.
- Heater can be isolated from the system for
replacement.
Malaysian Institute of Aviation Technology
WATER CONTENTS GAUGE
- IN GALLEY AND SERVICE PANELS
- Gallons or Litres
Malaysian Institute of Aviation Technology
Water Tank Contents Measurement System
Malaysian Institute of Aviation Technology
Malaysian Institute of Aviation Technology
Malaysian Institute of Aviation Technology
WATER CONTENTS GAUGE
• Located at lower fuselage water service panels,
attendants panels and galleys.
• Gauge feed from float and electrical transmitter.
• Transmitter is a probe which is a REED Switches,
as float/magnets moves pass a reed switch it
closes and this signal is sent to signal conditional
for transmission. (next slide)
Malaysian Institute of Aviation Technology
Malaysian Institute of Aviation Technology
Replenishment
• After each flight, be full or if less passenger
lesser quantity.
• To vent tank pressure air before open fill valve a
handle is pulled.
• In cold condition when aircraft need to park for
longer period/ over night water system need to
be drained to prevent fractures caused by
Frozen Lines.
• Tank with a vent valve to prevent vapour lock.
Malaysian Institute of Aviation Technology
HEALTH PROTECTION
• Water System is susceptible to bacterial contamination.
• Having high standard of cleanliness during servicing
operation is important and need to apply very high
Hygiene Standards
• Once water systems has been disturbed during
maintenance it has to be sterilized.
• The Sterilize Solution ( chlorine)
is added to the flow of water during filling operation
sign of puregene in water is Milky colour with
chlorinated smell, left in system for some time
then fully flushed before water is refilled.
Malaysian Institute of Aviation Technology
Malaysian Institute of Aviation Technology
HEALTH PROTECTION -process
• Require disinfected at intervals as per AMM.
• After disinfected system is emptied and refilled with
Chlorinated Water
Disinfecting Passenger System
A. General.
• As per following:
A. 50 parts per million of chlorine acidified with vinegar
B. 100 PPM of chlorine - not acidified
C. 50 PPM of chlorine – not acidified
Note: Disinfection time for A & B is 1 hour. C is 4 hrs.
Malaysian Institute of Aviation Technology
Disinfecting Passenger System
2. Recommended chlorine solution (concentrated)
- 50 PPM of acidified chlorine solution added to 30-
gallons water tank.
- This will minimize the objectionable taste due to
disinfectants and requires only shorter disinfecting time.
a. 9 fluid ounces(266ml) chlorine dioxide stabilized 2 %.
b. 9 fluid ounces (266ml) acetic acid(vinegar)
c. Approximately 1 gallon(4 litres) clean water.
Note: Let mixture stand for 5 minutes to complete
activity
Malaysian Institute of Aviation Technology
Disinfecting Passenger System
B. Remove all filter cartridge from water system
and Re-installed filter cap.
- Excessive amount of disinfectant gave an
objectionable taste of chlorine water.
(A2 minimized)
C. Drain system as per AMM.
Malaysian Institute of Aviation Technology
Disinfecting Aircraft Passenger Water System
D. Fill system with chlorinated water contains
50 or 100 PPM of chlorine.
1. Water chlorinated in 3 ways.
a. Concentrated chlorine solution be introduced first
and then system fill with water.
b. Concentrated chlorine mixed with drinkable water
first then pumped into system.
c. Concentrated solution may be added while
system is being filled.
Malaysian Institute of Aviation Technology
SERVICING SYSTEM
• Water service point located under aircraft
fuselage below the tank.
• But away from Toilet Servicing panel.
• Water flow under pressure from Tank Rig.
• When tank reach full water overflow from
Over Flow Port or near water service panel.
• Tank draining point at bottom of system
Malaysian Institute of Aviation Technology
Malaysian Institute of Aviation Technology
END OF WATER SYSTEM

Aircraft Cabin: Water System

  • 1.
    Malaysian Institute ofAviation Technology PASSENGER WATER SUPPLY SYSTEM ATA 38
  • 2.
    Malaysian Institute ofAviation Technology Lavatory
  • 3.
    Malaysian Institute ofAviation Technology PASSENGER WATER SUPPLY SYSTEM ATA 38 # to supply water for drinking to galleys must be high standard of cleanliness and quality. # for hand wash basin # for galleys system and making hot beverages # humiditifier # aircond pack heat exchanger additional cooling # water / methanol injection to engines
  • 4.
    Malaysian Institute ofAviation Technology PASSENGER WATER SUPPLY SYSTEM # Can be one or two water systems in an aircraft. # Galleys and toilet compartments water allow to drain to atmosphere (drain mask) or toilet waste tank # Drain Masks are electrically heated. # Waste water is finely atomised as it leaves the drain mask. # Drinking water name - Potable Water: - storage - heating - cooling (drinking fountain) - distribution (piping and pressurized)
  • 5.
    Malaysian Institute ofAviation Technology Passenger Water System
  • 6.
    Malaysian Institute ofAviation Technology
  • 7.
    Malaysian Institute ofAviation Technology
  • 8.
    Malaysian Institute ofAviation Technology
  • 9.
    Malaysian Institute ofAviation Technology
  • 10.
    Malaysian Institute ofAviation Technology Lavatory
  • 11.
    Malaysian Institute ofAviation Technology
  • 12.
    Malaysian Institute ofAviation Technology
  • 13.
    Malaysian Institute ofAviation Technology
  • 14.
    Malaysian Institute ofAviation Technology
  • 15.
    Malaysian Institute ofAviation Technology PASSENGER WATER SUPPLY SYSTEM • Tank -fiberglass reinforced plastic - older aircraft stainless steel. • Warm air from aircond system use to prevent tank water freezing, or fitted with an electric heater blanket or ribbon heaters. Single phase ac supply via a CB and thermostat(prevent over heating) • situated below the cabin floor. • 747 322litres 2tanks, filled from own external passenger water service panel.
  • 16.
    Malaysian Institute ofAviation Technology
  • 17.
    Malaysian Institute ofAviation Technology Water Tank Heating System
  • 18.
    Malaysian Institute ofAviation Technology Water pressure control - tank is pressurized by the engine bleed air and use an electrically driven compressor automatically start when the pneumatic pressure falls below a predetermined value. - a paper element filter, a pressure regulator to reduce the air pressure to about 30 lbs/sq.in and a pressure relief valve.
  • 19.
    Malaysian Institute ofAviation Technology
  • 20.
    Malaysian Institute ofAviation Technology
  • 21.
    Malaysian Institute ofAviation Technology
  • 22.
    Malaysian Institute ofAviation Technology WATER SYSTEM DISTRIBUTION - Main water distribution line runs from the tank into the space above the cabin ceiling individual supply lines go to the galleys and toilets. - Distribution line are usually of reinforced plastic tubing enclosed in an aluminum shroud to prevents leaking water dripping on to the ceiling. - A quick disconnect fitting is located above each toilet and galley to allow the water supply line to be disconnected when the toilet or galley is to be removed.
  • 23.
    Malaysian Institute ofAviation Technology
  • 24.
    Malaysian Institute ofAviation Technology
  • 25.
    Malaysian Institute ofAviation Technology DRINKING WATER COOLING • Drinking fountain require cooling. • Water temperature control at below 10 degree C by a 200V 3phase ac motor fan which will be on and drive a fan and blows air across the Thermoelectric units and reduce the temperature of water. • Motor is control by Thermal Switch. • Transformer rectifier switch is used to change the 115v ac to 28v for use by Thermo-eletric units. • Should the control switch failed an Over Heat Switch will break the circuit at higher temperature.
  • 26.
    Malaysian Institute ofAviation Technology  Water tank and associated line must be drained if aircraft is to be park for a long periods in cold to avoid damage caused by frozen pipes and all weather switch.  A vent valve to prevent vapor lock occurring In the wash basin taps by opening the tap lines to atmosphere. WATER HEATING SYSTEM
  • 27.
    Malaysian Institute ofAviation Technology Water Cooler
  • 28.
    Malaysian Institute ofAviation Technology DRINKING WATER COOLIONG
  • 29.
    Malaysian Institute ofAviation Technology
  • 30.
    Malaysian Institute ofAviation Technology
  • 31.
    Malaysian Institute ofAviation Technology Hot Water Heating System
  • 32.
    Malaysian Institute ofAviation Technology
  • 33.
    Malaysian Institute ofAviation Technology WATER HEATING • A water heater with a capacity of about 1.7 liters is installed under each toilet sink in the supply plumbing to the hot water tank. • Heating the water to - 110-120 degree F(43-49degree C). • Heater contains electrical elements inserted on the bottom of the tank. • The heater can be isolated from the portable water system if it should require replacement. Heater Tank has: # on warning light # on / off control switch # overheat reset switch # pressure relief valve. # supply and feed connection
  • 34.
    Malaysian Institute ofAviation Technology WATER HEATING • Heater switch on a light will illuminate and a “Cyclic Switch” will regulate water temperature at 50 degree C. • If “Cyclic Switch” malfunction and water reach 90 degree C the “Over Heat” switch will operate to switch off the heater and light. - After cooling heater can be manually reset by pressing a button on top of the water heater. - Reset switch cover with rubber “Bubble”. - A core plug type pressure relief valve is fitted to relief excessive pressure due to “Over Heat”. - Heater can be isolated from the system for replacement.
  • 35.
    Malaysian Institute ofAviation Technology WATER CONTENTS GAUGE - IN GALLEY AND SERVICE PANELS - Gallons or Litres
  • 36.
    Malaysian Institute ofAviation Technology Water Tank Contents Measurement System
  • 37.
    Malaysian Institute ofAviation Technology
  • 38.
    Malaysian Institute ofAviation Technology
  • 39.
    Malaysian Institute ofAviation Technology WATER CONTENTS GAUGE • Located at lower fuselage water service panels, attendants panels and galleys. • Gauge feed from float and electrical transmitter. • Transmitter is a probe which is a REED Switches, as float/magnets moves pass a reed switch it closes and this signal is sent to signal conditional for transmission. (next slide)
  • 40.
    Malaysian Institute ofAviation Technology
  • 41.
    Malaysian Institute ofAviation Technology Replenishment • After each flight, be full or if less passenger lesser quantity. • To vent tank pressure air before open fill valve a handle is pulled. • In cold condition when aircraft need to park for longer period/ over night water system need to be drained to prevent fractures caused by Frozen Lines. • Tank with a vent valve to prevent vapour lock.
  • 42.
    Malaysian Institute ofAviation Technology HEALTH PROTECTION • Water System is susceptible to bacterial contamination. • Having high standard of cleanliness during servicing operation is important and need to apply very high Hygiene Standards • Once water systems has been disturbed during maintenance it has to be sterilized. • The Sterilize Solution ( chlorine) is added to the flow of water during filling operation sign of puregene in water is Milky colour with chlorinated smell, left in system for some time then fully flushed before water is refilled.
  • 43.
    Malaysian Institute ofAviation Technology
  • 44.
    Malaysian Institute ofAviation Technology HEALTH PROTECTION -process • Require disinfected at intervals as per AMM. • After disinfected system is emptied and refilled with Chlorinated Water Disinfecting Passenger System A. General. • As per following: A. 50 parts per million of chlorine acidified with vinegar B. 100 PPM of chlorine - not acidified C. 50 PPM of chlorine – not acidified Note: Disinfection time for A & B is 1 hour. C is 4 hrs.
  • 45.
    Malaysian Institute ofAviation Technology Disinfecting Passenger System 2. Recommended chlorine solution (concentrated) - 50 PPM of acidified chlorine solution added to 30- gallons water tank. - This will minimize the objectionable taste due to disinfectants and requires only shorter disinfecting time. a. 9 fluid ounces(266ml) chlorine dioxide stabilized 2 %. b. 9 fluid ounces (266ml) acetic acid(vinegar) c. Approximately 1 gallon(4 litres) clean water. Note: Let mixture stand for 5 minutes to complete activity
  • 46.
    Malaysian Institute ofAviation Technology Disinfecting Passenger System B. Remove all filter cartridge from water system and Re-installed filter cap. - Excessive amount of disinfectant gave an objectionable taste of chlorine water. (A2 minimized) C. Drain system as per AMM.
  • 47.
    Malaysian Institute ofAviation Technology Disinfecting Aircraft Passenger Water System D. Fill system with chlorinated water contains 50 or 100 PPM of chlorine. 1. Water chlorinated in 3 ways. a. Concentrated chlorine solution be introduced first and then system fill with water. b. Concentrated chlorine mixed with drinkable water first then pumped into system. c. Concentrated solution may be added while system is being filled.
  • 48.
    Malaysian Institute ofAviation Technology SERVICING SYSTEM • Water service point located under aircraft fuselage below the tank. • But away from Toilet Servicing panel. • Water flow under pressure from Tank Rig. • When tank reach full water overflow from Over Flow Port or near water service panel. • Tank draining point at bottom of system
  • 49.
    Malaysian Institute ofAviation Technology
  • 50.
    Malaysian Institute ofAviation Technology END OF WATER SYSTEM