РЕСПУБЛИКА КАЗАХСТАН
(19) KZ (13) B (11) 28643
(51) H03C 1/42 (2006.01)
КОМИТЕТ ПО ПРАВАМ
ИНТЕЛЛЕКТУАЛЬНОЙ СОБСТВЕННОСТИ
МИНИСТЕРСТВА ЮСТИЦИИ РЕСПУБЛИКИ КАЗАХСТАН
ОПИСАНИЕ ИЗОБРЕТЕНИЯ
К ПАТЕНТУ
(21) 2011/0608.1
(22) 08.06.2011
(45) 16.06.2014, бюл.№ 6
(76) Мазенов Боранбек
(56) SU 843160A1, 30.06.1981
SU 780151 A1, 15.11.1980
SU 1252907 A1, 23.08.1986
SU 298038 A1, 11.03.1971
(54) КОЛЬЦЕВОЙ МОДУЛЯТОР
(57) Изобретение относится к радиотехнике и
может использоваться в высокочувствительных
системах автоматического регулирования и
прецизионной информационно - измерительной
технике, а также в приборах применяющие схему
модулятор-усилитель-демодулятор (М-ДМ).
Предлагаемое основное техническое решение
задачи и двух вариантов относится к
бестранформаторным модуляторам, выполняемых
на четырёх транзисторах, работающие в ключевом
режиме в инфранизком спектре частот.
Сущность решения основной задачи заключается
в том, что, в отличие от известных, содержит в
своем составе две пары транзисторов, в каждой паре
имеющих транзисторы разного типа проводимости,
две пары нагрузочных резисторов, пару
конденсаторов и операционный усилитель,
источник управляющих импульсов и источник
преобразуемого сигнала. В отличие от устройств-
аналогов позволяет: исключить влияние остаточных
параметров (остаточного тока и напряжения), а
также импульсной помехи (паразитных выбросов)
на работу модулятора, минимизировать и
стабилизировать температурно-временной дрейф
нуля и тем самым повысить точность
преобразования сигнала при снижении требований к
подбору транзисторов по их остаточным
параметрам; увеличить динамический диапазон
выходного сигнала; исключить регулировку
модулятора в процессе эксплуатации; обеспечить
работу от однофазных источников сигналов.
Сущность предлагаемых двух вариантов
заключается в том, что сохраняя достоинства
основного модулятора и в отличие от него, первый
вариант обеспечивает работу от несимметричного
источника управляющих импульсов, а второй —
выполнен на транзисторах одинакового типа
проводимости.
Достоинства предлагаемого модулятора и его
варианты позволяет конкурировать и в большинстве
случаев заменить контактные
(электромеханические) модуляторы и дают
возможность использовать в приборах,
применяемые схему усиления М-ДМ, требующие
повышенную точность преобразования сигнала и
стабильность дрейфа нуля в сложных и длительных
дестабилизирующих условиях.
(19)KZ(13)B(11)28643
28643
2
Изобретение относится к радиотехнике и может
использоваться в высокоточных системах
автоматического регулирования и
высокочувствительной информационно -
измерительной технике, приборах, применяющие
схему усиления модулятор - усилитель -
демодулятор (М-ДМ).
Известны транзисторные модуляторы малых
сигналов (Калинчук Б.А. Пичугин О.А.,
Модуляторы малых сигналов, Энергия, Ленинград,
1972, с.67-95), предназначенные для преобразования
инфранизкочастотного тока в переменное
напряжение с последующим усилением. К
основным недостаткам модуляторов, транзисторы
которых работают в ключевом режиме, относится
наличие остаточных сигналов (остаточный ток и
напряжение), импульсной помехи (паразитные
выбросы), возникающие в процессе переключения и
температурная, временная нестабильность дрейфа
нуля. Наряду с подбором транзисторов по их
остаточным параметрам, существует и ряд методов
компенсации остаточных параметров и борьбы с
импульсной помехой: подача компенсирующего
напряжения на коллектор транзистора с целью
уменьшения импульсной помехи (паразитного
выброса) - (см. там же на с. 81, рис. 4-18); схема
балансного типа (см. там же на с.81, рис. 4-19);
мостовой метод (см. там же на с. 82, рис. 4-20, с.88,
рис. 4-24); метод компенсированных ключей и схема
подавления импульсной помехи (см. там же с. 87,
рис. 4-23); использование компенсированных
ключей в виде интегральных прерывателей типа
ИП-1А (см. там же с. 99, рис. 4-36, рис. 4- 37) и
другие. Хотя эти методы и позволяют уменьшить
влияние остаточных параметров на работу
модуляторов, но вследствие дестабилизирующих
факторов (изменение температуры, старение
транзисторов и др.) приводит к повышению уровня
помех, нестабильности дрейфа нуля и тем самым к
снижению точности преобразования и уменьшения
динамического диапазона на выходе устройства, что
требует их периодическую балансировку
(регулировку) в процессе эксплуатации.
Известен двойной балансный модулятор (А.с.
СССР №780151, опубл. 18.11.80 МПК Н03С 1/42),
содержащий источник преобразуемого сигнала с
парафазным выходом, пару транзисторов взаимно
противоположного типа проводимости, между
коллекторами которых включена цепочка из двух
последовательно соединенных резисторов и
источник управляющих импульсов.
Хотя это устройство позволяет расширить
рабочий диапазон частот и отличается простотой.
Однако наличие остаточного тока (напряжения) на
транзисторах, импульсные помехи и дрейф нуля
снижают динамический диапазон выходных
сигналов и точность преобразования. К тому же от
источника преобразуемого сигнала требуется
парафазный выход.
Наиболее близким по технической сущности
(прототип) является двойной балансный модулятор
(А.с. СССР №843160, опубл. 30.06.81, МПК Н03С
1/42), содержащий источник преобразуемого
сигнала, первую и вторую пару транзисторов, в
каждой паре имеющих транзисторы разного типа
проводимости, базы транзисторов разных пар
транзисторов разного типа проводимости попарно
соединены между собой и подключены к выводам
источника управляющих импульсов, коллекторы
транзисторов в каждой паре транзисторов
соединены между собой через пару последовательно
соединенные нагрузочные резисторы, эмиттеры
транзисторов соединены с общей шиной.
Хотя это устройство и позволяет ослабить
влияние остаточных параметров транзисторов на
работу модулятора и тем самым увеличить
динамический диапазон выходного сигнала. Однако
вследствие дестабилизирующих факторов (старение
транзисторов, изменение температуры и др.)
нарушается балансировка (компенсация)
остаточных параметров и тем самым повышается
уровень помех, что уменьшает динамический
диапазон выходного сигнала или снижает точность
преобразования сигнала. Поэтому такое устройство
требует периодическую балансировку в процессе
эксплуатации посредством переменного резистора,
имеющегося в составе модулятора. В тоже время в
устройстве-прототипе снижена мощность передачи
преобразуемого сигнала, так как в каждый
полупериод источника управляющих импульсов в
работе модулятора участвуют только по одному
транзистору; другая пара транзисторов совместно с
первой служат только для компенсации остаточных
параметров. К тому же от источников сигналов
требуется парафазные выходы, что усложняет
устройство в целом.
Задача изобретения - исключить влияние
остаточных параметров транзисторов (остаточного
тока и напряжения) на работу предлагаемых
модуляторов и подавить импульсную помеху
(паразитные выбросы), минимизировать и
стабилизировать дрейф нуля и тем самым увеличить
динамический диапазон выходного сигнала и
повысить точность преобразования при снижении
требований к подбору транзисторов по их
остаточным параметрам; исключить периодическую
балансировку модулятора в процессе эксплуатации;
увеличить мощность передачи преобразуемого
сигнала; обеспечить работу устройства от
однофазных источников сигнала.
Решение поставленной задачи достигается тем,
что:
1. в кольцевой модулятор, содержащем источник
преобразуемого сигнала, первую и вторую пару
транзисторов, в каждой паре имеющих транзисторы
разного типа проводимости, базы транзисторов
разных пар транзисторов разного типа
проводимости попарно соединены между собой и
подключены к выводам источника управляющих
импульсов, коллекторы транзисторов в каждой паре
транзисторов соединены между собой через пару
последовательно соединенные нагрузочные
резисторы, эмиттеры транзисторов соединены с
общей шиной, в него введены пара переходных
конденсатора и операционный усилитель, каждый
переходной конденсатор подключен между
28643
3
коллекторами транзисторов в каждой паре
транзисторов, а инвертирующий и
неинвертирующий вход операционного усилителя
подключены к одному из коллекторов транзисторов
разных пар транзисторов, точки соединения пар
нагрузочных резисторов соединены между собой
непосредственно и подключены к общей шине через
выводы источника преобразуемого сигнала, а выход
операционного усилителя и общая шина является
выходом модулятора;
2. в кольцевом модуляторе по п.1, в нем
транзисторы в каждой паре транзисторов
выполнены на транзисторах одного типа
проводимости, причём первая пара транзисторов
выполнена на транзисторах противоположного типа
проводимости по отношению к другой паре
транзисторов, а базы транзисторов соединены
между собой и подключены к общей шине через
источник управляющих импульсов;
3. в кольцевом модуляторе по п.1, в нем первая и
вторая пара транзисторов выполнены на
транзисторах одного типа проводимости, а базы
транзисторов в каждой паре транзисторов
соединены попарно между собой и подключены к
выводам источника управляющих импульсов и
первым выводам пары введенных диодов, вторые
выводы которых соединены с общей шиной.
Это позволяет: исключить влияние остаточных
параметров транзисторов (остаточного напряжения
и тока), подавить импульсную помеху (паразитные
выбросы), минимизировать и стабилизировать
дрейф нуля в работе предлагаемых модуляторов и
тем самым увеличить динамический диапазон
выходных сигналов и точность преобразования
сигнала при снижении требований к подбору
транзисторов по их остаточным параметрам;
исключить регулировку (балансировку) в процессе
эксплуатации; повысить мощность передачи
преобразуемого сигнала; обеспечить работу
модуляторов от однофазных источников сигналов.
Сущность решения задачи изобретения
поясняются чертежами (электрическими
принципиальными схемами), приведёнными на
фиг.1 - основное решение, а на фиг.2 и фиг.3 -
развитие (уточнение) основного решения.
Кольцевой модулятор, предлагаемый по фиг.1
содержит две пары транзисторов 1,2 и 3,4, источник
5 преобразуемого сигнала, источник 6 управляющих
импульсов, две пар резисторов 7-7, 8-8, пара
конденсаторов 9,10, общую шину 11, операционный
усилитель 12: с неинвертирующим входом 13,
инвертирующим 14 и выходом 15.
Транзисторы 1 и 4 имеют обратный (п-р-п) тип
проводимости, а транзисторы 2 и 3 - прямой (р-п-р).
Однофазный источник 5 преобразуемого сигнала
является источником инфранизкочастотных
сигналов в диапазоне частот 0,001 - 100 Гц
(например, датчик температуры). Источник 6
является генератором управляющих импульсов
(однофазный) прямоугольной формы со
скважностью 2 (типа меандр) и предназначен для
управления (возбуждения) состоянием пар
транзисторов (открыто - закрыто) в
соответствующие полупериоды. Две пары
резисторов 7-7, 8-8 являются нагрузочными в
коллекторных цепях транзисторов. Конденсаторы
9,10 выполняет две функции: первое - служат в
качестве блокировочного - для подавления
остроконечных узких импульсов; второе - в качестве
переходного при параллельной работе нагрузочных
резисторов. Общая шина 11- подключается к
заземлению. Операционный усилитель 12 (типовое
включение) служит в качестве инвертора сигнала, а
выход является выходом модулятора.
Предлагаемый кольцевой модулятор по фиг. 1
работает следующим образом. Источник 6
управляет процессом открывания и закрывания пар
транзисторов в соответствующие полупериоды. В
положительный полупериод источника 6 открыты
транзисторы 1 и 2, а транзисторы 3 и 4 - закрыты, в
отрицательный полупериод - наоборот. Цепь
управления: левый по схеме вывод источника 6,
проводящий переход база-эмиттер транзистора 1,
проводящий переход эмиттер-база транзистора 2 и
правая по схеме вывод источника 6; транзисторы 3 и
4 в этот полупериод закрыты, так как они находятся
под обратным (запирающим) напряжением
источника 6; в отрицательный полупериод
источника 6 цепь управления аналогична - открыты
транзисторы 3 и 4, а 1 и 2 - закрыты. Ток от
источника 5 проходит на выводы 15-15 (общую
нагрузку) при обоих полупериодах источника 6. При
этом в положительный полупериод источника 6 ток
преобразуемого сигнала 5 проходит по двум
параллельным цепям: верхний по схеме вывод
источника 5, резисторы 7-7, открытые переходы
коллектор-эмиттер транзисторов 1 и 2, общая шина
11 и нижний по схеме вывод источника 5. Эти токи,
проходя параллельно через резисторы 7-7, создадут
на них падения напряжения, которое
прикладывается к неинвертирующему входу 13
усилителя 12 и общей шине 11 и далее выход 15-15.
В отрицательный полупериод источника 6
прохождение преобразуемого сигнала на выводы 15-
15 происходит аналогичным образом. Отличие
заключается в том, что в этот полупериод в работе
находятся открытые транзисторы 3 и 4, резисторы 8-
8 и инвертирующий вход 14 усилителя 12. Таким
образом, выполняется принцип двухполупериодного
преобразования сигнала.
Исключение влияния остаточных параметров
(или их высокая степень компенсации) при работе
модулятора, а также подавление импульсной помехи
и обеспечение стабильности дрейфа нуля под
действием изменений температуры и времени
достигается следующим образом. В соответствии с
цепями управления транзисторами в
положительный полупериод источника 6, когда
открыты транзисторы 1 и 2 (режим насыщения), на
них возникают остаточные напряжения из-за
неидеальных ключевых свойств. При этом процесс
компенсации происходит в два этапа: первый -
ввиду того, что транзисторы 1 и 2 выполнены на
взаимно противоположных типах проводимости
остаточные напряжения на переходах коллектор-
эмиттер имеют противоположные знаки и поэтому
28643
4
при параллельном включении посредством
конденсатора 9 компенсируются, но не полностью
из-за разности остаточного напряжения; второй этап
- некомпенсированный остаток напряжения
транзистора 1 (при большом внутреннем
сопротивлении источника 5) создаёт ток по
последовательной цепи - коллектор транзистора 1,
резисторы 7-7, открытый переход коллектор -
эмиттер транзистора 2, общая шина 11 и эмиттер
транзистора 1, проходя последовательно через
резисторы 7-7 и параллельном их включения
посредством конденсатора 9 этот ток создает
равные, но противоположные по знаку падения
напряжения и поэтому полностью компенсируются;
аналогично и для транзистора 2. В отрицательный
полупериод источника 6, когда транзисторы 1 и 2
закрыты (режим отсечки) процесс компенсации
остаточных токов происходит аналогичным
образом. Если остаточные токи (напряжения)
изменяются из-за дестабилизирующих факторов, то
полная компенсация не нарушается, т.к. остаточный
ток транзисторов 1,2 (3,4), проходя последовательно
через резисторы 8-8 (9-9) и при параллельном их
включении посредством конденсатора 9 (10) всегда
создают взаимно компенсирующие падения
напряжения и на вход 13,14 усилителя 12 не
проходят. Следовательно, последовательно-
параллельная работа пары транзисторов 1,2 (3,4),
резисторов 8-8 (9-9) посредством конденсатора 9
(10) позволяет полностью компенсировать
остаточные токи (напряжения) и импульсные
помехи (паразитные выбросы) и не требуется
регулировка и подбор пар транзисторов по их
остаточным параметрам.
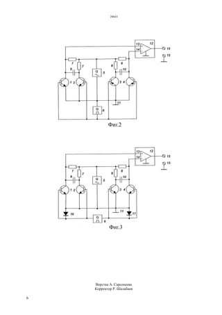
Кольцевой модулятор по фиг.2 является
модификацией (уточнением) и по принципу
действия аналогичен устройству по фиг.1, отличие
заключается лишь в том, что транзисторы 1,2 одного
п-р-п типа проводимости, а транзисторы 3,4 - р-п-р
типа. При этом в положительный полупериод
источника 6, когда открыты транзисторы 1,2
остаточные напряжения имеют одинаковые знаки и
уравновешиваются посредством конденсатора 9
(первый этап компенсации), а второй этап
компенсации аналогичен, что и по фиг.1.
Кольцевой модулятор по фиг.3 также является
модификацией (уточнением) устройства по фиг.2 по
принципу действия аналогичен ему, отличие
заключается лишь в том, что транзисторы 1,2,3 и 4
выполнены одного типа проводимости, например, п-
р-п типа и в цепь управления введены пара диодов
16, 17.
Проведём краткий схемотехнический анализ трёх
предлагаемых модуляторов. Модулятор по фиг.1 по
сравнению с устройством-прототипом решает
основную задачу: исключить влияние остаточных
параметров транзисторов (остаточного напряжения
и тока), подавить импульсную помеху (паразитные
выбросы), минимизировать и стабилизировать
дрейф нуля и тем самым увеличить динамический
диапазон выходных сигналов и точность
преобразования сигнала при снижении требований к
подбору транзисторов по их остаточным
параметрам; исключить регулировку (балансировку)
в процессе эксплуатации; повысить мощность
передачи преобразуемого сигнала, т.к. в процессе
преобразования участвуют оба транзистора в
каждой паре; обеспечить работу модулятора от
однофазных источников сигналов, но требует от
источника управляющих импульсов симметричного
выхода (выводы изолированы от общей шины).
Модулятор по фиг.2, сохраняя все достоинства
устройства по фиг.1, обеспечивает несимметричный
выход источника управляющих импульсов.
Модулятор по фиг.3, сохраняя все достоинства
устройства по фиг.1, выполнен на транзисторах
одинакового типа проводимости, что существенно
облегчает монтаж при сборке.
В предлагаемые модуляторы дополнительно для
подавления остроконечных импульсов,
возникающие в момент переключения, достаточно
между коллектором каждого транзистора и общей
шиной включить конденсатор небольшой емкости.
Использование интегральных транзисторных
матриц и интегральных прерывателей типа ИП1А
дает возможность улучшить массогабаритные
показатели, а применение интегральной технологии
– микроминиатюризовать.
Таким образом, предлагаемый кольцевой
модулятор, приведённый на фиг.1, при его
реализации, позволяет: повысить мощность
передачи преобразуемого сигнала; исключить
влияние остаточных параметров транзисторов в
работе устройства, полностью компенсировать
(подавить) импульсную помеху, минимизировать и
стабилизировать температурный и временной дрейф
нуля и тем самым повысить точность
преобразования сигнала при снижении требований к
подбору транзисторов по их остаточным
параметрам; увеличить динамический диапазон
выходного сигнала; исключить регулировку в
процессе эксплуатации; обеспечить работу
модулятора от однофазных источников сигналов.
Предлагаемый вариант кольцевого модулятора,
приведённый на фиг.2, при его реализации
позволяет, сохраняя достоинства модулятора по
фиг. 1 и в отличие от него, обеспечить работу
модулятора от несимметричного источника
управляющих импульсов.
Предлагаемый вариант кольцевого модулятора,
приведенный на фиг.3, при его реализации, сохраняя
основные достоинства модулятора по фиг.1 и в
отличие от него, позволяет обеспечить работу
устройства на транзисторах одинакового типа
проводимости.
Достоинства предлагаемых устройств позволяет
им успешно конкурировать и в большинстве случаев
заменить контактные (электромеханические)
модуляторы. В тоже время их широко можно
использовать в высокочувствительных
телеметрических системах автоматики и
информационно-измерительной технике,
требующие высокую точность преобразования
сигнала и стабильность дрейфа нуля в сложных и
длительных дестабилизирующих условиях. Также
их широко можно использовать в приборах,
28643
5
применяющие схему усиления М-ДМ в
инфранизком спектре частот.
ФОРМУЛА ИЗОБРЕТЕНИЯ
1. Кольцевой модулятор, содержащий источник
преобразуемого сигнала, первую и вторую пару
транзисторов, в каждой паре имеющих транзисторы
разного типа проводимости, базы транзисторов
разных пар транзисторов разного типа
проводимости попарно соединены между собой и
подключены к выводам источника управляющих
импульсов, коллекторы транзисторов в каждой паре
транзисторов соединены между собой через пару
последовательно соединенные нагрузочные
резисторы, эмиттеры транзисторов с общей шиной,
отличающийся тем, что введены пара переходных
конденсатора и операционный усилитель, каждый
переходной конденсатор подключен между
коллекторами транзисторов в каждой паре
транзисторов, а инвертирующий и
неинвертирующий вход операционного усилителя
подключены к одному из коллекторов транзисторов
разных пар транзисторов, точки соединения пар
нагрузочных резисторов соединены между собой
непосредственно и подключены к общей шине через
выводы источника преобразуемого сигнала, а выход
операционного усилителя и общая шина являются
выходом модулятора.
2. Кольцевой модулятор по п.1, отличающийся
тем, что транзисторы в каждой паре транзисторов
выполнены на транзисторах одного типа
проводимости, причем первая пара транзисторов
выполнена на транзисторах противоположного типа
проводимости по отношению к другой паре
транзисторов, а базы транзисторов соединены
между собой и подключены к общей шине через
источник управляющих импульсов.
3. Кольцевой модулятор по п.1, отличающийся
тем, что первая и вторая пара транзисторов
выполнены на транзисторах одного типа
проводимости, а базы транзисторов в каждой паре
транзисторов попарно соединены между собой и
подключены к выводам источника управляющих
импульсов и первым выводам пары введенных
диодов, вторые выводы которых соединены с общей
шиной.
28643
6
Верстка А. Сарсекеева
Корректор Р. Шалабаев

28643p

  • 1.
    РЕСПУБЛИКА КАЗАХСТАН (19) KZ(13) B (11) 28643 (51) H03C 1/42 (2006.01) КОМИТЕТ ПО ПРАВАМ ИНТЕЛЛЕКТУАЛЬНОЙ СОБСТВЕННОСТИ МИНИСТЕРСТВА ЮСТИЦИИ РЕСПУБЛИКИ КАЗАХСТАН ОПИСАНИЕ ИЗОБРЕТЕНИЯ К ПАТЕНТУ (21) 2011/0608.1 (22) 08.06.2011 (45) 16.06.2014, бюл.№ 6 (76) Мазенов Боранбек (56) SU 843160A1, 30.06.1981 SU 780151 A1, 15.11.1980 SU 1252907 A1, 23.08.1986 SU 298038 A1, 11.03.1971 (54) КОЛЬЦЕВОЙ МОДУЛЯТОР (57) Изобретение относится к радиотехнике и может использоваться в высокочувствительных системах автоматического регулирования и прецизионной информационно - измерительной технике, а также в приборах применяющие схему модулятор-усилитель-демодулятор (М-ДМ). Предлагаемое основное техническое решение задачи и двух вариантов относится к бестранформаторным модуляторам, выполняемых на четырёх транзисторах, работающие в ключевом режиме в инфранизком спектре частот. Сущность решения основной задачи заключается в том, что, в отличие от известных, содержит в своем составе две пары транзисторов, в каждой паре имеющих транзисторы разного типа проводимости, две пары нагрузочных резисторов, пару конденсаторов и операционный усилитель, источник управляющих импульсов и источник преобразуемого сигнала. В отличие от устройств- аналогов позволяет: исключить влияние остаточных параметров (остаточного тока и напряжения), а также импульсной помехи (паразитных выбросов) на работу модулятора, минимизировать и стабилизировать температурно-временной дрейф нуля и тем самым повысить точность преобразования сигнала при снижении требований к подбору транзисторов по их остаточным параметрам; увеличить динамический диапазон выходного сигнала; исключить регулировку модулятора в процессе эксплуатации; обеспечить работу от однофазных источников сигналов. Сущность предлагаемых двух вариантов заключается в том, что сохраняя достоинства основного модулятора и в отличие от него, первый вариант обеспечивает работу от несимметричного источника управляющих импульсов, а второй — выполнен на транзисторах одинакового типа проводимости. Достоинства предлагаемого модулятора и его варианты позволяет конкурировать и в большинстве случаев заменить контактные (электромеханические) модуляторы и дают возможность использовать в приборах, применяемые схему усиления М-ДМ, требующие повышенную точность преобразования сигнала и стабильность дрейфа нуля в сложных и длительных дестабилизирующих условиях. (19)KZ(13)B(11)28643
  • 2.
    28643 2 Изобретение относится крадиотехнике и может использоваться в высокоточных системах автоматического регулирования и высокочувствительной информационно - измерительной технике, приборах, применяющие схему усиления модулятор - усилитель - демодулятор (М-ДМ). Известны транзисторные модуляторы малых сигналов (Калинчук Б.А. Пичугин О.А., Модуляторы малых сигналов, Энергия, Ленинград, 1972, с.67-95), предназначенные для преобразования инфранизкочастотного тока в переменное напряжение с последующим усилением. К основным недостаткам модуляторов, транзисторы которых работают в ключевом режиме, относится наличие остаточных сигналов (остаточный ток и напряжение), импульсной помехи (паразитные выбросы), возникающие в процессе переключения и температурная, временная нестабильность дрейфа нуля. Наряду с подбором транзисторов по их остаточным параметрам, существует и ряд методов компенсации остаточных параметров и борьбы с импульсной помехой: подача компенсирующего напряжения на коллектор транзистора с целью уменьшения импульсной помехи (паразитного выброса) - (см. там же на с. 81, рис. 4-18); схема балансного типа (см. там же на с.81, рис. 4-19); мостовой метод (см. там же на с. 82, рис. 4-20, с.88, рис. 4-24); метод компенсированных ключей и схема подавления импульсной помехи (см. там же с. 87, рис. 4-23); использование компенсированных ключей в виде интегральных прерывателей типа ИП-1А (см. там же с. 99, рис. 4-36, рис. 4- 37) и другие. Хотя эти методы и позволяют уменьшить влияние остаточных параметров на работу модуляторов, но вследствие дестабилизирующих факторов (изменение температуры, старение транзисторов и др.) приводит к повышению уровня помех, нестабильности дрейфа нуля и тем самым к снижению точности преобразования и уменьшения динамического диапазона на выходе устройства, что требует их периодическую балансировку (регулировку) в процессе эксплуатации. Известен двойной балансный модулятор (А.с. СССР №780151, опубл. 18.11.80 МПК Н03С 1/42), содержащий источник преобразуемого сигнала с парафазным выходом, пару транзисторов взаимно противоположного типа проводимости, между коллекторами которых включена цепочка из двух последовательно соединенных резисторов и источник управляющих импульсов. Хотя это устройство позволяет расширить рабочий диапазон частот и отличается простотой. Однако наличие остаточного тока (напряжения) на транзисторах, импульсные помехи и дрейф нуля снижают динамический диапазон выходных сигналов и точность преобразования. К тому же от источника преобразуемого сигнала требуется парафазный выход. Наиболее близким по технической сущности (прототип) является двойной балансный модулятор (А.с. СССР №843160, опубл. 30.06.81, МПК Н03С 1/42), содержащий источник преобразуемого сигнала, первую и вторую пару транзисторов, в каждой паре имеющих транзисторы разного типа проводимости, базы транзисторов разных пар транзисторов разного типа проводимости попарно соединены между собой и подключены к выводам источника управляющих импульсов, коллекторы транзисторов в каждой паре транзисторов соединены между собой через пару последовательно соединенные нагрузочные резисторы, эмиттеры транзисторов соединены с общей шиной. Хотя это устройство и позволяет ослабить влияние остаточных параметров транзисторов на работу модулятора и тем самым увеличить динамический диапазон выходного сигнала. Однако вследствие дестабилизирующих факторов (старение транзисторов, изменение температуры и др.) нарушается балансировка (компенсация) остаточных параметров и тем самым повышается уровень помех, что уменьшает динамический диапазон выходного сигнала или снижает точность преобразования сигнала. Поэтому такое устройство требует периодическую балансировку в процессе эксплуатации посредством переменного резистора, имеющегося в составе модулятора. В тоже время в устройстве-прототипе снижена мощность передачи преобразуемого сигнала, так как в каждый полупериод источника управляющих импульсов в работе модулятора участвуют только по одному транзистору; другая пара транзисторов совместно с первой служат только для компенсации остаточных параметров. К тому же от источников сигналов требуется парафазные выходы, что усложняет устройство в целом. Задача изобретения - исключить влияние остаточных параметров транзисторов (остаточного тока и напряжения) на работу предлагаемых модуляторов и подавить импульсную помеху (паразитные выбросы), минимизировать и стабилизировать дрейф нуля и тем самым увеличить динамический диапазон выходного сигнала и повысить точность преобразования при снижении требований к подбору транзисторов по их остаточным параметрам; исключить периодическую балансировку модулятора в процессе эксплуатации; увеличить мощность передачи преобразуемого сигнала; обеспечить работу устройства от однофазных источников сигнала. Решение поставленной задачи достигается тем, что: 1. в кольцевой модулятор, содержащем источник преобразуемого сигнала, первую и вторую пару транзисторов, в каждой паре имеющих транзисторы разного типа проводимости, базы транзисторов разных пар транзисторов разного типа проводимости попарно соединены между собой и подключены к выводам источника управляющих импульсов, коллекторы транзисторов в каждой паре транзисторов соединены между собой через пару последовательно соединенные нагрузочные резисторы, эмиттеры транзисторов соединены с общей шиной, в него введены пара переходных конденсатора и операционный усилитель, каждый переходной конденсатор подключен между
  • 3.
    28643 3 коллекторами транзисторов вкаждой паре транзисторов, а инвертирующий и неинвертирующий вход операционного усилителя подключены к одному из коллекторов транзисторов разных пар транзисторов, точки соединения пар нагрузочных резисторов соединены между собой непосредственно и подключены к общей шине через выводы источника преобразуемого сигнала, а выход операционного усилителя и общая шина является выходом модулятора; 2. в кольцевом модуляторе по п.1, в нем транзисторы в каждой паре транзисторов выполнены на транзисторах одного типа проводимости, причём первая пара транзисторов выполнена на транзисторах противоположного типа проводимости по отношению к другой паре транзисторов, а базы транзисторов соединены между собой и подключены к общей шине через источник управляющих импульсов; 3. в кольцевом модуляторе по п.1, в нем первая и вторая пара транзисторов выполнены на транзисторах одного типа проводимости, а базы транзисторов в каждой паре транзисторов соединены попарно между собой и подключены к выводам источника управляющих импульсов и первым выводам пары введенных диодов, вторые выводы которых соединены с общей шиной. Это позволяет: исключить влияние остаточных параметров транзисторов (остаточного напряжения и тока), подавить импульсную помеху (паразитные выбросы), минимизировать и стабилизировать дрейф нуля в работе предлагаемых модуляторов и тем самым увеличить динамический диапазон выходных сигналов и точность преобразования сигнала при снижении требований к подбору транзисторов по их остаточным параметрам; исключить регулировку (балансировку) в процессе эксплуатации; повысить мощность передачи преобразуемого сигнала; обеспечить работу модуляторов от однофазных источников сигналов. Сущность решения задачи изобретения поясняются чертежами (электрическими принципиальными схемами), приведёнными на фиг.1 - основное решение, а на фиг.2 и фиг.3 - развитие (уточнение) основного решения. Кольцевой модулятор, предлагаемый по фиг.1 содержит две пары транзисторов 1,2 и 3,4, источник 5 преобразуемого сигнала, источник 6 управляющих импульсов, две пар резисторов 7-7, 8-8, пара конденсаторов 9,10, общую шину 11, операционный усилитель 12: с неинвертирующим входом 13, инвертирующим 14 и выходом 15. Транзисторы 1 и 4 имеют обратный (п-р-п) тип проводимости, а транзисторы 2 и 3 - прямой (р-п-р). Однофазный источник 5 преобразуемого сигнала является источником инфранизкочастотных сигналов в диапазоне частот 0,001 - 100 Гц (например, датчик температуры). Источник 6 является генератором управляющих импульсов (однофазный) прямоугольной формы со скважностью 2 (типа меандр) и предназначен для управления (возбуждения) состоянием пар транзисторов (открыто - закрыто) в соответствующие полупериоды. Две пары резисторов 7-7, 8-8 являются нагрузочными в коллекторных цепях транзисторов. Конденсаторы 9,10 выполняет две функции: первое - служат в качестве блокировочного - для подавления остроконечных узких импульсов; второе - в качестве переходного при параллельной работе нагрузочных резисторов. Общая шина 11- подключается к заземлению. Операционный усилитель 12 (типовое включение) служит в качестве инвертора сигнала, а выход является выходом модулятора. Предлагаемый кольцевой модулятор по фиг. 1 работает следующим образом. Источник 6 управляет процессом открывания и закрывания пар транзисторов в соответствующие полупериоды. В положительный полупериод источника 6 открыты транзисторы 1 и 2, а транзисторы 3 и 4 - закрыты, в отрицательный полупериод - наоборот. Цепь управления: левый по схеме вывод источника 6, проводящий переход база-эмиттер транзистора 1, проводящий переход эмиттер-база транзистора 2 и правая по схеме вывод источника 6; транзисторы 3 и 4 в этот полупериод закрыты, так как они находятся под обратным (запирающим) напряжением источника 6; в отрицательный полупериод источника 6 цепь управления аналогична - открыты транзисторы 3 и 4, а 1 и 2 - закрыты. Ток от источника 5 проходит на выводы 15-15 (общую нагрузку) при обоих полупериодах источника 6. При этом в положительный полупериод источника 6 ток преобразуемого сигнала 5 проходит по двум параллельным цепям: верхний по схеме вывод источника 5, резисторы 7-7, открытые переходы коллектор-эмиттер транзисторов 1 и 2, общая шина 11 и нижний по схеме вывод источника 5. Эти токи, проходя параллельно через резисторы 7-7, создадут на них падения напряжения, которое прикладывается к неинвертирующему входу 13 усилителя 12 и общей шине 11 и далее выход 15-15. В отрицательный полупериод источника 6 прохождение преобразуемого сигнала на выводы 15- 15 происходит аналогичным образом. Отличие заключается в том, что в этот полупериод в работе находятся открытые транзисторы 3 и 4, резисторы 8- 8 и инвертирующий вход 14 усилителя 12. Таким образом, выполняется принцип двухполупериодного преобразования сигнала. Исключение влияния остаточных параметров (или их высокая степень компенсации) при работе модулятора, а также подавление импульсной помехи и обеспечение стабильности дрейфа нуля под действием изменений температуры и времени достигается следующим образом. В соответствии с цепями управления транзисторами в положительный полупериод источника 6, когда открыты транзисторы 1 и 2 (режим насыщения), на них возникают остаточные напряжения из-за неидеальных ключевых свойств. При этом процесс компенсации происходит в два этапа: первый - ввиду того, что транзисторы 1 и 2 выполнены на взаимно противоположных типах проводимости остаточные напряжения на переходах коллектор- эмиттер имеют противоположные знаки и поэтому
  • 4.
    28643 4 при параллельном включениипосредством конденсатора 9 компенсируются, но не полностью из-за разности остаточного напряжения; второй этап - некомпенсированный остаток напряжения транзистора 1 (при большом внутреннем сопротивлении источника 5) создаёт ток по последовательной цепи - коллектор транзистора 1, резисторы 7-7, открытый переход коллектор - эмиттер транзистора 2, общая шина 11 и эмиттер транзистора 1, проходя последовательно через резисторы 7-7 и параллельном их включения посредством конденсатора 9 этот ток создает равные, но противоположные по знаку падения напряжения и поэтому полностью компенсируются; аналогично и для транзистора 2. В отрицательный полупериод источника 6, когда транзисторы 1 и 2 закрыты (режим отсечки) процесс компенсации остаточных токов происходит аналогичным образом. Если остаточные токи (напряжения) изменяются из-за дестабилизирующих факторов, то полная компенсация не нарушается, т.к. остаточный ток транзисторов 1,2 (3,4), проходя последовательно через резисторы 8-8 (9-9) и при параллельном их включении посредством конденсатора 9 (10) всегда создают взаимно компенсирующие падения напряжения и на вход 13,14 усилителя 12 не проходят. Следовательно, последовательно- параллельная работа пары транзисторов 1,2 (3,4), резисторов 8-8 (9-9) посредством конденсатора 9 (10) позволяет полностью компенсировать остаточные токи (напряжения) и импульсные помехи (паразитные выбросы) и не требуется регулировка и подбор пар транзисторов по их остаточным параметрам. Кольцевой модулятор по фиг.2 является модификацией (уточнением) и по принципу действия аналогичен устройству по фиг.1, отличие заключается лишь в том, что транзисторы 1,2 одного п-р-п типа проводимости, а транзисторы 3,4 - р-п-р типа. При этом в положительный полупериод источника 6, когда открыты транзисторы 1,2 остаточные напряжения имеют одинаковые знаки и уравновешиваются посредством конденсатора 9 (первый этап компенсации), а второй этап компенсации аналогичен, что и по фиг.1. Кольцевой модулятор по фиг.3 также является модификацией (уточнением) устройства по фиг.2 по принципу действия аналогичен ему, отличие заключается лишь в том, что транзисторы 1,2,3 и 4 выполнены одного типа проводимости, например, п- р-п типа и в цепь управления введены пара диодов 16, 17. Проведём краткий схемотехнический анализ трёх предлагаемых модуляторов. Модулятор по фиг.1 по сравнению с устройством-прототипом решает основную задачу: исключить влияние остаточных параметров транзисторов (остаточного напряжения и тока), подавить импульсную помеху (паразитные выбросы), минимизировать и стабилизировать дрейф нуля и тем самым увеличить динамический диапазон выходных сигналов и точность преобразования сигнала при снижении требований к подбору транзисторов по их остаточным параметрам; исключить регулировку (балансировку) в процессе эксплуатации; повысить мощность передачи преобразуемого сигнала, т.к. в процессе преобразования участвуют оба транзистора в каждой паре; обеспечить работу модулятора от однофазных источников сигналов, но требует от источника управляющих импульсов симметричного выхода (выводы изолированы от общей шины). Модулятор по фиг.2, сохраняя все достоинства устройства по фиг.1, обеспечивает несимметричный выход источника управляющих импульсов. Модулятор по фиг.3, сохраняя все достоинства устройства по фиг.1, выполнен на транзисторах одинакового типа проводимости, что существенно облегчает монтаж при сборке. В предлагаемые модуляторы дополнительно для подавления остроконечных импульсов, возникающие в момент переключения, достаточно между коллектором каждого транзистора и общей шиной включить конденсатор небольшой емкости. Использование интегральных транзисторных матриц и интегральных прерывателей типа ИП1А дает возможность улучшить массогабаритные показатели, а применение интегральной технологии – микроминиатюризовать. Таким образом, предлагаемый кольцевой модулятор, приведённый на фиг.1, при его реализации, позволяет: повысить мощность передачи преобразуемого сигнала; исключить влияние остаточных параметров транзисторов в работе устройства, полностью компенсировать (подавить) импульсную помеху, минимизировать и стабилизировать температурный и временной дрейф нуля и тем самым повысить точность преобразования сигнала при снижении требований к подбору транзисторов по их остаточным параметрам; увеличить динамический диапазон выходного сигнала; исключить регулировку в процессе эксплуатации; обеспечить работу модулятора от однофазных источников сигналов. Предлагаемый вариант кольцевого модулятора, приведённый на фиг.2, при его реализации позволяет, сохраняя достоинства модулятора по фиг. 1 и в отличие от него, обеспечить работу модулятора от несимметричного источника управляющих импульсов. Предлагаемый вариант кольцевого модулятора, приведенный на фиг.3, при его реализации, сохраняя основные достоинства модулятора по фиг.1 и в отличие от него, позволяет обеспечить работу устройства на транзисторах одинакового типа проводимости. Достоинства предлагаемых устройств позволяет им успешно конкурировать и в большинстве случаев заменить контактные (электромеханические) модуляторы. В тоже время их широко можно использовать в высокочувствительных телеметрических системах автоматики и информационно-измерительной технике, требующие высокую точность преобразования сигнала и стабильность дрейфа нуля в сложных и длительных дестабилизирующих условиях. Также их широко можно использовать в приборах,
  • 5.
    28643 5 применяющие схему усиленияМ-ДМ в инфранизком спектре частот. ФОРМУЛА ИЗОБРЕТЕНИЯ 1. Кольцевой модулятор, содержащий источник преобразуемого сигнала, первую и вторую пару транзисторов, в каждой паре имеющих транзисторы разного типа проводимости, базы транзисторов разных пар транзисторов разного типа проводимости попарно соединены между собой и подключены к выводам источника управляющих импульсов, коллекторы транзисторов в каждой паре транзисторов соединены между собой через пару последовательно соединенные нагрузочные резисторы, эмиттеры транзисторов с общей шиной, отличающийся тем, что введены пара переходных конденсатора и операционный усилитель, каждый переходной конденсатор подключен между коллекторами транзисторов в каждой паре транзисторов, а инвертирующий и неинвертирующий вход операционного усилителя подключены к одному из коллекторов транзисторов разных пар транзисторов, точки соединения пар нагрузочных резисторов соединены между собой непосредственно и подключены к общей шине через выводы источника преобразуемого сигнала, а выход операционного усилителя и общая шина являются выходом модулятора. 2. Кольцевой модулятор по п.1, отличающийся тем, что транзисторы в каждой паре транзисторов выполнены на транзисторах одного типа проводимости, причем первая пара транзисторов выполнена на транзисторах противоположного типа проводимости по отношению к другой паре транзисторов, а базы транзисторов соединены между собой и подключены к общей шине через источник управляющих импульсов. 3. Кольцевой модулятор по п.1, отличающийся тем, что первая и вторая пара транзисторов выполнены на транзисторах одного типа проводимости, а базы транзисторов в каждой паре транзисторов попарно соединены между собой и подключены к выводам источника управляющих импульсов и первым выводам пары введенных диодов, вторые выводы которых соединены с общей шиной.
  • 6.