РЕСПУБЛИКА КАЗАХСТАН
(19) KZ (13) A4 (11) 29659
(51) H02P 9/00 (2006.01)
МИНИСТЕРСТВО ЮСТИЦИИ РЕСПУБЛИКИ КАЗАХСТАН
ОПИСАНИЕ ИЗОБРЕТЕНИЯ
К ИННОВАЦИОННОМУ ПАТЕНТУ
(21) 2014/0267.1
(22) 07.03.2014
(45) 16.03.2015, бюл. №3
(72) Кругликов Алексей Прохорович; Орынбаев
Сейтжан Ауесжанович; Байбутанов Биржан
Каримжанович
(73) Республиканское государственное предприятие
на праве хозяйственного ведения "Казахский
национальный технический университет им.
К.И. Сатпаева" Министерства образования и науки
Республики Казахстан
(56) Научный журнал КубГАУ, №93 (9), 2013
(54) УСТРОЙСТВО СТАБИЛИЗАЦИИ
ВЫХОДНОГО НАПРЯЖЕНИЯ В
ВЕТРОЭНЕРГЕТИЧЕСКОЙ УСТАНОВКЕ
(57) Техническая задача, решаемая с помощью
предлагаемого изобретения:
- стабилизация выходного напряжения
ветроэнергетической установки с помощью
электронной схемы;
- формирование выходного напряжения
синусоидальной формы с постоянной частотой;
- уменьшение потерь энергии за счет исключения
дополнительных механических устройств;
- упрощение эксплуатации;
- повышение надежности работы.
Технический результат:
- получены синусоидальная форма и стабильное
выходное напряжение ветроэнергетической
установки, уменьшены потери энергии в системе
преобразования и передачи потребителям;
упрощена схема системы преобразовательного
агрегата, повышена его надежность работы и
упрощена эксплуатация.
(19)KZ(13)A4(11)29659
29659
2
Изобретение относится к области
электроэнергетики, в частности к
ветроэнергетическим установкам. Техническая
задача:
- стабилизация выходного напряжения
ветроэнергетической установки и придания ему
синусоидальной форм;
- уменьшение потерь энергии, повышение
надежности и упрощение эксплуатации.
Известное устройство для регулирования и
стабилизации автономного многофункционального
асинхронного генератора [Патент РФ №2457612]
содержит ротор генератора и статор с
низковольтной обмоткой и последовательно
соединенной с ней высоковольтной обмоткой.
Низковольтная обмотка соединена в «звезду» с
выводом нулевой точки и имеет одни выводы для
низковольтной нагрузки. Силовой выпрямитель с
выводами постоянного тока («плюс» и «минус»). К
фазам высоковольтной обмотки подключены:
батарея не коммутируемых конденсаторов,
трехфазный электронный ключ, соединенный
выходами с батарей коммутируемых конденсаторов.
В качестве трехфазного ключа применяется
трехфазное электронное реле переменного тока с
контролем фазы коммутируемого напряжения через
«ноль». Компаратор имеет обратную связь для
создания и регулирования величины петли
гистерезиса. Автономный многофункциональный
асинхронный генератор имеет стандартный
короткозамкнутый ротор и специальную обмотку
статора, состоящую из дополнительной
низковольтной обмотки, которая выполняется
проводом большого сечения. Недостатком этого
устройства является сложное устройство генератора,
наличие двух групп коммутирующих
конденсаторов, с помощью которых осуществляется
стабилизация напряжения, которое стабилизируется
только в определенных пределах. Ограничены,
также функциональные возможности в плане
подключения токоприемников с различным уровнем
питающего напряжения.
Известное устройство стабилизации напряжения,
применяемого в составе ветроэнергетических
установках (ВЭУ) [Научный журнал Кубанского
Государственного аграрного университета
(КубГАУ), №93 (09),2013 год], взятое за прототип
содержит ветроколесо (ВК), синхронный генератор
с постоянными магнитами (СГПМ),
электромагнитную муфту (ЭМ), обмотку
управления ЭМ, блок стабилизации частоты (БСЧ),
блок стабилизации напряжения (БСН), обмотку
подмагничивания (ОП), блок конденсаторов
возбуждения. ЭМ включена между ВК и СГПМ.
Стабилизация выходного напряжения генератора
осуществляется за счет изменения величины тока в
обмотке подмагничивания ОП.
При повышении или уменьшении напряжения на
выходе генератора блок стабилизации напряжения
БСН изменяет время открытого состояния
транзистора в БСН и величину тока в обмотке ОП,
создающей встречный магнитный поток
относительно магнитного потока, создаваемого
рабочей обмоткой. Таким образом, снижаются
колебания величины и частоты выходного
напряжения при изменении скорости ветра и тока
нагрузки.
Очевидны существенные недостатки прототипа.
Наличие дополнительного механического
устройства (электромагнитной муфты) приводит к
дополнительной потери энергии. Стабилизация
выходного напряжения путем воздействием на
инерционные механические системы
(электромагнитную муфту и генератор), не может
обеспечить требуемого качества выходного
напряжения (постоянство амплитуды и частоты),
особенно при изменении скорости ветра в широких
пределах.
Техническая задача, решаемая с помощью
предлагаемого изобретения:
- стабилизация выходного напряжения
ветроэнергетической установки с помощью
электронной схемы;
- формирование выходного напряжения
синусоидальной формы с постоянной частотой (без
воздействия на механические системы);
- уменьшение потерь энергии за счет исключения
дополнительных механических устройств;
- упрощение эксплуатации;
- повышение надежности работы.
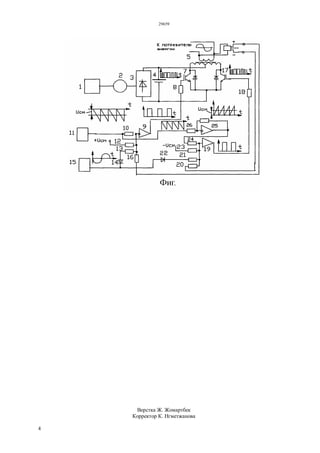
Устройство стабилизации выходного напряжения
в ветроэнергетической установке, (фиг.) состоят из
ветродвигателя 1, синхронного генератора 2,
выпрямителя 3, аккумуляторной батареи 4,
положительный полюс которой подключен к
трансформатору 5, к вторичной обмотке которого
подключен датчик напряжения 6, к одному выводу
первичной обмотки подключен коллектор
транзистора 7, затвор которого подключен через
резистор 8 к выходу компаратора 9, ко входу
которого подключены: через резистор 10 - генератор
опорного пилообразного напряжения 11, через
резистор 12 - положительный полюс источника
смещения, через резистор 13 и диод 14 - генератор
синусоидального напряжения 15, через резистор 16 -
цепь, по которой подается положительный сигнал
обратной связи по напряжению, затвор транзистора
17 подключен через резистор 18 к выходу
компаратора 19, ко входу которого подключены:
через резистор 20 - цепь, по которой подается
отрицательный сигнал обратной связи по
напряжению, через резистор 21 и диод 22
подключена цепь, по которой подается
положительная полусинусойда переменного
напряжения, через резистор 23 подключен
отрицательный вывод источника смещения, через
резистор 24 подключен выход усилителя 25, ко
входу которого через резистор 26 подключена цепь,
по которой подается опорное напряжение.
Устройство стабилизации выходного напряжения
в ветроэнергетической установке работает
следующим образом. На вход транзисторов 7 и 17
подаются сигналы импульсной формы. Частота
импульсов составляет не менее 2 кГц. Такие
сигналы после прохождения через обмотки
трансформатора приобретают форму полусинусойд,
29659
3
смещенных на 180°. Схема формирования таких
сигналов работает следующим образом. Рассмотрим
процесс формирования управляющего сигнала для
управления транзистором 7. Этот управляющий
сигнал формируется напряжениями генераторов 11
и 15, напряжением смещения и выходным
напряжением датчика 6. Примем, что генератор 15
синусоидального напряжения и цепь обратной связи
отключены. В этом случае на вход компаратора 9
поступают только два сигнала: отрицательное
опорное пилообразное напряжение и положительное
напряжение смещения. Опорное напряжение
изменяется от 0 до максимальной величины
(например -10В). Напряжение смещения
регулируется от 0 до +10 В. (принятое для
пояснения работы схемы). Транзисторы 7 и 17
открываются положительным сигналом. Примем
Uсм = +5 В. В этом случае результирующий сигнал
на входе компаратора 9 изменяться от +5В до-5В. В
компараторе сигнал реверсируется. Это значит, что
при положительном входном сигнале на
компараторе 9, его выходной сигнал будет
отрицательным (он же и управляющий сигнал для
транзистора 7) и транзистор 7 будет закрыт. В
момент смены полярности сигнала на входе
компаратора 9 с положительной на отрицательную,
его выходной сигнал становится положительным и
транзистор 7 переходит в открытое состояние и
половина первичной обмотки подключается к
источнику питания. На вторичной обмотке будет
наводиться ЭДС. Форма выходных сигналов
компараторов 9 и 19 при Uсм = 5 В показана на фиг.
Из вышеизложенного следует, что при изменении
величины напряжения смещения будет изменяться
момент сравнения опорного напряжения и
напряжения смещения.
Соответственно будет изменяться и длительность
открытого состояния транзисторов и величина
выходного напряжения трансформатора. После
подключения генератора 11 и обратной связи по
напряжению переход транзистора в открытое
состояние будет также происходить в момент
сравнения суммы отрицательных и положительных
сигналов на входе компараторов. При постоянном
выходном напряжении трансформатора сумма
положительных сигналов будет постоянной
величиной и момент сравнения напряжений на
входе регуляторов будет зависеть только от
величины отрицательного напряжения
полусинусойд. По синусоидальному закону будет
изменяться и длительность управляющих импульсов
на затворах транзисторов 7 и 17 (см. фиг.).
Обмотки трансформатора имеют индуктивность
и при прохождении через них тока с различной
длительностью на выходе трансформатора
получается переменное напряжение синусоидальной
формы. После прохождения такого же сигнала через
второй транзистор получается другая
полусинусойда, сдвинутая на 180°.
При изменении выходного напряжения
трансформатора, вызванное изменением скорости
ветра, или тока нагрузки, изменяется выходное
напряжение датчика 6 и суммарное положительное
напряжение смещения. При уменьшении выходного
напряжения датчика 6 напряжение смещения
уменьшается, а длительность каждого импульса и
открытого состояния силовых транзисторов
увеличивается. Увеличивается и действующее
напряжение на выходе трансформатора. Таким
образом, осуществляется стабилизация выходного
напряжения.
Достоинства предлагаемого изобретения:
- частота выходного напряжения
ветроэнергетической установки не зависит от
скорости ветра и нагрузки по току (частота
выходного напряжения задается генератором 11);
- отсутствие механических устройств в силовой
части и, как следствие, дополнительных потерь
энергии;
- высокое качество энергии ветроустановки
(стабильная частота и амплитуда);
- более высокая надежность по сравнению с
прототипом. Электронные схемы всегда более
надежны и долговечны, чем механические.
ФОРМУЛА ИЗОБРЕТЕНИЯ
Устройство стабилизации выходного
напряжения в ветроэнергетической установке,
содержащее ветродвигатель, синхронный генератор,
электронную схему стабилизации выходного
напряжения отличающееся тем, что в схему
дополнительно введены датчик напряжения,
автономный инвертор с трансформатором и двумя
ключами из транзисторов и схемой стабилизации и
формирования напряжения синусоидальной формы,
содержащей компараторы, генератор опорного
пилообразного напряжения, генератор
синусоидального напряжения, затвор одного
транзистора подключен через резистор к выходу
одного компаратора, ко входу которого
подключены: через резисторы генератор опорного
напряжения, положительный полюс источника
смещения, отрицательный выход датчика
напряжения, через резистор и диод подключен
генератор синусоидального напряжения, затвор
другого транзистора подключен через резистор к
выходу другого компаратора, к его входу
подключены через резисторы: отрицательный выход
датчика напряжения, отрицательный вывод
источника смещения, через резистор и диод
подключен генератор синусоидального напряжения,
через резистор подключен выход усилителя, вход
которого подключен через резистор к выходу
генератора опорного напряжения.
29659
4
Верстка Ж. Жомартбек
Корректор К. Нгметжанова

29659ip

  • 1.
    РЕСПУБЛИКА КАЗАХСТАН (19) KZ(13) A4 (11) 29659 (51) H02P 9/00 (2006.01) МИНИСТЕРСТВО ЮСТИЦИИ РЕСПУБЛИКИ КАЗАХСТАН ОПИСАНИЕ ИЗОБРЕТЕНИЯ К ИННОВАЦИОННОМУ ПАТЕНТУ (21) 2014/0267.1 (22) 07.03.2014 (45) 16.03.2015, бюл. №3 (72) Кругликов Алексей Прохорович; Орынбаев Сейтжан Ауесжанович; Байбутанов Биржан Каримжанович (73) Республиканское государственное предприятие на праве хозяйственного ведения "Казахский национальный технический университет им. К.И. Сатпаева" Министерства образования и науки Республики Казахстан (56) Научный журнал КубГАУ, №93 (9), 2013 (54) УСТРОЙСТВО СТАБИЛИЗАЦИИ ВЫХОДНОГО НАПРЯЖЕНИЯ В ВЕТРОЭНЕРГЕТИЧЕСКОЙ УСТАНОВКЕ (57) Техническая задача, решаемая с помощью предлагаемого изобретения: - стабилизация выходного напряжения ветроэнергетической установки с помощью электронной схемы; - формирование выходного напряжения синусоидальной формы с постоянной частотой; - уменьшение потерь энергии за счет исключения дополнительных механических устройств; - упрощение эксплуатации; - повышение надежности работы. Технический результат: - получены синусоидальная форма и стабильное выходное напряжение ветроэнергетической установки, уменьшены потери энергии в системе преобразования и передачи потребителям; упрощена схема системы преобразовательного агрегата, повышена его надежность работы и упрощена эксплуатация. (19)KZ(13)A4(11)29659
  • 2.
    29659 2 Изобретение относится кобласти электроэнергетики, в частности к ветроэнергетическим установкам. Техническая задача: - стабилизация выходного напряжения ветроэнергетической установки и придания ему синусоидальной форм; - уменьшение потерь энергии, повышение надежности и упрощение эксплуатации. Известное устройство для регулирования и стабилизации автономного многофункционального асинхронного генератора [Патент РФ №2457612] содержит ротор генератора и статор с низковольтной обмоткой и последовательно соединенной с ней высоковольтной обмоткой. Низковольтная обмотка соединена в «звезду» с выводом нулевой точки и имеет одни выводы для низковольтной нагрузки. Силовой выпрямитель с выводами постоянного тока («плюс» и «минус»). К фазам высоковольтной обмотки подключены: батарея не коммутируемых конденсаторов, трехфазный электронный ключ, соединенный выходами с батарей коммутируемых конденсаторов. В качестве трехфазного ключа применяется трехфазное электронное реле переменного тока с контролем фазы коммутируемого напряжения через «ноль». Компаратор имеет обратную связь для создания и регулирования величины петли гистерезиса. Автономный многофункциональный асинхронный генератор имеет стандартный короткозамкнутый ротор и специальную обмотку статора, состоящую из дополнительной низковольтной обмотки, которая выполняется проводом большого сечения. Недостатком этого устройства является сложное устройство генератора, наличие двух групп коммутирующих конденсаторов, с помощью которых осуществляется стабилизация напряжения, которое стабилизируется только в определенных пределах. Ограничены, также функциональные возможности в плане подключения токоприемников с различным уровнем питающего напряжения. Известное устройство стабилизации напряжения, применяемого в составе ветроэнергетических установках (ВЭУ) [Научный журнал Кубанского Государственного аграрного университета (КубГАУ), №93 (09),2013 год], взятое за прототип содержит ветроколесо (ВК), синхронный генератор с постоянными магнитами (СГПМ), электромагнитную муфту (ЭМ), обмотку управления ЭМ, блок стабилизации частоты (БСЧ), блок стабилизации напряжения (БСН), обмотку подмагничивания (ОП), блок конденсаторов возбуждения. ЭМ включена между ВК и СГПМ. Стабилизация выходного напряжения генератора осуществляется за счет изменения величины тока в обмотке подмагничивания ОП. При повышении или уменьшении напряжения на выходе генератора блок стабилизации напряжения БСН изменяет время открытого состояния транзистора в БСН и величину тока в обмотке ОП, создающей встречный магнитный поток относительно магнитного потока, создаваемого рабочей обмоткой. Таким образом, снижаются колебания величины и частоты выходного напряжения при изменении скорости ветра и тока нагрузки. Очевидны существенные недостатки прототипа. Наличие дополнительного механического устройства (электромагнитной муфты) приводит к дополнительной потери энергии. Стабилизация выходного напряжения путем воздействием на инерционные механические системы (электромагнитную муфту и генератор), не может обеспечить требуемого качества выходного напряжения (постоянство амплитуды и частоты), особенно при изменении скорости ветра в широких пределах. Техническая задача, решаемая с помощью предлагаемого изобретения: - стабилизация выходного напряжения ветроэнергетической установки с помощью электронной схемы; - формирование выходного напряжения синусоидальной формы с постоянной частотой (без воздействия на механические системы); - уменьшение потерь энергии за счет исключения дополнительных механических устройств; - упрощение эксплуатации; - повышение надежности работы. Устройство стабилизации выходного напряжения в ветроэнергетической установке, (фиг.) состоят из ветродвигателя 1, синхронного генератора 2, выпрямителя 3, аккумуляторной батареи 4, положительный полюс которой подключен к трансформатору 5, к вторичной обмотке которого подключен датчик напряжения 6, к одному выводу первичной обмотки подключен коллектор транзистора 7, затвор которого подключен через резистор 8 к выходу компаратора 9, ко входу которого подключены: через резистор 10 - генератор опорного пилообразного напряжения 11, через резистор 12 - положительный полюс источника смещения, через резистор 13 и диод 14 - генератор синусоидального напряжения 15, через резистор 16 - цепь, по которой подается положительный сигнал обратной связи по напряжению, затвор транзистора 17 подключен через резистор 18 к выходу компаратора 19, ко входу которого подключены: через резистор 20 - цепь, по которой подается отрицательный сигнал обратной связи по напряжению, через резистор 21 и диод 22 подключена цепь, по которой подается положительная полусинусойда переменного напряжения, через резистор 23 подключен отрицательный вывод источника смещения, через резистор 24 подключен выход усилителя 25, ко входу которого через резистор 26 подключена цепь, по которой подается опорное напряжение. Устройство стабилизации выходного напряжения в ветроэнергетической установке работает следующим образом. На вход транзисторов 7 и 17 подаются сигналы импульсной формы. Частота импульсов составляет не менее 2 кГц. Такие сигналы после прохождения через обмотки трансформатора приобретают форму полусинусойд,
  • 3.
    29659 3 смещенных на 180°.Схема формирования таких сигналов работает следующим образом. Рассмотрим процесс формирования управляющего сигнала для управления транзистором 7. Этот управляющий сигнал формируется напряжениями генераторов 11 и 15, напряжением смещения и выходным напряжением датчика 6. Примем, что генератор 15 синусоидального напряжения и цепь обратной связи отключены. В этом случае на вход компаратора 9 поступают только два сигнала: отрицательное опорное пилообразное напряжение и положительное напряжение смещения. Опорное напряжение изменяется от 0 до максимальной величины (например -10В). Напряжение смещения регулируется от 0 до +10 В. (принятое для пояснения работы схемы). Транзисторы 7 и 17 открываются положительным сигналом. Примем Uсм = +5 В. В этом случае результирующий сигнал на входе компаратора 9 изменяться от +5В до-5В. В компараторе сигнал реверсируется. Это значит, что при положительном входном сигнале на компараторе 9, его выходной сигнал будет отрицательным (он же и управляющий сигнал для транзистора 7) и транзистор 7 будет закрыт. В момент смены полярности сигнала на входе компаратора 9 с положительной на отрицательную, его выходной сигнал становится положительным и транзистор 7 переходит в открытое состояние и половина первичной обмотки подключается к источнику питания. На вторичной обмотке будет наводиться ЭДС. Форма выходных сигналов компараторов 9 и 19 при Uсм = 5 В показана на фиг. Из вышеизложенного следует, что при изменении величины напряжения смещения будет изменяться момент сравнения опорного напряжения и напряжения смещения. Соответственно будет изменяться и длительность открытого состояния транзисторов и величина выходного напряжения трансформатора. После подключения генератора 11 и обратной связи по напряжению переход транзистора в открытое состояние будет также происходить в момент сравнения суммы отрицательных и положительных сигналов на входе компараторов. При постоянном выходном напряжении трансформатора сумма положительных сигналов будет постоянной величиной и момент сравнения напряжений на входе регуляторов будет зависеть только от величины отрицательного напряжения полусинусойд. По синусоидальному закону будет изменяться и длительность управляющих импульсов на затворах транзисторов 7 и 17 (см. фиг.). Обмотки трансформатора имеют индуктивность и при прохождении через них тока с различной длительностью на выходе трансформатора получается переменное напряжение синусоидальной формы. После прохождения такого же сигнала через второй транзистор получается другая полусинусойда, сдвинутая на 180°. При изменении выходного напряжения трансформатора, вызванное изменением скорости ветра, или тока нагрузки, изменяется выходное напряжение датчика 6 и суммарное положительное напряжение смещения. При уменьшении выходного напряжения датчика 6 напряжение смещения уменьшается, а длительность каждого импульса и открытого состояния силовых транзисторов увеличивается. Увеличивается и действующее напряжение на выходе трансформатора. Таким образом, осуществляется стабилизация выходного напряжения. Достоинства предлагаемого изобретения: - частота выходного напряжения ветроэнергетической установки не зависит от скорости ветра и нагрузки по току (частота выходного напряжения задается генератором 11); - отсутствие механических устройств в силовой части и, как следствие, дополнительных потерь энергии; - высокое качество энергии ветроустановки (стабильная частота и амплитуда); - более высокая надежность по сравнению с прототипом. Электронные схемы всегда более надежны и долговечны, чем механические. ФОРМУЛА ИЗОБРЕТЕНИЯ Устройство стабилизации выходного напряжения в ветроэнергетической установке, содержащее ветродвигатель, синхронный генератор, электронную схему стабилизации выходного напряжения отличающееся тем, что в схему дополнительно введены датчик напряжения, автономный инвертор с трансформатором и двумя ключами из транзисторов и схемой стабилизации и формирования напряжения синусоидальной формы, содержащей компараторы, генератор опорного пилообразного напряжения, генератор синусоидального напряжения, затвор одного транзистора подключен через резистор к выходу одного компаратора, ко входу которого подключены: через резисторы генератор опорного напряжения, положительный полюс источника смещения, отрицательный выход датчика напряжения, через резистор и диод подключен генератор синусоидального напряжения, затвор другого транзистора подключен через резистор к выходу другого компаратора, к его входу подключены через резисторы: отрицательный выход датчика напряжения, отрицательный вывод источника смещения, через резистор и диод подключен генератор синусоидального напряжения, через резистор подключен выход усилителя, вход которого подключен через резистор к выходу генератора опорного напряжения.
  • 4.