РЕСПУБЛИКА КАЗАХСТАН
(19) KZ (13) A4 (11) 29313
(51) H01J 13/00 (2006.01)
МИНИСТЕРСТВА ЮСТИЦИИ РЕСПУБЛИКИ КАЗАХСТАН
ОПИСАНИЕ ИЗОБРЕТЕНИЯ
К ИННОВАЦИОННОМУ ПАТЕНТУ
(21) 2013/1864.1
(22) 11.12.2013
(45) 15.12.2014, бюл.№12
(72) Анисимов Юрий Васильевич; Рожков Виталий
Игоревич
(73) Акционерное общество "Казахский
агротехнический университет им. Сакена
Сейфуллина"
(56) Предварительный патент РК №17935, 2006
(54) УСТРОЙСТВО ЗАЩИТЫ
ТРАНСФОРМАТОРНОЙ ПОДСТАНЦИИ 110-
35/10КВ
(57) Изобретение относится к области энергетики, в
частности к автоматическим устройствам,
предназначенным для защиты
однорансформаторных подстанций 110-35/10 кВ.
Сущность изобретения заключается в введении
выдержки времени на отключение коротких
замыканий, возникающих на отходящих линиях 10
кВ, которое достигается установкой в схеме логики
устройства элемента задержки на 0,3 - 0,5 с, сигнала
на отключение линии 10 кВ.
Введение выдержки времени позволит
предотвратить неселективное отключение линии
при коротких замыканиях на выводах или в
трансформаторах потребительских подстанций
10/0,4 кВ и сократить перерывы электроснабжения
потребителей, получающих питание от воздушных
линий 10 кВ.
(19)KZ(13)A4(11)29313
29313
2
Изобретение относится к области энергетики, в
частности к автоматическим устройствам,
предназначенным для защиты одно
трансформаторных подстанций 110-35/10 кВ.
Известно устройство (Предварительный патент
РК №8724, кл. H02J 13/00, 2000), реализующее
способ защиты подстанции без выдержки времени,
осуществляющее контроль количества
одновременно возникающих бросков тока короткого
замыкания (к. з.) в контролируемых точках
подстанции, по результатам которого
осуществляется селективное отключение без
выдержки времени повреждённого элемента
подстанции, выполняющее резервирование действий
защиты после подачи сигналов на мгновенное
отключение повреждённого элемента подстанции в
случае отказа электромагнита отключения или
привода выключателя, содержащее датчики тока,
реагирующие на броски тока короткого замыкания в
контролируемых точках подстанции, логические
элементы ИЛИ, И, НЕ, элемент выдержки времени,
осуществляющий подачу резервного сигнала на
отключение последующего выключателя через 0,5-1
сек. после подачи сигнала на мгновенное
отключение предыдущего выключателя, если оно не
осуществлялось в связи с отказом его
электромагнита отключения или привода
выключателя.
Известно устройство защиты подстанции без
выдержки времени (Предварительный патент РК
№11599, кл. Н01Н 71/ 15.10.2003, бюл. №10),
осуществляющее контроль количества
одновременно возникающих бросков тока короткого
замыкания (к. з.) в контролируемых точках
подстанции, по результатам которого
осуществляется селективное отключение без
выдержки времени повреждённого элемента
подстанции, содержащее датчики тока, включенные
во вторичные схемы соединения трансформаторов
тока вводов высокого и низкого напряжения
силового трансформатора и отходящих линий,
реагирующие на броски токов короткого замыкания
в контролируемых элементах подстанции, датчик
рабочего тока, включенный в схему соединения
трансформаторов тока ввода высокого напряжения
силового трансформатора, контролирующий его
рабочий ток, логические элементы ИЛИ, И, НЕ,
элемент задержки сигнала, осуществляющий подачу
резервного сигнала на отключение последующего
выключателя через 0,5-1 с после подачи сигнала на
мгновенное отключение предыдущего выключателя,
если оно не осуществилось в связи с отказом его
электромагнита отключения или привода
выключателя, элемент задержки сигнала,
осуществляющий задержку сигнала с датчика
рабочего тока при включении силового
трансформатора на холостой ход, выполняя запрет
действия защиты при бросках токов
намагничивания, элемент ИЛИ, обеспечивающий
подачу резервного сигнала в схему логики
устройства, если ток короткого замыкания в конце
линии 10 кВ недостаточный для срабатывания
датчика тока, установленного на вводе высокого
напряжения трансформатора.
Известно устройство защиты подстанции без
выдержки времени (Предварительный патент РК
№17935, кл. Н01Н 71/12 2006, бюл. №10), которое
по совокупности признаков и достигаемому
положительному эффекту является наиболее
близким техническим решением (прототипом),
осуществляющее контроль количества
одновременно возникающих бросков тока короткого
замыкания (к.з.) в контролируемых точках
подстанции, по результатам которого
осуществляется селективное отключение без
выдержки времени повреждённого элемента
подстанции, обладающее высокой
чувствительностью к коротким замыканиям на
отходящих линиях 10 кВ, содержащее первый,
второй, третий, четвёртый и пятый датчики тока 15-
19, включенные во вторичные схемы соединения
трансформаторов тока вводов низкого и высокого
напряжения силового трансформатора и отходящих
линий, шестой датчик 41 рабочего тока,
включенный в схему соединения трансформаторов
тока ввода высокого напряжения силового
трансформатора, первый логический элемент ИЛИ
20, входы которого соединены с выходами первого,
второго и третьего датчиков тока отходящих линий
15-17, а выход с первым элементом И 24 и с первым
элементом НЕ 32, второй логический элемент ИЛИ
21, входы которого соединены с выходами второго и
третьего логических элементов И 28, 30, а выход - с
четвертым исполнительным органом 39, третий
логический элемент ИЛИ 22, входы которого
соединены с выходами четвёртого и пятого
элементов И 29, 31, а выход с пятым
исполнительным органом 40, четвёртый логический
элемент ИЛИ 44, входы которого соединены с
выходами шестого элемента И 23 и первого
элемента ИЛИ 20, а выход четвёртого элемента ИЛИ
44 соединён с входами первого и второго элементов
И 24, 28 и первого элемента задержки сигнала 35,
шестой логический элемент И 23, входы которого
соединены с выходом четвёртого датчика тока 18
ввода низкого напряжения силового
трансформатора и седьмого элемента И 43, а выход
с первым входом четвёртого логического элемента
ИЛИ 44, входы первого логического элемента И 24
соединены с выходом первого элемента ИЛИ 20 и
четвёртого элемента ИЛИ 44, а выход с третьим
логическим элементом НЕ 34 и третьим, восьмым,
девятым и десятым логическими элементами И 30,
25-27, вторые входы восьмого, девятого и десятого
логических элементов И 25-27, соединены с
выходами первого, второго и третьего датчиков тока
отходящих линий 15-17 и первым элементом И 24, а
выходы с первым, вторым и третьим
исполнительными органами 36-38, вход первого
логического элемента НЕ 32 соединён с выходом
первого элемента ИЛИ 20 и входами первого
элемента И 24 и четвёртого элемента ИЛИ 44, а
выход со вторым элементом И 28, второй
логический элемент НЕ 33, вход которого соединён
с выходом четвёртого датчика тока 18 ввода низкого
29313
3
напряжения силового трансформатора, а выход с
входом четвёртого элемента И 29, вход третьего
логического элемента НЕ 34 соединён с выходом
первого элемента И 24, а выход с пятым элементом
И 31, вход первого элемента задержки сигнала 35
соединён с входом четвёртого элемента ИЛИ 44 и
вводами первого и второго элементов И 24, 28, а
выход с третьим и пятым элементами И 30,31,
второй элемент задержки сигнала 42, вход которого
соединён с выходом шестого датчика рабочего тока
41, а выход с седьмым элементом И 43, входы
первого, второго, третьего исполнительных органов
36-38 соединены с выходами восьмого, девятого и
десятого элементов И 25-27, а входы четвертого и
пятого исполнительных органов 39, 40 с выходами
второго и третьего элементов ИЛИ 21, 22.
Однако отключение устройством защиты
повреждений на линии 10 кВ без выдержки времени,
может привести к неселективному действию с
предохранителями трансформаторов 10/0,4 кВ, если
короткое замыкание произойдет на его выводах
высокого напряжения или в трансформаторе В
результате произойдет отключение линии 10 кВ и
прекращение электроснабжения потребителей
других ТП 10/0,4 кВ.
Технической задачей изобретения является
расширение функциональной возможности
устройства при коротких замыканиях на выводах
высокого напряжения или в трансформаторах
10/0,4 кВ отходящей линии 10 кВ, заключающейся в
задержке на 0,3 с. сигнала на отключение линии
10 кВ, в устройстве защиты подстанции без
выдержки времени, содержащее первый, второй,
третий, четвёртый и пятый датчики тока 15-19,
включенные во вторичные схемы соединения
трансформаторов тока вводов низкого и высокого
напряжения силового трансформатора и отходящих
линий, шестой датчик 41 рабочего тока,
включенный в схему соединения трансформаторов
тока ввода высокого напряжения силового
трансформатора, первый логический элемент ИЛИ
20, входы которого соединены с выходами первого,
второго и третьего датчиков тока отходящих линий
15-17, а выход с первым элементом И 24 и с первым
элементом НЕ 32, второй логический элемент ИЛИ
21, входы которого соединены с выходами второго и
третьего логических элементов И 28, 30, а выход - с
четвертым исполнительным органом 39, третий
логический элемент ИЛИ 22, входы которого
соединены с выходами четвёртого и пятого
элементов И 29, 31 и входом второго элемента ИЛИ
21, а выход с пятым исполнительным органом 40,
четвёртый логический элемент ИЛИ 44, входы
которого соединены с выходами шестого элемента
И 23 и первого элемента ИЛИ 20, а выход
четвёртого элемента ИЛИ 44 соединён с выходами
первого и второго элементов И 24, 28 и первого
элемента задержки сигнала 35, шестой логический
элемент И 23, входы которого соединены с выходом
четвёртого датчика тока 18 ввода низкого
напряжения силового трансформатора и седьмого
элемента И 43, а выход с первым входом четвёртого
логического элемента ИЛИ 44, входы первого
логического элемента И 24 соединены с выходом
первого элемента ИЛИ 20 и четвёртого ИЛИ 44, а
выход с третьим логическим элементом НЕ 34 и
третьим, восьмым, девятым и десятым логическими
элементами И 30, 25- 27, вторые входы восьмого,
девятого и десятого логических элементов И 25-27,
соединены с выходами первого, второго и третьего
датчиков тока отходящих линий 15-17 и первым
элементом И 24, а выходы с третьим, четвёртым и
пятым исполнительными органами 36-38, вход
первого логического элемента НЕ 32 соединён с
выходом первого элемента ИЛИ 20 и входами
первого элемента И 24 и четвёртого элемента ИЛИ
44, а выход со вторым элементом И 28, второй
логический элемент НЕ 33, вход которого соединён
с выходом четвёртого датчика тока 18 ввода низкого
напряжения силового трансформатора, а выход с
входом четвёртого элемента И 29, вход третьего
логического элемента НЕ 34 соединён с выходом
первого элемента И 24, а выход с пятым элементом
И 31, вход первого элемента задержки сигнала 35
соединён с выходом четвёртого элемента ИЛИ 44 и
входами первого и второго элементов И 24, 28, а
выход с третьим и пятым элементами И 30, 31,
второй элемент задержки сигнала 42, вход которого
соединён с выходом шестого датчика рабочего тока
41, а выход с седьмым элементом И 43, входы
первого, второго, третьего исполнительных органов
36-38 соединены с выходами восьмого, девятого и
десятого элементов И 25-27, а входы четвертого и
пятого исполнительных органов 39, 40 с выходами
второго и третьего элементов ИЛИ 21, 22, введен
третий элемент задержка 45, вход которого
соединен с выходом первого элемента И 24, а выход
соединен с входами третьего, восьмого, девятого,
десятого элементов И (30, 25, 26, 27) и третьим
элементом НЕ 34.
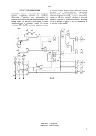
Сущность изобретения поясняется чертежом, где
на фигуре 1 представлена функциональная схема
устройства совместно с первичной схемой
подстанции.
Первичная схема содержит силовой
трансформатор 1, выключатели вводов высокого и
низкого напряжения силового трансформатора 2, 3,
отходящие линии 4, 5, 6 с выключателями 7, 8, 9. К
вторичным цепям относятся схемы соединения
трансформаторов тока 10-14, первый, второй,
третий, четвёртый и пятый датчики тока 15-19,
шестой датчик 41 рабочего тока, первый, второй,
третий, четвёртый элементы ИЛИ 20- 22, 44,
первый, второй, третий, четвёртый, пятый, шестой,
седьмой, восьмой, девятый, десятый элементы И 23,
24, 25, 26, 27, 28, 29, 30, 31, 43, первый, второй,
третий элементы НЕ 32, 33, 34, первый, второй,
третий элементы задержки сигнала 35, 42, 45,
первый, второй, третий, четвёртый и пятый
исполнительные органы 36, 37, 38, 39, 40,
осуществляющие подачу напряжения на
электромагниты отключения выключателя.
Устройство работает следующим образом.
При отключенном положении выключателя 2
напряжение на силовой трансформатор не подаётся.
На входах первого, второго, третьего, четвёртого и
29313
4
пятого датчиков 15-19 и шестого датчика 41
рабочего тока сигналов нет и схема устройства не
работает.
При включении силового трансформатора под
напряжение выключателем 2 в первый момент
возникает бросок тока намагничивания, под
воздействием которого срабатывает пятый датчик
тока 19 и шестой датчик 41 рабочего тока.
На входах этих датчиков появляются сигналы. С
пятого датчика тока 19 сигнал подаётся на первый
вход седьмого логического элемента И 43, а с
шестого датчика 41 рабочего тока на вход второго
элемента задержки сигнала 42, осуществляющий
задержку сигнала на 1 секунду, что достаточно для
затухания тока намагничивания силового
трансформатора. По истечении этого времени
сигнал с элемента задержки сигнала 42 подаётся на
второй вход седьмого элемента И 43. Однако на
выходе последнего сигнал на появится, так как к
тому времени исчезает сигнал с первого входа
седьмого элемента И 43, который был подан с
пятого датчика тока 19 в момент броска тока
намагничивания. Сигнал с шестого датчика 41
рабочего тока не исчезает, а будет постоянно
подаваться через второй элемент задержки сигнала
42 на один вход седьмого логического элемента И
43.
В таком состоянии схема будет находиться до
момента короткого замыкания на контролируемых
элементах подстанции.
При коротком замыкании в конце отходящей
линии, например в точке К1 (см. фигуру 1),
одновременно произойдёт бросок тока в трёх
контролируемых точках подстанции (на отходящей
линии 4, на вводах сторон низкого и высокого
напряжения трансформатора).
Предположим, что пятый датчик тока 19 не
среагировал на бросок тока короткого замыкания в
конце линии 10 кВ, так как величина не достаточна
для его срабатывания. Тогда не появится сигнал на
выходе седьмого элемента И 43, и соответственно,
на одном входе четвёртого логического элемента
ИЛИ 44, через который подаётся сигнал на вход
первого элемента И 24 осуществляющего контроль
совпадения сигналов со всех датчиков тока. Однако
в этот момент на вход первого элемента И 24 через
другой вход элемента ИЛИ 44 будет подан
резервный сигнал с первого датчика тока 15 линии
10 кВ. Таким образом, на входе первого логического
элемента И 24 появятся два сигнала, соответственно,
на его выходе также появится сигнал, который
подается на вход элемента задержка 45 и с его
выхода, с задержкой 0,3 с, одновременно подаётся
на восьмой, девятый, десятый и третий элементы И
(25, 26, 27, 30) и второй логический элемент НЕ 34.
Однако реализация сигнала произойдёт только в
восьмом элементе И 25, так на его вход подан также
сигнал с первого датчика тока 15. В результате, на
выходе восьмого элемента И 25 появится сигнал,
который подаётся на первый исполнительный орган
36, осуществляющий подачу напряжения на
электромагнит отключения привода выключателя
линии 10 кВ №4.
При коротком замыкании на шинах низкого
напряжения в точке К2 возникнут броски тока
короткого замыкания в двух контролируемых
точках (на вводах сторон низкого и высокого
напряжения трансформатора), на которые
среагируют четвёртый и пятый датчики тока 18, 19.
с последнего сигнал подается на второй вход
седьмого элемента И 43, на входе которого имеется
сигнал со второго элемента задержка 42. Вследствие
чего, на его выходе появится сигнал, который
одновременно подается на вход шестого элемента И
23 и четвертого элемента. С четвертого датчика тока
18 одновременно сигнал подается на второй вход
шестого элемента И 23 и вход второго элемента НЕ
33, на выходе которого сигнала нет. Поскольку на
вход шестого элемента И 23 подано два сигнала, то
на его выходе появится сигнал, который подается на
вход элемента ИЛИ 44, а с него одновременно
подаётся на первый и второй элементы И 24, 28 и на
первый элемент задержки сигнала 35. Так как
сигналы на выходах первого, второго и третьего
датчиков тока 15-17 отсутствуют, то не будет
сигнала на выходе первого элемента И 24 и входе
третьего элемента задержка 45, но появится сигнал
на выходе первого элемента НЕ 32, который также
подаётся на вход второго элемента И 28. В
результате, на его выходе появится сигнал, который
через второй элемент ИЛИ 21 подаётся на четвёртый
исполнительный орган 39, осуществляющий подачу
напряжения на электромагнит отключения
выключателя ввода низкой стороны силового
трансформатора.
Если отключение не произойдёт из-за отказа
привода выключателя, то через 0,5-1 секунду будет
подан сигнал с первого элемента задержки сигнала
35 через пятый элемент И 31 и третий элемент ИЛИ
22 на пятый исполнительный орган 40,
осуществляющий подачу напряжения на
электромагнит отключения выключателя ввода
высокой стороны силового трансформатора,
обеспечивая резервирование действия защиты при
отказе привода выключателя ввода низкого
напряжения трансформатора.
При коротком замыкании в точке К3 произойдёт
бросок тока короткого замыкания, на который
среагирует пятый датчик тока 19. В результате, на
выходе седьмого элемента И 43 появится сигнал,
который подаётся на вход шестого и четвёртого
элемента И 23, 29. На выходе шестого элемента И 23
сигнала не будет, так как нет сигнала с четвёртого
датчика тока 18, но появится сигнал на выходе
второго элемента НЕ 33, и соответственно, на
выходе четвёртого элемента И 29, с которого
одновременно подаётся сигнал на четвертый и
пятый исполнительные органы защиты 39, 40,
осуществляющие одновременную подачу
напряжения на электромагниты отключения
выключателей вводов высокого и низкого
напряжения трансформатора. Выключатели 2 и 3
отключаются, предотвращая подачу напряжения в
повреждённый трансформатор с обеих сторон.
29313
5
ФОРМУЛА ИЗОБРЕТЕНИЯ
Устройство защиты подстанции без выдержки
времени, содержащее датчики тока короткого
замыкания и рабочего тока, включенные во
вторичные схемы соединения трансформаторов тока
вводов низкого и высокого напряжения силового
трансформатора и отходящих линий, логические
элементы ИЛИ, И, НЕ, элементы задержки сигнала
и исполнительные органы, осуществляющие подачу
сигналов на электромагниты отключения
выключателей отличающееся тем, что введён
элемент задержки сигнала 0,3...0,5 с на отключение
линии 10 кВ, вход которого соединён с выходом
первого элемента И, а выход соединён с входами
третьего, восьмого, девятого, десятого элементов И
и третьим элементом НЕ.
Верстка Ж. Жомартбек
Корректор К. Нгметжанова

29313ip

  • 1.
    РЕСПУБЛИКА КАЗАХСТАН (19) KZ(13) A4 (11) 29313 (51) H01J 13/00 (2006.01) МИНИСТЕРСТВА ЮСТИЦИИ РЕСПУБЛИКИ КАЗАХСТАН ОПИСАНИЕ ИЗОБРЕТЕНИЯ К ИННОВАЦИОННОМУ ПАТЕНТУ (21) 2013/1864.1 (22) 11.12.2013 (45) 15.12.2014, бюл.№12 (72) Анисимов Юрий Васильевич; Рожков Виталий Игоревич (73) Акционерное общество "Казахский агротехнический университет им. Сакена Сейфуллина" (56) Предварительный патент РК №17935, 2006 (54) УСТРОЙСТВО ЗАЩИТЫ ТРАНСФОРМАТОРНОЙ ПОДСТАНЦИИ 110- 35/10КВ (57) Изобретение относится к области энергетики, в частности к автоматическим устройствам, предназначенным для защиты однорансформаторных подстанций 110-35/10 кВ. Сущность изобретения заключается в введении выдержки времени на отключение коротких замыканий, возникающих на отходящих линиях 10 кВ, которое достигается установкой в схеме логики устройства элемента задержки на 0,3 - 0,5 с, сигнала на отключение линии 10 кВ. Введение выдержки времени позволит предотвратить неселективное отключение линии при коротких замыканиях на выводах или в трансформаторах потребительских подстанций 10/0,4 кВ и сократить перерывы электроснабжения потребителей, получающих питание от воздушных линий 10 кВ. (19)KZ(13)A4(11)29313
  • 2.
    29313 2 Изобретение относится кобласти энергетики, в частности к автоматическим устройствам, предназначенным для защиты одно трансформаторных подстанций 110-35/10 кВ. Известно устройство (Предварительный патент РК №8724, кл. H02J 13/00, 2000), реализующее способ защиты подстанции без выдержки времени, осуществляющее контроль количества одновременно возникающих бросков тока короткого замыкания (к. з.) в контролируемых точках подстанции, по результатам которого осуществляется селективное отключение без выдержки времени повреждённого элемента подстанции, выполняющее резервирование действий защиты после подачи сигналов на мгновенное отключение повреждённого элемента подстанции в случае отказа электромагнита отключения или привода выключателя, содержащее датчики тока, реагирующие на броски тока короткого замыкания в контролируемых точках подстанции, логические элементы ИЛИ, И, НЕ, элемент выдержки времени, осуществляющий подачу резервного сигнала на отключение последующего выключателя через 0,5-1 сек. после подачи сигнала на мгновенное отключение предыдущего выключателя, если оно не осуществлялось в связи с отказом его электромагнита отключения или привода выключателя. Известно устройство защиты подстанции без выдержки времени (Предварительный патент РК №11599, кл. Н01Н 71/ 15.10.2003, бюл. №10), осуществляющее контроль количества одновременно возникающих бросков тока короткого замыкания (к. з.) в контролируемых точках подстанции, по результатам которого осуществляется селективное отключение без выдержки времени повреждённого элемента подстанции, содержащее датчики тока, включенные во вторичные схемы соединения трансформаторов тока вводов высокого и низкого напряжения силового трансформатора и отходящих линий, реагирующие на броски токов короткого замыкания в контролируемых элементах подстанции, датчик рабочего тока, включенный в схему соединения трансформаторов тока ввода высокого напряжения силового трансформатора, контролирующий его рабочий ток, логические элементы ИЛИ, И, НЕ, элемент задержки сигнала, осуществляющий подачу резервного сигнала на отключение последующего выключателя через 0,5-1 с после подачи сигнала на мгновенное отключение предыдущего выключателя, если оно не осуществилось в связи с отказом его электромагнита отключения или привода выключателя, элемент задержки сигнала, осуществляющий задержку сигнала с датчика рабочего тока при включении силового трансформатора на холостой ход, выполняя запрет действия защиты при бросках токов намагничивания, элемент ИЛИ, обеспечивающий подачу резервного сигнала в схему логики устройства, если ток короткого замыкания в конце линии 10 кВ недостаточный для срабатывания датчика тока, установленного на вводе высокого напряжения трансформатора. Известно устройство защиты подстанции без выдержки времени (Предварительный патент РК №17935, кл. Н01Н 71/12 2006, бюл. №10), которое по совокупности признаков и достигаемому положительному эффекту является наиболее близким техническим решением (прототипом), осуществляющее контроль количества одновременно возникающих бросков тока короткого замыкания (к.з.) в контролируемых точках подстанции, по результатам которого осуществляется селективное отключение без выдержки времени повреждённого элемента подстанции, обладающее высокой чувствительностью к коротким замыканиям на отходящих линиях 10 кВ, содержащее первый, второй, третий, четвёртый и пятый датчики тока 15- 19, включенные во вторичные схемы соединения трансформаторов тока вводов низкого и высокого напряжения силового трансформатора и отходящих линий, шестой датчик 41 рабочего тока, включенный в схему соединения трансформаторов тока ввода высокого напряжения силового трансформатора, первый логический элемент ИЛИ 20, входы которого соединены с выходами первого, второго и третьего датчиков тока отходящих линий 15-17, а выход с первым элементом И 24 и с первым элементом НЕ 32, второй логический элемент ИЛИ 21, входы которого соединены с выходами второго и третьего логических элементов И 28, 30, а выход - с четвертым исполнительным органом 39, третий логический элемент ИЛИ 22, входы которого соединены с выходами четвёртого и пятого элементов И 29, 31, а выход с пятым исполнительным органом 40, четвёртый логический элемент ИЛИ 44, входы которого соединены с выходами шестого элемента И 23 и первого элемента ИЛИ 20, а выход четвёртого элемента ИЛИ 44 соединён с входами первого и второго элементов И 24, 28 и первого элемента задержки сигнала 35, шестой логический элемент И 23, входы которого соединены с выходом четвёртого датчика тока 18 ввода низкого напряжения силового трансформатора и седьмого элемента И 43, а выход с первым входом четвёртого логического элемента ИЛИ 44, входы первого логического элемента И 24 соединены с выходом первого элемента ИЛИ 20 и четвёртого элемента ИЛИ 44, а выход с третьим логическим элементом НЕ 34 и третьим, восьмым, девятым и десятым логическими элементами И 30, 25-27, вторые входы восьмого, девятого и десятого логических элементов И 25-27, соединены с выходами первого, второго и третьего датчиков тока отходящих линий 15-17 и первым элементом И 24, а выходы с первым, вторым и третьим исполнительными органами 36-38, вход первого логического элемента НЕ 32 соединён с выходом первого элемента ИЛИ 20 и входами первого элемента И 24 и четвёртого элемента ИЛИ 44, а выход со вторым элементом И 28, второй логический элемент НЕ 33, вход которого соединён с выходом четвёртого датчика тока 18 ввода низкого
  • 3.
    29313 3 напряжения силового трансформатора,а выход с входом четвёртого элемента И 29, вход третьего логического элемента НЕ 34 соединён с выходом первого элемента И 24, а выход с пятым элементом И 31, вход первого элемента задержки сигнала 35 соединён с входом четвёртого элемента ИЛИ 44 и вводами первого и второго элементов И 24, 28, а выход с третьим и пятым элементами И 30,31, второй элемент задержки сигнала 42, вход которого соединён с выходом шестого датчика рабочего тока 41, а выход с седьмым элементом И 43, входы первого, второго, третьего исполнительных органов 36-38 соединены с выходами восьмого, девятого и десятого элементов И 25-27, а входы четвертого и пятого исполнительных органов 39, 40 с выходами второго и третьего элементов ИЛИ 21, 22. Однако отключение устройством защиты повреждений на линии 10 кВ без выдержки времени, может привести к неселективному действию с предохранителями трансформаторов 10/0,4 кВ, если короткое замыкание произойдет на его выводах высокого напряжения или в трансформаторе В результате произойдет отключение линии 10 кВ и прекращение электроснабжения потребителей других ТП 10/0,4 кВ. Технической задачей изобретения является расширение функциональной возможности устройства при коротких замыканиях на выводах высокого напряжения или в трансформаторах 10/0,4 кВ отходящей линии 10 кВ, заключающейся в задержке на 0,3 с. сигнала на отключение линии 10 кВ, в устройстве защиты подстанции без выдержки времени, содержащее первый, второй, третий, четвёртый и пятый датчики тока 15-19, включенные во вторичные схемы соединения трансформаторов тока вводов низкого и высокого напряжения силового трансформатора и отходящих линий, шестой датчик 41 рабочего тока, включенный в схему соединения трансформаторов тока ввода высокого напряжения силового трансформатора, первый логический элемент ИЛИ 20, входы которого соединены с выходами первого, второго и третьего датчиков тока отходящих линий 15-17, а выход с первым элементом И 24 и с первым элементом НЕ 32, второй логический элемент ИЛИ 21, входы которого соединены с выходами второго и третьего логических элементов И 28, 30, а выход - с четвертым исполнительным органом 39, третий логический элемент ИЛИ 22, входы которого соединены с выходами четвёртого и пятого элементов И 29, 31 и входом второго элемента ИЛИ 21, а выход с пятым исполнительным органом 40, четвёртый логический элемент ИЛИ 44, входы которого соединены с выходами шестого элемента И 23 и первого элемента ИЛИ 20, а выход четвёртого элемента ИЛИ 44 соединён с выходами первого и второго элементов И 24, 28 и первого элемента задержки сигнала 35, шестой логический элемент И 23, входы которого соединены с выходом четвёртого датчика тока 18 ввода низкого напряжения силового трансформатора и седьмого элемента И 43, а выход с первым входом четвёртого логического элемента ИЛИ 44, входы первого логического элемента И 24 соединены с выходом первого элемента ИЛИ 20 и четвёртого ИЛИ 44, а выход с третьим логическим элементом НЕ 34 и третьим, восьмым, девятым и десятым логическими элементами И 30, 25- 27, вторые входы восьмого, девятого и десятого логических элементов И 25-27, соединены с выходами первого, второго и третьего датчиков тока отходящих линий 15-17 и первым элементом И 24, а выходы с третьим, четвёртым и пятым исполнительными органами 36-38, вход первого логического элемента НЕ 32 соединён с выходом первого элемента ИЛИ 20 и входами первого элемента И 24 и четвёртого элемента ИЛИ 44, а выход со вторым элементом И 28, второй логический элемент НЕ 33, вход которого соединён с выходом четвёртого датчика тока 18 ввода низкого напряжения силового трансформатора, а выход с входом четвёртого элемента И 29, вход третьего логического элемента НЕ 34 соединён с выходом первого элемента И 24, а выход с пятым элементом И 31, вход первого элемента задержки сигнала 35 соединён с выходом четвёртого элемента ИЛИ 44 и входами первого и второго элементов И 24, 28, а выход с третьим и пятым элементами И 30, 31, второй элемент задержки сигнала 42, вход которого соединён с выходом шестого датчика рабочего тока 41, а выход с седьмым элементом И 43, входы первого, второго, третьего исполнительных органов 36-38 соединены с выходами восьмого, девятого и десятого элементов И 25-27, а входы четвертого и пятого исполнительных органов 39, 40 с выходами второго и третьего элементов ИЛИ 21, 22, введен третий элемент задержка 45, вход которого соединен с выходом первого элемента И 24, а выход соединен с входами третьего, восьмого, девятого, десятого элементов И (30, 25, 26, 27) и третьим элементом НЕ 34. Сущность изобретения поясняется чертежом, где на фигуре 1 представлена функциональная схема устройства совместно с первичной схемой подстанции. Первичная схема содержит силовой трансформатор 1, выключатели вводов высокого и низкого напряжения силового трансформатора 2, 3, отходящие линии 4, 5, 6 с выключателями 7, 8, 9. К вторичным цепям относятся схемы соединения трансформаторов тока 10-14, первый, второй, третий, четвёртый и пятый датчики тока 15-19, шестой датчик 41 рабочего тока, первый, второй, третий, четвёртый элементы ИЛИ 20- 22, 44, первый, второй, третий, четвёртый, пятый, шестой, седьмой, восьмой, девятый, десятый элементы И 23, 24, 25, 26, 27, 28, 29, 30, 31, 43, первый, второй, третий элементы НЕ 32, 33, 34, первый, второй, третий элементы задержки сигнала 35, 42, 45, первый, второй, третий, четвёртый и пятый исполнительные органы 36, 37, 38, 39, 40, осуществляющие подачу напряжения на электромагниты отключения выключателя. Устройство работает следующим образом. При отключенном положении выключателя 2 напряжение на силовой трансформатор не подаётся. На входах первого, второго, третьего, четвёртого и
  • 4.
    29313 4 пятого датчиков 15-19и шестого датчика 41 рабочего тока сигналов нет и схема устройства не работает. При включении силового трансформатора под напряжение выключателем 2 в первый момент возникает бросок тока намагничивания, под воздействием которого срабатывает пятый датчик тока 19 и шестой датчик 41 рабочего тока. На входах этих датчиков появляются сигналы. С пятого датчика тока 19 сигнал подаётся на первый вход седьмого логического элемента И 43, а с шестого датчика 41 рабочего тока на вход второго элемента задержки сигнала 42, осуществляющий задержку сигнала на 1 секунду, что достаточно для затухания тока намагничивания силового трансформатора. По истечении этого времени сигнал с элемента задержки сигнала 42 подаётся на второй вход седьмого элемента И 43. Однако на выходе последнего сигнал на появится, так как к тому времени исчезает сигнал с первого входа седьмого элемента И 43, который был подан с пятого датчика тока 19 в момент броска тока намагничивания. Сигнал с шестого датчика 41 рабочего тока не исчезает, а будет постоянно подаваться через второй элемент задержки сигнала 42 на один вход седьмого логического элемента И 43. В таком состоянии схема будет находиться до момента короткого замыкания на контролируемых элементах подстанции. При коротком замыкании в конце отходящей линии, например в точке К1 (см. фигуру 1), одновременно произойдёт бросок тока в трёх контролируемых точках подстанции (на отходящей линии 4, на вводах сторон низкого и высокого напряжения трансформатора). Предположим, что пятый датчик тока 19 не среагировал на бросок тока короткого замыкания в конце линии 10 кВ, так как величина не достаточна для его срабатывания. Тогда не появится сигнал на выходе седьмого элемента И 43, и соответственно, на одном входе четвёртого логического элемента ИЛИ 44, через который подаётся сигнал на вход первого элемента И 24 осуществляющего контроль совпадения сигналов со всех датчиков тока. Однако в этот момент на вход первого элемента И 24 через другой вход элемента ИЛИ 44 будет подан резервный сигнал с первого датчика тока 15 линии 10 кВ. Таким образом, на входе первого логического элемента И 24 появятся два сигнала, соответственно, на его выходе также появится сигнал, который подается на вход элемента задержка 45 и с его выхода, с задержкой 0,3 с, одновременно подаётся на восьмой, девятый, десятый и третий элементы И (25, 26, 27, 30) и второй логический элемент НЕ 34. Однако реализация сигнала произойдёт только в восьмом элементе И 25, так на его вход подан также сигнал с первого датчика тока 15. В результате, на выходе восьмого элемента И 25 появится сигнал, который подаётся на первый исполнительный орган 36, осуществляющий подачу напряжения на электромагнит отключения привода выключателя линии 10 кВ №4. При коротком замыкании на шинах низкого напряжения в точке К2 возникнут броски тока короткого замыкания в двух контролируемых точках (на вводах сторон низкого и высокого напряжения трансформатора), на которые среагируют четвёртый и пятый датчики тока 18, 19. с последнего сигнал подается на второй вход седьмого элемента И 43, на входе которого имеется сигнал со второго элемента задержка 42. Вследствие чего, на его выходе появится сигнал, который одновременно подается на вход шестого элемента И 23 и четвертого элемента. С четвертого датчика тока 18 одновременно сигнал подается на второй вход шестого элемента И 23 и вход второго элемента НЕ 33, на выходе которого сигнала нет. Поскольку на вход шестого элемента И 23 подано два сигнала, то на его выходе появится сигнал, который подается на вход элемента ИЛИ 44, а с него одновременно подаётся на первый и второй элементы И 24, 28 и на первый элемент задержки сигнала 35. Так как сигналы на выходах первого, второго и третьего датчиков тока 15-17 отсутствуют, то не будет сигнала на выходе первого элемента И 24 и входе третьего элемента задержка 45, но появится сигнал на выходе первого элемента НЕ 32, который также подаётся на вход второго элемента И 28. В результате, на его выходе появится сигнал, который через второй элемент ИЛИ 21 подаётся на четвёртый исполнительный орган 39, осуществляющий подачу напряжения на электромагнит отключения выключателя ввода низкой стороны силового трансформатора. Если отключение не произойдёт из-за отказа привода выключателя, то через 0,5-1 секунду будет подан сигнал с первого элемента задержки сигнала 35 через пятый элемент И 31 и третий элемент ИЛИ 22 на пятый исполнительный орган 40, осуществляющий подачу напряжения на электромагнит отключения выключателя ввода высокой стороны силового трансформатора, обеспечивая резервирование действия защиты при отказе привода выключателя ввода низкого напряжения трансформатора. При коротком замыкании в точке К3 произойдёт бросок тока короткого замыкания, на который среагирует пятый датчик тока 19. В результате, на выходе седьмого элемента И 43 появится сигнал, который подаётся на вход шестого и четвёртого элемента И 23, 29. На выходе шестого элемента И 23 сигнала не будет, так как нет сигнала с четвёртого датчика тока 18, но появится сигнал на выходе второго элемента НЕ 33, и соответственно, на выходе четвёртого элемента И 29, с которого одновременно подаётся сигнал на четвертый и пятый исполнительные органы защиты 39, 40, осуществляющие одновременную подачу напряжения на электромагниты отключения выключателей вводов высокого и низкого напряжения трансформатора. Выключатели 2 и 3 отключаются, предотвращая подачу напряжения в повреждённый трансформатор с обеих сторон.
  • 5.
    29313 5 ФОРМУЛА ИЗОБРЕТЕНИЯ Устройство защитыподстанции без выдержки времени, содержащее датчики тока короткого замыкания и рабочего тока, включенные во вторичные схемы соединения трансформаторов тока вводов низкого и высокого напряжения силового трансформатора и отходящих линий, логические элементы ИЛИ, И, НЕ, элементы задержки сигнала и исполнительные органы, осуществляющие подачу сигналов на электромагниты отключения выключателей отличающееся тем, что введён элемент задержки сигнала 0,3...0,5 с на отключение линии 10 кВ, вход которого соединён с выходом первого элемента И, а выход соединён с входами третьего, восьмого, девятого, десятого элементов И и третьим элементом НЕ. Верстка Ж. Жомартбек Корректор К. Нгметжанова