A
MICROPROJECT REPORT
ON
“Model of Nuclear Power Plant”
Submitted by
1. SawantYash Sanjay
2. Garad AkshayBalaji
Under the guidance of
Prof. Kokare A. Y.
Dnyan, Kala, Krida and KrishiPratishthan’s
LATE BABASAHEB PHADTARE POLYTECHNIC,
Kalamb-Walchandnagar Tal:IndapurDist: Pune-413114
2019-2020
Dnyan, Kala, Krida and KrishiPratishthan’s
LATE BABASAHEB PHADTARE POLYTECHNIC,
Kalamb-Walchandnager Tal:IndapurDist: Pune.-413114
CERTIFICATE
This is certified that the micro project entitled
“Model of Nuclear Power Plant”
Submitted by
1. SawantYash Sanjay
2. Garad AkshayBalaji
It is a record of bonfire work carried out by them under the guidance of Prof. Kokare A. Y.
This work is submitted toward the partial fulfilment of the requirement of MSBTE, Mumbai.
Date:
Place:
Project Guide HOD Principal
2019-2020
TABLE OF CONTENTS
CHAPTER 1 INTRODUCTION 1
CHAPTER 2 HISTORY 2
CHAPTER 3 GENERAL LAYOUTOF NUCLEAR POWER PLANT 3
CHAPTER 4TYPES OF THE NUCLEAR REACTOR AND COMPONENTS OF
NUCLEAR POWER-PLANT 4
4.1. Types of the nuclear reactor 4
4.2. Components of a nuclear power-plant 4
CHAPTER 5 PWR NUCLEAR REACTOR 6
CHAPTER 6 PARTS OF PWR NUCLEAR REACTOR 7
CHAPTER 7 NUCLEAR FISSION 8
CHAPTER 8 ADVANTAGES & DISADVANTAGES OF PRESSURIZED
WATER REACTOR 9
8.1. Advantages of pressurized water reactor 9
8.2. Disadvantages of pressurized water reactor 9
CHAPTER 9 NUCLEAR WASTE DISPOSAL 10
CHAPTER 10 TYPES OF RADIOACTIVE WASTE 11
10.1. Low-level waste 11
10.2. Intermediate-level waste 11
10.3. High-level waste 11
10.4. Very low-level waste 11
CHAPTER 11 ADVANTAGES AND DISADVANTAGES OF NUCLEAR
POWER PLANT 12
CHAPTER 12 NUCLEARPOWER SOURCE IN INDIA 13
CHAPTER 13 CONCLUSIONS 14
CHAPTER 14 REFERENCES 15
LIST OF FIGURES
Figure 1 Nuclear Power Plant 2
Figure 2 General Layout of nuclear power-plant 3
Figure 3 Schematic diagram of nuclear power-plant 5
Figure 4 PWR Nuclear Reactor 6
Figure 5 Nuclear Reactor 7
Figure 6 Nuclear Fission in PWR Reactor 8
Figure 7 Nuclear waste disposal 10
CHAPTER 1
INTRODUCTION
There is strategic as well as economic necessity for nuclear power in the United States
and indeed most of the world. The strategic importance lies primarily in the fact that one large
nuclear power plant saves more than 50,000 barrels of oil per day. At $30 to $40 per barrel
(1982), such a power plant would pay for its capital cost in a few short years. For those countries
that now rely on but do not have oil, or must reduce the importation of foreign oil, these strategic
and economic advantages are obvious. For those countries that are oil exporters, nuclear power
represents an insurance against the day when oil is depleted. A modest start now will assure that
they would not be left behind when the time comes to have to use nuclear technology.
The unit costs per kilowatt-hour for nuclear energy are now comparable to or lower than
the unit costs for coal in most parts of the world. Other advantages are the lack of environmental
problems that are associated with coal or oil-fired power plants and the near absence of issues of
mine safety, labor problems, and transportation bottle-necks. Natural gas is a good, relatively
clean-burning fuel, but it has some availability problems in many countries and should, in any
case, be conserved for small-scale industrial and domestic uses. Thus nuclear power is bound to
become the social choice relative to other societal risks and overall health and safety risks.
Other sources include hydroelectric generation, which is nearly fully developed with
only a few sites left around the world with significant hydroelectric potential. Solar power,
although useful in outer space and domestic space and water heating in some parts of the world,
is not and will not become an economic primary source of electric power.
It is, however, the opinion of many, including this author, that despite these difficulties
the future of large electric-energy generation includes nuclear energy as a primary, if not the
main, source. The signs are already evident in many European and Asian countries such as
France, the United Kingdom, Japan, and the U.S.S.R.
In a power plant technology course, it is therefore necessary to study nuclear energy:
systems. We shall begin in this chapter by covering the energy-generation processes in nuclear
reactors by starting with the structure of the atom and its nucleus and reactions that give rise to
such energy generation. These include fission, fusion, aw different types of neutron-nucleus
interactions and radioactivity.
CHAPTER 2
HISTORY
As early as 1901, the Geological Survey of India (GSI) had recognised India as
potentially having significant deposits including pitchblende, uranium and thorianite. In the
ensuing 50 years, however, little to no effort was made to exploit those resources. During the
1920s and 1930s, Indian scientists maintained close links to their counterparts in Europe and the
United States, and were well aware of the latest developments in physics. Several Indian
physicists, notably Daulat Singh Kothari, Meghnad Saha, Homi J. Bhabha and R. S. Krishnan,
conducted pioneering research in nuclear physics in Europe during the 1930s.
By 1939, Meghnad Saha, the Palit Professor of Physics at the University of Calcutta, had
recognised the significance of the discovery of nuclear fission, and had begun to conduct various
experiments in his laboratory related to nuclear physics. In 1940, he incorporated nuclear
physics into the university's post-graduate curriculum. In the same year, the Sir Dorabji Tata
Trust sanctioned funds for installing a cyclotron at the University of Calcutta, but various
difficulties likely related to the war delayed the project. In 1944, Homi J. Bhabha, a
distinguished nuclear physicist who had established a research school at the Indian Institute of
Science, Bangalore, wrote a letter to his distant cousin J. R. D. Tata, the chairman of the Tata
Group. He requested funds to establish a research institute of fundamental physics, "with special
reference to cosmic rays and nuclear physics." The Tata Institute of Fundamental
Research (TIFR) was inaugurated in Mumbai the following year.
Fig.1 Nuclear Power Plant
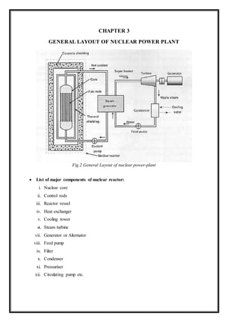
CHAPTER 3
GENERAL LAYOUT OF NUCLEAR POWER PLANT
Fig.2 General Layout of nuclear power-plant
 List of major components of nuclear reactor:
i. Nuclear core
ii. Control rods
iii. Reactor vessel
iv. Heat exchanger
v. Cooling tower
vi. Steam turbine
vii. Generator or Alternator
viii. Feed pump
ix. Filter
x. Condenser
xi. Pressuriser
xii. Circulating pump etc.

CHAPTER 4
TYPES OF THE NUCLEAR REACTOR AND COMPONENTS OF A NUCLEAR
POWER-PLANT
4.1. Types of the nuclear reactor
1. Pressurized-water reactor (soft water reactor)
2. Hard water reactor
3. Boiling-water reactor
4. Gas-cooled reactor
5. Liquid-metal reactor
4.2. Components of a nuclear power-plant
 Products of industry: A nuclear reactor is a device to initiate and control a sustained
nuclear chain reaction. In its central part, the reactor core’s heat is generated by
controlled nuclear fission. With this heat, a coolant is heated as it is pumped through the
reactor and thereby removes the energy from the reactor. Heat from nuclear fission is
used to raise steam, which runs through turbines, which in turn powers either ship’s
propellers or electrical generators.
 Steam Generator/Boiler: The heat from the reactor is used to convert water to steam.
This steam is used to run a turbine to produce electricity. The position of the boiler
depends on the type of reactor.
 Feed water pump: The water level in the steam generator and nuclear reactor is
controlled using the feed water system. The feed water pump has the task of taking the
water from the condensate system, increasing the pressure and forcing it into either the
steam generators (in the case of a pressurized water reactor) or directly into the reactor
(for boiling water reactors).
 Steam Turbine: The steam generated from the boiler is used to drive the turbine. This
turbine is connected to an electric generator so as to generate electricity. Care is taken in
maintaining the condition of the turbine as it handles steam of very high heat capacity.
The turbines used in BWR have to be radioactively sealed so as to avoid leakage of the
radioactive water.
 Steam Condenser: Steam Condenser is a device which is used to condense exhaust
steam of the turbine into water. It does so with the help of cooling water circulated into it
from the cooling tower.
 Cooling Towers: A cooling tower is a heat rejection device which extracts Waste heat
to the Atmosphere through the cooling of a water stream to a lower temperature. Cooling
towers may either use the Evaporation of water to remove process heat and cool the
working fluid to near the Wet bulb air temperature or, in the case of Closed circuit dry
cooling towers, rely solely on air to cool the working fluid to near the Dry bulb air
temperature.
 Cooling System: A cooling system removes heat from the reactor core and transports it
to another area of the plant, where the thermal energy can be harnessed to produce
electricity or to do other useful work.
 Electric Generator: The generator converts kinetic energy supplied by the turbine into
electrical energy. Low pole AC synchronous generators of high rated power are used.
Fig.3 Schematic diagram of nuclear power-plant
CHAPTER 5
PWR NUCLEAR REACTOR
Fig.4 PWR Nuclear Reactor
 Nuclear fission produces heat inside the reactor. That heat is transferred to water
circulating around the uranium fuel in the first of three separate water systems.
 The water is heated to extremely high temperatures, but doesn’t boil because the
water is under pressure. The water within the primary system passes over the reactor
core to act as a moderator and coolant but does not flow to the turbine.
 It is contained in a pressurized piping loop. The hot, pressurized water passes through
a series of tubes inside the steam generator.
 These tubes are surrounded by another water system called the secondary or steam
generating system. The heat, but not the water, from the primary coolant is
transferred to the secondary, system which then, turns into steam.
 The steam is pumped from the containment building into the turbine building to push
the giant blades of the turbine. The turbine is connected to an electrical generator.
 After turning the turbines, the steam is cooled by passing it over tubes carrying a third
water system called the condenser coolant. As the steam is cooled, it condenses back
into water and is returned to the steam generator to be used again and again.
CHAPTER 6
PARTS OF PWR NUCLEAR REACTOR
Fig.5 Nuclear Reactor
1. Nuclear fuel: Fuel of a reactor should be fissionable material which can be defined as a
fissionable material which can be defined as an element or isotope whose nuclei can be
caused to undergo nuclear fission nuclear bombardment and to produce a fission chain
reaction. The fuels used are U238, U235, U234 Fertile materials, those which can be
transformed into fissile materials, cannot sustain chain reactions. Ehen a fertile material is hit
by neutrons and absorbs some of them it is converted to fissile material.
2. Control rods: The energy inside the reactor is controlled by the control rod. These are in
cylindrical or sheet form made of boron or cadmium. These rods can be moved in and out of
the holes in the reactor core assembly.
3. Reactor vessel: It is a strong walled container housing the core of the power reactor. It
contains moderate, reflector, and thermal shielding and control rods.
4. Coolant: This removes heat from the core produced by nuclear reaction. The types of
coolants used are carbon dioxide, air, hydrogen, helium, sodium or sodium potassium
5. Steam Generator/Boiler: The heat from the reactor is used to convert water to steam. This
steam is used to run a turbine to produce electricity
6. Control rods: These are used in nuclear reactors to control the fission rate
of uranium and/or plutonium. Their compositions includes chemical elements such
as boron, cadmium, silver and/or indium, that are capable of absorbing
many neutrons without themselves fissioning.
CHAPTER 7
NUCLEAR FISSION
Nuclear fission is a nuclear reaction in which the nucleus of an atom splits into smaller
parts (lighter nuclei). The fission process often produces free neutrons and photons (in the form
of gamma rays), and releases a large amount of energy.
In nuclear physics, nuclear fission is either a nuclear reaction or a radioactive decay
process. The case of decay process is called spontaneous fission and it is very rare process. In
this section, the neutron-induced nuclear fission, the process of the greatest practical importance
in reactor physics, will be discussed.
 Basics of Nuclear Fission
There are nuclei that can undergo fission on their own spontaneously, but only certain
nuclei, like uranium-235, uranium-233 and plutonium-239, can sustain a fission chain reaction.
This is because these nuclei release neutrons when they break apart, and these neutrons can
induce fission of other nuclei. Free neutrons released by each fission play very important role as
a trigger of the reaction.
Fig.6 Nuclear Fission in PWR Reactor
Nuclear fission is a nuclear reaction in which the nucleus of an atom splits into smaller
parts (lighter nuclei). This nuclear reaction is triggered by the neutron.
CHAPTER 8
ADVANTAGES & DISADVANTAGES OF PRESSURIZED WATER
REACTOR
8.1. Advantages of pressurized water reactor
 PWR reactors are very stable due to their tendency to produce less power as
temperatures increase; this makes the reactor easier to operate from a stability
standpoint.
 PWR turbine cycle loop is separate from the primary loop, so the water in the secondary
loop is not contaminated by radioactive materials.
 PWRs can passively scram the reactor in the event that offsite power is lost to
immediately stop the primary nuclear reaction. The control rods are held by
electromagnets and fall by gravity when current is lost; full insertion safely shuts down
the primary nuclear reaction.
 PWR technology is favoured by nations seeking to develop a nuclear navy; the compact
reactors fit well in nuclear submarines and other nuclear ships.
8.2. Disadvantages of pressurized water reactor
 The coolant water must be highly pressurized to remain liquid at high temperatures. This
requires high strength piping and a heavy pressure vessel and hence increases
construction costs.
 Additional high pressure components such as reactor coolant pumps, pressurizer, steam
generators, etc. are also needed. This also increases the capital cost and complexity of a
PWR power plant.
 The high temperature water coolant with boric acid dissolved in it is corrosive to carbon
steel (but not stainless steel); this can cause radioactive corrosion products to circulate in
the primary coolant loop.
 Natural uranium is only 0.7% uranium-235, the isotope necessary for thermal reactors.
 Because water acts as a neutron moderator, it is not possible to build a fast-neutron
reactor with a PWR design. A reduced moderation water reactor may however achieve
a breeding ratio greater than unity, though this reactor design has disadvantages of its
own.
CHAPTER 9
NUCLEAR WASTE DISPOSAL
Fig.7 Nuclear waste disposal
Like all industries, the generation of electricity produces waste. Whatever fuel is used,
the waste produced in generating electricity must be managed in ways that safeguard human
health and minimize the impact on the environment.
For radioactive waste, this means isolating or diluting it such that the rate or
concentration of any radionuclides returned to the biosphere is harmless. To achieve this,
practically all radioactive waste is contained and managed, with some clearly needing deep and
permanent burial. From nuclear power generation, unlike all other forms of thermal electricity
generation, all waste is regulated – none is allowed to cause pollution.
Nuclear power is characterized by the very large amount of energy produced from a very
small amount of fuel, and the amount of waste produced during this process is also relatively
small. However, much of the waste produced is radioactive and therefore must be carefully
managed as hazardous material. All parts of the nuclear fuel cycle produce some radioactive
waste and the cost of managing and disposing of this is part of the electricity cost (i.e. it is
internalized and paid for by the electricity consumers).
All toxic waste needs be dealt with safely – not just radioactive waste – and in countries
with nuclear power, radioactive waste comprises a very small proportion of total industrial
hazardous waste generated.
Radioactive waste is not unique to the nuclear fuel cycle. Radioactive materials are used
extensively in medicine, agriculture, research, manufacturing, non-destructive testing, and
minerals exploration. Unlike other hazardous industrial materials, however, the level of hazard
of all radioactive waste – its radioactivity – diminishes with time.
CHAPTER 10
TYPES OF RADIOACTIVE WASTE
Radioactive waste includes any material that is either intrinsically radioactive, or has
been contaminated by radioactivity, and that is deemed to have no further use. Government
policy dictates whether certain materials – such as used nuclear fuel and plutonium – are
categorized as waste.
10.1.Low-level waste
Low-level waste has a radioactive content not exceeding four giga-becquerels per tonne (GBq/t)
of alpha activity or 12 GBq/t beta-gamma activity. LLW does not require shielding during
handling and transport, and is suitable for disposal in near surface facilities.
LLW is generated from hospitals and industry, as well as the nuclear fuel cycle. It comprises
paper, rags, tools, clothing, filters, etc., which contain small amounts of mostly short-lived
radioactivity.
10.2.Intermediate-level waste
Intermediate-level waste (ILW) is more radioactive than LLW, but the heat it generates (< 2
kW/m3) is not sufficient to be taken into account in the design or selection of storage and
disposal facilities. Due to its higher levels of radioactivity, ILW requires some shielding.
10.3.High-level waste
High-level waste (HLW) is sufficiently radioactive for its decay heat (>2kW/m3) to increase its
temperature, and the temperature of its surroundings, significantly. As a result, HLW requires
cooling and shielding.
10.4.Very low-level waste
Exempt waste and very low-level waste (VLLW) contains radioactive materials at a level which
is not considered harmful to people or the surrounding environment. It consists mainly of
demolished material (such as concrete, plaster, bricks, metal, valves, piping, etc.) produced
during rehabilitation or dismantling operations on nuclear industrial sites.
CHAPTER 11
ADVANTAGES AND DISADVANTAGES OF NUCLEAR POWER
PLANT
11.1. Advantages of Nuclear Power Plant
 Space requirement of a nuclear power plant is less as compared to other conventional power
plants of equal size.
 A nuclear power plant consumes very small Quantity of fuel. Thus fuel transportation cost
is less and large fuel storage facility is not needed.
 There is increased reliability of operation.
 Nuclear power plants are not affected by adverse weather conditions.
 Nuclear power plants are well suited to meet large power demands. They give better
performance at higher load factors (80-90%).
 It does not require large quantity of water.
 Currently, fossil fuels are consumed faster than they are produced, so in the next future
these resources may be reduced or the price may increase becoming inaccessible for most of
the population.
11.2. Disadvantages of Nuclear Power Plant
 Initial cost of nuclear power plant is higher as compared to hydro or steam power plant.
 Nuclear power plants are not well suited for varying load conditions.
 Maintenance cost of the plant is high.
 It requires highly trained personnel to handle nuclear power plants.
 Nuclear power plants are objectives of terrorist organizations.
 Decommissioning of nuclear power stations is expensive and takes a long time.
CHAPTER 12
NUCLEAR POWER SOURCE IN INDIA
Nuclear power is the fourth largest source of electricity in India after thermal,
hydroelectric and renewable sources of electricity. As of 2017, India has 21 nuclear reactors in
operation in 7 nuclear power plants, having an installed capacity of 6780 MW and producing a
total of 30,292.91 GWh of electricity while 6 more reactors are under construction and are
expected to generate an additional 4,300 MW.
NUCLEAR POWER-PLANT IN INDIA
Sr.No Name of the power station State Operator
Total capacity
(MW)
1.
Tarapur Atomic Power
Station
Maharashtra
NPCIL
1,400
2.
Kakrapar Atomic Power
Station
Gujarat
NPCIL
440
3.
Kudankulam Nuclear Power
Plant
Tamil Nadu
NPCIL
2,000
4. Kaiga Nuclear Power Plant Karnataka NPCIL 880
5.
Madras Atomic Power
Station
Tamil Nadu
NPCIL
440
6.
Rajasthan Atomic Power
Station
Rajasthan
NPCIL
1,180
7.
Narora Atomic Power
Station
Uttar Pradesh
NPCIL
440
CHAPTER 13
CONCLUSION
Widely used nuclear energy can be of great benefit for mankind. It can bridge the gap
caused by inadequate coal and oil supply. It should be used to as much extent as possible to
solve power problem. With further developments, it is likely that the cost of nuclear power
stations will be lowered and that they will soon be competitive. Nuclear power stations are
taking an important place in the development of the power potentials of the nations of the world
today in the context of “The changing pattern of Power”
CHAPTER 14
REFERENCES
1. "Kudankulam nuclear plant begins power generation". Mumbai Mirror. 22 October
2013. Retrieved 29 January 2014.
2. ^ "India Installed Capacity" (PDF). Retrieved 5 June 2018.
3. ^ "India". Retrieved 5 June 2018.
4. ^https://pris.iaea.org/pris/CountryStatistics/CountryDetails.aspx?current=IN retrieved
18-09-18
5. ^ "India eyeing 64,000 MW nuclear power capacity by 2032: NPCIL". The Economic
Times. 11 October 2010.
6. ^ Jump up to:a b c d e Siddharth Srivastava (27 October 2011). "India's Rising Nuclear
Safety Concerns". Asia Sentinel.
7. ^ Jump up to:a b Ranjit Devraj (25 October 2011). "Prospects Dim for India's Nuclear
Power Expansion as Grassroots Uprising Spreads". Inside Climate News.
8. ^ "PRIS - Lifetime factors - Energy Availability". pris.iaea.org. IAEA PRIS.
Retrieved 18 March 2019.
9. ^ "PRIS - Last three years factors - Energy Availability". pris.iaea.org. IAEA PRIS.
Retrieved 18 March 2019.
10. ^ Pham, Lisa (20 October 2009). "Considering an Alternative Fuel for Nuclear
Energy". The New York Times.

Nuclear Power Plant | Mechanical Engineering | Power Plant Engineering

  • 1.
    A MICROPROJECT REPORT ON “Model ofNuclear Power Plant” Submitted by 1. SawantYash Sanjay 2. Garad AkshayBalaji Under the guidance of Prof. Kokare A. Y. Dnyan, Kala, Krida and KrishiPratishthan’s LATE BABASAHEB PHADTARE POLYTECHNIC, Kalamb-Walchandnagar Tal:IndapurDist: Pune-413114 2019-2020
  • 2.
    Dnyan, Kala, Kridaand KrishiPratishthan’s LATE BABASAHEB PHADTARE POLYTECHNIC, Kalamb-Walchandnager Tal:IndapurDist: Pune.-413114 CERTIFICATE This is certified that the micro project entitled “Model of Nuclear Power Plant” Submitted by 1. SawantYash Sanjay 2. Garad AkshayBalaji It is a record of bonfire work carried out by them under the guidance of Prof. Kokare A. Y. This work is submitted toward the partial fulfilment of the requirement of MSBTE, Mumbai. Date: Place: Project Guide HOD Principal 2019-2020
  • 3.
    TABLE OF CONTENTS CHAPTER1 INTRODUCTION 1 CHAPTER 2 HISTORY 2 CHAPTER 3 GENERAL LAYOUTOF NUCLEAR POWER PLANT 3 CHAPTER 4TYPES OF THE NUCLEAR REACTOR AND COMPONENTS OF NUCLEAR POWER-PLANT 4 4.1. Types of the nuclear reactor 4 4.2. Components of a nuclear power-plant 4 CHAPTER 5 PWR NUCLEAR REACTOR 6 CHAPTER 6 PARTS OF PWR NUCLEAR REACTOR 7 CHAPTER 7 NUCLEAR FISSION 8 CHAPTER 8 ADVANTAGES & DISADVANTAGES OF PRESSURIZED WATER REACTOR 9 8.1. Advantages of pressurized water reactor 9 8.2. Disadvantages of pressurized water reactor 9 CHAPTER 9 NUCLEAR WASTE DISPOSAL 10 CHAPTER 10 TYPES OF RADIOACTIVE WASTE 11 10.1. Low-level waste 11 10.2. Intermediate-level waste 11 10.3. High-level waste 11 10.4. Very low-level waste 11 CHAPTER 11 ADVANTAGES AND DISADVANTAGES OF NUCLEAR POWER PLANT 12 CHAPTER 12 NUCLEARPOWER SOURCE IN INDIA 13 CHAPTER 13 CONCLUSIONS 14 CHAPTER 14 REFERENCES 15
  • 4.
    LIST OF FIGURES Figure1 Nuclear Power Plant 2 Figure 2 General Layout of nuclear power-plant 3 Figure 3 Schematic diagram of nuclear power-plant 5 Figure 4 PWR Nuclear Reactor 6 Figure 5 Nuclear Reactor 7 Figure 6 Nuclear Fission in PWR Reactor 8 Figure 7 Nuclear waste disposal 10
  • 5.
    CHAPTER 1 INTRODUCTION There isstrategic as well as economic necessity for nuclear power in the United States and indeed most of the world. The strategic importance lies primarily in the fact that one large nuclear power plant saves more than 50,000 barrels of oil per day. At $30 to $40 per barrel (1982), such a power plant would pay for its capital cost in a few short years. For those countries that now rely on but do not have oil, or must reduce the importation of foreign oil, these strategic and economic advantages are obvious. For those countries that are oil exporters, nuclear power represents an insurance against the day when oil is depleted. A modest start now will assure that they would not be left behind when the time comes to have to use nuclear technology. The unit costs per kilowatt-hour for nuclear energy are now comparable to or lower than the unit costs for coal in most parts of the world. Other advantages are the lack of environmental problems that are associated with coal or oil-fired power plants and the near absence of issues of mine safety, labor problems, and transportation bottle-necks. Natural gas is a good, relatively clean-burning fuel, but it has some availability problems in many countries and should, in any case, be conserved for small-scale industrial and domestic uses. Thus nuclear power is bound to become the social choice relative to other societal risks and overall health and safety risks. Other sources include hydroelectric generation, which is nearly fully developed with only a few sites left around the world with significant hydroelectric potential. Solar power, although useful in outer space and domestic space and water heating in some parts of the world, is not and will not become an economic primary source of electric power. It is, however, the opinion of many, including this author, that despite these difficulties the future of large electric-energy generation includes nuclear energy as a primary, if not the main, source. The signs are already evident in many European and Asian countries such as France, the United Kingdom, Japan, and the U.S.S.R. In a power plant technology course, it is therefore necessary to study nuclear energy: systems. We shall begin in this chapter by covering the energy-generation processes in nuclear reactors by starting with the structure of the atom and its nucleus and reactions that give rise to such energy generation. These include fission, fusion, aw different types of neutron-nucleus interactions and radioactivity.
  • 6.
    CHAPTER 2 HISTORY As earlyas 1901, the Geological Survey of India (GSI) had recognised India as potentially having significant deposits including pitchblende, uranium and thorianite. In the ensuing 50 years, however, little to no effort was made to exploit those resources. During the 1920s and 1930s, Indian scientists maintained close links to their counterparts in Europe and the United States, and were well aware of the latest developments in physics. Several Indian physicists, notably Daulat Singh Kothari, Meghnad Saha, Homi J. Bhabha and R. S. Krishnan, conducted pioneering research in nuclear physics in Europe during the 1930s. By 1939, Meghnad Saha, the Palit Professor of Physics at the University of Calcutta, had recognised the significance of the discovery of nuclear fission, and had begun to conduct various experiments in his laboratory related to nuclear physics. In 1940, he incorporated nuclear physics into the university's post-graduate curriculum. In the same year, the Sir Dorabji Tata Trust sanctioned funds for installing a cyclotron at the University of Calcutta, but various difficulties likely related to the war delayed the project. In 1944, Homi J. Bhabha, a distinguished nuclear physicist who had established a research school at the Indian Institute of Science, Bangalore, wrote a letter to his distant cousin J. R. D. Tata, the chairman of the Tata Group. He requested funds to establish a research institute of fundamental physics, "with special reference to cosmic rays and nuclear physics." The Tata Institute of Fundamental Research (TIFR) was inaugurated in Mumbai the following year. Fig.1 Nuclear Power Plant
  • 7.
    CHAPTER 3 GENERAL LAYOUTOF NUCLEAR POWER PLANT Fig.2 General Layout of nuclear power-plant  List of major components of nuclear reactor: i. Nuclear core ii. Control rods iii. Reactor vessel iv. Heat exchanger v. Cooling tower vi. Steam turbine vii. Generator or Alternator viii. Feed pump ix. Filter x. Condenser xi. Pressuriser xii. Circulating pump etc. 
  • 8.
    CHAPTER 4 TYPES OFTHE NUCLEAR REACTOR AND COMPONENTS OF A NUCLEAR POWER-PLANT 4.1. Types of the nuclear reactor 1. Pressurized-water reactor (soft water reactor) 2. Hard water reactor 3. Boiling-water reactor 4. Gas-cooled reactor 5. Liquid-metal reactor 4.2. Components of a nuclear power-plant  Products of industry: A nuclear reactor is a device to initiate and control a sustained nuclear chain reaction. In its central part, the reactor core’s heat is generated by controlled nuclear fission. With this heat, a coolant is heated as it is pumped through the reactor and thereby removes the energy from the reactor. Heat from nuclear fission is used to raise steam, which runs through turbines, which in turn powers either ship’s propellers or electrical generators.  Steam Generator/Boiler: The heat from the reactor is used to convert water to steam. This steam is used to run a turbine to produce electricity. The position of the boiler depends on the type of reactor.  Feed water pump: The water level in the steam generator and nuclear reactor is controlled using the feed water system. The feed water pump has the task of taking the water from the condensate system, increasing the pressure and forcing it into either the steam generators (in the case of a pressurized water reactor) or directly into the reactor (for boiling water reactors).  Steam Turbine: The steam generated from the boiler is used to drive the turbine. This turbine is connected to an electric generator so as to generate electricity. Care is taken in maintaining the condition of the turbine as it handles steam of very high heat capacity. The turbines used in BWR have to be radioactively sealed so as to avoid leakage of the radioactive water.
  • 9.
     Steam Condenser:Steam Condenser is a device which is used to condense exhaust steam of the turbine into water. It does so with the help of cooling water circulated into it from the cooling tower.  Cooling Towers: A cooling tower is a heat rejection device which extracts Waste heat to the Atmosphere through the cooling of a water stream to a lower temperature. Cooling towers may either use the Evaporation of water to remove process heat and cool the working fluid to near the Wet bulb air temperature or, in the case of Closed circuit dry cooling towers, rely solely on air to cool the working fluid to near the Dry bulb air temperature.  Cooling System: A cooling system removes heat from the reactor core and transports it to another area of the plant, where the thermal energy can be harnessed to produce electricity or to do other useful work.  Electric Generator: The generator converts kinetic energy supplied by the turbine into electrical energy. Low pole AC synchronous generators of high rated power are used. Fig.3 Schematic diagram of nuclear power-plant
  • 10.
    CHAPTER 5 PWR NUCLEARREACTOR Fig.4 PWR Nuclear Reactor  Nuclear fission produces heat inside the reactor. That heat is transferred to water circulating around the uranium fuel in the first of three separate water systems.  The water is heated to extremely high temperatures, but doesn’t boil because the water is under pressure. The water within the primary system passes over the reactor core to act as a moderator and coolant but does not flow to the turbine.  It is contained in a pressurized piping loop. The hot, pressurized water passes through a series of tubes inside the steam generator.  These tubes are surrounded by another water system called the secondary or steam generating system. The heat, but not the water, from the primary coolant is transferred to the secondary, system which then, turns into steam.  The steam is pumped from the containment building into the turbine building to push the giant blades of the turbine. The turbine is connected to an electrical generator.  After turning the turbines, the steam is cooled by passing it over tubes carrying a third water system called the condenser coolant. As the steam is cooled, it condenses back into water and is returned to the steam generator to be used again and again.
  • 11.
    CHAPTER 6 PARTS OFPWR NUCLEAR REACTOR Fig.5 Nuclear Reactor 1. Nuclear fuel: Fuel of a reactor should be fissionable material which can be defined as a fissionable material which can be defined as an element or isotope whose nuclei can be caused to undergo nuclear fission nuclear bombardment and to produce a fission chain reaction. The fuels used are U238, U235, U234 Fertile materials, those which can be transformed into fissile materials, cannot sustain chain reactions. Ehen a fertile material is hit by neutrons and absorbs some of them it is converted to fissile material. 2. Control rods: The energy inside the reactor is controlled by the control rod. These are in cylindrical or sheet form made of boron or cadmium. These rods can be moved in and out of the holes in the reactor core assembly. 3. Reactor vessel: It is a strong walled container housing the core of the power reactor. It contains moderate, reflector, and thermal shielding and control rods. 4. Coolant: This removes heat from the core produced by nuclear reaction. The types of coolants used are carbon dioxide, air, hydrogen, helium, sodium or sodium potassium 5. Steam Generator/Boiler: The heat from the reactor is used to convert water to steam. This steam is used to run a turbine to produce electricity 6. Control rods: These are used in nuclear reactors to control the fission rate of uranium and/or plutonium. Their compositions includes chemical elements such as boron, cadmium, silver and/or indium, that are capable of absorbing many neutrons without themselves fissioning.
  • 12.
    CHAPTER 7 NUCLEAR FISSION Nuclearfission is a nuclear reaction in which the nucleus of an atom splits into smaller parts (lighter nuclei). The fission process often produces free neutrons and photons (in the form of gamma rays), and releases a large amount of energy. In nuclear physics, nuclear fission is either a nuclear reaction or a radioactive decay process. The case of decay process is called spontaneous fission and it is very rare process. In this section, the neutron-induced nuclear fission, the process of the greatest practical importance in reactor physics, will be discussed.  Basics of Nuclear Fission There are nuclei that can undergo fission on their own spontaneously, but only certain nuclei, like uranium-235, uranium-233 and plutonium-239, can sustain a fission chain reaction. This is because these nuclei release neutrons when they break apart, and these neutrons can induce fission of other nuclei. Free neutrons released by each fission play very important role as a trigger of the reaction. Fig.6 Nuclear Fission in PWR Reactor Nuclear fission is a nuclear reaction in which the nucleus of an atom splits into smaller parts (lighter nuclei). This nuclear reaction is triggered by the neutron.
  • 13.
    CHAPTER 8 ADVANTAGES &DISADVANTAGES OF PRESSURIZED WATER REACTOR 8.1. Advantages of pressurized water reactor  PWR reactors are very stable due to their tendency to produce less power as temperatures increase; this makes the reactor easier to operate from a stability standpoint.  PWR turbine cycle loop is separate from the primary loop, so the water in the secondary loop is not contaminated by radioactive materials.  PWRs can passively scram the reactor in the event that offsite power is lost to immediately stop the primary nuclear reaction. The control rods are held by electromagnets and fall by gravity when current is lost; full insertion safely shuts down the primary nuclear reaction.  PWR technology is favoured by nations seeking to develop a nuclear navy; the compact reactors fit well in nuclear submarines and other nuclear ships. 8.2. Disadvantages of pressurized water reactor  The coolant water must be highly pressurized to remain liquid at high temperatures. This requires high strength piping and a heavy pressure vessel and hence increases construction costs.  Additional high pressure components such as reactor coolant pumps, pressurizer, steam generators, etc. are also needed. This also increases the capital cost and complexity of a PWR power plant.  The high temperature water coolant with boric acid dissolved in it is corrosive to carbon steel (but not stainless steel); this can cause radioactive corrosion products to circulate in the primary coolant loop.  Natural uranium is only 0.7% uranium-235, the isotope necessary for thermal reactors.  Because water acts as a neutron moderator, it is not possible to build a fast-neutron reactor with a PWR design. A reduced moderation water reactor may however achieve a breeding ratio greater than unity, though this reactor design has disadvantages of its own.
  • 14.
    CHAPTER 9 NUCLEAR WASTEDISPOSAL Fig.7 Nuclear waste disposal Like all industries, the generation of electricity produces waste. Whatever fuel is used, the waste produced in generating electricity must be managed in ways that safeguard human health and minimize the impact on the environment. For radioactive waste, this means isolating or diluting it such that the rate or concentration of any radionuclides returned to the biosphere is harmless. To achieve this, practically all radioactive waste is contained and managed, with some clearly needing deep and permanent burial. From nuclear power generation, unlike all other forms of thermal electricity generation, all waste is regulated – none is allowed to cause pollution. Nuclear power is characterized by the very large amount of energy produced from a very small amount of fuel, and the amount of waste produced during this process is also relatively small. However, much of the waste produced is radioactive and therefore must be carefully managed as hazardous material. All parts of the nuclear fuel cycle produce some radioactive waste and the cost of managing and disposing of this is part of the electricity cost (i.e. it is internalized and paid for by the electricity consumers). All toxic waste needs be dealt with safely – not just radioactive waste – and in countries with nuclear power, radioactive waste comprises a very small proportion of total industrial hazardous waste generated. Radioactive waste is not unique to the nuclear fuel cycle. Radioactive materials are used extensively in medicine, agriculture, research, manufacturing, non-destructive testing, and minerals exploration. Unlike other hazardous industrial materials, however, the level of hazard of all radioactive waste – its radioactivity – diminishes with time.
  • 15.
    CHAPTER 10 TYPES OFRADIOACTIVE WASTE Radioactive waste includes any material that is either intrinsically radioactive, or has been contaminated by radioactivity, and that is deemed to have no further use. Government policy dictates whether certain materials – such as used nuclear fuel and plutonium – are categorized as waste. 10.1.Low-level waste Low-level waste has a radioactive content not exceeding four giga-becquerels per tonne (GBq/t) of alpha activity or 12 GBq/t beta-gamma activity. LLW does not require shielding during handling and transport, and is suitable for disposal in near surface facilities. LLW is generated from hospitals and industry, as well as the nuclear fuel cycle. It comprises paper, rags, tools, clothing, filters, etc., which contain small amounts of mostly short-lived radioactivity. 10.2.Intermediate-level waste Intermediate-level waste (ILW) is more radioactive than LLW, but the heat it generates (< 2 kW/m3) is not sufficient to be taken into account in the design or selection of storage and disposal facilities. Due to its higher levels of radioactivity, ILW requires some shielding. 10.3.High-level waste High-level waste (HLW) is sufficiently radioactive for its decay heat (>2kW/m3) to increase its temperature, and the temperature of its surroundings, significantly. As a result, HLW requires cooling and shielding. 10.4.Very low-level waste Exempt waste and very low-level waste (VLLW) contains radioactive materials at a level which is not considered harmful to people or the surrounding environment. It consists mainly of demolished material (such as concrete, plaster, bricks, metal, valves, piping, etc.) produced during rehabilitation or dismantling operations on nuclear industrial sites.
  • 16.
    CHAPTER 11 ADVANTAGES ANDDISADVANTAGES OF NUCLEAR POWER PLANT 11.1. Advantages of Nuclear Power Plant  Space requirement of a nuclear power plant is less as compared to other conventional power plants of equal size.  A nuclear power plant consumes very small Quantity of fuel. Thus fuel transportation cost is less and large fuel storage facility is not needed.  There is increased reliability of operation.  Nuclear power plants are not affected by adverse weather conditions.  Nuclear power plants are well suited to meet large power demands. They give better performance at higher load factors (80-90%).  It does not require large quantity of water.  Currently, fossil fuels are consumed faster than they are produced, so in the next future these resources may be reduced or the price may increase becoming inaccessible for most of the population. 11.2. Disadvantages of Nuclear Power Plant  Initial cost of nuclear power plant is higher as compared to hydro or steam power plant.  Nuclear power plants are not well suited for varying load conditions.  Maintenance cost of the plant is high.  It requires highly trained personnel to handle nuclear power plants.  Nuclear power plants are objectives of terrorist organizations.  Decommissioning of nuclear power stations is expensive and takes a long time.
  • 17.
    CHAPTER 12 NUCLEAR POWERSOURCE IN INDIA Nuclear power is the fourth largest source of electricity in India after thermal, hydroelectric and renewable sources of electricity. As of 2017, India has 21 nuclear reactors in operation in 7 nuclear power plants, having an installed capacity of 6780 MW and producing a total of 30,292.91 GWh of electricity while 6 more reactors are under construction and are expected to generate an additional 4,300 MW. NUCLEAR POWER-PLANT IN INDIA Sr.No Name of the power station State Operator Total capacity (MW) 1. Tarapur Atomic Power Station Maharashtra NPCIL 1,400 2. Kakrapar Atomic Power Station Gujarat NPCIL 440 3. Kudankulam Nuclear Power Plant Tamil Nadu NPCIL 2,000 4. Kaiga Nuclear Power Plant Karnataka NPCIL 880 5. Madras Atomic Power Station Tamil Nadu NPCIL 440 6. Rajasthan Atomic Power Station Rajasthan NPCIL 1,180 7. Narora Atomic Power Station Uttar Pradesh NPCIL 440
  • 18.
    CHAPTER 13 CONCLUSION Widely usednuclear energy can be of great benefit for mankind. It can bridge the gap caused by inadequate coal and oil supply. It should be used to as much extent as possible to solve power problem. With further developments, it is likely that the cost of nuclear power stations will be lowered and that they will soon be competitive. Nuclear power stations are taking an important place in the development of the power potentials of the nations of the world today in the context of “The changing pattern of Power”
  • 19.
    CHAPTER 14 REFERENCES 1. "Kudankulamnuclear plant begins power generation". Mumbai Mirror. 22 October 2013. Retrieved 29 January 2014. 2. ^ "India Installed Capacity" (PDF). Retrieved 5 June 2018. 3. ^ "India". Retrieved 5 June 2018. 4. ^https://pris.iaea.org/pris/CountryStatistics/CountryDetails.aspx?current=IN retrieved 18-09-18 5. ^ "India eyeing 64,000 MW nuclear power capacity by 2032: NPCIL". The Economic Times. 11 October 2010. 6. ^ Jump up to:a b c d e Siddharth Srivastava (27 October 2011). "India's Rising Nuclear Safety Concerns". Asia Sentinel. 7. ^ Jump up to:a b Ranjit Devraj (25 October 2011). "Prospects Dim for India's Nuclear Power Expansion as Grassroots Uprising Spreads". Inside Climate News. 8. ^ "PRIS - Lifetime factors - Energy Availability". pris.iaea.org. IAEA PRIS. Retrieved 18 March 2019. 9. ^ "PRIS - Last three years factors - Energy Availability". pris.iaea.org. IAEA PRIS. Retrieved 18 March 2019. 10. ^ Pham, Lisa (20 October 2009). "Considering an Alternative Fuel for Nuclear Energy". The New York Times.