Automation in Process
Control
18MT731
Course Objectives
This Course will enable students to:
• Gain knowledge of developing basic skills
necessary for importance Process controller (Digital
and Analog Controller) Used in Various Industry.
• Understand the concepts and various Operation
using Automation Process System by using various
Process Control System.
• Determine and Diagnose the Principles of Various
Digital and Analog Controller and ADC, DAC.
Course Syllabus
Module-1
INTRODUCTION TO PROCESS CONTROL: Process control block diagram, control system
evaluation. Final control: introduction to final control operation, signal conversions, actuators,
control elements. Alarm and annunciators, control drawing: P & ID symbols and diagrams, flow
sheet symbols, inter logic symbols, graphic symbols.
Module-2
Introduction, process characteristics, control system parameters, discontinuous control modes,
continuous control modes, and composite control modes
Module-3
DISCRETE-STATE PROCESS CONTROL: Introduction, definition and characteristics of discrete
state process control. Control-loop characteristics: Introduction, control system configuration,
multivariable control systems, control system quality, stability, and process loop tuning.
Module-4
ANALOG CONTROLLERS: Introduction, general features, electronic controllers, pneumatic
controllers, designs considerations.
Module-5
DIGITAL–TO-ANALOG CONVERTERS: V-F, and F-V converters, performance specifications,
D-A conversion techniques (R-2R & binary weighted) multiplying DAC applications. A-D
conversion techniques (flash, successive approximation, single slope, dual slope), over sampling
converters.
Text Books
Prescribed Text Book:
• Process Control Instrumentation Technology-C
D Johnson
Reference Books:
• Design with operational amplifiers and analog
integrated circuits-3rd Edition, SERGIO
FRANCO, Tata McGraw Hill.
Course Outcomes (CO):
• CO1. Discuss the basic block diagram of Process Control used
in various industries, have a knowledge of Final Control
operation and to study different Piping and Instrumentation
symbols.[KL2]
• CO2. Describe the Characteristics and parameters of process
control and discuss various control modes [KL3]
• CO3. Analyze Discrete State Process control and to analyze
its characteristics[KL3]
• CO4. Analyze Analog Controllers such as electronic
controllers, pneumatic controllers and also analyze the designs
considerations [KL3]
• CO5.Discuss and Analyze Digital to Analog Converters and
analog to digital converters and evaluate the performance
specifications [KL4]
Introduction
• The term control means methods to force
parameters in the environment to some specific
values.
Ex: This can be as simple as making the temperature
in a room stay at 21 degree Celsius or as complex as
manufacturing an integrated circuit or guiding a
spacecraft to Jupiter.
• In general, all the elements necessary to accomplish
the control objective are described by the term
control system
AC working
Control Systems
• What is control system
• Natural Example of Control system
• Control system is sub divided into
1. Process Control Principles (Human Aided Control,
Automatic Control),
2.Servomechanisms
3. Discrete state Control Systems
Process Control Principles
• Objective of Process Control
• Example : The process
• Disadvantage
Human Aided Control
Automatic Control
Servomechanism
• Servomechanism is an automatic device for controlling
large amounts of power by means of very small amounts
of power and automatically correcting the performance
of a mechanism
• Objective is to force a
Particular parameter to vary in
a specific manner.
• Also called as tracking
Controlled variable
Example: Industrial robotic arm.
Discrete State Control System
• Objective: Sequence of events are controlled
• Example:
Steps
• Crushing of Pigments and Resins(Solid lumps to fine
homogeneous powder)
• Addition of Additives (To provide specific purpose
for the use of paint)
• Dissolving (Adding solvents to provide desired
thickness of emulsion)
• Testing
• Labelling and packing
Process Control Block Diagram
• Process
• Measurement
• Error Detector
• Controller
• Control Element
General Block Diagram of Process Control
• r- Set point
• b-Measured controlled variable
• C-Controlled variable in the process
• P-Controller output
• U-Controlling process variable
• e- error signal
Example How to Draw the block diagram
from the process
• Physical diagram of Process Control
Block Diagram of Process Control Loop
Control System Evaluation
• As the process control system is used to regulate
the value of some process variable, it is required to
evaluate the performance of the system.
• The variable used to measure the performance is
error signal
e(t) =r-c(t)
If controlled variable c(t) is changing in time, so the
error changes.
Control system objective
• The system should be stable
• The system should provide the best possible steady
state regulation
• The system should provide the best possible
transient response
Stability:
• The purpose of the control system is to regulate the value of some
variable.
• This requires that action be taken on the process itself in response
to a measurement of the variable.
• If this is not done correctly, the control system can cause the
process to become unstable.
• Thus it is required to design a control system such that it provides
stability
.
Steady-State Regulation
• objective of the best possible steady-state regulation simply
means that the “steady state” error should be a minimum.
• Generally, when a control system is specified, there will be
some allowable deviation, +/- Δc, about the setpoint.
• This means that variations of the variable within this band are
expected and acceptable.
• External influences that tend to cause drifts of the value
beyond the allowable deviation are corrected by the control
system.
• For example, a process-control technologist might be asked to
design and implement a control system to regulate
temperature at 150 degree Celsius within +/-2 degree Celsius .
This means the setpoint is to be 150 degree Celsius , but the
temperature may be allowed to vary within the range of 148
degree Celsius to 152 degree Celsius .
Transient Regulation
• We need to analyse what happens to the value of controlled
variable when some sudden transient event occurs
• Ex: if the set point is changed from 150 to 160 degree
Celsius.
• Thus the transient regulation specifies how the control
system reacts to bring the temperature to this new set point
• Another type of transient influence is a sudden change of
some other process variable on which the controlled
variable is depending.
• Therefore if any of the variable changes then how the
controlled variable may be driven to change, so that the
control system acts to minimize the effect. This is known as
transient response.
Evaluation Criterion
• Many criterions are available for gauging the
response.
• Tuning is used to indicate how a process control
loop is adjusted to provide the best control
1. Damped Response
• It is a type of criterion required so that the
controlled variable exhibits its response as shown
for both set point change and transient effects.
• The error is only one polarity
• Here the quality is measured by considering the duration tD
of the excursion and for the transient the maximum error
emax for a given input
• Duration is generally determined as the time taken for the
controlled variable to go from 10% of the change to 90% of
the change if a set point changes
• In the case of transient the duration is often defined as the
time from the start of the disturbance until the controlled
variable is again with in 4% of the reference.
• Different tuning provides different values of emax and tD for
the same excitation.
• We can choose whether the best control is larger duration
with smaller peak error or smaller duration with larger peak
error, or some thing in between
Cyclic Response
• This is the another Evaluation criterion
• Here the controlled variable oscillates about the set
point
• Parameters considered are emax and tD(settling
time)
• tD is obtained by measuring the time when the
allowable error is first exceeded to the time when it
falls within the allowable error and stays.
• Thus nature of the response can be modified by
adjusting the control loop parameters, which is
called tuning.
• We can consider large maximum error but short
duration or small maximum error but large duration
or any thing in between.
• Large number of cyclic tuning criteria are used.
1. Minimum area: Tuning is adjusted until the net area
under the error time curve is minimum
2. Quarter amplitude criterion:
• Specifies that the amplitude of each peak of the
cyclic response be a quarter of the preceding peak
• i.e, a2=a1/4; a3=a2/4;a4=a3/4…………….
Introduction to final control element
• Importance process control aplicaiton
• Function of final control element
• Selection of final control element after
detailed process
Final control operation
Signal Conversion
• Why signal conversion
• Example
• Objective of signal conversion
• General controller output signals
1. Electric current
2. Pneumatic pressure
3. Digital signals
Signal conversion methods
I) Analog Electrical signals
1. Relays
2. Amplifiers
• High power ac or dc amplifiers can provide
conversion of low energy signals to high energy
signals
• These amplifiers may serve the purpose of
Motor control
Heat control
light control
3.Motor control:
Many motor control circuits are designed as a
packaged units that accepts low level ac signal
directly to control motor speed
II) Digital electrical circuits
a) ON/OFF control
• Directly the computer control algorithms can
accomplish the task directly by providing the
commands.
• Helps to change the speed, turn on/off, move
up/down by using latch signal
b) DAC
• DAC is used to provide proper analog signal
c) Direct action
• Computers directly actuate the control element
III) Pneumatic Signals
a) Amplification
b) Nozzle/Flapper system
c) Current to pressure converter
Actuators
• The signal convertors provide an amplified or
converted signals that helps to actuate the
mechanism that changes a controlling variable in
the process.
• Examples: 1. Valve 2. Heater etc
• Goal:
The goal of the actuator is to translate the control
signal into action on the control element
Ex. Converting the control signal into the physical
action of opening or closing the valve
• Types of actuators
1. Electrical actuators
2. Pneumatic actuators
3. Hydraulic actuators
1.Electrical Actuators:
• An electric actuator is a mechanical device used to
convert electricity into kinetic energy in either a
single linear or rotary motion.
• Ex. Solenoids, Electrical motors such as dc motor, ac
motor, stepper motor
Solenoid:
• Solenoid converts Electrical energy to mechanical
energy
• Mainly consists of Coil and Plunger
• Coil may have some ac or dc current or voltage
rating.
• The plunger may push or pull the force when
excited by specified voltage
Application:
When large sudden
force must be applied
2. Electric motors:
• Electric motors accept electrical signals and produce a
continuous rotation as a result.
• Size may vary based on the specifications related to
rotational speed, starting torque, rotational torque etc.
Applications:
• Driving the conveyor system
• Paper mills
• Fan
Different types of motors:
1. DC Motor
2. AC Motor
3. Stepper Motor
DC Motor
1. Series Field
• Has large starting torque but less speed control
• Good in applications where speed control is not
required such as starting heavy non mobile loads,
Quick opening or closing the valve
2. Shunt field
• Has small starting torque but high speed control
• Good is applications where speed has to be
controlled such as conveyor system
3. Compound field
• Attempts to obtain best features of shunt and series
field control
AC Motor
• Basic principle of operation of ac motor still involves
the interaction between two magnetic fields.
• Here both fields vary with respect to time
• An AC motor is an electric motor that uses alternating
current to produce mechanical energy using
magnetism blended with alternating current.
Types of Ac motor
• Induction motors.
• Synchronous motors.
• Single-phase motors.
• Three-phase motors.
Synchronous AC motor:
• AC voltage is applied to the field coils known as
stator
• The armature also called as rotor is either a
permanent magnet or a dc electromagnet and
possesses a fixed magnetic field
• The speed of rotation ns of a synchronous motor is
related to frequency of ac excitation and the
number of poles by
• If synchronous motors are operated with single
phase, it is used only for very low power( 0.1hp)
• When operated from three phase ac synchronous
motors can be operated at very high power upto
50,000 hp
Induction motor:
• Induction motor rotor is neither a PM or dc excited
electro magnet, instead current induced in a coil
wound on the rotor generates the interacting
magnetic field of the rotor.
• This current is induced from the stator coil
• According to faradays law the changing flux will
induce current in the loop,
this in turn creates a
magnetic field in the rotor
coil which interacts with the
field of the stator.
Stepper motor:
• Stepper motors importance has been increased as it can be
interfaced with digital circuits
• A stepping motor is a rotating machine that actually
completes a full rotation by a sequence of discrete rotational
steps
• Each step position is a equilibrium position and the rotor
position stays at its latest step
• Rotation of the stepper motor can be achieved by the train
of pulses and the rotation is not continuous but discrete
steps of rotation
• The rotational rate is determined by the number of steps per
revolution and the rate at which the pulses are applied.
• A driver circuit is required to convert the pulse train into
proper driving signals for the motor
• The above circuit has 90 degrees per step
• The rotor is a PM
• Switches are made with solid state devices such as Transistors, SCR
and TRIAC
• The switch sequencer will direct the switches through a sequence of
positions as the pulses are received.
• Rotor need not be a PM but rather a rotor of
magnetic material
• Stepper motor with 8 rotor teeth and 12 stator
poles
• One set of 4 teeth are aligned but the other four
are not
2. Pneumatic Actuators
• Pneumatic actuators converts pressure signals into
mechanical shaft motion
• The principle is based on pressure as force per unit
area
• If a net pressure difference is applied across a
diaphragm of surface area A, then the net force acts
on the diaphragm is given by
• The most popular pneumatic actuator is that is
associated with control valves.
• The shaft position is linearly related to the applied
control pressure and is given by
• Reverse actuator as shown moves in the opposite
direction
3. Hydraulic Actuators
• In some cases, it is desired to control the position of
large loads as part of the control system. This often
can be done by using the low-energy controller
output as the setpoint input to a hydraulic control
system.
a.Find the working force resulting from 200 N applied
to a 1-cm-radius forcing piston if the working piston
has a radius of 6 cm.
b. Find the hydraulic pressure.
Control Element
• Control element is a device on which the actuator
executes an action
• Some of the examples of various control elements are
1. Mechanical
• Control system that performs some mechanical operation
in a process are called mechanical control elements
Ex.a) Solid mechanical hopper valves:
• It should maintain the flow of grain from the storage bin
to provide a constant flow rate on the conveyor.
• The flow depends on the height of the grain in the bin
• Hence the hopper valve must open or close to
compensate for the variation
b) Paper thickness
• Electrical
• In few cases direct electrical effect is impressed in
some process control situation.
Ex. A)Motor speed control.
The speed can be changed based on the direct
change of operating voltage or current.
Tachometer measures the speed in the process
control loop to determine the power applied to the
motor brushes
• In some cases motor control is an intermediate
operation in process control application
• In kiln solid chemical reaction, the rotation rate may
be varied by motor speed control based on reaction
temperature
B) Temperature Control:
• Temperature is controlled by electrical heaters
• Heat can be supplied through heaters electrically in
an endothermic reaction (An endothermic process
is one in which heat has to be supplied to the
system from the surroundings)
• Thus the process control signal can be used to
ON/OFF cycle of a heater
Fluid Valves
• The chemical and petroleum industries have many
applications that require control of fluid processes.
• Many other industries also depend in part on
operations that involve fluids and the regulation of
fluid parameters.
• The word fluid here represents either gases,
liquids, or vapors.
• The different types of control valves are classified
by a relationship between the valve stem position
and the flow rate through the valve
• Flow rate is given by
• Drop in pressure is given by
• Suppose a force of 400 N must be
applied to open a valve. Find the
diaphragm area if a control gauge
pressure of 70 kPa must provide
this force.
Alarms and Annunciators
• Alarm Annunciator is an array of indicator lights. It signals the
presence of abnormal conditions by blinking LED and sounding an
audible buzzer. In industrial process control, an annunciator panel is a
system to alert operators of alarm conditions in the plant.
• The purpose of an alarm system (annunciator) is to bring attention to
an abnormal or unsafe operating condition in the plant.
• Annunciator is anything that announces something while alarm is alert,
alarm.
• These are required for safety features
• Traditional units have been replaced by PLC or DCS-based annunciators,
the recognition of and response to alarm conditions have deteriorated
because on computer screens they are not very visible and can go
unnoticed.
• In addition, because of the low incremental cost of adding new alarm
points, excessive numbers of alarms has been configured.
• Conventional annunciators can be interfaced as front-end devices to
Distributed control systems(A distributed control system (DCS) is a
computerized control system for a process or plant usually with many
control loops, in which autonomous controllers are distributed
throughout the system, but there is no central operator supervisory
control.) through various communication links such as MODBUS
protocol using object linking and embedding for process control
• This helps annunciators in more visibility, reliability, and built-in
redundancy
• Some sophisticated annunciator designs can incorporate bar graph-
type displays, color computer graphics, and event recording or data-
logging systems.
• Much of the new development in annunciator system designs involves
enhanced methods of communication and reporting, hence alarm
management and abnormal event analysis can be easily achieved.
Piping and Instrumentation Diagram(P&ID)
• A piping and instrumentation diagram (P&ID) is a
graphic representation of a process system that
includes the piping, vessels, control valves,
instrumentation, and other process components
and equipment in the system.
• The P&ID is the primary schematic drawing used for
laying out a process control system’s installation.
• It is crucial in all stages of process system
development and operation.
• The ISA S5.1, ISO 10628, and BS 5070 cover the
standardization of P&ID symbols and guide process
engineers in their plant design activities
Phases of Use for P&IDs:
• Design and layout of process system
• Component specification
• Development of control system schemes
• Safety and operational analysis
• Installation and/or build-out of the system
• Startup, shutdown, and operating schemes and
procedures
• Employee training of process system operation
• Maintenance and modification to the system
The most common P&ID symbols are listed below:
• Lines
• Piping Components (Pipes, Flanges, And Fittings)
• Valves
• Filters
• Instruments And Instrumentation
• Pumps
• Compressors
• Vessels
• Electrical Machines (Motors, Generators, And
Turbines)
• Heat Exchangers
• Lines
• Valves
• Filters P&ID symbols
• Heat Exchanger P&ID symbols
Automation and process control Automation and process control

Automation and process control Automation and process control

  • 1.
  • 2.
    Course Objectives This Coursewill enable students to: • Gain knowledge of developing basic skills necessary for importance Process controller (Digital and Analog Controller) Used in Various Industry. • Understand the concepts and various Operation using Automation Process System by using various Process Control System. • Determine and Diagnose the Principles of Various Digital and Analog Controller and ADC, DAC.
  • 3.
    Course Syllabus Module-1 INTRODUCTION TOPROCESS CONTROL: Process control block diagram, control system evaluation. Final control: introduction to final control operation, signal conversions, actuators, control elements. Alarm and annunciators, control drawing: P & ID symbols and diagrams, flow sheet symbols, inter logic symbols, graphic symbols. Module-2 Introduction, process characteristics, control system parameters, discontinuous control modes, continuous control modes, and composite control modes Module-3 DISCRETE-STATE PROCESS CONTROL: Introduction, definition and characteristics of discrete state process control. Control-loop characteristics: Introduction, control system configuration, multivariable control systems, control system quality, stability, and process loop tuning. Module-4 ANALOG CONTROLLERS: Introduction, general features, electronic controllers, pneumatic controllers, designs considerations. Module-5 DIGITAL–TO-ANALOG CONVERTERS: V-F, and F-V converters, performance specifications, D-A conversion techniques (R-2R & binary weighted) multiplying DAC applications. A-D conversion techniques (flash, successive approximation, single slope, dual slope), over sampling converters.
  • 4.
    Text Books Prescribed TextBook: • Process Control Instrumentation Technology-C D Johnson Reference Books: • Design with operational amplifiers and analog integrated circuits-3rd Edition, SERGIO FRANCO, Tata McGraw Hill.
  • 5.
    Course Outcomes (CO): •CO1. Discuss the basic block diagram of Process Control used in various industries, have a knowledge of Final Control operation and to study different Piping and Instrumentation symbols.[KL2] • CO2. Describe the Characteristics and parameters of process control and discuss various control modes [KL3] • CO3. Analyze Discrete State Process control and to analyze its characteristics[KL3] • CO4. Analyze Analog Controllers such as electronic controllers, pneumatic controllers and also analyze the designs considerations [KL3] • CO5.Discuss and Analyze Digital to Analog Converters and analog to digital converters and evaluate the performance specifications [KL4]
  • 6.
    Introduction • The termcontrol means methods to force parameters in the environment to some specific values. Ex: This can be as simple as making the temperature in a room stay at 21 degree Celsius or as complex as manufacturing an integrated circuit or guiding a spacecraft to Jupiter. • In general, all the elements necessary to accomplish the control objective are described by the term control system
  • 7.
  • 8.
    Control Systems • Whatis control system • Natural Example of Control system • Control system is sub divided into 1. Process Control Principles (Human Aided Control, Automatic Control), 2.Servomechanisms 3. Discrete state Control Systems
  • 9.
    Process Control Principles •Objective of Process Control • Example : The process • Disadvantage
  • 11.
  • 12.
  • 13.
    Servomechanism • Servomechanism isan automatic device for controlling large amounts of power by means of very small amounts of power and automatically correcting the performance of a mechanism • Objective is to force a Particular parameter to vary in a specific manner. • Also called as tracking Controlled variable Example: Industrial robotic arm.
  • 14.
    Discrete State ControlSystem • Objective: Sequence of events are controlled • Example:
  • 15.
    Steps • Crushing ofPigments and Resins(Solid lumps to fine homogeneous powder) • Addition of Additives (To provide specific purpose for the use of paint) • Dissolving (Adding solvents to provide desired thickness of emulsion) • Testing • Labelling and packing
  • 16.
    Process Control BlockDiagram • Process • Measurement • Error Detector • Controller • Control Element
  • 17.
    General Block Diagramof Process Control • r- Set point • b-Measured controlled variable • C-Controlled variable in the process • P-Controller output • U-Controlling process variable • e- error signal
  • 18.
    Example How toDraw the block diagram from the process • Physical diagram of Process Control
  • 19.
    Block Diagram ofProcess Control Loop
  • 20.
    Control System Evaluation •As the process control system is used to regulate the value of some process variable, it is required to evaluate the performance of the system. • The variable used to measure the performance is error signal e(t) =r-c(t) If controlled variable c(t) is changing in time, so the error changes.
  • 21.
    Control system objective •The system should be stable • The system should provide the best possible steady state regulation • The system should provide the best possible transient response
  • 22.
    Stability: • The purposeof the control system is to regulate the value of some variable. • This requires that action be taken on the process itself in response to a measurement of the variable. • If this is not done correctly, the control system can cause the process to become unstable. • Thus it is required to design a control system such that it provides stability .
  • 23.
    Steady-State Regulation • objectiveof the best possible steady-state regulation simply means that the “steady state” error should be a minimum. • Generally, when a control system is specified, there will be some allowable deviation, +/- Δc, about the setpoint. • This means that variations of the variable within this band are expected and acceptable. • External influences that tend to cause drifts of the value beyond the allowable deviation are corrected by the control system. • For example, a process-control technologist might be asked to design and implement a control system to regulate temperature at 150 degree Celsius within +/-2 degree Celsius . This means the setpoint is to be 150 degree Celsius , but the temperature may be allowed to vary within the range of 148 degree Celsius to 152 degree Celsius .
  • 24.
    Transient Regulation • Weneed to analyse what happens to the value of controlled variable when some sudden transient event occurs • Ex: if the set point is changed from 150 to 160 degree Celsius. • Thus the transient regulation specifies how the control system reacts to bring the temperature to this new set point • Another type of transient influence is a sudden change of some other process variable on which the controlled variable is depending. • Therefore if any of the variable changes then how the controlled variable may be driven to change, so that the control system acts to minimize the effect. This is known as transient response.
  • 25.
    Evaluation Criterion • Manycriterions are available for gauging the response. • Tuning is used to indicate how a process control loop is adjusted to provide the best control 1. Damped Response • It is a type of criterion required so that the controlled variable exhibits its response as shown for both set point change and transient effects.
  • 27.
    • The erroris only one polarity • Here the quality is measured by considering the duration tD of the excursion and for the transient the maximum error emax for a given input • Duration is generally determined as the time taken for the controlled variable to go from 10% of the change to 90% of the change if a set point changes • In the case of transient the duration is often defined as the time from the start of the disturbance until the controlled variable is again with in 4% of the reference. • Different tuning provides different values of emax and tD for the same excitation. • We can choose whether the best control is larger duration with smaller peak error or smaller duration with larger peak error, or some thing in between
  • 28.
    Cyclic Response • Thisis the another Evaluation criterion
  • 29.
    • Here thecontrolled variable oscillates about the set point • Parameters considered are emax and tD(settling time) • tD is obtained by measuring the time when the allowable error is first exceeded to the time when it falls within the allowable error and stays. • Thus nature of the response can be modified by adjusting the control loop parameters, which is called tuning. • We can consider large maximum error but short duration or small maximum error but large duration or any thing in between.
  • 30.
    • Large numberof cyclic tuning criteria are used. 1. Minimum area: Tuning is adjusted until the net area under the error time curve is minimum 2. Quarter amplitude criterion: • Specifies that the amplitude of each peak of the cyclic response be a quarter of the preceding peak • i.e, a2=a1/4; a3=a2/4;a4=a3/4…………….
  • 31.
    Introduction to finalcontrol element • Importance process control aplicaiton • Function of final control element • Selection of final control element after detailed process
  • 32.
  • 33.
    Signal Conversion • Whysignal conversion • Example • Objective of signal conversion • General controller output signals 1. Electric current 2. Pneumatic pressure 3. Digital signals
  • 34.
    Signal conversion methods I)Analog Electrical signals 1. Relays
  • 35.
    2. Amplifiers • Highpower ac or dc amplifiers can provide conversion of low energy signals to high energy signals • These amplifiers may serve the purpose of Motor control Heat control light control 3.Motor control: Many motor control circuits are designed as a packaged units that accepts low level ac signal directly to control motor speed
  • 36.
    II) Digital electricalcircuits a) ON/OFF control • Directly the computer control algorithms can accomplish the task directly by providing the commands. • Helps to change the speed, turn on/off, move up/down by using latch signal b) DAC • DAC is used to provide proper analog signal c) Direct action • Computers directly actuate the control element
  • 37.
  • 38.
  • 39.
    c) Current topressure converter
  • 40.
    Actuators • The signalconvertors provide an amplified or converted signals that helps to actuate the mechanism that changes a controlling variable in the process. • Examples: 1. Valve 2. Heater etc • Goal: The goal of the actuator is to translate the control signal into action on the control element Ex. Converting the control signal into the physical action of opening or closing the valve
  • 41.
    • Types ofactuators 1. Electrical actuators 2. Pneumatic actuators 3. Hydraulic actuators 1.Electrical Actuators: • An electric actuator is a mechanical device used to convert electricity into kinetic energy in either a single linear or rotary motion. • Ex. Solenoids, Electrical motors such as dc motor, ac motor, stepper motor
  • 42.
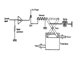
    Solenoid: • Solenoid convertsElectrical energy to mechanical energy • Mainly consists of Coil and Plunger • Coil may have some ac or dc current or voltage rating. • The plunger may push or pull the force when excited by specified voltage Application: When large sudden force must be applied
  • 45.
    2. Electric motors: •Electric motors accept electrical signals and produce a continuous rotation as a result. • Size may vary based on the specifications related to rotational speed, starting torque, rotational torque etc. Applications: • Driving the conveyor system • Paper mills • Fan Different types of motors: 1. DC Motor 2. AC Motor 3. Stepper Motor
  • 46.
  • 47.
    1. Series Field •Has large starting torque but less speed control • Good in applications where speed control is not required such as starting heavy non mobile loads, Quick opening or closing the valve
  • 48.
    2. Shunt field •Has small starting torque but high speed control • Good is applications where speed has to be controlled such as conveyor system
  • 49.
    3. Compound field •Attempts to obtain best features of shunt and series field control
  • 50.
    AC Motor • Basicprinciple of operation of ac motor still involves the interaction between two magnetic fields. • Here both fields vary with respect to time • An AC motor is an electric motor that uses alternating current to produce mechanical energy using magnetism blended with alternating current. Types of Ac motor • Induction motors. • Synchronous motors. • Single-phase motors. • Three-phase motors.
  • 51.
    Synchronous AC motor: •AC voltage is applied to the field coils known as stator • The armature also called as rotor is either a permanent magnet or a dc electromagnet and possesses a fixed magnetic field
  • 52.
    • The speedof rotation ns of a synchronous motor is related to frequency of ac excitation and the number of poles by • If synchronous motors are operated with single phase, it is used only for very low power( 0.1hp) • When operated from three phase ac synchronous motors can be operated at very high power upto 50,000 hp
  • 53.
    Induction motor: • Inductionmotor rotor is neither a PM or dc excited electro magnet, instead current induced in a coil wound on the rotor generates the interacting magnetic field of the rotor. • This current is induced from the stator coil • According to faradays law the changing flux will induce current in the loop, this in turn creates a magnetic field in the rotor coil which interacts with the field of the stator.
  • 54.
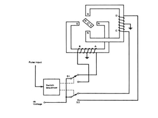
    Stepper motor: • Steppermotors importance has been increased as it can be interfaced with digital circuits • A stepping motor is a rotating machine that actually completes a full rotation by a sequence of discrete rotational steps • Each step position is a equilibrium position and the rotor position stays at its latest step • Rotation of the stepper motor can be achieved by the train of pulses and the rotation is not continuous but discrete steps of rotation • The rotational rate is determined by the number of steps per revolution and the rate at which the pulses are applied. • A driver circuit is required to convert the pulse train into proper driving signals for the motor
  • 56.
    • The abovecircuit has 90 degrees per step • The rotor is a PM • Switches are made with solid state devices such as Transistors, SCR and TRIAC • The switch sequencer will direct the switches through a sequence of positions as the pulses are received.
  • 57.
    • Rotor neednot be a PM but rather a rotor of magnetic material • Stepper motor with 8 rotor teeth and 12 stator poles • One set of 4 teeth are aligned but the other four are not
  • 58.
    2. Pneumatic Actuators •Pneumatic actuators converts pressure signals into mechanical shaft motion • The principle is based on pressure as force per unit area • If a net pressure difference is applied across a diaphragm of surface area A, then the net force acts on the diaphragm is given by
  • 59.
    • The mostpopular pneumatic actuator is that is associated with control valves.
  • 61.
    • The shaftposition is linearly related to the applied control pressure and is given by • Reverse actuator as shown moves in the opposite direction
  • 62.
    3. Hydraulic Actuators •In some cases, it is desired to control the position of large loads as part of the control system. This often can be done by using the low-energy controller output as the setpoint input to a hydraulic control system.
  • 64.
    a.Find the workingforce resulting from 200 N applied to a 1-cm-radius forcing piston if the working piston has a radius of 6 cm. b. Find the hydraulic pressure.
  • 66.
    Control Element • Controlelement is a device on which the actuator executes an action • Some of the examples of various control elements are 1. Mechanical • Control system that performs some mechanical operation in a process are called mechanical control elements Ex.a) Solid mechanical hopper valves: • It should maintain the flow of grain from the storage bin to provide a constant flow rate on the conveyor. • The flow depends on the height of the grain in the bin • Hence the hopper valve must open or close to compensate for the variation
  • 68.
  • 69.
    • Electrical • Infew cases direct electrical effect is impressed in some process control situation. Ex. A)Motor speed control. The speed can be changed based on the direct change of operating voltage or current. Tachometer measures the speed in the process control loop to determine the power applied to the motor brushes
  • 70.
    • In somecases motor control is an intermediate operation in process control application • In kiln solid chemical reaction, the rotation rate may be varied by motor speed control based on reaction temperature
  • 71.
    B) Temperature Control: •Temperature is controlled by electrical heaters • Heat can be supplied through heaters electrically in an endothermic reaction (An endothermic process is one in which heat has to be supplied to the system from the surroundings) • Thus the process control signal can be used to ON/OFF cycle of a heater
  • 73.
    Fluid Valves • Thechemical and petroleum industries have many applications that require control of fluid processes. • Many other industries also depend in part on operations that involve fluids and the regulation of fluid parameters. • The word fluid here represents either gases, liquids, or vapors. • The different types of control valves are classified by a relationship between the valve stem position and the flow rate through the valve
  • 75.
    • Flow rateis given by • Drop in pressure is given by
  • 77.
    • Suppose aforce of 400 N must be applied to open a valve. Find the diaphragm area if a control gauge pressure of 70 kPa must provide this force.
  • 79.
    Alarms and Annunciators •Alarm Annunciator is an array of indicator lights. It signals the presence of abnormal conditions by blinking LED and sounding an audible buzzer. In industrial process control, an annunciator panel is a system to alert operators of alarm conditions in the plant. • The purpose of an alarm system (annunciator) is to bring attention to an abnormal or unsafe operating condition in the plant. • Annunciator is anything that announces something while alarm is alert, alarm. • These are required for safety features • Traditional units have been replaced by PLC or DCS-based annunciators, the recognition of and response to alarm conditions have deteriorated because on computer screens they are not very visible and can go unnoticed. • In addition, because of the low incremental cost of adding new alarm points, excessive numbers of alarms has been configured.
  • 80.
    • Conventional annunciatorscan be interfaced as front-end devices to Distributed control systems(A distributed control system (DCS) is a computerized control system for a process or plant usually with many control loops, in which autonomous controllers are distributed throughout the system, but there is no central operator supervisory control.) through various communication links such as MODBUS protocol using object linking and embedding for process control • This helps annunciators in more visibility, reliability, and built-in redundancy • Some sophisticated annunciator designs can incorporate bar graph- type displays, color computer graphics, and event recording or data- logging systems. • Much of the new development in annunciator system designs involves enhanced methods of communication and reporting, hence alarm management and abnormal event analysis can be easily achieved.
  • 84.
    Piping and InstrumentationDiagram(P&ID) • A piping and instrumentation diagram (P&ID) is a graphic representation of a process system that includes the piping, vessels, control valves, instrumentation, and other process components and equipment in the system. • The P&ID is the primary schematic drawing used for laying out a process control system’s installation. • It is crucial in all stages of process system development and operation. • The ISA S5.1, ISO 10628, and BS 5070 cover the standardization of P&ID symbols and guide process engineers in their plant design activities
  • 85.
    Phases of Usefor P&IDs: • Design and layout of process system • Component specification • Development of control system schemes • Safety and operational analysis • Installation and/or build-out of the system • Startup, shutdown, and operating schemes and procedures • Employee training of process system operation • Maintenance and modification to the system
  • 86.
    The most commonP&ID symbols are listed below: • Lines • Piping Components (Pipes, Flanges, And Fittings) • Valves • Filters • Instruments And Instrumentation • Pumps • Compressors • Vessels • Electrical Machines (Motors, Generators, And Turbines) • Heat Exchangers
  • 87.
  • 88.
  • 90.
  • 91.
    • Heat ExchangerP&ID symbols