PROJECT REPORT
ON
WIRELESS MULTIMETER
IN THE GUIDENCE OF
MRS.V.A.PANDE
HEAD OF DEPARTMENT
MR.B.R.CHINCHOLIKAR
SUBMITTED BY
CHAUDARY SANJAY KRISHANCHANDRA
QURAISHI M SHOEB ALIMUDDIN
DOUND SUNIL UDHAV
KATE SAGAR KISAN
DIPLOMA IN ELECTRONICS ENGINEERING
‘TERNA POLYTECHNIC’
KOPAR KHAIRANE, NAVI MUMBAI
2012-2013
TERNA POLYTECHNIC
KOPAR KHAIRANE, NAVI MUMBAI
CERTIFICATE
This is to certify that following report submitted by following
student’s of “TYEX” as a part of seminar/project work as
prescribe by board of technical education for the subject
“WIRELESS MULTIMETER” and that I guided him for the term
work from time to time and I founded him to be satisfactorily
progressive.And that following student’s were associated with him
for this work however his contribution was proportionate.
SR NO NAME ROLL NO ENROLLMENT
NO
(1) QURAISHI M SHOEB ALIMUDDIN (A-05) 1000550174
(2) SANJAY KRISHANCHADRA CHAUDARY (A-10) 1000550177
(3) DOUND SUNIL UDHAV (A-11) 1000550148
(4) KATE SAGAR KISAN (A-13) 08424922
And that the term work has been assessed by me and
I am satisfied that the same is upto the standard envisaged for the
course. And that the term work may be presented to the external
examiner.
DATE:
PROJET GUIDE
DATE:
HEAD OF DEPARTMENT
PRINCIPAL
EXTERNAL EXAMINER
TERNA POLYTECHNIC
KOPAR KHAIRANE, NAVI MUMBAI
SUBMISSION
We here by declare that student’s of third year of the course
“ELECTRONICS ENGINEERING”kindly submit that we have
Complete from time to time the seminar/project work as described
In this report by our own skill and between the period from 20th
july 2012 to 25th
march 2013 as per the guidance of professor
MRS.V.A.PANDE & MR.B.R.CHINCHOLIKAR
And the following student’s wre associated with us for this
work however quantum of our contribution has been approved by
the teacher.
Name SIGNATURE
QURAISHI M SHOEB ALIMUDDIN (A-05)
SANJAY KRISHANCHADRA CHAUDARY (A-10)
DOUND SUNIL UDHAV(A-11)
KATE SAGAR KISAN (A-13)
Date :
PREFACE:
We take an opportunity to present this project report on wireless
multimeter and put before readers some useful information
regarding our project.
We are highly indebted the project guide MRS.V.A.PANDE for his
invaluable guidance and appreciation for giving form and
substance to this report.
We have made sincere attempts and taken every care to present
this matter in precise and compact form, the language being as
simple as possible.
The task of completion of the project though being difficulty was
made quite simple, interesting and successful due to deep
involvement and complete dedication of our group members.
We would also like to express our deep regards and
gratitude to the head of the department MR.B.R
.CHINCHOLIKAR.
INDEX:
SR No ITEM PAGE
1
Introduction
2
Principle of operation
3
Block diagram
4
Block diagram Explanation
5
Circuit diagram
6
Working
7
Function of active component with specification
8
Rating & specification of passive component
9
Advantages
10
Disadvantage
11
Application
12
Specification
13
List of component
14 Troubleshooting & testing of component
15 layout
16 programming
17 Future development of project
18
Bibilography
Introduction
Introduction
In any industrial processes there are several parameters
to be measured and graphing. This measurement and
graphing process is carried out from the main central
control room where all the data from different locations are
acquired.
Data monitoring refers to process of digitizing of analog
signals i.e. converting a continuous waveform in time
series of digital values which represents signal voltage at
that instant.
Data monitoring also means to acquire values of physical
parameters from various remote locations or sensors. This
system can be used to monitor 8 such parameters.
The main objective of the project is to acquire data from
far off locations and from places not accessible to human
beings (e.g. Boiler room) and transmit this data through
serial communication.
Principle of
operation
Principle of operation :
 This project is fully based on radio
frequency(rf).
 The technology used here is embedded
technology which is the future of today’s modern
electronics.
 As microcontrollers are the core of the todays
digital circuit design in industry, this system uses
it for the centralized operation and digital
processing.
Block Diagram
Block Diagram:
SYSTEM BLOCK DIAGRAM
METER SIDE
LCD Display
Sensor
1 TEMP.
2 Voltage
3 Gas
4 Speed
Microcontroller
89s51
Power Supply
Clock
Reset
ADC
0808
RF
Transmeter
ASK
Modulation
+5v
433 Mhz
Power Supply
PC SIDE
RF
Receiver
ASK
Modulation
+5v
433 Mhz
RS 232
Connection
PC
VB 6 Software
Power Supply
Block diagram
Explanation
BLOCK DIAGRAM DESCRIPTION
1 – TEMPRETURE SENSOR
THERMISTOR
Thermistor symbol
NTC thermistor, bead type, insulated wires
A thermistor is a type of resistor with resistance varying according to its temperature. The word
is a portmanteau of thermal and resistor. Samuel Ruben invented the thermistor in 1930, and
was awarded U.S. Patent No. 2,021,491.Thermistors are widely used as inrush current limiters,
temperature sensors, self-resetting overcurrent protectors, and self-regulating heating elements.
Assuming, as a first-order approximation, that the relationship between resistance and
temperature is linear, then:
ΔR = kΔT
where
ΔR = change in resistance
ΔT = change in temperature
k = first-order temperature coefficient of resistance
Thermistors can be classified into two types depending on the sign of k. If k is positive, the
resistance increases with increasing temperature, and the device is called a positive
temperature coefficient (PTC) thermistor, or posistor. If k is negative, the resistance decreases
with increasing temperature, and the device is called a negative temperature coefficient (NTC)
thermistor. Resistors that are not thermistors are designed to have a k as close to zero as
possible, so that their resistance remains nearly constant over a wide temperature range.
Thermistors differ from resistance temperature detectors in that the material used in a thermistor
is generally a ceramic or polymer, while RTDs use pure metals. The temperature response is
also different; RTDs are useful over larger temperature ranges.
2 – VOLTAGE SENSOR
For voltge Measurement we use 230/3-0-3 rating Transformer.
3- GAS DETECTION SENSOR
LPG Gas Sensor - MQ-6
sku: SEN-09405
Description: This is a simple-to-use liquefied petroleum gas (LPG) sensor, suitable for sensing
LPG (composed of mostly propane and butane) concentrations in the air. The MQ-6 can detect
gas concentrations anywhere from 200 to 10000ppm.This sensor has a high sensitivity and fast
response time. The sensor's output is an analog resistance. The drive circuit is very simple; all
you need to do is power the heater coil with 5V, add a load resistance, and connect the output
to an ADC.This sensor comes in a package similar to our MQ-3 alcohol sensor, and can be
used with the breakout board below.
Features:
5V DC or AC circuit
Requires heater voltage
Operation Temperature: -10 to 70 degrees C
Heater consumption: less than 750mW
Dimensions:
16.8mm diameter
9.3 mm height without the pins
4 – SPEED SENSOR
DC Techogenerator
TECHNICAL DATA
Tach Generator Construction
Servo-Tek Tach Generators are housed in aluminum
casings protected in accordance with Mil-C-5541 or
Mil-A-8625. Alnico permanent magnets are used.
Armature shafts are stainless steel, and rotate on fully-
shielded stainless steel ball bearings. Commutators
are made from an alloy containing 95% silver.
Armature laminations are wound with Isomid insulated wire, over Teflon slot insulation. The
entire armature is impregnated and baked, resulting in a NEMA Class H insulation system.
5 – IC ADC 0808
ADC0808/ADC0809 of National Semiconductor (8-Bit µP Compatible A/D Converters with 8-
Channel Multiplexer
Description
The ADC0808, ADC0809 data acquisition component is a monolithic CMOS device with an 8-bit
analog-to-digital converter, 8-channel multiplexer and microprocessor compatible control logic.
The 8-bit A/D converter uses successive approximation as the conversion technique. The
converter features a high impedance chopper stabilized comparator, a 256R voltage divider with
analog switch tree and a successive approximation register. The 8-channel multiplexer can
directly access any of 8-single-ended analog signals. The device eliminates the need for
external zero and full-scale adjustments. Easy interfacing to microprocessors is provided by the
latched and decoded multiplexer address inputs and latched TTL TRI-STATE® outputs.
The design of the ADC0808, ADC0809 has been optimized by incorporating the most desirable
aspects of several A/D conversion techniques
6 – MICROCONTROLLER 89S51
1. The 89s51 microcontroller
2. The AT89s51 is a low-power, high-performance CMOS 8-bit microcomputer with 4K bytes of
Flash programmable and erasable read only memory (PEROM). The device is
manufactured using Phillips’s high-density nonvolatile memory technology and is compatible
with the industry-standard MCS-51 instruction set and pin out. The on-chip Flash allows the
program memory to be reprogrammed in-system or by a conventional nonvolatile memory
programmer. By combining a versatile 8-bit CPU with Flash on a monolithic chip, the Phillips
AT89s51 is a powerful microcomputer which provides a highly-flexible and cost-effective
solution to many embedded control applications.
3. The AT89s51 is designed with static logic for operation down to zero frequency and
supports two Software selectable power saving modes. The Idle Mode stops the CPU while
allowing the RAM, timer/counters, serial port and interrupt system to continue functioning.
The Power-down Mode saves the RAM contents but freezes the oscillator disabling all other
chip functions until the next Hardware reset.
Pin Diagram of 89s51:
Basic Reset Ckt.
7 – LCD DISPLAY
DISPLAY: Various display device such as seven segment display. LCD display, etc can be
interfaced with microcontroller to read the output directly. In our project we use a two line LCD
display with 16 characters each. LCD Liquid crystal Display (LCD) displays temperature of the
measured element, which is calculated by the microcontroller. CMOS technology makes the
device ideal for application in hand held, portable and other battery instruction with low power
consumption.
Net Media 2x16 Serial LCD Display Module
9- POWER SUPPLY
There are many types of power supply. Most are designed to convert high voltage AC mains
electricity to a suitable low voltage supply for electronic circuits and other devices. A power
supply can by broken down into a series of blocks, each of which performs a particular function.
For example a 5V regulated supply:
Each of the blocks is described in more detail below:
 Transformer - steps down high voltage AC mains to low voltage AC.
 Rectifier - converts AC to DC, but the DC output is varying.
 Smoothing - smoothes the DC from varying greatly to a small ripple.
 Regulator - eliminates ripple by setting DC output to a fixed voltage.
Power supplies made from these blocks are described below with a circuit diagram and a graph
of their output:
 Transformer only
 Transformer + Rectifier
 Transformer + Rectifier + Smoothing
 Transformer + Rectifier + Smoothing + Regulator
 Transformer only
The low voltage AC output is suitable for lamps, heaters and special AC motors. It is not
suitable for electronic circuits unless they include a rectifier and a smoothing capacitor.
 Transformer + Rectifier
The varying DC output is suitable for lamps, heaters and standard motors. It is not suitable
for electronic circuits unless they include a smoothing capacitor.
 Transformer + Rectifier + Smoothing
The smooth DC output has a small ripple. It is suitable for most electronic circuits.
Transformer + Rectifier + Smoothing + Regulator
 The regulated DC output is very smooth with no ripple. It is suitable for all electronic circuits.
The fig. above shows the circuit diagram of the power supply unit. This block mainly
consists of a two regulating IC 7805 and a bridge rectified and it provides a regulated supply
approximately 5V.The transformer used in this circuit has secondary rating of 7.5V. The
main function of the transformer is to step down the AC voltage available from the main. The
main connections are given to its primary winding through a switch connected to a phase
line. The transformer provides a 7.5V AC output at its secondary terminals and the
maximum current that can be drawn form the transformer is 1 Amp which is well above the
required level for the circuit.The bridge rectified the AC voltage available from the secondary
of the transformer, i.e. the bridge rectifier convert the AC power available into DC power but
this DC voltage available is not constant. It is a unidirectional voltage with varying
amplitude.
 To regulate the voltage from the bridge rectifier, capacitors are connected. Capacitors C1
filter the output voltage of the rectifier but their output is not regulated and hence 7805 is
connected which is specially designed for this purpose.Although voltage regulators can be
designed using op-amps, it is quicker and easier to use IC voltage regulator. Further more,
IC voltage regulators are available with features such as programmable output current/
voltage boosting, internal short circuit current limiting, thermal shut down and floating
operation for high voltage applications.
TRANSMITTER/ RECEIVER DESIGN
SM TX – 433 AM / ASK TRANSMITTER MODULE
KEY FEATURES
TWS-434A
The TWS-434 transmitter accepts both linear and digital inputs, can operate from 1.5 to
12 Volts-DC, and makes building a miniature hand-held RF transmitter very easy. The
TWS-434 is approximately the size of a standard postage stamp.
TWS-434 Pin Diagram
SM RX – 433 RECEIVER MODULE
FEATURES
 Miniature Size
 Wide Operating Range
 Low Power Consumption
 Improved Data Transmission
 No Alignment Required
 No External Components PIN Configuration and Size
 Wide Range of Application
 Analogue and Digital Output
 RWS-434: The receiver also operates at 433.92MHz, and has a sensitivity of 3uV. The
RWS-434 receiver operates from 4.5 to 5.5 volts-DC, and has both linear and digital
outputs.
RF TRANSMITTER
ANTENNA DESCRIPTION
The TX4915 is a low power ASK transmitter IC intended for applications in the North American
and European VHF/UHF and ISM bands. The integrated voltage-controlled oscillator (VCO),
phase/frequency detector, prescaler, and reference oscillator require only the addition of an
external crystal to provide a complete phase-locked loop (PLL). In addition to the standard
power-down mode, the chip also includes an automatic lock-detect feature that disables the
transmitter output when the PLL is out-of-lock.
FEATURES
1. Output frequency range: 300 – 960 MHz;
2. Supply voltage range: 2.2 – 3.6 V;
3. Low current consumption with power down capability;
4. On-chip VCO with integrated PLL (÷ 64/128) dual modulus prescaler;
5. Out-of-lock inhibit circuit;
6. SSOP-16 package (0.64 mm pitch).
RF RECEIVER (RX3400 LOW POWER ASK RECEIVER IC)
DESCRIPTION
The RX3400 is a low power ASK receiver IC which is fully compatible with the Mitel KESRX01
IC and is suitable for use in a variety of low power radio applications including remote keyless
entry. The RX3400 is based on a single-conversion, super-heterodyne receiver architecture and
incorporates an entire phase-locked loop (PLL) for precise local oscillator generation.
FEATURES
1. Extremely low power operation;
2. Low external part count;
3. Receiver input frequency: 290 – 460 MHz;
4. On-chip VCO with integrated PLL using crystal oscillator reference;
5. PLL power down feature;
6. Integrated IF and data filters;
7. SSOP-24 package (0.64 mm pitch).
SERIAL COMMUNICATION
MAX 232: The MAX232 is a dual driver/receiver that includes a capacitive voltage
generator to supply TIA/EIA-232-F voltage levels from a single 5-V supply. Each
receiver converts TIA/EIA-232-F inputs to 5-V TTL/CMOS levels. These receivers
have a typical threshold of 1.3 V, a typical hysteresis of 0.5 V, and can accept ±30-
V inputs. Each driver converts TTL/CMOS input levels into TIA/EIA-232-F levels.
MAX 232
FEATURES:
 Meets or Exceeds TIA/EIA-232-F and ITU
Recommendation V.28
 Operates From a Single 5-V Power Supply
With 1.0-_F Charge-Pump Capacitors
 Operates Up To 120 kbit/s
 Two Drivers and Two Receivers
 30-V Input Levels
 Low Supply Current . . . 8 mA Typical
 ESD Protection Exceeds JESD 22
- 2000-V Human-Body Model (A114-A)
 Upgrade With Improved ESD (15-kV HBM)
and 0.1-_F Charge-Pump Capacitors is
Available With the MAX202
 Applications
- TIA/EIA-232-F, Battery-Powered Systems,
Terminals, Modems, and Computers
DESCRIPTION:
The MAX232 was the first IC which in one package contains the
necessary drivers (two) and receivers (also two), to adapt the RS-232 signal
voltage levels to TTL logic. It became popular, because it just needs one
voltage (+5V) and generates the necessary RS-232 voltage levels (approx. -
10V and +10V) internally. This greatly simplified the design of circuitry. The
MAX232 has a successor, the MAX232A. It should be noted that the MAX232
(A) is just a driver/receiver. It does not generate the necessary RS-232
sequence of marks and spaces with the right timing, it does not decode the
RS-232 signal, it does not provide a serial/parallel conversion. All it does is
to convert signal voltage levels. Generating serial data with the right timing
and decoding serial data has to be done by additional circuitry.
The original manufacturer offers a large series of similar ICs, with
different numbers of receivers and drivers, voltages, built-in or external
capacitors, etc. E.g. The MAX232 and MAX232A need external capacitors for
the internal voltage pump, while the MAX233 has these capacitors built-in.
FIGURE 1 - DESIGN OF MAX-232 CIRCUIT
SERIAL COMMUNICATION
Serial communication is a very common protocol for device
communication that is standard on almost every PC. Most computers include
two RS232 based serial ports .the serial port sends and receive bytes of
information one bit at a time .although this is a slower than parallel
communication which allows the transmission of entire byte at once it is
simpler and can be used over longer distances. Typically, serial
communication is used to transmit ASII data. Communication is completed
using three transmission lines.
1. Ground
2. Transmit
Receive
Since serial communication is asynchronous the port is available to transmit data
on one line while receiving data on another line. The important serial characteristics
are baud rate, data bits, stop bits and parity. For two ports to communicate these
parameters should match.
TRANSMISSION IN 89C51
89C51 has a serial data communication circuit that uses register SBUF to hold data.
Register SCON controls data communication. Register PCON controls data rates.
Pins RxD (p3.0) and TxD(3.1) connect to serial data network. SBUF is physically
two registers, one is writing only i.e. to hold data to be transmitted out of
microcontroller via TxD. The other is read only and holds received data from an
external transmitting source via RxD.
Whenever a data byte is transmitted T1 flag is set and so program is interrupted to
transmit another byte of data. The main program is interrupted only serial port
interrupt is 1E SFR is enable.
The data transmission steps are:
1. Initially the t1 flag is reset.
2. Data to be transmitted must be written into SBUF.
3. As soon as data is transmitted the T1 flag is set and main program is interrupted
to execute ISR.
4. In the ISR T1 flag is reset .another data is written in SBUF register.
SERIAL PORT
The Serial Port is harder to interface than the Parallel Port. In most cases, any
device you connect to the serial port will need the serial transmission converted
back to parallel so that it can be used. This can be done using a USART.
So what are the advantages of using serial data transfer rather than parallel?
1. Serial Cables can be longer than Parallel cables. The serial port transmits a '1'
as -3 to -25 volts and a '0' as +3 to +25 volts where as a parallel port transmits
a '0' as 0v and a '1' as 5v. Therefore, the serial port can have a maximum swing
of 50V compared to the parallel port which has a maximum swing of 5 Volts.
Therefore cable loss is not going to be as much of a problem for serial cables as
they are for parallel.
2. You don't need as many wires as parallel transmission. If your device needs to
be mounted a far distance away from the computer then 3 core cable (Null
Modem Configuration) is going to be a lot cheaper that running 19 or 25 core
cable. However you must take into account the cost of the interfacing at each
end.
3. Microcontroller's have also proven to be quite popular recently. Many of these
have in built SCI (Serial Communications Interfaces) which can be used to talk
to the outside world. Serial Communication reduces the pin count of these
MPU's. Only two pins are commonly used, Transmit Data (TXD) and Receive
Data (RXD) compared with at least 8 pins if you use an 8 bit Parallel method
(You may also require a Strobe).
HARDWARE PROPERTIES
Devices which use serial cables for their communication are split into two
categories. These are DCE (Data Communications Equipment) and DTE (Data
Terminal Equipment.) Data Communications Equipments are devices such as your
modem, TA adapter, plotter etc while Data Terminal Equipment is your Computer or
Terminal.
The electrical specifications of the serial port are contained in the EIA (Electronics
Industry Association) RS232C standard. It states many parameters such as -
1. A "Space" (logic 0) will be between +3 and +25 Volts.
2. A "Mark" (Logic 1) will be between -3 and -25 Volts.
3. The region between +3 and -3 volts is undefined.
4. An open circuit voltage should never exceed 25 volts. (In Reference to GND)
5. A short circuit current should not exceed 500mA. The driver should be able to
handle this without damage. (Take note of this one!)
Above is no where near a complete list of the EIA standard. Line Capacitance,
Maximum Baud Rates etc are also included. For more information please consult the
EIA RS232-E standard. It is interesting to note however, that the RS232C standard
specifies a maximum baud rate of 20,000 BPS, which is rather slow by today's
standards. Revised standards, EIA-232D & EIA-232E were released, in 1987 & 1991
respectively.
Serial Ports come in two "sizes". There are the D-Type 25 pin connector and the D-
Type 9 pin connector both of which are male on the back of the PC, thus you will
require a female connector on your device. Below is a table of pin connections for
the 9 pin and 25 pin D-Type connectors.
Serial Pinouts (D25 and D9 Connectors)
Table 1: D Type 9 Pin and D Type 25 Pin Connectors
INTERFACING DEVICES TO RS-232 PORTS
RS-232 WAVEFORMS
So far we have introduced RS-232 Communications in relation to the PC. RS-232
communication is asynchronous. That is a clock signal is not sent with the data.
Each word is synchronized using its start bit, and an internal clock on each side,
keeps tabs on the timing.
Figure 4: TTL/CMOS Serial Logic Waveform
The diagram above shows the expected waveform from the UART when using the
common 8N1 format. 8N1 signifies 8 Data bits, No Parity and 1 Stop Bit. The RS-
232 line, when idle is in the Mark State (Logic 1). A transmission starts with a start
bit which is (Logic 0). Then each bit is sent down the line, one at a time. The LSB
(Least Significant Bit) is sent first. A Stop Bit (Logic 1) is then appended to the
signal to make up the transmission.
The diagram shows the next bit after the Stop Bit to be Logic 0. This must mean
another word is following, and this is it's Start Bit. If there is no more data coming
then the receive line will stay in it's idle state (logic 1). We have encountered
something called a "Break" Signal.
This is when the data line is held in a Logic 0 state for a time long enough to send
an entire word. Therefore, if you don't put the line back into an idle state, then the
receiving end will interpret this as a break signal. The data sent using this method,
is said to be framed. That is the data is framed between a Start and Stop Bit.
Should the Stop Bit be received as Logic 0, then a framing error will occur. This is
common, when both sides are communicating at different speeds.
The above diagram is only relevant for the signal immediately at the UART. RS-232
logic levels uses +3 to +25 volts to signify a "Space" (Logic 0) and -3 to -25 volts
for a "Mark" (logic 1). Any voltage in between these regions (i.e. between +3 and -
3 Volts) is undefined. Therefore this signal is put through a "RS-232 Level
Converter". This is the signal present on the RS-232 Port of your computer, shown
below.
Figure 5: RS-232 Logic Waveform
The above waveform applies to the Transmit and Receive lines on the RS-232 port.
These lines carry serial data, hence the name Serial Port. There are other lines on
the RS-232 port which, in essence are Parallel lines. These lines (RTS, CTS, DCD,
DSR, DTR, RTS and RI) are also at RS-232 Logic Levels.
RS-232 LEVEL CONVERTERS
Almost all digital devices which we use require either TTL or CMOS logic levels.
Therefore the first step to connecting a device to the RS-232 port is to transform
the RS-232 levels back into 0 and 5 Volts. As we have already covered, this is done
by RS-232 Level Converters. Two common RS-232 Level Converters are the 1488
RS-232 Driver and the 1489 RS-232 Receiver. Each package contains 4 inverters of
the one type, either Drivers or Receivers. The driver requires two supply rails, +7.5
to +15v and -7.5 to -15v. As you could imagine this may pose a problem in many
instances where only a single supply of +5V is present. However the advantages of
these I.C's are they are cheap.
(Figure 6) Pinouts for the MAX-232, RS-232 Driver/Receiver.
(Figure 7) Typical MAX-232 Circuit.
Another device is the MAX-232. It includes a Charge Pump, which generates +10V
and -10V from a single 5v supply. This I.C. also includes two receivers and two
transmitters in the same package.
This is handy in many cases when you only want to use the Transmit and Receive
data Lines. You don't need to use two chips, one for the receive line and one for the
transmit line. However all this convenience comes at a price, but compared with the
price of designing a new power supply it is very cheap.
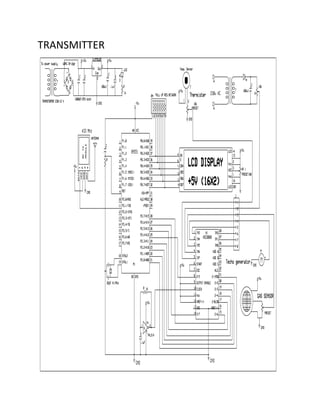
CIRCUIT DIAGRAM
TRANSMITTER
RECIEVER
working
The design proposed here is very compact and handy which makes the
complete system simple. The unique feature of microcontroller gives all the
flexibility of incorporating features of digital circuitry in a single IC with the
help of logical programming. The complete system is divided into two parts
- Hardware & Software. The Hardware unit is consisting of microcontroller,
analog to digital converter (ADC), Clock, Power Supply etc.
The ADC will acquire values of physical parameters and will perform digital
conversion of them for further processing. This digital data is then sent with
the help of wires to the microcontroller. The job of Level Converter is to
transfer the received from the sensors into PC with the help of parallel
communication COM Port.
The VB6 based software will display the data (Voltage values) of all
channels in real time. Then graphical and many more analysis on the
stored data can be performed later on interactively. The job of the hardware
part is to take input of the logical voltage level from the probes and to
transfer them to the PC via Serial Port for further processing.
As VB6 is very popular for “Rapid Application Development” & highly
“Graphical User Interface”, the software is implemented on it. The software
continuously reads the data coming into the PC Serial Port from the
hardware unit and resolves them for their respective channels.
FUNCTION OF ACTIVE
COMPONENT
FUNCTION OF ACTIVE COMPONENT:
ADC0808/ADC0809
>Easy interface to all microprocessors operates ratio metrically or with 5 VDC or
analog span adjusted voltage reference;
>No zero or full-scale adjust required;
>8-channel multiplexer with address logic;
>0V to 5V input range with single 5V power supply;
>Outputs meet TTL voltage level specifications;
>Standard hermetic or molded 28-pin DIP package;
>28-pin molded chip carrier package;
>ADC0808 equivalent to MM74C949;
>ADC0809 equivalent to MM74C949-1.
Key Specifications
1. Conversion Time 100 µs Resolution 8 Bits
2. Total Unadjusted Error ±1/2 LSB and ±1 LSB
3. Single Supply 5 VDC
4. Low Power 15 mW
MICROCONTROLLER 89S51
Features of 89s51
 Compatible with MCS-51™ Products
 4K Bytes of In-System Reprogrammable Flash Memory
Endurance: 1,000 Write/Erase Cycles
 Fully Static Operation: 0 Hz to 24 MHz
 Three-level Program Memory Lock
 128 x 8-bit Internal RAM
 32 Programmable I/O Lines
 Two 16-bit Timer/Counters
 Six Interrupt Sources
 Programmable Serial Channel
 Low-power Idle and Power-down Modes
LCD DISPLAY
GENERAL SPECIFICATION:
> Display size: 16 character * 2 lines
 Character structure: 5*8 dots.
 Display data RAM: 80 characters (80*8 bits)
 Character generate ROM: 192 characters
 Character generate RAM: 8 characters (64*8 bits)
 Both display data and character generator RAMs can be read from
MPU.
 Internal automatic reset circuit at power ON.
 Built in oscillator circuit.
RATING &
SPECIFICATION OF
PASSIVE
COMPONENT
RATING & SPECIFICATION OF PASSIVE COMPONENT
Capacitor:
1)1000uF,25V
2)10k
3)10uf
4)22pf
5) 1uF
RESISTOR:
1)1k ohm
2)100uf
3)1uf
4)1000uf
ADVANTAGES
ADVANTAGES:
 We Can measure the value of every parameter of motor on
run time at single time using multimeter
 Measure the efficiency of new motor also old motor we
should check Voltage , current, speed, and temperature at
run time, so we can’t it measure for normal multimeter and
we can’t plot graph of that parameter
 This measurement and graphing process is carried out from
the main central control room where all the data from
different locations are acquired.
 This system can be used to monitor 8 such parameters.
 the complete system simple.
 Can maintain records of values for each channel in database
DISADVANTAGES
DISADVANTAGES:
 It required 230 v of ac supply.
 Cost is more .
 It displayed on the PC using graphical user
interface.so it required pc .
 Wireless range is 10 to 15 feet only
APPLICATION
APPLICATION:
Data monitoring and controlling finds application in fields such as chemical,
metallurgical, electrical. Data acquired by the system can be used for testing
purposes or it can be used to get an actual, real time processes at a particular
moment.
Data acquisition provides an interface between the physical area and digital
signals. It enables user to interact with different processes taking place at various
locations by sitting at one place. Then the user only has to give appropriate
commands to get required data.
The data monitoring and controlling can be used in chemical plants,
petrochemical plants in which the main physical parameters to be measured are
pressure, temperature, flow. These parameters are critical since any change in the
desired value can be disastrous. Any change in these parameters should be
immediately known so that corrective action can be taken.
It plays a very important role in applications where processes take place in a
highly corrosive or high temperature environment. Here it is desirable to monitor
the process from remote place where it is safe. In this situation the operator has
to check the parameters and take corrective action that is required without
entering the process environment which may be harmful.
Data acquisition can be used in commercial applications like digital electric
reading in which a person does not have to go to each electric meter every month
or in cases where the electric meters may be located far away.
SPECIFICATION
SPECIFICATION:
230 v ac supply
1phase
5 amp
Db 9 connector
LIST OF COMPONENT
& COST
LIST OF COMPONENT & COST:
SR.No Description Qty. Price
1 Transformer 12-0-12V,750mA 1 35
2 Diode 1N4007 4 4
3 Capacitor1000uF,25V 1 5
4 Voltage regulator IC 7805 1 10
5 Capacitor 1uF 1 1
6 LED 1 1
7 Resistors 15 5
8 Disc capacitors 5 5
9 IC Base 5 10
10 PCB 1 250
11 Wires 2 25
12 Solder wire 1 25
13 Cabinet 1 150
14 Mains cord 1 10
15 Transistor BC548 5 15
16 Adc 0808 1 60
17 2x16 Serial LCD Display 1 170
18 Cyrstal oscillator 1 15
19 89s51 microcontroller 1 55
Trouble shooting
& testing
Test Equipment:
Multimeter –
Almost essential for all but the absolute beginner. See the tools section for
more information.
Power Supply -
Also very useful for powering circuits that you are testing. One with a
variable voltage up to at least 12V is best. The current rating doesn't need
to be that high, 1A maximum is fine for most jobs. If you can afford it then
one with an adjustable current limit is useful - set right it can prevent
damage to an incorrect circuit, rather than frying it instantly!
Oscilloscope –
Quite expensive and not really worth it for all but the advanced constructor.
Nonetheless a very useful piece of test equipment, especially on audio
circuits. There are some cheaper PC based alternatives, and some hand -
held 'scopes now, although I haven't tried them.
Signal Generator –
Useful when testing audio circuits, again not really necessary for beginners.
Produces variable frequency waves of several different waveforms (sine,
square, triangle)
Testing of components
Diode :
Diode is checked using multimeter by observing the resistance in forwaed
and reverse bias.
Transistor:
Transistor is checked using multimeter for its proper functioning.
Capacitor :
Capacitor is checked using multimeter . when multimeter is connected
across capacitor ,it shows certain deflection initially and then indicates
infinite resistance.
Resistors :
Resistance value is verified on multimeter .continuity or resistor is also
checked using multimeter.
Transformer :
An open circuit test is carried out on a transformer and the output voltageIs
varied for the rated value.
Motor :
The supply is given to the motor and the rated rpm is verified . by changing
the polarity of the supply given to the motor,change pf direction is verified.
layout
Programming
Program for Mic
$large
Dim Addr As Byte
Dim Datain[addr] As Byte
Dim T As Byte
Dim V As Integer
Dim G As Byte
Dim S As Integer
P2 = &B11111111
$baud = 1200
Cls
Cursor Off
Lcd " Wireless "
Lowerline
Lcd " Multimeter"
Wait 2
Cls
Lcd " "
Lowerline
Lcd " "
Wait 2
Cls
Lcd " Guided By:Prof."
Lowerline
Lcd " "
Wait 2
Do
For Addr = 0 To 3
P1 = Addr
Waitms 1
P1.3 = 1
Waitms 1
P1.3 = 0
Waitms 1
Datain[addr] = 0
If P2.0 = 1 Then
Datain[addr] = Datain[addr] + 128
End If
If P2.1 = 1 Then
Datain[addr] = Datain[addr] + 64
End If
If P2.2 = 1 Then
Datain[addr] = Datain[addr] + 32
End If
If P2.3 = 1 Then
Datain[addr] = Datain[addr] + 16
End If
If P2.4 = 1 Then
Datain[addr] = Datain[addr] + 8
End If
If P2.5 = 1 Then
Datain[addr] = Datain[addr] + 4
End If
If P2.6 = 1 Then
Datain[addr] = Datain[addr] + 2
End If
If P2.7 = 1 Then
Datain[addr] = Datain[addr] + 1
End If
If Addr = 0 Then
T = Datain[addr]
T = T / 3
Elseif Addr = 1 Then
V = Datain[addr]
V = V + 20
Elseif Addr = 2 Then
G = Datain[addr]
G = G - 40
Elseif Addr = 3 Then
S = Datain[addr]
End If
Print "M1" ; T;
Print "M2" ; V;
Print "M3" ; G;
Print "M4" ; S;
Next
Cls
Locate 1 , 1
Lcd "T=" ; T ;
Locate 1 , 9
Lcd "V=" ; V ;
Locate 2 , 1
Lcd "G=" ; G ;
Locate 2 , 9
Lcd "S=" ; S ;
Waitms 25
Loop
Program for visual basic
Option Explicit
Dim X(1 To 100, 0 To 3) As Variant
Dim id As Integer
Dim RCount As Integer
Dim CHNo As Variant
Dim Data As Variant
Private Sub Command1_Click()
If Port.PortOpen = True Then
Port.PortOpen = False
End If
If optCom1.Value Then
Port.CommPort = 1
End If
If optCom2.Value Then
Port.CommPort = 2
End If
If optCom3.Value Then
Port.CommPort = 3
End If
If optCom4.Value Then
Port.CommPort = 4
End If
Port.Settings = "1200,N,8,1"
Port.InputLen = 1
Port.InBufferSize = 2000
Port.OutBufferSize = 2000
Port.RThreshold = 1
Port.PortOpen = True
End Sub
Private Sub Form_Load()
Text1.Text = "o"
Text2.Text = "o"
Text3.Text = "o"
Text4.Text = "o"
End Sub
Private Sub Form_Unload(Cancel As Integer)
End
End Sub
Private Sub Port_OnComm()
Dim RChr As String
If Not Port.CommEvent = comEvReceive Then Exit Sub
RChr = Port.Input
RCount = RCount + 1
If RChr = "M" Then
RCount = 0
If CHNo = 1 Then
Text1.Text = Data
End If
If CHNo = 2 Then
Text2.Text = Data
End If
If CHNo = 3 Then
Text3.Text = Data
End If
If CHNo = 4 Then
Text4.Text = Data
End If
Data = ""
Exit Sub
End If
If RCount = 1 Then
CHNo = RChr
Exit Sub
End If
If RCount >= 2 Then
Data = Data & RChr
End If
End Sub
Private Sub Timer1_Timer()
If id <= 99 Then
id = id + 1
X(id, 0) = Val(Text1.Text)
X(id, 1) = Val(Text2.Text)
X(id, 2) = Val(Text3.Text)
X(id, 3) = Val(Text4.Text)
MSChart1.ChartData = X
Else
id = 2
End If
End Sub
FUTURE
DEVELOPMENT OF
THE PROJECT
FUTURE DEVELOPMENT OF THE PROJECT
Other features that can be added to our project are:-
Data can be transmitted using wireless mode with the help
of GSM Transmitter and Receiver
It can have more accurate digital sensors so that even the
slightest error can be detected which can generate an
alarm at the user end;
The data can be transmitted to the mobile station i.e.
handsets or satellites can be used to transmit data
worldwide;
For higher data speed fibre optic cables can be used.
Bibiliography
Bibiliography
1.Basic Electronics – B.Ram
2.Digital Electronics – R.P.Jain
3.www.redcircuits.com
4.www.alldatasheet.com
5.www.elctronicsforu.com

Wireless multimeter Black book

  • 1.
    PROJECT REPORT ON WIRELESS MULTIMETER INTHE GUIDENCE OF MRS.V.A.PANDE HEAD OF DEPARTMENT MR.B.R.CHINCHOLIKAR SUBMITTED BY CHAUDARY SANJAY KRISHANCHANDRA QURAISHI M SHOEB ALIMUDDIN DOUND SUNIL UDHAV KATE SAGAR KISAN DIPLOMA IN ELECTRONICS ENGINEERING ‘TERNA POLYTECHNIC’ KOPAR KHAIRANE, NAVI MUMBAI 2012-2013
  • 2.
    TERNA POLYTECHNIC KOPAR KHAIRANE,NAVI MUMBAI CERTIFICATE This is to certify that following report submitted by following student’s of “TYEX” as a part of seminar/project work as prescribe by board of technical education for the subject “WIRELESS MULTIMETER” and that I guided him for the term work from time to time and I founded him to be satisfactorily progressive.And that following student’s were associated with him for this work however his contribution was proportionate. SR NO NAME ROLL NO ENROLLMENT NO (1) QURAISHI M SHOEB ALIMUDDIN (A-05) 1000550174 (2) SANJAY KRISHANCHADRA CHAUDARY (A-10) 1000550177 (3) DOUND SUNIL UDHAV (A-11) 1000550148 (4) KATE SAGAR KISAN (A-13) 08424922 And that the term work has been assessed by me and I am satisfied that the same is upto the standard envisaged for the course. And that the term work may be presented to the external examiner. DATE: PROJET GUIDE DATE: HEAD OF DEPARTMENT PRINCIPAL EXTERNAL EXAMINER
  • 3.
    TERNA POLYTECHNIC KOPAR KHAIRANE,NAVI MUMBAI SUBMISSION We here by declare that student’s of third year of the course “ELECTRONICS ENGINEERING”kindly submit that we have Complete from time to time the seminar/project work as described In this report by our own skill and between the period from 20th july 2012 to 25th march 2013 as per the guidance of professor MRS.V.A.PANDE & MR.B.R.CHINCHOLIKAR And the following student’s wre associated with us for this work however quantum of our contribution has been approved by the teacher. Name SIGNATURE QURAISHI M SHOEB ALIMUDDIN (A-05) SANJAY KRISHANCHADRA CHAUDARY (A-10) DOUND SUNIL UDHAV(A-11) KATE SAGAR KISAN (A-13) Date :
  • 4.
    PREFACE: We take anopportunity to present this project report on wireless multimeter and put before readers some useful information regarding our project. We are highly indebted the project guide MRS.V.A.PANDE for his invaluable guidance and appreciation for giving form and substance to this report. We have made sincere attempts and taken every care to present this matter in precise and compact form, the language being as simple as possible. The task of completion of the project though being difficulty was made quite simple, interesting and successful due to deep involvement and complete dedication of our group members. We would also like to express our deep regards and gratitude to the head of the department MR.B.R .CHINCHOLIKAR.
  • 5.
    INDEX: SR No ITEMPAGE 1 Introduction 2 Principle of operation 3 Block diagram 4 Block diagram Explanation 5 Circuit diagram 6 Working 7 Function of active component with specification 8 Rating & specification of passive component 9 Advantages 10 Disadvantage 11 Application 12 Specification 13 List of component 14 Troubleshooting & testing of component 15 layout 16 programming 17 Future development of project 18 Bibilography
  • 6.
  • 7.
    Introduction In any industrialprocesses there are several parameters to be measured and graphing. This measurement and graphing process is carried out from the main central control room where all the data from different locations are acquired. Data monitoring refers to process of digitizing of analog signals i.e. converting a continuous waveform in time series of digital values which represents signal voltage at that instant. Data monitoring also means to acquire values of physical parameters from various remote locations or sensors. This system can be used to monitor 8 such parameters. The main objective of the project is to acquire data from far off locations and from places not accessible to human beings (e.g. Boiler room) and transmit this data through serial communication.
  • 8.
  • 9.
    Principle of operation:  This project is fully based on radio frequency(rf).  The technology used here is embedded technology which is the future of today’s modern electronics.  As microcontrollers are the core of the todays digital circuit design in industry, this system uses it for the centralized operation and digital processing.
  • 10.
  • 11.
    Block Diagram: SYSTEM BLOCKDIAGRAM METER SIDE LCD Display Sensor 1 TEMP. 2 Voltage 3 Gas 4 Speed Microcontroller 89s51 Power Supply Clock Reset ADC 0808 RF Transmeter ASK Modulation +5v 433 Mhz Power Supply
  • 12.
    PC SIDE RF Receiver ASK Modulation +5v 433 Mhz RS232 Connection PC VB 6 Software Power Supply
  • 13.
  • 14.
    BLOCK DIAGRAM DESCRIPTION 1– TEMPRETURE SENSOR THERMISTOR Thermistor symbol NTC thermistor, bead type, insulated wires A thermistor is a type of resistor with resistance varying according to its temperature. The word is a portmanteau of thermal and resistor. Samuel Ruben invented the thermistor in 1930, and was awarded U.S. Patent No. 2,021,491.Thermistors are widely used as inrush current limiters, temperature sensors, self-resetting overcurrent protectors, and self-regulating heating elements. Assuming, as a first-order approximation, that the relationship between resistance and temperature is linear, then: ΔR = kΔT where ΔR = change in resistance ΔT = change in temperature k = first-order temperature coefficient of resistance Thermistors can be classified into two types depending on the sign of k. If k is positive, the resistance increases with increasing temperature, and the device is called a positive temperature coefficient (PTC) thermistor, or posistor. If k is negative, the resistance decreases with increasing temperature, and the device is called a negative temperature coefficient (NTC) thermistor. Resistors that are not thermistors are designed to have a k as close to zero as possible, so that their resistance remains nearly constant over a wide temperature range.
  • 15.
    Thermistors differ fromresistance temperature detectors in that the material used in a thermistor is generally a ceramic or polymer, while RTDs use pure metals. The temperature response is also different; RTDs are useful over larger temperature ranges. 2 – VOLTAGE SENSOR For voltge Measurement we use 230/3-0-3 rating Transformer. 3- GAS DETECTION SENSOR LPG Gas Sensor - MQ-6 sku: SEN-09405 Description: This is a simple-to-use liquefied petroleum gas (LPG) sensor, suitable for sensing LPG (composed of mostly propane and butane) concentrations in the air. The MQ-6 can detect gas concentrations anywhere from 200 to 10000ppm.This sensor has a high sensitivity and fast
  • 16.
    response time. Thesensor's output is an analog resistance. The drive circuit is very simple; all you need to do is power the heater coil with 5V, add a load resistance, and connect the output to an ADC.This sensor comes in a package similar to our MQ-3 alcohol sensor, and can be used with the breakout board below. Features: 5V DC or AC circuit Requires heater voltage Operation Temperature: -10 to 70 degrees C Heater consumption: less than 750mW Dimensions: 16.8mm diameter 9.3 mm height without the pins 4 – SPEED SENSOR DC Techogenerator TECHNICAL DATA Tach Generator Construction Servo-Tek Tach Generators are housed in aluminum casings protected in accordance with Mil-C-5541 or Mil-A-8625. Alnico permanent magnets are used. Armature shafts are stainless steel, and rotate on fully- shielded stainless steel ball bearings. Commutators are made from an alloy containing 95% silver. Armature laminations are wound with Isomid insulated wire, over Teflon slot insulation. The entire armature is impregnated and baked, resulting in a NEMA Class H insulation system.
  • 17.
    5 – ICADC 0808 ADC0808/ADC0809 of National Semiconductor (8-Bit µP Compatible A/D Converters with 8- Channel Multiplexer Description The ADC0808, ADC0809 data acquisition component is a monolithic CMOS device with an 8-bit analog-to-digital converter, 8-channel multiplexer and microprocessor compatible control logic. The 8-bit A/D converter uses successive approximation as the conversion technique. The converter features a high impedance chopper stabilized comparator, a 256R voltage divider with analog switch tree and a successive approximation register. The 8-channel multiplexer can directly access any of 8-single-ended analog signals. The device eliminates the need for external zero and full-scale adjustments. Easy interfacing to microprocessors is provided by the latched and decoded multiplexer address inputs and latched TTL TRI-STATE® outputs. The design of the ADC0808, ADC0809 has been optimized by incorporating the most desirable aspects of several A/D conversion techniques 6 – MICROCONTROLLER 89S51 1. The 89s51 microcontroller 2. The AT89s51 is a low-power, high-performance CMOS 8-bit microcomputer with 4K bytes of Flash programmable and erasable read only memory (PEROM). The device is manufactured using Phillips’s high-density nonvolatile memory technology and is compatible with the industry-standard MCS-51 instruction set and pin out. The on-chip Flash allows the program memory to be reprogrammed in-system or by a conventional nonvolatile memory programmer. By combining a versatile 8-bit CPU with Flash on a monolithic chip, the Phillips AT89s51 is a powerful microcomputer which provides a highly-flexible and cost-effective solution to many embedded control applications. 3. The AT89s51 is designed with static logic for operation down to zero frequency and supports two Software selectable power saving modes. The Idle Mode stops the CPU while allowing the RAM, timer/counters, serial port and interrupt system to continue functioning.
  • 18.
    The Power-down Modesaves the RAM contents but freezes the oscillator disabling all other chip functions until the next Hardware reset. Pin Diagram of 89s51: Basic Reset Ckt. 7 – LCD DISPLAY DISPLAY: Various display device such as seven segment display. LCD display, etc can be interfaced with microcontroller to read the output directly. In our project we use a two line LCD display with 16 characters each. LCD Liquid crystal Display (LCD) displays temperature of the
  • 19.
    measured element, whichis calculated by the microcontroller. CMOS technology makes the device ideal for application in hand held, portable and other battery instruction with low power consumption. Net Media 2x16 Serial LCD Display Module 9- POWER SUPPLY There are many types of power supply. Most are designed to convert high voltage AC mains electricity to a suitable low voltage supply for electronic circuits and other devices. A power supply can by broken down into a series of blocks, each of which performs a particular function. For example a 5V regulated supply: Each of the blocks is described in more detail below:
  • 20.
     Transformer -steps down high voltage AC mains to low voltage AC.  Rectifier - converts AC to DC, but the DC output is varying.  Smoothing - smoothes the DC from varying greatly to a small ripple.  Regulator - eliminates ripple by setting DC output to a fixed voltage. Power supplies made from these blocks are described below with a circuit diagram and a graph of their output:  Transformer only  Transformer + Rectifier  Transformer + Rectifier + Smoothing  Transformer + Rectifier + Smoothing + Regulator  Transformer only The low voltage AC output is suitable for lamps, heaters and special AC motors. It is not suitable for electronic circuits unless they include a rectifier and a smoothing capacitor.  Transformer + Rectifier The varying DC output is suitable for lamps, heaters and standard motors. It is not suitable for electronic circuits unless they include a smoothing capacitor.
  • 21.
     Transformer +Rectifier + Smoothing The smooth DC output has a small ripple. It is suitable for most electronic circuits. Transformer + Rectifier + Smoothing + Regulator  The regulated DC output is very smooth with no ripple. It is suitable for all electronic circuits. The fig. above shows the circuit diagram of the power supply unit. This block mainly consists of a two regulating IC 7805 and a bridge rectified and it provides a regulated supply approximately 5V.The transformer used in this circuit has secondary rating of 7.5V. The main function of the transformer is to step down the AC voltage available from the main. The main connections are given to its primary winding through a switch connected to a phase line. The transformer provides a 7.5V AC output at its secondary terminals and the maximum current that can be drawn form the transformer is 1 Amp which is well above the required level for the circuit.The bridge rectified the AC voltage available from the secondary of the transformer, i.e. the bridge rectifier convert the AC power available into DC power but this DC voltage available is not constant. It is a unidirectional voltage with varying amplitude.
  • 22.
     To regulatethe voltage from the bridge rectifier, capacitors are connected. Capacitors C1 filter the output voltage of the rectifier but their output is not regulated and hence 7805 is connected which is specially designed for this purpose.Although voltage regulators can be designed using op-amps, it is quicker and easier to use IC voltage regulator. Further more, IC voltage regulators are available with features such as programmable output current/ voltage boosting, internal short circuit current limiting, thermal shut down and floating operation for high voltage applications. TRANSMITTER/ RECEIVER DESIGN SM TX – 433 AM / ASK TRANSMITTER MODULE KEY FEATURES TWS-434A
  • 23.
    The TWS-434 transmitteraccepts both linear and digital inputs, can operate from 1.5 to 12 Volts-DC, and makes building a miniature hand-held RF transmitter very easy. The TWS-434 is approximately the size of a standard postage stamp. TWS-434 Pin Diagram SM RX – 433 RECEIVER MODULE FEATURES  Miniature Size  Wide Operating Range  Low Power Consumption  Improved Data Transmission
  • 24.
     No AlignmentRequired  No External Components PIN Configuration and Size  Wide Range of Application  Analogue and Digital Output  RWS-434: The receiver also operates at 433.92MHz, and has a sensitivity of 3uV. The RWS-434 receiver operates from 4.5 to 5.5 volts-DC, and has both linear and digital outputs. RF TRANSMITTER ANTENNA DESCRIPTION The TX4915 is a low power ASK transmitter IC intended for applications in the North American and European VHF/UHF and ISM bands. The integrated voltage-controlled oscillator (VCO), phase/frequency detector, prescaler, and reference oscillator require only the addition of an external crystal to provide a complete phase-locked loop (PLL). In addition to the standard power-down mode, the chip also includes an automatic lock-detect feature that disables the transmitter output when the PLL is out-of-lock. FEATURES 1. Output frequency range: 300 – 960 MHz; 2. Supply voltage range: 2.2 – 3.6 V; 3. Low current consumption with power down capability; 4. On-chip VCO with integrated PLL (÷ 64/128) dual modulus prescaler; 5. Out-of-lock inhibit circuit; 6. SSOP-16 package (0.64 mm pitch).
  • 25.
    RF RECEIVER (RX3400LOW POWER ASK RECEIVER IC) DESCRIPTION The RX3400 is a low power ASK receiver IC which is fully compatible with the Mitel KESRX01 IC and is suitable for use in a variety of low power radio applications including remote keyless entry. The RX3400 is based on a single-conversion, super-heterodyne receiver architecture and incorporates an entire phase-locked loop (PLL) for precise local oscillator generation. FEATURES 1. Extremely low power operation; 2. Low external part count; 3. Receiver input frequency: 290 – 460 MHz; 4. On-chip VCO with integrated PLL using crystal oscillator reference; 5. PLL power down feature; 6. Integrated IF and data filters; 7. SSOP-24 package (0.64 mm pitch). SERIAL COMMUNICATION MAX 232: The MAX232 is a dual driver/receiver that includes a capacitive voltage generator to supply TIA/EIA-232-F voltage levels from a single 5-V supply. Each receiver converts TIA/EIA-232-F inputs to 5-V TTL/CMOS levels. These receivers
  • 26.
    have a typicalthreshold of 1.3 V, a typical hysteresis of 0.5 V, and can accept ±30- V inputs. Each driver converts TTL/CMOS input levels into TIA/EIA-232-F levels. MAX 232 FEATURES:  Meets or Exceeds TIA/EIA-232-F and ITU Recommendation V.28  Operates From a Single 5-V Power Supply With 1.0-_F Charge-Pump Capacitors  Operates Up To 120 kbit/s  Two Drivers and Two Receivers  30-V Input Levels  Low Supply Current . . . 8 mA Typical  ESD Protection Exceeds JESD 22 - 2000-V Human-Body Model (A114-A)  Upgrade With Improved ESD (15-kV HBM) and 0.1-_F Charge-Pump Capacitors is Available With the MAX202  Applications - TIA/EIA-232-F, Battery-Powered Systems, Terminals, Modems, and Computers DESCRIPTION: The MAX232 was the first IC which in one package contains the necessary drivers (two) and receivers (also two), to adapt the RS-232 signal voltage levels to TTL logic. It became popular, because it just needs one
  • 27.
    voltage (+5V) andgenerates the necessary RS-232 voltage levels (approx. - 10V and +10V) internally. This greatly simplified the design of circuitry. The MAX232 has a successor, the MAX232A. It should be noted that the MAX232 (A) is just a driver/receiver. It does not generate the necessary RS-232 sequence of marks and spaces with the right timing, it does not decode the RS-232 signal, it does not provide a serial/parallel conversion. All it does is to convert signal voltage levels. Generating serial data with the right timing and decoding serial data has to be done by additional circuitry. The original manufacturer offers a large series of similar ICs, with different numbers of receivers and drivers, voltages, built-in or external capacitors, etc. E.g. The MAX232 and MAX232A need external capacitors for the internal voltage pump, while the MAX233 has these capacitors built-in. FIGURE 1 - DESIGN OF MAX-232 CIRCUIT SERIAL COMMUNICATION Serial communication is a very common protocol for device communication that is standard on almost every PC. Most computers include two RS232 based serial ports .the serial port sends and receive bytes of
  • 28.
    information one bitat a time .although this is a slower than parallel communication which allows the transmission of entire byte at once it is simpler and can be used over longer distances. Typically, serial communication is used to transmit ASII data. Communication is completed using three transmission lines. 1. Ground 2. Transmit Receive Since serial communication is asynchronous the port is available to transmit data on one line while receiving data on another line. The important serial characteristics are baud rate, data bits, stop bits and parity. For two ports to communicate these parameters should match. TRANSMISSION IN 89C51 89C51 has a serial data communication circuit that uses register SBUF to hold data. Register SCON controls data communication. Register PCON controls data rates. Pins RxD (p3.0) and TxD(3.1) connect to serial data network. SBUF is physically two registers, one is writing only i.e. to hold data to be transmitted out of microcontroller via TxD. The other is read only and holds received data from an external transmitting source via RxD.
  • 29.
    Whenever a databyte is transmitted T1 flag is set and so program is interrupted to transmit another byte of data. The main program is interrupted only serial port interrupt is 1E SFR is enable. The data transmission steps are: 1. Initially the t1 flag is reset. 2. Data to be transmitted must be written into SBUF. 3. As soon as data is transmitted the T1 flag is set and main program is interrupted to execute ISR. 4. In the ISR T1 flag is reset .another data is written in SBUF register. SERIAL PORT The Serial Port is harder to interface than the Parallel Port. In most cases, any device you connect to the serial port will need the serial transmission converted back to parallel so that it can be used. This can be done using a USART. So what are the advantages of using serial data transfer rather than parallel? 1. Serial Cables can be longer than Parallel cables. The serial port transmits a '1' as -3 to -25 volts and a '0' as +3 to +25 volts where as a parallel port transmits a '0' as 0v and a '1' as 5v. Therefore, the serial port can have a maximum swing of 50V compared to the parallel port which has a maximum swing of 5 Volts. Therefore cable loss is not going to be as much of a problem for serial cables as they are for parallel.
  • 30.
    2. You don'tneed as many wires as parallel transmission. If your device needs to be mounted a far distance away from the computer then 3 core cable (Null Modem Configuration) is going to be a lot cheaper that running 19 or 25 core cable. However you must take into account the cost of the interfacing at each end. 3. Microcontroller's have also proven to be quite popular recently. Many of these have in built SCI (Serial Communications Interfaces) which can be used to talk to the outside world. Serial Communication reduces the pin count of these MPU's. Only two pins are commonly used, Transmit Data (TXD) and Receive Data (RXD) compared with at least 8 pins if you use an 8 bit Parallel method (You may also require a Strobe). HARDWARE PROPERTIES Devices which use serial cables for their communication are split into two categories. These are DCE (Data Communications Equipment) and DTE (Data Terminal Equipment.) Data Communications Equipments are devices such as your modem, TA adapter, plotter etc while Data Terminal Equipment is your Computer or Terminal. The electrical specifications of the serial port are contained in the EIA (Electronics Industry Association) RS232C standard. It states many parameters such as - 1. A "Space" (logic 0) will be between +3 and +25 Volts.
  • 31.
    2. A "Mark"(Logic 1) will be between -3 and -25 Volts. 3. The region between +3 and -3 volts is undefined. 4. An open circuit voltage should never exceed 25 volts. (In Reference to GND) 5. A short circuit current should not exceed 500mA. The driver should be able to handle this without damage. (Take note of this one!) Above is no where near a complete list of the EIA standard. Line Capacitance, Maximum Baud Rates etc are also included. For more information please consult the EIA RS232-E standard. It is interesting to note however, that the RS232C standard specifies a maximum baud rate of 20,000 BPS, which is rather slow by today's standards. Revised standards, EIA-232D & EIA-232E were released, in 1987 & 1991 respectively. Serial Ports come in two "sizes". There are the D-Type 25 pin connector and the D- Type 9 pin connector both of which are male on the back of the PC, thus you will require a female connector on your device. Below is a table of pin connections for the 9 pin and 25 pin D-Type connectors. Serial Pinouts (D25 and D9 Connectors)
  • 32.
    Table 1: DType 9 Pin and D Type 25 Pin Connectors INTERFACING DEVICES TO RS-232 PORTS RS-232 WAVEFORMS So far we have introduced RS-232 Communications in relation to the PC. RS-232 communication is asynchronous. That is a clock signal is not sent with the data. Each word is synchronized using its start bit, and an internal clock on each side, keeps tabs on the timing. Figure 4: TTL/CMOS Serial Logic Waveform The diagram above shows the expected waveform from the UART when using the common 8N1 format. 8N1 signifies 8 Data bits, No Parity and 1 Stop Bit. The RS-
  • 33.
    232 line, whenidle is in the Mark State (Logic 1). A transmission starts with a start bit which is (Logic 0). Then each bit is sent down the line, one at a time. The LSB (Least Significant Bit) is sent first. A Stop Bit (Logic 1) is then appended to the signal to make up the transmission. The diagram shows the next bit after the Stop Bit to be Logic 0. This must mean another word is following, and this is it's Start Bit. If there is no more data coming then the receive line will stay in it's idle state (logic 1). We have encountered something called a "Break" Signal. This is when the data line is held in a Logic 0 state for a time long enough to send an entire word. Therefore, if you don't put the line back into an idle state, then the receiving end will interpret this as a break signal. The data sent using this method, is said to be framed. That is the data is framed between a Start and Stop Bit. Should the Stop Bit be received as Logic 0, then a framing error will occur. This is common, when both sides are communicating at different speeds. The above diagram is only relevant for the signal immediately at the UART. RS-232 logic levels uses +3 to +25 volts to signify a "Space" (Logic 0) and -3 to -25 volts for a "Mark" (logic 1). Any voltage in between these regions (i.e. between +3 and - 3 Volts) is undefined. Therefore this signal is put through a "RS-232 Level Converter". This is the signal present on the RS-232 Port of your computer, shown below. Figure 5: RS-232 Logic Waveform
  • 34.
    The above waveformapplies to the Transmit and Receive lines on the RS-232 port. These lines carry serial data, hence the name Serial Port. There are other lines on the RS-232 port which, in essence are Parallel lines. These lines (RTS, CTS, DCD, DSR, DTR, RTS and RI) are also at RS-232 Logic Levels. RS-232 LEVEL CONVERTERS Almost all digital devices which we use require either TTL or CMOS logic levels. Therefore the first step to connecting a device to the RS-232 port is to transform the RS-232 levels back into 0 and 5 Volts. As we have already covered, this is done by RS-232 Level Converters. Two common RS-232 Level Converters are the 1488 RS-232 Driver and the 1489 RS-232 Receiver. Each package contains 4 inverters of the one type, either Drivers or Receivers. The driver requires two supply rails, +7.5 to +15v and -7.5 to -15v. As you could imagine this may pose a problem in many instances where only a single supply of +5V is present. However the advantages of these I.C's are they are cheap.
  • 35.
    (Figure 6) Pinoutsfor the MAX-232, RS-232 Driver/Receiver. (Figure 7) Typical MAX-232 Circuit. Another device is the MAX-232. It includes a Charge Pump, which generates +10V and -10V from a single 5v supply. This I.C. also includes two receivers and two transmitters in the same package. This is handy in many cases when you only want to use the Transmit and Receive data Lines. You don't need to use two chips, one for the receive line and one for the transmit line. However all this convenience comes at a price, but compared with the price of designing a new power supply it is very cheap.
  • 36.
  • 37.
  • 38.
  • 39.
  • 40.
    The design proposedhere is very compact and handy which makes the complete system simple. The unique feature of microcontroller gives all the flexibility of incorporating features of digital circuitry in a single IC with the help of logical programming. The complete system is divided into two parts - Hardware & Software. The Hardware unit is consisting of microcontroller, analog to digital converter (ADC), Clock, Power Supply etc. The ADC will acquire values of physical parameters and will perform digital conversion of them for further processing. This digital data is then sent with the help of wires to the microcontroller. The job of Level Converter is to transfer the received from the sensors into PC with the help of parallel communication COM Port. The VB6 based software will display the data (Voltage values) of all channels in real time. Then graphical and many more analysis on the stored data can be performed later on interactively. The job of the hardware part is to take input of the logical voltage level from the probes and to transfer them to the PC via Serial Port for further processing. As VB6 is very popular for “Rapid Application Development” & highly “Graphical User Interface”, the software is implemented on it. The software continuously reads the data coming into the PC Serial Port from the hardware unit and resolves them for their respective channels.
  • 41.
  • 42.
    FUNCTION OF ACTIVECOMPONENT: ADC0808/ADC0809 >Easy interface to all microprocessors operates ratio metrically or with 5 VDC or analog span adjusted voltage reference; >No zero or full-scale adjust required; >8-channel multiplexer with address logic; >0V to 5V input range with single 5V power supply; >Outputs meet TTL voltage level specifications; >Standard hermetic or molded 28-pin DIP package; >28-pin molded chip carrier package; >ADC0808 equivalent to MM74C949; >ADC0809 equivalent to MM74C949-1. Key Specifications 1. Conversion Time 100 µs Resolution 8 Bits 2. Total Unadjusted Error ±1/2 LSB and ±1 LSB 3. Single Supply 5 VDC 4. Low Power 15 mW MICROCONTROLLER 89S51 Features of 89s51  Compatible with MCS-51™ Products
  • 43.
     4K Bytesof In-System Reprogrammable Flash Memory Endurance: 1,000 Write/Erase Cycles  Fully Static Operation: 0 Hz to 24 MHz  Three-level Program Memory Lock  128 x 8-bit Internal RAM  32 Programmable I/O Lines  Two 16-bit Timer/Counters  Six Interrupt Sources  Programmable Serial Channel  Low-power Idle and Power-down Modes LCD DISPLAY GENERAL SPECIFICATION: > Display size: 16 character * 2 lines  Character structure: 5*8 dots.  Display data RAM: 80 characters (80*8 bits)  Character generate ROM: 192 characters  Character generate RAM: 8 characters (64*8 bits)  Both display data and character generator RAMs can be read from MPU.  Internal automatic reset circuit at power ON.  Built in oscillator circuit.
  • 44.
  • 45.
    RATING & SPECIFICATIONOF PASSIVE COMPONENT Capacitor: 1)1000uF,25V 2)10k 3)10uf 4)22pf 5) 1uF RESISTOR: 1)1k ohm 2)100uf 3)1uf 4)1000uf
  • 46.
  • 47.
    ADVANTAGES:  We Canmeasure the value of every parameter of motor on run time at single time using multimeter  Measure the efficiency of new motor also old motor we should check Voltage , current, speed, and temperature at run time, so we can’t it measure for normal multimeter and we can’t plot graph of that parameter  This measurement and graphing process is carried out from the main central control room where all the data from different locations are acquired.  This system can be used to monitor 8 such parameters.  the complete system simple.  Can maintain records of values for each channel in database
  • 48.
  • 49.
    DISADVANTAGES:  It required230 v of ac supply.  Cost is more .  It displayed on the PC using graphical user interface.so it required pc .  Wireless range is 10 to 15 feet only
  • 50.
  • 51.
    APPLICATION: Data monitoring andcontrolling finds application in fields such as chemical, metallurgical, electrical. Data acquired by the system can be used for testing purposes or it can be used to get an actual, real time processes at a particular moment. Data acquisition provides an interface between the physical area and digital signals. It enables user to interact with different processes taking place at various locations by sitting at one place. Then the user only has to give appropriate commands to get required data. The data monitoring and controlling can be used in chemical plants, petrochemical plants in which the main physical parameters to be measured are pressure, temperature, flow. These parameters are critical since any change in the desired value can be disastrous. Any change in these parameters should be immediately known so that corrective action can be taken. It plays a very important role in applications where processes take place in a highly corrosive or high temperature environment. Here it is desirable to monitor the process from remote place where it is safe. In this situation the operator has to check the parameters and take corrective action that is required without entering the process environment which may be harmful. Data acquisition can be used in commercial applications like digital electric reading in which a person does not have to go to each electric meter every month or in cases where the electric meters may be located far away.
  • 52.
  • 53.
    SPECIFICATION: 230 v acsupply 1phase 5 amp Db 9 connector
  • 54.
    LIST OF COMPONENT &COST LIST OF COMPONENT & COST: SR.No Description Qty. Price 1 Transformer 12-0-12V,750mA 1 35 2 Diode 1N4007 4 4 3 Capacitor1000uF,25V 1 5 4 Voltage regulator IC 7805 1 10 5 Capacitor 1uF 1 1 6 LED 1 1
  • 55.
    7 Resistors 155 8 Disc capacitors 5 5 9 IC Base 5 10 10 PCB 1 250 11 Wires 2 25 12 Solder wire 1 25 13 Cabinet 1 150 14 Mains cord 1 10 15 Transistor BC548 5 15 16 Adc 0808 1 60 17 2x16 Serial LCD Display 1 170 18 Cyrstal oscillator 1 15 19 89s51 microcontroller 1 55
  • 56.
    Trouble shooting & testing TestEquipment: Multimeter – Almost essential for all but the absolute beginner. See the tools section for more information. Power Supply - Also very useful for powering circuits that you are testing. One with a variable voltage up to at least 12V is best. The current rating doesn't need to be that high, 1A maximum is fine for most jobs. If you can afford it then
  • 57.
    one with anadjustable current limit is useful - set right it can prevent damage to an incorrect circuit, rather than frying it instantly! Oscilloscope – Quite expensive and not really worth it for all but the advanced constructor. Nonetheless a very useful piece of test equipment, especially on audio circuits. There are some cheaper PC based alternatives, and some hand - held 'scopes now, although I haven't tried them. Signal Generator – Useful when testing audio circuits, again not really necessary for beginners. Produces variable frequency waves of several different waveforms (sine, square, triangle) Testing of components Diode : Diode is checked using multimeter by observing the resistance in forwaed and reverse bias. Transistor: Transistor is checked using multimeter for its proper functioning.
  • 58.
    Capacitor : Capacitor ischecked using multimeter . when multimeter is connected across capacitor ,it shows certain deflection initially and then indicates infinite resistance. Resistors : Resistance value is verified on multimeter .continuity or resistor is also checked using multimeter. Transformer : An open circuit test is carried out on a transformer and the output voltageIs varied for the rated value. Motor : The supply is given to the motor and the rated rpm is verified . by changing the polarity of the supply given to the motor,change pf direction is verified.
  • 59.
  • 62.
  • 63.
    Program for Mic $large DimAddr As Byte Dim Datain[addr] As Byte Dim T As Byte Dim V As Integer Dim G As Byte Dim S As Integer P2 = &B11111111 $baud = 1200 Cls Cursor Off Lcd " Wireless " Lowerline Lcd " Multimeter" Wait 2 Cls Lcd " " Lowerline Lcd " " Wait 2 Cls Lcd " Guided By:Prof." Lowerline Lcd " " Wait 2 Do
  • 64.
    For Addr =0 To 3 P1 = Addr Waitms 1 P1.3 = 1 Waitms 1 P1.3 = 0 Waitms 1 Datain[addr] = 0 If P2.0 = 1 Then Datain[addr] = Datain[addr] + 128 End If If P2.1 = 1 Then Datain[addr] = Datain[addr] + 64 End If If P2.2 = 1 Then Datain[addr] = Datain[addr] + 32 End If If P2.3 = 1 Then Datain[addr] = Datain[addr] + 16 End If If P2.4 = 1 Then Datain[addr] = Datain[addr] + 8 End If If P2.5 = 1 Then Datain[addr] = Datain[addr] + 4 End If If P2.6 = 1 Then Datain[addr] = Datain[addr] + 2 End If If P2.7 = 1 Then Datain[addr] = Datain[addr] + 1 End If If Addr = 0 Then
  • 65.
    T = Datain[addr] T= T / 3 Elseif Addr = 1 Then V = Datain[addr] V = V + 20 Elseif Addr = 2 Then G = Datain[addr] G = G - 40 Elseif Addr = 3 Then S = Datain[addr] End If Print "M1" ; T; Print "M2" ; V; Print "M3" ; G; Print "M4" ; S; Next Cls Locate 1 , 1 Lcd "T=" ; T ; Locate 1 , 9 Lcd "V=" ; V ; Locate 2 , 1 Lcd "G=" ; G ; Locate 2 , 9 Lcd "S=" ; S ; Waitms 25 Loop
  • 66.
    Program for visualbasic Option Explicit Dim X(1 To 100, 0 To 3) As Variant Dim id As Integer Dim RCount As Integer Dim CHNo As Variant Dim Data As Variant Private Sub Command1_Click() If Port.PortOpen = True Then Port.PortOpen = False End If If optCom1.Value Then Port.CommPort = 1 End If If optCom2.Value Then Port.CommPort = 2 End If If optCom3.Value Then Port.CommPort = 3 End If If optCom4.Value Then Port.CommPort = 4 End If Port.Settings = "1200,N,8,1" Port.InputLen = 1 Port.InBufferSize = 2000 Port.OutBufferSize = 2000 Port.RThreshold = 1 Port.PortOpen = True End Sub
  • 67.
    Private Sub Form_Load() Text1.Text= "o" Text2.Text = "o" Text3.Text = "o" Text4.Text = "o" End Sub Private Sub Form_Unload(Cancel As Integer) End End Sub Private Sub Port_OnComm() Dim RChr As String If Not Port.CommEvent = comEvReceive Then Exit Sub RChr = Port.Input RCount = RCount + 1 If RChr = "M" Then RCount = 0 If CHNo = 1 Then Text1.Text = Data End If If CHNo = 2 Then Text2.Text = Data End If If CHNo = 3 Then Text3.Text = Data
  • 68.
    End If If CHNo= 4 Then Text4.Text = Data End If Data = "" Exit Sub End If If RCount = 1 Then CHNo = RChr Exit Sub End If If RCount >= 2 Then Data = Data & RChr End If End Sub Private Sub Timer1_Timer() If id <= 99 Then id = id + 1 X(id, 0) = Val(Text1.Text) X(id, 1) = Val(Text2.Text) X(id, 2) = Val(Text3.Text) X(id, 3) = Val(Text4.Text) MSChart1.ChartData = X Else id = 2 End If
  • 69.
  • 70.
    FUTURE DEVELOPMENT OFTHE PROJECT Other features that can be added to our project are:- Data can be transmitted using wireless mode with the help of GSM Transmitter and Receiver It can have more accurate digital sensors so that even the slightest error can be detected which can generate an alarm at the user end; The data can be transmitted to the mobile station i.e. handsets or satellites can be used to transmit data worldwide; For higher data speed fibre optic cables can be used.
  • 71.
  • 72.
    Bibiliography 1.Basic Electronics –B.Ram 2.Digital Electronics – R.P.Jain 3.www.redcircuits.com 4.www.alldatasheet.com 5.www.elctronicsforu.com