0
SUBMITTED BY: SAEED ANWAR KHAN
SUBMITTED TO: TARIQ AHMED MIR
SUPERVISED BY: M.ASIF HABIB
26-SEP-2014 to 24-DEC-2014
Chapter
Page
number
MAGNET REED
SWITCHES
(BN20-2rz)
(BN20-11rz)
1
EMERGENCY CIRCUIT
(PILZ RELAY PNOZ-X3)
12
ENCODER
(2R)
20
DISPLACEMENT
TRANSDUCER
(LDI260FLS18)
25
ULTRASONIC SENSOR
(3RG6115-3BE00)
30
PT-100 34
INTERNSHIP REPORT ON THE INSTRUMENTATION OF
LIMESTONE STACKER (131-ST-200)
1
MAGNET REED SWITCHES
(BN20-2rz)
(BN20-11rz)
2
REED SWITCH:
It is proximity Switch.
Its contacts alter their state when it encounters “magnetic field”.
CONTACT TYPES IN REED SWITCHES:
There are three types of contacts in different reed Switches:
 S= normally open
 O= normally closed
 R= bi-stable
The reed Switches on lime stone stacker line-II are all R (bi-stable)
type.
HOW REED SWITCHES WORK?
 Let we take a reed switch BN20-2rz
 It is a bi-stable double contact reed switch
 If the contacts of reed switch are opened initially and we pass it in front of north pole in
right direction, contacts will close as shown below:
 If we further pass it in front of north pole magnet its contacts will remain close in right
direction
 Now if we pass it in front of South Pole, contacts will open,
 If we further pass it in front of South Pole contacts will remain open
Figure 1
3
 In the same fashion , if we reverse the motion of direction of reed switch on left side,
opposite thing will happen as shown below
ACTUATOR MAGNET IDENTIFICATION:
 The type of magnet used are BP21N & BP21S
 North Pole magnet color is green
 South Pole magnet color is red
 Here 2xBP21N & 2xBP21S are used
 The purpose to use double magnets is to make the magnetic field strong
SENSING RANGE:
 The sensing range of the Magnet is 35mm
 If two Magnets are used together i.e. SS or NN, the range extends to 50 mm
4
BN20-2RZ:
 BN20-2rz is a reed Switch with 2 bi-stable contacts.
 Its contact alters their state by either facing North Pole or South Pole of magnet in
specific direction.
BN20-2RZ WITH NORTH POLE MAGNET:
 If BN20-2rz is passed in front of North Pole magnet in right direction, its both contacts
closes if they are opened before otherwise no effect. As shown in figure 2.
 If BN20-2rz is passed in front of North Pole magnet in left direction, its both contacts
opens if they are closed before otherwise no effect. As shown in figure 2
 Reed switch change their present state when they have fully crosses the magnet
BN20-2RZ WITH SOUTH POLE MAGNET:
 The distance between magnet and reed Switch is 35mm
 South Pole magnet color is red
 If BN20-2rz is passed in front of South Pole magnet in right direction, its both contact
opens if they are close before otherwise no effect. As shown in figure 3.
 If BN20-2rz is passed in front of South Pole magnet in left direction, its both contact
closes if they are opened before otherwise no effect. As shown in figure 3
 Reed switch change their present state when they have fully crosses the magnet
Figure 2
5
BASIC DIFFERENCE BETWEEN NORTH & SOUTH MAGNET EFFECT (figure 4)
ON MOVING THE REED SWITCH IN RIGHT DIRECTION:
North Pole magnet closes the contact, while South Pole magnet opens the close contacts
ON MOVING THE REED SWITCH IN LEFT DIRECTION:
South Pole magnet closes the contact, while North Pole magnet opens the close contacts
BN20-11RZ:
 BN20-11rz is a reed Switch with 2 bi-stable contacts one NO & one NC.
 Its contact alters their state by either facing North Pole or South Pole of magnet in
specific direction.
Figure 3
Figure 4
6
BN20-11RZ WITH NORTH POLE MAGNET:
 If BN20-11rz is passed in front of North Pole magnet in right direction, its opened contact
closes and closed contact opens as shown in figure 5
 If BN20-11rz is passed in front of North Pole magnet in left direction, its closed contact
opens and opened contact closes as shown in figure 5
 Reed switch change their present state when they have fully crosses the magnet
BN20-11RZ WITH SOUTH POLE MAGNET:
 If BN20-11rz is passed in front of North Pole magnet in right direction, its closed contact
opens and opened contact closes as shown in figure 6
 If BN20-11rz is passed in front of North Pole magnet in left direction, its opened contact
closes and closed contact opens as shown in figure 6
 Reed switch change their present state when they have fully crosses the magnet
ORDER GUIDE REED SWITCH:
1. Reed Switch =BN
2. Switch type = 20-
3. Contact type = 2 r (Detailed description in table below)
4. Enclosure sealing IP67 = z
=BN 20- 2 r z
Figure 5
Figure 6
7
ORDER GUIDE MAGNET ACTUATOR:
1. Magnet actuator (permanent magnet) =BP
2. Magnet type = 21
3. Polarity = S
=BP 21 S
For further detailed catalogue of Magnet Actuator & Reed Switch by SCHMERSAL visit:
http://www.schmersal.net/cat?lang=en&produkt=cxn733134btnohq2jfm597593ybstn
CONTACT TYPES:
NO NC
R
(Bi-stable)
Description Figures
1 0 - One NO contact
2 0 - Two NO contact
0 1 - One NC contact
0 2 - Two NC contact
1 1 -
One NO & One NC
contact
- - R One bi-stable contact
- - 2r Two bi-stable contacts
1 1 R
One NO, One NC bi-stable
contact
THE MAGNET REED SWITCH AT STACKER
(Drawing reference sheet # 2.9, 131-ST-200 Limestone stacker)
The permanent magnets used are
 BP 2x21S
 BP 2x21N
The reed Switches are
8
 BN20-2rz
 BN20-11rz
Note:
 Before mounting, the required contact function - NC or NO - has to be
established by actuation with a magnet
 Magnets are fixed on ground on poles according to the height of reed Switches
 The drawing is
REED SWITCH S31.00 (BN20-11RZ): BN20-11RZ=1NO, 1NC
S31.00 is used with its NO contact. Reed Switch S31.00 when crosses the South Pole magnet
in right direction its NO contact closes. Further when it will cross the North Pole magnet going
right, its contact will open. Going back to left, North Pole magnet closes the contact and South
Pole magnet opens the contact. Here we have used 11-12 contact.
(Reed switches are shown inverse, as these are attached in the same fashion)
REED SWITCH S31.01 (BN20-2RZ): BN20-2RZ=2NO
Reed Switch S31.01 when crosses the South Pole magnet in right direction its contact closes.
Further when it will cross the North Pole magnet going right, its contact will open. Going back to
left, North Pole magnet closes the contact and South Pole magnet opens the contact.
Here we have used 11-12 contact.
9
REED SWITCH S31.05: BN20-2RZ=2NO
Reed Switch S31.05 goes to the right side it opens & when go back to left side it again closes.
Here we have used 11-12 contacts.
REED SWITCH S31.06: BN20-11RZ=1NO, 1NC
Reed Switch S31.06 goes to the right side it opens & when it goes back to left side it again
closes. It is used with its NO contact
OVER TRAVEL SWITCH S31.02:
It is a NC mechanical Switch. It remains NC until unless it crosses the limits at both ends.
Whenever over travel Switch crosses limits it gets open & machine stops.
10
ALL OF THE DISCUSSION ABOVE IS SUMMARIZED
O1=Over travel limit Pile 1
O2=Over travel limit Pile 1
R1=Reverse end Pile 1
R2= Reverse end Pile 1
W1= Work area Pile 1
W2= Work area Pile 2
F1= Forward end Pile 1
F2= Forward end Pile 2
MAGNET REED SWITCH STATUS AT PLC CARD A05.07
PLC
inputs
Read
Switches
Pile 1 Pile2
W1 F1 R1 W2 F2 R1
12.3 S31.00 0 1 0 1 0 1
12.4 S31.01 1 1 0 0 0 1
12.5 S31.02 1 1 1 1 1 1
12.6 S31.02 1 1 1 1 1 1
13.2 S31.05 0 1 1 0 0 0
13.3 S31.06 1 0 0 1 1 1
11
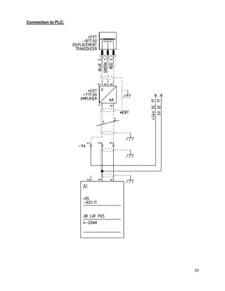
REED SWITCH CONNECTION TO PLC:
12
EMERGENCY CIRCUIT
(PILZ RELAY PNOZ-X3)
13
INTRODUCTION TO PILZ
Table#01 Terminal Configuration
Sr.# Terminal Function Description
1 A1,A2 Supply AC 230VAC
2 B1(+ve),
B2(-ve)
Supply DC 24VDC
3 Y31,Y32 Semiconductor o/p
4 S11,S12 Input Emergency loop
5 S21,S22 Input Emergency loop
6 S31,S32 Input Emergency loop
7 S13,S14 Reset/Start
8 S33,S34 Reset/Start
9 13-14,
23-24,
33-34
NO contacts Output contacts
10 41-42 NC contact Normally closed Auxiliary contact
TIMING DIAGRAM
14
WORKING OF PILZ RELAY:
ALL EMERGENCY CHANNELS CLOSED:
If all the input channels are closed and the momentarily 24VDC pulse signal is applied at
start/reset terminal (-S13-S14), the output contacts K1 & K2 will be closed and auxiliary contact
(41-42) will be open. As shown in figure 7.
BREAKING OF EMERGENCY CHANNEL:
If ever any one input channel is opened or broken the output contacts K1 & K2 will be opened.
As shown in figure 8 the input channel S31& S32 is opened, the Output contacts K1 & K2 are
opened.
Figure 8
Figure 7
15
CONDITIONS TO RESET THE PILZ:
To reset or close the output contacts again there are two conditions to full fill.
(1) Close all the input channels as shown in figure , contact K1 is closed & the channel 1
LED glows up
(2) Apply the 24VDC pulsed signal to the reset/start terminals S13,S14 i.e close the loop
S13,S14 momentarily, contact K2 is closed as in figure and LED of channel 2 glows up
(3) Input channels loop should always be in closed condition for running of machine, if it
opens ever, machine stops.
(4) The start/reset loop is just pulse operated
16
Priority setting in Pilz :
If there are two Pilz
 Pilz 1
 Pilz 2
Let the Pilz 1 has the 1st
priority and Pilz 2 has the 2nd
priority.
 Close all the input channels of Pilz 1
 Apply the start pulse 24VDC at S13,14 at Pilz 1
 Pilz 1 output energizes the relays Q1,Q2 (figure below ), which will close the input
(emergency) channel (by means of Q1,Q2 contacts) of Pilz 2
Note: Here until Pilz 1 output contact K1,K2 are not activated, the Pilz 2 is not going to operate.
Most important emergencies are at the first priority Pilz 1.
17
Emergency circuit of Stacker LIMESTONE L-II
Loop S13, S14 (start/reset) of Pilz K03.00
 As NC (auxiliary) contacts of any contactor are closed, the power contacts
are open, this is define as ready condition of a contactor
 NC (21-22 auxiliary) contacts of the following contactors are used to the
reset/start loop to check the ready condition &
 Only one NO contact of PLC auxiliary relay is used in loop, it will be closed
by PLC momentarily just to give a start/reset pulse
Note: Each contactor should be in ready condition at start or reset given below.
Sr.# Contactors Description Condition
1 Q03.00 Main power contactor Should not be in
energized condition
2 Q03.00 Power contactor power cable
reel
3 Q11.00 Belt conveyor Contactor
18
4 Q11.01 Bypass belt conveyor
Contactor
5 Q17.00 Hydraulic pump contactor
6 Q17.01 Contactor heating
7 Q31.00 Travel motors power
Contactor
8 K03.01 Auxiliary relay of Pilz
9 K03.02 Auxiliary relay of Pilz
10 K03.12 Auxiliary relay of PLC card
 If all auxiliary contact of contactors are NC, it means all contactor are in
ready position
 A PLC command at K03.12 will close the loop
.
Loop S13, S14 (start/reset) of Pilz K03.03
 The reset/start loop of this Pilz consist of the following Auxiliary relays’ NC
contact and
 One NO contact of PLC auxiliary relay is used, it will be closed by PLC
momentarily just to give a start/reset pulse
19
Sr.# Contacts Description
1 K3.04 Auxiliary relay of Pilz K0.03
2 K3.05 Auxiliary relay of Pilz K0.03
3 K3.12 PLC auxiliary relay
 If all auxiliary contact are NC, it means auxiliary relay are in ready position
 A PLC command at K03.12 will close the loop
20
ENCODER
(2R)
21
What is shaft encoder?
 Encoder is an electromechanical device
 Measure motion, position & direction
 Most encoders use optical sensors to provide electrical signals in the form of pulse
 These pulses, in turn, be translated into motion, direction or position
Types of encoder:
Basically there are two types of encoder
Incremental encoder:
 It is also called quadrature encoder
 Incremental encoder is designed for the direction of motion.
 It gives incremental train of pulses by two channels A, B.
 Incremental encoder’s disc is shown figure 1.
Absolute encoder:
 Absolute encoder is specially design for the detection
of absolute position.
 Absolute encoder uses a disk with concentric circle patterns.
 Absolute encoder’s disc shown in figure 2.
NOTE: In lime stone stacker L-II Incremental Encoder (Type 2R) is being used.
Characteristics
Encoder Type: Shaft encoder
SMD-Technology: Strong compact electronic
IP: Standard IP=65, optional 67
Thermal protection: Shutdown at temperature 1550
& above
Wide supply Range: 4V to 30V
Strong construction: Base on 2 ball bearings, for harsh environment
Construction of encoder:
Shaft encoder consists of:
Housing assembly
A rotating disc attached to shaft
Light source
Photo detector (usually photo transistor)
Electronic circuit
Figure 1
Figure 2
22
Working of encoder (Type 2R):
 In figure 4 the white cells are transparent, light is transmitted through them & is sensed
by the sensor
 There are 3 channels in the Type 2R encoder A, B, Z
 The duty cycle of the channel A & B is 180 electrical degrees.
 The duty cycle of channel Z is 90 electrical degrees
 The phase difference between channels A & B is 90 electrical degrees.
 Channel A & B have 10 pulses in one full rotation Channel Z has one pulse in one
rotation as shown in figure there are 10 transparent segments/channel
 In clock wise rotation the channel B leads A by 900
as shown in figure 5
Figure 9
Clock
wise
900
Channel A
Channel B
Channel Z
Opaque
Transparent
23
 In counter clock wise rotation channel A leads B by 900
as shown in figure
Why channel A & B?
 An encoder with one set of pulses would not be useful because it could not indicate the
direction of rotation.
 Using two code tracks with sectors positioned 90° out of phase the two output channels
of the encoder indicate both position and direction of rotation.
 If A leads B, for example, the disk is rotating in a clockwise direction.
 If B leads A, then the disk is rotating in a counter-clockwise direction.
 By monitoring the number of pulses & the relative phase of signal A & B we can track
both position and direction of rotation.
 By the frequency of pulses we can also track the speed of motor because as disc speed
varies, the frequency of pulses also varies.
Ordering guide:
Type Pulses output signal Shaft IP-rating Length of cable cable connection
On Limestone stacker L-II the encoder is:
2R-0010-N-06-65-03-S
2R: Type
0010: 10 pulses per revolution
N: N is for normal connection
06: Shaft dimension which is in mili meters
65: Index of protection which is 65
03: Length of cable attached with the encoder
S: S stand for side connection of output terminals
Counter
Clock wise
900
24
For furhther detailed parameter check:
http://www.storkdrives.se/pdf/Scancon/Inkrementella/standard/axel/2R.pdf
Encoder Connection to PLC
25
DISPLACEMENT TRANSDUCER
(LDI260FLS18)
26
DESCRIPTION:
 The displacement transducer, in its most elementary form, consists of a fixed part and a
mobile part.
 The mobile part is attached to the external mobile contact, while the fixed part acts as a
reference.
TYPES:
Several types of transducers are available in the market. Their differences reside in the method
used to identify the relative value against the reference value. Some examples of transducers
are:
 Differential Reluctance Transducer
 Magnetic transducer
 Optical transducer
 Resistive transducer
Here we are concerned with differential variable reluctance transducer.
DIFFERENTIAL VARIABLE RELUCTANCE TRANSDUCER (LDI 260 FLS18)
 This transducer works on the principle of differential variable reluctance
 It is a linear transducer
 It is made by HF JENSEN
 Its type is LDI 260 FLS18 and the amplifier used with it is ICA FLS18
What is reluctance?
 Reluctance is the analogous of resistance.
 Reluctance is the measure of opposition of two opposite magnetic fields.
 Electric field creates current & current faces resistance.
 Magnetic field creates flux & flux faces reluctance
WORKING OF SENSOR
 Sensor consists of two parts, stationary and
mobile.
 Stationary part is clamped with stationary part of
the stacker and mobile part is attached to the jib of
stacker.
 There are two coils in series with each other inside
the stationary tube.
 There are three (3) terminals at sensor
 1(Green) is connected to Vin+, 2(Blue) is connected to Vb- & 3(Red) is
connected to Vb+
27
 .When the core is at center position of the coils, self-induction of two coils
is same.
 When the core goes in either direction by the movement of stacker jib, the
self-induction of the coils goes in opposite direction.
Amplifier (ICA FLS18)
 Amplifier is fed on 24 Vdc
 Jumper setting of the amplifier is shown below.
 We are using the jumper setting A.
 This jumper setting is to get 4-20mA, 5VDc output and gain of 1.
 We have used the ½ bridge configuration in the sensor
connection, in which two coils are used in series with
each other.
 There are three terminal of sensor with following
colors.
 The following diagram illustrate amplifier & its connections with sensor &
output
Terminal
(sensor)
1 Green
2 Blue
3 Red
28
Output current versus position of transducer (mm) & Jib position (%):
Position
[mm]
Jib Position
[%]
Output
[mA]
0 0 20.1
20 10 18.39
40 20 16.79
60 30 15.18
80 40 13.58
100 50 11.99
120 60 10.37
140 70 8.77
160 80 7.20
180 90 5.59
200 100 4.00
29
Connection to PLC:
30
ULTRASONIC SENSOR
(3RG6115-3BE00)
31
What is ultrasonic?
 The sonic (audible) range of sound for human is 20 to 20 kHz.
 If the sound has the frequency greater than 20 kHz, it is called ultrasonic.
Working principle
Ultrasonic sensors generate high frequency sound waves and evaluate the echo which is
received back by the sensor, measuring the time interval between sending the signal and
receiving the echo to determine the distance to an object.
SONAR BERO (3RG6115-3BE00) AT LIMESTONE STACKER L-II
Specifications:
Input voltage: 24VDc
Output: 4-20mA analogue, switching (NC)
Sensing range: 0.4 m to 3 m
Working resistance: 0 to 300 Ω
Object size: At least (50x50) mm
Rated frequency: 120 KHz
Built in short circuit protection
Built in overload withstand capability
Connector: M12
M12
connector
32
Input/output TERMINALS:
 The normal connection to SONAR-BERO are as follow
 Pin 1 is for 24VDc & maximum up-to 30VDc
 Pin 2 is for ground
 Pin 4 is used to communicate two SONAR-BEROS mutually
 Pin 5 is for analogue output 4-20mA
WORKING
 The SONAR-BERO under discussion gives two types of outputs , analogue and digital
 We have two screw type potentiometer , through which we can set our operating area
 In operating area SONAR-BERO give 4-to-20 mA analogue output
 When material it is detecting crosses the initial adjustment or final adjustment it gives the
digital signal by making NC to NO through switching output
 We are using just 1, 3 & 5 pins i.e. only analogue output as shown below
33
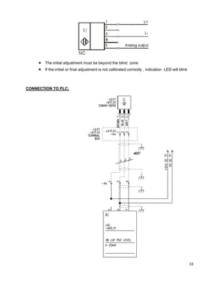
 The initial adjustment must be beyond the blind zone
 If the initial or final adjustment is not calibrated correctly , indication LED will blink
CONNECTION TO PLC:
34
PT-100
35
PT-100:
 This is basically a RTD(resistance temperature detector)
 It follows a positive slope which means resistance increases when temperature
increases
 A platinum resistance temperature detector Pt100
 At 00
C its resistance is 100 Ω
 At 1000
C its resistance is 138.5 Ω
 The measuring range of PT-100 is -500
C to 2300
C
 Standard connection is two wire but there are PT-100 available with three & four wire
connection
RESISTANCE VERSUS TEMPERATURE TABLE
TEMPERAURE RESISITANCE
0 100
10 103.9
20 107.8
30 111.7
40 115.5
50 119.4
60 123.2
70 127.1
80 130.9
90 137.7
100 138.5
36
CONNECTION TO PLC:

maple leaf cement storage area machinery

  • 1.
    0 SUBMITTED BY: SAEEDANWAR KHAN SUBMITTED TO: TARIQ AHMED MIR SUPERVISED BY: M.ASIF HABIB 26-SEP-2014 to 24-DEC-2014 Chapter Page number MAGNET REED SWITCHES (BN20-2rz) (BN20-11rz) 1 EMERGENCY CIRCUIT (PILZ RELAY PNOZ-X3) 12 ENCODER (2R) 20 DISPLACEMENT TRANSDUCER (LDI260FLS18) 25 ULTRASONIC SENSOR (3RG6115-3BE00) 30 PT-100 34 INTERNSHIP REPORT ON THE INSTRUMENTATION OF LIMESTONE STACKER (131-ST-200)
  • 2.
  • 3.
    2 REED SWITCH: It isproximity Switch. Its contacts alter their state when it encounters “magnetic field”. CONTACT TYPES IN REED SWITCHES: There are three types of contacts in different reed Switches:  S= normally open  O= normally closed  R= bi-stable The reed Switches on lime stone stacker line-II are all R (bi-stable) type. HOW REED SWITCHES WORK?  Let we take a reed switch BN20-2rz  It is a bi-stable double contact reed switch  If the contacts of reed switch are opened initially and we pass it in front of north pole in right direction, contacts will close as shown below:  If we further pass it in front of north pole magnet its contacts will remain close in right direction  Now if we pass it in front of South Pole, contacts will open,  If we further pass it in front of South Pole contacts will remain open Figure 1
  • 4.
    3  In thesame fashion , if we reverse the motion of direction of reed switch on left side, opposite thing will happen as shown below ACTUATOR MAGNET IDENTIFICATION:  The type of magnet used are BP21N & BP21S  North Pole magnet color is green  South Pole magnet color is red  Here 2xBP21N & 2xBP21S are used  The purpose to use double magnets is to make the magnetic field strong SENSING RANGE:  The sensing range of the Magnet is 35mm  If two Magnets are used together i.e. SS or NN, the range extends to 50 mm
  • 5.
    4 BN20-2RZ:  BN20-2rz isa reed Switch with 2 bi-stable contacts.  Its contact alters their state by either facing North Pole or South Pole of magnet in specific direction. BN20-2RZ WITH NORTH POLE MAGNET:  If BN20-2rz is passed in front of North Pole magnet in right direction, its both contacts closes if they are opened before otherwise no effect. As shown in figure 2.  If BN20-2rz is passed in front of North Pole magnet in left direction, its both contacts opens if they are closed before otherwise no effect. As shown in figure 2  Reed switch change their present state when they have fully crosses the magnet BN20-2RZ WITH SOUTH POLE MAGNET:  The distance between magnet and reed Switch is 35mm  South Pole magnet color is red  If BN20-2rz is passed in front of South Pole magnet in right direction, its both contact opens if they are close before otherwise no effect. As shown in figure 3.  If BN20-2rz is passed in front of South Pole magnet in left direction, its both contact closes if they are opened before otherwise no effect. As shown in figure 3  Reed switch change their present state when they have fully crosses the magnet Figure 2
  • 6.
    5 BASIC DIFFERENCE BETWEENNORTH & SOUTH MAGNET EFFECT (figure 4) ON MOVING THE REED SWITCH IN RIGHT DIRECTION: North Pole magnet closes the contact, while South Pole magnet opens the close contacts ON MOVING THE REED SWITCH IN LEFT DIRECTION: South Pole magnet closes the contact, while North Pole magnet opens the close contacts BN20-11RZ:  BN20-11rz is a reed Switch with 2 bi-stable contacts one NO & one NC.  Its contact alters their state by either facing North Pole or South Pole of magnet in specific direction. Figure 3 Figure 4
  • 7.
    6 BN20-11RZ WITH NORTHPOLE MAGNET:  If BN20-11rz is passed in front of North Pole magnet in right direction, its opened contact closes and closed contact opens as shown in figure 5  If BN20-11rz is passed in front of North Pole magnet in left direction, its closed contact opens and opened contact closes as shown in figure 5  Reed switch change their present state when they have fully crosses the magnet BN20-11RZ WITH SOUTH POLE MAGNET:  If BN20-11rz is passed in front of North Pole magnet in right direction, its closed contact opens and opened contact closes as shown in figure 6  If BN20-11rz is passed in front of North Pole magnet in left direction, its opened contact closes and closed contact opens as shown in figure 6  Reed switch change their present state when they have fully crosses the magnet ORDER GUIDE REED SWITCH: 1. Reed Switch =BN 2. Switch type = 20- 3. Contact type = 2 r (Detailed description in table below) 4. Enclosure sealing IP67 = z =BN 20- 2 r z Figure 5 Figure 6
  • 8.
    7 ORDER GUIDE MAGNETACTUATOR: 1. Magnet actuator (permanent magnet) =BP 2. Magnet type = 21 3. Polarity = S =BP 21 S For further detailed catalogue of Magnet Actuator & Reed Switch by SCHMERSAL visit: http://www.schmersal.net/cat?lang=en&produkt=cxn733134btnohq2jfm597593ybstn CONTACT TYPES: NO NC R (Bi-stable) Description Figures 1 0 - One NO contact 2 0 - Two NO contact 0 1 - One NC contact 0 2 - Two NC contact 1 1 - One NO & One NC contact - - R One bi-stable contact - - 2r Two bi-stable contacts 1 1 R One NO, One NC bi-stable contact THE MAGNET REED SWITCH AT STACKER (Drawing reference sheet # 2.9, 131-ST-200 Limestone stacker) The permanent magnets used are  BP 2x21S  BP 2x21N The reed Switches are
  • 9.
    8  BN20-2rz  BN20-11rz Note: Before mounting, the required contact function - NC or NO - has to be established by actuation with a magnet  Magnets are fixed on ground on poles according to the height of reed Switches  The drawing is REED SWITCH S31.00 (BN20-11RZ): BN20-11RZ=1NO, 1NC S31.00 is used with its NO contact. Reed Switch S31.00 when crosses the South Pole magnet in right direction its NO contact closes. Further when it will cross the North Pole magnet going right, its contact will open. Going back to left, North Pole magnet closes the contact and South Pole magnet opens the contact. Here we have used 11-12 contact. (Reed switches are shown inverse, as these are attached in the same fashion) REED SWITCH S31.01 (BN20-2RZ): BN20-2RZ=2NO Reed Switch S31.01 when crosses the South Pole magnet in right direction its contact closes. Further when it will cross the North Pole magnet going right, its contact will open. Going back to left, North Pole magnet closes the contact and South Pole magnet opens the contact. Here we have used 11-12 contact.
  • 10.
    9 REED SWITCH S31.05:BN20-2RZ=2NO Reed Switch S31.05 goes to the right side it opens & when go back to left side it again closes. Here we have used 11-12 contacts. REED SWITCH S31.06: BN20-11RZ=1NO, 1NC Reed Switch S31.06 goes to the right side it opens & when it goes back to left side it again closes. It is used with its NO contact OVER TRAVEL SWITCH S31.02: It is a NC mechanical Switch. It remains NC until unless it crosses the limits at both ends. Whenever over travel Switch crosses limits it gets open & machine stops.
  • 11.
    10 ALL OF THEDISCUSSION ABOVE IS SUMMARIZED O1=Over travel limit Pile 1 O2=Over travel limit Pile 1 R1=Reverse end Pile 1 R2= Reverse end Pile 1 W1= Work area Pile 1 W2= Work area Pile 2 F1= Forward end Pile 1 F2= Forward end Pile 2 MAGNET REED SWITCH STATUS AT PLC CARD A05.07 PLC inputs Read Switches Pile 1 Pile2 W1 F1 R1 W2 F2 R1 12.3 S31.00 0 1 0 1 0 1 12.4 S31.01 1 1 0 0 0 1 12.5 S31.02 1 1 1 1 1 1 12.6 S31.02 1 1 1 1 1 1 13.2 S31.05 0 1 1 0 0 0 13.3 S31.06 1 0 0 1 1 1
  • 12.
  • 13.
  • 14.
    13 INTRODUCTION TO PILZ Table#01Terminal Configuration Sr.# Terminal Function Description 1 A1,A2 Supply AC 230VAC 2 B1(+ve), B2(-ve) Supply DC 24VDC 3 Y31,Y32 Semiconductor o/p 4 S11,S12 Input Emergency loop 5 S21,S22 Input Emergency loop 6 S31,S32 Input Emergency loop 7 S13,S14 Reset/Start 8 S33,S34 Reset/Start 9 13-14, 23-24, 33-34 NO contacts Output contacts 10 41-42 NC contact Normally closed Auxiliary contact TIMING DIAGRAM
  • 15.
    14 WORKING OF PILZRELAY: ALL EMERGENCY CHANNELS CLOSED: If all the input channels are closed and the momentarily 24VDC pulse signal is applied at start/reset terminal (-S13-S14), the output contacts K1 & K2 will be closed and auxiliary contact (41-42) will be open. As shown in figure 7. BREAKING OF EMERGENCY CHANNEL: If ever any one input channel is opened or broken the output contacts K1 & K2 will be opened. As shown in figure 8 the input channel S31& S32 is opened, the Output contacts K1 & K2 are opened. Figure 8 Figure 7
  • 16.
    15 CONDITIONS TO RESETTHE PILZ: To reset or close the output contacts again there are two conditions to full fill. (1) Close all the input channels as shown in figure , contact K1 is closed & the channel 1 LED glows up (2) Apply the 24VDC pulsed signal to the reset/start terminals S13,S14 i.e close the loop S13,S14 momentarily, contact K2 is closed as in figure and LED of channel 2 glows up (3) Input channels loop should always be in closed condition for running of machine, if it opens ever, machine stops. (4) The start/reset loop is just pulse operated
  • 17.
    16 Priority setting inPilz : If there are two Pilz  Pilz 1  Pilz 2 Let the Pilz 1 has the 1st priority and Pilz 2 has the 2nd priority.  Close all the input channels of Pilz 1  Apply the start pulse 24VDC at S13,14 at Pilz 1  Pilz 1 output energizes the relays Q1,Q2 (figure below ), which will close the input (emergency) channel (by means of Q1,Q2 contacts) of Pilz 2 Note: Here until Pilz 1 output contact K1,K2 are not activated, the Pilz 2 is not going to operate. Most important emergencies are at the first priority Pilz 1.
  • 18.
    17 Emergency circuit ofStacker LIMESTONE L-II Loop S13, S14 (start/reset) of Pilz K03.00  As NC (auxiliary) contacts of any contactor are closed, the power contacts are open, this is define as ready condition of a contactor  NC (21-22 auxiliary) contacts of the following contactors are used to the reset/start loop to check the ready condition &  Only one NO contact of PLC auxiliary relay is used in loop, it will be closed by PLC momentarily just to give a start/reset pulse Note: Each contactor should be in ready condition at start or reset given below. Sr.# Contactors Description Condition 1 Q03.00 Main power contactor Should not be in energized condition 2 Q03.00 Power contactor power cable reel 3 Q11.00 Belt conveyor Contactor
  • 19.
    18 4 Q11.01 Bypassbelt conveyor Contactor 5 Q17.00 Hydraulic pump contactor 6 Q17.01 Contactor heating 7 Q31.00 Travel motors power Contactor 8 K03.01 Auxiliary relay of Pilz 9 K03.02 Auxiliary relay of Pilz 10 K03.12 Auxiliary relay of PLC card  If all auxiliary contact of contactors are NC, it means all contactor are in ready position  A PLC command at K03.12 will close the loop . Loop S13, S14 (start/reset) of Pilz K03.03  The reset/start loop of this Pilz consist of the following Auxiliary relays’ NC contact and  One NO contact of PLC auxiliary relay is used, it will be closed by PLC momentarily just to give a start/reset pulse
  • 20.
    19 Sr.# Contacts Description 1K3.04 Auxiliary relay of Pilz K0.03 2 K3.05 Auxiliary relay of Pilz K0.03 3 K3.12 PLC auxiliary relay  If all auxiliary contact are NC, it means auxiliary relay are in ready position  A PLC command at K03.12 will close the loop
  • 21.
  • 22.
    21 What is shaftencoder?  Encoder is an electromechanical device  Measure motion, position & direction  Most encoders use optical sensors to provide electrical signals in the form of pulse  These pulses, in turn, be translated into motion, direction or position Types of encoder: Basically there are two types of encoder Incremental encoder:  It is also called quadrature encoder  Incremental encoder is designed for the direction of motion.  It gives incremental train of pulses by two channels A, B.  Incremental encoder’s disc is shown figure 1. Absolute encoder:  Absolute encoder is specially design for the detection of absolute position.  Absolute encoder uses a disk with concentric circle patterns.  Absolute encoder’s disc shown in figure 2. NOTE: In lime stone stacker L-II Incremental Encoder (Type 2R) is being used. Characteristics Encoder Type: Shaft encoder SMD-Technology: Strong compact electronic IP: Standard IP=65, optional 67 Thermal protection: Shutdown at temperature 1550 & above Wide supply Range: 4V to 30V Strong construction: Base on 2 ball bearings, for harsh environment Construction of encoder: Shaft encoder consists of: Housing assembly A rotating disc attached to shaft Light source Photo detector (usually photo transistor) Electronic circuit Figure 1 Figure 2
  • 23.
    22 Working of encoder(Type 2R):  In figure 4 the white cells are transparent, light is transmitted through them & is sensed by the sensor  There are 3 channels in the Type 2R encoder A, B, Z  The duty cycle of the channel A & B is 180 electrical degrees.  The duty cycle of channel Z is 90 electrical degrees  The phase difference between channels A & B is 90 electrical degrees.  Channel A & B have 10 pulses in one full rotation Channel Z has one pulse in one rotation as shown in figure there are 10 transparent segments/channel  In clock wise rotation the channel B leads A by 900 as shown in figure 5 Figure 9 Clock wise 900 Channel A Channel B Channel Z Opaque Transparent
  • 24.
    23  In counterclock wise rotation channel A leads B by 900 as shown in figure Why channel A & B?  An encoder with one set of pulses would not be useful because it could not indicate the direction of rotation.  Using two code tracks with sectors positioned 90° out of phase the two output channels of the encoder indicate both position and direction of rotation.  If A leads B, for example, the disk is rotating in a clockwise direction.  If B leads A, then the disk is rotating in a counter-clockwise direction.  By monitoring the number of pulses & the relative phase of signal A & B we can track both position and direction of rotation.  By the frequency of pulses we can also track the speed of motor because as disc speed varies, the frequency of pulses also varies. Ordering guide: Type Pulses output signal Shaft IP-rating Length of cable cable connection On Limestone stacker L-II the encoder is: 2R-0010-N-06-65-03-S 2R: Type 0010: 10 pulses per revolution N: N is for normal connection 06: Shaft dimension which is in mili meters 65: Index of protection which is 65 03: Length of cable attached with the encoder S: S stand for side connection of output terminals Counter Clock wise 900
  • 25.
    24 For furhther detailedparameter check: http://www.storkdrives.se/pdf/Scancon/Inkrementella/standard/axel/2R.pdf Encoder Connection to PLC
  • 26.
  • 27.
    26 DESCRIPTION:  The displacementtransducer, in its most elementary form, consists of a fixed part and a mobile part.  The mobile part is attached to the external mobile contact, while the fixed part acts as a reference. TYPES: Several types of transducers are available in the market. Their differences reside in the method used to identify the relative value against the reference value. Some examples of transducers are:  Differential Reluctance Transducer  Magnetic transducer  Optical transducer  Resistive transducer Here we are concerned with differential variable reluctance transducer. DIFFERENTIAL VARIABLE RELUCTANCE TRANSDUCER (LDI 260 FLS18)  This transducer works on the principle of differential variable reluctance  It is a linear transducer  It is made by HF JENSEN  Its type is LDI 260 FLS18 and the amplifier used with it is ICA FLS18 What is reluctance?  Reluctance is the analogous of resistance.  Reluctance is the measure of opposition of two opposite magnetic fields.  Electric field creates current & current faces resistance.  Magnetic field creates flux & flux faces reluctance WORKING OF SENSOR  Sensor consists of two parts, stationary and mobile.  Stationary part is clamped with stationary part of the stacker and mobile part is attached to the jib of stacker.  There are two coils in series with each other inside the stationary tube.  There are three (3) terminals at sensor  1(Green) is connected to Vin+, 2(Blue) is connected to Vb- & 3(Red) is connected to Vb+
  • 28.
    27  .When thecore is at center position of the coils, self-induction of two coils is same.  When the core goes in either direction by the movement of stacker jib, the self-induction of the coils goes in opposite direction. Amplifier (ICA FLS18)  Amplifier is fed on 24 Vdc  Jumper setting of the amplifier is shown below.  We are using the jumper setting A.  This jumper setting is to get 4-20mA, 5VDc output and gain of 1.  We have used the ½ bridge configuration in the sensor connection, in which two coils are used in series with each other.  There are three terminal of sensor with following colors.  The following diagram illustrate amplifier & its connections with sensor & output Terminal (sensor) 1 Green 2 Blue 3 Red
  • 29.
    28 Output current versusposition of transducer (mm) & Jib position (%): Position [mm] Jib Position [%] Output [mA] 0 0 20.1 20 10 18.39 40 20 16.79 60 30 15.18 80 40 13.58 100 50 11.99 120 60 10.37 140 70 8.77 160 80 7.20 180 90 5.59 200 100 4.00
  • 30.
  • 31.
  • 32.
    31 What is ultrasonic? The sonic (audible) range of sound for human is 20 to 20 kHz.  If the sound has the frequency greater than 20 kHz, it is called ultrasonic. Working principle Ultrasonic sensors generate high frequency sound waves and evaluate the echo which is received back by the sensor, measuring the time interval between sending the signal and receiving the echo to determine the distance to an object. SONAR BERO (3RG6115-3BE00) AT LIMESTONE STACKER L-II Specifications: Input voltage: 24VDc Output: 4-20mA analogue, switching (NC) Sensing range: 0.4 m to 3 m Working resistance: 0 to 300 Ω Object size: At least (50x50) mm Rated frequency: 120 KHz Built in short circuit protection Built in overload withstand capability Connector: M12 M12 connector
  • 33.
    32 Input/output TERMINALS:  Thenormal connection to SONAR-BERO are as follow  Pin 1 is for 24VDc & maximum up-to 30VDc  Pin 2 is for ground  Pin 4 is used to communicate two SONAR-BEROS mutually  Pin 5 is for analogue output 4-20mA WORKING  The SONAR-BERO under discussion gives two types of outputs , analogue and digital  We have two screw type potentiometer , through which we can set our operating area  In operating area SONAR-BERO give 4-to-20 mA analogue output  When material it is detecting crosses the initial adjustment or final adjustment it gives the digital signal by making NC to NO through switching output  We are using just 1, 3 & 5 pins i.e. only analogue output as shown below
  • 34.
    33  The initialadjustment must be beyond the blind zone  If the initial or final adjustment is not calibrated correctly , indication LED will blink CONNECTION TO PLC:
  • 35.
  • 36.
    35 PT-100:  This isbasically a RTD(resistance temperature detector)  It follows a positive slope which means resistance increases when temperature increases  A platinum resistance temperature detector Pt100  At 00 C its resistance is 100 Ω  At 1000 C its resistance is 138.5 Ω  The measuring range of PT-100 is -500 C to 2300 C  Standard connection is two wire but there are PT-100 available with three & four wire connection RESISTANCE VERSUS TEMPERATURE TABLE TEMPERAURE RESISITANCE 0 100 10 103.9 20 107.8 30 111.7 40 115.5 50 119.4 60 123.2 70 127.1 80 130.9 90 137.7 100 138.5
  • 37.