NATIONAL INSTITUTE OF TECHNOLOGY
SIRNAGAR (JAMMU & KASHMIR)
INDIAN OIL CORPORATION LIMITED
(An ISO 9001:2000, ISO 14001 & OSHAS 18001 Certified Company)
BARAUNI REFINERY
In Harmony with Nature
INDUSTRIAL TRAINING PROJECT REPORT
Period of Training: - 15/12/2015 to 14/01/2016
SUBMITTED BY:
KESHAV KUMAR (chem/01/2013)
BRANCH:- CHEMICAL ENGINEERING.
B.TECH. (5TH SEMESTER)
TABLE OF
CONTENT1. HISTORY OF IOCL
2. INTRODUCTION OFBARAUNI REFINARY
3. FIRE AND SAFETY DEPARTMENT
4. OILMOVEMENTAND STORAGE (OM&S)
5. ATMOSPHERIC VACCUMAND DISTILLATION UNTI (AVU)
6. CTALYTIC REFORMING UNIT (CRU)
7. BARAUNI EXTENSION PLANT (BXP)
8. MOTORSPRIT QUALITY UNIT (MSQU)
9. CONCLUSION
Indian Oil Corporation hasfour divisions:
1. MarketingDivision withHeadquartersatBombay
2. RefineriesandPipelines Division withHeadquartersatNewDelhi
3. AssamOil Division withHeadquartersatDigboi
4. ResearchandDevelopment Centre atFaridabad
Services:
1. Refining
2. Pipelines
3. Marketing
4. Training
5. Research& Development
Indian Oil Corporation Ltd. is India's largest companyby sales with a turnoverof Rs. 271,074 crore and profit of Rs. 10,221crore
for the year2009-10.IndianOil is the highest rankedIndian companyinthe latest Fortune‘Global 500’listings, rankedat the
98th position (2011).
BARAUNI REFINARY INTRODUCTIONS
Objective:
The establishment of a totally electronic-based communication system within
the refinery. To set up eco-friendly refinery, as indicated by a green belt outside it.
Structure of the refinery :- The consist of the following important sections.
1. Production Department:
2. Engineering service department:
3. Internal Audit:
4. Inspection Department:
5. Fire and Safety Department:
6. Technical Service:
7. Quality Control Department:
NAME OF PROCESSING UNIT
1. AVU-1 : ATMOSPHERIC & VACCUM
UNIT-1
2. AVU-2 : ATMOSPHERIC & VACCUM UNIT-2
3. AVU-3 : ATMOSPHERIC & VACCUM UNIT-3
4. CCU : COKE CALCINATION UNIT
5. NSU : NAPTHA SPLITTER UNIT
6. CRU : CATALYTIC REFORMING UNIT
7. RFCCU : RESIDUE FLUDISED
CATALYTIC CRACKING UNIT
8. DHDT : DIESEL HYDRO TREATING UNIT
9. HGU : HYDROGEN GENERATION UNIT
10. SRU : SULPHUR RECOVERY UNIT
11. ARU : AMINE GENERATION UNIT
12. MSQU : MOTOR SPRIT QUALITY UNIT
MAIN PRODUCTS
1. LPG : LIQUIFIED PETROLEUM GAS
2. MS : MOTOR SPIRIT
3. NAPTHA : NAPTHA
4. HSD : HIGH SPEED DIESEL
5. SKO : SUPERIOR KEROSENE OIL
6. MTO : MINERAL TURPENTINE OIL
7. LDO : LIGHT DIESEL OIL
8. LSHS : LOW SULPHUR HEAVY STOCK
9. RPC : RAW PETROLEUM COKE
10. CPC : CALCINED PETROLEUM COKE
11. P. EXT : PHENOL EXTRACT
12. SL. WAX : SLACK WAX
13. ATF : AVIATION TURBINE FUEL
14. FO : FURNACE OIL
FIRE AND SAFETY
There are two wings:
a. Fire Protection wing. b. Safety wing.
Different Fire Extinguishing Agent:
1. Water 2. Mechanical Foam
3. Dry chemical powder 4. Carbon Dioxide
5. Steam 6. Vaporizing Liquid
Work Permit System:
1. Hot Permit – for hot jobs like welding, gas cutting, etc.
2. Height permit – to work at heights
3. Soil Excavation Permit
4. Cold Permit
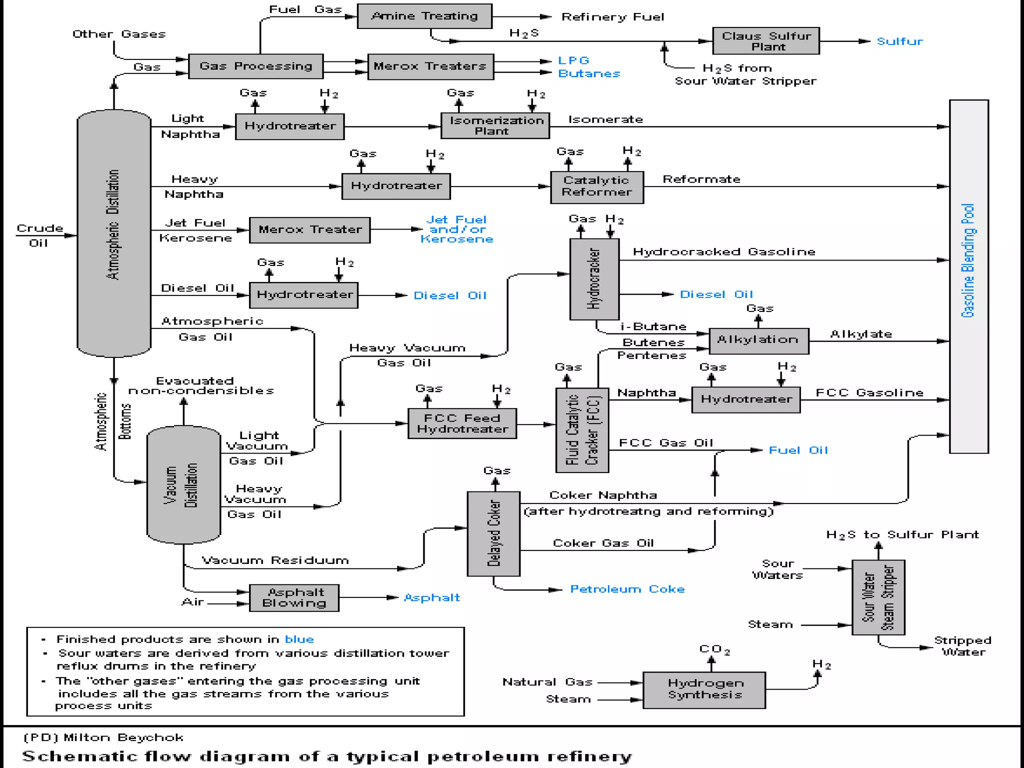
ATMOSPHERIC AND VACCUME UNIT (AVU)
Main Products: After passing through the AVU the main products are.
LPG, Propane Light Naphtha
Heavy Naphtha Aviation Turbine Fuel(ATF)
Light gas oil(bluish) Heavy gas oil
Vacuum gas oil Vacuum residue
Units of the AVU:
1. Desalting 2. Crude Oil Distillation Unit (CDU)
3. Vacuum Distillation Unit (VDU) 4. Naphtha Stabilization Unit (NSU)
DESALTER
Objective: Desalting is a purification process used for the removal of salts, inorganic
particles and residual water from crude oil and thereby reducing corrosion and fouling of
equipments.
Feed: Crude Oil from storage tank.
Operating Conditions: Temperature: 130-140°C , Pressure: 11-12 Kg/ sq.cm.
CURDE DISTILLATION UNIT (CDU)
Objective: To distillate and separate valuable distillates according to the boiling point
(naphtha, kerosene, and diesel) and atmospheric gas oil (AGO) from the crude
feedstock.
Feed: Crude oil from Desalter.
Operating Conditions:
Temperature: 370-380°C.
Pressure: 13-15 Kg/ sq.cm.
Top Product: Gasoline, kerosene, Gas oil
Bottom Product: Reduced Crude Oil (RCO)
VACCUM DISTILLATION UNIT (VDU)
Objective: To recover valuable gas oils from reduced crude oil via vacuum distillation
technique.
Feed: Reduced crude Oil form CDU.
Operating Conditions: Temperature: 415°C , Pressure: 40- 60 mm.Hg.
NAPHTHA STABLIZATION UNIT (NSU)
Objective: To convert the unstable Raw Naphtha obtained from CDU to stabilized
naphtha which can be used to make motor spirit.
Feed: Raw Naphtha obtained from CDU.
Operating Conditions:
Temperature: 120-125°C.
Pressure: 2-3 Kg/ sq.cm.
CATALYTICE REFORMING UNIT (CUR)
Objective: The purpose of the Catalytic Reforming unit is to improve octane number of
hydro treated gasoline (Ron= 97) and hydrogen rich gas / or to provide aromatics
(benzene, toluene, and xylene) for petrochemical plants.
Feed: 85-160°C cut Naphtha / Visbreaker Naphtha
Catalyst: Ni-Mo Oxides for NHTU Pt - Sn or Re for Reforming.
DIFFERENT SUB UNIT
1. Naphtha splitter unit (nsu)
Objective: This unit has been designed to split straight run naphtha.
Feed: Straight run Naphtha.
2.Naphtha hydrotreater unit (nhu)
Objective: The purpose of Naphtha hydrotreater is to eliminate the impurities (such as
sulphur, nitrogen, halogens, oxygen, water, olefins, di-olefins, arsenic and metals) from
the feed.
Feed: Naphtha coming from the NSU.
RESIDUE FLUIDISED CATALYTIC CRACKING UNIT (RFCCU)
Objective: A RFCCU expands the versatility and profitability of an FCC to crack a wide
variety of feedstock. To convert Heavy Vacuum Gas Oil to valuable distillates like LPG,
Gasoline, Diesel by catalytic cracking in fluidized bed.
Feed: Vacuum Gas Oil/Residual Cracked Oil/Vacuum residue /Hydrocracker Bottom.
These feeds arrives here from different units like AVU-I, II, III, OM&S, COKER-A, B.
Catalyst: Silica & Alumina Zeolite Structure.
RFCCU Product : 1. Gas 5. Coke
2. LPG 6. Heavy Naphtha
3. Gasoline 7. Light Cycle Oil (LCO)
4. Slurry Oil 8. Heavy Cycle Oil (HCO)
DIESEL HYDROTREATING UNIT (DHDT)
OBJECTIVE: To meet the Euro-Three and Euro-four diesel quality requirement (350/50
ppm of Sulfur ).
Feed: Straight run diesel/ RFCCU diesel component/ Coker and Visbreaker diesel
component.
Catalyst: Ni-Mo oxide( Rice size and shapes)
Chemical Reaction: Desulphurization and Denitrification
THE HYDROGEN GENERATION UNIT (HGU)
Objective: The purpose of the Hydrogen Generation Unit is to produce 99.99 vol%
purity hydrogen from straight run Naphtha. It also supplies Hydrogen to Hydro-treating
Unit (to meet out the centane specific in diesel fuels) and MSQU Unit (to meet the
octane and aromatic specification of gasoline fuels).
Feed: Natural Gas / Naphtha
Catalyst : Co-Mo for Hydrotreater ZnO/K2Co3 for H2S and Chloride adsorber
NiO for Preformer Ni for Reformer
CuO for HT/LT Shift reactors Adsorbents (molecular sieves) for PSA
HGU Product is 99.99% Pure H2
SULPHUR RECOVERY UNIT (SRU)
Objective: To Reduce the SO2 emission from the Refinery by recovering Sulphur from
Amine Acid and Sour Gases produced during various Hydrotreating Process.
Feed: Amine Acid gases and Sour acid gases.
Operating Conditions:
Temperature Range: 195-320°C.
Pressure: 0.56 kg /cm2 (g).
MOTOR SPIRIT QUALITY UNIT (MSQU)
Objective: To Upgrade the Naphtha by increasing its Octane Number to Higher
Octane/Low Benzene/Low Olefins Motor spirit (MS) Component (Isomerate) to Meet
Euro III / IV MS Specifications.
Feed: C5-85 Deg C cut Naphtha /RFCCU gasoline (70-90 deg C cut)
Catalyst: 1.Co-Mo for Hydrotreator Reactor 2.Pt and Ni for ISOM.
Product Yield:
1. Motor Spirit 90 wt % 2. LPG 10 wt %
PRIME G+ PROCESS (PRIME G+)
Objective: Removal of sulfur from RFCCU gasoline with minimum octane loss to meet
norms of EURO-IV in MS.
Feed: FCC Gasoline. Total Sulphur in Product: ≤100 ppm
Prime G+ offers flexibly allowing different process configuration to best fit the gasoline
pool requirement and also maximize refinery profitability. Naphtha splitter may be
optional depending upon the arrangement for maximization of octane loss
NAPHTHA HYDROTREATMENT UNIT (NHDTU)
Objective: Purpose of this Naphtha Hydro Treating Unit is to protect Isomerization
catalyst by eliminating or reducing to an acceptable level the impurity of naphtha. It
eliminates the impurities such as sulfur, nitrogen, halogens, oxygen, water, olefins,
arsenic, and other metals present in naphtha feedstock to have longer life catalyst.
Feed: Naphtha
Catalyst: Platinum Catalyst. (Pt)
Nickel Molybdenum (NiMo)
ISOMERIZATION UNIT(ISOMU)
Objective : The main objective is to convert n-butane, n-pentane, n-hexane into their
respective isoparaffins of substantially higher octane number.
Feed: Straight chain paraffins (n-butane, n-pentane, n-hexane).
Catalyst: 1. Aluminum chloride (AlCl3) plus Hydrogen Chloride (HCl) for low
temperature process.
2. Platinum or another metal catalyst for higher temperature process.
ISOMU Products: Branched-chain isomers of straight chain paraffins.
SELECTIVE HYDROGENATION UNIT (SHU)
Objective: To remove the unwanted dienes and acetylenes form unsaturated LPG from
RFCCU and Coker unit.
Feed: Unsaturated LPG from RFCCU and Coker unit.
Operating conditions: Temperature: 230 – 340 °F., Pressure: 200- 300 psi.
AMINE RECOVERY UNIT (ARU)
Objective: To separate H2S and amine solution form Di-ethanol amine almost saturated
with H2S (rich amine) and received from DHDT, RFCC, HGU unit
Feed: Amine containing absorbed H2S and CO2.
Operating Conditions: Temperature: 45 - 115°C., Pressure: 0.5 – 5 Kg/ sq.cm.
Conclusions
It was a good experience to be a trainee at Indian Oil Corporation Limited (IOCL)
Barauni. Wonderful place to create a correlation as Chemical Engineering of the things
which we see in the books very small and externally get a chance to see the things as it
is , their constructions , their size , the equipment and get the adequate knowledge of
the things for which a lot of contradiction in my mind I have before going there. It has
been a very good learning & enlightening experience to do this Vocational Training. As I
feel from my personal experience that it must be a part of an engineering curriculum.
THANKYOU

KESHAV IOCL PROJECT

  • 1.
    NATIONAL INSTITUTE OFTECHNOLOGY SIRNAGAR (JAMMU & KASHMIR) INDIAN OIL CORPORATION LIMITED (An ISO 9001:2000, ISO 14001 & OSHAS 18001 Certified Company) BARAUNI REFINERY In Harmony with Nature INDUSTRIAL TRAINING PROJECT REPORT Period of Training: - 15/12/2015 to 14/01/2016 SUBMITTED BY: KESHAV KUMAR (chem/01/2013) BRANCH:- CHEMICAL ENGINEERING. B.TECH. (5TH SEMESTER)
  • 2.
    TABLE OF CONTENT1. HISTORYOF IOCL 2. INTRODUCTION OFBARAUNI REFINARY 3. FIRE AND SAFETY DEPARTMENT 4. OILMOVEMENTAND STORAGE (OM&S) 5. ATMOSPHERIC VACCUMAND DISTILLATION UNTI (AVU) 6. CTALYTIC REFORMING UNIT (CRU) 7. BARAUNI EXTENSION PLANT (BXP) 8. MOTORSPRIT QUALITY UNIT (MSQU) 9. CONCLUSION
  • 3.
    Indian Oil Corporationhasfour divisions: 1. MarketingDivision withHeadquartersatBombay 2. RefineriesandPipelines Division withHeadquartersatNewDelhi 3. AssamOil Division withHeadquartersatDigboi 4. ResearchandDevelopment Centre atFaridabad Services: 1. Refining 2. Pipelines 3. Marketing 4. Training 5. Research& Development Indian Oil Corporation Ltd. is India's largest companyby sales with a turnoverof Rs. 271,074 crore and profit of Rs. 10,221crore for the year2009-10.IndianOil is the highest rankedIndian companyinthe latest Fortune‘Global 500’listings, rankedat the 98th position (2011).
  • 4.
    BARAUNI REFINARY INTRODUCTIONS Objective: Theestablishment of a totally electronic-based communication system within the refinery. To set up eco-friendly refinery, as indicated by a green belt outside it. Structure of the refinery :- The consist of the following important sections. 1. Production Department: 2. Engineering service department: 3. Internal Audit: 4. Inspection Department: 5. Fire and Safety Department: 6. Technical Service: 7. Quality Control Department:
  • 6.
    NAME OF PROCESSINGUNIT 1. AVU-1 : ATMOSPHERIC & VACCUM UNIT-1 2. AVU-2 : ATMOSPHERIC & VACCUM UNIT-2 3. AVU-3 : ATMOSPHERIC & VACCUM UNIT-3 4. CCU : COKE CALCINATION UNIT 5. NSU : NAPTHA SPLITTER UNIT 6. CRU : CATALYTIC REFORMING UNIT 7. RFCCU : RESIDUE FLUDISED CATALYTIC CRACKING UNIT 8. DHDT : DIESEL HYDRO TREATING UNIT 9. HGU : HYDROGEN GENERATION UNIT 10. SRU : SULPHUR RECOVERY UNIT 11. ARU : AMINE GENERATION UNIT 12. MSQU : MOTOR SPRIT QUALITY UNIT
  • 7.
    MAIN PRODUCTS 1. LPG: LIQUIFIED PETROLEUM GAS 2. MS : MOTOR SPIRIT 3. NAPTHA : NAPTHA 4. HSD : HIGH SPEED DIESEL 5. SKO : SUPERIOR KEROSENE OIL 6. MTO : MINERAL TURPENTINE OIL 7. LDO : LIGHT DIESEL OIL 8. LSHS : LOW SULPHUR HEAVY STOCK 9. RPC : RAW PETROLEUM COKE 10. CPC : CALCINED PETROLEUM COKE 11. P. EXT : PHENOL EXTRACT 12. SL. WAX : SLACK WAX 13. ATF : AVIATION TURBINE FUEL 14. FO : FURNACE OIL
  • 8.
    FIRE AND SAFETY Thereare two wings: a. Fire Protection wing. b. Safety wing. Different Fire Extinguishing Agent: 1. Water 2. Mechanical Foam 3. Dry chemical powder 4. Carbon Dioxide 5. Steam 6. Vaporizing Liquid Work Permit System: 1. Hot Permit – for hot jobs like welding, gas cutting, etc. 2. Height permit – to work at heights 3. Soil Excavation Permit 4. Cold Permit
  • 9.
    ATMOSPHERIC AND VACCUMEUNIT (AVU) Main Products: After passing through the AVU the main products are. LPG, Propane Light Naphtha Heavy Naphtha Aviation Turbine Fuel(ATF) Light gas oil(bluish) Heavy gas oil Vacuum gas oil Vacuum residue Units of the AVU: 1. Desalting 2. Crude Oil Distillation Unit (CDU) 3. Vacuum Distillation Unit (VDU) 4. Naphtha Stabilization Unit (NSU)
  • 10.
    DESALTER Objective: Desalting isa purification process used for the removal of salts, inorganic particles and residual water from crude oil and thereby reducing corrosion and fouling of equipments. Feed: Crude Oil from storage tank. Operating Conditions: Temperature: 130-140°C , Pressure: 11-12 Kg/ sq.cm. CURDE DISTILLATION UNIT (CDU) Objective: To distillate and separate valuable distillates according to the boiling point (naphtha, kerosene, and diesel) and atmospheric gas oil (AGO) from the crude feedstock. Feed: Crude oil from Desalter. Operating Conditions: Temperature: 370-380°C. Pressure: 13-15 Kg/ sq.cm. Top Product: Gasoline, kerosene, Gas oil Bottom Product: Reduced Crude Oil (RCO)
  • 11.
    VACCUM DISTILLATION UNIT(VDU) Objective: To recover valuable gas oils from reduced crude oil via vacuum distillation technique. Feed: Reduced crude Oil form CDU. Operating Conditions: Temperature: 415°C , Pressure: 40- 60 mm.Hg. NAPHTHA STABLIZATION UNIT (NSU) Objective: To convert the unstable Raw Naphtha obtained from CDU to stabilized naphtha which can be used to make motor spirit. Feed: Raw Naphtha obtained from CDU. Operating Conditions: Temperature: 120-125°C. Pressure: 2-3 Kg/ sq.cm.
  • 12.
    CATALYTICE REFORMING UNIT(CUR) Objective: The purpose of the Catalytic Reforming unit is to improve octane number of hydro treated gasoline (Ron= 97) and hydrogen rich gas / or to provide aromatics (benzene, toluene, and xylene) for petrochemical plants. Feed: 85-160°C cut Naphtha / Visbreaker Naphtha Catalyst: Ni-Mo Oxides for NHTU Pt - Sn or Re for Reforming. DIFFERENT SUB UNIT 1. Naphtha splitter unit (nsu) Objective: This unit has been designed to split straight run naphtha. Feed: Straight run Naphtha. 2.Naphtha hydrotreater unit (nhu) Objective: The purpose of Naphtha hydrotreater is to eliminate the impurities (such as sulphur, nitrogen, halogens, oxygen, water, olefins, di-olefins, arsenic and metals) from the feed. Feed: Naphtha coming from the NSU.
  • 13.
    RESIDUE FLUIDISED CATALYTICCRACKING UNIT (RFCCU) Objective: A RFCCU expands the versatility and profitability of an FCC to crack a wide variety of feedstock. To convert Heavy Vacuum Gas Oil to valuable distillates like LPG, Gasoline, Diesel by catalytic cracking in fluidized bed. Feed: Vacuum Gas Oil/Residual Cracked Oil/Vacuum residue /Hydrocracker Bottom. These feeds arrives here from different units like AVU-I, II, III, OM&S, COKER-A, B. Catalyst: Silica & Alumina Zeolite Structure. RFCCU Product : 1. Gas 5. Coke 2. LPG 6. Heavy Naphtha 3. Gasoline 7. Light Cycle Oil (LCO) 4. Slurry Oil 8. Heavy Cycle Oil (HCO) DIESEL HYDROTREATING UNIT (DHDT) OBJECTIVE: To meet the Euro-Three and Euro-four diesel quality requirement (350/50 ppm of Sulfur ). Feed: Straight run diesel/ RFCCU diesel component/ Coker and Visbreaker diesel component. Catalyst: Ni-Mo oxide( Rice size and shapes) Chemical Reaction: Desulphurization and Denitrification
  • 14.
    THE HYDROGEN GENERATIONUNIT (HGU) Objective: The purpose of the Hydrogen Generation Unit is to produce 99.99 vol% purity hydrogen from straight run Naphtha. It also supplies Hydrogen to Hydro-treating Unit (to meet out the centane specific in diesel fuels) and MSQU Unit (to meet the octane and aromatic specification of gasoline fuels). Feed: Natural Gas / Naphtha Catalyst : Co-Mo for Hydrotreater ZnO/K2Co3 for H2S and Chloride adsorber NiO for Preformer Ni for Reformer CuO for HT/LT Shift reactors Adsorbents (molecular sieves) for PSA HGU Product is 99.99% Pure H2 SULPHUR RECOVERY UNIT (SRU) Objective: To Reduce the SO2 emission from the Refinery by recovering Sulphur from Amine Acid and Sour Gases produced during various Hydrotreating Process. Feed: Amine Acid gases and Sour acid gases. Operating Conditions: Temperature Range: 195-320°C. Pressure: 0.56 kg /cm2 (g).
  • 15.
    MOTOR SPIRIT QUALITYUNIT (MSQU) Objective: To Upgrade the Naphtha by increasing its Octane Number to Higher Octane/Low Benzene/Low Olefins Motor spirit (MS) Component (Isomerate) to Meet Euro III / IV MS Specifications. Feed: C5-85 Deg C cut Naphtha /RFCCU gasoline (70-90 deg C cut) Catalyst: 1.Co-Mo for Hydrotreator Reactor 2.Pt and Ni for ISOM. Product Yield: 1. Motor Spirit 90 wt % 2. LPG 10 wt % PRIME G+ PROCESS (PRIME G+) Objective: Removal of sulfur from RFCCU gasoline with minimum octane loss to meet norms of EURO-IV in MS. Feed: FCC Gasoline. Total Sulphur in Product: ≤100 ppm Prime G+ offers flexibly allowing different process configuration to best fit the gasoline pool requirement and also maximize refinery profitability. Naphtha splitter may be optional depending upon the arrangement for maximization of octane loss
  • 16.
    NAPHTHA HYDROTREATMENT UNIT(NHDTU) Objective: Purpose of this Naphtha Hydro Treating Unit is to protect Isomerization catalyst by eliminating or reducing to an acceptable level the impurity of naphtha. It eliminates the impurities such as sulfur, nitrogen, halogens, oxygen, water, olefins, arsenic, and other metals present in naphtha feedstock to have longer life catalyst. Feed: Naphtha Catalyst: Platinum Catalyst. (Pt) Nickel Molybdenum (NiMo) ISOMERIZATION UNIT(ISOMU) Objective : The main objective is to convert n-butane, n-pentane, n-hexane into their respective isoparaffins of substantially higher octane number. Feed: Straight chain paraffins (n-butane, n-pentane, n-hexane). Catalyst: 1. Aluminum chloride (AlCl3) plus Hydrogen Chloride (HCl) for low temperature process. 2. Platinum or another metal catalyst for higher temperature process. ISOMU Products: Branched-chain isomers of straight chain paraffins.
  • 17.
    SELECTIVE HYDROGENATION UNIT(SHU) Objective: To remove the unwanted dienes and acetylenes form unsaturated LPG from RFCCU and Coker unit. Feed: Unsaturated LPG from RFCCU and Coker unit. Operating conditions: Temperature: 230 – 340 °F., Pressure: 200- 300 psi. AMINE RECOVERY UNIT (ARU) Objective: To separate H2S and amine solution form Di-ethanol amine almost saturated with H2S (rich amine) and received from DHDT, RFCC, HGU unit Feed: Amine containing absorbed H2S and CO2. Operating Conditions: Temperature: 45 - 115°C., Pressure: 0.5 – 5 Kg/ sq.cm.
  • 18.
    Conclusions It was agood experience to be a trainee at Indian Oil Corporation Limited (IOCL) Barauni. Wonderful place to create a correlation as Chemical Engineering of the things which we see in the books very small and externally get a chance to see the things as it is , their constructions , their size , the equipment and get the adequate knowledge of the things for which a lot of contradiction in my mind I have before going there. It has been a very good learning & enlightening experience to do this Vocational Training. As I feel from my personal experience that it must be a part of an engineering curriculum. THANKYOU