VOCATIONAL TRAINING REPORT
INDIAN OIL CORPORATION LIMITED
MATHURA REFINERY
PERIOD OF TRAINING
(01st
June – 29th
June 2015)
Submitted By:
ROHIT GOYAL
B.Tech (Chemical Engineering)
Registration no: B121021CH
NATIONAL INSTITUTE OF TECHNOLOGY, CALICUT
P a g e | 2
PREFACE
Industrial training is the beginning of students’ journey in the corporate world.
Not only does it provide insights about the industry concerned, it also bridges
the gap between theory and practical knowledge. We were fortunate that we
were provided with an opportunity of undergoing Industrial training at INDIAN
OIL CORPORATION Ltd., Mathura, one of the leading refineries in India.
The experience gained during this short period was fascinating to say the least.
It was a tremendous feeling to observe the operation of different equipments
and processes. It was overwhelming for us to notice how such a big refinery is
being monitored and operated with proper co-ordination to obtain desired
results.
During our training we realized that in order to be a successful process engineer
one needs to possess a sound theoretical base along with the acumen for
effective practical application of the theory.
Thus, we hope that this industrial training serves as a stepping-stone for us and
helps to be successful in future.
P a g e | 3
DECLARATION
I hereby declare that this project report is the record of authentic work carried out by us during the
period from 01.06.2015 to 29.06.2015 and has not been submitted to any other factory or industry
for the award of any certificate. I also assure that this report doesn’t contain any confidential
information of IOCL.
Student Signature
(ROHIT GOYAL)
Date : 29/06/2015
P a g e | 4
Acknowledgement
I feel immense pleasure and privilege to express my deep sense of gratitude, indebtedness and
thankfulness towards those who generously helped me color the mosaic of this training with their
knowledge, expertise and memories. I shall remain ever grateful to all the persons of I.O.C.L, who
have helped, inspired and encouraged me and above all made me an ever more experienced person.
I am greatly indebted to my Industry guide Mr. VINOD KUMAR, Senior Production Manager
who inspired, encouraged and guided me throughout my summer training.
For their invaluable guidance, kind cooperation, inspiration and encouragement during all the
stages of my training, I would like to thank Mr. B.S.Sikarwar (Mag, SRU) , Mr. K.K.Pandey
(Shift in charge FCCU) Mr. Yogendra Kumar, Shift Incharge (DHDT) and Mr. Manoj Bhala,
Mr. MAYANK JOSHI, Mr. Gaurav Bajaj Shift Incharge (HGU1) who all has been of
immense help during my training period and thousands of other I.O.C.L employees whose name I
could not mention just for the lack of space. Last but not least, I would like to convey my hearty
and blossom thanks to my friends and fellow mates who have directly or indirectly helped me in
the compilation of this report
I would also like to express our deep sense of gratitude to Mr. J. N. Bhilware (Senior Training
and Development manager) for granting us permission to undergo training at IOCL, Mathura
refinery over a period of one month and for providing us with necessary inputs as and when needed.
After the completion of the training program, I found it to be of immense help, not only in
supplementing the theoretical knowledge, but also by gaining highly practical knowledge
regarding the actual work carried out in a Refinery Plant. At the end, I again express my gratitude
to all those who helped me in any way to complete my training successfully.
THANKING YOU
P a g e | 5
CERTIFICATE
This is to certify that Mr. ROHIT GOYAL, B121021CH, 3rd year (6th sem), NIT Calicut, has
successfully completed his vocational training from 01/6/15 to 29/06/15 at “Indian Oil
Corporation Limited, Mathura Refinery” in partial fulfillment of his course during the degree
of Bachelor of Technology in Chemical Engineering from NIT Calicut
Mr. Vinod Kumar Mr. J.N. Bhilware
(Senior Production Manager) (Senior training and
Mathura Refinery development officer)
Mathura Refinery
P a g e | 6
INTRODUCTION
The oil and gas sector is life line of the country’s rapid economic growth it contributes over 15%
to the Gross Domestic Product (GDP).Oil is extremely crucial commodity; it accounts for 34% of
India’s total energy consumption and has been growing gradually .The consumption of oil is
increasing rapidly but the production is more or less constant. (Refer exhibit 1, 2) This means that
oil marketing companies have huge scope to capitalize this gap by tapping more reserves and
producing hydrocarbons because India has 26 sedimentary basins covering an area of 3.14 million
km2, of which only 20 per cent has been moderately to well explore. Exploration efforts have been
initiated in 44 per cent and 36 per cent remains poorly to completely unexplore. Oil and gas
industry of India is broadly classified as Upstream, Downstream and Industry bodies.
OIL REFINERIES
An oil refinery is an industrial process plant where crude oil is processed and refined into more
useful petroleum products, such as gasoline, diesel fuel, and asphalt base, heating oil, kerosene,
and liquefied petroleum gas. Oil refineries are typically large sprawling industrial complexes with
extensive piping running throughout, carrying streams of fluids between large chemical processing
units.
OIL REFINERIES IN INDIA
1. Barauni Refinery
2. Bina Refinery
3. Bongaigaon Refinery
4. Chennai Petroleum Corporation Limited
5. Digboi Refinery
6. Essar Oil refinery
7. Gujarat Refinery
8. Guwahati Refinery
9. Haldia Refinery
10. Jamnagar Refinery
11. Kochi Refineries
12. Mangalore Refineries and Petrochemicals Limited
13. Mathura Refinery
14. Mumbai Refinery
P a g e | 7
15. Mumbai Refinery Mahaul
16. Nagapattnam Refinery
17. Numaligarh Refinery Limited
18. Panipat Refinery
19. Visakhapatnam Refinery
OPERATION
Raw or unprocessed crude oil is not generally useful in its raw or unprocessed form, as it comes
out of the ground. Although "light, sweet" (low viscosity, low sulfur) crude oil has been used
directly as a burner fuel for steam vessel propulsion, the lighter elements form explosive vapors in
the fuel tanks and so it was quite dangerous, especially in warships. Instead, the hundreds of
different hydrocarbon molecules in crude oil are separated in a refinery into components which
can be used as fuels, lubricants, and as feedstock in petrochemical processes that manufacture such
products as plastics, detergents, solvents, elastomers and fibers such as nylon and polyesters.
Petroleum fossil fuels are burned in internal combustion engines to provide power for ships,
automobiles, aircraft engines, lawnmowers, chainsaws, and other pieces of power equipment.
Different boiling points sallow the hydrocarbons to be separated by distillation. Since the lighter
liquid products are in great demand for use in internal combustion engines, a modern refinery will
convert heavy hydrocarbons and lighter gaseous elements into these higher value products.
Crude oil is separated into fractions by fractional distillation. The fractions at the top of the
fractionating column have lower boiling points than the fractions at the bottom. The heavy bottom
fractions are often cracked into lighter, more useful products. All of the fractions are processed
further in other refining units
P a g e | 8
INDIAN OIL REFINERY: - AN
OVERVIEW
Introduction
Indian Oil Corporation Ltd. is India's largest company by sales with a turnover of Rs. 271,074
crore and profit of Rs. 10,221 crore for the year 2009-10. Indian Oil is the highest ranked Indian
company in the latest Fortune ‘Global 500’ listings, ranked at the 98th position (2011). Indian Oil's
vision is driven by a group of dynamic leaders who have made it a name to reckon with. Indian
Oil Company Limited, a wholly owned Government company was incorporated on 30 June, 1959
to undertake marketing functions of petroleum products. Later, Indian Oil Corporation Limited
(IOC) was set up on 1st September, 1964 by amalgamating the Indian Refineries Limited (started
in August, 1958) with the Indian Oil Company Ltd., for better coordination between refineries and
marketing. Indian Oil Corporation Limited or IOCL is India’s largest commercial enterprise and
the only Indian company to be among the world’s top 200 corporations according to Fortune
magazine. It is also among the 20 largest petroleum companies in the world. The Indian Oil Group
of companies owns and operates 10 of India's 20 refineries with a combined refining capacity of
65.7 million metric tonnes per annum (MMTPA, .i.e. 1.30 million barrels per day approx.). Indian
Oil's cross-country network of crude oil and product pipelines spans 10,899 km with a capacity of
75.26 MMTPA of crude oil and petroleum products and 10 MMSCMD of gas. This network is the
largest in the country and meets the vital energy needs of the consumers in an efficient, economical
and environment-friendly manner.
Indian Oil Corporation has four divisions:
 Marketing Division with Headquarters at Bombay;
 Refineries and Pipelines Division with Headquarters at New Delhi;
 Assam Oil Division with Headquarters at Digboi; and
 Research and Development Centre at Faridabad.
The Assam Oil Division was established on 14th October, 1981 on taking over the refining and
marketing operations of Assam Oil Company Limited.
The Company wholly owns a subsidiary Company viz. Indian Oil Blending Limited, which is
engaged in the manufacture of lubricants and greases. The products of the subsidiary Company are
also marketed by the Company. Indian Oil and its subsidiary (CPCL) account 12 for over 48%
petroleum products market share, 34.8% national refining capacity and 71% downstream sector
pipelines capacity in India.
P a g e | 9
It has a portfolio of powerful and a much-loved energy brand that includes Indane LPG as, SERVO
lubricants, XtraPremium petrol, XtraMile diesel, PROPEL, petrochemicals, etc. Validating the
trust of 56.8 million households, Indane has earned the coveted status of 'Superbrand' in the year
2009 and now has a customer base of 61.8 million. IndianOil has a keen customer focus and a
formidable network of customer touch-points dotting the landscape across urban and rural India.
It has 20,421 petrol and diesel stations, including 3517 Kisan Seva Kendras (KSKs) in the rural
markets. With a country wide network of 36,900 sales points, backed for supplies by 140 bulk
storage terminals and depots, 3,960 SKO/LDO dealers (60% of the industry), 96 aviation fuel
stations and 89 LPG as bottling plants, Indian Oil services every nook and corner of the country.
Indane is present in almost 2764 markets through a network of 5456 distributors (51.8% of the
industry). About 7780 bulk consumer pumps are also in operation for the convenience of large
consumers, ensuring products and inventory at their doorstep. Indian Oil's ISO-9002 certified
Aviation Service commands an enviable 63% market share in aviation fuel business, successfully
servicing the demands of domestic and international flag carriers, private airlines and the Indian
Defense Services. The Corporation also enjoys a 65% share of the bulk consumer, industrial,
agricultural and marine sectors. With a steady aim of maintaining its position as a market leader
and providing the best quality products and services, IndianOil is currently investing Rs. 47,000
crore in a host of projects for augmentation of refining and pipelines capacities, expansion of
marketing infrastructure and product quality upgradation.
P a g e | 10
OBJECTIVES
The objectives of the Company as approved (June, 1984) by Government are as follows:
· To serve the national interests in the oil and related sectors in accordance and consistent with
Government policies.
· To ensure and maintain continuous and smooth supplies of petroleum products by way of crude
refining, transportation and marketing activities and to provide appropriate assistance to the
consumer to conserve and use petroleum products most efficiently.
· To earn a reasonable rate of return on investment.
· To work towards the achievement of self-sufficiency in the field of oil refining, by setting up
adequate domestic capacity and to build up expertise for pipe laying for crude/petroleum
products.
· To create a strong research and development base in the field of oil refining and stimulate the
development of new petroleum products formulations with a view to eliminate their imports, if
any .
Organizational Set-Up and Network of Marketing Division
The Marketing Division, with its headquarters at Bombay and headed by Director (Marketing),
has four regional offices located at Bombay, Delhi, Calcutta and Madras. All regional offices are
headed by either Executive Directors or General Managers. There are 44 Divisional Offices,
including two of the Assam Oil Division. As on 31 March, 1995, the Company had 39 bulk
storage installations (including 3 of AOD) and 117 storage depots, which fed 5995 retail outlets.
In addition, there were 2898 kerosene/light diesel oil dealers who also move these products from
the depots to 4379 consumer outlets for sale. The Company had a total product tankage of 3.93
million kilo liters at its installations and depots. Being the major producer and distributor of LPG
to various types of consumers in India, the Company has 32 area offices to deal with LPG
marketing, as on 31 March, 1995, the Company had 33 LPG bottling plants with a total bottling
capacity of 11.92 lakh ones per annum. Indane cooking gas (LPG) is distributed to 12 million
households.
Products
 Auto LPG
 Aviation Turbine Fuel (ATF)
 Bitumen
 High Speed Fuel
 Industrial Fuels
 Liquefied Petroleum Gas
 Lubricants and Greases
 Marine Fuels
 MS/Gasoline
 Petrochemicals
P a g e | 11
Services
 Refining
 Pipelines
 Marketing
 Training
 Research & Development
Location of various I.O.C Refineries:
 Digboi Refinery,
 Guwahati Refinery,
 Barauni Refinery
 Gujarat Refinery
 Haldia Refinery
 Mathura Refinery
 Panipat Refinery
 Bongaigon Refinery
P a g e | 12
MATHURA REFINERY
The Mathura Refinery, owned by I.O.C.L is situated in Mathura, Uttar Pradesh. It is the sixth
refinery of Indian Oil was commissioned in 1982 with a capacity of 8.0 MMTPA to meet the
demand of petroleum products in north western region of the country, which includes National
Capital Region. Refinery is located along the Delhi-Agra National Highway about 154 KM away
from Delhi. The refinery processes low sulphur crude from Bombay High,imported low sulphur
crude from Nigeria, and high sulphur crude from the Middle East.The refinery, which cost
Rs.253.92 crores to build, was commissioned in January; 1982.Construction began on the refinery
in October 1972. The foundation stone was laid by Indira Gandhi, the former prime minister of
India. The FCCU and Sulphur Recovery Units were commissioned in January, 1983. The refining
capacity of this refinery was expanded to 7.5 MMTPA in 1989 by debottlenecking and revamping.
The present refining capacity of this refinery is 8.00 MMTPA. The major secondary processing
units provided were Fluidised Catalytic Cracking Unit (FCCU), Vis-breaker Unit (VBU) and
Bitumen Blowing Unit (BBU). The original technology for these units was sourced from erstwhile
USSR, UOP etc. Soaker drum technology of EIL was implemented in VBU in the year 1993. For
production of unleaded Gasoline, Continuous Catalytic Reforming Unit (CCRU) was
commissioned in 1998 with technology from Axens, France. A Diesel Hydro Desulphurisation
Unit (DHDS) licensed from Axens, France was commissioned in 1999 for production of HSD with
low Sulphur content of 0.25% wt. (max). With the commissioning of once through Hydrocracker
Unit (licensed from Chevron, USA) in July 2000, capacity of Mathura Refinery was increased to
8.0 MMTPA.
Diesel Hydro-treating unit (DHDT) & MS Quality Up-gradation Unit (MSQU) were installed with
world class technology from Axens and UOP respectively in 2005 for production of Euro-III grade
HSD & MS w.e.f. 1st April 2005 as per Auto Fuel Policy of Govt. of India. Project for FCC
Gasoline Desulphurization (FCCGDS) and Selective Hydrogenation Unit (SHU), the Prime-G
technology of Axens, France was commissioned in February 2010 and supply of Euro-IV grade
MS and HSD started on continuous basis from February 2010. Mathura Refinery is having its own
captive power plant, which was augmented with the commissioning of three Gas Turbines (GT)
and Heat Recovery Steam Generator (HRSG) in phases from 1997 to 2005 using Natural Gas (NG)
as fuel to take care of environment.
For upgrading environmental standards, old Sulphur Recovery Units (SRU) was replaced with
new Sulphur Recovery Units with 99.9 % recovery in the year 1999. Additional Sulphur Recovery
Unit is under implementation as a hot standby. Mathura Refinery had also set up four nos. of
continuous Ambient Air Monitoring Stations far beyond the working area before commissioning
of the Refinery in 1982 as a mark of its concern towards the environment and archaeological sites.
Its close proximity to the magnificent wonder Taj Mahal adds extra responsibility towards
maintaining a cleaner environment.
Mathura Refinery has planted 1,67,000 trees in surrounding areas including refinery & township
and 1,15,000 trees in Agra region around Taj Mahal. The Ecological Park which is spread across
4.45 acres is a thriving green oasis in the heart of sprawling Refinery. At Mathura Refinery,
technology & ecology go hand in hand with continuous endeavour for Product Quality up-
gradation, Energy Conservation and Environment Protection. Mathura Refinery is the first in Asia
and third in the world to receive the coveted ISO-14001 certification for Environment Management
System in 1996. It is also the first in the World to get OHSMS certification for Safety Management
in 1998.
P a g e | 13
P a g e | 14
AWARDS & ACCOLADES
Safety:
 Mathura Refinery received the prestigious Oil Industry Safety Award 2008-09 for Best Overall
Safety Performance among Refineries. Shri J.P. Guharay, ED Mathura Refinery received the
award from Shri Murli Deora, Minister of Petroleum and Natural Gas at a glittering function
held in Oct’ 09 at Delhi.
 Mathura Refinery received Gold Award in Petroleum Refinery sector from Greentech
Foundation, New Delhi, for outstanding achievement in Safety Management in 2008. The
award was presented by Shri R.K. Srivastava, Director General, Ministry of Health & Family
Welfare, Govt. of India, New Delhi on 4th May 2009 at Goa.
 Received British Safety Council Award’08 in May’09 for excellence in Health, Safety and
Environment Management.
 Received Safety Innovation Commendation-2009 award from Institution of Engineers in
Sep’09 for innovation in Safety for 2008-09.
Security:
 Received Best Corporate Security Trophy (Refinery Category) for two consecutive years i.e.
2008 & 2009.
Energy Conservation:
 Mathura Refinery received First Prize of 'Oil and Gas Conservation Fortnight - 2009' for
lowest Steam Consumption Performance amongst Refineries having steam consumption
<= 0.5 MT/MT and same was received by ED, MR during 15th RTM at Mahabalipuram
on 5th Nov.’09.
 Received 'Jawaharlal Nehru Centenary Award 2008-09' - second prize for Specific
Energy Consumption Performance amongst all refineries in the public sector. ED, MR
received coveted award during 15th RTM held at Mahabalipuram on 5th Nov-09
Environment:
 Received ‘Gold Award-2009’ from Greentech Foundation for outstanding achievement in
Environment Management in Oct’09.
Financial:
 Received the “Sammaan Patra” for the year 2009-10 in the category of Large Scale Units, by
Central Excise Dept., Lucknow Circle in recognition of the highest levels of compliance with
regard to Indirect Taxes apart from contribution to the exchequer. The trophy was received by
GM(F)-MR at Lucknow on 24th February, 2010.
P a g e | 15
TPM:
 Mathura Refinery TPM health checkup was carried out by CII on 23rd December’09
thereby approving the nomination of Mathura Refinery for final audit on Excellency
Certification in TPM activities by JIPM.
 Propylene bulk truck loading facility completely shifted to new location outside refinery
premises at Marketing Terminal in Oct’09.
 In land matters, the search certificates as well as Non-encumbrance Certificates for 1199.49
acres of land of Mathura Refinery received from District Revenue Officer. The UP Gov.
has also provided the NOC for 1199.49 acres of land enabling appropriate mortgage with
State Bank of India.
 70 cases with Customs were settled and refund of Rs 55.12 crores received from Customs
Department in Mar’10.
 Various PFIs of Business Improvement Program with M/s Shell Global were successfully
implemented.
At Mathura refinery, technology and ecology go hand in hand with continuous endeavour for
product quality up-gradation, energy conservation and environmental protection. Mathura refinery
is the first in Asia and third in the world to receive the coveted ISO-14001 certification for
environment management system in 1996. It is also the first in the world to get OHSMS
certification in 1998.
P a g e | 16
P a g e | 17
PRODUCTS
Finished products from this refinery cover both fuel oil products as well as lube oil base stocks.
1. Liquid Petroleum Gas (LPG)
2. Fuel Oil Products:
 Motor Spirit (MS)
 Mineral Turpentine Oil (MTO)
 Superior Kerosene (SK)
 Aviation Turbine Fuel (ATF)
 Russian Turbine Fuel (RTF)
 High Speed Diesel (HSD)
 Jute Batching Oil (JBO)
 Furnace Oil (FO)
 Naphtha
 Gasoline
3. Lube Oil Products:
 Inter Neutral, Heavy Neutral & Bright Neutral HVI Grades
3. Other Products:
 Slack Wax
 Carbon Black Feed Stock
 Bitumen
 Sulphur
FUTURE:
-reliance defining technology, Mathura
refinery is poised for a bright future. All out action have taken for capacity augmentation, increase
in distillate production, value addition, cost reduction for obtaining higher margins and improving
productivity. All environmental friendly products with latest technology is being incorporated to
meet the challenge of change. Mathura refinery will continue to play a significant role in meeting
the vital needs of petroleum products in the country.
P a g e | 18
SAFETY ASPECTS
Safety, Health & Environment (S, H&E) Policy
Indian Oil Corporation is committed to conduct business with strong environment conscience
ensuring sustainable development, safe workplaces and enrichment of quality of life of employees,
customers and the community. We at Indian Oil believe that good safety, health & environment
performance is integral part of efficient and profitable business management.
We shall:
Establish and maintain good standards for safety of the people, the processes and the assets.
Comply with all rules and regulations on safety, occupational health and environment
protection.
Plan, design, operate and maintain all facilities, processes and procedures to secure
sustained safety, health and environmental protection.
Remain trained, equipped and ready for effective and prompt response to accidents and
emergencies.
Welcome audit of our safety, health & environment conduct by external body, so that
stakeholder confidence is safeguarded.
Adopt and promote industry best practices to avert accidents and improve our safety, health
& environment performance.
Remain committed to be a leader in safety, occupational health and environment protection
through continuing improvement.
Make efforts to preserve ecological balance and heritage.
P a g e | 19
COMPOSITION OF CRUDE OIL
Crude oil is a complex mixture of thousands of hydrocarbons. (i.e paraffins, napthenes &
aromatics). It is brownish black in colour and colloidal in nature. It contains small amounts of
non-hydrocarbon impurities in the form of organic compounds of sulphur, oxygen, nitrogen,
metals, water and salts.
P a g e | 20
PHYSICAL AND CHEMICAL PROCESS
P a g e | 21
ATMOSPHERIC-VACUUM DISTILLATION
UNIT (AVU)
AVU consists of following sections:
 Crude Desalting section
 Atmospheric Distillation section
 Stabilizer section
 Vacuum Distillation section
PROCESS FLOW DESCRIPTION
P a g e | 22
FEED SUPPLY
Crude oil is stored in eight storage tanks (eight tanks each having a nominal capacity of 50,000
m3 whereas remaining other 2 tanks are of 65,000 m3 nominal capacity). Booster pumps located
in the off-sites are used to deliver crude to the unit feed pumps. Filters are installed on the suction
manifold of crude pumps to trap foreign matter. For processing slop, pumps are located in the
off-site area, which regulate the quantity of slop into the crude header after filters. Provision to
inject proportionated quantity of demulsifier into the unit crude pumps suction header with the
help of dosing pump is available.
SYSTEM DESCRIPTION
Before treating the crude it is necessary that the salts and sediments from it be removed because
the hydrolysis of salts in crude oil at high temperature produces hydrochloric acid which corrodes
the Column Internals and overhead system. The sediments in crude oil foul the heat exchanger,
furnace tubes and erode the pipelines by abrasive action. Desalting approaches to reduce soluble
salt content, to reduce suspended solids and to reduce residual water. Desalting of crude oil is
carried out in a vessel provided with electrodes under high potential field(15000-18000 Volts)
Provision to use DM water/ services water is also provided. The electric field in the desalter
breaks the emulsion and the outlet brine from the 1st stage desalter is sent to ETP on level control.
The crude after leaving the desalter is preheated to 250 to 265 ºC. The preheated crude is
further heated and partially vaporized in Atmospheric Furnace (four furnaces with four pass
each).
CRUDE DISTILLATION UNIT
The column is provided with 56 trays of which 8 are baffle trays in the stripping section. Heated
and partly vaporized crude feed coming from fired heater enters the flash zone of the column at
tray no. 46 at 355 ºC/365 ºC.
Hydrocarbon vapors flash in this zone and get liberated. Non- flashed liquid moves down which
is largely bottom product, called RCO.
Reduced crude oil product is collected at the bottom of the column and the overhead vapors are
totally condensed in Overhead air Condenser and train condenser. This condensed overhead
product is separated as hydrocarbon and water in the reflux drum. Water is drawn out under inter-
phase level control and sent to sour water drums.
P a g e | 23
VACUUM DISTILLATION UNIT
Hot RCO from the atmospheric column bottom at 355 ºC is mixed with slop recycle from
Vacuum Column, heated and partially vaporized in 8-pass vacuum furnace and introduced to the
flash zone of the vacuum column. The flash zone pressure is maintained at 115-120 mm of Hg.
Steam (MP) is injected into individual passes and regulated manually. Three injection points
have been provided on each pass. This is to maintain required velocities in the heater, which is
Fuel Gas, Fuel Oil or combination which is Fuel Gas, Fuel Oil or combination fuel fired. Each
cell is provided with 10 burners fired vertically upshot from furnace floor along the centerline of
the cell.
The vaporized portions entering the flash zone of the column along with stripped light ends
from the bottoms rise up in the vacuum column and is fractionated into four side stream products
in 5 packed sections. The hydrocarbon vapors are condensed in the Vac Slop,
HVGO, LDO and LVGO sections by circulating refluxes to yield the side draw
products. Vacuum is maintained by a two-stage ejector system with surface condensers.
The condensed portion from the condensers are routed to the hot well from where the
non-condensable are sent to the
vacuum furnace low-pressure burners or vented to the atmosphere.
SIGNIFICANCE OF VDU
RCO from CDU is heavy, and the separation of this stream into various fractions would
normally require more energy and higher temperatures. Also higher hydrocarbons
promotes coking reactions at more than 380 deg c at atmospheric pressure fouls the furnace
tubes.
The vacuum condition reduces the boiling point of the RCO and the fractions are separated
relatively at lower temperature which lead to energy saving and reduces fouling ofthe
furnace tubes
Reduce the amount of energy input required, and to recover the valuable products from
RCU cracking, it is distilled under vacuum.
P a g e | 24
VISBREAKER UNIT
The Visbreaker Unit is a thermal cracking unit, designed for processing a mixture of Atmospheric
and Vacuum Residue from 1:1 mixture of Light Arabian and North Rumila crudes .It reduces the
viscosity and pour point of heavy petroleum fractions so that product can be sold as fuel oil. It
reduces the viscosity and pour point of heavy petroleum fractions so that product can be sold as
fuel oil. The design capacity of the plant is 1000,000 TPA.
THEORY OF VISBREAKING
The Visbreaker is essentially a Thermal cracking unit designed to operate at mild conditions
and to retain all the cracked light oils in the bottom product. This results in reduction of
viscosity of bottom product. In the Thermalcracking reaction, heavy oil is kept at a high
temperature of a certain amount of time and this causes the larger molecules to break up. The
resulting product has a random distribution of molecular sizes resulting in products ranging
from light gas to heavy gas oil. These products are characterised as "Cracked" products and
contain a certain percentage of olefinic compounds. Whenever a molecule breaks one of the
resulting molecules is an olefin.
CH3-CH2-CH2-CH2-CH2-CH2-CH3 CH3-CH2-CH=CH2 + CH3- CH2-CH3
During the cracking operation, some coke is usually formed. Coke is the end product of
polymerisation reaction in which two large olefin molecules combine to form an even larger
olefinic molecule.
When above reaction gets repeated several times, the end product is coke. This is usually
found inside the walls of furnace tubes and other spots where oil may remain at high
temperature and soak heat for some time. Severity of over-all reaction is determined by
residence time and temperature of cracking. Residence time in the unit can be varied by
varying charge rate and steam injection rate of DMW injection into furnace coils. Temperature
can be varied as per requirement. The cracking reaction usually does not become evident until
transfer temperature crosses 40 .When transfer temperature reaches 460 C; sufficient cracking
of oil takes place. Gas and Naphtha are produced, the viscosity of product is lowered and
simultaneously coke deposits in the furnace tubes & soaker. Increased severity results in
shorter run lengths and more unstable fuel oil with sediments in it.
P a g e | 25
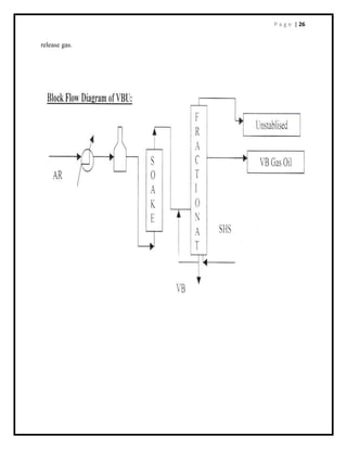
VB FRACTIONATOR
Soaker effluent after quenching enters fractionator. Temperature in the flash zone is around
420 (C. From the column, gas & gasoline are separated as overhead, gas oil as side stream and the
VB tar as bottoms. The fractionator has 26 valve trays and one blind tray. Feed enters flash zone
below the 26th Valve tray.
The overhead vapours from the column are condensed and cooled in heat exchangers. The
liquid vapour mixture is separated in the reflux drum. Gasoline from flash fractionator is picked
up by reflux pumps and partly pumped to column top as reflux. The remaining gasoline is
routed to stabiliser under reflux drum level controller, which is cascaded with flow controller.
The sour water is drained from the drum boot under interface level controller and routed to sour
water stripper. Main reflux drum and its water boot are having level glasses. Uncondensed gas
from Gas oil stripper goes to FCC/AVU furnaces / Flare. Column top pressure around 4.5
kg/cm2 (g). Column overhead line is provided with working and controlled safety valves.
The heavy naphtha at a temperature of about 170 (C is withdrawn from tray no. 10 under level
controller. It is stripped in the stripper to maintain its flash point. The heavy naphtha is routed to
HSD. Gas oil at a temperature of about 260 (C is withdrawn from the blind accumulator tray
under tray level controller. It is steam stripped in the stripper to maintain its flash point. Vapour
from stripper top returns back to column just above the blind accumulator tray. . A part of gas
oil from air cooler is used for washing VB tar filters. Blind accumulator tray and stripper are
provided with level glasses.
To remove extra heat and to maintain desired temperature profile in column, a portion of gas oil
from blind tray is taken and pumped in two streams. One stream is used as heating media in
steam generator where it is cooled from 260 (C to 214 (C. The second stream supplies re- boiling
heat to stabiliser re-boiler and gets cooled from 260 (C to 215 (C. To protect column bottom
against coking, cooled VB tar at 225 ( C is injected into bottom as quench. Gas oil vapours from
top of stripper get condensed in air cooler and go to reflux drum. Safety valve is provided to
release gas and protect the vessel from over pressure.
Tar is cooled from 351 (C to 225 (C in feed exchangers and further cooling to 214 (C is done.
Pumps are having two filters in the suction line with gas oil flushing facilities. Only one filter is
kept in service while the other remains as spare VB tar is then cooled in boiler feed water
exchanger from 2320 C to 2100 C. It is further cooled to 900 C and sent to storage with gas oil.
STABILISER
Un-stabilised gasoline from reflux drum is picked up by reflux pump and then it is pumped to
stabiliser through stabilised gasoline exchanger. In heat exchanger, feed is heated from 43 (C
to 120 (C while stabilised gasoline is cooled from 180 (C to 120(C. The column has 30 trays
and the feed enters on the 19th.
The overhead product at 60 (C goes to water condensers. The condensed liquid is collected in
the reflux drum. Uncondensed gas from the drum goes to FCC/unit fuel gas header. Pressure at
the drum is maintained around 8.4 kg/cm2 (g). In case FCC is shutdown, gas is burnt in furnaces
via gas knock out drum. Column overhead has working and controlling safety valves, which
P a g e | 26
release gas.
P a g e | 27
VBU PRODUCT YIELD
P a g e | 28
FLUIDISED CATALYTIC CRACKING UNIT
(FCCU)
INTRODUCTION
Fluidised catalytic cracking is a process for converting higher molecular weight hydrocarbons
into lighter, most valuable product through contact with a powdered catalyst at appropriate
Process conditions. Typically FCC process is used to convert excess refinery gas oil
& heavier refinery stream into gasoline, C3 & C4, olefins and light cycle oil bringing the
Refinery out more in line with product market demand. FCC is often the heart of a modern
refinery because of its adaptability to changing feed stocks and product demands and because of
the high margin that exists between FCC feed stock and converted FCC products.
PROCESS DETAILS:-
Originally Designed Capacity : 1.0 MMTPA
Capacity After Revamp : 1.34 MMTPA
PROCESS DESCRIPTION
P a g e | 29
FEED & PRE HEAT SECTION:-
1. HVGO Feed is received in feed surge drum (19V-4) from three different sources, viz., from
feed tanks in cold feed, directly from VDU (Vacuum Distillation Unit) as hot feed and directly
from Hydro cracker Unit.
2. Hot feed from VDU and OHCU is received directly in 19V-4.
3. Balance amount of feed is fed by pumps at OM&S and received in 19V-4 (vessel) through
19 FRC-118, which can be cascaded with 19V-4 level controller in 19 LRC – 121.
4. From Feed surge drum (19V-4), feed is pumped by 19P-2A/B feed pumps through
pre heat exchanger train. Flow to both trains is regulated by 19FRC-292A/B.
5. Pre heated feed (275 – 310
o
C) is pumped by booster pumps 19P-25 A/B and
made to pass through 19F-1 (Furnace) into passes where it is heated up to 355 –
360
o
C.
6. Pre heated feed injected to reactor riser at the bottom through 4 No’s nozzles.
(B)REACTOR SECTION
1- At riser bottom feed comes in contact with hot stream of regenerated catalyst and cracking
starts occurring. Flow of hot catalyst is regulated by slide value in order to control reactor
temperature.
2- HCO and slurry recycles are injected into riser through 2 No’s Nozzle. Each of spray nozzle
is at two different elevations.
3- The cracking reactions are endothermic. Coke generated in the cracking reaction
gets deposited on the surface of the catalyst particles and thus the catalyst activity gets
reduced.
4- The catalyst gets separated from cracked and uncracked HC vapours and steam at riser
termination and then at reactor cyclones.
(C) REGENERATOR SECTION:-
1- The spent catalyst gets accumulated at reactor stripper and HC
vapour enters 19C-1 for fractionation.
2- Oxidation of coke is highly exothermic reaction and it provides the necessary heat to reactor
for reaction in such a way that the unit remains in heat balance always.
3- Flue gases rich in CO pass through CO-boiler where CO is burnt and generated heat is used
for steam production.
P a g e | 30
(D) FRACTIONATOR SECTION:-
1- The super heated vapours from reactor enters 19C-1 below the bottom most tray and is
cooled down to 360
o
c for fractionation. Main column bottom (MCB) is circulated back to
column through two sets of exchanger (19 E-3 A/B/C/D, 19D-4 & 19 E -21) to de-super heat
the vapour coming from reactor.
2- A stream of MCB is taken to 19V-3 slurry settler where catalyst gets settled at circulating
reflux after supplying heat to reboiler 20 E-7 of stripper bottom and exchanging heat with
raw oil in 19-E-17. A stream of LCO is used as an absorbent in 20C-2 & is also returned back
to 19C-1 with other LCO reflux streams.
3- The de-super heated vapour rise up in the fractionation column. The first fraction accumulated
in draw off tray is HCO. The Heavy cycle oil circulating reflux transfers its heat to 20C-4 bottom
in reboiler 20 E-12 and in steam generator drum 19E-7 and in 19E-2 with raw oil. A part of the
HCO is recycled back to riser at HCO nozzle & a stream injected at 19V-3 bottom cone to
dilute the catalyst mixed slurry.
4- LCO drawn from accumulator below 19
th
tray is sent back to column as a reflux.
5- Heavy naphtha cut is drawn from accumulator below 2
nd
packing and return back to column
as a circulating reflux for the heat balance after exchanging heat is 18E-21 with hot water and
in 19E-15 with raw oil. Return stream after passing 18E-21 & 19E-15 further can be cooled
in air coolers on requirement.
6- A part of LCO & heavy naphtha draws are stripped in 19C-2& 19C-3 respectively and routed
to product tanks after exchanging heat in PRU and cooling as diesel component.
7- Overhead vapours from the top of column pass through air coolers 19 E – 13 A/B/C/D.
(E) GAS CONCENTRATION UNIT –
1- Some amount of liquid from 19 V-5 is pumped back to column as reflux to control the 19 C-1
temperature and balance amount of net over head liquid is pumped out to 20 C-1.
2- Uncondensed vapours from 19 V-5 are sucked and compressed by WGC, cooled and
liquid is collected in HP receiver 20 V-3.
3- Liquid from 20 V-3 is fed to stripper where it is heated in 20E-8 & 20E- 7 to strip out
hydrogen sulfide, methane and ethane etc. before sending to debutanizer for stabilization. 4-
Stripped gases from 20C-3 top combined with WGC discharge, 20C-1 bottom liquid &
20V-1 bottom stream are cooled down to recover LPG.
5- Gases and H2S pass through absorber for the recovery of LPG & Gasoline and finally
routed to refinery fuel gas system after H2S absorption in 20C-6.
6- 20C-3 bottom material in fed to 20C-4 where it is separated into LPG & Gasoline. 7-
LPG is routed to merox unit for H2S and mercaptans removal.
8- Gasoline is routed to Gasoline splitter unit for preparation of MSQU feed. Top and bottom
material of GSU is routed to merox for mercaptans to disulphide oil.
P a g e | 31
FCC Feed Characterization
FCC feed characterization is one of the most important requirements of catalyst cracking.
Understanding feed properties and knowing their impact on unit performance is essential in
anything that has to do with FCC operation including troubleshooting,catalyst selection,
unit optimization and subsequent process evaluation. Feed characterization is a means of
relating feed quality to product yield and quality. Knowing the effect of a feed stock on unit
yields, a refinery can purchase the feed stock that would maximize profitability. It is not
uncommon for many refineries to purchase raw oil (crude oil or FCC feed stock) without
knowing their impact on unit operation At times, this lack of knowledge can cause unit
shutdowns for several weeks.
P a g e | 32
MEROX UNIT
Mercaptans are undesirable in the final products because it effects their stability, sulfur content,
odour etc. Objective of merox treatment process is the conversion of Mercaptans to di-sulphides.
Feed used is ATF, Gasoline, VB Naphtha and
LPG. Reaction observed in the process is:
2RSH +
1
/2O2 RSSR + H2O
Straight-run LPG, gasoline and kerosene fractions obtained from atmospheric distillation may
contain hydrogen sulphide and mercaptans. the extent of which mainly depends upon the type of
crude processed. Similar products from secondary processes such as FCC also contain hydrogen
sulphide and mercaptans to a greater degree compared to straight-run products. Hydrogen sulphide
is corrosive and should be remove in order to meet specifications on corrosion rate. The
specification for LPG, gasolene, Kerosene and ATF include copper strip corrosion test which is a
measure of rate of corrosion on copper containing materials.Mercaptans are substances with
obnoxious odour and, therefore, in order to handle and store them, mercaptan level will have to
be brought down to a acceptable odour level. Hydrogen- sulphide can be easily removed by
washing with dilute caustic solution. However, for reducing the mercaptans level many processes
are available like:
Strong alkali-wash Copper
sweetening Doctor
sweetening
MEROX PROCESS
The removal of mercaptans may be either partial or full. The chemical treatment is based on
the ability of Merox catalysts to promote the oxidation of mercaptan to disulphide using air
as the source of oxygen. The overall reaction is as follows:
2RSH +
1
/2O2 RSSR + H2O
The oxidation is carried out in the presence of an aqueous alkaline solution such as either sodium
hydroxide or potassium hydroxide. The reaction proceeds at an economical rate at normal
rundown temperature of refinery streams. Low molecular weight mercaptans are soluble in
caustic solution and therefore when treating LPG and light gasoline fractions, the process can be
used to extract mercaptan to the extent, they are soluble in caustic. Extraction of
ercaptan reduces the sulphur content of the treated product.
P a g e | 33
PROCESS DESCRIPTION OF ATF/SKO
Pretreatment for kero/ATF consists of a coalescer and caustic prewash vessel, for removal of
suspended water and hydrogen sulphide, Naphthenic acid etc.
Sweetening is achieved in supported catalyst bed reactor. Two reactors in parallel have been
provided. Air requirement of all Merox units is supplied from a common compressor. Also, storage
tanks for receipt, dilution and storage of caustic and storage for methanol have been provided.
Post treatment for kero/ATF consists of caustic settling. water wash to wash of any carry- over
caustic salt drier for drying and clay filters forimproving colour stability of treated product. Clay
adsorbs coloured nitrogen compounds.
P a g e | 34
CONTINUOUS CATALYTIC REFORMING UNIT (CCRU):
Objective: To Upgrade the Naphtha to High Octane MS Component
(Reformate). Feed: 85-160 Deg C cut Naphtha / Visbreaker Naphtha
Catalyst: Ni-Mo Oxides for NHTU Reactor
Pt-Sn or Re for Reforming
Product Yields:
Sl. No. Products wt%
1 Motor Spirit 92.6
2 Hydrogen rich gas 6.8
3 LPG 0.55
Operating Conditions:
Temperature range: 490-540 C
System Pressure: 2.0 -30 kg/cm2
A catalytic reforming process converts a feed stream containing paraffins, Olefins and naphthene
to aromatics. The product stream of the reformer is generally referred to as reformate. Reformate
produced by this process has a very high octane rating. Significant quantities of hydrogen are also
produced as a by-product.
The whole CRU can be divided into three subunits as:
Naphtha Splitting Unit (NSU)
Naphtha Hydro-treater Unit (NHU)
Catalytic Reforming Unit
NAPHTHA SPLITTING UNIT
This unit has been designed to split SR naphtha (144 MT/hr for BH and 95 MT/hr for AM) to C5-
80 o
C and 80-115 o
C cut. Due to the restriction on Benzene content in the final product (motor
spirit), the IBP of the heavier cut is raised to approximately 105 o
C. NSU can be operated with
naphtha directly from AVU (hot feed) and from OM&S (Cold feed), it can also be operated using
both the feed simultaneously. For removal of benzene, the gasoline from storage tanks and CDU
is sent to a column, containing 40 valve trays, which is called naphtha splitter. The bottom product
of naphtha splitter is sent to the NHU.
NAPHTHA HYDROTREATER UNIT
The purpose of Naphtha hydrotreater is to eliminate the impurities (such as sulphur, nitrogen,
halogens, oxygen, water, olefins, di-olefins, arsenic and metals) from the feed that would otherwise
affect the performance and lifetime of reformer catalyst. This is achieved by the use of selected
catalyst (nickel, molybdenum) and optimum operating conditions except for water, which is
eliminated in stripper.
In this unit, the naphtha coming from the NSU is mixed with H2 which comes from the reforming
unit. This mixture is heated to 340 O
C in the furnace and then passed to the hydrotreater reactor at
a pressure of 22 kg/cm2
. In the reactor, there are two beds of catalyst. In
P a g e | 35
one bed, the unsaturated hydrocarbons are converted to saturated hydrocarbons and in the second
bed impurities like N, S, and O are converted to NH3, H2S and H2O respectively. The effluent of
the reactor is sent to stripper section to eliminate the light end, mainly the H2S and moisture from
the reformate feed. The light gases from the top of stripper are sent to amine wash unit. There is a
reboiler attached to the bottom of the stripper, which maintains the heat requirement. The bottom
product of the stripper is either sent to storage or the reforming unit.
REFORMING UNIT
Feed for the Reforming unit (94 m3
/hr at 14 kg/cm2
and 110 o
C) is received directly from
hydrotreater stripper after heat exchanger. The filters must be provided for the protection of the
welded plate exchanger. Feed is filtered to remove any foreign particles. At the D/S of the feed
filter, chloriding agent and water injection are done. CCl4 solution of 1% in reformate is dosed by
pump. Dosing @ 1 ppm wt CCl4 in feed is done when continuous regeneration unit is down. Water
injection (not on regular basis) is done to maintain Cl-OH equilibrium on the catalyst when
regenerator is out of service.
Feed mixed with recycle H2 stream gets preheated in PACKINOX exchanger from 91o
C to 451o
C
by the effluent from 3rd Reactor which gets cooled down from 497o
C to 98o
C.
Due to the endothermic nature of the reforming reactions, the overall reforming is achieved in
stages with inter stage heater provided to raise the temperature. There are three Reactors (15R-1,
R-2 & R-3) each provided with reaction heater.
P a g e | 36
The Hydrogen Generation unit
To meet the Hydrogen requirement of DHDS unit the Steam Naphtha Reforming Process has been
considered. Naphtha is first De-Sulfurised in the Pre-Desulfurisation Section (PDS) by converting
Sulphur in the Raw Naphtha to H2S in presence of H2. The reaction is promoted by Co-Mo
Catalyst. The H2S in then stripped of in a stripper column.
The Sweet Naphtha is further De-Sulfurised in the Final De-Sulfurisation Section (FDS). Here
again Co-Mo Catalyst is used in presence of Hydrogen. The HCI formed is absorbed in the K2CO3
(HTG-Bed) and the H2S is adsorbed in the ZnO (HTZ-Bed). The De-Sulfurised Naphtha is mixed
with Steam and sent to the Pre-Reformer at 500°C, for conversion of Naphtha to lower
Hydrocarbons, CO, CO2 & H2 in presence of Nickel Catalyst. The gases along with Steam enter
the Reformer at 630°C. The Reforming reaction is Endothermic. Heat is supplied through the side-
fired Reformer by burning off gases of PSA, Vaporized Naphtha/ Fuel gas.
The reformed gas at exit of Reformer is cooled from 930°C to 200°C for Medium Temperature
Shift Reaction (MT-shift). The MT-shift converts CO to CO2 in presence of Excess Steam. Cu
Catalyst promotes the reaction. Pre-Heating Naphtha, BFW and DM water cool the synthesis gas
leaving the Reactor.
The impurities like CO2, CH4, CO & water vapour are removed by high Pressure adsorption on
molecular sieve, activated Carbon and Alumina in the PSA system to give 99.99% pure Hydrogen.
The adsorbed impurities are removed during De-sorption & Regeneration of the beds and used as
Fuel in the Reformer.
The main sections in Hydrogen unit:
1) NAPHTHA PRE-DE-SULPHURISATION.
2) NAPTHA FINAL DE-SULPHURISATION.
3) STEAM REFORMING.
4) MEDIUM TEMPERATURE SHIFT CONVERSION.
5) GAS PURIFICATION SECTION USING P.S.A TECHNOLOGY.
Different type of Catalysts are used in each of the above four sections. As Steam Reforming is
high Temperature Process and shift conversion is a low Temperature Process. The Waste heat is
used for Steam generation, the Steam generated meets Steam requirement of the unit and surplus
Steam is exported.
The PSA system designed by M/s UOP comprises of six Adsorbers, each Adsorber is having three
different types of adsorbents. The PSA purification system is Micro Processor based control
system supplied by M/s UOP.
P a g e | 37
PRE-DE-SULPHURISATION SECTION
The Nickel based Catalyst used in Reformer will be poisoned by the Sulphur present in the
Naphtha. In the Pre-De-Sulphurisation section Sulphur content in Naphtha is reduced to 5 ppm
wt (approx). In the De-Sulphurisation section Sulphur content in reduced to 0.05 ppm wt.
In the Pre-De-Sulphurisation section all Organic Sulphur is converted into H2S in a Hydrogenator
which contains TOPSOE TK-550 Catalyst (Co-Mo bed) and H2S formed is removed in a stripper
column. The reactions in Co-Mo bed are as follows:
RC1 + H2 RH + HC1
RSH + H2 RH + H2S
R1SSR + 3H2 R1H+RH+2 H2S
R1SR2 +2H2 R1H+R2H+ H2S
(CH)4S (THIOPHENE)+4H2 C4H10 +H2S
COS + H2 CO + H2S
Where R is a radical of HydroCarbon.
Besides above-mentioned reactions the Catalyst also hydrogenates olefins to saturated
Hydrocarbons and Organic Nitrogen compounds are to some extent converted to Ammonia and
saturated Hydrocarbons.
FINAL DE-SULPHURISATION SECTION
In the final De-Sulphurisation section all the remaining Organic Sulphur compounds are converted
into H2S in the second Hydrogenerator. HCl and H2S formed in second Hydrogenator are
absorbed in Chlorine guard bed containing HTG-1 Catalyst and in Sulphur guard bed containing
HTZ-5 Catalyst respectively.The reactions and Catalyst in the second Hydrogenator are same as
first Hydrogenator. In order to maintain the activity in the Co-Mo Catalyst Sweet Naphtha should
have minimum 2 ppm Sulphur.In the Chlorine guard bed which contains K2CO3 following
reactions take place:
K2CO3 + HCI KCI + KHCO3
KCI + KHCO3 2KCI + H2O + CO2
The rate of all the above reactions depends on Temperature, Pressure and Diffusion properties.
REFORMING SECTION
Steam Reforming of Naphtha takes place in two Reactors, Adiabatic Pre-Reformer & Tubular
Reformer. Both Reactors are having Nickel based Catalyst.In the Adiabatic Pre-Reformer
having RKNGR Catalyst all heavier Hydrocarbons are converted to Hydrogen, Carbon
P a g e | 38
Monoxide, Carbon Dioxide & Methane.In the Tubular Reformer having Catalyst a R-67-7H
Hydrogen is produced from Methane & Steam by Reforming.
Reactions in Pre-Former are :
1. CnHm + nH2O (Steam) nCO + [ n + m/2 ] H2 - heat
2. CH4 + H2O (Steam) CO + 3H2 - heat
3. CO + H2O (Steam) CO2 + H2 + heat
Reactions are 1 & 2 strongly Endothermic while reaction 3 is Exothermic.
Reactions in Tubular Reformer are as follows:
Reforming Reactions:
CH4 + H20 (Steam) CO + 3H2 H=219 KJ/MOL
Shift Reaction:
CO + H20 Co2 + H2 H= -41 KJ/MOL
Ci is the partial Pressure of components in Atm.(absolute).
Reaction equilibrium is controlled by the partial Pressure of CH4, H2, CO & CO2. The Reforming
reactions are strongly Endothermic hence forward reactions are favored by high Temperature as
well as by low Pressure while the shift reaction is Exothermic and is strongly favored by low
Temperature and is largely unaffected by Pressure.To maximise overall efficiency of the
conversion for higher yield of Hydrogen, reformers are operated at high Temperature and
relatively lower Pressure.
MT SHIFT SECTION
This is followed by shift conversion, which permits the Shift Reaction to be brought to
equilibrium at a lower Temperature in a Medium Temperature Shift converter, which contains
LK-811 Catalyst. This Catalyst consists of oxides of Copper, Zinc and Chromium.
The reaction taking M.T Shift converter is:
CO + H20 CO + H2 H= -41 KJ/MOL
P a g e | 39
PRESSURE SWING ADSORPTION
The PSA system is designed for full automatic operation with respect to variations in the process
gas flow.Variations in the composition (especially the CO content), pressure or temperature of the
process gas may require a variation of the adsorption time period of the adsorbed.The desired
purity of the Hydrogen determines the adsorption time of the Adsorbers. This time should be as
long as possible to obtain a high efficiency of the PSA system.
The temperature of the inlet gas to the PSA must be maintained at design temperature or below.
Too high a temperature will result in too high moisture content in the inlet gas, and less adsorbent
efficiency. Too high a temperature inlet the PSA (above 40o
C) indicates bad cooling efficiency
upstream.
P a g e | 40
DHDT UNIT
PURPOSE OF UNIT:
· To reduce low sulphur (<30ppm) and high cetane number (55) HSD to cater to the
needs of bharat stage II, bharat stage III and bharat stage IV.
· With recommendation of task force of government’s AUTO FUEL POLICY,
following emission’s norms will be followed.
SPECIFICATIONS OF BHARAT STAGE I AND IV:
SULPHUR IN DIESEL CETANE NUMBER
BHARAT STAGE I 2500 ppm
BHARAT STAGE II 500 ppm
BHARAT STAGE III 350 ppm 51(min)
BHARAT STAGE IV 50 ppm
Cetane number:
· A rating on a scale use to indicate the tendency of a fuel for diesel engines to cause
knock, comparable to octane number for gasoline.
· The rating is comparing the fuel’s performance in a standard engine with that of a
mixture of cetane 100 and alpha-amine-naphthalene (0). The cetane of diesel is the
54
percentage by volume of the cetane(say 55) in the mixture of alpha-methy-naphtalene
(say 45)then the cetane number of the said diesel is 55
CHEMICAL REACTIONS:
The main reactions taking place in the process are refining and hydrogenation reactions, in
addition some hydrocracking reactions takes place as well.
Refining reactions:
Refining reactions involve the removal of heteroatoms, namely sulphur, nitrogen and oxygen.
It also includes the saturation reactions of olefins and di-olefins.
Treating reactions:
3.1.Metal removal
3.2.Olefin saturation
3.3.Sulphur removal
3.4.Nitrogen removal
3.5.Oxygen removal
3.6.Aromatic saturation(cetane number improvement)
Desulphurisation reactions:
The aliphatic sulphur compounds, namely mercaptants, sulphides and di-sulphides react
easily leading to the corresponding saturated or aromatic compounds. Thiophenes sulphur is
most difficult to react. The reaction is exothermic.
P a g e | 41
Mechanism:
Sulphur removed first, and then the olefin is saturated. Three mole of hydrogen consumed per
mole of sulphur. 560 kcal of heat liberated per Nm3 of H2 consumed.
R-SH + H2 RH + H2S
R-S-R + 2H2 2RH + H2S
DENITROFICATION REACTIONS:
–
denitrogenation reactions are slower than the hydro desulphurisation reactions, and
generally require more severe conditions especially for components having nitrogen
as a part of an aromatic ring such as pyridine.
Mechanism:
First saturation of the rings to which nitrogen is attached and then carbon nitrogen bond
scission. Five mole of hydrogen consumed for per mole of nitrogen. 632 to 705 Kcal of heat
liberated per Nm3 of hydrogen consumed.
Amine
CH3-CH2-CH2-CH2-CH2-NH2 +H2 CH3-CH2-CH2-CH2-CH3 + NH3
Process flow description:
The Diesel Hydro treating Unit (DHDT) is a new unit of capacity 1.8 MMTPA. The unit has
been designed using IFP licensed hydro treating technology to treat a mixture of straight run
distillates, cracked feed stocks, and a partially hydro treated diesel from an existing DHDS
unit. The straight run distillate comprises of Heavy Kerosene, LGO, HGO, LVGO, and ATF
streams derived from the processing of a 65/35 blend of Arab Light and Arab Heavy crudes.
It also includes an AGO stream that is derived from the Nigerian crudes. The cracked feed
streams comprise of TCO from the FCC unit and a Heavy Naphtha stream from the
Visbreaker unit. The unit is designed for deep desulfurization and significant cetane number
improvement. The product gas oil would be blended into the High Speed Diesel (HSD) pool.
The wild naphtha produced in the DHDT unit is processed in a Stabilizer together with an
external wild naphtha stream from the existing DHDS unit, and the combined stabilized
naphtha product is sent to storage. The sweet Low Pressure Off-Gas stream is sent to the fuel
gas system.
The hydro treating reactions are carried out using two specific catalysts in two reactors
connected in series containing a total of five catalytic beds. The operating conditions are
chosen to meet the desired product qualities, and to obtain a longer cycle length for the
catalyst. The unit is comprised of the following sections:
The feed consists of straight run distillate and cracked streams supplied from the battery
limits. The DHDT feed blend is supplied from a common storage, except for the TCO and the
Visbreaker, Naphtha streams that are supplied directly from the FCC and the Visbreaker
units, respectively. The feed mixture could also enter the unit directly, while bypassing the
storage. The gas oil blend flows to the Feed Surge Drum through a feed filter. The feed drum
P a g e | 42
is fuel gas blanketed and the drum pressure is controlled using a split range control scheme.
Gas oil feed is pumped to the reactor circuit on flow control using the Reactor Feed Pumps.
The feed drum level is controlled by varying the DHDT feed supply from storage. Make-up
hydrogen is supplied at 19 Kg/cm2 (G), to the Make-up Compressor, and then is compressed
57
by the Make-Up Hydrogen Compressors. The make-up compressor has two stages and the
interstage gas cooling is done with cooling water.
The make-up hydrogen flow rate to the reaction section is controlled by means of a
compressor spillback to the K.O. Drum. An additional compression stage is eliminated for the
Make-up Hydrogen Compressor, by utilizing the Recycle Compressor, to achieve the final
compression requirement. The recycle gas stream containing the make-up hydrogen is
combined with the oil feed, and the total feed mixture is heat exchanged against the reactor
effluent in the Reactor Feed/Effluent Exchanger. A by-pass is provided on the feed side to
facilitate the Reactor Feed Heater operation at the minimum turndown situation. The
preheated oil and hydrogen mixture is heated to the reactor inlet temperature in the Reactor
Feed Heater. An air preheater is used in the convection section of the reactor feed heater to
enhance the overall heater efficiency.
The Hydrotreater Reactor contains two reactors in series, with the 1st reactor containing three
catalytic beds, and the 2nd reactor containing two catalytic beds. Recycle hydrogen is used as
the quench gas, for maintaining the desired WABT in each of the catalytic beds. The top
catalyst layer of the first bed in the 1st reactor operates at a lower temperature, and this bed
saturates the feed olefins and diolefins. The inlet temperature to the Reactor is adjusted so
that the required inlet temperature is obtained for the subsequent HDS catalyst in the same
catalytic bed. The effluent from the first catalytic bed is quenched to control the inlet
temperature of the second catalytic bed. In the remaining two catalytic beds, the targeted
average WABT is about the same to complete the remaining reactions. Quench gas is also
used for controlling the 2nd reactor inlet temperature and the temperature of the two catalytic
beds. The quench gas is supplied on flow control, reset by the catalytic bed inlet temperature.
The reactor effluent is cooled by preheating the stripper feed, and by preheating the
oil/hydrogen feed in the feed/effluent exchangers. Wash water is injected into the reactor
effluent at the outlet of the final feed/effluent exchanger shell, in order to prevent any deposit
of ammonium salts. The wash water is a mixture of recycled water from the Stripper reflux
Drum and Coalescer water, plus make-up stripped sour water supplied from the Sour Water
Stripping Unit. Additional water injection facilities are provided for the last two shells of the
feed/effluent exchanger to wash out any salt deposits, and this injection is normally not
required.
The wash water is pumped from the Wash Water Drum on flow control to the reactor effluent
upstream of the air cooler to avoid ammonium salt deposit and the risk of corrosion. Reactor
effluent leaving the Reactor Effluent Air Cooler is collected in the HP Cold Separator Drum.
The vapor phase from this drum consists of the recycle and quenches gas circulated by the
recycle compressor. The hydrocarbon/water separation obtained in this drum is not sharp, and
hence both the hydrocarbon rich and water rich streams are let down and combined in the
downstream MP Cold Separator. The MP Separator Drum is equipped with a water boot, and
adequate residence time is provided for obtaining a good separation of the liquid and sour
water streams. Sour water is separated from the hydrocarbon liquid phase, and is routed to the
battery limits on HC/water interface level control from the settling zone of the separator. The
hydrocarbon liquid flows on level control to the stripping section. The separator also contains
P a g e | 43
a coalescing pad closer to the feed inlet nozzle. In addition to coalescing the small water
droplets, the coalescing pad also helps to streamline the HC/H2O flow in the settling zone.
The recycle hydrogen stream leaving the HP Separator Drum is routed to the HP Amine
Absorber for H2S removal. The flow of recycle gas to the HP Amine Absorber is controlled
by manually diverting a part of the recycle gas to bypass the absorber, for maintaining a
desired H2S content in the recycle gas stream. The lean amine is a 25 Wt.% DEA solution,
supplied on flow control to the HP Amine Absorber using the HP Lean Amine Pumps. The
rich amine from the HP absorber bottoms is sent to the LP Amine Absorber on level control,
for flashing off the dissolved light ends. Recycle gas leaving the HP Amine Absorber is
combined with the bypass vapor, and the total recycle gas is routed to the Recycle
Compressor, through the Recycle Compressor K.O.Drum. The hot make-up hydrogen from
the Make-up Hydrogen Compressor discharge is cooled in the Make-up H2 Cooler, 301-AC-
04, and the make-up H2 is combined with the recycle gas upstream of the Recycle
Compressor K.O. Drum. Therefore, the make-up hydrogen is compressed together with the
recycle and the quench hydrogen in the Recycle Compressor.
There is a provision to remove a small amount of the sweetened gas stream leaving the HP
absorber on flow control as a high pressure purge, to provide added flexibility during
operation. However, the unit is designed based on no purge gas flow, and hence normally
there is no high pressure purge gas leaving the unit. The recycle compressor is driven by a
back pressure turbine using HP Steam. The reactor circuit pressure is controlled at the HP
cold separator. The pressure is controlled through a split range control adjusting the make-up
hydrogen supply to the reactor circuit and the HP purge gas. Recycle Compressor discharge
is split into the recycle and the quench gas streams. The recycle gas containing the make-up
hydrogen is combined with the gas oil feed, and the total feed enters the reactor circuit. The
recycle plus make-up hydrogen flow is controlled by diverting the excess gas to the reactor
effluent air cooler, if that is required by pressure drop or heater firing limitations.
The Diesel Stripper fractionates the diesel product from the reactor effluent liquid stream
supplied from the MP Cold Separator Drum. The wild naphtha product from the stripper
overhead is stabilized and H2S stripped in the Stabilizer. Liquid feed from the MP Separator
is preheated by heat exchange with the stripper bottoms in the Stripper Feed/Bottoms
Exchanger, followed by the final heating by heat exchange with the reactor effluent in the
Stripper Preheater. The stripper feed temperature is controlled by varying the feed flow
through the Stripper Feed Preheater and the exchanger bypass streams.
The feed is stripped of H2S and light ends from the diesel product using the MP steam. The
Stripper overhead vapor is condensed in an air-cooled condenser, and the trim condenser. The
pressure control. The water condensate containing dissolved H2S and traces of NH3 is
removed from the Stripper Reflux Drum water boot on interface level control. This sour
water is recycled to the Wash Water Drum, for water injection upstream of the Reactor
Effluent Air cooler. The stripper reflux is returned to the tower on flow control, and the Wild
Naphtha overhead product is sent to the stabilizer on flow control, reset by the reflux drum
level. The stripped diesel product is pumped to the battery limits on level control of the
stripper bottoms. Heat is recovered from the diesel product by preheating the stripper feed.
The diesel product is further cooled in the gas oil air cooler, and gas oil trim cooler. The
dissolved water in the diesel product settles out as free water as the product stream is cooled.
The entrained water is removed in the Coalescer, before the diesel product is routed to the
battery limits. The wild naphtha product from the stripper overhead is combined with the
P a g e | 44
wild naphtha from the existing DHDS unit, and the total naphtha feed is stabilized and H2S
stripped in the stabilizer.
The stabilizer is reboiled with MP stream on temperature control. Stabilized naphtha product
is pumped on flow control reset by the stabilizer bottoms level control to the battery limits.
Naphtha product is cooled in the stabilizer feed/bottoms exchanger and a trim cooler with
cooling water before routing to storage. The stabilizer overhead vapor is condensed with
cooling water in a condenser. Off-gas product from the stabilizer reflux drum containing
H2S, butanes and lighter components, is sent for amine scrubbing to the LP amine absorber
on pressure control. The specified operating pressure for the stabilizer enables maximum
recovery of butanes in the off-gas product. The entire liquid product from the stabilizer reflux
drum is returned to the stabilizer as a reflux stream on flow control. The stabilizer reflux
drum level is controlled by resetting the reflux flow to the stabilizer.
Facilities are provided for intermittent wash water injection if required upstream of the
condenser, 301-E-12, to wash out any ammonium salt deposits. There are two amine
scrubbers, namely, HP Amine Absorber, and LP Amine Absorber. Lean amine is supplied to
the unit in two separate streams, to take advantage of the lean amine supply pressure when
routing to the LP Amine Absorber. Lean amine for the LP Absorber is boosted to the required
pressure with the LP Lean Amine Pumps, 301-P-08 A/B. The lean amine supply for the HP
Absorber is collected separately in a surge drum, 301-V-12, and then pumped to the HP
Absorber on flow control. The amine surge drum level is controlled by varying the lean
amine feed flow rate. The surge drum pressure is controlled using a split range controller with
N2 blanketing. Individual steam heaters are specified on the lean amine supply to both the LP
and the HP absorbers, for heating up the lean amine to a temperature few degrees hotter than
the feed gas, to avoid any hydrocarbon condensation and subsequent foaming of the
absorbers.
The HP Amine Absorber was already discussed in the Recycle Gas section. The LP Amine
Absorber, 301-C-03, scrubs the sour off gas mixture from the Diesel Stripper, the Stabilizer,
and the MP Separator. The absorber operating pressure is selected high enough to obtain
sufficient H2S scrubbing with a lean amine H2S loading as high as 0.02 mole per mole. The
sour off-gas is routed to the LP Absorber through the K.O. Drum, 301-V-10. The sweet offgas
product from the LP Amine Absorber is leaving the unit on pressure control to fuel gas.
The rich amine from the HP Amine Absorber is let down to the LP Absorber for flashing off
the dissolved H2 and light ends. The total rich amine leaves the LP Absorber bottom on level
control to the battery limits.
Facilities are provided in the flow scheme for insitu regeneration of the reactor catalyst per
the client request. The reactor circuit equipment as designed is used for this intermittent
procedure, except for the additional fresh caustic storage facility.
The catalyst regeneration is performed at a sufficiently high reactor operating pressure within
the mechanical design limits of the reactor circuit, specifically the reactor. The catalyst is
regenerated by circulating nitrogen containing a small amount of oxygen (up to 1 vol%)
through the reactor. The make-up nitrogen required for the initial system fill-up, and the
subsequent plant air make-up required during the regeneration is supplied by the make-up H2
compressor. The make-up H2 compressor is utilized for boosting the plant air and nitrogen
pressure to the recycle hydrogen compressor. The recycle compressor suction pressure is
controlled during regeneration using a separate pressure control valve that had been specified
only for the regeneration step. At the desired N2 circulation rate, if the recycle hydrogen
P a g e | 45
compressor discharge pressure is much higher than the maximum allowable reactor pressure,
the excess pressure is dropped across a hand control valve that has been specified in the
regeneration circuit at the inlet to the Feed/Effluent Heat Exchanger.
The regeneration gas is preheated against the reactor effluent in the exchanger shells. The
remaining shells are not used during the regeneration procedure to avoid excessive cooling of
the effluent stream that could lead to salt deposit in the exchangers. A portion of the gas is by
passed around the Feed/Effluent Exchanger to control the furnace inlet temperature, and also
to avoid excessive cooling of the effluent stream. The same bypass is also used during the
cooling phase of the regeneration procedure. The required reactor inlet temperature is reached
in the hydrotreater reactor feed heater. At the reactor outlet, the effluent is neutralized by
injection of anhydrous ammonia to neutralize traces of SO3 formed in the reactor. Then it is
cooled down in feed/effluent exchanger, and the reactor effluent air cooler. A caustic soda
solution is injected at the outlet of the reactor effluent air cooler, and a static mixer is
provided to obtain good contacting between the acid gases and caustic.
The caustic soda is supplied as an 8 wt. % solution, utilizing one of the Wash Water Pumps.
The spare wash water pump could be utilized for washing any salt deposits during
regeneration by injecting wash water simultaneously to the Effluent Air Cooler Inlet. The
spent caustic from the Separator Drum is routed to the battery limits for treatment.
Reaction section and feed preheat section offer great hazard due to presence of large quantity
of Hydrogen at high temperature and pressure. Failure of flange leak result in jet flame.
Stabilizer reflux drum, handle large inventory of highly volatile compounds, thus contribute
to hazard value of the plant. This unit has source of ignition due to the presence of heater
which may ignite passing through hydrocarbon flammable mixture.
P a g e | 46
ONCE THROUGH HYDROCRACKER UNIT
(OHCU):
Hydro cracking is an extremely versatile catalytic process in which feed stock ranging from
naphtha to vacuum residue can be processed in presence of h2 and catalyst to produce almost
any desired products lighter than the feed. Thus if the feed is naphtha it can be converted into
LPG and if the feed is vacuum gas oil, it can produce LPG, naphtha, ATF, diesel and FCCU
feed in varying proportions as per design.
HYDROCRACKING UNIT IN MATHURA REFINERY:
Primary function of hydrocracking unit is to reduce sulphur emission and maximize middle
distillate production. Feed to the unit consists of vacuum gas oil (VGO) from atmospheric
distillation unit (AVU) 70% high sulphur and 30% low sulphur.
Primary products:
FCC feed
CAPACITY : 1.2 MMTPA
INTRODUCTION:
Hydrocracking is an extremely versatile catalytic process in which feedstock ranging from
Naphtha to Vacuum Residue can be processed in presence of Hydrogen and catalyst to
produce almost any desired products lighter than the feed. Thus if the feed is Naphtha, it can
be converted into LPG and if feed is Vacuum Gas Oil as in Mathura Refinery, it can produce
LPG, Naphtha, ATF, Diesel and FCCU feed in varying proportions as per design
requirement. Residue up gradation into middle distillates and light distillates is currently
being done in the Indian Refineries primarily by employing FCC process, delayed Cocking
process & Visbreaking. The quality of products obtained from FCC, delayed Cocker &
Visbreaker are relatively poor in quality with respect to stability, & sulphur and have to be
blended with other straight run products to be able to market them. In view of these problems
hydrocracking process is gaining more and more popularity for upgrading residues into
higher value products since the products are stable & contain very low percentage of sulphur.
PROCESS DESCRIPTION:
Make up hydrogen section:
This section supplies pure H2 for the hydrocracking reactions & making up the lost hydrogen
in the reactor from the hydrogen generation unit & membrane separation unit. The pump used
in this section in a three stage centrifugal compressor. Pump takes suction at a pressure of 20
kg/cm2 discharges at a pressure of 198 kg/cm2.There are three pumps of such kind out of
which two are in line.
This section also consists of the recycle gas compressor which is a centrifugal compressor
operating on steam turbine. It sucks the recycle gas at the system pressure & discharges at a
pressure of around 190 kg/cm2.The two streams combine before mixing with the feed & help
P a g e | 47
in maintaining the high pressure in the reactor.
Feed supply:
Feed is supplied by the feed booster pumps located in the off-site area taking suction from the
storage tanks. Feed is passed through a series of heat exchangers exchanging heat with the
product streams. The hot feed passes through the feed filter which retains any foreign
particles in the feed & gets collected in the feed surge drum. The feed booster pump located
in the plant takes suction from the surge drum & discharges at a pressure of 235 kg/cm2.Then
the feed passes through the preheat exchangers exchanging heat with the reactor effluent
getting heated up to 347 oC. The combined stream from the compressor house joins the feed
at this point. The combined feed goes into the reactor furnace getting heated up to 365 oC.
Then the feed enters the reactor.
Reactor section:
There are two reactors operating in series. The hydro treating & hydrocracking reactions take
place in the reactors under high pressure of 185 kg/cm2 & high temperature of 365-441 oC. A
high hydrogen partial pressure is required in the reactor to promote the reactions & prevent
the coking of the catalyst. The first reactor consists of three beds of catalyst & the second
rector consists of two beds of catalyst. Between all the catalyst beds & at the inlet of the
second reactor quench recycle gas is supplied to reduce the temperature rise across the bed
since all the reactions are exothermic. In the reactor nitrogen & sulfur are converted to NH3
65
& H2S.The higher hydrocarbons are broken into small chain hydrocarbons to increase the
productivity of the middle distillates.
Hot high pressure separator:
After the effluent stream cooled, it sent to the HHPS (34 kg/cm2). In this separator the reactor
products are separated into gases (mainly hydrogen,H2S & NH3) & hydrocarbon. The
effluent inlet temperature should not be more than 210 0C.The gases from the separator pass
through the exchangers & then air coolers. Before entering the air cooler water is mixed so
that the ammonia gets dissolved in it. Then it goes into the cold high pressure separator.The
bottom product goes into another vessel.
Cold high pressure separator:
In the cold high pressure separator (34 kg/cm2) the effluent gets separated into three layers,
gas (mainly H2 & H2S), hydrocarbon layer & the sour water. The gases are sent to the amine
absorber to absorb the H2S.The gases coming from the absorber is mainly hydrogen is sent to
the membrane unit for purification. Sour water is drained from the bottom & hydrocarbon is
sent with the other hydrocarbon separated earlier.
Fractionator:
The hydrocarbon is sent via exchangers to the fractionator furnace where the temperature is
raised to 350 oC. After this the feed is sent to the fractionating tower having 52 trays.
Medium pressure stripping is sent from the bottom of the fractionator. The overhead product
in LPG & light naphtha is sent to the gas recovery section. The next side cut is heavy naphtha
is sent to the naphtha stripper. The temperature stripper bottom is maintained using the
reboiler. The bottom of the stripper is sent to storage tanks & top product is sent for reflux.
The next side cut is kerosene/ATF is sent to the stripper. The temperature of the stripper
bottom is maintained using the reboiler. The bottom product of the stripper is sent to the
storage tanks & top product is sent to the reflux in the fractionator. The next side cut is high
speed diesel which is sent to the stripper. The stripper bottom temperature is maintained
using steam. The stripper bottom is sent to the storage tanks & top is refluxed. All the
P a g e | 48
reboilers are heated using hot diesel. The fractionator bottom is sent as FCC feed.
Light end recovery section:
Light end gases from the fractionator are sent to the deethanizer, where the gases are removed
& sent to the amine absorber. The bottom of the deethanizer is sent to the debutanizer, for the
recovery of LPG.LPG is taken out as the top product sent to the caustic removal section to get
pure LPG. The stabilized naphtha is taken as the bottom product & sent to the storage tanks.
Product routing:
Hydrocracker unit produces fuel gases, LPG, Naphtha, ATF/SK, HSD and unconverted oil as
products. Routing of these products is as follows.
1.) FUEL GAS
Fuel gas from KOD of H2S absorber is routed to fuel gas system in MEROX unit.
2.) LIGHT NAPHTHA
Light naphtha is routed to naphtha storage.
3.) HEAVY NAPHTHA
It will be normally blended with HSD at HCU. However it can be routed to Naphtha
along with light naphtha.
4.) LPG
LPG product in the HCU can be routed to Horton sphere in the LPG area of existing
refinery.
5.) SK/ATF
SK/ATF from HCU goes to existing SK/ATF tanks. Hock ups are provided to route it
either ATF run down tanks or to SK rundown tanks. It can also be blended to diesel at
HCU.
6.) HSD
HSD from FCCU goes to existing diesel fuel through a 6” diameter line.
7.) FCC FEED UNCONVERTED OIL
Unconverted oil (hot FCC feed) can be routed directly to FCCU by passing air cooler
or can be routed to FCCU feed tank after air cooler feed.
All the product lines (except LPG and Gas) are connected to a 8” dia slope line at the
battery limit which is going to slope tank.
P a g e | 49
PROJECT DONE
PROJECT 1: SULPHUR RECOVERY UNIT REVAMPING
INCREASING THE EFFICIENCY AND PRODUCTION OF SULPHUR BY USING
ENRICHED AIR INSTEAD OF ATMOSPHERIC AIR.
Objective: To Reduce the SO2 emission from the Refinery by recovering Sulphur from Amine
Acid and Sour Gases produced during various Hydrotreating Process.
Feed : Amine Acid gases and Sour acid gases
Operating Conditions:
 Temperature Range : 195-320o
C
 Pressure: 0.56 kg/cm2(g)
Introduction:
The sulphur recovery unit is design in accordance with the Claus process to recover sulphur in its
elemental form. The unit consists of three identical units A,B &C. Each unit consist of the thermal
stage in which H2S is partially burnt partially followed by three catalytic stages & a super Claus
stage. A catalytic incinerator is there for incineration of all the gases to prevent pollution of the
atmosphere.
Product Yield:
Sl. No. Products wt%
1 Off-Gas 0.1
2 Sulphur 99.9
Chemical reactions in SRU:
The sulphur recovery process is applied to the present design, which is known as the Claus process
is based on the combustion of hydrogen sulphide with a controlled flow rate of air which is
maintained automatically by the gas analyser to burn completely ammonia, hydrocarbons & burn
one third of hydrogen sulphide to sulphur dioxide & water.
 H2S + 3/2 O2  SO2 + SO2 + HEAT
P a g e | 50
The major percentage of the residual H2S combines with SO2 to form elemental sulphur, according
to the equilibrium reaction.
 2 H2S + SO2  3S + 2 H2O HEAT
The sulphur formed is in the vapor phase in the main combustion chamber.
PROCESS DESCRIPTION :
The sour gas from the amine recovery unit & sour water unit is passed through the knock out
drum.to remove any water from it. The sour gas from the ARU contains 85 % H2S & sour gas from
the SWS contains around 55 % H2S. The two streams combine & are preheated in a steam heater
to 209o
C.The air supplied to the burner is also preheated to 125-130o
C by the steam heater & is
supplied by the blower. The heated sour gas flows into the burner & combustion chamber. To
process the sour gas from the SWS, the temperature in the burner should be maintained about
1250-1400o
C .
In the main burner air is supplied in sufficient quantity to burn all the hydrocarbons, ammonia &
one third of H2S to sulphur dioxide & water. In order to remove the heat evolved in the combustion
chamber the gases pass through the tube bundle of the waste heat boiler. The temperature of the
combustion chamber is around 1056o
C & pressure is around 0.5-0.7 kg/cm2
.At this stage the water
is charged in the shell side to produce medium pressure steam (13 kg/cm2
).The sulphur in the
combustion chamber is condensed & is transferred to the sulphur pit through the 1st
sulphur lock.
The process gases leaving the waste heat boiler contains a high percentage of H2S & SO2 which
has to be lowered. In order to do this it is passed through a set of three reactors containing a special
catalyst of TiO2.The process before going to the first reactor goes to the steam reheater where it
gets heated to 230o
C.It passes through the catalyst bed where H2S reacts with SO2 to form
elemental sulphur. Since the reaction is exothermic the temperature rises to around 304o
C. From
the rector it goes to the 2nd
sulphur condenser from where sulphur goes to the sulphur pit & the
process gas goes to the 2nd
reactor through the steam re-heater & so on.
Atmospheric (Normal) Air: 21% Oxygen + 79% Nitrogen + Minor Inerts
Enriched Oxygen: 40% Oxygen + 60% Nitrogen
This Enriched air is produced as a bi-product in Nitrogen Plant. Here it can be provided into the
SRU for increasing its efficiency.
P a g e | 51
MATERIAL BALANCE FOR SULPHUR RECOVERY UNIT
Material balance in SRU involves calculation around individual equipment of the unit and
samling from various points provided in the equipments.
Feed Rate : 2200 kg/hr
H2S in acid gas sample = 70%
Sample analysis of feed gas
S.No. Component Wt. (kg) kg moles Wt (%)
1 H2S 1540 45.2942 70.00
2 CO2 316 7.1819 14.37
3 H2 0.200 0.1000 0.01
4 CH4 2.910 0.1819 0.140
5 C2H6 0.620 0.0207 0.03
6 C3H8 0.210 0.048 0.010
7 C4H10 1.200 0.0207 0.060
8 C5H12 0.180 0.0025 0.010
9 H2O 338.68 18.8156 15.400
TOTAL 2200.000 71.6223 100.000
Reactions (Chemistry) inside the main combustion chamber
S.No. Reactants Products
1 H2S H2 + S
2 H2S + 3/2O2 SO2 + H2O + Heat
3 2H2S + SO2 3S + 2H2O
4 H2 + CO2 CO + H2O
5 CH4 + 2O2 2CO2 + 3H2O
6 C2H6 + 7/2O2 2CO2 + 3H2O
7 C3H8 + 5O2 3CO2 + 4H2O
8 CO + S COS
9 CH4 + 4S CS2 + 2H2S
Calculations
Hydrogen produced (by reaction 1) = 6% of total H2S get converted into hydrogen as given in
manual ( STORK AND COMPRIMO)
P a g e | 52
H2 produced = 45.2942 x 0.06
= 2.7176 kg-moles
= 92.4001 kg
Calculation of H2S / SO2 / Sulphur
The idea is to burn 1/3rd
of H2S in the feed gas (mol%) in order to create the right ondition for
CLAUSE reaction to take place and to maximize the sulphur recovery nearly 1/3rd
of the total
H2S should be burnt to SO2 to facilitate the reactions.
Thus..
H2S converted to SO2 = (45.2942 – 2.7176 ) x 0.35
= 14.9018 kg-moles
( 2.7176 kg-mol H2S get converted into H2 )
Balance H2S in MCC = 42.5766 – 14.9018
= 27.6748 kg-moles
SO2 formed = 14.9018 kg-moles
H2S reacted with SO2 = 27.6748 x 0.82
= 22.6933 kg-moles ( Reaction no. 3)
SO2 reacted with H2S = 22.6933 x 0.50
= 11.3476 kg-moles
Balance SO2 = 14.9018 – 11.3467
= 3.5551 kg-moles x 227.5284 kg
= 808.8862 kg
Elemental Sulphur produced
By reaction 3rd
=22.6933 x 1.50
= 34.0400 kg-moles
By reaction 1st
= 2.7176 kg-moles
Total = 34.0400 + 2.7176
P a g e | 53
= 35.7576 kg-moles
= 1176.2432 kg ( 1176.2432 / 1540 ) x 100 = 76%
(Conversion of H2S in Sulphur )
H2S produced by reaction – 9th
= 0.0038 kg-moles
Thus total H2S in process gas (o/l of MCC )
= ( 27.6748 – 22.6933 ) + 0.0038
= 4.9853 kg-moles
= 169.5002 kg
Hydrogen Balance
H2 by reaction 1st
= 2.7176 kg-moles
H2 with feed = 0.1000 kg-moles
Total = 2.8176 kg-moles
CO by reaction 4th
= 2.8176 x 0.90(90% Conversion)
= 2.5358 kg-moles
Balance H2 = 2.8176 – 2.538
= 0.2818 kg-moles
COS by reaction 8th
= 2.5358 kg-moles x 152.1480 kg
= 385.8169 kg
Sulphur consumed by reaction 8th
= 2.5358 kg-moles x 81.1456 kg
= 205.7690
Balance elemental sulphur = (34.00400 + 2.7176 – 0.0076 – 2.5358 )
P a g e | 54
= 34.2142 kg-moles
= 1094.8544 kg
Sulphur recovery in MCC/ frist condenser = 1094 / 1540 = 0.71
(range ito 70 to 75% as STOCK )
CO2 balance
CO2 from reaction 5th
= 1.800 kg-moles
6th
= 0.207 x 2 = 0.0414 kg-moles
7th
= 0.0048 x 3 = 0.1444 kg-moles
Total = 0.2358 kg-moles
Consumed in reaction 4th
= 2.5358 kg-moles
Balance = 7.1819 + 0.2358 – 2.5358
= 4.8819 kg-moles x 214.8036 kg-moles
H2O balance
Water formed by reaction 2th
= 14.9018 x 1 = 14.9018 kg-moles
3rd
= 27.6748 x 0.82 x 1 = 22.6934 kg-moles
4th
= 2.5358 x 1 = 2.5358 kg-moles
5th
= 0.1800 x 2 = 0.3600 kg-moles
6th
= 0.0207 x 3 = 0.0621 kg-moles
7th
= 0.0048 x 4 = 0.0192 kg-moles
Total = 40.5723 kg-moles
H2O with feed gas=18.8156 kg-moles
P a g e | 55
Total =59.3879 kg-moles
=1068.9814 kg
Combustion air required:
O2 for reaction (2)---14.9018*1.5=22.3527 kg-moles
(5)---0.1800*2=0.3600 kg-moles
(6)---0.0207*3.5=0.0725 kg-moles
(7)---0.0048*5=0.0240 kg-moles
Total == 22.8092 kg-moles
(729.8944 kg)
Air supplied--- 729.8944/0.21==3475.6875 kg
N2 with air --- 3475.6875*0.785= = 2728.4148 kg
Inerts 3475.6875*0.005= = 17.3784 kg
Material balance around the condenser (05-E-02)
The o/l stream of MCC (main combustion chamber) is fed to 1st
condenser, here 99% of the
sulphur vapour get condensed in to liquid.
Condensed sulphur vapour ---34.2142*0.99=33.8721 kg-moles
= 1083.9059 kg
Uncondensed sulphur vapours =0.3421 kg-moles= 10.9485 kg
P a g e | 56
H2S=168.6536 kg
CO2=214.8036 kg
H2=0.5634 kg
C4H10=1.200 kg
C5H12=0.1800 kg
H2O=1068.9 kg
SO2=227.5285 kg
CS2=0.1444 kg
COS=152.1480 kg
S=10.9485 kg
N2=2728.41 kg
Inerts=17.38 kg
Process gas Total=4690.94
5675.6875 kg/hr
S=1083.90 kg
H2S=0.8473 kg
Total=1084.75
Total A+B = 4690.94+1084.75 = 5675.69 kg
05-E-02
P a g e | 57
MATERIAL BALANCE SUMMARY AROUND- THE MCC
Component Inlet stream, kg/kg-moles Outlet stream , kg/ kg-moles
H2S 1540/45.2942 169.5002/4.9853
CO2 316/7.1816 214.8036/4.8819
H2 0.200/0.100 0.5634/0.2817
CH4 2.910/0.1819 ---
C2H6 0.620/0.0207 ---
C3H8 0.210/0.0048 ---
C4H10 1.200/0.0207 1.200/0.0207
C5H12 0.1800/0.0025 0.1800/0.0025
H2O 338.680/18.8156 1068.9814/59.3879
SO2 --- 227.5285/3.551
CS2 --- 0.1444/0.0019
COS --- 152.1480/2.5358
O2 729.8944/22.8092 ---
N2 2728.4148/194.8868 2728.4148/194.8868
Inerts 17.3784/--- 17.3784/--
Sulphur 1094.0544/34.2142
Total 5765.6876 5675.6871
Conclusion from the chemistry of MCC:
Sulphur recovery--- 1094.8544/1540(32/34)
=0.7548=75.48%
Air required (air/fed gas) =3475.6876/2200
=1.6
3475.6876/(2200*0.7)
=2.2 (in terms of H 2S only)
Feed intake of SRU = 2200 kg
Oxygen required by 2200 kg of feed = 729.8944 kg
Air intake as per oxygen required = 729.8944 x (100/21) [21% of Air is oxygen in atmospheric
air]
= 3475.6876 kg
If the conventional atmospheric air is replaced by the enriched air.
P a g e | 58
Enriched air required will be = 729.8944 x (100/40) [40% of air is oxygen]
= 1824.736 kg
New Air to feed ratio = 1824.736 / 2200 = 0.829
Total mass input = 2200 + 3475.6876
= 5675.6876 kg
New mass input via revamped process = 2200 + 1824.736
= 4024.736 kg
Total increment in feed = (5675.6876 / 4024.736 ) x 2200
= 3102.585 kg
Total oxygen intake required by 3102.585 kg of feed = 2573.2449 kg
Hence increment in efficiency = (3102.585-2200) / 2200 = 41.02 %
Total in sulphur produced = 1094.0544 x (3102.585 / 2200)
= 1542.9076 kg
Hence increment in sulphur production = 1542.9076 - 1094.0544
= 448.8532 kg
P a g e | 59
CONCLUSION
The report includes process description of all units (AVU, FCCU, VBU, MEROX treatment,
DHDT, OHCU, HGU). A detailed analysis of the SRU(Sulphur recovery unit) has been done.
A project has been done on usage of enriched air(containing 40% oxygen) instead of atmospheric
air(containing 21% oxygen).
The increase in efficiency of the system is 41.02% and hence the increment in Sulphur produced
is 448.8532 kg.

FINAL TRAINING REPORT ROHIT GOYAL NIT Calicut

  • 1.
    VOCATIONAL TRAINING REPORT INDIANOIL CORPORATION LIMITED MATHURA REFINERY PERIOD OF TRAINING (01st June – 29th June 2015) Submitted By: ROHIT GOYAL B.Tech (Chemical Engineering) Registration no: B121021CH NATIONAL INSTITUTE OF TECHNOLOGY, CALICUT
  • 2.
    P a ge | 2 PREFACE Industrial training is the beginning of students’ journey in the corporate world. Not only does it provide insights about the industry concerned, it also bridges the gap between theory and practical knowledge. We were fortunate that we were provided with an opportunity of undergoing Industrial training at INDIAN OIL CORPORATION Ltd., Mathura, one of the leading refineries in India. The experience gained during this short period was fascinating to say the least. It was a tremendous feeling to observe the operation of different equipments and processes. It was overwhelming for us to notice how such a big refinery is being monitored and operated with proper co-ordination to obtain desired results. During our training we realized that in order to be a successful process engineer one needs to possess a sound theoretical base along with the acumen for effective practical application of the theory. Thus, we hope that this industrial training serves as a stepping-stone for us and helps to be successful in future.
  • 3.
    P a ge | 3 DECLARATION I hereby declare that this project report is the record of authentic work carried out by us during the period from 01.06.2015 to 29.06.2015 and has not been submitted to any other factory or industry for the award of any certificate. I also assure that this report doesn’t contain any confidential information of IOCL. Student Signature (ROHIT GOYAL) Date : 29/06/2015
  • 4.
    P a ge | 4 Acknowledgement I feel immense pleasure and privilege to express my deep sense of gratitude, indebtedness and thankfulness towards those who generously helped me color the mosaic of this training with their knowledge, expertise and memories. I shall remain ever grateful to all the persons of I.O.C.L, who have helped, inspired and encouraged me and above all made me an ever more experienced person. I am greatly indebted to my Industry guide Mr. VINOD KUMAR, Senior Production Manager who inspired, encouraged and guided me throughout my summer training. For their invaluable guidance, kind cooperation, inspiration and encouragement during all the stages of my training, I would like to thank Mr. B.S.Sikarwar (Mag, SRU) , Mr. K.K.Pandey (Shift in charge FCCU) Mr. Yogendra Kumar, Shift Incharge (DHDT) and Mr. Manoj Bhala, Mr. MAYANK JOSHI, Mr. Gaurav Bajaj Shift Incharge (HGU1) who all has been of immense help during my training period and thousands of other I.O.C.L employees whose name I could not mention just for the lack of space. Last but not least, I would like to convey my hearty and blossom thanks to my friends and fellow mates who have directly or indirectly helped me in the compilation of this report I would also like to express our deep sense of gratitude to Mr. J. N. Bhilware (Senior Training and Development manager) for granting us permission to undergo training at IOCL, Mathura refinery over a period of one month and for providing us with necessary inputs as and when needed. After the completion of the training program, I found it to be of immense help, not only in supplementing the theoretical knowledge, but also by gaining highly practical knowledge regarding the actual work carried out in a Refinery Plant. At the end, I again express my gratitude to all those who helped me in any way to complete my training successfully. THANKING YOU
  • 5.
    P a ge | 5 CERTIFICATE This is to certify that Mr. ROHIT GOYAL, B121021CH, 3rd year (6th sem), NIT Calicut, has successfully completed his vocational training from 01/6/15 to 29/06/15 at “Indian Oil Corporation Limited, Mathura Refinery” in partial fulfillment of his course during the degree of Bachelor of Technology in Chemical Engineering from NIT Calicut Mr. Vinod Kumar Mr. J.N. Bhilware (Senior Production Manager) (Senior training and Mathura Refinery development officer) Mathura Refinery
  • 6.
    P a ge | 6 INTRODUCTION The oil and gas sector is life line of the country’s rapid economic growth it contributes over 15% to the Gross Domestic Product (GDP).Oil is extremely crucial commodity; it accounts for 34% of India’s total energy consumption and has been growing gradually .The consumption of oil is increasing rapidly but the production is more or less constant. (Refer exhibit 1, 2) This means that oil marketing companies have huge scope to capitalize this gap by tapping more reserves and producing hydrocarbons because India has 26 sedimentary basins covering an area of 3.14 million km2, of which only 20 per cent has been moderately to well explore. Exploration efforts have been initiated in 44 per cent and 36 per cent remains poorly to completely unexplore. Oil and gas industry of India is broadly classified as Upstream, Downstream and Industry bodies. OIL REFINERIES An oil refinery is an industrial process plant where crude oil is processed and refined into more useful petroleum products, such as gasoline, diesel fuel, and asphalt base, heating oil, kerosene, and liquefied petroleum gas. Oil refineries are typically large sprawling industrial complexes with extensive piping running throughout, carrying streams of fluids between large chemical processing units. OIL REFINERIES IN INDIA 1. Barauni Refinery 2. Bina Refinery 3. Bongaigaon Refinery 4. Chennai Petroleum Corporation Limited 5. Digboi Refinery 6. Essar Oil refinery 7. Gujarat Refinery 8. Guwahati Refinery 9. Haldia Refinery 10. Jamnagar Refinery 11. Kochi Refineries 12. Mangalore Refineries and Petrochemicals Limited 13. Mathura Refinery 14. Mumbai Refinery
  • 7.
    P a ge | 7 15. Mumbai Refinery Mahaul 16. Nagapattnam Refinery 17. Numaligarh Refinery Limited 18. Panipat Refinery 19. Visakhapatnam Refinery OPERATION Raw or unprocessed crude oil is not generally useful in its raw or unprocessed form, as it comes out of the ground. Although "light, sweet" (low viscosity, low sulfur) crude oil has been used directly as a burner fuel for steam vessel propulsion, the lighter elements form explosive vapors in the fuel tanks and so it was quite dangerous, especially in warships. Instead, the hundreds of different hydrocarbon molecules in crude oil are separated in a refinery into components which can be used as fuels, lubricants, and as feedstock in petrochemical processes that manufacture such products as plastics, detergents, solvents, elastomers and fibers such as nylon and polyesters. Petroleum fossil fuels are burned in internal combustion engines to provide power for ships, automobiles, aircraft engines, lawnmowers, chainsaws, and other pieces of power equipment. Different boiling points sallow the hydrocarbons to be separated by distillation. Since the lighter liquid products are in great demand for use in internal combustion engines, a modern refinery will convert heavy hydrocarbons and lighter gaseous elements into these higher value products. Crude oil is separated into fractions by fractional distillation. The fractions at the top of the fractionating column have lower boiling points than the fractions at the bottom. The heavy bottom fractions are often cracked into lighter, more useful products. All of the fractions are processed further in other refining units
  • 8.
    P a ge | 8 INDIAN OIL REFINERY: - AN OVERVIEW Introduction Indian Oil Corporation Ltd. is India's largest company by sales with a turnover of Rs. 271,074 crore and profit of Rs. 10,221 crore for the year 2009-10. Indian Oil is the highest ranked Indian company in the latest Fortune ‘Global 500’ listings, ranked at the 98th position (2011). Indian Oil's vision is driven by a group of dynamic leaders who have made it a name to reckon with. Indian Oil Company Limited, a wholly owned Government company was incorporated on 30 June, 1959 to undertake marketing functions of petroleum products. Later, Indian Oil Corporation Limited (IOC) was set up on 1st September, 1964 by amalgamating the Indian Refineries Limited (started in August, 1958) with the Indian Oil Company Ltd., for better coordination between refineries and marketing. Indian Oil Corporation Limited or IOCL is India’s largest commercial enterprise and the only Indian company to be among the world’s top 200 corporations according to Fortune magazine. It is also among the 20 largest petroleum companies in the world. The Indian Oil Group of companies owns and operates 10 of India's 20 refineries with a combined refining capacity of 65.7 million metric tonnes per annum (MMTPA, .i.e. 1.30 million barrels per day approx.). Indian Oil's cross-country network of crude oil and product pipelines spans 10,899 km with a capacity of 75.26 MMTPA of crude oil and petroleum products and 10 MMSCMD of gas. This network is the largest in the country and meets the vital energy needs of the consumers in an efficient, economical and environment-friendly manner. Indian Oil Corporation has four divisions:  Marketing Division with Headquarters at Bombay;  Refineries and Pipelines Division with Headquarters at New Delhi;  Assam Oil Division with Headquarters at Digboi; and  Research and Development Centre at Faridabad. The Assam Oil Division was established on 14th October, 1981 on taking over the refining and marketing operations of Assam Oil Company Limited. The Company wholly owns a subsidiary Company viz. Indian Oil Blending Limited, which is engaged in the manufacture of lubricants and greases. The products of the subsidiary Company are also marketed by the Company. Indian Oil and its subsidiary (CPCL) account 12 for over 48% petroleum products market share, 34.8% national refining capacity and 71% downstream sector pipelines capacity in India.
  • 9.
    P a ge | 9 It has a portfolio of powerful and a much-loved energy brand that includes Indane LPG as, SERVO lubricants, XtraPremium petrol, XtraMile diesel, PROPEL, petrochemicals, etc. Validating the trust of 56.8 million households, Indane has earned the coveted status of 'Superbrand' in the year 2009 and now has a customer base of 61.8 million. IndianOil has a keen customer focus and a formidable network of customer touch-points dotting the landscape across urban and rural India. It has 20,421 petrol and diesel stations, including 3517 Kisan Seva Kendras (KSKs) in the rural markets. With a country wide network of 36,900 sales points, backed for supplies by 140 bulk storage terminals and depots, 3,960 SKO/LDO dealers (60% of the industry), 96 aviation fuel stations and 89 LPG as bottling plants, Indian Oil services every nook and corner of the country. Indane is present in almost 2764 markets through a network of 5456 distributors (51.8% of the industry). About 7780 bulk consumer pumps are also in operation for the convenience of large consumers, ensuring products and inventory at their doorstep. Indian Oil's ISO-9002 certified Aviation Service commands an enviable 63% market share in aviation fuel business, successfully servicing the demands of domestic and international flag carriers, private airlines and the Indian Defense Services. The Corporation also enjoys a 65% share of the bulk consumer, industrial, agricultural and marine sectors. With a steady aim of maintaining its position as a market leader and providing the best quality products and services, IndianOil is currently investing Rs. 47,000 crore in a host of projects for augmentation of refining and pipelines capacities, expansion of marketing infrastructure and product quality upgradation.
  • 10.
    P a ge | 10 OBJECTIVES The objectives of the Company as approved (June, 1984) by Government are as follows: · To serve the national interests in the oil and related sectors in accordance and consistent with Government policies. · To ensure and maintain continuous and smooth supplies of petroleum products by way of crude refining, transportation and marketing activities and to provide appropriate assistance to the consumer to conserve and use petroleum products most efficiently. · To earn a reasonable rate of return on investment. · To work towards the achievement of self-sufficiency in the field of oil refining, by setting up adequate domestic capacity and to build up expertise for pipe laying for crude/petroleum products. · To create a strong research and development base in the field of oil refining and stimulate the development of new petroleum products formulations with a view to eliminate their imports, if any . Organizational Set-Up and Network of Marketing Division The Marketing Division, with its headquarters at Bombay and headed by Director (Marketing), has four regional offices located at Bombay, Delhi, Calcutta and Madras. All regional offices are headed by either Executive Directors or General Managers. There are 44 Divisional Offices, including two of the Assam Oil Division. As on 31 March, 1995, the Company had 39 bulk storage installations (including 3 of AOD) and 117 storage depots, which fed 5995 retail outlets. In addition, there were 2898 kerosene/light diesel oil dealers who also move these products from the depots to 4379 consumer outlets for sale. The Company had a total product tankage of 3.93 million kilo liters at its installations and depots. Being the major producer and distributor of LPG to various types of consumers in India, the Company has 32 area offices to deal with LPG marketing, as on 31 March, 1995, the Company had 33 LPG bottling plants with a total bottling capacity of 11.92 lakh ones per annum. Indane cooking gas (LPG) is distributed to 12 million households. Products  Auto LPG  Aviation Turbine Fuel (ATF)  Bitumen  High Speed Fuel  Industrial Fuels  Liquefied Petroleum Gas  Lubricants and Greases  Marine Fuels  MS/Gasoline  Petrochemicals
  • 11.
    P a ge | 11 Services  Refining  Pipelines  Marketing  Training  Research & Development Location of various I.O.C Refineries:  Digboi Refinery,  Guwahati Refinery,  Barauni Refinery  Gujarat Refinery  Haldia Refinery  Mathura Refinery  Panipat Refinery  Bongaigon Refinery
  • 12.
    P a ge | 12 MATHURA REFINERY The Mathura Refinery, owned by I.O.C.L is situated in Mathura, Uttar Pradesh. It is the sixth refinery of Indian Oil was commissioned in 1982 with a capacity of 8.0 MMTPA to meet the demand of petroleum products in north western region of the country, which includes National Capital Region. Refinery is located along the Delhi-Agra National Highway about 154 KM away from Delhi. The refinery processes low sulphur crude from Bombay High,imported low sulphur crude from Nigeria, and high sulphur crude from the Middle East.The refinery, which cost Rs.253.92 crores to build, was commissioned in January; 1982.Construction began on the refinery in October 1972. The foundation stone was laid by Indira Gandhi, the former prime minister of India. The FCCU and Sulphur Recovery Units were commissioned in January, 1983. The refining capacity of this refinery was expanded to 7.5 MMTPA in 1989 by debottlenecking and revamping. The present refining capacity of this refinery is 8.00 MMTPA. The major secondary processing units provided were Fluidised Catalytic Cracking Unit (FCCU), Vis-breaker Unit (VBU) and Bitumen Blowing Unit (BBU). The original technology for these units was sourced from erstwhile USSR, UOP etc. Soaker drum technology of EIL was implemented in VBU in the year 1993. For production of unleaded Gasoline, Continuous Catalytic Reforming Unit (CCRU) was commissioned in 1998 with technology from Axens, France. A Diesel Hydro Desulphurisation Unit (DHDS) licensed from Axens, France was commissioned in 1999 for production of HSD with low Sulphur content of 0.25% wt. (max). With the commissioning of once through Hydrocracker Unit (licensed from Chevron, USA) in July 2000, capacity of Mathura Refinery was increased to 8.0 MMTPA. Diesel Hydro-treating unit (DHDT) & MS Quality Up-gradation Unit (MSQU) were installed with world class technology from Axens and UOP respectively in 2005 for production of Euro-III grade HSD & MS w.e.f. 1st April 2005 as per Auto Fuel Policy of Govt. of India. Project for FCC Gasoline Desulphurization (FCCGDS) and Selective Hydrogenation Unit (SHU), the Prime-G technology of Axens, France was commissioned in February 2010 and supply of Euro-IV grade MS and HSD started on continuous basis from February 2010. Mathura Refinery is having its own captive power plant, which was augmented with the commissioning of three Gas Turbines (GT) and Heat Recovery Steam Generator (HRSG) in phases from 1997 to 2005 using Natural Gas (NG) as fuel to take care of environment. For upgrading environmental standards, old Sulphur Recovery Units (SRU) was replaced with new Sulphur Recovery Units with 99.9 % recovery in the year 1999. Additional Sulphur Recovery Unit is under implementation as a hot standby. Mathura Refinery had also set up four nos. of continuous Ambient Air Monitoring Stations far beyond the working area before commissioning of the Refinery in 1982 as a mark of its concern towards the environment and archaeological sites. Its close proximity to the magnificent wonder Taj Mahal adds extra responsibility towards maintaining a cleaner environment. Mathura Refinery has planted 1,67,000 trees in surrounding areas including refinery & township and 1,15,000 trees in Agra region around Taj Mahal. The Ecological Park which is spread across 4.45 acres is a thriving green oasis in the heart of sprawling Refinery. At Mathura Refinery, technology & ecology go hand in hand with continuous endeavour for Product Quality up- gradation, Energy Conservation and Environment Protection. Mathura Refinery is the first in Asia and third in the world to receive the coveted ISO-14001 certification for Environment Management System in 1996. It is also the first in the World to get OHSMS certification for Safety Management in 1998.
  • 13.
    P a ge | 13
  • 14.
    P a ge | 14 AWARDS & ACCOLADES Safety:  Mathura Refinery received the prestigious Oil Industry Safety Award 2008-09 for Best Overall Safety Performance among Refineries. Shri J.P. Guharay, ED Mathura Refinery received the award from Shri Murli Deora, Minister of Petroleum and Natural Gas at a glittering function held in Oct’ 09 at Delhi.  Mathura Refinery received Gold Award in Petroleum Refinery sector from Greentech Foundation, New Delhi, for outstanding achievement in Safety Management in 2008. The award was presented by Shri R.K. Srivastava, Director General, Ministry of Health & Family Welfare, Govt. of India, New Delhi on 4th May 2009 at Goa.  Received British Safety Council Award’08 in May’09 for excellence in Health, Safety and Environment Management.  Received Safety Innovation Commendation-2009 award from Institution of Engineers in Sep’09 for innovation in Safety for 2008-09. Security:  Received Best Corporate Security Trophy (Refinery Category) for two consecutive years i.e. 2008 & 2009. Energy Conservation:  Mathura Refinery received First Prize of 'Oil and Gas Conservation Fortnight - 2009' for lowest Steam Consumption Performance amongst Refineries having steam consumption <= 0.5 MT/MT and same was received by ED, MR during 15th RTM at Mahabalipuram on 5th Nov.’09.  Received 'Jawaharlal Nehru Centenary Award 2008-09' - second prize for Specific Energy Consumption Performance amongst all refineries in the public sector. ED, MR received coveted award during 15th RTM held at Mahabalipuram on 5th Nov-09 Environment:  Received ‘Gold Award-2009’ from Greentech Foundation for outstanding achievement in Environment Management in Oct’09. Financial:  Received the “Sammaan Patra” for the year 2009-10 in the category of Large Scale Units, by Central Excise Dept., Lucknow Circle in recognition of the highest levels of compliance with regard to Indirect Taxes apart from contribution to the exchequer. The trophy was received by GM(F)-MR at Lucknow on 24th February, 2010.
  • 15.
    P a ge | 15 TPM:  Mathura Refinery TPM health checkup was carried out by CII on 23rd December’09 thereby approving the nomination of Mathura Refinery for final audit on Excellency Certification in TPM activities by JIPM.  Propylene bulk truck loading facility completely shifted to new location outside refinery premises at Marketing Terminal in Oct’09.  In land matters, the search certificates as well as Non-encumbrance Certificates for 1199.49 acres of land of Mathura Refinery received from District Revenue Officer. The UP Gov. has also provided the NOC for 1199.49 acres of land enabling appropriate mortgage with State Bank of India.  70 cases with Customs were settled and refund of Rs 55.12 crores received from Customs Department in Mar’10.  Various PFIs of Business Improvement Program with M/s Shell Global were successfully implemented. At Mathura refinery, technology and ecology go hand in hand with continuous endeavour for product quality up-gradation, energy conservation and environmental protection. Mathura refinery is the first in Asia and third in the world to receive the coveted ISO-14001 certification for environment management system in 1996. It is also the first in the world to get OHSMS certification in 1998.
  • 16.
    P a ge | 16
  • 17.
    P a ge | 17 PRODUCTS Finished products from this refinery cover both fuel oil products as well as lube oil base stocks. 1. Liquid Petroleum Gas (LPG) 2. Fuel Oil Products:  Motor Spirit (MS)  Mineral Turpentine Oil (MTO)  Superior Kerosene (SK)  Aviation Turbine Fuel (ATF)  Russian Turbine Fuel (RTF)  High Speed Diesel (HSD)  Jute Batching Oil (JBO)  Furnace Oil (FO)  Naphtha  Gasoline 3. Lube Oil Products:  Inter Neutral, Heavy Neutral & Bright Neutral HVI Grades 3. Other Products:  Slack Wax  Carbon Black Feed Stock  Bitumen  Sulphur FUTURE: -reliance defining technology, Mathura refinery is poised for a bright future. All out action have taken for capacity augmentation, increase in distillate production, value addition, cost reduction for obtaining higher margins and improving productivity. All environmental friendly products with latest technology is being incorporated to meet the challenge of change. Mathura refinery will continue to play a significant role in meeting the vital needs of petroleum products in the country.
  • 18.
    P a ge | 18 SAFETY ASPECTS Safety, Health & Environment (S, H&E) Policy Indian Oil Corporation is committed to conduct business with strong environment conscience ensuring sustainable development, safe workplaces and enrichment of quality of life of employees, customers and the community. We at Indian Oil believe that good safety, health & environment performance is integral part of efficient and profitable business management. We shall: Establish and maintain good standards for safety of the people, the processes and the assets. Comply with all rules and regulations on safety, occupational health and environment protection. Plan, design, operate and maintain all facilities, processes and procedures to secure sustained safety, health and environmental protection. Remain trained, equipped and ready for effective and prompt response to accidents and emergencies. Welcome audit of our safety, health & environment conduct by external body, so that stakeholder confidence is safeguarded. Adopt and promote industry best practices to avert accidents and improve our safety, health & environment performance. Remain committed to be a leader in safety, occupational health and environment protection through continuing improvement. Make efforts to preserve ecological balance and heritage.
  • 19.
    P a ge | 19 COMPOSITION OF CRUDE OIL Crude oil is a complex mixture of thousands of hydrocarbons. (i.e paraffins, napthenes & aromatics). It is brownish black in colour and colloidal in nature. It contains small amounts of non-hydrocarbon impurities in the form of organic compounds of sulphur, oxygen, nitrogen, metals, water and salts.
  • 20.
    P a ge | 20 PHYSICAL AND CHEMICAL PROCESS
  • 21.
    P a ge | 21 ATMOSPHERIC-VACUUM DISTILLATION UNIT (AVU) AVU consists of following sections:  Crude Desalting section  Atmospheric Distillation section  Stabilizer section  Vacuum Distillation section PROCESS FLOW DESCRIPTION
  • 22.
    P a ge | 22 FEED SUPPLY Crude oil is stored in eight storage tanks (eight tanks each having a nominal capacity of 50,000 m3 whereas remaining other 2 tanks are of 65,000 m3 nominal capacity). Booster pumps located in the off-sites are used to deliver crude to the unit feed pumps. Filters are installed on the suction manifold of crude pumps to trap foreign matter. For processing slop, pumps are located in the off-site area, which regulate the quantity of slop into the crude header after filters. Provision to inject proportionated quantity of demulsifier into the unit crude pumps suction header with the help of dosing pump is available. SYSTEM DESCRIPTION Before treating the crude it is necessary that the salts and sediments from it be removed because the hydrolysis of salts in crude oil at high temperature produces hydrochloric acid which corrodes the Column Internals and overhead system. The sediments in crude oil foul the heat exchanger, furnace tubes and erode the pipelines by abrasive action. Desalting approaches to reduce soluble salt content, to reduce suspended solids and to reduce residual water. Desalting of crude oil is carried out in a vessel provided with electrodes under high potential field(15000-18000 Volts) Provision to use DM water/ services water is also provided. The electric field in the desalter breaks the emulsion and the outlet brine from the 1st stage desalter is sent to ETP on level control. The crude after leaving the desalter is preheated to 250 to 265 ºC. The preheated crude is further heated and partially vaporized in Atmospheric Furnace (four furnaces with four pass each). CRUDE DISTILLATION UNIT The column is provided with 56 trays of which 8 are baffle trays in the stripping section. Heated and partly vaporized crude feed coming from fired heater enters the flash zone of the column at tray no. 46 at 355 ºC/365 ºC. Hydrocarbon vapors flash in this zone and get liberated. Non- flashed liquid moves down which is largely bottom product, called RCO. Reduced crude oil product is collected at the bottom of the column and the overhead vapors are totally condensed in Overhead air Condenser and train condenser. This condensed overhead product is separated as hydrocarbon and water in the reflux drum. Water is drawn out under inter- phase level control and sent to sour water drums.
  • 23.
    P a ge | 23 VACUUM DISTILLATION UNIT Hot RCO from the atmospheric column bottom at 355 ºC is mixed with slop recycle from Vacuum Column, heated and partially vaporized in 8-pass vacuum furnace and introduced to the flash zone of the vacuum column. The flash zone pressure is maintained at 115-120 mm of Hg. Steam (MP) is injected into individual passes and regulated manually. Three injection points have been provided on each pass. This is to maintain required velocities in the heater, which is Fuel Gas, Fuel Oil or combination which is Fuel Gas, Fuel Oil or combination fuel fired. Each cell is provided with 10 burners fired vertically upshot from furnace floor along the centerline of the cell. The vaporized portions entering the flash zone of the column along with stripped light ends from the bottoms rise up in the vacuum column and is fractionated into four side stream products in 5 packed sections. The hydrocarbon vapors are condensed in the Vac Slop, HVGO, LDO and LVGO sections by circulating refluxes to yield the side draw products. Vacuum is maintained by a two-stage ejector system with surface condensers. The condensed portion from the condensers are routed to the hot well from where the non-condensable are sent to the vacuum furnace low-pressure burners or vented to the atmosphere. SIGNIFICANCE OF VDU RCO from CDU is heavy, and the separation of this stream into various fractions would normally require more energy and higher temperatures. Also higher hydrocarbons promotes coking reactions at more than 380 deg c at atmospheric pressure fouls the furnace tubes. The vacuum condition reduces the boiling point of the RCO and the fractions are separated relatively at lower temperature which lead to energy saving and reduces fouling ofthe furnace tubes Reduce the amount of energy input required, and to recover the valuable products from RCU cracking, it is distilled under vacuum.
  • 24.
    P a ge | 24 VISBREAKER UNIT The Visbreaker Unit is a thermal cracking unit, designed for processing a mixture of Atmospheric and Vacuum Residue from 1:1 mixture of Light Arabian and North Rumila crudes .It reduces the viscosity and pour point of heavy petroleum fractions so that product can be sold as fuel oil. It reduces the viscosity and pour point of heavy petroleum fractions so that product can be sold as fuel oil. The design capacity of the plant is 1000,000 TPA. THEORY OF VISBREAKING The Visbreaker is essentially a Thermal cracking unit designed to operate at mild conditions and to retain all the cracked light oils in the bottom product. This results in reduction of viscosity of bottom product. In the Thermalcracking reaction, heavy oil is kept at a high temperature of a certain amount of time and this causes the larger molecules to break up. The resulting product has a random distribution of molecular sizes resulting in products ranging from light gas to heavy gas oil. These products are characterised as "Cracked" products and contain a certain percentage of olefinic compounds. Whenever a molecule breaks one of the resulting molecules is an olefin. CH3-CH2-CH2-CH2-CH2-CH2-CH3 CH3-CH2-CH=CH2 + CH3- CH2-CH3 During the cracking operation, some coke is usually formed. Coke is the end product of polymerisation reaction in which two large olefin molecules combine to form an even larger olefinic molecule. When above reaction gets repeated several times, the end product is coke. This is usually found inside the walls of furnace tubes and other spots where oil may remain at high temperature and soak heat for some time. Severity of over-all reaction is determined by residence time and temperature of cracking. Residence time in the unit can be varied by varying charge rate and steam injection rate of DMW injection into furnace coils. Temperature can be varied as per requirement. The cracking reaction usually does not become evident until transfer temperature crosses 40 .When transfer temperature reaches 460 C; sufficient cracking of oil takes place. Gas and Naphtha are produced, the viscosity of product is lowered and simultaneously coke deposits in the furnace tubes & soaker. Increased severity results in shorter run lengths and more unstable fuel oil with sediments in it.
  • 25.
    P a ge | 25 VB FRACTIONATOR Soaker effluent after quenching enters fractionator. Temperature in the flash zone is around 420 (C. From the column, gas & gasoline are separated as overhead, gas oil as side stream and the VB tar as bottoms. The fractionator has 26 valve trays and one blind tray. Feed enters flash zone below the 26th Valve tray. The overhead vapours from the column are condensed and cooled in heat exchangers. The liquid vapour mixture is separated in the reflux drum. Gasoline from flash fractionator is picked up by reflux pumps and partly pumped to column top as reflux. The remaining gasoline is routed to stabiliser under reflux drum level controller, which is cascaded with flow controller. The sour water is drained from the drum boot under interface level controller and routed to sour water stripper. Main reflux drum and its water boot are having level glasses. Uncondensed gas from Gas oil stripper goes to FCC/AVU furnaces / Flare. Column top pressure around 4.5 kg/cm2 (g). Column overhead line is provided with working and controlled safety valves. The heavy naphtha at a temperature of about 170 (C is withdrawn from tray no. 10 under level controller. It is stripped in the stripper to maintain its flash point. The heavy naphtha is routed to HSD. Gas oil at a temperature of about 260 (C is withdrawn from the blind accumulator tray under tray level controller. It is steam stripped in the stripper to maintain its flash point. Vapour from stripper top returns back to column just above the blind accumulator tray. . A part of gas oil from air cooler is used for washing VB tar filters. Blind accumulator tray and stripper are provided with level glasses. To remove extra heat and to maintain desired temperature profile in column, a portion of gas oil from blind tray is taken and pumped in two streams. One stream is used as heating media in steam generator where it is cooled from 260 (C to 214 (C. The second stream supplies re- boiling heat to stabiliser re-boiler and gets cooled from 260 (C to 215 (C. To protect column bottom against coking, cooled VB tar at 225 ( C is injected into bottom as quench. Gas oil vapours from top of stripper get condensed in air cooler and go to reflux drum. Safety valve is provided to release gas and protect the vessel from over pressure. Tar is cooled from 351 (C to 225 (C in feed exchangers and further cooling to 214 (C is done. Pumps are having two filters in the suction line with gas oil flushing facilities. Only one filter is kept in service while the other remains as spare VB tar is then cooled in boiler feed water exchanger from 2320 C to 2100 C. It is further cooled to 900 C and sent to storage with gas oil. STABILISER Un-stabilised gasoline from reflux drum is picked up by reflux pump and then it is pumped to stabiliser through stabilised gasoline exchanger. In heat exchanger, feed is heated from 43 (C to 120 (C while stabilised gasoline is cooled from 180 (C to 120(C. The column has 30 trays and the feed enters on the 19th. The overhead product at 60 (C goes to water condensers. The condensed liquid is collected in the reflux drum. Uncondensed gas from the drum goes to FCC/unit fuel gas header. Pressure at the drum is maintained around 8.4 kg/cm2 (g). In case FCC is shutdown, gas is burnt in furnaces via gas knock out drum. Column overhead has working and controlling safety valves, which
  • 26.
    P a ge | 26 release gas.
  • 27.
    P a ge | 27 VBU PRODUCT YIELD
  • 28.
    P a ge | 28 FLUIDISED CATALYTIC CRACKING UNIT (FCCU) INTRODUCTION Fluidised catalytic cracking is a process for converting higher molecular weight hydrocarbons into lighter, most valuable product through contact with a powdered catalyst at appropriate Process conditions. Typically FCC process is used to convert excess refinery gas oil & heavier refinery stream into gasoline, C3 & C4, olefins and light cycle oil bringing the Refinery out more in line with product market demand. FCC is often the heart of a modern refinery because of its adaptability to changing feed stocks and product demands and because of the high margin that exists between FCC feed stock and converted FCC products. PROCESS DETAILS:- Originally Designed Capacity : 1.0 MMTPA Capacity After Revamp : 1.34 MMTPA PROCESS DESCRIPTION
  • 29.
    P a ge | 29 FEED & PRE HEAT SECTION:- 1. HVGO Feed is received in feed surge drum (19V-4) from three different sources, viz., from feed tanks in cold feed, directly from VDU (Vacuum Distillation Unit) as hot feed and directly from Hydro cracker Unit. 2. Hot feed from VDU and OHCU is received directly in 19V-4. 3. Balance amount of feed is fed by pumps at OM&S and received in 19V-4 (vessel) through 19 FRC-118, which can be cascaded with 19V-4 level controller in 19 LRC – 121. 4. From Feed surge drum (19V-4), feed is pumped by 19P-2A/B feed pumps through pre heat exchanger train. Flow to both trains is regulated by 19FRC-292A/B. 5. Pre heated feed (275 – 310 o C) is pumped by booster pumps 19P-25 A/B and made to pass through 19F-1 (Furnace) into passes where it is heated up to 355 – 360 o C. 6. Pre heated feed injected to reactor riser at the bottom through 4 No’s nozzles. (B)REACTOR SECTION 1- At riser bottom feed comes in contact with hot stream of regenerated catalyst and cracking starts occurring. Flow of hot catalyst is regulated by slide value in order to control reactor temperature. 2- HCO and slurry recycles are injected into riser through 2 No’s Nozzle. Each of spray nozzle is at two different elevations. 3- The cracking reactions are endothermic. Coke generated in the cracking reaction gets deposited on the surface of the catalyst particles and thus the catalyst activity gets reduced. 4- The catalyst gets separated from cracked and uncracked HC vapours and steam at riser termination and then at reactor cyclones. (C) REGENERATOR SECTION:- 1- The spent catalyst gets accumulated at reactor stripper and HC vapour enters 19C-1 for fractionation. 2- Oxidation of coke is highly exothermic reaction and it provides the necessary heat to reactor for reaction in such a way that the unit remains in heat balance always. 3- Flue gases rich in CO pass through CO-boiler where CO is burnt and generated heat is used for steam production.
  • 30.
    P a ge | 30 (D) FRACTIONATOR SECTION:- 1- The super heated vapours from reactor enters 19C-1 below the bottom most tray and is cooled down to 360 o c for fractionation. Main column bottom (MCB) is circulated back to column through two sets of exchanger (19 E-3 A/B/C/D, 19D-4 & 19 E -21) to de-super heat the vapour coming from reactor. 2- A stream of MCB is taken to 19V-3 slurry settler where catalyst gets settled at circulating reflux after supplying heat to reboiler 20 E-7 of stripper bottom and exchanging heat with raw oil in 19-E-17. A stream of LCO is used as an absorbent in 20C-2 & is also returned back to 19C-1 with other LCO reflux streams. 3- The de-super heated vapour rise up in the fractionation column. The first fraction accumulated in draw off tray is HCO. The Heavy cycle oil circulating reflux transfers its heat to 20C-4 bottom in reboiler 20 E-12 and in steam generator drum 19E-7 and in 19E-2 with raw oil. A part of the HCO is recycled back to riser at HCO nozzle & a stream injected at 19V-3 bottom cone to dilute the catalyst mixed slurry. 4- LCO drawn from accumulator below 19 th tray is sent back to column as a reflux. 5- Heavy naphtha cut is drawn from accumulator below 2 nd packing and return back to column as a circulating reflux for the heat balance after exchanging heat is 18E-21 with hot water and in 19E-15 with raw oil. Return stream after passing 18E-21 & 19E-15 further can be cooled in air coolers on requirement. 6- A part of LCO & heavy naphtha draws are stripped in 19C-2& 19C-3 respectively and routed to product tanks after exchanging heat in PRU and cooling as diesel component. 7- Overhead vapours from the top of column pass through air coolers 19 E – 13 A/B/C/D. (E) GAS CONCENTRATION UNIT – 1- Some amount of liquid from 19 V-5 is pumped back to column as reflux to control the 19 C-1 temperature and balance amount of net over head liquid is pumped out to 20 C-1. 2- Uncondensed vapours from 19 V-5 are sucked and compressed by WGC, cooled and liquid is collected in HP receiver 20 V-3. 3- Liquid from 20 V-3 is fed to stripper where it is heated in 20E-8 & 20E- 7 to strip out hydrogen sulfide, methane and ethane etc. before sending to debutanizer for stabilization. 4- Stripped gases from 20C-3 top combined with WGC discharge, 20C-1 bottom liquid & 20V-1 bottom stream are cooled down to recover LPG. 5- Gases and H2S pass through absorber for the recovery of LPG & Gasoline and finally routed to refinery fuel gas system after H2S absorption in 20C-6. 6- 20C-3 bottom material in fed to 20C-4 where it is separated into LPG & Gasoline. 7- LPG is routed to merox unit for H2S and mercaptans removal. 8- Gasoline is routed to Gasoline splitter unit for preparation of MSQU feed. Top and bottom material of GSU is routed to merox for mercaptans to disulphide oil.
  • 31.
    P a ge | 31 FCC Feed Characterization FCC feed characterization is one of the most important requirements of catalyst cracking. Understanding feed properties and knowing their impact on unit performance is essential in anything that has to do with FCC operation including troubleshooting,catalyst selection, unit optimization and subsequent process evaluation. Feed characterization is a means of relating feed quality to product yield and quality. Knowing the effect of a feed stock on unit yields, a refinery can purchase the feed stock that would maximize profitability. It is not uncommon for many refineries to purchase raw oil (crude oil or FCC feed stock) without knowing their impact on unit operation At times, this lack of knowledge can cause unit shutdowns for several weeks.
  • 32.
    P a ge | 32 MEROX UNIT Mercaptans are undesirable in the final products because it effects their stability, sulfur content, odour etc. Objective of merox treatment process is the conversion of Mercaptans to di-sulphides. Feed used is ATF, Gasoline, VB Naphtha and LPG. Reaction observed in the process is: 2RSH + 1 /2O2 RSSR + H2O Straight-run LPG, gasoline and kerosene fractions obtained from atmospheric distillation may contain hydrogen sulphide and mercaptans. the extent of which mainly depends upon the type of crude processed. Similar products from secondary processes such as FCC also contain hydrogen sulphide and mercaptans to a greater degree compared to straight-run products. Hydrogen sulphide is corrosive and should be remove in order to meet specifications on corrosion rate. The specification for LPG, gasolene, Kerosene and ATF include copper strip corrosion test which is a measure of rate of corrosion on copper containing materials.Mercaptans are substances with obnoxious odour and, therefore, in order to handle and store them, mercaptan level will have to be brought down to a acceptable odour level. Hydrogen- sulphide can be easily removed by washing with dilute caustic solution. However, for reducing the mercaptans level many processes are available like: Strong alkali-wash Copper sweetening Doctor sweetening MEROX PROCESS The removal of mercaptans may be either partial or full. The chemical treatment is based on the ability of Merox catalysts to promote the oxidation of mercaptan to disulphide using air as the source of oxygen. The overall reaction is as follows: 2RSH + 1 /2O2 RSSR + H2O The oxidation is carried out in the presence of an aqueous alkaline solution such as either sodium hydroxide or potassium hydroxide. The reaction proceeds at an economical rate at normal rundown temperature of refinery streams. Low molecular weight mercaptans are soluble in caustic solution and therefore when treating LPG and light gasoline fractions, the process can be used to extract mercaptan to the extent, they are soluble in caustic. Extraction of ercaptan reduces the sulphur content of the treated product.
  • 33.
    P a ge | 33 PROCESS DESCRIPTION OF ATF/SKO Pretreatment for kero/ATF consists of a coalescer and caustic prewash vessel, for removal of suspended water and hydrogen sulphide, Naphthenic acid etc. Sweetening is achieved in supported catalyst bed reactor. Two reactors in parallel have been provided. Air requirement of all Merox units is supplied from a common compressor. Also, storage tanks for receipt, dilution and storage of caustic and storage for methanol have been provided. Post treatment for kero/ATF consists of caustic settling. water wash to wash of any carry- over caustic salt drier for drying and clay filters forimproving colour stability of treated product. Clay adsorbs coloured nitrogen compounds.
  • 34.
    P a ge | 34 CONTINUOUS CATALYTIC REFORMING UNIT (CCRU): Objective: To Upgrade the Naphtha to High Octane MS Component (Reformate). Feed: 85-160 Deg C cut Naphtha / Visbreaker Naphtha Catalyst: Ni-Mo Oxides for NHTU Reactor Pt-Sn or Re for Reforming Product Yields: Sl. No. Products wt% 1 Motor Spirit 92.6 2 Hydrogen rich gas 6.8 3 LPG 0.55 Operating Conditions: Temperature range: 490-540 C System Pressure: 2.0 -30 kg/cm2 A catalytic reforming process converts a feed stream containing paraffins, Olefins and naphthene to aromatics. The product stream of the reformer is generally referred to as reformate. Reformate produced by this process has a very high octane rating. Significant quantities of hydrogen are also produced as a by-product. The whole CRU can be divided into three subunits as: Naphtha Splitting Unit (NSU) Naphtha Hydro-treater Unit (NHU) Catalytic Reforming Unit NAPHTHA SPLITTING UNIT This unit has been designed to split SR naphtha (144 MT/hr for BH and 95 MT/hr for AM) to C5- 80 o C and 80-115 o C cut. Due to the restriction on Benzene content in the final product (motor spirit), the IBP of the heavier cut is raised to approximately 105 o C. NSU can be operated with naphtha directly from AVU (hot feed) and from OM&S (Cold feed), it can also be operated using both the feed simultaneously. For removal of benzene, the gasoline from storage tanks and CDU is sent to a column, containing 40 valve trays, which is called naphtha splitter. The bottom product of naphtha splitter is sent to the NHU. NAPHTHA HYDROTREATER UNIT The purpose of Naphtha hydrotreater is to eliminate the impurities (such as sulphur, nitrogen, halogens, oxygen, water, olefins, di-olefins, arsenic and metals) from the feed that would otherwise affect the performance and lifetime of reformer catalyst. This is achieved by the use of selected catalyst (nickel, molybdenum) and optimum operating conditions except for water, which is eliminated in stripper. In this unit, the naphtha coming from the NSU is mixed with H2 which comes from the reforming unit. This mixture is heated to 340 O C in the furnace and then passed to the hydrotreater reactor at a pressure of 22 kg/cm2 . In the reactor, there are two beds of catalyst. In
  • 35.
    P a ge | 35 one bed, the unsaturated hydrocarbons are converted to saturated hydrocarbons and in the second bed impurities like N, S, and O are converted to NH3, H2S and H2O respectively. The effluent of the reactor is sent to stripper section to eliminate the light end, mainly the H2S and moisture from the reformate feed. The light gases from the top of stripper are sent to amine wash unit. There is a reboiler attached to the bottom of the stripper, which maintains the heat requirement. The bottom product of the stripper is either sent to storage or the reforming unit. REFORMING UNIT Feed for the Reforming unit (94 m3 /hr at 14 kg/cm2 and 110 o C) is received directly from hydrotreater stripper after heat exchanger. The filters must be provided for the protection of the welded plate exchanger. Feed is filtered to remove any foreign particles. At the D/S of the feed filter, chloriding agent and water injection are done. CCl4 solution of 1% in reformate is dosed by pump. Dosing @ 1 ppm wt CCl4 in feed is done when continuous regeneration unit is down. Water injection (not on regular basis) is done to maintain Cl-OH equilibrium on the catalyst when regenerator is out of service. Feed mixed with recycle H2 stream gets preheated in PACKINOX exchanger from 91o C to 451o C by the effluent from 3rd Reactor which gets cooled down from 497o C to 98o C. Due to the endothermic nature of the reforming reactions, the overall reforming is achieved in stages with inter stage heater provided to raise the temperature. There are three Reactors (15R-1, R-2 & R-3) each provided with reaction heater.
  • 36.
    P a ge | 36 The Hydrogen Generation unit To meet the Hydrogen requirement of DHDS unit the Steam Naphtha Reforming Process has been considered. Naphtha is first De-Sulfurised in the Pre-Desulfurisation Section (PDS) by converting Sulphur in the Raw Naphtha to H2S in presence of H2. The reaction is promoted by Co-Mo Catalyst. The H2S in then stripped of in a stripper column. The Sweet Naphtha is further De-Sulfurised in the Final De-Sulfurisation Section (FDS). Here again Co-Mo Catalyst is used in presence of Hydrogen. The HCI formed is absorbed in the K2CO3 (HTG-Bed) and the H2S is adsorbed in the ZnO (HTZ-Bed). The De-Sulfurised Naphtha is mixed with Steam and sent to the Pre-Reformer at 500°C, for conversion of Naphtha to lower Hydrocarbons, CO, CO2 & H2 in presence of Nickel Catalyst. The gases along with Steam enter the Reformer at 630°C. The Reforming reaction is Endothermic. Heat is supplied through the side- fired Reformer by burning off gases of PSA, Vaporized Naphtha/ Fuel gas. The reformed gas at exit of Reformer is cooled from 930°C to 200°C for Medium Temperature Shift Reaction (MT-shift). The MT-shift converts CO to CO2 in presence of Excess Steam. Cu Catalyst promotes the reaction. Pre-Heating Naphtha, BFW and DM water cool the synthesis gas leaving the Reactor. The impurities like CO2, CH4, CO & water vapour are removed by high Pressure adsorption on molecular sieve, activated Carbon and Alumina in the PSA system to give 99.99% pure Hydrogen. The adsorbed impurities are removed during De-sorption & Regeneration of the beds and used as Fuel in the Reformer. The main sections in Hydrogen unit: 1) NAPHTHA PRE-DE-SULPHURISATION. 2) NAPTHA FINAL DE-SULPHURISATION. 3) STEAM REFORMING. 4) MEDIUM TEMPERATURE SHIFT CONVERSION. 5) GAS PURIFICATION SECTION USING P.S.A TECHNOLOGY. Different type of Catalysts are used in each of the above four sections. As Steam Reforming is high Temperature Process and shift conversion is a low Temperature Process. The Waste heat is used for Steam generation, the Steam generated meets Steam requirement of the unit and surplus Steam is exported. The PSA system designed by M/s UOP comprises of six Adsorbers, each Adsorber is having three different types of adsorbents. The PSA purification system is Micro Processor based control system supplied by M/s UOP.
  • 37.
    P a ge | 37 PRE-DE-SULPHURISATION SECTION The Nickel based Catalyst used in Reformer will be poisoned by the Sulphur present in the Naphtha. In the Pre-De-Sulphurisation section Sulphur content in Naphtha is reduced to 5 ppm wt (approx). In the De-Sulphurisation section Sulphur content in reduced to 0.05 ppm wt. In the Pre-De-Sulphurisation section all Organic Sulphur is converted into H2S in a Hydrogenator which contains TOPSOE TK-550 Catalyst (Co-Mo bed) and H2S formed is removed in a stripper column. The reactions in Co-Mo bed are as follows: RC1 + H2 RH + HC1 RSH + H2 RH + H2S R1SSR + 3H2 R1H+RH+2 H2S R1SR2 +2H2 R1H+R2H+ H2S (CH)4S (THIOPHENE)+4H2 C4H10 +H2S COS + H2 CO + H2S Where R is a radical of HydroCarbon. Besides above-mentioned reactions the Catalyst also hydrogenates olefins to saturated Hydrocarbons and Organic Nitrogen compounds are to some extent converted to Ammonia and saturated Hydrocarbons. FINAL DE-SULPHURISATION SECTION In the final De-Sulphurisation section all the remaining Organic Sulphur compounds are converted into H2S in the second Hydrogenerator. HCl and H2S formed in second Hydrogenator are absorbed in Chlorine guard bed containing HTG-1 Catalyst and in Sulphur guard bed containing HTZ-5 Catalyst respectively.The reactions and Catalyst in the second Hydrogenator are same as first Hydrogenator. In order to maintain the activity in the Co-Mo Catalyst Sweet Naphtha should have minimum 2 ppm Sulphur.In the Chlorine guard bed which contains K2CO3 following reactions take place: K2CO3 + HCI KCI + KHCO3 KCI + KHCO3 2KCI + H2O + CO2 The rate of all the above reactions depends on Temperature, Pressure and Diffusion properties. REFORMING SECTION Steam Reforming of Naphtha takes place in two Reactors, Adiabatic Pre-Reformer & Tubular Reformer. Both Reactors are having Nickel based Catalyst.In the Adiabatic Pre-Reformer having RKNGR Catalyst all heavier Hydrocarbons are converted to Hydrogen, Carbon
  • 38.
    P a ge | 38 Monoxide, Carbon Dioxide & Methane.In the Tubular Reformer having Catalyst a R-67-7H Hydrogen is produced from Methane & Steam by Reforming. Reactions in Pre-Former are : 1. CnHm + nH2O (Steam) nCO + [ n + m/2 ] H2 - heat 2. CH4 + H2O (Steam) CO + 3H2 - heat 3. CO + H2O (Steam) CO2 + H2 + heat Reactions are 1 & 2 strongly Endothermic while reaction 3 is Exothermic. Reactions in Tubular Reformer are as follows: Reforming Reactions: CH4 + H20 (Steam) CO + 3H2 H=219 KJ/MOL Shift Reaction: CO + H20 Co2 + H2 H= -41 KJ/MOL Ci is the partial Pressure of components in Atm.(absolute). Reaction equilibrium is controlled by the partial Pressure of CH4, H2, CO & CO2. The Reforming reactions are strongly Endothermic hence forward reactions are favored by high Temperature as well as by low Pressure while the shift reaction is Exothermic and is strongly favored by low Temperature and is largely unaffected by Pressure.To maximise overall efficiency of the conversion for higher yield of Hydrogen, reformers are operated at high Temperature and relatively lower Pressure. MT SHIFT SECTION This is followed by shift conversion, which permits the Shift Reaction to be brought to equilibrium at a lower Temperature in a Medium Temperature Shift converter, which contains LK-811 Catalyst. This Catalyst consists of oxides of Copper, Zinc and Chromium. The reaction taking M.T Shift converter is: CO + H20 CO + H2 H= -41 KJ/MOL
  • 39.
    P a ge | 39 PRESSURE SWING ADSORPTION The PSA system is designed for full automatic operation with respect to variations in the process gas flow.Variations in the composition (especially the CO content), pressure or temperature of the process gas may require a variation of the adsorption time period of the adsorbed.The desired purity of the Hydrogen determines the adsorption time of the Adsorbers. This time should be as long as possible to obtain a high efficiency of the PSA system. The temperature of the inlet gas to the PSA must be maintained at design temperature or below. Too high a temperature will result in too high moisture content in the inlet gas, and less adsorbent efficiency. Too high a temperature inlet the PSA (above 40o C) indicates bad cooling efficiency upstream.
  • 40.
    P a ge | 40 DHDT UNIT PURPOSE OF UNIT: · To reduce low sulphur (<30ppm) and high cetane number (55) HSD to cater to the needs of bharat stage II, bharat stage III and bharat stage IV. · With recommendation of task force of government’s AUTO FUEL POLICY, following emission’s norms will be followed. SPECIFICATIONS OF BHARAT STAGE I AND IV: SULPHUR IN DIESEL CETANE NUMBER BHARAT STAGE I 2500 ppm BHARAT STAGE II 500 ppm BHARAT STAGE III 350 ppm 51(min) BHARAT STAGE IV 50 ppm Cetane number: · A rating on a scale use to indicate the tendency of a fuel for diesel engines to cause knock, comparable to octane number for gasoline. · The rating is comparing the fuel’s performance in a standard engine with that of a mixture of cetane 100 and alpha-amine-naphthalene (0). The cetane of diesel is the 54 percentage by volume of the cetane(say 55) in the mixture of alpha-methy-naphtalene (say 45)then the cetane number of the said diesel is 55 CHEMICAL REACTIONS: The main reactions taking place in the process are refining and hydrogenation reactions, in addition some hydrocracking reactions takes place as well. Refining reactions: Refining reactions involve the removal of heteroatoms, namely sulphur, nitrogen and oxygen. It also includes the saturation reactions of olefins and di-olefins. Treating reactions: 3.1.Metal removal 3.2.Olefin saturation 3.3.Sulphur removal 3.4.Nitrogen removal 3.5.Oxygen removal 3.6.Aromatic saturation(cetane number improvement) Desulphurisation reactions: The aliphatic sulphur compounds, namely mercaptants, sulphides and di-sulphides react easily leading to the corresponding saturated or aromatic compounds. Thiophenes sulphur is most difficult to react. The reaction is exothermic.
  • 41.
    P a ge | 41 Mechanism: Sulphur removed first, and then the olefin is saturated. Three mole of hydrogen consumed per mole of sulphur. 560 kcal of heat liberated per Nm3 of H2 consumed. R-SH + H2 RH + H2S R-S-R + 2H2 2RH + H2S DENITROFICATION REACTIONS: – denitrogenation reactions are slower than the hydro desulphurisation reactions, and generally require more severe conditions especially for components having nitrogen as a part of an aromatic ring such as pyridine. Mechanism: First saturation of the rings to which nitrogen is attached and then carbon nitrogen bond scission. Five mole of hydrogen consumed for per mole of nitrogen. 632 to 705 Kcal of heat liberated per Nm3 of hydrogen consumed. Amine CH3-CH2-CH2-CH2-CH2-NH2 +H2 CH3-CH2-CH2-CH2-CH3 + NH3 Process flow description: The Diesel Hydro treating Unit (DHDT) is a new unit of capacity 1.8 MMTPA. The unit has been designed using IFP licensed hydro treating technology to treat a mixture of straight run distillates, cracked feed stocks, and a partially hydro treated diesel from an existing DHDS unit. The straight run distillate comprises of Heavy Kerosene, LGO, HGO, LVGO, and ATF streams derived from the processing of a 65/35 blend of Arab Light and Arab Heavy crudes. It also includes an AGO stream that is derived from the Nigerian crudes. The cracked feed streams comprise of TCO from the FCC unit and a Heavy Naphtha stream from the Visbreaker unit. The unit is designed for deep desulfurization and significant cetane number improvement. The product gas oil would be blended into the High Speed Diesel (HSD) pool. The wild naphtha produced in the DHDT unit is processed in a Stabilizer together with an external wild naphtha stream from the existing DHDS unit, and the combined stabilized naphtha product is sent to storage. The sweet Low Pressure Off-Gas stream is sent to the fuel gas system. The hydro treating reactions are carried out using two specific catalysts in two reactors connected in series containing a total of five catalytic beds. The operating conditions are chosen to meet the desired product qualities, and to obtain a longer cycle length for the catalyst. The unit is comprised of the following sections: The feed consists of straight run distillate and cracked streams supplied from the battery limits. The DHDT feed blend is supplied from a common storage, except for the TCO and the Visbreaker, Naphtha streams that are supplied directly from the FCC and the Visbreaker units, respectively. The feed mixture could also enter the unit directly, while bypassing the storage. The gas oil blend flows to the Feed Surge Drum through a feed filter. The feed drum
  • 42.
    P a ge | 42 is fuel gas blanketed and the drum pressure is controlled using a split range control scheme. Gas oil feed is pumped to the reactor circuit on flow control using the Reactor Feed Pumps. The feed drum level is controlled by varying the DHDT feed supply from storage. Make-up hydrogen is supplied at 19 Kg/cm2 (G), to the Make-up Compressor, and then is compressed 57 by the Make-Up Hydrogen Compressors. The make-up compressor has two stages and the interstage gas cooling is done with cooling water. The make-up hydrogen flow rate to the reaction section is controlled by means of a compressor spillback to the K.O. Drum. An additional compression stage is eliminated for the Make-up Hydrogen Compressor, by utilizing the Recycle Compressor, to achieve the final compression requirement. The recycle gas stream containing the make-up hydrogen is combined with the oil feed, and the total feed mixture is heat exchanged against the reactor effluent in the Reactor Feed/Effluent Exchanger. A by-pass is provided on the feed side to facilitate the Reactor Feed Heater operation at the minimum turndown situation. The preheated oil and hydrogen mixture is heated to the reactor inlet temperature in the Reactor Feed Heater. An air preheater is used in the convection section of the reactor feed heater to enhance the overall heater efficiency. The Hydrotreater Reactor contains two reactors in series, with the 1st reactor containing three catalytic beds, and the 2nd reactor containing two catalytic beds. Recycle hydrogen is used as the quench gas, for maintaining the desired WABT in each of the catalytic beds. The top catalyst layer of the first bed in the 1st reactor operates at a lower temperature, and this bed saturates the feed olefins and diolefins. The inlet temperature to the Reactor is adjusted so that the required inlet temperature is obtained for the subsequent HDS catalyst in the same catalytic bed. The effluent from the first catalytic bed is quenched to control the inlet temperature of the second catalytic bed. In the remaining two catalytic beds, the targeted average WABT is about the same to complete the remaining reactions. Quench gas is also used for controlling the 2nd reactor inlet temperature and the temperature of the two catalytic beds. The quench gas is supplied on flow control, reset by the catalytic bed inlet temperature. The reactor effluent is cooled by preheating the stripper feed, and by preheating the oil/hydrogen feed in the feed/effluent exchangers. Wash water is injected into the reactor effluent at the outlet of the final feed/effluent exchanger shell, in order to prevent any deposit of ammonium salts. The wash water is a mixture of recycled water from the Stripper reflux Drum and Coalescer water, plus make-up stripped sour water supplied from the Sour Water Stripping Unit. Additional water injection facilities are provided for the last two shells of the feed/effluent exchanger to wash out any salt deposits, and this injection is normally not required. The wash water is pumped from the Wash Water Drum on flow control to the reactor effluent upstream of the air cooler to avoid ammonium salt deposit and the risk of corrosion. Reactor effluent leaving the Reactor Effluent Air Cooler is collected in the HP Cold Separator Drum. The vapor phase from this drum consists of the recycle and quenches gas circulated by the recycle compressor. The hydrocarbon/water separation obtained in this drum is not sharp, and hence both the hydrocarbon rich and water rich streams are let down and combined in the downstream MP Cold Separator. The MP Separator Drum is equipped with a water boot, and adequate residence time is provided for obtaining a good separation of the liquid and sour water streams. Sour water is separated from the hydrocarbon liquid phase, and is routed to the battery limits on HC/water interface level control from the settling zone of the separator. The hydrocarbon liquid flows on level control to the stripping section. The separator also contains
  • 43.
    P a ge | 43 a coalescing pad closer to the feed inlet nozzle. In addition to coalescing the small water droplets, the coalescing pad also helps to streamline the HC/H2O flow in the settling zone. The recycle hydrogen stream leaving the HP Separator Drum is routed to the HP Amine Absorber for H2S removal. The flow of recycle gas to the HP Amine Absorber is controlled by manually diverting a part of the recycle gas to bypass the absorber, for maintaining a desired H2S content in the recycle gas stream. The lean amine is a 25 Wt.% DEA solution, supplied on flow control to the HP Amine Absorber using the HP Lean Amine Pumps. The rich amine from the HP absorber bottoms is sent to the LP Amine Absorber on level control, for flashing off the dissolved light ends. Recycle gas leaving the HP Amine Absorber is combined with the bypass vapor, and the total recycle gas is routed to the Recycle Compressor, through the Recycle Compressor K.O.Drum. The hot make-up hydrogen from the Make-up Hydrogen Compressor discharge is cooled in the Make-up H2 Cooler, 301-AC- 04, and the make-up H2 is combined with the recycle gas upstream of the Recycle Compressor K.O. Drum. Therefore, the make-up hydrogen is compressed together with the recycle and the quench hydrogen in the Recycle Compressor. There is a provision to remove a small amount of the sweetened gas stream leaving the HP absorber on flow control as a high pressure purge, to provide added flexibility during operation. However, the unit is designed based on no purge gas flow, and hence normally there is no high pressure purge gas leaving the unit. The recycle compressor is driven by a back pressure turbine using HP Steam. The reactor circuit pressure is controlled at the HP cold separator. The pressure is controlled through a split range control adjusting the make-up hydrogen supply to the reactor circuit and the HP purge gas. Recycle Compressor discharge is split into the recycle and the quench gas streams. The recycle gas containing the make-up hydrogen is combined with the gas oil feed, and the total feed enters the reactor circuit. The recycle plus make-up hydrogen flow is controlled by diverting the excess gas to the reactor effluent air cooler, if that is required by pressure drop or heater firing limitations. The Diesel Stripper fractionates the diesel product from the reactor effluent liquid stream supplied from the MP Cold Separator Drum. The wild naphtha product from the stripper overhead is stabilized and H2S stripped in the Stabilizer. Liquid feed from the MP Separator is preheated by heat exchange with the stripper bottoms in the Stripper Feed/Bottoms Exchanger, followed by the final heating by heat exchange with the reactor effluent in the Stripper Preheater. The stripper feed temperature is controlled by varying the feed flow through the Stripper Feed Preheater and the exchanger bypass streams. The feed is stripped of H2S and light ends from the diesel product using the MP steam. The Stripper overhead vapor is condensed in an air-cooled condenser, and the trim condenser. The pressure control. The water condensate containing dissolved H2S and traces of NH3 is removed from the Stripper Reflux Drum water boot on interface level control. This sour water is recycled to the Wash Water Drum, for water injection upstream of the Reactor Effluent Air cooler. The stripper reflux is returned to the tower on flow control, and the Wild Naphtha overhead product is sent to the stabilizer on flow control, reset by the reflux drum level. The stripped diesel product is pumped to the battery limits on level control of the stripper bottoms. Heat is recovered from the diesel product by preheating the stripper feed. The diesel product is further cooled in the gas oil air cooler, and gas oil trim cooler. The dissolved water in the diesel product settles out as free water as the product stream is cooled. The entrained water is removed in the Coalescer, before the diesel product is routed to the battery limits. The wild naphtha product from the stripper overhead is combined with the
  • 44.
    P a ge | 44 wild naphtha from the existing DHDS unit, and the total naphtha feed is stabilized and H2S stripped in the stabilizer. The stabilizer is reboiled with MP stream on temperature control. Stabilized naphtha product is pumped on flow control reset by the stabilizer bottoms level control to the battery limits. Naphtha product is cooled in the stabilizer feed/bottoms exchanger and a trim cooler with cooling water before routing to storage. The stabilizer overhead vapor is condensed with cooling water in a condenser. Off-gas product from the stabilizer reflux drum containing H2S, butanes and lighter components, is sent for amine scrubbing to the LP amine absorber on pressure control. The specified operating pressure for the stabilizer enables maximum recovery of butanes in the off-gas product. The entire liquid product from the stabilizer reflux drum is returned to the stabilizer as a reflux stream on flow control. The stabilizer reflux drum level is controlled by resetting the reflux flow to the stabilizer. Facilities are provided for intermittent wash water injection if required upstream of the condenser, 301-E-12, to wash out any ammonium salt deposits. There are two amine scrubbers, namely, HP Amine Absorber, and LP Amine Absorber. Lean amine is supplied to the unit in two separate streams, to take advantage of the lean amine supply pressure when routing to the LP Amine Absorber. Lean amine for the LP Absorber is boosted to the required pressure with the LP Lean Amine Pumps, 301-P-08 A/B. The lean amine supply for the HP Absorber is collected separately in a surge drum, 301-V-12, and then pumped to the HP Absorber on flow control. The amine surge drum level is controlled by varying the lean amine feed flow rate. The surge drum pressure is controlled using a split range controller with N2 blanketing. Individual steam heaters are specified on the lean amine supply to both the LP and the HP absorbers, for heating up the lean amine to a temperature few degrees hotter than the feed gas, to avoid any hydrocarbon condensation and subsequent foaming of the absorbers. The HP Amine Absorber was already discussed in the Recycle Gas section. The LP Amine Absorber, 301-C-03, scrubs the sour off gas mixture from the Diesel Stripper, the Stabilizer, and the MP Separator. The absorber operating pressure is selected high enough to obtain sufficient H2S scrubbing with a lean amine H2S loading as high as 0.02 mole per mole. The sour off-gas is routed to the LP Absorber through the K.O. Drum, 301-V-10. The sweet offgas product from the LP Amine Absorber is leaving the unit on pressure control to fuel gas. The rich amine from the HP Amine Absorber is let down to the LP Absorber for flashing off the dissolved H2 and light ends. The total rich amine leaves the LP Absorber bottom on level control to the battery limits. Facilities are provided in the flow scheme for insitu regeneration of the reactor catalyst per the client request. The reactor circuit equipment as designed is used for this intermittent procedure, except for the additional fresh caustic storage facility. The catalyst regeneration is performed at a sufficiently high reactor operating pressure within the mechanical design limits of the reactor circuit, specifically the reactor. The catalyst is regenerated by circulating nitrogen containing a small amount of oxygen (up to 1 vol%) through the reactor. The make-up nitrogen required for the initial system fill-up, and the subsequent plant air make-up required during the regeneration is supplied by the make-up H2 compressor. The make-up H2 compressor is utilized for boosting the plant air and nitrogen pressure to the recycle hydrogen compressor. The recycle compressor suction pressure is controlled during regeneration using a separate pressure control valve that had been specified only for the regeneration step. At the desired N2 circulation rate, if the recycle hydrogen
  • 45.
    P a ge | 45 compressor discharge pressure is much higher than the maximum allowable reactor pressure, the excess pressure is dropped across a hand control valve that has been specified in the regeneration circuit at the inlet to the Feed/Effluent Heat Exchanger. The regeneration gas is preheated against the reactor effluent in the exchanger shells. The remaining shells are not used during the regeneration procedure to avoid excessive cooling of the effluent stream that could lead to salt deposit in the exchangers. A portion of the gas is by passed around the Feed/Effluent Exchanger to control the furnace inlet temperature, and also to avoid excessive cooling of the effluent stream. The same bypass is also used during the cooling phase of the regeneration procedure. The required reactor inlet temperature is reached in the hydrotreater reactor feed heater. At the reactor outlet, the effluent is neutralized by injection of anhydrous ammonia to neutralize traces of SO3 formed in the reactor. Then it is cooled down in feed/effluent exchanger, and the reactor effluent air cooler. A caustic soda solution is injected at the outlet of the reactor effluent air cooler, and a static mixer is provided to obtain good contacting between the acid gases and caustic. The caustic soda is supplied as an 8 wt. % solution, utilizing one of the Wash Water Pumps. The spare wash water pump could be utilized for washing any salt deposits during regeneration by injecting wash water simultaneously to the Effluent Air Cooler Inlet. The spent caustic from the Separator Drum is routed to the battery limits for treatment. Reaction section and feed preheat section offer great hazard due to presence of large quantity of Hydrogen at high temperature and pressure. Failure of flange leak result in jet flame. Stabilizer reflux drum, handle large inventory of highly volatile compounds, thus contribute to hazard value of the plant. This unit has source of ignition due to the presence of heater which may ignite passing through hydrocarbon flammable mixture.
  • 46.
    P a ge | 46 ONCE THROUGH HYDROCRACKER UNIT (OHCU): Hydro cracking is an extremely versatile catalytic process in which feed stock ranging from naphtha to vacuum residue can be processed in presence of h2 and catalyst to produce almost any desired products lighter than the feed. Thus if the feed is naphtha it can be converted into LPG and if the feed is vacuum gas oil, it can produce LPG, naphtha, ATF, diesel and FCCU feed in varying proportions as per design. HYDROCRACKING UNIT IN MATHURA REFINERY: Primary function of hydrocracking unit is to reduce sulphur emission and maximize middle distillate production. Feed to the unit consists of vacuum gas oil (VGO) from atmospheric distillation unit (AVU) 70% high sulphur and 30% low sulphur. Primary products: FCC feed CAPACITY : 1.2 MMTPA INTRODUCTION: Hydrocracking is an extremely versatile catalytic process in which feedstock ranging from Naphtha to Vacuum Residue can be processed in presence of Hydrogen and catalyst to produce almost any desired products lighter than the feed. Thus if the feed is Naphtha, it can be converted into LPG and if feed is Vacuum Gas Oil as in Mathura Refinery, it can produce LPG, Naphtha, ATF, Diesel and FCCU feed in varying proportions as per design requirement. Residue up gradation into middle distillates and light distillates is currently being done in the Indian Refineries primarily by employing FCC process, delayed Cocking process & Visbreaking. The quality of products obtained from FCC, delayed Cocker & Visbreaker are relatively poor in quality with respect to stability, & sulphur and have to be blended with other straight run products to be able to market them. In view of these problems hydrocracking process is gaining more and more popularity for upgrading residues into higher value products since the products are stable & contain very low percentage of sulphur. PROCESS DESCRIPTION: Make up hydrogen section: This section supplies pure H2 for the hydrocracking reactions & making up the lost hydrogen in the reactor from the hydrogen generation unit & membrane separation unit. The pump used in this section in a three stage centrifugal compressor. Pump takes suction at a pressure of 20 kg/cm2 discharges at a pressure of 198 kg/cm2.There are three pumps of such kind out of which two are in line. This section also consists of the recycle gas compressor which is a centrifugal compressor operating on steam turbine. It sucks the recycle gas at the system pressure & discharges at a pressure of around 190 kg/cm2.The two streams combine before mixing with the feed & help
  • 47.
    P a ge | 47 in maintaining the high pressure in the reactor. Feed supply: Feed is supplied by the feed booster pumps located in the off-site area taking suction from the storage tanks. Feed is passed through a series of heat exchangers exchanging heat with the product streams. The hot feed passes through the feed filter which retains any foreign particles in the feed & gets collected in the feed surge drum. The feed booster pump located in the plant takes suction from the surge drum & discharges at a pressure of 235 kg/cm2.Then the feed passes through the preheat exchangers exchanging heat with the reactor effluent getting heated up to 347 oC. The combined stream from the compressor house joins the feed at this point. The combined feed goes into the reactor furnace getting heated up to 365 oC. Then the feed enters the reactor. Reactor section: There are two reactors operating in series. The hydro treating & hydrocracking reactions take place in the reactors under high pressure of 185 kg/cm2 & high temperature of 365-441 oC. A high hydrogen partial pressure is required in the reactor to promote the reactions & prevent the coking of the catalyst. The first reactor consists of three beds of catalyst & the second rector consists of two beds of catalyst. Between all the catalyst beds & at the inlet of the second reactor quench recycle gas is supplied to reduce the temperature rise across the bed since all the reactions are exothermic. In the reactor nitrogen & sulfur are converted to NH3 65 & H2S.The higher hydrocarbons are broken into small chain hydrocarbons to increase the productivity of the middle distillates. Hot high pressure separator: After the effluent stream cooled, it sent to the HHPS (34 kg/cm2). In this separator the reactor products are separated into gases (mainly hydrogen,H2S & NH3) & hydrocarbon. The effluent inlet temperature should not be more than 210 0C.The gases from the separator pass through the exchangers & then air coolers. Before entering the air cooler water is mixed so that the ammonia gets dissolved in it. Then it goes into the cold high pressure separator.The bottom product goes into another vessel. Cold high pressure separator: In the cold high pressure separator (34 kg/cm2) the effluent gets separated into three layers, gas (mainly H2 & H2S), hydrocarbon layer & the sour water. The gases are sent to the amine absorber to absorb the H2S.The gases coming from the absorber is mainly hydrogen is sent to the membrane unit for purification. Sour water is drained from the bottom & hydrocarbon is sent with the other hydrocarbon separated earlier. Fractionator: The hydrocarbon is sent via exchangers to the fractionator furnace where the temperature is raised to 350 oC. After this the feed is sent to the fractionating tower having 52 trays. Medium pressure stripping is sent from the bottom of the fractionator. The overhead product in LPG & light naphtha is sent to the gas recovery section. The next side cut is heavy naphtha is sent to the naphtha stripper. The temperature stripper bottom is maintained using the reboiler. The bottom of the stripper is sent to storage tanks & top product is sent for reflux. The next side cut is kerosene/ATF is sent to the stripper. The temperature of the stripper bottom is maintained using the reboiler. The bottom product of the stripper is sent to the storage tanks & top product is sent to the reflux in the fractionator. The next side cut is high speed diesel which is sent to the stripper. The stripper bottom temperature is maintained using steam. The stripper bottom is sent to the storage tanks & top is refluxed. All the
  • 48.
    P a ge | 48 reboilers are heated using hot diesel. The fractionator bottom is sent as FCC feed. Light end recovery section: Light end gases from the fractionator are sent to the deethanizer, where the gases are removed & sent to the amine absorber. The bottom of the deethanizer is sent to the debutanizer, for the recovery of LPG.LPG is taken out as the top product sent to the caustic removal section to get pure LPG. The stabilized naphtha is taken as the bottom product & sent to the storage tanks. Product routing: Hydrocracker unit produces fuel gases, LPG, Naphtha, ATF/SK, HSD and unconverted oil as products. Routing of these products is as follows. 1.) FUEL GAS Fuel gas from KOD of H2S absorber is routed to fuel gas system in MEROX unit. 2.) LIGHT NAPHTHA Light naphtha is routed to naphtha storage. 3.) HEAVY NAPHTHA It will be normally blended with HSD at HCU. However it can be routed to Naphtha along with light naphtha. 4.) LPG LPG product in the HCU can be routed to Horton sphere in the LPG area of existing refinery. 5.) SK/ATF SK/ATF from HCU goes to existing SK/ATF tanks. Hock ups are provided to route it either ATF run down tanks or to SK rundown tanks. It can also be blended to diesel at HCU. 6.) HSD HSD from FCCU goes to existing diesel fuel through a 6” diameter line. 7.) FCC FEED UNCONVERTED OIL Unconverted oil (hot FCC feed) can be routed directly to FCCU by passing air cooler or can be routed to FCCU feed tank after air cooler feed. All the product lines (except LPG and Gas) are connected to a 8” dia slope line at the battery limit which is going to slope tank.
  • 49.
    P a ge | 49 PROJECT DONE PROJECT 1: SULPHUR RECOVERY UNIT REVAMPING INCREASING THE EFFICIENCY AND PRODUCTION OF SULPHUR BY USING ENRICHED AIR INSTEAD OF ATMOSPHERIC AIR. Objective: To Reduce the SO2 emission from the Refinery by recovering Sulphur from Amine Acid and Sour Gases produced during various Hydrotreating Process. Feed : Amine Acid gases and Sour acid gases Operating Conditions:  Temperature Range : 195-320o C  Pressure: 0.56 kg/cm2(g) Introduction: The sulphur recovery unit is design in accordance with the Claus process to recover sulphur in its elemental form. The unit consists of three identical units A,B &C. Each unit consist of the thermal stage in which H2S is partially burnt partially followed by three catalytic stages & a super Claus stage. A catalytic incinerator is there for incineration of all the gases to prevent pollution of the atmosphere. Product Yield: Sl. No. Products wt% 1 Off-Gas 0.1 2 Sulphur 99.9 Chemical reactions in SRU: The sulphur recovery process is applied to the present design, which is known as the Claus process is based on the combustion of hydrogen sulphide with a controlled flow rate of air which is maintained automatically by the gas analyser to burn completely ammonia, hydrocarbons & burn one third of hydrogen sulphide to sulphur dioxide & water.  H2S + 3/2 O2  SO2 + SO2 + HEAT
  • 50.
    P a ge | 50 The major percentage of the residual H2S combines with SO2 to form elemental sulphur, according to the equilibrium reaction.  2 H2S + SO2  3S + 2 H2O HEAT The sulphur formed is in the vapor phase in the main combustion chamber. PROCESS DESCRIPTION : The sour gas from the amine recovery unit & sour water unit is passed through the knock out drum.to remove any water from it. The sour gas from the ARU contains 85 % H2S & sour gas from the SWS contains around 55 % H2S. The two streams combine & are preheated in a steam heater to 209o C.The air supplied to the burner is also preheated to 125-130o C by the steam heater & is supplied by the blower. The heated sour gas flows into the burner & combustion chamber. To process the sour gas from the SWS, the temperature in the burner should be maintained about 1250-1400o C . In the main burner air is supplied in sufficient quantity to burn all the hydrocarbons, ammonia & one third of H2S to sulphur dioxide & water. In order to remove the heat evolved in the combustion chamber the gases pass through the tube bundle of the waste heat boiler. The temperature of the combustion chamber is around 1056o C & pressure is around 0.5-0.7 kg/cm2 .At this stage the water is charged in the shell side to produce medium pressure steam (13 kg/cm2 ).The sulphur in the combustion chamber is condensed & is transferred to the sulphur pit through the 1st sulphur lock. The process gases leaving the waste heat boiler contains a high percentage of H2S & SO2 which has to be lowered. In order to do this it is passed through a set of three reactors containing a special catalyst of TiO2.The process before going to the first reactor goes to the steam reheater where it gets heated to 230o C.It passes through the catalyst bed where H2S reacts with SO2 to form elemental sulphur. Since the reaction is exothermic the temperature rises to around 304o C. From the rector it goes to the 2nd sulphur condenser from where sulphur goes to the sulphur pit & the process gas goes to the 2nd reactor through the steam re-heater & so on. Atmospheric (Normal) Air: 21% Oxygen + 79% Nitrogen + Minor Inerts Enriched Oxygen: 40% Oxygen + 60% Nitrogen This Enriched air is produced as a bi-product in Nitrogen Plant. Here it can be provided into the SRU for increasing its efficiency.
  • 51.
    P a ge | 51 MATERIAL BALANCE FOR SULPHUR RECOVERY UNIT Material balance in SRU involves calculation around individual equipment of the unit and samling from various points provided in the equipments. Feed Rate : 2200 kg/hr H2S in acid gas sample = 70% Sample analysis of feed gas S.No. Component Wt. (kg) kg moles Wt (%) 1 H2S 1540 45.2942 70.00 2 CO2 316 7.1819 14.37 3 H2 0.200 0.1000 0.01 4 CH4 2.910 0.1819 0.140 5 C2H6 0.620 0.0207 0.03 6 C3H8 0.210 0.048 0.010 7 C4H10 1.200 0.0207 0.060 8 C5H12 0.180 0.0025 0.010 9 H2O 338.68 18.8156 15.400 TOTAL 2200.000 71.6223 100.000 Reactions (Chemistry) inside the main combustion chamber S.No. Reactants Products 1 H2S H2 + S 2 H2S + 3/2O2 SO2 + H2O + Heat 3 2H2S + SO2 3S + 2H2O 4 H2 + CO2 CO + H2O 5 CH4 + 2O2 2CO2 + 3H2O 6 C2H6 + 7/2O2 2CO2 + 3H2O 7 C3H8 + 5O2 3CO2 + 4H2O 8 CO + S COS 9 CH4 + 4S CS2 + 2H2S Calculations Hydrogen produced (by reaction 1) = 6% of total H2S get converted into hydrogen as given in manual ( STORK AND COMPRIMO)
  • 52.
    P a ge | 52 H2 produced = 45.2942 x 0.06 = 2.7176 kg-moles = 92.4001 kg Calculation of H2S / SO2 / Sulphur The idea is to burn 1/3rd of H2S in the feed gas (mol%) in order to create the right ondition for CLAUSE reaction to take place and to maximize the sulphur recovery nearly 1/3rd of the total H2S should be burnt to SO2 to facilitate the reactions. Thus.. H2S converted to SO2 = (45.2942 – 2.7176 ) x 0.35 = 14.9018 kg-moles ( 2.7176 kg-mol H2S get converted into H2 ) Balance H2S in MCC = 42.5766 – 14.9018 = 27.6748 kg-moles SO2 formed = 14.9018 kg-moles H2S reacted with SO2 = 27.6748 x 0.82 = 22.6933 kg-moles ( Reaction no. 3) SO2 reacted with H2S = 22.6933 x 0.50 = 11.3476 kg-moles Balance SO2 = 14.9018 – 11.3467 = 3.5551 kg-moles x 227.5284 kg = 808.8862 kg Elemental Sulphur produced By reaction 3rd =22.6933 x 1.50 = 34.0400 kg-moles By reaction 1st = 2.7176 kg-moles Total = 34.0400 + 2.7176
  • 53.
    P a ge | 53 = 35.7576 kg-moles = 1176.2432 kg ( 1176.2432 / 1540 ) x 100 = 76% (Conversion of H2S in Sulphur ) H2S produced by reaction – 9th = 0.0038 kg-moles Thus total H2S in process gas (o/l of MCC ) = ( 27.6748 – 22.6933 ) + 0.0038 = 4.9853 kg-moles = 169.5002 kg Hydrogen Balance H2 by reaction 1st = 2.7176 kg-moles H2 with feed = 0.1000 kg-moles Total = 2.8176 kg-moles CO by reaction 4th = 2.8176 x 0.90(90% Conversion) = 2.5358 kg-moles Balance H2 = 2.8176 – 2.538 = 0.2818 kg-moles COS by reaction 8th = 2.5358 kg-moles x 152.1480 kg = 385.8169 kg Sulphur consumed by reaction 8th = 2.5358 kg-moles x 81.1456 kg = 205.7690 Balance elemental sulphur = (34.00400 + 2.7176 – 0.0076 – 2.5358 )
  • 54.
    P a ge | 54 = 34.2142 kg-moles = 1094.8544 kg Sulphur recovery in MCC/ frist condenser = 1094 / 1540 = 0.71 (range ito 70 to 75% as STOCK ) CO2 balance CO2 from reaction 5th = 1.800 kg-moles 6th = 0.207 x 2 = 0.0414 kg-moles 7th = 0.0048 x 3 = 0.1444 kg-moles Total = 0.2358 kg-moles Consumed in reaction 4th = 2.5358 kg-moles Balance = 7.1819 + 0.2358 – 2.5358 = 4.8819 kg-moles x 214.8036 kg-moles H2O balance Water formed by reaction 2th = 14.9018 x 1 = 14.9018 kg-moles 3rd = 27.6748 x 0.82 x 1 = 22.6934 kg-moles 4th = 2.5358 x 1 = 2.5358 kg-moles 5th = 0.1800 x 2 = 0.3600 kg-moles 6th = 0.0207 x 3 = 0.0621 kg-moles 7th = 0.0048 x 4 = 0.0192 kg-moles Total = 40.5723 kg-moles H2O with feed gas=18.8156 kg-moles
  • 55.
    P a ge | 55 Total =59.3879 kg-moles =1068.9814 kg Combustion air required: O2 for reaction (2)---14.9018*1.5=22.3527 kg-moles (5)---0.1800*2=0.3600 kg-moles (6)---0.0207*3.5=0.0725 kg-moles (7)---0.0048*5=0.0240 kg-moles Total == 22.8092 kg-moles (729.8944 kg) Air supplied--- 729.8944/0.21==3475.6875 kg N2 with air --- 3475.6875*0.785= = 2728.4148 kg Inerts 3475.6875*0.005= = 17.3784 kg Material balance around the condenser (05-E-02) The o/l stream of MCC (main combustion chamber) is fed to 1st condenser, here 99% of the sulphur vapour get condensed in to liquid. Condensed sulphur vapour ---34.2142*0.99=33.8721 kg-moles = 1083.9059 kg Uncondensed sulphur vapours =0.3421 kg-moles= 10.9485 kg
  • 56.
    P a ge | 56 H2S=168.6536 kg CO2=214.8036 kg H2=0.5634 kg C4H10=1.200 kg C5H12=0.1800 kg H2O=1068.9 kg SO2=227.5285 kg CS2=0.1444 kg COS=152.1480 kg S=10.9485 kg N2=2728.41 kg Inerts=17.38 kg Process gas Total=4690.94 5675.6875 kg/hr S=1083.90 kg H2S=0.8473 kg Total=1084.75 Total A+B = 4690.94+1084.75 = 5675.69 kg 05-E-02
  • 57.
    P a ge | 57 MATERIAL BALANCE SUMMARY AROUND- THE MCC Component Inlet stream, kg/kg-moles Outlet stream , kg/ kg-moles H2S 1540/45.2942 169.5002/4.9853 CO2 316/7.1816 214.8036/4.8819 H2 0.200/0.100 0.5634/0.2817 CH4 2.910/0.1819 --- C2H6 0.620/0.0207 --- C3H8 0.210/0.0048 --- C4H10 1.200/0.0207 1.200/0.0207 C5H12 0.1800/0.0025 0.1800/0.0025 H2O 338.680/18.8156 1068.9814/59.3879 SO2 --- 227.5285/3.551 CS2 --- 0.1444/0.0019 COS --- 152.1480/2.5358 O2 729.8944/22.8092 --- N2 2728.4148/194.8868 2728.4148/194.8868 Inerts 17.3784/--- 17.3784/-- Sulphur 1094.0544/34.2142 Total 5765.6876 5675.6871 Conclusion from the chemistry of MCC: Sulphur recovery--- 1094.8544/1540(32/34) =0.7548=75.48% Air required (air/fed gas) =3475.6876/2200 =1.6 3475.6876/(2200*0.7) =2.2 (in terms of H 2S only) Feed intake of SRU = 2200 kg Oxygen required by 2200 kg of feed = 729.8944 kg Air intake as per oxygen required = 729.8944 x (100/21) [21% of Air is oxygen in atmospheric air] = 3475.6876 kg If the conventional atmospheric air is replaced by the enriched air.
  • 58.
    P a ge | 58 Enriched air required will be = 729.8944 x (100/40) [40% of air is oxygen] = 1824.736 kg New Air to feed ratio = 1824.736 / 2200 = 0.829 Total mass input = 2200 + 3475.6876 = 5675.6876 kg New mass input via revamped process = 2200 + 1824.736 = 4024.736 kg Total increment in feed = (5675.6876 / 4024.736 ) x 2200 = 3102.585 kg Total oxygen intake required by 3102.585 kg of feed = 2573.2449 kg Hence increment in efficiency = (3102.585-2200) / 2200 = 41.02 % Total in sulphur produced = 1094.0544 x (3102.585 / 2200) = 1542.9076 kg Hence increment in sulphur production = 1542.9076 - 1094.0544 = 448.8532 kg
  • 59.
    P a ge | 59 CONCLUSION The report includes process description of all units (AVU, FCCU, VBU, MEROX treatment, DHDT, OHCU, HGU). A detailed analysis of the SRU(Sulphur recovery unit) has been done. A project has been done on usage of enriched air(containing 40% oxygen) instead of atmospheric air(containing 21% oxygen). The increase in efficiency of the system is 41.02% and hence the increment in Sulphur produced is 448.8532 kg.