ID NO.13
44
ERECTION GUIDELINES
FOR
500 MW
BOILER PRESSURE PARTS
{COAL FIRED CONVENTIONAL TWO PASS DESIGN)
BHARAT HEAVY ELECTRICALS LIMITED
POWER SECTOR-SOUTHERN REGION
QUALITY DEPARTMENT
CHENNAI - 600 035.
DOC. No.: PS:QLY:017
Rev. No.: ROO/09-04
Quality is the key to Productivity and Prosperity
1
ERECTION GUIDELINES
F O R
500 MW
BOILER PRESSURE PARTS
(COAL FIRED CONVENTIONAL TWO PASS DESIGN)
PREPARED BY
&
APPROVED BY
B H E L : P S S R : Q U A L I T Y
AUTHORISED TO BE
USED BY
HEAD - QUALITY
PS-SR : CHENNAI
DOCUMENT No.
PS:QLY:017
R00 / 09-04
ID No.
1344
DATE OF ISSUE
04-09-2004
COPY No:
ISSUED TO:
CONTROLLED/
COPY
No. OF
PAGES:
139
(D'Devasah
Dy.Manager /
m,
uality)
BHARAT HEAVY ELECTRICALS LIMITED
POWER SECTOR - SOUTHERN REGION
QUALITY DEPARTMENT
CHENNAI - 600 035
INDEX
SI.No. DESCRIPTION No. OF
SHEETS
1. INTRODUCTION 6
2. BOILER DRUM 48
3. ERECTION OF HEADERS 14
4. ERECTION OF 1s t
PASS RADIANT ROOF 5
5. ERECTION OF WATER WALL SH STEAM COOLED WALL 17
6. DOWN COMER ERECTION 5
7. ERECTION OF CONTROLLED CIRCULATION PUMPS 10
8. ERECTION OF COILS 25
9. ERECTION OF BUCKSTAY 22
10. VOIDS THAT ARE TO BE CLOSED IN PRESSURE PARTS 3
11. RECOMMENDED HYDROSTATIC TEST PROCEDURE 19
INTRODUCTION
BOILER PRESSURE PARTS
Introduction
The general arrangement of pressure parts of a conventional Two pass design boiler of
500 MW unit is shown in Fig.1 (First pass) and Fig.2 (second pass). The locations of
Pressure part components and assemblies are also indicated in the figures.
At job site, the main function of erection group is to receive the components, store them,
protect them from damage, preserve them during storage to sustain the original condition
and assemble them within the permissible limit/tolerance specified in the "Boiler pressure
parts Engineering Checks for Erection" (Pub.2022) to achieve pre-determined
performance during operation.
Around 4,480 tonnes of pressure parts components per unit are despatched loose to the
job site by road and rail. Hence, it becomes all the more important for the job site erection
group to take utmost care right from the receipt stage to completion of erection, so that
commissioning activities can proceed without any difficulties.
The major components in pressure parts to be erected are boiler drum, headers, water
walls and steam cooled walls, superheater, reheater coils, economiser coils and
buckstays.
Recommended hydraulic test procedure, welding & NDE are also covered in this section.
GENERAL NOTES:
1. Ensure that the component/parts are erected as per the latest applicable
contract drawings.
2. Read the drawing carefully and take care to note the specific erection points
given in the drawing.
Bharat Heavy Electricals Limited
BOILER PRESSURE PARTS
Fir.,1. HOI1.ER PRESSURE PARTS (1 PASS^
Bharat Heavy Electricals Limited
BOILER PRESSURE PARTS
01. DRUM
02. DOWNCOMER
03.SUCTION MANIFOLD HEADER
04. CIRCULAR PUMP
05. DISCHARGE LINES
06. LOWER RING HEADER
07. WW HOPPER
08.FRONT WW OUTLET HEADER
09.SIDE WW OUTLET HEADER
10. REAR 'WW HANGER OUTLET HEADER
11. REAR WW SCREEN OUTLET HEADER
12. VACANT
iJ.ECO. INLET HEADER
.ECO. COIL ASSY - LOWER
15.ECO. COIL ASSY - INTER
16.EC0. COIL ASSY - UPPER
17. EC0. OUTLET HEADER
18.EC0. LINKS TO DRUM
I9.SH. SATURATED CONNECTING TUBES
20.SH. RADIANT ROOF INLET HEADER
21.SH. RADIANT ROOF OUTLET HEADER
22. SH SIDE WALL INLET HEADER
2J.SH. SIDE WALL OUTLET HEADER
24.SH. FRONT WALL INLET HEADER
25. SH. REAR WALL INLET HEADER
26.5H/EC0 SUPPORT HEADERS
27. SH. REAR ROOF JUNCTION HEADER
28. LTSH INLET HEADER
29. LTSH COIL ASSY
30. LTSH OUTLET HEADER
31.SH. DESUPERHEATER
T
?.S«. DIVISION PANEL INLET HEADER
.3.SH. DIVISION PANELLETTES
34.SH. DIVISION PANEL OUTLET HEADER
35.SH. PLATEN INLET LINKS
36.SH. VERTICAL PLATEN INLET HEADER
37.SH. VERTICAL PLATEN ASSYS
38.SH. VERTICAL PLATEN OURET HEADER
39. RH. INLET HEADER
40.RH. FRONT ASSYS
41.RH. REAR ASSYS
42. RH. OUTLET HEAOER
43. WW TUBES
44. EXTV. SIDE WW TUBES
45.SH. RAOIANT ROOF TUBES
46. SCW TUBES
47.SH/EC0 SUPPORT TUBES
48.RISER TUBES
49.STEAM COOLED SPACER
a.J2S3S
FIG.2. BOILER P R E S S U R E PARTS (II P A S S )
Bharat Heavy Electricals Limited
BOILER
Erection BOILER PRESSURE PARTS
3. All the components of pressure parts are given Mark Nos./ DU Nos. with PGMA
for the erector to identify with Mark No. indicated on erection drawings and erect
at the proper locations.
4. Take care to see from receipt at site till completion of erection the above
identification mark number /DU numbers painted on the components are
preserved properly. If necessary identification markings shall be repainted
carefully.
5. The erection welds between pressure parts to pressure parts/Non pressure
parts are shown in the erection drawings or Erection welding schedule. Erection
welding Schedule gives the details of all erection welds and cross reference to
these drawings wherein these welds are located. All butt joints in Pressure parts
are to be done with TIG root welding. All attachment welds on to pressure parts
are to be done with Basic coated low Hydrogen electrodes.
6. Comply with the field weld procedures while carrying out the welding.
7. Hydraulic test is to be conducted after all welding of pressure parts and non
pressure part attachments on to pressure parts are completed.
8. After site hydraulic test of the boiler no welding shall be performed in pressure
parts.
9. Prior to erection, all headers, lines, links, tubes, elements, panels etc. shall be
checked for clear internal passage.
Bharat Heavy Electricals Limited
BOILER
Erection BOILER PRESSURE PARTS
10. Erected items should be protected from workmen climbing on them and water
falling on them. Caps shall be left on tubes and links until final fit up and
11. Erection attachment/lifting attachments that are welded to the components shall
be removed / cutoff after completing the erection without damaging the
component (Eg. Panels, coils, downcomer etc.)
12. Check the entire boiler to make certain that, all temporary ties to structural steel
are removed.
13. With the help of expansion movement diagrams (released under PGMA-00-030)
check to see that thermal movement of any pressure part is not restrained.
14. Check to see that the expansion indicators are properly installed.
15. Check particularly around furnace bottom for interference from movements of
boiler. If ash hopper is installed make sure that adequate clearance is provided
for downward/side ward movement of furnace walls headers.
16. Ensure that all voids in fusion/fin welded (Peg and flat fin) panels including
erection / lifting slots are closed in furnace/roof and back pass walls.
welding.
Bharat Heavy Electricals Limited
(
* n i t m ]
BOILER
Erectionfffta
BOILER DRUM
Bharat Heavy Electricals Limited
BOILER DRUM
1. TRANSPORTATION OF DRUM:
Boiler Drum is transported by a special wagon "KAVERI"
Ref. : Fig Nos. 3A & 3B
1.1 Preparation for unloading:
Before arrival of steam drum at site, the following preparation will be made
ready for unloading.
1) 2 Nos. 75 MT capacity, cranes for unloading.
2) 2 Nos. 4" wire rope slings
3) wooden sleepers - 4 inch x 8 inch x 8 ft - 300 Nos.
4) Pulling machines 6T capacity - 2 Nos.
On receipt of steam drum at site, two cranes of 75 MT capacities will be
positioned on one side. The drum will be rotated with the help of crane so as to
make erection lug on the top. Two tie members of the wagon will be removed.
Wooden sleepers around 100 Nos. will be laid below the central portion of drum
and supported at the center. Now the cranes will be positioned near rear end
and this end will be lifted by about 300 mm using 4" slings. Wooden piece tied
with manila rope may be used below the slings to avoid damages due to
slinging.
After lifting the rear end, the rear portion of wagon will be pulled out using 6MT
capacity pulling machines anchored else where. The wooden sleepers will be
stacked below the rear end as per Fig. No.4 so as to support the rear end.
Similarly the front end of the drum will be lifted with the help of cranes and this
end also will be packed with wooden sleepers so as to support the front end.
Bharat Heavy Electricals Limited
BOILER DRUM
Bharat Heavy Electricals Limited
BOILER DRUM
rt-H. AUGtO END ViCi','
F I G . m
Bharat Heavy Electricals Limited
BOILER DRUM
Bharat Heavy Electricals Limited
BOILER
Erection
BOILER DRUM
2. Preparations for Drum skidding:
1. Drum skids - 3 Nos.
2. 6 shieve pulley blocks - 80 MT capacity -2 Nos.
3. 1" wire rope.
4. 10 MT capacity Electrical winch
5. 90 lbs rails - to be laid over the sleepers up to furnace cavity.
6. Rubble soled ground for laying rails.
7. 75 MT capacity cranes - 2 Nos. - for assisting and changing direction.
Using 2 Nos. 75 MT cranes, the drum kept over the wooden sleepers will be
slowly lowered over the drum skids, which are kept over the rails. (Details of
drum skid is shown in fig.5). It is possible by lifting alternate ends and removing
the sleepers sequentially. Wire rope will be tied over the drum along with skids.
One of the 6 shieve pulley block will be connected to the front end drum skid
with one inch sling and other 6 shieve pulley block will be kept near boiler
column which are either connected with build up I beam or 4" wire rope. 10 T
electrical winch will be positioned near Boiler column in Boiler area. One-inch
wire rope on winch will be connected to both the 6 shieve pulleys through guide
pulleys. Grease will be applied over the rails (three rows) for smooth skidding of
drum.
Skidding operation will be started initially by lifting the front end of drum slightly
with crane & operating the winch.
Bharat Heavy Electricals Limited / 3
BOILER DRUM
Bharat Heavy Electricals Limited
BOILER DRUM
V. Final inspection before drum lifting:
1. All the HSFG bolted connection of main structure shall be inspected as per
the procedure.
2. Rocker position shall be checked and recorded.
3. Proper anchoring of winches shall be checked and ensured.
4. Anchoring of all guide pulleys checked.
5. The insulation resistance of winch motors shall be meggered.
6. Alternate power supply shall be kept ready.
7. All four drum-lifting wire ropes shall be physically checked for any damages.
8. Communication and lighting arrangement shall be ensured.
9. Interference of wire ropes shall be checked and free movement ensured.
10. Approach for all pulley blocks and rocker plates shall be ensured.
11. Persons shall be identified for proper signaling, winch operation and
inspection during erection.
Bharat Heavy Electricals Limited
BOILER DRUM
IMPORTANT NOTE
VI. ERECTION OF STEAM DRUM:
Methodology for drum erection can be arrived at by the task performers in
consultation with Facility Engineering, PSSR-HQ
VII. MINIMUM STRUCTURE COMPLETION PRIOR TO DRUM ERECTION
Minimum structures to be erected before drum lifting shall be in line with
Field Quality Plan (FQP) for the specific project and recommendations
from Engineering, BHEL, Trichy.
Bharat Heavy Electricals Limited
BOILER
Erection BOILER DRUM
DRUM INTERNALS.
Adopt the procedure given below to assemble the drum internals at site.
1. Study the concerned contract assembly drawing before start of the internal
assembly.
A typical cross sectional view of drum internal is shown in Fig. 12A.
2. While dismantling drum internals at site, match marks to be made so that
same sub assembly component is fitted in the same place during re-
3. seal welding is to be done only as per arrangement of drum internal drawing.
4. All bolted connections are to be used with double washers. One at the back
of nut and the other at the front of bolt and ensure that the washers cover
the holes/ slots fully.
5. Inspect all vent and drain holes in the internals to make certain they are
open.
6. Ensure that the weld joint of feed pipe are leak proof.
7. The drier sections are not to be welded together nor to the drier supporting
structure. But the supporting structures to be seal welded to the drier base
angle as per arrangement shown in Fig. 12D.
8. Ends (entry and exit) of secondary separators must be opened for steam
passage. Refer Fig. 12B.
9. Ensure that all parts of separating chamber are fitted without any gap. The
welds at the joints should be complete and leak proof.
assembly.
Bharat Heavy Electricals Limited
BOILER DRUM
FIS.J2A.QRUM INTERNALS
(FOR C O N T R O L L E D C I R C U L A T I O N )
Bharat Heavy Electricals Limited
BOILER DRUM
10. Check whether the primary separator is damped to its supports rigidly with
its axis vertical so that it does not tilt or fall during operation. Refer Fig : 12B.
A tolerance of ± 5mm is allowed in the vertically of turbo separator.
11. Check whether the passage through individual screen drier boxes are free
from foreign material. Refer Fig:12C.
12. Check whether the screen driver boxes are fixed with each other such that
the gap does not exceed 1 mm.
13. Ensure that drum is free of all foreign particles especially tools and electrode
bits may remain inside after the erection of internals.
14. Before closing the manhole door, see that manhole door gasket is in perfect
condition.
15. Check whether the downcomer cover assembly has been installed over the
downcomer openings to avoid vortex formation during operation.
16. Check for the orientation of holes in blow down pipe. These holes are to be
in the direction opposite to chemical dosing pipe.
17. The holes in the chemical dosing pipe should be facing towards the feed
distribution pipes.
Bharat Heavy Electricals Limited
Bharat Heavy Electricals Limited
BOILER DRUM
ERECTION OF HEADERS
Bharat Heavy Electricals Limited
BOILER
Erection ERECTION OF HEADERS
1. Checks on supporting structure prior to erection:
a. Check the dimensional correctness of the pressure parts supporting structures
(RBs/WBs) with respect to reference axis shown in the structural drawing.
Note : For erection of supporting structure, the drawings given in structural group
are to be followed. For the header location with respect to reference axis the
pressure parts drawings are to be followed. There will be a difference in dimension
of the centre line of supports at the top and centre line of header with respect to
reference axis. This difference is preset to accommodate thermal expansion as
shown in the Fig.1.
A - Presetting for that particular suspension depends on '0'
D - Distance from origin of expansion
X - Distance of the pressure part component that is suspended
For the dimensions and the amount of presetting refer the contract
drawing.
from reference structure.
X+A Distance of the suspension point on the structure from the reference
structure.
Bharat Heavy Electricals Limited
ERECTION OF HEADERS
O R I G I N O F
E X P A N S I O N
A - P R E S E T T I N G F O R T H A T P A R T I C U L A R S U S P E N S I O N D E P E N D S UP ON - D
D - D I S T A N C E F R O M O R I G I N O F EXPANSION
X - D I S T A N C E O F T H E P R E S S U R E P A R T S C O M P O N E N T T H A T IS S U S P E N D E D
F R O M R E F E R E N C E S T R U C T U R E
F O R T H E D I M E N S I O N S A N D T H E A M O U N T O F P R E S E T T I N G
R E F E R C O N T R A C T D R A W I N G
F I G . 1 - H E A D E R S U P P O R T W I T H O F F S E T ( T Y P )
Bharat Heavy Electricals Limited
j B 0 I L E R
I Erection ERECTION OF HEADERS
2. Check the following on headers:
a. Orientation of the headers.
b. Axis marking at the ends in the II & IV quadrants.
c. Left/right marking for the headers parallel to drum axis.
d. Front/Rear marking for the headers perpendicular to drum axis.
e. Flexible hose test for long stubs of the header to ensure free passage.
f. Sponge test for open-end header stubs.
g. The bow in both the planes, scarfing line and stub verticality. Clean the
weld edge preparation and apply weldable primer and fix all end caps.
h. Check the IBR inspection seal on the header.
i. Before erection of Header Ground Inspection by Boiler Inspector of
Concerned State to be completed.
3. Erection of hanger rods.
- Position the bearing plate over the support channels as per the structure
drawing dimension and tack weld as shown in the fig :2.
- Insert the hanger rods/tie rods through bearing plate and tighten with nut.
Bharat Heavy Electricals Limited ~
ERECTION OF HEADERS
FiG. 3. T E M P O R A R Y S U P P O R T
Bharat Heavy Electricals Limited
BOILER
Erection ERECTION OF HEADERS
Erect all the hanger rods (for all headers) and tighten the nut in such a way to
maintain the hanger rod holes in one line to fix header easily and align.
4. Erection of header
a. Temporary support for headers with an off-set support
Temporary support arrangement (for arresting header to avoid any
possible disturbance during erection of connected pressure parts) to be
made ready as shown in the Fig. 3.
- Elevation G to be calculated as follows:
- G = Elevation of header - 1
/4 the diameter of header
Center line (as per drawing) (as per drawing)
- This arrangement is to be made available in two places minimum at
L/4 distance from the end (where L is the length of the header).
- Mark the header axis with respect to reference axis as shown in
pressure parts drawings, over the temporary support arrangement as
shown in fig.4..
b. Lifting arrangement for headers
- The pulley arrangement at the top to be fixed/lashed only with welded
beams (WBs) and not to rolled beams (RBs)
Bharat Heavy Electricals Limited
Note: Use soft materials like gunny bag while lashing the ropes over the WBs to avoid
dents, rubbing marks on the same.
The capacity, number of shieve pulleys, lifting wire rope diameter and guide
pulley location are to be decided at site based on the weight of the header and
position of the lifting winch.
Header lugs must be used for lifting as shown in the Fig. 5.
While lifting the header, use a tag line to control the load (movement of header).
Note: For headers which have an offset with the supporting structure axis - lift the
header and place it over the temporary support and match the header axis with the
centerline marked over the temporary support.
Connect the hanger rod with the header lug using the pin.
Provide the correct size cotter pin.
Check the elevation of the header, orientation, horizontality and distance from
reference axis before arresting the header.
Arrest the header as shown in the fig . 6.
Other headers like ring header which are connected with waterwall and like
SHH9 which are connected with steam cooled wall (SCW) are to be positioned,
aligned and welded with water wall / S C W etc. respectively.
Bharat Heavy Electricals Limited 2£
ERECTION OF HEADERS
ERECTION OF HEADERS
Bharat Heavy Electricals Limited
Note: 1. The end caps should be removed only during final fit up.
2. The temporary supports should be removed prior to hydraulic test only. The
temporary supports should be erected in such a way that it should not be a
hindrance to any permanent suspension/components.
Other important aspects of header suspension and header alignment are shown in
Fig. 7 A t o 7 E .
Bharat Heavy Electricals Limited
ERECTION OF HEADERS
ERECTION OF HEADERS
T A C K W E L D A F T E R F I N A L A D J U S T M E N T
S U P P O R T C H A N N E L S AT
p R e s s o s e P A R T S S U P P O R H
L E V E L ( P P S L )
H A N G E R ROD
.WELOING B E T W E E N SUPPORT C H A N N E L AND
THE B E A R I N G P L A T E .
L E N G T H OF W E L D I N G S H A L L BE A S
C A L L E D FOR IN T H E CONTRACT DRAWINGS.
A F T E R FINAL A D J U S T M E N T T H E N U T S H O U L D BE T A C K E D
TO T H E B E A R I N G P L A T E
' ' S T R I K I N G A R C OR W E L O I N G ON T H E L O A D E D H A N G E R RODS
S H O U L D B E AVOIDED "
FIG.7A. BEARING PLATE WELDING OETAILS
C O L L E C T O R C H A N N E L
S U P P O R T S TO CEILING
/COLLECTOR
C H A N N E L S , ^
I
THE C O L L E C T O R CHANNELS S H O U L D
Sff M A I N T A I N E D H O R I Z O N T A L .
rue B O T T O M wors of thc C O L L E C T O R
CHANNEL SUPPORTS SHOULD BS
T A C K K X J H O T * W I T H THE ROD A M D
THE BEAR IMS PLATE,
THE T A C K / M S SHOULD BX X O M E
BEFORE ATTEMPTING T o T I S H T E N
TH£ W O T S A T THE CfflLING T O P .
TACK W E L D A F T E R
F I N A L A D J U S T M E N T
FIG.7B. COLLECTOR CHANNEL DETAILS
Bharat Heavy Electricals Limited
ERECTION OF HEADERS
T H I S H A N G E R L O A D IS EUFURCATEO THRO
C O L L E C T O R C H A N N E L A R R A N G E M E N T AND
T A K E N TO C E I L I N G TO AVOID I N T E R F E R E N C E
C H E C K T H E E Q U A L L O A O I N G OF S T R A I G H T H A N G E R
B Y T U N I N G ( E Q U A L PITCHED S O U N D ) , C H E C K T H E
L O A D I N G ON B I F U R C A T E D H A N G E R S WITH W R E N C H E S .
:
I G. 7 C ._ H A N G ER ROD QF.TAI1- 3
Bharat Heavy Electricals Limited
ERECTION OF HEADERS
Bharat Heavy Electricals Limited
BOTTOM RING HEADER :
Furnace water wall system has been provided with bottom ring header of 914.4 mm
OD and 95 mm thickness. Bottom ring header supplies water to various water wall
tubes.
These headers are transported to site in four pieces and each header weighs around
40 to 45 MT. Header is provided with orifice adopters which are welded at shop.
Orifices are fixed to the adopters by means of marman couplings. Orifices and
couplings are erected after steam blowing of Boiler system.
Individual piece of ring header is erected over the temporary brackets welded in the
columns with the help of 2 Nos. 75 MT cranes positioned inside the furnace cavity,
Refer Fig. No.7G.
Ring headers are erected before erection of water wall bottom hopper panels. After
erection of all four headers, headers are aligned with respect to drawing. After
alignment, headers are arrested properly before welding.
Both the front headers joints are welded simultaneously. Similarly rear header joints
are completed. This sequence is adopted to avoid any misalignment during welding.
Refer fig No.7F.
BOTTOM RING HEADER ORIFICE ASSEMBLY.
Bottom ring header supplies water to various water wall^rbes. Each water wall tube is
provided with an ORIFICE ASSEMBLY, at the Inlet, installed in the bottom ring Header
as indicated in Fig. No. 7H.
Bharat Heavy Electricals Limited
ERECTION OF HEADERS
ERECTION OF HEADERS
REAR
RiGHl
G_ OF MATCH WITH
FURNACE AXIS
FRONT
Bharat Heavy Electricals Limited
BOILER
Erection ERECTION OF HEADERS
Orifice assembly consists of orifice plate, marman coupling and orifice adopter. Orifice
adopter is welded inside the header and these adopters are welded at shop itself.
Orifice assembly is installed in the ring header after completion of steam blowing
activity. Orifice size and number are checked with reference to the drawing Orifice bore
sizes are checked with "GO-NO-GO" gauge before installation. Orifice plate installed
over the orifice adopter and fixed to the adopter with marman coupling which is
tightened with stainless steel bolt and nut. After installation of orifice assembly in one
Header, Cover plate is provided around section of orifice assembly. The same
procedure is followed for all the headers, after complete installation of orifice
assemblies and cover plates, header is cleaned thoroughly and manhole doors are
closed with new gaskets.
TYPICAL DETAILS OF 500 MW BOILER HEADERS
S.No. DESCRIPTION ECONOMISE
R SYSTEM
WATERWAL
L SYSTEM
SUPER
HEATER
SYSTEM
RE
HEATER
SYSTEM
1. PRODUCT
GROUP
PG-19 PG-05 & 07 PG-10 PG -15
2. No. OF HEADERS 2 10 20 2
3. TOTAL WEIGHT
OF HDR
29 MT 211 MT 170 MT 38 MT
4. MAX. WT OF
SINGLE HDR
16 MT 47 MT 32 MT 24 MT
5. MAX-DIA OF
HEADER
508 MM 914 MM 508 MM 558 MM.
Bharat Heavy Electricals Limited
ERECTION OF HEADERS
MARMAN COUPLING
TYPICAI SECTIONAL VIEW
ORIFICE ASSEMBLY ANO WATER WALL LOWER HEADER NIPPLE
IN THE CONTROLLED BOILERS
3 INDEXING PINS ON
ORIFICE ADAPTER MUST
ENGAGE THE 3 MATCHING
HOLES IN THE ORIFICE TO
PROPERLY IDENTIFY THE
REQUIRED ORIFICE.
E I O : - 7 H ORIFICE IN LOWER WW
Bharat Heavy Electricals Limited
ERECTION OF FIRST PASS
RADIANT ROOF
Bharat Heavy Electricals Limited
BOILER
Erection
ERECTION OF FIRST
PASS RADIANT ROOF
ERECTION OF FIRST PASS RADIANT ROOF
First pass radiant roof tubes arrangement (TYP) is shown in the Fig. No.1A.
Radiant roof consists of 150 nos. of front fin welded loose tubes and 150 nos. of rear
fin welded loose tubes.
These loose tubes with mark nos. punched on it are transported to site as loose tubes.
First pass radiant roof can be erected in there different methods.
Inlet and outlet headers of radiant roof are erected on permanent suspensions as per
drawing.
Roof tube supports are suspended from ceiling structure.
Front loose tubes 8 to 10 nos. are assembled as a panel in the furnace cavity.
Temporary angle stiffners are fixed at two places as shown in the fig. 1B.
Assembled panels are erected with the help of electric winches.
These panels are suspended approximately at roof elevation with the help of
temporary wire ropes which are tied to the ceiling structure.
All front panels are erected and aligned with respect to Boiler axis. Support channel is
fixed over the plate lugs already welded to the tubes. Support channel is connected to
the support rod through pin connection. Support rods are adjusted to get the proper
alignment of tubes. After alignment of temporary panels, front tubes are welded with
inlet header stubs.
Method -1.
Bharat Heavy Electricals Limited
BOILER
Erection
ERECTION OF FIRST
PASS RADIANT ROOF
Radiant roof rear tubes also erected following the same procedure mentioned above.
All rear tubes are welded with the rear outlet header supports. Middle joints of roof
tubes are welded after completion of final alignment of both front and rear tubes.
Temporary binders are removed and support lugs on tubes are welded with the end
bars at the location shown in the drawing Radiant roof tubes are erected after the
erection of all top headers, suspensions, SH links and end bar assemblies.
Front tube is welded with corresponding rear tube in pre-assembly area. Refer fig.
No.1C.
Preassembled front and rear tubes are assembled in furnace cavity as a panel consist
of 5 to 6 tubes with temporary binder. Inlet and Outlet headers are erected on
permanent suspensions.
Preassembled panels are erected with the help of winches. Panels are suspended
from ceiling structure with the help of temporary wire ropes. After complete erection of
roof tubes, suspension channels are fixed to the tube lugs which are already welded to
the suspension rods through pin connection.
Suspension rods are adjusted so as to align the roof tubes. After final alignment, roof
tubes are welded with Inlet and outlet header stubs.
Method : II
Bharat Heavy Electricals Limited
ERECTION OF FIRST
PASS RADIANT ROOF
Bharat Heavy Electricals Limited
BOILER
Erection
ERECTION OF FIRST
PASS RADIANT ROOF
Temporary tie channels are removed and permanent support lugs are welded with end
bars.
Method - III
Both inlet and outlet header suspension and roof tube suspensions are suspended
from ceiling structure. Front roof tubs are preassembled with front inlet header and rear
roof tubes with outlet header in furnace cavity, Ref. Fig. 1D.
Permanent support channels along with two rows of temporary stiffner channels are
fixed on both front and rear assemblies.
Front tubes are welded with inlet headers and rear tubes are welded with rear header
stubs.
Two winches are used to erect the tubes with header. One of the winch wire rope is
connected to the temporary channel through the pulley blocks connected at ceiling
structure and other winch wire rope is connected to the header. Slings are connected
through the suspension lugs of headers.
Front tubes with inlet header are connected at an inclined fashion by operating both
the winches simultaneously.
After hoisting to its final elevation support channels are fixed to permanent support
rods and headers suspension lugs to the permanent tie rods.
After completion of front tubes with inlet header erection, rigging arrangement is shifted
to rear side-ceiling structure. Preassembled rear tubes with header are erected in the
same way as indicated above.
Bharat Heavy Electricals Limited 5 3 .
Front and rear tubes are aligned by adjusting the suspension rods. After final
alignment, middle joints are welded and tube support lugs are welded with end bars.
In all the above methods, precautions are taken to check the mark numbers with
reference to radiant roof assembly drawing.
Bharat Heavy Electricals Limited
ERECTION OF FIRST
PASS RADIANT ROOF
BOILER
Erection
ERECTION OF
WATER WALL AND SH STEAM
COOLED WALL
Bharat Heavy Electricals Limited
BOILER
Erection
ERECTION OF WATERWALL AND
SH STEAM COOLED WALL
I. Waterwall
- Complete the erection and alignment of waterwall outlet headers including
permanent supports. (Front waterwall header, left and right side waterwall
header, waterwall rear hanger header and waterwall rear screen outlet header).
- Waterwall tubes are made out of riffled tubes in furnace region-typical riffled
tube is shown in Fig. 1
- Carry out sponge test of all water wall panels, water hanger tubes, waterwall
arch/screen tubes and close the openings with end caps.
Note: End caps are to be removed just before final fit-up.
Check the following:
- Width of the panel
- Length of the panel
- Permanent bow (if any)
- Any damages like sling mark, deep cut, tool mark etc. (to be rectified before
lifting).
- Location of openings as per drawing.
Bharat Heavy Electricals Limited
BOILER ERECTION OF WATERWALL AND
Erection SH STEAM COOLED WALL
- Edge preparation
- Preassemble the following with panel seal box as shown in Fig.2 (Optional).
- Manhole doors, peephole doors, Instrument Openings, Scot blower openings etc.
Note:- The surface of all tubes that are completely embedded in castable refractory
should be painted with two coats of bituminous paint.
Scalloped Bar Welding Detail
1. Cut the scalloped bar (only top scalloped bar of seal box) as shown in Fig.2X
2. Weld item B bottom scalloped bar and seal box with pressure parts before the
hydraulic test (refer the Fig.2Y)
3. Item A has to be welded to item B after pouring castable refractory inside the
seal box (refer Fig.2 Z).
Erect and weld waterwall hanger tube with waterwall rear hanger header
after alignment (check the verticality before welding).
Note: The lifting arrangement for waterwall hanger tube, arch/screen tubes can be
prepared as explained for LTSH and Economiser coils. (Floating pulley arrangement).
Bharat Heavy Electricals Limited
BOILER
Erection
ERECTION OF WATERWALL AND
SH STEAM COOLED WALL
- Erect and weld waterwall screen tubes with waterwall rear screen outlet
header.
- All the burner blocks shall be preassembled with burner panel and kept in
four corners respectively and temporarily arrested with main structure. The
lifting arrangement shall be made as shown in Fig.3.
- The lifting arrangement is to be suitably decided at site based on the location
of winch.
- Waterwall/SCW panels are to be handled with care to avoid permanent bow
and damage.
- The suggested panel handling method is shown in Fig. 4 (for both lifting and
alignment).
- Lift all the top waterwall panels and align the panels within permissible
tolerance by adjusting panel to panel welding gap. (Refer Fig. 5A to 5C)
- Complete the welding after alignment.
Notts : Figure : 5C
1. Field to align panel edge bars, not tube centers in wall assembly.
2. While assembling the panels, ensure that this pitch tolerance is not
cumulated. The tolerance on width & depth is to be maintained as per
specified Tolerance.
Bharat Heavy Electricals Limited
BOILER
Erection
ERECTION OF WATERWALL AND
SH STEAM COOLED WALL
- After erecting all top water wall panels, erect the buckstays coming in that panel
and align (this will help in maintaining verticality of the waterwall panels and furnace
dimension within permissible limit).
- After erecting the first row of rear waterwall panel (welding with waterwall hanger
tubes) the arch tubes can be erected and welded with waterwall panel and
waterwall screen tube. Care should be taken in erection and alignment of the rear
arch tubes so that the gap required between them and RH rear coils can be
achieved. The formation of rear arch tubes is shown in Fig. No.5D.
Note: Before the erection of Rear waterwall all Reheater coils are to be erected.
- Erect all other panels and complete the welding following the
above procedure.
Note : Care should be taken while erecting the "Z" panel. Additional temporary
supports are to be provided with main structural members to position them.
- All the buckstays are to be erected before taking up the next level
water wall erection.
- Erect and align the riser tubes taking following care :
a) The drum to header connecting riser tubes are to be routed first and matching with
drum and header stub shall be carried out.
b) Weld the middle joint after routing the riser tubes between drum stub and water wall
header stub.
c) Now simultaneously weld the riser tubes joints with drum and header stub.
Bharat Heavy Electricals Limited "
BOILER
Erection
d) Wooden blocks can be used for avoiding touching of riser tubes with coils, on both
sides as shown in Fig. 6A, This would help to get a final fit up after welding of riser
tubes as shown in Fig. 6B.
- Complete the erection of all permanent supports. Release the boiler and furnace
from all temporary supports.
- Recheck the furnace alignment fireball checking and full welding of all Burner
panels,
- Complete the erection, alignment and welding of all upper and lower corner
transition tubes (UCT and LCT).
- Release the boiler first pass for furnace hopper measurements.
II. SH Steam Cooled Wall (Method -1)
- Erect and align the SH rear roof junction header on permanent support.
- Erect all the rear roof supports.
- Lifting arrangement is to be decided as per the site condition.
- Lift all the rear roof panels and fix them on the permanent support.
- Align the rear roof panel,
- Complete the welding with junction header.
Bharat Heavy Electricals Limited
BOILER
Erection
ERECTION OF WATERWALL AND
SH STEAM COOLED WALL
- Erect and align the left and right side top headers of second pass (SH
side wall inlet headers) on permanent support.
Method - 2
- Second pass roof panels are pre-assembled with rear junction header on the pre-
assembly bed located at second pass furnace cavity.
- All the joints with the header end for welding completion in pre-assembly itself.
- Suspension channels also welded on the ground itself.
- Three Nos. temporary stiffener channels are fixed to the panels to avoid buckling of
panels during erection.
- After completion of pre-assembly, the entire panel with header is lifted with the help
of two winches rigged through the ceiling structures.
While lifting, the panel is tilted by about 30 degree to avoid fouling with the
middle columns structures.
After crossing top of middle column structure, panel is made horizontal and
raised to the final elevation.
After reaching final position, panel load is taken in permanent supports and
temporary supports are removed.
Erect all the SH steam cooled wall (erection method to be followed as
explained for waterwall).
Bharat Heavy Electricals Limited " ~ " '
6
BOILER
Erection
ERECTION OF WATERWALL AND
SH STEAM COOLED WALL
Complete the erection of buckstay.
Align the LTSH inlet header and complete the welding with rear SC wall and
connections to LTSH coils.
After erection completion of all steam cooled walls align the following headers.
SH side wall outlet header.
SH front wall inlet header.
SH rear wall inlet header.
Check the verticality of S C wall.
Check the width and depth of second pass.
Check the end gap of LTSH/Eco coils with S C wall.
Complete the erection, alignment and welding of extended side waterwall inlet
header with the extended waterwall panels.
Complete the erection and welding of waterwall supply tubes with rear
waterwall and extended side inlet header.
Complete the erection, alignment and welding of SH extended S C W inlet
header and SH extended side S C W tubes.
Complete the erection alignment and welding of links between SH front wall
inlet header and SH extended S C W inlet header.
Bharat Heavy Electricals Limited
ERECTION OF WATERWALL AND
SH STEAM COOLED WALL
TUBE SIZE :<r>51 X 5- 6
NO, OF RIBS: 8
i
Bharat Heavy Electricals Limited
BOILER
Erection
ERECTION OF WATERWALL AND
SH STEAM COOLED WALL
F I G : 2. S E A L B O X DETAILS
SCALLOPED BAR WELDING DETAIL
FIG. 2Y FIG 2Z
b) OPENING FOR POURING
/ REFRACTORY ^
CUT THE SCALLOPED BAR
1. CUT THE SCALLOPED BAR (ONLY TOP SCALLOPED BAR OF SEAL BOX)
AS SHOWN IN FIG. IX.
2. WELD I T E M ® . BOTTOM SCALLOPED BAR AND SEAL BOX WITH
PRESSURE PARTS BEFORE THE HYDRAULIC TEST (REFER THE FIG. tY)
3. ITEM 0 WAS TO BE WELDED TO ITEM (g) AFTER POURING CASTABLE
REFRACTORY INSIOE THE SEAL BOX (REFER FIG. 12)
Bharat Heavy Electricals Limited
ERECTION OF WATERWALL AND
SH STEAM COOLED WALL
BOILER
Erection
ERECTION OF WATERWALL AND
SH STEAM COOLED WALL
P A N E L E R E C T I O N A T T A C H M E N T
P A N E L
FIG. .j . S U G G E S T E D PANEL HANDLING METHOD
Bharat Heavy Electricals Limited
ERECTION OF WATERWALL AND
SH STEAM COOLED WALL
F I G . 5,v. F U R N A C E A L I G N M E N T W I T H R E S P E C T TO
B O I L E R / F U R N A C E A X I S
Bharat Heavy Electricals Limited
BOILER
Erection
ERECTION OF WATERWALL AND
SH STEAM COOLED WALL
FIG. 5B FURNACE WIDTH/DEPTH/DIAGONAL TOLERANCE
TUBE SPACING *
TUBE DIA + 18 MAX.
1.5 M1N
FIG. 5 C . ALIGNMENTS WELDING OF PANEL EDGE BARS
Bharat Heavy Electricals Limited
E W ( H D R )
® - ® = © = ® = G A P
R E T W E E N
B O T T O M O F R H
( R E A R ) «. R E A R
A R C H T U B E S
L'iL .£"> A R R A N G E M E N T O F Ji E AR _ARCH_ T I J D B A NO
R E M ••'Al E R COIL'.;
Bharat Heavy Electricals Limited
ERECTION OF WATERWALL AND
SH STEAM COOLED WALL
ERECTION OF WATERWALL AND
SH STEAM COOLED WALL
FIG. 6A. RISER TUBE ALIGNMENT
FIG. 6B. RISFR TUBE ALIGNMENT
Bharat Heavy Electricals Limited
ERECTION OF WATERWALL AND
SH STEAM COOLED WALL
BRIEF DETAILS ABOUT WATERWALLS
TOTAL WEIGHT OF WATERWALL PANELS
TOTAL NOS. OF PANELS
MAX WEIGHT OF SINGLE PANEL
MAX. LENGTH OF SINGLE PANEL
MAX. WIDTH OF PANEL
NO. OF TUBES FORMING FURNACE
TYPE OF TUBES
TYPE OF PANELS
SIZE OF TUBES
PITCH OF THE ADJACENT TUBES
MATERIAL OF THE TUBES
MAX. NO OF TUBES IN EACH PANEL
FURNACE DEPTH
FURNACE WIDTH
: 553 MT
164 NOS
5.3 MT
: 24000 MM
1715 MM
1062 NOS.
: RIFLED
FUSION WELDED
: DIA 5 1 X 5 . 6 MM
63.5 MM
: S A 2 1 0 G R . A & G R . C
: 28 NOS
: 15797 MM
: 19177 MM
Bharat Heavy Electricals Limited
DOWNCOMER
PIPES ERECTION
Bharat Heavy Eiectricals Limited
DOWNCOMER PIPES ERECTION
- Check the downcomer stub centerline with respect to reference axis.
- Check the downcomer stub-to-stub distance.
Note : These checks can be made before drum erection also.
- There are six downcomer pipes connecting boiler drum at top and bottom ring
header at bottom.
- Down comer pipe straight pipe pieces are preassembled on pre-assembly bed
on the ground.
- After pre-assembly these pieces are transported to furnace cavity and erected
below the drum with the help of winches.
- Preassembled top pieces are welded with drum stubs and second pieces are
fixed to the top piece with the help of erection attachment as shown in the Fig.
No.1
- After welding the second piece, further straight pieces are erected and welded
up to suction manifold following the same procedure.
- Suction manifold is received in three pieces. All three pieces are erected
individually and assembled with temporary supports at elevation approximately
27 metres.
- Suction manifold is aligned parallel to front water wall and it is in line with drum
longitudinal axis, Refer Fig. 2.
- After completion of welding of suction manifold, all six downcomer pipes are
fitted to the suction manifold top stubs and welded.
Bharat Heavy Electricals Limited 57
DOWNCOMER PIPES ERECTION
- Three Nos. suction spools are fitted and welded to the bottom stubs of
suction manifold.
- Three Nos. motor operated suction valves are fitted to the bottom of suction
spool with stem horizontal and temporarily supported.
- After locating the hand wheel properly, valves are welded with the suction
spool.
- One more suction spool is welded below the suction valve.
- C C pump volute without Impeller is fitted to the bottom of suction spool and
supported temporarily.
- Bottom flange of the volute is carefully aligned and leveled before welding
with the suction spool.
- After ensuring uniform level of bottom flange of C C pump volute, suction
spools are welded with top portion of volute.
- Precautions are taken to avoid any distortion during welding of volute with
suction spool.
- Two Nos. manual operated discharge valves are erected on discharge side
of the volute and welded.
- After completion of erection and welding, the following jobs are required to
be completed.
- Radiography of joints
Radiographic plug welding
Stress relieving
- Cutting and trimming of erection attachment. Blanking of C C pump volute for
Hydro test.
- After completion of Hydro test, C C pump volute blanks are removed and C C
pumps are erected. (Refer C C pump erection procedure).
Bharat Heavy Electricals Limited
DOWNCOMER PIPES ERECTION
VIEW-A
FIG. 1. ERECTION ATTACHMENT FOR DOWNCOMER PIPES
Bharat Heavy Electricals Limited
ERECTION
OF
CONTROLLED CIRCULATION
PUMP
Bharat Heavy Electricals Limited
ERECTION OF CONTROLLED CIRCULATION PUMP
Brief details of CC pump and motor
Type single suction - Double discharge.
Design pressure
Design Temperature
Hydro Test pressure
Suction pressure
Quantity pumped
Wt. Of pump case
Motor
Type Wet stator - squirrel cage - Induction
208.5 Kgs/cm2
366°C
312.8 kgf/cm2
195.6 Kgf/cm2
48453 Litre/min.
3425 Kgs.
Out put
Motor case design Temperature
Motor case design pressure
Full load speed
Full load current
Wt. of motor complete
354 KW
343°C
208.5 Kgf/cm2
1450 R P M
84 Amps
7443 Kgs.
Bharat Heavy Electricals Limited
ERECTION OF CONTROLLED CIRCULATION PUMP
Special features of pump motor
1. Assembled underneath the pump.
2. Glandless
3. Impeller is mounted on the extended shaft of motor. No separate coupling is
required.
4. Bearings and motor windings are directly cooled by same boiler water.
5. Volute/pump casing is directly welded to the piping.
1.0 ERECTION OF CC PUMPS
Controlled circulation 500 MW Boiler is provided with three Nos. circulating pumps
of each of 50% capacity. The Boiler water-circulating pump comprises a single
stage centrifugal pump driven by a wet stator induction motor as shown in Fig. No.1
The motor suspended beneath the pump casing is filled with water at full system
pressure, Whilst no seal exists between the pump and motor, a baffle plus base
clearance between the stator and motor casing neck, restrict solids and hot water
entering the motor. The rotor shaft is supported by water lubricated, tilting pad
radial and thrust bearing mounted on the end of the stator shell.
Each pump has a center inlet and two tangential discharges. Each discharges of
the pump is provided with the elbow down stop check valve in the discharge lines.
The discharge lines are connected to the front bottom ring header.
Bharat Heavy Electricals Limited
ERECTION OF CONTROLLED CIRCULATION PUMP
1.1 CC PUMP CASE INSTALLATION
- Pump case/volute flange and branch and covers are
removed and cleaned.
- Suction manifold and suction valves three Nos. with spool pieces are
perfectly leveled.
- All three volutes are transported to furnace cavity and slings are attached
to erection eyebolts provided on the casing.
- Typical volute is shown in Fig. No.2.
- Volute is raised to the position with the help of electric winch.
- Temporary supports are provided to hold volute at its elevation.
- After alignment of volute with suction spool. It may be tack welded.
Horizontality of bottom flange is rechecked to keep it within % degree or -
Vz degree.
- Suction spool with volute is welded following the applicable procedure in
welding manual.
- Radiography and stress relieving are to be completed after completion of
welding.
- Radiographic hole is plugged.
Bharat Heavy Electricals Limited £j>
BOILER
Erection
ERECTION OF CONTROLLED CIRCULATION PUMP
PUMP CASE.
DISCHARGE
...DISCHARGE
• MAIN STUD
ROTOR
MOTOR CASE - .
COVERENO
BEARING HOUSING
EXCHANGER CONNECTION
DTE : HEAT EXCHANGER OMITTED
FOR CLARITY
•STATOR WINDINGS
TERMINAL -
SOX
• STATOR !.AM">!AItOA
'S
I COVER-END JOURNAL BEARING
i (TILTING PAOI
THRUST DISC
AND AUXILIARY IMPELLER
REVERSE THRUST BEARING
HEAT EXCHANGER CONNECTION
FILTER
GASKET
FILL AND DRAIN
CONNECTION
MOTOR COVER
FIGTr1;C.mn'UTINfl H'Mf
Bharat Heavy Electricals Limited
BOILER
Erection ERECTION OF CONTROLLED CIRCULATION PUMP
m-llfVM? CASK INSTALLATION
Bharat Heavy Electricals Limited
ERECTION OF CONTROLLED CIRCULATION PUMP
IMP
••SE
V
SYSTEM PIPEWORK
PUMP CASE
"'4
INSULATION
SYSTEM PIPEWORK
EQUAL A L L ROUND f LANGE
THROUGHOUT LIFT
LONG LIFT HOIST
(Ref. Oniyl
HEAT EXCHANGER
KEEP COOLER
OPERATIONAL
WHEN INSTALL-NO
THE MOTOR
ON A HOT BOILER
SHACKLE
REMOVABLE LIFTING LUGS
TERMINAL BOX
TERMINAL BOX CABLE
ENTRY GLANO.
(CUSTOMER SUPPLY
ALLOW AT LEAST 600mm FROM ANY
OBSTACLE FOR THE MOTOR TO SINK
WHEN THE BOILER SYSTEM IS HEATEC
AND THE SYSTEM EXPANDS.
KEEP A R i A BENEATH MOTOR CLEAR
OF ANCILLARY EQUIPMENT TO PERMIT
SUBSEQUENT MOTOR REMOVAL.
MINIMUM DISTANCE REQUIRED
IS9V4.4mm. -L
'."OTOR ASSEMBLY
LOW PRESSURE
SYSTEM
FLEXIBLE HOSE
LOOP SUPPLY CABLES AT
LEAST 600mm TO ALLOW
FOR CIRCULATOR EXPANSION
AND CONTRACTION WITH
BOILER PIPEWORK
F»q-3: MOTOR fNSTfM l,ATION
Bharat Heavy Electricals Limited
WELD UP INTER
CONNECTING
PIPEWORK (3 WELOSI
NOTE:
ENSURE THAT INTER CONNECTING
PIPEWORK ASSEMBLY IS MARKED
WITH. AND MATCHES THE UNIT
SERIAL NUMBER
[ASSEMBLE IN NUMERICAL SEQUENCE j
F l r
r — * f y A T
EXCHANGER INSTALLATION
Bharat Heavy Electricals Limited
BOILER ERECTION OF CONTROLLED CIRCULATION PUMP
Erection
- Dummy and covers are fixed to the bottom flange and nuts are tightened
to the required torque value indicated by the pump manufacturer.
- After completion of Hydro test, dummy covers are removed and volute is
thoroughly cleaned.
1.2 CC PUMP MOTOR INSTALLATION
- Motor Installation is shown in Fig. No.3.
- When installing circulators the following conditions must be observed.
1. System pipe work should be adequately supported to accept the weight
of the circulator.
2. When mounted, the pump should accommodate movement in the pipe
without imposing excessive loads on the casing and branches.
3. Sufficient clearance should be allowed beneath the motor to permit
lowering of the motor from the pump case for maintenance. If removable
floors are fitted after the motor is installed, ensure that the terminal boxes
or low pressure cooling water supply lines will not foul them when the
boiler is on load and the circulator moves downwards due to thermal
expansion.
4. Ensure the main system is free from solids before
mounting the circulators. Hose down internally, the pump case, the
valves and adjacent piping, to ensure the removal of all loose debris.
Bharat Heavy Electricals Limited
BOILER
Erection ERECTION OF CONTROLLED CIRCULATION PUMP
- Motor assembly is transported to furnace cavity and kept in a vertical
position, on the motor cover stand, and in the correct orientation to the
pump.
- Inspection cover at the top of the transit canister is removed and drain
plug is removed to drain off the inhibitor.
- Transit canister is removed from the motor case.
- Lifting shackles and slings are attached to the lifting lugs.
- Using long lift power hoists, motor is lifted to the position until the motor
impeller is about to enter the pump case. In this condition motor load is
transferred to chain type hoist.
- Distance between the pump case and motor flanges are measured at
four 90 degree points on the flange periphery. If necessary motor is
adjusted to make the distances equal all around.
- Care is to be taken to see that the studs are centered in the motor flange
holes.
- With the chain hoists working in Unison motor is raised
until an increase in the effort required on the hoist indicates that the
gasket is in contact with the pump case face. At this stage, the gap
between the flange faces should be equal all round the flange.
- The stud threads are coated with high temperature anti-seize compound
and nuts are installed by hand.
- Nuts are tightened with hydraulic stud tensioning unit following the
procedure given by the manufacturers.
- Lifting tackles are removed.
Bharat Heavy Electricals Limited ~ 9
BOILER
Erection ERECTION OF CONTROLLED CIRCULATION PUMP
1.3 Installation of Heat exchanger
- Heat exchanger is loosely mounted on the motor case
brackets with the heat exchanger weight being taken by the lifting
tackles.
- Heat exchanger is aligned parallel to the motor as shown in the Fig. No. 4
by adjusting the screws on the bracket, on completion of adjustment,
adjusting screws are locked with locknuts and lifting tackles is removed.
- Interconnecting pipe work of Heat exchanger is completed.
- Thermocouples, pressure gauges and temperature alarm switches are
installed.
- Power supply cable is connected to the motor terminals.
- Thus the erection of C C pumps is completed.
Bharat Heavy Electricals Limited
Bharat Heavy Electricals Limited
ERECTION OF COILS
Pre erection checks
Check the width and length of the coils, flexible connections availability and
welding as per drawing.
Check for damages like sling marks, deep cut and dent etc.
Check the weld end connections such as edge preparation and ID and
compare with header/stub weld end connections
Clean the edge preparation and apply weldable primer.
Check for any permanent bow (if bow is observed, inform manufacturing unit
for corrective action before taking it up for erection).
Remove the end caps and carry out sponge test and then fix all the end caps.
The end caps are to be removed only at the time of final fit up.
Complete Boiler Inspector's ground Inspection of Coils.
Pre-Assembly of End Bars
Erection of coils (Platen SH, RH and Divisional panels)
The suspension arrangement to be pre assembled and positioned as explained in
the first pass roof erection.
Fabricate an anti deformation frame as shown in Fig. 1A, (Temporary binder if any
are to be removed)
And also fabricate a lifting device as shown in Fig : TB.
Fix the lifting and guide pulleys according to site condition.
Bharat Heavy Electricals Limited
ERECTION OF COILS
A S S E M B L I E S OF COIL S U S P E N S I O N S - C R O W N P L A T E S + E N D B A R S FOR
S H . A N D RH COILS
FIG.1 TYPICAL A S S Y
AREA NO OF ASSY X P-PITCH OF
COILS
L IN mm
PLATEN SH.COILS
SUSPENSION ROW
'F' AND 'G'
FIVE
ORG.OIMN.
+
2 TO 3mm
762mm 2650
SH.REAR VERTICAL
SPACED COILS
ROW 'R' AND 'S'
six
DRG.OIMN.
+
2 TO 3mm
305mm 2058
RH REAR COILS
ROW ' L ' 8 'M'
FIVE
ORG.DIMN.
+
2 TO 3mm
190.5mm 3085
RH FRONT COILS
ROW 'H' ANO 'S
EIGHT
DRG.DIMN.
2 TO 3mm
381mm 2459
Bharat Heavy Electricals Limited
ERECTION OF COILS
L 60X 60X5 PIN 1 250 [3 ISMC 150
3 FLOATING PULLEY
ERW PIPE
R.H . COIL PlATgN OIVISION
PANEL
DETAIL " A
FIG. 1 A . A N T l D E F O R M A T I O N F R A M E FOR R H . AND S H . C O I L S
Bharat Heavy Electricals Limited
ERECTION OF COILS
©
500
a
SO
100
12 TO 16 MM THICK
300
®- 7
20
2HJ
100
THICKNESS OF PLATE JUST I ESS THAN 9
©
PLATE THICKNESS * OR > 8 MM
©
©
6P
32 MM d
_LP_
Q.32MM ( £ )
S
6 P 
0-TH - 20 MM

0-
AS PER REQD
< i 1
FIG. 1 B. FABRICATION DETAILS OF LIFTING DEVICE
Bharat Heavy Electricals Limited
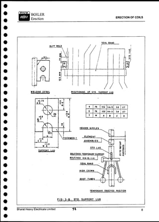
PRE ASSEMBLY AND ERECTION OF END BAR ASSEMBLIES
Crown plates and End bars can be pre assembled over the pre-assembly bed on
the ground crown plates are placed between two end bars and welded with end
bars maintaining the gap and dimensions as per the drawing For facilitating coil
erection, gap between crown plates may be kept 3 to 5 mm more than the
dimension given in the drawing Typical end bar and crown plate assembly is shown
in the fig, 1. These are around 25 such assemblies supporting superheater and
Reheater coils. These assemblies erected from the furnace cavity with the help of
electrical winches. After reaching its elevation, these assemblies can be
suspended, on the permanent supports. All these assemblies are erected before
the erection of roof panels.
This arrangement should be in such a way that it can be shifted at top to lift each
coil.
The coils are to be lifted as shown in Fig. 2.
The coil load is to be transferred to crown plate by providing a temporary rest bar
as shown in Fig : 3A & 3B.
Note : Complete assembly to be ground assembled.
The coils are to be welded with header stubs.
Complete the erection and welding of steam-cooled spacers.
Bharat Heavy Electricals Limited
ERECTION OF COILS
ERECTION OF COILS
A
DIP TROLY
FIG • 2 .COIL ERECTION USING LIFTING DEVICE
Bharat Heavy Electricals Limited
BOILER
Erection
ERECTION OF COILS
F I G I 3 A . CROWN PLATE ASSEMBLY COIL SUSPENSION
ARRANGEMENT
Bharat Heavy Electricals Limited
BOILER
Erection ERECTION OF COILS
TEMPORARY ERECTED POSITION
FIG; 3-8- STO. SUPPORT LUG
Bharat Heavy Electricals Limited
ERECTION OF COILS
The coil load is to be transferred to Hi-crown/end bar by welding Hi-crown with coil
seal band after checking verticality and spacing.
Note : For checking verticality the following are to be carried out:
1. Usage of Sky climber/ platform for platen SH & Reheater (front).
2. Reheater (Rear) coils verticality is to be checked by keeping a platform
below furnace after completion of Rear Arch Front tubes erection.
Check and record the bottom clearance after erection completion of arch portion.
Erection of LTSH and Eco Coils
LTSH Lower and upper bank shall be pre-assembled on the preassembly bed and
check overall dimensions.
Sponge test is to be carried out for the Eco coils.
Erect all SH hanger tubes with permanent support.
Prepare a floating pulley system for the erection of LTSH and Eco coils as shown in
Fig. 4.
Lift the pre-assembled LTSH coils after sponge test and weld with SH hanger
tubes.
Note. : The cassette baffle plates for LTSH and Eco can be pre
assembled and then the coils can be erected.
Bharat Heavy Electricals Limited
ERECTION OF COILS
ROPE PULLER TO LOCATE
PULLEY
32 MM ROPE
; TIED TO STRUCTURE
! OM BOTH END
THROUGH SIDE
WALLS
D E T A I L - A
FIG: k , FLOATING PULLEY SYSTEM FOR LTSH AND EC0N0M1SER
COILS
Bharat Heavy Electricals Limited
ERECTION OF COILS
Weld the LTSH bottom terminal tube with the header stubs (Header is already
welded with rear steam cooled wall) through the connecting tubes.
Erect the Economiser outlet header and support with hanger tubes after checking
the header alignment.
Lift the upper Eco coils using the floating pulley system.
Weld the upper Eco coil terminal tube connection with the header stubs.
Erect the Eco upper and lower bank connecting suspension arrangement.
Lift the lower Eco coils and suspend with the support plate already erected, with
upper coil.
Weld the terminal tube connection between upper and lower coils.
Erect the Eco inlet header with its supports and align.
Complete the welding of inlet header stub with the Eco lower terminal tubes.
The baffle plate arresting arrangement is to be completed as per drawing.
Complete the erection and welding of Eco outlet header to drum links including
permanent support.
Complete the erection, alignment and welding of
DESH links between LTSH outlet header and Divisional panel
Inlet Header including permanent supports (orientation of Stubs to be
checked).
Links between Divisional panel Header and platen SH Header.
Bharat Heavy Electricals Limited ^
Important aspects of coil erection and alignment are shown in the Fig. 5A to 5L &
5N, 5R.
ERECTION OF DIVISIONAL PANELS
Divisional panels are transported to furnace cavity and lifted to the position using
erection lugs and rigging arrangement from ceiling structures. After lifting to its final
elevation, panels are temporarily supported with wire rope from ceiling structure.
These temporary supports can be removed only after the welding completion of
loose tubes with divisional panel header. Temporary rope supports are removed
and loaded on permanent supports. A typical panel arrangement is shown in Fig.
5Q & 5 R.
Bharat Heavy Electricals Limited
ERECTION OF COILS
ERECTION OF COILS
Bharat Heavy Electricals Limited
ERECTION OF COILS
Bharat Heavy Electricals Limited
ERECTION OF COILS
Bharat Heavy Electricals Limited
ERECTION OF COILS
Bharat Heavy Electricals Limited
ERECTION OF COILS
Bharat Heavy Electricals Limited
ERECTION OF COILS
Bharat Heavy Electricals Limited
ERECTION OF COILS
Bharat Heavy Electricals Limited
ERECTION OF COILS
FIG. 5Ll. HI - CROWN SUPPORTS
Bharat Heavy Electricals Limited
ERECTION OF COILS
Bharat Heavy Electricals Limited
BOILER
Erection
ERECTION OF COILS
MECHANICAL SPACER BAR
FIG. 5 N
Bharat Heavy Electricals Limited
ERECTION OF COILS
FIG. 5P. VIBRATION S N U B B E R S
DETAIL-A
Bharat Heavy Electricals Limited
500 MW ARRGT OF DIVISION PANEL L E T T E
FIG: 5Q
Bharat Heavy Electricals Limited
Bharat Heavy Electricals Limited
Bharat Heavy Electricals Limited
ERECTION OF BUCKSTAY
Units with wrap around buckstay system require that the Buckstays are
preassembled and raised to their respective elevations hung prior to erection of
furnace walls. Stirrup plates are pre-assembled with top and bottom angle as
shown in Fig No. 1.
Pre-assembled stirrup and angle assemblies are inserted over the furnace
side flange of the buckstays beam.
After positioning the stirrup assemblies at pre-determined locations, key
buckstays are positioned with web vertical and welded with the stirrup plates.
These preassembled buckstays are temporarily supported before erection of
waterwalls either on wire ropes or on brackets welded to columns.
Wire rope of one inch diameter three nos. are hung as close to waterwall
location from ceiling structure.
Three holes are drilled on the main buckstay beam as shown in the Fig.
No.2A.
Top level buckstay is first erected with the help of separate rigging
arrangement.
Before lifting, the wire ropes which are hung from ceiling structure are inserted
through the holes in the buckstay beam.
These buckstays are raised to the location through these wire ropes.
Method: I
Bharat Heavy Electricals Limited
ERECTION OF BUCKSTAY
Bharat Heavy Electricals Limited
ERECTION OF BUCKSTAY
Bharat Heavy Electricals Limited
BOILER
Erection ERECTION OF BUCKSTAY
- Buckstay is temporarily fixed to the wire rope at the elevation shown in the
drawing. With the help of T-rod and clamps as shown in the Fig No.2 B.
- With horizontal leg of the Tee under the buckstay and the vertical leg above, all
the clamps are installed using the buckstay as platform.
- The clamp nuts are tightened properly with the help of mechanical wrench.
- Following the above procedure, buckstays at different elevations are hung from
the same wire rope at the locations shown in the drawing.
- After erection of waterwalls, buckstays starting from top elevation is pushed
towards waterwall and welded with scalloped plates after final alignment.
- Temporary Brackets are welded to the columns inside the
furnace at the predetermined buckstay elevations.
- Preassembled buckstays are rigged through ceiling structure and erected over
the brackets as shown in the Fig no. 2C.
- After erection of waterwall panels and alignment, these buckstays are supported
with chain blocks and moved towards waterwall panels.
- After positioning the buckstay at correct location, scalloped plates are welded
with waterwall and key buckstays on both top and bottom side of key buckstay
Method: II
flanges.
Bharat Heavy Electricals Limited
ERECTION OF BUCKSTAY
CHANNEL
t OF BUCKSTAY BEAM
AND CHANNEL
SPACER PLATE
I—RA (TYP )
80LTLESS STIRRUP
CHANNEL
WELD BETWEEN CHANNEL AND
STIRRUP
BUCKSTAY BEAM
SECTION-AA
RA - ARRESTOR PLATES TO BE WELDED TO THE BUCKSTAY BEAM FLANGE.
ONLY FOR THOSE STIRRUPS COMING AT THE ORIGIN OF EXPANSION.
FIG.2 PRE ASSEMBLY OF BUCKSTAY
(80 LTLESS STIRRUPS)
Bharat Heavy Electricals Limited
ERECTION OF BUCKSTAY
ERECTION OF BUCKSTAY
B U S K S T A Y S U P P O R T METHOD
WELD STOP
A SUGGESTED M E T H O D F O R S U P P O R T I N G
B U C K S T A Y S F R O M C A B L E .
THIS ALLOWS A L L WORK TO B E
DONE FROM ON T O P O F T H E B U C K S T A Y
S K E T C H NO. B.
Bharat Heavy Electricals Limited /©2-
ERECTION OF BUCKSTAY
FINAL ELEVATION
T E M P O R A R Y S U P P O R T I N G OF B U C K S T A Y S
S K E T C H . C.
Bharat Heavy Electricals Limited
ERECTION OF BUCKSTAY
The Figs: 3A & 3B give the details of:
- Origin of expansion in first and second pass:
- Fixed connection between buckstay and walls.
- Indicate the direction of relative movement of wall with respect to buckstay
beam.
Pre-assembly of Buckstay (Refer : Fig 1)
- Assemble the key channel with stirrups (the number of
stirrups and its locations to be maintained as per contract drawing).
- Align the buckstay beam with stirrups. (Ensure that the stirrup is in full contact
with the buckstay beam flange).
- Weld the top and bottom angle with the stirrup. (Ensure the bottom stirrup angle
is in full bearing with the toe of the buckstay beam flange).
- Lock the assembly at the ends and in between, to avoid the buckstay beam
slipping from its location.
- Lift the buckstay and place it over the temporary support provided on the main
column at the appropriate level (where the buckstay is to be fixed with wall
panels) as shown in Fig : 2C.
- Mark the centerline of the buckstay on the wall panels. (Refer Fig. 4).
Bharat Heavy Electricals Limited
C L - C E N T R E LINE O F
B U C K S T A Y
S - S C A L L O P E D P L A T E S
FIG.4.BUCKSTAY C / l MARKING
Bharat Heavy Electricals Limited
ERECTION OF BUCKSTAY
ERECTION OF BUCKSTAY
- Check and ensure the completion of panel to panel welding and closing of all
voids in the buckstay region.
- Weld the bottom side scalloped plates/ pad on wall panels after leveling
them.
- Fix the buckstay assembly (already preassembled) over the scalloped
plate/pad.
- Ensure that the key channel is in full contact with all tubes of the wall panels.
- Fix the top scalloped plate/pad on wall panel, and complete the welding.
- Weld the scalloped plate/pad with key channel both at top and bottom.
- Complete the corner link connection (the corner link should be inclined
outwards with respect to wall. This is to accommodate the expansion of wall.
The buckstay does not expand).
- Complete the erection of vertical buckstay including support hangers and
links.
Note : There shall be no rigid connection (welding)
between vertical and horizontal buckstays.
- Complete the erection of leveler channels with
guide. (The leveler channel shall be rigidly connected at one end and guided
at the other end).
Bharat Heavy Electricals Limited
- Complete the erection of furnace guide. Keep 3mm clearance for the
guides to move down without any obstruction for boiler expansion. (These
guides are to be erected after floating the furnace).
The important aspects of buckstay erection details are given in the Fig's : 5A
to 5T.
Bharat Heavy Electricals Limited
ERECTION OF BUCKSTAY
POURABLE
INSULATION
BUCKSTAY BEAM
FILLER PADS
WELD SIZES TO BE AS PER CONTRACT DRC. NO. OF STIRRUPS AND STIRRUP
SPACING TO BE AS PER CONTRACT ORO.
CHANNEL CAVITY SHALL BE FILLED WITH POURABLE INSULATION
AS PER CONTRACT ORG.
FIG . 5A
POINT OF FIXED CONNECTION
BETWEEN WALL AND BUCKSTAY
BEAM
BUCKSTAY BEAM
THE WALL ONLY EXPANDS ANO THE BUCKSTAY DOSE NOT EXPAND
IN THE AS ERECTED CONDITION THE CORNER LINKS SHOULD BE
INCLINED OUTWAROS WITH RESPECT TO THE WALL.
FIG. 5B
Bharat Heavy Electricals Limited
ERECTION OF BUCKSTAY
Bharat Heavy Electricals Limited
ERECTION OF BUCKSTAY
LOAD T R A N S F E R E D TO THE PERPENDICULAR
WALL THRO' CORNER CONNECTION
LOAO T R A N S F E R E D TO THE PERPENDICULAR
WALL THRO'WIND BOX PARTITION PLATE
ALL HORIZONTAL B U C K S T A Y S SHOULD H A V E CONNECTIONS AT THE
CORNERS FOR LOAD T R A N S F E R .
FIG. 5E
Bharat Heavy Electricals Limited
ERECTION OF BUCKSTAY
Bharat Heavy Electricals Limited
ERECTION OF BUCKSTAY
Bharat Heavy Electricals Limited
ERECTION OF BUCKSTAY
A - O F F S E T TO A C C O M M O D A T E F U R N A C E DOWN WARD E X P A N S I O N .
B - O F F S E T TO A C C O M M O D A T E F U R N A C E REAR E X P A N S I O N .
P R E S C R I B E D O F F S E T S AS INDICATED IN T H E C O N T R A C T O R G .
SHOULD BE M A I N T A I N E D AT T H E TIME OF E R E C T I O N .
FIG. 5 K
Bharat Heavy Electricals Limited
BOILER
Erection ERECTION OF BUCKSTAY
BACK PASS HORZ.
BUCKSTAY BEAM
SECTION - XX
VIEW . Y
A - O F F S E T TO ACCOMMODATE VERTICAL MOVEMENT OF HORZ. BEAMS
AS PER THE CONTRACT DRG.
S - BEAMS TO TRANSFER LOADS TO VERTICAL BUCKSTAY BEAM.
THERE SHALL BE NO RIGID CONNECTION BETWEEN VERTICAL
AND HORIZONTAL B U C K S T A Y S .
FIG. 5L
Bharat Heavy Electricals Limited
ERECTION OF BUCKSTAY
Bharat Heavy Electricals Limited
Bharat Heavy Electricals Limited
ERECTION OF BUCKSTAY
ERECTION OF BUCKSTAY
K E E P 3mm C L E A R A N C E FOR THE GUIDES TO MOVE
OOWN WITHOUT ANY OBSTRUCTION FOR BOILER EXPANSION
FIG. 5S
DO NOT SUPPORT ANY LOADS FROM BUCKSTAY GUIDES WITHOUT
C O N C U R R E N C E FROM DESIGN D E P A R T M E N T
FIG.5T
Bharat Heavy Electricals Limited
VOIDS THAT ARE TO BE
CLOSED IN PRESSURE PARTS
Bharat Heavy Electricals Limited
BOILER
Erection VOIDS THAT ARE TO BE CLOSED IN PRESSURE PARTS
Fig : 1 shows few important locations for voids filling.
1. Around penetration for pendant surfaces and the radiant roof/SH screen
tubes/second pass roof tubes.
2. Between loose front waterwall tubes above front upper panel and below radiant
roof.
3. Gap between radiant roof tubes at the junction of front waterwall.
4. Extreme rear arch tubes and side waterwalls/ extended side waterwalls.
5. Extreme SH screen tubes and SH extended steam cooled wall.
6. Gaps between tubes / nipples in the steam cooled rear, side and front wall and
the respective headers.
7. Extreme tubes of front rear hopper panel and side waterwall lower panel.
Other important locations of voids fillings
- Side waterwall / extended side waterwall and the extreme tubes of radiant roof.
- Extended side steam cooled wall and the extreme tubes of SH screen tubes.
Bharat Heavy Electricals Limited
Bharat Heavy Electricals Limited
BOILER
Erection VOIDS THAT ARE TO BE CLOSED IN PRESSURE PARTS
Steam cooled sidewall and the extreme tubes of second pass roof.
Between tubes in upper corner transition tubes.
Between tubes in lower corner transition tubes.
Gap between tubes/ nipples of side waterwall lower header at the ash
hopper throat region.
Voids due to lifting slots in fusion / fin welded panels.
Voids due to erection slots in fusion / fin welded panels.
Fusion / fin welded panel fin splits at the panel tube-to-tube butt joint
location.
- Voids are to be closed suitably to retain refractory in position.
Bharat Heavy Electricals Limited
RECOMMENDED HYDROSTATIC
TEST PROCEDURE
Bharat Heavy Electricals Limited
RECOMMENDED HYDROSTATIC TEST PROCEDURE
This is general procedure given as a guide line. Approved procedure for the contract to
be followed for each boiler.
General
After installation of all pressure parts, the Unit is subjected to required Hydrostatic
Pressure test.
The Unit shall be hydro tested for confirmation to IBR code requirements in two areas:
A) Primary circuitory, Drum, Economiser, waterwalls, super Heater and connected
drain and vent lines.
B) Reheater coils, cold and Hot Reheat piping up to isolators.
Limits of Hydro Test
A) Main Boiler with water circulation system (from feed check valve inlet to
Economiser, Drum, Waterwalls) and super Heater system from Drum to MS stop
valve (Ref. Fig. 1)
B) Reheaters inlet header to Outlet header (up to isolating devices installed on C R H
and HRH piping) Ref. Fig.2 Generally hydrostatic test for reheater system is done
at a later date but before taking up its steam blowing activity.
Test Pressure
1) Primary circuitory system
including Economiser, waterwall
and super heat system
One and half times drum
>• design pressure.
Bharat Heavy Electricals Limited / i.)
RECOMMENDED HYDROSTATIC TEST PROCEDURE
Bharat Heavy Electricals Limited
BOILER
Erection RECOMMENDED HYDROSTATIC TEST PROCEDURE
FIG. 2. HYP. TEST LIMIT REHEATER SYSTEM
Bharat Heavy Electricals Limited
RECOMMENDED HYDROSTATIC TEST PROCEDURE
2) Reheater system - One and half times Reheater
design pressure or at minimum
of 70 kg/sq.cm.
Completion of pressure part system for Hydro test
1) All pressure parts like Economisers, waterwalls and super Heaters
including drains and vents are erected.
2) All necessary HP welds completed, NDT completed and stress relieved.
3) Completion of FQP checks and logging of erection alignment readings.
4) All radiographs and stress reliving charts of Pr. Parts system accepted
and signed by Boiler Inspector.
5) All necessary valves including drain and vent valves are installed.
6) All safety valves with shop installed hydrostatic plug are installed.
7) All manhole doors like drum and bottom ring headers are closed with the
Bolting arrangement.
8) Isolating valves are provided to all the other branching system like Soot
Blowers system tapping, Aux. steam tapping, spray connections,
Pressure Gauges etc.
9) All buckstays on waterwalls and second pass are completed along with
corners connections.
10) All fin welding of waterwalls, roof tubes and second pass panels are
completed.
Bharat Heavy Electricals Limited
RECOMMENDED HYDROSTATIC TEST PROCEDURE
11) All attachment welding including skin casing, Insulation attachment,
buckstay attachment.
12) All Pr. Part system supports are completed.
13) Radiographic plugs are welded and Instrument tapping are closed.
14) C C pump impeller and motor assembly is not installed as this assembly
is not to be subjected to hydro test pressure. C C pump volute is blanked
with suitable blanks. These blanks are bolted to the volute with the
suitable gasket. Tightening of the bolts are done as per the procedure
given by pump supplier.
15) Fine fittings including drains, vents and instrument tapping are
completed.
It is preferable to do the hydro test at the one stroke at the stipulated hydro test
pressure indicated in the pressure part arrangement drawing. If it is not possible
to accomplish this, the hydro test may be conducted twice, once for drainable
portion and another full hydro test including non-drainable portion.
Preparation for Hydro Test (Drainable Portion)
1) For drainable portion Hydrotest, DESH links connecting Divisional Panel
headers are blanked and spacer tubes from SH bottom header are also
blanked.
2) All debris are removed manually from all pressure parts including Headers and
Drum .
3) All vents necessary to prevent air entrapment during filling operation such as
superheater link vents, eco, link vents, Drum vents etc, are kept open.
Bharat Heavy Electricals Limited
4) Filling pump of 40-50 Ips flow rate with 100 metre head is connected to
permanent filling line through bottom waterwall drain header.
5) Pressuring pumps preferably 3 pumps with the following details are connected
to the bottom drain header. Through one inch tapping point.
a) 0 - 250 Kg/Sq. cm 24 Ipm
b) 0 - 400 Kg/Sq.cm 161pm
c) 0 - 600 Kg/Sq.cm 121pm
All three pumps outlets are connected to common pressuring line with independent
isolation valves. In case only two pumps are available 0 - 250 Kg/Sq.cm and 0 - 600
Kg/sq. cm may be used.
6) At least three calibrated pressure gauges are fixed at the following locations.
Drum Level
Operating floor level
Near pressurizing pumps
The indicator of the pressure gauges selected should have at least 6" dial
graduated for a range of double the intended maximum test pressure, but in no
case the range be less than 1!4 times that pressure. The pressure gauges are
to be calibrated as per QA manual.
For typical "Test pressure gauge range" refer table I.
Bharat Heavy Electricals Limited
RECOMMENDED HYDROSTATIC TEST PROCEDURE
RECOMMENDED HYDROSTATIC TEST PROCEDURE
7) When valves are in TANDOM (DOUBLE VALVES) both valves must be closed
during the hydro test.
8) Joint inspection protocol prior to hydro test of Boiler for the completion of the
works is to be made and duly filled up (Ref. FQP).
Bharat Heavy Electricals Limited
RECOMMENDED HYDROSTATIC TEST PROCEDURE
TABLE -1
TYPICAL HYDRO TEST PRESSURE AND TEST PRESSURE GAUGE RANGE
BOILER HYDRO TEST TEST P R E S S U R E REMARKS
P R E S S U R E GAUGE RANGE
Kg/Cm2
(G) Kg/Cm2
(G)
1. 500 MW 306 0-600 Water walls, SH
and E C O System
2. 500 MW 79 0-200 Re-heater system
AIR TESTING OF PRESSURE PARTS
500 MW - Recommended Air pressure - 2kg/Cm2
(G) Pr., after regulator
Range of Pressure Gauge 0 - 4 Kg/ C m 2
Bharat Heavy Electricals Limited
BOILER
Erection RECOMMENDED HYDROSTATIC TEST PROCEDURE
Water Quality
- It is the responsibility of the customer to provide properly treated
water, as specified below at ambient temperature but in no case less than 20 deg.
The temperature limitation for hydrostatic testing is 20 deg. C. The important point is
that the hydrostatic pressure should not be applied when the water temperature is less
than this limit.
The easiest way to achieve and maintain proper hydrostatic temperature in cold
weather is with an external steam supply. The full water is heated with a direct contact
heater and the temperature is maintained by using the steam coil air heater. For a new
project where no steam is available, it is advised to consider electric heaters or fuel
fired space heaters.
During testing, the temperature of water should in no case exceed 50 deg. C
- It is recommended to use demineralised or condensate quality water
of specified purity for both drainable and non-drainable portions.
For quality of Treated water, Refer Table-2.
Bharat Heavy Electricals Limited -fiy
C.
Note
BOILER
Erection RECOMMENDED HYDROSTATIC TEST PROCEDURE
The treated Demineralised (DM) water shall include 10-ppm ammonia and 200-ppm
hydrazine. This treated water will have a pH value of approximately 10.
In case only water walls economiser are to be hydro tested, filtered water clear, free
from suspended and colloidal impurities with a restriction of the total dissolved solid
contents to 100 ppm can be used. It should be free from chlorine, free from colour and
pH valves varies between 8.8 to 9.
Demineralised or condensate quality water is defined as containing no more than 1
ppm identifiable solids and essentially a zero concentration (or lowest detectable
level) of organic materials.
After chemical cleaning, steam blowing and lay up of the units, if situation warrants to
do hydraulic testing of the pressure parts usage of treated DM water or treated
condensate is only recommended. For quality of treated DM water Refer Table -2.
Bharat Heavy Electricals Limited ) 3 0
Note
BOILER
Erection RECOMMENDED HYDROSTATIC TEST PROCEDURE
Table-2
Quality of Water
Demineralised water (Specification)
1. pH at 25 deg. C
2. Electrical Conductivity at 25 deg C
3. Total Hardness (Ca+Mg) P P M Ca C o 3
4. Total Silica
5. S i 0 2 P P M
6. Chloride P P M as N a d
7. Sodium P P M as Na
8. Organic Matter Mgm
K Mn04 /Litre
General Appearance
7 * 0 . 2
Less than 0.2
Michromho/cm
Nil
Less than 0.02
Less than 0.02 is
preferable
Nil
Less than 0.003
Should be free (in any
case it should not
exceed 0.2 P P M on an
average)
Clear, Free from odour,
colour and haziness.
No glittering to
tyndal effect.
Bharat Heavy Electricals Limited
2. Quality of treated DM water or treated condensate :
The DM water or Condensate treated with 10-ppm ammonia and 200-ppm hydrazine
to have a pH value of approximately 10.
Air Testing the pressure parts
- Before filling the boiler with water an air tightness test is to be performed to
detect leakages due to valve left in open position, X-ray plug forgotten, any cuts
or gouges etc. not observed by visual inspection. This will reduce the DM water
consumption, as well as time.
- The air should be filtered and free from oil and dust prior to entering the unit.
- The boiler is to be pressurized not more than 2 kg/sq.cm (G), taking safety
aspects into consideration.
- Before admitting air, close the drum manhole, handhole stubs, isolating valves
in drain lines, branching lines and vent lines including the vent valves in SH link,
eco link and drum link, Drain and Test Valves in official pressure gauge etc.
- After completing the air tightness testing keep the vents open.
Bharat Heavy Electricals Limited )%M~
RECOMMENDED HYDROSTATIC TEST PROCEDURE
BOILER
Erection
FILLING THE SYSTEM
Filling pumps is used to fill the system. Details of Typical filling pump is given below.
PUMP DETAILS
Total Head
Rate of flow
Speed
Rating
MOTOR DETAILS
Motor Rating
Speed
Amps
Voltage
10 Metres
33.3 LPS
2960 RPM
90 KW
90 KW
2960 RPM
160 A
415 V
Filling pump suction line is connected to the DM water tank and delivery line is
connected to the Boiler filling line. Filling line is connected to the Boiler drain Header,
Recirculation line is connected from the delivery line to the tank.
- Suction valve is kept open and delivery valve is closed. Pump is started and correct
direction of rotation is checked. Air vent valve is kept open during start up.
- Recirculation valve is kept open fully.
- Delivery valve is gradually opened and recirculation valve is closed for filling the
boiler.
- Filling line pressure is monitored through the pressure gauge on the delivery line.
- The boiler water circulation system is filled through filling lines connected to the
boiler drain headers and Economiser Filling Line.
- As the water raises up to drum manholes, the later shall be tightly closed and filling
shall be completed once the water flows fully in air vents, which are closed
subsequently.
Bharat Heavy Electricals Limited
BOILER
Erection RECOMMENDED HYDROSTATIC TEST PROCEDURE
- In no case water entry into superheater should be permitted through the drum. This
is to prevent carry over of suspended impurities into the superheater.
- Superheater is filled through the SH drain header with treated DM water of quality
as indicated in Table-2, until all the elements are filled and the water overflows
through the vent valves.
- Vent valves are closed and opened several times to allow the entrapped air to be
vented out.
- Filling pump is stopped and delivery valve is closed pressurizing the system.
- Pressure is raised by means of Hydro Test pumps.
- Pressuring pump details, Types is shown below.
Pressure rating 0 - 400 kg/cm2
0 - 600 kg /cm2
Discharge capacity 16LPM 1 2 L P M
Motor 25 HP 40 HP
Accessories with pump - Spring loaded safety valve, non return valve, Isolating valve
and pressure gauge.
- Hydro Test Pump suction is connected to the mini DM water tank which received
water from main DM water tank.
- Hydro Test pump delivery is connected to the drain header with 25 to 38mm
seamless pipe.
- All the joints of temporary lines are to be welded with HP welders.
- Temporary lines are adequately supported.
- Suction valve is kept open. Pressurising pump is started and delivery valve is
opened immediately.
- Pressure is increased at the rate of not more than 10 K G / C M 2
per minute up to
approximately 80% of the test pressure and by 1-2 Kg/Cm2
(g) per minute beyond
that value.
Bharat Heavy Electricals Limited
BOILER
Erection RECOMMENDED HYDROSTATIC TEST PROCEDURE
- At this stage, all the safety valves with hydro test plugs installed are gagged.
- Pressure is recorded at every 10 Kg/Cm2
rise with time. Time Vs Pressure graph
can be plotted.
- Raise the pressure to the hydrostatic test pressure. The pressure shall be under
proper control at all times. The pump operator and the responsible person watching
the official test gauge must have radio-telephonic contact. Once the test pressure is
reached the responsible person watching the test gauge shall give orders to stop
the test pumps immediately and to cut off the electric connections.
- The test pressure is held for about half an hour. During the holding time the test
gauge pressure reading shall not drop noticeably.
Hydrostatic Testing
- The hydraulic test pressure reading will be taken from the
official pressure gauge located at the highest point in the presence of the Inspector.
- After the hydraulic test pressure has been noted and agreed to by the Inspector,
the hydraulic test pressure is then reduced to not less than the maximum allowable
working pr. And the whole pressure parts check will be carried out.
- If leaks are found, it will be necessary to release the pressure and drain these
portions. Make the repairs and refill the unit as mentioned above and repeat
hydrostatic test.
- Details of the leaks noticed during Hydraulic Tests are to be furnished as given
below for better understanding :
a) Exact location of leak(s) component circuit, elevation, materials etc.
b) Description of leak(s) such as straight tube elbow, shop or field weld, torchcut,
where a lug was removed, and attachment weld etc.
Bharat Heavy Electricals Limited /35*
BOILER
Erection RECOMMENDED HYDROSTATIC TEST PROCEDURE
c) Magnitude of leaks - sweeping /sweating, leaks, burn through, longtituditional
crack.
De-pressurisation of the Pressure Parts.
The pressure parts shall be depressurized at a depressurization rate of 1
kg/cm2
per minute.
While releasing the pressure, the vents should be opened when the system
pressure reaches 1 kg/sq,cm to prevent creation of vacuum in the system.
Note : Remove the gags at less than 80% design set pressure.
Inspection of the Boiler Pressure Parts after Testing.
After completion of the Hydraulic test, the inspector shall carefully examine the
boiler inside and outside and satisfy himself that it has satisfactorily withstood
the test.
To enable the inside inspection of the boiler, the interior has to be equipped
with suitable scaffolding for inspecting the elements, walls, tubes and welds.
Proceedings to Prevent Accidents and Endangering of Persons during
Pressure Test.
Due to the fact that during the pressure test the boiler and boiler house area
are under an increased risk of danger, special safety precautions have to be
taken to prevent accidents. These arrangements are made by the erection and
commissioning services according to the instructions of the site
managements.
During the period of raising, holding and releasing the test pressure, the entry
to the boiler house is prohibited for all persons not participating in the pressure
test. Works at the pressure parts or in the direct neighborhood^ are not
permitted.
Bharat Heavy Electricals Limited , R
BOILER
Erection RECOMMENDED HYDROSTATIC TEST PROCEDURE
Hydrostatic Test Report
After completion of the hydrostatic test a written report as per the IBR format
shall be issued and signed by the Inspection Authority.
Preservation of Boiler after Hydrostatic Test.
- There is generally some time delay between hydrostatic test and further initial
boiling out and chemical cleaning of the unit. Hence, the unit should be kept
under preservation for protecting the internal surface from oxidation.
- Fill the unit with hydrazine and Ammonia treated DM water containing 300-
ppm hydrazine and 10ppm Ammonia with a pH value of 10.0 to 10.5 till it
overflows at vents.
- The unit should be kept under nitrogen cover with a pressure of 0.5 kg/sq.cm.
In the absence of nitrogen capping facility the unit should be pressurized with
the aid of a fill pump to 5 kg/sq.cm. pressure.
- Samples can be collected periodically say once a week or fortnight, depending
on the pressure holding worthiness of the system, tested for pH and hydrazine
content.
- In case the sample water does not meet the criteria for lay up water, the
conditioning system shall be operated as to restore the required composition.
- No welding shall be carried out on pressure parts when the system is under
preservation or the system is filled with water.
- If there is a chance of freezing, the water in the drainable circuits can be
displaced by nitrogen and the unit can be laid up under nitrogen pressure.
Temporary heating equipment should be provided to keep the non-drainable
superheater/ reheater elements above freezing temperature.
- The reheater should be laid up under nitrogen pressure with the reheater
isolating devices closed or with the blank flanges.
Bharat Heavy Electricals Limited /39 1 7
RECOMMENDED HYDROSTATIC TEST PROCEDURE
After completion of Hydrotest of:
- Drainable portion of pressure parts, clearance may be given for Insulation.
- Blanks are removed from DESH links, Final SH elements and SH divisional
panels completed. SH Links are completed.
- After completion of non-drainable portion of pressure parts, Full Hydro test is
completed just before lightup.
- After completion of Full Hydrotest, Boiler is registered with Boiler Inspectorate.
- Boiler waterwall, Superheater and Economiser are hydrostatically tested as a
unit. The Reheater is normally hydro tested separately at the recommended
pressure. If the unit is not provided with Isolators, these inlets should be
isolated by means of blank flanges.
Bharat Heavy Electricals Limited
RECOMMENDED HYDROSTATIC TEST PROCEDURE
TABLE - 3
WATER VOLUME (TYPICAL)
SYSTEM 500 MW VOLUME CUM
CIRCULATION SYSTEM
DRUM (FULL)
FP.nNnMI.9FR
SUPERHEATER
REHEATER
170
60
150
130
105
TOTAL 615 C U M
Bharat Heavy Electricals Limited
1.
2.
3.
4.
5.

Erection guidelinesfor500mw boilerpressureparts

  • 1.
    ID NO.13 44 ERECTION GUIDELINES FOR 500MW BOILER PRESSURE PARTS {COAL FIRED CONVENTIONAL TWO PASS DESIGN) BHARAT HEAVY ELECTRICALS LIMITED POWER SECTOR-SOUTHERN REGION QUALITY DEPARTMENT CHENNAI - 600 035. DOC. No.: PS:QLY:017 Rev. No.: ROO/09-04 Quality is the key to Productivity and Prosperity 1
  • 2.
    ERECTION GUIDELINES F OR 500 MW BOILER PRESSURE PARTS (COAL FIRED CONVENTIONAL TWO PASS DESIGN) PREPARED BY & APPROVED BY B H E L : P S S R : Q U A L I T Y AUTHORISED TO BE USED BY HEAD - QUALITY PS-SR : CHENNAI DOCUMENT No. PS:QLY:017 R00 / 09-04 ID No. 1344 DATE OF ISSUE 04-09-2004 COPY No: ISSUED TO: CONTROLLED/ COPY No. OF PAGES: 139 (D'Devasah Dy.Manager / m, uality) BHARAT HEAVY ELECTRICALS LIMITED POWER SECTOR - SOUTHERN REGION QUALITY DEPARTMENT CHENNAI - 600 035
  • 3.
    INDEX SI.No. DESCRIPTION No.OF SHEETS 1. INTRODUCTION 6 2. BOILER DRUM 48 3. ERECTION OF HEADERS 14 4. ERECTION OF 1s t PASS RADIANT ROOF 5 5. ERECTION OF WATER WALL SH STEAM COOLED WALL 17 6. DOWN COMER ERECTION 5 7. ERECTION OF CONTROLLED CIRCULATION PUMPS 10 8. ERECTION OF COILS 25 9. ERECTION OF BUCKSTAY 22 10. VOIDS THAT ARE TO BE CLOSED IN PRESSURE PARTS 3 11. RECOMMENDED HYDROSTATIC TEST PROCEDURE 19
  • 4.
  • 5.
    BOILER PRESSURE PARTS Introduction Thegeneral arrangement of pressure parts of a conventional Two pass design boiler of 500 MW unit is shown in Fig.1 (First pass) and Fig.2 (second pass). The locations of Pressure part components and assemblies are also indicated in the figures. At job site, the main function of erection group is to receive the components, store them, protect them from damage, preserve them during storage to sustain the original condition and assemble them within the permissible limit/tolerance specified in the "Boiler pressure parts Engineering Checks for Erection" (Pub.2022) to achieve pre-determined performance during operation. Around 4,480 tonnes of pressure parts components per unit are despatched loose to the job site by road and rail. Hence, it becomes all the more important for the job site erection group to take utmost care right from the receipt stage to completion of erection, so that commissioning activities can proceed without any difficulties. The major components in pressure parts to be erected are boiler drum, headers, water walls and steam cooled walls, superheater, reheater coils, economiser coils and buckstays. Recommended hydraulic test procedure, welding & NDE are also covered in this section. GENERAL NOTES: 1. Ensure that the component/parts are erected as per the latest applicable contract drawings. 2. Read the drawing carefully and take care to note the specific erection points given in the drawing. Bharat Heavy Electricals Limited
  • 6.
    BOILER PRESSURE PARTS Fir.,1.HOI1.ER PRESSURE PARTS (1 PASS^ Bharat Heavy Electricals Limited
  • 7.
    BOILER PRESSURE PARTS 01.DRUM 02. DOWNCOMER 03.SUCTION MANIFOLD HEADER 04. CIRCULAR PUMP 05. DISCHARGE LINES 06. LOWER RING HEADER 07. WW HOPPER 08.FRONT WW OUTLET HEADER 09.SIDE WW OUTLET HEADER 10. REAR 'WW HANGER OUTLET HEADER 11. REAR WW SCREEN OUTLET HEADER 12. VACANT iJ.ECO. INLET HEADER .ECO. COIL ASSY - LOWER 15.ECO. COIL ASSY - INTER 16.EC0. COIL ASSY - UPPER 17. EC0. OUTLET HEADER 18.EC0. LINKS TO DRUM I9.SH. SATURATED CONNECTING TUBES 20.SH. RADIANT ROOF INLET HEADER 21.SH. RADIANT ROOF OUTLET HEADER 22. SH SIDE WALL INLET HEADER 2J.SH. SIDE WALL OUTLET HEADER 24.SH. FRONT WALL INLET HEADER 25. SH. REAR WALL INLET HEADER 26.5H/EC0 SUPPORT HEADERS 27. SH. REAR ROOF JUNCTION HEADER 28. LTSH INLET HEADER 29. LTSH COIL ASSY 30. LTSH OUTLET HEADER 31.SH. DESUPERHEATER T ?.S«. DIVISION PANEL INLET HEADER .3.SH. DIVISION PANELLETTES 34.SH. DIVISION PANEL OUTLET HEADER 35.SH. PLATEN INLET LINKS 36.SH. VERTICAL PLATEN INLET HEADER 37.SH. VERTICAL PLATEN ASSYS 38.SH. VERTICAL PLATEN OURET HEADER 39. RH. INLET HEADER 40.RH. FRONT ASSYS 41.RH. REAR ASSYS 42. RH. OUTLET HEAOER 43. WW TUBES 44. EXTV. SIDE WW TUBES 45.SH. RAOIANT ROOF TUBES 46. SCW TUBES 47.SH/EC0 SUPPORT TUBES 48.RISER TUBES 49.STEAM COOLED SPACER a.J2S3S FIG.2. BOILER P R E S S U R E PARTS (II P A S S ) Bharat Heavy Electricals Limited
  • 8.
    BOILER Erection BOILER PRESSUREPARTS 3. All the components of pressure parts are given Mark Nos./ DU Nos. with PGMA for the erector to identify with Mark No. indicated on erection drawings and erect at the proper locations. 4. Take care to see from receipt at site till completion of erection the above identification mark number /DU numbers painted on the components are preserved properly. If necessary identification markings shall be repainted carefully. 5. The erection welds between pressure parts to pressure parts/Non pressure parts are shown in the erection drawings or Erection welding schedule. Erection welding Schedule gives the details of all erection welds and cross reference to these drawings wherein these welds are located. All butt joints in Pressure parts are to be done with TIG root welding. All attachment welds on to pressure parts are to be done with Basic coated low Hydrogen electrodes. 6. Comply with the field weld procedures while carrying out the welding. 7. Hydraulic test is to be conducted after all welding of pressure parts and non pressure part attachments on to pressure parts are completed. 8. After site hydraulic test of the boiler no welding shall be performed in pressure parts. 9. Prior to erection, all headers, lines, links, tubes, elements, panels etc. shall be checked for clear internal passage. Bharat Heavy Electricals Limited
  • 9.
    BOILER Erection BOILER PRESSUREPARTS 10. Erected items should be protected from workmen climbing on them and water falling on them. Caps shall be left on tubes and links until final fit up and 11. Erection attachment/lifting attachments that are welded to the components shall be removed / cutoff after completing the erection without damaging the component (Eg. Panels, coils, downcomer etc.) 12. Check the entire boiler to make certain that, all temporary ties to structural steel are removed. 13. With the help of expansion movement diagrams (released under PGMA-00-030) check to see that thermal movement of any pressure part is not restrained. 14. Check to see that the expansion indicators are properly installed. 15. Check particularly around furnace bottom for interference from movements of boiler. If ash hopper is installed make sure that adequate clearance is provided for downward/side ward movement of furnace walls headers. 16. Ensure that all voids in fusion/fin welded (Peg and flat fin) panels including erection / lifting slots are closed in furnace/roof and back pass walls. welding. Bharat Heavy Electricals Limited
  • 10.
    ( * n it m ] BOILER Erectionfffta BOILER DRUM Bharat Heavy Electricals Limited
  • 11.
    BOILER DRUM 1. TRANSPORTATIONOF DRUM: Boiler Drum is transported by a special wagon "KAVERI" Ref. : Fig Nos. 3A & 3B 1.1 Preparation for unloading: Before arrival of steam drum at site, the following preparation will be made ready for unloading. 1) 2 Nos. 75 MT capacity, cranes for unloading. 2) 2 Nos. 4" wire rope slings 3) wooden sleepers - 4 inch x 8 inch x 8 ft - 300 Nos. 4) Pulling machines 6T capacity - 2 Nos. On receipt of steam drum at site, two cranes of 75 MT capacities will be positioned on one side. The drum will be rotated with the help of crane so as to make erection lug on the top. Two tie members of the wagon will be removed. Wooden sleepers around 100 Nos. will be laid below the central portion of drum and supported at the center. Now the cranes will be positioned near rear end and this end will be lifted by about 300 mm using 4" slings. Wooden piece tied with manila rope may be used below the slings to avoid damages due to slinging. After lifting the rear end, the rear portion of wagon will be pulled out using 6MT capacity pulling machines anchored else where. The wooden sleepers will be stacked below the rear end as per Fig. No.4 so as to support the rear end. Similarly the front end of the drum will be lifted with the help of cranes and this end also will be packed with wooden sleepers so as to support the front end. Bharat Heavy Electricals Limited
  • 12.
    BOILER DRUM Bharat HeavyElectricals Limited
  • 13.
    BOILER DRUM rt-H. AUGtOEND ViCi',' F I G . m Bharat Heavy Electricals Limited
  • 14.
    BOILER DRUM Bharat HeavyElectricals Limited
  • 15.
    BOILER Erection BOILER DRUM 2. Preparationsfor Drum skidding: 1. Drum skids - 3 Nos. 2. 6 shieve pulley blocks - 80 MT capacity -2 Nos. 3. 1" wire rope. 4. 10 MT capacity Electrical winch 5. 90 lbs rails - to be laid over the sleepers up to furnace cavity. 6. Rubble soled ground for laying rails. 7. 75 MT capacity cranes - 2 Nos. - for assisting and changing direction. Using 2 Nos. 75 MT cranes, the drum kept over the wooden sleepers will be slowly lowered over the drum skids, which are kept over the rails. (Details of drum skid is shown in fig.5). It is possible by lifting alternate ends and removing the sleepers sequentially. Wire rope will be tied over the drum along with skids. One of the 6 shieve pulley block will be connected to the front end drum skid with one inch sling and other 6 shieve pulley block will be kept near boiler column which are either connected with build up I beam or 4" wire rope. 10 T electrical winch will be positioned near Boiler column in Boiler area. One-inch wire rope on winch will be connected to both the 6 shieve pulleys through guide pulleys. Grease will be applied over the rails (three rows) for smooth skidding of drum. Skidding operation will be started initially by lifting the front end of drum slightly with crane & operating the winch. Bharat Heavy Electricals Limited / 3
  • 16.
    BOILER DRUM Bharat HeavyElectricals Limited
  • 17.
    BOILER DRUM V. Finalinspection before drum lifting: 1. All the HSFG bolted connection of main structure shall be inspected as per the procedure. 2. Rocker position shall be checked and recorded. 3. Proper anchoring of winches shall be checked and ensured. 4. Anchoring of all guide pulleys checked. 5. The insulation resistance of winch motors shall be meggered. 6. Alternate power supply shall be kept ready. 7. All four drum-lifting wire ropes shall be physically checked for any damages. 8. Communication and lighting arrangement shall be ensured. 9. Interference of wire ropes shall be checked and free movement ensured. 10. Approach for all pulley blocks and rocker plates shall be ensured. 11. Persons shall be identified for proper signaling, winch operation and inspection during erection. Bharat Heavy Electricals Limited
  • 18.
    BOILER DRUM IMPORTANT NOTE VI.ERECTION OF STEAM DRUM: Methodology for drum erection can be arrived at by the task performers in consultation with Facility Engineering, PSSR-HQ VII. MINIMUM STRUCTURE COMPLETION PRIOR TO DRUM ERECTION Minimum structures to be erected before drum lifting shall be in line with Field Quality Plan (FQP) for the specific project and recommendations from Engineering, BHEL, Trichy. Bharat Heavy Electricals Limited
  • 19.
    BOILER Erection BOILER DRUM DRUMINTERNALS. Adopt the procedure given below to assemble the drum internals at site. 1. Study the concerned contract assembly drawing before start of the internal assembly. A typical cross sectional view of drum internal is shown in Fig. 12A. 2. While dismantling drum internals at site, match marks to be made so that same sub assembly component is fitted in the same place during re- 3. seal welding is to be done only as per arrangement of drum internal drawing. 4. All bolted connections are to be used with double washers. One at the back of nut and the other at the front of bolt and ensure that the washers cover the holes/ slots fully. 5. Inspect all vent and drain holes in the internals to make certain they are open. 6. Ensure that the weld joint of feed pipe are leak proof. 7. The drier sections are not to be welded together nor to the drier supporting structure. But the supporting structures to be seal welded to the drier base angle as per arrangement shown in Fig. 12D. 8. Ends (entry and exit) of secondary separators must be opened for steam passage. Refer Fig. 12B. 9. Ensure that all parts of separating chamber are fitted without any gap. The welds at the joints should be complete and leak proof. assembly. Bharat Heavy Electricals Limited
  • 20.
    BOILER DRUM FIS.J2A.QRUM INTERNALS (FORC O N T R O L L E D C I R C U L A T I O N ) Bharat Heavy Electricals Limited
  • 21.
    BOILER DRUM 10. Checkwhether the primary separator is damped to its supports rigidly with its axis vertical so that it does not tilt or fall during operation. Refer Fig : 12B. A tolerance of ± 5mm is allowed in the vertically of turbo separator. 11. Check whether the passage through individual screen drier boxes are free from foreign material. Refer Fig:12C. 12. Check whether the screen driver boxes are fixed with each other such that the gap does not exceed 1 mm. 13. Ensure that drum is free of all foreign particles especially tools and electrode bits may remain inside after the erection of internals. 14. Before closing the manhole door, see that manhole door gasket is in perfect condition. 15. Check whether the downcomer cover assembly has been installed over the downcomer openings to avoid vortex formation during operation. 16. Check for the orientation of holes in blow down pipe. These holes are to be in the direction opposite to chemical dosing pipe. 17. The holes in the chemical dosing pipe should be facing towards the feed distribution pipes. Bharat Heavy Electricals Limited
  • 22.
    Bharat Heavy ElectricalsLimited BOILER DRUM
  • 23.
    ERECTION OF HEADERS BharatHeavy Electricals Limited
  • 24.
    BOILER Erection ERECTION OFHEADERS 1. Checks on supporting structure prior to erection: a. Check the dimensional correctness of the pressure parts supporting structures (RBs/WBs) with respect to reference axis shown in the structural drawing. Note : For erection of supporting structure, the drawings given in structural group are to be followed. For the header location with respect to reference axis the pressure parts drawings are to be followed. There will be a difference in dimension of the centre line of supports at the top and centre line of header with respect to reference axis. This difference is preset to accommodate thermal expansion as shown in the Fig.1. A - Presetting for that particular suspension depends on '0' D - Distance from origin of expansion X - Distance of the pressure part component that is suspended For the dimensions and the amount of presetting refer the contract drawing. from reference structure. X+A Distance of the suspension point on the structure from the reference structure. Bharat Heavy Electricals Limited
  • 25.
    ERECTION OF HEADERS OR I G I N O F E X P A N S I O N A - P R E S E T T I N G F O R T H A T P A R T I C U L A R S U S P E N S I O N D E P E N D S UP ON - D D - D I S T A N C E F R O M O R I G I N O F EXPANSION X - D I S T A N C E O F T H E P R E S S U R E P A R T S C O M P O N E N T T H A T IS S U S P E N D E D F R O M R E F E R E N C E S T R U C T U R E F O R T H E D I M E N S I O N S A N D T H E A M O U N T O F P R E S E T T I N G R E F E R C O N T R A C T D R A W I N G F I G . 1 - H E A D E R S U P P O R T W I T H O F F S E T ( T Y P ) Bharat Heavy Electricals Limited
  • 26.
    j B 0I L E R I Erection ERECTION OF HEADERS 2. Check the following on headers: a. Orientation of the headers. b. Axis marking at the ends in the II & IV quadrants. c. Left/right marking for the headers parallel to drum axis. d. Front/Rear marking for the headers perpendicular to drum axis. e. Flexible hose test for long stubs of the header to ensure free passage. f. Sponge test for open-end header stubs. g. The bow in both the planes, scarfing line and stub verticality. Clean the weld edge preparation and apply weldable primer and fix all end caps. h. Check the IBR inspection seal on the header. i. Before erection of Header Ground Inspection by Boiler Inspector of Concerned State to be completed. 3. Erection of hanger rods. - Position the bearing plate over the support channels as per the structure drawing dimension and tack weld as shown in the fig :2. - Insert the hanger rods/tie rods through bearing plate and tighten with nut. Bharat Heavy Electricals Limited ~
  • 27.
    ERECTION OF HEADERS FiG.3. T E M P O R A R Y S U P P O R T Bharat Heavy Electricals Limited
  • 28.
    BOILER Erection ERECTION OFHEADERS Erect all the hanger rods (for all headers) and tighten the nut in such a way to maintain the hanger rod holes in one line to fix header easily and align. 4. Erection of header a. Temporary support for headers with an off-set support Temporary support arrangement (for arresting header to avoid any possible disturbance during erection of connected pressure parts) to be made ready as shown in the Fig. 3. - Elevation G to be calculated as follows: - G = Elevation of header - 1 /4 the diameter of header Center line (as per drawing) (as per drawing) - This arrangement is to be made available in two places minimum at L/4 distance from the end (where L is the length of the header). - Mark the header axis with respect to reference axis as shown in pressure parts drawings, over the temporary support arrangement as shown in fig.4.. b. Lifting arrangement for headers - The pulley arrangement at the top to be fixed/lashed only with welded beams (WBs) and not to rolled beams (RBs) Bharat Heavy Electricals Limited
  • 29.
    Note: Use softmaterials like gunny bag while lashing the ropes over the WBs to avoid dents, rubbing marks on the same. The capacity, number of shieve pulleys, lifting wire rope diameter and guide pulley location are to be decided at site based on the weight of the header and position of the lifting winch. Header lugs must be used for lifting as shown in the Fig. 5. While lifting the header, use a tag line to control the load (movement of header). Note: For headers which have an offset with the supporting structure axis - lift the header and place it over the temporary support and match the header axis with the centerline marked over the temporary support. Connect the hanger rod with the header lug using the pin. Provide the correct size cotter pin. Check the elevation of the header, orientation, horizontality and distance from reference axis before arresting the header. Arrest the header as shown in the fig . 6. Other headers like ring header which are connected with waterwall and like SHH9 which are connected with steam cooled wall (SCW) are to be positioned, aligned and welded with water wall / S C W etc. respectively. Bharat Heavy Electricals Limited 2£ ERECTION OF HEADERS
  • 30.
    ERECTION OF HEADERS BharatHeavy Electricals Limited
  • 31.
    Note: 1. Theend caps should be removed only during final fit up. 2. The temporary supports should be removed prior to hydraulic test only. The temporary supports should be erected in such a way that it should not be a hindrance to any permanent suspension/components. Other important aspects of header suspension and header alignment are shown in Fig. 7 A t o 7 E . Bharat Heavy Electricals Limited ERECTION OF HEADERS
  • 32.
    ERECTION OF HEADERS TA C K W E L D A F T E R F I N A L A D J U S T M E N T S U P P O R T C H A N N E L S AT p R e s s o s e P A R T S S U P P O R H L E V E L ( P P S L ) H A N G E R ROD .WELOING B E T W E E N SUPPORT C H A N N E L AND THE B E A R I N G P L A T E . L E N G T H OF W E L D I N G S H A L L BE A S C A L L E D FOR IN T H E CONTRACT DRAWINGS. A F T E R FINAL A D J U S T M E N T T H E N U T S H O U L D BE T A C K E D TO T H E B E A R I N G P L A T E ' ' S T R I K I N G A R C OR W E L O I N G ON T H E L O A D E D H A N G E R RODS S H O U L D B E AVOIDED " FIG.7A. BEARING PLATE WELDING OETAILS C O L L E C T O R C H A N N E L S U P P O R T S TO CEILING /COLLECTOR C H A N N E L S , ^ I THE C O L L E C T O R CHANNELS S H O U L D Sff M A I N T A I N E D H O R I Z O N T A L . rue B O T T O M wors of thc C O L L E C T O R CHANNEL SUPPORTS SHOULD BS T A C K K X J H O T * W I T H THE ROD A M D THE BEAR IMS PLATE, THE T A C K / M S SHOULD BX X O M E BEFORE ATTEMPTING T o T I S H T E N TH£ W O T S A T THE CfflLING T O P . TACK W E L D A F T E R F I N A L A D J U S T M E N T FIG.7B. COLLECTOR CHANNEL DETAILS Bharat Heavy Electricals Limited
  • 33.
    ERECTION OF HEADERS TH I S H A N G E R L O A D IS EUFURCATEO THRO C O L L E C T O R C H A N N E L A R R A N G E M E N T AND T A K E N TO C E I L I N G TO AVOID I N T E R F E R E N C E C H E C K T H E E Q U A L L O A O I N G OF S T R A I G H T H A N G E R B Y T U N I N G ( E Q U A L PITCHED S O U N D ) , C H E C K T H E L O A D I N G ON B I F U R C A T E D H A N G E R S WITH W R E N C H E S . : I G. 7 C ._ H A N G ER ROD QF.TAI1- 3 Bharat Heavy Electricals Limited
  • 34.
    ERECTION OF HEADERS BharatHeavy Electricals Limited
  • 35.
    BOTTOM RING HEADER: Furnace water wall system has been provided with bottom ring header of 914.4 mm OD and 95 mm thickness. Bottom ring header supplies water to various water wall tubes. These headers are transported to site in four pieces and each header weighs around 40 to 45 MT. Header is provided with orifice adopters which are welded at shop. Orifices are fixed to the adopters by means of marman couplings. Orifices and couplings are erected after steam blowing of Boiler system. Individual piece of ring header is erected over the temporary brackets welded in the columns with the help of 2 Nos. 75 MT cranes positioned inside the furnace cavity, Refer Fig. No.7G. Ring headers are erected before erection of water wall bottom hopper panels. After erection of all four headers, headers are aligned with respect to drawing. After alignment, headers are arrested properly before welding. Both the front headers joints are welded simultaneously. Similarly rear header joints are completed. This sequence is adopted to avoid any misalignment during welding. Refer fig No.7F. BOTTOM RING HEADER ORIFICE ASSEMBLY. Bottom ring header supplies water to various water wall^rbes. Each water wall tube is provided with an ORIFICE ASSEMBLY, at the Inlet, installed in the bottom ring Header as indicated in Fig. No. 7H. Bharat Heavy Electricals Limited ERECTION OF HEADERS
  • 36.
    ERECTION OF HEADERS REAR RiGHl G_OF MATCH WITH FURNACE AXIS FRONT Bharat Heavy Electricals Limited
  • 37.
    BOILER Erection ERECTION OFHEADERS Orifice assembly consists of orifice plate, marman coupling and orifice adopter. Orifice adopter is welded inside the header and these adopters are welded at shop itself. Orifice assembly is installed in the ring header after completion of steam blowing activity. Orifice size and number are checked with reference to the drawing Orifice bore sizes are checked with "GO-NO-GO" gauge before installation. Orifice plate installed over the orifice adopter and fixed to the adopter with marman coupling which is tightened with stainless steel bolt and nut. After installation of orifice assembly in one Header, Cover plate is provided around section of orifice assembly. The same procedure is followed for all the headers, after complete installation of orifice assemblies and cover plates, header is cleaned thoroughly and manhole doors are closed with new gaskets. TYPICAL DETAILS OF 500 MW BOILER HEADERS S.No. DESCRIPTION ECONOMISE R SYSTEM WATERWAL L SYSTEM SUPER HEATER SYSTEM RE HEATER SYSTEM 1. PRODUCT GROUP PG-19 PG-05 & 07 PG-10 PG -15 2. No. OF HEADERS 2 10 20 2 3. TOTAL WEIGHT OF HDR 29 MT 211 MT 170 MT 38 MT 4. MAX. WT OF SINGLE HDR 16 MT 47 MT 32 MT 24 MT 5. MAX-DIA OF HEADER 508 MM 914 MM 508 MM 558 MM. Bharat Heavy Electricals Limited
  • 38.
    ERECTION OF HEADERS MARMANCOUPLING TYPICAI SECTIONAL VIEW ORIFICE ASSEMBLY ANO WATER WALL LOWER HEADER NIPPLE IN THE CONTROLLED BOILERS 3 INDEXING PINS ON ORIFICE ADAPTER MUST ENGAGE THE 3 MATCHING HOLES IN THE ORIFICE TO PROPERLY IDENTIFY THE REQUIRED ORIFICE. E I O : - 7 H ORIFICE IN LOWER WW Bharat Heavy Electricals Limited
  • 39.
    ERECTION OF FIRSTPASS RADIANT ROOF Bharat Heavy Electricals Limited
  • 40.
    BOILER Erection ERECTION OF FIRST PASSRADIANT ROOF ERECTION OF FIRST PASS RADIANT ROOF First pass radiant roof tubes arrangement (TYP) is shown in the Fig. No.1A. Radiant roof consists of 150 nos. of front fin welded loose tubes and 150 nos. of rear fin welded loose tubes. These loose tubes with mark nos. punched on it are transported to site as loose tubes. First pass radiant roof can be erected in there different methods. Inlet and outlet headers of radiant roof are erected on permanent suspensions as per drawing. Roof tube supports are suspended from ceiling structure. Front loose tubes 8 to 10 nos. are assembled as a panel in the furnace cavity. Temporary angle stiffners are fixed at two places as shown in the fig. 1B. Assembled panels are erected with the help of electric winches. These panels are suspended approximately at roof elevation with the help of temporary wire ropes which are tied to the ceiling structure. All front panels are erected and aligned with respect to Boiler axis. Support channel is fixed over the plate lugs already welded to the tubes. Support channel is connected to the support rod through pin connection. Support rods are adjusted to get the proper alignment of tubes. After alignment of temporary panels, front tubes are welded with inlet header stubs. Method -1. Bharat Heavy Electricals Limited
  • 41.
    BOILER Erection ERECTION OF FIRST PASSRADIANT ROOF Radiant roof rear tubes also erected following the same procedure mentioned above. All rear tubes are welded with the rear outlet header supports. Middle joints of roof tubes are welded after completion of final alignment of both front and rear tubes. Temporary binders are removed and support lugs on tubes are welded with the end bars at the location shown in the drawing Radiant roof tubes are erected after the erection of all top headers, suspensions, SH links and end bar assemblies. Front tube is welded with corresponding rear tube in pre-assembly area. Refer fig. No.1C. Preassembled front and rear tubes are assembled in furnace cavity as a panel consist of 5 to 6 tubes with temporary binder. Inlet and Outlet headers are erected on permanent suspensions. Preassembled panels are erected with the help of winches. Panels are suspended from ceiling structure with the help of temporary wire ropes. After complete erection of roof tubes, suspension channels are fixed to the tube lugs which are already welded to the suspension rods through pin connection. Suspension rods are adjusted so as to align the roof tubes. After final alignment, roof tubes are welded with Inlet and outlet header stubs. Method : II Bharat Heavy Electricals Limited
  • 42.
    ERECTION OF FIRST PASSRADIANT ROOF Bharat Heavy Electricals Limited
  • 43.
    BOILER Erection ERECTION OF FIRST PASSRADIANT ROOF Temporary tie channels are removed and permanent support lugs are welded with end bars. Method - III Both inlet and outlet header suspension and roof tube suspensions are suspended from ceiling structure. Front roof tubs are preassembled with front inlet header and rear roof tubes with outlet header in furnace cavity, Ref. Fig. 1D. Permanent support channels along with two rows of temporary stiffner channels are fixed on both front and rear assemblies. Front tubes are welded with inlet headers and rear tubes are welded with rear header stubs. Two winches are used to erect the tubes with header. One of the winch wire rope is connected to the temporary channel through the pulley blocks connected at ceiling structure and other winch wire rope is connected to the header. Slings are connected through the suspension lugs of headers. Front tubes with inlet header are connected at an inclined fashion by operating both the winches simultaneously. After hoisting to its final elevation support channels are fixed to permanent support rods and headers suspension lugs to the permanent tie rods. After completion of front tubes with inlet header erection, rigging arrangement is shifted to rear side-ceiling structure. Preassembled rear tubes with header are erected in the same way as indicated above. Bharat Heavy Electricals Limited 5 3 .
  • 44.
    Front and reartubes are aligned by adjusting the suspension rods. After final alignment, middle joints are welded and tube support lugs are welded with end bars. In all the above methods, precautions are taken to check the mark numbers with reference to radiant roof assembly drawing. Bharat Heavy Electricals Limited ERECTION OF FIRST PASS RADIANT ROOF
  • 45.
    BOILER Erection ERECTION OF WATER WALLAND SH STEAM COOLED WALL Bharat Heavy Electricals Limited
  • 46.
    BOILER Erection ERECTION OF WATERWALLAND SH STEAM COOLED WALL I. Waterwall - Complete the erection and alignment of waterwall outlet headers including permanent supports. (Front waterwall header, left and right side waterwall header, waterwall rear hanger header and waterwall rear screen outlet header). - Waterwall tubes are made out of riffled tubes in furnace region-typical riffled tube is shown in Fig. 1 - Carry out sponge test of all water wall panels, water hanger tubes, waterwall arch/screen tubes and close the openings with end caps. Note: End caps are to be removed just before final fit-up. Check the following: - Width of the panel - Length of the panel - Permanent bow (if any) - Any damages like sling mark, deep cut, tool mark etc. (to be rectified before lifting). - Location of openings as per drawing. Bharat Heavy Electricals Limited
  • 47.
    BOILER ERECTION OFWATERWALL AND Erection SH STEAM COOLED WALL - Edge preparation - Preassemble the following with panel seal box as shown in Fig.2 (Optional). - Manhole doors, peephole doors, Instrument Openings, Scot blower openings etc. Note:- The surface of all tubes that are completely embedded in castable refractory should be painted with two coats of bituminous paint. Scalloped Bar Welding Detail 1. Cut the scalloped bar (only top scalloped bar of seal box) as shown in Fig.2X 2. Weld item B bottom scalloped bar and seal box with pressure parts before the hydraulic test (refer the Fig.2Y) 3. Item A has to be welded to item B after pouring castable refractory inside the seal box (refer Fig.2 Z). Erect and weld waterwall hanger tube with waterwall rear hanger header after alignment (check the verticality before welding). Note: The lifting arrangement for waterwall hanger tube, arch/screen tubes can be prepared as explained for LTSH and Economiser coils. (Floating pulley arrangement). Bharat Heavy Electricals Limited
  • 48.
    BOILER Erection ERECTION OF WATERWALLAND SH STEAM COOLED WALL - Erect and weld waterwall screen tubes with waterwall rear screen outlet header. - All the burner blocks shall be preassembled with burner panel and kept in four corners respectively and temporarily arrested with main structure. The lifting arrangement shall be made as shown in Fig.3. - The lifting arrangement is to be suitably decided at site based on the location of winch. - Waterwall/SCW panels are to be handled with care to avoid permanent bow and damage. - The suggested panel handling method is shown in Fig. 4 (for both lifting and alignment). - Lift all the top waterwall panels and align the panels within permissible tolerance by adjusting panel to panel welding gap. (Refer Fig. 5A to 5C) - Complete the welding after alignment. Notts : Figure : 5C 1. Field to align panel edge bars, not tube centers in wall assembly. 2. While assembling the panels, ensure that this pitch tolerance is not cumulated. The tolerance on width & depth is to be maintained as per specified Tolerance. Bharat Heavy Electricals Limited
  • 49.
    BOILER Erection ERECTION OF WATERWALLAND SH STEAM COOLED WALL - After erecting all top water wall panels, erect the buckstays coming in that panel and align (this will help in maintaining verticality of the waterwall panels and furnace dimension within permissible limit). - After erecting the first row of rear waterwall panel (welding with waterwall hanger tubes) the arch tubes can be erected and welded with waterwall panel and waterwall screen tube. Care should be taken in erection and alignment of the rear arch tubes so that the gap required between them and RH rear coils can be achieved. The formation of rear arch tubes is shown in Fig. No.5D. Note: Before the erection of Rear waterwall all Reheater coils are to be erected. - Erect all other panels and complete the welding following the above procedure. Note : Care should be taken while erecting the "Z" panel. Additional temporary supports are to be provided with main structural members to position them. - All the buckstays are to be erected before taking up the next level water wall erection. - Erect and align the riser tubes taking following care : a) The drum to header connecting riser tubes are to be routed first and matching with drum and header stub shall be carried out. b) Weld the middle joint after routing the riser tubes between drum stub and water wall header stub. c) Now simultaneously weld the riser tubes joints with drum and header stub. Bharat Heavy Electricals Limited "
  • 50.
    BOILER Erection d) Wooden blockscan be used for avoiding touching of riser tubes with coils, on both sides as shown in Fig. 6A, This would help to get a final fit up after welding of riser tubes as shown in Fig. 6B. - Complete the erection of all permanent supports. Release the boiler and furnace from all temporary supports. - Recheck the furnace alignment fireball checking and full welding of all Burner panels, - Complete the erection, alignment and welding of all upper and lower corner transition tubes (UCT and LCT). - Release the boiler first pass for furnace hopper measurements. II. SH Steam Cooled Wall (Method -1) - Erect and align the SH rear roof junction header on permanent support. - Erect all the rear roof supports. - Lifting arrangement is to be decided as per the site condition. - Lift all the rear roof panels and fix them on the permanent support. - Align the rear roof panel, - Complete the welding with junction header. Bharat Heavy Electricals Limited
  • 51.
    BOILER Erection ERECTION OF WATERWALLAND SH STEAM COOLED WALL - Erect and align the left and right side top headers of second pass (SH side wall inlet headers) on permanent support. Method - 2 - Second pass roof panels are pre-assembled with rear junction header on the pre- assembly bed located at second pass furnace cavity. - All the joints with the header end for welding completion in pre-assembly itself. - Suspension channels also welded on the ground itself. - Three Nos. temporary stiffener channels are fixed to the panels to avoid buckling of panels during erection. - After completion of pre-assembly, the entire panel with header is lifted with the help of two winches rigged through the ceiling structures. While lifting, the panel is tilted by about 30 degree to avoid fouling with the middle columns structures. After crossing top of middle column structure, panel is made horizontal and raised to the final elevation. After reaching final position, panel load is taken in permanent supports and temporary supports are removed. Erect all the SH steam cooled wall (erection method to be followed as explained for waterwall). Bharat Heavy Electricals Limited " ~ " ' 6
  • 52.
    BOILER Erection ERECTION OF WATERWALLAND SH STEAM COOLED WALL Complete the erection of buckstay. Align the LTSH inlet header and complete the welding with rear SC wall and connections to LTSH coils. After erection completion of all steam cooled walls align the following headers. SH side wall outlet header. SH front wall inlet header. SH rear wall inlet header. Check the verticality of S C wall. Check the width and depth of second pass. Check the end gap of LTSH/Eco coils with S C wall. Complete the erection, alignment and welding of extended side waterwall inlet header with the extended waterwall panels. Complete the erection and welding of waterwall supply tubes with rear waterwall and extended side inlet header. Complete the erection, alignment and welding of SH extended S C W inlet header and SH extended side S C W tubes. Complete the erection alignment and welding of links between SH front wall inlet header and SH extended S C W inlet header. Bharat Heavy Electricals Limited
  • 53.
    ERECTION OF WATERWALLAND SH STEAM COOLED WALL TUBE SIZE :<r>51 X 5- 6 NO, OF RIBS: 8 i Bharat Heavy Electricals Limited
  • 54.
    BOILER Erection ERECTION OF WATERWALLAND SH STEAM COOLED WALL F I G : 2. S E A L B O X DETAILS SCALLOPED BAR WELDING DETAIL FIG. 2Y FIG 2Z b) OPENING FOR POURING / REFRACTORY ^ CUT THE SCALLOPED BAR 1. CUT THE SCALLOPED BAR (ONLY TOP SCALLOPED BAR OF SEAL BOX) AS SHOWN IN FIG. IX. 2. WELD I T E M ® . BOTTOM SCALLOPED BAR AND SEAL BOX WITH PRESSURE PARTS BEFORE THE HYDRAULIC TEST (REFER THE FIG. tY) 3. ITEM 0 WAS TO BE WELDED TO ITEM (g) AFTER POURING CASTABLE REFRACTORY INSIOE THE SEAL BOX (REFER FIG. 12) Bharat Heavy Electricals Limited
  • 55.
    ERECTION OF WATERWALLAND SH STEAM COOLED WALL
  • 56.
    BOILER Erection ERECTION OF WATERWALLAND SH STEAM COOLED WALL P A N E L E R E C T I O N A T T A C H M E N T P A N E L FIG. .j . S U G G E S T E D PANEL HANDLING METHOD Bharat Heavy Electricals Limited
  • 57.
    ERECTION OF WATERWALLAND SH STEAM COOLED WALL F I G . 5,v. F U R N A C E A L I G N M E N T W I T H R E S P E C T TO B O I L E R / F U R N A C E A X I S Bharat Heavy Electricals Limited
  • 58.
    BOILER Erection ERECTION OF WATERWALLAND SH STEAM COOLED WALL FIG. 5B FURNACE WIDTH/DEPTH/DIAGONAL TOLERANCE TUBE SPACING * TUBE DIA + 18 MAX. 1.5 M1N FIG. 5 C . ALIGNMENTS WELDING OF PANEL EDGE BARS Bharat Heavy Electricals Limited
  • 59.
    E W (H D R ) ® - ® = © = ® = G A P R E T W E E N B O T T O M O F R H ( R E A R ) «. R E A R A R C H T U B E S L'iL .£"> A R R A N G E M E N T O F Ji E AR _ARCH_ T I J D B A NO R E M ••'Al E R COIL'.; Bharat Heavy Electricals Limited ERECTION OF WATERWALL AND SH STEAM COOLED WALL
  • 60.
    ERECTION OF WATERWALLAND SH STEAM COOLED WALL FIG. 6A. RISER TUBE ALIGNMENT FIG. 6B. RISFR TUBE ALIGNMENT Bharat Heavy Electricals Limited
  • 61.
    ERECTION OF WATERWALLAND SH STEAM COOLED WALL BRIEF DETAILS ABOUT WATERWALLS TOTAL WEIGHT OF WATERWALL PANELS TOTAL NOS. OF PANELS MAX WEIGHT OF SINGLE PANEL MAX. LENGTH OF SINGLE PANEL MAX. WIDTH OF PANEL NO. OF TUBES FORMING FURNACE TYPE OF TUBES TYPE OF PANELS SIZE OF TUBES PITCH OF THE ADJACENT TUBES MATERIAL OF THE TUBES MAX. NO OF TUBES IN EACH PANEL FURNACE DEPTH FURNACE WIDTH : 553 MT 164 NOS 5.3 MT : 24000 MM 1715 MM 1062 NOS. : RIFLED FUSION WELDED : DIA 5 1 X 5 . 6 MM 63.5 MM : S A 2 1 0 G R . A & G R . C : 28 NOS : 15797 MM : 19177 MM Bharat Heavy Electricals Limited
  • 62.
  • 63.
    DOWNCOMER PIPES ERECTION -Check the downcomer stub centerline with respect to reference axis. - Check the downcomer stub-to-stub distance. Note : These checks can be made before drum erection also. - There are six downcomer pipes connecting boiler drum at top and bottom ring header at bottom. - Down comer pipe straight pipe pieces are preassembled on pre-assembly bed on the ground. - After pre-assembly these pieces are transported to furnace cavity and erected below the drum with the help of winches. - Preassembled top pieces are welded with drum stubs and second pieces are fixed to the top piece with the help of erection attachment as shown in the Fig. No.1 - After welding the second piece, further straight pieces are erected and welded up to suction manifold following the same procedure. - Suction manifold is received in three pieces. All three pieces are erected individually and assembled with temporary supports at elevation approximately 27 metres. - Suction manifold is aligned parallel to front water wall and it is in line with drum longitudinal axis, Refer Fig. 2. - After completion of welding of suction manifold, all six downcomer pipes are fitted to the suction manifold top stubs and welded. Bharat Heavy Electricals Limited 57
  • 64.
    DOWNCOMER PIPES ERECTION -Three Nos. suction spools are fitted and welded to the bottom stubs of suction manifold. - Three Nos. motor operated suction valves are fitted to the bottom of suction spool with stem horizontal and temporarily supported. - After locating the hand wheel properly, valves are welded with the suction spool. - One more suction spool is welded below the suction valve. - C C pump volute without Impeller is fitted to the bottom of suction spool and supported temporarily. - Bottom flange of the volute is carefully aligned and leveled before welding with the suction spool. - After ensuring uniform level of bottom flange of C C pump volute, suction spools are welded with top portion of volute. - Precautions are taken to avoid any distortion during welding of volute with suction spool. - Two Nos. manual operated discharge valves are erected on discharge side of the volute and welded. - After completion of erection and welding, the following jobs are required to be completed. - Radiography of joints Radiographic plug welding Stress relieving - Cutting and trimming of erection attachment. Blanking of C C pump volute for Hydro test. - After completion of Hydro test, C C pump volute blanks are removed and C C pumps are erected. (Refer C C pump erection procedure). Bharat Heavy Electricals Limited
  • 65.
    DOWNCOMER PIPES ERECTION VIEW-A FIG.1. ERECTION ATTACHMENT FOR DOWNCOMER PIPES Bharat Heavy Electricals Limited
  • 67.
  • 68.
    ERECTION OF CONTROLLEDCIRCULATION PUMP Brief details of CC pump and motor Type single suction - Double discharge. Design pressure Design Temperature Hydro Test pressure Suction pressure Quantity pumped Wt. Of pump case Motor Type Wet stator - squirrel cage - Induction 208.5 Kgs/cm2 366°C 312.8 kgf/cm2 195.6 Kgf/cm2 48453 Litre/min. 3425 Kgs. Out put Motor case design Temperature Motor case design pressure Full load speed Full load current Wt. of motor complete 354 KW 343°C 208.5 Kgf/cm2 1450 R P M 84 Amps 7443 Kgs. Bharat Heavy Electricals Limited
  • 69.
    ERECTION OF CONTROLLEDCIRCULATION PUMP Special features of pump motor 1. Assembled underneath the pump. 2. Glandless 3. Impeller is mounted on the extended shaft of motor. No separate coupling is required. 4. Bearings and motor windings are directly cooled by same boiler water. 5. Volute/pump casing is directly welded to the piping. 1.0 ERECTION OF CC PUMPS Controlled circulation 500 MW Boiler is provided with three Nos. circulating pumps of each of 50% capacity. The Boiler water-circulating pump comprises a single stage centrifugal pump driven by a wet stator induction motor as shown in Fig. No.1 The motor suspended beneath the pump casing is filled with water at full system pressure, Whilst no seal exists between the pump and motor, a baffle plus base clearance between the stator and motor casing neck, restrict solids and hot water entering the motor. The rotor shaft is supported by water lubricated, tilting pad radial and thrust bearing mounted on the end of the stator shell. Each pump has a center inlet and two tangential discharges. Each discharges of the pump is provided with the elbow down stop check valve in the discharge lines. The discharge lines are connected to the front bottom ring header. Bharat Heavy Electricals Limited
  • 70.
    ERECTION OF CONTROLLEDCIRCULATION PUMP 1.1 CC PUMP CASE INSTALLATION - Pump case/volute flange and branch and covers are removed and cleaned. - Suction manifold and suction valves three Nos. with spool pieces are perfectly leveled. - All three volutes are transported to furnace cavity and slings are attached to erection eyebolts provided on the casing. - Typical volute is shown in Fig. No.2. - Volute is raised to the position with the help of electric winch. - Temporary supports are provided to hold volute at its elevation. - After alignment of volute with suction spool. It may be tack welded. Horizontality of bottom flange is rechecked to keep it within % degree or - Vz degree. - Suction spool with volute is welded following the applicable procedure in welding manual. - Radiography and stress relieving are to be completed after completion of welding. - Radiographic hole is plugged. Bharat Heavy Electricals Limited £j>
  • 71.
    BOILER Erection ERECTION OF CONTROLLEDCIRCULATION PUMP PUMP CASE. DISCHARGE ...DISCHARGE • MAIN STUD ROTOR MOTOR CASE - . COVERENO BEARING HOUSING EXCHANGER CONNECTION DTE : HEAT EXCHANGER OMITTED FOR CLARITY •STATOR WINDINGS TERMINAL - SOX • STATOR !.AM">!AItOA 'S I COVER-END JOURNAL BEARING i (TILTING PAOI THRUST DISC AND AUXILIARY IMPELLER REVERSE THRUST BEARING HEAT EXCHANGER CONNECTION FILTER GASKET FILL AND DRAIN CONNECTION MOTOR COVER FIGTr1;C.mn'UTINfl H'Mf Bharat Heavy Electricals Limited
  • 72.
    BOILER Erection ERECTION OFCONTROLLED CIRCULATION PUMP m-llfVM? CASK INSTALLATION Bharat Heavy Electricals Limited
  • 73.
    ERECTION OF CONTROLLEDCIRCULATION PUMP IMP ••SE V SYSTEM PIPEWORK PUMP CASE "'4 INSULATION SYSTEM PIPEWORK EQUAL A L L ROUND f LANGE THROUGHOUT LIFT LONG LIFT HOIST (Ref. Oniyl HEAT EXCHANGER KEEP COOLER OPERATIONAL WHEN INSTALL-NO THE MOTOR ON A HOT BOILER SHACKLE REMOVABLE LIFTING LUGS TERMINAL BOX TERMINAL BOX CABLE ENTRY GLANO. (CUSTOMER SUPPLY ALLOW AT LEAST 600mm FROM ANY OBSTACLE FOR THE MOTOR TO SINK WHEN THE BOILER SYSTEM IS HEATEC AND THE SYSTEM EXPANDS. KEEP A R i A BENEATH MOTOR CLEAR OF ANCILLARY EQUIPMENT TO PERMIT SUBSEQUENT MOTOR REMOVAL. MINIMUM DISTANCE REQUIRED IS9V4.4mm. -L '."OTOR ASSEMBLY LOW PRESSURE SYSTEM FLEXIBLE HOSE LOOP SUPPLY CABLES AT LEAST 600mm TO ALLOW FOR CIRCULATOR EXPANSION AND CONTRACTION WITH BOILER PIPEWORK F»q-3: MOTOR fNSTfM l,ATION Bharat Heavy Electricals Limited
  • 74.
    WELD UP INTER CONNECTING PIPEWORK(3 WELOSI NOTE: ENSURE THAT INTER CONNECTING PIPEWORK ASSEMBLY IS MARKED WITH. AND MATCHES THE UNIT SERIAL NUMBER [ASSEMBLE IN NUMERICAL SEQUENCE j F l r r — * f y A T EXCHANGER INSTALLATION Bharat Heavy Electricals Limited
  • 75.
    BOILER ERECTION OFCONTROLLED CIRCULATION PUMP Erection - Dummy and covers are fixed to the bottom flange and nuts are tightened to the required torque value indicated by the pump manufacturer. - After completion of Hydro test, dummy covers are removed and volute is thoroughly cleaned. 1.2 CC PUMP MOTOR INSTALLATION - Motor Installation is shown in Fig. No.3. - When installing circulators the following conditions must be observed. 1. System pipe work should be adequately supported to accept the weight of the circulator. 2. When mounted, the pump should accommodate movement in the pipe without imposing excessive loads on the casing and branches. 3. Sufficient clearance should be allowed beneath the motor to permit lowering of the motor from the pump case for maintenance. If removable floors are fitted after the motor is installed, ensure that the terminal boxes or low pressure cooling water supply lines will not foul them when the boiler is on load and the circulator moves downwards due to thermal expansion. 4. Ensure the main system is free from solids before mounting the circulators. Hose down internally, the pump case, the valves and adjacent piping, to ensure the removal of all loose debris. Bharat Heavy Electricals Limited
  • 76.
    BOILER Erection ERECTION OFCONTROLLED CIRCULATION PUMP - Motor assembly is transported to furnace cavity and kept in a vertical position, on the motor cover stand, and in the correct orientation to the pump. - Inspection cover at the top of the transit canister is removed and drain plug is removed to drain off the inhibitor. - Transit canister is removed from the motor case. - Lifting shackles and slings are attached to the lifting lugs. - Using long lift power hoists, motor is lifted to the position until the motor impeller is about to enter the pump case. In this condition motor load is transferred to chain type hoist. - Distance between the pump case and motor flanges are measured at four 90 degree points on the flange periphery. If necessary motor is adjusted to make the distances equal all around. - Care is to be taken to see that the studs are centered in the motor flange holes. - With the chain hoists working in Unison motor is raised until an increase in the effort required on the hoist indicates that the gasket is in contact with the pump case face. At this stage, the gap between the flange faces should be equal all round the flange. - The stud threads are coated with high temperature anti-seize compound and nuts are installed by hand. - Nuts are tightened with hydraulic stud tensioning unit following the procedure given by the manufacturers. - Lifting tackles are removed. Bharat Heavy Electricals Limited ~ 9
  • 77.
    BOILER Erection ERECTION OFCONTROLLED CIRCULATION PUMP 1.3 Installation of Heat exchanger - Heat exchanger is loosely mounted on the motor case brackets with the heat exchanger weight being taken by the lifting tackles. - Heat exchanger is aligned parallel to the motor as shown in the Fig. No. 4 by adjusting the screws on the bracket, on completion of adjustment, adjusting screws are locked with locknuts and lifting tackles is removed. - Interconnecting pipe work of Heat exchanger is completed. - Thermocouples, pressure gauges and temperature alarm switches are installed. - Power supply cable is connected to the motor terminals. - Thus the erection of C C pumps is completed. Bharat Heavy Electricals Limited
  • 78.
  • 79.
    ERECTION OF COILS Preerection checks Check the width and length of the coils, flexible connections availability and welding as per drawing. Check for damages like sling marks, deep cut and dent etc. Check the weld end connections such as edge preparation and ID and compare with header/stub weld end connections Clean the edge preparation and apply weldable primer. Check for any permanent bow (if bow is observed, inform manufacturing unit for corrective action before taking it up for erection). Remove the end caps and carry out sponge test and then fix all the end caps. The end caps are to be removed only at the time of final fit up. Complete Boiler Inspector's ground Inspection of Coils. Pre-Assembly of End Bars Erection of coils (Platen SH, RH and Divisional panels) The suspension arrangement to be pre assembled and positioned as explained in the first pass roof erection. Fabricate an anti deformation frame as shown in Fig. 1A, (Temporary binder if any are to be removed) And also fabricate a lifting device as shown in Fig : TB. Fix the lifting and guide pulleys according to site condition. Bharat Heavy Electricals Limited
  • 80.
    ERECTION OF COILS AS S E M B L I E S OF COIL S U S P E N S I O N S - C R O W N P L A T E S + E N D B A R S FOR S H . A N D RH COILS FIG.1 TYPICAL A S S Y AREA NO OF ASSY X P-PITCH OF COILS L IN mm PLATEN SH.COILS SUSPENSION ROW 'F' AND 'G' FIVE ORG.OIMN. + 2 TO 3mm 762mm 2650 SH.REAR VERTICAL SPACED COILS ROW 'R' AND 'S' six DRG.OIMN. + 2 TO 3mm 305mm 2058 RH REAR COILS ROW ' L ' 8 'M' FIVE ORG.DIMN. + 2 TO 3mm 190.5mm 3085 RH FRONT COILS ROW 'H' ANO 'S EIGHT DRG.DIMN. 2 TO 3mm 381mm 2459 Bharat Heavy Electricals Limited
  • 81.
    ERECTION OF COILS L60X 60X5 PIN 1 250 [3 ISMC 150 3 FLOATING PULLEY ERW PIPE R.H . COIL PlATgN OIVISION PANEL DETAIL " A FIG. 1 A . A N T l D E F O R M A T I O N F R A M E FOR R H . AND S H . C O I L S Bharat Heavy Electricals Limited
  • 82.
    ERECTION OF COILS © 500 a SO 100 12TO 16 MM THICK 300 ®- 7 20 2HJ 100 THICKNESS OF PLATE JUST I ESS THAN 9 © PLATE THICKNESS * OR > 8 MM © © 6P 32 MM d _LP_ Q.32MM ( £ ) S 6 P 0-TH - 20 MM 0- AS PER REQD < i 1 FIG. 1 B. FABRICATION DETAILS OF LIFTING DEVICE Bharat Heavy Electricals Limited
  • 83.
    PRE ASSEMBLY ANDERECTION OF END BAR ASSEMBLIES Crown plates and End bars can be pre assembled over the pre-assembly bed on the ground crown plates are placed between two end bars and welded with end bars maintaining the gap and dimensions as per the drawing For facilitating coil erection, gap between crown plates may be kept 3 to 5 mm more than the dimension given in the drawing Typical end bar and crown plate assembly is shown in the fig, 1. These are around 25 such assemblies supporting superheater and Reheater coils. These assemblies erected from the furnace cavity with the help of electrical winches. After reaching its elevation, these assemblies can be suspended, on the permanent supports. All these assemblies are erected before the erection of roof panels. This arrangement should be in such a way that it can be shifted at top to lift each coil. The coils are to be lifted as shown in Fig. 2. The coil load is to be transferred to crown plate by providing a temporary rest bar as shown in Fig : 3A & 3B. Note : Complete assembly to be ground assembled. The coils are to be welded with header stubs. Complete the erection and welding of steam-cooled spacers. Bharat Heavy Electricals Limited ERECTION OF COILS
  • 84.
    ERECTION OF COILS A DIPTROLY FIG • 2 .COIL ERECTION USING LIFTING DEVICE Bharat Heavy Electricals Limited
  • 85.
    BOILER Erection ERECTION OF COILS FI G I 3 A . CROWN PLATE ASSEMBLY COIL SUSPENSION ARRANGEMENT Bharat Heavy Electricals Limited
  • 86.
    BOILER Erection ERECTION OFCOILS TEMPORARY ERECTED POSITION FIG; 3-8- STO. SUPPORT LUG Bharat Heavy Electricals Limited
  • 87.
    ERECTION OF COILS Thecoil load is to be transferred to Hi-crown/end bar by welding Hi-crown with coil seal band after checking verticality and spacing. Note : For checking verticality the following are to be carried out: 1. Usage of Sky climber/ platform for platen SH & Reheater (front). 2. Reheater (Rear) coils verticality is to be checked by keeping a platform below furnace after completion of Rear Arch Front tubes erection. Check and record the bottom clearance after erection completion of arch portion. Erection of LTSH and Eco Coils LTSH Lower and upper bank shall be pre-assembled on the preassembly bed and check overall dimensions. Sponge test is to be carried out for the Eco coils. Erect all SH hanger tubes with permanent support. Prepare a floating pulley system for the erection of LTSH and Eco coils as shown in Fig. 4. Lift the pre-assembled LTSH coils after sponge test and weld with SH hanger tubes. Note. : The cassette baffle plates for LTSH and Eco can be pre assembled and then the coils can be erected. Bharat Heavy Electricals Limited
  • 88.
    ERECTION OF COILS ROPEPULLER TO LOCATE PULLEY 32 MM ROPE ; TIED TO STRUCTURE ! OM BOTH END THROUGH SIDE WALLS D E T A I L - A FIG: k , FLOATING PULLEY SYSTEM FOR LTSH AND EC0N0M1SER COILS Bharat Heavy Electricals Limited
  • 89.
    ERECTION OF COILS Weldthe LTSH bottom terminal tube with the header stubs (Header is already welded with rear steam cooled wall) through the connecting tubes. Erect the Economiser outlet header and support with hanger tubes after checking the header alignment. Lift the upper Eco coils using the floating pulley system. Weld the upper Eco coil terminal tube connection with the header stubs. Erect the Eco upper and lower bank connecting suspension arrangement. Lift the lower Eco coils and suspend with the support plate already erected, with upper coil. Weld the terminal tube connection between upper and lower coils. Erect the Eco inlet header with its supports and align. Complete the welding of inlet header stub with the Eco lower terminal tubes. The baffle plate arresting arrangement is to be completed as per drawing. Complete the erection and welding of Eco outlet header to drum links including permanent support. Complete the erection, alignment and welding of DESH links between LTSH outlet header and Divisional panel Inlet Header including permanent supports (orientation of Stubs to be checked). Links between Divisional panel Header and platen SH Header. Bharat Heavy Electricals Limited ^
  • 90.
    Important aspects ofcoil erection and alignment are shown in the Fig. 5A to 5L & 5N, 5R. ERECTION OF DIVISIONAL PANELS Divisional panels are transported to furnace cavity and lifted to the position using erection lugs and rigging arrangement from ceiling structures. After lifting to its final elevation, panels are temporarily supported with wire rope from ceiling structure. These temporary supports can be removed only after the welding completion of loose tubes with divisional panel header. Temporary rope supports are removed and loaded on permanent supports. A typical panel arrangement is shown in Fig. 5Q & 5 R. Bharat Heavy Electricals Limited ERECTION OF COILS
  • 91.
    ERECTION OF COILS BharatHeavy Electricals Limited
  • 92.
    ERECTION OF COILS BharatHeavy Electricals Limited
  • 93.
    ERECTION OF COILS BharatHeavy Electricals Limited
  • 94.
    ERECTION OF COILS BharatHeavy Electricals Limited
  • 95.
    ERECTION OF COILS BharatHeavy Electricals Limited
  • 96.
    ERECTION OF COILS BharatHeavy Electricals Limited
  • 97.
    ERECTION OF COILS BharatHeavy Electricals Limited
  • 98.
    ERECTION OF COILS FIG.5Ll. HI - CROWN SUPPORTS Bharat Heavy Electricals Limited
  • 99.
    ERECTION OF COILS BharatHeavy Electricals Limited
  • 100.
    BOILER Erection ERECTION OF COILS MECHANICALSPACER BAR FIG. 5 N Bharat Heavy Electricals Limited
  • 101.
    ERECTION OF COILS FIG.5P. VIBRATION S N U B B E R S DETAIL-A Bharat Heavy Electricals Limited
  • 102.
    500 MW ARRGTOF DIVISION PANEL L E T T E FIG: 5Q Bharat Heavy Electricals Limited
  • 103.
  • 104.
  • 105.
    ERECTION OF BUCKSTAY Unitswith wrap around buckstay system require that the Buckstays are preassembled and raised to their respective elevations hung prior to erection of furnace walls. Stirrup plates are pre-assembled with top and bottom angle as shown in Fig No. 1. Pre-assembled stirrup and angle assemblies are inserted over the furnace side flange of the buckstays beam. After positioning the stirrup assemblies at pre-determined locations, key buckstays are positioned with web vertical and welded with the stirrup plates. These preassembled buckstays are temporarily supported before erection of waterwalls either on wire ropes or on brackets welded to columns. Wire rope of one inch diameter three nos. are hung as close to waterwall location from ceiling structure. Three holes are drilled on the main buckstay beam as shown in the Fig. No.2A. Top level buckstay is first erected with the help of separate rigging arrangement. Before lifting, the wire ropes which are hung from ceiling structure are inserted through the holes in the buckstay beam. These buckstays are raised to the location through these wire ropes. Method: I Bharat Heavy Electricals Limited
  • 106.
    ERECTION OF BUCKSTAY BharatHeavy Electricals Limited
  • 107.
    ERECTION OF BUCKSTAY BharatHeavy Electricals Limited
  • 108.
    BOILER Erection ERECTION OFBUCKSTAY - Buckstay is temporarily fixed to the wire rope at the elevation shown in the drawing. With the help of T-rod and clamps as shown in the Fig No.2 B. - With horizontal leg of the Tee under the buckstay and the vertical leg above, all the clamps are installed using the buckstay as platform. - The clamp nuts are tightened properly with the help of mechanical wrench. - Following the above procedure, buckstays at different elevations are hung from the same wire rope at the locations shown in the drawing. - After erection of waterwalls, buckstays starting from top elevation is pushed towards waterwall and welded with scalloped plates after final alignment. - Temporary Brackets are welded to the columns inside the furnace at the predetermined buckstay elevations. - Preassembled buckstays are rigged through ceiling structure and erected over the brackets as shown in the Fig no. 2C. - After erection of waterwall panels and alignment, these buckstays are supported with chain blocks and moved towards waterwall panels. - After positioning the buckstay at correct location, scalloped plates are welded with waterwall and key buckstays on both top and bottom side of key buckstay Method: II flanges. Bharat Heavy Electricals Limited
  • 109.
    ERECTION OF BUCKSTAY CHANNEL tOF BUCKSTAY BEAM AND CHANNEL SPACER PLATE I—RA (TYP ) 80LTLESS STIRRUP CHANNEL WELD BETWEEN CHANNEL AND STIRRUP BUCKSTAY BEAM SECTION-AA RA - ARRESTOR PLATES TO BE WELDED TO THE BUCKSTAY BEAM FLANGE. ONLY FOR THOSE STIRRUPS COMING AT THE ORIGIN OF EXPANSION. FIG.2 PRE ASSEMBLY OF BUCKSTAY (80 LTLESS STIRRUPS) Bharat Heavy Electricals Limited
  • 110.
  • 111.
    ERECTION OF BUCKSTAY BU S K S T A Y S U P P O R T METHOD WELD STOP A SUGGESTED M E T H O D F O R S U P P O R T I N G B U C K S T A Y S F R O M C A B L E . THIS ALLOWS A L L WORK TO B E DONE FROM ON T O P O F T H E B U C K S T A Y S K E T C H NO. B. Bharat Heavy Electricals Limited /©2-
  • 112.
    ERECTION OF BUCKSTAY FINALELEVATION T E M P O R A R Y S U P P O R T I N G OF B U C K S T A Y S S K E T C H . C. Bharat Heavy Electricals Limited
  • 113.
    ERECTION OF BUCKSTAY TheFigs: 3A & 3B give the details of: - Origin of expansion in first and second pass: - Fixed connection between buckstay and walls. - Indicate the direction of relative movement of wall with respect to buckstay beam. Pre-assembly of Buckstay (Refer : Fig 1) - Assemble the key channel with stirrups (the number of stirrups and its locations to be maintained as per contract drawing). - Align the buckstay beam with stirrups. (Ensure that the stirrup is in full contact with the buckstay beam flange). - Weld the top and bottom angle with the stirrup. (Ensure the bottom stirrup angle is in full bearing with the toe of the buckstay beam flange). - Lock the assembly at the ends and in between, to avoid the buckstay beam slipping from its location. - Lift the buckstay and place it over the temporary support provided on the main column at the appropriate level (where the buckstay is to be fixed with wall panels) as shown in Fig : 2C. - Mark the centerline of the buckstay on the wall panels. (Refer Fig. 4). Bharat Heavy Electricals Limited
  • 114.
    C L -C E N T R E LINE O F B U C K S T A Y S - S C A L L O P E D P L A T E S FIG.4.BUCKSTAY C / l MARKING Bharat Heavy Electricals Limited ERECTION OF BUCKSTAY
  • 115.
    ERECTION OF BUCKSTAY -Check and ensure the completion of panel to panel welding and closing of all voids in the buckstay region. - Weld the bottom side scalloped plates/ pad on wall panels after leveling them. - Fix the buckstay assembly (already preassembled) over the scalloped plate/pad. - Ensure that the key channel is in full contact with all tubes of the wall panels. - Fix the top scalloped plate/pad on wall panel, and complete the welding. - Weld the scalloped plate/pad with key channel both at top and bottom. - Complete the corner link connection (the corner link should be inclined outwards with respect to wall. This is to accommodate the expansion of wall. The buckstay does not expand). - Complete the erection of vertical buckstay including support hangers and links. Note : There shall be no rigid connection (welding) between vertical and horizontal buckstays. - Complete the erection of leveler channels with guide. (The leveler channel shall be rigidly connected at one end and guided at the other end). Bharat Heavy Electricals Limited
  • 116.
    - Complete theerection of furnace guide. Keep 3mm clearance for the guides to move down without any obstruction for boiler expansion. (These guides are to be erected after floating the furnace). The important aspects of buckstay erection details are given in the Fig's : 5A to 5T. Bharat Heavy Electricals Limited
  • 117.
    ERECTION OF BUCKSTAY POURABLE INSULATION BUCKSTAYBEAM FILLER PADS WELD SIZES TO BE AS PER CONTRACT DRC. NO. OF STIRRUPS AND STIRRUP SPACING TO BE AS PER CONTRACT ORO. CHANNEL CAVITY SHALL BE FILLED WITH POURABLE INSULATION AS PER CONTRACT ORG. FIG . 5A POINT OF FIXED CONNECTION BETWEEN WALL AND BUCKSTAY BEAM BUCKSTAY BEAM THE WALL ONLY EXPANDS ANO THE BUCKSTAY DOSE NOT EXPAND IN THE AS ERECTED CONDITION THE CORNER LINKS SHOULD BE INCLINED OUTWAROS WITH RESPECT TO THE WALL. FIG. 5B Bharat Heavy Electricals Limited
  • 118.
    ERECTION OF BUCKSTAY BharatHeavy Electricals Limited
  • 119.
    ERECTION OF BUCKSTAY LOADT R A N S F E R E D TO THE PERPENDICULAR WALL THRO' CORNER CONNECTION LOAO T R A N S F E R E D TO THE PERPENDICULAR WALL THRO'WIND BOX PARTITION PLATE ALL HORIZONTAL B U C K S T A Y S SHOULD H A V E CONNECTIONS AT THE CORNERS FOR LOAD T R A N S F E R . FIG. 5E Bharat Heavy Electricals Limited
  • 120.
    ERECTION OF BUCKSTAY BharatHeavy Electricals Limited
  • 121.
    ERECTION OF BUCKSTAY BharatHeavy Electricals Limited
  • 122.
    ERECTION OF BUCKSTAY A- O F F S E T TO A C C O M M O D A T E F U R N A C E DOWN WARD E X P A N S I O N . B - O F F S E T TO A C C O M M O D A T E F U R N A C E REAR E X P A N S I O N . P R E S C R I B E D O F F S E T S AS INDICATED IN T H E C O N T R A C T O R G . SHOULD BE M A I N T A I N E D AT T H E TIME OF E R E C T I O N . FIG. 5 K Bharat Heavy Electricals Limited
  • 123.
    BOILER Erection ERECTION OFBUCKSTAY BACK PASS HORZ. BUCKSTAY BEAM SECTION - XX VIEW . Y A - O F F S E T TO ACCOMMODATE VERTICAL MOVEMENT OF HORZ. BEAMS AS PER THE CONTRACT DRG. S - BEAMS TO TRANSFER LOADS TO VERTICAL BUCKSTAY BEAM. THERE SHALL BE NO RIGID CONNECTION BETWEEN VERTICAL AND HORIZONTAL B U C K S T A Y S . FIG. 5L Bharat Heavy Electricals Limited
  • 124.
    ERECTION OF BUCKSTAY BharatHeavy Electricals Limited
  • 125.
    Bharat Heavy ElectricalsLimited ERECTION OF BUCKSTAY
  • 126.
    ERECTION OF BUCKSTAY KE E P 3mm C L E A R A N C E FOR THE GUIDES TO MOVE OOWN WITHOUT ANY OBSTRUCTION FOR BOILER EXPANSION FIG. 5S DO NOT SUPPORT ANY LOADS FROM BUCKSTAY GUIDES WITHOUT C O N C U R R E N C E FROM DESIGN D E P A R T M E N T FIG.5T Bharat Heavy Electricals Limited
  • 127.
    VOIDS THAT ARETO BE CLOSED IN PRESSURE PARTS Bharat Heavy Electricals Limited
  • 128.
    BOILER Erection VOIDS THATARE TO BE CLOSED IN PRESSURE PARTS Fig : 1 shows few important locations for voids filling. 1. Around penetration for pendant surfaces and the radiant roof/SH screen tubes/second pass roof tubes. 2. Between loose front waterwall tubes above front upper panel and below radiant roof. 3. Gap between radiant roof tubes at the junction of front waterwall. 4. Extreme rear arch tubes and side waterwalls/ extended side waterwalls. 5. Extreme SH screen tubes and SH extended steam cooled wall. 6. Gaps between tubes / nipples in the steam cooled rear, side and front wall and the respective headers. 7. Extreme tubes of front rear hopper panel and side waterwall lower panel. Other important locations of voids fillings - Side waterwall / extended side waterwall and the extreme tubes of radiant roof. - Extended side steam cooled wall and the extreme tubes of SH screen tubes. Bharat Heavy Electricals Limited
  • 129.
  • 130.
    BOILER Erection VOIDS THATARE TO BE CLOSED IN PRESSURE PARTS Steam cooled sidewall and the extreme tubes of second pass roof. Between tubes in upper corner transition tubes. Between tubes in lower corner transition tubes. Gap between tubes/ nipples of side waterwall lower header at the ash hopper throat region. Voids due to lifting slots in fusion / fin welded panels. Voids due to erection slots in fusion / fin welded panels. Fusion / fin welded panel fin splits at the panel tube-to-tube butt joint location. - Voids are to be closed suitably to retain refractory in position. Bharat Heavy Electricals Limited
  • 131.
  • 132.
    RECOMMENDED HYDROSTATIC TESTPROCEDURE This is general procedure given as a guide line. Approved procedure for the contract to be followed for each boiler. General After installation of all pressure parts, the Unit is subjected to required Hydrostatic Pressure test. The Unit shall be hydro tested for confirmation to IBR code requirements in two areas: A) Primary circuitory, Drum, Economiser, waterwalls, super Heater and connected drain and vent lines. B) Reheater coils, cold and Hot Reheat piping up to isolators. Limits of Hydro Test A) Main Boiler with water circulation system (from feed check valve inlet to Economiser, Drum, Waterwalls) and super Heater system from Drum to MS stop valve (Ref. Fig. 1) B) Reheaters inlet header to Outlet header (up to isolating devices installed on C R H and HRH piping) Ref. Fig.2 Generally hydrostatic test for reheater system is done at a later date but before taking up its steam blowing activity. Test Pressure 1) Primary circuitory system including Economiser, waterwall and super heat system One and half times drum >• design pressure. Bharat Heavy Electricals Limited / i.)
  • 133.
    RECOMMENDED HYDROSTATIC TESTPROCEDURE Bharat Heavy Electricals Limited
  • 134.
    BOILER Erection RECOMMENDED HYDROSTATICTEST PROCEDURE FIG. 2. HYP. TEST LIMIT REHEATER SYSTEM Bharat Heavy Electricals Limited
  • 135.
    RECOMMENDED HYDROSTATIC TESTPROCEDURE 2) Reheater system - One and half times Reheater design pressure or at minimum of 70 kg/sq.cm. Completion of pressure part system for Hydro test 1) All pressure parts like Economisers, waterwalls and super Heaters including drains and vents are erected. 2) All necessary HP welds completed, NDT completed and stress relieved. 3) Completion of FQP checks and logging of erection alignment readings. 4) All radiographs and stress reliving charts of Pr. Parts system accepted and signed by Boiler Inspector. 5) All necessary valves including drain and vent valves are installed. 6) All safety valves with shop installed hydrostatic plug are installed. 7) All manhole doors like drum and bottom ring headers are closed with the Bolting arrangement. 8) Isolating valves are provided to all the other branching system like Soot Blowers system tapping, Aux. steam tapping, spray connections, Pressure Gauges etc. 9) All buckstays on waterwalls and second pass are completed along with corners connections. 10) All fin welding of waterwalls, roof tubes and second pass panels are completed. Bharat Heavy Electricals Limited
  • 136.
    RECOMMENDED HYDROSTATIC TESTPROCEDURE 11) All attachment welding including skin casing, Insulation attachment, buckstay attachment. 12) All Pr. Part system supports are completed. 13) Radiographic plugs are welded and Instrument tapping are closed. 14) C C pump impeller and motor assembly is not installed as this assembly is not to be subjected to hydro test pressure. C C pump volute is blanked with suitable blanks. These blanks are bolted to the volute with the suitable gasket. Tightening of the bolts are done as per the procedure given by pump supplier. 15) Fine fittings including drains, vents and instrument tapping are completed. It is preferable to do the hydro test at the one stroke at the stipulated hydro test pressure indicated in the pressure part arrangement drawing. If it is not possible to accomplish this, the hydro test may be conducted twice, once for drainable portion and another full hydro test including non-drainable portion. Preparation for Hydro Test (Drainable Portion) 1) For drainable portion Hydrotest, DESH links connecting Divisional Panel headers are blanked and spacer tubes from SH bottom header are also blanked. 2) All debris are removed manually from all pressure parts including Headers and Drum . 3) All vents necessary to prevent air entrapment during filling operation such as superheater link vents, eco, link vents, Drum vents etc, are kept open. Bharat Heavy Electricals Limited
  • 137.
    4) Filling pumpof 40-50 Ips flow rate with 100 metre head is connected to permanent filling line through bottom waterwall drain header. 5) Pressuring pumps preferably 3 pumps with the following details are connected to the bottom drain header. Through one inch tapping point. a) 0 - 250 Kg/Sq. cm 24 Ipm b) 0 - 400 Kg/Sq.cm 161pm c) 0 - 600 Kg/Sq.cm 121pm All three pumps outlets are connected to common pressuring line with independent isolation valves. In case only two pumps are available 0 - 250 Kg/Sq.cm and 0 - 600 Kg/sq. cm may be used. 6) At least three calibrated pressure gauges are fixed at the following locations. Drum Level Operating floor level Near pressurizing pumps The indicator of the pressure gauges selected should have at least 6" dial graduated for a range of double the intended maximum test pressure, but in no case the range be less than 1!4 times that pressure. The pressure gauges are to be calibrated as per QA manual. For typical "Test pressure gauge range" refer table I. Bharat Heavy Electricals Limited RECOMMENDED HYDROSTATIC TEST PROCEDURE
  • 138.
    RECOMMENDED HYDROSTATIC TESTPROCEDURE 7) When valves are in TANDOM (DOUBLE VALVES) both valves must be closed during the hydro test. 8) Joint inspection protocol prior to hydro test of Boiler for the completion of the works is to be made and duly filled up (Ref. FQP). Bharat Heavy Electricals Limited
  • 139.
    RECOMMENDED HYDROSTATIC TESTPROCEDURE TABLE -1 TYPICAL HYDRO TEST PRESSURE AND TEST PRESSURE GAUGE RANGE BOILER HYDRO TEST TEST P R E S S U R E REMARKS P R E S S U R E GAUGE RANGE Kg/Cm2 (G) Kg/Cm2 (G) 1. 500 MW 306 0-600 Water walls, SH and E C O System 2. 500 MW 79 0-200 Re-heater system AIR TESTING OF PRESSURE PARTS 500 MW - Recommended Air pressure - 2kg/Cm2 (G) Pr., after regulator Range of Pressure Gauge 0 - 4 Kg/ C m 2 Bharat Heavy Electricals Limited
  • 140.
    BOILER Erection RECOMMENDED HYDROSTATICTEST PROCEDURE Water Quality - It is the responsibility of the customer to provide properly treated water, as specified below at ambient temperature but in no case less than 20 deg. The temperature limitation for hydrostatic testing is 20 deg. C. The important point is that the hydrostatic pressure should not be applied when the water temperature is less than this limit. The easiest way to achieve and maintain proper hydrostatic temperature in cold weather is with an external steam supply. The full water is heated with a direct contact heater and the temperature is maintained by using the steam coil air heater. For a new project where no steam is available, it is advised to consider electric heaters or fuel fired space heaters. During testing, the temperature of water should in no case exceed 50 deg. C - It is recommended to use demineralised or condensate quality water of specified purity for both drainable and non-drainable portions. For quality of Treated water, Refer Table-2. Bharat Heavy Electricals Limited -fiy C. Note
  • 141.
    BOILER Erection RECOMMENDED HYDROSTATICTEST PROCEDURE The treated Demineralised (DM) water shall include 10-ppm ammonia and 200-ppm hydrazine. This treated water will have a pH value of approximately 10. In case only water walls economiser are to be hydro tested, filtered water clear, free from suspended and colloidal impurities with a restriction of the total dissolved solid contents to 100 ppm can be used. It should be free from chlorine, free from colour and pH valves varies between 8.8 to 9. Demineralised or condensate quality water is defined as containing no more than 1 ppm identifiable solids and essentially a zero concentration (or lowest detectable level) of organic materials. After chemical cleaning, steam blowing and lay up of the units, if situation warrants to do hydraulic testing of the pressure parts usage of treated DM water or treated condensate is only recommended. For quality of treated DM water Refer Table -2. Bharat Heavy Electricals Limited ) 3 0 Note
  • 142.
    BOILER Erection RECOMMENDED HYDROSTATICTEST PROCEDURE Table-2 Quality of Water Demineralised water (Specification) 1. pH at 25 deg. C 2. Electrical Conductivity at 25 deg C 3. Total Hardness (Ca+Mg) P P M Ca C o 3 4. Total Silica 5. S i 0 2 P P M 6. Chloride P P M as N a d 7. Sodium P P M as Na 8. Organic Matter Mgm K Mn04 /Litre General Appearance 7 * 0 . 2 Less than 0.2 Michromho/cm Nil Less than 0.02 Less than 0.02 is preferable Nil Less than 0.003 Should be free (in any case it should not exceed 0.2 P P M on an average) Clear, Free from odour, colour and haziness. No glittering to tyndal effect. Bharat Heavy Electricals Limited
  • 143.
    2. Quality oftreated DM water or treated condensate : The DM water or Condensate treated with 10-ppm ammonia and 200-ppm hydrazine to have a pH value of approximately 10. Air Testing the pressure parts - Before filling the boiler with water an air tightness test is to be performed to detect leakages due to valve left in open position, X-ray plug forgotten, any cuts or gouges etc. not observed by visual inspection. This will reduce the DM water consumption, as well as time. - The air should be filtered and free from oil and dust prior to entering the unit. - The boiler is to be pressurized not more than 2 kg/sq.cm (G), taking safety aspects into consideration. - Before admitting air, close the drum manhole, handhole stubs, isolating valves in drain lines, branching lines and vent lines including the vent valves in SH link, eco link and drum link, Drain and Test Valves in official pressure gauge etc. - After completing the air tightness testing keep the vents open. Bharat Heavy Electricals Limited )%M~ RECOMMENDED HYDROSTATIC TEST PROCEDURE
  • 144.
    BOILER Erection FILLING THE SYSTEM Fillingpumps is used to fill the system. Details of Typical filling pump is given below. PUMP DETAILS Total Head Rate of flow Speed Rating MOTOR DETAILS Motor Rating Speed Amps Voltage 10 Metres 33.3 LPS 2960 RPM 90 KW 90 KW 2960 RPM 160 A 415 V Filling pump suction line is connected to the DM water tank and delivery line is connected to the Boiler filling line. Filling line is connected to the Boiler drain Header, Recirculation line is connected from the delivery line to the tank. - Suction valve is kept open and delivery valve is closed. Pump is started and correct direction of rotation is checked. Air vent valve is kept open during start up. - Recirculation valve is kept open fully. - Delivery valve is gradually opened and recirculation valve is closed for filling the boiler. - Filling line pressure is monitored through the pressure gauge on the delivery line. - The boiler water circulation system is filled through filling lines connected to the boiler drain headers and Economiser Filling Line. - As the water raises up to drum manholes, the later shall be tightly closed and filling shall be completed once the water flows fully in air vents, which are closed subsequently. Bharat Heavy Electricals Limited
  • 145.
    BOILER Erection RECOMMENDED HYDROSTATICTEST PROCEDURE - In no case water entry into superheater should be permitted through the drum. This is to prevent carry over of suspended impurities into the superheater. - Superheater is filled through the SH drain header with treated DM water of quality as indicated in Table-2, until all the elements are filled and the water overflows through the vent valves. - Vent valves are closed and opened several times to allow the entrapped air to be vented out. - Filling pump is stopped and delivery valve is closed pressurizing the system. - Pressure is raised by means of Hydro Test pumps. - Pressuring pump details, Types is shown below. Pressure rating 0 - 400 kg/cm2 0 - 600 kg /cm2 Discharge capacity 16LPM 1 2 L P M Motor 25 HP 40 HP Accessories with pump - Spring loaded safety valve, non return valve, Isolating valve and pressure gauge. - Hydro Test Pump suction is connected to the mini DM water tank which received water from main DM water tank. - Hydro Test pump delivery is connected to the drain header with 25 to 38mm seamless pipe. - All the joints of temporary lines are to be welded with HP welders. - Temporary lines are adequately supported. - Suction valve is kept open. Pressurising pump is started and delivery valve is opened immediately. - Pressure is increased at the rate of not more than 10 K G / C M 2 per minute up to approximately 80% of the test pressure and by 1-2 Kg/Cm2 (g) per minute beyond that value. Bharat Heavy Electricals Limited
  • 146.
    BOILER Erection RECOMMENDED HYDROSTATICTEST PROCEDURE - At this stage, all the safety valves with hydro test plugs installed are gagged. - Pressure is recorded at every 10 Kg/Cm2 rise with time. Time Vs Pressure graph can be plotted. - Raise the pressure to the hydrostatic test pressure. The pressure shall be under proper control at all times. The pump operator and the responsible person watching the official test gauge must have radio-telephonic contact. Once the test pressure is reached the responsible person watching the test gauge shall give orders to stop the test pumps immediately and to cut off the electric connections. - The test pressure is held for about half an hour. During the holding time the test gauge pressure reading shall not drop noticeably. Hydrostatic Testing - The hydraulic test pressure reading will be taken from the official pressure gauge located at the highest point in the presence of the Inspector. - After the hydraulic test pressure has been noted and agreed to by the Inspector, the hydraulic test pressure is then reduced to not less than the maximum allowable working pr. And the whole pressure parts check will be carried out. - If leaks are found, it will be necessary to release the pressure and drain these portions. Make the repairs and refill the unit as mentioned above and repeat hydrostatic test. - Details of the leaks noticed during Hydraulic Tests are to be furnished as given below for better understanding : a) Exact location of leak(s) component circuit, elevation, materials etc. b) Description of leak(s) such as straight tube elbow, shop or field weld, torchcut, where a lug was removed, and attachment weld etc. Bharat Heavy Electricals Limited /35*
  • 147.
    BOILER Erection RECOMMENDED HYDROSTATICTEST PROCEDURE c) Magnitude of leaks - sweeping /sweating, leaks, burn through, longtituditional crack. De-pressurisation of the Pressure Parts. The pressure parts shall be depressurized at a depressurization rate of 1 kg/cm2 per minute. While releasing the pressure, the vents should be opened when the system pressure reaches 1 kg/sq,cm to prevent creation of vacuum in the system. Note : Remove the gags at less than 80% design set pressure. Inspection of the Boiler Pressure Parts after Testing. After completion of the Hydraulic test, the inspector shall carefully examine the boiler inside and outside and satisfy himself that it has satisfactorily withstood the test. To enable the inside inspection of the boiler, the interior has to be equipped with suitable scaffolding for inspecting the elements, walls, tubes and welds. Proceedings to Prevent Accidents and Endangering of Persons during Pressure Test. Due to the fact that during the pressure test the boiler and boiler house area are under an increased risk of danger, special safety precautions have to be taken to prevent accidents. These arrangements are made by the erection and commissioning services according to the instructions of the site managements. During the period of raising, holding and releasing the test pressure, the entry to the boiler house is prohibited for all persons not participating in the pressure test. Works at the pressure parts or in the direct neighborhood^ are not permitted. Bharat Heavy Electricals Limited , R
  • 148.
    BOILER Erection RECOMMENDED HYDROSTATICTEST PROCEDURE Hydrostatic Test Report After completion of the hydrostatic test a written report as per the IBR format shall be issued and signed by the Inspection Authority. Preservation of Boiler after Hydrostatic Test. - There is generally some time delay between hydrostatic test and further initial boiling out and chemical cleaning of the unit. Hence, the unit should be kept under preservation for protecting the internal surface from oxidation. - Fill the unit with hydrazine and Ammonia treated DM water containing 300- ppm hydrazine and 10ppm Ammonia with a pH value of 10.0 to 10.5 till it overflows at vents. - The unit should be kept under nitrogen cover with a pressure of 0.5 kg/sq.cm. In the absence of nitrogen capping facility the unit should be pressurized with the aid of a fill pump to 5 kg/sq.cm. pressure. - Samples can be collected periodically say once a week or fortnight, depending on the pressure holding worthiness of the system, tested for pH and hydrazine content. - In case the sample water does not meet the criteria for lay up water, the conditioning system shall be operated as to restore the required composition. - No welding shall be carried out on pressure parts when the system is under preservation or the system is filled with water. - If there is a chance of freezing, the water in the drainable circuits can be displaced by nitrogen and the unit can be laid up under nitrogen pressure. Temporary heating equipment should be provided to keep the non-drainable superheater/ reheater elements above freezing temperature. - The reheater should be laid up under nitrogen pressure with the reheater isolating devices closed or with the blank flanges. Bharat Heavy Electricals Limited /39 1 7
  • 149.
    RECOMMENDED HYDROSTATIC TESTPROCEDURE After completion of Hydrotest of: - Drainable portion of pressure parts, clearance may be given for Insulation. - Blanks are removed from DESH links, Final SH elements and SH divisional panels completed. SH Links are completed. - After completion of non-drainable portion of pressure parts, Full Hydro test is completed just before lightup. - After completion of Full Hydrotest, Boiler is registered with Boiler Inspectorate. - Boiler waterwall, Superheater and Economiser are hydrostatically tested as a unit. The Reheater is normally hydro tested separately at the recommended pressure. If the unit is not provided with Isolators, these inlets should be isolated by means of blank flanges. Bharat Heavy Electricals Limited
  • 150.
    RECOMMENDED HYDROSTATIC TESTPROCEDURE TABLE - 3 WATER VOLUME (TYPICAL) SYSTEM 500 MW VOLUME CUM CIRCULATION SYSTEM DRUM (FULL) FP.nNnMI.9FR SUPERHEATER REHEATER 170 60 150 130 105 TOTAL 615 C U M Bharat Heavy Electricals Limited 1. 2. 3. 4. 5.