Embed presentation
Downloaded 133 times











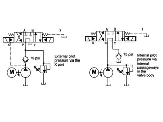
This document describes different types of valves including a manually actuated three-position valve, a four-way two-position valve, and a spring-centered three-position valve. It also discusses a typical solenoid controlled, pilot operated or two-stage valve where the pilot choke is mounted on the valve.









