Chapter 3
TRANSFORMERS
By G/Tsadik Teklay G/Michael (M.Sc. In Electrical Power
Engineering
1
Introduction
• A transformer is a static machine.
• Though not an energy conversion device, it is indispensable in many energy
conversion systems.
• It is a simple device having two or more electric circuits coupled by a
common magnetic circuit.
• Analysis of transformers involves many principles that are basic to the
understanding of electric machines.
• Transformers are so widely used as electrical apparatus that they are
treated along with other electric machines in most books on electric
machines.
2
Cont’d
• Since a transformer plays a vital role in feeding an electrical network with
the required voltage, it becomes an important requirement of a power
system engineer to understand the fundamental details about a
transformer along with its analytical behavior in the circuit domain.
• On the onset of this discussion it is worth mentioning that a trans former,
irrespective of its type, contains the following characteristics:
i. it has no moving parts,
ii. no electrical connection between the primary and secondary windings,
iii. windings are magnetically coupled,
iv. rugged and durable in construction,
v. efficiency is very high i.e., more than 95 %, and
vi. frequency is unchanged.
3
Cont’d
• A transformer consists of two or more windings coupled by a mutual
magnetic field.
• Ferromagnetic cores are used to provide tight magnetic coupling and high
flux densities. Such are known as iron core transformers. They are invariably
used in high-power applications.
• Air core transformers have poor magnetic coupling and sometimes used in
low-power electronic circuits.
• Focus is on iron transformers in this chapter.
4
Cont’d
• Two types of core constructions:
• Core type: windings are wound around two legs of a magnetic core
of rectangular shape.
• Shell type: the windings are wound around the center leg of a three-
legged magnetic core.
• To reduce core losses, the magnetic core is formed of a stack of thin
laminations.
• Silicon-steel laminations of 0.014 inch thickness are commonly used
for transformers operating at frequencies below a few hundred
cycles.
5
6
Cont’d
• In core tye, The coils are not arranged with the primary winding on one leg and the secondary on the other but instead half
of the primary winding and half of the secondary winding are placed one over the other concentrically on each leg in order
to increase magnetic coupling allowing practically all of the magnetic lines of force go through both the primary and
secondary windings at the same time.
• However, with this type of transformer construction, a small percentage of the magnetic lines of force flow outside of the
core, and this is called “leakage flux”.
• Shell type transformer cores overcome this leakage flux as both the primary and secondary windings are wound on the
same centre leg or limb which has twice the cross-sectional area of the two outer limbs. The advantage here is that the
magnetic flux has two closed magnetic paths to flow around external to the coils on both left and right hand sides before
returning back to the central coils.
• This means that the magnetic flux circulating around the outer limbs of this type of transformer construction is equal to Φ/2.
As the magnetic flux has a closed path around the coils, this has the advantage of decreasing core losses and increasing
overall efficiency.
7
Cont’d
• L-shaped laminations are used for core-type construction and E-
shaped laminations are used for shell-type construction.
• To avoid a continuous air gap (which would require a large
exciting current), laminations are stacked alternately.
L-shaped Lamination
E-shaped Lamination
8
Cont’d
• For small transformers used in communication circuits at high frequencies (kilocycles to megacycles) and
low power levels, compressed powdered ferromagnetic alloys, known as permalloy, are used.
• Resentation of a two-winding transformer is shown.
• One winding is connected to an ac supply and is referred to as the primary winding.
• The other is connected to an electrical load and referred to as the secondary winding.
• HV (high-voltage) or HT(high-tension) winding: the winding with the higher number of turns.
• LV (low-voltage) or LT(low-tension) winding: the winding with the lower number of turns.
• The two vertical bars are used to signify tight magnetic coupling between the windings.
9
Cont’d
• To achieve tighter magnetic coupling between the
windings, they may be formed of coils placed one
on top of another (fig. a), “concentric coils”, or side
by side (fig. b) , “sandwiched coils”, in a “pancake”
coil formation where primary and secondary coils
are interleaved.
• Where the coils are placed one on top of another,
the low-voltage winding is placed nearer the core
and the high-voltage winding on top.
• The primary and secondary windings in a physical
transformer are wrapped one on top of the other
with the low-voltage winding innermost. Such an
arrangement serves two purposes:
1. It simplifies the problem of insulating the high-voltage
winding from the core.
2. It results in much less leakage flux than would be the
case if the two windings were separated by a distance
on the core.
10
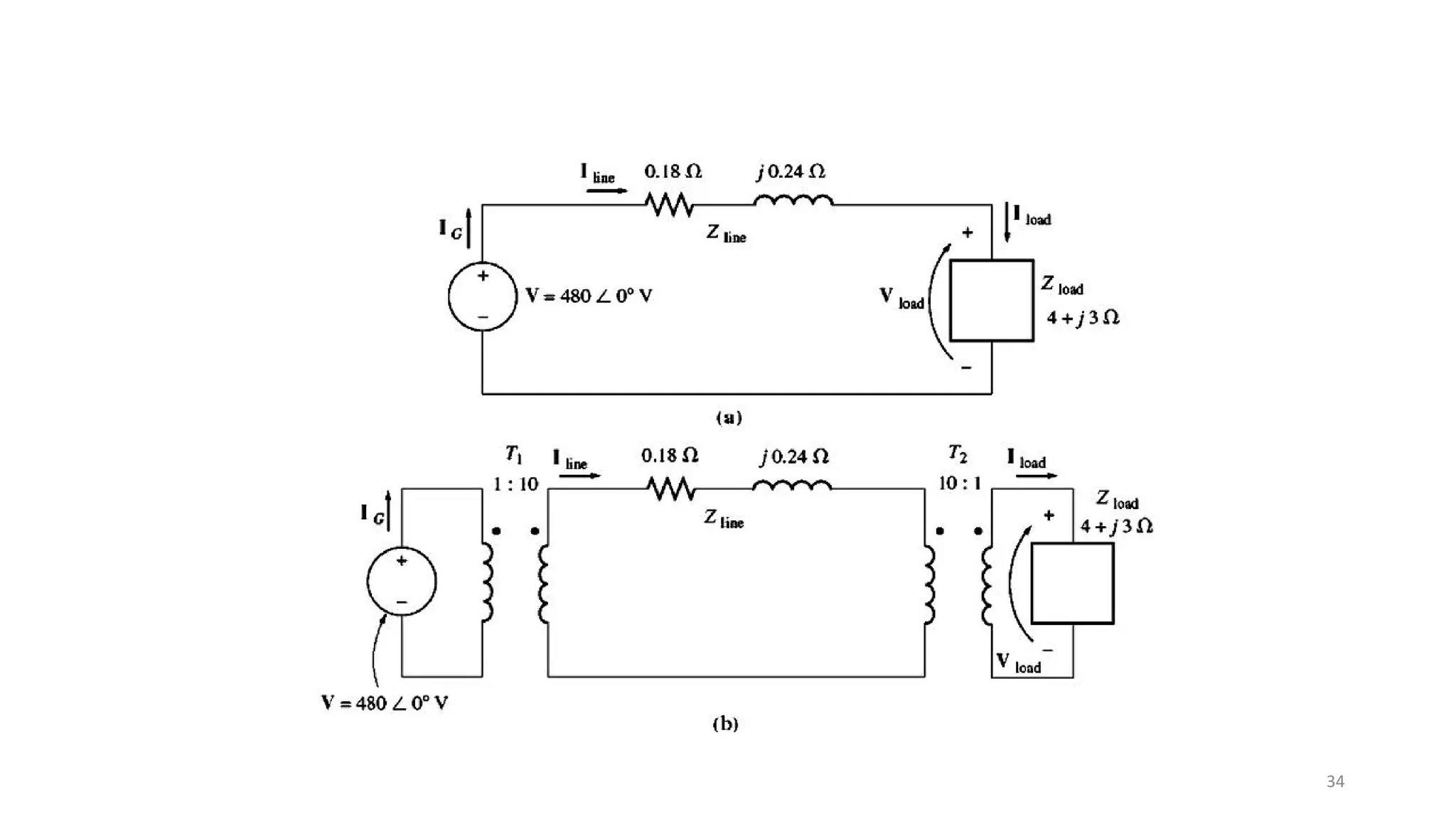
Cont’d
• Transformers have widespread use. Their primary function is to change voltage
level.
• Electrical power is generated in a power house at voltage in the range between
11,000 and 20,000 Volts.
• However, in domestic houses electric power is used at 110 or 220 volts.
• Electric power is transmitted from a power plant to a load center at 200,000 to
500,000 volts.
• Transformers are used to step up and step down voltage at various stages of
power transmission.
11
Power transformer
distribution transformers 12
Cont’d
• Transformers are widely used in low-power electronic or control circuits to
isolate one circuit from another circuit or to match the impedance of a
source with its load for maximum power transfer.
• Transformers are also used to measure voltages and currents; theses are
known as instrument transformers.
13
Working Principle of Transformer
14
Flux in a Transformer
15
Ideal Transformer
• The main points of an ideal transformer are:
i. no winding resistance,
ii. no leakage flux (all the flux are confined to the core and link both windings
iii. Self inductance and mutual inductance are zero,
iv. no losses due to resistance, no losses due to hysteresis or eddy current (no core
losses) and
v. Permeability of the core is infinite (therefore, the exciting current required to
establish flux in the core is negligible; that is the net mmf required to establish a
flux in the core is zero)
16
Cont’d
17
E.M.F. Equation of Transformer
18
Cont’d
• From the above equations:
19
• Then
• Similarly, the expression of the secondary emf is,
20
Turns Ratio of Transformer
21
Cont’d
22
Cont’d
• Again, the magnetomotive force produced by the primary current will be
equal to the magnetomotive force produced by the secondary current
and it can be expressed as,
• it is concluded that the ratio of primary to secondary current is inversely
proportional to the turns ratio of the transformer.
23
Power in an Ideal Transformer
24
Cont’d
• How does the power going into the primary circuit of the ideal
transformer compare to the power coming out of the other side?
• The power out of a transformer is
• Applying the turns- ratio equations gives:
• Thus, the output power of an ideal transformer is equal to its input power.
25
Cont’d
• The same relationship applies to reactive power Q and apparent
power S:
26
Impedance Transformation through a Transformer
27
Cont’d To summarize, in an ideal
transformer, voltages are
transformed in the direct ratio of
turns, currents in the inverse ratio,
and impedances in the direct ratio
squared; power and volt-amperes
are unchanged.
28
Polarity
• Windings on transformers or other electrical machines are marked to indicate terminals of like polarity.
Consider two windings below. Terminals 1 and 3 are identical, because currents entering these terminals
produce fluxes in the same direction in the core that forms the common magnetic path. For the same reason,
terminals 2 and 4 are identical.
• If these two windings are linked by a common time-varying flux, voltages will be induced in these windings
such that, if at a particular instant the potential of terminal 1 is positive with respect to terminal2, then at
the same instant the potential of terminal 3 will be positive wrt terminal 4.
29
Cont’d
30
Cont’d
31
Cont’d
• Polarities of windings must be known if transformers are connected in parallel to share
a common load. Figure below shows the parallel connection of two single-phase
transformers.
32
33
34
35
36
37
38
39
Practical Transformer
• Certain assumptions were made for ideal transformer which are not valid in
practical transformer for example, in a practical transformer:
• The windings have resistances
• Not all windings link the same flux,
• Permeability of the core in not infinite
• Core losses occur when the core material is subjected to time-varying flux
• In the analysis of a practical transformer, all these imperfections must be
considered.
40
THE EQUIVALENT CIRCUIT OF A PRACTICAL TRANSFORMER
41
Development of the transformer equivalent circuit)
42
Cont’d
43
Cont’d
A practical transformer is therefore equivalent to an ideal transformer plus external
impedances that represent imperfections of an actual transformer.
44
Referred Equivalent Circuits
• The ideal transformer in fig c can be moved to the right or left by referring
all quantities to the primary or secondary side, respectively. The equivalent
circuit with the ideal transformer moved to the right is shown below.
45
Cont’d
• For convenience, the ideal transformer is usually not shown and the equivalent circuit
is shown below, with all quantities (voltages, currents, and impedances) referred to
one side. The referred quantities are indicated with primes.
• By analyzing this equivalent circuit the referred quantities can be evaluated, and the
actual quantities can be determined from them if the turns ration is known.
46
Approximate Equivalent Circuits
47
Cont’d
48
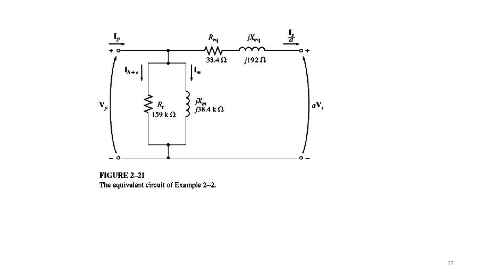
Determination of Equivalent Circuit Parameters (Determining the
Values of Components in the Transformer Model)
49
Cont’d
• These parameters can be directly and more easily determined by
performing tests that involve little power consumption.
• Two tests, no-load test (or open-circuit test) and short-circuit test, will
provide information for determining the parameters of the equivalent
circuit of a transformer.
50
Transformer Rating
51
No-load Test (or Open-Circuit Test)
• In the open-circuit test, a transformer's
secondary winding is open-circuited, and its
primary winding is connected to a full-rated line
voltage.
• It is performed by applying a voltage to either the
HV side or LV side, whichever is convenient. Thus if
a 1100/110 volt transformer were to be tested, the
voltage would be applied to the LV winding,
because a power supply of 110 volts is more readily
available than a supply of 1100 volts.
• Rc and Xm are determined from this test.
• The open-circuit test connections are shown in
Figure below.
• The primary current is the exciting current and the
losses measured by the wattmeter are essentially
the core losses. 52
53
Cont’d
54
55
Short-Circuit Test
56
Connection for transformer short-circuit test.
Cont’d
• In the short-circuit test, the secondary terminals of the transformer are short-
circuited, and the primary terminals are connected to a fairly low-voltage source,
as shown in Figure.
• The input voltage is adjusted until the current in the short-circuited windings is
equal to its rated value . (Be sure to keep the primary voltage at a safe level.
It would not be a good idea to burn out the transformer's windings while
trying to test it.).The input voltage, current, and power are again measured.
• For convenience, the high-voltage side is usually taken as the primary in this
test.
• Because the equivalent series impedance in a typical transformer is relatively
small, typically an applied primary voltage on the order of 10 to 15 percent
or less of the rated value will result in rated current.
57
Cont’d
• In the equivalent circuit for the transformer, the impedance of the excitation
branch (shunt branch composed of Rc and Xm) is much larger than that of
the series branch (composed of Req and Xeq).
• Since the input voltage is so low during the short-circuit test, negligible
current flows through the excitation branch. If the excitation current is
ignored, then all the voltage drop in the transformer can be attributed to
the series elements in the circuit.
58
Cont’d
• Figure shows the equivalent circuit with
transformer secondary impedance referred
to the primary side and a short circuit
applied to the secondary.
• The short- circuit impedance Zsc looking
into the primary under these conditions is
•
59
Cont’d
60
Cont’d
• Typically the instrumentation used for this test will measure the rms magnitude of
the applied voltage Vsc, the short-circuit current Isc, and the power Psc. Based upon
these three measurements, the equivalent resistance and reactance (referred to
the primary) can be found from
61
62
63
64
65
TRANSFORMER VOLTAGE REGULATION AND EFFICIENCY
• Most loads connected to the secondary of a transformer are designed to operate at
essentially constant voltage.
• Because a real transformer has series impedances within it, the output voltage of a
transformer varies with the load even if the input voltage remains constant. To
conveniently compare transformers in this respect, it is customary to define a
quantity called voltage regulation (VR).
• The voltage regulation of a transformer is defined as the change in secondary
terminal voltage as the load current changes from no load to full load condition and is
usually expressed as a percentage of the full-load value.
66
Cont’d
67
Cont’d
68
69
The Transformer Phasor Diagram
• To determine the voltage regulation of a transformer, it is
necessary to understand the voltage drops within it. Consider
the simplified transformer equivalent circuit below
• The effects of the excitation branch on transformer voltage
regulation can be ignored, so only the series impedances
need be considered .
• The voltage regulation of a transformer depends both on the
magnitude of these series impedances and on the phase angle
of the current flowing through the transformer.
• The easiest way to determine the effect of the impedances and
the current phase angles on the transformer voltage
regulation is to examine a phasor diagram, a sketch of the
phasor voltages and currents in the transformer.
70
Cont’d
• In all the following phasor diagrams, the
phasor voltage Vs is assumed to be at an
angle of 0°, and all other voltages and
currents are compared to that reference.
By applying Kirchhoff 's voltage law to
the equivalent, the primary voltage can
be found as
• A transformer phasor diagram is just a
visual representation of this equation.
71
Transformer Efficiency
• Transformers are also compared and judged on their efficiencies. The
efficiency of a device is defined by the equation
72
Cont’d
• The copper loss can be determined if the winding currents and their resistances are known:
• The copper loss is a function of the load current.
• The core loss depends on the peak flux density in the core, which in turn depends on the voltage
applied to the transformer. Since a transformer remains connected to an essentially constant voltage,
the core loss is almost constant and can be obtained from the no-load test of a transformer.
• To calculate the efficiency of a tr ansformer at a given load, just add the losses from each
resistor and apply Equation (2-67). Since the output power is given by
73
Example:
• A 15-kVA, 2300/230-V transformer is to be tested to determine its
excitation branch components, its series impedances, and its voltage
regulation. The following test data have been taken from the primary
side of the transformer:
74
Example (Cont’d)
75
Solution:
76
Solution (Cont’d)
77
Solution (Cont’d)
78
79
80
81
All-Day (Energy) Efficiency, nAD
• The transformer in a power plant usually operates near its full capacity and is taken out of
circuit when it is not required. Such transformers are called power transformers, and they
are usually designed for maximum efficiency occurring near the rated output.
• A transformer connected to the utility that supplies power to your house and the locality is
called a distribution transformer. Such transformers are connected to the power system
for 24 hours a day and operate well below the rated power output for most of the time. It
is therefore desirable to design a distribution transformer for maximum efficiency
occurring at the average output power.
• A figure of merit that will be more appropriate to represent the efficiency performance of
a distribution transformer is the “all-day” or “energy” efficiency of the transformer. This is
defined as follows:
• If the load cycle of the transformer is known, the all-day efficiency can be determined.
82
Example:
83
TRANSFORMER TAPS AND VOLTAGE REGULATION
• On some occasions it is desirable to change voltage levels by only a small
amount to obtain a variable ac voltage at the secondary.
• For example, it may be necessary to increase a voltage from 110 to 120 V
or from 13.2 to 13.8 kV These small rises may be made necessary by
voltage drops that occur in power systems a long way from the generators.
• In such circumstances, it is wasteful and excessively expensive to wind a
transformer with two full windings, each rated at about the same voltage.
A special-purpose transformer, called an autotransformer is used instead.
• Distribution transformers have a series of taps in the windings to permit
small changes in the turns ratio of the transformer after it has left the
factory. A typical installation might have four taps in addition to the nominal
setting with spacings of 2 .5 percent of full-load voltage between them. Such
an arrangement provides for adjustments up to 5 percent above or below
the nominal voltage rating of the transformer.
84
Cont’d
• A diagram of a step- up autotransfonner is shown in Figure.
• In Fig. a, a two-winding transformer is shown with N1
and N2 turns on the primary and secondary windings
respectively.
• Substantially the same transformation effect on voltages,
currents, and impedances can be obtained when these
windings are connected as shown in Fig. b.
• Note that, however, in Fig. b, winding bc is common to
both the primary and secondary circuits. This type of
transformer is called an autotransformer. It is little more
than a normal transformer connected in a special way.
85
• In fig b the first winding is shown connected in an additive manner to the
second winding.
• Now, the relationship between the voltage on the first winding and the
voltage on the second winding is given by the turns ratio of the trans-
former. However, the voltage at the output of the whole transformer is the
sum of the voltage on the first winding and the voltage on the second
winding.
86
Cont’d
• One important difference between the two-winding transformer and
the autotransformer is that the windings of the two-winding
transformer are electrically isolated whereas those of the
autotransformer are connected directly together.
• Also, in the autotransformer connection, winding ab must be provided
with extra insulation since it must be insulated against the full
maximum voltage of the autotransformer.
• Autotransformers have lower leakage reactances, lower losses, and
smaller exciting current and cost less than two-winding transformers
when the voltage ratio does not differ too greatly from 1:1.
87
Voltage and Current Relationships in an Autotransformer:
88
Cont’d
• For ampere-turn balance:
• The advantage of an autotransformer connection are lower leakage reactances, lower
losses, lower exciting current, increased kVA rating , and variable output voltage when
a sliding contact is used for the secondary.
• The disadvantage is the direct connection between the primary and secondary sides.
89
THREE-PHASE TRANSFORMERS
• Almost all the major power generation and distribution systems in the
world today are three- phase ac systems.
• Since three-phase systems play such an important role in modern life,
it is necessary to understand how transformers are used in them.
• Transformers for three-phase circuits can be constructed in one of two
ways.
• One approach is simply to take three single-phase transformers and
connect them in a three-phase bank.
• An alternative approach is to make a three-phase transformer
consisting of three sets of windings wrapped on a common core. These
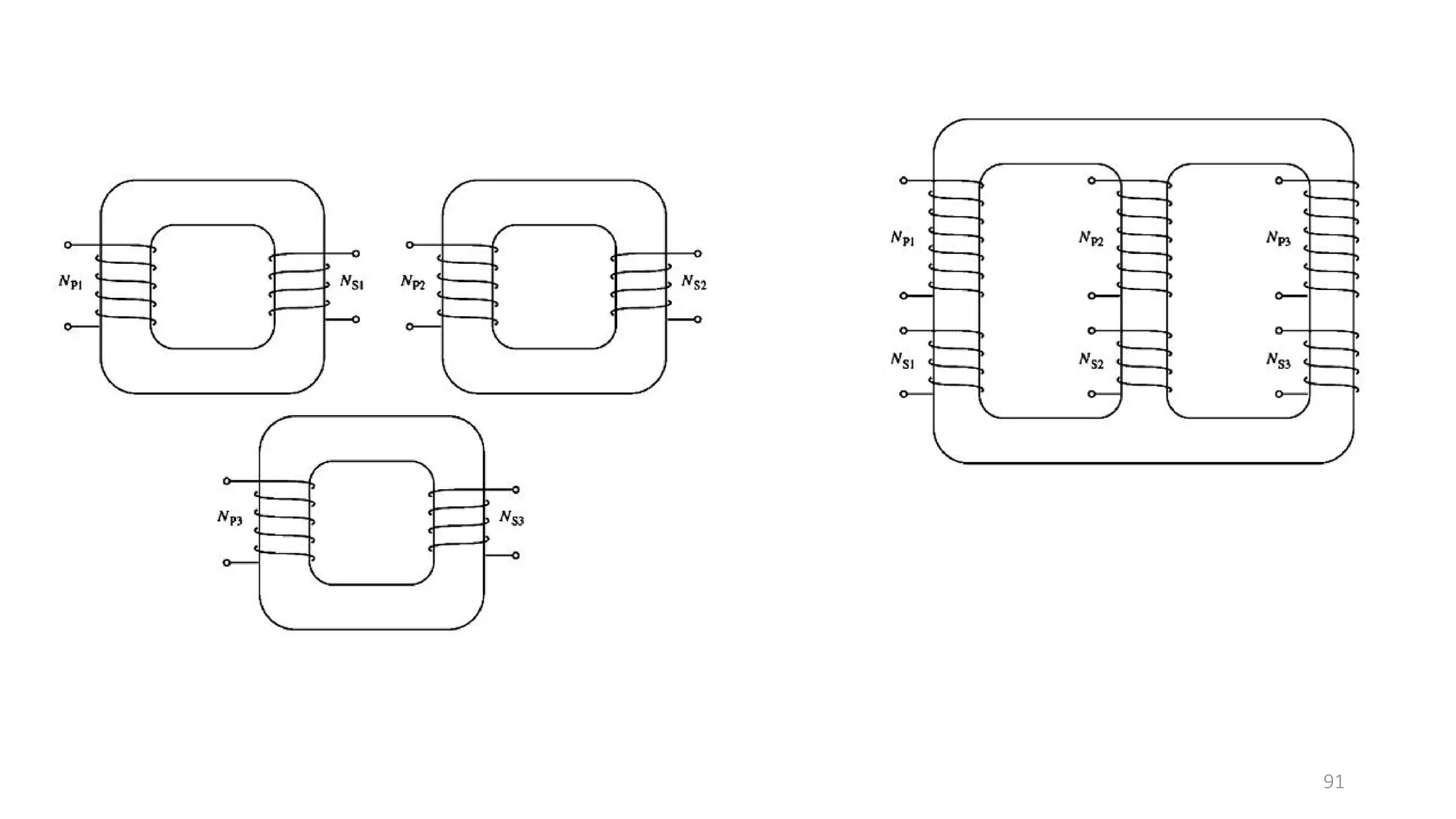
two possible types of transformer construction are shown in Figures
below.
90
91
• The construction of a single three-phase transformer is the
preferred practice today, since it is lighter, smaller, cheaper, and
slightly more efficient.
• The older construction approach was to use three separate
transformers.
• That approach had the advantage that each unit in the bank
could be replaced individually in the event of trouble, but that
does not outweigh the advantages of a combined three- phase
unit for most applications .
• However, there are still a great many installa-tions consisting of
three single -phase units in service.
Three-Phase Transformer Connections:
• A three-phase transformer consists of three transformers,
either separate or combined on one core.
92
93
Wye-wye (Y-Y) Connections:
• In a Y-Y connection, the primary voltage
on each phase of the transformer is given
by
• The primary-phase voltage is re­lated to
the secondary-phase voltage by the turns
ratio of the transformer.
• The phase voltage on the secondary is
then related to the line voltage on the
secondary by
• Therefore, the overall voltage ratio on the
transformer is:
94
3
P LP
V V
 
3
LS S
V V

3
3
P
LP
LS S
V
V
a Y Y
V V


  
The Y-Y connection has two very serious problems :
1. If loads on the transformer circuit are unbalanced, then the voltages on
the phases of the transformer can become severely unbalanced.
2. Third-harmonic voltages can be large.
• If a three-phase set of voltages is applied to a Y-Y transformer, the voltages
in any phase will be apart from the voltages in any other phase.
However, the third­harmonic components of each of the three phases will be
in phase with each other, since there are three cycles in the third harmonic
for each cycle of the fun­damental frequency. There are always some third-
harmonic components in a transformer because of the nonlinearity of the
core, and these components add up.
95
0
120
• The result is a very large third-harmonic voltage on top of the 50 or 6O-Hz
fundamental voltage. This third-harmonic voltage can be larger than the
fundamental voltage it self.
Both the unbalance problem and the third­harmonic problem can be solved
using one of two techniques:
1. Solidly ground the neutrals of the transformers, especially the primary
wind-ing's neutral. This connection permits the additive third­harmonic
components to cause a current flow in the neutral instead of building up
large voltages. The neutral also provides a return path for any current
imbalances in the load.
2. Add a third (tertiary) winding connected in to the transformer bank. If a
third -connected winding is added to the transformer, then the third-
harmonic components of voltage in the will add up, causing a circulating
current flow within the winding. This suppresses the third-harmonic
components of voltage in the same manner as grounding the transformer
neutral.
96



• The - connected tertiary windings need not even be brought out of the
transformer case, but they often are used to supply lights and auxiliary
power within the substation where it is located.
• The tertiary windings must be large enough to handle the circulating
currents, so they are usually made about one­third the power rating of
the two main windings.
• One or the other of these correction techniques must be used any time
a Y­Y transformer is installed.
• In practice, very few Y-Y transformers are used, since the same jobs can
be done by one of the other types of three-phase transformers.
97

Wye-delta (Y- ) Connections:
• In this connection, the primary line voltage is related
to the primary phase voltage by , while
the secondary line voltage is equal to the secondary
phase voltage . The voltage ratio of each
phase is
so the overall rxnship b/n the line voltages on the
primary side of the bank & the secondary side of the
bank is
98
P
S
V
a
V




 3
LP P
V V



LS S
V V
99
100


LP P
V V

 3
LS S
V V
3
P
LP
LS S
V
V
V V



3
LP
LS
V a
Y
V
  
101


LP P
V V


LS S
V V
P
LP
LS S
V
V
a
V V


    

Chapter_3-Transformers[1]-1.pdf

  • 1.
    Chapter 3 TRANSFORMERS By G/TsadikTeklay G/Michael (M.Sc. In Electrical Power Engineering 1
  • 2.
    Introduction • A transformeris a static machine. • Though not an energy conversion device, it is indispensable in many energy conversion systems. • It is a simple device having two or more electric circuits coupled by a common magnetic circuit. • Analysis of transformers involves many principles that are basic to the understanding of electric machines. • Transformers are so widely used as electrical apparatus that they are treated along with other electric machines in most books on electric machines. 2
  • 3.
    Cont’d • Since atransformer plays a vital role in feeding an electrical network with the required voltage, it becomes an important requirement of a power system engineer to understand the fundamental details about a transformer along with its analytical behavior in the circuit domain. • On the onset of this discussion it is worth mentioning that a trans former, irrespective of its type, contains the following characteristics: i. it has no moving parts, ii. no electrical connection between the primary and secondary windings, iii. windings are magnetically coupled, iv. rugged and durable in construction, v. efficiency is very high i.e., more than 95 %, and vi. frequency is unchanged. 3
  • 4.
    Cont’d • A transformerconsists of two or more windings coupled by a mutual magnetic field. • Ferromagnetic cores are used to provide tight magnetic coupling and high flux densities. Such are known as iron core transformers. They are invariably used in high-power applications. • Air core transformers have poor magnetic coupling and sometimes used in low-power electronic circuits. • Focus is on iron transformers in this chapter. 4
  • 5.
    Cont’d • Two typesof core constructions: • Core type: windings are wound around two legs of a magnetic core of rectangular shape. • Shell type: the windings are wound around the center leg of a three- legged magnetic core. • To reduce core losses, the magnetic core is formed of a stack of thin laminations. • Silicon-steel laminations of 0.014 inch thickness are commonly used for transformers operating at frequencies below a few hundred cycles. 5
  • 6.
  • 7.
    Cont’d • In coretye, The coils are not arranged with the primary winding on one leg and the secondary on the other but instead half of the primary winding and half of the secondary winding are placed one over the other concentrically on each leg in order to increase magnetic coupling allowing practically all of the magnetic lines of force go through both the primary and secondary windings at the same time. • However, with this type of transformer construction, a small percentage of the magnetic lines of force flow outside of the core, and this is called “leakage flux”. • Shell type transformer cores overcome this leakage flux as both the primary and secondary windings are wound on the same centre leg or limb which has twice the cross-sectional area of the two outer limbs. The advantage here is that the magnetic flux has two closed magnetic paths to flow around external to the coils on both left and right hand sides before returning back to the central coils. • This means that the magnetic flux circulating around the outer limbs of this type of transformer construction is equal to Φ/2. As the magnetic flux has a closed path around the coils, this has the advantage of decreasing core losses and increasing overall efficiency. 7
  • 8.
    Cont’d • L-shaped laminationsare used for core-type construction and E- shaped laminations are used for shell-type construction. • To avoid a continuous air gap (which would require a large exciting current), laminations are stacked alternately. L-shaped Lamination E-shaped Lamination 8
  • 9.
    Cont’d • For smalltransformers used in communication circuits at high frequencies (kilocycles to megacycles) and low power levels, compressed powdered ferromagnetic alloys, known as permalloy, are used. • Resentation of a two-winding transformer is shown. • One winding is connected to an ac supply and is referred to as the primary winding. • The other is connected to an electrical load and referred to as the secondary winding. • HV (high-voltage) or HT(high-tension) winding: the winding with the higher number of turns. • LV (low-voltage) or LT(low-tension) winding: the winding with the lower number of turns. • The two vertical bars are used to signify tight magnetic coupling between the windings. 9
  • 10.
    Cont’d • To achievetighter magnetic coupling between the windings, they may be formed of coils placed one on top of another (fig. a), “concentric coils”, or side by side (fig. b) , “sandwiched coils”, in a “pancake” coil formation where primary and secondary coils are interleaved. • Where the coils are placed one on top of another, the low-voltage winding is placed nearer the core and the high-voltage winding on top. • The primary and secondary windings in a physical transformer are wrapped one on top of the other with the low-voltage winding innermost. Such an arrangement serves two purposes: 1. It simplifies the problem of insulating the high-voltage winding from the core. 2. It results in much less leakage flux than would be the case if the two windings were separated by a distance on the core. 10
  • 11.
    Cont’d • Transformers havewidespread use. Their primary function is to change voltage level. • Electrical power is generated in a power house at voltage in the range between 11,000 and 20,000 Volts. • However, in domestic houses electric power is used at 110 or 220 volts. • Electric power is transmitted from a power plant to a load center at 200,000 to 500,000 volts. • Transformers are used to step up and step down voltage at various stages of power transmission. 11
  • 12.
  • 13.
    Cont’d • Transformers arewidely used in low-power electronic or control circuits to isolate one circuit from another circuit or to match the impedance of a source with its load for maximum power transfer. • Transformers are also used to measure voltages and currents; theses are known as instrument transformers. 13
  • 14.
    Working Principle ofTransformer 14
  • 15.
    Flux in aTransformer 15
  • 16.
    Ideal Transformer • Themain points of an ideal transformer are: i. no winding resistance, ii. no leakage flux (all the flux are confined to the core and link both windings iii. Self inductance and mutual inductance are zero, iv. no losses due to resistance, no losses due to hysteresis or eddy current (no core losses) and v. Permeability of the core is infinite (therefore, the exciting current required to establish flux in the core is negligible; that is the net mmf required to establish a flux in the core is zero) 16
  • 17.
  • 18.
    E.M.F. Equation ofTransformer 18
  • 19.
    Cont’d • From theabove equations: 19
  • 20.
    • Then • Similarly,the expression of the secondary emf is, 20
  • 21.
    Turns Ratio ofTransformer 21
  • 22.
  • 23.
    Cont’d • Again, themagnetomotive force produced by the primary current will be equal to the magnetomotive force produced by the secondary current and it can be expressed as, • it is concluded that the ratio of primary to secondary current is inversely proportional to the turns ratio of the transformer. 23
  • 24.
    Power in anIdeal Transformer 24
  • 25.
    Cont’d • How doesthe power going into the primary circuit of the ideal transformer compare to the power coming out of the other side? • The power out of a transformer is • Applying the turns- ratio equations gives: • Thus, the output power of an ideal transformer is equal to its input power. 25
  • 26.
    Cont’d • The samerelationship applies to reactive power Q and apparent power S: 26
  • 27.
  • 28.
    Cont’d To summarize,in an ideal transformer, voltages are transformed in the direct ratio of turns, currents in the inverse ratio, and impedances in the direct ratio squared; power and volt-amperes are unchanged. 28
  • 29.
    Polarity • Windings ontransformers or other electrical machines are marked to indicate terminals of like polarity. Consider two windings below. Terminals 1 and 3 are identical, because currents entering these terminals produce fluxes in the same direction in the core that forms the common magnetic path. For the same reason, terminals 2 and 4 are identical. • If these two windings are linked by a common time-varying flux, voltages will be induced in these windings such that, if at a particular instant the potential of terminal 1 is positive with respect to terminal2, then at the same instant the potential of terminal 3 will be positive wrt terminal 4. 29
  • 30.
  • 31.
  • 32.
    Cont’d • Polarities ofwindings must be known if transformers are connected in parallel to share a common load. Figure below shows the parallel connection of two single-phase transformers. 32
  • 33.
  • 34.
  • 35.
  • 36.
  • 37.
  • 38.
  • 39.
  • 40.
    Practical Transformer • Certainassumptions were made for ideal transformer which are not valid in practical transformer for example, in a practical transformer: • The windings have resistances • Not all windings link the same flux, • Permeability of the core in not infinite • Core losses occur when the core material is subjected to time-varying flux • In the analysis of a practical transformer, all these imperfections must be considered. 40
  • 41.
    THE EQUIVALENT CIRCUITOF A PRACTICAL TRANSFORMER 41
  • 42.
    Development of thetransformer equivalent circuit) 42
  • 43.
  • 44.
    Cont’d A practical transformeris therefore equivalent to an ideal transformer plus external impedances that represent imperfections of an actual transformer. 44
  • 45.
    Referred Equivalent Circuits •The ideal transformer in fig c can be moved to the right or left by referring all quantities to the primary or secondary side, respectively. The equivalent circuit with the ideal transformer moved to the right is shown below. 45
  • 46.
    Cont’d • For convenience,the ideal transformer is usually not shown and the equivalent circuit is shown below, with all quantities (voltages, currents, and impedances) referred to one side. The referred quantities are indicated with primes. • By analyzing this equivalent circuit the referred quantities can be evaluated, and the actual quantities can be determined from them if the turns ration is known. 46
  • 47.
  • 48.
  • 49.
    Determination of EquivalentCircuit Parameters (Determining the Values of Components in the Transformer Model) 49
  • 50.
    Cont’d • These parameterscan be directly and more easily determined by performing tests that involve little power consumption. • Two tests, no-load test (or open-circuit test) and short-circuit test, will provide information for determining the parameters of the equivalent circuit of a transformer. 50
  • 51.
  • 52.
    No-load Test (orOpen-Circuit Test) • In the open-circuit test, a transformer's secondary winding is open-circuited, and its primary winding is connected to a full-rated line voltage. • It is performed by applying a voltage to either the HV side or LV side, whichever is convenient. Thus if a 1100/110 volt transformer were to be tested, the voltage would be applied to the LV winding, because a power supply of 110 volts is more readily available than a supply of 1100 volts. • Rc and Xm are determined from this test. • The open-circuit test connections are shown in Figure below. • The primary current is the exciting current and the losses measured by the wattmeter are essentially the core losses. 52
  • 53.
  • 54.
  • 55.
  • 56.
    Short-Circuit Test 56 Connection fortransformer short-circuit test.
  • 57.
    Cont’d • In theshort-circuit test, the secondary terminals of the transformer are short- circuited, and the primary terminals are connected to a fairly low-voltage source, as shown in Figure. • The input voltage is adjusted until the current in the short-circuited windings is equal to its rated value . (Be sure to keep the primary voltage at a safe level. It would not be a good idea to burn out the transformer's windings while trying to test it.).The input voltage, current, and power are again measured. • For convenience, the high-voltage side is usually taken as the primary in this test. • Because the equivalent series impedance in a typical transformer is relatively small, typically an applied primary voltage on the order of 10 to 15 percent or less of the rated value will result in rated current. 57
  • 58.
    Cont’d • In theequivalent circuit for the transformer, the impedance of the excitation branch (shunt branch composed of Rc and Xm) is much larger than that of the series branch (composed of Req and Xeq). • Since the input voltage is so low during the short-circuit test, negligible current flows through the excitation branch. If the excitation current is ignored, then all the voltage drop in the transformer can be attributed to the series elements in the circuit. 58
  • 59.
    Cont’d • Figure showsthe equivalent circuit with transformer secondary impedance referred to the primary side and a short circuit applied to the secondary. • The short- circuit impedance Zsc looking into the primary under these conditions is • 59
  • 60.
  • 61.
    Cont’d • Typically theinstrumentation used for this test will measure the rms magnitude of the applied voltage Vsc, the short-circuit current Isc, and the power Psc. Based upon these three measurements, the equivalent resistance and reactance (referred to the primary) can be found from 61
  • 62.
  • 63.
  • 64.
  • 65.
  • 66.
    TRANSFORMER VOLTAGE REGULATIONAND EFFICIENCY • Most loads connected to the secondary of a transformer are designed to operate at essentially constant voltage. • Because a real transformer has series impedances within it, the output voltage of a transformer varies with the load even if the input voltage remains constant. To conveniently compare transformers in this respect, it is customary to define a quantity called voltage regulation (VR). • The voltage regulation of a transformer is defined as the change in secondary terminal voltage as the load current changes from no load to full load condition and is usually expressed as a percentage of the full-load value. 66
  • 67.
  • 68.
  • 69.
  • 70.
    The Transformer PhasorDiagram • To determine the voltage regulation of a transformer, it is necessary to understand the voltage drops within it. Consider the simplified transformer equivalent circuit below • The effects of the excitation branch on transformer voltage regulation can be ignored, so only the series impedances need be considered . • The voltage regulation of a transformer depends both on the magnitude of these series impedances and on the phase angle of the current flowing through the transformer. • The easiest way to determine the effect of the impedances and the current phase angles on the transformer voltage regulation is to examine a phasor diagram, a sketch of the phasor voltages and currents in the transformer. 70
  • 71.
    Cont’d • In allthe following phasor diagrams, the phasor voltage Vs is assumed to be at an angle of 0°, and all other voltages and currents are compared to that reference. By applying Kirchhoff 's voltage law to the equivalent, the primary voltage can be found as • A transformer phasor diagram is just a visual representation of this equation. 71
  • 72.
    Transformer Efficiency • Transformersare also compared and judged on their efficiencies. The efficiency of a device is defined by the equation 72
  • 73.
    Cont’d • The copperloss can be determined if the winding currents and their resistances are known: • The copper loss is a function of the load current. • The core loss depends on the peak flux density in the core, which in turn depends on the voltage applied to the transformer. Since a transformer remains connected to an essentially constant voltage, the core loss is almost constant and can be obtained from the no-load test of a transformer. • To calculate the efficiency of a tr ansformer at a given load, just add the losses from each resistor and apply Equation (2-67). Since the output power is given by 73
  • 74.
    Example: • A 15-kVA,2300/230-V transformer is to be tested to determine its excitation branch components, its series impedances, and its voltage regulation. The following test data have been taken from the primary side of the transformer: 74
  • 75.
  • 76.
  • 77.
  • 78.
  • 79.
  • 80.
  • 81.
  • 82.
    All-Day (Energy) Efficiency,nAD • The transformer in a power plant usually operates near its full capacity and is taken out of circuit when it is not required. Such transformers are called power transformers, and they are usually designed for maximum efficiency occurring near the rated output. • A transformer connected to the utility that supplies power to your house and the locality is called a distribution transformer. Such transformers are connected to the power system for 24 hours a day and operate well below the rated power output for most of the time. It is therefore desirable to design a distribution transformer for maximum efficiency occurring at the average output power. • A figure of merit that will be more appropriate to represent the efficiency performance of a distribution transformer is the “all-day” or “energy” efficiency of the transformer. This is defined as follows: • If the load cycle of the transformer is known, the all-day efficiency can be determined. 82
  • 83.
  • 84.
    TRANSFORMER TAPS ANDVOLTAGE REGULATION • On some occasions it is desirable to change voltage levels by only a small amount to obtain a variable ac voltage at the secondary. • For example, it may be necessary to increase a voltage from 110 to 120 V or from 13.2 to 13.8 kV These small rises may be made necessary by voltage drops that occur in power systems a long way from the generators. • In such circumstances, it is wasteful and excessively expensive to wind a transformer with two full windings, each rated at about the same voltage. A special-purpose transformer, called an autotransformer is used instead. • Distribution transformers have a series of taps in the windings to permit small changes in the turns ratio of the transformer after it has left the factory. A typical installation might have four taps in addition to the nominal setting with spacings of 2 .5 percent of full-load voltage between them. Such an arrangement provides for adjustments up to 5 percent above or below the nominal voltage rating of the transformer. 84
  • 85.
    Cont’d • A diagramof a step- up autotransfonner is shown in Figure. • In Fig. a, a two-winding transformer is shown with N1 and N2 turns on the primary and secondary windings respectively. • Substantially the same transformation effect on voltages, currents, and impedances can be obtained when these windings are connected as shown in Fig. b. • Note that, however, in Fig. b, winding bc is common to both the primary and secondary circuits. This type of transformer is called an autotransformer. It is little more than a normal transformer connected in a special way. 85
  • 86.
    • In figb the first winding is shown connected in an additive manner to the second winding. • Now, the relationship between the voltage on the first winding and the voltage on the second winding is given by the turns ratio of the trans- former. However, the voltage at the output of the whole transformer is the sum of the voltage on the first winding and the voltage on the second winding. 86
  • 87.
    Cont’d • One importantdifference between the two-winding transformer and the autotransformer is that the windings of the two-winding transformer are electrically isolated whereas those of the autotransformer are connected directly together. • Also, in the autotransformer connection, winding ab must be provided with extra insulation since it must be insulated against the full maximum voltage of the autotransformer. • Autotransformers have lower leakage reactances, lower losses, and smaller exciting current and cost less than two-winding transformers when the voltage ratio does not differ too greatly from 1:1. 87
  • 88.
    Voltage and CurrentRelationships in an Autotransformer: 88
  • 89.
    Cont’d • For ampere-turnbalance: • The advantage of an autotransformer connection are lower leakage reactances, lower losses, lower exciting current, increased kVA rating , and variable output voltage when a sliding contact is used for the secondary. • The disadvantage is the direct connection between the primary and secondary sides. 89
  • 90.
    THREE-PHASE TRANSFORMERS • Almostall the major power generation and distribution systems in the world today are three- phase ac systems. • Since three-phase systems play such an important role in modern life, it is necessary to understand how transformers are used in them. • Transformers for three-phase circuits can be constructed in one of two ways. • One approach is simply to take three single-phase transformers and connect them in a three-phase bank. • An alternative approach is to make a three-phase transformer consisting of three sets of windings wrapped on a common core. These two possible types of transformer construction are shown in Figures below. 90
  • 91.
  • 92.
    • The constructionof a single three-phase transformer is the preferred practice today, since it is lighter, smaller, cheaper, and slightly more efficient. • The older construction approach was to use three separate transformers. • That approach had the advantage that each unit in the bank could be replaced individually in the event of trouble, but that does not outweigh the advantages of a combined three- phase unit for most applications . • However, there are still a great many installa-tions consisting of three single -phase units in service. Three-Phase Transformer Connections: • A three-phase transformer consists of three transformers, either separate or combined on one core. 92
  • 93.
  • 94.
    Wye-wye (Y-Y) Connections: •In a Y-Y connection, the primary voltage on each phase of the transformer is given by • The primary-phase voltage is re­lated to the secondary-phase voltage by the turns ratio of the transformer. • The phase voltage on the secondary is then related to the line voltage on the secondary by • Therefore, the overall voltage ratio on the transformer is: 94 3 P LP V V   3 LS S V V  3 3 P LP LS S V V a Y Y V V     
  • 95.
    The Y-Y connectionhas two very serious problems : 1. If loads on the transformer circuit are unbalanced, then the voltages on the phases of the transformer can become severely unbalanced. 2. Third-harmonic voltages can be large. • If a three-phase set of voltages is applied to a Y-Y transformer, the voltages in any phase will be apart from the voltages in any other phase. However, the third­harmonic components of each of the three phases will be in phase with each other, since there are three cycles in the third harmonic for each cycle of the fun­damental frequency. There are always some third- harmonic components in a transformer because of the nonlinearity of the core, and these components add up. 95 0 120
  • 96.
    • The resultis a very large third-harmonic voltage on top of the 50 or 6O-Hz fundamental voltage. This third-harmonic voltage can be larger than the fundamental voltage it self. Both the unbalance problem and the third­harmonic problem can be solved using one of two techniques: 1. Solidly ground the neutrals of the transformers, especially the primary wind-ing's neutral. This connection permits the additive third­harmonic components to cause a current flow in the neutral instead of building up large voltages. The neutral also provides a return path for any current imbalances in the load. 2. Add a third (tertiary) winding connected in to the transformer bank. If a third -connected winding is added to the transformer, then the third- harmonic components of voltage in the will add up, causing a circulating current flow within the winding. This suppresses the third-harmonic components of voltage in the same manner as grounding the transformer neutral. 96   
  • 97.
    • The -connected tertiary windings need not even be brought out of the transformer case, but they often are used to supply lights and auxiliary power within the substation where it is located. • The tertiary windings must be large enough to handle the circulating currents, so they are usually made about one­third the power rating of the two main windings. • One or the other of these correction techniques must be used any time a Y­Y transformer is installed. • In practice, very few Y-Y transformers are used, since the same jobs can be done by one of the other types of three-phase transformers. 97 
  • 98.
    Wye-delta (Y- )Connections: • In this connection, the primary line voltage is related to the primary phase voltage by , while the secondary line voltage is equal to the secondary phase voltage . The voltage ratio of each phase is so the overall rxnship b/n the line voltages on the primary side of the bank & the secondary side of the bank is 98 P S V a V      3 LP P V V    LS S V V
  • 99.
  • 100.
    100   LP P V V  3 LS S V V 3 P LP LS S V V V V    3 LP LS V a Y V   
  • 101.
    101   LP P V V   LSS V V P LP LS S V V a V V       