What is mining?
Answer: Mining is the extraction of valuable minerals or other geological materials from the
Earth, usually from an ore body, lode, vein, seam, reef or placer deposit. These deposits form
a mineralized package that is of economic interest to the miner.
What are the types of mining?
Answer: There are four main mining methods: underground, open surface (pit), placer, and in-
situ mg.
Underground mines are more expensive and are often used to reach deeper deposits.
Surface mines are typically used for more shallow and less valuable deposits.
Placer mining is used to sift out valuable metals from sediments in river channels, beach sands,
or other environments.
In-situ mining, which is primarily used in mining uranium, involves dissolving the mineral
resource in place then processing it at the surface without moving rock from the ground.
What equipment is used for mining?
Answer: Each segment requires the use of specific equipment, but there are several types of
mining equipment that are used throughout the industry. This equipment includes excavators,
draglines, drills, roof bolters, continuous miners, longwall miners, rock dusters, shuttle cars
and scoops.
Describe excavator.
Answer: Excavator: Miners traditionally used shovels and steam shovels to break and remove
earth, but today’s miners rely on excavators. An excavator is a mobile vehicle that moves on
tracks or with standard wheels. It features a rotating platform, off of which comes a hinged arm
with a bucket or scoop attached to its end for digging.
Describe Drills.
Answer: Miners who extract natural gas and oil commonly rely on drills to reach underground
deposits before piping the resources to the surface. Coal and mineral miners also use drills to
create extensive series of holes, which they then fill with explosive charges to blast away
chunks of earth.
What is roof bolters?
Machineries and Maintenance
Question Patterns
Answer: Roof bolters are large, hydraulically-powered machines used to force bolts into roofs.
Miners use roof bolters to support tunnel roofs and prevent underground collapses.
What is shuttle cars and scoops?
Amswer: Coalminers use electric-powered shuttle cars to transport coal from the coal bed to
safer points in the mine. From there, miners can use standard scoops, or haulage vehicles, to
drive their loads completely out of the mine. Miners of all types use haulage vehicles for
various tasks.
Describe draglines.
Answer: Draglines are enormous earth moving machines that miners use to drag away dirt and
expose underlying coal or mineral deposits. Draglines are some of the largest machines on the
planet, and can remove several hundred tons of material in a single pass, according to Kentucky
Coal Education.
What is the continuous miners?
Answer: Continuous miners are machines with massive, rotating arrays of teeth, often made
from tungsten carbide. Subterranean coal miners use the machines to scrape coal from coal
beds. In particularly dangerous situations, workers control robotic continuous miners remotely.
What is rock duster?
Answer: Rock dusters are pressurized pieces of equipment that coal miners use to spray inert
mineral dust over highly flammable coal dust. The inert dust helps prevent accidental fires and
explosions
Drilling Equipment
1. Differentiate between Equipment and Instrument.
2. What do you mean by pipe handling systems?
3. What is power swivel?
4. List of components of oil drilling rings with sketch.
5. Define Auger drilling. How deep can an auger drill?
6. What is drill bit?
7. Write the types or drill bit.
8. Define drilling equipment. Advantages of it.
9. What are operation we can perform on drilling equipment?
10. Operation process of power shovel.
1. Differentiate between Equipment and Instrument.
Equipment Instrument
They are a group of devices required to
perform and achieve a certain purpose.
It is a tool used for scientific purposes such
as measuring things.
Example: One need several equipment to
extract DNA
Example: A ruler is a measuring instrument
2. What do you mean by pipe handling systems?
A pipe-handling system that mechanizes the process of lifting and moving stands of drill pipes
and collars from hole-center to programmed coordinates in the racking board. These tools offer
a significant improvement in safety and productivity by eliminating the human derrick man
position and moving floor-hands out of harm’s way.
3. What is power swivel?
Power Swivels are mostly hydraulic motor-driven pipe-rotating machines. They are simple,
compact units supplied with a power supplier of the correct size and horsepower output to
match the swivel, and with either air or electric remote control assemblies. Many Swivel
assemblies are skid or trailer-mounted to form a rugged portable unit
4. List of components of oil drilling rings with sketch.
List of Items
1. Mud tank
2. Shale shakers
3. Suction line
4. mud pump
5. Motor or power source
6. Hose
7. Draw works
8. Standpipe
9. Kelly hose
10. Goose neck
11. Traveling block
12. Drill line
13. Crown block
14. Derrick
15. Racking board
16. Stand of drill pipe
17. Setback (floor)
18. Swivel
19. Kelly drive
20. Rotary table
21. Drill floor
22. Bell nipple
23. Blowout preventer annular type
24. Blowout preventer pipe ram & blind ram
25. Drill string
26. Drill bit
27. Casing head or wellhead
28. Flow line
5. Define Auger drilling. How deep can an auger drill?
An auger is a drilling device, or drill bit, used for making holes in wood or in the ground.[1]
It
usually includes a rotating helical screw blade called a 'flighting' to act as a screw conveyor to
remove the drilled out material. The rotation of the blade causes the material to move out of
the hole being drilled.
Most augers dig about 3 ft. deep, but for deeper holes, ask for an extension rod, usually for no
extra fee. Deeper holes are typically required for footings for decks or other structures attached
to houses located in very cold climates where frost depths exceed 3 ft.
6. What is drill bit?
Drill bits are cutting tools used to remove material to create holes, almost always of circular
cross-section. Drill bits come in many sizes and shapes and can create different kinds of holes
in many different materials. In order to create holes drill bits are usually attached to a drill,
which powers them to cut through the work piece, typically by rotation. The drill will grasp the
upper end of a bit called the shank in the chuck
7. Write the types or drill bit.
I. Carset but
II. Tricone rock roll
III. Button bit
8. Define drilling equipment. Advantages of it.
Drilling equipment is a machine tool which is used to drill the work piece.
Advantages:
 This machine is needed to mark on the end of components of dresses especially for
setting pocket, dart & so on.
 It can make the hole permanently for a long.

9. What are operation we can perform on drilling equipment?
I. Plane drilling operation
II. Core, Step, Boring, Counter boring operation
III. Reaming operation
IV. Countersinking operation
V. Spot facing operation
VI. Tapping operation
VII. Trepanning operation
10. Operation process of power shovel.
Power shovel is construction equipment whose value is to excavate the earth and load it into
the trucks or other hauling equipment waiting nearby. They are capable of excavating all
classes of earth, except the solid rock without prior loosening.
Basic parts and operation of power shovel:
The basic parts of a power shovel consists of the mounting (crawler track or rubber tyred
wheel), cab, boom, dipper stick, dipper and hoist line.
Fig: Basic Parts of power shovel
The following job conditions should be looked into while selecting the size of a showel.
i. For large lifts to dump earth from basement into tracks will require long boom of a large
shovel.
ii. For excavating blasted rocks, large size dipper will easily handle bigger sizes.
iii. For excavating hard and tough bed of soil, the dipper of large shovel which can exert
greater downward pressure will be more suitable.
iv. If the project time is such that it needs high hourly output, large shovel should be used.
1. What is drilling?
Ans: Drilling is a cutting process that uses a drill bit to cut a hole of circular cross-section in
solid material.
2. Write the types of drilling.
Ans. Three types of drilling
1. Rotary drilling
2. Percussion drilling
3. Rotary percussion drilling
3. What is rotary drilling?
Ans: Rotary drilling is mostly used to drill big holes in large quarries, open pit mines,
petroleum extraction, and other fields.There are two groups of big rotary drilling: (1) rotary
crushing by high-point loading to the rock from three cones (2) rotary cutting by shear force
from drag bits. The rotary cutting can be also used to drill small boreholes in soft rocks. For
example, rotary drilling is often used to drill small holes down to 25 mm in diameter to
install bolts in coal mines. The rotary crushing is used in medium to hard rocks, and the
rotary cutting in soft rocks.
Fig: Rotary drilling
4. Write down some advantages and disadvantages of percussion drilling.
Ans:
Advantages Disadvantages
- Unlike any other drilling method,
percussion can remove boulders and break
harder formations, effectively and quickly
through most types of earth.
- Percussion drilling can in principle deal
with most ground conditions.
- Can drill hundreds of feet (one well hand-
drilled in China in 1923 was over 4000 feet
deep).
- Can drill further into the water table than
dug wells, even drilling past one water table
to reach another.
- The equipment can be very heavy and
relatively expensive.
- Especially in harder rock the method is
slow (weeks, rather than days).
- When temporary casing has to be used,
the time taken driving and removing it can
significantly increase drilling time.
- Equipment costs are high and the method
is slow (resulting in high cost / drilled
meter).
5. Define percussion drilling.
Ans: Percussion drilling is a manual drilling technique in which a heavy cutting or hammering
bit attached to a rope or cable is lowered in the open hole or inside a temporary casing.
Fig: Percussion drilling
6. What is rotary percussion drilling?
Ans: rotary percussion drilling machine is a variety of blade or roller bits mounted on the
end of a rotating string of rods cut and break the rock
Fig: rotary percussion drilling
7. Give the limitations of rotary drilling.
Ans: 1. The method is not suitable if the soil contains a high percentage of gravel or cobbles,
as they tend to rotate beneath the bit and are not broken up.
2. The natural water content of the material is liable to be increased due to contact with the
drilling fluid.
Tools for Drilling shot hole
1. What do you mean by shot hole?
Ans: A drilled hole in which an explosive charge is placed before detonation.
2. What do you mean by short hole drilling?
Ans: As regards safe blasting operations the drilling of the a is probably the most important
factor as it is the initial operation and inaccuracies and issues at this stage can cumulatively
affect the blast.
3. What are the activities prior to commencing shothole drilling operation?
Ans: The activities which are done before drilling Operation are:
 Before drilling operations commence the driller should examine the extraction face
from the bottom to look for geological problems, loose or shattered rock or dangerous
overhangs, and areas of potentially reduced burden.
 At the top of the quarry face the driller should check for ground stability issues,
excessive cracking of the rock, shear planes or other potential rock failures.
 If issues are identified then the Driller must raise these with the appropriate
responsible person such as the Operator, Manager, Explosives Supervisor and
Shotfirer and if necessary the blasting specification should be amended.
 The Driller should thoroughly check their equipment prior to tracking into position,
these checks should include the condition of the drill string and the drill bit/hammer,
the operation of the dust extraction equipment, guarding of moving parts and the
condition of hydraulic hoses.
4. What are the criteria for short hole drilling equipment selection?
Ans: The criteria are
 Required production.
 Terrain.
 Material characteristics.
 Type and size of excavating and hauling equipment.
 Proximity to vibration-sensitive areas.
 Bench or lift height.
5. What are the types of shot hole drilling methods?
Ans: The types are
1. Drill by hand
2. Drill by hand Flushing
3. Flushing with drill rig
4. Percussion with portable hammer
5. Percussion with sonic mass ST
6. Name the tools used for Sonic mass ST shot hole drilling equipment.
Ans: The tools are
 Powerful feed Motor
 Manual drill tube handler
 Side mounted tam control
 Side mounted drill control
 Hydraulic cylinder oscillation
 Trap door centralizer
7. Sketch the Sonic mass ST shorthole drilling equipment.
Ans:
8. Name some percussion tools?
Ans: Tools are-
 Air Scribe.
 Needle, Chisel, Piston and Long Reach Scalers.
 Chipping Hammers.
 Rivet Busters.
 Foundry Tools.
 Clay Digger.
 Paving Breakers.
 Rock Drills.
9. How percussion with portable hammer works?
Ans: A pneumatic hammer, also known as air hammer or power hammer uses
compressed air to carve or chip away at stone, metal and other materials. ... Pneumatic
hammers are generally attached by a tube or hose to a large tank that pumps up air and thus
making the pistons move.
10. How a seismic tools are used in short hole drilling?
Ans: It is mainly used in offshore. Wireline-conveyed checkshot surveys
traditionally provide the velocity relationship between time and depth to
enable more accurate conversion of seismic images; however, this information
is not available until a section has been drilled. The effectiveness and value of
time/depth measurements is enhanced when provided during drilling
operations, when they can be used to support real-time drilling decisions.
Seismic-while-drilling LWD technology provides real-time checkshot surveys
during drilling with accuracy comparable to wireline methods. This enables
target depths to be updated before they are drilled, reducing uncertainty and
risk through better-informed decisions, which can be valuable in offshore
developments. Seismic-while-drilling LWD technology provides real-time
checkshot surveys during drilling with accuracy comparable to wireline
methods. This enables target depths to be updated before they are drilled,
reducing uncertainty and risk through better-informed decisions, which can
be valuable in offshore developments.
Seismic data are acquired during drillpipe connections, and the acquisition
takes less time than it takes to make a connection such that the service is
normally transparent to the driller and uses no additional rig time.
Connections are also acoustically quiet, with no mud-pumping or BHA
movement.
During a connection, typically 10 shots are fired, each with a 15-second shot
cycle time. It therefore requires two and a half minutes per connection to
acquire one checkshot level. The 10 individual waveforms are stacked together
downhole, thus improving signal to noise ratio (S/N), and a windowed part –
typically 500 ms long centered around the first arrival – is selected to be sent
to surface.
Seismic waveform data are transmitted uphole by mud pulse telemetry when
drilling and mud pumping resume. Depending on bandwidth, a 500 ms
waveform typically takes 20 minutes to be sent uphole. Once at surface, the
break time of the first arrival on the waveform is picked and processed, and
the pre-drill velocity model is updated to produce revised target depth
predictions.
Machine for Drilling Blast Hole
1. What is drilling blast hole?
Ans: Drilling blast hole is a technique used in mining whereby a hole is drilled into
the surface of the rock, packed with explosive material and detonated.
2. Where blast hole drilling is used?
Ans: Blast hole drilling is traditionally used wherever the mining company wants to
explore the mineral composition or potential mineral yield of the area demarcated for
their mining interests.
Blast holes are thus a fundamental step in the exploratory mining process, and can be
employed in both surface mining operations and underground mining operations to
varying degrees with varying effects or results.
3. Why blast hole drilling is used?
Ans: Blast hole drilling mainly used to explore the mineral composition. Blasthole
drilling is essentially carried out in order to break up rock and hard minerals in order
to make it easier for the mining crew to get to the resources being mined.
4. Discuss about the typical cycle of blast hole drilling.
Ans: The typical cycle of excavation by blasting is performed in the following steps-
i. Drilling blast holes and loading them with explosives.
ii. Detonating the blast, followed by ventilation to remove blast fumes.
iii. Removal of the blasted rock (mucking).
iv. Scaling crown and walls to remove loosened pieces of rock.
v. Installing initial ground support.
vi. Advancing rail, ventilation, and utilities.
Fig: Typical cycle of blast hole drilling
5. Tell about scaling.
Ans: Scaling is defined as the removal of loose rock from slopes. Where large sections
of rock or large boulders require removal, bolting jumbo can be used. It is used as a
temporary rockfall protection.
6. Write the advantages and disadvantages of blast hole drilling.
Ans: Advantages of blast hole drilling-
i. Potential environmental impact in terms of noise, dust and sensitive receive
are significantly reduced.
ii. Blast would significantly reduce vibration as compared with bored
tunneling.
Disadvantages of blast hole drilling-
i. If the initial drilling is done wrong then the future of the project could end
up being a problem.
ii. Potential hazard associated.
iii. Fragmentation desired
iv. Safety
7. Explain an example of blast hole drilling.
Ans: The example of blast hole drilling is bolting jumbo. It works as multi functions
such as-
i. Drilling
ii. Bolting
iii. Scaling
Drilling: Drilling is a cutting process that uses a drill bit to cut a hole of circular cross-
section in solid materials.
Bolting: Used in tunneling and underground mining, steel rod inserted in a hole drilled
into the roof or walls of a rock formation to provide support to the roof or sides of the
cavity.
Scaling: Scaling is defined as the removal of loose rock from slopes. Where large
sections of rock or large boulders require removal, bolting jumbo can be used. It is used as
a temporary rockfall protection.
8. Give the points about limitation of blast hole drilling.
Ans: Limitations of blast hole drilling-
i. Fragmentation desired
ii. Rock quality/character
iii. Site condition
iv. Safety
v. Equipment /materials
9. Draw the drill hole pattern.
Ans:
Fig: Drill hole patterns
10. Define the dislodging.
Ans: Dislodging refers to the stripping away and removal of loose pieces of rock, which
were not completely released from the rock during the blasting procedure. This working
step is completed by a robust tunnel excavator.
Machine for drill blast holes.
Question 1: Sketch the automation drill blast holes in underground mine.
Answer: Patterns for automation drill blast-holes in cross-sections of arched form (a) and
rectangular-vaulted form (b).
Figure: (a) arched form (b) rectangular-vaulted form.
Question 2: Show the major procedure of designing of drill blast holes.
Answer: The procedure of designing of drill blast holes:
 Contouring the areas for placing different blast hole groups in the
excavation cross-section.
 Calculation of the blast-hole coordinates in the zones “1” and “3”
according to the available recommendations.
 Calculation of the blast-hole coordinates in the zone “2” following to the
algorithm outlined below.
 Automatic design of DBW using the calculated coordinates.
Question 3: Show the longhole blast Advantages of long blast hole in drilling with a
small drill rig in large ore bodies.
Answer: The longhole blast Advantages of long blast hole in drilling with a small drill rig in
large ore bodies.
 Small unit with dimensions of:
 2.8 m in length and
 1.45 m in width and
 1.32 m in height
 2.55 m boom length
 DTH (down-the-hole hammer technique)
 Accurate drilling
 Limited capital outlay compared to other mechanized units
 Relatively small unit that can be pulled into existing stops
 Cost-effective unit
 Well suited to narrow tabular reef ore bodies
Question 4: Defined the Longhole stoping.
Answer: It can be defined as:
 Blast holes drilled parallel to an advancing tabular ore body stope panel
or face and blasting the reef into a gully for cleaning.
 Long blasthole drilling in a larger or massive ore body in extracting the
ore.
Question 5: Defined the Mobile compressor.
Answer: The mobile compressor is usually parked in a cubby as close to the site as possible to
reduce pressure drops. A cubby should be provided where the compressor will be out of the
way of tramming equipment and therefore protected against possible damage.
Question 6: Show the main components of Blasthole drills.
Answer: The main components of blast drilling machines are as follows:
 Drill bits
 drill rods
 mast assembly
 Feed mechanism
 power transmission system
 undercarriage unit
Drill bit: There are three types of drill bits used in the above type of drilling machine. They are
 Carset but
 Tricone rock roll
 Button bit
Question 7: Define Air Decking.
Answer: This is an increasingly popular technique in which an explosive column is combined
with an air chamber in blast holes. This technique helps in controlling the breakage process
through effective distribution of explosive energy and thereby enhancing the breaking power
on the rock.
Question 8: Write major components of Jack Hammer Drill.
Answer: The major components of Jack Hammer Drill.
 Flushing hole
 Water or air tube
 Air tube
 Piston
 Air channel for extra blowing
 Cylinder chamber
 Rocker valve 8.air inlet valve
 Air outlet valve 10.drill steel
 Front cylinder chamber
Question 9: Defined the Wagon Drill.
Answer: Compressed air operated drills mounted on a mobile frame are known as wagon drills.
The frame is usually mounted on typed wheels. They can be pulled by the operator and his
helper to the hole site on level ground. The size of the drill hole varies from 50 to 100 mm for
a depth of 3 to 15m. These drills have a separate compressor unit. Most drills are usually 3 m
long providing a 3 m vertical travel.
1. What is loading equipment? (1)
Answer:
Mechanical shovels or other machines singly or in combination used to load excavated or
stockpiled materials into trucks, mine cars, conveyors, or other transportation or haulage units.
2. Describe the factors are considered in equipment selection. (4)
Answer:
Four groups of factors largely determine the selection of excavating equipment
a) Performance factor: This relates to machine productivity, and includes cycle speed
available force (power), digging range bucket capacity, travel speed and reliability.
b) Design factor: The design factor provides insight into the quality and effectiveness of detail
design, including the sophistication of human-machine interface for operators and maintenance
personnel, the level of technology employed and the kind of control and power available.
c) Support Factor: Sometimes overlooked in machine evaluation, support factors are reflected
in servicing and maintenance. Ease for servicing, special skills involved, parts availability and
manufacturer’s support are important considerations.
d) Cost Factor: Probably the most quantitative (and ultimate) factor, costs are determined by
standard estimating procedures for large mining and construction equipment. If reasonable
assumption as to life interest rate, inflation, fuel and maintenance are made then results should
be meaningful. The customary basis is to use unit costs all computed on an s/hr. and converted
to s/ton (s/ton) or s/yd3 (s/m3 ).
3. Which factors is important in choosing the right size of a shovel or any single –bucket
excavator? (1.5)
Answer:
Practical consideration of the following three factors is important in choosing the right size of
a shovel or any single –bucket excavator:-
I. Time factor
II. Operational factor
III. Bucket fill factor
4. Write down the parameters for choosing bucket capacity. (4)
Answer:
Materials Fill Factor (%)
Loose Material Fill Factor
Mixed Moist Aggregates 95-100%
Uniform Aggregates up to 3mm(1/8”) 95-100
3mm - 9mm (1/8”-3/8”) 90-95
12mm-20mm(1/2”-3/4”) 85-90
24mm (1”)and over 85-90
Blasted Rock
Well Blasted 80-95%
Average Blasted 75-90
Poorly Blasted 60-75
Other
Rock Dirt Mixtures 100-120%
Moist Loam 100-110
Soil, Boulders, Roots 80-100
Cemented Materials 85-95
Factors to be Considered
Favorable 20
Average 90
Unfavorable 60
5. Define shovel loader. (1)
Answer:
A loading machine mounted on driven wheels by which it is forced into the loose rock at the
tunnel face is called shovel loader.
6. How many types of shovel loader? (2)
Answer:
There are four basics types of loaders are given below-
1. Cable Shovel
2. Hydraulic Front shovel
3. Backhoe
4. Front End loader
7. Uses of power shovel. (3)
Answer:
Power shovels are used principally for excavation and removal of overburden in open-cut
mining operations, though it may include loading of minerals, such as coal.
Other uses of the power shovel are-
1. Suitable for close range of work.
2. Capable of digging very hard materials.
3. Can remove big sized boulders.
4. To excavate the earth and to load the trucks.
5. It is used in various types of jobs such as digging in gravel banks, clay pits, digging
cuts in road works, road-side berms, etc.
8. Differentiate between hydraulic shovel and wheel loader. (3)
Answer:
Hydraulic Shovel Wheel Loader
Digging Large Digging Force Small Digging Force
Loading Higher Dumping Height Small Dumping Clearance
Ground
Condition
Can work on varying ground
conditions
Can not work on soft ground
Operating
cost
Better fuel consumption and lower
maintenance cost
Higher Operating Cost; especially tire
cost
Operator
Comfort
Lower vibration due to digging, swing,
and loading operation is not combined
with travel
Digging and dumping operation requires
traveling; causing vibration
Safety Longer digging reach Necessary to be close to the digging face
9. What are the functions of shovel loader. (2.5)
Answer:
The functions of shovel loader are-
 Leveling is done by spreading soil during reversing of machine
 Digging of soil
 Dumping loaded bucket
 Loading dump truck
 Hauling material
10. Explain the operations of shovel loader. (2)
Answer:
The shovel loader operations-
 hoist - pulling the bucket up through the bank (i.e. the bank of material being dug)
 crowd - moving the dipper handle out or in to control the depth of cut and when
positioning to dump
 swing - rotating the shovel between digging and dumping
 propel - moving the shovel unit to different locations or dig positions
11. Naming the Working cycle of a shovel. (1)
Answer:
 Digging
 Swinging
 Dumping
 Returning
12. Write short note on “backhoe loader”. (2.5)
Answer:
The backhoe is the main tool of the backhoe loader. It’s used to dig up hard, compact material
usually earth, or to lift heavy loads, such as a sewer box. It can lift this material and drop it in
a pile to the side of the hole. Basically the backhoe is a big, extremely powerful version. It has
three segments:-
 The boom
 The stick
 The bucket
The backhoe segments are connected by three joints. The backhoe can dig all sorts of holes,
but is especially suited for digging ditches.
13. Make a list of factors which affects shovel excavator. (2)
Answer:
The factors that affecting shovel excavator are:-
 Class of material
 Height of cut
 Angle of swing
 Size of hauling units
 Operator skill
 Physical condition of the shovel
14. Sketch a shovel excavator. (2)
Answer:
The sketch of a shovel excavator is given below:-
Fig: shovel excavator
1. What is loading machine?
A loading machine or loader is a heavy equipment machine used in construction to move
aside or load materials such as asphalt, demolition debris, dirt, snow, feed, gravel, logs,
raw minerals, recycled material, rock, sand, woodchips, etc. into or onto another type of
machinery (such as a dump truck, conveyor belt, feed-hopper, or railroad car).
2. Write down the name of different types of loader?
There are many types of loader, which, depending on design and application, are called by
various names, including
 Bucket loader,
 Front-end loader,
 Hydraulic excavator
 Shovel
 Skip loader
 Wheel loader
3. What are the major components of loader?
The major components included in a loader are the engine (diesel in almost all cases), the
hydraulic components (such as pumps, motors and valves) and the transmission components
(gearbox, axles, wheels/tracks, pumps, motors, etc.). The engine runs both the hydraulics and
the transmission, and these in turn move the front attachment (a bucket, forks, sweeper, etc.)
to manipulate the material which we are handling (sand, gravel, cereal, manure or anything
else) and the wheels or tracks to move the machine around the jobsite.
4. Write about (LHD)?
LHD means Load Haul dumper
 Also known as a scoop tram
 Specialized loading machine manufactured for the underground mining industry.
 LHDs are used in >75 % of u/g mines throughout the world and are suitable for small and
large tunnels, mines, chambers, and stopes.
 It performs loading, hauling and dumping of bulk materials
5.What are the selection criteria of loading machine?
It depends upon the following factors:
1. Size of operation
2. Length of haul
3. Height of seam
4. Operating condition
5. Local permissibilities
6. Experience
6.What are the application condition of Bucket Wheel Excavator ?
The machine is nicely applicable in the following conditions.
 Hard & tough wall fragmented blasted rock with no or less boulders having consistency of
uniform ground & bank condition.
 Since it has a wide radius if excavation around 40 to 90m with high & deep cut, the width
of the boom or poses more reserve & create huge amount of space for the mobile equipment.
The slope of the pit is also very stable.
 It can be used for selective & thick seam mining.
 For easy disposal of ore or OB to the considerable distance above or below of it working
level.
 It is very highly efficient excavator for lignite, gift alluvium etc.
7.What is shovel?
A shovel is a equipment which excavates the rock or ore by digging from its operating base
to upwards and dump it either on a dumper or railway wagon or over the spoil dump.
8.The advantages of Shovel-
 It is a highly productive machine & capable to handle all types of ores rocks, ranging
from line to very hard blocky dumps has lower operating cost, higher production &
productivity etc.
 It can also load in various mining conditions has longer life higher ability by & can
also do production by staying in the inclined terrain.
9.Describe Scraper ?
This machine is diesel-operated with pneumatic tyred wheels and has the centre a bowl fitted
with a cutting blade at bottom. The blade is reversible and can be replaced when blunt. Its
working may be compared to that of a lawn power. Scrapers are used in coal mines for
cutting and transporting weathered sandstone as well as coal. The coal excavated by it is
however smaller in size. A scraper may take 5 to 6 minutes for a complete cycle of loading
and unloading if the total up-and –down distance of a trip is nearly 300m. One-way traffic of
loaded and empty scrapers is desirable for good results. One dozer is normally sufficient for
every two scrapers used.
10.Draw a figure of working zones and constraints of loading in surface mine?
Fig: Working zones and constraints of loading in surface mine
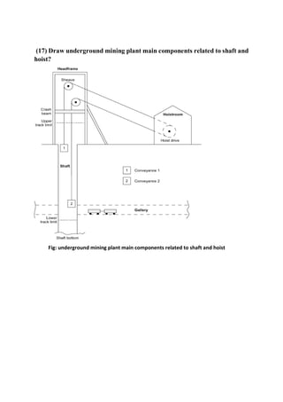
1.What is shaft sinking?
Ans: shaft sinking is excavating a vertical or near-vertical tunnel from the top
down, where there is initially no access to the bottom.
2. Discuss the purpose of the Shaft?
Ans: Shafts are required for the following purposes:
● Mining the mineral deposits
● Temporary storage and treatment of sewage
● Bridge and other deep foundations
● Hydraulic lift pits
● Wells
● In conjunction with tunneling system or network for the purpose of lifts, escalators,
stair and ladder-ways, ventilation, conveyance of liquid, carrying pipes and cable in
river crossings, drainage and pumping particularly from sub-aqueous tunnels
3. Brief the preparatory work required for shaft sinking?
Ans: Some preparatory work needed for shaft sinking. These are:
w.r.t. location, orientation (inclination), size, shape, support types and position of shaft
stations.
There are many other facilities that need to be established. The prominent amongst them
Are: The access roads; warehouses; stack yards; shunting yards; provision for power,
potable water, telephone, maintenance facilities, first aid, waste disposal, mine offices,
canteen, lamp room, rest shelter, magazine, hoist room, compressed air, drilling water,
etc. etc.
4. classify shaft sinking methods.
Ans:
5.Illustrate the general arrangement during shaft sinking.
Ans:
6. Write down the segment of sinking methods.
Ans: This operation can be divided into three segments:
● Reaching up to the rock head
● Sinking through the rock
● Sinking through the abnormal or difficult ground, if any, using special methods
7. Describe the objective of pre-sink.
Ans: The objective of pre-sinking is to construct sufficient depth of shaft, to permit
the assembly of sinking stage and lashing unit in the shaft bottom. Another requirement is to
open adequate clearance between the shaft bottom and the stage parking position to allow
blasting without damaging the stage or, the more vulnerable lashing unit.
The main difference between collar construction and pre-sinking is that in pre sinking
the curb ring is suspended and lining can be placed some distance above the bottom, so that
sinking and lining can go concurrently.
8. Name the operation of sinking through the rock.
Ans: A sinking cycle consists of the following unit operations:
1. Drilling
2. Blasting
3 Mucking and Hoisting
4. Support or shaft lining
5. Auxiliary operations:
a) Dewatering
b) Ventilation
c) Lighting or illumination
d) Shaft centering
9. Illustrate the Sequence of operations while sinking through
ordinary/normal ground.
Ans:
10. Why special methods of shaft sinking needed?
Ans: In the process of shaft sinking, it becomes necessary to adopt a special
method/technique, if the ground through which shaft is to be sunk is loose or unstable such as
sand, mud, gravel or alluvium, or when excessive amount of water is encountered, which can
not be dealt with the sinking pumps. Also when in some situations, both sets of these
conditions are encountered. Following are the special methods that are used to deal
with the situations, out lined above:
● Piling system
● Caisson methods
● Cementation
● Freezing method
● Shaft drilling & Boring
11. Describe the pilling system.
Ans: This method is suitable only for sinking through the loose ground near the
surface.
Wooden piles 2–5 m long, 50–70 mm thick & 150–200 mm wide, or steel piles are used.
Steel piles are stronger than that of wood. Wooden piles are shod with iron at bottom so as to
pierce the ground. The piles are driven down by heavy mallets, and are placed edge to edge
so as to form a complete circular lining. They are held in place by circular rings or curbs,
placed at an interval of 0.8–1 m. After putting the first set of piles, another set of piles is then
driven but before this the ground enclosed is dug out, to the extent that the first set of piles is
about 0.6 m in the ground. In this manner number of sets of piles are driven and ground is
simultaneously
dug, till driving through the loose and unstable ground completes. This means sufficient
extra ground all around the proposed site of the shaft need to be dug and piled.
Once the firm ground is encountered, the permanent lining which could be either that
of bricks, steel tubing or concrete is built. The space between this lining and the piles
is filled with some packing material.
In the recent past use of concrete pile wall is also becoming popular. This is accomplished
either by driving the steel pipes of about 500 mm dia. using a pile driver, else the
holes of 500 mm – 1 m dia. are driven with a drilling rig and then concrete is poured into
it. These pipes or holes are put all along the circumference of the shaft. If the sides of the
holes drilled, are liable to cave in, then it is treated with some mud or slurry.
12. What is Caisson Method? Name the classes.
Ans: This method is popularly known as Drop-Shaft and is common in civil
engineering
works while one has to sink through the riverbed. This method is suitable to sink through the
running ground to a depth somewhat greater than the one, which can be negotiated by
adopting the pilling method. The method can be sub divided into three main classes, namely:
1. Sinking drum process
2. Forced-drop method
3. Pneumatic Caisson method.
13. Describe the term cementation.
Ans: The cementation plant includes: high capacity double acting ram pumps, cement
mixing tanks, pipe range and other tanks to inject chemicals such as silicate of soda or sulfate
of alumina, if pre silication is adopted.
Initially 2.5% cement is injected, its quantity later on can be increased to 50% depending
upon ground conditions and quantity of water. Total hole drilled are divided into three
potions, say: A, B and C. Holes ‘A’ are used to seal off the main fissures.
Holes ‘B’ are used to seal of the hair cracks. Holes ‘C’ are used to do the same function
as holes ‘B’ but with reduced quantity of the cement injection. The selection of grout
(which is a mixture of cement, sand and water) density depends upon the water
absorbability of the grouting hole. The table14.1 illustrates this aspect.
To decrease absorbability and reduce the cost of operation, sometimes clay is mixed
with cement in the ratio of 1:2 to 1:4. The grouting operation is considered successful
when the control holes prove that water absorbability within the grouted rocks is less
than 0.5 litters/min.
14. Describe Sinking and Walling.
Ans: After cementation, for a ground column of certain length, the procedure of
ordinary
shaft sinking is carried out. However, the depth of blasting round should be limited to 1.5 m,
and also, the explosive’s charge amount per shot-hole as well as the total charge/ blast,
should be kept minimum. Depending upon the rocks through which shaft is to be sunk and
the amount of water encountered while carrying out the process of cement injection and
magnitude of the fissures (as the joints, fissures encountered are the potential source of water
in future), the type of lining work that is carried out includes, the lining of concrete (R.C.C.
or ordinary) or use of steel tubing. The former is cheaper and also very common.
15. Brief the Freezing process.
Ans: This method is suitable for any kind of heavily watered strata including quick sand. It
has proved its success even in most difficult ground conditions. The process consists of
formation of a cylinder of frozen ground, in the center of which it is possible to sink a shaft,
by following the ordinary method of sinking. The freezing is accomplished by boring/drilling
a ring of holes slightly outside, around the site selected, for the actual shaft to be sunk. In
these holes through steel tubes brine solution is circulated. The brine solution, which absorbs
the heat from the boreholes, progressively, causes the ground to freeze, and form the ice wall
of sufficient
thickness. This artificially created wall of ice prevents the inflow of water into the shaft
being sunk. There are four distinct steps that are followed in this system, and these are:
● Drilling and lining of boreholes
● Formation and maintenance of the ice column
● Actual sinking operations, and
● Thawing of ice-wall.
Topics name: loading haulage equipment of broken ore.
Q-1: Give the important haulage equipment of broken ore.
Ans. Generally four types are 1.locomotive, 2.Slusher, 3.Rope, and 4.Belt conveyor.
Q-2: define locomotive and mucking?
Ans. locomotive: a locomotive or engine is a rail transport that provides the motive power
for a train and it is applicable for haulage roadway.
Mucking:Material fragmented with or without aid explosives from a working face is known
as muck. The process of loading this muck into a conveyance for transportation away from
the face is known as mucking.
Q-3: list out muck characteristics.
Ans. Muck characteristics
 Size
 Shape
 Volume
 Hardness
 Moisture content
 Angle of repose
 Dryness
 Stickiness
Q-4: write down the selection criteria of mucking equipment.
Ans. Selection criteria of mucking equipment:
i. Transportation system
ii. Capital available
iii. Required output
iv. Size of opening
v. Size of rock fragment
vi. Mucking lead
vii. Unit operation system
viii. Economic factor
ix. Technical factor
I. Environmental factor
Q-5: discuss the selecting suitable loading-haulage equipment for the open pit mines.
Ans.1. Financial consideration (FC):
 Commission
 Shipment
 Operating cost
 Capital cost
2. Operating condition, safety, and environment (OSE):
 Ease of operation
 Legislative requirement
 Working condition in mine
 Safety and protective devices in respect of accident
3. Mine parameter (MP):
 Bench geometry
 Soil characteristics
 Fragmented rock size
 Haul distance
 Weather condition
4. Equipment technical parameter (ETP):
 Utilization
 Continues of operation
 Capacity and productivity.
Q-6: What is meant of belt conveyor and give the types of belt conveyor?
Ans . the belt conveyor is basically an endless belt in a straight line stretched between two
drums, one driving the system and the other acting as a return drum. Types of belt conveyor:
 Pvc conveyor belt
 Rubber conveyor belt
 Wire reinforced
 Food industry conveyor belt
Q-7: write down the advantages and limitations of belt conveyor belt.
Ans. advantages:
 A continuous supply of material
 Low operating cost
 High rate and speed of supply
 More efficiency and low cost.
Limitations:
 Can not be useful for long distance
 Required high one time capital
 Lumps should not be of big size
 Can not be worked for high inclinations
Q-8: Explain the selection criteria of belt conveyor.
Ans.
a) Amount of material to be conveyed
b) Continuity of operation needed
c) Size of lumps
d) Distance of transportation
e) Environment allowance
f) Gradient
g) Method of coal winning
h) Capital available
Q-9: Make a list of design parameters for belt conveyor.
Ans :
 belt dimension, capacity, and speed
 roller diameter
 belt power and tensions
 idler spacing
 pulley diameter
 motor
 shaft design
 control
Q-10: illustrate the types of conveyor transportations system.
Ans :
i. belt conveyor system
ii. flexible gravity conveyors
iii. roller conveyor system
iv. screw conveyors
v. trolley conveyors
vi. reciprocating vertical conveyor
vii. vertical lift conveyor
viii. pneumatic conveyor
ix. vibrating conveyor
1. What is locomotive? Give the types of locomotive.
Ans: A locomotive or engine is a rail transport vehicle that provides the motive power
for a train and it is applicable for haulage roadway.
Basically locomotives for their underground use are –
 Diesel locomotive
 Electric locomotive
2. Briefly discuss about electric locomotive.
Ans: An electric locomotive is a locomotive powered by electricity from overhead lines,
a third rail or on-board energy storage such as a battery or a super capacitor.
Structure:
I. The type of electrical power used in either direct current (DC) or Alternative
current (AC).
II. Various collection method exists:
 A trolley pole, which is a long flexible pole that engages the line with a
wheel or shoe.
 A bow collector, which is a frame that holds a long collecting rods
against the wire.
 A pantograph, which is a hinged frame that holds the collecting shoes
against the wire in a fired geometry.
 A contact shoe, which is a shoe in contact with the third rail.
III. Electric locomotives almost universally use axle-hung traction motors, with one
motor for each powered axle.
IV. Power transfer from motor to axle is effected by super gearing, in which a pinot
on the motor shaft engages a bull gear on the axle.
V. Both gears are enclosed in a liuid-tight housing containing lubricating oil.
VI. Electricity is typically generated in large and relatively efficient generating
stations, transmitted to the railway network and distributed to the trains.
Action:
I. Direct current (DC) Trolley wire locomotives are used in mines and tunnels.
II. Elimination of rail bonding and the risk of accidental firing of the blasting
circuit due to stray current.
III. Using rail as a return conductor results the operation to be simple and
economical but requires much attention on its safety aspects,
IV. Overheating of a cell during charging may cause fire.
V. In battery type of locomotives lead-acid type of batteries having life up to 4
years or 1250 discharge cycles are used.
VI. In some trolley wire locomotives designs an electric cable reel is also included
to allow its use beyond the trolley wires.
VII. Compressed air locomotives is that they are absolutely flame proof particularly
in roadways of high gassy mines where use of other types of locomotives is
prohibited by law.
3. Describe about Diesel locomotive.
Ans: This type of locomotive for its use in underground mines and tunnels is built of
all metallic construction and all other parts which are liable to cause fire are
substantially shrouded by steel covers. The following features are incorporated to
minimize the risk of fire.
Having some of these provisions:
 Air filter to prevent carbon particles suspended in air to enter into the engine.
 Flame trap yo trap any flame due to back fire of the engine.
 Exhaust conditioner to cool exhaust gases.
 Water coding jacket together with a temperature gauge to stop the engine in the
event of overheating.
 High compression mechanism to fire the engine spark plugs.
 Flame proof fittings.
4. How a locomotive can be maintained?
Ans: The maintenance of electric locomotive is essential to avoid failures and keep it
serviceable condition.
It can be performed by various processes at specific time interval i.e. weekly or
monthly.
The maintenance process includes the following criteria in-
i. Check the condition of one chute and fixing of pole plate.
ii. Ensure proper lubrication of servomotors.
iii. Ensure no leakage during testing of electro valve.
iv. Check condition of pole plate and contractors.
v. Check conditions of all loss bar and cables.
vi. Check tightness of nuts and bolts.
5. Define conveyor belt. Selection of conveyor belt.
Ans: Conveyor belt: A mining conveyor is a type of machine used to move ore or waste
material generated by mining operations.
Selection of conveyor belt: There are following factors that decide the selection of belt
conveyor-
a) Amount of material to be conveyed
b) Continuity of operation needed
c) Size of lumps
d) Distance of transportation
e) Environmental allowance
f) Gradient
g) Method of coal winning
h) Capital available
6. How a conveyor belt can be designed?
Ans: There are following factors for designing of belt conveyors are-
i) The average tonnage peak rate and frequency of peak rates.
ii) Characteristics of the material i.e.
 Density
 Maximum lump size
 Nature of material- dry, wet, sticky, dusty
 Chemical action belt
iii) Graphical layout of conveyor profile and motive power available.
iv) Operating conditions- hours of working, climate conditions etc.
v) Sustainability of a belt conveyor and width and speed of belt.
vi) Belt shape.
7. Discuss the working principal of conveyor belt.
Ans: The Working principal of conveyor belt are-
 Belt conveyor is a machine taking the friction a driving force to transport
material in continuous way.
 The equipment consists of frame, conveyor belt, support, roller, tensioning
device, driving device etc.
 From the materials charging point to the materials discharging point, it
generates a material transport process on a certain transport line,
 Excluding transport pure material, of can also working together with production
process in production system to have streamlined conveying line.
8. Write down the application conveyor belt.
Ans: The application conveyor belt:
 Conveyor belts are widely used in mineral industry.
 Underground mine transport, opencast mine transport and processing plants
deploy conveyor belts of different kinds to adopt the specific job requirements.
 A wider range of material can be handled which pause problems in other
transportation means.
 By the use of many forms of ancillary equipment such as mobile trippers or
spreaders bulk material can be distributed and deposited whenever required.
 Many other functions can be performed with the basic conveying like weighing,
sorting, picking, sampling, blending, spraying, cooling, drying etc.
 The belt conveyor can be adopted for special purposes (fire resistant, wear
resistant, high angle negotiation etc.) and can be integrated with other
equipment.
 In underground mine transport, belt conveyors can be used in thin seams as it
eliminates the rock works that might otherwise be required to gain haulage
height.
9. Mention the types conveyor belt.
Ans: Types of conveyor belts are as following:
i. Belt conveyor system
ii. Flexible gravity
iii. Roller conveyor system
iv. Screw conveyor
v. Trolley conveyor
vi. Reciprocating vertical conveyor
vii. Vertical lift conveyor
viii. Pneumatic conveyor
ix. Vibrating conveyor
x. Bucket conveyor
10. List the design parameter of conveyor belt.
Ans:
I. Belt dimension, capacity and speed.
II. Roller diameter.
III. Belt power and tensions.
IV. Idler spacing.
V. Pulley diameter
VI. Motor.
VII. Shaft design.
VIII. Control.
11. Which factors should be considered in equipment selection?
Ans: Four groups of factors largely determine the selection of excavating equipment
(the discussion applies specifically to surface equipment but the factor are applicable
to underground as well)
i) Performance factor: This relates to machine productivity, and includes cycle
speed available force (power), digging range bucket capacity, travel speed and
reliability.
ii) Design factor: The design factor provides insight into the quality and
effectiveness of detail design, including the sophistication of human-machine
interface for operators and maintenance personnel, the level of technology
employed and the kind of control and power available.
iii) Support Factor: Sometimes overlooked in machine evaluation, support factors
are reflected in servicing and maintenance. Ease for servicing, special skills
involved, parts availability and manufacturer’s support are important
considerations.
iv) Cost Factor: Probably the most quantitative (and ultimate) factor, costs are
determined by standard estimating procedures for large mining and construction
equipment. If reasonable assumption as to life interest rate, inflation, fuel and
maintenance are made then results should be meaningful. The customary basis
is to use unit costs all computed on an s/hr. and converted to s/ton (s/ton) or
s/yd3 (s/m3).
12. Illustrate LHD.
Ans: Load Haul and Dump units(LHD)
They are mainly used for underground loading, hauling and dumping in few (10s)
meters to low-profile dumper, rail or ore-pass
Figure: load haul and dump units
13. Narrate the benefits of using scrapers.
Ans:
i) Scraper can move material with a single operator and single power-unit.
ii) Key for removing overburden and maintaining haul roads.
iii) Can also be used as haulers to top load rock into the large, low target scraper
bowl.
iv) Scrapers have proven effective in the following jobsite applications:
 Overburden Removal
 Haul Road Maintenance
 Mine Reclamation Projects
 Gravel Quarries
 Coal Mines
 Gypsum Mines
14. What are the advantages and disadvantages of direct rope haulage in
underground mining?
Ans: Advantages:
i) The rope speed is generally 8-12 km/h and the system can operate between any
point of the haulage plane and the haulage engine.
ii) It can, therefore, cope with the haulage requirements of an advancing working
face,
iii) Only one haulage truck is required.
iv) The system can also serve branch roads if the gradient is suitable for down-the
gradient movement of empties by gravity.
Disadvantages:
i) High peak power demand as load starts its journey up the gradient.
ii) Severe breaking duty on the downward run.
iii) High haulage speed demanding high standard of track maintenance.
iv) Not suitable for mild inclination of roads.
15. Brief selection of Loading and Haulage Equipment.
Ans: Calculations for selection of Shovel Excavator (Loading and Haulage Equipment)
Practical consideration of the following three factors is important in choosing the right
size of a shovel or any single –bucket excavator:
o Time factor
o Operational factor
o Bucket fill factor
Time Factor: It is the percentage availability of the equipment in unit time, which
could be an hour or a shift. If the equipment is available 55minutes/hour, and 7 hours
in a shift of 8 hours, then it is considered as favorable situation. Under the average
condition, availability of 50minutes/hour is common but when if falls to 40
minutes/hour or below it, the condition is considered as unfavorable. The value of this
factor is an overall reflection of management‘s efficiency. Time factor TF=Effective
minutes available every hour/60.
Operational Factor (OF): This is a reflection of working conditions that include
layout, matching equipment meant for loading (mucking), transportation, crushing, etc.
This also takes into account the services in terms of lighting, ventilation (comports),
heat, humidity or any other factor that affects the performance of the equipment,
including the operator’s efficiency.
Bucket Fill Factor (BF): It is the percentage of rated bucket capacity (m3) to the one
which will actually be delivered in a working cycle. It is based on the degree of
fragmentation, or size of material to be filled in, and also bucket teeth or replaceable
cutting edge or lip.
1. What is belt conveyor transportation system?
Ans: The belt conveyor is basically an endless belt in a straight line stretched between
two drums, one driving the system and the other acting as a return drum.
2. Describe different parts of belt conveyor transportation system?
Ans:
The parts of belt conveyor transportation system are:-
 A flat endless belt which moves continuously.
 The idlers which support the belt.
 The structure of channel on which the idlers are mounted.
 The tensioning arrangement for keeping the belt on proper tension.
 The drums at the discharged and tail end over which the belt passes.
 The drive head which comprises the electric motor, coupling, gearing a snub pulleys.
3. Give the main selections criteria of belt conveyor transportation system?
Ans:
The Selection criteria are given below:-
 Amount of material to be conveyed.
 Continuously of operation needed.
 Size of lumps.
 Distance of transportation.
 Environmental allowance.
 Gradient.
 Method of coal winning.
 Capital available.
4. Write down the advantages of belt conveyor transportation system?
Ans:
The advantages of belt conveyor transportation system are:-
 A Continuous supply of material.
 Low operation cost than road transportation.
 High rate & speed of supply.
 Bonding can be done to get fair grade.
 More effiency and low cost.
5. Write down the limitations of belt conveyor transportation system?
Ans:
The limitations of belt conveyor transportation system are:-
 It cannot be useful for long distance.
 Required high one time capital.
 Lumps should not be of big size.
 Place should be dry enough and air velocity should not be high.
 Cannot be worked for high inclinations.
6. Clarify all types of conveyor belts.
Ans:
The types of conveyor belts are:
I. PVC conveyor belts.
II. Rubber Conveyor belts.
III. Wire reinforced belts.
IV. Food industry coveyor belt.
7. Describe the types of conveyor system?
Ans:
Two types of conveyor system are:-
 Belt Conveyor
 Chain Conveyor.
8. Write down the applications of belt conveyor.
Ans:
The applications of belt conveyor are:
 Mining.
 Automotive.
 Agriculture.
 Computer.
 Electronic.
 Food Processing.
 Chemical.
 Print finishing & Packing.
9. Sketch Belt conveyor system.
Ans:
Topic: Types of Belt Transport
Equipment
1. Write down the different types of conveyer belts?
i. Chute Conveyer
ii. Wheel Conveyer
iii. Roller Conveyer
iv. Chain Conveyer
v. Slat Conveyer
vi. Flat Belt Conveyer
vii. Magnetic Belt Conveyer
viii. Troughed Belt Conveyer
ix. Bucket Conveyer
x. Vibrating Conveyer
xi. Screw Conveyer
2. Define chute Conveyer?
Chute or Trough Conveyers are material handling systems that use gravity to convey
product along smooth surfaces from one level to another. Key specifications include
the chute material and the physical dimensions such as length and chute width. Chute
Conveyers are used for scrap handling, packaging, postal service package or mail
handling, etc.
3. What is bucket conveyer?
Bucket Conveyers or bucket elevators use multi-sided containers attached to cables,
belts, or chains to convey products or materials. The containers remain upright along
the system and are tipped to release material.
4. What is magnetic conveyer?
Magnetic Conveyers use moving magnets mounted beneath stationary plates, tables, or
other kinds of non-magnetic slider beds, to move magnetic (ferrous) materials, often in
the form of machining scrap. Magnetic Conveyers are commonly used as chip
Conveyers to remove ferrous chips from machining centers.
5. Write down the short note of roller conveyers belt?
Roller Conveyers use parallel rollers mounted in frames to convey product either by
gravity or manually. Key specifications include the roller diameter and axle center
dimensions. Roller Conveyers are used primarily in material handling applications such
as on loading docks, for baggage handling, or on assembly lines among many others.
The rollers are not powered and use gravity, if inclined, to move the product, or
manually if mounted horizontally. The Conveyers can be straight or curved depending
on the application and available floor space.
6. Define slat conveyers?
Slat Conveyers use slats or plates made of steel, wood, or other materials typically
mounted on roller chains to convey product. The slats are not interlocked or
overlapping. Apron/slat Conveyers are used primarily in material handling applications
for moving large, heavy objects including crates, drums etc.
7. Write down about chain conveyers belt?
Drag or Chain or Tow Conveyers use mechanical devices attached to moving members,
usually chains or cables, to drag or tow products. Drag Conveyers are used for moving
bulk materials in bins, flights, or other attachments and can have multiple discharge or
loading points. Tubular drag Conveyers use a fully enclosed system of chains to convey
product in any direction. Chain Conveyers use a chain, or multiple chains to move
pallets or other hard-to-convey products.
8. Define screw conveyer?
Screw Conveyers, sometimes known as spiral, worm, or auger Conveyers use helical
elements to move materials. They consist of a helical screw element or steel auger that
rotates around a central shaft, driving the work material according to the screw design
and rotational direction. The helical screw functions within a casing, trough or
compartment to take full advantage of the rotational force.
9. What is wheel conveyer?
Wheel Conveyers use unpowered wheels to move objects along their lengths by gravity
or manual power. Wheel Conveyers are used for item or package handling and are
commonly employed for loading and unloading trucks and moving packages, pallets,
etc. through facilities or along assembly lines. The Conveyers are configured by the
number of wheels and wheel spacing, depending on the load requirements and the
application.
10. What is vibrating conveyer?
Vibrating Conveyers use rotary or linear vibration to move material along their system
beds. Vibrating Conveyers are used for moving dry, bulk materials such as aggregate,
gravel, coal, etc. The bed of the conveyor vibrates to move the material along its length.
The conveyor can be a trough, a tube, or a flat table top. Many sizes are available
depending on the application.
11. Write down the classification of belt conveyers according to path of the motion?
According to their path of motion belt Conveyers are classified as:
i. Horizontal
ii. Inclined
iii. Combined
- Inclined horizontal
- Horizontal inclined
- Horizontal inclined horizontal
- Inclined horizontal incline
TOPICS : DESIGN OF BELT CONVEYORS.
QUESTION & ANSWER:
1. Write the design concept of belt conveyors?
Ans : It is necessary to have design related basic information about various components of
belt conveyor before attempting to design belt conveyor. The design of belt conveyor is
depends upon design/construction of individual component, but the design of many
individual component depends upon the ultimate design construction of belt conveyor.
2. Write down the application of belt conveyors?
Ans : Some of those are-
(a) Capacities of a belt system may range from 500 to 5000 M3 /hr and more. The
distance covered for a belt conveyor system be as small as 50 m (for indoor work) to 5
Ian. for supplying raw material from mine area. Used for conveying various bulk and unit
loads along horizontal or slightly inclined paths.
(b) Used in foundry shop.
(c) Used for supplying coal.
(d) Transferring building materials, fossil minerals, grains store.
(e) Used in wheel excavators
(J) Ice-cream plant.
(g) Pbwer plants.
(h) Bakeries.
(i) Confectionery.
(J) Feed and flour mills.
(k) Laundries.
(1) Textile.
(m) Ceramic.
(n) Chemical plant.
(o) Ship yards.
(p) Post office.
(q) Supply depots.
3. What are the types of conveyor transportation system?
Ans : Those are followings,
I. Gravity conveyors
II. Belt conveyors
III. Live roller conveyors.
4. What is belt conveyor transportation system?
Ans : It defines as,
I. The belt conveyor is an endless belt moving over two end pulleys at fixed positions
and used for transporting material horizontally or at an incline up or down.
II. Belt conveyors are employed to convey a great variety of bulk materials and also unit
loads along a horizontal or gently inclined paths.
5. Describe different parts of belt conveyor transportation system?
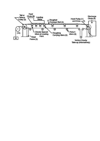
Ans: The main components of a belt conveyor are:
1. The belt that forms the moving and supporting surface on which the conveyed material
rides. It is the tractive element. The belt should be selected considering the material to be
transported.
2. The idlers, which form the supports for the carrying and return stands of the belt.
3. The pulleys that support and move the belt and controls its tension.
4. The drive that imparts power to one or more pulleys to move the belt and its loads.
5. The structure that supports and maintains the alignments of the idlers and pulleys and
support the driving machinery.
Other components include:
1. Loading chute or feeder chute that organises the flow of material and directs it on the belt
conveyor.
2. Take-up-device which is used to maintain the proper tension of the belt for effective power
transmission.
3. Belt cleaner that keeps the belt free from materials sticking to the belt.
4. Tramp removal device, which is optionally used in case the conveyed material bears the
chance of having tramp iron mixed with it and subsequent handling of the material, demands
its removal.
5. Continuous weighing device for constantly measuring the load being carried by the
conveyor belt.
6. Discharge chutes to guide the discharged projectile to subsequent conveyor or other
receiving point.
Fig: component of belt conveyors.
6. Give the main selection criteria of belt conveyor transportation system?
Ans : The main selection criteria are following,
I. Layout
II. Conveyor duty
III. Material specification
IV. Environmental conciderations
V. Cost
VI. Standardization.
7. Write down the advantages of belt conveyor transportation system?
Ans : The advantage of using conveyor system:
1.Conveyors designed with inclination allow materials, both big and small, to be moved from
one elevation to another easily. This saves a lot of time.
2.Conveyors offer unlimited opportunities to continuously load and unload items over a long
period of time.
3.Large factories will have requirements where materials need to be moved between multiple
levels or floors. Conveyors can be designed to transport materials across levels, with almost
no limitation of height.
4.Conveyors with automated incline belts can automatically unload materials, eliminating
manual unloading. This also means that no time is wasted in monitoring material unloads.
5.Conveyors allow careful control of the speed at which materials are moved. That means
there are fewer chances of something breaking and causing loss due to handling issues.
6.Conveyors can move in both directions. This is very useful when materials need to be
moved between opposite ends of a manufacturing unit during the manufacturing process.
8. Write down the limitations of belt conveyor transportation system?
Ans : Some of them are,
(a) Accumlation difficult.
(b) complicated marshalling
(c) The loss of light weight bulk material carried away as dust or spilled from the belt along
its path is another objectionable features.
(d) Continuous or periodic monitoring of belt is necessary
(e) Heat affects the material of belt.
1.What is Belt conveyor?
Answer: A continuous moving band of fabric, rubber or metal used for transporting
objects from one place to another. A belt conveyor is a bulk material handling equipment.
2. What are the parts of a conveyor belt?
Ans: Belt conveyor has six basic components. These are -
the belt
the belt support system (idlers)
the pulleys
the drive
the structure
the enclosure
Figure: Belt Conveyor
3.What are the advantages of using belt conveyors?
Answer: The advantages of belt conveyor are-
Noiseless operation.
Large length of conveying path
Lower power consumption.
Long life.
Adaptability to different types of goods.
Ability to carry almost any bulk material
High reliability of operations
Can transport material in any direction.
4.What is the limitations of belt conveyor?
Answer: The limitations of belt conveyor are-
Accumulation difficult.
complicated marshalling
The loss of light weight bulk material carried away as dust or spilled from the belt
along its path is another objectionable feature.
Continuous or periodic monitoring of belt is necessary
Heat affects the material of belt.
5.Write down the application if Belt conveyor system?
Answer: Belt conveyor is a part of a Conveyor system which has majorly helped to progress
the industrial sector promptly. It is widely used for the purpose of material handling projects
from one point to another. The process of conveying materials have become easy and quick
because of this efficient mechanical device. The belt conveyors can also transport heavy
materials effortlessly. It is used to convey materials like grain, sand, coal, ore, salt, etc.
Applications of belt conveyor are-
Conveyor belts are widely used in mineral industry.
Underground mine transport, opencast mine transport and processing plants deploy
conveyor belts of different kinds to adopt the specific job requirements.
Manufacturing industries
Pharmaceuticals
Food producing industries
Packaging industries
Categorizing and gathering the materials
Power plants
Bakeries and confectioneries
Textile industries
Laundries
Flour mills
Ice-cream plants
Chemical plants
Shipyards
6. What are the types of conveyor belts?
Answer: 8 Basic Types of Conveyor Belts. These are-
Roller Bed Conveyor Belts.
Curved Belt Conveyors.
Incline/Decline Belt Conveyors.
Sanitary and Washdown Conveyors.
Specialty Conveyor Belt
Cleated Belt Conveyors
Modular Belt Conveyors
Flat Belt Conveyors
7.What is the function of conveyor?
Answer: A conveyor system is a common piece of mechanical handling equipment that
moves materials from one location to another. Conveyors are especially useful in applications
involving the transportation of heavy or bulky materials.
8. How does a conveyor belt work?
Answer: Conveyor Belt is one of the elementary tools in the material handling industry, a
conveyor belt is the carrying medium of a Belt Conveyor System.
Conveyor Belt system is used in a transportation tool that works straight on a Conveyor
surface or rollers which constantly move and it can be carried on the same level or
interchanging level. The Conveyor Belt is driven by an electrically powered unit which is
mostly located on the unloading end or on an intermediate area.
Conveyor Belt is usually used in the transportation of bulk materials like coal, sand, grain,
etc. can be conveyed effortlessly without any hassle.
Belt conveyor systems comprise of two or more pulleys, the conveyor belt— rotate around
them. To move the belt forward, one or two pulleys are powered. The powered pulley is
called “drive pulley,” the unpowered one is known as “idler pulley. The mechanism between
these powered pulleys and idler pulleys work for Belt Conveyor System
9.What is conveyor weighing system?
Answer: Conveyor Weighing System that are used to measure the flow rate of Bulky
materials transported on a belt conveyor. This flow rate is received as a product of Belt Load
Belt Speed and integrated over time to derive the Total material delivered over the
Conveyer
10.Where should be installed a conveyor belt with weighing system?
Answer: To attain accurate measurement and minimize any disruption in working
processes, it is important to choose a suitable location for the installation of conveyor belt
with weighing system
11.Write down the main applications of conveyor belt in Mining Industry?
Conveyor belts are widely used in mineral industry. Underground mine transport, opencast
mine transport and processing plants deploy conveyor belts of different kinds to adopt the
specific job requirements. The main advantages of conveyor belt system are:
A wider range of material can be handled which pause problems in other
transportation means. Belt conveyor can be used for abrasive, wet, dry, sticky or dirty
material. The lump size of the transported material is limited by the width of the belt.
Belts up to 2500 mm wide are used in mining industry.
Higher capacity can be handled than any other form of conveyor at a considerably
lower cost per tonne kilometre. Conveyor belts with capacity of 11000t/h and
even higher can be deployed to match with higher capacity mining machinery.
Longer distances can be covered more economically than any other transportation
system. A single belt conveyor or a series of belt conveyors can do this. Belt conveyors
can be adopted for cross-country laying. 4. By the use of many forms of ancillary
equipment such as mobile trippers or spreaders bulk material can be distributed and
deposited whenever required.
Many other functions can be performed with the basic conveying like weighing,
sorting, picking, sampling, blending, spraying, cooling, drying etc. 6. Structurally it is
one of the lightest forms of conveying machine. It is comparatively cheaper and
supporting structures can be used for many otherwise impossible structures such
as crossing rivers, streets and valleys.
The belt conveyor can be adopted for special purposes (fire resistant, wear resistant,
corrosion resistant, high angle negotiation etc.) and can be integrated with other
equipment.
It can be horizontal, incline or decline or combination of all.
Minimum labour is required for the operation and maintenance of belt conveyor
system.
In underground mine transport, belt conveyor can be used in thin seams as it
eliminates the rock works that might otherwise be required to gain haulage height.
Moreover, belt conveyor can provide continuous haulage service from pit bottom to
the surface
1.What is conveyor belt system?
A conveyor system is a common piece of mechanical handling equipment that moves
materials from one location to another. Conveyors are especially useful in applications
involving the transportation of heavy or bulky materials.
2.Major components of conveyor belt system?
Answer : Major components are
 Long continuous belt
 Carried on rolls- rollers held by frames
 Belt wrapped around pulleys at end
 Pulleys coupled to gears and motors
 Peripheral devices to drop on belt direct around corner, clean, discharge etc
3. Sketch the belt conveyor parts:
Fig: parts of conveyor belt
4.How conveyor belt functions?
Answer:
 Materials fall on moving belt that carries it along
 A continuous haulage system that is not limited by cycles of batch movement
 Requires a continuous frame and structure before can transport material over
route
5. Write down the conveyor belting parts.
Answer:
The belting parts are:
Carcass: Woven fabric or materials for tensile strengths.
Skims: Rubber layers between two carcass ply’s
Braker: Fabric coat above carcass to break impact of load
 Top cover: A rubber that resist cutting abrasions and sometimes chemical actions
6. What is conveyor belt elastomer?
Answer: Elastomer cover high-duty conveyor and processing belt. It covers conveyor with
thermoplastic. It demonstrate extremely energy return and offer consistent performance
among wide range of temperature.
7. Characteristics of conveyor belt elastomers in mining?
Answer : Those characteristics are:
 Most elastomers cover in mining for bump and abrasion resistance- good natural or
synthetic rubber
 Oil stoker coals may need chemical resistance – neoprene rubber
 Hot process ores may need heat resistance – 75% of rated carcass.
8. Equipment for loading of a conveyor belt:
Answer: Need to get even load on belt and get materials traveling in same direction to
minimize belt strain.
 Chute: may use scalping bars so fine falls on first and provide cusion.
 Transfer conveyor :wear on short replaceable belt get things to speed
 vibratory feeder is also needed.
9. Sketch the method of loading conveyor belt:
10. Write down the principle of belt use.
Answer:
 Belt should always be in line with their intended purpose
 The procedure of belt installation On a belt conveyor is specified in the operation And
maintenance manual for the belt conveyor And the rules for operation and
maintenance of belt are set out in Operations manual for belt conveyor.
 The operation temperature for belt is specified In applicable technical condition Of
acceptance relevant to specific belt types.
 Belt should be used in line with the current state of the art
 The use of handling methods which expose the belt to damage shall in each case be
regarded as the user’s fault
 Any amendments to the conveyor design Without submission of relevant documents
to the belt manufacturers Shall make the warranty null and void.
 Belts should be spliced in accordance with guidelines Contained in belt maintenance
and operation documentation e.g. in the information leaflets Provide by manufacturers
Of materials used for splicing.
 In particular, belts must splice carefully, axially and solely by means of one technique
 Any damage to the conveyor belt caused by Improper splicing shall not be covered by
warranty obligations
 Mechanical joints can be made with use of materials available in the market and in
accordance with guidelines Issued by manufacturers Of cleats or fasteners to be used
 for joint
 Any claims by virtue of belt Failure due to improper Mechanical joints shall be
explicitly rejected.
11.what are the Belt transport condition.
Answer :
 Belt can be transported with any covered Means of transportation Which guarantee
the effectiveness Of the transport and Its compliance with Relevant regulations
 Belts to be transported must be formed into freight unit
 Belts In bulk on the means Of transport or In containers should be fixed in a way
preventing their dislocation
 The manner of fixing must be Specified by carrier, who is responsible for correct
performance of his instructions
 Inside warehouse belts shall be handled And displaced with use of tools and
equipment that exclude the possibility to have the belt damage.
12.Write down the mechanical components of a belt conveyor :
Answer :
1. Tail pulley
2. Snub pulley
3. Internal belt cleaner
4. Impact idlers
5. Return idlers
6. Belt
7. Bend pulleys
8. Take-up pulleys
9. Take-up units
10. Carrying idlers
11. Pulley cleaner
12. External belt cleaner
13. Head pulley
14. Feed chute
15. Skirt board
13.Sketch the mechanical components of belt conveyor.
Answer :
14. Define conveyor capacity.
Answer:
Belt conveyor is required to convey Certain quantity of material per hour as shown in the
given figure. The material is accommodated on the belt forming certain Cross section of the
material
This cross section multiplied by belt velocity provides volume of material being transported
in unit time. Thus belt conveyor's ability to transport Material is volumetric in nature
The transported volume is converted into tonnes.
15.Draw a overall machinery maintenance diagram.
Answer: The significance collection of technical information on construction, design, and
maintenance of belt conveyor will help to achieve increased reliability at a decreased cost.
1.What is hoist?
Ans: A hoist is a device used for lifting or lowering a load by means of a drum or lift-wheel
around which rope or chain wraps. It may be manually operated, electrically or pneumatically
driven and may use chain, fiber or wire rope as its lifting medium.
2.Types of Hoist used in mining applications?
Ans: There are three principal types of hoists used in mining applications:
 Drum hoist
 Friction hoist
 Blair multi rope hoist
3. Give some example of hoist.
Ans: Examples of hoists:
 Single-drum hoist
 Double-drum hoist
 Friction hoist
 Blair-multi rope hoist
 Conical drum
 Spiral drum
4. Key factors of selecting hoisting system.
And: three key factors govern hoist selection:
 Production rate
 Depth of shaft
 Number of levels to be accessed
5.Design processes of the hoisting system.
Ans: The design process:
i. Balanced hoisting
ii. Slippage in friction sheave hoisting
iii. Wire rope size
iv. Sheave and drum diameter
v. Rope fleet angle
vi. Skip size versus hoisting velocity
vii. Hoisting cycle
viii. Duty cycle
ix. Auxiliary electrical and mechanical equipment
6. Describe friction hoist.
Ans: Friction hoists are the most common type of hoist used in Europe, Asia and Australia.
The friction hoist was invented in 1877 by Frederick Koepe. Friction hoists are mounted on the
ground above the mine shaft, or at the top of the headframe. Friction hoists utilize tail ropes
and counterweights and do not have the haulage rope fixed to the wheel, but instead passed
around it. The tail ropes and weights offset the need for the motor to overcome the weight of
the conveyance and hoisting rope, thereby reducing the required horsepower of the hoisting
motor by up to 30%, with the overall power consumption remaining the same. Friction hoists,
unlike drum hoists, can and normally do use multiple ropes giving them a larger payload
capacity, however since they require a larger safety factor, they are impractical for very deep
shafts.
7. Define Blair multi-rope hoist.
Ans: The Blair multi-rope hoist is a variation of the double-drum hoist. It is used in extremely
deep shafts as the second drums cable are used to balance the primary load.
8. Describe Drum hoist.
Ans: Drum hoists are the most common type of hoist used in North America, South Africa and
South America. When using a drum hoist the hoisting cable is wound around the drum when
the conveyance is lifted. Single-drum hoists can be used in smaller applications, however
double-drum hoists easily allow the hoisting of two conveyances in balance (i.e. one skip being
lifted while a second skip is being lowered). Drum hoists are mounted on concrete slabs within
a hoistroom, the hoisting ropes run from the drum, up to the top of the headframe, over a sheave
wheel and down where they connect to the conveyance (cage or skip).
9. Advantages and disadvantages of Drum hoist.
Ans: Advantages: Drum hoists require less routine maintenance than a friction hoist, because
the haulage cable is fixed to the drum, and therefore have less downtime, and the maintenance
regime is less sophisticated. Drum hoists can continue to operate if the shaft bottom gets
flooded and less shaft depth is required below the loading pocket, unlike friction hoists where
such flooding could cover the tail ropes and so on. Because drum hoists do not have tail ropes,
the hoisting system is more suited to slinging beneath a conveyance.
Disadvantages: Drum hoists take up more space than a friction hoist for the same service as all
of the haulage cable must be accommodated on the drum when the hoist is fully raised. Drum
hoists require rapid fluctuations in power demand, which can pose a problem if power is
generated on site rather than provided through the main power grid.
10. Advantages and disadvantages of Friction hoist.
Ans: Advantages: New friction hoists are less expensive than new drum hoists, and the lead
time for delivery may be shorter as there is more competition for manufacturing. Multi-rope
friction hoists have a larger lift capacity than a drum hoist. A friction hoist is smaller in diameter
than a drum hoist for the same service, making it easier to ship and install than a drum hoist.
Disadvantages: Balanced friction hoists are not suitable for hoisting from multiple loading
pockets on different horizons within a shaft, and are generally not suitable for deep shafts.
Friction hoists cannot operate at normal speeds if the shaft bottom is flooded and water reaches
the tail ropes.
11. Components of Hoist Plant.
Ans: The hoist plant consists of all those components of the mine plant that are necessary to
elevate ore, coal, stone, or waste and to raise and lower personnel and material in the mine.
Classified by location, they consist of the following:
1. Surface plant
 Hoist room
i. Hoist drum or sheave
ii. Hoist electrical and mechanical equipment
iii. Hoist ropes
 Headframe
i. Idler sheaves
ii. Storage bins
iii. Skip dump mechanism
2. Shaft plant
 Skips
 Cages, elevators
 Shaft guides
3. Underground plant
 Dump and storage bin
 Crusher
 Loading pocket
 Personnel and materials-handling facilities
12. Write down the Applications of Hoisting Methods.
Ans: Application of hoisting methods:
Drum Friction Sheave Multidrum
Optimum Depth
ft
<6000 <3000 >6000
Maximum skip
capacity
tons
28 85 56
Maximum output
tph
900 2800 1800
Features Single rope
Multilevel
Medium depth
Wide use in U.S.
Multirope
Single level
Limited depth
High production
Best efficiency
Wide use outside
U.S.
Multirope
Great depth
13. Performance characteristics of different types of hoisting system.
Ans: with their different principles, shapes, and numbers and arrangements of ropes, the
various hoisting systems exhibit quite different performance characteristics. In comparing
operating cost, the parameter that determines energy consumption, and hence cost, is the duty
cycle of the hoist. This is a plot of the instantaneous power requirements versus hoisting time.
The main difference are associated with drum shape and the use or absence of a tail rope.
Usually the most attractive system for high-speed, high-production, low-energy skip hoisting
from a single level at moderate depths is the friction sheave method. Using counterweights, it
is also adaptable to multilevel hoisting, and with ground mounting of the sheaves can be used
at depths to 5000ft or more.
14. What do you mean by duty cycle.
Ans: The relationship between hoist motor power requirements and hoisting cycle times is
called the duty cycle.
15. Illustrate components of the hoist plant with a vertical shaft.
Ans:
Fig: Components of the hoist plant with a vertical shaft
1. Define hoist?
Ans: A hoist is a device used for lifting or lowering a load by means of a
drum or lift-wheel around which rope or chain wraps. It may be manually
operated, electrically or pneumatically driven and may use chain, fiber or
wire rope as its lifting medium.
2. How does a hoist work?
Ans: A Chain Block (also known as a hand chain hoist) is a mechanism used to
lift and lower heavy loads using a chain. Chain blocks contain two wheels
which the chain is wound around. When the chain is pulled, it winds around the
wheels and begins to lift the item that is attached to the rope or chain via a hook.
3. Is the hoist lift safe?
Ans: Know the safe load limit of the hoist. Lever operated hoists can be used to pull in any
direction, but a straight line pull must be maintained. Side pulling or lifting increases wear
and sets up dangerous stress levels on hoist parts. Only one person should pull on hand, chain
and lever hoists.
4. Mention the common causes of incidents in hoisting operation?
Ans:
 Line of Fire
 Overturning of a crane or forklift truck
 Proximity to overhead power lines
 Mechanical failure
 Dropped objects
 Climbing onto a load
5. Mark the prevention of incidents in hoisting operation?
Ans: The good news is that there are many things that can be done to prevent
these incidents from occurring. Let’s take a look at some of these elements.
 Training and competence
 Lifting and hoisting teams
 Lift plan
 Industry guidance
(1) What is hoisting in mining?
Ans: In underground mining a hoist or winder is used to raise and lower conveyances within
the mine shaft.
(2) What are the types of mine hoist?
Ans: Mine hoist are divided into three categories:-
1 .Friction hoist:-Friction hoist are mounted on the ground above the mine shaft or at
top of the head frame.
2. Drum hoists are mounted on concrete slabs within a hoistroom, the hoisting ropes
run from the drum, up to the top of the head frame, over a sheave wheel and down where they
connect to the conveyance.
3. Blair multi –rope hoist:-A Blair hoist is essentially a conventional hoist with wider
drums, each drum having a Centre flange that enables it to coil two ropes attached to a skip
via two head sheaves. The skip connection has a balance wheel, similar to a large –grove V-
belt sheaves , to allow moderate length changes during winding.
(3) What are the different types of hoisting equipment?
Ans: We look at the different types of hoisting equipment available:
Manual Hoists:- Manual hoists, sometimes referred to as chain falls, are ratchet (lever-
actuated) or hand chain operated lifting devices.
A manual lifting hoist uses two different chains, the hand chain used to control the lifting and
lowering action and the load chain, which supports the load.
Powered Hoists: Powered hoists are one of the different types of lifting gear you can find and
come in 3 varieties-
•electric
•air/ pneumatic
• hydraulic
(4) What are the major components of a Hoisting system?
Ans: The hoisting systems are three components:
Derrick: This is a long steel tower used in the drilling rig to provide vertical height
which is required to raise or lower sections of pipes into the hole. It is the most important
identifiable symbol on the drilling rig.
Block and Tackle System: his is a system in the Hoisting System that comprises of
travelling block, crown block and drilling line. They are used to provide a mechanical
advantage that helps in handling large loads easily.
Drawworks: The main operating component of the Hoisting System .They are used
to transmit power from prime movers to the hoisting drum that lifts the casing, drilling string
.They also transmit power to a rotary drive sprocket that helps in driving a rotary table.
(5) What are the types of hoisting Equipment in construction?
Ans: The common equipment used are as follows:-
 Pulley and sheave block
 Chain hoists
 Mobile cranes
 winch
 Jack Shear leg
 Tower cranes
 Whirler cranes
 Derrick cranes
 Gantry cranes
(6) What is hoist?
Ans:-A hoist is a device used for lifting or lowering a load of drum or lift –wheel around which
rope or chain warps.
(7) What is Hoist man?
Ans: In mining a person who operates steam or electric hoisting machinery used to lower cages
and skips into a mine and to raise them to the surface from different level.
(8) What are the types of hoist?
Ans: There are three types of residential hoisting devices:
1. Wheeled hoists
2. Stationary hoists
3. Ceiling lifts
(9) What is electrical hoist?
Ans: A hoist is a device used for lifting or lowering a load by means of a drum or lift-wheel
around which rope or chain wraps. It may be manually operated, electrically or pneumatically
driven and may use chain , fiber or wire rope as its lifting system.
(10) What about Maintenance in hoisting Device?
Ans: Hoists and ceiling lifts are mechanical devices that can break down. They need regular
servicing. Maintenance is generally complex and should be done by an expert. Purchasing a
maintenance contract from a reputable supplier is a very good idea. Powered units often have
a standby, rechargeable battery which comes with the lift.
(11) What are the characteristics of manual hoisting?
Ans:
 Initial costs are lower
 Easier to transport ,portable
 Requires more work to lift heavier loads
 Longer lifting time compared to powered varieties
 Usually prone to more wear and tear over time than powered models
(12) What are the characteristics of power hoisting?
Ans:
 Faster lifting speed
 Wider range of lifting capacity
 Pendant or controller operated
 Electric models are prone to overheating with frequent use
 Air/Pneumatic models are useful where sparking is a concern.
(13) What are the difference between pneumatic Hoist and Electric Hoist
(14) What are the difference between Hoist and Crane?
Ans:
Hoist Crane
A hoist is a device deployed for lowering and
lifting loads.
crane is a device utilized for moving loads in
different directions.
A hoist is a simple equipment. a crane is a complicated device.
A hoist can move loads vertically. a crane can move loads both vertically and
horizontally.
(15) What are the advantages of drum hoist?
Ans: Advantages:-
• Drum hoists require less routine maintenance than a friction hoist, because the
haulage cable is fixed to the drum, and therefore have less downtime, and the maintenance
regime is less sophisticated.
• Drum hoists can continue to operate if the shaft bottom gets flooded and less
shaft depth is required below the loading pocket, unlike friction hoists where such flooding
could cover the tail ropes and so on. Because drum hoists do not have tail ropes
• The hoisting system is more suited to slinging beneath a conveyance
(16) What are the Disadvantages of drum hoist?
Ans:-Disadvantages:-
• Drum hoists take up more space than a friction hoist for the same service as all
of the haulage cable must be accommodated on the drum when the hoist is fully raised.
• Drum hoists require rapid fluctuations in power demand, which can pose a
problem if power is generated on site rather than provided through the main power grid.
(17) Draw underground mining plant main components related to shaft and
hoist?
Fig: underground mining plant main components related to shaft and hoist
1 .What are the Applications of hoist in Industries? 4
Ans: Hoists are used anywhere lifting and moving a load is required, not restricted to
industrial applications. Hoists have a wide range of applications including lifting
cargo, construction materials, engines and warehouse stock.
Industries where hoists are used include the followings:
 Aerospace
 Automotive
 Construction
 Logging
 Marine
 Manufacturing
 Medical
 Mining
2 .How the maintenance of Hoist is done? 3
Ans: As with any equipment it is important to assess the condition of a used or refurbished
hoist. Inspection of the hoist rigging equipment as well as regular maintenance of the hoist is
highly recommended. If possible, obtain the serial number for the used item. This will help
identify the design specifications and limitations as set by the manufacturer. Although not
common, failure in the support structure or line material can occur. It is important to be aware
of the regulations outlined by OSHA Standard 1910.179, “Overhead and Gantry Cranes,”
outlines information regarding the operation and safety of overhead cranes.
3 .What are the considerations of using hoist? 4
Ans: Operating time, frequency of usage and load all factor into the life of the hoist. These
factors as well as travel distance and speed will also affect the lifetime of the trolley, where
applicable. Using equipment above recommended parameters will lower the product lifetime.
The required effort to operate a manual hoist (lever or hand operated) should be within the
limits of the operator.
The lifting capacity of the hoist should not be higher than the weight capacity of the structure
that will support the hoist .For most applications requiring regular lifting of 2 tons or more, a
motorized trolley is recommended. Structural components such as the load block or hook add
to the overall weight being lifted, keep this in mind when assessing lifting needs.Specialty or
custom hoists are often available from certain manufacturers.
4 .Write down the Use of Power Travel Wire Hoist. 2
Ans: Its a heavy-duty electric hoist which is ideal for rough environments.it is one of the fastest
moving hoists. Where electric motor and dual rails are used it can carry up to 20tons but is not limited
to that. Specific power travel wire hoists can be designed for a heavier load-bearing capacity. This
hoist truly delivers power and efficiency required in chemical plants, foundries and steel mills.
5 .Write down the use of Push Pull Trolley Hoist. 2
Ans: It’s a hand operated hoist with a trolley attached at the end. The trolley comes equipped
with wheels for easier lateral motion. This hoist specifically geared towards load shifting
rather than cross motion. They have load bearing capacity of up to 3 tonnes. This hoist is
perfect for warehouse and storage facilities.
6. Write down the use of Flame Proof Hoist. 2
Ans: This hoist is specially designed for environments where fire are a known hazard. Oil
refineries and chemical plants are the major businesses in need of this hoist. It’s a regular
hoist, electrically operated using a hand-held pendant.
7. Write down the use of Double Rail Hoist. 2
Ans: this hoist is used for double girder cranes.it is also referred to as crab hoist. Its excellent
for heavier loads. Double girder cranes are used for spans and need a specialized hoist, which
is where the crab crawls.
8. Write down the use of Double Rail Hoist. 2
Ans: It’s one of the most versatile hoists, providing ample maneuverability. Its used in the
environments where lot of cross movement is necessary.it navigate through twists and turns
and easily; change direction as needed. Its used in warehouses and manufacturing plants.
9. Write down the use of Electric Hoist. 2
Ans: Electric hoists can be designed to use chain or wire rope, and use an electric motor to
turn gears located inside the hoist that lift or lower the load .Electric hoists can be used in a
variety of applications and come in numerous types and configurations, but are limited by
duty cycle and can’t run continuously. The electric motor in the hoist requires a cooling-off
period in between uses to ensure that the motor doesn’t overheat.
10. What are the uses of Electric Chain Hoist? 2
Ans: Electric chain hoists are used for lifting or lowering material. An electric motor and
controller are utilized to lift, lower and accelerate or decelerate the speed of the hoist. Electric
hoists are ideal for use in industrial production lines and small machine shops where more
frequent and faster lifting is required.
11. Briefly describe about maintenance and servicing of hoist and sling? 7
Ans: The maintenance of hoists and slings is a vital element in ensuring the safety of service
users. Like all mechanical equipment, hoists suffer wear and tear during prolonged use and
can malfunction or just wear out. Faults and breakdowns involving hoists, and a failure to
repair or maintain them, are the most common causes of accidents and prosecutions.managers
must ensure that all hoists are maintained and regularly serviced according to the
recommendations of the manufacturer, usually on a six-monthly basis. Maintenance should
be carried out by qualified service personnel only and it is best to ensure that a full
maintenance contract for each hoist is in place.They should not be tampered with by an
untrained person, beyond the standard types of adjustment. Careful records should be kept of all
maintenance, servicing, adjustment or upgrading throughout the working life of each hoist. These
records should contain the name, type and reference/identification number for each hoist as well as a
maintenance schedule which defines exactly when the hoist was last serviced and when it is due its
next service. Highly visible stickers on hoists stating the same information should be used.Whenever
a fault occurs, it should be corrected and full details noted. Instruction leaflets that
accompany equipment should be carefully studied and guidelines followed precisely.
12. What Are Hoists and When Do Crews Use Them? 6
Ans: Hoists lift and lower by use of a chain, cable, wire or rope. In this sense, cranes are also
a type of hoist because they employ wires, cables or ropes for moving objects from one place
to another. For small applications, hoists in conjunction with pulleys can be operated by
hand.
When elbow grease and muscle isn’t enough because of the weight of the object being
hoisted, electric, pneumatic or hydraulic-driven hoists may be used. Electric hoists are easy to
operate and offer more flexibility, while chain hoists are used for simple lift and lower
operations.
Materials aren’t the only vital pieces of a construction project that may need hoisting.
Workers may need to be hoisted through the use of temporary elevator systems, or lifts,
during the construction of larger-scale building projects.It is important to safely secure
workers, making them capable of getting to hard-to-reach or elevated areas on a project.
Workers can use boom lifts, or boom hoists, to access hard-to-reach places. They are
common in construction but also in maintenance operations such as working on utility poles.
13. What should you do before using a hoist? 5
Ans: Hoists are mechanical devices use to lift, pull and hoist, and are equipped with a pulley. Since
then, hoist technology has come a long way – hoists are available in manual, electric, hydraulic and
even universal styles. They’re used in a number of different industries. we learn more about hoists
used for securing, lifting and rigging applications and what exactly we should do before you use
one.these are-
 Hazard identification, solving common hazard issues like-falling equipment/materials,
electrical issues, avoiding overload issues.
 Training in hoist safety and operating procedures.
 Inespection : pre-operation inspection, frequent inspection, period inspection .
 Learning about hand signals.
 Know the ropes
 Making checklist
14. Basic types hoist use in mining. 5
Ans: A hoist or winder is a mission critical application found in underground mines. The
hoist is used either to transport ore to the surface or personnel to or from the mineshaft.
Basically, there are three types of hoists:
-Friction hoist typically used in Europe, Asia, and Australia
-Drum hoist typically used in North America, South Africa, and South America
-Multi-rope hoist for very deep mine shafts
In the drum hoist,the hoisting cable is wound around the drum when the hoist is lifting. In
smaller applications,a single drum can be used.In a double drum solution,two skips can be
used in balance.
In the friction hoist,the cablepasses the drum and the tail end of the cable is counter-
balanced;the friction between the drum and the cable enable the lifting action.The drum
occupiesless space compared to a drum hoist and is economically more suitable for more
shallow shafts.
The multi-rope hoist is used for very deep mine shafts such as in many South African mines.
15. Where manual and power hoists are use? 4
Ans: Manual hoists used where-
 Budget is low
 Easy transport
 Longer lifting time
 Work type-simpler
Power hoists used where-
 Budget is high
 Working time is less
 Where electricity, pneumatic and hydraulic system are available.
 Work type-complex
Structure of the pump
1. What is pump?
Answer: A pump is device that is used to perform the transfer of fluids of substances such
as slurries from one point, usually at a lower elevation, to another point at a higher
elevation. A pump is a device that moves fluids (liquids or gases), or sometimes slurries, by
mechanical action. Pumps can be classified into three major groups according to the method
they use to move the fluid: direct lift, displacement, and gravity pumps. A pump in general is
a machine which imparts energy to anything flowing through it. This can be any fluid, heat or
even electrons. The devices pumping heat are called as heat pumps and electrical batteries
can pump electrons. The spontaneous tendency of anything is to flow from high potential to
low potential and this natural tendency is harnessed in many applications. But the pump does
exactly the reverse; it forces something to move from low potential to high potential. For this
purpose pumps use energy and by their functioning transfer that energy to the substance
flowing through them.
2. How many types of pump?
Answer: Pumps can be classified by their method of displacement into positive
displacement pumps, impulse pumps, velocity pumps, gravity pumps, steam pumps and
valveless pumps. There are three basic types of pumps: positive displacement, centrifugal and
axial-flow pumps.
3. Shortly describe the part of the pump?
Answer: The main components in a pump are the casing, impeller, backing plate, shaft and
shaft seal, and the motor adapter. Some pumps have the backing plate as part of the casing in
which case you would have a removable cover.
4. Describe the basic principle of pump.
Answer: In simple words we consider a pump to be a black box to understand its working.
Fluid enters a pump at certain velocity and pressure, which may be even zero, and leaves it
with increased energy, that is, velocity and pressure. For this a pump consumes a certain
amount of energy from any external source. Now, what is happening inside that black box?
There are rotating components inside which move the fluid either by confining it in definite
volumes and then displacing it or by imparting energy to the fluid by dynamic action of the
moving parts and increasing velocity and pressure of the fluid.
5. How does a pump work?
Answer: A Pump works by imparting energy supplied by the prime mover, to the liquid, in
two ways namely;
1. By imparting kinetic energy to the liquid by an impeller as in Centrifugal Pumps
2. By physically pushing (displacing) the liquid as in Displacement Pumps.
6. Describe the centrifugal pump?
Answer: Centrifugal Pumps work on the principle of Centrifugal Force acting on any mass
when rotating. The liquid entering the eye of the impeller comes in contact with the rotating
impeller, takes up the kinetic energy from it, and is acted upon by Centrifugal Force causing
it to move towards the periphery of the impeller. On leaving the periphery of impeller, it
enters the Volute Chamber or the Diffuser Vanes where its kinetic energy is converted into
pressure. This pressure in the liquid causes it to move ahead in the pipes to its delivery
point.
More than one impeller may be fitted on same shaft operating in similarly designed casing.
Such Pumps are called Two-Stage, Three –Stage, or Multi-Stage Centrifugal Pumps.
7. Briefly describe the displacement pump?
Answer: Displacement Pumps are of mainly two types: Reciprocating Piston
Pumps and Rotary Pumps. There are several variants in Reciprocating Piston Pumps.
Similarly, there are several Rotary Displacement Pumps like Gear Pumps, Screw
Pumps, and Vane Pumps. All the Displacement Type Pumps work on the same principle, i.e.
by physically displacing the liquid by pump’s moving parts.
A Reciprocating Pump has a piston or plunger moving up and down via a crankshaft rotated
by an electric motor. The top space above the piston is connected to suction and delivery
pipes through suction and delivery valves. When the piston moves down, the suction valve
opens and liquid from the suction pipe enters and fills the cylinder space above piston.
Similarly, when the piston moves up, the liquid in the space above piston is pushed out
through delivery valve into the delivery pipe.
When only space above the piston is used, the pump is called Single Acting Pump. However,
the underside of the piston also can be fitted with suction and delivery valves, connecting to
suction and delivery pipes and used as separate unit. The pump using both sides of the
piston is called Double Acting Pump.
8. What is the function of the pumps?
Answer: A pump produces liquid movement or flow: it does not generate pressure. It
produces the flow necessary for the development of pressure which is a function of
resistance to fluid flow in the system.
9. What is the hydraulic pump?
Answer: A hydraulic pump is a mechanical device that converts mechanical power into
hydraulic energy. It generates flow with enough power to overcome pressure induced by the
load.
10. Basic structure of centrifugal pump?
Answer: basic structure is composed of six parts of the centrifugal pump impeller,
respectively, pump body, pump shaft, bearings, sealing rings, stuffing box.
The core of the impellers are centrifugal pumps, its speed and high output, on the impeller
blades also played a major role, before Assembly of the impeller through the static balance
test. Impeller internal and external surface should be smooth, to reduce the flow of friction
loss.
Pump body also known as shell, which is the body of water pump. Play a role in supporting
fixed, and is connected with the installation of the bearing bracket.
The role of the pump shaft is connected through coupling and electric motor, the motor
torque to impeller, it is the main component transfer mechanical energy.
Bearing using a transparent oil as lubricant, fuel oil level line. Too much oil seeps along the
pump shaft, too little bearing overheating again burned to cause an accident! Temperature
of the bearing in the pump is running at 85 degrees, usually runs at about 60 degrees.
Seal rings also known as leak reduction ring.
Stuffing consists of filler, seal ring, Gland, packing tube, water seals the tube. Stuffing role
primarily to closed pump housing and the space between the pump shaft, do not let the
water flow in the pump to the outside to not let outside air into the pump. Keep vacuum in
the pump! When the pump shaft and packing friction generates heat to seal control of
cooling water to water circle makes filler! Keep the pump running. During pump operation
inspection check is paying special attention to stuffing! Running about 600 hours to replace
the packing.
11. Describe the basic structure of pumps.
Answer: Pump Structure
Fluid end
Cylinder, Discharge Manifold, and Suction Manifold are strong, chemical and corrosion
resistant. These parts are available in forged brass, forged steel or machined precipitated
hardening stainless steel and depending on the customer's applications.
Valve
Our valves use alumina ceramic seat discs welded with high-strength metal to provide
corrosion and chemical resistance. This provides long operational life with a wide range of
liquid compounds.
Valve2
For large class pumps we use an in-line valve design with a smaller fluid end for weight
reduction and ease of maintenance.
Gland Packing
We use leak resistant, self lubricating and cooling gland packings which are designed to
protect against liquid leakage when pressurized. We also have aramid packings available for
specific high performance needs.
Crankcase
We use aluminum die cast crankcase which provides weight reduction for small and medium
class pumps. For large class pumps we use aluminum die cast and ductile iron to provide
added strength.
Connecting Rod
We use aluminum die cast and forged connecting rods for weight reduction for our small and
medium class pumps. For our large class pumps, we use white metal forged ductile for
superior strength, smooth movement and durability.
Bearing
We use high quality bearings for long operational life to withstand consecutive driving and
repetitive ON-OFF conditions.
Crankshaft
We use superior ductile cast iron and chrome molybdenum for strengthened surface
treatment. This provides long life under severe operation conditions.
Plunger
To provide durability and corrosion resistance, we use plungers made of silicon carbide and
alumina ceramic. In addition, our large class pumps have an automatic adjusting system for
the central axis and connecting rod. Our pumps are carefully designed for ease of dismantling
and maintenance.
12. Describe the structure of pressure regulator.
Answer: Structure of pressure regulator
Exhaust pressure lever
The exhaust pressure lever maintains the pump pressure to nearly 0 during
starting and stopping operation.
Overflow port
The overflow port is used to return extra liquid to the tank.
Pressure adjusting knob
The discharge pressure of the pump is controlled by pressure adjusting
knob.
Spring
Giving the power between a disc and seat and adjusting the gap of them, it
keeps the fixed pressure on cleaning solution that goes out of the pump.
Piston
The piston conveys the power of the spring to the disc. The piston prevents
sounding (resonance) by using viscosity of the oil. As it shows an effect in
proportion to the movement, It is able to mak e performance of pressure
regulator in the best conditions.
Body
Put oil in a body. Please use ordinary engine oil or industrial general-purpose oil
For warm water application, it most effective to use high viscosity oil.
Disk Seat
We use high strength, corrosion and chemical resistance seat discs welded
with high strength metal which are available in alumina, ruby disc and
zirconia according to customer specifications.
13. Describe the Operation theory of unloader valve.
Answer: Set up the pressure of discharge water by closing the Pressure
Adjusting Knob. It is pressurized from the entrance of discharge port. When
the pressure exceeded the set up pressure, Direct operational relief valve is
pushed up by water/solution and it becomes overflow water.When hig h
pressure nozzle is closed, Check Valve closes. High pressurized
water/solution goes through the passage and keep pushing up the piston.
Then, unloader valve return water/solution through overflow hose. When
high pressure nozzle is opened, the pressure in unloader valve goes down
and piston comes down and unloader starts normal operation.
Q 1 How does an axial flow pump work?
Ans An axial flow pump has a propeller-type of impeller running in a casing. The pressure
in an axial flow pump is developed by the flow of liquid over the blades of impeller. ... It
allows the fluid to enter the impeller axially and discharge the fluid nearly axially. The
propeller of an axial flow pump is driven by a motor.
Q 2 what are the parts of centrifugal pump?
Ans Each centrifugal pump is made of hundreds of parts. There are a few components that
virtually every centrifugal pump has in common. These components can be subdivided into
the wet end and the mechanical end.
The wet end of the pump includes those parts that determine the hydraulic performance of
pump. The two primary wet ends are the impeller and casing. In some cases the first radial
bearing can be water lubricated. In this case also bearing can belongs to wet ends.
The mechanical end includes those parts that support the impeller within the casing. The
mechanical end of the pump includes the pump shaft, sealing, bearings and shaft sleeve.
Q 3 How do you increase discharge pressure from a pump?
Ans Discharge pressure can be increased by changing the speed( rpm) of impeller of pump.
Head can also be increased by installing second pump in series.
Head can also be increased by increasing the diameter of impeller. By installing impeller of
large diameter, discharge pressure will be increased.
Q 4 Which pump is used for slurry?
Ans Both centrifugal and positive displacement pumps can be used for slurry. Centrifugal
slurry pumps can have between bearing-supported shafts with split casing or rubber- or
metal-lined casing. Configurations include horizontal, vertical suspended and submersible.
Q 5 What are the different types of water pumps?
Ans Water pumps suitable for this application come in two main types and can be electric,
gas-powered, hydraulic, or manual. There are two basic types of water pumps: centrifugal
and positive displacement. Both types are designed to move water from one place to another
continuously.
Q 6 Which type of pump is most efficient?
Ans Whilst centrifugal pumps are the most common type of pump installed due to their
simplicity, positive displacement pumps are a solution that can handle more difficult
conditions where centrifugal pumps may fail, thanks to their ability to be run at any point on
their curve
Q7 What are different types of pump?
Ans Pumps are classified into two types namely Dynamic pumps as well as Positive
Displacement Pumps.
Types of Pumps.
Centrifugal Pumps.
Vertical Centrifugal Pumps.
Horizontal Centrifugal Pumps.
Submersible Pumps.
Fire Hydrant Systems.
Diaphragm Pumps.
Gear Pumps.
Q 8 What is the function of pump?
Ans A pump produces liquid movement or flow: it does not generate pressure. It produces the
flow necessary for the development of pressure which is a function of resistance to fluid flow
in the system.
Q 9 How does pump work?
Ans A pump is a mechanical device, that is used to pick up water from low-pressure level to
high-pressure level. Basically, the pump changes the energy flow from mechanical to the
fluid. This can be used in process operations which needs a high hydraulic force. ... This
equipment needs low suction and high discharge pressure.
Q 10 What is the principle of pump?
Ans Fluid enters a pump at certain velocity and pressure, which may be even zero, and leaves
it with increased energy, that is, velocity and pressure. For this a pump consumes a certain
amount of energy from any external source
Q 11 What is negative displacement pump?
Ans A non-positive-displacement pump produces a continuous flow. However, because it
does not provide a positive internal seal against slippage, its output varies considerably as
pressure varies. Centrifugal and propeller pumps are examples of non-positive-displacement
pumps.
Q 12 How does a pump create suction?
Ans As the engine starts, the impeller turns which forces the water around it out of the
pump's discharge port. The partial vacuum created, allows the earth's air pressure to force
water up the suction hose (straw), and into the suction (inlet) side of the pump to replace the
displaced water.
Q 13 What is the principle of reciprocating pump?
Ans Reciprocating pump operates on the principle of pushing of liquid by a piston that
executes a reciprocating motion in a closed fitting cylinder. Operation of reciprocating
motion is done by the power source.
Q 14 What are the two types of positive displacement pumps?
Ans There are two main types of PD pumps: 1. Rotary pumps - including gear, screw, vane,
peristaltic, lobe, and progressive cavity — use rotating parts to move the liquid in and out of
the pump chamber.
Q 15 What are pump stages?
Ans A pump that contains different stages within the piping system where force is applied to
the water. Each stage consists of one impeller as well as its accompanying diffusion
components. The term “multistage” is usually used in reference to centrifugal pump
Action of Pump (Centrifugal)
1.Define pump.
Ans:A pump is a device used to move fluids, such as liquids, gases, or slurries.
2.List out the types of pumps.
Ans:Types of pumps:
i. Reciprocating pump
ii. Centrifugal pump
iii. Face pump
3.What is centrifugal pump?
Ans: A centrifugal pump is a mechanical device designed to move a fluid by means of the transfer of
rotational energy from one or more driven rotors, called impellers.
4.Write down the general components of centrifugal pump.
Ans:Components of centrifugal pump:
i. Suction pipe
ii. Foot valve and strainer
iii. Delivery pipe
iv. Delivery valve Airlock
5.What are the types of centrifugal pump?
Ans:Types of centrifugal pump:
i. Volute type
ii. Diffuser type
iii. Peripherial Turbine
iv. Propeller type
v. Mixed flow type
6.What is the principle of centrifugal pump?
Ans: The pump works on the principle of the forced vortex flow. It means when a mass of
liquid is rotating by an external torque, the rise in pressure head of the rotating liquid takes
places. The rises in pressure head at any point is directly proportional to the velocity of the
liquid at that point.
7.Write down the advantages of centrifugal pump.
Ans: Advantages:
i. The biggest advantage of centrifugal pumps is their simplicity.
ii. They are suitable for large discharge and smaller heads.
iii. They do not require any valves or many moving parts.
iv. Their output is very steady and consistent.
8.What are centrifugal pump used for?
Ans: Centrifugal pumps are used to induce flow or raise a liquid from a low level to a high level.
These pumps work on a very simple mechanism. A centrifugal pump converts rotational energy,
often from a motor, to energy in a moving fluid.
General Knowledge of fans
1. What is fan?
Answer:
A fan is a powered machine used to create flow within a fluid. Typically, a gas such as air.
2.Write the importance of fans –
Answer:
- Ventilate large mine area.
- Run continuously with large motor.
- Control all of the air passing through the system.
3.Describe the Importance of buster fans –
Answer:
- Improve the working environment.
- Reduce temperature at hot place of mine.
- Provide proper ventilation where generally ventilation air does not enter.
- Inverse the air quantity.
- Control dust on a specific area.
4. Purpose the Selection of main fans.
Answer:
Care should be taken that any main fan purchased should be capable of producing the range of
pressure-volume duties necessary throughout its projected life. The variation in required fan
duties resulting from time phase exercises should be considered, particularly where a fan is to
be relocated at some time during its life. For a new purchase, fan manufacturer's catalogues
should be perused and, if necessary, discussions held with those manufacturers, in order to
ensure that the fan selected is capable of providing the required range of duties. Fortunately,
the availability of variable pitch axial fans and inlet vane control on centrifugal fans allows a
single fan to provide a wide range of duties with a fixed speed motor. A more detailed
discussion of fan specifications is given in Section.
5. Which is primary ventilation fan?
Answer:
Primary ventilation fans are generally in continuous operation to keep a constant flow
of air moving in underground.
6. Illustrate the Primary ventilation fans
Answer:
Axial or propeller fans:
There are three basic types of axial fans: propeller, tubeaxial, and vaneaxial. Propeller fans
are most commonly used for dilution ventilation or cooling. These fans are often mounted in
a wall or ceiling. Common examples are your automobile radiator fan or a free standing room
fan. The basic characteristics of these fans include that they:
can move large amounts of air if there is little resistance, and are not suited for local exhaust
ventilation because they do not provide enough suction to draw air through the system.
Tubeaxial and vaneaxial fans:
They are essentially propeller fans made to fit in a duct. They are usually limited to "clean
air" applications such as exhaust ducts going through the roof.
Centrifugal fans
There are three types of centrifugal fans determined by the type of fan blades:
forward inclined blades,
backward inclined blades, and straight radial blades.
Fig : Types of Primary Ventilation Fans.
7. Classify the surface fan.
Answer:
There are three types of surface fan such as:
1) Axial fan
2) Centrifugal fan
3) Axial-centrifugal fan
8. Differentiate between axial fan and centrifugal fan.
Answer:
Difference between axial and centrifugal fan-
Axial fan Concentration fan
1. This type has various blade shapes
including Aerofoil, Sickle, Paddle, and
Variable pitch
1. Typical impeller blade construction types
includes Paddle, Radial, Backward curved
and Forward curved.
2. Axial fans are used for relatively high
flow rates
2. Centrifugal fans are are low flow rates
3. Low pressures with flow parallel to the
axis of fan.
3. High pressures with flow perpendicular to
blower axis.
4. They also have low power input. 4. They also have high power input.
5. They are generally selected for simple
extraction or cooling applications with very
low system resistance, such as moving air
from one large space to another, desk fans
and condenser cooling in refrigeration.
5. Typical applications for Centrifugal fans
include air handling units, process heating
and cooling, electronic cooling and boiler
combustion air
9. Define the axial fan.
Answer:
An axial fan is a type of fan that causes gas to flow through it in an axial direction, parallel to
the shaft about which the blades rotate. The flow is axial at entry and exit. The fan is
designed to produce a pressure difference, and hence force, to cause a flow through the fan.
10. Where are the axial fan used?
Answer:
In an industrial setting application for axial fans abound. One of the most common is cooling
the power source of machinery. Axial fans are often mounted to a motor to either pull air over
the motor to cool it, or to push hot air away from a motor to cool it.
11. Short note: Booster fans.
Answer:
When the airflow in a section of the mine must be adjusted to a magnitude beyond that
obtainable from the open system, a booster fan may be used to enhance the airflow
through a part of the mine. When they are used, they should be designed into the system in
order to help control the leakage, without causing undesirable recirculation in either normal
or emergency situations. In the U.S., booster fans are prohibited in underground coal mines
12. Give the definition of forcing fan and exhaust fan.
Answer:
Forcing fan: A fan which blows or forces the intake air into the mine workings, as opposed
to an exhaust fan.
Exhaust fan: In coal mining, a fan that sucks used air from a mine and thereby causes fresh
air to enter by separate entries to repeat the cycle.
1 .What is Main Fan ?
Ans :
A machine possessing rotating air moving blades to exhaust or push the air volume
necessary to ventilate mine workings. A small portable fan used to supplement the
ventilation of an individual workings place.
2. How Many types of Mine fans ?
Ans :
There are various types of mine Fan .These are-
1. Main Fans
2. Auxiliary fans
3. Booster fans
4. Scrubber fans
1. Main fans, which create the primary ventilating pressure, either forcing or exhausting, that
generates the ventilation circuit around the mine.
2. Auxiliary fans, which generate an air flow beyond the circuit created by the main and booster
fans. These fans are used in headings and developments.
3. Booster fans, Booster fan is a large underground fan which is installed in series with main fan to
boost the pressure.
4. Scrubber fans, which remove dust by passing air through a filter.
3. List out the Nomenclatures of Axial Flow Fan.
Ans :
Nomenclatures of Axial Flow Fan are-
1) INPUT CASING
2) IMPELLER CASING
3) ELECTRO MOTOR CASING
4) DIFFUSER
5) IMPELLER
6) ELETRO MOTOR
7) COVER CORE
8) COOLING FAN
9) HYDRAULIC UNIT
10) DIAGNOSTIC TER. BOX
11) JOIN CONNECTION-CASE
12) JOIN CONNECTION-CORE
13) FANS BASE
4. What is Centrifugal Fan ?
Ans :
A centrifugal fan is a mechanical device for moving air or other gases in a direction at
an angle to the incoming fluid. Centrifugal fans often contain a ducted housing to direct
outgoing air in a specific direction or across a heat sink; such a fan is also called a blower fan,
biscuit blower.
5. Sketch The theoretical characteristics Curves for a centrifugal fan.
Ans :
Fig:1 - Theoretical characteristic curves for a centrifugal fan.
6. What is booster Fan ?
Ans :
A booster fan is an underground fan installed in series with a main surface fan and
used to boost the air pressure of the ventilation air passing through it. Currently booster fans
are used in almost all foreign major coal mining countries requiring this form of ventilating
air motivation including the United Kingdom, Australia, Poland, South Africa and China.
7. Write The primary objectives of a booster fan.
Ans :
The primary objectives of a booster fan are-
1. To enhance or maintain adequate airflow in areas of the mine that are difficult or
Uneconomic to ventilate by main fans, and
2. To redistribute the pressure pattern such that air leakage is minimized.
8. What parameter are used to be monitored installation by Booster Fan ?
Ans :
The parameters to be monitored at a booster fan installation include:
• gas concentrations (e.g. methane) in the air approaching the fan
• carbon monoxide and/or smoke both before and after the fan
• pressure difference across the fan measured, preferably, at the adjoining airlock
• an indication of airflow in the fan inlet or outlet
• bearing temperatures and vibration on both the motor and the fan impeller and
• positions of the airlock and anti-reversal doors.
9. Write the use of Booster Fan.
Ans :
The use of booster fans in underground mines can be divided into three categories:
1. Fans in the Mains returns
2. Fans in the panel returns
3. Fans that allow for recirculation of uncontaminated return air into the intake.
10. Explain Considerations for Utilizing Booster Fans in Underground Coal Mines.
Ans :
A booster fan is an underground ventilation device installed in the main airstream.
There are two major hazards associated with the misuse of booster fans: mine fires and flow
recirculation. These guidelines provide information about these hazards, recommended
control measures, and action plans to prevent them. Leakage is a loss of air from one airway
to another, normally from intake to return. Recirculation is the process of reusing part of the
return air to ventilate a working district.
11. Write the Purpose & Advantages of Booster Fan.
Ans :
Purpose of Booster Fans
 For improving the working environment in case of deep and hot mines through
improved air velocities.
 For increasing the air quantity in a particular district/panel, booster fans can be
used.
Advantages:
1. Reduced intake to return pressure differentials and hence reduced leakage and need for
airlocks;
2. Reduced surface fan pressures, allowing existing installations to remain in place;
3. As an alternative to avoid potentially more expensive options such as shafts, additional
headings or prohibitively large surface fans; and
4. As a method to be used to boost single panel(s) rather than the whole mine to minimize
regulation and hence mine resistance.
12. Write Short Note on Fan Measurement Techniques
Ans:
Fan Measurement Techniques. The pitot tube is an instrument to measure
The velocity in high range. The precision pressure sensor has been hooked up to the tube to
measure the Static, Velocity and Total Pressures. This device consists essentially of two
concentric tubes. When held facing directly into an airflow, the inner tube is subjected to the
total pressure of the moving airstream, pt. The outer tube is perforated by a ring of small
holes drilled at right angles to the shorter stem of the instrument and, hence, perpendicular to
the direction of air movement. This tube is, therefore, not influenced by the kinetic energy of
the airstream and registers the static pressure only. A pressure gauge or manometer connected
across the two tappings will indicate the difference between the total and static pressure.
Topic- “The Action of Fan”
1.Define fans.
Fans: Fans are the "workhorses" of the ventilation systems. In order to have an effective
ventilation system, fans must be the appropriate size and type. They must provide enough
speed (air movement) to capture contaminants at the source, draw them through the hood,
and carry them through the duct system, through the air cleaning devices and exhaust to
the outdoors.
2 .Explain booster set?
The technical answer to this question is that it is a multi-pump skid-mounted system
comprising:
Normally two or more pumps, commonly with variable speed drives. Manifolds, valves and
expansion vessel. Control gear, sensors and BMS interface system. The less technical
answer is: a pump with pressure control, which automatically maintains a constant pressure
in the system.
The main use for a booster set is to pressurize drinking water within the built environment
or the mains water network, but booster sets are also used for irrigation, car washes, water
treatment systems, industrial processes and fire suppression systems.
3. How to select the right booster fan?
There are lots of things we all take for granted. Having running, clean water is one; having
running, clean water that flows effortlessly is another.
Low water pressure is something that many people believe is just down to bad luck.
However, there are certain things we can do to transform a pathetic trickle of a shower into
a revitalizing cascade of water, for example. One of those things is installing a booster set.
4. Write down the causes of fan failure.
 Poor preventive maintenance including regular cleaning of guide vanes.
 Unrecognized increasing fan pressure caused by increasing mine resistance.
 An accumulation of dust on impellers may also cause the fan to run out of balance.
5.Briefly describe booster fan control policy.
 Continuous electronic monitoring systems provide a tremendous amount of data.
During the normal routine conditions that occur for the vast majority of the time, all
that is required is that the monitoring system responds to any manual requests to
display monitored parameters, and to record information on electronic or magnetic
media. However, the ability to generate and transmit control signals raises the
question of how best to respond to unusual deviations in the values of monitored
parameters. The vision of complete automatic control of the mine environment.
 This work resulted in significant advances in the development of transducers and
data transmission systems suitable for underground use. However, a completely
closed loop form of environmental control has seldom been implemented for
practical use in producing mines. The difficulty is that there are a number of
variables which, although of vital importance in an emergency condition, may not be
amenable to direct measurement. These include the locations of personnel and any
local actions those personnel might have taken in an attempt to ameliorate the
emergency situation.
6.Describe Steady state effects of stopping the booster fan?
 For each proposed location for a booster fan, network simulations should be
run to investigate the effect of stopping that fan. In general, the result will be
that the airflow will fall in that area of the mine and increase in others. In all
cases, the ventilation must remain sufficient, without the booster fan, to
ensure that all persons can evacuate the mine safely and without undue
haste. The implication is that main fans alone must always be able to provide
sufficient airflows for safe travel within the mine, and that booster fans
merely provide additional airflow to working faces for dilution of the
pollutants caused by breaking and transporting rock. It is good practice to
employ two or more fans in parallel for a booster fan installation
7.Describe the Fan Selection Procedure.
Ans: The procedure applied in this study is the one developed at the University of
California, Berkeley. This is an empirical approach which, by using a ventilation
simulator, allows optimization of a power consumption function subject to a set of linear
relationships between fan pressures and regulator resistances.
Single Fan System
The process is initiated by assigning a trial pressure to this fan, solving the network for
airflow rates and pressure drops, and evaluating the resulting regulator resistances.
These resistances are arranged in decreasing order of magnitude and evaluated by
applying the following criteria:
f If the smallest resistance is positive, then the fan is oversized. To achieve an improved
condition, the trial pressure should be decreased by a fixed amount and the process
repeated.
ƒ If the smallest resistance is negative, then the fan pressure is inadequate. This should
be increased by a fixed amount and the process repeated to achieve an improved
condition.
ƒ If the smallest resistance is equal to zero, then the trial pressure is the lowest fan
pressure that minimizes the input power requirement. In most cases, the solution to the
problem can be achieved after three iterations.
Two Fan System
At this stage, the single fan system is modified to include a booster fan. The network is then
solved for the best combination of fan pressures. The procedure is initiated by assigning a
fixed pressure to the booster fan and varying the main fan pressure for a given range. For
every pair of fan pressures the network is solved for flow rates, pressure drops, and a set of
regulator resistances. By applying the evaluation criteria described previously, a local
optimal solution to the problem can be determined. The total power consumed by the two
fans can be calculated at this stage. The procedure is repeated for other booster fan
pressures and a set of local optimal locations determined. These results can then be plotted
as pressure-power graphs, and used to determine the global solution to the problem,
namely a pair of fan pressures that satisfies the air flow requirements at the workings and
minimizes the total power consumption.
8.Short note on Circuit fan
Ans: Booster and circuit fans do not have duct connected at either end of the fan.
They therefore normally include both a belt mouth and an eaves. Note that whilst
booster fans are in series with a primary fan, they are physically separated from the
primary fan. It is very important to ensure that, if the primary fan goes off, the
booster fan does not go into stall, and vice-versa, i.e. if the booster fan goes off that
the primary fan does not go into stall. A similar rationale applies for circuit fans.
9.Illustrate Booster fan.
Ans:
10.Write down the Basic components of axial flow fan
Answer:
It consists of a shaft with a hub (boss).A number of blades are attached.
Fig: Components of axial flow fan.
11. Write down the Steps in Considering Introduction of Booster Fans.
Ans: Before the use of any booster fan is considered, alternate options should be
evaluated. Options such as upgrading the main fan, repairing damaged bulkheads,
and slashing/widening high resistance airways should be considered first, then the
possibility of using booster fans. In existing mines, evaluation of the use of booster
fans involves four major steps: planning, fan selection, installation, and
commissioning.
 Planning :
Planning for the use of these fans almost always starts with ventilation surveys and
estimation of airflow requirements. This is followed by network modeling and
simulation exercises for different ventilation strategies.
 Fan Selection:
Once the fan duties are specified, the next step is to determine the type, size, and
number of fans for the system. Here the objective is to select a fan or set of fans that
meets the flow requirements and has high efficiency.
 Fan Installation:
Following the fan selection, the next task is site preparation and fan installation. This
may require the development of a bypass drift, widening of an existing drift,
installation of airlock doors, and miscellaneous civil constructions. The drifts should
be widened as recommended by the fan manufacturer. They should provide ample
space to house the fan assembly, an overhead monorail, man doors, and fan
condition monitoring components
Fan Initiation:
The next task is fan testing and commissioning. Testing involves checking the fan for
stability, and running it first at no load (with the airlock doors open), and then at full load
(with the doors closed). Parameters such as vibration, bearing temperature, shaft
alignment, and blade tip clearance are measured during each test.
12. Short note on:
i. Impeller Diameter
ii. Fan width
Ans:
Impeller Diameter: This dimension usually determines the size rating of similar fans. The
diameter varies the quantity as the square but has no effect on head if the tip speed is kept
constant.
Fan Width: Centrifugal fans are referred to as single or double width, depending on the
construction of the impeller. A double-width fan has
two impellers mounted side by side and rigidly coupled on the same shaft. This has the same
effect as operating fans in parallel and produces approximately twice the quantity of a single-
width fan.
13. Explain the principle of Axial flow fans.
Ans: The principal action of an axial flow fan in producing pressure is to impart a tangential
acceleration to the air as it passes through the impeller of the fan. The rotative energy must
be converted into linear flow energy and static head as the air leaves the impeller.
The total head imparted to the air by an axial floe fan, theoretically, can be found from the
following equation:
Ht = wVt (V1-V2)/5.2g
Ht = ρVt(V1-V2)
14. Describe shortly fan noise.
Ans: Sound is any source that produces a pressure wave in the audible range and noise is
unwanted sound. The sound generated by a mine fan is undesirable and therefore, regarded as
noise. Fan noise has two major components:
A broad band, caused by air turbulence (vortex shedding), and the blade passage (discrete
tone with harmonics) due to rotation of the wheel with a discrete number of blades.
15. Discuss the comparison of fan performance.
Ans:
16. What is the purpose of booster fan?
Answer:
For improving the working environment in case of deep and hot mines through improved
air velocities.
for increasing the air quantity in a particular district/panel, booster fans can be used.
17.Describe the advantages of booster fan.
Ans: Some of possible advantages of booster fans identified are:
•reduced intake to return pressure differentials and hence reduced leakage and need for
airlocks;
•reduced surface fan pressures, allowing existing installations to remain in place;
•as an alternative to avoid potentially more expensive options such as shafts, additional
headings or prohibitively large surface fans; and
•as a method to be used to boost single panel(s) rather than the whole mine to minimize
regulation and hence mine resistance.
18.Discuss the Disadvantages of booster fan.
Ans: there are various disadvantages of booster fans:
•Capital cost of booster fans will certainly be greater than cost of regulator
installation.
•Monitoring of their off/on status is required particularly in gassy atmospheres.
Automatic shut off is required if the main fans stop to avoid underground
recirculation.
•Shut off of either main surface or booster fans can trigger a requirement of
withdrawal of all miners to the surface whether the shut off is caused by an
electronic fault or a serious system failure.
•Their use in a gassy atmosphere may require flame-proof electrics or placement of
electric motors in intake air. This may necessitate use of extended drive shafts from
intake to return air sides of a bulkhead.
•If used in a gassy atmosphere the fan must be designed with anti-sparking
characteristics. This means using stainless steel rotor and blades and that the most
commonly used axial fan impeller material, aluminum, cannot be used.
•The layout of parallel intake and return airways in collieries does not usually lend
itself to the use of boosters. Most colliery panels comprise multiple intake airways
and multiple returns in parallel. If one fan is used all return air to be boosted must be
directed to one single airway. Colliery roadways are usually wide openings with
limited vertical dimensions. This shape does not lend itself to the accommodation of
a large fan and therefore, a considerable amount of site preparation and removal of
roof material is usually required.
•Competent stoppings are required where high air pressures occur downstream of
fans to reduce leakage of return air into intakes and avoid.
19.Write the economic consideration of booster fan.
The cost-benefits of a proposed booster fan should be analysed with respect to time. A
major booster fan installation should be assured of a reasonable life; otherwise it may be
preferable to tolerate short-lived higher operating costs. On the other hand, a cluster of
standard axial fans connected in a series/parallel configuration can provide an inexpensive
booster fan solution to a short term problem. The financial implications of such questions
can be quantified by combining total fan operating costs and the capital costs of purchasing
and installing the booster fans.
20. Which steps are considered for the introduction of booster fan?
 Planning
 Fan selection
 Fan installation
 Fan initiation
21. Discuss about Practical constrain on booster fan location?
Although there may be a considerable number of branches in the network within which a
booster fan may, theoretically, be sited in order to achieve the required flow enhancement,
the majority of those might be eliminated by practical considerations. Booster fans should,
wherever possible, avoid locations where airlocks would interfere with the free movement
of minerals, materials or personnel. Furthermore the availability of dedicated electrical
power and monitoring circuitry, or the cost of providing such facilities to each potential site
should be considered. If a booster fan is located remotely from frequently travelled airways,
then particular vigilance must be maintained to ensure that it receives regular visual
inspections in addition to continuous electronic surveillance Leakage and recirculation For
any given pressure developed by a booster fan in a specified circuit, there exists a fan
position where the summation of leakages in by and out by the fan is a minimum without
causing undesired recirculation.
22.Write down the types of blades which are used in centrifugal fans.
Types of blades used in centrifugal fans are
 Straight steel plate paddle wheel
 Forward multi-vane multi-blade
 Backward turbo-vane
23.Give the advantages of vane axial fan over the centrifugal fan.
The advantages of vane axial fan over centrifugal fan are-
 Greater compactness
 Lower first cost
 Straight-line installation, resulting in a lower installation cost
 Lower sound level at the same tip speed
24.How many types of centrifugal fan wheels are used commonly?
Ans: There are six types of centrifugal fan wheels in common use. Listed in the order of
 creasing efficiency, they are:
 1) Centrifugal fans with airfoil (AF) blades
 2) Centrifugal fans with backward-curved (BC) blades
 3) Centrifugal fans with backward inclined (BI) blades
 4) Centrifugal fans with radial-tip (KT) blades
 5) Centrifugal fans with forward-curved (FC) blades
 6) Centrifugal fans with radial blades (RBs)
1. Define belt conveyor?
Ans: Continuous moving band of fabric, rubber, metal used for transporting object from one place
to another.
2. Describe different parts of belt conveyor?
Ans: 1. A fat endless belt which moves continuously.
2. The idlers which support the belt.
3. The structure of channel iron on which the idlers are mounted.
4. The tensioning arrangement for keeping the belt on proper tension.
5. The drums at the discharged and tail end over which the belt passes.
6. The drive head which comprises the electric motor, coupling, gearing an snub
Pulleys.
3. Selection criteria of belt conveyor?
Ans: 1.) Amount of material to be conveyed
2.) Continuity of operation needed.
3.) Sine of lumps.
4.) Distance of Trans portion.
5.) Environmental allowance.
6.) Gradient.
7.) Method of coal winning. I.e. Long way or RSP.
8) Capital available.
4. How do you calculate conveyor capacity?
Ans: The conveyor belt capacity charts show tons per hour (TPH) based on material
weighing 100 lbs. per cubic foot, 20° material surcharge angle with three equal length rolls
on troughing idlers. CAPACITY (TPH) =. 03 x Belt Speed (FPM) x material weight (lb).
5. Write down the application of belt conveyor?
Ans:
 Mining
 Automotive
 Agriculture
 Computer
 Electronic
 Food processing
 Chemical
 Print fishing and packing
6. Mark the advantages of belt conveyor?
Ans:
 A continuous supply of materials.
 Low operating cost than road transportation
 High rate and speed of supply
 Bunding can be done to get fair grade
 More efficiency and low cost
7. Mention the limitations of belt conveyor?
Ans:
1. Cannot be useful for long distance.
2. Required high one time capital.
3. Lumps should not be of big size.
4. Place should be dry enough and air velocity should not be high.
5. Cannot be worked for high inclination.
8. Write short note about the pneumatic conveyor system?
Ans: Every pneumatic system uses pipes or ducts called transportation lines that carry a
mixture of materials and a stream of air. These materials are free flowing powdery materials
like cement and fly ash. Products are moved through tubes by air pressure. Pneumatic
conveyors are either carrier systems or dilute-phase systems; carrier systems simply push
items from one entry point to one exit point, such as the money-exchanging pneumatic tubes
used at a bank drive-through window. Dilute-phase systems use push-pull pressure to guide
materials through various entry and exit points. Air compressors or blowers can be used to
generate the air flow. Three systems used to generate high-velocity air stream:
1. Suction or vacuum systems, utilizing a vacuum created in the pipeline to draw the
material with the surrounding air. The system operated at a low pressure, which is
practically 0.4–0.5 atm below atmosphere, and is utilized mainly in conveying light
free flowing materials.
2. Pressure-type systems, in which a positive pressure is used to push material from one
point to the next. The system is ideal for conveying material from one loading point to
a number of unloading points. It operates at a pressure of 6 atm and upwards.
3. Combination systems, in which a suction system is used to convey material from a
number of loading points and a pressure system is employed to deliver it to a number
of unloading points.
9. Why conveyor system used in industries?
Ans:
 Conveyors are able to safely transport materials from one level to another, which
when done by human labor would be strenuous and expensive.
 They can be installed almost anywhere, and are much safer than using a forklift or
other machine to move materials.
 They can move loads of all shapes, sizes and weights. Also, many have advanced
safety features that help prevent accidents.
 There are a variety of options available for running conveying systems, including the
hydraulic, mechanical and fully automated systems, which are equipped to fit
individual needs.
10. What are the types of conveyor system?
Ans: There are many types of conveyor system. This are given below:
 Aero-mechanical conveyors
 Automotive conveyors
 Belt conveyor
 Belt-driven live roller conveyors
 Bucket conveyor
 Chain conveyor
 Chain-driven live roller conveyor
 Drag conveyor
 Dust-proof conveyors
 Electric track vehicle systems
 Flexible conveyors
 Gravity conveyor
 Gravity skate wheel conveyor
 Line shaft roller conveyor
 Motorized-drive roller conveyor
 Overhead I-beam conveyors
 Overland conveyor
 Pharmaceutical conveyors
 Plastic belt conveyors
 Screw or auger conveyor
 Pneumatic conveyors
 Spiral conveyors
 Vertical conveyors
 Vibrating conveyors
 Wire mesh conveyors
COMPRESSED AIR PLANT
1.Define is Compressor?
Ans: A compressor is a mechanical device that increases the pressure of a gas by reducing its
volume.
2. Classify all types of Compressor.
Ans:
3.Why air compressor is must in any mine?
Ans: Air compressor is must in any mine because: Mining applications where compressed air
is especially useful include-
i. Pneumatic tools
ii. Blasting
iii. Material handling
iv. Cleaning
v. Ventilation
vi. Methane gas extraction
vii. Exploration drilling
viii. Fan
ix. Pump
x. Production
xi. Transportation
4. Write down the function of compressed air plant.
Ans: The function of compressed air plant:
i. Handling reciprocating tools such as rivet gun, hammer and others.
ii. Handling rotating tools such as air motor, grinder, drill, reamer, air pump and others.
iii. Use as spraying mechanism; paint, oil, pesticide, and others.
iv. Handling air piston to energize tools such as pressing, lifting and clamping.
v. Air spray for cleaning purpose.
vi. Pneumatic system.
5. Describes maintenance of Air Compressor.
Ans: Air compressor maintenance:
i. Read the user manual
ii. Tighten the nuts and bolts
iii. Clean the intake valves
iv. Inspect the hoses
v. Change the air filter
vi. Drain condensate from the tanks
vii. Clean the compressor fuel tank
viii. Inspect the air compressor shutoff system
ix. Change out the oil
x. Change the air/oil separator
6. What is compressed air system?
Ans: A compressed air system is a composed of a compressor, a receiver, a distribution
network and the air-operated machine.
7. Write down the components of compressed air system.
Ans: Compressed air systems consist of following major components:
1. Intake Air Filters
2. Inter-stage Coolers
3. After Coolers
4. Air-drayers
5. Moisture Drain Traps
6. Receivers
8.Write down the advantages of compressed air plant as working agent.
Ans: Advantages:
i. Air can’t explode. Therefore, an expensive explosive prevention equipment is not
require.
ii. Air system can be control at high velocity, up 10m/s.
iii. Delivery system of air is simple and can be deliver at long distance.
iv. Air is clean.
v. Recycle system is not required.
vi. The system is flexible.
vii. Air pressure and velocity can be adjust easily without considering the system capacity.
viii. Air compressed system relatively cheap.
9.What is the main purpose of a compressor?
Ans: The purpose of the compressor is to circulate the refrigerant in the system under
pressure, this concentrates the heat it contains. At the compressor, the low pressure gas is
changed to high pressure gas.
10. What are the basic applications of Compressor in Mining Operation?
Ans: The basic applications of Compressor in Mining Operation are-
i. Powering air tools
ii. Blasting
iii. Transporting materials
iv. Cleaning
v. Ventilating mine sites
vi. Extracting methane gas and coal dust
vii. Handling waste properly
1. Electric locomotive?
Answer: An electric locomotive is a locomotive powered by electricity from overhead lines, a
third rail or on-board energy storage such as a battery, electricity.
2. What are the different types of locomotives?
Answer: There are three methods of locomotive: mechanical, hydraulic or electric. Most diesel
locomotives use electric transmission and are called diesel-electric locomotives. Mechanical
and hydraulic transmissions are still used but are more common on multiple unit trains or
lighter locomotives.
3. What are the main parts of an electric locomotive?
Answer: Main Parts of electric locomotives:
 Pantograph
 Circuit Breaker
 Transformer
 Rectifier
 Main Inverter
 Battery
 OHE
 Traction motor
4. Describe pantograph.
Answer: A pantograph is an apparatus mounted on the roof of an electric train, tram or electric
bus to collect power through contact with an overhead catenary wire. It is a common type of
current collector. Pantograph is used to connect the loco with overhead line. Pantograph draws
25 KV of electricity from overhead line, which is very high AC voltage.
Figure: Pantograph
5. How does an electric locomotive work?
Answer: The functioning of electric locomotive involves current collection by a pantograph
continuously touching the overhead wire, running over the bus-bar of the locomotive roof to
surge arrester and vacuum circuit breaker.
6. Discuss the circuit breaker?
Answer: The circuit breaker is a protective device for locomotive equipment’s it is mounted on
the roof of locomotive. The function of circuit breaker is to make the supply ON & OFF both
in normal & faulty condition.
Figure: Circuit breaker
7. Sketch the block diagram of modern locomotive.
Answer:
8. Define transformer.
Answer: Electrical power transformer is a static device which transforms electrical energy from
one circuit to another without any direct electrical connection and with the help of mutual
induction between two windings. The 25 KV single phase AC power supply of Overhead line
is fed to the winding of regulating transformer through main bushing. The winding is equally
divided into 32.
Figure: Loco transformer
9. What do you mean OHE?
Answer: In OHE (overhead electrification systems), the supply of electricity is through an
overhead system of suspended cables.
Figure: Overhead electrification
10. Write short note on the followings:
I. Traction motor
II. Rectifier
Answer:
Traction motor:
A traction motor is an electric motor used for propulsion of a vehicle, such as locomotives or
electric roadway vehicle.
Figure: Traction motor
Rectifier:
A rectifier is an electrical device that converts alternating current (AC), which periodically
reverses direction, to direct current (DC), which flows in only one direction. Instead of using a
bridge rectifier, it is possible to use a thyrister. A thyrister is a kind of diode such that it allows
current to flow when it receives a command through a third terminal.
Figure: Rectifier
11. Write down the advantages & disadvantages of electric locomotive.
Answer:
Advantages:
 Electric engines do not produce much heat, noise and smoke.
 The simple nature of the electric engine makes them efficient and powerful.
 High starting torque
 Less maintenance required
 Pollution free
 Economical operating cost
 Easy supply of power
 Regenerative braking
Disadvantage:
 High capital cost
 Less flexibility of routes
 Interference of communication lines
12. Discuss about the smoothing reactor.
Answer:
Smoothing reactor: D.C. voltage obtained from rectifier is not pure. It contain little amount
of A.C. pulse. It directly supply is given to T.M. the eddy current will generate and motor get
heated and also spark and flashing occur between brush and commentator therefore by
smoothing reactor (S.L.) is provided which absorbs A.C. pulse and gives D.C. to T.M.
Figure: Smoothing reactor
13. Why do locomotives use electric motors?
Answer: The use of a diesel engine frees the locomotive from being coupled to an external
electricity supply, and the use of electric motors and drives allows control over the traction
capabilities of the locomotive which would not be possible with a direct drive from the diesel
engine.
14. Which motor is used in electric locomotive?
Answer: The traction motor used in the electric train engine (locomotive) is generally squirrel
cage 3 phase induction AC motor.
15. Why is it called a locomotive?
Answer: The word locomotive originates from the Latin loco "from a place" ablative of locus
"place", and the Medieval Latin motivus, "causing motion", and is a shortened form of the term
locomotive engine, which was first used in 1814 to distinguish between self-propelled and
stationary steam engines.
1.Define locomotive?
A locomotive or engine is a rail transport vehicle that provides the motive power for a
train. If a locomotive is capable of carrying a payload, it is usually rather referred to as a
multiple unit, motor coach, railcar or power car; the use of these self-propelled vehicles is
increasingly common for passenger trains, but rare for freight (see Cargo Sprinter and
Iron Highway).
2.Discuss the types of locomotive?
Steam locomotive: A steam locomotive is a type of railway locomotive that produces
its pulling power through a steam engine. These locomotives are fueled by burning
combustible material – usually coal, wood, or oil – to produce steam in a boiler. The
steam moves reciprocating pistons which are mechanically connected to the
locomotive's main wheels (drivers). Both fuel and water supplies are carried with the
locomotive, either on the locomotive itself or in wagons (tenders) pulled behind.
Internal combustion: Internal combustion locomotives use an internal combustion
engine, connected to the driving wheels by a transmission. Typically they keep the engine
running at a near-constant speed whether the locomotive is stationary or moving.
3.What Makes A Steam Locomotive Work?
When heated, water turns to an invisible vapor known as steam. The volume of water
expands as it turns to steam inside the boiler, creating a high pressure. The expansion of
steam pushes the pistons that connect to the driving wheels that operate the locomotive.
1. Coal or oil are the fuels used for heating the water (coal is shown in the diagram).
Coal is carried in the tender of the locomotive and is hand-shoveled by the fireman
into the firebox. Water is carried in the tender in a tank surrounding the coal. The
water passes to the locomotive through a device called an injector.
2. By spreading the coal evenly throughout the firebox, the fireman creates a level fire
above the grates. Air flows up through the grates allowing the coal to burn hotter. The
hot gases released from the coal flow forward through a series of flues or tubes to the
front of the locomotive.
3. Water surrounds the outside of the firebox. Heat from the burning coal turns water to
steam, which rises to the top of the boiler. The area surrounding the firebox and tubes
is the “steam generator” of the locomotive.
4. Steam gathers at the steam dome, the highest point in the boiler. The engineer uses the
throttle to regulate the amount of steam being sent to the pistons. A throttle lever in
the cab opens and closes the throttle valve in the steam dome.
5. Steam passes to the piston valves which control admission of steam to the cylinders.
Once in the piston, the steam expands, pushing it in the opposite direction. At the end
of the piston stroke, an exhaust port opens, allowing the steam to escape. Then the
process is reversed and repeated in the opposite direction. Steam is admitted to either
side of the piston so that it is always under power. A lever in the cab allows the
engineer to control the action of the piston valves (direction of locomotive movement,
and timing).
6. The pistons push or pull the rods connected to the drive wheels, providing the force
needed to move the locomotive.
7. The steam is exhausted through a nozzle and up through the smokebox into the stack.
This action produces the “chuff chuff” sound heard when the locomotive is moving. A
draft or vacuum results, pulling air through the firebox grates to induce combustion of
the coal. Both exhausted steam and coal smoke travel up through the stack.
4.Draw a diagram locomotive hybrid structure?
Fig: locomotive hybrid structure.
5.Write down the operation modes of hybrid structure?
Battery alone mode: diesel engine is off, train is powered by the battery only,
Engine alone mode: power from diesel engine/generator,
Combined mode: power from both diesel engine/generator and energy storage device
provides power to the traction motor,
Power split mode: diesel engine/generator power split to drive the train and charge the
battery,
Stationary charging mode and regenerative braking mode.
6. Explain the Conceptual-design For Hybrid-powered Freight Train?
In the hybrid structure, diesel engine operation could be optimized , while the diesel
engine itself could be redesigned to satisfy the performance needs. Furthermore, the traction
motor, generator, diesel engine/generator required is full sized so as to meet the train’s
performance needs. A new conceptual design for hybrid-powered freight train based on the
traditional diesel powered locomotives with a minimum modification can be Proposed in
figure:
Fig: Conceptual-design For Hybrid-powered Freight Train.
7.Layout graph of electrical locomotive depot?
Fig: electrical locomotive depot.
8.Sketch the basic structure of locomotive?
Fig: the basic structure of locomotive
9.Cross section Two-level IGBT inverter drive for Diesel-electric
locomotives?
Fig: Two-level IGBT inverter drive for Diesel-electric locomotives.
10.Difference between the steam locomotive, Diesel locomotive ,Electric
locomotive?
1. Define electric locomotive
An electric locomotive is a locomotive powered by electricity from overhead lines, a
third rail or on-board energy storage such as a battery or a supercapacitor.
2. How an electric locomotive power can be supplied?
An electric locomotive can be supplied with power from
 Rechargable energy storage systems, such as battery or ultracapacitor powered mining
locomotives.
 A stationary source, such as a third rail or overhead wire
3. Distinguish design features of electric locomotives.
The distinguishing design features of electric locomotives are:
 The type of electrical power used, AC or DC.
 The method of storing (batteries, ultracapacitors) or collecting (transmission)
electrical power.
 The means used to couple the traction motors to the driving wheels (drivers).
4. What do you mean by battery locomotive?
A battery-electric locomotive (or battery locomotive) is powered by on-board batteries; a
kind of battery electric vehicle.
5.Which motor is used in locomotives?
The traction motor used in the electric train engine (locomotive) is generally squirrel cage 3
phase induction AC Motor.
6. Why do locomotives use electric motor?
The use of a diesel engine frees the locomotive from being coupled to an external
electricity supply, and the use of electric motors and drives allows control over the traction
capabilities of the locomotive which would not be possible with a direct drive from the
diesel engine.
7. Describe trolly wire locomotive.
Trolley wire locomotives: Direct current (DC) Trolley wire locomotives are used in mines
and tunnels. These locomotives are simple in design but capable of bearing heavy loads even
under rough and adverse conditions. Supply of power is external and can be unlimited.
However, its movement is confined within the trolley wire’s network. The trolley wire must
be hung at a uniform elevation above the rail and aligned with the track. This is achieved by
fixing hangers at an interval of 7–9 m all along the track and about 4–5 m interval on the
curves and turnings. The amount of sag should be less than 1%. The power for electric
traction is obtained from this over head conductor (made from hand drawn cadmium copper
or hand drawn copper, having cross section in either of figure eight or some variation of it) or
from single or duel conductor cable reels and automatic trolley pole receivers. The power
return circuit for these locomotives is through the rails (except for duel-conductor cable reel
locomotives), and therefore, the rails must be properly bonded for the efficient and safe
operation of the locomotives. The polarity of trolley wire may be either positive or negative
based on its design. The driving unit of these locomotives consists of 2 or 4 electric motors
driving axles through suitable gearing arrangement. The H.P. ranges from 60 to 400; and
speed from 10–40 km/hr. The voltage range is 220 v to 500 v. GIA
industries supply locomotives weighing 2–20 tons.
8. What are the limitations of electric locomotive?
Limitations of electric locomotive -
• The requirement for perfect bonding of the rails (to act as return conductor).
• Chances of fire and explosion due to naked/bare trolley wire particularly in gassy coal
Mines.
• Accidents due to electric shocks.
9. Illustrate battery locomotive.
These electric locomotives receive power from the storage batteries, such as: lead-acid or
Ni/Cd, carried on board the locomotive. As stated above this type of locomotive has universal
applications as main line, gathering or marshaling locomotive. These locomotives weigh 2 to
25 tons and can run at speeds in the range of 8 to 30 km/hr. In battery type locomotives lead-
acid type of batteries having life up to 4 years or 1250 discharge cycles are used. When fully
charged voltage/cells are 2 v. A specific gravity of 1.28 g/c.c. for the electrolyte (sulfuric
acid) should be maintained for the best results. Alkaline batteries that are bulky, costly and
with a life up to 10 years can be used for this purpose.
A voltage 1.2 v/cell is obtained from these batteries. Hydrogen – an explosive gas – is given
off when charging the batteries. Overheating of a cell during charging may cause fire.
However, if proper care and precautions are taken at the charging station, these hazards can
be minimized.

Machineries and Maintenance Question Patterns for Mining students

  • 1.
    What is mining? Answer:Mining is the extraction of valuable minerals or other geological materials from the Earth, usually from an ore body, lode, vein, seam, reef or placer deposit. These deposits form a mineralized package that is of economic interest to the miner. What are the types of mining? Answer: There are four main mining methods: underground, open surface (pit), placer, and in- situ mg. Underground mines are more expensive and are often used to reach deeper deposits. Surface mines are typically used for more shallow and less valuable deposits. Placer mining is used to sift out valuable metals from sediments in river channels, beach sands, or other environments. In-situ mining, which is primarily used in mining uranium, involves dissolving the mineral resource in place then processing it at the surface without moving rock from the ground. What equipment is used for mining? Answer: Each segment requires the use of specific equipment, but there are several types of mining equipment that are used throughout the industry. This equipment includes excavators, draglines, drills, roof bolters, continuous miners, longwall miners, rock dusters, shuttle cars and scoops. Describe excavator. Answer: Excavator: Miners traditionally used shovels and steam shovels to break and remove earth, but today’s miners rely on excavators. An excavator is a mobile vehicle that moves on tracks or with standard wheels. It features a rotating platform, off of which comes a hinged arm with a bucket or scoop attached to its end for digging. Describe Drills. Answer: Miners who extract natural gas and oil commonly rely on drills to reach underground deposits before piping the resources to the surface. Coal and mineral miners also use drills to create extensive series of holes, which they then fill with explosive charges to blast away chunks of earth. What is roof bolters? Machineries and Maintenance Question Patterns
  • 2.
    Answer: Roof boltersare large, hydraulically-powered machines used to force bolts into roofs. Miners use roof bolters to support tunnel roofs and prevent underground collapses. What is shuttle cars and scoops? Amswer: Coalminers use electric-powered shuttle cars to transport coal from the coal bed to safer points in the mine. From there, miners can use standard scoops, or haulage vehicles, to drive their loads completely out of the mine. Miners of all types use haulage vehicles for various tasks. Describe draglines. Answer: Draglines are enormous earth moving machines that miners use to drag away dirt and expose underlying coal or mineral deposits. Draglines are some of the largest machines on the planet, and can remove several hundred tons of material in a single pass, according to Kentucky Coal Education. What is the continuous miners? Answer: Continuous miners are machines with massive, rotating arrays of teeth, often made from tungsten carbide. Subterranean coal miners use the machines to scrape coal from coal beds. In particularly dangerous situations, workers control robotic continuous miners remotely. What is rock duster? Answer: Rock dusters are pressurized pieces of equipment that coal miners use to spray inert mineral dust over highly flammable coal dust. The inert dust helps prevent accidental fires and explosions
  • 3.
    Drilling Equipment 1. Differentiatebetween Equipment and Instrument. 2. What do you mean by pipe handling systems? 3. What is power swivel? 4. List of components of oil drilling rings with sketch. 5. Define Auger drilling. How deep can an auger drill? 6. What is drill bit? 7. Write the types or drill bit. 8. Define drilling equipment. Advantages of it. 9. What are operation we can perform on drilling equipment? 10. Operation process of power shovel. 1. Differentiate between Equipment and Instrument. Equipment Instrument They are a group of devices required to perform and achieve a certain purpose. It is a tool used for scientific purposes such as measuring things. Example: One need several equipment to extract DNA Example: A ruler is a measuring instrument 2. What do you mean by pipe handling systems? A pipe-handling system that mechanizes the process of lifting and moving stands of drill pipes and collars from hole-center to programmed coordinates in the racking board. These tools offer a significant improvement in safety and productivity by eliminating the human derrick man position and moving floor-hands out of harm’s way. 3. What is power swivel? Power Swivels are mostly hydraulic motor-driven pipe-rotating machines. They are simple, compact units supplied with a power supplier of the correct size and horsepower output to match the swivel, and with either air or electric remote control assemblies. Many Swivel assemblies are skid or trailer-mounted to form a rugged portable unit
  • 4.
    4. List ofcomponents of oil drilling rings with sketch. List of Items 1. Mud tank 2. Shale shakers 3. Suction line 4. mud pump 5. Motor or power source 6. Hose 7. Draw works 8. Standpipe 9. Kelly hose 10. Goose neck 11. Traveling block 12. Drill line 13. Crown block 14. Derrick 15. Racking board 16. Stand of drill pipe 17. Setback (floor) 18. Swivel 19. Kelly drive 20. Rotary table 21. Drill floor 22. Bell nipple 23. Blowout preventer annular type 24. Blowout preventer pipe ram & blind ram 25. Drill string 26. Drill bit 27. Casing head or wellhead 28. Flow line 5. Define Auger drilling. How deep can an auger drill? An auger is a drilling device, or drill bit, used for making holes in wood or in the ground.[1] It usually includes a rotating helical screw blade called a 'flighting' to act as a screw conveyor to remove the drilled out material. The rotation of the blade causes the material to move out of the hole being drilled. Most augers dig about 3 ft. deep, but for deeper holes, ask for an extension rod, usually for no extra fee. Deeper holes are typically required for footings for decks or other structures attached to houses located in very cold climates where frost depths exceed 3 ft.
  • 5.
    6. What isdrill bit? Drill bits are cutting tools used to remove material to create holes, almost always of circular cross-section. Drill bits come in many sizes and shapes and can create different kinds of holes in many different materials. In order to create holes drill bits are usually attached to a drill, which powers them to cut through the work piece, typically by rotation. The drill will grasp the upper end of a bit called the shank in the chuck 7. Write the types or drill bit. I. Carset but II. Tricone rock roll III. Button bit 8. Define drilling equipment. Advantages of it. Drilling equipment is a machine tool which is used to drill the work piece. Advantages:  This machine is needed to mark on the end of components of dresses especially for setting pocket, dart & so on.  It can make the hole permanently for a long.  9. What are operation we can perform on drilling equipment? I. Plane drilling operation II. Core, Step, Boring, Counter boring operation III. Reaming operation IV. Countersinking operation V. Spot facing operation VI. Tapping operation VII. Trepanning operation 10. Operation process of power shovel. Power shovel is construction equipment whose value is to excavate the earth and load it into the trucks or other hauling equipment waiting nearby. They are capable of excavating all classes of earth, except the solid rock without prior loosening. Basic parts and operation of power shovel: The basic parts of a power shovel consists of the mounting (crawler track or rubber tyred wheel), cab, boom, dipper stick, dipper and hoist line.
  • 6.
    Fig: Basic Partsof power shovel The following job conditions should be looked into while selecting the size of a showel. i. For large lifts to dump earth from basement into tracks will require long boom of a large shovel. ii. For excavating blasted rocks, large size dipper will easily handle bigger sizes. iii. For excavating hard and tough bed of soil, the dipper of large shovel which can exert greater downward pressure will be more suitable. iv. If the project time is such that it needs high hourly output, large shovel should be used.
  • 7.
    1. What isdrilling? Ans: Drilling is a cutting process that uses a drill bit to cut a hole of circular cross-section in solid material. 2. Write the types of drilling. Ans. Three types of drilling 1. Rotary drilling 2. Percussion drilling 3. Rotary percussion drilling 3. What is rotary drilling? Ans: Rotary drilling is mostly used to drill big holes in large quarries, open pit mines, petroleum extraction, and other fields.There are two groups of big rotary drilling: (1) rotary crushing by high-point loading to the rock from three cones (2) rotary cutting by shear force from drag bits. The rotary cutting can be also used to drill small boreholes in soft rocks. For example, rotary drilling is often used to drill small holes down to 25 mm in diameter to install bolts in coal mines. The rotary crushing is used in medium to hard rocks, and the rotary cutting in soft rocks. Fig: Rotary drilling
  • 8.
    4. Write downsome advantages and disadvantages of percussion drilling. Ans: Advantages Disadvantages - Unlike any other drilling method, percussion can remove boulders and break harder formations, effectively and quickly through most types of earth. - Percussion drilling can in principle deal with most ground conditions. - Can drill hundreds of feet (one well hand- drilled in China in 1923 was over 4000 feet deep). - Can drill further into the water table than dug wells, even drilling past one water table to reach another. - The equipment can be very heavy and relatively expensive. - Especially in harder rock the method is slow (weeks, rather than days). - When temporary casing has to be used, the time taken driving and removing it can significantly increase drilling time. - Equipment costs are high and the method is slow (resulting in high cost / drilled meter). 5. Define percussion drilling. Ans: Percussion drilling is a manual drilling technique in which a heavy cutting or hammering bit attached to a rope or cable is lowered in the open hole or inside a temporary casing. Fig: Percussion drilling
  • 9.
    6. What isrotary percussion drilling? Ans: rotary percussion drilling machine is a variety of blade or roller bits mounted on the end of a rotating string of rods cut and break the rock Fig: rotary percussion drilling 7. Give the limitations of rotary drilling. Ans: 1. The method is not suitable if the soil contains a high percentage of gravel or cobbles, as they tend to rotate beneath the bit and are not broken up. 2. The natural water content of the material is liable to be increased due to contact with the drilling fluid.
  • 10.
    Tools for Drillingshot hole 1. What do you mean by shot hole? Ans: A drilled hole in which an explosive charge is placed before detonation. 2. What do you mean by short hole drilling? Ans: As regards safe blasting operations the drilling of the a is probably the most important factor as it is the initial operation and inaccuracies and issues at this stage can cumulatively affect the blast. 3. What are the activities prior to commencing shothole drilling operation? Ans: The activities which are done before drilling Operation are:  Before drilling operations commence the driller should examine the extraction face from the bottom to look for geological problems, loose or shattered rock or dangerous overhangs, and areas of potentially reduced burden.  At the top of the quarry face the driller should check for ground stability issues, excessive cracking of the rock, shear planes or other potential rock failures.  If issues are identified then the Driller must raise these with the appropriate responsible person such as the Operator, Manager, Explosives Supervisor and Shotfirer and if necessary the blasting specification should be amended.  The Driller should thoroughly check their equipment prior to tracking into position, these checks should include the condition of the drill string and the drill bit/hammer, the operation of the dust extraction equipment, guarding of moving parts and the condition of hydraulic hoses. 4. What are the criteria for short hole drilling equipment selection? Ans: The criteria are  Required production.  Terrain.  Material characteristics.  Type and size of excavating and hauling equipment.  Proximity to vibration-sensitive areas.  Bench or lift height. 5. What are the types of shot hole drilling methods? Ans: The types are 1. Drill by hand 2. Drill by hand Flushing 3. Flushing with drill rig 4. Percussion with portable hammer 5. Percussion with sonic mass ST 6. Name the tools used for Sonic mass ST shot hole drilling equipment. Ans: The tools are  Powerful feed Motor  Manual drill tube handler  Side mounted tam control
  • 11.
     Side mounteddrill control  Hydraulic cylinder oscillation  Trap door centralizer 7. Sketch the Sonic mass ST shorthole drilling equipment. Ans: 8. Name some percussion tools? Ans: Tools are-  Air Scribe.  Needle, Chisel, Piston and Long Reach Scalers.  Chipping Hammers.  Rivet Busters.
  • 12.
     Foundry Tools. Clay Digger.  Paving Breakers.  Rock Drills. 9. How percussion with portable hammer works? Ans: A pneumatic hammer, also known as air hammer or power hammer uses compressed air to carve or chip away at stone, metal and other materials. ... Pneumatic hammers are generally attached by a tube or hose to a large tank that pumps up air and thus making the pistons move. 10. How a seismic tools are used in short hole drilling? Ans: It is mainly used in offshore. Wireline-conveyed checkshot surveys traditionally provide the velocity relationship between time and depth to enable more accurate conversion of seismic images; however, this information is not available until a section has been drilled. The effectiveness and value of time/depth measurements is enhanced when provided during drilling operations, when they can be used to support real-time drilling decisions. Seismic-while-drilling LWD technology provides real-time checkshot surveys during drilling with accuracy comparable to wireline methods. This enables target depths to be updated before they are drilled, reducing uncertainty and risk through better-informed decisions, which can be valuable in offshore developments. Seismic-while-drilling LWD technology provides real-time checkshot surveys during drilling with accuracy comparable to wireline methods. This enables target depths to be updated before they are drilled, reducing uncertainty and risk through better-informed decisions, which can be valuable in offshore developments. Seismic data are acquired during drillpipe connections, and the acquisition takes less time than it takes to make a connection such that the service is normally transparent to the driller and uses no additional rig time. Connections are also acoustically quiet, with no mud-pumping or BHA movement. During a connection, typically 10 shots are fired, each with a 15-second shot cycle time. It therefore requires two and a half minutes per connection to acquire one checkshot level. The 10 individual waveforms are stacked together downhole, thus improving signal to noise ratio (S/N), and a windowed part – typically 500 ms long centered around the first arrival – is selected to be sent to surface. Seismic waveform data are transmitted uphole by mud pulse telemetry when drilling and mud pumping resume. Depending on bandwidth, a 500 ms waveform typically takes 20 minutes to be sent uphole. Once at surface, the break time of the first arrival on the waveform is picked and processed, and the pre-drill velocity model is updated to produce revised target depth predictions.
  • 13.
    Machine for DrillingBlast Hole 1. What is drilling blast hole? Ans: Drilling blast hole is a technique used in mining whereby a hole is drilled into the surface of the rock, packed with explosive material and detonated. 2. Where blast hole drilling is used? Ans: Blast hole drilling is traditionally used wherever the mining company wants to explore the mineral composition or potential mineral yield of the area demarcated for their mining interests. Blast holes are thus a fundamental step in the exploratory mining process, and can be employed in both surface mining operations and underground mining operations to varying degrees with varying effects or results. 3. Why blast hole drilling is used? Ans: Blast hole drilling mainly used to explore the mineral composition. Blasthole drilling is essentially carried out in order to break up rock and hard minerals in order to make it easier for the mining crew to get to the resources being mined. 4. Discuss about the typical cycle of blast hole drilling. Ans: The typical cycle of excavation by blasting is performed in the following steps- i. Drilling blast holes and loading them with explosives. ii. Detonating the blast, followed by ventilation to remove blast fumes. iii. Removal of the blasted rock (mucking). iv. Scaling crown and walls to remove loosened pieces of rock. v. Installing initial ground support. vi. Advancing rail, ventilation, and utilities. Fig: Typical cycle of blast hole drilling
  • 14.
    5. Tell aboutscaling. Ans: Scaling is defined as the removal of loose rock from slopes. Where large sections of rock or large boulders require removal, bolting jumbo can be used. It is used as a temporary rockfall protection. 6. Write the advantages and disadvantages of blast hole drilling. Ans: Advantages of blast hole drilling- i. Potential environmental impact in terms of noise, dust and sensitive receive are significantly reduced. ii. Blast would significantly reduce vibration as compared with bored tunneling. Disadvantages of blast hole drilling- i. If the initial drilling is done wrong then the future of the project could end up being a problem. ii. Potential hazard associated. iii. Fragmentation desired iv. Safety 7. Explain an example of blast hole drilling. Ans: The example of blast hole drilling is bolting jumbo. It works as multi functions such as- i. Drilling ii. Bolting iii. Scaling Drilling: Drilling is a cutting process that uses a drill bit to cut a hole of circular cross- section in solid materials. Bolting: Used in tunneling and underground mining, steel rod inserted in a hole drilled into the roof or walls of a rock formation to provide support to the roof or sides of the cavity. Scaling: Scaling is defined as the removal of loose rock from slopes. Where large sections of rock or large boulders require removal, bolting jumbo can be used. It is used as a temporary rockfall protection. 8. Give the points about limitation of blast hole drilling. Ans: Limitations of blast hole drilling- i. Fragmentation desired ii. Rock quality/character iii. Site condition iv. Safety v. Equipment /materials
  • 15.
    9. Draw thedrill hole pattern. Ans: Fig: Drill hole patterns 10. Define the dislodging. Ans: Dislodging refers to the stripping away and removal of loose pieces of rock, which were not completely released from the rock during the blasting procedure. This working step is completed by a robust tunnel excavator.
  • 16.
    Machine for drillblast holes. Question 1: Sketch the automation drill blast holes in underground mine. Answer: Patterns for automation drill blast-holes in cross-sections of arched form (a) and rectangular-vaulted form (b). Figure: (a) arched form (b) rectangular-vaulted form. Question 2: Show the major procedure of designing of drill blast holes. Answer: The procedure of designing of drill blast holes:  Contouring the areas for placing different blast hole groups in the excavation cross-section.  Calculation of the blast-hole coordinates in the zones “1” and “3” according to the available recommendations.  Calculation of the blast-hole coordinates in the zone “2” following to the algorithm outlined below.  Automatic design of DBW using the calculated coordinates. Question 3: Show the longhole blast Advantages of long blast hole in drilling with a small drill rig in large ore bodies.
  • 17.
    Answer: The longholeblast Advantages of long blast hole in drilling with a small drill rig in large ore bodies.  Small unit with dimensions of:  2.8 m in length and  1.45 m in width and  1.32 m in height  2.55 m boom length  DTH (down-the-hole hammer technique)  Accurate drilling  Limited capital outlay compared to other mechanized units  Relatively small unit that can be pulled into existing stops  Cost-effective unit  Well suited to narrow tabular reef ore bodies Question 4: Defined the Longhole stoping. Answer: It can be defined as:  Blast holes drilled parallel to an advancing tabular ore body stope panel or face and blasting the reef into a gully for cleaning.  Long blasthole drilling in a larger or massive ore body in extracting the ore. Question 5: Defined the Mobile compressor. Answer: The mobile compressor is usually parked in a cubby as close to the site as possible to reduce pressure drops. A cubby should be provided where the compressor will be out of the way of tramming equipment and therefore protected against possible damage. Question 6: Show the main components of Blasthole drills. Answer: The main components of blast drilling machines are as follows:  Drill bits  drill rods  mast assembly  Feed mechanism  power transmission system  undercarriage unit Drill bit: There are three types of drill bits used in the above type of drilling machine. They are  Carset but  Tricone rock roll  Button bit Question 7: Define Air Decking.
  • 18.
    Answer: This isan increasingly popular technique in which an explosive column is combined with an air chamber in blast holes. This technique helps in controlling the breakage process through effective distribution of explosive energy and thereby enhancing the breaking power on the rock. Question 8: Write major components of Jack Hammer Drill. Answer: The major components of Jack Hammer Drill.  Flushing hole  Water or air tube  Air tube  Piston  Air channel for extra blowing  Cylinder chamber  Rocker valve 8.air inlet valve  Air outlet valve 10.drill steel  Front cylinder chamber Question 9: Defined the Wagon Drill. Answer: Compressed air operated drills mounted on a mobile frame are known as wagon drills. The frame is usually mounted on typed wheels. They can be pulled by the operator and his helper to the hole site on level ground. The size of the drill hole varies from 50 to 100 mm for a depth of 3 to 15m. These drills have a separate compressor unit. Most drills are usually 3 m long providing a 3 m vertical travel.
  • 19.
    1. What isloading equipment? (1) Answer: Mechanical shovels or other machines singly or in combination used to load excavated or stockpiled materials into trucks, mine cars, conveyors, or other transportation or haulage units. 2. Describe the factors are considered in equipment selection. (4) Answer: Four groups of factors largely determine the selection of excavating equipment a) Performance factor: This relates to machine productivity, and includes cycle speed available force (power), digging range bucket capacity, travel speed and reliability. b) Design factor: The design factor provides insight into the quality and effectiveness of detail design, including the sophistication of human-machine interface for operators and maintenance personnel, the level of technology employed and the kind of control and power available. c) Support Factor: Sometimes overlooked in machine evaluation, support factors are reflected in servicing and maintenance. Ease for servicing, special skills involved, parts availability and manufacturer’s support are important considerations. d) Cost Factor: Probably the most quantitative (and ultimate) factor, costs are determined by standard estimating procedures for large mining and construction equipment. If reasonable assumption as to life interest rate, inflation, fuel and maintenance are made then results should be meaningful. The customary basis is to use unit costs all computed on an s/hr. and converted to s/ton (s/ton) or s/yd3 (s/m3 ). 3. Which factors is important in choosing the right size of a shovel or any single –bucket excavator? (1.5) Answer: Practical consideration of the following three factors is important in choosing the right size of a shovel or any single –bucket excavator:- I. Time factor II. Operational factor III. Bucket fill factor 4. Write down the parameters for choosing bucket capacity. (4) Answer: Materials Fill Factor (%) Loose Material Fill Factor
  • 20.
    Mixed Moist Aggregates95-100% Uniform Aggregates up to 3mm(1/8”) 95-100 3mm - 9mm (1/8”-3/8”) 90-95 12mm-20mm(1/2”-3/4”) 85-90 24mm (1”)and over 85-90 Blasted Rock Well Blasted 80-95% Average Blasted 75-90 Poorly Blasted 60-75 Other Rock Dirt Mixtures 100-120% Moist Loam 100-110 Soil, Boulders, Roots 80-100 Cemented Materials 85-95 Factors to be Considered Favorable 20 Average 90 Unfavorable 60 5. Define shovel loader. (1) Answer: A loading machine mounted on driven wheels by which it is forced into the loose rock at the tunnel face is called shovel loader. 6. How many types of shovel loader? (2) Answer: There are four basics types of loaders are given below- 1. Cable Shovel 2. Hydraulic Front shovel 3. Backhoe 4. Front End loader 7. Uses of power shovel. (3) Answer: Power shovels are used principally for excavation and removal of overburden in open-cut mining operations, though it may include loading of minerals, such as coal. Other uses of the power shovel are- 1. Suitable for close range of work. 2. Capable of digging very hard materials. 3. Can remove big sized boulders. 4. To excavate the earth and to load the trucks. 5. It is used in various types of jobs such as digging in gravel banks, clay pits, digging cuts in road works, road-side berms, etc. 8. Differentiate between hydraulic shovel and wheel loader. (3) Answer:
  • 21.
    Hydraulic Shovel WheelLoader Digging Large Digging Force Small Digging Force Loading Higher Dumping Height Small Dumping Clearance Ground Condition Can work on varying ground conditions Can not work on soft ground Operating cost Better fuel consumption and lower maintenance cost Higher Operating Cost; especially tire cost Operator Comfort Lower vibration due to digging, swing, and loading operation is not combined with travel Digging and dumping operation requires traveling; causing vibration Safety Longer digging reach Necessary to be close to the digging face 9. What are the functions of shovel loader. (2.5) Answer: The functions of shovel loader are-  Leveling is done by spreading soil during reversing of machine  Digging of soil  Dumping loaded bucket  Loading dump truck  Hauling material 10. Explain the operations of shovel loader. (2) Answer: The shovel loader operations-  hoist - pulling the bucket up through the bank (i.e. the bank of material being dug)  crowd - moving the dipper handle out or in to control the depth of cut and when positioning to dump  swing - rotating the shovel between digging and dumping  propel - moving the shovel unit to different locations or dig positions 11. Naming the Working cycle of a shovel. (1) Answer:  Digging  Swinging  Dumping  Returning 12. Write short note on “backhoe loader”. (2.5) Answer:
  • 22.
    The backhoe isthe main tool of the backhoe loader. It’s used to dig up hard, compact material usually earth, or to lift heavy loads, such as a sewer box. It can lift this material and drop it in a pile to the side of the hole. Basically the backhoe is a big, extremely powerful version. It has three segments:-  The boom  The stick  The bucket The backhoe segments are connected by three joints. The backhoe can dig all sorts of holes, but is especially suited for digging ditches. 13. Make a list of factors which affects shovel excavator. (2) Answer: The factors that affecting shovel excavator are:-  Class of material  Height of cut  Angle of swing  Size of hauling units  Operator skill  Physical condition of the shovel 14. Sketch a shovel excavator. (2) Answer: The sketch of a shovel excavator is given below:- Fig: shovel excavator
  • 23.
    1. What isloading machine? A loading machine or loader is a heavy equipment machine used in construction to move aside or load materials such as asphalt, demolition debris, dirt, snow, feed, gravel, logs, raw minerals, recycled material, rock, sand, woodchips, etc. into or onto another type of machinery (such as a dump truck, conveyor belt, feed-hopper, or railroad car). 2. Write down the name of different types of loader? There are many types of loader, which, depending on design and application, are called by various names, including  Bucket loader,  Front-end loader,  Hydraulic excavator  Shovel  Skip loader  Wheel loader 3. What are the major components of loader? The major components included in a loader are the engine (diesel in almost all cases), the hydraulic components (such as pumps, motors and valves) and the transmission components (gearbox, axles, wheels/tracks, pumps, motors, etc.). The engine runs both the hydraulics and the transmission, and these in turn move the front attachment (a bucket, forks, sweeper, etc.) to manipulate the material which we are handling (sand, gravel, cereal, manure or anything else) and the wheels or tracks to move the machine around the jobsite. 4. Write about (LHD)? LHD means Load Haul dumper  Also known as a scoop tram  Specialized loading machine manufactured for the underground mining industry.  LHDs are used in >75 % of u/g mines throughout the world and are suitable for small and large tunnels, mines, chambers, and stopes.  It performs loading, hauling and dumping of bulk materials 5.What are the selection criteria of loading machine?
  • 24.
    It depends uponthe following factors: 1. Size of operation 2. Length of haul 3. Height of seam 4. Operating condition 5. Local permissibilities 6. Experience 6.What are the application condition of Bucket Wheel Excavator ? The machine is nicely applicable in the following conditions.  Hard & tough wall fragmented blasted rock with no or less boulders having consistency of uniform ground & bank condition.  Since it has a wide radius if excavation around 40 to 90m with high & deep cut, the width of the boom or poses more reserve & create huge amount of space for the mobile equipment. The slope of the pit is also very stable.  It can be used for selective & thick seam mining.  For easy disposal of ore or OB to the considerable distance above or below of it working level.  It is very highly efficient excavator for lignite, gift alluvium etc. 7.What is shovel? A shovel is a equipment which excavates the rock or ore by digging from its operating base to upwards and dump it either on a dumper or railway wagon or over the spoil dump. 8.The advantages of Shovel-  It is a highly productive machine & capable to handle all types of ores rocks, ranging from line to very hard blocky dumps has lower operating cost, higher production & productivity etc.  It can also load in various mining conditions has longer life higher ability by & can also do production by staying in the inclined terrain.
  • 25.
    9.Describe Scraper ? Thismachine is diesel-operated with pneumatic tyred wheels and has the centre a bowl fitted with a cutting blade at bottom. The blade is reversible and can be replaced when blunt. Its working may be compared to that of a lawn power. Scrapers are used in coal mines for cutting and transporting weathered sandstone as well as coal. The coal excavated by it is however smaller in size. A scraper may take 5 to 6 minutes for a complete cycle of loading and unloading if the total up-and –down distance of a trip is nearly 300m. One-way traffic of loaded and empty scrapers is desirable for good results. One dozer is normally sufficient for every two scrapers used. 10.Draw a figure of working zones and constraints of loading in surface mine? Fig: Working zones and constraints of loading in surface mine
  • 26.
    1.What is shaftsinking? Ans: shaft sinking is excavating a vertical or near-vertical tunnel from the top down, where there is initially no access to the bottom. 2. Discuss the purpose of the Shaft? Ans: Shafts are required for the following purposes: ● Mining the mineral deposits ● Temporary storage and treatment of sewage ● Bridge and other deep foundations ● Hydraulic lift pits ● Wells ● In conjunction with tunneling system or network for the purpose of lifts, escalators, stair and ladder-ways, ventilation, conveyance of liquid, carrying pipes and cable in river crossings, drainage and pumping particularly from sub-aqueous tunnels 3. Brief the preparatory work required for shaft sinking? Ans: Some preparatory work needed for shaft sinking. These are: w.r.t. location, orientation (inclination), size, shape, support types and position of shaft stations. There are many other facilities that need to be established. The prominent amongst them Are: The access roads; warehouses; stack yards; shunting yards; provision for power, potable water, telephone, maintenance facilities, first aid, waste disposal, mine offices, canteen, lamp room, rest shelter, magazine, hoist room, compressed air, drilling water, etc. etc. 4. classify shaft sinking methods. Ans:
  • 27.
    5.Illustrate the generalarrangement during shaft sinking. Ans: 6. Write down the segment of sinking methods.
  • 28.
    Ans: This operationcan be divided into three segments: ● Reaching up to the rock head ● Sinking through the rock ● Sinking through the abnormal or difficult ground, if any, using special methods 7. Describe the objective of pre-sink. Ans: The objective of pre-sinking is to construct sufficient depth of shaft, to permit the assembly of sinking stage and lashing unit in the shaft bottom. Another requirement is to open adequate clearance between the shaft bottom and the stage parking position to allow blasting without damaging the stage or, the more vulnerable lashing unit. The main difference between collar construction and pre-sinking is that in pre sinking the curb ring is suspended and lining can be placed some distance above the bottom, so that sinking and lining can go concurrently. 8. Name the operation of sinking through the rock. Ans: A sinking cycle consists of the following unit operations: 1. Drilling 2. Blasting 3 Mucking and Hoisting 4. Support or shaft lining 5. Auxiliary operations: a) Dewatering b) Ventilation c) Lighting or illumination d) Shaft centering 9. Illustrate the Sequence of operations while sinking through ordinary/normal ground. Ans:
  • 29.
    10. Why specialmethods of shaft sinking needed? Ans: In the process of shaft sinking, it becomes necessary to adopt a special method/technique, if the ground through which shaft is to be sunk is loose or unstable such as sand, mud, gravel or alluvium, or when excessive amount of water is encountered, which can not be dealt with the sinking pumps. Also when in some situations, both sets of these conditions are encountered. Following are the special methods that are used to deal with the situations, out lined above: ● Piling system ● Caisson methods ● Cementation ● Freezing method ● Shaft drilling & Boring 11. Describe the pilling system. Ans: This method is suitable only for sinking through the loose ground near the surface. Wooden piles 2–5 m long, 50–70 mm thick & 150–200 mm wide, or steel piles are used. Steel piles are stronger than that of wood. Wooden piles are shod with iron at bottom so as to pierce the ground. The piles are driven down by heavy mallets, and are placed edge to edge so as to form a complete circular lining. They are held in place by circular rings or curbs, placed at an interval of 0.8–1 m. After putting the first set of piles, another set of piles is then driven but before this the ground enclosed is dug out, to the extent that the first set of piles is about 0.6 m in the ground. In this manner number of sets of piles are driven and ground is simultaneously dug, till driving through the loose and unstable ground completes. This means sufficient extra ground all around the proposed site of the shaft need to be dug and piled. Once the firm ground is encountered, the permanent lining which could be either that of bricks, steel tubing or concrete is built. The space between this lining and the piles is filled with some packing material. In the recent past use of concrete pile wall is also becoming popular. This is accomplished either by driving the steel pipes of about 500 mm dia. using a pile driver, else the holes of 500 mm – 1 m dia. are driven with a drilling rig and then concrete is poured into it. These pipes or holes are put all along the circumference of the shaft. If the sides of the holes drilled, are liable to cave in, then it is treated with some mud or slurry. 12. What is Caisson Method? Name the classes. Ans: This method is popularly known as Drop-Shaft and is common in civil engineering works while one has to sink through the riverbed. This method is suitable to sink through the running ground to a depth somewhat greater than the one, which can be negotiated by adopting the pilling method. The method can be sub divided into three main classes, namely:
  • 30.
    1. Sinking drumprocess 2. Forced-drop method 3. Pneumatic Caisson method. 13. Describe the term cementation. Ans: The cementation plant includes: high capacity double acting ram pumps, cement mixing tanks, pipe range and other tanks to inject chemicals such as silicate of soda or sulfate of alumina, if pre silication is adopted. Initially 2.5% cement is injected, its quantity later on can be increased to 50% depending upon ground conditions and quantity of water. Total hole drilled are divided into three potions, say: A, B and C. Holes ‘A’ are used to seal off the main fissures. Holes ‘B’ are used to seal of the hair cracks. Holes ‘C’ are used to do the same function as holes ‘B’ but with reduced quantity of the cement injection. The selection of grout (which is a mixture of cement, sand and water) density depends upon the water absorbability of the grouting hole. The table14.1 illustrates this aspect. To decrease absorbability and reduce the cost of operation, sometimes clay is mixed with cement in the ratio of 1:2 to 1:4. The grouting operation is considered successful when the control holes prove that water absorbability within the grouted rocks is less than 0.5 litters/min. 14. Describe Sinking and Walling. Ans: After cementation, for a ground column of certain length, the procedure of ordinary shaft sinking is carried out. However, the depth of blasting round should be limited to 1.5 m, and also, the explosive’s charge amount per shot-hole as well as the total charge/ blast, should be kept minimum. Depending upon the rocks through which shaft is to be sunk and the amount of water encountered while carrying out the process of cement injection and magnitude of the fissures (as the joints, fissures encountered are the potential source of water in future), the type of lining work that is carried out includes, the lining of concrete (R.C.C. or ordinary) or use of steel tubing. The former is cheaper and also very common. 15. Brief the Freezing process. Ans: This method is suitable for any kind of heavily watered strata including quick sand. It has proved its success even in most difficult ground conditions. The process consists of formation of a cylinder of frozen ground, in the center of which it is possible to sink a shaft, by following the ordinary method of sinking. The freezing is accomplished by boring/drilling a ring of holes slightly outside, around the site selected, for the actual shaft to be sunk. In these holes through steel tubes brine solution is circulated. The brine solution, which absorbs the heat from the boreholes, progressively, causes the ground to freeze, and form the ice wall of sufficient thickness. This artificially created wall of ice prevents the inflow of water into the shaft being sunk. There are four distinct steps that are followed in this system, and these are: ● Drilling and lining of boreholes
  • 31.
    ● Formation andmaintenance of the ice column ● Actual sinking operations, and ● Thawing of ice-wall.
  • 32.
    Topics name: loadinghaulage equipment of broken ore. Q-1: Give the important haulage equipment of broken ore. Ans. Generally four types are 1.locomotive, 2.Slusher, 3.Rope, and 4.Belt conveyor. Q-2: define locomotive and mucking? Ans. locomotive: a locomotive or engine is a rail transport that provides the motive power for a train and it is applicable for haulage roadway. Mucking:Material fragmented with or without aid explosives from a working face is known as muck. The process of loading this muck into a conveyance for transportation away from the face is known as mucking. Q-3: list out muck characteristics. Ans. Muck characteristics  Size  Shape  Volume  Hardness  Moisture content  Angle of repose  Dryness  Stickiness Q-4: write down the selection criteria of mucking equipment. Ans. Selection criteria of mucking equipment: i. Transportation system ii. Capital available iii. Required output iv. Size of opening v. Size of rock fragment vi. Mucking lead vii. Unit operation system viii. Economic factor ix. Technical factor I. Environmental factor Q-5: discuss the selecting suitable loading-haulage equipment for the open pit mines. Ans.1. Financial consideration (FC):  Commission  Shipment  Operating cost
  • 33.
     Capital cost 2.Operating condition, safety, and environment (OSE):  Ease of operation  Legislative requirement  Working condition in mine  Safety and protective devices in respect of accident 3. Mine parameter (MP):  Bench geometry  Soil characteristics  Fragmented rock size  Haul distance  Weather condition 4. Equipment technical parameter (ETP):  Utilization  Continues of operation  Capacity and productivity. Q-6: What is meant of belt conveyor and give the types of belt conveyor? Ans . the belt conveyor is basically an endless belt in a straight line stretched between two drums, one driving the system and the other acting as a return drum. Types of belt conveyor:  Pvc conveyor belt  Rubber conveyor belt  Wire reinforced  Food industry conveyor belt Q-7: write down the advantages and limitations of belt conveyor belt. Ans. advantages:  A continuous supply of material  Low operating cost  High rate and speed of supply  More efficiency and low cost. Limitations:  Can not be useful for long distance  Required high one time capital  Lumps should not be of big size  Can not be worked for high inclinations Q-8: Explain the selection criteria of belt conveyor. Ans. a) Amount of material to be conveyed
  • 34.
    b) Continuity ofoperation needed c) Size of lumps d) Distance of transportation e) Environment allowance f) Gradient g) Method of coal winning h) Capital available Q-9: Make a list of design parameters for belt conveyor. Ans :  belt dimension, capacity, and speed  roller diameter  belt power and tensions  idler spacing  pulley diameter  motor  shaft design  control Q-10: illustrate the types of conveyor transportations system. Ans : i. belt conveyor system ii. flexible gravity conveyors iii. roller conveyor system iv. screw conveyors v. trolley conveyors vi. reciprocating vertical conveyor vii. vertical lift conveyor viii. pneumatic conveyor ix. vibrating conveyor
  • 35.
    1. What islocomotive? Give the types of locomotive. Ans: A locomotive or engine is a rail transport vehicle that provides the motive power for a train and it is applicable for haulage roadway. Basically locomotives for their underground use are –  Diesel locomotive  Electric locomotive 2. Briefly discuss about electric locomotive. Ans: An electric locomotive is a locomotive powered by electricity from overhead lines, a third rail or on-board energy storage such as a battery or a super capacitor. Structure: I. The type of electrical power used in either direct current (DC) or Alternative current (AC). II. Various collection method exists:  A trolley pole, which is a long flexible pole that engages the line with a wheel or shoe.  A bow collector, which is a frame that holds a long collecting rods against the wire.  A pantograph, which is a hinged frame that holds the collecting shoes against the wire in a fired geometry.  A contact shoe, which is a shoe in contact with the third rail. III. Electric locomotives almost universally use axle-hung traction motors, with one motor for each powered axle. IV. Power transfer from motor to axle is effected by super gearing, in which a pinot on the motor shaft engages a bull gear on the axle. V. Both gears are enclosed in a liuid-tight housing containing lubricating oil. VI. Electricity is typically generated in large and relatively efficient generating stations, transmitted to the railway network and distributed to the trains. Action: I. Direct current (DC) Trolley wire locomotives are used in mines and tunnels. II. Elimination of rail bonding and the risk of accidental firing of the blasting circuit due to stray current. III. Using rail as a return conductor results the operation to be simple and economical but requires much attention on its safety aspects, IV. Overheating of a cell during charging may cause fire. V. In battery type of locomotives lead-acid type of batteries having life up to 4 years or 1250 discharge cycles are used.
  • 36.
    VI. In sometrolley wire locomotives designs an electric cable reel is also included to allow its use beyond the trolley wires. VII. Compressed air locomotives is that they are absolutely flame proof particularly in roadways of high gassy mines where use of other types of locomotives is prohibited by law. 3. Describe about Diesel locomotive. Ans: This type of locomotive for its use in underground mines and tunnels is built of all metallic construction and all other parts which are liable to cause fire are substantially shrouded by steel covers. The following features are incorporated to minimize the risk of fire. Having some of these provisions:  Air filter to prevent carbon particles suspended in air to enter into the engine.  Flame trap yo trap any flame due to back fire of the engine.  Exhaust conditioner to cool exhaust gases.  Water coding jacket together with a temperature gauge to stop the engine in the event of overheating.  High compression mechanism to fire the engine spark plugs.  Flame proof fittings. 4. How a locomotive can be maintained? Ans: The maintenance of electric locomotive is essential to avoid failures and keep it serviceable condition. It can be performed by various processes at specific time interval i.e. weekly or monthly. The maintenance process includes the following criteria in- i. Check the condition of one chute and fixing of pole plate. ii. Ensure proper lubrication of servomotors. iii. Ensure no leakage during testing of electro valve. iv. Check condition of pole plate and contractors. v. Check conditions of all loss bar and cables. vi. Check tightness of nuts and bolts. 5. Define conveyor belt. Selection of conveyor belt. Ans: Conveyor belt: A mining conveyor is a type of machine used to move ore or waste material generated by mining operations. Selection of conveyor belt: There are following factors that decide the selection of belt conveyor- a) Amount of material to be conveyed b) Continuity of operation needed c) Size of lumps d) Distance of transportation e) Environmental allowance f) Gradient
  • 37.
    g) Method ofcoal winning h) Capital available 6. How a conveyor belt can be designed? Ans: There are following factors for designing of belt conveyors are- i) The average tonnage peak rate and frequency of peak rates. ii) Characteristics of the material i.e.  Density  Maximum lump size  Nature of material- dry, wet, sticky, dusty  Chemical action belt iii) Graphical layout of conveyor profile and motive power available. iv) Operating conditions- hours of working, climate conditions etc. v) Sustainability of a belt conveyor and width and speed of belt. vi) Belt shape. 7. Discuss the working principal of conveyor belt. Ans: The Working principal of conveyor belt are-  Belt conveyor is a machine taking the friction a driving force to transport material in continuous way.  The equipment consists of frame, conveyor belt, support, roller, tensioning device, driving device etc.  From the materials charging point to the materials discharging point, it generates a material transport process on a certain transport line,  Excluding transport pure material, of can also working together with production process in production system to have streamlined conveying line. 8. Write down the application conveyor belt. Ans: The application conveyor belt:  Conveyor belts are widely used in mineral industry.  Underground mine transport, opencast mine transport and processing plants deploy conveyor belts of different kinds to adopt the specific job requirements.  A wider range of material can be handled which pause problems in other transportation means.  By the use of many forms of ancillary equipment such as mobile trippers or spreaders bulk material can be distributed and deposited whenever required.  Many other functions can be performed with the basic conveying like weighing, sorting, picking, sampling, blending, spraying, cooling, drying etc.  The belt conveyor can be adopted for special purposes (fire resistant, wear resistant, high angle negotiation etc.) and can be integrated with other equipment.
  • 38.
     In undergroundmine transport, belt conveyors can be used in thin seams as it eliminates the rock works that might otherwise be required to gain haulage height. 9. Mention the types conveyor belt. Ans: Types of conveyor belts are as following: i. Belt conveyor system ii. Flexible gravity iii. Roller conveyor system iv. Screw conveyor v. Trolley conveyor vi. Reciprocating vertical conveyor vii. Vertical lift conveyor viii. Pneumatic conveyor ix. Vibrating conveyor x. Bucket conveyor 10. List the design parameter of conveyor belt. Ans: I. Belt dimension, capacity and speed. II. Roller diameter. III. Belt power and tensions. IV. Idler spacing. V. Pulley diameter VI. Motor. VII. Shaft design. VIII. Control. 11. Which factors should be considered in equipment selection? Ans: Four groups of factors largely determine the selection of excavating equipment (the discussion applies specifically to surface equipment but the factor are applicable to underground as well) i) Performance factor: This relates to machine productivity, and includes cycle speed available force (power), digging range bucket capacity, travel speed and reliability. ii) Design factor: The design factor provides insight into the quality and effectiveness of detail design, including the sophistication of human-machine interface for operators and maintenance personnel, the level of technology employed and the kind of control and power available. iii) Support Factor: Sometimes overlooked in machine evaluation, support factors are reflected in servicing and maintenance. Ease for servicing, special skills involved, parts availability and manufacturer’s support are important considerations.
  • 39.
    iv) Cost Factor:Probably the most quantitative (and ultimate) factor, costs are determined by standard estimating procedures for large mining and construction equipment. If reasonable assumption as to life interest rate, inflation, fuel and maintenance are made then results should be meaningful. The customary basis is to use unit costs all computed on an s/hr. and converted to s/ton (s/ton) or s/yd3 (s/m3). 12. Illustrate LHD. Ans: Load Haul and Dump units(LHD) They are mainly used for underground loading, hauling and dumping in few (10s) meters to low-profile dumper, rail or ore-pass Figure: load haul and dump units 13. Narrate the benefits of using scrapers. Ans: i) Scraper can move material with a single operator and single power-unit. ii) Key for removing overburden and maintaining haul roads. iii) Can also be used as haulers to top load rock into the large, low target scraper bowl.
  • 40.
    iv) Scrapers haveproven effective in the following jobsite applications:  Overburden Removal  Haul Road Maintenance  Mine Reclamation Projects  Gravel Quarries  Coal Mines  Gypsum Mines 14. What are the advantages and disadvantages of direct rope haulage in underground mining? Ans: Advantages: i) The rope speed is generally 8-12 km/h and the system can operate between any point of the haulage plane and the haulage engine. ii) It can, therefore, cope with the haulage requirements of an advancing working face, iii) Only one haulage truck is required. iv) The system can also serve branch roads if the gradient is suitable for down-the gradient movement of empties by gravity. Disadvantages: i) High peak power demand as load starts its journey up the gradient. ii) Severe breaking duty on the downward run. iii) High haulage speed demanding high standard of track maintenance. iv) Not suitable for mild inclination of roads. 15. Brief selection of Loading and Haulage Equipment. Ans: Calculations for selection of Shovel Excavator (Loading and Haulage Equipment) Practical consideration of the following three factors is important in choosing the right size of a shovel or any single –bucket excavator: o Time factor o Operational factor o Bucket fill factor Time Factor: It is the percentage availability of the equipment in unit time, which could be an hour or a shift. If the equipment is available 55minutes/hour, and 7 hours in a shift of 8 hours, then it is considered as favorable situation. Under the average condition, availability of 50minutes/hour is common but when if falls to 40 minutes/hour or below it, the condition is considered as unfavorable. The value of this factor is an overall reflection of management‘s efficiency. Time factor TF=Effective minutes available every hour/60. Operational Factor (OF): This is a reflection of working conditions that include layout, matching equipment meant for loading (mucking), transportation, crushing, etc. This also takes into account the services in terms of lighting, ventilation (comports),
  • 41.
    heat, humidity orany other factor that affects the performance of the equipment, including the operator’s efficiency. Bucket Fill Factor (BF): It is the percentage of rated bucket capacity (m3) to the one which will actually be delivered in a working cycle. It is based on the degree of fragmentation, or size of material to be filled in, and also bucket teeth or replaceable cutting edge or lip.
  • 42.
    1. What isbelt conveyor transportation system? Ans: The belt conveyor is basically an endless belt in a straight line stretched between two drums, one driving the system and the other acting as a return drum. 2. Describe different parts of belt conveyor transportation system? Ans: The parts of belt conveyor transportation system are:-  A flat endless belt which moves continuously.  The idlers which support the belt.  The structure of channel on which the idlers are mounted.  The tensioning arrangement for keeping the belt on proper tension.  The drums at the discharged and tail end over which the belt passes.  The drive head which comprises the electric motor, coupling, gearing a snub pulleys. 3. Give the main selections criteria of belt conveyor transportation system? Ans: The Selection criteria are given below:-  Amount of material to be conveyed.  Continuously of operation needed.  Size of lumps.  Distance of transportation.  Environmental allowance.  Gradient.  Method of coal winning.  Capital available. 4. Write down the advantages of belt conveyor transportation system? Ans: The advantages of belt conveyor transportation system are:-  A Continuous supply of material.  Low operation cost than road transportation.  High rate & speed of supply.  Bonding can be done to get fair grade.  More effiency and low cost. 5. Write down the limitations of belt conveyor transportation system?
  • 43.
    Ans: The limitations ofbelt conveyor transportation system are:-  It cannot be useful for long distance.  Required high one time capital.  Lumps should not be of big size.  Place should be dry enough and air velocity should not be high.  Cannot be worked for high inclinations. 6. Clarify all types of conveyor belts. Ans: The types of conveyor belts are: I. PVC conveyor belts. II. Rubber Conveyor belts. III. Wire reinforced belts. IV. Food industry coveyor belt. 7. Describe the types of conveyor system? Ans: Two types of conveyor system are:-  Belt Conveyor  Chain Conveyor. 8. Write down the applications of belt conveyor. Ans: The applications of belt conveyor are:  Mining.  Automotive.  Agriculture.  Computer.  Electronic.  Food Processing.  Chemical.  Print finishing & Packing. 9. Sketch Belt conveyor system. Ans:
  • 45.
    Topic: Types ofBelt Transport Equipment 1. Write down the different types of conveyer belts? i. Chute Conveyer ii. Wheel Conveyer iii. Roller Conveyer iv. Chain Conveyer v. Slat Conveyer vi. Flat Belt Conveyer vii. Magnetic Belt Conveyer viii. Troughed Belt Conveyer ix. Bucket Conveyer x. Vibrating Conveyer xi. Screw Conveyer 2. Define chute Conveyer? Chute or Trough Conveyers are material handling systems that use gravity to convey product along smooth surfaces from one level to another. Key specifications include the chute material and the physical dimensions such as length and chute width. Chute Conveyers are used for scrap handling, packaging, postal service package or mail handling, etc. 3. What is bucket conveyer? Bucket Conveyers or bucket elevators use multi-sided containers attached to cables, belts, or chains to convey products or materials. The containers remain upright along the system and are tipped to release material. 4. What is magnetic conveyer? Magnetic Conveyers use moving magnets mounted beneath stationary plates, tables, or other kinds of non-magnetic slider beds, to move magnetic (ferrous) materials, often in the form of machining scrap. Magnetic Conveyers are commonly used as chip Conveyers to remove ferrous chips from machining centers. 5. Write down the short note of roller conveyers belt?
  • 46.
    Roller Conveyers useparallel rollers mounted in frames to convey product either by gravity or manually. Key specifications include the roller diameter and axle center dimensions. Roller Conveyers are used primarily in material handling applications such as on loading docks, for baggage handling, or on assembly lines among many others. The rollers are not powered and use gravity, if inclined, to move the product, or manually if mounted horizontally. The Conveyers can be straight or curved depending on the application and available floor space. 6. Define slat conveyers? Slat Conveyers use slats or plates made of steel, wood, or other materials typically mounted on roller chains to convey product. The slats are not interlocked or overlapping. Apron/slat Conveyers are used primarily in material handling applications for moving large, heavy objects including crates, drums etc. 7. Write down about chain conveyers belt? Drag or Chain or Tow Conveyers use mechanical devices attached to moving members, usually chains or cables, to drag or tow products. Drag Conveyers are used for moving bulk materials in bins, flights, or other attachments and can have multiple discharge or loading points. Tubular drag Conveyers use a fully enclosed system of chains to convey product in any direction. Chain Conveyers use a chain, or multiple chains to move pallets or other hard-to-convey products. 8. Define screw conveyer? Screw Conveyers, sometimes known as spiral, worm, or auger Conveyers use helical elements to move materials. They consist of a helical screw element or steel auger that rotates around a central shaft, driving the work material according to the screw design and rotational direction. The helical screw functions within a casing, trough or compartment to take full advantage of the rotational force. 9. What is wheel conveyer? Wheel Conveyers use unpowered wheels to move objects along their lengths by gravity or manual power. Wheel Conveyers are used for item or package handling and are commonly employed for loading and unloading trucks and moving packages, pallets, etc. through facilities or along assembly lines. The Conveyers are configured by the number of wheels and wheel spacing, depending on the load requirements and the application. 10. What is vibrating conveyer?
  • 47.
    Vibrating Conveyers userotary or linear vibration to move material along their system beds. Vibrating Conveyers are used for moving dry, bulk materials such as aggregate, gravel, coal, etc. The bed of the conveyor vibrates to move the material along its length. The conveyor can be a trough, a tube, or a flat table top. Many sizes are available depending on the application. 11. Write down the classification of belt conveyers according to path of the motion? According to their path of motion belt Conveyers are classified as: i. Horizontal ii. Inclined iii. Combined - Inclined horizontal - Horizontal inclined - Horizontal inclined horizontal - Inclined horizontal incline
  • 48.
    TOPICS : DESIGNOF BELT CONVEYORS. QUESTION & ANSWER: 1. Write the design concept of belt conveyors? Ans : It is necessary to have design related basic information about various components of belt conveyor before attempting to design belt conveyor. The design of belt conveyor is depends upon design/construction of individual component, but the design of many individual component depends upon the ultimate design construction of belt conveyor. 2. Write down the application of belt conveyors? Ans : Some of those are- (a) Capacities of a belt system may range from 500 to 5000 M3 /hr and more. The distance covered for a belt conveyor system be as small as 50 m (for indoor work) to 5 Ian. for supplying raw material from mine area. Used for conveying various bulk and unit loads along horizontal or slightly inclined paths. (b) Used in foundry shop. (c) Used for supplying coal. (d) Transferring building materials, fossil minerals, grains store. (e) Used in wheel excavators (J) Ice-cream plant. (g) Pbwer plants. (h) Bakeries. (i) Confectionery. (J) Feed and flour mills. (k) Laundries. (1) Textile. (m) Ceramic. (n) Chemical plant. (o) Ship yards. (p) Post office.
  • 49.
    (q) Supply depots. 3.What are the types of conveyor transportation system? Ans : Those are followings, I. Gravity conveyors II. Belt conveyors III. Live roller conveyors. 4. What is belt conveyor transportation system? Ans : It defines as, I. The belt conveyor is an endless belt moving over two end pulleys at fixed positions and used for transporting material horizontally or at an incline up or down. II. Belt conveyors are employed to convey a great variety of bulk materials and also unit loads along a horizontal or gently inclined paths. 5. Describe different parts of belt conveyor transportation system? Ans: The main components of a belt conveyor are: 1. The belt that forms the moving and supporting surface on which the conveyed material rides. It is the tractive element. The belt should be selected considering the material to be transported. 2. The idlers, which form the supports for the carrying and return stands of the belt. 3. The pulleys that support and move the belt and controls its tension. 4. The drive that imparts power to one or more pulleys to move the belt and its loads. 5. The structure that supports and maintains the alignments of the idlers and pulleys and support the driving machinery. Other components include: 1. Loading chute or feeder chute that organises the flow of material and directs it on the belt conveyor. 2. Take-up-device which is used to maintain the proper tension of the belt for effective power transmission. 3. Belt cleaner that keeps the belt free from materials sticking to the belt. 4. Tramp removal device, which is optionally used in case the conveyed material bears the chance of having tramp iron mixed with it and subsequent handling of the material, demands its removal. 5. Continuous weighing device for constantly measuring the load being carried by the conveyor belt. 6. Discharge chutes to guide the discharged projectile to subsequent conveyor or other receiving point.
  • 50.
    Fig: component ofbelt conveyors. 6. Give the main selection criteria of belt conveyor transportation system? Ans : The main selection criteria are following, I. Layout II. Conveyor duty III. Material specification IV. Environmental conciderations V. Cost VI. Standardization. 7. Write down the advantages of belt conveyor transportation system? Ans : The advantage of using conveyor system: 1.Conveyors designed with inclination allow materials, both big and small, to be moved from one elevation to another easily. This saves a lot of time. 2.Conveyors offer unlimited opportunities to continuously load and unload items over a long period of time. 3.Large factories will have requirements where materials need to be moved between multiple levels or floors. Conveyors can be designed to transport materials across levels, with almost no limitation of height. 4.Conveyors with automated incline belts can automatically unload materials, eliminating manual unloading. This also means that no time is wasted in monitoring material unloads. 5.Conveyors allow careful control of the speed at which materials are moved. That means there are fewer chances of something breaking and causing loss due to handling issues. 6.Conveyors can move in both directions. This is very useful when materials need to be moved between opposite ends of a manufacturing unit during the manufacturing process.
  • 51.
    8. Write downthe limitations of belt conveyor transportation system? Ans : Some of them are, (a) Accumlation difficult. (b) complicated marshalling (c) The loss of light weight bulk material carried away as dust or spilled from the belt along its path is another objectionable features. (d) Continuous or periodic monitoring of belt is necessary (e) Heat affects the material of belt.
  • 52.
    1.What is Beltconveyor? Answer: A continuous moving band of fabric, rubber or metal used for transporting objects from one place to another. A belt conveyor is a bulk material handling equipment. 2. What are the parts of a conveyor belt? Ans: Belt conveyor has six basic components. These are - the belt the belt support system (idlers) the pulleys the drive the structure the enclosure Figure: Belt Conveyor 3.What are the advantages of using belt conveyors? Answer: The advantages of belt conveyor are- Noiseless operation. Large length of conveying path Lower power consumption. Long life. Adaptability to different types of goods. Ability to carry almost any bulk material High reliability of operations Can transport material in any direction.
  • 53.
    4.What is thelimitations of belt conveyor? Answer: The limitations of belt conveyor are- Accumulation difficult. complicated marshalling The loss of light weight bulk material carried away as dust or spilled from the belt along its path is another objectionable feature. Continuous or periodic monitoring of belt is necessary Heat affects the material of belt. 5.Write down the application if Belt conveyor system? Answer: Belt conveyor is a part of a Conveyor system which has majorly helped to progress the industrial sector promptly. It is widely used for the purpose of material handling projects from one point to another. The process of conveying materials have become easy and quick because of this efficient mechanical device. The belt conveyors can also transport heavy materials effortlessly. It is used to convey materials like grain, sand, coal, ore, salt, etc. Applications of belt conveyor are- Conveyor belts are widely used in mineral industry. Underground mine transport, opencast mine transport and processing plants deploy conveyor belts of different kinds to adopt the specific job requirements. Manufacturing industries Pharmaceuticals Food producing industries Packaging industries Categorizing and gathering the materials Power plants Bakeries and confectioneries Textile industries Laundries Flour mills Ice-cream plants Chemical plants Shipyards 6. What are the types of conveyor belts? Answer: 8 Basic Types of Conveyor Belts. These are-
  • 54.
    Roller Bed ConveyorBelts. Curved Belt Conveyors. Incline/Decline Belt Conveyors. Sanitary and Washdown Conveyors. Specialty Conveyor Belt Cleated Belt Conveyors Modular Belt Conveyors Flat Belt Conveyors 7.What is the function of conveyor? Answer: A conveyor system is a common piece of mechanical handling equipment that moves materials from one location to another. Conveyors are especially useful in applications involving the transportation of heavy or bulky materials. 8. How does a conveyor belt work? Answer: Conveyor Belt is one of the elementary tools in the material handling industry, a conveyor belt is the carrying medium of a Belt Conveyor System. Conveyor Belt system is used in a transportation tool that works straight on a Conveyor surface or rollers which constantly move and it can be carried on the same level or interchanging level. The Conveyor Belt is driven by an electrically powered unit which is mostly located on the unloading end or on an intermediate area. Conveyor Belt is usually used in the transportation of bulk materials like coal, sand, grain, etc. can be conveyed effortlessly without any hassle. Belt conveyor systems comprise of two or more pulleys, the conveyor belt— rotate around them. To move the belt forward, one or two pulleys are powered. The powered pulley is called “drive pulley,” the unpowered one is known as “idler pulley. The mechanism between these powered pulleys and idler pulleys work for Belt Conveyor System 9.What is conveyor weighing system? Answer: Conveyor Weighing System that are used to measure the flow rate of Bulky materials transported on a belt conveyor. This flow rate is received as a product of Belt Load Belt Speed and integrated over time to derive the Total material delivered over the Conveyer 10.Where should be installed a conveyor belt with weighing system? Answer: To attain accurate measurement and minimize any disruption in working processes, it is important to choose a suitable location for the installation of conveyor belt with weighing system
  • 55.
    11.Write down themain applications of conveyor belt in Mining Industry? Conveyor belts are widely used in mineral industry. Underground mine transport, opencast mine transport and processing plants deploy conveyor belts of different kinds to adopt the specific job requirements. The main advantages of conveyor belt system are: A wider range of material can be handled which pause problems in other transportation means. Belt conveyor can be used for abrasive, wet, dry, sticky or dirty material. The lump size of the transported material is limited by the width of the belt. Belts up to 2500 mm wide are used in mining industry. Higher capacity can be handled than any other form of conveyor at a considerably lower cost per tonne kilometre. Conveyor belts with capacity of 11000t/h and even higher can be deployed to match with higher capacity mining machinery. Longer distances can be covered more economically than any other transportation system. A single belt conveyor or a series of belt conveyors can do this. Belt conveyors can be adopted for cross-country laying. 4. By the use of many forms of ancillary equipment such as mobile trippers or spreaders bulk material can be distributed and deposited whenever required. Many other functions can be performed with the basic conveying like weighing, sorting, picking, sampling, blending, spraying, cooling, drying etc. 6. Structurally it is one of the lightest forms of conveying machine. It is comparatively cheaper and supporting structures can be used for many otherwise impossible structures such as crossing rivers, streets and valleys. The belt conveyor can be adopted for special purposes (fire resistant, wear resistant, corrosion resistant, high angle negotiation etc.) and can be integrated with other equipment. It can be horizontal, incline or decline or combination of all. Minimum labour is required for the operation and maintenance of belt conveyor system. In underground mine transport, belt conveyor can be used in thin seams as it eliminates the rock works that might otherwise be required to gain haulage height. Moreover, belt conveyor can provide continuous haulage service from pit bottom to the surface
  • 56.
    1.What is conveyorbelt system? A conveyor system is a common piece of mechanical handling equipment that moves materials from one location to another. Conveyors are especially useful in applications involving the transportation of heavy or bulky materials. 2.Major components of conveyor belt system? Answer : Major components are  Long continuous belt  Carried on rolls- rollers held by frames  Belt wrapped around pulleys at end  Pulleys coupled to gears and motors  Peripheral devices to drop on belt direct around corner, clean, discharge etc 3. Sketch the belt conveyor parts: Fig: parts of conveyor belt
  • 57.
    4.How conveyor beltfunctions? Answer:  Materials fall on moving belt that carries it along  A continuous haulage system that is not limited by cycles of batch movement  Requires a continuous frame and structure before can transport material over route 5. Write down the conveyor belting parts. Answer: The belting parts are: Carcass: Woven fabric or materials for tensile strengths. Skims: Rubber layers between two carcass ply’s Braker: Fabric coat above carcass to break impact of load  Top cover: A rubber that resist cutting abrasions and sometimes chemical actions 6. What is conveyor belt elastomer? Answer: Elastomer cover high-duty conveyor and processing belt. It covers conveyor with thermoplastic. It demonstrate extremely energy return and offer consistent performance among wide range of temperature. 7. Characteristics of conveyor belt elastomers in mining? Answer : Those characteristics are:  Most elastomers cover in mining for bump and abrasion resistance- good natural or synthetic rubber  Oil stoker coals may need chemical resistance – neoprene rubber  Hot process ores may need heat resistance – 75% of rated carcass. 8. Equipment for loading of a conveyor belt: Answer: Need to get even load on belt and get materials traveling in same direction to minimize belt strain.  Chute: may use scalping bars so fine falls on first and provide cusion.  Transfer conveyor :wear on short replaceable belt get things to speed  vibratory feeder is also needed.
  • 58.
    9. Sketch themethod of loading conveyor belt: 10. Write down the principle of belt use. Answer:  Belt should always be in line with their intended purpose  The procedure of belt installation On a belt conveyor is specified in the operation And maintenance manual for the belt conveyor And the rules for operation and maintenance of belt are set out in Operations manual for belt conveyor.  The operation temperature for belt is specified In applicable technical condition Of acceptance relevant to specific belt types.  Belt should be used in line with the current state of the art  The use of handling methods which expose the belt to damage shall in each case be regarded as the user’s fault  Any amendments to the conveyor design Without submission of relevant documents to the belt manufacturers Shall make the warranty null and void.  Belts should be spliced in accordance with guidelines Contained in belt maintenance and operation documentation e.g. in the information leaflets Provide by manufacturers Of materials used for splicing.
  • 59.
     In particular,belts must splice carefully, axially and solely by means of one technique  Any damage to the conveyor belt caused by Improper splicing shall not be covered by warranty obligations  Mechanical joints can be made with use of materials available in the market and in accordance with guidelines Issued by manufacturers Of cleats or fasteners to be used  for joint  Any claims by virtue of belt Failure due to improper Mechanical joints shall be explicitly rejected. 11.what are the Belt transport condition. Answer :  Belt can be transported with any covered Means of transportation Which guarantee the effectiveness Of the transport and Its compliance with Relevant regulations  Belts to be transported must be formed into freight unit  Belts In bulk on the means Of transport or In containers should be fixed in a way preventing their dislocation  The manner of fixing must be Specified by carrier, who is responsible for correct performance of his instructions  Inside warehouse belts shall be handled And displaced with use of tools and equipment that exclude the possibility to have the belt damage. 12.Write down the mechanical components of a belt conveyor : Answer : 1. Tail pulley 2. Snub pulley 3. Internal belt cleaner 4. Impact idlers 5. Return idlers 6. Belt 7. Bend pulleys 8. Take-up pulleys 9. Take-up units 10. Carrying idlers 11. Pulley cleaner 12. External belt cleaner 13. Head pulley 14. Feed chute 15. Skirt board 13.Sketch the mechanical components of belt conveyor.
  • 60.
    Answer : 14. Defineconveyor capacity. Answer: Belt conveyor is required to convey Certain quantity of material per hour as shown in the given figure. The material is accommodated on the belt forming certain Cross section of the material This cross section multiplied by belt velocity provides volume of material being transported in unit time. Thus belt conveyor's ability to transport Material is volumetric in nature The transported volume is converted into tonnes. 15.Draw a overall machinery maintenance diagram.
  • 61.
    Answer: The significancecollection of technical information on construction, design, and maintenance of belt conveyor will help to achieve increased reliability at a decreased cost.
  • 62.
    1.What is hoist? Ans:A hoist is a device used for lifting or lowering a load by means of a drum or lift-wheel around which rope or chain wraps. It may be manually operated, electrically or pneumatically driven and may use chain, fiber or wire rope as its lifting medium. 2.Types of Hoist used in mining applications? Ans: There are three principal types of hoists used in mining applications:  Drum hoist  Friction hoist  Blair multi rope hoist 3. Give some example of hoist. Ans: Examples of hoists:  Single-drum hoist  Double-drum hoist  Friction hoist  Blair-multi rope hoist  Conical drum  Spiral drum 4. Key factors of selecting hoisting system. And: three key factors govern hoist selection:  Production rate  Depth of shaft  Number of levels to be accessed 5.Design processes of the hoisting system. Ans: The design process: i. Balanced hoisting ii. Slippage in friction sheave hoisting iii. Wire rope size iv. Sheave and drum diameter v. Rope fleet angle vi. Skip size versus hoisting velocity
  • 63.
    vii. Hoisting cycle viii.Duty cycle ix. Auxiliary electrical and mechanical equipment 6. Describe friction hoist. Ans: Friction hoists are the most common type of hoist used in Europe, Asia and Australia. The friction hoist was invented in 1877 by Frederick Koepe. Friction hoists are mounted on the ground above the mine shaft, or at the top of the headframe. Friction hoists utilize tail ropes and counterweights and do not have the haulage rope fixed to the wheel, but instead passed around it. The tail ropes and weights offset the need for the motor to overcome the weight of the conveyance and hoisting rope, thereby reducing the required horsepower of the hoisting motor by up to 30%, with the overall power consumption remaining the same. Friction hoists, unlike drum hoists, can and normally do use multiple ropes giving them a larger payload capacity, however since they require a larger safety factor, they are impractical for very deep shafts. 7. Define Blair multi-rope hoist. Ans: The Blair multi-rope hoist is a variation of the double-drum hoist. It is used in extremely deep shafts as the second drums cable are used to balance the primary load. 8. Describe Drum hoist. Ans: Drum hoists are the most common type of hoist used in North America, South Africa and South America. When using a drum hoist the hoisting cable is wound around the drum when the conveyance is lifted. Single-drum hoists can be used in smaller applications, however double-drum hoists easily allow the hoisting of two conveyances in balance (i.e. one skip being lifted while a second skip is being lowered). Drum hoists are mounted on concrete slabs within a hoistroom, the hoisting ropes run from the drum, up to the top of the headframe, over a sheave wheel and down where they connect to the conveyance (cage or skip). 9. Advantages and disadvantages of Drum hoist. Ans: Advantages: Drum hoists require less routine maintenance than a friction hoist, because the haulage cable is fixed to the drum, and therefore have less downtime, and the maintenance regime is less sophisticated. Drum hoists can continue to operate if the shaft bottom gets flooded and less shaft depth is required below the loading pocket, unlike friction hoists where such flooding could cover the tail ropes and so on. Because drum hoists do not have tail ropes, the hoisting system is more suited to slinging beneath a conveyance. Disadvantages: Drum hoists take up more space than a friction hoist for the same service as all of the haulage cable must be accommodated on the drum when the hoist is fully raised. Drum
  • 64.
    hoists require rapidfluctuations in power demand, which can pose a problem if power is generated on site rather than provided through the main power grid. 10. Advantages and disadvantages of Friction hoist. Ans: Advantages: New friction hoists are less expensive than new drum hoists, and the lead time for delivery may be shorter as there is more competition for manufacturing. Multi-rope friction hoists have a larger lift capacity than a drum hoist. A friction hoist is smaller in diameter than a drum hoist for the same service, making it easier to ship and install than a drum hoist. Disadvantages: Balanced friction hoists are not suitable for hoisting from multiple loading pockets on different horizons within a shaft, and are generally not suitable for deep shafts. Friction hoists cannot operate at normal speeds if the shaft bottom is flooded and water reaches the tail ropes. 11. Components of Hoist Plant. Ans: The hoist plant consists of all those components of the mine plant that are necessary to elevate ore, coal, stone, or waste and to raise and lower personnel and material in the mine. Classified by location, they consist of the following: 1. Surface plant  Hoist room i. Hoist drum or sheave ii. Hoist electrical and mechanical equipment iii. Hoist ropes  Headframe i. Idler sheaves ii. Storage bins iii. Skip dump mechanism 2. Shaft plant  Skips  Cages, elevators  Shaft guides 3. Underground plant  Dump and storage bin  Crusher  Loading pocket  Personnel and materials-handling facilities 12. Write down the Applications of Hoisting Methods. Ans: Application of hoisting methods:
  • 65.
    Drum Friction SheaveMultidrum Optimum Depth ft <6000 <3000 >6000 Maximum skip capacity tons 28 85 56 Maximum output tph 900 2800 1800 Features Single rope Multilevel Medium depth Wide use in U.S. Multirope Single level Limited depth High production Best efficiency Wide use outside U.S. Multirope Great depth 13. Performance characteristics of different types of hoisting system. Ans: with their different principles, shapes, and numbers and arrangements of ropes, the various hoisting systems exhibit quite different performance characteristics. In comparing operating cost, the parameter that determines energy consumption, and hence cost, is the duty cycle of the hoist. This is a plot of the instantaneous power requirements versus hoisting time. The main difference are associated with drum shape and the use or absence of a tail rope. Usually the most attractive system for high-speed, high-production, low-energy skip hoisting from a single level at moderate depths is the friction sheave method. Using counterweights, it is also adaptable to multilevel hoisting, and with ground mounting of the sheaves can be used at depths to 5000ft or more. 14. What do you mean by duty cycle. Ans: The relationship between hoist motor power requirements and hoisting cycle times is called the duty cycle. 15. Illustrate components of the hoist plant with a vertical shaft. Ans:
  • 66.
    Fig: Components ofthe hoist plant with a vertical shaft
  • 67.
    1. Define hoist? Ans:A hoist is a device used for lifting or lowering a load by means of a drum or lift-wheel around which rope or chain wraps. It may be manually operated, electrically or pneumatically driven and may use chain, fiber or wire rope as its lifting medium. 2. How does a hoist work? Ans: A Chain Block (also known as a hand chain hoist) is a mechanism used to lift and lower heavy loads using a chain. Chain blocks contain two wheels which the chain is wound around. When the chain is pulled, it winds around the wheels and begins to lift the item that is attached to the rope or chain via a hook. 3. Is the hoist lift safe? Ans: Know the safe load limit of the hoist. Lever operated hoists can be used to pull in any direction, but a straight line pull must be maintained. Side pulling or lifting increases wear and sets up dangerous stress levels on hoist parts. Only one person should pull on hand, chain and lever hoists. 4. Mention the common causes of incidents in hoisting operation? Ans:  Line of Fire  Overturning of a crane or forklift truck  Proximity to overhead power lines  Mechanical failure  Dropped objects  Climbing onto a load 5. Mark the prevention of incidents in hoisting operation? Ans: The good news is that there are many things that can be done to prevent these incidents from occurring. Let’s take a look at some of these elements.  Training and competence  Lifting and hoisting teams  Lift plan  Industry guidance
  • 68.
    (1) What ishoisting in mining? Ans: In underground mining a hoist or winder is used to raise and lower conveyances within the mine shaft. (2) What are the types of mine hoist? Ans: Mine hoist are divided into three categories:- 1 .Friction hoist:-Friction hoist are mounted on the ground above the mine shaft or at top of the head frame. 2. Drum hoists are mounted on concrete slabs within a hoistroom, the hoisting ropes run from the drum, up to the top of the head frame, over a sheave wheel and down where they connect to the conveyance. 3. Blair multi –rope hoist:-A Blair hoist is essentially a conventional hoist with wider drums, each drum having a Centre flange that enables it to coil two ropes attached to a skip via two head sheaves. The skip connection has a balance wheel, similar to a large –grove V- belt sheaves , to allow moderate length changes during winding. (3) What are the different types of hoisting equipment? Ans: We look at the different types of hoisting equipment available: Manual Hoists:- Manual hoists, sometimes referred to as chain falls, are ratchet (lever- actuated) or hand chain operated lifting devices. A manual lifting hoist uses two different chains, the hand chain used to control the lifting and lowering action and the load chain, which supports the load. Powered Hoists: Powered hoists are one of the different types of lifting gear you can find and come in 3 varieties- •electric •air/ pneumatic • hydraulic (4) What are the major components of a Hoisting system? Ans: The hoisting systems are three components:
  • 69.
    Derrick: This isa long steel tower used in the drilling rig to provide vertical height which is required to raise or lower sections of pipes into the hole. It is the most important identifiable symbol on the drilling rig. Block and Tackle System: his is a system in the Hoisting System that comprises of travelling block, crown block and drilling line. They are used to provide a mechanical advantage that helps in handling large loads easily. Drawworks: The main operating component of the Hoisting System .They are used to transmit power from prime movers to the hoisting drum that lifts the casing, drilling string .They also transmit power to a rotary drive sprocket that helps in driving a rotary table. (5) What are the types of hoisting Equipment in construction? Ans: The common equipment used are as follows:-  Pulley and sheave block  Chain hoists  Mobile cranes  winch  Jack Shear leg  Tower cranes  Whirler cranes  Derrick cranes  Gantry cranes (6) What is hoist? Ans:-A hoist is a device used for lifting or lowering a load of drum or lift –wheel around which rope or chain warps. (7) What is Hoist man? Ans: In mining a person who operates steam or electric hoisting machinery used to lower cages and skips into a mine and to raise them to the surface from different level. (8) What are the types of hoist? Ans: There are three types of residential hoisting devices: 1. Wheeled hoists 2. Stationary hoists 3. Ceiling lifts
  • 70.
    (9) What iselectrical hoist? Ans: A hoist is a device used for lifting or lowering a load by means of a drum or lift-wheel around which rope or chain wraps. It may be manually operated, electrically or pneumatically driven and may use chain , fiber or wire rope as its lifting system. (10) What about Maintenance in hoisting Device? Ans: Hoists and ceiling lifts are mechanical devices that can break down. They need regular servicing. Maintenance is generally complex and should be done by an expert. Purchasing a maintenance contract from a reputable supplier is a very good idea. Powered units often have a standby, rechargeable battery which comes with the lift. (11) What are the characteristics of manual hoisting? Ans:  Initial costs are lower  Easier to transport ,portable  Requires more work to lift heavier loads  Longer lifting time compared to powered varieties  Usually prone to more wear and tear over time than powered models (12) What are the characteristics of power hoisting? Ans:  Faster lifting speed  Wider range of lifting capacity  Pendant or controller operated  Electric models are prone to overheating with frequent use  Air/Pneumatic models are useful where sparking is a concern. (13) What are the difference between pneumatic Hoist and Electric Hoist
  • 71.
    (14) What arethe difference between Hoist and Crane? Ans: Hoist Crane A hoist is a device deployed for lowering and lifting loads. crane is a device utilized for moving loads in different directions. A hoist is a simple equipment. a crane is a complicated device. A hoist can move loads vertically. a crane can move loads both vertically and horizontally. (15) What are the advantages of drum hoist? Ans: Advantages:- • Drum hoists require less routine maintenance than a friction hoist, because the haulage cable is fixed to the drum, and therefore have less downtime, and the maintenance regime is less sophisticated. • Drum hoists can continue to operate if the shaft bottom gets flooded and less shaft depth is required below the loading pocket, unlike friction hoists where such flooding could cover the tail ropes and so on. Because drum hoists do not have tail ropes • The hoisting system is more suited to slinging beneath a conveyance (16) What are the Disadvantages of drum hoist? Ans:-Disadvantages:- • Drum hoists take up more space than a friction hoist for the same service as all of the haulage cable must be accommodated on the drum when the hoist is fully raised. • Drum hoists require rapid fluctuations in power demand, which can pose a problem if power is generated on site rather than provided through the main power grid.
  • 72.
    (17) Draw undergroundmining plant main components related to shaft and hoist? Fig: underground mining plant main components related to shaft and hoist
  • 73.
    1 .What arethe Applications of hoist in Industries? 4 Ans: Hoists are used anywhere lifting and moving a load is required, not restricted to industrial applications. Hoists have a wide range of applications including lifting cargo, construction materials, engines and warehouse stock. Industries where hoists are used include the followings:  Aerospace  Automotive  Construction  Logging  Marine  Manufacturing  Medical  Mining 2 .How the maintenance of Hoist is done? 3 Ans: As with any equipment it is important to assess the condition of a used or refurbished hoist. Inspection of the hoist rigging equipment as well as regular maintenance of the hoist is highly recommended. If possible, obtain the serial number for the used item. This will help identify the design specifications and limitations as set by the manufacturer. Although not common, failure in the support structure or line material can occur. It is important to be aware of the regulations outlined by OSHA Standard 1910.179, “Overhead and Gantry Cranes,” outlines information regarding the operation and safety of overhead cranes. 3 .What are the considerations of using hoist? 4 Ans: Operating time, frequency of usage and load all factor into the life of the hoist. These factors as well as travel distance and speed will also affect the lifetime of the trolley, where applicable. Using equipment above recommended parameters will lower the product lifetime. The required effort to operate a manual hoist (lever or hand operated) should be within the limits of the operator. The lifting capacity of the hoist should not be higher than the weight capacity of the structure that will support the hoist .For most applications requiring regular lifting of 2 tons or more, a motorized trolley is recommended. Structural components such as the load block or hook add to the overall weight being lifted, keep this in mind when assessing lifting needs.Specialty or custom hoists are often available from certain manufacturers. 4 .Write down the Use of Power Travel Wire Hoist. 2
  • 74.
    Ans: Its aheavy-duty electric hoist which is ideal for rough environments.it is one of the fastest moving hoists. Where electric motor and dual rails are used it can carry up to 20tons but is not limited to that. Specific power travel wire hoists can be designed for a heavier load-bearing capacity. This hoist truly delivers power and efficiency required in chemical plants, foundries and steel mills. 5 .Write down the use of Push Pull Trolley Hoist. 2 Ans: It’s a hand operated hoist with a trolley attached at the end. The trolley comes equipped with wheels for easier lateral motion. This hoist specifically geared towards load shifting rather than cross motion. They have load bearing capacity of up to 3 tonnes. This hoist is perfect for warehouse and storage facilities. 6. Write down the use of Flame Proof Hoist. 2 Ans: This hoist is specially designed for environments where fire are a known hazard. Oil refineries and chemical plants are the major businesses in need of this hoist. It’s a regular hoist, electrically operated using a hand-held pendant. 7. Write down the use of Double Rail Hoist. 2 Ans: this hoist is used for double girder cranes.it is also referred to as crab hoist. Its excellent for heavier loads. Double girder cranes are used for spans and need a specialized hoist, which is where the crab crawls. 8. Write down the use of Double Rail Hoist. 2 Ans: It’s one of the most versatile hoists, providing ample maneuverability. Its used in the environments where lot of cross movement is necessary.it navigate through twists and turns and easily; change direction as needed. Its used in warehouses and manufacturing plants. 9. Write down the use of Electric Hoist. 2 Ans: Electric hoists can be designed to use chain or wire rope, and use an electric motor to turn gears located inside the hoist that lift or lower the load .Electric hoists can be used in a variety of applications and come in numerous types and configurations, but are limited by duty cycle and can’t run continuously. The electric motor in the hoist requires a cooling-off period in between uses to ensure that the motor doesn’t overheat. 10. What are the uses of Electric Chain Hoist? 2 Ans: Electric chain hoists are used for lifting or lowering material. An electric motor and controller are utilized to lift, lower and accelerate or decelerate the speed of the hoist. Electric hoists are ideal for use in industrial production lines and small machine shops where more frequent and faster lifting is required. 11. Briefly describe about maintenance and servicing of hoist and sling? 7 Ans: The maintenance of hoists and slings is a vital element in ensuring the safety of service users. Like all mechanical equipment, hoists suffer wear and tear during prolonged use and can malfunction or just wear out. Faults and breakdowns involving hoists, and a failure to repair or maintain them, are the most common causes of accidents and prosecutions.managers must ensure that all hoists are maintained and regularly serviced according to the recommendations of the manufacturer, usually on a six-monthly basis. Maintenance should
  • 75.
    be carried outby qualified service personnel only and it is best to ensure that a full maintenance contract for each hoist is in place.They should not be tampered with by an untrained person, beyond the standard types of adjustment. Careful records should be kept of all maintenance, servicing, adjustment or upgrading throughout the working life of each hoist. These records should contain the name, type and reference/identification number for each hoist as well as a maintenance schedule which defines exactly when the hoist was last serviced and when it is due its next service. Highly visible stickers on hoists stating the same information should be used.Whenever a fault occurs, it should be corrected and full details noted. Instruction leaflets that accompany equipment should be carefully studied and guidelines followed precisely. 12. What Are Hoists and When Do Crews Use Them? 6 Ans: Hoists lift and lower by use of a chain, cable, wire or rope. In this sense, cranes are also a type of hoist because they employ wires, cables or ropes for moving objects from one place to another. For small applications, hoists in conjunction with pulleys can be operated by hand. When elbow grease and muscle isn’t enough because of the weight of the object being hoisted, electric, pneumatic or hydraulic-driven hoists may be used. Electric hoists are easy to operate and offer more flexibility, while chain hoists are used for simple lift and lower operations. Materials aren’t the only vital pieces of a construction project that may need hoisting. Workers may need to be hoisted through the use of temporary elevator systems, or lifts, during the construction of larger-scale building projects.It is important to safely secure workers, making them capable of getting to hard-to-reach or elevated areas on a project. Workers can use boom lifts, or boom hoists, to access hard-to-reach places. They are common in construction but also in maintenance operations such as working on utility poles. 13. What should you do before using a hoist? 5 Ans: Hoists are mechanical devices use to lift, pull and hoist, and are equipped with a pulley. Since then, hoist technology has come a long way – hoists are available in manual, electric, hydraulic and even universal styles. They’re used in a number of different industries. we learn more about hoists used for securing, lifting and rigging applications and what exactly we should do before you use one.these are-  Hazard identification, solving common hazard issues like-falling equipment/materials, electrical issues, avoiding overload issues.  Training in hoist safety and operating procedures.  Inespection : pre-operation inspection, frequent inspection, period inspection .  Learning about hand signals.  Know the ropes  Making checklist 14. Basic types hoist use in mining. 5
  • 76.
    Ans: A hoistor winder is a mission critical application found in underground mines. The hoist is used either to transport ore to the surface or personnel to or from the mineshaft. Basically, there are three types of hoists: -Friction hoist typically used in Europe, Asia, and Australia -Drum hoist typically used in North America, South Africa, and South America -Multi-rope hoist for very deep mine shafts In the drum hoist,the hoisting cable is wound around the drum when the hoist is lifting. In smaller applications,a single drum can be used.In a double drum solution,two skips can be used in balance. In the friction hoist,the cablepasses the drum and the tail end of the cable is counter- balanced;the friction between the drum and the cable enable the lifting action.The drum occupiesless space compared to a drum hoist and is economically more suitable for more shallow shafts. The multi-rope hoist is used for very deep mine shafts such as in many South African mines. 15. Where manual and power hoists are use? 4 Ans: Manual hoists used where-  Budget is low  Easy transport  Longer lifting time  Work type-simpler Power hoists used where-  Budget is high  Working time is less  Where electricity, pneumatic and hydraulic system are available.  Work type-complex
  • 77.
    Structure of thepump 1. What is pump? Answer: A pump is device that is used to perform the transfer of fluids of substances such as slurries from one point, usually at a lower elevation, to another point at a higher elevation. A pump is a device that moves fluids (liquids or gases), or sometimes slurries, by mechanical action. Pumps can be classified into three major groups according to the method they use to move the fluid: direct lift, displacement, and gravity pumps. A pump in general is a machine which imparts energy to anything flowing through it. This can be any fluid, heat or even electrons. The devices pumping heat are called as heat pumps and electrical batteries can pump electrons. The spontaneous tendency of anything is to flow from high potential to low potential and this natural tendency is harnessed in many applications. But the pump does exactly the reverse; it forces something to move from low potential to high potential. For this purpose pumps use energy and by their functioning transfer that energy to the substance flowing through them. 2. How many types of pump? Answer: Pumps can be classified by their method of displacement into positive displacement pumps, impulse pumps, velocity pumps, gravity pumps, steam pumps and valveless pumps. There are three basic types of pumps: positive displacement, centrifugal and axial-flow pumps. 3. Shortly describe the part of the pump? Answer: The main components in a pump are the casing, impeller, backing plate, shaft and shaft seal, and the motor adapter. Some pumps have the backing plate as part of the casing in which case you would have a removable cover. 4. Describe the basic principle of pump. Answer: In simple words we consider a pump to be a black box to understand its working. Fluid enters a pump at certain velocity and pressure, which may be even zero, and leaves it with increased energy, that is, velocity and pressure. For this a pump consumes a certain amount of energy from any external source. Now, what is happening inside that black box? There are rotating components inside which move the fluid either by confining it in definite volumes and then displacing it or by imparting energy to the fluid by dynamic action of the moving parts and increasing velocity and pressure of the fluid. 5. How does a pump work? Answer: A Pump works by imparting energy supplied by the prime mover, to the liquid, in two ways namely; 1. By imparting kinetic energy to the liquid by an impeller as in Centrifugal Pumps 2. By physically pushing (displacing) the liquid as in Displacement Pumps.
  • 78.
    6. Describe thecentrifugal pump? Answer: Centrifugal Pumps work on the principle of Centrifugal Force acting on any mass when rotating. The liquid entering the eye of the impeller comes in contact with the rotating impeller, takes up the kinetic energy from it, and is acted upon by Centrifugal Force causing it to move towards the periphery of the impeller. On leaving the periphery of impeller, it enters the Volute Chamber or the Diffuser Vanes where its kinetic energy is converted into pressure. This pressure in the liquid causes it to move ahead in the pipes to its delivery point. More than one impeller may be fitted on same shaft operating in similarly designed casing. Such Pumps are called Two-Stage, Three –Stage, or Multi-Stage Centrifugal Pumps. 7. Briefly describe the displacement pump? Answer: Displacement Pumps are of mainly two types: Reciprocating Piston Pumps and Rotary Pumps. There are several variants in Reciprocating Piston Pumps. Similarly, there are several Rotary Displacement Pumps like Gear Pumps, Screw Pumps, and Vane Pumps. All the Displacement Type Pumps work on the same principle, i.e. by physically displacing the liquid by pump’s moving parts. A Reciprocating Pump has a piston or plunger moving up and down via a crankshaft rotated by an electric motor. The top space above the piston is connected to suction and delivery pipes through suction and delivery valves. When the piston moves down, the suction valve opens and liquid from the suction pipe enters and fills the cylinder space above piston. Similarly, when the piston moves up, the liquid in the space above piston is pushed out through delivery valve into the delivery pipe. When only space above the piston is used, the pump is called Single Acting Pump. However, the underside of the piston also can be fitted with suction and delivery valves, connecting to suction and delivery pipes and used as separate unit. The pump using both sides of the piston is called Double Acting Pump. 8. What is the function of the pumps? Answer: A pump produces liquid movement or flow: it does not generate pressure. It produces the flow necessary for the development of pressure which is a function of resistance to fluid flow in the system. 9. What is the hydraulic pump? Answer: A hydraulic pump is a mechanical device that converts mechanical power into hydraulic energy. It generates flow with enough power to overcome pressure induced by the load. 10. Basic structure of centrifugal pump? Answer: basic structure is composed of six parts of the centrifugal pump impeller, respectively, pump body, pump shaft, bearings, sealing rings, stuffing box. The core of the impellers are centrifugal pumps, its speed and high output, on the impeller blades also played a major role, before Assembly of the impeller through the static balance
  • 79.
    test. Impeller internaland external surface should be smooth, to reduce the flow of friction loss. Pump body also known as shell, which is the body of water pump. Play a role in supporting fixed, and is connected with the installation of the bearing bracket. The role of the pump shaft is connected through coupling and electric motor, the motor torque to impeller, it is the main component transfer mechanical energy. Bearing using a transparent oil as lubricant, fuel oil level line. Too much oil seeps along the pump shaft, too little bearing overheating again burned to cause an accident! Temperature of the bearing in the pump is running at 85 degrees, usually runs at about 60 degrees. Seal rings also known as leak reduction ring. Stuffing consists of filler, seal ring, Gland, packing tube, water seals the tube. Stuffing role primarily to closed pump housing and the space between the pump shaft, do not let the water flow in the pump to the outside to not let outside air into the pump. Keep vacuum in the pump! When the pump shaft and packing friction generates heat to seal control of cooling water to water circle makes filler! Keep the pump running. During pump operation inspection check is paying special attention to stuffing! Running about 600 hours to replace the packing. 11. Describe the basic structure of pumps. Answer: Pump Structure Fluid end Cylinder, Discharge Manifold, and Suction Manifold are strong, chemical and corrosion resistant. These parts are available in forged brass, forged steel or machined precipitated hardening stainless steel and depending on the customer's applications.
  • 80.
    Valve Our valves usealumina ceramic seat discs welded with high-strength metal to provide corrosion and chemical resistance. This provides long operational life with a wide range of liquid compounds. Valve2 For large class pumps we use an in-line valve design with a smaller fluid end for weight reduction and ease of maintenance. Gland Packing We use leak resistant, self lubricating and cooling gland packings which are designed to protect against liquid leakage when pressurized. We also have aramid packings available for specific high performance needs. Crankcase We use aluminum die cast crankcase which provides weight reduction for small and medium class pumps. For large class pumps we use aluminum die cast and ductile iron to provide added strength. Connecting Rod We use aluminum die cast and forged connecting rods for weight reduction for our small and medium class pumps. For our large class pumps, we use white metal forged ductile for superior strength, smooth movement and durability. Bearing We use high quality bearings for long operational life to withstand consecutive driving and repetitive ON-OFF conditions. Crankshaft We use superior ductile cast iron and chrome molybdenum for strengthened surface treatment. This provides long life under severe operation conditions. Plunger
  • 81.
    To provide durabilityand corrosion resistance, we use plungers made of silicon carbide and alumina ceramic. In addition, our large class pumps have an automatic adjusting system for the central axis and connecting rod. Our pumps are carefully designed for ease of dismantling and maintenance. 12. Describe the structure of pressure regulator. Answer: Structure of pressure regulator Exhaust pressure lever The exhaust pressure lever maintains the pump pressure to nearly 0 during starting and stopping operation. Overflow port The overflow port is used to return extra liquid to the tank. Pressure adjusting knob The discharge pressure of the pump is controlled by pressure adjusting knob. Spring Giving the power between a disc and seat and adjusting the gap of them, it keeps the fixed pressure on cleaning solution that goes out of the pump. Piston The piston conveys the power of the spring to the disc. The piston prevents sounding (resonance) by using viscosity of the oil. As it shows an effect in proportion to the movement, It is able to mak e performance of pressure regulator in the best conditions. Body Put oil in a body. Please use ordinary engine oil or industrial general-purpose oil For warm water application, it most effective to use high viscosity oil.
  • 82.
    Disk Seat We usehigh strength, corrosion and chemical resistance seat discs welded with high strength metal which are available in alumina, ruby disc and zirconia according to customer specifications. 13. Describe the Operation theory of unloader valve. Answer: Set up the pressure of discharge water by closing the Pressure Adjusting Knob. It is pressurized from the entrance of discharge port. When the pressure exceeded the set up pressure, Direct operational relief valve is pushed up by water/solution and it becomes overflow water.When hig h pressure nozzle is closed, Check Valve closes. High pressurized water/solution goes through the passage and keep pushing up the piston. Then, unloader valve return water/solution through overflow hose. When high pressure nozzle is opened, the pressure in unloader valve goes down and piston comes down and unloader starts normal operation.
  • 83.
    Q 1 Howdoes an axial flow pump work? Ans An axial flow pump has a propeller-type of impeller running in a casing. The pressure in an axial flow pump is developed by the flow of liquid over the blades of impeller. ... It allows the fluid to enter the impeller axially and discharge the fluid nearly axially. The propeller of an axial flow pump is driven by a motor. Q 2 what are the parts of centrifugal pump? Ans Each centrifugal pump is made of hundreds of parts. There are a few components that virtually every centrifugal pump has in common. These components can be subdivided into the wet end and the mechanical end. The wet end of the pump includes those parts that determine the hydraulic performance of pump. The two primary wet ends are the impeller and casing. In some cases the first radial bearing can be water lubricated. In this case also bearing can belongs to wet ends. The mechanical end includes those parts that support the impeller within the casing. The mechanical end of the pump includes the pump shaft, sealing, bearings and shaft sleeve. Q 3 How do you increase discharge pressure from a pump? Ans Discharge pressure can be increased by changing the speed( rpm) of impeller of pump. Head can also be increased by installing second pump in series. Head can also be increased by increasing the diameter of impeller. By installing impeller of large diameter, discharge pressure will be increased. Q 4 Which pump is used for slurry? Ans Both centrifugal and positive displacement pumps can be used for slurry. Centrifugal slurry pumps can have between bearing-supported shafts with split casing or rubber- or metal-lined casing. Configurations include horizontal, vertical suspended and submersible. Q 5 What are the different types of water pumps? Ans Water pumps suitable for this application come in two main types and can be electric, gas-powered, hydraulic, or manual. There are two basic types of water pumps: centrifugal and positive displacement. Both types are designed to move water from one place to another continuously. Q 6 Which type of pump is most efficient? Ans Whilst centrifugal pumps are the most common type of pump installed due to their simplicity, positive displacement pumps are a solution that can handle more difficult conditions where centrifugal pumps may fail, thanks to their ability to be run at any point on their curve Q7 What are different types of pump? Ans Pumps are classified into two types namely Dynamic pumps as well as Positive Displacement Pumps. Types of Pumps. Centrifugal Pumps.
  • 84.
    Vertical Centrifugal Pumps. HorizontalCentrifugal Pumps. Submersible Pumps. Fire Hydrant Systems. Diaphragm Pumps. Gear Pumps. Q 8 What is the function of pump? Ans A pump produces liquid movement or flow: it does not generate pressure. It produces the flow necessary for the development of pressure which is a function of resistance to fluid flow in the system. Q 9 How does pump work? Ans A pump is a mechanical device, that is used to pick up water from low-pressure level to high-pressure level. Basically, the pump changes the energy flow from mechanical to the fluid. This can be used in process operations which needs a high hydraulic force. ... This equipment needs low suction and high discharge pressure. Q 10 What is the principle of pump? Ans Fluid enters a pump at certain velocity and pressure, which may be even zero, and leaves it with increased energy, that is, velocity and pressure. For this a pump consumes a certain amount of energy from any external source Q 11 What is negative displacement pump? Ans A non-positive-displacement pump produces a continuous flow. However, because it does not provide a positive internal seal against slippage, its output varies considerably as pressure varies. Centrifugal and propeller pumps are examples of non-positive-displacement pumps. Q 12 How does a pump create suction? Ans As the engine starts, the impeller turns which forces the water around it out of the pump's discharge port. The partial vacuum created, allows the earth's air pressure to force water up the suction hose (straw), and into the suction (inlet) side of the pump to replace the displaced water. Q 13 What is the principle of reciprocating pump? Ans Reciprocating pump operates on the principle of pushing of liquid by a piston that executes a reciprocating motion in a closed fitting cylinder. Operation of reciprocating motion is done by the power source. Q 14 What are the two types of positive displacement pumps? Ans There are two main types of PD pumps: 1. Rotary pumps - including gear, screw, vane, peristaltic, lobe, and progressive cavity — use rotating parts to move the liquid in and out of the pump chamber. Q 15 What are pump stages? Ans A pump that contains different stages within the piping system where force is applied to the water. Each stage consists of one impeller as well as its accompanying diffusion components. The term “multistage” is usually used in reference to centrifugal pump
  • 85.
    Action of Pump(Centrifugal) 1.Define pump. Ans:A pump is a device used to move fluids, such as liquids, gases, or slurries. 2.List out the types of pumps. Ans:Types of pumps: i. Reciprocating pump ii. Centrifugal pump iii. Face pump 3.What is centrifugal pump? Ans: A centrifugal pump is a mechanical device designed to move a fluid by means of the transfer of rotational energy from one or more driven rotors, called impellers. 4.Write down the general components of centrifugal pump. Ans:Components of centrifugal pump: i. Suction pipe ii. Foot valve and strainer iii. Delivery pipe iv. Delivery valve Airlock 5.What are the types of centrifugal pump? Ans:Types of centrifugal pump: i. Volute type ii. Diffuser type iii. Peripherial Turbine iv. Propeller type v. Mixed flow type 6.What is the principle of centrifugal pump? Ans: The pump works on the principle of the forced vortex flow. It means when a mass of liquid is rotating by an external torque, the rise in pressure head of the rotating liquid takes places. The rises in pressure head at any point is directly proportional to the velocity of the liquid at that point.
  • 86.
    7.Write down theadvantages of centrifugal pump. Ans: Advantages: i. The biggest advantage of centrifugal pumps is their simplicity. ii. They are suitable for large discharge and smaller heads. iii. They do not require any valves or many moving parts. iv. Their output is very steady and consistent. 8.What are centrifugal pump used for? Ans: Centrifugal pumps are used to induce flow or raise a liquid from a low level to a high level. These pumps work on a very simple mechanism. A centrifugal pump converts rotational energy, often from a motor, to energy in a moving fluid.
  • 87.
    General Knowledge offans 1. What is fan? Answer: A fan is a powered machine used to create flow within a fluid. Typically, a gas such as air. 2.Write the importance of fans – Answer: - Ventilate large mine area. - Run continuously with large motor. - Control all of the air passing through the system. 3.Describe the Importance of buster fans – Answer: - Improve the working environment. - Reduce temperature at hot place of mine. - Provide proper ventilation where generally ventilation air does not enter. - Inverse the air quantity. - Control dust on a specific area. 4. Purpose the Selection of main fans. Answer: Care should be taken that any main fan purchased should be capable of producing the range of pressure-volume duties necessary throughout its projected life. The variation in required fan duties resulting from time phase exercises should be considered, particularly where a fan is to be relocated at some time during its life. For a new purchase, fan manufacturer's catalogues should be perused and, if necessary, discussions held with those manufacturers, in order to ensure that the fan selected is capable of providing the required range of duties. Fortunately, the availability of variable pitch axial fans and inlet vane control on centrifugal fans allows a single fan to provide a wide range of duties with a fixed speed motor. A more detailed discussion of fan specifications is given in Section. 5. Which is primary ventilation fan? Answer: Primary ventilation fans are generally in continuous operation to keep a constant flow of air moving in underground. 6. Illustrate the Primary ventilation fans Answer:
  • 88.
    Axial or propellerfans: There are three basic types of axial fans: propeller, tubeaxial, and vaneaxial. Propeller fans are most commonly used for dilution ventilation or cooling. These fans are often mounted in a wall or ceiling. Common examples are your automobile radiator fan or a free standing room fan. The basic characteristics of these fans include that they: can move large amounts of air if there is little resistance, and are not suited for local exhaust ventilation because they do not provide enough suction to draw air through the system. Tubeaxial and vaneaxial fans: They are essentially propeller fans made to fit in a duct. They are usually limited to "clean air" applications such as exhaust ducts going through the roof. Centrifugal fans There are three types of centrifugal fans determined by the type of fan blades: forward inclined blades, backward inclined blades, and straight radial blades. Fig : Types of Primary Ventilation Fans. 7. Classify the surface fan. Answer: There are three types of surface fan such as: 1) Axial fan 2) Centrifugal fan 3) Axial-centrifugal fan
  • 89.
    8. Differentiate betweenaxial fan and centrifugal fan. Answer: Difference between axial and centrifugal fan- Axial fan Concentration fan 1. This type has various blade shapes including Aerofoil, Sickle, Paddle, and Variable pitch 1. Typical impeller blade construction types includes Paddle, Radial, Backward curved and Forward curved. 2. Axial fans are used for relatively high flow rates 2. Centrifugal fans are are low flow rates 3. Low pressures with flow parallel to the axis of fan. 3. High pressures with flow perpendicular to blower axis. 4. They also have low power input. 4. They also have high power input. 5. They are generally selected for simple extraction or cooling applications with very low system resistance, such as moving air from one large space to another, desk fans and condenser cooling in refrigeration. 5. Typical applications for Centrifugal fans include air handling units, process heating and cooling, electronic cooling and boiler combustion air 9. Define the axial fan. Answer: An axial fan is a type of fan that causes gas to flow through it in an axial direction, parallel to the shaft about which the blades rotate. The flow is axial at entry and exit. The fan is designed to produce a pressure difference, and hence force, to cause a flow through the fan. 10. Where are the axial fan used? Answer: In an industrial setting application for axial fans abound. One of the most common is cooling the power source of machinery. Axial fans are often mounted to a motor to either pull air over the motor to cool it, or to push hot air away from a motor to cool it. 11. Short note: Booster fans. Answer: When the airflow in a section of the mine must be adjusted to a magnitude beyond that obtainable from the open system, a booster fan may be used to enhance the airflow through a part of the mine. When they are used, they should be designed into the system in order to help control the leakage, without causing undesirable recirculation in either normal or emergency situations. In the U.S., booster fans are prohibited in underground coal mines
  • 90.
    12. Give thedefinition of forcing fan and exhaust fan. Answer: Forcing fan: A fan which blows or forces the intake air into the mine workings, as opposed to an exhaust fan. Exhaust fan: In coal mining, a fan that sucks used air from a mine and thereby causes fresh air to enter by separate entries to repeat the cycle.
  • 91.
    1 .What isMain Fan ? Ans : A machine possessing rotating air moving blades to exhaust or push the air volume necessary to ventilate mine workings. A small portable fan used to supplement the ventilation of an individual workings place. 2. How Many types of Mine fans ? Ans : There are various types of mine Fan .These are- 1. Main Fans 2. Auxiliary fans 3. Booster fans 4. Scrubber fans 1. Main fans, which create the primary ventilating pressure, either forcing or exhausting, that generates the ventilation circuit around the mine. 2. Auxiliary fans, which generate an air flow beyond the circuit created by the main and booster fans. These fans are used in headings and developments. 3. Booster fans, Booster fan is a large underground fan which is installed in series with main fan to boost the pressure. 4. Scrubber fans, which remove dust by passing air through a filter. 3. List out the Nomenclatures of Axial Flow Fan. Ans : Nomenclatures of Axial Flow Fan are- 1) INPUT CASING 2) IMPELLER CASING 3) ELECTRO MOTOR CASING 4) DIFFUSER
  • 92.
    5) IMPELLER 6) ELETROMOTOR 7) COVER CORE 8) COOLING FAN 9) HYDRAULIC UNIT 10) DIAGNOSTIC TER. BOX 11) JOIN CONNECTION-CASE 12) JOIN CONNECTION-CORE 13) FANS BASE 4. What is Centrifugal Fan ? Ans : A centrifugal fan is a mechanical device for moving air or other gases in a direction at an angle to the incoming fluid. Centrifugal fans often contain a ducted housing to direct outgoing air in a specific direction or across a heat sink; such a fan is also called a blower fan, biscuit blower. 5. Sketch The theoretical characteristics Curves for a centrifugal fan. Ans : Fig:1 - Theoretical characteristic curves for a centrifugal fan. 6. What is booster Fan ? Ans :
  • 93.
    A booster fanis an underground fan installed in series with a main surface fan and used to boost the air pressure of the ventilation air passing through it. Currently booster fans are used in almost all foreign major coal mining countries requiring this form of ventilating air motivation including the United Kingdom, Australia, Poland, South Africa and China. 7. Write The primary objectives of a booster fan. Ans : The primary objectives of a booster fan are- 1. To enhance or maintain adequate airflow in areas of the mine that are difficult or Uneconomic to ventilate by main fans, and 2. To redistribute the pressure pattern such that air leakage is minimized. 8. What parameter are used to be monitored installation by Booster Fan ? Ans : The parameters to be monitored at a booster fan installation include: • gas concentrations (e.g. methane) in the air approaching the fan • carbon monoxide and/or smoke both before and after the fan • pressure difference across the fan measured, preferably, at the adjoining airlock • an indication of airflow in the fan inlet or outlet • bearing temperatures and vibration on both the motor and the fan impeller and • positions of the airlock and anti-reversal doors. 9. Write the use of Booster Fan. Ans : The use of booster fans in underground mines can be divided into three categories: 1. Fans in the Mains returns 2. Fans in the panel returns 3. Fans that allow for recirculation of uncontaminated return air into the intake. 10. Explain Considerations for Utilizing Booster Fans in Underground Coal Mines. Ans : A booster fan is an underground ventilation device installed in the main airstream. There are two major hazards associated with the misuse of booster fans: mine fires and flow recirculation. These guidelines provide information about these hazards, recommended control measures, and action plans to prevent them. Leakage is a loss of air from one airway to another, normally from intake to return. Recirculation is the process of reusing part of the return air to ventilate a working district. 11. Write the Purpose & Advantages of Booster Fan. Ans :
  • 94.
    Purpose of BoosterFans  For improving the working environment in case of deep and hot mines through improved air velocities.  For increasing the air quantity in a particular district/panel, booster fans can be used. Advantages: 1. Reduced intake to return pressure differentials and hence reduced leakage and need for airlocks; 2. Reduced surface fan pressures, allowing existing installations to remain in place; 3. As an alternative to avoid potentially more expensive options such as shafts, additional headings or prohibitively large surface fans; and 4. As a method to be used to boost single panel(s) rather than the whole mine to minimize regulation and hence mine resistance. 12. Write Short Note on Fan Measurement Techniques Ans: Fan Measurement Techniques. The pitot tube is an instrument to measure The velocity in high range. The precision pressure sensor has been hooked up to the tube to measure the Static, Velocity and Total Pressures. This device consists essentially of two concentric tubes. When held facing directly into an airflow, the inner tube is subjected to the total pressure of the moving airstream, pt. The outer tube is perforated by a ring of small holes drilled at right angles to the shorter stem of the instrument and, hence, perpendicular to the direction of air movement. This tube is, therefore, not influenced by the kinetic energy of the airstream and registers the static pressure only. A pressure gauge or manometer connected across the two tappings will indicate the difference between the total and static pressure.
  • 95.
    Topic- “The Actionof Fan” 1.Define fans. Fans: Fans are the "workhorses" of the ventilation systems. In order to have an effective ventilation system, fans must be the appropriate size and type. They must provide enough speed (air movement) to capture contaminants at the source, draw them through the hood, and carry them through the duct system, through the air cleaning devices and exhaust to the outdoors. 2 .Explain booster set? The technical answer to this question is that it is a multi-pump skid-mounted system comprising: Normally two or more pumps, commonly with variable speed drives. Manifolds, valves and expansion vessel. Control gear, sensors and BMS interface system. The less technical answer is: a pump with pressure control, which automatically maintains a constant pressure in the system. The main use for a booster set is to pressurize drinking water within the built environment or the mains water network, but booster sets are also used for irrigation, car washes, water treatment systems, industrial processes and fire suppression systems. 3. How to select the right booster fan? There are lots of things we all take for granted. Having running, clean water is one; having running, clean water that flows effortlessly is another. Low water pressure is something that many people believe is just down to bad luck. However, there are certain things we can do to transform a pathetic trickle of a shower into a revitalizing cascade of water, for example. One of those things is installing a booster set. 4. Write down the causes of fan failure.  Poor preventive maintenance including regular cleaning of guide vanes.  Unrecognized increasing fan pressure caused by increasing mine resistance.  An accumulation of dust on impellers may also cause the fan to run out of balance. 5.Briefly describe booster fan control policy.  Continuous electronic monitoring systems provide a tremendous amount of data. During the normal routine conditions that occur for the vast majority of the time, all that is required is that the monitoring system responds to any manual requests to display monitored parameters, and to record information on electronic or magnetic media. However, the ability to generate and transmit control signals raises the
  • 96.
    question of howbest to respond to unusual deviations in the values of monitored parameters. The vision of complete automatic control of the mine environment.  This work resulted in significant advances in the development of transducers and data transmission systems suitable for underground use. However, a completely closed loop form of environmental control has seldom been implemented for practical use in producing mines. The difficulty is that there are a number of variables which, although of vital importance in an emergency condition, may not be amenable to direct measurement. These include the locations of personnel and any local actions those personnel might have taken in an attempt to ameliorate the emergency situation. 6.Describe Steady state effects of stopping the booster fan?  For each proposed location for a booster fan, network simulations should be run to investigate the effect of stopping that fan. In general, the result will be that the airflow will fall in that area of the mine and increase in others. In all cases, the ventilation must remain sufficient, without the booster fan, to ensure that all persons can evacuate the mine safely and without undue haste. The implication is that main fans alone must always be able to provide sufficient airflows for safe travel within the mine, and that booster fans merely provide additional airflow to working faces for dilution of the pollutants caused by breaking and transporting rock. It is good practice to employ two or more fans in parallel for a booster fan installation 7.Describe the Fan Selection Procedure. Ans: The procedure applied in this study is the one developed at the University of California, Berkeley. This is an empirical approach which, by using a ventilation simulator, allows optimization of a power consumption function subject to a set of linear relationships between fan pressures and regulator resistances. Single Fan System The process is initiated by assigning a trial pressure to this fan, solving the network for airflow rates and pressure drops, and evaluating the resulting regulator resistances. These resistances are arranged in decreasing order of magnitude and evaluated by applying the following criteria: f If the smallest resistance is positive, then the fan is oversized. To achieve an improved condition, the trial pressure should be decreased by a fixed amount and the process repeated. ƒ If the smallest resistance is negative, then the fan pressure is inadequate. This should be increased by a fixed amount and the process repeated to achieve an improved condition. ƒ If the smallest resistance is equal to zero, then the trial pressure is the lowest fan pressure that minimizes the input power requirement. In most cases, the solution to the problem can be achieved after three iterations. Two Fan System At this stage, the single fan system is modified to include a booster fan. The network is then
  • 97.
    solved for thebest combination of fan pressures. The procedure is initiated by assigning a fixed pressure to the booster fan and varying the main fan pressure for a given range. For every pair of fan pressures the network is solved for flow rates, pressure drops, and a set of regulator resistances. By applying the evaluation criteria described previously, a local optimal solution to the problem can be determined. The total power consumed by the two fans can be calculated at this stage. The procedure is repeated for other booster fan pressures and a set of local optimal locations determined. These results can then be plotted as pressure-power graphs, and used to determine the global solution to the problem, namely a pair of fan pressures that satisfies the air flow requirements at the workings and minimizes the total power consumption. 8.Short note on Circuit fan Ans: Booster and circuit fans do not have duct connected at either end of the fan. They therefore normally include both a belt mouth and an eaves. Note that whilst booster fans are in series with a primary fan, they are physically separated from the primary fan. It is very important to ensure that, if the primary fan goes off, the booster fan does not go into stall, and vice-versa, i.e. if the booster fan goes off that the primary fan does not go into stall. A similar rationale applies for circuit fans. 9.Illustrate Booster fan. Ans:
  • 98.
    10.Write down theBasic components of axial flow fan Answer: It consists of a shaft with a hub (boss).A number of blades are attached. Fig: Components of axial flow fan. 11. Write down the Steps in Considering Introduction of Booster Fans. Ans: Before the use of any booster fan is considered, alternate options should be evaluated. Options such as upgrading the main fan, repairing damaged bulkheads, and slashing/widening high resistance airways should be considered first, then the possibility of using booster fans. In existing mines, evaluation of the use of booster fans involves four major steps: planning, fan selection, installation, and commissioning.  Planning : Planning for the use of these fans almost always starts with ventilation surveys and estimation of airflow requirements. This is followed by network modeling and simulation exercises for different ventilation strategies.  Fan Selection: Once the fan duties are specified, the next step is to determine the type, size, and number of fans for the system. Here the objective is to select a fan or set of fans that meets the flow requirements and has high efficiency.
  • 99.
     Fan Installation: Followingthe fan selection, the next task is site preparation and fan installation. This may require the development of a bypass drift, widening of an existing drift, installation of airlock doors, and miscellaneous civil constructions. The drifts should be widened as recommended by the fan manufacturer. They should provide ample space to house the fan assembly, an overhead monorail, man doors, and fan condition monitoring components Fan Initiation: The next task is fan testing and commissioning. Testing involves checking the fan for stability, and running it first at no load (with the airlock doors open), and then at full load (with the doors closed). Parameters such as vibration, bearing temperature, shaft alignment, and blade tip clearance are measured during each test. 12. Short note on: i. Impeller Diameter ii. Fan width Ans: Impeller Diameter: This dimension usually determines the size rating of similar fans. The diameter varies the quantity as the square but has no effect on head if the tip speed is kept constant. Fan Width: Centrifugal fans are referred to as single or double width, depending on the construction of the impeller. A double-width fan has two impellers mounted side by side and rigidly coupled on the same shaft. This has the same effect as operating fans in parallel and produces approximately twice the quantity of a single- width fan. 13. Explain the principle of Axial flow fans. Ans: The principal action of an axial flow fan in producing pressure is to impart a tangential acceleration to the air as it passes through the impeller of the fan. The rotative energy must be converted into linear flow energy and static head as the air leaves the impeller. The total head imparted to the air by an axial floe fan, theoretically, can be found from the following equation: Ht = wVt (V1-V2)/5.2g Ht = ρVt(V1-V2) 14. Describe shortly fan noise. Ans: Sound is any source that produces a pressure wave in the audible range and noise is unwanted sound. The sound generated by a mine fan is undesirable and therefore, regarded as noise. Fan noise has two major components:
  • 100.
    A broad band,caused by air turbulence (vortex shedding), and the blade passage (discrete tone with harmonics) due to rotation of the wheel with a discrete number of blades. 15. Discuss the comparison of fan performance. Ans: 16. What is the purpose of booster fan? Answer: For improving the working environment in case of deep and hot mines through improved air velocities.
  • 101.
    for increasing theair quantity in a particular district/panel, booster fans can be used. 17.Describe the advantages of booster fan. Ans: Some of possible advantages of booster fans identified are: •reduced intake to return pressure differentials and hence reduced leakage and need for airlocks; •reduced surface fan pressures, allowing existing installations to remain in place; •as an alternative to avoid potentially more expensive options such as shafts, additional headings or prohibitively large surface fans; and •as a method to be used to boost single panel(s) rather than the whole mine to minimize regulation and hence mine resistance. 18.Discuss the Disadvantages of booster fan. Ans: there are various disadvantages of booster fans: •Capital cost of booster fans will certainly be greater than cost of regulator installation. •Monitoring of their off/on status is required particularly in gassy atmospheres. Automatic shut off is required if the main fans stop to avoid underground recirculation. •Shut off of either main surface or booster fans can trigger a requirement of withdrawal of all miners to the surface whether the shut off is caused by an electronic fault or a serious system failure. •Their use in a gassy atmosphere may require flame-proof electrics or placement of electric motors in intake air. This may necessitate use of extended drive shafts from intake to return air sides of a bulkhead. •If used in a gassy atmosphere the fan must be designed with anti-sparking characteristics. This means using stainless steel rotor and blades and that the most commonly used axial fan impeller material, aluminum, cannot be used. •The layout of parallel intake and return airways in collieries does not usually lend itself to the use of boosters. Most colliery panels comprise multiple intake airways and multiple returns in parallel. If one fan is used all return air to be boosted must be directed to one single airway. Colliery roadways are usually wide openings with limited vertical dimensions. This shape does not lend itself to the accommodation of a large fan and therefore, a considerable amount of site preparation and removal of roof material is usually required. •Competent stoppings are required where high air pressures occur downstream of fans to reduce leakage of return air into intakes and avoid. 19.Write the economic consideration of booster fan.
  • 102.
    The cost-benefits ofa proposed booster fan should be analysed with respect to time. A major booster fan installation should be assured of a reasonable life; otherwise it may be preferable to tolerate short-lived higher operating costs. On the other hand, a cluster of standard axial fans connected in a series/parallel configuration can provide an inexpensive booster fan solution to a short term problem. The financial implications of such questions can be quantified by combining total fan operating costs and the capital costs of purchasing and installing the booster fans. 20. Which steps are considered for the introduction of booster fan?  Planning  Fan selection  Fan installation  Fan initiation 21. Discuss about Practical constrain on booster fan location? Although there may be a considerable number of branches in the network within which a booster fan may, theoretically, be sited in order to achieve the required flow enhancement, the majority of those might be eliminated by practical considerations. Booster fans should, wherever possible, avoid locations where airlocks would interfere with the free movement of minerals, materials or personnel. Furthermore the availability of dedicated electrical power and monitoring circuitry, or the cost of providing such facilities to each potential site should be considered. If a booster fan is located remotely from frequently travelled airways, then particular vigilance must be maintained to ensure that it receives regular visual inspections in addition to continuous electronic surveillance Leakage and recirculation For any given pressure developed by a booster fan in a specified circuit, there exists a fan position where the summation of leakages in by and out by the fan is a minimum without causing undesired recirculation. 22.Write down the types of blades which are used in centrifugal fans. Types of blades used in centrifugal fans are  Straight steel plate paddle wheel  Forward multi-vane multi-blade  Backward turbo-vane 23.Give the advantages of vane axial fan over the centrifugal fan.
  • 103.
    The advantages ofvane axial fan over centrifugal fan are-  Greater compactness  Lower first cost  Straight-line installation, resulting in a lower installation cost  Lower sound level at the same tip speed 24.How many types of centrifugal fan wheels are used commonly? Ans: There are six types of centrifugal fan wheels in common use. Listed in the order of  creasing efficiency, they are:  1) Centrifugal fans with airfoil (AF) blades  2) Centrifugal fans with backward-curved (BC) blades  3) Centrifugal fans with backward inclined (BI) blades  4) Centrifugal fans with radial-tip (KT) blades  5) Centrifugal fans with forward-curved (FC) blades  6) Centrifugal fans with radial blades (RBs)
  • 104.
    1. Define beltconveyor? Ans: Continuous moving band of fabric, rubber, metal used for transporting object from one place to another. 2. Describe different parts of belt conveyor? Ans: 1. A fat endless belt which moves continuously. 2. The idlers which support the belt. 3. The structure of channel iron on which the idlers are mounted. 4. The tensioning arrangement for keeping the belt on proper tension. 5. The drums at the discharged and tail end over which the belt passes. 6. The drive head which comprises the electric motor, coupling, gearing an snub Pulleys. 3. Selection criteria of belt conveyor? Ans: 1.) Amount of material to be conveyed 2.) Continuity of operation needed. 3.) Sine of lumps. 4.) Distance of Trans portion. 5.) Environmental allowance. 6.) Gradient. 7.) Method of coal winning. I.e. Long way or RSP. 8) Capital available. 4. How do you calculate conveyor capacity? Ans: The conveyor belt capacity charts show tons per hour (TPH) based on material weighing 100 lbs. per cubic foot, 20° material surcharge angle with three equal length rolls on troughing idlers. CAPACITY (TPH) =. 03 x Belt Speed (FPM) x material weight (lb). 5. Write down the application of belt conveyor? Ans:  Mining  Automotive  Agriculture
  • 105.
     Computer  Electronic Food processing  Chemical  Print fishing and packing 6. Mark the advantages of belt conveyor? Ans:  A continuous supply of materials.  Low operating cost than road transportation  High rate and speed of supply  Bunding can be done to get fair grade  More efficiency and low cost 7. Mention the limitations of belt conveyor? Ans: 1. Cannot be useful for long distance. 2. Required high one time capital. 3. Lumps should not be of big size. 4. Place should be dry enough and air velocity should not be high. 5. Cannot be worked for high inclination. 8. Write short note about the pneumatic conveyor system? Ans: Every pneumatic system uses pipes or ducts called transportation lines that carry a mixture of materials and a stream of air. These materials are free flowing powdery materials like cement and fly ash. Products are moved through tubes by air pressure. Pneumatic conveyors are either carrier systems or dilute-phase systems; carrier systems simply push items from one entry point to one exit point, such as the money-exchanging pneumatic tubes used at a bank drive-through window. Dilute-phase systems use push-pull pressure to guide materials through various entry and exit points. Air compressors or blowers can be used to generate the air flow. Three systems used to generate high-velocity air stream: 1. Suction or vacuum systems, utilizing a vacuum created in the pipeline to draw the material with the surrounding air. The system operated at a low pressure, which is practically 0.4–0.5 atm below atmosphere, and is utilized mainly in conveying light free flowing materials. 2. Pressure-type systems, in which a positive pressure is used to push material from one point to the next. The system is ideal for conveying material from one loading point to a number of unloading points. It operates at a pressure of 6 atm and upwards.
  • 106.
    3. Combination systems,in which a suction system is used to convey material from a number of loading points and a pressure system is employed to deliver it to a number of unloading points. 9. Why conveyor system used in industries? Ans:  Conveyors are able to safely transport materials from one level to another, which when done by human labor would be strenuous and expensive.  They can be installed almost anywhere, and are much safer than using a forklift or other machine to move materials.  They can move loads of all shapes, sizes and weights. Also, many have advanced safety features that help prevent accidents.  There are a variety of options available for running conveying systems, including the hydraulic, mechanical and fully automated systems, which are equipped to fit individual needs. 10. What are the types of conveyor system? Ans: There are many types of conveyor system. This are given below:  Aero-mechanical conveyors  Automotive conveyors  Belt conveyor  Belt-driven live roller conveyors  Bucket conveyor  Chain conveyor  Chain-driven live roller conveyor  Drag conveyor  Dust-proof conveyors  Electric track vehicle systems  Flexible conveyors  Gravity conveyor  Gravity skate wheel conveyor  Line shaft roller conveyor  Motorized-drive roller conveyor  Overhead I-beam conveyors  Overland conveyor  Pharmaceutical conveyors  Plastic belt conveyors  Screw or auger conveyor  Pneumatic conveyors  Spiral conveyors  Vertical conveyors  Vibrating conveyors  Wire mesh conveyors
  • 107.
    COMPRESSED AIR PLANT 1.Defineis Compressor? Ans: A compressor is a mechanical device that increases the pressure of a gas by reducing its volume. 2. Classify all types of Compressor. Ans: 3.Why air compressor is must in any mine? Ans: Air compressor is must in any mine because: Mining applications where compressed air is especially useful include- i. Pneumatic tools ii. Blasting iii. Material handling iv. Cleaning v. Ventilation vi. Methane gas extraction
  • 108.
    vii. Exploration drilling viii.Fan ix. Pump x. Production xi. Transportation 4. Write down the function of compressed air plant. Ans: The function of compressed air plant: i. Handling reciprocating tools such as rivet gun, hammer and others. ii. Handling rotating tools such as air motor, grinder, drill, reamer, air pump and others. iii. Use as spraying mechanism; paint, oil, pesticide, and others. iv. Handling air piston to energize tools such as pressing, lifting and clamping. v. Air spray for cleaning purpose. vi. Pneumatic system. 5. Describes maintenance of Air Compressor. Ans: Air compressor maintenance: i. Read the user manual ii. Tighten the nuts and bolts iii. Clean the intake valves iv. Inspect the hoses v. Change the air filter vi. Drain condensate from the tanks vii. Clean the compressor fuel tank viii. Inspect the air compressor shutoff system ix. Change out the oil x. Change the air/oil separator 6. What is compressed air system? Ans: A compressed air system is a composed of a compressor, a receiver, a distribution network and the air-operated machine. 7. Write down the components of compressed air system. Ans: Compressed air systems consist of following major components: 1. Intake Air Filters 2. Inter-stage Coolers 3. After Coolers 4. Air-drayers 5. Moisture Drain Traps 6. Receivers
  • 109.
    8.Write down theadvantages of compressed air plant as working agent. Ans: Advantages: i. Air can’t explode. Therefore, an expensive explosive prevention equipment is not require. ii. Air system can be control at high velocity, up 10m/s. iii. Delivery system of air is simple and can be deliver at long distance. iv. Air is clean. v. Recycle system is not required. vi. The system is flexible. vii. Air pressure and velocity can be adjust easily without considering the system capacity. viii. Air compressed system relatively cheap. 9.What is the main purpose of a compressor? Ans: The purpose of the compressor is to circulate the refrigerant in the system under pressure, this concentrates the heat it contains. At the compressor, the low pressure gas is changed to high pressure gas. 10. What are the basic applications of Compressor in Mining Operation? Ans: The basic applications of Compressor in Mining Operation are- i. Powering air tools ii. Blasting iii. Transporting materials iv. Cleaning v. Ventilating mine sites vi. Extracting methane gas and coal dust vii. Handling waste properly
  • 110.
    1. Electric locomotive? Answer:An electric locomotive is a locomotive powered by electricity from overhead lines, a third rail or on-board energy storage such as a battery, electricity. 2. What are the different types of locomotives? Answer: There are three methods of locomotive: mechanical, hydraulic or electric. Most diesel locomotives use electric transmission and are called diesel-electric locomotives. Mechanical and hydraulic transmissions are still used but are more common on multiple unit trains or lighter locomotives. 3. What are the main parts of an electric locomotive? Answer: Main Parts of electric locomotives:  Pantograph  Circuit Breaker  Transformer  Rectifier  Main Inverter  Battery  OHE  Traction motor 4. Describe pantograph. Answer: A pantograph is an apparatus mounted on the roof of an electric train, tram or electric bus to collect power through contact with an overhead catenary wire. It is a common type of current collector. Pantograph is used to connect the loco with overhead line. Pantograph draws 25 KV of electricity from overhead line, which is very high AC voltage.
  • 111.
    Figure: Pantograph 5. Howdoes an electric locomotive work? Answer: The functioning of electric locomotive involves current collection by a pantograph continuously touching the overhead wire, running over the bus-bar of the locomotive roof to surge arrester and vacuum circuit breaker. 6. Discuss the circuit breaker? Answer: The circuit breaker is a protective device for locomotive equipment’s it is mounted on the roof of locomotive. The function of circuit breaker is to make the supply ON & OFF both in normal & faulty condition. Figure: Circuit breaker
  • 112.
    7. Sketch theblock diagram of modern locomotive. Answer: 8. Define transformer. Answer: Electrical power transformer is a static device which transforms electrical energy from one circuit to another without any direct electrical connection and with the help of mutual induction between two windings. The 25 KV single phase AC power supply of Overhead line is fed to the winding of regulating transformer through main bushing. The winding is equally divided into 32. Figure: Loco transformer 9. What do you mean OHE? Answer: In OHE (overhead electrification systems), the supply of electricity is through an overhead system of suspended cables.
  • 113.
    Figure: Overhead electrification 10.Write short note on the followings: I. Traction motor II. Rectifier Answer: Traction motor: A traction motor is an electric motor used for propulsion of a vehicle, such as locomotives or electric roadway vehicle. Figure: Traction motor Rectifier: A rectifier is an electrical device that converts alternating current (AC), which periodically reverses direction, to direct current (DC), which flows in only one direction. Instead of using a
  • 114.
    bridge rectifier, itis possible to use a thyrister. A thyrister is a kind of diode such that it allows current to flow when it receives a command through a third terminal. Figure: Rectifier 11. Write down the advantages & disadvantages of electric locomotive. Answer: Advantages:  Electric engines do not produce much heat, noise and smoke.  The simple nature of the electric engine makes them efficient and powerful.  High starting torque  Less maintenance required  Pollution free  Economical operating cost  Easy supply of power  Regenerative braking Disadvantage:  High capital cost  Less flexibility of routes  Interference of communication lines 12. Discuss about the smoothing reactor.
  • 115.
    Answer: Smoothing reactor: D.C.voltage obtained from rectifier is not pure. It contain little amount of A.C. pulse. It directly supply is given to T.M. the eddy current will generate and motor get heated and also spark and flashing occur between brush and commentator therefore by smoothing reactor (S.L.) is provided which absorbs A.C. pulse and gives D.C. to T.M. Figure: Smoothing reactor 13. Why do locomotives use electric motors? Answer: The use of a diesel engine frees the locomotive from being coupled to an external electricity supply, and the use of electric motors and drives allows control over the traction capabilities of the locomotive which would not be possible with a direct drive from the diesel engine. 14. Which motor is used in electric locomotive? Answer: The traction motor used in the electric train engine (locomotive) is generally squirrel cage 3 phase induction AC motor. 15. Why is it called a locomotive? Answer: The word locomotive originates from the Latin loco "from a place" ablative of locus "place", and the Medieval Latin motivus, "causing motion", and is a shortened form of the term locomotive engine, which was first used in 1814 to distinguish between self-propelled and stationary steam engines.
  • 116.
    1.Define locomotive? A locomotiveor engine is a rail transport vehicle that provides the motive power for a train. If a locomotive is capable of carrying a payload, it is usually rather referred to as a multiple unit, motor coach, railcar or power car; the use of these self-propelled vehicles is increasingly common for passenger trains, but rare for freight (see Cargo Sprinter and Iron Highway). 2.Discuss the types of locomotive? Steam locomotive: A steam locomotive is a type of railway locomotive that produces its pulling power through a steam engine. These locomotives are fueled by burning combustible material – usually coal, wood, or oil – to produce steam in a boiler. The steam moves reciprocating pistons which are mechanically connected to the locomotive's main wheels (drivers). Both fuel and water supplies are carried with the locomotive, either on the locomotive itself or in wagons (tenders) pulled behind. Internal combustion: Internal combustion locomotives use an internal combustion engine, connected to the driving wheels by a transmission. Typically they keep the engine running at a near-constant speed whether the locomotive is stationary or moving. 3.What Makes A Steam Locomotive Work? When heated, water turns to an invisible vapor known as steam. The volume of water expands as it turns to steam inside the boiler, creating a high pressure. The expansion of steam pushes the pistons that connect to the driving wheels that operate the locomotive. 1. Coal or oil are the fuels used for heating the water (coal is shown in the diagram). Coal is carried in the tender of the locomotive and is hand-shoveled by the fireman into the firebox. Water is carried in the tender in a tank surrounding the coal. The water passes to the locomotive through a device called an injector. 2. By spreading the coal evenly throughout the firebox, the fireman creates a level fire above the grates. Air flows up through the grates allowing the coal to burn hotter. The hot gases released from the coal flow forward through a series of flues or tubes to the front of the locomotive. 3. Water surrounds the outside of the firebox. Heat from the burning coal turns water to steam, which rises to the top of the boiler. The area surrounding the firebox and tubes is the “steam generator” of the locomotive. 4. Steam gathers at the steam dome, the highest point in the boiler. The engineer uses the throttle to regulate the amount of steam being sent to the pistons. A throttle lever in the cab opens and closes the throttle valve in the steam dome.
  • 117.
    5. Steam passesto the piston valves which control admission of steam to the cylinders. Once in the piston, the steam expands, pushing it in the opposite direction. At the end of the piston stroke, an exhaust port opens, allowing the steam to escape. Then the process is reversed and repeated in the opposite direction. Steam is admitted to either side of the piston so that it is always under power. A lever in the cab allows the engineer to control the action of the piston valves (direction of locomotive movement, and timing). 6. The pistons push or pull the rods connected to the drive wheels, providing the force needed to move the locomotive. 7. The steam is exhausted through a nozzle and up through the smokebox into the stack. This action produces the “chuff chuff” sound heard when the locomotive is moving. A draft or vacuum results, pulling air through the firebox grates to induce combustion of the coal. Both exhausted steam and coal smoke travel up through the stack. 4.Draw a diagram locomotive hybrid structure? Fig: locomotive hybrid structure. 5.Write down the operation modes of hybrid structure? Battery alone mode: diesel engine is off, train is powered by the battery only, Engine alone mode: power from diesel engine/generator, Combined mode: power from both diesel engine/generator and energy storage device provides power to the traction motor, Power split mode: diesel engine/generator power split to drive the train and charge the battery, Stationary charging mode and regenerative braking mode. 6. Explain the Conceptual-design For Hybrid-powered Freight Train?
  • 118.
    In the hybridstructure, diesel engine operation could be optimized , while the diesel engine itself could be redesigned to satisfy the performance needs. Furthermore, the traction motor, generator, diesel engine/generator required is full sized so as to meet the train’s performance needs. A new conceptual design for hybrid-powered freight train based on the traditional diesel powered locomotives with a minimum modification can be Proposed in figure: Fig: Conceptual-design For Hybrid-powered Freight Train. 7.Layout graph of electrical locomotive depot? Fig: electrical locomotive depot. 8.Sketch the basic structure of locomotive?
  • 119.
    Fig: the basicstructure of locomotive 9.Cross section Two-level IGBT inverter drive for Diesel-electric locomotives? Fig: Two-level IGBT inverter drive for Diesel-electric locomotives. 10.Difference between the steam locomotive, Diesel locomotive ,Electric locomotive?
  • 121.
    1. Define electriclocomotive An electric locomotive is a locomotive powered by electricity from overhead lines, a third rail or on-board energy storage such as a battery or a supercapacitor. 2. How an electric locomotive power can be supplied? An electric locomotive can be supplied with power from  Rechargable energy storage systems, such as battery or ultracapacitor powered mining locomotives.  A stationary source, such as a third rail or overhead wire 3. Distinguish design features of electric locomotives. The distinguishing design features of electric locomotives are:  The type of electrical power used, AC or DC.  The method of storing (batteries, ultracapacitors) or collecting (transmission) electrical power.  The means used to couple the traction motors to the driving wheels (drivers). 4. What do you mean by battery locomotive? A battery-electric locomotive (or battery locomotive) is powered by on-board batteries; a kind of battery electric vehicle. 5.Which motor is used in locomotives? The traction motor used in the electric train engine (locomotive) is generally squirrel cage 3 phase induction AC Motor. 6. Why do locomotives use electric motor? The use of a diesel engine frees the locomotive from being coupled to an external electricity supply, and the use of electric motors and drives allows control over the traction capabilities of the locomotive which would not be possible with a direct drive from the diesel engine. 7. Describe trolly wire locomotive. Trolley wire locomotives: Direct current (DC) Trolley wire locomotives are used in mines and tunnels. These locomotives are simple in design but capable of bearing heavy loads even under rough and adverse conditions. Supply of power is external and can be unlimited. However, its movement is confined within the trolley wire’s network. The trolley wire must be hung at a uniform elevation above the rail and aligned with the track. This is achieved by fixing hangers at an interval of 7–9 m all along the track and about 4–5 m interval on the
  • 122.
    curves and turnings.The amount of sag should be less than 1%. The power for electric traction is obtained from this over head conductor (made from hand drawn cadmium copper or hand drawn copper, having cross section in either of figure eight or some variation of it) or from single or duel conductor cable reels and automatic trolley pole receivers. The power return circuit for these locomotives is through the rails (except for duel-conductor cable reel locomotives), and therefore, the rails must be properly bonded for the efficient and safe operation of the locomotives. The polarity of trolley wire may be either positive or negative based on its design. The driving unit of these locomotives consists of 2 or 4 electric motors driving axles through suitable gearing arrangement. The H.P. ranges from 60 to 400; and speed from 10–40 km/hr. The voltage range is 220 v to 500 v. GIA industries supply locomotives weighing 2–20 tons. 8. What are the limitations of electric locomotive? Limitations of electric locomotive - • The requirement for perfect bonding of the rails (to act as return conductor). • Chances of fire and explosion due to naked/bare trolley wire particularly in gassy coal Mines. • Accidents due to electric shocks. 9. Illustrate battery locomotive. These electric locomotives receive power from the storage batteries, such as: lead-acid or Ni/Cd, carried on board the locomotive. As stated above this type of locomotive has universal applications as main line, gathering or marshaling locomotive. These locomotives weigh 2 to 25 tons and can run at speeds in the range of 8 to 30 km/hr. In battery type locomotives lead- acid type of batteries having life up to 4 years or 1250 discharge cycles are used. When fully charged voltage/cells are 2 v. A specific gravity of 1.28 g/c.c. for the electrolyte (sulfuric acid) should be maintained for the best results. Alkaline batteries that are bulky, costly and with a life up to 10 years can be used for this purpose. A voltage 1.2 v/cell is obtained from these batteries. Hydrogen – an explosive gas – is given off when charging the batteries. Overheating of a cell during charging may cause fire. However, if proper care and precautions are taken at the charging station, these hazards can be minimized.