A Decomposition/ Aggregation Method for Solving
Electrical Power Dispatch Problems
M. H. Mansor
Universiti Tenaga Nasional
(UNITEN), Malaysia
E-mail:mhelmi@uniten.edu.my
M. R. Irving
Brunel Institute of Power Systems,
UK
E-mail: Malcolm.Irving@brunel.ac.uk
G. A. Taylor
Brunel Institute of Power Systems,
UK
E-mail:Gareth.Taylor@brunel.ac.uk
Abstract-This paper presents a new approach to solving the
Economic Dispatch (ED) Problem for a large number of
generators using a decomposition / aggregation method. A
program has been developed to demonstrate the algorithm using
the MATLAB programming language. A 5-bus test system and
the IEEE 26-bus test system are used as demonstration systems.
Each test system is decomposed into small areas and each area
has been solved for Economic Dispatch (locally) using an
Evolutionary Programming (EP) technique. It was ensured that
each area contains at least one generating unit and one supplied
load. The EP will minimise the objective funtion for each area,
minimising the local operating cost including the effects of real
power losses in each area. The optimisation problem for each
area can be regarded as a sub-problem of the decomposition
scheme. Subsequently, the solutions from the areas are
combined (aggregated) to solve the overall system problem. The
results obtained using the decomposition / aggregation method
are compared with the results found when the ED Problem was
solved using a centralised EP approach and the base-case results
found from solving a (non-optimal) load flow. It was found that
applying the aggregation method is a prospective approach for
solving economic dispatch problems with a large numbers of
generators in a power system.
Index Terms--Economic Dispatch (ED), Decompositon,
Aggregation, Evolutionary Programming (EP).
I. INTRODUCTION
Demand for electricity in homes and business has increased
rapidly. The available supply may not be enough to dispatch
sufficient amount of electricity to cater for the demand in 5
years time. This situation will result in unreliable energy for
the consumers [1]. Therefore, more generating units or power
plants need to be built in order to handle the situation. In ten
years time there would be many more than 200 generating
units in the grid system in the UK to serve the high demand.
Today, there are various computer methods existing for the
dispatch of generator power outputs. These include two types
of optimisation techniques: mathematical optimisation
methods and heuristics optimisation. Papers that apply
mathematical optimisation methods such as linear
programming, quadratic programming, integer and mixed-
integer programming, dynamic programming, Lagrangian
relaxation method include [2-10]. Many of the latest papers
for solving the ED Problem use heuristics optimisation
methods such as evolutionary algorithms, simulated
annealing, tabu search, neural networks, fuzzy programming,
hybrid techniques, etc [11-18].
Unfortunately, all the above methods are only efficient for
problems involving up to about 200 generators. For systems
that have many hundreds or thousands of generators, a new
approach is required. This project presents a new approach
for dispatching generator power outputs and shceduling of
generator on / off status for a large scale problerm. The new
approach to dispatching generator power outputs, that is
presented in this paper, is decomposition/ aggregation
method.
This paper presents an investigation into applying the
decomposition/ aggregation methods in conjunction with the
Evolutionary Programming (EP) optimisation technique to
solve the ED problem. EP is one of the Evolutionary
Algorithm (EA) Optimisation Techniques [19]. This approach
is suitable for a general Economic Dispatch problem
formulation.
II. ECONOMIC DISPATCH
Economic Dispatch (ED) is one of the electrical power
systems problems. ED also known as electrical power
dispatch. The definition of economic dispatch (ED) provided
by FERC (E P Act section 1234) is stated as follows: “The
operation of generation facilities to produce energy at the
lowest cost, to reliably serve consumers, recognizing any
operational limits of generation and transmission
facilities.”[20]. Likewise, Ross Baldick (2004) gave the
following definition: “Economic dispatch is sharing
generation between generators to minimize the total fuel
costs” [21]. From above definitions, ED can generally be
identified as a method of determining the lowest cost of
dispatching electrical power from the generating units to the
demand on the system with respect to the system constraints
and the unit constraints [20]. The systems constraints can be
the real power balance between the generation and the
demand, reserve generation capacity, transmission network
limits, network security, etc. Furthermore, the unit constraints
are the operating limits of generators, ramp rate limits,
minimum ‘up time’, etc.
Economic Dispatch plays an important role in improving
the economy of generating unit operation effectively and
hence minimise the total generation cost. This is because the
latest optimisation techniques for solving the ED Problem
give reliable and convincing solutions, as all constraints (the
systems constraints and the unit constraints) are considered in
the formulation of the ED problem. Furthermore, the latest
ED problems may also consider some of the the dynamic
characteristics of the system. Today, power systems operators
(dispatchers) rely on the ED solution as a reference in making
judgements and decisions for daily operation of a grid system
at the lowest feasible operating cost.
The objective function of the ED problem (i.e., total
production cost) can be written as follows:
Minimise ( )
∑
=
=
n
i
i
i
total P
C
C
1
(1)
Where total
C is the total production cost.
( )
i
i P
C is the fuel cost function of unit i in terms of real
power output, Pi. The fuel cost function can be expressed in
the form of a quadratic equation as follows:
( ) ∑
=
+
+
=
n
i
i
i
i
i
i
i
i c
P
b
P
a
P
C
1
2
Where ai, bi and ci are cost coefficients of generating unit i,
subject to the constraints:
i. Real power balance
∑
=
=
+
n
i
i
loss
demand P
P
P
1
(2)
Where demand
P is the total system load demand and loss
P is
the total system loss.
ii. Generator operating limits
max
min i
i
i P
P
P ≤
≤ , i = 1, …, n (3)
Where min
i
P and max
i
P are the minimum and the maximum
real power outputs of ith generator, respectively.
III. PROPOSED APPROACH
The proposed approach is illustrated in Figure 1.
The process of the proposed approach starts with
decomposing an electrical power system in to a set of areas
that contain a number of generators and loads. The number of
areas depends on the size of the system. This paper mainly
concerns the application of the decomposition / aggregation
method in solving the economic dispatch problem, rather than
the choice of how to subdivide the network. Each area must
have at least one generating unit and one supplied load. The
individual areas will be solved for ED by using the EP
technique. The EP will minimise the objective function for
each area, minimising the local operating cost in each area.
The optimisation problem for each area can be regarded as a
sub-problem of the decomposition scheme. Subsequently, the
solutions from the areas are combined (aggregated) to solve
the co-ordination optimisation problem.
The co-ordination optimisation problem can be regarded as
the ‘master problem’ of the decomposition / aggregation
scheme. The master objective function is to minimise the sum
of the costs in area 1, in area 2 and upto area (n), subject to
proper interaction balance of the real power (P) and the
reactive power (Q) flows in and out of each sub-problem.
Hence, the local cost and the real and reactive power
produced by each area, calculated by the EP technique will be
added to obtain the total cost and total loss of the whole
system. The variables and control parameters for the dispatch
problem are the real power generated by each generating unit.
The real power balance and the generator operating limits are
considered as contraints.
A. 5-Bus Test System
A program has been developed to demonstrate the
algorithm using the MATLAB programming language. A
small 5-bus test system and a 26-bus test system are used as
demonstration systems. The 5-bus test system data are
tabulated in Table 1 and Table 2.
TABLE 1: GENERATOR DATA AND COST COEFFICIENTS OF 5-
BUS TEST SYSTEM.
Bus No. Generator
1 (G1)
Generator
2 (G2)
Generator
3 (G3)
Size (MW) 10 to 85 10 to 80 10 to 80
Generator
Cost
Coefficients
a ($/MW2
H) 200 180 140
b ($/MWH) 7.0 6.3 6.8
c ($/H) 0.008 0.009 0.007
TABLE 2: THE SYSTEM LOAD DEMAND OF 5-BUS TEST SYSTEM.
Bus No. Bus 2 (L2) Bus 3 (L3) Bus 4 (L4) Bus 5 (L5)
Real Power
(MW)
20 20 50 60
Reactive
Power (Mvar)
10 15 30 40
The 5-bus system was decomposed into two areas. As
stated earlier, it was ensured that each area contains at least
one generating unit and one supplied load. The decomposed
areas are as shown in Figure 2.
There are two areas in the decomposed electrical system,
separated via the dotted line shown in Figure 2. The top part
of the figure is Area 1 and the bottom part of the figure is
Area 2. These two areas linked together with four
transmission lines f1, f3, f4 and f7. Each area was solved for
Economic Dispatch (locally) using an Evolutionary
Programming (EP) technique. Only transmission lines f2 and
f6 are considered for solving the ED problem in Area 1. For
Area 2 transmission line f5 is considered. The transmission
lines f1, f3, f4 and f7 are paralled together to be approximated
by one equivalent transmission line when solving the master
problem. Since the system is divided into two areas, two sub-
problem need to be solved within each master problem
iteration.
Figure 1: Overview of the decomposition/ aggregation method for solving ED problem.
Figure 2: Decomposed 5-Bus Test System.
There are two areas in the decomposed electrical
system, separated via the dotted line shown in Figure 2.
The top part of the figure is Area 1 and the bottom part of
the figure is Area 2. These two areas linked together with
four transmission lines f1, f3, f4 and f7. Each area was
solved for Economic Dispatch (locally) using an
Evolutionary Programming (EP) technique. Only
transmission lines f2 and f6 are considered for solving the
ED problem in Area 1. For Area 2 transmission line f5 is
considered. The transmission lines f1, f3, f4 and f7 are
paralled together to be approximated by one equivalent
transmission line when solving the master problem. Since
the system is divided into two areas, two sub-problem
need to be solved within each master problem iteration.
Sub-problem 1 (Area 1)
The cost functions for generating units in Area 1 are as
follows:
Generator 1:
(4)
Generator 2:
(5)
The total operating cost in Area 1 is
Cost3
Cost1
1
Area
of
Cost
Total +
= (6)
Hence, the objective function of ED problem of Area 1 can
be written as
Minimise Cost3
Cost1
1
Area
of
Cost
Total +
= (7)
Sub-problem 2 (Area 2)
There is only one generating unit in Area 2 which is
generator 2. the cost function for generator 2 is:
Generator 1:
2
g2
0.009P
g2
6.3P
180
Cost2 +
+
= (8)
The objective function of ED problem of Area 2 can be
written as
Minimise Cost2
2
Area
of
Cost
Total = (9)
Master problem
The solutions from solving the ED problem in Area 1
and Area 2 are used to solve the master problem. The
solutions include the total operating cost and the real and
reactive power available in each area. The master objective
function is to minimise the sum of the costs in area 1 and
in area 2.The master problem objective function can be
written as:
Minimise =
Cost
Overall
2
Area
of
Cost
Total
1
Area
of
Cost
Total +
(10)
The transmission lines that connected between these
two areas are paralleled and assumed it connected between
two busbars. The real and reactive power of each area
found from the EP optimisation technique will be used as
the parameters for these two buses for solving the master
problem. Area 1 will be the slack bus for the master
problem. Therefore, only the real power of area 1 will be
varied to solve the master problem. While minimising the
overall cost of the system as shown in equation 10, the
master problem will keep updating the real power
generation required for each generating units in the 5-bus
system until the best set of real power generation to supply
the demand, while minimising the overall operating cost
and also the system losses, is found.
B. 26-Bus Test System
The aggregation/ decomposition program also
demonstrated on 26-bus system. The 26-bus test system
data are tabulated in Table 1 and Table 2.
TABLE 3: GENERATOR DATA AND COST
COEFFICIENTS OF 26-BUS TEST SYSTEM.
The 26-bus system was decomposed into two areas. As
stated earlier, it was ensured that each area contains at
least one generating unit and one supplied load. The
decomposed areas are as shown in Figure 2.
Bus No. Size
(MW)
Generator Cost Coefficients
a ($/MW2
H) b ($/MWH) c ($/H)
Generator 1
(G1)
10 to 500 240 7 0.007
Generator 2
(G2)
50 to 200 200 10 0.0095
Generator 3
(G3)
80 to 300 220 8.5 0.009
Generator 4
(G4)
50 to150 200 11 0.009
Generator 5
(G5)
50 to 200 220 10.5 0.008
Generator 26
(G26)
50 to 120 190 12 0.0075
2
g1
0.008P
g1
7.0P
200
Cost1 +
+
=
2
g3
0.007P
g3
6.8P
140
Cost3 +
+
=
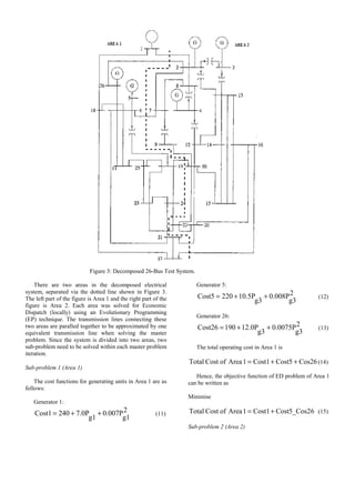
Figure 3: Decomposed 26-Bus Test System.
There are two areas in the decomposed electrical
system, separated via the dotted line shown in Figure 3.
The left part of the figure is Area 1 and the right part of the
figure is Area 2. Each area was solved for Economic
Dispatch (locally) using an Evolutionary Programming
(EP) technique. The transmission lines connecting these
two areas are paralled together to be approximated by one
equivalent transmission line when solving the master
problem. Since the system is divided into two areas, two
sub-problem need to be solved within each master problem
iteration.
Sub-problem 1 (Area 1)
The cost functions for generating units in Area 1 are as
follows:
Generator 1:
2
g1
0.007P
g1
7.0P
240
Cost1 +
+
= (11)
Generator 5:
2
g3
0.008P
g3
10.5P
220
Cost5 +
+
= (12)
Generator 26:
2
g3
0.0075P
g3
12.0P
190
Cost26 +
+
= (13)
The total operating cost in Area 1 is
Cos26
Cost5
Cost1
1
Area
of
Cost
Total +
+
= (14)
Hence, the objective function of ED problem of Area 1
can be written as
Minimise
6
Cost5_Cos2
Cost1
1
Area
of
Cost
Total +
= (15)
Sub-problem 2 (Area 2)
The cost functions for generating units in Area 2 are as
follows:
Generator 2:
2
g2
0.0095P
g2
10.0P
200
Cost2 +
+
= (16)
Generator 3:
2
g2
0.009P
g2
8.5P
220
Cost3 +
+
= (17)
Generator 4:
2
g2
0.009P
g2
11.0P
200
Cost4 +
+
= (18)
The objective function of ED problem of Area 2 can be
written as
Minimise
Cos4
Cos3
Cost2
2
Area
of
Cost
Total +
+
= (19)
Master problem
The master objective function is to minimise the sum
of the costs in area 1 and in area 2.The master problem
objective function for 26-bus test system can be written as:
Minimise
=
Cost
Overall
2
Area
of
Cost
Total
1
Area
of
Cost
Total + (20)
As mentioned previously, the transmission lines that
connected between these two areas are paralleled and
assumed it connected between two busbars.
IV. RESULTS AND DISCUSSION
Prior to the decomposition / aggregation scheme, the
ED problem of 5-bus system and 26-bus system were
solved using a centralised EP approach and also was
solved for a load flow (non-optimal) solution. These tests
are for the purpose of comparison. The comparison of the
results found from the three methods are shown in Table 4
and Table 5. It is important to compare the results found
using decomposition / aggregation method with the other
approach in order to know the advantage of this approach
over the standard methods.
TABLE 4: COMPARED RESULTS OF LOAD FLOW,
CENTRALISED EP AND THE PROPOSED
DECOMPOSITION/ AGGREGATION METHOD FOR
5-BUS SYSTEM
Representation Load Flow
(Non-Optimal)
Centralised EP Decomposition/
Aggregation Method
Pg1 (MW) 83.051 77.3216 26.3368
Pg2 (MW) 40.000 37.2568 43.3350
Pg3 (MW) 30.000 52.6737 82.1591
Total Generation
Cost ($/h)
2028.2 1608.3 1606.0
Total System
Loss (MW)
3.0526 2.5081 2.6731
TABLE 5: COMPARED RESULTS OF LOAD FLOW,
CENTRALISED EP AND THE PROPOSED
DECOMPOSITION/ AGGREGATION METHOD FOR
26-BUS SYSTEM
Representation Load Flow
(Non-Optimal)
Centralised EP Decomposition/
Aggregation Method
Pg1 (MW) 719.5341 473.8551 477.4357
Pg2 (MW) 79 172.3794 200.316
Pg3 (MW) 20 246.5948 223.6499
Pg4 (MW) 100 113.1528 146.6501
Pg5 (MW) 300 179.8036 166.1310
Pg26 (MW) 60 92.7484 54.2673
Total Generation
Cost ($/h)
17289 15457.9 13505.4
Total System
Loss (MW)
15.534 13.0190 10.0759
From Table 4 and Table 5, it is found that the total
generation cost obtained using decomposition /
aggregation method for 5-bus system and 26-bus system
are 16060 $/h and 13505.4 $/h respectively. The cost is
lesser than the total generation cost obtained using the
centralized EP and load flow (non-optimal) solution.
V. CONCLUSION
An approach of using a decompostion / aggregation
method has been presented in this paper. The method were
implemented on a 5-bus system and 26-bus system. It has
been found that applying the decomposition / aggregation
method is a suitable prospective approach for solving
economic dispatch problems with a large numbers of
generators in a power system. As stated earlier, the main
concern of this paper is not selection of the number and
definition of decomposed areas, but to begin to investigate
the the advantage of implementing the decomposition /
aggregation method in solving ED problem. The number
of decomposed area will be higher as the number of buses
is increased. It is hoped that this approach can be
developed further to allow the electrical power dispatch
problem to be expanded to cope with increasing numbers
of generators in the future.
ACKNOWLEDGEMENTS
The work presented in the present paper is sponsored by
Universiti Tenaga Nasional (UNITEN), Malaysia.
REFERENCES
[1] Michael Settle (2009), ‘Rising demand for electricity may see
power cuts in Britain’, Available on:
http://www.heraldscotland.com/rising-demand-for-electricity-may-
see-power-cuts-in-britain-1.917625. The Herald. Last Accessed:
12/07/2009.
[2] Jabr,R.A.; Coonick,A.H.; Cory,B.J., ”A Homogeneous Linear
Programming Algorithm for the Security Constrained Economic
Dispatch Problem”, IEEE Transaction on Power Systems, Vol. 15,
No. 3, 2000, pp 930.
[3] Liang,Z.-X.; Glover,J.D., “A zoom feature for a dynamic
programming solution to economic dispatch including
transmission losses”, IEEE Transaction on Power Systems, Vol. 7,
No. 2, 1992, pp 544.
[4] Farag,A.; Al-Baiyat,S.; Cheng,T.C., “Economic load dispatch
multiobjective optimization procedures using linear programming
techniques”, IEEE Transaction on Power Systems, Vol. 10, No. 2,
1995, pp 731.
[5] El-Keib,A.A.; Ma,H.; Hart,J.L., “Environmentally constrained
economic dispatch using the LaGrangian relaxation method”,
IEEE Transaction on Power Systems, Vol. 9, No. 4, 1994, pp
1723.
[6] Sun,M., “Improved dynamic programming algorithms for
sequential decision processes with applications to economic
dispatches of power systems”, IEEE Transaction on Power
Systems, 1993, pp 135.
[7] Hemamalini,S.; Simon,S.P., “Maclaurin series-based lagrangian
method for economic dispatch with valve-point effect”, IET
Transaction on Generation, Transmission & Distribution, Vol. 3,
No. 9, 2009, pp 859.
[8] Nabona,N.; Freris,L.L., “Optimisation of economic dispatch
through quadratic and linear programming”, IEEE, 1973, Vol. 120,
No. 5, pp 574.
[9] Sheble,Gerald B., “Real-Time Economic Dispatch and Reserve
Allocation Using Merit Order Loading and Linear Programming
Rules”, IEEE Power Engineering Review, Vol. 9, No. 11, 1989, pp
37.
[10] Sheble,G.B., “Real-time economic dispatch and reserve allocation
using merit order loading and linear programming rules”, IEEE
Transaction on Power Systems, Vol. 4, No. 4, 1989, pp 1414.
[11] Joned,A.M.A.A.; Musirin,I.; Titik Khawa Abdul Rahman,
“Solving Dynamic Economic Dispatch Using Evolutionary
Programming”, IEEE International, Power and Energy
Conference, 2006. PECon '06, pp 144.
[12] Thakur,T.; Sem,K.; Saini,S.; Sharma,S., “A Particle Swarm
Optimization Solution to NO2 and SO2 Emissions for
Environmentally Constrained Economic Dispatch Problem”,
IEEE/PES, Transmission & Distribution Conference and
Exposition: Latin America, 2006. TDC '06, pp 1.
[13] Bharathi,R.; Kumar,M.J.; Sunitha,D.; Premalatha,S.,
“Optimization of combined economic and emission dispatch
problem — A comparative study”, IEEE International, Power
Engineering Conference, 2007. IPEC 2007, pp 1414.
[14] Panta,S.; Premrudeepreechacharn,S., “Economic dispatch for
power generation using artificial neural network ICPE’07
conference in Daegu, Korea”, ICPE '07. 7th Internatonal
Conference on Power Electronics, 2007, pp 558.
[15] Panta,S.; Premrudeepreechacharn,S.; Nuchprayoon,S.;
Dechthummarong,C.; Janjommanit,S.; Yachiangkain,S., “Optimal
economic dispatch for power generation using artificial neural
network”, Power Engineering Conference, 2007. IPEC 2007, pp
1343.
[16] Ahmadi-Khatir,A.; Motamedi,A.; Sadati,N.; Fallahi,K.; Fathi,B.,
“Fuzzy economic dispatch and spinning reserve allocation using
evolutionary programming”, Power Symposium, 2008. NAPS '08.
40th North American, pp 1.
[17] Nasiruzzaman,A.B.M.; Rabbani,M.G., “Implementation of Genetic
Algorithm and fuzzy logic in economic dispatch problem”,
International Conference on Electrical and Computer
Engineering, 2008. ICECE 2008, pp 360.
[18] Jaini,A.; Musirin,I.; Aminudin,N.; Othman,M.M.; Rahman,T.K.A.,
“Particle swarm optimization (PSO) technique in economic power
dispatch problems”, Power Engineering and Optimization
Conference (PEOCO), 2010 4th International, pp 308.
[19] A. E. Eiben; J. E. Smith, “Introduction to Evolutionary
Computing”, Springer, 2003
[20] FERC Staff, ‘Economic Dispatch: Concepts, Practices and Issues’,
Presentation to the Joint Board for the Study of Economic
Dispatch, Federal Energy Regulatory Commission (FERC), USA.
November 13, 2005
[21] Ross Baldick, ‘Economic Dispatch and ERCOT’, Presentation to
the Texas House Regulated Industries Committee, Department of
Electrical and Computer Engineering, The University of Texas at
Austin. 2004.
[22] M.R. Irving, Y.H. Song, “Optimisation techniques for electrical
power systems,” IEE Power Engineering Journal, Vol. 14, No. 5,
2000, pp. 245-254

A Decomposition Aggregation Method for Solving Electrical Power Dispatch Problems.pdf

  • 1.
    A Decomposition/ AggregationMethod for Solving Electrical Power Dispatch Problems M. H. Mansor Universiti Tenaga Nasional (UNITEN), Malaysia E-mail:mhelmi@uniten.edu.my M. R. Irving Brunel Institute of Power Systems, UK E-mail: Malcolm.Irving@brunel.ac.uk G. A. Taylor Brunel Institute of Power Systems, UK E-mail:Gareth.Taylor@brunel.ac.uk Abstract-This paper presents a new approach to solving the Economic Dispatch (ED) Problem for a large number of generators using a decomposition / aggregation method. A program has been developed to demonstrate the algorithm using the MATLAB programming language. A 5-bus test system and the IEEE 26-bus test system are used as demonstration systems. Each test system is decomposed into small areas and each area has been solved for Economic Dispatch (locally) using an Evolutionary Programming (EP) technique. It was ensured that each area contains at least one generating unit and one supplied load. The EP will minimise the objective funtion for each area, minimising the local operating cost including the effects of real power losses in each area. The optimisation problem for each area can be regarded as a sub-problem of the decomposition scheme. Subsequently, the solutions from the areas are combined (aggregated) to solve the overall system problem. The results obtained using the decomposition / aggregation method are compared with the results found when the ED Problem was solved using a centralised EP approach and the base-case results found from solving a (non-optimal) load flow. It was found that applying the aggregation method is a prospective approach for solving economic dispatch problems with a large numbers of generators in a power system. Index Terms--Economic Dispatch (ED), Decompositon, Aggregation, Evolutionary Programming (EP). I. INTRODUCTION Demand for electricity in homes and business has increased rapidly. The available supply may not be enough to dispatch sufficient amount of electricity to cater for the demand in 5 years time. This situation will result in unreliable energy for the consumers [1]. Therefore, more generating units or power plants need to be built in order to handle the situation. In ten years time there would be many more than 200 generating units in the grid system in the UK to serve the high demand. Today, there are various computer methods existing for the dispatch of generator power outputs. These include two types of optimisation techniques: mathematical optimisation methods and heuristics optimisation. Papers that apply mathematical optimisation methods such as linear programming, quadratic programming, integer and mixed- integer programming, dynamic programming, Lagrangian relaxation method include [2-10]. Many of the latest papers for solving the ED Problem use heuristics optimisation methods such as evolutionary algorithms, simulated annealing, tabu search, neural networks, fuzzy programming, hybrid techniques, etc [11-18]. Unfortunately, all the above methods are only efficient for problems involving up to about 200 generators. For systems that have many hundreds or thousands of generators, a new approach is required. This project presents a new approach for dispatching generator power outputs and shceduling of generator on / off status for a large scale problerm. The new approach to dispatching generator power outputs, that is presented in this paper, is decomposition/ aggregation method. This paper presents an investigation into applying the decomposition/ aggregation methods in conjunction with the Evolutionary Programming (EP) optimisation technique to solve the ED problem. EP is one of the Evolutionary Algorithm (EA) Optimisation Techniques [19]. This approach is suitable for a general Economic Dispatch problem formulation. II. ECONOMIC DISPATCH Economic Dispatch (ED) is one of the electrical power systems problems. ED also known as electrical power dispatch. The definition of economic dispatch (ED) provided by FERC (E P Act section 1234) is stated as follows: “The operation of generation facilities to produce energy at the lowest cost, to reliably serve consumers, recognizing any operational limits of generation and transmission facilities.”[20]. Likewise, Ross Baldick (2004) gave the following definition: “Economic dispatch is sharing generation between generators to minimize the total fuel costs” [21]. From above definitions, ED can generally be identified as a method of determining the lowest cost of dispatching electrical power from the generating units to the demand on the system with respect to the system constraints and the unit constraints [20]. The systems constraints can be the real power balance between the generation and the demand, reserve generation capacity, transmission network limits, network security, etc. Furthermore, the unit constraints are the operating limits of generators, ramp rate limits, minimum ‘up time’, etc. Economic Dispatch plays an important role in improving the economy of generating unit operation effectively and hence minimise the total generation cost. This is because the latest optimisation techniques for solving the ED Problem give reliable and convincing solutions, as all constraints (the systems constraints and the unit constraints) are considered in the formulation of the ED problem. Furthermore, the latest ED problems may also consider some of the the dynamic
  • 2.
    characteristics of thesystem. Today, power systems operators (dispatchers) rely on the ED solution as a reference in making judgements and decisions for daily operation of a grid system at the lowest feasible operating cost. The objective function of the ED problem (i.e., total production cost) can be written as follows: Minimise ( ) ∑ = = n i i i total P C C 1 (1) Where total C is the total production cost. ( ) i i P C is the fuel cost function of unit i in terms of real power output, Pi. The fuel cost function can be expressed in the form of a quadratic equation as follows: ( ) ∑ = + + = n i i i i i i i i c P b P a P C 1 2 Where ai, bi and ci are cost coefficients of generating unit i, subject to the constraints: i. Real power balance ∑ = = + n i i loss demand P P P 1 (2) Where demand P is the total system load demand and loss P is the total system loss. ii. Generator operating limits max min i i i P P P ≤ ≤ , i = 1, …, n (3) Where min i P and max i P are the minimum and the maximum real power outputs of ith generator, respectively. III. PROPOSED APPROACH The proposed approach is illustrated in Figure 1. The process of the proposed approach starts with decomposing an electrical power system in to a set of areas that contain a number of generators and loads. The number of areas depends on the size of the system. This paper mainly concerns the application of the decomposition / aggregation method in solving the economic dispatch problem, rather than the choice of how to subdivide the network. Each area must have at least one generating unit and one supplied load. The individual areas will be solved for ED by using the EP technique. The EP will minimise the objective function for each area, minimising the local operating cost in each area. The optimisation problem for each area can be regarded as a sub-problem of the decomposition scheme. Subsequently, the solutions from the areas are combined (aggregated) to solve the co-ordination optimisation problem. The co-ordination optimisation problem can be regarded as the ‘master problem’ of the decomposition / aggregation scheme. The master objective function is to minimise the sum of the costs in area 1, in area 2 and upto area (n), subject to proper interaction balance of the real power (P) and the reactive power (Q) flows in and out of each sub-problem. Hence, the local cost and the real and reactive power produced by each area, calculated by the EP technique will be added to obtain the total cost and total loss of the whole system. The variables and control parameters for the dispatch problem are the real power generated by each generating unit. The real power balance and the generator operating limits are considered as contraints. A. 5-Bus Test System A program has been developed to demonstrate the algorithm using the MATLAB programming language. A small 5-bus test system and a 26-bus test system are used as demonstration systems. The 5-bus test system data are tabulated in Table 1 and Table 2. TABLE 1: GENERATOR DATA AND COST COEFFICIENTS OF 5- BUS TEST SYSTEM. Bus No. Generator 1 (G1) Generator 2 (G2) Generator 3 (G3) Size (MW) 10 to 85 10 to 80 10 to 80 Generator Cost Coefficients a ($/MW2 H) 200 180 140 b ($/MWH) 7.0 6.3 6.8 c ($/H) 0.008 0.009 0.007 TABLE 2: THE SYSTEM LOAD DEMAND OF 5-BUS TEST SYSTEM. Bus No. Bus 2 (L2) Bus 3 (L3) Bus 4 (L4) Bus 5 (L5) Real Power (MW) 20 20 50 60 Reactive Power (Mvar) 10 15 30 40 The 5-bus system was decomposed into two areas. As stated earlier, it was ensured that each area contains at least one generating unit and one supplied load. The decomposed areas are as shown in Figure 2. There are two areas in the decomposed electrical system, separated via the dotted line shown in Figure 2. The top part of the figure is Area 1 and the bottom part of the figure is Area 2. These two areas linked together with four transmission lines f1, f3, f4 and f7. Each area was solved for Economic Dispatch (locally) using an Evolutionary Programming (EP) technique. Only transmission lines f2 and f6 are considered for solving the ED problem in Area 1. For Area 2 transmission line f5 is considered. The transmission lines f1, f3, f4 and f7 are paralled together to be approximated by one equivalent transmission line when solving the master problem. Since the system is divided into two areas, two sub- problem need to be solved within each master problem iteration.
  • 3.
    Figure 1: Overviewof the decomposition/ aggregation method for solving ED problem. Figure 2: Decomposed 5-Bus Test System.
  • 4.
    There are twoareas in the decomposed electrical system, separated via the dotted line shown in Figure 2. The top part of the figure is Area 1 and the bottom part of the figure is Area 2. These two areas linked together with four transmission lines f1, f3, f4 and f7. Each area was solved for Economic Dispatch (locally) using an Evolutionary Programming (EP) technique. Only transmission lines f2 and f6 are considered for solving the ED problem in Area 1. For Area 2 transmission line f5 is considered. The transmission lines f1, f3, f4 and f7 are paralled together to be approximated by one equivalent transmission line when solving the master problem. Since the system is divided into two areas, two sub-problem need to be solved within each master problem iteration. Sub-problem 1 (Area 1) The cost functions for generating units in Area 1 are as follows: Generator 1: (4) Generator 2: (5) The total operating cost in Area 1 is Cost3 Cost1 1 Area of Cost Total + = (6) Hence, the objective function of ED problem of Area 1 can be written as Minimise Cost3 Cost1 1 Area of Cost Total + = (7) Sub-problem 2 (Area 2) There is only one generating unit in Area 2 which is generator 2. the cost function for generator 2 is: Generator 1: 2 g2 0.009P g2 6.3P 180 Cost2 + + = (8) The objective function of ED problem of Area 2 can be written as Minimise Cost2 2 Area of Cost Total = (9) Master problem The solutions from solving the ED problem in Area 1 and Area 2 are used to solve the master problem. The solutions include the total operating cost and the real and reactive power available in each area. The master objective function is to minimise the sum of the costs in area 1 and in area 2.The master problem objective function can be written as: Minimise = Cost Overall 2 Area of Cost Total 1 Area of Cost Total + (10) The transmission lines that connected between these two areas are paralleled and assumed it connected between two busbars. The real and reactive power of each area found from the EP optimisation technique will be used as the parameters for these two buses for solving the master problem. Area 1 will be the slack bus for the master problem. Therefore, only the real power of area 1 will be varied to solve the master problem. While minimising the overall cost of the system as shown in equation 10, the master problem will keep updating the real power generation required for each generating units in the 5-bus system until the best set of real power generation to supply the demand, while minimising the overall operating cost and also the system losses, is found. B. 26-Bus Test System The aggregation/ decomposition program also demonstrated on 26-bus system. The 26-bus test system data are tabulated in Table 1 and Table 2. TABLE 3: GENERATOR DATA AND COST COEFFICIENTS OF 26-BUS TEST SYSTEM. The 26-bus system was decomposed into two areas. As stated earlier, it was ensured that each area contains at least one generating unit and one supplied load. The decomposed areas are as shown in Figure 2. Bus No. Size (MW) Generator Cost Coefficients a ($/MW2 H) b ($/MWH) c ($/H) Generator 1 (G1) 10 to 500 240 7 0.007 Generator 2 (G2) 50 to 200 200 10 0.0095 Generator 3 (G3) 80 to 300 220 8.5 0.009 Generator 4 (G4) 50 to150 200 11 0.009 Generator 5 (G5) 50 to 200 220 10.5 0.008 Generator 26 (G26) 50 to 120 190 12 0.0075 2 g1 0.008P g1 7.0P 200 Cost1 + + = 2 g3 0.007P g3 6.8P 140 Cost3 + + =
  • 5.
    Figure 3: Decomposed26-Bus Test System. There are two areas in the decomposed electrical system, separated via the dotted line shown in Figure 3. The left part of the figure is Area 1 and the right part of the figure is Area 2. Each area was solved for Economic Dispatch (locally) using an Evolutionary Programming (EP) technique. The transmission lines connecting these two areas are paralled together to be approximated by one equivalent transmission line when solving the master problem. Since the system is divided into two areas, two sub-problem need to be solved within each master problem iteration. Sub-problem 1 (Area 1) The cost functions for generating units in Area 1 are as follows: Generator 1: 2 g1 0.007P g1 7.0P 240 Cost1 + + = (11) Generator 5: 2 g3 0.008P g3 10.5P 220 Cost5 + + = (12) Generator 26: 2 g3 0.0075P g3 12.0P 190 Cost26 + + = (13) The total operating cost in Area 1 is Cos26 Cost5 Cost1 1 Area of Cost Total + + = (14) Hence, the objective function of ED problem of Area 1 can be written as Minimise 6 Cost5_Cos2 Cost1 1 Area of Cost Total + = (15) Sub-problem 2 (Area 2)
  • 6.
    The cost functionsfor generating units in Area 2 are as follows: Generator 2: 2 g2 0.0095P g2 10.0P 200 Cost2 + + = (16) Generator 3: 2 g2 0.009P g2 8.5P 220 Cost3 + + = (17) Generator 4: 2 g2 0.009P g2 11.0P 200 Cost4 + + = (18) The objective function of ED problem of Area 2 can be written as Minimise Cos4 Cos3 Cost2 2 Area of Cost Total + + = (19) Master problem The master objective function is to minimise the sum of the costs in area 1 and in area 2.The master problem objective function for 26-bus test system can be written as: Minimise = Cost Overall 2 Area of Cost Total 1 Area of Cost Total + (20) As mentioned previously, the transmission lines that connected between these two areas are paralleled and assumed it connected between two busbars. IV. RESULTS AND DISCUSSION Prior to the decomposition / aggregation scheme, the ED problem of 5-bus system and 26-bus system were solved using a centralised EP approach and also was solved for a load flow (non-optimal) solution. These tests are for the purpose of comparison. The comparison of the results found from the three methods are shown in Table 4 and Table 5. It is important to compare the results found using decomposition / aggregation method with the other approach in order to know the advantage of this approach over the standard methods. TABLE 4: COMPARED RESULTS OF LOAD FLOW, CENTRALISED EP AND THE PROPOSED DECOMPOSITION/ AGGREGATION METHOD FOR 5-BUS SYSTEM Representation Load Flow (Non-Optimal) Centralised EP Decomposition/ Aggregation Method Pg1 (MW) 83.051 77.3216 26.3368 Pg2 (MW) 40.000 37.2568 43.3350 Pg3 (MW) 30.000 52.6737 82.1591 Total Generation Cost ($/h) 2028.2 1608.3 1606.0 Total System Loss (MW) 3.0526 2.5081 2.6731 TABLE 5: COMPARED RESULTS OF LOAD FLOW, CENTRALISED EP AND THE PROPOSED DECOMPOSITION/ AGGREGATION METHOD FOR 26-BUS SYSTEM Representation Load Flow (Non-Optimal) Centralised EP Decomposition/ Aggregation Method Pg1 (MW) 719.5341 473.8551 477.4357 Pg2 (MW) 79 172.3794 200.316 Pg3 (MW) 20 246.5948 223.6499 Pg4 (MW) 100 113.1528 146.6501 Pg5 (MW) 300 179.8036 166.1310 Pg26 (MW) 60 92.7484 54.2673 Total Generation Cost ($/h) 17289 15457.9 13505.4 Total System Loss (MW) 15.534 13.0190 10.0759 From Table 4 and Table 5, it is found that the total generation cost obtained using decomposition / aggregation method for 5-bus system and 26-bus system are 16060 $/h and 13505.4 $/h respectively. The cost is lesser than the total generation cost obtained using the centralized EP and load flow (non-optimal) solution. V. CONCLUSION An approach of using a decompostion / aggregation method has been presented in this paper. The method were implemented on a 5-bus system and 26-bus system. It has been found that applying the decomposition / aggregation method is a suitable prospective approach for solving economic dispatch problems with a large numbers of generators in a power system. As stated earlier, the main concern of this paper is not selection of the number and definition of decomposed areas, but to begin to investigate the the advantage of implementing the decomposition / aggregation method in solving ED problem. The number of decomposed area will be higher as the number of buses is increased. It is hoped that this approach can be developed further to allow the electrical power dispatch problem to be expanded to cope with increasing numbers of generators in the future.
  • 7.
    ACKNOWLEDGEMENTS The work presentedin the present paper is sponsored by Universiti Tenaga Nasional (UNITEN), Malaysia. REFERENCES [1] Michael Settle (2009), ‘Rising demand for electricity may see power cuts in Britain’, Available on: http://www.heraldscotland.com/rising-demand-for-electricity-may- see-power-cuts-in-britain-1.917625. The Herald. Last Accessed: 12/07/2009. [2] Jabr,R.A.; Coonick,A.H.; Cory,B.J., ”A Homogeneous Linear Programming Algorithm for the Security Constrained Economic Dispatch Problem”, IEEE Transaction on Power Systems, Vol. 15, No. 3, 2000, pp 930. [3] Liang,Z.-X.; Glover,J.D., “A zoom feature for a dynamic programming solution to economic dispatch including transmission losses”, IEEE Transaction on Power Systems, Vol. 7, No. 2, 1992, pp 544. [4] Farag,A.; Al-Baiyat,S.; Cheng,T.C., “Economic load dispatch multiobjective optimization procedures using linear programming techniques”, IEEE Transaction on Power Systems, Vol. 10, No. 2, 1995, pp 731. [5] El-Keib,A.A.; Ma,H.; Hart,J.L., “Environmentally constrained economic dispatch using the LaGrangian relaxation method”, IEEE Transaction on Power Systems, Vol. 9, No. 4, 1994, pp 1723. [6] Sun,M., “Improved dynamic programming algorithms for sequential decision processes with applications to economic dispatches of power systems”, IEEE Transaction on Power Systems, 1993, pp 135. [7] Hemamalini,S.; Simon,S.P., “Maclaurin series-based lagrangian method for economic dispatch with valve-point effect”, IET Transaction on Generation, Transmission & Distribution, Vol. 3, No. 9, 2009, pp 859. [8] Nabona,N.; Freris,L.L., “Optimisation of economic dispatch through quadratic and linear programming”, IEEE, 1973, Vol. 120, No. 5, pp 574. [9] Sheble,Gerald B., “Real-Time Economic Dispatch and Reserve Allocation Using Merit Order Loading and Linear Programming Rules”, IEEE Power Engineering Review, Vol. 9, No. 11, 1989, pp 37. [10] Sheble,G.B., “Real-time economic dispatch and reserve allocation using merit order loading and linear programming rules”, IEEE Transaction on Power Systems, Vol. 4, No. 4, 1989, pp 1414. [11] Joned,A.M.A.A.; Musirin,I.; Titik Khawa Abdul Rahman, “Solving Dynamic Economic Dispatch Using Evolutionary Programming”, IEEE International, Power and Energy Conference, 2006. PECon '06, pp 144. [12] Thakur,T.; Sem,K.; Saini,S.; Sharma,S., “A Particle Swarm Optimization Solution to NO2 and SO2 Emissions for Environmentally Constrained Economic Dispatch Problem”, IEEE/PES, Transmission & Distribution Conference and Exposition: Latin America, 2006. TDC '06, pp 1. [13] Bharathi,R.; Kumar,M.J.; Sunitha,D.; Premalatha,S., “Optimization of combined economic and emission dispatch problem — A comparative study”, IEEE International, Power Engineering Conference, 2007. IPEC 2007, pp 1414. [14] Panta,S.; Premrudeepreechacharn,S., “Economic dispatch for power generation using artificial neural network ICPE’07 conference in Daegu, Korea”, ICPE '07. 7th Internatonal Conference on Power Electronics, 2007, pp 558. [15] Panta,S.; Premrudeepreechacharn,S.; Nuchprayoon,S.; Dechthummarong,C.; Janjommanit,S.; Yachiangkain,S., “Optimal economic dispatch for power generation using artificial neural network”, Power Engineering Conference, 2007. IPEC 2007, pp 1343. [16] Ahmadi-Khatir,A.; Motamedi,A.; Sadati,N.; Fallahi,K.; Fathi,B., “Fuzzy economic dispatch and spinning reserve allocation using evolutionary programming”, Power Symposium, 2008. NAPS '08. 40th North American, pp 1. [17] Nasiruzzaman,A.B.M.; Rabbani,M.G., “Implementation of Genetic Algorithm and fuzzy logic in economic dispatch problem”, International Conference on Electrical and Computer Engineering, 2008. ICECE 2008, pp 360. [18] Jaini,A.; Musirin,I.; Aminudin,N.; Othman,M.M.; Rahman,T.K.A., “Particle swarm optimization (PSO) technique in economic power dispatch problems”, Power Engineering and Optimization Conference (PEOCO), 2010 4th International, pp 308. [19] A. E. Eiben; J. E. Smith, “Introduction to Evolutionary Computing”, Springer, 2003 [20] FERC Staff, ‘Economic Dispatch: Concepts, Practices and Issues’, Presentation to the Joint Board for the Study of Economic Dispatch, Federal Energy Regulatory Commission (FERC), USA. November 13, 2005 [21] Ross Baldick, ‘Economic Dispatch and ERCOT’, Presentation to the Texas House Regulated Industries Committee, Department of Electrical and Computer Engineering, The University of Texas at Austin. 2004. [22] M.R. Irving, Y.H. Song, “Optimisation techniques for electrical power systems,” IEE Power Engineering Journal, Vol. 14, No. 5, 2000, pp. 245-254