Fig. 1 (TR3272EU01TR_0102 System overview, 3)
Broadband
VC4
Wideband
VC12
Optical, 
SURPASS hiT 7550 DWDM long distance
SURPASS hiT 7070
SURPASS hiT 7050
Next-Gen. Multiservice Platform
Next-Gen. Multiservice PlatformCustomer
Premises
Equipment
SURPASS hiT 7070 Next-Gen. Multiservice Platform
TNMS
NetworkManagementSolution
SURPASS hiT 7540
SURPASS hiT 7050 Next-Gen. Multiservice Platform
SURPASS hiT 7050 Next-Gen. Multiservice Platform
Multi Purpose DWDM Gateway
SURPASS hiT Portfolio Overview
Fig. 2 SURPASS hiT Portfolio Overview (TR3272EU01TR_0102 System overview, 5)
SURPASS hiT 70 series: Summary
 160G @ VC-4, 10G @ VC-12 switching granularity
 2.5G RPR switch
 (Fast) Ethernet/GbE via GFP mapping
 LCAS for dynamic bandwidth adjustment
 Complete range of interfaces (2Mbit/s, … , STM-64)
 32x10G Metro WDM, 40G WDM
SURPASS hiT 7070: Core applications
SURPASS hiT 7050: Access Ring and Customer
Premises applications
SURPASS hiT 7070 DC
SURPASS hiT 7050 FP1
Fig. 3 SURPASS hiT 70 series: Summary (TR3272EU01TR_0102 System overview, 5)
Fig. 4 (TR3272EU01TR_0102 System overview, 7)
SURPASS hiT 7070 SC
825 mm
Connector Panel (COPA)
Air Filter
Cable Duct
FAN UNIT
SCOHSlotCLUSlot
FAN UNIT
NEAP (Network Element Alarm Panel)
PDHProt.Slot
PDHSlot
LSUSlot
LSUSlot
PDHSlot
LSUSlot
LSUSlot
PDHSlot
LSUSlot
LSUSlot
PDHSlot
LSUSlot
LSUSlot
CLUSlot
TrafficSlot/E-CoreSlot
TrafficSlot/E-CoreSlot
TrafficSlot
TrafficSlot
TrafficSlot
CoreSlot/VC-4Switch
CoreSlot/VC-4Switch
TrafficSlot
TrafficSlot
TrafficSlot
TrafficSlot
TrafficSlot
Interface Connector Panel
TrafficSlot
950 mm
SURPASS hiT 7070 SC
Cable Duct
FAN UNIT
NEAP (Network Element Alarm Panel)
Connector Panel (COPA)
Air Filter
Cable Duct
FAN UNIT
TrafficSlot
TrafficSlot
TrafficSlot
TrafficSlot
CoreSlot/VC-4Switch
CoreSlot/VC-4Switch
TrafficSlot
TrafficSlot
TrafficSlot
TrafficSlot
CLUSlot
TrafficSlot
TrafficSlot
TrafficSlot
TrafficSlot
GeneralPurpose(I)Slot
GeneralPurpose(II)Slot
GeneralPurpose(I)Slot
GeneralPurpose(II)Slot
TrafficSlot
TrafficSlot
TrafficSlot
TrafficSlot
SCOHSlotCLUSlot
SURPASS hiT 7070 DC
Fig. 5 SURPASS hiT 7070 (TR3272EU01TR_0102 System overview, 9)
101 102 103
201 202 203
SURPASS hiT 7050 FP1
Traffic slotTraffic slot
Traffic slot
Traffic slot
Main Board
FanUnit
Fig. 6 SURPASS hiT 7050 FP1 (TR3272EU01TR_0102 System overview, 9)
SURPASS hiT 7070: Block Diagram
Central
Clock
Unit
T4
T3
... ...
SDH
Card
Ethernet
Card
VC12/3
Switch
.....
PDH
Card
PDH
Card
PDH
Card
PDH
Card
............
General
Purpose
Card
Q / Q-F2 / Qst
TIF
4 x X.21
Central
Controller
VC-4 Switch
160G
Packet
Switch Fabric
W
P
W
P
Fig. 7 Block Diagram SURPASS hiT 7070 (TR3272EU01TR_0102 System overview, 11)
63 x 2MIF2M
Packet Fabric
2.5G, 10G
PF2G5
Switch Fabric
2.5G@VC-12
SF2G5
CTRL &
OH Access
SCOH
SETS CLU
Switch Fabric
160G@VC-4
SF160G
W
P
W
P
W
P
(Card Protection)
(Card Protection)
(Card Protection)
Core Cards
4 x 10GIFS40G-MX
WDM Cards
**
8 x FEIFOFE-E
4 x GbEGFP-F
S
F
P
IFQGBE
IFQGBE-E 4 x GbE
Ethernet Cards
*
W
P
SDH Cards
S
F
P
8 x STM-1
optical
IFO155M
W
P
4 x STM-4
S
F
P
IFQ622M
W
P
4 x STM-16
S
F
P
IFQ2G5
W
P
STM-64
IFS10G
W
P
STM-64
IFS10G-M
W
P
1x STM-16
IFS2G5
W
P
PDH Cards
(1:N Card
Protection)
(1+1 MSP Protection)
(1+1 MSP Protection)
(1+1 MSP or BSHR/4
Protection)
* SingleCore Only
** DoubleCore Only
(1+1 MSP or BSHR/4
Protection)
(1+1 MSP or BSHR/4
Protection)
(1+1 MSP or BSHR/4
Protection)
CARD
FUNCTIONALITY
Fig. 8 Card Functionality SURPASS hiT 7070 (TR3272EU01TR_0102 System overview, 13)
Fig. 9 Block Diagram of IFS40G-MX (TR3272EU01TR_0102 System overview, 17)
SURPASS hiT 7050 FP1 Block Diagram
TIF Alarm
10/100BaseT
Q Q-F2 F
Main Board MFP1
T3/T4
MSC
SETS
PFP1
TDM Switch
VC-4/3/12
OHX/DCC/SSM
PSC
STM-4 OI622-2 STM-4OI622-2
O155-2
STM-1
E100-4 E100-8
...
P1-21
2 Mbit/s
... ...
10/100BaseT
Fig. 10 Block Diagram SURPASS hiT 7050 FP1 (TR3272EU01TR_0102 System overview, 21)
CTRL &
Switch Fabric &
SETS &
Auxiliary &
PSU
MFP1
FFP1
Core Cards
21 x 2Mbit/sIF2M
PDH Cards
CARD FUNCTIONALITY
SDH Cards
S
F
P
2 x STM-1
optical
O155-2
2 x STM-4
optical
S
F
P
O622-2
(1+1 MSP Protection)
(1+1 MSP Protection)
8 x FE
E100-4 4 x FE
Ethernet Cards
E100-8
Fan unit
Fig. 11 Card Functionality SURPASS hiT 7050 FP1 (TR3272EU01TR_0102 System overview, 23)
100bT
DOH
SPI
Switch
SCOH
System
Controller
SCM
Main CardsGeneral Purpose Cards
OHM
CCM
FPGA
ASIC
CCM
FPGA
ASIC
CCM
FPGA
ASIC
CAN
100bT
ICOM
MIB
Flash
uC
CAN
Mirror
FPGA
FPGA
DSP
4*X21,
1 x EOW/Handset
OH
DCC
P-CAN
QF2
Q
Switch
Qext
TIF
F
Control Architecture
CES
Fig. 12 Control Architecture for SURPASS 7070 series (TR3272EU01TR_0102 System overview, 27)
Main Board
MSC
Shared
MemorySMA Bus
SPI Bus Ethernet Bus
DCC Bus
OHB Bus
Switch
OHX
Connections
PSC
Drawer 4Drawer 3Drawer 2Drawer 1
Q (Ethernet)
F (RS232)
Control Architecture
Fig. 13 Control Architecture for SURPASS 7050 FP1 series (TR3272EU01TR_0102 System overview, 29)
SF2G5
VC-3/12 LO
Switching Fabric
#n
TDM Traffic Processing
SF160G
VC-4 HO
Switching Fabric
SF2G5
VC-3/12 LO
Switching Fabric
#1
IF2M
(63 x 2 Mbps)
SURPASS hiT 7070 SC
Traffic
Cards
ISTM
4/16
UTIF2
ISTM
4/16
...
Fig. 14 Switching Architecture SURPASS 7070 series (TR3272EU01TR_0102 System overview, 31)
TDM Switch
32#32
TDM Switch
32#32
Slot 201Slot 202 Slot 101Slot 101 Slot 102Slot 102Interface Cards
Main Board
all TDM connections:
UTIF2 – 155Mbps
8x UTIF2 8x UTIF2
Slot 103Slot 103
8x UTIF2 8x UTIF2
Trib. slot 101
hiT 7050 FP-1
Main Board 203202
102 103
Fan
201
TDM Traffic Processing
Fig. 15 Switching Architecture for SURPASS 7050 FP1 (TR3272EU01TR_0102 System overview, 33)
SF160G - X
SCOH
working channel (ISTM-4/16)
protection channel (ISTM-4/16)
SF160G - Y
Traffic Card
X Y
Traffic Card
X Y
CARDP
Principle of HO Switch Fabric ProtectionPrinciple of HO Switch Fabric Protection
Input
Selection
Input
Selection
Fig. 16 HO Switch fabric protection (TR3272EU01TR_0102 System overview, 35)
Principle of LO Switch Fabric ProtectionPrinciple of LO Switch Fabric Protection
SCOH
Low Order Switch Fabric - Y
SF160G - X
X Y
SF160G - Y
X Y
Switching
Matrix
Switching
Matrix
PDH Card
X Y X Y
Input
Selection
PDH Card
Input
Selection
Low Order Switch Fabric - X
working channel (ISTM-16)
protection channel (ISTM-16)
CARDP
working channel (UTIF2)
protection channel (UTIF2)
To support PDH
cards the SF2G5
cards need to be
configured in Slots
#301 and #302 of
hiT 7070 SC
To support PDH
cards the SF2G5
cards need to be
configured in Slots
#301 and #302 of
hiT 7070 SC
Fig. 17 LO Switch fabric protection (TR3272EU01TR_0102 System overview, 37)
I
F
2
M
1
L
S
U
1a
L
S
U
1b
L
S
U
2a
L
S
U
2b
L
S
U
3a
L
S
U
3b
L
S
U
4a
L
S
U
4b
Line Connectors at Connector Panel
LO switch
32 31
63
UTIF2 UTIF2 UTIF2 UTIF2UTIF2
31 32 32
63
32 32
63
31 31 31
63
I
F
2
M
2
I
F
2
M
3
I
F
2
M
4
I
F
2
M
(P)
IF2M: 32:N Card ProtectionIF2M: 1:N Card Protection
Working Scenario
Fig. 18 2 Mbit/s Card Protection SURPASS hiT 7070_1. (TR3272EU01TR_0102 System overview, 39)
I
F
2
M
1
L
S
U
1a
L
S
U
1b
L
S
U
2a
L
S
U
2b
L
S
U
3a
L
S
U
3b
L
S
U
4a
L
S
U
4b
Line Connectors at Connector Panel
LO switch
32 31
63
UTIF2 UTIF2 UTIF2 UTIF2UTIF2
31 32
32
63
32 32
63
31 31 31
63
I
F
2
M
2
I
F
2
M
3
I
F
2
M
4
I
F
2
M
(P)
IF2M: 32:N Card ProtectionIF2M: 1:N Card Protection
Protection Scenario
Fig. 19 2 Mbit/s Card Protection SURPASS hiT 7070_2. (TR3272EU01TR_0102 System overview, 39)
A1-Subrack
(N)+ (L)- (N)+ (L)-
L-
N+
L-
N+
1 2
0 0
+
-
+
-
+
-
+
-
B1-Subrack
1 2
0 0
+
-
+
-
B1-Subrack
1 2
0 0
+
-
+
-
A1-Subrack
1 2
0 0
to Subrack 2 to Subr. 2
to Subrack 1 to Subr. 1
Subrack 2
COPA
UBAT1
A1
A2
A3
UBAT2
rd rd
bu
UBAT4
A1
A2
A3
UBAT3
rd
bu
X713 X715 X716X714
bu
rd
bu
Subrack 1
COPA
UBAT1
A1
A2
A3
UBAT2
rd
bu
rd
bu
UBAT4
A1
A2
A3
UBAT3
rd
bu
X713 X715 X716X714
bu
rd
A1
B1
UBAT1
UBAT2
UBAT1
UBAT2
UBAT4
UBAT3
UBAT4
UBAT3
A2
B2
Fig. 20 Power Distribution Scheme SURPASS hiT 7070. (TR3272EU01TR_0102 System overview, 41)
(N)+ (L)-
L-
N+
L-
N+
1 2
0 0
+
-
+
-
+
-
+
-
1 2
0 0
to Subrack 2
to Subrack 1
MFP1 Subrack 1
UBAT1
UBAT2
UBAT1
UBAT2
MFP1 Subrack 2
Fig. 21 Power Distribution Scheme SURPASS hiT 7050 FP1. (TR3272EU01TR_0102 System overview, 43)
Backplane
UBAT,
Supervision,
Control
COPA UBAT
UBAT and Signals
UBAT
RD
Alarm
FAN UNIT 2
FAAD
FAN UNIT 1 RD
Alarm
UBAT,
Supervision,
Control
LED RD
38,5V ... 75V_
supervision
(on fan-unit)
Alarm
Lamp test
fan alarm
low speed
warning signals
other fan
present
slot coding fan presentspeed
control
4
3
J
Fig. 22 Bat feed to Fan Unit & Supervision of speed control (TR3272EU01TR_0102 System overview, 45)
Fan Unit (FFP1)
Main Board (MFP1)
PSC
Converter
Temperature
Sensor
UBat 48V to 3.3V
DC/DC
Converter
3.3 to 8V or 14V
DC/DC
Step Up
Converter
Fig. 23 Position of the Fan Unit on SURPASS 7050 FP1 (TR3272EU01TR_0102 System overview, 47)

Hi t 70xx system overview

  • 1.
    Fig. 1 (TR3272EU01TR_0102System overview, 3)
  • 2.
    Broadband VC4 Wideband VC12 Optical,  SURPASS hiT7550 DWDM long distance SURPASS hiT 7070 SURPASS hiT 7050 Next-Gen. Multiservice Platform Next-Gen. Multiservice PlatformCustomer Premises Equipment SURPASS hiT 7070 Next-Gen. Multiservice Platform TNMS NetworkManagementSolution SURPASS hiT 7540 SURPASS hiT 7050 Next-Gen. Multiservice Platform SURPASS hiT 7050 Next-Gen. Multiservice Platform Multi Purpose DWDM Gateway SURPASS hiT Portfolio Overview Fig. 2 SURPASS hiT Portfolio Overview (TR3272EU01TR_0102 System overview, 5)
  • 3.
    SURPASS hiT 70series: Summary  160G @ VC-4, 10G @ VC-12 switching granularity  2.5G RPR switch  (Fast) Ethernet/GbE via GFP mapping  LCAS for dynamic bandwidth adjustment  Complete range of interfaces (2Mbit/s, … , STM-64)  32x10G Metro WDM, 40G WDM SURPASS hiT 7070: Core applications SURPASS hiT 7050: Access Ring and Customer Premises applications SURPASS hiT 7070 DC SURPASS hiT 7050 FP1 Fig. 3 SURPASS hiT 70 series: Summary (TR3272EU01TR_0102 System overview, 5)
  • 4.
    Fig. 4 (TR3272EU01TR_0102System overview, 7)
  • 5.
    SURPASS hiT 7070SC 825 mm Connector Panel (COPA) Air Filter Cable Duct FAN UNIT SCOHSlotCLUSlot FAN UNIT NEAP (Network Element Alarm Panel) PDHProt.Slot PDHSlot LSUSlot LSUSlot PDHSlot LSUSlot LSUSlot PDHSlot LSUSlot LSUSlot PDHSlot LSUSlot LSUSlot CLUSlot TrafficSlot/E-CoreSlot TrafficSlot/E-CoreSlot TrafficSlot TrafficSlot TrafficSlot CoreSlot/VC-4Switch CoreSlot/VC-4Switch TrafficSlot TrafficSlot TrafficSlot TrafficSlot TrafficSlot Interface Connector Panel TrafficSlot 950 mm SURPASS hiT 7070 SC Cable Duct FAN UNIT NEAP (Network Element Alarm Panel) Connector Panel (COPA) Air Filter Cable Duct FAN UNIT TrafficSlot TrafficSlot TrafficSlot TrafficSlot CoreSlot/VC-4Switch CoreSlot/VC-4Switch TrafficSlot TrafficSlot TrafficSlot TrafficSlot CLUSlot TrafficSlot TrafficSlot TrafficSlot TrafficSlot GeneralPurpose(I)Slot GeneralPurpose(II)Slot GeneralPurpose(I)Slot GeneralPurpose(II)Slot TrafficSlot TrafficSlot TrafficSlot TrafficSlot SCOHSlotCLUSlot SURPASS hiT 7070 DC Fig. 5 SURPASS hiT 7070 (TR3272EU01TR_0102 System overview, 9)
  • 6.
    101 102 103 201202 203 SURPASS hiT 7050 FP1 Traffic slotTraffic slot Traffic slot Traffic slot Main Board FanUnit Fig. 6 SURPASS hiT 7050 FP1 (TR3272EU01TR_0102 System overview, 9)
  • 7.
    SURPASS hiT 7070:Block Diagram Central Clock Unit T4 T3 ... ... SDH Card Ethernet Card VC12/3 Switch ..... PDH Card PDH Card PDH Card PDH Card ............ General Purpose Card Q / Q-F2 / Qst TIF 4 x X.21 Central Controller VC-4 Switch 160G Packet Switch Fabric W P W P Fig. 7 Block Diagram SURPASS hiT 7070 (TR3272EU01TR_0102 System overview, 11)
  • 8.
    63 x 2MIF2M PacketFabric 2.5G, 10G PF2G5 Switch Fabric 2.5G@VC-12 SF2G5 CTRL & OH Access SCOH SETS CLU Switch Fabric 160G@VC-4 SF160G W P W P W P (Card Protection) (Card Protection) (Card Protection) Core Cards 4 x 10GIFS40G-MX WDM Cards ** 8 x FEIFOFE-E 4 x GbEGFP-F S F P IFQGBE IFQGBE-E 4 x GbE Ethernet Cards * W P SDH Cards S F P 8 x STM-1 optical IFO155M W P 4 x STM-4 S F P IFQ622M W P 4 x STM-16 S F P IFQ2G5 W P STM-64 IFS10G W P STM-64 IFS10G-M W P 1x STM-16 IFS2G5 W P PDH Cards (1:N Card Protection) (1+1 MSP Protection) (1+1 MSP Protection) (1+1 MSP or BSHR/4 Protection) * SingleCore Only ** DoubleCore Only (1+1 MSP or BSHR/4 Protection) (1+1 MSP or BSHR/4 Protection) (1+1 MSP or BSHR/4 Protection) CARD FUNCTIONALITY Fig. 8 Card Functionality SURPASS hiT 7070 (TR3272EU01TR_0102 System overview, 13)
  • 9.
    Fig. 9 BlockDiagram of IFS40G-MX (TR3272EU01TR_0102 System overview, 17)
  • 10.
    SURPASS hiT 7050FP1 Block Diagram TIF Alarm 10/100BaseT Q Q-F2 F Main Board MFP1 T3/T4 MSC SETS PFP1 TDM Switch VC-4/3/12 OHX/DCC/SSM PSC STM-4 OI622-2 STM-4OI622-2 O155-2 STM-1 E100-4 E100-8 ... P1-21 2 Mbit/s ... ... 10/100BaseT Fig. 10 Block Diagram SURPASS hiT 7050 FP1 (TR3272EU01TR_0102 System overview, 21)
  • 11.
    CTRL & Switch Fabric& SETS & Auxiliary & PSU MFP1 FFP1 Core Cards 21 x 2Mbit/sIF2M PDH Cards CARD FUNCTIONALITY SDH Cards S F P 2 x STM-1 optical O155-2 2 x STM-4 optical S F P O622-2 (1+1 MSP Protection) (1+1 MSP Protection) 8 x FE E100-4 4 x FE Ethernet Cards E100-8 Fan unit Fig. 11 Card Functionality SURPASS hiT 7050 FP1 (TR3272EU01TR_0102 System overview, 23)
  • 12.
    100bT DOH SPI Switch SCOH System Controller SCM Main CardsGeneral PurposeCards OHM CCM FPGA ASIC CCM FPGA ASIC CCM FPGA ASIC CAN 100bT ICOM MIB Flash uC CAN Mirror FPGA FPGA DSP 4*X21, 1 x EOW/Handset OH DCC P-CAN QF2 Q Switch Qext TIF F Control Architecture CES Fig. 12 Control Architecture for SURPASS 7070 series (TR3272EU01TR_0102 System overview, 27)
  • 13.
    Main Board MSC Shared MemorySMA Bus SPIBus Ethernet Bus DCC Bus OHB Bus Switch OHX Connections PSC Drawer 4Drawer 3Drawer 2Drawer 1 Q (Ethernet) F (RS232) Control Architecture Fig. 13 Control Architecture for SURPASS 7050 FP1 series (TR3272EU01TR_0102 System overview, 29)
  • 14.
    SF2G5 VC-3/12 LO Switching Fabric #n TDMTraffic Processing SF160G VC-4 HO Switching Fabric SF2G5 VC-3/12 LO Switching Fabric #1 IF2M (63 x 2 Mbps) SURPASS hiT 7070 SC Traffic Cards ISTM 4/16 UTIF2 ISTM 4/16 ... Fig. 14 Switching Architecture SURPASS 7070 series (TR3272EU01TR_0102 System overview, 31)
  • 15.
    TDM Switch 32#32 TDM Switch 32#32 Slot201Slot 202 Slot 101Slot 101 Slot 102Slot 102Interface Cards Main Board all TDM connections: UTIF2 – 155Mbps 8x UTIF2 8x UTIF2 Slot 103Slot 103 8x UTIF2 8x UTIF2 Trib. slot 101 hiT 7050 FP-1 Main Board 203202 102 103 Fan 201 TDM Traffic Processing Fig. 15 Switching Architecture for SURPASS 7050 FP1 (TR3272EU01TR_0102 System overview, 33)
  • 16.
    SF160G - X SCOH workingchannel (ISTM-4/16) protection channel (ISTM-4/16) SF160G - Y Traffic Card X Y Traffic Card X Y CARDP Principle of HO Switch Fabric ProtectionPrinciple of HO Switch Fabric Protection Input Selection Input Selection Fig. 16 HO Switch fabric protection (TR3272EU01TR_0102 System overview, 35)
  • 17.
    Principle of LOSwitch Fabric ProtectionPrinciple of LO Switch Fabric Protection SCOH Low Order Switch Fabric - Y SF160G - X X Y SF160G - Y X Y Switching Matrix Switching Matrix PDH Card X Y X Y Input Selection PDH Card Input Selection Low Order Switch Fabric - X working channel (ISTM-16) protection channel (ISTM-16) CARDP working channel (UTIF2) protection channel (UTIF2) To support PDH cards the SF2G5 cards need to be configured in Slots #301 and #302 of hiT 7070 SC To support PDH cards the SF2G5 cards need to be configured in Slots #301 and #302 of hiT 7070 SC Fig. 17 LO Switch fabric protection (TR3272EU01TR_0102 System overview, 37)
  • 18.
    I F 2 M 1 L S U 1a L S U 1b L S U 2a L S U 2b L S U 3a L S U 3b L S U 4a L S U 4b Line Connectors atConnector Panel LO switch 32 31 63 UTIF2 UTIF2 UTIF2 UTIF2UTIF2 31 32 32 63 32 32 63 31 31 31 63 I F 2 M 2 I F 2 M 3 I F 2 M 4 I F 2 M (P) IF2M: 32:N Card ProtectionIF2M: 1:N Card Protection Working Scenario Fig. 18 2 Mbit/s Card Protection SURPASS hiT 7070_1. (TR3272EU01TR_0102 System overview, 39)
  • 19.
    I F 2 M 1 L S U 1a L S U 1b L S U 2a L S U 2b L S U 3a L S U 3b L S U 4a L S U 4b Line Connectors atConnector Panel LO switch 32 31 63 UTIF2 UTIF2 UTIF2 UTIF2UTIF2 31 32 32 63 32 32 63 31 31 31 63 I F 2 M 2 I F 2 M 3 I F 2 M 4 I F 2 M (P) IF2M: 32:N Card ProtectionIF2M: 1:N Card Protection Protection Scenario Fig. 19 2 Mbit/s Card Protection SURPASS hiT 7070_2. (TR3272EU01TR_0102 System overview, 39)
  • 20.
    A1-Subrack (N)+ (L)- (N)+(L)- L- N+ L- N+ 1 2 0 0 + - + - + - + - B1-Subrack 1 2 0 0 + - + - B1-Subrack 1 2 0 0 + - + - A1-Subrack 1 2 0 0 to Subrack 2 to Subr. 2 to Subrack 1 to Subr. 1 Subrack 2 COPA UBAT1 A1 A2 A3 UBAT2 rd rd bu UBAT4 A1 A2 A3 UBAT3 rd bu X713 X715 X716X714 bu rd bu Subrack 1 COPA UBAT1 A1 A2 A3 UBAT2 rd bu rd bu UBAT4 A1 A2 A3 UBAT3 rd bu X713 X715 X716X714 bu rd A1 B1 UBAT1 UBAT2 UBAT1 UBAT2 UBAT4 UBAT3 UBAT4 UBAT3 A2 B2 Fig. 20 Power Distribution Scheme SURPASS hiT 7070. (TR3272EU01TR_0102 System overview, 41)
  • 21.
    (N)+ (L)- L- N+ L- N+ 1 2 00 + - + - + - + - 1 2 0 0 to Subrack 2 to Subrack 1 MFP1 Subrack 1 UBAT1 UBAT2 UBAT1 UBAT2 MFP1 Subrack 2 Fig. 21 Power Distribution Scheme SURPASS hiT 7050 FP1. (TR3272EU01TR_0102 System overview, 43)
  • 22.
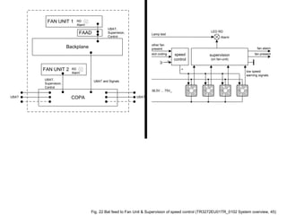
    Backplane UBAT, Supervision, Control COPA UBAT UBAT andSignals UBAT RD Alarm FAN UNIT 2 FAAD FAN UNIT 1 RD Alarm UBAT, Supervision, Control LED RD 38,5V ... 75V_ supervision (on fan-unit) Alarm Lamp test fan alarm low speed warning signals other fan present slot coding fan presentspeed control 4 3 J Fig. 22 Bat feed to Fan Unit & Supervision of speed control (TR3272EU01TR_0102 System overview, 45)
  • 23.
    Fan Unit (FFP1) MainBoard (MFP1) PSC Converter Temperature Sensor UBat 48V to 3.3V DC/DC Converter 3.3 to 8V or 14V DC/DC Step Up Converter Fig. 23 Position of the Fan Unit on SURPASS 7050 FP1 (TR3272EU01TR_0102 System overview, 47)