SCHEME TRACING BOOK
SCHEME TRACING BOOK
AMRAVATI, PHASE
AMRAVATI, PHASE-
-1 (5 X 270MW)
1 (5 X 270MW)
FOREWORD MESSAGE FROM SR VP(O&M)
Thermal Power plant is highly capital intensive and in order to derive sustained capacity utilization, with high availability &
Plant Load Factors, sound O&M principles & practices should be adopted to run the stations in most cost effective manner.
Availability of technical information pertaining to equipments (locations and layouts) is of paramount importance for
effective, efficient and reliable operation and maintenance of the plant. For dissemination of Knowledge on Technical Data
and Schemes pertaining to various systems to all O&M Engineers and related functionaries, Scheme Tracing Book is being
published.
A need has been felt for preparing Scheme Tracing Book for providing detailed information to the O&M Engineers, Graduate
Engineer Trainee for improvement of their knowledge level for day to day working and also for executives of other related
functions.
I appreciate the efforts made by the Operation Team in preparing Scheme Tracing Book and publishing the same in a very
short period of time which will be very helpful for the use of new entrants and executives of all functions.
(MUKESH SINGHAL)
Power is the most vital necessity for industrial and economical growth of any nation. Electricity can bring sea
changes in quality of life of its society members. INDIABULLS in its endeavour for becoming most significant entity
in Indian Power Sector as one of the Giant IPPs in our country by untiring and relentless efforts and reaffirm its
commitment towards making India a self-reliant nation in the field of power generation. Having proven excellence
in the field of Project Execution for the first time we are going ahead with the commissioning of its First Unit of
270MW at Amravati.
In the present time, efficient and economical power generation is the only answer to realise our ambitious plan. It
is the need of the hour that available human resources who are the at the whelm of the affairs managing the large
thermal power plants having sophisticated technology and complex controls, is to be properly channelised and
trained. INDIABULLS firmly believes that skill and expertise up-gradation is a continuous process. Therefore,
training gets utmost priority in our company. The Scheme Tracing Book provide the adequate reference information
to augment systematic learning process. Systematic Learning Process always boosts up confidence level to an
optimum point in a risk-free, cost and time effective way. Emergency handling, day-to-day operation and
maintenance is only possible if the concerned engineer is well aware of the system, process and identification of
equipment. Scheme Tracing Book will be of immense help in this matter.
The book comprehensively covers all the schemes of Power Plant which can be useful for fresh as well as
experienced engineers. It provides a direct appreciation of knowledge and enables them to take on responsibility
far more sincerely and effectively.
I am pleased to dedicate this book prepared in a lucid way by young engineers under the guidance of their
respective reporting officers.
I sincerely hope that readers will find this book very useful and the best learning aid to them. I believe that in spite
of all sincere efforts and care of senior members & staff, some area of improvement might have remained
unnoticed. Hence, your valuable suggestions and comments will always be well received and acted upon.
(JAYDEV CHAKRABARTI)
FOREWORD MESSAGE FROM VP(O&M)
CONTENT
BOILER DRUM & WATER WALL
CONNECTION
1
HFO
OPERATING FLOOR
11
AMMONIA
DOZING SYSTEM (LP)
21
MAIN DRAINAGE & BLOW DOWN
CONNECTION
2 LDO AND AIR OPERATING
OPERATING FLOOR
12
HYDRAZINE
CONTROL STATION
22
MAIN STEAM LINE
CONNECTION
3
ATOMOSING STEAM OPERATING
FLOOR
13
FEED CONTROL STATION
23
CRH
CONNECTION
4
AIR AND FLUE GAS PATH
14
UNIT PRDS
24
HRH
CONNECTION
5
IDB & CBD
CONNECTION
15
CONDENSOR
CONNECTON
25
DESUPERHEATING (M.S)
6
ID FAN LUB OIL
16 CONDESATE EXTRACTION
PUMP
26
DESUPERHITING HRH
7
FD FAN
LUBE OIL SYSTEM
17
CONDENSATE SYSTEM
27
COAL MILL CONNECTION
8 PA FAN LUB OIL SYSTEM
18 LOW PRESSURE
HEATERS
28
SECONDARY AIR CONNECTION
9
COAL MILL LUB OIL SYSTEM
19
HP HEATERS
29
OIL BURNER CONNECTION
10
PHOSPATE
DOZING SYSTEM (lp)
20
DAERATOR CONNECTION
30
CONTENT
CONTENT
CONDENSER
VACUUM SYSTEM
31
GENERATOR H2 &
CO2 CONNECTION
41
FIRE WATER PUMP HOUSE
51
BOILER
FEED PUMP
32
GENERATOR
COLLING SYSTEM
42
52
BFP SEAL WATER
& MOTOR COOLING
33
HYDROGEN
GAS DRIER
43
COMPRESSOR HOUSE
53
BFP
LUBE OIL SYSTEM
34
CW / ACW
PUMP HOUSE
44
INSTRUMENT AIR LINE
54
TURBINE
LUBE OIL SYSTEM
35
HFO FUEL OIL SYSTEM
45
SERVICE AIR LINE
55
CENTRIFUGE
SYSTEM
36
HFO UNLOADING
46
WATER TREATMENT PLANT
56
TURBINE GLAND
STEAM SYSTEM
37
FUEL OIL STORAGE TANK
47
BOTTOM ASH SYSTEM
57
HP FALSH
TANK CONNECTION
38
LDO FUEL
OIL SYSTEM
48
ESP HOPPERS
58
LP FLASH
TANK CONNECTION
39
LDO
UNLOADING SYSTEM
49
CHP SYSTEM
59
GENERATOR
SEAL OIL SYSTEM
40
RIVER WATER PUMP HOUSE
50 60
RAW WATER PUMP HOUSE
EXCITER
COLLING SYSTEM
CONTENT
UNIT PMCC
61
CHP MCC
62
INTERLOCKING BETWEEN EMRG
DG AND UNIT PMCC
63
FWSW MCC & RWIPH MCC
64
RAW WATER PUMP HOUSE MCC
65
DM PLANT MCC
66
FDPS SCHEME AT SWITCH YARD
FPDS SCHEME AT CHP
67
68
c
w
SV - 03
w
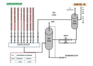
BOILER DRAIN HEADER
ECO I/L HEADER
ECO O/L HEADER
DRUM
RIGHT
LEFT
R
E
A
R
F
R
O
N
T
FEED CHECK VALVE
From Feed Control Station
Eco &Boiler Filling Line
E 22
CBD
CBD sample line
EBD
To
IBD
tank
Phosphate
Dozing line
Hydra
Step
Gauge
Glass
Drain
Drain
Front
Water
Wall
Right
Side
Water
Wall
Rear
Water
Wall
Left
Side
Water
Wall
Ext.
Water
Wall
DOWN
COMMER
DOWN
COMMER
SV - 02 VENT
VENT
To LTSH
FEED WATER SAMPLE LINE
FURNACE
SV - 01
BOILER DRUM CONNECTIONS
TITLE
REV.NO PREPAREDBY CHECKEDBY
A.ARUN A.PATRA
SLIDE NO - 01
M
R
I
N
G
H
E
A
D
E
R
D
R
A
I
N
A
P
R
D
S
D
R
A
I
N
E
B
D
D
R
A
I
N
I
B
D
D
R
A
I
N
L
R
S
B
D
R
A
I
N
S
O
O
T
B
L
O
W
E
R
D
R
A
I
N
S
T
O
P
V
A
L
V
E
D
R
A
I
N
IBD
TANK
IBD
TANK
CBD
TANK
TO
DEAERATOR
F
R
O
M
D
R
U
M
M
VENT
CBD 21
BLOWDOWN TO PIT
S
U
P
E
R
H
E
A
T
E
R
D
R
A
I
N
DRAIN HEADER
SLIDE NO - 02
MAIN DRAINAGE & BLOWDOWN
TITLE
REV.NO PREPAREDBY CHECKEDBY
A.ARUN A.PATRA
F
S
H
O/L
H
E
A
D
E
R
W
W
APRDS
HPBP
MS STRAINER
TO UNIT
FLASH
TANK
MS-1
MS-3 MS-5
MS-2
MS SV
MS CV
MS CV
MS SV
CRH
M
M
MS 101
To
IBD Tank
MS 102
To
IBD Tank
RHS
LHS
SV 4
SV 5
HPT
VENT
VENT
Z
M
M
c
M
M
c
SLIDE NO – 03
MS
STRAINER
TO FLASH
TANK
M
MS-105
MS-106
MS-4 MS-6
MS LINES
TITLE
REV.NO PREPAREDBY CHECKEDBY
A.ARUN A.PATRA
REHEATER HEADER
HPBP WARMUP LINE
CRH POT DRAIN
TO HPH 6
TO AUX. PRDS
TO DEA. PEGGING
DSH
DSH
TAPPING FOR WET STEAM WASHING LINE
HPBP WARMUP LINE
FROM HPT EXHAUST
W
SV - 8
VENT
DRAIN
VENT
DRAIN
CRH 101
M
NRV
CRH LINE DIAGRAM
SLIDE NO - 04
TITLE CRH LINE DIAGRAM
REV.NO PREPARED BY CHECKED BY
A.ARUN A.PATRA
CRH POT DRAIN
TO HPH 6
TO AUX. PRDS
TO DEA. PEGGING
DSH
DSH
TAPPING FOR WET STEAM WASHING LINE
HPBP WARM UP LINE
FROM HP EXHAUST
W
SV - 8
VENT
DRAIN
VENT
DRAIN
CRH 101
M
NRV
REHEATER COIL HEADER (INLET)
REHEATER COIL HEADER (OUTLET)
W
W
W
W
HRH 101 HRH 102
LPBP
LPBP
SV 11 SV 9 SV 10 SV 12
LHS
RHS
IPT
HPBP WARM UP LINE
IP SV & CV
IP SV & CV
M
M
SLIDE NO - 05
HRH
STRAINER
HRH
STRAINER
TITLE HRH LINE DIAGRAM
REV.NO PREPARED BY CHECKED BY
A.ARUN A.PATRA
SD 05
SH-09
SH-10
SH-11
SH-12
D
E
S
H
D
E
S
H
SH-13
SH-14
S S S S
SUPER HEATER
OUTLET (RIGHT)
SUPER HEATER
OUTLET ( LEFT )
SD 09 SD 06 SD 03
SD 04 SD 02
SD 08 SD 07
SD 01
SH-13
SH-14
SUPER HEATER
OUTLET (RIGHT)
SUPER HEATER
OUTLET ( LEFT )
SH-11
SH-12
D
E
S
H
D
E
S
H
SH-13
SH-14
SUPER HEATER
OUTLET (RIGHT)
SUPER HEATER
OUTLET ( LEFT )
SH-10
SH-11
SH-12
D
E
S
H
D
E
S
H
SH-13
SH-14
SUPER HEATER
OUTLET (RIGHT)
SUPER HEATER
OUTLET ( LEFT )
SH-10
SH-11
SH-12
D
E
S
H
D
E
S
H
SH-13
SH-14
SUPER HEATER
OUTLET (RIGHT)
SUPER HEATER
OUTLET ( LEFT )
SH-10
SH-11
SH-12
D
E
S
H
D
E
S
H
SH-13
SH-14
SUPER HEATER
OUTLET (RIGHT)
SUPER HEATER
OUTLET ( LEFT )
SH-10
SH-11
SH-12
D
E
S
H
D
E
S
H
SH-13
SH-14
SUPER HEATER
OUTLET (RIGHT)
SUPER HEATER
OUTLET ( LEFT )
SH-10
SH-11
SH-12
D
E
S
H
D
E
S
H
SH-13
SH-14
SUPER HEATER
OUTLET (RIGHT)
SUPER HEATER
OUTLET ( LEFT )
SH-10
SH-11
SH-12
D
E
S
H
D
E
S
H
SH-14
SUPER HEATER
OUTLET ( LEFT )
S
WATER
FROM
FEED
CONTROL
STATION
PG
PG
SH-13
SLIDE NO - 06
DESUPERHEATING (M.S)
TITLE
REV.NO PREPAREDBY CHECKEDBY
A.ARUN A.PATRA
RH-01
D
E
S
H
RH-02
S S S S
REHEATER
OUTLET(RIGHT)
REHEATER OUTLET
(LEFT)
SD18 SD11
S
SD10
STEAM FROM CRH
WATER
FROM
FEED
CONTROL
STATION
D
E
S
H
PG PG
SLIDE NO - 07
SD 14
SD 17 SD13 SD15 SD16 SD12
DESUPERHEATING (HRH)
TITLE
REV.NO PREPAREDBY CHECKEDBY
A.ARUN A.PATRA
PREPARED BY CHECKED BY
REV. No.
ASHISH VYAWHARE A. PATRA
MILL CONNECTIONS
SLIDE NO - 08
PREPARED BY CHECKED BY
REV. No.
ASHISH VYAWHARE
SECONDARY AIR PATH
SLIDE NO - 09
A. PATRA
OIL BURNER CONECTIONS
(LFO & AIR AT ELVN - AB ALONE)
AIR
A20A-D
STEAM
OS60A-D
HFO
HO60A-D
LDO
LO40A-D
OS59A-D
OIL GUN
PREPARED BY CHECKED BY
REV. No.
TITLE
ASHISH VYAWHARE
OIL BURNER CONECTIONS
(LFO & AIR AT ELVN - AB
ALONE)
SLIDE NO - 10
A. PATRA
HFO OPERATING FLOOR
F
M
HO31 HO49
HO48
HO32C
HO32A HO32B HO40
(HOTV)
HO34A HO34B
HO38
E
HO35
HO33
(HOFCV)
HO38G
HO38J
HO45
HO47
HO39C
HO38D
AB2
AB3
CD3
EF3
EF2
CD2
T
O
B
U
R
N
E
R
S
# 2 # 3
# 4
CORNER # 1
FROM PUMP HOUSE TO
TANKS
= WHILE FIRING
= WHILE NOT FIRING
PREPARED BY CHECKED BY
REV. No.
TITLE
ASHISH VYAWHARE
HFO OPERATING FLOOR
SLIDE NO - 11
HO38
F
A. PATRA
ATM
AIR
LO23
(LOFCV)
A01
LO24A LO24B
OS35A
# 2 # 3
# 4
# 1
LDO FROM
PUMPS
AB
EF
CD
T
O
H
E
A
I
G
N
I
T
O
R
S
F
O
R
P
U
R
G
I
N
G
TO BURNERS
F
M
LO31A LO31B LO30
(LOTV)
AB
LO29A-D
LO28C A08
LO31C
LO21
LO25
LDO, AIR OPERATING FLOOR
PREPARED BY CHECKED BY
REV. No.
TITLE
ASHISH VYAWHARE
LDO , AIR OPERATING FLOOR
SLIDE NO - 12
A. PATRA
ATM. STEAM OPERATING FLOOR
FROM AUX.
STEAM HEADER
OS33
OS31 OS34A OS34B
OS35
TO HFO LINE
TRACING
# 2 # 3
# 4
# 1
CONDENSATE TO
IBD TANK
AB
EF
CD
OS41A-D
T T TRAP
PREPARED BY CHECKED BY
REV. No.
TITLE
ASHISH VYAWHARE
ATM. STEAM OPERATING FLOOR
SLIDE NO - 13
A. PATRA
MAIN
MAIN
EP-A
GD-7
GD-3
GD-4 GD-8
EP-B
GD-10
GD-6
AUX
AIR
APH-B
GD-2A
GD-2
GD-9
GD-5
AUX
AIR
APH-A
GD-1 GD-
1A
GD-12 GD-14
GD-11 GD-13
P
S
H
R
H
F
S
H
H
S
H
E
C
O
F
U
R
N
A
C
E
SAD-4
SAD-5
PAD-7
PAD-
1
SAD-1
PAD-2
SAD-2
PAD-4
PAD-6
TO COLD PA HDR
TO HOT
PA HDR
AEROFOI
L
AEROFOIL
TO HOT
PA HDR
TO COLD PA HDR
FD-B
PA-B
ID-A
ID-B
FD-A
PA-A
S
T
A
C
K
.
PAD-5
APH BYPASS
APH BYPASS
C
O
M
M
O
N
H
E
A
D
E
R
PAD-8
PAD-9
PREPARED BY CHECKED BY
REV. No.
TITLE
ASHISH VYAWHARE
AIR & FLUE GAS PATH
SLIDE NO - 14 A. PATRA
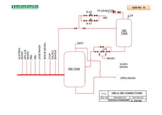
B-64
B-67
CBD
TO DEARATOR
DRAIN
LCV
SV
CBD
TANK
IBD TANK
AUX
PRDS
DRAIN
APH
S/B
DRAIN
EBD
IBD
LRSB
DRAIN
WWSB
DRAIN
STOP
VALVES
DRAINS
VENT
OPEN DRAIN
SCAPH
DRAIN
A. PATRA
PREPARED BY CHECKED BY
REV. No.
TITLE
ASHISH VYAWHARE
CBD & IBD CONNECTIONS
SLIDE NO - 15
TG
P
S
DPS
DPG
PG
PG
DPS
PG
PS
FS
FILTER
FILTER
COOLER
COOLER
P
G
P
G
P
G
TS
OIL TANK
RELIE
F V/V
REC.
V/V
LS
TG
TS
TG
FLOW
REG.
ID FAN
LUB OIL RETURN
.
HYDRO.
COUPLIN
G
SLIDE NO - 16
ID FAN LUBE OIL SYSTEM
PREPARED BY CHECKED BY
A.PATRA
ASHISH
VYAWHARE
W
W
W
LOP-A LOP-B
FILTER
COOLER
PRESSURE OIL
PR.OIL
MAIN
BRG
RETURN
OIL
MAIN
BRG
RETURN
OIL
HYDRAULIC
LEAKAGE
OIL
HYDRAULIC
PRESSURE OIL HYDRAULIC
PR.REGULATING
V/V
116
205
215
216
218
NRV
OIL TANK
HEATER
NRV
NRV
FD FAN S
SLIDE-17
TITLE
FD FAN LUBE OIL
SYSTEM
REV.NO PREPARED BY CHECKED BY
A.ARUN A.PATRA
204
W
W
W
LOP-A LOP-B
FILTER
COOLER
PRESSURE OIL
PR.OIL
MAIN
BRG
RETURN
OIL
MAIN
BRG
RETURN
OIL
HYDRAULIC
LEAKAGE
OIL
HYDRAULIC
PRESSURE OIL HYDRAULIC
PR.REGULATING
V/V
116
205
215
216
218
NRV
OIL TANK
HEATER
NRV
NRV
PA FAN S
SLIDE-18
TITLE
PA FAN LUBE OIL
SYSTEM
REV.NO PREPARED BY CHECKED BY
A.ARUN A.PATRA
204
IC
Screw pump 1
Screw pump 2
Oil tank
To Mill Bearings & Gearbox
Level indicator
Inspectioncover
Electric Heater
Relief valve
Orifice for flow
measurement
DRAIN
Breather
filter & filler
Return from bearings &
Gearbox
FILTER
.
NRV
SLIDE NO - 19
M
COOLER
MILL LUBE OIL SYSTEM
TITLE
REV.NO
PREPARED BY
CHECKED BY
A.ARUN A.PATRA
TO BOILER DRUM
PHOSPHATE
METERING TANK
PHOSPHATE
MIXING TANK
DM/CONDENSATE
PDP A
PDP B
AGITATOR
AGITATOR
VENT
VENT
L
G
L
G
STRAINER
STRAINER
.
SLIDE NO - 20
M
HP DOSING SYSTEM
TITLE
REV.NO PREPARED BY CHECKED BY
A.ARUN A.PATRA
AMMONIA
MEASURING
TANK 125 LIT
AGITATOR
.
1 2
M
M
TO DEAREATOROUTLET
TO CEP DISCHARGE
TO BOILER COLD FILLING LINE
FROM MAIN
CONDENSATE
LINE
METERING PUMPS : 2 NOS
2 X 100%
CAPACITY : 50 LPH
MAX. DISCH. PR. 45 Kg/cm²
AMMONIA MIXING
CUM STORAGE
TANK 2300 LIT
O
VE
RF
L
O
W
OVERFL
OW L
G
L
G
VENT
WATER SEAL
WATER /
AQUA
AMMONIA
VENT
BREATHER
TANK
NaOH
SOLUTION
DRAIN DRAIN
DRAIN
DRAIN
VENT
DRAIN
BREATHERTANK
NaOH
SOLUTION
MANUAL FILLING BY
BOTTLE
SLIDE NO - 21
AMMONIA DOSING SYSTEM
TITLE
REV.NO PREPAREDBY CHECKEDBY
A.ARUN A.PATRA
HYDRAZINE
MEASURING
TANK 25 LIT
AGITATOR
.
1 2
M
TO DEAREATOROUTLET
TO CEP DISCHARGE
TO BOILER COLD FILLING LINE
FROM MAIN
CONDENSATE
LINE
METERING PUMPS : 2 NOS
2 X 100%
CAPACITY : 50 LPH
MAX. DISCH. PR. 45 Kg/cm²
HYDRAZINE
MIXING CUM
STORAGE TANK
2300 LIT
O
VE
RF
L
O
W
OVERFL
OW L
G
L
G
HANDP
UMP
VENT
WATER SEAL
WATER / HYDRAZINE
VENT
BREATHER
TANK
HYDRAZINE
SOLUTION
DRAIN DRAIN
DRAIN
DRAIN
VENT
DRAIN
BREATHERTANK
HYDRAZINE
SLIDE NO - 22
HYDRAZINE DOSING SYSTEM
TITLE
REV.NO PREPAREDBY CHECKEDBY
A.ARUN A.PATRA
FD–19A
FD–19
FD–13A
FD–13
FD–16A
FD–16
FD–17
FD–18
FD–18A
FD–15
FD–15A
FD–21
FD–21A
FD–20
FD–14
E-002
E–003
E-1
E-024
LOW LOAD ( 30% )
NORMAL LOAD
NORMAL LOAD BYPASS
FROM HP
HEATERS
TO ECONOMISER
VENT
SAMPLE
ECO.
DRN./FILL
ECO. REC.
SH/RH SPRAY
STATION
.
TO RING
HEADER
FEED CONTROL STATION
SLIDE NO -23
TITLE FEED CONTROL STATION
REV NO. PREPARED BY CHECKED BY
KIRAN BHOSALE A. PATRA
MS - L
MS - R
CRH
MILL
INERTING
HFO
ATOMISING
WET
STEAM
WASHING
FOPH
HFO T. HEATING &
WAG. UNLOAD.
DESH-2
D/A PEGGING
APH SOOT BLOWING
GLAND SEALING
DESH-1
HT
COMMON
HEADER
FOR
ALL
UNITS
U#2
U#3
U#4
SPRAY FROM CEP
LT AUX STEAM HEADER
HT
AUX
STEAM
HEADER
AS-9 AS-10
AS-30
AS-16
AS-17
AS-33
AS-15
AS-48
AS-29
AS-28
AS-27
CD-72
CD-69
CD-70
CD-67
CD-64
CD-65
CD-66
CD-71
AS-47
AS-20
AS-21
AS-22
AS-23
AS-11
AS-34 AS-35
LT
COMMON
HEADER
FOR
ALL
UNITS
U#2
U#3
U#4
UNIT APRDS
TITLE AUX. PRDS
REV NO. PREPARED BY CHECKED BY
KIRAN BHOSALE A. PATRA
U#5
U#5
SLIDE NO - 24
W
W
DM MAKE UP
CONDENSATE WATER
EMERGENCY MAKE UP FROM OCST
TO VAC. PUMP 1 & 2
LPFT D/A
OVERFLOW
CEP DISH
VENT
FROM EXT.
LINE DRAINS
FROM DC
FROM LPH-2
FROM LPH-3
DRIP
LINES
GSC DRAIN
HPFT
DRIP FROM HPH-5
DRIP FROM HPH-6
VENT
FROM
HPH-5
&
6
FROM EXT.
LINE DRAINS
MANIFOLD
FROM AS-139
MS,HRH,CRH
DRAINS
TURBINE FLASH BOX
(MAL DRAINS)
CD – 4
CD - 3 CEP-B
CEP-A
A
B B
A LPH-3 EXTRACTION
B LPBP STEAM INLET
C LPH-2 EXTRACTION
D LPH-1 EXTRACTION
E CONDENSATE MINIMUM
RECIRCULATION
C
D
D
E
SLIDE NO - 25
TITLE CONDENSOR CONNECTION
REV NO. PREPARED BY CHECKED BY
ASHISH VYAWHARE A.PATRA
MOTOR
FROM HOT WELL
REV. No.
CONDENSATE EXTRACTION
PUMP
DISCHARGE VENT TO LP F/T
CANISTER
VENT
TO
HOTWELL
FROM CEP DISH HEADER
EMERGENCY SEAL
WATER FROM OCST
DMCW IN
TO CEP DISH HEADER
CEP SUCTION LINE
DMCW OUT
STUFFING BOX DRAIN
SUCTION VALVE (LSO)
SUCTION STRAINER
CD - 4
SLIDE NO - 26
PRPD BY CHKD BY
ASHISH VYAWHARE A PATRA
CD-37
CD-36
CD-35 CD-32
CD-33
CD-34
CD-30
CD-31
CD-29
CD-19 CD-14
CD-21
CD-23
CD-25
CD-27
GSC
CONDENSER
TO CST
MIN.
RECIRCULATION
TO DEAERATOR
LPH - 2
LPH-1
TO LPBP SPRAY,
EXHAUST HOOD &
TURBINE F/B SPRAY
FT
TT
PT
CD-7
CD-8
CD-9
AMMONIA HYDRAZINE
TO CEP STUFFING BOX SEALING
TO DMCW TANK
TO APRDS SPRAY
TO ATM
CONDENSATE SYSTEM
CEP-B CEP-A
DRAIN
COOLER
CD-28
PROVISION FOR
WET STEAM WASHING
NORMAL MAKE UP
EMERGENCY
MAKE UP
LPH - 2
TITLE CONDENSATE SYSTEM
REV NO. PREPARED BY CHECKED BY
KIRAN BHOSALE A PATRA
SLIDE NO - 27
LPH - 1
LPH - 2
TO DEAERATOR
FROM CEP
VENT TO CONDENSER
SV
SV
SV
CD-31
CD-30
CD-32
CD-33
CD-34
CD-35
CD-36
CD-37
EX-10
EX-9
EX-17 EX-18
LPH - 3
LPH - 1
LPH - 2
TITLE LP HEATERS
REV NO. PREPARED BY CHECKED BY
KIRAN BHOSALE A PATRA
SLIDE NO - 28
DRAIN
COOLER
DRAIN
COOLER
CD-29
FD-12
FD-11 HPH-6
FROM BFP
TO FCS
FD-7
FD-8
FD-9
FD-10
VENT TO
CONDENSER
VENT TO
CONDENSER
EX-12 FROM IPT
EX-13 FROM CRH
DRAIN TO HPH-5/DEA./HP FT.
DRAIN TO DEA./HP FT
HPH-5
HPH-6
SLIDE NO - 29
W
W
DR-6
AS-7
AS-2
DR - 36
CD - 39
DR - 38
DEAERATOR
FEED STORAGE TANK
VENT
BFP – A R/C
BFP – B R/C
FROM CBD TANK VENT
INITIAL FILLING
TO UNIT FLASH TANK
FROM
AUX. PRDS
BFP SUCTIONS
FROM CEP DISCHARGE
TO LP FLASH TANK
HPH – 5 DRIP
HPH – 6 DRIP
CRH - 5
AS-5
BFP – C R/C
EX-11
CRH
FC-3
FC-6
FC-9
FC-2
FC-5
FC-8
HYDRAZINE DOSING
AMMONIA DOSING
CD - 38
DR - 37
DR - 39
EX 4 FROM IPT
CRH - 4
CRH - 6
CRH – 1
CRH – 2
CRH – 3
AS-8
AS-1
AS-3
DR-7
DR-5
DR-4
DR-13
DR-14
DR-12
DR-11
TITLE DEAERATOR & FST CONNECTIONS
REV NO. PREPARED BY CHECKED BY
KIRAN BHOSALE A PATRA
SLIDE NO - 30
MOTOR
TO VAC. PUMP-A
TO ATM.
FROM
OCST
RECIRCULATION
PUMP
. .
.
S
S
SOL VLV
SOL VLV
SUC VLV (LSO)
SEPARATION
TANK
WATER COOLER
VACUUM PUMP-A
ACW IN
VACUUM BREAKER
MOTOR
S
SOL VLV SEPARATION
TANK
W
W
SUC VLV (LSO)
TO VAC. PUMP-B
ACW OUT
WATER COOLER
ACW IN
VACUUM PUMP-B
FROM
DMCW
S
FROM
DMCW
RECIRCULATION
PUMP
ACW OUT
TITLE CONDENSATE VACUUM SYSTEM
REV NO. PREPARED BY CHECKED BY
KIRAN BHOSALE A PATRA
SLIDE NO - 31
CONDENSOR
.
BOOSTER
PUMP
BOILER
FEED
PUMP
HYDRAULIC
COUPLING
M
M
M
SCOOP
MOTOR
FC1
DMCW IN
LUB OIL
COOLER
SEAL COOLER
Recirc to DEA
DMCW OUT
DEAREATOR
TO BRGS
FD4
SUC-VLV
DMCW
WORKING OIL
COOLER
S
To BFP DSH HDR
TITLE BOILER FEED PUMP
REV NO. PREPARED BY CHECKED BY
KIRAN BHOSALE
SLIDE NO - 32
A PATRA
BOOSTER
PUMP MOTOR
HYDRAULIC
COUPLING BFP
DMCW INLET
DMCW OUTLET
TI
TI
TI
TI
TI
MECHANICAL
SEAL COOLER
TITLE BFP SEALING AND COOLING SYSTEM
REV NO. PREPARED BY CHECKED BY
KIRAN BHOSALE A PATRA
SLIDE NO - 33
TI
MOTOR
BOOSTER
PUMP
MAIN
PUMP
VOITH
AOP
W
O
C
O
O
L
E
R
S
LUB OIL
COOLERS
PI PS TI
TI
TS
TS
TI
TI
TI
TI
TI
TI
MOP
WOP
TITLE BFP LUB OIL SYSTEM
REV NO. PREPARED BY CHECKED BY
KIRAN BHOSALE A PATRA
SLIDE NO - 34
MAIN OIL TANK
OIL COOLER
OTCV OIL FILTER
AOP - 1 AOP - 2 EOP - 1 JOP - 1 JOP - 2
AC AC AC
DC DC
INJECTOR
I
INJECTOR
II
SOST
FROM
EXC. BRG.
MOP
HPT IPT LPT G
JACKING OIL LINE
OVEF-1
OVEF-2
TI TI PT
TT
PI
PI PI PI PI PI
PI
PS
6 NO.S
3 NO.S
TT
SLIDE NO - 35
LUB OIL SUPPLY LINE
LUB OIL RETURN LINE
DMCW
E
HEATER
MAB
BV1 BV2
BV3 BV4
FEED PUMP
DIRTY OIL INLET
CLEAN OIL OUTLET
ANTI FLOOD TANK
SD1
SD2
CENTRIFUGE SYSTEM
SLIDE NO - 36
MAW-10
MAW-15
TO CONDENSER
MAW-50
MAW-55
HPT LPT
FROM HP STOP AND
CONTROL VALVES
FROM IP STOP AND
CONTROL VALVES
MAL-81
IPT EXHAUST
FROM APRDS
TO CONDENSER
TO ATM.
MAW- 11
TO CONDENSER
PREPARED BY CHECKED BY
REV. No.
TITLE
KIRAN BHOSALE
.
TURBINE SEAL STEAM SYSTEM
TT TT
TT
PT
PT
TT
GSC
Ex fan
SLIDE NO - 37 A PATRA
HP FLASH TANK
EX-104
EX-106
EX-130
EX-131
Vent to
Condenser
Alt. DRN frm
HPH-6
HPH-6 Vent
Alt. DRN frm
HPH-5
Ext. Line DRN Manifold
HPH-5 Vent
HRH Strainer
DRN
CRH NRV &
line DRN
LHS RHS
LP Bypass
Warm-up DRN
LHS RHS
HRH-101
HRH-102
CRH-101
HRH-103
HRH-104
DRN to
HOTWELL
TITLE HP FLASH TANK
REV NO. PREPARED BY CHECKED BY
KIRAN BHOSALE A PATRA
SLIDE NO - 38
Deaerator NRV
Drain
EX-125
EX-128
EX-127
EX-129
Vent To Condenser
DR-33
DR-34 DR-31
From GSC
LP FLASH TANK CEP A Discharge
elbow vent
CEP B Discharge
elbow vent
Deaerator
Overflow DRN
Extraction line DRN
EX-126
EX-119 EX-120 EX-121
EX-113 EX-114 EX-115
CRH-118 CRH-117 CRH-116
EX-109 EX-107
DRN from CRH Ex.
line
DRN from line for
DEA. Pegging
EX-108
DRN to
HOTWELL
Alt. DRN from
LPH no.3
Alt. DRN from
LPH no.2
from Drain Cooler
DRN
Manifold
TITLE LP FLASH TANK
REV NO. PREPARED BY CHECKED BY
KIRAN BHOSALE A PATRA
SLIDE NO - 39
LUB OIL
RETURN
HEADER
SOVP-B
SOVP-A
SOP-1 SOP-2
DC SOP
VACCUM
TANK
IOT
W
O
T
COOLERS
FILTERS
DPR DPR
SOST
GENERATOR
.
GENERATOR
SEAL OIL
SYSTEM
GENERATOR WASTE SYSTEM
DRAIN
SLIDE NO - 40
GENERATOR DUPLEX HYDROGEN
DRIER
GAS
ANALYSER
CABINET
SAMPLE
VENT
FROM H
BOTTLE RACK
PR. REG.
VENT
WATER &
OIL TRAP
AIR
SUPPLY
FROM CO
BOTTLE RACK
2
2
WWWWWW
VAPOURISER
OIL
FILL
W
W
.
.
GWFT
To WOT
OIL TRAP
FROM H2 PLANT
W
LLD
PREPARED BY CHECKED BY
REV. No.
ASHISH VYAWHARE A.PATRA
GEN H2 & C02 FILLING
ARRANGEMENT
SLIDE NO - 41
TITLE
DMCW O/L
DMCW I/L
TE SIDE
EE SIDE
VENT
VENT
VENT
VENT
H2 SEAL H2 SEAL
GENERATOR ROTOR
DRAIN DRAIN
VENT
VENT VENT
I/L LINE OF COOLER O/L LINE OF COOLER
PREPARED BY CHEKD BY
REV. No.
TITLE
ASHISH VHYWHARE A PATRA
GENERATOR COOLING SYSTEM
SLIDE NO - 42
MAIN EXCITER PILOT EXCITER
DMCW O/L FROM GENERATOR
GEN SIDE
RECTIFIER
WHEEL
VENT DRAIN
DRAIN
VENT
PREPARED BY CHECKED
BY
REV. No.
TITLE
KIRAN BHOSALE A PATRA
EXCITER COOLING SYSTEM
SLIDE NO - 43
EXHAUST
WET HYDROGEN INLET
DRY HYDROGEN OUTLET
DRIER - A DRIER - B
# DRIER – A IN SERVICE AND DRIER – B UNDER REGENERATION
Generator Waste fluid system
OIL TRAP
PREPARED BY CHECKED BY
REV. No.
TITLE
ASHISH VYAWHARE A PATRA
HYDROGEN GAS DRIER
SLIDE NO - 44
DEW POINT
METER
DEW POINT
METER
H
E
A
T
E
R
AIR SUCTION
BLOWER
CONDENSOR
W
W
BALL
CLEANING
SYSTEM
BALL
CLEANING
SYSTEM
2*100 self cleaning
strainers
CW pump
3*50 Plate Type Heat
exchanger
Vacuum pump H.E.
3*50 ACW pumps
To cooling tower
1
2
3
Debri discharge pipe
to drain
Vacuum pump H.E.
Capacity= 1000
m3/hr
Water
Forebay
1
2
SLIDE NO - 45
CW AND ACW SYSTEM
TITLE
REV. NO. PREPARED BY
CHECKED
BY
PRATIK HINGE A.PATRA
Boiler 1
Boiler 2
Atomising Steam
strainer
HFO TANK
Cap-
2000m3
HFO TANK
Cap-
2000m3
Recirculation
Line
Neoprine rubber Hose
(wagon + truck)
2x150m3/
hr
2x150m3
/hr
2*50
m3/hr
HFO Unloading Pumps
HFO Forwording Pumps
Heaters
HFO
Unloading
B
y
Wagon
strainer
SLIDE NO - 46
HFO FUEL OIL SYSTEM
HFO FUEL OIL SYSTEM
TITLE
REV. NO. PREPARED BY
CHECKED
BY
PRATIK HINGE A.PATRA
HFO
Unloading
By
Tanker
Boiler 4
Boiler 5
Boiler 3
HFO Forwording Pumps
Heaters
strainer
Atomising Steam
HFO
UNLOADING
BY
WAGON
TO HFO TANKS
STRAINER
HFO PUMP-5
NRV
SLIDE NO - 47
STRAINER
STRAINER
STRAINER
STRAINER
HFO PUMP-2
HFO PUMP-1
HFO PUMP-3
HFO PUMP-6
NRV
NRV
NRV
NRV
BALL VALVE
BALL VALVE
BALL VALVE
BALL VALVE
BALL VALVE
Capacity:-
Pump 1,2,3&4-150 M3/HR
Pump 5& 6 -50 M3/HR
HFO UNLOADING PUMPS
TITLE
PREPARED BY
CHECKED
BY
PRATIK HINGE A.PATRA
HFO PUMP-4
STRAINER BALL VALVE
NRV
HFO
UNLOADING
BY
TANKER
RETURN LINE
FROM BOILER & PUMP
(TERMINAL POINT 1M
OUTSIDE LDO
FORWARDING PUMP
HOUSE)
FROM LDO
UNLODING
PUMP
TO LDO
FORWARDING
PUMP
TO OIL DRAIN PIT
LDO STORAGE TANK
CAP:- 1000 KL
RETURN LINE
FROM BOILER & PUMP
FROM HFO
UNLODING
PUMP
TO HFO
FORWARDING
PUMP
GRAVITY TRANSFER LINE
TO OIL DRAIN PIT
TI TI
HEATING STEAM
HFO STORAGE TANK-1
CAP : 2000 KL
DIA. : 16 Mtr
HEIGHT: 12 Mtr
SLIDE NO - 48
HFO STORAGE TANK-1
CAP : 2000 KL
DIA. : 16 Mtr
HEIGHT: 12 Mtr
LEVEL
TRANSMITTER LEVEL
TRANSMITTER
FLAME ARRESTOR
VENT
FLAME ARRESTOR
VENT
TO OIL DRAIN PIT
LEVEL
TRANSMITTER
FLAME ARRESTOR
VENT
FUEL OIL STORAGE
TANK
TITLE
PREPARED BY
CHECKED
BY
PRATIK HINGE A.PATRA
Boiler 1
Boiler 2
Recirculation Line
Neoprine rubber Hose (5 nos.)
strainers
r
LDO TANK
Cap-
1000m3
(1 nos.)
LDO Unloading Pumps
LDO Forwarding Pumps
LDO
Unloading
Bay
strainers
Atomising Air
2x25m3/hr
10m3/hr
SLIDE NO - 49
LDO FUEL OIL SYSTEM
FOR U-1 & 2
TITLE
PREPARED BY
CHECKED
BY
PRATIK HINGE A.PATRA
Boiler 3
Boiler 4
Boiler 5
strainers
Atomising Air
LDO
UNLOADING
STATION
TO LDO TANKS
STRAINER
LDO PUP-3
NRV
SLIDE NO - 50
STRAINER
STRAINER
LDO PUMP-1
LDO PUMP-2
NRV
NRV
BALL VALVE
BALL VALVE
BALL VALVE
Capacity:-
Pump 1&2- 25 M3/HR
Pump 3 - 10 M3/HR
LDO UNLOADING PUMPS
LDO UNLOADING PUMPS
TITLE
PREPARED BY
CHECKED
BY
PRATIK HINGE A.PATRA
RAW WATER TANK
FORE BAY
RESERVOIR
S S S
SLIDE NO - 51
RAW WATER INTAKE
PUMP HOUSE
PUMPS PARAMETERS
Discharge :- 3800 CubMPH
Duty Point Head:- 120 MWC
Pump Speed:- 980 RPM
Motor Rating:- 1700 KW
TITLE
REV. NO. PREPARED BY
CHECKED
BY
PRATIK HINGE A.PATRA
RESERVED WATER FOR FIRE PUMP
PUMP B PUMP C PUMP E
PUMP D PUMP F
PUMP A
TO FW MAIN RING 1
TO FW MAIN RING 2
DELIVERY HEADER
TESTING HEADER
Pump A&B- DIESEL DRIVEN PUMP
PUMP C & D- MOTOR DRIVEN PUMP
PUMP E & F – JOCKEY PUMP
SLIDE NO - 52
FIRE WATER PUMP
HOUSE
TITLE
REV. NO. PREPARED BY
CHECKED
BY
PRATIK HINGE A.PATRA
FROM RIVER WATER PUMP
TO APH/ESP
WASH PLANT
.
.
TO DM
PLANT
PUMP A
PUMP B
PUMP C
RAW
WATER
SUMP
SLIDE NO - 53
PUMP H
PUMP G
PUMP F
PUMP E
PUM D
Pump A&B- APH/ESP PUMPS(PROPOSED)
Pump C - APH/ESP PUMP
PUMP D,E&F – RW PUMPS(PROPOSED)
PUMP G&H – RAW WATER PUMP
RAW WATER PUMP
HOUSE
TITLE
PREPARED BY
CHECKED
BY
PRATIK HINGE A.PATRA
AIR COPRESR-1
AC 2 AC 3 AC 4 AC 5 AC 6 AC 7
A B C
SERVICE AIR RECEIVER TANK
AIR DRIYER 1
A B
COMPRESSED WET AIR HDR
REGENERATION AIR HDR
INSTRUMENT AIR
RECEIVER TANK AT
15 CUB MTR
AT ZERO MTR
COMPRESSED DRY AIR HDR
SLIDE NO - 54
COMPRESSOR HOUSE
TITLE
PREPARED BY
CHECKED
BY
PRATIK HINGE A.PATRA
AIR DRIYER 2 AIR DRIYER 3 AIR DRIYER 4 AIR DRIYER 6
AIR DRIYER 5
A B
INSTRUMENT AIR
RECEIVER TANK 15
CUB MTR
BOILR1 BOILR 2 BOILR 3 BOILR 4 BLR
5
TURBINE U-1
CO2 PURGING
GENERATOR
AIR TIGHTNES
U-2 U-3 U-4 U-5
SLIDE NO - 55
INSTRUMENT AIR LINE
TITLE
PREPARED BY
CHECKED
BY
PRATIK HINGE A.PATRA
A
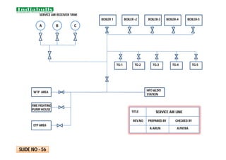
BOILER 1 BOILER -2 BOILER-3 BOILER-4 BOILER-5
TG-1 TG-2 TG-3 TG-4 TG-5
HFO &LDO
STATION
WTP AREA
FIRE FIGHTING
PUMP HOUSE
ETP AREA
A B C
SERVICE AIR RECEIVER TANK
SERVICE AIR LINE
TITLE
PREPARED BY CHECKED BY
A.ARUN A.PATRA
REV.NO
SLIDE NO - 56
RAW WATER TANK
RAPID GRAVITY SAND FILTER
ACTIVE FLOW
CLARIFIED WATER STORAGE TANK
PRESURISED SAND FILTER
ULTRA FILTER
RO FEED TANK
REVERSE OSMOSIS
DM FEED TANK
MIX BED
DM TANK
SLIDE NO - 57
WATER TREATMENT
PLANT
TITLE
PREPARED BY
CHECKED
BY
PRATIK HINGE A.PATRA
MICRO CARTIDGE FILTER
SCRAPER CHAIN CONV. ( 1W+1S
)
BYPASS
CHUTE
FROM UNITS
#2,3,4&5
CLINKER
GRINDER
(1W+1S)
CHEMICAL
DOSING
SLUDGE PIT
TRUCK
TO SCRP
CONV
ASH WATER PUMPS
TO SCRP FDR,SEAL
TROUGH MAKE
UP(FOR ALL UNITS)
ECO PMPS TO
ECO HOPPERS
JNT 1A JNT 3
JNT 4
TO TRUCKS
ECONOMISER
HOPPERS
BTM ASH HOPR
OVERFLOW
PUMPS(1W+1S)
SLUDGE
PUMPS(1W+1S)
BELT CONV 1A
From unit 1
JNT 2
BELT
CONV 2A
BELT
CONV 3
BELT
CONV 3
JNT 5
BELT CONV 2B
From unit 2
BELT
CONV 3
JNT 6
JNT 7
TO HCSD SYSTEM
TO TRUCKS
BELT
CONV
4
BELT
CONV
4
BELT CONV 2E
From unit 5
BELT CONV
5B
BELT CONV
5A
BELT CONV 2D
From unit 4
2C
unt
#3
BOTTOM ASH SYSTEM
TITLE
REV. NO. PREPARED BY
CHECKED
BY
PRATIK HINGE A.PATRA
SLIDE NO - 58
#Same arrangement is
applicable for other Four Units
RF 08
RA 08
RG 08
RE 08
RD 08
RC 08
RB 08
RF 07
RA 07
RG 07
RE 07
RD 07
RC 07
RB 07
RF 06
RA 06
RG 06
RE 06
RD 06
RC 06
RB 06
RF 05
RA 05
RG 05
RE 05
RD 05
RC 05
RB 05
RF O4
RA 04
RG 04
RE 04
RD 04
RC 04
RB 04
RF 03
RA 03
RG 03
RE 03
RD 03
RC 03
RB 03
RF 02
RA 02
RG 02
RE 02
RD 02
RC 02
RB 02
RF 01
RA 01
RG 01
RE 01
RD O1
RC 01
RB 01
Gas Flow
Gas Flow
Pass A
Pass B
SLIDE NO - 59
ESP
TITLE
REV. NO. PREPARED BY
CHECKED
BY
PRATIK HINGE A.PATRA
CHP SCHEMATIC ARRANGEMENT
SLIDE NO - 60
WT-3
WT-2
WT-1
TH-2
TH – 1
1A
1B
2A
1B
TH – 3
1A
2B
PENT
HOUSE
6A
2B
JNT-1
CRUSHER
HOUSE JNT-3
COAL STOCK 1 & 2
BUNKER-1
COAL STOCK 3& 4
JNT-4
JNT-2
BUNKER-2
BUNKER-3
BUNKER-4
BUNKER-5
MILL-5 MILL-4
MILL-1
MILL-2
MILL-3
4A
8
A
4B 6B
3
A
3B
7A
5A
5B
7B
2A
8B
SP-3
(1W+1S)
SP-2
(1W+1S)
SP4
(1W+1S)
SP-1
(1W+1S)
CHP SCHEMATIC ARRANGEMENT
TITLE
REV. NO. PREPARED BY
CHECKED
BY
PRATIK HINGE A.PATRA
DM PLANT MCC
SLIDE NO - 61
UNIT PMCC SLIDE NO - 62
COAL HANDLING
SYSTEM MCC,
FOPH MCC & SR
PMCC
SLIDE NO - 63
INTERLOCKING BETWEEN EMRG DG & UNIT PMCC
SLIDE NO - 64
FWSW MCC & RWIPH MCC
SLIDE NO - 65
RAW WATER PUMP HOUSE
MCC
SLIDE NO - 66
SLIDE NO - 67
FPDS SCHEME AT SWITCH
YARD
250 NB
150
NB
150
NB
COAL
STOCKPILE-1
COAL
STOCKPILE-2
COAL
STOCKPILE-3
COAL
STOCKPILE-4
250
NB
HYDRANT
WATER MONITOR
BUTTERFLY
VALVE
SLIDE NO - 68
FDPS SCHEME AT CHP

SCHEME TRACING BOOK.pdf

  • 1.
    SCHEME TRACING BOOK SCHEMETRACING BOOK AMRAVATI, PHASE AMRAVATI, PHASE- -1 (5 X 270MW) 1 (5 X 270MW)
  • 2.
    FOREWORD MESSAGE FROMSR VP(O&M) Thermal Power plant is highly capital intensive and in order to derive sustained capacity utilization, with high availability & Plant Load Factors, sound O&M principles & practices should be adopted to run the stations in most cost effective manner. Availability of technical information pertaining to equipments (locations and layouts) is of paramount importance for effective, efficient and reliable operation and maintenance of the plant. For dissemination of Knowledge on Technical Data and Schemes pertaining to various systems to all O&M Engineers and related functionaries, Scheme Tracing Book is being published. A need has been felt for preparing Scheme Tracing Book for providing detailed information to the O&M Engineers, Graduate Engineer Trainee for improvement of their knowledge level for day to day working and also for executives of other related functions. I appreciate the efforts made by the Operation Team in preparing Scheme Tracing Book and publishing the same in a very short period of time which will be very helpful for the use of new entrants and executives of all functions. (MUKESH SINGHAL)
  • 3.
    Power is themost vital necessity for industrial and economical growth of any nation. Electricity can bring sea changes in quality of life of its society members. INDIABULLS in its endeavour for becoming most significant entity in Indian Power Sector as one of the Giant IPPs in our country by untiring and relentless efforts and reaffirm its commitment towards making India a self-reliant nation in the field of power generation. Having proven excellence in the field of Project Execution for the first time we are going ahead with the commissioning of its First Unit of 270MW at Amravati. In the present time, efficient and economical power generation is the only answer to realise our ambitious plan. It is the need of the hour that available human resources who are the at the whelm of the affairs managing the large thermal power plants having sophisticated technology and complex controls, is to be properly channelised and trained. INDIABULLS firmly believes that skill and expertise up-gradation is a continuous process. Therefore, training gets utmost priority in our company. The Scheme Tracing Book provide the adequate reference information to augment systematic learning process. Systematic Learning Process always boosts up confidence level to an optimum point in a risk-free, cost and time effective way. Emergency handling, day-to-day operation and maintenance is only possible if the concerned engineer is well aware of the system, process and identification of equipment. Scheme Tracing Book will be of immense help in this matter. The book comprehensively covers all the schemes of Power Plant which can be useful for fresh as well as experienced engineers. It provides a direct appreciation of knowledge and enables them to take on responsibility far more sincerely and effectively. I am pleased to dedicate this book prepared in a lucid way by young engineers under the guidance of their respective reporting officers. I sincerely hope that readers will find this book very useful and the best learning aid to them. I believe that in spite of all sincere efforts and care of senior members & staff, some area of improvement might have remained unnoticed. Hence, your valuable suggestions and comments will always be well received and acted upon. (JAYDEV CHAKRABARTI) FOREWORD MESSAGE FROM VP(O&M)
  • 4.
    CONTENT BOILER DRUM &WATER WALL CONNECTION 1 HFO OPERATING FLOOR 11 AMMONIA DOZING SYSTEM (LP) 21 MAIN DRAINAGE & BLOW DOWN CONNECTION 2 LDO AND AIR OPERATING OPERATING FLOOR 12 HYDRAZINE CONTROL STATION 22 MAIN STEAM LINE CONNECTION 3 ATOMOSING STEAM OPERATING FLOOR 13 FEED CONTROL STATION 23 CRH CONNECTION 4 AIR AND FLUE GAS PATH 14 UNIT PRDS 24 HRH CONNECTION 5 IDB & CBD CONNECTION 15 CONDENSOR CONNECTON 25 DESUPERHEATING (M.S) 6 ID FAN LUB OIL 16 CONDESATE EXTRACTION PUMP 26 DESUPERHITING HRH 7 FD FAN LUBE OIL SYSTEM 17 CONDENSATE SYSTEM 27 COAL MILL CONNECTION 8 PA FAN LUB OIL SYSTEM 18 LOW PRESSURE HEATERS 28 SECONDARY AIR CONNECTION 9 COAL MILL LUB OIL SYSTEM 19 HP HEATERS 29 OIL BURNER CONNECTION 10 PHOSPATE DOZING SYSTEM (lp) 20 DAERATOR CONNECTION 30
  • 5.
    CONTENT CONTENT CONDENSER VACUUM SYSTEM 31 GENERATOR H2& CO2 CONNECTION 41 FIRE WATER PUMP HOUSE 51 BOILER FEED PUMP 32 GENERATOR COLLING SYSTEM 42 52 BFP SEAL WATER & MOTOR COOLING 33 HYDROGEN GAS DRIER 43 COMPRESSOR HOUSE 53 BFP LUBE OIL SYSTEM 34 CW / ACW PUMP HOUSE 44 INSTRUMENT AIR LINE 54 TURBINE LUBE OIL SYSTEM 35 HFO FUEL OIL SYSTEM 45 SERVICE AIR LINE 55 CENTRIFUGE SYSTEM 36 HFO UNLOADING 46 WATER TREATMENT PLANT 56 TURBINE GLAND STEAM SYSTEM 37 FUEL OIL STORAGE TANK 47 BOTTOM ASH SYSTEM 57 HP FALSH TANK CONNECTION 38 LDO FUEL OIL SYSTEM 48 ESP HOPPERS 58 LP FLASH TANK CONNECTION 39 LDO UNLOADING SYSTEM 49 CHP SYSTEM 59 GENERATOR SEAL OIL SYSTEM 40 RIVER WATER PUMP HOUSE 50 60 RAW WATER PUMP HOUSE EXCITER COLLING SYSTEM
  • 6.
    CONTENT UNIT PMCC 61 CHP MCC 62 INTERLOCKINGBETWEEN EMRG DG AND UNIT PMCC 63 FWSW MCC & RWIPH MCC 64 RAW WATER PUMP HOUSE MCC 65 DM PLANT MCC 66 FDPS SCHEME AT SWITCH YARD FPDS SCHEME AT CHP 67 68
  • 7.
    c w SV - 03 w BOILERDRAIN HEADER ECO I/L HEADER ECO O/L HEADER DRUM RIGHT LEFT R E A R F R O N T FEED CHECK VALVE From Feed Control Station Eco &Boiler Filling Line E 22 CBD CBD sample line EBD To IBD tank Phosphate Dozing line Hydra Step Gauge Glass Drain Drain Front Water Wall Right Side Water Wall Rear Water Wall Left Side Water Wall Ext. Water Wall DOWN COMMER DOWN COMMER SV - 02 VENT VENT To LTSH FEED WATER SAMPLE LINE FURNACE SV - 01 BOILER DRUM CONNECTIONS TITLE REV.NO PREPAREDBY CHECKEDBY A.ARUN A.PATRA SLIDE NO - 01
  • 8.
  • 9.
    F S H O/L H E A D E R W W APRDS HPBP MS STRAINER TO UNIT FLASH TANK MS-1 MS-3MS-5 MS-2 MS SV MS CV MS CV MS SV CRH M M MS 101 To IBD Tank MS 102 To IBD Tank RHS LHS SV 4 SV 5 HPT VENT VENT Z M M c M M c SLIDE NO – 03 MS STRAINER TO FLASH TANK M MS-105 MS-106 MS-4 MS-6 MS LINES TITLE REV.NO PREPAREDBY CHECKEDBY A.ARUN A.PATRA
  • 10.
    REHEATER HEADER HPBP WARMUPLINE CRH POT DRAIN TO HPH 6 TO AUX. PRDS TO DEA. PEGGING DSH DSH TAPPING FOR WET STEAM WASHING LINE HPBP WARMUP LINE FROM HPT EXHAUST W SV - 8 VENT DRAIN VENT DRAIN CRH 101 M NRV CRH LINE DIAGRAM SLIDE NO - 04 TITLE CRH LINE DIAGRAM REV.NO PREPARED BY CHECKED BY A.ARUN A.PATRA
  • 11.
    CRH POT DRAIN TOHPH 6 TO AUX. PRDS TO DEA. PEGGING DSH DSH TAPPING FOR WET STEAM WASHING LINE HPBP WARM UP LINE FROM HP EXHAUST W SV - 8 VENT DRAIN VENT DRAIN CRH 101 M NRV REHEATER COIL HEADER (INLET) REHEATER COIL HEADER (OUTLET) W W W W HRH 101 HRH 102 LPBP LPBP SV 11 SV 9 SV 10 SV 12 LHS RHS IPT HPBP WARM UP LINE IP SV & CV IP SV & CV M M SLIDE NO - 05 HRH STRAINER HRH STRAINER TITLE HRH LINE DIAGRAM REV.NO PREPARED BY CHECKED BY A.ARUN A.PATRA
  • 12.
    SD 05 SH-09 SH-10 SH-11 SH-12 D E S H D E S H SH-13 SH-14 S SS S SUPER HEATER OUTLET (RIGHT) SUPER HEATER OUTLET ( LEFT ) SD 09 SD 06 SD 03 SD 04 SD 02 SD 08 SD 07 SD 01 SH-13 SH-14 SUPER HEATER OUTLET (RIGHT) SUPER HEATER OUTLET ( LEFT ) SH-11 SH-12 D E S H D E S H SH-13 SH-14 SUPER HEATER OUTLET (RIGHT) SUPER HEATER OUTLET ( LEFT ) SH-10 SH-11 SH-12 D E S H D E S H SH-13 SH-14 SUPER HEATER OUTLET (RIGHT) SUPER HEATER OUTLET ( LEFT ) SH-10 SH-11 SH-12 D E S H D E S H SH-13 SH-14 SUPER HEATER OUTLET (RIGHT) SUPER HEATER OUTLET ( LEFT ) SH-10 SH-11 SH-12 D E S H D E S H SH-13 SH-14 SUPER HEATER OUTLET (RIGHT) SUPER HEATER OUTLET ( LEFT ) SH-10 SH-11 SH-12 D E S H D E S H SH-13 SH-14 SUPER HEATER OUTLET (RIGHT) SUPER HEATER OUTLET ( LEFT ) SH-10 SH-11 SH-12 D E S H D E S H SH-13 SH-14 SUPER HEATER OUTLET (RIGHT) SUPER HEATER OUTLET ( LEFT ) SH-10 SH-11 SH-12 D E S H D E S H SH-14 SUPER HEATER OUTLET ( LEFT ) S WATER FROM FEED CONTROL STATION PG PG SH-13 SLIDE NO - 06 DESUPERHEATING (M.S) TITLE REV.NO PREPAREDBY CHECKEDBY A.ARUN A.PATRA
  • 13.
    RH-01 D E S H RH-02 S S SS REHEATER OUTLET(RIGHT) REHEATER OUTLET (LEFT) SD18 SD11 S SD10 STEAM FROM CRH WATER FROM FEED CONTROL STATION D E S H PG PG SLIDE NO - 07 SD 14 SD 17 SD13 SD15 SD16 SD12 DESUPERHEATING (HRH) TITLE REV.NO PREPAREDBY CHECKEDBY A.ARUN A.PATRA
  • 14.
    PREPARED BY CHECKEDBY REV. No. ASHISH VYAWHARE A. PATRA MILL CONNECTIONS SLIDE NO - 08
  • 15.
    PREPARED BY CHECKEDBY REV. No. ASHISH VYAWHARE SECONDARY AIR PATH SLIDE NO - 09 A. PATRA
  • 16.
    OIL BURNER CONECTIONS (LFO& AIR AT ELVN - AB ALONE) AIR A20A-D STEAM OS60A-D HFO HO60A-D LDO LO40A-D OS59A-D OIL GUN PREPARED BY CHECKED BY REV. No. TITLE ASHISH VYAWHARE OIL BURNER CONECTIONS (LFO & AIR AT ELVN - AB ALONE) SLIDE NO - 10 A. PATRA
  • 17.
    HFO OPERATING FLOOR F M HO31HO49 HO48 HO32C HO32A HO32B HO40 (HOTV) HO34A HO34B HO38 E HO35 HO33 (HOFCV) HO38G HO38J HO45 HO47 HO39C HO38D AB2 AB3 CD3 EF3 EF2 CD2 T O B U R N E R S # 2 # 3 # 4 CORNER # 1 FROM PUMP HOUSE TO TANKS = WHILE FIRING = WHILE NOT FIRING PREPARED BY CHECKED BY REV. No. TITLE ASHISH VYAWHARE HFO OPERATING FLOOR SLIDE NO - 11 HO38 F A. PATRA
  • 18.
    ATM AIR LO23 (LOFCV) A01 LO24A LO24B OS35A # 2# 3 # 4 # 1 LDO FROM PUMPS AB EF CD T O H E A I G N I T O R S F O R P U R G I N G TO BURNERS F M LO31A LO31B LO30 (LOTV) AB LO29A-D LO28C A08 LO31C LO21 LO25 LDO, AIR OPERATING FLOOR PREPARED BY CHECKED BY REV. No. TITLE ASHISH VYAWHARE LDO , AIR OPERATING FLOOR SLIDE NO - 12 A. PATRA
  • 19.
    ATM. STEAM OPERATINGFLOOR FROM AUX. STEAM HEADER OS33 OS31 OS34A OS34B OS35 TO HFO LINE TRACING # 2 # 3 # 4 # 1 CONDENSATE TO IBD TANK AB EF CD OS41A-D T T TRAP PREPARED BY CHECKED BY REV. No. TITLE ASHISH VYAWHARE ATM. STEAM OPERATING FLOOR SLIDE NO - 13 A. PATRA
  • 20.
    MAIN MAIN EP-A GD-7 GD-3 GD-4 GD-8 EP-B GD-10 GD-6 AUX AIR APH-B GD-2A GD-2 GD-9 GD-5 AUX AIR APH-A GD-1 GD- 1A GD-12GD-14 GD-11 GD-13 P S H R H F S H H S H E C O F U R N A C E SAD-4 SAD-5 PAD-7 PAD- 1 SAD-1 PAD-2 SAD-2 PAD-4 PAD-6 TO COLD PA HDR TO HOT PA HDR AEROFOI L AEROFOIL TO HOT PA HDR TO COLD PA HDR FD-B PA-B ID-A ID-B FD-A PA-A S T A C K . PAD-5 APH BYPASS APH BYPASS C O M M O N H E A D E R PAD-8 PAD-9 PREPARED BY CHECKED BY REV. No. TITLE ASHISH VYAWHARE AIR & FLUE GAS PATH SLIDE NO - 14 A. PATRA
  • 21.
    B-64 B-67 CBD TO DEARATOR DRAIN LCV SV CBD TANK IBD TANK AUX PRDS DRAIN APH S/B DRAIN EBD IBD LRSB DRAIN WWSB DRAIN STOP VALVES DRAINS VENT OPENDRAIN SCAPH DRAIN A. PATRA PREPARED BY CHECKED BY REV. No. TITLE ASHISH VYAWHARE CBD & IBD CONNECTIONS SLIDE NO - 15
  • 22.
    TG P S DPS DPG PG PG DPS PG PS FS FILTER FILTER COOLER COOLER P G P G P G TS OIL TANK RELIE F V/V REC. V/V LS TG TS TG FLOW REG. IDFAN LUB OIL RETURN . HYDRO. COUPLIN G SLIDE NO - 16 ID FAN LUBE OIL SYSTEM PREPARED BY CHECKED BY A.PATRA ASHISH VYAWHARE
  • 23.
    W W W LOP-A LOP-B FILTER COOLER PRESSURE OIL PR.OIL MAIN BRG RETURN OIL MAIN BRG RETURN OIL HYDRAULIC LEAKAGE OIL HYDRAULIC PRESSUREOIL HYDRAULIC PR.REGULATING V/V 116 205 215 216 218 NRV OIL TANK HEATER NRV NRV FD FAN S SLIDE-17 TITLE FD FAN LUBE OIL SYSTEM REV.NO PREPARED BY CHECKED BY A.ARUN A.PATRA 204
  • 24.
    W W W LOP-A LOP-B FILTER COOLER PRESSURE OIL PR.OIL MAIN BRG RETURN OIL MAIN BRG RETURN OIL HYDRAULIC LEAKAGE OIL HYDRAULIC PRESSUREOIL HYDRAULIC PR.REGULATING V/V 116 205 215 216 218 NRV OIL TANK HEATER NRV NRV PA FAN S SLIDE-18 TITLE PA FAN LUBE OIL SYSTEM REV.NO PREPARED BY CHECKED BY A.ARUN A.PATRA 204
  • 25.
    IC Screw pump 1 Screwpump 2 Oil tank To Mill Bearings & Gearbox Level indicator Inspectioncover Electric Heater Relief valve Orifice for flow measurement DRAIN Breather filter & filler Return from bearings & Gearbox FILTER . NRV SLIDE NO - 19 M COOLER MILL LUBE OIL SYSTEM TITLE REV.NO PREPARED BY CHECKED BY A.ARUN A.PATRA
  • 26.
    TO BOILER DRUM PHOSPHATE METERINGTANK PHOSPHATE MIXING TANK DM/CONDENSATE PDP A PDP B AGITATOR AGITATOR VENT VENT L G L G STRAINER STRAINER . SLIDE NO - 20 M HP DOSING SYSTEM TITLE REV.NO PREPARED BY CHECKED BY A.ARUN A.PATRA
  • 27.
    AMMONIA MEASURING TANK 125 LIT AGITATOR . 12 M M TO DEAREATOROUTLET TO CEP DISCHARGE TO BOILER COLD FILLING LINE FROM MAIN CONDENSATE LINE METERING PUMPS : 2 NOS 2 X 100% CAPACITY : 50 LPH MAX. DISCH. PR. 45 Kg/cm² AMMONIA MIXING CUM STORAGE TANK 2300 LIT O VE RF L O W OVERFL OW L G L G VENT WATER SEAL WATER / AQUA AMMONIA VENT BREATHER TANK NaOH SOLUTION DRAIN DRAIN DRAIN DRAIN VENT DRAIN BREATHERTANK NaOH SOLUTION MANUAL FILLING BY BOTTLE SLIDE NO - 21 AMMONIA DOSING SYSTEM TITLE REV.NO PREPAREDBY CHECKEDBY A.ARUN A.PATRA
  • 28.
    HYDRAZINE MEASURING TANK 25 LIT AGITATOR . 12 M TO DEAREATOROUTLET TO CEP DISCHARGE TO BOILER COLD FILLING LINE FROM MAIN CONDENSATE LINE METERING PUMPS : 2 NOS 2 X 100% CAPACITY : 50 LPH MAX. DISCH. PR. 45 Kg/cm² HYDRAZINE MIXING CUM STORAGE TANK 2300 LIT O VE RF L O W OVERFL OW L G L G HANDP UMP VENT WATER SEAL WATER / HYDRAZINE VENT BREATHER TANK HYDRAZINE SOLUTION DRAIN DRAIN DRAIN DRAIN VENT DRAIN BREATHERTANK HYDRAZINE SLIDE NO - 22 HYDRAZINE DOSING SYSTEM TITLE REV.NO PREPAREDBY CHECKEDBY A.ARUN A.PATRA
  • 29.
    FD–19A FD–19 FD–13A FD–13 FD–16A FD–16 FD–17 FD–18 FD–18A FD–15 FD–15A FD–21 FD–21A FD–20 FD–14 E-002 E–003 E-1 E-024 LOW LOAD (30% ) NORMAL LOAD NORMAL LOAD BYPASS FROM HP HEATERS TO ECONOMISER VENT SAMPLE ECO. DRN./FILL ECO. REC. SH/RH SPRAY STATION . TO RING HEADER FEED CONTROL STATION SLIDE NO -23 TITLE FEED CONTROL STATION REV NO. PREPARED BY CHECKED BY KIRAN BHOSALE A. PATRA
  • 30.
    MS - L MS- R CRH MILL INERTING HFO ATOMISING WET STEAM WASHING FOPH HFO T. HEATING & WAG. UNLOAD. DESH-2 D/A PEGGING APH SOOT BLOWING GLAND SEALING DESH-1 HT COMMON HEADER FOR ALL UNITS U#2 U#3 U#4 SPRAY FROM CEP LT AUX STEAM HEADER HT AUX STEAM HEADER AS-9 AS-10 AS-30 AS-16 AS-17 AS-33 AS-15 AS-48 AS-29 AS-28 AS-27 CD-72 CD-69 CD-70 CD-67 CD-64 CD-65 CD-66 CD-71 AS-47 AS-20 AS-21 AS-22 AS-23 AS-11 AS-34 AS-35 LT COMMON HEADER FOR ALL UNITS U#2 U#3 U#4 UNIT APRDS TITLE AUX. PRDS REV NO. PREPARED BY CHECKED BY KIRAN BHOSALE A. PATRA U#5 U#5 SLIDE NO - 24
  • 31.
    W W DM MAKE UP CONDENSATEWATER EMERGENCY MAKE UP FROM OCST TO VAC. PUMP 1 & 2 LPFT D/A OVERFLOW CEP DISH VENT FROM EXT. LINE DRAINS FROM DC FROM LPH-2 FROM LPH-3 DRIP LINES GSC DRAIN HPFT DRIP FROM HPH-5 DRIP FROM HPH-6 VENT FROM HPH-5 & 6 FROM EXT. LINE DRAINS MANIFOLD FROM AS-139 MS,HRH,CRH DRAINS TURBINE FLASH BOX (MAL DRAINS) CD – 4 CD - 3 CEP-B CEP-A A B B A LPH-3 EXTRACTION B LPBP STEAM INLET C LPH-2 EXTRACTION D LPH-1 EXTRACTION E CONDENSATE MINIMUM RECIRCULATION C D D E SLIDE NO - 25 TITLE CONDENSOR CONNECTION REV NO. PREPARED BY CHECKED BY ASHISH VYAWHARE A.PATRA
  • 32.
    MOTOR FROM HOT WELL REV.No. CONDENSATE EXTRACTION PUMP DISCHARGE VENT TO LP F/T CANISTER VENT TO HOTWELL FROM CEP DISH HEADER EMERGENCY SEAL WATER FROM OCST DMCW IN TO CEP DISH HEADER CEP SUCTION LINE DMCW OUT STUFFING BOX DRAIN SUCTION VALVE (LSO) SUCTION STRAINER CD - 4 SLIDE NO - 26 PRPD BY CHKD BY ASHISH VYAWHARE A PATRA
  • 33.
    CD-37 CD-36 CD-35 CD-32 CD-33 CD-34 CD-30 CD-31 CD-29 CD-19 CD-14 CD-21 CD-23 CD-25 CD-27 GSC CONDENSER TOCST MIN. RECIRCULATION TO DEAERATOR LPH - 2 LPH-1 TO LPBP SPRAY, EXHAUST HOOD & TURBINE F/B SPRAY FT TT PT CD-7 CD-8 CD-9 AMMONIA HYDRAZINE TO CEP STUFFING BOX SEALING TO DMCW TANK TO APRDS SPRAY TO ATM CONDENSATE SYSTEM CEP-B CEP-A DRAIN COOLER CD-28 PROVISION FOR WET STEAM WASHING NORMAL MAKE UP EMERGENCY MAKE UP LPH - 2 TITLE CONDENSATE SYSTEM REV NO. PREPARED BY CHECKED BY KIRAN BHOSALE A PATRA SLIDE NO - 27
  • 34.
    LPH - 1 LPH- 2 TO DEAERATOR FROM CEP VENT TO CONDENSER SV SV SV CD-31 CD-30 CD-32 CD-33 CD-34 CD-35 CD-36 CD-37 EX-10 EX-9 EX-17 EX-18 LPH - 3 LPH - 1 LPH - 2 TITLE LP HEATERS REV NO. PREPARED BY CHECKED BY KIRAN BHOSALE A PATRA SLIDE NO - 28 DRAIN COOLER DRAIN COOLER CD-29
  • 35.
    FD-12 FD-11 HPH-6 FROM BFP TOFCS FD-7 FD-8 FD-9 FD-10 VENT TO CONDENSER VENT TO CONDENSER EX-12 FROM IPT EX-13 FROM CRH DRAIN TO HPH-5/DEA./HP FT. DRAIN TO DEA./HP FT HPH-5 HPH-6 SLIDE NO - 29
  • 36.
    W W DR-6 AS-7 AS-2 DR - 36 CD- 39 DR - 38 DEAERATOR FEED STORAGE TANK VENT BFP – A R/C BFP – B R/C FROM CBD TANK VENT INITIAL FILLING TO UNIT FLASH TANK FROM AUX. PRDS BFP SUCTIONS FROM CEP DISCHARGE TO LP FLASH TANK HPH – 5 DRIP HPH – 6 DRIP CRH - 5 AS-5 BFP – C R/C EX-11 CRH FC-3 FC-6 FC-9 FC-2 FC-5 FC-8 HYDRAZINE DOSING AMMONIA DOSING CD - 38 DR - 37 DR - 39 EX 4 FROM IPT CRH - 4 CRH - 6 CRH – 1 CRH – 2 CRH – 3 AS-8 AS-1 AS-3 DR-7 DR-5 DR-4 DR-13 DR-14 DR-12 DR-11 TITLE DEAERATOR & FST CONNECTIONS REV NO. PREPARED BY CHECKED BY KIRAN BHOSALE A PATRA SLIDE NO - 30
  • 37.
    MOTOR TO VAC. PUMP-A TOATM. FROM OCST RECIRCULATION PUMP . . . S S SOL VLV SOL VLV SUC VLV (LSO) SEPARATION TANK WATER COOLER VACUUM PUMP-A ACW IN VACUUM BREAKER MOTOR S SOL VLV SEPARATION TANK W W SUC VLV (LSO) TO VAC. PUMP-B ACW OUT WATER COOLER ACW IN VACUUM PUMP-B FROM DMCW S FROM DMCW RECIRCULATION PUMP ACW OUT TITLE CONDENSATE VACUUM SYSTEM REV NO. PREPARED BY CHECKED BY KIRAN BHOSALE A PATRA SLIDE NO - 31 CONDENSOR
  • 38.
    . BOOSTER PUMP BOILER FEED PUMP HYDRAULIC COUPLING M M M SCOOP MOTOR FC1 DMCW IN LUB OIL COOLER SEALCOOLER Recirc to DEA DMCW OUT DEAREATOR TO BRGS FD4 SUC-VLV DMCW WORKING OIL COOLER S To BFP DSH HDR TITLE BOILER FEED PUMP REV NO. PREPARED BY CHECKED BY KIRAN BHOSALE SLIDE NO - 32 A PATRA
  • 39.
    BOOSTER PUMP MOTOR HYDRAULIC COUPLING BFP DMCWINLET DMCW OUTLET TI TI TI TI TI MECHANICAL SEAL COOLER TITLE BFP SEALING AND COOLING SYSTEM REV NO. PREPARED BY CHECKED BY KIRAN BHOSALE A PATRA SLIDE NO - 33 TI
  • 40.
    MOTOR BOOSTER PUMP MAIN PUMP VOITH AOP W O C O O L E R S LUB OIL COOLERS PI PSTI TI TS TS TI TI TI TI TI TI MOP WOP TITLE BFP LUB OIL SYSTEM REV NO. PREPARED BY CHECKED BY KIRAN BHOSALE A PATRA SLIDE NO - 34
  • 41.
    MAIN OIL TANK OILCOOLER OTCV OIL FILTER AOP - 1 AOP - 2 EOP - 1 JOP - 1 JOP - 2 AC AC AC DC DC INJECTOR I INJECTOR II SOST FROM EXC. BRG. MOP HPT IPT LPT G JACKING OIL LINE OVEF-1 OVEF-2 TI TI PT TT PI PI PI PI PI PI PI PS 6 NO.S 3 NO.S TT SLIDE NO - 35 LUB OIL SUPPLY LINE LUB OIL RETURN LINE DMCW E
  • 42.
    HEATER MAB BV1 BV2 BV3 BV4 FEEDPUMP DIRTY OIL INLET CLEAN OIL OUTLET ANTI FLOOD TANK SD1 SD2 CENTRIFUGE SYSTEM SLIDE NO - 36
  • 43.
    MAW-10 MAW-15 TO CONDENSER MAW-50 MAW-55 HPT LPT FROMHP STOP AND CONTROL VALVES FROM IP STOP AND CONTROL VALVES MAL-81 IPT EXHAUST FROM APRDS TO CONDENSER TO ATM. MAW- 11 TO CONDENSER PREPARED BY CHECKED BY REV. No. TITLE KIRAN BHOSALE . TURBINE SEAL STEAM SYSTEM TT TT TT PT PT TT GSC Ex fan SLIDE NO - 37 A PATRA
  • 44.
    HP FLASH TANK EX-104 EX-106 EX-130 EX-131 Ventto Condenser Alt. DRN frm HPH-6 HPH-6 Vent Alt. DRN frm HPH-5 Ext. Line DRN Manifold HPH-5 Vent HRH Strainer DRN CRH NRV & line DRN LHS RHS LP Bypass Warm-up DRN LHS RHS HRH-101 HRH-102 CRH-101 HRH-103 HRH-104 DRN to HOTWELL TITLE HP FLASH TANK REV NO. PREPARED BY CHECKED BY KIRAN BHOSALE A PATRA SLIDE NO - 38
  • 45.
    Deaerator NRV Drain EX-125 EX-128 EX-127 EX-129 Vent ToCondenser DR-33 DR-34 DR-31 From GSC LP FLASH TANK CEP A Discharge elbow vent CEP B Discharge elbow vent Deaerator Overflow DRN Extraction line DRN EX-126 EX-119 EX-120 EX-121 EX-113 EX-114 EX-115 CRH-118 CRH-117 CRH-116 EX-109 EX-107 DRN from CRH Ex. line DRN from line for DEA. Pegging EX-108 DRN to HOTWELL Alt. DRN from LPH no.3 Alt. DRN from LPH no.2 from Drain Cooler DRN Manifold TITLE LP FLASH TANK REV NO. PREPARED BY CHECKED BY KIRAN BHOSALE A PATRA SLIDE NO - 39
  • 46.
    LUB OIL RETURN HEADER SOVP-B SOVP-A SOP-1 SOP-2 DCSOP VACCUM TANK IOT W O T COOLERS FILTERS DPR DPR SOST GENERATOR . GENERATOR SEAL OIL SYSTEM GENERATOR WASTE SYSTEM DRAIN SLIDE NO - 40
  • 47.
    GENERATOR DUPLEX HYDROGEN DRIER GAS ANALYSER CABINET SAMPLE VENT FROMH BOTTLE RACK PR. REG. VENT WATER & OIL TRAP AIR SUPPLY FROM CO BOTTLE RACK 2 2 WWWWWW VAPOURISER OIL FILL W W . . GWFT To WOT OIL TRAP FROM H2 PLANT W LLD PREPARED BY CHECKED BY REV. No. ASHISH VYAWHARE A.PATRA GEN H2 & C02 FILLING ARRANGEMENT SLIDE NO - 41 TITLE
  • 48.
    DMCW O/L DMCW I/L TESIDE EE SIDE VENT VENT VENT VENT H2 SEAL H2 SEAL GENERATOR ROTOR DRAIN DRAIN VENT VENT VENT I/L LINE OF COOLER O/L LINE OF COOLER PREPARED BY CHEKD BY REV. No. TITLE ASHISH VHYWHARE A PATRA GENERATOR COOLING SYSTEM SLIDE NO - 42
  • 49.
    MAIN EXCITER PILOTEXCITER DMCW O/L FROM GENERATOR GEN SIDE RECTIFIER WHEEL VENT DRAIN DRAIN VENT PREPARED BY CHECKED BY REV. No. TITLE KIRAN BHOSALE A PATRA EXCITER COOLING SYSTEM SLIDE NO - 43
  • 50.
    EXHAUST WET HYDROGEN INLET DRYHYDROGEN OUTLET DRIER - A DRIER - B # DRIER – A IN SERVICE AND DRIER – B UNDER REGENERATION Generator Waste fluid system OIL TRAP PREPARED BY CHECKED BY REV. No. TITLE ASHISH VYAWHARE A PATRA HYDROGEN GAS DRIER SLIDE NO - 44 DEW POINT METER DEW POINT METER H E A T E R AIR SUCTION BLOWER
  • 51.
    CONDENSOR W W BALL CLEANING SYSTEM BALL CLEANING SYSTEM 2*100 self cleaning strainers CWpump 3*50 Plate Type Heat exchanger Vacuum pump H.E. 3*50 ACW pumps To cooling tower 1 2 3 Debri discharge pipe to drain Vacuum pump H.E. Capacity= 1000 m3/hr Water Forebay 1 2 SLIDE NO - 45 CW AND ACW SYSTEM TITLE REV. NO. PREPARED BY CHECKED BY PRATIK HINGE A.PATRA
  • 52.
    Boiler 1 Boiler 2 AtomisingSteam strainer HFO TANK Cap- 2000m3 HFO TANK Cap- 2000m3 Recirculation Line Neoprine rubber Hose (wagon + truck) 2x150m3/ hr 2x150m3 /hr 2*50 m3/hr HFO Unloading Pumps HFO Forwording Pumps Heaters HFO Unloading B y Wagon strainer SLIDE NO - 46 HFO FUEL OIL SYSTEM HFO FUEL OIL SYSTEM TITLE REV. NO. PREPARED BY CHECKED BY PRATIK HINGE A.PATRA HFO Unloading By Tanker Boiler 4 Boiler 5 Boiler 3 HFO Forwording Pumps Heaters strainer Atomising Steam
  • 53.
    HFO UNLOADING BY WAGON TO HFO TANKS STRAINER HFOPUMP-5 NRV SLIDE NO - 47 STRAINER STRAINER STRAINER STRAINER HFO PUMP-2 HFO PUMP-1 HFO PUMP-3 HFO PUMP-6 NRV NRV NRV NRV BALL VALVE BALL VALVE BALL VALVE BALL VALVE BALL VALVE Capacity:- Pump 1,2,3&4-150 M3/HR Pump 5& 6 -50 M3/HR HFO UNLOADING PUMPS TITLE PREPARED BY CHECKED BY PRATIK HINGE A.PATRA HFO PUMP-4 STRAINER BALL VALVE NRV HFO UNLOADING BY TANKER
  • 54.
    RETURN LINE FROM BOILER& PUMP (TERMINAL POINT 1M OUTSIDE LDO FORWARDING PUMP HOUSE) FROM LDO UNLODING PUMP TO LDO FORWARDING PUMP TO OIL DRAIN PIT LDO STORAGE TANK CAP:- 1000 KL RETURN LINE FROM BOILER & PUMP FROM HFO UNLODING PUMP TO HFO FORWARDING PUMP GRAVITY TRANSFER LINE TO OIL DRAIN PIT TI TI HEATING STEAM HFO STORAGE TANK-1 CAP : 2000 KL DIA. : 16 Mtr HEIGHT: 12 Mtr SLIDE NO - 48 HFO STORAGE TANK-1 CAP : 2000 KL DIA. : 16 Mtr HEIGHT: 12 Mtr LEVEL TRANSMITTER LEVEL TRANSMITTER FLAME ARRESTOR VENT FLAME ARRESTOR VENT TO OIL DRAIN PIT LEVEL TRANSMITTER FLAME ARRESTOR VENT FUEL OIL STORAGE TANK TITLE PREPARED BY CHECKED BY PRATIK HINGE A.PATRA
  • 55.
    Boiler 1 Boiler 2 RecirculationLine Neoprine rubber Hose (5 nos.) strainers r LDO TANK Cap- 1000m3 (1 nos.) LDO Unloading Pumps LDO Forwarding Pumps LDO Unloading Bay strainers Atomising Air 2x25m3/hr 10m3/hr SLIDE NO - 49 LDO FUEL OIL SYSTEM FOR U-1 & 2 TITLE PREPARED BY CHECKED BY PRATIK HINGE A.PATRA Boiler 3 Boiler 4 Boiler 5 strainers Atomising Air
  • 56.
    LDO UNLOADING STATION TO LDO TANKS STRAINER LDOPUP-3 NRV SLIDE NO - 50 STRAINER STRAINER LDO PUMP-1 LDO PUMP-2 NRV NRV BALL VALVE BALL VALVE BALL VALVE Capacity:- Pump 1&2- 25 M3/HR Pump 3 - 10 M3/HR LDO UNLOADING PUMPS LDO UNLOADING PUMPS TITLE PREPARED BY CHECKED BY PRATIK HINGE A.PATRA
  • 57.
    RAW WATER TANK FOREBAY RESERVOIR S S S SLIDE NO - 51 RAW WATER INTAKE PUMP HOUSE PUMPS PARAMETERS Discharge :- 3800 CubMPH Duty Point Head:- 120 MWC Pump Speed:- 980 RPM Motor Rating:- 1700 KW TITLE REV. NO. PREPARED BY CHECKED BY PRATIK HINGE A.PATRA
  • 58.
    RESERVED WATER FORFIRE PUMP PUMP B PUMP C PUMP E PUMP D PUMP F PUMP A TO FW MAIN RING 1 TO FW MAIN RING 2 DELIVERY HEADER TESTING HEADER Pump A&B- DIESEL DRIVEN PUMP PUMP C & D- MOTOR DRIVEN PUMP PUMP E & F – JOCKEY PUMP SLIDE NO - 52 FIRE WATER PUMP HOUSE TITLE REV. NO. PREPARED BY CHECKED BY PRATIK HINGE A.PATRA
  • 59.
    FROM RIVER WATERPUMP TO APH/ESP WASH PLANT . . TO DM PLANT PUMP A PUMP B PUMP C RAW WATER SUMP SLIDE NO - 53 PUMP H PUMP G PUMP F PUMP E PUM D Pump A&B- APH/ESP PUMPS(PROPOSED) Pump C - APH/ESP PUMP PUMP D,E&F – RW PUMPS(PROPOSED) PUMP G&H – RAW WATER PUMP RAW WATER PUMP HOUSE TITLE PREPARED BY CHECKED BY PRATIK HINGE A.PATRA
  • 60.
    AIR COPRESR-1 AC 2AC 3 AC 4 AC 5 AC 6 AC 7 A B C SERVICE AIR RECEIVER TANK AIR DRIYER 1 A B COMPRESSED WET AIR HDR REGENERATION AIR HDR INSTRUMENT AIR RECEIVER TANK AT 15 CUB MTR AT ZERO MTR COMPRESSED DRY AIR HDR SLIDE NO - 54 COMPRESSOR HOUSE TITLE PREPARED BY CHECKED BY PRATIK HINGE A.PATRA AIR DRIYER 2 AIR DRIYER 3 AIR DRIYER 4 AIR DRIYER 6 AIR DRIYER 5
  • 61.
    A B INSTRUMENT AIR RECEIVERTANK 15 CUB MTR BOILR1 BOILR 2 BOILR 3 BOILR 4 BLR 5 TURBINE U-1 CO2 PURGING GENERATOR AIR TIGHTNES U-2 U-3 U-4 U-5 SLIDE NO - 55 INSTRUMENT AIR LINE TITLE PREPARED BY CHECKED BY PRATIK HINGE A.PATRA A
  • 62.
    BOILER 1 BOILER-2 BOILER-3 BOILER-4 BOILER-5 TG-1 TG-2 TG-3 TG-4 TG-5 HFO &LDO STATION WTP AREA FIRE FIGHTING PUMP HOUSE ETP AREA A B C SERVICE AIR RECEIVER TANK SERVICE AIR LINE TITLE PREPARED BY CHECKED BY A.ARUN A.PATRA REV.NO SLIDE NO - 56
  • 63.
    RAW WATER TANK RAPIDGRAVITY SAND FILTER ACTIVE FLOW CLARIFIED WATER STORAGE TANK PRESURISED SAND FILTER ULTRA FILTER RO FEED TANK REVERSE OSMOSIS DM FEED TANK MIX BED DM TANK SLIDE NO - 57 WATER TREATMENT PLANT TITLE PREPARED BY CHECKED BY PRATIK HINGE A.PATRA MICRO CARTIDGE FILTER
  • 64.
    SCRAPER CHAIN CONV.( 1W+1S ) BYPASS CHUTE FROM UNITS #2,3,4&5 CLINKER GRINDER (1W+1S) CHEMICAL DOSING SLUDGE PIT TRUCK TO SCRP CONV ASH WATER PUMPS TO SCRP FDR,SEAL TROUGH MAKE UP(FOR ALL UNITS) ECO PMPS TO ECO HOPPERS JNT 1A JNT 3 JNT 4 TO TRUCKS ECONOMISER HOPPERS BTM ASH HOPR OVERFLOW PUMPS(1W+1S) SLUDGE PUMPS(1W+1S) BELT CONV 1A From unit 1 JNT 2 BELT CONV 2A BELT CONV 3 BELT CONV 3 JNT 5 BELT CONV 2B From unit 2 BELT CONV 3 JNT 6 JNT 7 TO HCSD SYSTEM TO TRUCKS BELT CONV 4 BELT CONV 4 BELT CONV 2E From unit 5 BELT CONV 5B BELT CONV 5A BELT CONV 2D From unit 4 2C unt #3 BOTTOM ASH SYSTEM TITLE REV. NO. PREPARED BY CHECKED BY PRATIK HINGE A.PATRA SLIDE NO - 58
  • 65.
    #Same arrangement is applicablefor other Four Units RF 08 RA 08 RG 08 RE 08 RD 08 RC 08 RB 08 RF 07 RA 07 RG 07 RE 07 RD 07 RC 07 RB 07 RF 06 RA 06 RG 06 RE 06 RD 06 RC 06 RB 06 RF 05 RA 05 RG 05 RE 05 RD 05 RC 05 RB 05 RF O4 RA 04 RG 04 RE 04 RD 04 RC 04 RB 04 RF 03 RA 03 RG 03 RE 03 RD 03 RC 03 RB 03 RF 02 RA 02 RG 02 RE 02 RD 02 RC 02 RB 02 RF 01 RA 01 RG 01 RE 01 RD O1 RC 01 RB 01 Gas Flow Gas Flow Pass A Pass B SLIDE NO - 59 ESP TITLE REV. NO. PREPARED BY CHECKED BY PRATIK HINGE A.PATRA
  • 66.
    CHP SCHEMATIC ARRANGEMENT SLIDENO - 60 WT-3 WT-2 WT-1 TH-2 TH – 1 1A 1B 2A 1B TH – 3 1A 2B PENT HOUSE 6A 2B JNT-1 CRUSHER HOUSE JNT-3 COAL STOCK 1 & 2 BUNKER-1 COAL STOCK 3& 4 JNT-4 JNT-2 BUNKER-2 BUNKER-3 BUNKER-4 BUNKER-5 MILL-5 MILL-4 MILL-1 MILL-2 MILL-3 4A 8 A 4B 6B 3 A 3B 7A 5A 5B 7B 2A 8B SP-3 (1W+1S) SP-2 (1W+1S) SP4 (1W+1S) SP-1 (1W+1S) CHP SCHEMATIC ARRANGEMENT TITLE REV. NO. PREPARED BY CHECKED BY PRATIK HINGE A.PATRA
  • 67.
  • 68.
  • 69.
    COAL HANDLING SYSTEM MCC, FOPHMCC & SR PMCC SLIDE NO - 63
  • 70.
    INTERLOCKING BETWEEN EMRGDG & UNIT PMCC SLIDE NO - 64
  • 71.
    FWSW MCC &RWIPH MCC SLIDE NO - 65
  • 72.
    RAW WATER PUMPHOUSE MCC SLIDE NO - 66
  • 73.
    SLIDE NO -67 FPDS SCHEME AT SWITCH YARD
  • 74.