A CEMENT PLANT DARLAGHAT (H.P)
THE FOUNDER OF GUJRAT AMBUJA CEMENT LTD.-- N.S.Sekhsaria
Onne van der Weijde has been Managing Director of Ambuja Cements Ltd since May 1, 2010. Mr. van der Weijde served as Chief Financial Officer of ACC Limited. He served as the Chief Financial Officer of ACC Limited since May 1, 2006. Mr. Van der Weijde served as General Manager for Holcim (India) Pvt. Ltd. since March 2005. He serves as a Director of Bulk Cement Corporation (India) Ltd. and ACC Concrete Ltd. He has been Whole-time Director of Ambuja Cements Ltd., since ...
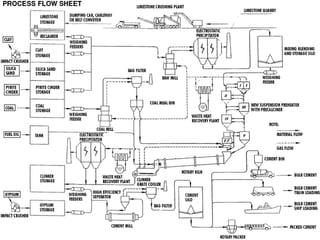
Map - Key 09. Cooler  10. Deep Bucket Conveyor  11/12. Clinker/Gypsum Storage  13. Coal Mill Building  14. Cement Mill and Bag House  15. Cement Storage Silo  16. Packing & Dispatch  17. Central Control Room  00. Limestone Quarry and Crushing plant   01. Limestone Stockpile  02. Additives Hopper  03. Additives Storage  04. Raw Mill Building  05. Blending and Storage Silo  06. Preheater  07. Gas Conditioning Tower and ESP  08. Kiln
Map - Key 00 Limestone Quarry and Crushing Plant   The major raw material for cement production is limestone. The limestone most suitable for cement production must have some ingredients in specified quantities i.e., calcium carbonates, silica, alumina, iron, etc.Typically, cement plants locations are based upon the availability of good quality limestone in the vicinity. The quarrying operations are done by the cement producer using the open cast mining process.Quarrying is done through drilling and subsequently, using heavy earth moving equipment such as bulldozers, payloaders and dumpers.The quarried raw material is then transported to the cement plant, using mechanical conveying equipment such as ropeways or belt conveyors, or by vehicles like wagons and trucks.The quarried limestone is normally in the form of big boulders, ranging from a few inches to meters in size. These varying sizes of limestone need to be crushed to a size of about 10 mm in order to be prepared for finish-grinding.There are mainly two types of crushers available for this purpose- compression type or impact type crushers. There are many types of compression type crushers such as jaw crusher, gyratory crusher, cone crusher, roll crusher. The impact technology is used in hammer crusher/impact crusher.Crushing is done either in two stages or in a single stage. In the two stage crushing system, a compression type crusher is used in the first stage for raw crushing, followed by impact/hammer crusher in the second stage. In single stage crushing, an impact type crusher is used.The selection of the crusher depends mainly on the characteristics of the raw materials. This selection is further guided by the particle-size distribution requirements of the down-stream equipment such as raw mills and lastly by financial considerations.
01 Limestone Stock Pile The raw material is stored at either the quarry or at the plant. Typically, circular or longitudinal stock piles are used to store the material.A number of layers are stacked in circular or longitudinal piles and are reclaimed in transverse, cross-sectional slices.The stock piles consist of separate layers/piles of different kinds of raw material. This is used in segregating the raw material quality-wise. The required quantity of the various raw materials is thus easily extracted for use.The extraction of different qualities of raw material is monitored and controlled in order to maintain the desired composition of raw meal, suitable for feeding into the kiln
02 & 03 Additives Storage Hopper In order to get the required composition of raw material, certain additives such as iron ore, bauxite, laterite, quartzite and flourspar are added in required quantities.These additives are stored at the plant in separate hoppers and are extracted using belt conveyors in conjunction with belt-weighing equipment. This ensures that only the required quantities are extracted and added to the raw material.
04 Raw Mill Building The raw material is finish-ground before being fed into the kiln for clinkering. This grinding is done using either ball mills or vertical roller mills (VRM). The raw material is simultaneously dried.Ball mills use impact with attrition principles for grinding the raw material. Inside the ball mills, various sizes of balls are used and classifying liners are used to maintain the position of different sizes of balls. The larger sized balls are utilized for impact grinding and the smaller balls for attrition. VRM uses the compression principle to grind the raw material.The choice between a ball mill and VRM is governed by many factors such as the moisture content of the raw material, the size of the plant, the abrasiveness of the material, the energy consumption levels, reliability, and finally financial considerations.Ball mills are suitable for low and medium moisture content in the range of five to six per cent and are preferred for abrasive material. The main advantage of VRM is higher grinding efficiency and ability to accept material with higher moisture content.Normally the energy consumption level in VRM is 10 to 20 percent lower than in ball mills.
05 Blending and Storage Silo Normally there are various sources of limestone, each with different qualities, which are added with various additives to get the required composition of raw mix. As there are various sources of raw materials, it becomes necessary to blend and homogenize these different materials efficiently to counteract fluctuation in the chemical composition of the raw meal.The variations in the composition of kiln feed have very adverse impacts on the efficiency of the kiln. It results in undesired coating and ring formation inside the kiln. In order to blend and homogenize the raw materials properly, continuous blending silos are used
06  Preheater The most important activity in cement manufacturing is clinkering (or burning) of raw material. Clinkering takes place in the kiln and the preheater system.Preheater systems offer heat transfer from the hot kiln gases.
07 Gas Conditioning Tower and ESP The conditioning tower is used to reduce the temperature and to increase the moisture level of the dusty exhaust gas from the kiln, before it is passed through the bag house and ESPs. It is called a conditioning tower because it conditions the hot gas, thus making it more suitable for the ESP and bag house to extract dust from it.The Electrostatic Precipitators are used in cement plants particularly for removal of dust from the exit gases of cement kilns and from the exhaust air discharged by dryers, combined grinding and drying plants, finishing mills and raw mills through water injection.Through ESPs, the dust-laden gas is made to flow through a chamber usually horizontally, during which it passes through one or more high voltage electric fields formed by alternate discharge electrodes and plate type collecting electrodes.By the action of electric field, the dust particles, which have become electrically charged by negative gas ions which are formed at the discharge electrodes and attach themselves to the particles, fly to the collecting electrodes and are deposited there. The dust is dislodged from these electrodes by rapping and thus falls into the receiving hopper at the base of the precipitator casing.
08 Kiln A kiln is the heart of any cement plant. It is basically a long cylindrical-shaped pipe, and rotates in a horizontal position. Its internal surface is lined by refractory bricks. Limestone and additives are calcined in this. The output of the kiln is called clinker
09 Cooler The clinker coming out of the kiln is hot. It is cooled in a set-up called a cooler. In the cooler, cold air is blown to effect heat exchange between hot clinker and cold air.
10 Deep Bucket Conveyor The deep bucket conveyor is essentially an equipment to lift material vertically
11/12 Clinker/Gypsum Storage The output of the kiln is stored before it is fed to the cement mill for conversion to cement. This storage is called clinker storage, if it is used for clinker storage purpose. If the storage space is used for gypsum storage, it is called gypsum storage.The storage may be of silo type or covered stacker reclaimer type or simply a gantry type. Silo type clinker storage has the advantage that there is no dust pollution and spillage of clinker. Same advantage can be achieved through stacker reclaimer type as well. However, there is a little bit of dust generated. Gantry type is not used in modern cement plants because of its environmental unfriendly nature.
12 Gypsum Storage The output of the kiln is stored before it is fed to the cement mill for conversion to into cement. This storage is called clinker storage, if it is used for clinker storage purpose. If the storage space is used for gypsum storage, it is called gypsum storage.The storage may be of silo type or covered stacker reclaimer type or simply a gantry type. Silo type clinker storage has the advantage that there is no dust pollution and spillage of clinker. Same advantage can be achieved through stacker reclaimer type as well However, there is a little bit of dust generated. Gantry type is not used in modern cement plants because of its environmental unfriendly nature.Limestone coming out of quarry is crushed in multiple stages in a sizing plant before it is put in limestone stockpile. Crusher are mainly of two types viz. Jaw crusher and Hammer crusher. Jaw crusher is basically a simple mechanism having two plates one fixed and another moving. This is also called primary crusher. Hammer crusher has got metallic hammer mounted on the axes and the sizing achieved by the impact of the hammer.
13 Coal Mill Building The coal mill building houses the mill for grinding lumpy coals. This fine ground coal is used for burning in the kiln.The mills used for coal grinding and drying are either trumbling mills (tube mills) or roller mills.
14 Cement Mill and Bag House Clinker, along with additives, is ground in a cement mill. The output of a cement mill is the final product viz. Cement. In a cement mill, there is a cylindrical shell lying horizontal which contains metallic balls and as it rotates, the crushing action of the balls helps in grinding the clinker to fine powder.The term bag house is applied to large filters containing a number of tubular bags mounted in a usually rectangular casing. The dust laden air is drawn through them by suction.The bag house is used to remove dusty particles from discharge of different equipment such as cement mill, coal mill and kiln. In a bag house system discharge gas containing dusty particles is passed through a series of bags made of strong fabrics.
15 Cement Storage Silo The cement storage silo is used for storing the finished product - cement
16 Packing and Dispatch The cement is packed with the help of a rotary packer and finally dispatched to the market
17 Central Control Room It is the nerve center of the cement plant since all equipment is controlled from this place. It is the place from where all the process parameters are controlled
 
I CAN INTRODUSE ALL OF YOU WITH FUNCTIONING OF A CEMENT PLANT . THANKS . MADE BY-R.K.THAKUR

Presentation1

  • 1.
    A CEMENT PLANTDARLAGHAT (H.P)
  • 2.
    THE FOUNDER OFGUJRAT AMBUJA CEMENT LTD.-- N.S.Sekhsaria
  • 3.
    Onne van derWeijde has been Managing Director of Ambuja Cements Ltd since May 1, 2010. Mr. van der Weijde served as Chief Financial Officer of ACC Limited. He served as the Chief Financial Officer of ACC Limited since May 1, 2006. Mr. Van der Weijde served as General Manager for Holcim (India) Pvt. Ltd. since March 2005. He serves as a Director of Bulk Cement Corporation (India) Ltd. and ACC Concrete Ltd. He has been Whole-time Director of Ambuja Cements Ltd., since ...
  • 4.
    Map - Key09. Cooler 10. Deep Bucket Conveyor 11/12. Clinker/Gypsum Storage 13. Coal Mill Building 14. Cement Mill and Bag House 15. Cement Storage Silo 16. Packing & Dispatch 17. Central Control Room 00. Limestone Quarry and Crushing plant 01. Limestone Stockpile 02. Additives Hopper 03. Additives Storage 04. Raw Mill Building 05. Blending and Storage Silo 06. Preheater 07. Gas Conditioning Tower and ESP 08. Kiln
  • 5.
    Map - Key00 Limestone Quarry and Crushing Plant The major raw material for cement production is limestone. The limestone most suitable for cement production must have some ingredients in specified quantities i.e., calcium carbonates, silica, alumina, iron, etc.Typically, cement plants locations are based upon the availability of good quality limestone in the vicinity. The quarrying operations are done by the cement producer using the open cast mining process.Quarrying is done through drilling and subsequently, using heavy earth moving equipment such as bulldozers, payloaders and dumpers.The quarried raw material is then transported to the cement plant, using mechanical conveying equipment such as ropeways or belt conveyors, or by vehicles like wagons and trucks.The quarried limestone is normally in the form of big boulders, ranging from a few inches to meters in size. These varying sizes of limestone need to be crushed to a size of about 10 mm in order to be prepared for finish-grinding.There are mainly two types of crushers available for this purpose- compression type or impact type crushers. There are many types of compression type crushers such as jaw crusher, gyratory crusher, cone crusher, roll crusher. The impact technology is used in hammer crusher/impact crusher.Crushing is done either in two stages or in a single stage. In the two stage crushing system, a compression type crusher is used in the first stage for raw crushing, followed by impact/hammer crusher in the second stage. In single stage crushing, an impact type crusher is used.The selection of the crusher depends mainly on the characteristics of the raw materials. This selection is further guided by the particle-size distribution requirements of the down-stream equipment such as raw mills and lastly by financial considerations.
  • 6.
    01 Limestone StockPile The raw material is stored at either the quarry or at the plant. Typically, circular or longitudinal stock piles are used to store the material.A number of layers are stacked in circular or longitudinal piles and are reclaimed in transverse, cross-sectional slices.The stock piles consist of separate layers/piles of different kinds of raw material. This is used in segregating the raw material quality-wise. The required quantity of the various raw materials is thus easily extracted for use.The extraction of different qualities of raw material is monitored and controlled in order to maintain the desired composition of raw meal, suitable for feeding into the kiln
  • 7.
    02 & 03Additives Storage Hopper In order to get the required composition of raw material, certain additives such as iron ore, bauxite, laterite, quartzite and flourspar are added in required quantities.These additives are stored at the plant in separate hoppers and are extracted using belt conveyors in conjunction with belt-weighing equipment. This ensures that only the required quantities are extracted and added to the raw material.
  • 8.
    04 Raw MillBuilding The raw material is finish-ground before being fed into the kiln for clinkering. This grinding is done using either ball mills or vertical roller mills (VRM). The raw material is simultaneously dried.Ball mills use impact with attrition principles for grinding the raw material. Inside the ball mills, various sizes of balls are used and classifying liners are used to maintain the position of different sizes of balls. The larger sized balls are utilized for impact grinding and the smaller balls for attrition. VRM uses the compression principle to grind the raw material.The choice between a ball mill and VRM is governed by many factors such as the moisture content of the raw material, the size of the plant, the abrasiveness of the material, the energy consumption levels, reliability, and finally financial considerations.Ball mills are suitable for low and medium moisture content in the range of five to six per cent and are preferred for abrasive material. The main advantage of VRM is higher grinding efficiency and ability to accept material with higher moisture content.Normally the energy consumption level in VRM is 10 to 20 percent lower than in ball mills.
  • 9.
    05 Blending andStorage Silo Normally there are various sources of limestone, each with different qualities, which are added with various additives to get the required composition of raw mix. As there are various sources of raw materials, it becomes necessary to blend and homogenize these different materials efficiently to counteract fluctuation in the chemical composition of the raw meal.The variations in the composition of kiln feed have very adverse impacts on the efficiency of the kiln. It results in undesired coating and ring formation inside the kiln. In order to blend and homogenize the raw materials properly, continuous blending silos are used
  • 10.
    06 PreheaterThe most important activity in cement manufacturing is clinkering (or burning) of raw material. Clinkering takes place in the kiln and the preheater system.Preheater systems offer heat transfer from the hot kiln gases.
  • 11.
    07 Gas ConditioningTower and ESP The conditioning tower is used to reduce the temperature and to increase the moisture level of the dusty exhaust gas from the kiln, before it is passed through the bag house and ESPs. It is called a conditioning tower because it conditions the hot gas, thus making it more suitable for the ESP and bag house to extract dust from it.The Electrostatic Precipitators are used in cement plants particularly for removal of dust from the exit gases of cement kilns and from the exhaust air discharged by dryers, combined grinding and drying plants, finishing mills and raw mills through water injection.Through ESPs, the dust-laden gas is made to flow through a chamber usually horizontally, during which it passes through one or more high voltage electric fields formed by alternate discharge electrodes and plate type collecting electrodes.By the action of electric field, the dust particles, which have become electrically charged by negative gas ions which are formed at the discharge electrodes and attach themselves to the particles, fly to the collecting electrodes and are deposited there. The dust is dislodged from these electrodes by rapping and thus falls into the receiving hopper at the base of the precipitator casing.
  • 12.
    08 Kiln Akiln is the heart of any cement plant. It is basically a long cylindrical-shaped pipe, and rotates in a horizontal position. Its internal surface is lined by refractory bricks. Limestone and additives are calcined in this. The output of the kiln is called clinker
  • 13.
    09 Cooler Theclinker coming out of the kiln is hot. It is cooled in a set-up called a cooler. In the cooler, cold air is blown to effect heat exchange between hot clinker and cold air.
  • 14.
    10 Deep BucketConveyor The deep bucket conveyor is essentially an equipment to lift material vertically
  • 15.
    11/12 Clinker/Gypsum StorageThe output of the kiln is stored before it is fed to the cement mill for conversion to cement. This storage is called clinker storage, if it is used for clinker storage purpose. If the storage space is used for gypsum storage, it is called gypsum storage.The storage may be of silo type or covered stacker reclaimer type or simply a gantry type. Silo type clinker storage has the advantage that there is no dust pollution and spillage of clinker. Same advantage can be achieved through stacker reclaimer type as well. However, there is a little bit of dust generated. Gantry type is not used in modern cement plants because of its environmental unfriendly nature.
  • 16.
    12 Gypsum StorageThe output of the kiln is stored before it is fed to the cement mill for conversion to into cement. This storage is called clinker storage, if it is used for clinker storage purpose. If the storage space is used for gypsum storage, it is called gypsum storage.The storage may be of silo type or covered stacker reclaimer type or simply a gantry type. Silo type clinker storage has the advantage that there is no dust pollution and spillage of clinker. Same advantage can be achieved through stacker reclaimer type as well However, there is a little bit of dust generated. Gantry type is not used in modern cement plants because of its environmental unfriendly nature.Limestone coming out of quarry is crushed in multiple stages in a sizing plant before it is put in limestone stockpile. Crusher are mainly of two types viz. Jaw crusher and Hammer crusher. Jaw crusher is basically a simple mechanism having two plates one fixed and another moving. This is also called primary crusher. Hammer crusher has got metallic hammer mounted on the axes and the sizing achieved by the impact of the hammer.
  • 17.
    13 Coal MillBuilding The coal mill building houses the mill for grinding lumpy coals. This fine ground coal is used for burning in the kiln.The mills used for coal grinding and drying are either trumbling mills (tube mills) or roller mills.
  • 18.
    14 Cement Milland Bag House Clinker, along with additives, is ground in a cement mill. The output of a cement mill is the final product viz. Cement. In a cement mill, there is a cylindrical shell lying horizontal which contains metallic balls and as it rotates, the crushing action of the balls helps in grinding the clinker to fine powder.The term bag house is applied to large filters containing a number of tubular bags mounted in a usually rectangular casing. The dust laden air is drawn through them by suction.The bag house is used to remove dusty particles from discharge of different equipment such as cement mill, coal mill and kiln. In a bag house system discharge gas containing dusty particles is passed through a series of bags made of strong fabrics.
  • 19.
    15 Cement StorageSilo The cement storage silo is used for storing the finished product - cement
  • 20.
    16 Packing andDispatch The cement is packed with the help of a rotary packer and finally dispatched to the market
  • 21.
    17 Central ControlRoom It is the nerve center of the cement plant since all equipment is controlled from this place. It is the place from where all the process parameters are controlled
  • 22.
  • 23.
    I CAN INTRODUSEALL OF YOU WITH FUNCTIONING OF A CEMENT PLANT . THANKS . MADE BY-R.K.THAKUR