Embed presentation
Download as PDF, PPTX
































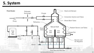
The document serves as an introductory guide to fired heaters for chemical engineers, covering types such as cabin and cylindrical fired heaters, along with water-tube and fire-tube boilers. It provides resources like videos and websites for further learning, and outlines the author's professional experience and academic background in chemical and petroleum engineering. Additionally, it mentions various other engineering topics relevant to the field.






























