WELCOME
Baba Saheb Dr. B. R. A. College of Agricultural Engineering & Technology,
Etawah – 206001
Faculty of
CHANDRA SHEKHAR AZAD UNIVERSITY OF AGRICULTURE & TECHNOLOGY
KANPUR- 208002
A
Project Presentation on
“Quality Control Methods and Testing of Beverages”
Presented By
Md. Shahaniyaz
Presented To
Department of Agricultural Engineering
Advisor: Dr. Deepali Mudgal (Teaching Associate, CAET Etawah)
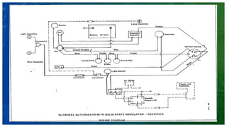
Tractor Electrical Syatem
INTRODUCTION
The Electrical system is very important in the on-road as well as off-road
vehicles. Electricity flows through different components for cranking, ignition,
charging, lighting, etc. Following are the electrical systems which are used in
tractors:
 Starting System: The system which help in cranking to the engine for
starting
 Ignition System: To provide electric spark in combustion chamber to
ignite fuel-air mixture at specific time in petrol engine.
 Charging System: It help to charge the storage battery.
 Lighting System: This system provide current to different light of the vehicle.
 Horn System: By mean of which blown an electric horn.
A. Main Components of a Tractor’s Electrical System
1) Battery
 Function: Stores and supplies electrical
energy.
 Type: Typically 12V or 24V lead-acid
batteries.
 Role: Powers the starter motor, ignition
system, and other electrical components
when the engine is off or during startup.
2) Starter Motor
 Function: Converts electrical energy
into mechanical energy to crank the
engine.
 Operation: Engages with the flywheel
to turn the engine during startup.
 Components: Solenoid, armature, and
gear mechanism.
3) Alternator
 Function: Generates electrical power to
charge the battery and supply current to
electrical systems.
 Working Principle: Converts mechanical
energy from the engine into electrical energy
(AC), then rectified to DC using diodes.
 Voltage Regulator: Ensures a constant
voltage output to prevent overcharging the
battery.
4) Voltage Regulator
 Function: Controls the voltage output from the alternator.
 Role: Maintains stable voltage (usually around 13.8 to 14.5V) to prevent
battery damage.
B. Auxiliary Components
1) Wiring Harness
• Function: Connects all electrical components and ensures proper power
distribution.
• Types: Multi-core wires with varying gauges for different applications.
2) Fuses and Relays
• Fuses: Protect circuits from overcurrent by breaking the circuit if current
exceeds a threshold.
• Relays: Electrically controlled switches used to handle high-current loads
like lights and horns.
3) Ignition Switch
• Function: Controls power delivery to the starter motor and electrical system.
• Positions: OFF, ON, START, and sometimes ACCESSORY
4) Dashboard Indicators and Gauges
•Battery/Charging Indicator: Shows charging system status.
•Oil Pressure and Temperature Gauges: Monitors engine parameters.
•Fuel Gauge: Displays fuel level.
5) Lighting System
•Headlights and Taillights: For visibility and signaling.
•Work Lights: Illuminate the working area for nighttime operations.
•Turn Signals and Hazard Lights: Provide directional signaling.
System In Electrical System Of Tractor
1. Lighting and Auxiliary Systems
a) Lighting System
Tractors are equipped with various lights for operation in low-visibility
conditions:
Headlights: Provide forward illumination for night or poor weather operation.
Tail Lights: Indicate the tractor’s position to other vehicles.
Work Lights: Illuminate the working area around the tractor.
Turn Signals and Hazard Lights: Ensure safe operation on roads.
b) Auxiliary Systems
Modern tractors often include additional electrical systems for comfort and
functionality:
•Cab Heating and Air Conditioning: Electrically controlled systems for
operator comfort.
•Radio and Communication Systems: Include AM/FM radios and GPS
communication systems.
•Control Interfaces: Digital dashboards display vital information such as
engine temperature, oil pressure, and speed.
2. Starting System
The starting system includes the battery, starter motor, ignition switch,
and associated wiring. The sequence is as follows:
A. Ignition Activation: When the key is turned to the "Start" position, the
ignition switch closes the circuit.
B. Solenoid Engagement: The solenoid engages the starter motor,
allowing a high current to flow from the battery to the starter.
C. Engine Cranking: The starter motor turns the flywheel, initiating
engine rotation.
D. Combustion Initiation: The engine’s fuel and air mixture combust,
starting the engine.
Once the engine starts, the alternator takes over to power the electrical
system and recharge the battery.
3. Charging System
The charging system maintains the battery’s charge and powers electrical
components while the engine is running.
•Alternator Function: Converts mechanical energy from the engine into
electrical energy (AC), then rectifies it to DC for use.
•Voltage Regulation: The regulator ensures the voltage output remains within
safe limits to prevent overcharging the battery.
•Belt Drive: The alternator is driven by a belt connected to the engine’s
crankshaft.
4. Control Systems
1) Electronic Control Unit (ECU) (if applicable)
• Found in modern tractors with advanced electronics.
• Manages engine performance, fuel injection, and other critical
functions.
2) Sensors
• Speed Sensors: Measure wheel or engine speed.
• Temperature Sensors: Monitor coolant and engine temperatures.
• Fuel Level Sensors: Detect fuel quantity.
Common Electrical Issues in Tractors
1.Battery Problems
 Dead or weak battery due to sulfation or parasitic drain.
 Solution: Regularly check and maintain battery charge.
2.Starter Motor Failure
 Symptoms: Clicking sound or no response when starting.
 Solution: Inspect and replace worn-out solenoids or brushes.
3. Alternator Malfunction
 Symptoms: Dim lights or battery not charging.
 Solution: Test alternator output; replace if necessary.
4. Wiring Issues
 Corroded or damaged wires leading to short circuits.
 Solution: Inspect wiring harnesses and repair as needed.
5. Sensor Failures
 Faulty sensors causing incorrect readings or engine misbehavior.
 Solution: Use diagnostic tools to identify and replace faulty sensors.
Maintenance and Troubleshooting Tips
1.Battery Maintenance
 Keep terminals clean and corrosion-free.
 Check electrolyte levels in lead-acid batteries.
2.Alternator and Starter Checks
 Test alternator output regularly.
 Listen for unusual noises from the starter motor
3. Fuse and Relay Inspection
 Replace blown fuses and faulty relays promptly.
 Use the correct rating for replacements.
4. Wiring Harness Inspection
 Look for signs of wear, corrosion, or rodent damage.
 Secure loose wires to prevent chafing.
5. Use Diagnostic Tools
 Modern tractors often have onboard diagnostics accessible via an
OBD-II-like port.
Troubleshooting
Defect Causes Remedies
Overcharging High charging voltage
High temperature
Check the generator regulator
system.
Reduce battery gravity. Reduce
voltage regulator setting.
Low battery output Low electrolyte cell.
Defective battery cell.
Low battery capacity
Low specific gravity.
Add distilled water to proper level.
Replace the battery.
Replace battery with one having
adequate capacity.
See “low battery charge.”
Battery uses excessive
water
Overcharging.
Case cracked
Leakage at cover seal.
See “overcharging.”
Replace battery
Reseal or replace battery
 Battery -
Defect Causes Remedies
Low battery charge Excessive load
High self-discharge
Wiring circuit faulty
Faulty generator or regulator
Reduce electric load
Don't allow the battery to stand idle.
Recharge periodically.
Check and rectify it
Check and rectify it.
Cracked case Battery frozen
Battery loose in holder
Install new battery. Keep battery
charged to prevent freezing.
Install new battery tighten battery
properly in holder.
Bulged case Hot battery due to overcharging Adjust voltage regulator setting.
Corroded battery Overcharging
Overfilling
Adjust voltage regulator setting.
Avoid overfilling. Clean and paint the
holder.
Defect Causes Remedies
Starting motor does not
crank engine and starting
motor relay or solenoid
does not engage
Battery discharged
Starting switch. Or solenoid in-
operative
Starting circuit open or high
resistance
Charge or renew the battery
Check and renew
Check circuit connection and repair
Starting motor does not
crank engine. But starting
motor relay or solenoid
engages
Battery discharge
Defective starting motor connection
or loose battery connections
Starting motor defective
Solenoid contacts burnt
Engine seizure
Charge or renew the battery
Check, clean and tighten the
connection
Check and repair
Replace the solenoid contacts
Check engine crankshaft to turn free
 Starter motor -
Defect Causes Remedies
Starting motor turns
but does not crank
engine
Faulty starting motor drive
mechanism.
Faulty solenoid or pinion
engagement levers.
Flywheel ring gears worn out.
Check and repair.
Check and repair.
Check and repair.
Starting motor crank
slowly
Battery discharged.
Excessive resistance in starting
circuit.
Faulty starting motor.
Engine rotates too tight.
Charge or renew the battery.
Check the connection and repair or
renew faulty wiring.
Check and repair
Investigate and rectify it.
Thank You

Electrical system training.pptx tractor system

  • 1.
  • 2.
    Baba Saheb Dr.B. R. A. College of Agricultural Engineering & Technology, Etawah – 206001 Faculty of CHANDRA SHEKHAR AZAD UNIVERSITY OF AGRICULTURE & TECHNOLOGY KANPUR- 208002 A Project Presentation on “Quality Control Methods and Testing of Beverages” Presented By Md. Shahaniyaz Presented To Department of Agricultural Engineering Advisor: Dr. Deepali Mudgal (Teaching Associate, CAET Etawah)
  • 3.
  • 4.
    INTRODUCTION The Electrical systemis very important in the on-road as well as off-road vehicles. Electricity flows through different components for cranking, ignition, charging, lighting, etc. Following are the electrical systems which are used in tractors:  Starting System: The system which help in cranking to the engine for starting  Ignition System: To provide electric spark in combustion chamber to ignite fuel-air mixture at specific time in petrol engine.
  • 5.
     Charging System:It help to charge the storage battery.  Lighting System: This system provide current to different light of the vehicle.  Horn System: By mean of which blown an electric horn.
  • 6.
    A. Main Componentsof a Tractor’s Electrical System 1) Battery  Function: Stores and supplies electrical energy.  Type: Typically 12V or 24V lead-acid batteries.  Role: Powers the starter motor, ignition system, and other electrical components when the engine is off or during startup.
  • 7.
    2) Starter Motor Function: Converts electrical energy into mechanical energy to crank the engine.  Operation: Engages with the flywheel to turn the engine during startup.  Components: Solenoid, armature, and gear mechanism.
  • 8.
    3) Alternator  Function:Generates electrical power to charge the battery and supply current to electrical systems.  Working Principle: Converts mechanical energy from the engine into electrical energy (AC), then rectified to DC using diodes.  Voltage Regulator: Ensures a constant voltage output to prevent overcharging the battery.
  • 9.
    4) Voltage Regulator Function: Controls the voltage output from the alternator.  Role: Maintains stable voltage (usually around 13.8 to 14.5V) to prevent battery damage. B. Auxiliary Components 1) Wiring Harness • Function: Connects all electrical components and ensures proper power distribution. • Types: Multi-core wires with varying gauges for different applications.
  • 10.
    2) Fuses andRelays • Fuses: Protect circuits from overcurrent by breaking the circuit if current exceeds a threshold. • Relays: Electrically controlled switches used to handle high-current loads like lights and horns. 3) Ignition Switch • Function: Controls power delivery to the starter motor and electrical system. • Positions: OFF, ON, START, and sometimes ACCESSORY
  • 11.
    4) Dashboard Indicatorsand Gauges •Battery/Charging Indicator: Shows charging system status. •Oil Pressure and Temperature Gauges: Monitors engine parameters. •Fuel Gauge: Displays fuel level. 5) Lighting System •Headlights and Taillights: For visibility and signaling. •Work Lights: Illuminate the working area for nighttime operations. •Turn Signals and Hazard Lights: Provide directional signaling.
  • 13.
    System In ElectricalSystem Of Tractor 1. Lighting and Auxiliary Systems a) Lighting System Tractors are equipped with various lights for operation in low-visibility conditions: Headlights: Provide forward illumination for night or poor weather operation. Tail Lights: Indicate the tractor’s position to other vehicles. Work Lights: Illuminate the working area around the tractor. Turn Signals and Hazard Lights: Ensure safe operation on roads.
  • 14.
    b) Auxiliary Systems Moderntractors often include additional electrical systems for comfort and functionality: •Cab Heating and Air Conditioning: Electrically controlled systems for operator comfort. •Radio and Communication Systems: Include AM/FM radios and GPS communication systems. •Control Interfaces: Digital dashboards display vital information such as engine temperature, oil pressure, and speed.
  • 15.
    2. Starting System Thestarting system includes the battery, starter motor, ignition switch, and associated wiring. The sequence is as follows: A. Ignition Activation: When the key is turned to the "Start" position, the ignition switch closes the circuit. B. Solenoid Engagement: The solenoid engages the starter motor, allowing a high current to flow from the battery to the starter. C. Engine Cranking: The starter motor turns the flywheel, initiating engine rotation.
  • 16.
    D. Combustion Initiation:The engine’s fuel and air mixture combust, starting the engine. Once the engine starts, the alternator takes over to power the electrical system and recharge the battery.
  • 17.
    3. Charging System Thecharging system maintains the battery’s charge and powers electrical components while the engine is running. •Alternator Function: Converts mechanical energy from the engine into electrical energy (AC), then rectifies it to DC for use. •Voltage Regulation: The regulator ensures the voltage output remains within safe limits to prevent overcharging the battery. •Belt Drive: The alternator is driven by a belt connected to the engine’s crankshaft.
  • 18.
    4. Control Systems 1)Electronic Control Unit (ECU) (if applicable) • Found in modern tractors with advanced electronics. • Manages engine performance, fuel injection, and other critical functions. 2) Sensors • Speed Sensors: Measure wheel or engine speed. • Temperature Sensors: Monitor coolant and engine temperatures. • Fuel Level Sensors: Detect fuel quantity.
  • 20.
    Common Electrical Issuesin Tractors 1.Battery Problems  Dead or weak battery due to sulfation or parasitic drain.  Solution: Regularly check and maintain battery charge. 2.Starter Motor Failure  Symptoms: Clicking sound or no response when starting.  Solution: Inspect and replace worn-out solenoids or brushes.
  • 21.
    3. Alternator Malfunction Symptoms: Dim lights or battery not charging.  Solution: Test alternator output; replace if necessary. 4. Wiring Issues  Corroded or damaged wires leading to short circuits.  Solution: Inspect wiring harnesses and repair as needed. 5. Sensor Failures  Faulty sensors causing incorrect readings or engine misbehavior.  Solution: Use diagnostic tools to identify and replace faulty sensors.
  • 22.
    Maintenance and TroubleshootingTips 1.Battery Maintenance  Keep terminals clean and corrosion-free.  Check electrolyte levels in lead-acid batteries. 2.Alternator and Starter Checks  Test alternator output regularly.  Listen for unusual noises from the starter motor
  • 23.
    3. Fuse andRelay Inspection  Replace blown fuses and faulty relays promptly.  Use the correct rating for replacements. 4. Wiring Harness Inspection  Look for signs of wear, corrosion, or rodent damage.  Secure loose wires to prevent chafing. 5. Use Diagnostic Tools  Modern tractors often have onboard diagnostics accessible via an OBD-II-like port.
  • 25.
    Troubleshooting Defect Causes Remedies OverchargingHigh charging voltage High temperature Check the generator regulator system. Reduce battery gravity. Reduce voltage regulator setting. Low battery output Low electrolyte cell. Defective battery cell. Low battery capacity Low specific gravity. Add distilled water to proper level. Replace the battery. Replace battery with one having adequate capacity. See “low battery charge.” Battery uses excessive water Overcharging. Case cracked Leakage at cover seal. See “overcharging.” Replace battery Reseal or replace battery  Battery -
  • 26.
    Defect Causes Remedies Lowbattery charge Excessive load High self-discharge Wiring circuit faulty Faulty generator or regulator Reduce electric load Don't allow the battery to stand idle. Recharge periodically. Check and rectify it Check and rectify it. Cracked case Battery frozen Battery loose in holder Install new battery. Keep battery charged to prevent freezing. Install new battery tighten battery properly in holder. Bulged case Hot battery due to overcharging Adjust voltage regulator setting. Corroded battery Overcharging Overfilling Adjust voltage regulator setting. Avoid overfilling. Clean and paint the holder.
  • 27.
    Defect Causes Remedies Startingmotor does not crank engine and starting motor relay or solenoid does not engage Battery discharged Starting switch. Or solenoid in- operative Starting circuit open or high resistance Charge or renew the battery Check and renew Check circuit connection and repair Starting motor does not crank engine. But starting motor relay or solenoid engages Battery discharge Defective starting motor connection or loose battery connections Starting motor defective Solenoid contacts burnt Engine seizure Charge or renew the battery Check, clean and tighten the connection Check and repair Replace the solenoid contacts Check engine crankshaft to turn free  Starter motor -
  • 28.
    Defect Causes Remedies Startingmotor turns but does not crank engine Faulty starting motor drive mechanism. Faulty solenoid or pinion engagement levers. Flywheel ring gears worn out. Check and repair. Check and repair. Check and repair. Starting motor crank slowly Battery discharged. Excessive resistance in starting circuit. Faulty starting motor. Engine rotates too tight. Charge or renew the battery. Check the connection and repair or renew faulty wiring. Check and repair Investigate and rectify it.
  • 30.