Embed presentation
Downloaded 11 times


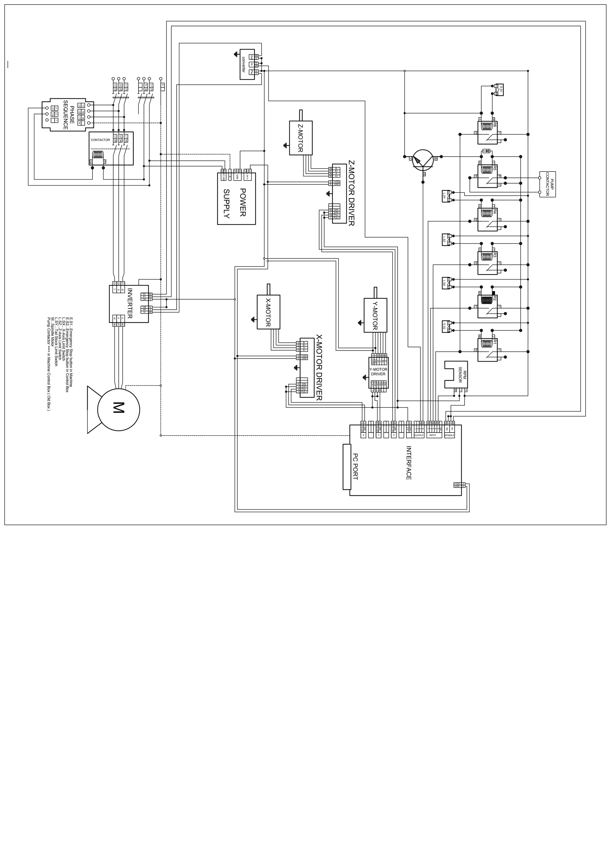
This document provides a schematic for the electrical system of a CNC machine. It shows the wiring diagram connecting the various components including motor drivers for the X, Y, and Z motors. It also shows the connections for inputs like limit switches and emergency stop buttons, as well as the power supply, inverter, and contactors that control power to the motors and pump.
