Dr.D._KANCH
ANA
Xác định
init i o ns
• Ra w tôi nói : Cái điện tử tôi hành động và làm việc s
sáng tạo _ , thực tế là bạn miễn phí _ từ r o m colo s
tr rum , ồ , tôi ned _ bởi y các com p let e tôi yêu tôi
_ _ ồ _ trên điện thoại hoặc r tôi lại _ chữa lành vết
thương con bò (PM Ô ).
• “Con s umer Tôi thích ” sản phẩm :
- Homoge niz e d sữa:  3,2 5% mập
- Giảm c ed d mập sữa: 2% tại _
- Thấp mập sữa: 1% mập
- Không chứa chất béo sữa: tôi là
tôi _ sữa, <0,5% mập (a l l với tôi
_ 8 ,25% s o l i d s -không béo)
• Ơ ồ _ “ tôi biết sản phẩm ” : lacto s e _ _ giảm tôi biết , _ _ nặng
kem,
văn hóa lại d mi lk s , sữa chua, cotta
ge che e s e.
 Sữa là vô trùng _ một t tôi đang bí mật TRONG
các bạn ở đâu Nhưng là bị thuần hóa qua ba c
ter i a e và n trước tôi _ lá các bạn d de r .
 F u r _ sự nhiễm trùng của các tôi là tôi bởi y mic
ro o sinh vật ca n lấy p ren trong lúc tôi là vua ,
ha , cảm ơn, lưu trữ điện tử, một d khác chuẩn bị
trước khi làm thủ tục hành động tôi sống .
St r e p to c o c cus _
lactis
Achromobac er
_
Coli dưới dạng
bac dia _
Baci l l u s tôi
nói vậy _
Quá trình điện
tử hóa
St e
rilization
Deh y
• Bạn có thể: Vô hiệu hóa ồ _ b vi khuẩn l mầm bệnh
e n s ( mục tiêu đàn organ tôi nhắn tin Coxie l l a
burn t ti i )
- đảm bảo e ồ _ tôi đang làm gì đó cô ấy yêu tôi
nếu (ngưng hoạt động của hầu hết spo i l a g e
đàn organ tôi nhắn tin một d ồ _ nhiều enzyme)
• P a steuriz a tion
– H e a t t thực sự t ồ _ 7 2° C (16 1 ° F) vì 1 5 giây
(HT S T) hoặc r 6 3° C (145° F) vì 3 0 tôi và tôi ( o
r giá trị của nó )
– làm gì _ không _ ki l l tôi là tôi thực vật bacte r i a l
tế bào s hoặc r bào tử
( B a ci l l u s sp p . một và một C l đà điểu tôi ừm
sp p .)
P a s t euriza t ion
 Pa s teu ri z atio n là Một quá trình s ồ _ anh
ấy đang ăn Một đồ ăn, cái gì vậy _ tôi _ tất cả
các bạn Một chất lỏng (mi l k) , ĐẾN Một đặc
biệt nếu tôi c nhiệt độ e cho r Một p xác định
lại d chiều dài h ồ _ tôi ơi _ một d ngày đó _ _
tôi đang chỉnh sửa e l y làm mát tôi _ sau r
tôi _ là loại bỏ v e d từ thứ _ h ờ .
 Đó là quá trình _ _ _ chậm lại lỗi lag
e c aus ed d qua microb ia l sự phát
triển TRONG các vì điều đó.
 Cái điện tử Pháp c h nhà khoa học Louis Pasteur phát
minh
quá khứ e urization.
 T ồ thuốc _ _ thứ _ thường xuyên _ a c id ty y ồ _ thứ
_ l oc a l giành chiến thắng Anh ta thành lập bạn _
thực nghiệm y _ đó là tôi _ là đủ rồi _ _ ồ _ anh ấy ở
Một bạn trẻ rượu ồ _ chỉ có bạn về khoảng thời gian
đó 5 0– 6 0 ° C (12 2 – 14 0 ° F) vì Một quần lót ngắn
thời gian ồ _ giết tôi các vi khuẩn.
 Tiệt trùng _ ồ _ _ nguồn gốc tổng thể của nó chúng tôi
và d một s Một ồ ồ _ của ngăn ngừa rượu một d hãy
là người từ tôi _ chua, một d Nó sẽ b e nhiều năm
năm _ _ trước khi _ tôi yêu bạn ồ _ _ được tiệt trùng.
 Quá trình điện tử hóa trước đây ồ _ sữa ồ _ _ đề nghị
1
• Chào tôi gh Nhiệt độ , _ _ Ngắn Thời gian
(HTS T tôi nhớ )
• L ồ ồ Nhiệt độ của nó , _ _ _ _ L ô ng T im e
(LTL T tôi nhớ )
2
3
• Cực kỳ Cao Nhiệt độ _ _ _ P a s teur ization(UH T tôi
nhớ )
4
• VAT P a s teur hóa
 Nhiệt độ và ồ _ về khoảng thời gian đó 63°c(1 4
5°F ) duy trì vì 3 0 phút bạn gặp _ là calle d giữ
g phương pháp (hoặc) LTL T phương pháp
Đó là _ tôi n v o l v s _ theo dõi chiến thắng của
bạn các bước .
Mil K là bơm d bởi vì Một không gỉ Thép nhiệt
độ -
e trao đổi er
↓
vượt qua acros s trên điện thoại bên ồ _ Một loạt ồ
_ tấm _ cái gì vậy
là e tôi n c trên t một ct cái gì vậy nóng quá _
Nước ồ _ các khác bên
↓
Mil K nổi lên từ thứ _ nhiệt e x thay đổi r Và
↓
tôi _ là cầm vì 3 0 phút một
t 6 5°c
↓
Thị s tân k là tốt nhất là bạn tôi đã nói rồi với nó
_ Một nhiệt độ re c hoặc d e r đèn c _ _ ĐẾN Một
c lo c k ĐẾN và đảm bảo lúc đó anh ấy tạm thời
_ _ _ là duy trì l ong ồ ồ _ ĐẾN d estroy các b
một cter ia
↓
Tại thứ _ kết thúc ồ _ thứ _ 3 0 phút. thứ _ sữa là
chạy bạn _ qua Một bề mặt c o le r _ hoặc r xuyên
suốt một cái khác anh ấy là - e xchang e s tôi n
cái mà già _ cái gì vậy là chạy c ngược dòng ĐẾN
thứ _ tôi lk ồ _ câu thơ lại bên ồ _ các làm ơn
kiểm tra
 Các HTS T pas t euriza t io n s tandar d ồ _ thiết kế
d ĐẾN achi e ve Một năm e - l o g giảm c tio n , ki l
l i n g 9 9 .999% ồ _ các không có gì là r ồ _ khả thi
l e m icr o - cơ quan i s m s tôi n tôi biết .
 Cái này tôi đặc tính d đòi hỏi cái đó các tôi tôi k _ b e xin
chào một t 161 độ s vì 1 6 giây. Cái này quá trình s ,
cũng vậy trọng tài _ _ ĐẾN một s liên tục _ chảy thanh
trùng , _ tôi yêu cầu các tôi tôi k _ ĐẾN b e cho r ced bởi
vì tôi và tôi ống _ cái đó một lần nữa làm nóng d từ tôi _
các ngoài.
Đó là _ tôi nv ol v e s ở lại với tôi _ _ _ s te
ps
ra w sữa
↓
Năng lượng tái tạo _ _ (nhiệt e d)
↓
Flo w a c ces s thứ _ ôi cô ấy bên ồ _
thứ _ nhiệt trao đổi với nhau p muộn
↓
Cái điện tử sữa là nâng cao d ồ _ p thanh trùng
bình
↓
p lừa xuyên qua các anh ấy là bạn đơn vị
một d có phải không một t đây là te m p e
rat u re vì thứ _ thời gian Nó lấy nó _ ĐẾN
chảy qua bạn _ giữ _ bạn là ai
↓
Nó là sau đó tuyệt vời _ _ Đầu tiên bởi y đi
qua _ suốt h các reg n er a to r một và một
cái n qua bạn _ các mát hơn
 tôi _ sản phẩm _ _ _ Một sản phẩm _ _ _ đó là ồ
ồ _ Một ổn định _ _ yêu tinh
cuộc sống ồ _ hướng lên ồ _ hai o tháng.
 UHT quá trình ssin g _ nắm giữ thứ _ sữa
một t Một nhiệt độ của bạn ồ _ 13 8 ° C (28 0
° F ) vì Một tối thiểu ồ _ hai o giây d s.
 Sau đó điều trị t tôi _ ca n p như s qua bạn _
Một nhiệt độ - trao đổi với nhau hoặc r bởi y di
cư _ _ nuốt vào ồ _ sống hơi nước Vì thế calle
d tứ một pac k các trường hợp .
 VAT Quá trình điện tử hóa trước đây là thứ
_ hầu hết g ent e ngày tháng năm _
ồ _ thanh trùng .
 Cái điện tử sữa là cầm tôi n Một đun nóng
thùng một t 145 d bằng cấp vì 3 0 tối
thiểu bạn . tôi _ là sau đó nhanh lên nào
mát mẻ d ồ _ 3 9 d đồng ý.
 Vô trùng tôi zat ion tôi _ Một hạn m vòng giới thiệu
ĐẾN một năm _ quá trình cái đó tôi minates _ hoặc r k
tôi l l s tất cả tôi dành cho cô ồ _ vi khuẩn và l tôi cảm
thấy, inc l ud i ng t rans m issib l e đại lý ( như vậy một
s nấm, vi khuẩn , virus, bào tử dành cho cô , v.v. ) hẹn
gặp lại _ ồ _ Một mặt , chứa đựng tôi n Một dịch, tôi n
ấn bản của tôi , hoặc r tôi n Một co m poun d như là
BẰNG bi o lo g ica l văn hóa _ tôi ê d tôi .
 Tôi không thể tin được Có thể b e đạt được d qua
nộp đơn xin việc anh ấy ở, che m ica ls, chiếu xạ ,h i
g h áp lực,
một d lọc hoặc r chải tóc tôi _ _ _ _ của nó.
T y n d a li z
at i on
 Không có thuốc sau này _ J ồ n _ T ydal l tôi _ Một chiều dài _
chuyên nghiệp _ _ thiết kế cần thiết ĐẾN giảm c e các le v e l ồ _
hành động v i ty y ồ _ thông số kỹ thuật của bạn vi khuẩn a cái đó
là e le f t bởi y Một đơn giản là tôi sôi g Nước phương pháp.
 tôi _ in v ol v e s đun sôi _ cho o r Một mỗi năm _ _ ( t yp tôi gọi l y 2
0 phút giây ) _ một t t mosphe r ic _ chắc chắn rồi, ôi ôi , _ ở Cubat _
_ vì Một ngày , ôi ôi , _ _ _ ồ ồ , _ _ ở Cubat _ _ vì Một ngày , sôi , ôi
ôi , _ ở Cubat _ _ vì Một ngày , một d cuối cùng là năm sôi lại.
 T h e ba ở Cubat i o n theo tôi _ _ là e ĐẾN xin chào nhiệt t - res i s t
an t bào tử sur v i v in g anh ấy trước đó _ _ đun sôi _ mỗi năm _ _ ồ
_ ge r phút tại e ồ _ f hoặc m anh ấy nhiệt- cảm giác tôi v e ve g et a t
iv e ( tăng trưởng ) _ _ tuổi t , _ cái gì vậy ca n b e k tôi l le d bởi y
anh ấy Kế tiếp sôi g s t ep.
 Tôi s _ _ tôi _ e f fect i v e bởi vì bạn nhiều bào tử là e tôi đang nghĩ
về điều gì đó ĐẾN phát triển bởi y các nhiệt ồ ồ ồ . _ T h e pro c edur
e ồ ồ _ _ công việc _ _ vì phương tiện truyền thông cái đó c a n ủng
hộ bac t e r i a l cái gì thế nhỉ - tôi _ sẽ không phải _ s t er i l i z e kế
hoạch của tôi ồ ồ .
 Sôi sữa hoặc r sưởi tôi n chảy hơi nước tiêu
diệt bạn tất cả tôi microorg và nism ngoại trừ
t bào tử của b hành động a một d cha và ges
thứ _ một trang kiếm tiền , p khả năng phục
hồi y , d tiêu hóa , một d bạn thật tầm thường
p ro ertie s _ ồ _ sữa.
 Sự bay hơi ăn d sữa là có thể n e d một d
sau đó nhiệt quy trình s ed bởi y hơi nước
bạn và bạn _ _ trước đó là bạn . _ Thường
với đồng hành cùng bạn _ lăn hoặc r một
lần nữa .
 Cái điện tử phía trước sự nóng lên ồ _ sữa
một t a b ou t 9 3 - 100°c hoặc r cao hơn
trước e e v aporation n bệnh gì thế tất cả tôi
nhưng bạn _ các hơn resi s tân t b vi khuẩn l
lỗ xốp .
 Bịt kín lon s ồ _ bay hơi d sữa là e các quy
trình s ed một t 1 1 5° c -11 8 °c vì 1 4-1 8
 MỘT Ra w sữa vì p asteu rizatio n bạn nên
làm gì là mát mẻ d một t 1 0 oC hoặc r les s
bạn có biết không 2 giờ sau r hiện tại d thô n
một d k tập t đó là col d bạn và tôi _ p roces
s ed.
 New w l y p tiệt trùng d sữa tôi _ ồ _ b e
tuyệt vời _ _ ĐẾN 7,2 độ c hoặc r les s một
d duy trì ed ở đây. tôi _ là p giới thiệu b le
, ồ _ sao vậy , _ ồ _ tuyệt vời tôi tôi _ ĐẾN
nhiệt độ của bạn ôi tôi _ be elo w 7 ° -
10°c.
 Butte r tôi n kho là cầm một t - 17 º ồ _ -
18° c hoặc thấp , _ _ Ở đâu KHÔNG vi sinh
vật phát triển cái gì ca n lấy p ren.
 đông lạnh tạo ra tôi tôi _ được lưu trữ tôi n
có thể sử dụng được
số tiền _ một t Một tương tự nhiệt độ bạn
lại.
 Lọc vi mô _ _ tôi _ các quá trình _ _ _ _
_ ồ _ lọc _ _ cái gì vậy Một micro mét _
si z ê d fi l te r .
 Micro fi l l t r at i on tôi _ Một thành
viên nhé tec h ni c a l lọc _ _ quá
trình _ _ _ _ _ chào bạn _ _ di
chuyển lại c o chất gây ô nhiễm từ
Một dịch qua p a s s a g e qua bạn _
_ Một
hoạt động vi mô của bạn tôi , Brane
. MỘT t y pic lọc vi mô _ _ tôi nhớ
bạn _ _ _ po r e si z e r a n g e tôi _
0,1 _ ĐẾN 1 0 micro hoặc mét _ _
(µm).
Sữa
SỮA
Sữa
 D e hydrat d sữa tôi _ sản xuất và d tôi nhớ _ sản phẩm
t tôi quảng cáo e qua trốn tránh hoặc đánh giá sữa ồ _
khô.
 Pur p os e - ĐẾN dự trữ p nó ; tôi là tôi bột ồ _ ha s Một xa
tôi đang làm gì đó cô ấy yêu tôi nếu hơn tôi qu tôi d _ sữa
một d nai cái không _ không cần _ ĐẾN b e giới thiệu , _ _
bạn _ ĐẾN đó là ồ cái gì độ ẩm nội dung.
 bác sĩ y tôi tôi k _ tôi _ cũng vậy dễ dàng ĐẾN chuyên chở.
 đầu tiên tôi phát minh ra bởi y Russ tôi và n vật lý tôi ci
a n Osip Krich e vsky TRONG 1802.
 C o m ercia l l y _ ava i l a b l e tôi n 183 2 bởi y Russ
tôi và n nhà hóa học M. _ Tôi rcho f f .
 E v a p hoặc a ted sữa là ma de qua còn lại a b ou t
60 % ồ _ thứ _ tại sao vậy ? từ trọn sữa, Vì thế cái
đó Về 11,5 % la c tose sẽ b e tôi n vậy là giải pháp
cộng thêm hai lần _ anh ấy tôi không có ồ _ thật
tuyệt vời inor g ani c muối tôi n ai vậy Nước.
 Thị s cao c một lần ntrati o n ồ _ đường là chất ức
chế y ĐẾN sự phát triển ồ _ một số ba c ter ia .
Con d ens ed _ sữa là hơn c trên c en r tại e d
thứ đó _ ev a p o r ed _ sữa Và là vẫn Một po
hoặc văn hoá tôi muốn tôi _ vì hoặc chủ nghĩa g
anism không khoan dung một chút ồ _ cao
đường c một lần ntrati o ns.
Sữa sấy
khô
phương
pháp
phun
tia _
bác sĩ
ying
Cái
trống
Sấy
khô
Đông
cứng
Sấy
khô
• P a s teu riz e d sữa tôi _ đầu tiên _ tập
trung TRONG một n e v a p hoặc a tor ĐẾN
a p p roximatel y 5 0% sữa s o nắp s . Các
kết quả cuối cùng _ tập trung sữa là sau đó
s p r a y d int o Một anh ấy là Ted phòng r
ở đây
các nước _ _ _ _ một chút nữa trong thời gian
ngắn _ e v a p hoặc a te s , báo cáo _ ổn thôi _
p một bài viết ồ _ ở đâu đó _ sữa s o nắp s .
Xịt nước Sấy
khô
• Mil K tôi _ một lớp d _ một s Một gầy tôi và tôi
ĐẾN cái đó _ bạn có rf a c e của Một anh ấy là
Ted đánh trống, một và một cái đó _ khô d
sữa s o nắp s là sau đó chà một pe d của f .
Chúng ta thế nào , _ ở đâu vậy _ sữa làm ra
cái này ồ ồ _ mười ngày _ ĐẾN h và e Một nấu
ăn d fl av hoặc, bạn có _ ĐẾN xe một chiếc
Meliz một tion cau s ed _ bởi y lớn hơn anh ấy
là một người ex p o s u r e.
bác sĩ ừm
Sấy khô
• tôi là ai một s trống tôi khô y trong g
nhưng bạn _ in v ol v e s fr e z ing _ cái gì
lại một trong s tôi hoặc e số tiền ồ _ điều
này thật tuyệt vời .
Tự do
_ Sấy
 bạn là ai _ tôi n cái đó _ sản xuất ồ _ trẻ
sơ sinh công thức, nhiễm trùng y _ bạn
ơi _ một s c ho c cô la một d tôi n re c
ipe s vì ba k e d tốt quá _ anh ấy ở đâu
thêm g chất lỏng d tôi là tôi bạn sẽ kết xuất
các sản phẩm c t
cũng vậy gầy.
 bạn là ai _ tôi n v a r ou s chào bạn _ _ bạn
ơi _ một s các nổi tiếng người Ấn Độ sữa
quả bóng biết đâu _ _ một s R as g ul a Và
bật bạn lên _ người Ấn Độ s w ee t deli c a
c y.
 ôi trời _ đó là tôi tôi n U N đồ ăn
ai d s u p p dối s , ngã ra ngoài nơi trú ẩn
một d tôi _ yêu thích _ _ _ qua bạn rvi v
alist s , xin chào k ers , một d những người
khác yêu cầu _ _ không phải là h có thể , _
ea s y- t o- p sửa chữa e đồ ăn.
 R e c o structi o n - one tách của uống
được dịch triệu k từ om bột đỏ _ _
triệu k yêu cầu của bạn _ _ một tách
của pota b le Nước một d một phần ba
tách của bột đỏ _ _ sữa .
Cái này là các nguồn gốc của tôi
và tôi tôi không cần nữa _ từ
1947 , chứng minh tôi đã làm
được bởi y các lịch sử của tôi của
Đồ ăn TRONG Luân Đôn , Anh l
 C nd n s ed _ _ sữa tôi _ ồ ồ _ _
sữa từ cái gì _ nước r ha s con
ong LOẠI BỎ. Nó tôi _ hầu hết
của t và n thành lập tôi n cái đó _
hình thức
của s weeten d _ c nd n s ed _ _
sữa, với bạn ga r _ thêm.
 Ngọt c nd n s ed _ _ sữa tôi _ Một
rất dày, s w ee t p r odu c t cái gì
vậy khi nào _ _ c a nne d c a n la
st vì năm không có t tủ lạnh atio
tôi sẽ un o pen e d.
 R a w sữa tôi _ c la r nếu tôi d _ một và một sta n d a r d là e d ,
một và một sau đó tôi _ anh ấy đã ăn rồi ĐẾN 8 5 - 90°C vì s e
nói . . . . . . . . .
 Đó là _ anh ấy đang ăn d e str o ys là tôi _ chủ nghĩa vi mô ,
_ _ _ _ tháng 3 _ _ _ _ _ mập s e p a tion _ _ một và một
trong h ibit s oxy hóa n.
 Một số đã ăn gì rồi tôi _ eva p o r ăn d từ các sữa một và một bạn
có ý gì _ tôi _ a d d e d ĐẾN a p p r oximatel y 4 5 % . Đó là _ bạn
có ý gì _ mở rộng _ _ _ _ các cô ấy sẽ chết cuộc sống của bạn ồ _
chúng tôi đang ở đây c o nd e n s ed _ sữa.
 Sự thật _ _ _ trong c e a s s _ _ các ID của bạn _ ôi thật là động
lực p r e s u r e , _ cái gì vậy _ sự kiện p r micro o o r g a n là m
g ồ ồ .
 Các chúng tôi đang ở đây eva p o r ăn d sữa tôi _ tuyệt vời _ _ _ một
và một la c tose quá trình kết tinh tôi _ in du c ed .
 s weeten d _ c nd n s ed _ _ sữa tôi _ các giới thiệu _ _ _ _ sữa ồ _ b
e thêm ed d ĐẾN
phí đồng phục hoặc r trà.
 Nhiều c o unthử _ tôi n Ở bên ngoài _ Châu Á, bạn là ai c nd n s ed _
_ sữa ồ _ fla v o r người thừa kế c . phí .
 MỘT phổ biến r đối xử tôi n Châu Á tôi _ ồ _ đặt _ c nd n s ed _ _
sữa ồ _ ồ ồ _ _ một d ừ _ tôi _ TRONG Một tương tự này _ một s
tôi _ một d nướng.
 C nd n s ed _ _ sữa tôi _ một n sự thay thế ĐẾN mứt.
 Nó tôi _ Một lớn lao đang ở đâu đó tôi n nhiều tôi ấn độ de s s er t
s _ một d thật đáng tiếc . Trong khi hầu hết Ấn Độ ngôi sao _ với
h bình thường tôi sữa ồ _ re du c e một d chúng ta đang ở đâu đó
Nó, pa c k a ge d c nd n s ed _ _ sữa ha s cũng vậy hãy ở bên
nhau bật bạn lên .
 Các sử dụng ồ _ vậy r bi c hoặc r chuyên nghiệp _
_ một c tôi d hoặc r một của họ r muối là giấy
phép ed tôi n nhà nhỏ pho mát , sữa chua Và vậy
tôi ồ _ thứ _ cứng ôi trời Và quá trình oc ess ed
phô mai.
 Các quảng cáo bổ sung ồ _ p r es e rv a tive s ĐẾN
c o t tag g e đó là _ Và sữa chua là ồ _ trước đó _ _
hàng g ồ _ khuôn mẫu ồ _ các lướt sóng _ ồ _ pro
o du c t một thứ ĐẾN e x có xu hướng của nó kệ f
-li fe.
 A d ed _ đề nghị một r a c ts một s Một PR e phục
vụ v ati v e ồ _ ngọt ngào e d c trên d ens e d triệu
k Và cũng vậy tôi _ ế du c ed _ thứ _ độ ẩm, ở đó
 Natri clorua điện tử hoặc r chung n muối tôi
_ thêm d ed d TRONG thứ _ bạn thực tế là ai
ồ _ nhiều k trong d s ồ _ chee se, nhưng út
bạn thường xuyên tôi _ là hơn ồ _ hương vị
hoặc r vì kiểm soát _ thứ _ sự phát triển ồ _
tin nhắn vi sinh vật bạn đang ở đâu sản xuất
_ một d chữa bệnh tha n vì p đặt chỗ n ồ _
kết thúc kết quả .
 Cung cấp carb ồ _ sữa, b u tt e r , một d ic e c
ram có được een thử d một s MỘT ai d tôi n p
đặt chỗ n Nhưng không có bạn ơi _ thật thành
công . C h e e là smo k ed p rimaril y vì thứ _
dd itio n _ ồ _ hương vị, mặc dù bạn gh thứ _
sấy khô , _ đặc biệt là bạn ồ _ thứ _ rin d hóa
 Khuôn spo ilag e ồ _ ch e es e là del a y e d hoặc r
trước đó _ vậy r bi c id ac , chuyên nghiệp _ _ một
id c , hấp thụ ở e s hoặc pro o pi onat e s là e a d
d ed hoặc r trong c hoặc p hoặc a ted tôi n các
bọc mỗi er.
 Cái điện tử quảng cáo bổ sung ồ _ hyd ro g enpe r
o x id e c o mbbined với Một nhẹ anh ấy ở điều trị
_ có được rồi _ đã sử dụng vì p một quá trình tiệt
trùng ồ _ sữa vì chắc chắn rồi _ loại s ồ _ phô mai (
ví dụ : người Thụy Sĩ Và ched d a r).
phát triển PR e s ervati v es
 hầu hết ý kiến đã được đưa ra sản phẩm c ts là e
microb iologi c đồng minh hơn ổn định _ ha v e
Một lâu quá _ _ kệ f -li f e hơn ban đầu cơ chất.
ờ ý kiến _ sữa Và ôi trời là pre e rv e d một phần
bởi y de v bỏ trốn một danh tính c sản xuất ed d
bởi y thứ _ b a cter ia l văn hóa điện tử Và trước
đó _ ha v e Một lâu quá _ _ kệ f -li f e thứ đó _
 Cái điện tử enzym _ mũi , _ _ _ _ tôi là , _ _ _ l a
cta s e , b e a t -
ga l Actos i da s e , renn i n ( chy m os i n ) , một d
chuyện gì thế này enzim
một r e đã sử dụng tôi n sữa sản phẩm .
 Tại đã được gửi _ 4 trong trường hợp này , _ _ _ _ b o
cây nho một d po r cin e p e ps in _ một d mã số ac p
r ot e trong vài giây nữa ồ _ mu c o r michei một d
m.pusi llus là e re g ard _ _ _ một s s utab l e thay thế
nó đi ồ _ rennet.
 Li p như e s nguyên nhân e xem xét d e r a b l e vì
cái gì s p o i l a ge bạn ơi _ _ _ hydrô l yt i c _ và
nó thật tuyệt vời .
 Lactos e là thứ _ hầu hết d omina n t carbo h
yd chuột e TRONG thứ _ sữa. Cái điện tử p
rese n c e ồ _ lactos e tôi n một số đồ ăn p sửa
chữa n tôi _ mong muốn b l e ồ _ ổn định
hương vị, nếm thử một d kết cấu e một d một
s Một bạn đang đỏ mặt đại lý t ồ _ vòng b a b
ou t bưu phẩm b rowni n g một s Một vậy bạn
có ý định gì ồ _ mong muốn d hương vị một d
màu sắc.
 Bea t - gal a ctosidas e là rộng rãi di s tưởng
nhớ d TRONG , _ _ động vật tôi một d vi sinh
vật vậy bạn cũng vậy ; ồ ồ _ _ các enz y mes từ
Aspergillus nigeria, Kl u yveromyces lactis ,
 Ren và vào , MỘT enzym điện tử bí mật _ _
bởi y thứ _ trẻ bê , bri n g a b ou t thứ _ cố
gắng giữ bạn lại ồ _ các sữa.
 Ren n i n hành động một s Một tổng quan p
roteol y ti c với tôi _ TRÊN tất cả tôi thứ _ p
rotei n com p one n ts.
 Khi nào ca s ein là p reci p itate d qua thứ _
hành động n của ren và , _ thứ _ canxi m là
không phát hành d ồ _ các váng sữa nhưng út
duy trì tùy viên d ồ _ thứ _ casein do đó , pho
mát làm ra với nó _ ren n e t tôi _ Một nhiều b
ette r chua chua _ ồ _ canxi m hơn che s e làm
 Br rom e lin , _ Một pro oteo ly t ic với tôi , từ pin
e a p ple tiêu hóa t s chất đạm kể từ đây ch a
nges thứ _ quan hệ tình dục ồ _ c om p o un ds
lúc đó làm _ không hình thức g ê l . Cái điện tử
với tôi _ trứng tráng c rất nhiều s các sữa Và đào
những điều tốt đẹp nhất thứ _ cục máu đông.
 Tất cả từ bạn nó bao gồm một số tổ chức c một
id c _ nhưng _ không luôn luôn _ TRONG đủ
rồi _ _ _ c trên trung tâm _ _ _ _ ĐẾN c aus e
các đông lại ồ _ sữa.
 Des tro y ing _ ồ _ thứ _ enzim b e for e c kết hợp
các hoa quả với sữa báo trước _ _ _ đông lại c aus
 S a l t i n g hành động một s một n chống lại
pti c , chậm lại làm gì các đêm nay đã thất
bại ồ _ vi sinh vật, tôi đang ở đây các sự đau
đớn cuộc sống ồ _ các ch e s e _ một và một
sp e ed d s bạn _ các sấy khô _ quá trình
một và một các cho ý định ồ _ Một Rin D. _
● C ur d (da
h i
● Sữa
mông _
● Bơ ● bơ
sữa
● Bốc hơi sữa ● Cô đọng sữa
● Âm d sữa ●Khô sữa
● che s
e
 Che e s e _
• C h e e là Một đồ ăn _ _ xuất phát từ _ từ om sữa đó là là
sản phẩm c ed d TRONG Một rộng ra và ge ồ _ hương vị,
nhắn tin cho bạn , một và một các hình thức qua cố định
bạn ồ _ thứ _ sữa bảo vệ tôi casei n . tôi _ bao gồm
protein _ _ một và một mập từ triệu k , thường xuyên thứ
_ sữa ồ _ bò , ừ ừ , _ đi vào lúc s , hoặc r này p .
• Bạn đang ở đâu _ sản phẩm của bạn , thứ _ sữa là thực ra
bạn a c được xác định , một và một
thêm g thứ _ e n z y tôi renn t nguyên nhân coa g ulati o
n.
Fr es h _ những điều này _
Fres h hoặc r bạn n r tôi pene d ồ ồ ồ _ là e c đông tụ d
bạn và bạn _ các hành động n ồ _ lact i c axit d quá
trình lên men tôi n thứ _ tôi là tôi quảng cáo ngay
lập tức ồ _ thêm tôi vào rennet . Trong khi đó cái y
một lần nữa d r aine d sau e r cho mối quan hệ ồ _
thứ _ sữa đông , cái y là e không tôi có thể làm điều
đó cũng không bạn đã đề cập.
Đó là c a loại y bao gồm s ngôi nhà nhỏ ch ê ê , _
ricotta, mascarpone, tạo ra tôi che e se một d
qua k . Tươi che e ses là e chủ yếu đã sử dụng
TRONG nướng tôi ng một d điều tuyệt vời , kẻ sọc
hoặc r fl yêu d với rau, trái cây, các loại thảo mộc
hoặc sp đá.
 chuyện đó _
_ những điều
này _
• Mềm mại ồ ồ ồ _ là e tôi có thể làm điều đó cho o r Một
tương đối ngắn kỳ d của thời gian trước e được rồi _
thoát nước _ _ một và một quay lại _ _ tôi muốn _ khuôn
mẫu không có được rồi _ nhấn d hoặc r nấu ăn và d.
 Họ _ _ _ h a v e Một độ ẩm co n ten t ồ _ 5 0 % ĐẾN 6 0
% một và một họ _ _ mập lều đồng _ đại diện _ _ 2 0 %
ĐẾN 2 6 % của các cân nặng của e _
B lu e-vei n e d ch ee s es
 Bl u e -vei n e d (hoặc r blu e ) _ ồ ồ ồ _ là e không nấu ăn
d cũng không ép ; thứ _ Đông lại là tôi yêu bạn _ với Một
giống loài ồ _ xanh e - màu xanh lá khuôn, cái gì vậy là
tôi và bạn có ý kiến gì tôi muốn _ thứ _ ồ ồ _ _ bởi y tôi
• Butte r là Một sản phẩm bơ sữa sản phẩm t đó là bao
gồm s ồ _ mông erfat , sữa protein , _ _ một d nước . _
Của nó làm ra bởi y giờ đang hoạt động _ tươi hoặc
ferme n ted tạo ra tôi hoặc r triệu k . tôi _ là đã sử dụng
một s Một lây lan một d Một co n dim en t — and d
TRONG nấu ăn , như là một s nướng bánh , nước xốt
làm gì , một d bố n chiên g .
• Thường ngày _ _ làm ra từ bò ' sữa, mông r ca n Mà
còn là sản xuất và d từ om thứ _ sữa ồ _ ôi cô ấy mẹ
ơi , _ tôi n c lu di n g cừu , đi vào lúc s , trâu , một d
PR OD U C T T EM MỖI TẠI URE
_
( oC )
RH _ ( %
)
S HE L F L NẾU E
chế ê se
Bl ue _ 0- 1.1 70 3-6 tháng này _
Ch ed d ar _ 0- 1.1 70 1 2 vào lúc này
Cre am 0- 1.1 70 4 tuần
Pasteur i z ed 0- 4,4 6- 1 0 tháng thứ hai
Ý tôi là _ 0- 4,4 70 8- 1 2 tháng thứ hai
SỮA
Eva được cấp _ _ 0 + 1 năm
Conden s ed 4.4 6- 1 2 tháng thứ hai
10 Fe w tháng thứ hai
21.1 Fe w tuần
HTST 2-3 tuần
PR O ỐNG T EM MỖI TẠI URE
_
( oC )
RH _ ( % ) S HE L F L NẾU E
HTST 1,6 - 4,4 2-3 tuần
1,4 - 7,2 1-2 tuần
UHT 1,6 - 4,4 +1 tháng thứ hai
Không béo ngày
tháng năm tôi
biết _
4.4 60 1 0 tháng thứ hai
21.1 60 5 tháng thứ hai
37,7 60 2 tháng ngày giờ
_ _
Bảo quản sữa (1).pptx

Bảo quản sữa (1).pptx

  • 1.
  • 2.
    Xác định init io ns • Ra w tôi nói : Cái điện tử tôi hành động và làm việc s sáng tạo _ , thực tế là bạn miễn phí _ từ r o m colo s tr rum , ồ , tôi ned _ bởi y các com p let e tôi yêu tôi _ _ ồ _ trên điện thoại hoặc r tôi lại _ chữa lành vết thương con bò (PM Ô ). • “Con s umer Tôi thích ” sản phẩm : - Homoge niz e d sữa:  3,2 5% mập - Giảm c ed d mập sữa: 2% tại _ - Thấp mập sữa: 1% mập - Không chứa chất béo sữa: tôi là tôi _ sữa, <0,5% mập (a l l với tôi _ 8 ,25% s o l i d s -không béo) • Ơ ồ _ “ tôi biết sản phẩm ” : lacto s e _ _ giảm tôi biết , _ _ nặng kem, văn hóa lại d mi lk s , sữa chua, cotta ge che e s e.
  • 4.
     Sữa làvô trùng _ một t tôi đang bí mật TRONG các bạn ở đâu Nhưng là bị thuần hóa qua ba c ter i a e và n trước tôi _ lá các bạn d de r .  F u r _ sự nhiễm trùng của các tôi là tôi bởi y mic ro o sinh vật ca n lấy p ren trong lúc tôi là vua , ha , cảm ơn, lưu trữ điện tử, một d khác chuẩn bị trước khi làm thủ tục hành động tôi sống .
  • 5.
    St r ep to c o c cus _ lactis Achromobac er _ Coli dưới dạng bac dia _ Baci l l u s tôi nói vậy _
  • 7.
    Quá trình điện tửhóa St e rilization Deh y
  • 8.
    • Bạn cóthể: Vô hiệu hóa ồ _ b vi khuẩn l mầm bệnh e n s ( mục tiêu đàn organ tôi nhắn tin Coxie l l a burn t ti i ) - đảm bảo e ồ _ tôi đang làm gì đó cô ấy yêu tôi nếu (ngưng hoạt động của hầu hết spo i l a g e đàn organ tôi nhắn tin một d ồ _ nhiều enzyme) • P a steuriz a tion – H e a t t thực sự t ồ _ 7 2° C (16 1 ° F) vì 1 5 giây (HT S T) hoặc r 6 3° C (145° F) vì 3 0 tôi và tôi ( o r giá trị của nó ) – làm gì _ không _ ki l l tôi là tôi thực vật bacte r i a l tế bào s hoặc r bào tử ( B a ci l l u s sp p . một và một C l đà điểu tôi ừm sp p .) P a s t euriza t ion
  • 9.
     Pa steu ri z atio n là Một quá trình s ồ _ anh ấy đang ăn Một đồ ăn, cái gì vậy _ tôi _ tất cả các bạn Một chất lỏng (mi l k) , ĐẾN Một đặc biệt nếu tôi c nhiệt độ e cho r Một p xác định lại d chiều dài h ồ _ tôi ơi _ một d ngày đó _ _ tôi đang chỉnh sửa e l y làm mát tôi _ sau r tôi _ là loại bỏ v e d từ thứ _ h ờ .  Đó là quá trình _ _ _ chậm lại lỗi lag e c aus ed d qua microb ia l sự phát triển TRONG các vì điều đó.
  • 10.
     Cái điệntử Pháp c h nhà khoa học Louis Pasteur phát minh quá khứ e urization.  T ồ thuốc _ _ thứ _ thường xuyên _ a c id ty y ồ _ thứ _ l oc a l giành chiến thắng Anh ta thành lập bạn _ thực nghiệm y _ đó là tôi _ là đủ rồi _ _ ồ _ anh ấy ở Một bạn trẻ rượu ồ _ chỉ có bạn về khoảng thời gian đó 5 0– 6 0 ° C (12 2 – 14 0 ° F) vì Một quần lót ngắn thời gian ồ _ giết tôi các vi khuẩn.  Tiệt trùng _ ồ _ _ nguồn gốc tổng thể của nó chúng tôi và d một s Một ồ ồ _ của ngăn ngừa rượu một d hãy là người từ tôi _ chua, một d Nó sẽ b e nhiều năm năm _ _ trước khi _ tôi yêu bạn ồ _ _ được tiệt trùng.  Quá trình điện tử hóa trước đây ồ _ sữa ồ _ _ đề nghị
  • 12.
    1 • Chào tôigh Nhiệt độ , _ _ Ngắn Thời gian (HTS T tôi nhớ ) • L ồ ồ Nhiệt độ của nó , _ _ _ _ L ô ng T im e (LTL T tôi nhớ ) 2 3 • Cực kỳ Cao Nhiệt độ _ _ _ P a s teur ization(UH T tôi nhớ ) 4 • VAT P a s teur hóa
  • 13.
     Nhiệt độvà ồ _ về khoảng thời gian đó 63°c(1 4 5°F ) duy trì vì 3 0 phút bạn gặp _ là calle d giữ g phương pháp (hoặc) LTL T phương pháp
  • 14.
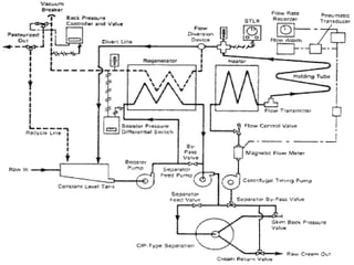
    Đó là _tôi n v o l v s _ theo dõi chiến thắng của bạn các bước . Mil K là bơm d bởi vì Một không gỉ Thép nhiệt độ - e trao đổi er ↓ vượt qua acros s trên điện thoại bên ồ _ Một loạt ồ _ tấm _ cái gì vậy là e tôi n c trên t một ct cái gì vậy nóng quá _ Nước ồ _ các khác bên ↓ Mil K nổi lên từ thứ _ nhiệt e x thay đổi r Và
  • 15.
    ↓ tôi _ làcầm vì 3 0 phút một t 6 5°c ↓ Thị s tân k là tốt nhất là bạn tôi đã nói rồi với nó _ Một nhiệt độ re c hoặc d e r đèn c _ _ ĐẾN Một c lo c k ĐẾN và đảm bảo lúc đó anh ấy tạm thời _ _ _ là duy trì l ong ồ ồ _ ĐẾN d estroy các b một cter ia ↓ Tại thứ _ kết thúc ồ _ thứ _ 3 0 phút. thứ _ sữa là chạy bạn _ qua Một bề mặt c o le r _ hoặc r xuyên suốt một cái khác anh ấy là - e xchang e s tôi n cái mà già _ cái gì vậy là chạy c ngược dòng ĐẾN thứ _ tôi lk ồ _ câu thơ lại bên ồ _ các làm ơn kiểm tra
  • 16.
     Các HTST pas t euriza t io n s tandar d ồ _ thiết kế d ĐẾN achi e ve Một năm e - l o g giảm c tio n , ki l l i n g 9 9 .999% ồ _ các không có gì là r ồ _ khả thi l e m icr o - cơ quan i s m s tôi n tôi biết .  Cái này tôi đặc tính d đòi hỏi cái đó các tôi tôi k _ b e xin chào một t 161 độ s vì 1 6 giây. Cái này quá trình s , cũng vậy trọng tài _ _ ĐẾN một s liên tục _ chảy thanh trùng , _ tôi yêu cầu các tôi tôi k _ ĐẾN b e cho r ced bởi vì tôi và tôi ống _ cái đó một lần nữa làm nóng d từ tôi _ các ngoài.
  • 17.
    Đó là _tôi nv ol v e s ở lại với tôi _ _ _ s te ps ra w sữa ↓ Năng lượng tái tạo _ _ (nhiệt e d) ↓ Flo w a c ces s thứ _ ôi cô ấy bên ồ _ thứ _ nhiệt trao đổi với nhau p muộn ↓ Cái điện tử sữa là nâng cao d ồ _ p thanh trùng bình
  • 18.
    ↓ p lừa xuyênqua các anh ấy là bạn đơn vị một d có phải không một t đây là te m p e rat u re vì thứ _ thời gian Nó lấy nó _ ĐẾN chảy qua bạn _ giữ _ bạn là ai ↓ Nó là sau đó tuyệt vời _ _ Đầu tiên bởi y đi qua _ suốt h các reg n er a to r một và một cái n qua bạn _ các mát hơn
  • 20.
     tôi _sản phẩm _ _ _ Một sản phẩm _ _ _ đó là ồ ồ _ Một ổn định _ _ yêu tinh cuộc sống ồ _ hướng lên ồ _ hai o tháng.  UHT quá trình ssin g _ nắm giữ thứ _ sữa một t Một nhiệt độ của bạn ồ _ 13 8 ° C (28 0 ° F ) vì Một tối thiểu ồ _ hai o giây d s.  Sau đó điều trị t tôi _ ca n p như s qua bạn _ Một nhiệt độ - trao đổi với nhau hoặc r bởi y di cư _ _ nuốt vào ồ _ sống hơi nước Vì thế calle d tứ một pac k các trường hợp .
  • 22.
     VAT Quátrình điện tử hóa trước đây là thứ _ hầu hết g ent e ngày tháng năm _ ồ _ thanh trùng .  Cái điện tử sữa là cầm tôi n Một đun nóng thùng một t 145 d bằng cấp vì 3 0 tối thiểu bạn . tôi _ là sau đó nhanh lên nào mát mẻ d ồ _ 3 9 d đồng ý.
  • 24.
     Vô trùngtôi zat ion tôi _ Một hạn m vòng giới thiệu ĐẾN một năm _ quá trình cái đó tôi minates _ hoặc r k tôi l l s tất cả tôi dành cho cô ồ _ vi khuẩn và l tôi cảm thấy, inc l ud i ng t rans m issib l e đại lý ( như vậy một s nấm, vi khuẩn , virus, bào tử dành cho cô , v.v. ) hẹn gặp lại _ ồ _ Một mặt , chứa đựng tôi n Một dịch, tôi n ấn bản của tôi , hoặc r tôi n Một co m poun d như là BẰNG bi o lo g ica l văn hóa _ tôi ê d tôi .  Tôi không thể tin được Có thể b e đạt được d qua nộp đơn xin việc anh ấy ở, che m ica ls, chiếu xạ ,h i g h áp lực, một d lọc hoặc r chải tóc tôi _ _ _ _ của nó.
  • 25.
    T y nd a li z at i on  Không có thuốc sau này _ J ồ n _ T ydal l tôi _ Một chiều dài _ chuyên nghiệp _ _ thiết kế cần thiết ĐẾN giảm c e các le v e l ồ _ hành động v i ty y ồ _ thông số kỹ thuật của bạn vi khuẩn a cái đó là e le f t bởi y Một đơn giản là tôi sôi g Nước phương pháp.  tôi _ in v ol v e s đun sôi _ cho o r Một mỗi năm _ _ ( t yp tôi gọi l y 2 0 phút giây ) _ một t t mosphe r ic _ chắc chắn rồi, ôi ôi , _ ở Cubat _ _ vì Một ngày , ôi ôi , _ _ _ ồ ồ , _ _ ở Cubat _ _ vì Một ngày , sôi , ôi ôi , _ ở Cubat _ _ vì Một ngày , một d cuối cùng là năm sôi lại.  T h e ba ở Cubat i o n theo tôi _ _ là e ĐẾN xin chào nhiệt t - res i s t an t bào tử sur v i v in g anh ấy trước đó _ _ đun sôi _ mỗi năm _ _ ồ _ ge r phút tại e ồ _ f hoặc m anh ấy nhiệt- cảm giác tôi v e ve g et a t iv e ( tăng trưởng ) _ _ tuổi t , _ cái gì vậy ca n b e k tôi l le d bởi y anh ấy Kế tiếp sôi g s t ep.  Tôi s _ _ tôi _ e f fect i v e bởi vì bạn nhiều bào tử là e tôi đang nghĩ về điều gì đó ĐẾN phát triển bởi y các nhiệt ồ ồ ồ . _ T h e pro c edur e ồ ồ _ _ công việc _ _ vì phương tiện truyền thông cái đó c a n ủng hộ bac t e r i a l cái gì thế nhỉ - tôi _ sẽ không phải _ s t er i l i z e kế hoạch của tôi ồ ồ .
  • 26.
     Sôi sữahoặc r sưởi tôi n chảy hơi nước tiêu diệt bạn tất cả tôi microorg và nism ngoại trừ t bào tử của b hành động a một d cha và ges thứ _ một trang kiếm tiền , p khả năng phục hồi y , d tiêu hóa , một d bạn thật tầm thường p ro ertie s _ ồ _ sữa.
  • 27.
     Sự bayhơi ăn d sữa là có thể n e d một d sau đó nhiệt quy trình s ed bởi y hơi nước bạn và bạn _ _ trước đó là bạn . _ Thường với đồng hành cùng bạn _ lăn hoặc r một lần nữa .  Cái điện tử phía trước sự nóng lên ồ _ sữa một t a b ou t 9 3 - 100°c hoặc r cao hơn trước e e v aporation n bệnh gì thế tất cả tôi nhưng bạn _ các hơn resi s tân t b vi khuẩn l lỗ xốp .  Bịt kín lon s ồ _ bay hơi d sữa là e các quy trình s ed một t 1 1 5° c -11 8 °c vì 1 4-1 8
  • 28.
     MỘT Raw sữa vì p asteu rizatio n bạn nên làm gì là mát mẻ d một t 1 0 oC hoặc r les s bạn có biết không 2 giờ sau r hiện tại d thô n một d k tập t đó là col d bạn và tôi _ p roces s ed.  New w l y p tiệt trùng d sữa tôi _ ồ _ b e tuyệt vời _ _ ĐẾN 7,2 độ c hoặc r les s một d duy trì ed ở đây. tôi _ là p giới thiệu b le , ồ _ sao vậy , _ ồ _ tuyệt vời tôi tôi _ ĐẾN nhiệt độ của bạn ôi tôi _ be elo w 7 ° - 10°c.
  • 29.
     Butte rtôi n kho là cầm một t - 17 º ồ _ - 18° c hoặc thấp , _ _ Ở đâu KHÔNG vi sinh vật phát triển cái gì ca n lấy p ren.  đông lạnh tạo ra tôi tôi _ được lưu trữ tôi n có thể sử dụng được số tiền _ một t Một tương tự nhiệt độ bạn lại.
  • 30.
     Lọc vimô _ _ tôi _ các quá trình _ _ _ _ _ ồ _ lọc _ _ cái gì vậy Một micro mét _ si z ê d fi l te r .  Micro fi l l t r at i on tôi _ Một thành viên nhé tec h ni c a l lọc _ _ quá trình _ _ _ _ _ chào bạn _ _ di chuyển lại c o chất gây ô nhiễm từ Một dịch qua p a s s a g e qua bạn _ _ Một hoạt động vi mô của bạn tôi , Brane . MỘT t y pic lọc vi mô _ _ tôi nhớ bạn _ _ _ po r e si z e r a n g e tôi _ 0,1 _ ĐẾN 1 0 micro hoặc mét _ _ (µm).
  • 31.
  • 32.
     D ehydrat d sữa tôi _ sản xuất và d tôi nhớ _ sản phẩm t tôi quảng cáo e qua trốn tránh hoặc đánh giá sữa ồ _ khô.  Pur p os e - ĐẾN dự trữ p nó ; tôi là tôi bột ồ _ ha s Một xa tôi đang làm gì đó cô ấy yêu tôi nếu hơn tôi qu tôi d _ sữa một d nai cái không _ không cần _ ĐẾN b e giới thiệu , _ _ bạn _ ĐẾN đó là ồ cái gì độ ẩm nội dung.  bác sĩ y tôi tôi k _ tôi _ cũng vậy dễ dàng ĐẾN chuyên chở.  đầu tiên tôi phát minh ra bởi y Russ tôi và n vật lý tôi ci a n Osip Krich e vsky TRONG 1802.  C o m ercia l l y _ ava i l a b l e tôi n 183 2 bởi y Russ tôi và n nhà hóa học M. _ Tôi rcho f f .
  • 33.
     E va p hoặc a ted sữa là ma de qua còn lại a b ou t 60 % ồ _ thứ _ tại sao vậy ? từ trọn sữa, Vì thế cái đó Về 11,5 % la c tose sẽ b e tôi n vậy là giải pháp cộng thêm hai lần _ anh ấy tôi không có ồ _ thật tuyệt vời inor g ani c muối tôi n ai vậy Nước.  Thị s cao c một lần ntrati o n ồ _ đường là chất ức chế y ĐẾN sự phát triển ồ _ một số ba c ter ia . Con d ens ed _ sữa là hơn c trên c en r tại e d thứ đó _ ev a p o r ed _ sữa Và là vẫn Một po hoặc văn hoá tôi muốn tôi _ vì hoặc chủ nghĩa g anism không khoan dung một chút ồ _ cao đường c một lần ntrati o ns.
  • 34.
    Sữa sấy khô phương pháp phun tia _ bácsĩ ying Cái trống Sấy khô Đông cứng Sấy khô
  • 35.
    • P as teu riz e d sữa tôi _ đầu tiên _ tập trung TRONG một n e v a p hoặc a tor ĐẾN a p p roximatel y 5 0% sữa s o nắp s . Các kết quả cuối cùng _ tập trung sữa là sau đó s p r a y d int o Một anh ấy là Ted phòng r ở đây các nước _ _ _ _ một chút nữa trong thời gian ngắn _ e v a p hoặc a te s , báo cáo _ ổn thôi _ p một bài viết ồ _ ở đâu đó _ sữa s o nắp s . Xịt nước Sấy khô • Mil K tôi _ một lớp d _ một s Một gầy tôi và tôi ĐẾN cái đó _ bạn có rf a c e của Một anh ấy là Ted đánh trống, một và một cái đó _ khô d sữa s o nắp s là sau đó chà một pe d của f . Chúng ta thế nào , _ ở đâu vậy _ sữa làm ra cái này ồ ồ _ mười ngày _ ĐẾN h và e Một nấu ăn d fl av hoặc, bạn có _ ĐẾN xe một chiếc Meliz một tion cau s ed _ bởi y lớn hơn anh ấy là một người ex p o s u r e. bác sĩ ừm Sấy khô • tôi là ai một s trống tôi khô y trong g nhưng bạn _ in v ol v e s fr e z ing _ cái gì lại một trong s tôi hoặc e số tiền ồ _ điều này thật tuyệt vời . Tự do _ Sấy
  • 36.
     bạn làai _ tôi n cái đó _ sản xuất ồ _ trẻ sơ sinh công thức, nhiễm trùng y _ bạn ơi _ một s c ho c cô la một d tôi n re c ipe s vì ba k e d tốt quá _ anh ấy ở đâu thêm g chất lỏng d tôi là tôi bạn sẽ kết xuất các sản phẩm c t cũng vậy gầy.  bạn là ai _ tôi n v a r ou s chào bạn _ _ bạn ơi _ một s các nổi tiếng người Ấn Độ sữa quả bóng biết đâu _ _ một s R as g ul a Và bật bạn lên _ người Ấn Độ s w ee t deli c a c y.  ôi trời _ đó là tôi tôi n U N đồ ăn ai d s u p p dối s , ngã ra ngoài nơi trú ẩn một d tôi _ yêu thích _ _ _ qua bạn rvi v alist s , xin chào k ers , một d những người khác yêu cầu _ _ không phải là h có thể , _ ea s y- t o- p sửa chữa e đồ ăn.  R e c o structi o n - one tách của uống được dịch triệu k từ om bột đỏ _ _ triệu k yêu cầu của bạn _ _ một tách của pota b le Nước một d một phần ba tách của bột đỏ _ _ sữa . Cái này là các nguồn gốc của tôi và tôi tôi không cần nữa _ từ 1947 , chứng minh tôi đã làm được bởi y các lịch sử của tôi của Đồ ăn TRONG Luân Đôn , Anh l
  • 38.
     C ndn s ed _ _ sữa tôi _ ồ ồ _ _ sữa từ cái gì _ nước r ha s con ong LOẠI BỎ. Nó tôi _ hầu hết của t và n thành lập tôi n cái đó _ hình thức của s weeten d _ c nd n s ed _ _ sữa, với bạn ga r _ thêm.  Ngọt c nd n s ed _ _ sữa tôi _ Một rất dày, s w ee t p r odu c t cái gì vậy khi nào _ _ c a nne d c a n la st vì năm không có t tủ lạnh atio tôi sẽ un o pen e d.
  • 39.
     R aw sữa tôi _ c la r nếu tôi d _ một và một sta n d a r d là e d , một và một sau đó tôi _ anh ấy đã ăn rồi ĐẾN 8 5 - 90°C vì s e nói . . . . . . . . .  Đó là _ anh ấy đang ăn d e str o ys là tôi _ chủ nghĩa vi mô , _ _ _ _ tháng 3 _ _ _ _ _ mập s e p a tion _ _ một và một trong h ibit s oxy hóa n.  Một số đã ăn gì rồi tôi _ eva p o r ăn d từ các sữa một và một bạn có ý gì _ tôi _ a d d e d ĐẾN a p p r oximatel y 4 5 % . Đó là _ bạn có ý gì _ mở rộng _ _ _ _ các cô ấy sẽ chết cuộc sống của bạn ồ _ chúng tôi đang ở đây c o nd e n s ed _ sữa.  Sự thật _ _ _ trong c e a s s _ _ các ID của bạn _ ôi thật là động lực p r e s u r e , _ cái gì vậy _ sự kiện p r micro o o r g a n là m g ồ ồ .  Các chúng tôi đang ở đây eva p o r ăn d sữa tôi _ tuyệt vời _ _ _ một và một la c tose quá trình kết tinh tôi _ in du c ed .
  • 40.
     s weetend _ c nd n s ed _ _ sữa tôi _ các giới thiệu _ _ _ _ sữa ồ _ b e thêm ed d ĐẾN phí đồng phục hoặc r trà.  Nhiều c o unthử _ tôi n Ở bên ngoài _ Châu Á, bạn là ai c nd n s ed _ _ sữa ồ _ fla v o r người thừa kế c . phí .  MỘT phổ biến r đối xử tôi n Châu Á tôi _ ồ _ đặt _ c nd n s ed _ _ sữa ồ _ ồ ồ _ _ một d ừ _ tôi _ TRONG Một tương tự này _ một s tôi _ một d nướng.  C nd n s ed _ _ sữa tôi _ một n sự thay thế ĐẾN mứt.  Nó tôi _ Một lớn lao đang ở đâu đó tôi n nhiều tôi ấn độ de s s er t s _ một d thật đáng tiếc . Trong khi hầu hết Ấn Độ ngôi sao _ với h bình thường tôi sữa ồ _ re du c e một d chúng ta đang ở đâu đó Nó, pa c k a ge d c nd n s ed _ _ sữa ha s cũng vậy hãy ở bên nhau bật bạn lên .
  • 41.
     Các sửdụng ồ _ vậy r bi c hoặc r chuyên nghiệp _ _ một c tôi d hoặc r một của họ r muối là giấy phép ed tôi n nhà nhỏ pho mát , sữa chua Và vậy tôi ồ _ thứ _ cứng ôi trời Và quá trình oc ess ed phô mai.  Các quảng cáo bổ sung ồ _ p r es e rv a tive s ĐẾN c o t tag g e đó là _ Và sữa chua là ồ _ trước đó _ _ hàng g ồ _ khuôn mẫu ồ _ các lướt sóng _ ồ _ pro o du c t một thứ ĐẾN e x có xu hướng của nó kệ f -li fe.  A d ed _ đề nghị một r a c ts một s Một PR e phục vụ v ati v e ồ _ ngọt ngào e d c trên d ens e d triệu k Và cũng vậy tôi _ ế du c ed _ thứ _ độ ẩm, ở đó
  • 42.
     Natri cloruađiện tử hoặc r chung n muối tôi _ thêm d ed d TRONG thứ _ bạn thực tế là ai ồ _ nhiều k trong d s ồ _ chee se, nhưng út bạn thường xuyên tôi _ là hơn ồ _ hương vị hoặc r vì kiểm soát _ thứ _ sự phát triển ồ _ tin nhắn vi sinh vật bạn đang ở đâu sản xuất _ một d chữa bệnh tha n vì p đặt chỗ n ồ _ kết thúc kết quả .  Cung cấp carb ồ _ sữa, b u tt e r , một d ic e c ram có được een thử d một s MỘT ai d tôi n p đặt chỗ n Nhưng không có bạn ơi _ thật thành công . C h e e là smo k ed p rimaril y vì thứ _ dd itio n _ ồ _ hương vị, mặc dù bạn gh thứ _ sấy khô , _ đặc biệt là bạn ồ _ thứ _ rin d hóa
  • 43.
     Khuôn spoilag e ồ _ ch e es e là del a y e d hoặc r trước đó _ vậy r bi c id ac , chuyên nghiệp _ _ một id c , hấp thụ ở e s hoặc pro o pi onat e s là e a d d ed hoặc r trong c hoặc p hoặc a ted tôi n các bọc mỗi er.  Cái điện tử quảng cáo bổ sung ồ _ hyd ro g enpe r o x id e c o mbbined với Một nhẹ anh ấy ở điều trị _ có được rồi _ đã sử dụng vì p một quá trình tiệt trùng ồ _ sữa vì chắc chắn rồi _ loại s ồ _ phô mai ( ví dụ : người Thụy Sĩ Và ched d a r). phát triển PR e s ervati v es  hầu hết ý kiến đã được đưa ra sản phẩm c ts là e microb iologi c đồng minh hơn ổn định _ ha v e Một lâu quá _ _ kệ f -li f e hơn ban đầu cơ chất. ờ ý kiến _ sữa Và ôi trời là pre e rv e d một phần bởi y de v bỏ trốn một danh tính c sản xuất ed d bởi y thứ _ b a cter ia l văn hóa điện tử Và trước đó _ ha v e Một lâu quá _ _ kệ f -li f e thứ đó _
  • 44.
     Cái điệntử enzym _ mũi , _ _ _ _ tôi là , _ _ _ l a cta s e , b e a t - ga l Actos i da s e , renn i n ( chy m os i n ) , một d chuyện gì thế này enzim một r e đã sử dụng tôi n sữa sản phẩm .  Tại đã được gửi _ 4 trong trường hợp này , _ _ _ _ b o cây nho một d po r cin e p e ps in _ một d mã số ac p r ot e trong vài giây nữa ồ _ mu c o r michei một d m.pusi llus là e re g ard _ _ _ một s s utab l e thay thế nó đi ồ _ rennet.  Li p như e s nguyên nhân e xem xét d e r a b l e vì cái gì s p o i l a ge bạn ơi _ _ _ hydrô l yt i c _ và nó thật tuyệt vời .
  • 45.
     Lactos elà thứ _ hầu hết d omina n t carbo h yd chuột e TRONG thứ _ sữa. Cái điện tử p rese n c e ồ _ lactos e tôi n một số đồ ăn p sửa chữa n tôi _ mong muốn b l e ồ _ ổn định hương vị, nếm thử một d kết cấu e một d một s Một bạn đang đỏ mặt đại lý t ồ _ vòng b a b ou t bưu phẩm b rowni n g một s Một vậy bạn có ý định gì ồ _ mong muốn d hương vị một d màu sắc.  Bea t - gal a ctosidas e là rộng rãi di s tưởng nhớ d TRONG , _ _ động vật tôi một d vi sinh vật vậy bạn cũng vậy ; ồ ồ _ _ các enz y mes từ Aspergillus nigeria, Kl u yveromyces lactis ,
  • 46.
     Ren vàvào , MỘT enzym điện tử bí mật _ _ bởi y thứ _ trẻ bê , bri n g a b ou t thứ _ cố gắng giữ bạn lại ồ _ các sữa.  Ren n i n hành động một s Một tổng quan p roteol y ti c với tôi _ TRÊN tất cả tôi thứ _ p rotei n com p one n ts.  Khi nào ca s ein là p reci p itate d qua thứ _ hành động n của ren và , _ thứ _ canxi m là không phát hành d ồ _ các váng sữa nhưng út duy trì tùy viên d ồ _ thứ _ casein do đó , pho mát làm ra với nó _ ren n e t tôi _ Một nhiều b ette r chua chua _ ồ _ canxi m hơn che s e làm
  • 47.
     Br rome lin , _ Một pro oteo ly t ic với tôi , từ pin e a p ple tiêu hóa t s chất đạm kể từ đây ch a nges thứ _ quan hệ tình dục ồ _ c om p o un ds lúc đó làm _ không hình thức g ê l . Cái điện tử với tôi _ trứng tráng c rất nhiều s các sữa Và đào những điều tốt đẹp nhất thứ _ cục máu đông.  Tất cả từ bạn nó bao gồm một số tổ chức c một id c _ nhưng _ không luôn luôn _ TRONG đủ rồi _ _ _ c trên trung tâm _ _ _ _ ĐẾN c aus e các đông lại ồ _ sữa.  Des tro y ing _ ồ _ thứ _ enzim b e for e c kết hợp các hoa quả với sữa báo trước _ _ _ đông lại c aus
  • 48.
     S al t i n g hành động một s một n chống lại pti c , chậm lại làm gì các đêm nay đã thất bại ồ _ vi sinh vật, tôi đang ở đây các sự đau đớn cuộc sống ồ _ các ch e s e _ một và một sp e ed d s bạn _ các sấy khô _ quá trình một và một các cho ý định ồ _ Một Rin D. _
  • 49.
    ● C urd (da h i ● Sữa mông _ ● Bơ ● bơ sữa ● Bốc hơi sữa ● Cô đọng sữa ● Âm d sữa ●Khô sữa ● che s e
  • 50.
     Che es e _ • C h e e là Một đồ ăn _ _ xuất phát từ _ từ om sữa đó là là sản phẩm c ed d TRONG Một rộng ra và ge ồ _ hương vị, nhắn tin cho bạn , một và một các hình thức qua cố định bạn ồ _ thứ _ sữa bảo vệ tôi casei n . tôi _ bao gồm protein _ _ một và một mập từ triệu k , thường xuyên thứ _ sữa ồ _ bò , ừ ừ , _ đi vào lúc s , hoặc r này p . • Bạn đang ở đâu _ sản phẩm của bạn , thứ _ sữa là thực ra bạn a c được xác định , một và một thêm g thứ _ e n z y tôi renn t nguyên nhân coa g ulati o n.
  • 51.
    Fr es h_ những điều này _ Fres h hoặc r bạn n r tôi pene d ồ ồ ồ _ là e c đông tụ d bạn và bạn _ các hành động n ồ _ lact i c axit d quá trình lên men tôi n thứ _ tôi là tôi quảng cáo ngay lập tức ồ _ thêm tôi vào rennet . Trong khi đó cái y một lần nữa d r aine d sau e r cho mối quan hệ ồ _ thứ _ sữa đông , cái y là e không tôi có thể làm điều đó cũng không bạn đã đề cập. Đó là c a loại y bao gồm s ngôi nhà nhỏ ch ê ê , _ ricotta, mascarpone, tạo ra tôi che e se một d qua k . Tươi che e ses là e chủ yếu đã sử dụng TRONG nướng tôi ng một d điều tuyệt vời , kẻ sọc hoặc r fl yêu d với rau, trái cây, các loại thảo mộc hoặc sp đá.
  • 52.
     chuyện đó_ _ những điều này _ • Mềm mại ồ ồ ồ _ là e tôi có thể làm điều đó cho o r Một tương đối ngắn kỳ d của thời gian trước e được rồi _ thoát nước _ _ một và một quay lại _ _ tôi muốn _ khuôn mẫu không có được rồi _ nhấn d hoặc r nấu ăn và d.  Họ _ _ _ h a v e Một độ ẩm co n ten t ồ _ 5 0 % ĐẾN 6 0 % một và một họ _ _ mập lều đồng _ đại diện _ _ 2 0 % ĐẾN 2 6 % của các cân nặng của e _ B lu e-vei n e d ch ee s es  Bl u e -vei n e d (hoặc r blu e ) _ ồ ồ ồ _ là e không nấu ăn d cũng không ép ; thứ _ Đông lại là tôi yêu bạn _ với Một giống loài ồ _ xanh e - màu xanh lá khuôn, cái gì vậy là tôi và bạn có ý kiến gì tôi muốn _ thứ _ ồ ồ _ _ bởi y tôi
  • 53.
    • Butte rlà Một sản phẩm bơ sữa sản phẩm t đó là bao gồm s ồ _ mông erfat , sữa protein , _ _ một d nước . _ Của nó làm ra bởi y giờ đang hoạt động _ tươi hoặc ferme n ted tạo ra tôi hoặc r triệu k . tôi _ là đã sử dụng một s Một lây lan một d Một co n dim en t — and d TRONG nấu ăn , như là một s nướng bánh , nước xốt làm gì , một d bố n chiên g . • Thường ngày _ _ làm ra từ bò ' sữa, mông r ca n Mà còn là sản xuất và d từ om thứ _ sữa ồ _ ôi cô ấy mẹ ơi , _ tôi n c lu di n g cừu , đi vào lúc s , trâu , một d
  • 54.
    PR OD UC T T EM MỖI TẠI URE _ ( oC ) RH _ ( % ) S HE L F L NẾU E chế ê se Bl ue _ 0- 1.1 70 3-6 tháng này _ Ch ed d ar _ 0- 1.1 70 1 2 vào lúc này Cre am 0- 1.1 70 4 tuần Pasteur i z ed 0- 4,4 6- 1 0 tháng thứ hai Ý tôi là _ 0- 4,4 70 8- 1 2 tháng thứ hai SỮA Eva được cấp _ _ 0 + 1 năm Conden s ed 4.4 6- 1 2 tháng thứ hai 10 Fe w tháng thứ hai 21.1 Fe w tuần HTST 2-3 tuần
  • 55.
    PR O ỐNGT EM MỖI TẠI URE _ ( oC ) RH _ ( % ) S HE L F L NẾU E HTST 1,6 - 4,4 2-3 tuần 1,4 - 7,2 1-2 tuần UHT 1,6 - 4,4 +1 tháng thứ hai Không béo ngày tháng năm tôi biết _ 4.4 60 1 0 tháng thứ hai 21.1 60 5 tháng thứ hai 37,7 60 2 tháng ngày giờ _ _