Kt rev 3
MODUL I-02 1
BAB I.
PENDAHULUAN
1.1. LATAR BELAKANG
Pengontrolan dapat diartikan sebagai pengaturan atau
pengendalian. Pengontrolan dalam proses produksi didefinisikan
sebagai upaya pengaturan untuk mempertahankan nilai atau output
yang diinginkan tetap terjaga dari pengaruh perubahan atau
deviasi yang ditimbulkan oleh proses itu sendiri.
Integrasi komponen kontrol dan measurement, berfungsi untuk
mendapatkan system control yang tepat. Dalam melakukan tuning
controller ada beberapa metode yang secara umum dapat dibagi
dua, yaitu: open loop dan closed loop tuning. Pada cascade
control, bagian sekunder di tuning terlebih dahulu diikuti bagian
primer.
Pengaturan yang presisi dari level, pressure, temperature, dan
flow adalah unsur penting dalam aplikasi proses. Perubahan kecil
pada control dan pengukuran, akan membawa dampak yang besar
pada proses produksi.
1.2. TUJUAN
Penyusunan Modul ini bertujuan untuk :
· Menjelaskan prinsip pengukuran variable proses
· Menjelaskan prinsip control valve
· Menjelaskan prinsip pengendalian dan teknik pengendalian
yang aman terhadap kondisi proses.
· Menjelaskan elemen di dalam suatu loop pengendalian.
2
· Menjelaskan macam-macam mode serta aksi controller.
· Menjelaskan variabel dan metode tuning controller
1.3. MANFAAT
Diklat teknis instrumentasi adalah bagian yang sangat penting
dalam kegiatan suatu proses untuk meningkatakan kompetensi
pekerja.
Dengan peralatan instrumentasi ini dapat mengetahui kondisi
varibel proses yang sedang berjalan, sehingga apabila terjadi
gangguan terhadap proses tersebut operator akan dapat segera
mengetahui dan mengambil tindakan perbaikan terhadap
gangguan tersebut, sehingga proses akan berjalan dengan aman
sesuai dengan yang diinginkan.
Buku ini disusun dengan harapan bermanfaat bagi semua pihak
yang berkepentingan dengan pengembangan bahan ajar.
1.4. RUANG LINGKUP
Buku ini akan dikhususkan pada pembahasan sistem instrumentasi
untuk operator pengendali plan yang mencakup :
· Drawing dan air instrument system
· Sistem pengukuran variable proses
· Control Valve
· Sistem pengendalian proses.
· Metode tuning
Kt rev 3
MODUL I-02 3
BAB II.
DRAWING AND AIR INSTRUMENT SYSTEM
2.1 Drawing
Untuk mengendalikan plan diperlukan gambar yang berisi tentang alur
proses, alat utama dan peralatan instrumen yang terpasang, sesuai standar
INSTRUMENT SOCIETY OF AMERICA atau disingkat ISA.
Yang membahas diantaranya mengenai Instrument Symbols and Identification.
Simbol-simbol instrumentasi terdiri dari :
1. Line instrument symbols.
2. Instrument function symbols.
a. Instrument Line Symbols
Instrument line symbols adalah merupakan simbol yang dipergunakan
untuk membedakan aliran sinyal instrument.
Simbol aliran sinyal instrument dapat dilihat pada gambar di bawah ini.
FUNCTION SYMBOLS
4
b. INSTRUMENT FUNCTION SYMBOLS
Simbol-simbol instrument dipergunakan untuk membedakan peralatan
instrument berdasarkan fungsinya,
Symbol yang dipakai untuk instrumentasi mengacu pada ANSI/ISA S.5
(Instrument loop diagram).
Sebagian besar fasilitas lapangan minyak dan gas memiliki informasi dan
dokumentasi dalam bentuk:
— Process Flow Diagram,
— Piping and Instrumentation Diagram (P&ID)
— Loop Diagram (Loop Sheets),Electrical Wiring Diagram
— Ladder logic diagram
Berikut ini contoh gambar Process Flow Diagram
Kt rev 3
MODUL I-02 5
Gambar 4.1. Process flow diagram (PFD)
Contoh PFD yang diperlihatkan, sangat penting karena memberikan informasi
tentang flowrate, temperature, dan pressure. Informasi ini sangat bermanfaat
ketika operator memutuskan untuk melakukan perubahan setting, dan
6
pertimbangan lain mengenai process safety. PFD memberikan pemahaman
tentang kualitas produk dihasilkan oleh fasilitas tersebut.
c. Piping and Instrumentation Diagram (P&ID)
Piping and Instrumentation Diagram (P&ID) adalah gambar skematik utama
yang digunakan sebagai layout proses. Ini adalah drawing yang paling luas
penggunaannya dan menjadi basis dari drawing yang lain.
P&ID akan menampilkan:
— Semua equipment utama, piping, dan instrumentasi termasuk koneksi
pneumatic, electric, hydraulic, dan logical.
— Detail tentang instrumentasi, jenis valve, special equipment dan
spesifikasinya.
— Material konstruksi, ukuran pompa, juga ukuran head dan impeller
ditampilkan pada kolom di bagian bawah.
— Informasi tentang logical interlock dan catatan khusus (berupa baloon)
jika ada bagian yang di revisi atau pekerjaan in progress.
— Legend yang memberikan cara membaca symbol dalam P&ID
Data yang terdapat dalam P&ID sangat berguna bagi teknisi instrument untuk
mengetahui hubungan antara control system dan field equipment. Hubungan
ini dikenal sebagai process control. Sebagian besar industri minyak dan gas
sudah memakai simbol standard ISA (ISA S5.1 1984) dan beberapa simbol
juga di ambil dari ANSI dan API standard.
Kt rev 3
MODUL I-02 7
8
d. Loop Diagram (LOOP SHEET)
Loop diagram menggambarkan diagram pensinyalan instrumentasi yang
dimulai dari proses lapangan sampai di control panel.
Loop diagram atau loop sheet adalah jenis dokumentasi yang paling sering
dipakai oleh teknisi instrument. Setiap diagram secara skematik mewakili
rangkaian lengkap hubungan pneumatic, electric, maupun logical. Informasi
tentang jenis sinyal, range, manufaktur, terminasi pada junction box,
marshaling cabinet, control system (DCS atau PLC), tag number, dll.
Untuk sinyal discrete, drawing ini juga memperlihatkan kondisi contact
(open atau closed) termasuk wiring dan fuse. Dibutuhkan pengetahuan
tentang dasar listrik dan terminasi agar memudahkan dalam memahami
drawing ini.
Berikut ini diberikan contoh loop diagram .
Kt rev 3
MODUL I-02 9
10
Kt rev 3
MODUL I-02 11
.
12
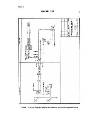
2.2 Sistem Udara Instrumen
Sistem udara instrument adalah suatu sistem yang menghasilkan udara
bertekanan dengan pemakaian dan aplikasinya dalam industri, biasanya terdiri
dari beberapa hal, sebagai berikut:
· Kompresor udara, Pengering dan penyaring udara
· Pipa distribusi dengan pressure sefety valve
· Stasiun penurun tekanan, Koneksi-koneksi instrumen lapangan
Gambar 1 dibawah ini. menunjukkan sistem pneumatik instrumen sederhana
Gambar 1: Sistem dan Ekuipmen Udara Instrumen
Kt rev 3
MODUL I-02 13
a. Kompresor Udara
Kapasitas kompresor ditentukan oleh keperluan aliran udara plan.
Pemakaian udara pada plan ditentukan oleh jumlah maksimum pemakaian
udara (kira-kira 0,02 m3
/menit) untuk setiap devais dan adanya kebocoran.
Unit kompresor tersebut bisa berupa tipe reciprocating atau rotari, tunggal atau
multistage, dan biasanya digerakkan oleh motor listrik, turbin gas atau mesin
disel. Tipe kompresor akan didiskusikan pada bab akhir modul ini.
b. Tangki Penampung
Tangki penampung udara dirancang berdasar jumlah kapasitas
penyimpanan pada sistem dan juga adanya tambahan untuk menghindari
fluktuasi tekanan. Fungsi lainya juga sebagai penguat dan pemisah antara
udara dan air yang terkondensasi dalam proses pembuatan udara bertekanan
c. Penyaring dan Pengering Udara
Udara tekan yang baru saja keluar dari kompresor biasanya relatip basah,
dan mengandung kotoran-kotoran dan minyak, karena udara tersebut harus
bersih dan kering, maka perlu menghilangkan kandungan air dan kotoran-
kotoran tersebut.
Filter atau penyaring berfungsi untuk menghilangkan partikel-partikel
kotoran dan kerak-kerak, dan juga untuk memperangkap air dan minyak.
Dalam beberapa hal ada gabungan antara filter dan regulator yang dapat
digunakan sebagai catu udara langsung pada transmiter atau valve tunggal.
d. Pipa Distribusi dan Pressure Safety Valve ( PSV )
Pipa utama yang digunakan untuk mengirim udara instrumen keseluruh plan
biasanya mempunyai diameter 50,8 mm (2 inch) skedul 40 dengan bahan dari
carbon steel. Pipa cabang catu udara yang menghubungkan header isntrumen
individu biasanya berdiameter 25,4 mm ( 1 inch) dengan bahan dari pipa
galvanis, sedang PSV berfungsi untuk membuang tekanan lebih.
14
e. Tekanan Catu Udara
Stasiun penurun tekanan dalam aplikasinya adalah sebuah pengatur tekanan
dengan berbagai ukuran dan tipe. Stasiun penurun tekanan berfungsi
menurunkan tekanan udara dari 700 kPa (102 psi) menjadi level yang dapat
digunakan yaitu 140 kPa (20 psi).
Untuk instrumen-instrumen biasanya menggunakan tekanan 20 100 kPa (3
15 psi), standar ISA S7.4 mengijinkan tekanan catu maksimum 140 kPa (20
psi). Tekanan catu ini harus cukup untuk mengirim volume udara yang cukup,
karen bila terlalu tinggi akan menyebabkan rusaknya instrumentasi
f. Koneksi Instrumen
Tubing catu udara dari pipa valve menuju ke regulator ukuran minimum
harus 9,5 mm (3/8 inch) dengan bahan tubing berasal dari pvc jacketed
cooper, plated carbon steel atau stainless steel untuk menghindari tekanan
drop yang berarti, terutama untuk control valve.
Untuk menghindari masalah vibrasi dapat menggunakan koneksi tubing
flexible air hose dengan pertimbangan terjadinya preesure droop. Koneksi
tubing hampir selalu bertipe fitting.
Fitting dengan tipe flare lama jarang digunakan meskipun masih dipakai
pada generator disel. Mur tubing harus tidak boleh longgar; pabrik seperti
Swagelock menyediakan gauge untuk mengecek kekencangan mur tersebut.
Kt rev 3
MODUL I-02 15
2.2.1 ISA-S7.3
ISA S7.3 membahas tentang Kwalitas Standar Udara Instrumen untuk
menetapkan nilai atau batasan kwalitas udara diantaranya menetapkan :
1. Titik embun pada tekanan saluran pipa minimal pada 10 o
C (18o
C)
dibawah temperatur ambien minimal pada tempat plan.
Titik embun tidak melebihi tekanan saluran pipa sebesar 2 o
C (35 o
F).
2. Ukuran partikel maksimum pada aliran udara 3 mikrometer.
3. Total kandungan minyak maksimum tanpa terkondensasi harus se-nol
(0) dan tidak boleh melebihi 1 ppm pada kondisi operasi normal. Z
4. zat zat Pengkotaminan :Udara bebas dari gas berbahaya dan gas
kontaminan yang menyebabkan korosip, mudah terbakar atau beracun,
2.2.2 ISA S7.4
Tujuan standar ini ditetapkan adalah dipergunakan untuk mengerakan atau
sebagai catu instrumen pneumatic,
a. Range tekanan operasi standar untuk sistem transmisi informasi.
b. Tekanan catu udara standar (dengan nilai terbatas) untuk
mengoperasikan kontroler, transmiter, Sistem transmisi informasi,
tranduser arus menjadi tekanan dan devais-devais serupa.
® NILAI-NILAI KHUSUS
Range sinyal transmisi tekanan pneumatik
1. Span (dipilih) 80 kPa (12 psi). Range tekanan 80 kPa dari span
tekanan operasi antara 20 kPa (3 psi) sampai 100 kPa (15 psi).
2. Span 160 kPa (24 psi). Range tekanan operasi 160 kPa untuk span
tekanan operasi antara 40 kPa (6 psi) sampai 200 kPa (30 psi).
Tekanan Catu
1. Span 80 kPa (12 psi). Sebuah nilai dengan minimum 130 kPa (19 psi)
dan maksimum 150 kPa (22 psi).
2. Span 1660 kPa (24 psi). Sebuah nilai dengan minimum 260 kPa (38 psi)
dan maksimum 300 kPa (44 psi).
16
BAB III
SISTEM PENGUKURAN
Tujuan dari system pegukuran ini adalah untuk mengetahui variable yang di ukur
untuk menghindari kesalahan dalam proses sehingga tidak terjadi kegagalan.
Maka kita memerlukan alat membantu mencegah losses, serta alat untuk
membantu mencegah rusaknya alat-alat produksi.
3.1 PRESSURE MEASUREMENT
Alat ukur tekanan adalah suatu alat ukur yang digunakan sebagai indikator
terjadinya perubahan tekanan pada peralatan proses, sedang dalam pengukuran
tekanan ada bermacam-macam antara lain :
a. Tekanan Atmosphere
Tekanan udara sebesar 76 cm Hg atau 14,7 psi
b. Tekanan Absolute
Adalah tekan yang diukur dari titik 0 cm Hg.
c. Tekanan Gauge/ Gauge Pressure
Tekanan pada pengukuran/alat ukur, yang dihitung dari atmosphere(14,7 psi)
- tekanan yang lebih kecil dari atmosphere disebut tekanan vacuum
- tekanan diatas atmosphere disebut Gauge Pressure.(20 PSIA = 5,3PSIG).
d. Tekanan Differential
Perbedaan tekanan diantara dua pengukuran
21 hhP -=D
e. Tekanan Vacuum
Diukur dengan pipa U yang berisi Hg untuk mengukur tekanan dibawah
tekanan atmosphere
Kt rev 3
MODUL I-02 17
3.1.1 Aplikasi Pressure Measurement
Didalam pengukuran tekanan ini, dapat dibagi menjadi:
a. Local Measurement : Alat ukur tekanan berada ditempat yang diukur.
b. Telemetering Measurement : Pengukuran jarak jauh
Dalam pengukurannya dibedakan menjadi:
- Dengan saluran physic : Physical Transmission Line
- Dengan saluran non physic: Non Physical Transmission Line:
Physical Transmision Line
Non Physical Transmission Line
A: Tranducer, B: Transmitter, C: Receiver, D: Indicator
PIPE
ELECTRIC
PNEUMATIC
TRANSMITTE
TRANSMITTE
TX TX
A
DCA.
18
Sistem pengukuran yang biasa digunakan :
1. Langsung : bila tekanan kecil
2. Tidak langsung : bila tekanan besar
Sistem pengukuran langsung tak dapat dipakai karena:
- menimbulkan kebocoran-kebocoran
- adanya pressure drop
- tidak ekonomis
Untuk menghindari hal tersebut dipakai transmitter merubah tekan besar
menjadi signal standart 3-15 psi.
3.1.2 Memilih dan memasang Pressure Gauge.
Dalam memilih ini harus diperhatikan, sifat media dan karakter proses
Dari sifat-sifat ini kita juga harus memperhatikan pemasangannya.
Misalnya medium yang akan diukur, vibrasi, temperature, fluktuasi, korosip,
maka dibutuhkan tambahan asesories :
- Needle Valve, capilari, resistance, flixible pipe, etc
100
6 kg/cm2
Gas bertekanan :6 kg/cm2
ResistanceNeedle Capilair Flixible
Kt rev 3
MODUL I-02 19
3.1.3 Range Ukur dan Span
a. Range ukur adalah batasan harga terendah dan harga tertinggi suatu alat ukur,
yang terkait dengan akurasi pembacaan.
b. Span adalah daerah kerja alat ukur dengan melihat perbedaan nilai maksimum
di kurangi nilai minimum.
Dalam proses pembacaan ini dibutuhkan sensing element sebagai media
peubah, macamnya :
- Bourdon Tube
- Bellows Element
- Dapraghma Element
- Capsule
3.2 LEVEL MEASUREMENT
Alat ukur ketinggian adalah suatu alat ukur yang digunakan sebagai
indicator terjadinya perubahan ketinggian pada peralatan proses.
Tujuan utama pengukuran liquid level adalah digunakan untuk :
1. Mengatur kondisi process
2. Mengetahui isi /volume
3. Mengetahui kecepatan aliran (flow)
4. Mengetahui kedalaman cairan
20
3.2.1 Mengatur Kondisi Process
Level harus dijaga pada batas-batas tertentu agar produk yang dihasilkan
memenuhi persyaratan mutu (terjadi pemisahan fraksi yang memenuhi
persyaratan mutu). Makin tinggi level yang diatur, makin lama cairan tersebut
berada dalam coloum., maksudnya makin banyak fraksi ringan yang teruapkan.
3.2.2 Mengetahui Isi/Volume
Perubahan ketinggian cairan dalam tangki akan ditunjukkan oleh sebuah indicator,
dimana penunjukan pada sebuah skala yang telah dikonfirmasikan dalam satuan
volume.
LT
LIC
LCV
Inlet
GAS
cair
Kt rev 3
MODUL I-02 21
3.2.3 Mengetahui Jumlah Aliran
A = Level awal dan B = Level akhir
Kecepatan aliran dapat dihitung dari perubahan tinggi cairan dalam satuan waktu.
menitT
Xm
Flow
3
=
X = volume cairan yang dipindahkan
T = waktu yang diperlukan untuk memindahkan
- Macam methode pengukuran level
Beberapa cara untuk mengetahui ketinggian (level) cairan, tergantung dari
tempat dan keadaan antara lain :
1. Gelas penduga (level gauge glass), Constant displacement (floater)
2. Variable Displacement, Differential Pressure
3. Static Pressure Methode, Ultra Sonic
a. Gelas Penduga (level gauge glass)
Prinsip pengukuran langsung terhadap bejana berhubungan, dengan gelas
penduga ada 2 macam untuk tekanan rendah dan tekanan tinggi
Apa yang ditunjukkan oleh cairan dalam gelas merupakan levelnya.
A
B
Sight Glass
Direct Reading
22
b. Constant Displacement
Prinsip : Naik turunnya cairan selalu diikuti dengan naik turunnya pelampung.
Biasanya metode ini dilengkapi dengan skala yang terkalibrasi dalam satuan
volume.
c. Variable Displacement
Prinsip Hukum Archimides : bila suatu benda berada dalam zat cair akan
berkurang beratnya sebesar berat zat cair yang dipindahkan.
Displacer : Æ = 3 ; L = 14 ; W = 4,25 lbs
Scale
Weight
Float
Liquid
WATER
DISPLACE
4,25 lbs 2,54 lbs 0,83 lbs
14
7
Kt rev 3
MODUL I-02 23
d. Differential pressure
Pengukuran level dengan cara ini banyak ditemukan pada industri
perminyakan yaitu dengan cara memandingkan tekanan media yang
diukkur dengan media lainnya.
1
12
12
PHP
PPH
PHP
==D
-=
+=
12 PPP -=D
Prinsip kerja :
Berdasarkan kesetimbangan gaya, input signal pada high dan low pressure
yang berasal dari titik pengambilan bawah dan atas column sehingga, signal
pengukuran yang berupa beda tekanan akan memberikan gaya yang sebanding
dengan ketinggian cairan, dan gaya tersebut akan diteruskan oleh force bar
yang dihubungkan melalui flexture connector dengan rangerod. Besar kecilnya
gaya menyebabkan flaper bergerak mendekati atau menjauhi nozzle. Variasi
gerakan flaper terhadap nozzle memberikan besarnya output yg dihasilkan
oleh pneumatic relay sebesar 3 15 psi. Sebagian output dikembalikan ke
feedback belows untuk kompensasi gerakan signal input.
P1 = Atm
H
P2
H
P2
P1 P1
P2
Differential Pressure
Meter (D Meter)
24
- Penggunaan D/P Cell transmitter
Penggunanaan D/P cell transmitter untuk pengukuran level cairan :
1. Elevation
2. Supression
A. Pemasangan D/P Cell Tanpa Sealing Liquid
1. Elevation
B. Pemasangan D/P Cell Tanpa Sealing Liquid
1. Elevation
Open Tank
X
B. Y
Max
Min
Close Tank
X
C. Y
Max
Min
Open Tank
X
D. Y
Max
Min
Sealing
Liquid
Close Tank
X
E. Y
Max
Min Sealing
Liquid
Kt rev 3
MODUL I-02 25
3.3 FLOW MEASUREMENT
Dalam melakukan pengukuran ada beberapa Methode Pengukuran aliran dan
jenis peralatan diggunakan antara lain:
1. Magnetic flow meter, Turbine flow meter
2. D/P flow meter, Variable area flow meter
3. Positive Displacement flow meter
3.3.1 Magnetic Flow Meter
Biasanya digunakan untuk mengukur flow, dimana untuk alat ukur yang
lain banyak mengalami kesulitan, seperti aliran yang mempunyai
viscositas tinggi, aliran asam yang korosive, slury .
Kebaikan dari magnetic flow meter :
- Mempunyai sensitifity & accuracy yang besar, kesalahannya : + 1 %
Dapat digunakan mengukur flow rendah maupun pada flow tinggi
- Dapat digunakan untuk mengukur aliran yang bolak-balik
- Outputnya linier
Tubenya terbuat dari metal yang non magnetik, stainless steel, disebelah
dalam dilapisi neopreme supaya tidak short dengan tegangan
Electrodanya adalah stainless steel 361 dengan isolasi teflon. Untuk zat-zat
yang sangat korosif, electrodanya dibuat dari platinum.
E
E
Magnet Coil
V
Turbulent or Laminer
Velocity Flow Profile
26
Prinsip kerjanya :Menurut hukum Faraday untuk induksi magnetic :
Tegangan supply (E) yang disalurkan ke coil, akan membuat medan
magnetik (H).
Didalam tubenya akan mengalir suatu jenis aliran (fluida) yang bergerak
pada medan magnet dengan kecepatan V, sedang diameter tube : d
Menurut hukum Faraday : Tegangan (E) yang diinduksikan pada electroda
seolah-olah datang dari cfonductor sepanjang d yang bergerak dengan
kecepatan V pada medan magnet H . Maka tegangan induksinya
E = C . H . d . V
C : constanta
H, d : constant
Maka : E ~ V
Jadi dengan mengukur E atau tegangan, maka kita bisa mengukur V atau
kapasitas aliran yang mengalir pada tube tadi.
3.3.2 Turbine Flow Meter
Ada 2 macam turbine flow meter :
- Mechanical turbine flow meter dan Electronic turbine flow meter
a. Mechanical Turbine Flow Meter
Turbin/sudu-sudu meter, akan berputar karena adanya aliran ,
selanjutnya gerakan ini diteruskan ke mechanical counter untuk
003456789
Turbin
Mechanical
Kt rev 3
MODUL I-02 27
pembacaan jumlah fluida yang mengalir. Kecepatan perputaran turbin
linier terhadap kecepatan aliran, kalau turbin berikut system
transmisinya bebas dari gesekan. Maka meter akan bekerja dengan
baik kalau kecepatan aliran diatas nilai kecepatan kritis.
Meter ini mempunyai ketelitian dengan kesalahan + 2 %. Faktor
penting yang mempengaruhi kalibrasi meter ini adalah BD dan
viscositas juga temperatur Keuntungan penggunaan alat ini :
- Rugi tekanan (pressure drop) kecil
- Dapat mengukur aliran fluida yang mengandung bahan solid.
- Hampir tidak mempunyai daerah batas pengukur.
b. Electric Turbine Flow Meter
Setiap kali sudu-sudu melewati pick up coil, maka akan diinduksikan
pulsa-pulsa pada pick up coil tersebut.
Pulsa-pulsa ini akan proportional dengan kecepatan aliran. Kemudian
dimasukkan ke frequency to voltage converter untuk mendapatkan
tegangan yang proportional dengan kecepatan aliran. Seterusnya
tegangan tersebut dikonversikan ke digital output masuk ke digital
display.
Jenis turbine flow meter ini, tidak boleh digunakan untuk fluida
yang mengandung partikel yang bisa magnetisasi. FM ini
mempunyai accuracy tinggi dan dapat digunakan untuk segala
macam fluida.
Frequency
Proportional to
Velocity
Frequency to
Voltage
converter
Voltage
To Digital
Output
DIGITAL
DISPLAY
28
3.3.3 Differential Pressure Flow Meter (Head Flow Meter)
Methode pengukuran berdasarkan hukum Bernoulli (untuk aliran
laminair).
Persamaan Bernoulli, untuk aliran seperti diatas.
g
V
Y
P
Z
g
V
Y
P
Z
22
2
22
2
2
11
1 ++=
-
++
Dimana :
Z : tinggi dari permukaan datar V : stream velocity
P : static pressure g : acceleration
Y : specivic grafity fluida
Perlengkapan Head Flow meter
Untuk mendapatkan d/p antara stream & down stream kita harus
memasang suatu risttriction, sedang ristriction yang umum dipakai adalah :
- Orifice plate
- Venturi tube
- Flow nozzle & venturi nozzle
V2V1 Flow
Z2
Z1
h
P2
P1
Mercury
Up Stream Down Stream
Kt rev 3
MODUL I-02 29
a. Orifice Plate
Untuk orifice plate kita kenal 3 macam :
1. Consentris, Excentris, segmental
Fungsi lubang kecil pada orifice untuk membuang gas/udara pada permukaan
liquid.
- Concentris orifice
Digunakan untuk mengukur flow yang tidak mengandung solid, baik gas
maupun liquid.
- Excentris dan Segmental
Digunakan untuk emngukur flow dari fluida yang mengandung zat padat.
Cara penempatan orifice type ini, bagian bawah lubang orifice mempunyai
jarak terdekat terhadap permukaan dalam dari pipa serta diperlukan cara-cara
kalibrasi yang khusus mengingat bahwa coefisien aliran standarf hanya
digunakan untuk orifice yang consentris.
Orifice biasanya dibuat dari baja tahan karat, tahan abrasi/erosi, seperti (
stainless steel atau Monel ) yang disesuaikan dengan fluida yang mengalir.
Cara pemasangan Taps untuk orifice
- Plange taps
- Vena contractor taps
- Pipe taps
Concentric Excentric Segmental
30
- Flange Taps
Diletakkan pada jarak 1 didepan dan dibelakang plat orifice. Cara ini paling
banyak dipakai, untuk ukuran pipa lebih besar dari 2 . Sedang untuk ukuran
pipa dibawah 2 gunakanlah cara vena contracta taps.
- Vena Contracta Taps
Lubang tekanan tinggi diletakkan pada jarak sebesar diameter dalam pipa
didepan plat orifice, sedang lubang tekanan rendah diletakkan titik vena
contracta.
Vena contracta adalah sebuah titik pada aliran yang mempunyai tekanan
terkecil sebagai akibat adanya penghalang. Letak titik ini tergantung kepada
Rasio Beta.
- Pipe Taps
Untuk mengukur beda tekanan yang permanen dimana jarak lubang tekanan
tinggi 2 ½ D didepan dan lubang tekanan rendah 8 D di belakang plat
orifice.
Keuntungan cara ini adalah dapat digunakan laju aliran yang lebih rendah
dari pada kemampuan cara flane taps dan vena taps.
D d
d1=D d2
Up Stream Down
Stream
Kt rev 3
MODUL I-02 31
b. Venturi Tube
Venturi tube bagian throatnya dibuat satu unit tersendiri agar mudah diganti
sedangkan tabung venturi dibuat dari beton tuang yang halus, dengan sudut
kerucut inputnya 20o
& sudut kerucut outputnya 7o
.
Pressure taps-nya tidak diambil dari satu lubang tapi dari beberapa lubang
sekitar permukaa pipa yang hubungan keluarnya menjadi satu berupa cincin
Perbandingan diameter pipa dan diameter throat bervariasi antara 0,25 0,5
Keuntungan :
1. Ketelitian tinggi dibanding dengan menggunakan Restriction lain.
2. Pressure drop kecil
3. Tahan terhadap abrasi dan kemungkinan menampung endapan kecil.
4. Dapat digunakan untuk mengukur aliran yang besar (>5.000.000 gpm)
Pemasangan venturi tube jangan sampai terganggu oleh fitting-fitting yang
dapat menyebabkan aliran turbulent.
c. Flow Nozzle/Venturi Nozzle
Venturi nozzle digunakan untuk hampir semua liquid, terutama bisa
digunakan untuk fluida yang mengandung solid dan pressure dropnya kecil,
sedangkan flow nozzle cocok untuk gas, vapour & steam.
D
8D2,5D
32
3.4 TEMPERATURE MEASUREMENT
3.4.1 Filled Bulb Thermometer
Jenis Moving element :
- Spiral, Helical, Bourden Tube Type C
Prinsipnya :
- Berdasarkan pemuaian volume untuk bulb yang berisi liquid.
- Bedasarkan pengembangan tekanan, untuk yang berisi vapour.
Untuk menghilangkan pengaruh temparature terhadap hasil pengukuran maka
digunakan compensator yang terdiri dari dua macam :
1. Full Compensation
Disini ada dua buah spiral yang sama tetapi mempunyai gerakan yang
berlawanan, dan bulb compensator terletak diluar.
2. Case Compensation menggunakan bimetal yang dihubungkan ke bourdon
tube, yang dipasang pada take of arm, sehingga defleksi dari bagian
bimetal akan melawan efek akibat ekspansi liquid pada spiral.
Klasifikasi dari Filled Bulb system thermometer
Sistem ini pada dasarnya dapat dipisahkan dalam dua tipe yaitu respon terhadap :
1. Perubahan Volume
v Liquid filled (bukan mercury)disebut class I
v Mercury filled
2. Perubahan Tekanan
Vapour filled, atau liquid yang mudah menjadi vapour (volatile)
termasuk dalam class II.
Scale
Pressure
Spring
Pointer
BULB
Gas/Liquid
Kt rev 3
MODUL I-02 33
Pembagian dari class diatas ini berdasarkan pada SAMA (Scientific Apparatus
Makers Assosiation).
3.4.2 Thermocouple
Themocouple ditemukan Seeback 1821, dimana arus listrik akan mengalir
pada clouse circuit yang terdiri dari 2 macam kawat dimana kedua ujungnya
dilas menjadi satu, bila temperature naik timbl GGL.
Circuit ini terdiri dari 2 kawat :
- Kawat A sebagai +
- Kawat B sebagai -
Bila T1 < T2, maka akan mengalir arus dalam circuit tersebut.
Ujung T1 kita namakan Cold junction atau Reference Junction.
Dengan mengukur I dan EMF yang dibangkitkan dalam circuit tersebut., dapat
diketahui DT = (T2 T1).
Jenis-jenis thermocouple yang dipakai untuk pengukuran menggunakan
standard ISA (Instrument Standard Assosiation of America)
Circuit Thermocouple
Circuit thermocouple memerlukan kawat penghubung antara thermocouple
dengan indikatornya. Kawat penghubung (extention wire) harus mempunyai
sifat-sifat yang cocok dengan thermocouplenya.
EMF
A
B
T1 T2
Terminal
(Cold
Junction)
Insulator (Hot Junction)
Protecting
Tube
34
Extention wire dapat dilihat pada daftar dibawah ini :
Thermocouple Extention Wire
Positive Negative Positive Negative
Pi : Rh
Chromel
Iron
Copper
Pt
Alumel
Constanta
Constanta
Copper
- Chromel
- Copper
- Iron
Iron
Copper
Copper Nikel Alloy
- Alumel
- Constanta
- Copper Nikel
Alloy
Constanta
Constanta
Dalam pemasangannya thermocouple ini dimasukkan dalam thermo tube yang
disebut thermowell.
Jenis-Jenis Thermowell
Temperature Max
Thermowell o
C o
F
High Silicon Iron
Carbon steel
18% cr, 8% Ni/Stainless Steel
Ni Chram
Inconel
Silicon Carbid
Mullite
425
550
950
1100
1260
1650
1550
600
1000
1800
2000
2300
3000
2800
Kt rev 3
MODUL I-02 35
Teknik mengukur EMF dari Thermocouple ada dua cara :
1. Dengan multi voltmeter (moving coil meter)
2. Dengan rangkaian potentiometer
000095
1. Multimeter
2. Heater
Recorder
1
S
2
EX
ES
-+
+
G
D
1
2
36
3.4.3 Resistance type Thermocouple
Dasarnya : untuk beberapa metal tertentu, perubahan tertentu akan
bisa mengubah besarnya nilai resistance. Dengan mengukur perubahan
resistance tadi, kita bisa menghitung temperature perubahannya.
Perubahan nilai resistance karena perubahan temperature tersebut, besarnya
tergantung dari temperature coefficience of material. Koefisien ini adalah
perubahan nilai resistance dalam Ohm per derajat, untuk kebanyakan metal,
koefisien ini positive.
Hubungan antara perubahan resistance dan temperature dapat ditulis :
Rt = Ro (1 + a Dt)
Ro = R pada to
Rt = R pada t
a = koefisien temperature of metal
Konstruksinya :
Diameter kawat dipilih sedemikian, sehingga response terhadap panasnya
terbaik. Sedang panjang kawat disesuaikan dengan tahanan yang sesuai
dengan rangkaian/alat pengukurannya, misalnya Bridge Wheatstone.
Diameter dan panjang kawat menentukan range pengukuran.
Nilai resistance coil terletak antara 2,5 W sampai dengan beberapa ratus W.
Sebagai contoh untuk Pt core, R = 25,5 W + 0,1 pada o
C.
- Untuk copper : 10 W pada 0 o
C
- Untuk Nikel : 99,5 W + 0,3 W pada 0 o
C
Kt rev 3
MODUL I-02 37
Pada pembuatan resistance ini, ada beberapa hal yang perlu diperhatikan :
Harus mempunyai stability yang tinggi yaitu tidak boleh berubah
strukturnya dan mempunyai response yang cepat terhadap perubahan suhu.
Self heating error : supaya tidak mempengaruhi pengukuran.
Self heating error adalah dissipasi tenaga I2R yang menyebabkan panas dan
panas ini mempengaruhi pengukuran, harus mempunyai high resistivity yang
besar, sehingga tidak banyak menggunakan coil (coilnya lebih pendek).
Harus mempunyai temperature koefisien of material/resistanfce yang baik,
sehingga lebih sensitive dan harus tidak boleh berubah karakteristik listriknya
tersebut. harus kuat artinya bahwa dengan diameter kecil, tidak mudah putus.
Hubungan yang linear antara resistance dan temperature. Metal-metal yang
mempunyai sifat yang cocok adalah :
Pt
Nikel
Copper
Temp. Koef.
Resistivity
Temp. range
Minimal diameter
Tensile strength
Temp. Koef.
Resistivity
Temp. range
Minimal diameter
Tensile strength
Temp. Koef.
Resistivity
Temp. range
Minimal diameter
Tensile strength
0,00392 W/o
C
60 W/circular mile ft
- 285 o
-> 900 o
C
0,002
18.000 psi
0,0063 W/o
C
38,3 W/circular mile ft
- 100 o
-> 300 o
C
0,002
120.000 psi
0,004 W/o
C
+ 120 W/circular mile ft
- 200 o
-> 120 o
C
0,002
200.000 psi
38
Rangkaian pengukuran :
Bisa dipakai AC atau DC Wheatstone Bridge
Dalam keadaan balance berlaku :
Ia . A = Ib . B
ia . r = ib . s
r = (A/B) . s
Pada keadaan balance berlaku :
3
1
2 Z
Z
Z
Zr
=
3
3
1
2
2
wc
i
R
wc
i
R
=
2
21
3
3
C
xiR
C
Ri
=
G
S
B
Ar
G
Z1
Z3
Zr
Z2
I1
I2
Kt rev 3
MODUL I-02 39
23
321
xCi
xCxiR
R = karena balance I3 = I2
÷
ø
ö
ç
è
æ
==
2
1
31
2
31
C
CR
C
CR
R
Thermistor
Thermistor adalah dioda semiconductor yang mempunyai temperature
koefisien of resistivity yang tinggi, yaitu bahwa perubahan nilai R nya
perderajat temperatur adalah tinggi.
R = Ro eb (To
Too
)
Ro = Resistance pada Too
R = resistance pada To
b = konstanta yang tergantung dari konstruksi & jenis thermistor
Cara pengukuran perubahan nilai resistance dapat dilakukan dengan Jembatan
Wheatstone.
Bimetal Thermometer
Bimetal terbuat dari dua macam logam yang disatukan. Prinsip kerja alat
ini adalah berdasarkan perbedaan muai panjang dari dua buah logam yang
berlainan jenis jika ada perubahan panas padanya. Karena koefisien muai
panjang yang berbeda ini, maka apabila bimetal tersebut kena panas
akibatnya akan melengkung ke arah logam yang koefisien panjangnya lebih
kecil
40
BAB. IV
BASIC THEORY CONTROL VALVE
4.1 Filosofi Control Valve
Dalam suatu sistem pengendalian secara otomatis, control valve merupakan final
element yang mewujudkan signal output dari controller menjadi suatu gerakan
valve membuka atau menutup aliran, sehingga dapat mengembalikan proses
variabel ke harga yang telah ditentukan
Untuk mendapatkan control valve yang sesuai dengan kebutuhan proses
diperlukan ketelitian dan dasar pemilihan control valve antara lain :
- Aksi, Rating, Characteristic, Rangeability, Capacity
4.1.1. Aksi Control Valve
Control valve mempunyai aksi direct atau aksi reverse, untuk menentukan
aksi control valve, maka kita harus memahami beberapa istilah dasar.
Input : Istilah input pada valve kita definisikan, bahwa input sebagai sinyal
yang menyebabkan valve merubah posisi stroke. Hal ini biasanya berupa
sinyal pneumatik 3 15 psi atau 20 100 kPa.
Kt rev 3
MODUL I-02 41
Output : Output valve adalah fluida mengalir melalui valve. Gas, uap dan
cairan adalah fluida.
Aksi Direct : Aksi direct dapat ditentukan dengan melihat hubungan antara
input dan outputnya. Jika kenaikan input menyebabkan kenaikan output maka
dikatakan bahwa valve tersebut mempunyai aksi direct.
Aksi Reverse : kenaikan input menyebabkan menurunnya output maka
Istilah berikut mempunyai hubungan dengan control valve aksi direct:
· ATO adalah naiknya sinyal akan menyebabkan valve membuka.
· Fail Closed Jika sinyal yang menuju valve hilang maka valve menutup.
Pada gambar dibawah ini, control valve aksi direct dengan menggunakan
simbol standar ISA. Anak panah berada di stem valve untuk menunjukkan
bila terjadi posisi gagal .
Istilah-istilah berikut berhubungan dengan valve yang mempunyai aksi reverse.
· ATC adalah naiknya sinyal akan menyebabkan valve menutup.
· Fail Open : jika sinyal hilang terjadi kegagalan, maka posisi valve akan
membuka. Hal ini berarti bahwa adanya sinyal udara akan menutup valve
dan oleh karena itu valve mempunyai aksi reverse.
2. Rating
Rating valve yang dimaksud disini adalah kemampuan valve untuk
memberikan aksi yang tepat pada range dan presure tertentu.
Contoh : Temperatur operasi : 700
C.
Tekanan operasi : 22 kg/cm2
ternyata diperlukan control valve dengan carbon steel body yang mempunyai
rating 150.
42
3. Characteristic
Karakteristik valve berhubungan antara bukaan valve dengan besar kecilnya
aliran. Hubungan ini dinyatakan dengan grafik berdasarkan range penuh dari
valve ( 0 persen sampai 100 persen).
Tiga karakteristik valve yang utama adalah: karakteristik aliran linier,
karakteristik aliran equal presentage, karakteristik aliran quick opening.
Aliran yang melalui valve adalah sebanding dengan luasan dari bukaan dan
akar kuadrat dari pressure drop yang terjadi pada valve. Kedua faktor berubah-
ubah maka luasan berubah-ubah karena persen travel (posisi) dari valve,
sedangkan pressure drop adalah berhubungan dengan kondisi diluar valve dan
tata ruang proses yang sudah tetap seperti tata letak serta instalasi perpipaan.
Dalam praktek, valve mempunyai dua karakteristik yaitu : yang menjadi
sifatnya (inherent) dan yang terpasang (installled ).
Karakteristik inherent diamati dari pressure drop konstan pada valve..
Karakteristik terpasang adalah salah satu didapat dari actual service dimana
pressure drop berubah-ubah karena aliran dan perubahan-perubahan yang lain
dari sistem.
Kt rev 3
MODUL I-02 43
Pemilihan dari karakteristik valve yang benar adalah sangat penting, ketika
akan merencanakan lup pengontrolan, dengan kata lain sistem mungkin tidak
stabil dan sulit dikontrol secara efektip.
4. Range ability
Range ability adalah perbandingan antara maximum dan minimum flow yang
bisa dikontrol. Jadi range ability menentukan daerah dimana valve bekerja
dengan baik sesuai dengan yang diharapkan.
5. Capacity
Kapasitas atau kecepatan mengalirkan dari control valve harus bersesuaian
dengan kondisi proses yang akan dikontrol. Besaran yang menentukan
kemampuan dari valve adalah angka Cv (koefisien ukuran valve). Semua
pabrik pembuat control valve menerbitkan angka Cv dari masing-masing
valve mereka. Terlalu sulit untuk mencari definisi dari Cv, karena itu kadang-
kadang dikatakan bahwa valve mempunyai Cv = 1 bila air murni mengalir
sebesar satu US gallon/mm melalui valve yang buka penuh dengan pressure
drop pada valve dijaga tetap1 psig pada kondisi temperatur standar (60oF) dan
tekanan (14,69 psia).
Metode penentuan ukuran valve dengan pendekatan nilai Cv telah diterima.
Tiga rumus dasar untuk perhitungan Cv adalah:
a) Untuk cairan
Cv = Q G / DP
b) Untuk gas
Cv = Q / 1360 T f G / DP P2
c) Untuk steam dan vapours
Cv = W / 63.3 V / DP
44
Pada rumus ini:
Q or W = Kecepatan aliran: cairan (gpm), gas (scfh), vapours (lb/hr)
G = specific gravity
Tf = temperature aliran dalam derajat Rankine (°F + 460)
DP = pressure drop dalam psi (P1 P2)
P1 = tekanan upstream pada inlet valve dalam psi absolute
P2 = tekanan downstream pada discharge valve dalam psi absolute
V = downstream specific volume dalam cubic feet per pound
Harus dicatat bahwa batasan yang terpenting adalah ditentukan oleh nilai DP
yang digunakan untuk penentuan ukuran vapour dan gas. Itu tidak pernah
dapat melebihi setengah dari tekanan inlet absolut (P1) sekalipun valve akan
menyerap sampai 100% dari tekanan inlet. Jika presure drop lebih besar dari
½ P1, gunakan ½ P1 untuk kedua DP dan tekanan downstream (P2). Ingat
penggunaan pengaturan tekanan downstream ini (1/2P1) dalam menentukan
volume spesifik (V) downstream adalah pada kondisi tersebut.
Pressure Drop yang terjadi pada Valve
Kecepatan aliran, spesific grafity, temperatur, dan volume spesifik
downstream yang diinginkan adalah berupa kuantitas sehingga sangat mudah
ditentukan, tetapi menentukan pressure drop melalui plug valve adalah tidak
ada. Tetapi yang penting dalam kenyataannya bahwa control valve tidak
mendefinisikan pressure drop yang melaluinya. Namun control valve tersebut
akan menyerap apapun tekanan lebih yang ada disebelah kiri dari sistem.
Persoalan ini dapat digambarkan secara grafik dengan metode hydraulic
gradient (slope).
Aliran Maksimum
Pada kecepatan aliran maksimum, diplot tekanan statik fluida versus lokasi
phisik sistem. Kemudian plot tekanan yang dikirimkan dan yang tersisa dari
kiri ke kanan, dan berhenti pada control valve. Perbedaan antara titik-titik
Kt rev 3
MODUL I-02 45
terakhir ini adalah pressure drop dari control valve yang harus dipertahankan
pada aliran maksimum.
Aliran Minimum
Analisis yang serupa dapat dibuat untuk aliran minimum. Dari curva pompa,
tekanan outlet adalah lebih tinggi pada aliran yang rendah. Karena kecepatan
fluida terrendah, pressure loss pada pipa dan fitting akan lebih rendah
dibanding pada aliran maksimum. Kenaikan tekanan yang tinggi terjadi pada
inlet dari control valve, dan kemudian terjadi penurunan tekanan pada outlet
dari control valve. Sebagai akibatnya, pressure drop yang harus dipertahankan
pada control valve lebih besar pada kecepatan aliran rendah disbanding pada
kecepatan aliran yang tinggi.
Untuk meyakinkan bahwa ukuran valve dihitung dengan tepat, maka
penentuan ukuran control valve selalu dibuat pada pressure drop dengan
kecepatan aliran maksimum dan kecepatan aliran minimum.
Adalah koefisien flow yang besarnya sama dengan flow rate water (gpm) pada
temperatur 60o
F melalui valve yang terbuka penuh, dengan tekanan drop pada
valve 1 psi.
46
Contoh :
Asumsi bahwa control valve akan mengatur aliran air dari tangki, seperti pada
gambar dibawah.
Hitung ukuran valve yang harus digunakan.
Ketinggian air yang akan dikontrol didalam tangki pada level 25 feet dengan
mengatur aliran keluar. Aliran masuk yang diukur bervariasi antara 0 sampai
120 galon per menit (gpm).
Penyelesaian:
Aliran keluar maksimum dari tangki harus sama dengan aliran masuk, yaitu
120gpm. Karena 1 feett air menghasilkan tekanan 0,433 psi, maka 25 feet
water akan menghasilkan perbedaan tekanan sebesar 0,433 psi x 25 = 10,8 psi.
Rumus dasar perhitungan Cv untuk cairan adalah
Cv = Q G / DP
Kt rev 3
MODUL I-02 47
dimana:
Q = kecepatan aliran, U.S. gpm
DP = Perbedaan tekanan pada valve dalam psi
G = specific gravity dari water (1.0)
Oleh karena itu
Cv = 120 1.0 / 10.8
= 120 ´ 0.3043
= 36.5
Kita dapat menentukan ukuran dan jenis valve yang diperlukan untuk Cv =
36,5. Ikuti sumbu horisontal dari kiri ke kanan pada Cv = 36,5. Gambarkan
garis kearah atas dari titik ini sampai berpotongan dengan garis diagonal
paling atas.Ukuran garis diagonal menyatakan ukuran paling kecil dari valve
yang dibutuhkan. Dalam kasus ini valve 2 inci kira-kira 90% akan
menyediakan aliran yang diinginkan
48
6. Positioner
Untuk meyakinkan bahwa posisi plug control valve selalu proporsional
dengan output pressure controller, menghilangkan / mengurangi gesekan
packing box dan rugi histerisis.
Pengertian Fail Safe
Suatu pertimbangan penting ketika memilih control valve untuk aplikasi khusus
dalam posisi gagal tetapi aman. Tergantung proses yang dikontrol, kita memilih
valve untuk aplikasi sedemikan sehingga ketika terjadi kehilangan sinyal, maka
valve gagal tetapi dalam posisi aman.
Aktuator diaphragma pneumatik mempunyai posisi full open atau full close. Hal
ini adalah bagian dimana valve ditentukan oleh apakah aksi valvenya air to open
atau air to close seperti dijelaskan sebelumnya. Spring internal yang mempunyai
gaya yang melawan aktuator adalah yang bertanggung jawab terhadap seting
valvenya apakah posisi membuka atau posisi menutup.
Ketika memilih valve yang terpenting ialah memahami karakteristik yang
dikontrol, dan memilih valve yang sesuai yang dibutuhkan proses tersebut.
Sebagai contoh, kita akan menggunakan valve untuk mengontrol temperature air
yang meninggalkan heat exchanger seperti terlihat pada Gambar dibawah dibawah
Proses seperti pada Gambar diatas, dipilih valve fail closed. Jika sinyalnya yang
menuju valve hilang, maka valve harus menutup dan air yang dipanaskan tetap
dingin. Dalam proses ini jika menggunakan valve gagal membuka maka air
mungkin mendidih dan menghasilkan tekanan yang berlebihan pada heat
Kt rev 3
MODUL I-02 49
exchanger dan mungkin akan menyebabkan kerusakan pada heat exchanger
tersebut. Tetapi bila menggunakan valve dengan aksi fail closed seperti terlihat
pada gambar akan menghilangkan kemungkinan-kemungkinan terbentuknya
tekanan tinggi.
4.2 BAGIAN-BAGIAN PERALATAN DAN FUNGSI
Control valve terdiri dari tiga (3) bagian utama, yaitu aktuator, asembli body valve
dan asembli bonnet. Gambar dibawah menunjukkan hubungan ketiga bagian
tersebut, yang membentuk control valve lengkap.
1. Actuator Control Valve
Actuator control valve terdiri dari komponen-komponen berikut :
- Koneksi Tekanan Beban (Loading Pressure Connection) : Koneksi
udara bertekanan (pneumatik) dimana sinyal kontrol dikirimkan ke valve.
- Wadah Diaphragma (Diaphragm Casing) : Merupakan rumah atau
wadah (ada yang dibagian atas / bawah) tempat berakumulasinya udara
bertekanan (pneumatik) dan menyangga dua sisi diaphragma.
- Diaphragma
50
Diaphragma adalah elemen fleksibel dibuat dari material seperti karet atau
bahan polimer sintetis, yang digunakan untuk mentransmit tenaga pada
pelat diaphragma dan juga merupakan penyekat udara yang kuat.
- Pelat Diaphragma : Sebuah pelat diaphragma yang digunakan untuk
mentransfer sinyal kontrol ke stem aktuator.
- Pegas Aktuator (Actuator Spring) : Pegas atau spring digunakan untuk
melawan gaya pelat diaphragma dan akan mengembailkannya ke kondisi
semula.
- Stem Aktuator (actuator stem) : Batang atau poros yang
menghubungkan pelat diaphragma ke plug valve.
- Spring Seat : Sebuah alat yang digunakan sebagai dudukan / memegang
pegas atau spring.
- Spring Adjuster : Koneksi yang digunakan untuk menyetel regangan
pegas aktuator.
- Stem Connection : Klamp yang digunakan untuk memegang stem
aktuator dan stem plug valve.
- Yoke : Struktur yang menyangga asembli aktuator dari asembli bonnet.
- Travel Indicator : Sebuah plat tipis yang digunakan untuk menunjukkan
posisi valve.
- Skala Indikator : Skala ukur untuk menunjukkan posisi valve apakah
valve dalam posisi (O open atau C close ).
- Asembli Body Valve : Asembli body valve terdiri dari :
- Valve Body, Asembli Bonnet dan Trim Valve.
Asembli Bonnet: Asembli bonnet ditempatkan dibagian atas bodi valve dan
mempunyai seal untuk stem valve dengan maksud untuk mencegah kebocoran
fluida disepanjang stem. Biasanya menggunakan 3 gasket untuk seal bonnet
pada bodi valve. Bonnet mengikat aktuator.
Kt rev 3
MODUL I-02 51
2. Actuator Piston
Aktuator piston beroperasi dengan suplai lebih tinggi (tipikal 60 150 psi)
dibanding tipe diaphragma. Aktuator piston juga memberikan stem travel
lebih besar dibanding tipe diaphragma.Tekanan beban dapat dimasukkan pada
bagian atas atau bawah untuk menggerakkan piston keatas atau kebawah.
Ketika pada bagian atas dibebani dengan tekanan udara maka bagian bawah
harus di dikosongkan agar piston dapat bergerak dan sebaliknya bila bagian
bawah dibebani maka bagian atas harus dikosongkan.
Gambar 3 adalah diagram konstruksi dari aktuator piston.
52
Posisi Fail
Aktuator piston standar berbeban doubel mempunyai sebagai fail save
position . Sebagai fail save position mempunyai arti bahwa bila ada
kejadian sinyal mengalami kegagalan maka valve tidak menutup penuh atau
membuka penuh tetapi tetap berada pada posisi terakhir. Agar memberikan
posisi fail save, maka sebuah spring harus ditambahkan untuk menggerakkan
aktuator piston pada posisi buka penuh atau tutup penuh.
3. Aktuator Elektrik
Aktuator listrik pada dasarnya adalah motor listrik (biasanya tiga phase)
dihubungkan dengan stem valve melalui gear set. Kombinasi dari motor, gear
set, limit switch dan valve disebut valve yang dioperasikan dengan motor
atau motor operated valve atau MOV .
Hidrolik dan Elektro-hidrolik
Aktuator hidrolik atau elektro-hidrolik dapat dipertimbangkan untuk
mengisolasi area dan aplikasi-aplikasi dimana redamannya besar. Ball valve
atau butterfly valve memerlukan aktuator dengan torsi yang ekstra tingi, dan
cepat. Ini benar-benar khusus terutama jika sifat permintaan proses
memerlukan sebuah valve dengan kinerja atau performans yang tinggi.
Control Valve Type Motor Operating Valve (MOV)
Kt rev 3
MODUL I-02 53
4.3. BASIC OPERATION
a. Cara Kerja Diaphragma Actuator
Cara kerja control valve dengan penggerak pneumatik adalah sebagai berikut:
Sebuah sinyal pneumatik dimasukkan pada bagian atas atau bawah
diaphragma (tergantung aksi control valve ).
Sinyal tersebut menekan diaphragma dan pelat diaphragma (dihubungkan
dengan stem valve) menggerakkan plug naik atau turun.
Karakteristik valve dapat dimodifikasi dengan menggunakan gabungan
perancangan plug dan cage.
b. Cara Kerja Piston Actuator
Aktuator piston biasanya banyak digunakan pada aplikasi kontrol on-off atau
emergency shutdown (ESD) yang digerakkan oleh selenoid. Kelebihan tipe
aktuator ini adalah, dapat menyediakan torsi maksimum dalam dua arah. Juga
jika diperlukan dapat digerakkan dengan tenaga hidrolik. Sinyal beban adalah
tekanan udara suplai instrumen penuh dan oleh karena itu kadang-kadang
diperlukan regulator.
Aktuator tipe piston kadang-kadang digunakan untuk kontrol proporsional,
atau aplikasi dimana bukaan valve harus berubah-ubah antara tutup penuh dan
buka penuh. Dalam kasus seperti ini sinyal input dari kontroler dimasukkan ke
valve positioner dan positioner mengatur posisi piston.
c. Cara Kerja Motor Operating Valve (MOV)
Berkenaan dengan aktuator electro-hidrolik yang ditunjukkan dalam Gambar
diatas, bila sinyal input listrik bertambah, maka medan maknit disekitar
kumparan bertambah sehingga menggerakkan coil untuk mendekat kegaya
motor dan menggerakkan flapper untuk mendekati nozzle A dan menjauhi
nozzle B. Tekanan yang tidak seimbang pada bellow memutar flapper untuk
mendekati nozzle D dan menjauh dari nozzle C. Aksi ini menaikkan tekanan
ke bagian atas silinder dan silinder menekan piston dan batang piston
54
bergerak kearah bawah. Nozzle C mengijinkan fluida pada bagian bawah
piston dibuang kembali kecasing.
Lengan umpan balik dan pegas memberikan gerakan umpan balik piston sehingga
membentuk lup tertutup agar terjadi keseimbangan gaya pada piston.
Aktuator hidrolik murni bekerja dengan cara yang sama kecuali pompa (tidak
memerlukan listrik) ditempatkan sedikit jauh dari actuator. Pada beberapa
instalasi khusus hidrolik yang lebih besar menghasilkan tekanan sampai 2000
psi akan digunakan pada beberapa aktuator hidrolik. Pendorong hidrolik yang
kedua harus selalu disediakan untuk backup.
4.4 PERAWATAN DAN KALIBRASI
Perawatan Actuator Control Valve
Tipe aktuator diaphragma pneumatik adalah aktuator pilihan yang digunakan
hampir 90 % dari semua aplikasi control valve.
Sebelum memulai beberapa pekerjaan perawatan pada aktuator , kita harus
mengisolasi jalur agar aman. Lepaskan saluran sinyal udara dari aktuator dan
keluarkan aktuator dari valve. Mengeluarkannya dapat dikerjakan dengan
melonggarkan mur yang mengikat yoke aktuator pada valve dan melepaskan
plug valve dari penghubung stem valve dengan mengendorkan sekrup
pengatur pegas.
Buka case diaphragma, periksa diaphragma dan seal apakah ada yang pecah,
berlubang atau robek. Spring aktuator harus diperiksa untuk keregangan yang
sebenarnya untuk memastikan bahwa tidak mengalami tekanan berlebihan.
Ganti setiap bagian yang rusak dan pasang kembali aktuator seperti sebelum
dilepas. Pastikan stem penghubung telah terpasang dengan benar pada pelat
diaphragma dan juga pastikan baut pada sekeliling case diaphragma telah
kencang Pastikan bahwa diaphragma dan seal penghubung telah berada pada
posisi yang benar dan tidak boleh meleset keluar dari tempatnya selama
memasang kembali. Langkah terakhir sebelum memasang kembali aktuator
pada valve adalah mengatur regangan pegas. Periksa name plate pada aktuator
untuk range operasi diaphragma yang tepat, biasanya 3 15 psi atau 20 100
Kt rev 3
MODUL I-02 55
kPa. Regangan pegas harus disetel supaya aktuator bekerja pada range penuh
sesuai dengan sinyal input yang dimasukkan yaitu range penuh. Pastikan
bahwa regangan pegas di set supaya bila diberi tekanan 3 psi ada sedikit
gerakan untuk mulai menggerakkan stem penghubung, kemudian pastikan
stem aktuator berhenti bergerak ketika sinyal input mencapai 15 psi.
Pegas mungkin memerlukan sedikit regangan untuk memberikan respons yang
benar pada sinyal input.
Jika aktuator telah diperiksa dan diset dengan benar maka itu dapat dipasang
ke valve dan diletakkan kembali pada aplikasinya.
4.4.1 KALIBRASI CONTROL VALVE
Untuk melakukan kegiatan kalibrasi, terlebih dahulu mengenal petunjuk awal
tentang control valve yang tertera pada name plate.
Name plate Control Valve
Gambar dibawah adalah name plate yang tertempel pada control valve?
Name plate tersebut tertempel pada yoke aktuator atau ada pula pada chase
diaphragma.
Nameplate mempunyai informasi khusus tentang valve dan actuator. Informasi
penting yang tercetak pada nameplate dapat dilihat sebagai berikut:
56
Nomor Seri : Nomor seri berhubungan dengan nomor seri gabungan dari
valve dan aktuator.
Tipe : Berhubungan dengan apakah aksi valve tersebut air to open (direct)
atau air to close (reverse).
Tekanan diaphragma 3 sampai 15 PSI : Informasi ini berhubungan dengan
range tekanan operasi diaphragma teristal. Range tekanan ini berbeda dengan
range bench set.
Bench Set : Karena tekanan operasi proses memakai gaya pada plug valve
maka hal ini perlu bench set valve yang berbeda dengan range operasi 3 15
psi. Ketika valve diinstal maka stroke yang sebenarnya adalah 3 sampai 15 psi
sinyal input.
Ukuran Bodi: Ukuran bodi berhubungan dengan ukuran valvenya itu sendiri.
Rating : Berhubungan dengan tekanan statis maksimum dari valve. Valve
tidak bisa dioperasikan dalam proses yang mempunyai nilai yang lebih tinggi
dari nilai rating ini.
Travel : Berhubungan dengan stroke valve atau jarak plug yang akan bergerak
dari tutup penuh atau buka penuh.
Material Bodi: Material bodi berhubungan dengan tipe logam bahan bodi
valve.
Karakteristik Flow : Karakteristik flow berhubungan dengan tipe plug yang
ada didalam valve. Karakteristik plug biasanya linier, equal percentage dan
quick openeing.
Material Plug : Material plug biasanya berbeda dengan material bodi valve.
Informasi diatas adalah informasi penting tentang control valve. Informasi ini
penting untuk menentukan apakah valvenya sesuai dengan aplikasi atau tidak.
Informasi secara lengkap tentang valve dapat ditemukan pada lembaran
spesifikasi ISA yang telah dilengkapi pada setiap control valve dalam lup
proses.
Lembaran-lembaran tersebut berisi spesifikasi operasi untuk valve dan penting
untuk pemeliharaan yang benar dan prosedur reparasi.
Kt rev 3
MODUL I-02 57
Halaman-halaman berikut adalah contoh lembaran-lembaran spesifikasi.
Mereview lembaran spesifikasi agar menjadi lebih mengenal dengan
informasi yang dikandung pada lembaran tersebut tentang control valve.
58
Kt rev 3
MODUL I-02 59
4.4.2 Langkah Melakukan Kalibrasi Control Valve meliputi :
1. Menyiapkan alat standar
· Alat standar untuk kalibrasi disiapkan sesuai dengan spesifikasi.
· Metode kalibrasi disiapkan sesuai dengan SOP.
· Permasalahan yang timbul dalam penyiapan peralatan dilaporkan
kepada pihak terkait.
2. Menyiapkan control valve yang akan dikalibrasi
· Control valve yang akan dikalibrasi disiapkan
· Pengecekan control valve yang akan dikalibrasi secara visual
dilakukan
· Pencatatan dilakukan terhadap identitas peralatan yang akan
dikalibrasi.
· Permasalahan yang timbul dalam penyiapan peralatan dilaporkan
kepada pihak terkait
3. Melakukan langkah kalibrasi.
· Control valve yang akan dikalibrasi dipasang/ dihubungkan dengan
alat standar
· Langkah langkah dalam kegiatan kalibrasi dilakukan sesuai prosedur.
· Pencatatan dilakukan terhadap hasil kalibrasi.
4. Melakukan evaluasi hasil kalibrasi
· Analisis dilakukan untuk mengetahui penyimpangan.
· Evaluasi dilakukan dari hasil antara pembacaan alat yang dikalibrasi
dengan alat standar.
· Hasil kalibrasi untuk proses perbaikan lebih lanjut dilaporkan kepada
pihak yang lebih berwenang.
5. Mendokumentasikan kegiatan.
· Kejadian dari setiap kegiatan yang perlu tindak lanjut dicatat dengan
menggunakan format yang berlaku.
· Tindakan penyelesaian dari setiap kegiatan dicatat dengan
menggunakan format yang berlaku.
60
Peraturan yang harus dipatuhi dalam melaksanakan kegiatan kalibrasi
control valve, supaya tidak terjadi kecelakaan kerja meliputi :
1. Undang undang tentang K3LL
2. Kebijakan / tata tertib perusahaan
3. SOP
· Pelaksanaan kalibrasi
a. Membuat Rangkaian Kalibrasi Control Valve seperti gambar dibawah ini
b. Bila ada Transducer I to P harus dikalibrasi tersendiri.
Teknis mengkalibrasi dengan memberi power supply, lalu memberi signal
input dan membandingkan dengan output-nya, bila terjadi selisih
dilakukan adjusment atau mengembalikan ke-setandart-nya.
c. Periksa Control Valve dan name plate sesuai Specifikasi Control Valve
d. Kalibrasi Control Valve menggunakan data-data pabrik dan metode yang
direkomendasikan
e. Periksa posisi travel indikator dengan skala indikator pada control valve
Air Supply
Signal
PI
PI
I/P
Signal Regulator
4-20mA
Air Supply
Kt rev 3
MODUL I-02 61
f. Dengan memberi input signal pneumatic bervariasi dengan mengatur
regulator, mulai nilai 0%, 25%, 50%, 75%, 100% untuk dua kondisi naik dan
turun atau menggunakan sinyal electric ke transducer ( I/P ).
Bila terjadi penyimpangan lakukan adjusment sesuai spesifikasi pada data
sheet. (Lihat Adjustment Control Valve di atas)
g. Pastikan travel indikator sesuai langkah di atas
h. Lakukan flushing dan tes hidrostatic pada pipa dimana control valve
tersebut akan dipasang sebelum Control Valve diinstall.
i. Selesai Test Hydrostatic, Control Valve dikeringkan dan kedua ujung
flange di tutup, agar tdk terkena kotoran.
j. Hasil harus sesuai spesifikasi plant dan manual dari vendor bila ada
perbedaan ikuti manual vendor
k. Jika ada penyimpangan atau eror dicatat dengan format berlaku dan
dilaporkan ke pihak terkait.
4.4.3 ADJUSTMENT CONTROL VALVE
a. Set-up Aktuator
Bench Set
Bench set dari suatu valve berhubungan dengan range input khusus aktuator
dimana valve akan mulai bergerak pada gerakan stem penuh pada bukaan
penuh menjadi tutup penuh (jika valvenya fail open) atau di mana valve mulai
bergerak pada gerakan tutup penuh menjadi buka penuh (jika valvenya fail
closed).
Bench set aktuator dilakukan pada kondisi khusus, terutama untuk
· Tidak adanya gaya dari proses kepada valve
· Tidak adanya gaya dari packing kepada valve
Range bench set berbeda dengan range 3 15 psi. Range bench set ditentukan
oleh perhitungan aksi tekanan operasi proses pada plug valve. Pada tekanan
proses yang tinggi mungkin menyebabkan suatu gaya pda valve fail closed
menjadi membuka, dan dalam hal ini range bench set mungkin mulai dari 4
12 psi. Sinyal 4 12 psi adalah stroke sebenarnya pada valve dari menutup
62
penuh menjadi membuka penuh. Ketika valve diinstal pada proses dan tekanan
proses yang beraksi pada plug kemudian sinyal yang sebenarnya adalah 3
15 psi yang diperlukan untuk menggerakkan valve.
Ketika mengkalibrasi valve periksalah range input aktuator. Jika valve
mempunyai nilai bench set, berarti valve harus mulai stroke atau bergerak
pada nilai tekanan minimum pada nilai bench set tersebut. Jika valve tidak
mempunyai nilai bench set, maka nilai minimum tekanan tersebut untuk mulai
bergerak adalah 3 psi atau 20 kPa. Periksa lembaran spesifikasi atau tag valve
untuk tekanan ini.
Diagram poin-poin penyetelan (adjustment) terlihat pada Gambar dibawah.
Menyetel regangan spring aktuator melalui spring adjuster seperti ditunjukkan
pada gambar. Suplai aktuator dengan ekanan 3 psi (diasumsikan bahwa range
bench set sama seperti range operasi valve). Aktuator harus mulai bergerak
dengan tekanan 3 psi atau sedikit diatas 3 psi. Jika aktuator bergerak sangat
cepat kemudian kencangi spring, jika bergerak tidak cukup cepat maka
kendorkan spring. Ulangi prosedur diatas sampai tekanan sinyal minimum
menghasilkan efek seperti yang diinginkan. Gunakan nilai sinyal range teratas
yaitu 15 psi atau 100 kPa, dan periksa untuk melihat bahwa valve tepat
berhenti pada titik ini. Jika spring sebenarnya telah dipasang pada valve, maka
sinyal 15 psi yang digunakan pada valve tersebut, maka valve harus bergerak
penuh pada range tersebut.
Kt rev 3
MODUL I-02 63
Seting Travel
Ketika sinyal input minimum (3 psi) pada valve digunakan pada aktuator
valve maka plug harus terletak pada seatnya sedemikian rupa sehingga tidak
adak aliran yang melewati valve tersebut. Ketika sinyal dinaikkan plug mulai
membuka. Adjustment stem perlu diperlakukan seperti ini. Stem dapat
dinaikkan atau diturunkan dengan mengendorkan mur pada konektor stem dan
memutar stem searah dengan arah jarum jam untuk mengangkat plug tau
memutar berlawanan arah jarum jam untuk menurunkan plug. Gunakan range
sinyal input penuh pada valve atau 15 psi. Ukur jarak gerakan (travel) untuk
melihat batas jarak gerakan (travel) plug yang diinginkan. Setelah stroke valve
disetel dengan cara yang benar kemudian kencangi murnya sedemikian rupa
sehingga stem valve tidak akan bekerja diluar travelnya.
Tindak Lanjut Hasil Kalibrasi
· Hasil kalibrasi untuk proses perbaikan lebih lanjut dilaporkan kepada
pihak yang lebih berwenang.
· Mendokumentasikan kegiatan
· Kejadian dari setiap kegiatan yang perlu tindak lanjut dicatat dengan
menggunakan format yang berlaku.
· Tindakan penyelesaian dari setiap kegiatan dicatat dengan
menggunakan format yang berlaku.
64
4.4.4 TROUBLE SHOOTING
Ada beberapa kemungkinan yang menyebabkan control valve tidak berfungsi dan bagaimana cara mengatasi permasalahan tersebut.
Usaha untuk mengatasi trouble kita menggunakan table failure mode effect analysis ( FMEA ) sebagai berikut :
N0 Nama Komponen Fungsi Penyebab kegagalan Dampak Solusi
I Actuator
Input supply/
konektor input
Sebagai
penghubung
masuknya signal
Bocor, tersumbat, Cv tidak berfungsi
dng baik
- Periksa & lakukan perbaikan
- Bersihkan
Top cover / casing
diaphragm
Sebagai ruang
kompresi
Kemasukan air Cv tidak berfungsi
dng baik
- lakukan venting pada AIS
- Perbaiki system AIS
Diapragma Sebagai tranducer bocor Cv tidak berfungsi
dng baik
- Ganti baru
- Membuat lapisan penahan
kebocoran
Spring melemah
Etc dng baik
II Bonnet
Packing bonnet Scale / kotor pada
Kt rev 3
MODUL I-02 65
area packing bonnet
Stem connector
kendor
Stem plug
Etc
III Bodi
plug & seat Buka tutup aliran Scale / kotor pada
plug atau seat
Terjadi kebocoran Bodi valve dibongkar dan
dibersihkan
Etc
66
BAB V
SISTEM PENGENDALIAN
5.1. PRINSIP-PRINSIP PENGENDALIAN PROSES.
Pada pengendalian manual operasi yang dilakukan oleh operator
adalah, pertama operator mengamati penunjukkan temperatur,
kemudian mengevaluasi apakah temperatur yang ada sudah sesuai
dengan yang dikehendaki. Apabila tidak sama dengan yang
dikehendaki, maka operator harus dapat memperkirakan seberapa
banya valve tersebut harus ditambah atau dikurangi bukaannya.
Kemudian operator harus benar-benar mengubah bukaan valve sesuai
dengan yang diperkirakan tadi. Dari uraian di atas dapat diambil
suatu kesimpulan bahwa dalan mengendalikan proses seorang
operator mengerjakan empat langkah kegiatan, yaitu :
Pada waktu operator mengamati suhu sebenarnya yang dia kerjakan
adalah mengukur variabel proses (Process Variable = PV), kemudian
membandingkan variabel proses dengan variabel proses yang
diinginkan (Set value = SV). Perbedaan antara variabel proses dengan
set value disebut sebagai error, oleh karena itu error dapat dituliskan
sebagai :
Error = Set Value (SV) Variable Process (PV) atau
= Variable Process (PV) Set Value (SV)
Berdasarkan besarnya error, operator kan menentukan arah
perubahan dari bukaan valve (menambah atau mengurangi) dan
seberapa besar koreksi yang diperlukan pada valve. Pada proses ini
sebenarnya operator menghitung untuk menentukan pengaturan
valve. Setelah proses penghitungan operator mengoreksi dengan
Mengukur à Membandingkan à Menghitung à Mengoreksi
67
mengatur bukaan valve. Hal ini juga berlaku pada suatu pengendalian
otomatis, hanya saja pada pengendalian otomatis semua pengaturan
dilakukan oleh alat-alat instrumentasi. Jadi pada pengaturan
otomatis manusia hanya melakukan pengaturan terhasap set value
(SV) dan untuk yang lainnya dilakukan oleh instrumentasi tersebut.
5.2. METODEL PENGENDALIAN PROSES
Metodel pengendalian proses dibagi dua macam, yaitu :
- Pengendalian oleh manusia (manual control)
- Pengendalian otomatis (automatic control)
a. Pengendalian oleh manusia (manual control)
Pada pengendalian secara manual memanfaatkan ketelitian dari
operator untuk mengendalikan suatu besaran proses. Jika harga
proses tidak sesuai dengan yang dikehendaki oleh operator, maka
operator tersebut akan melakukan adjustemet sebagai koreksi
terhadap besaran proses tersebut sampai proses berjalan stabil
dan hal ini dilakukan berulang-ulang selama kondisi proses tidak
sesuai dengan yang dikehendali oleh operator. Untuk lebih
jelasnya dapat dilihat pada gambar 2.1.berikut ini.
Gambar 2.1. Manual Control
68
Pada gambar di atas terlihat bahwa seorang operator sedang
mengamati variabel temperatur pada sebuah dapur (furnace),
apabila hasil penunjukan pada temperatur indikator (temperature
gauge) lebih besar dari temperatur yang dikehendaki oleh
operator, maka operator tersebut akan menambah jumlah aliran
dengan menambah bukaan valve, begitu juga sebaliknya apabila
hasil pembacaan pada temperatur gauge lebih kecil dari
temperatur yang dikehendaki maka operator akan mengurangi
jumlah aliran dengan jalan mengecilkan bukaan valve. Dilihat dari
segi ekonomis, pengendalian secara manual tentu lebih murah
dibandingkan dengan pengendalian secara otomatis karena
instrumen yang dibutuhkan lebih sederhana.
b. Pengendalian otomatis (automatic control)
Pada prinsipnya pengendalian otomatis sama dengan
pengendalian manual.
Pada pengendalian otomatis, peranan dari operator digantikan
oleh suatu alat yang disebut pengendali (controller). Jadi yang
bertugas menambah dan mengurangi bukaan valve tidak lagi
dikerjakan oleh operator tetapi atas perintah controller, operator
hanya bertugas memberikan harga ke controller (set value / set
point = SV / SP). Oleh karena itu pengendalian otomatis pada
valve harus dilengkapi dengan actuator sehingga unit valve
tersebut disebut dengan control valve. Sehingga apabila terjadi
ketidak sesuai harga yang diberikan operator terhadap controller
(SV), maka atas perintah controller akan membuka atau menutup
sesuai dengan kondisi operasi yang sedang berjalan (process
variable = PV). Untuk lebih jelasnya dapat dilihat pada gambar
2.2. berikut.
69
Gambar 2.2. Pengendalian otomatis
5.3 DIAGRAM KOTAK (BLOCK DIAGRAM)
Diagram kotak adalah merupakan alat bantu untuk mempermudah di
dalam mempelajari suatu sistem pengendaian.
Ada dua macam diagram kotak yang biasa dipakai, yaitu diagram
kotak simbolis dan diagram kotak matematis. Pada diagram kotak
tersebut, masing-masing elemen yang terdapat pada sistem
pengendalian diwakili oleh sebuah kotak. Pada diagram kotak
simbolis, setiap kotak dibubuhi nama atau symbol-simbol. Pada
diagram kotak matematis, setiap kotak dibubuhi fungsi matematik
yang merupakan hubungan input dan outpun elemen. Untuk lebih
jelasnya dapat dilihat diagram kotak berikut ini.
Gambar 2.3. Diagram kotak proses di furnace
VALVE
FURNACE
(PROSES)
LOAD
Pemakaian
panas (di pabrik)
-
Temperatur
Aliran bahan
bakar masuk
Posisi bukaan
(Opening)
+
70
5.4. TERMINOLOGI :
Variabel proses atau variabel yang dikontrol adalah variabel dimana
nilainya harus dipertahankan pada nilai yang presisi. Sebagai contoh,
mungkin kita dapat memanipulasi aliran cairan kedalam tangki untuk
mengatur level yang ada didalam tangki. Level yang ada didalam
tangki adalah variabel yang kita kontrol (variabel kontrol) atau
variabel proses.
Variabel proses adalah variabel dimana nilai yang kita ukur dengan
transmiter dan mengirimkannya ke kontroler agar dipantau dan
pertahankannya.
Ada empat variabel proses yang umum yaitu : temperatur, tekanan,
flow dan level.
Ada satu proses dimana variabel yang dikontrol sama dengan variabel
yang dimanipulasi yaitu proses flow.
5.4.1 Variabel Suplai
Variabel suplai pada proses ialah veriabel dimana nilainya
dikendalikan oleh final control element. Didalam semua hal tersebut
variabel suplai adalah faktor dominan dalam menentukan nilai
variabel yang dikontrol atau variabel proses, meskipun tidak hanya
variabel itu saja.
Variabel ini sering disebut manipulated variable. Hal ini berarti
bahwa adalah variabel dimana nilainya diatur oleh final control
element.
5.4.2 Beban Proses
Beban proses adalah variabel, yang cenderung merusak nilai proses.
Sebagai contoh, kita asumsikan bahwa kita mempunyai proses level
dimana kita memanipulasikan aliran kedalam tangki. Cairan yang
mengalir keluar dari tangki mempunyai kecepatan tertentu. Air
yang mengalir keluar dari tangki adalah beban proses.
71
Suatu perubahan pada cairan yang mengalir keluar adalah
mengganggu proses. Lup pengontrolan diimplementasikan untuk
menghilangkan pengaruh gangguan pada proses tersebut.
Proses thermal dioperasikan dengan menyuplai uap ke heat
exchanger. Aliran uap adalah manipulated variable. Temperatur
produk aliran yang keluar dari heat exchanger adalah variabel yang
dikontrol (variabel control) atau variabel proses. Beban pada proses
adalah sejumlah panas yang hilang ke udara luar dari heat
exchanger, atau nilai panas (enthalphy) dari uap, atau temperatur
produk yang dipanaskan didalam heat exchanger. Suatu perubahan
nilai beban adalah gangguan terhadap lup.
Gambar 2.4. Heat Exchanger Sederhana
5.4.3 Set Point
Set Point adalah istilah nilai yang kita inginkan pada variabel
yang dikontrol untuk dipertahankan. Sebagai contoh proses level
pada Gambar 2.5. Pada gambar menunjukkan tinggi tangki terbuka
10 ft. Span pengukuran 8 ft (1 ft off dari bagian bawah tangki dan 1
ft off dari bagian atas tangki).
72
Set point pada kontroler dapat dalam satuan engineering ft atau
persen dari span. Set point adalah 4 ft akan mempertahankan level
5 ft cairan yang ada didalam tangki. Set point 50% juga akan
mempertahankan 5 ft cairan didalam tangki.
Gambar 2.5. Proses Level Sederhana
Adalah penting bahwa tidak semua kontroler dapat mendisplaikan
dan menggunakan set point dalam skala satuan engineering.
Kontroler elektronik analog dan pneumatik menggunakan set point
dalam skala persen. Hanya beberapa kontroler digital yang
menggunakan set point dalam satuan engineering.
Operator harus tahu span variabel yang dikontrol jika ia perlu tahu
nilai engineering nyata dari set point dan juga proses variabel.
Dalam suatu hal, nilai set point atau nilai yang diinginkan proses
pada lup kontrol dirancang untuk dipertahankan.
73
5.4.4 Transmiter
Transmtter adalah merupakan instrument yang merubah besaran
yang dihasilkan oleh sensing element (sensor) menjadi suatu sinyal
standar agar dapat dimengerti oleh instrument lainnya (controller,
recorder).
5.4.5 Controller
Controller adalah instrument yang fungsinya membandingkan
process variable yang sedang berjalan terhadap set variable dan
hasilnya digunakan sebagai dasar perhitungan control output yang
bersarnya berdasarkan aksi dan mode pengontrolnya, sinyal control
output digunakan sebagai dasar koreksi atas deviasi yang
diterimanya.
Aksi controller adalah :
· Direct action, artinya adalah apabila terdvapat kenaikan
input (PV) melebihi set variable (SV), maka output controller
(mv) akan naik.
· Reverse action, artinya adalah apabila terdvapat kenaikan
input (PV) melebihi set variable (SV), maka output controller
(mv) akan turun.
Sedangkan mode kontroler adalah :
· Proportional (P) Control
· Proportional + Integral (PI) Control
· Proportional + Integral + Derivative (PID) Control
Sinyal control output (mv) digunakan sebagai penggerak final
control element (Control Valve).
5.4.6 Final Control Element
Final control element adalah element akhir dari suatu system
pengendalian yang fungsinya mengkoreksi perbedaan antara process
74
variable (PV) terhadap set variable (SV) berupa gerakan naik-turun
(buka-tutup) valve sesuai sinyal yang diterimanya dari kontroler.
Ditinjau dari gerakan valve-nya, aksi control valve terdiri dari :
· Air To Open (ATO), yaitu apabila control valve menerima
sinyal dari controller sebesar 3 15 psi gerakannya akan
mengakibatkan bertambahnya aliran yang melewatinya.
· Air To Closed (ATC), yaitu apabila control valve menerima
sinyal dari controller sebesar 3 15 psi gerakannya akan
mengakibatkan berkurangnya aliran yang melewatinya.
5.4.7 Proses
Adalah merupakan variabel yang dikendalikan dalam suatu system
pengendalian.
Ada empat variabel proses yang biasa dikendalikan di dalam suatu
system pengendalian diantaranya adalah berupa tekanan
(Pressure), temperature (Temperature), laju aliran (Flow) dan
tinggi permukaan fluida (Level).
5.5 ELEMEN-ELEMEN SISTEM PENGENDALIAN
Dalam suatu sistem kontrol sekurang kurangnya terdapat 5 macam
elemen utama yang membentuk system kontrol yaitu :
1. Sensing element (Sensor), adalah elemen yang pertama kali
merasakan adanya variable proses dan kemudian merubahnya ke
dalam bentuk gerakan mekanik atau sinyal electric yang sesuai
dengan besarnya varibel yang dideteksinya.
2. Proses, adalah sebutan variabel proses yang dikontrol/
dikendalikan.
3. Transmitter, berfungsi untuk merubah nilai variabel proses yang
dirasakan oleh sensor menjadi bentuk signal standard dan
ditransmisikan ke dalam instrument lainnya (controller,
recorder) yang besarnya tergantung dari jenis transmitter-nya
75
yaitu 4-20 mA atau 1-5 Vdc (untuk transmitter elektrik) atau 3-15
psi (untuk transmitter pneumatic)
4. Elemen Pengatur (Controller), adalah elemen pengatur
memanfaatkan signal error yang dihasilkan untuk kemudian
digunakan sebagai dasar untuk memberikan memberikan
perintah perbaikan yang akan dilakukan oleh elemen pengontrol
akhir (final control element).
5. Elemen Kontrol Akhir (Final Control Element), dapat berupa
control valve, motor, pompa yang menerima dan melaksanakan
signal instruksi yang diberikan oleh controller untuk
mempertahankan nilai variabel proses pada nilai setpoint-nya.
Kelima macam elemen tersebut dapat dihubungkan satu sama lain
baik secara hubungan terbuka (open loop) maupun tertutup (closed
loop). Istilah open loop dan closed loop akan mempermudah kita
dalam memahami sistem kontrol manual dan otomatis.
Gambar 2.9. Elemen pengendalian level
76
Pada gambar di atas tampak bahwa di dalam pengendalian level
terdiri dari elemen-elemen pengendalian, yaitu :
FT : adalah merupakan singkatan dari Flow Transmitter, yang di
dalamnya terdapat sensor (diaphragma) yang mendeteksi
perbedaan tekanan (differential pressure) antara high level
dengan low level dan hasilnya berupa keluaran sinyal standar
yang sesuai dengan beda tekanan yang dirasakannya.
LIC : adalah merupakan singkatan dari Level Indicator Control.
LV : adalah merupakan singkatan dari Level Valve yang berupa final
control element (control valve) dengan aksi reverse.
Gambar 2.10. Elemen-elemen sistem pengendalian aliran
Untuk melihat letak masing-masing elemen pengendalian digunakan
diagram kotak, pada gambar 2.11. ditampilkan diagram kotak sistem
pengendalian secara otomatis. Di dalam diagram kotak sistem
77
pengendalian otomatis terdapat elemen proses, elemen pengukuran
(sensing elemen dan transmitter), elemen controller (control unit)
dan final contol elemen (control valve).
5.6 CONTROL LOOP
Apabila dilihat dari bentuk Control loop dibagi dalam dua kategori,
yaitu: open dan closed loop.
Perbedaan utama antara kedua contol loop adalah adanya proses
koreksi (feedback) pada tipe closed loop, sedangkan pada open loop
tidak terdapat proses koreksi tersebut, sehingga tidak ada
mekanisme yang menghubungkan produk yang terjadi dengan input
yang dikehendaki.
5.6.1 PENGENDALIAN LOOP TERBUKA (OPEN LOOP CONTROL SYSTEM)
Sistem pengendalian loop terbuka (open loop control system), atau
sering juga disebut sebagai sistem pengendalian umpan balik maju
(feed forward control) adalah sistem pengendalian yang keluarannya
tidak akan dapat mempengaruhi aksi dari pengendaliannya. Jadi pada
sistem pengendalian loop terbuka keluarannya tidak diukur atau
diumpan balikkan untuk dibandingkan dengan masukannya dan sistem
tersebut biasanya bekerja pada manual control. Untuk lebih jelasnya
dapat dilihat pada gambar 2.11. berikut ini.
Gambar 2.11. Sistem pengendalian loop terbuka
78
5.6.2 PENGENDALIAN LOOP TERTUTUP
Sistem pengendalian loop tertutup atau sering juga disebut sebagai
sistem pengendalian umpan balik (feed back control) adalah
merupakan sistem pengendalian yang sinyal keluarannya mempunyai
pengaruh langsung pada aksi pengendaliannya. Pada sistem
pengendalian loop tertutup ini terdapat signal kesalahan penggerak,
yang merupakan selisih antara signal masukan dan signal umpan balik
(yang berupa signal keluaran dari proses yang dikendalikan) yang
diumpan balikkan ke arah masukan untuk memperkecil kesalahan dan
membuat harga keluaran akan mendekati dengan harga yang
diinginkan. Atau dengan kata lain, pada aksi umpan balik digunakan
untuk memperkecil kesalahan sistem dan sistem tersebut biasanya
bekerja pada automatic control. Untuk lebih jelasnya dapat dilihat
pada gambar 3.2 berikut ini.
Gambar 3.2. Sistem pengendalian loop tertutup
Metoda pengendalian tertutup (close loop control) antara lain
adalah:
1. Feed back control system
2. Feed forward control system
3. Cascade control system
79
Feed Back Control System
Feedback control termasuk kategori single loop control. Feedback
loop mengirimkan hasil pengukuran ke controller untuk
dibandingkan dengan nilai setpoint. Jika proses variabel tidak
sama dengan setpoint, controller akan bereaksi untuk
menyamakannya.
Feedback control paling banyak dipakai di industri. Keuntungan
utamanya adalah dapat mengontrol semua proses secara langsung.
Kekurangannya adalah error harus terjadi sebelum dapat
dikoreksi.
Berikut adalah aplikasi feedback control:
1. Pressure control loop
Pressure control loop bereaksi berdasarkan kecepatan. Loop
dapat merespon perubahan dari beban (load) atau mengontrol
aksi secara cepat atau lambat. Kecepatan pengontrolan ini
ditentukan oleh volume dari proses fluid. Contohnya pada
sebuah sistem penyimpanan gas yang besar (gas storage
facilities) pergerakan controller cenderung lebih lambat
dibandingkan dengan sistem yang bervolume kecil.
Gambar 3.3. Pressure control loop
80
2. Flow control loop
Secara umum flow control loop dikenal sebagai fast loop
yang merespon perubahan dengan segera. Oleh karena itu flow
control equipment harus mempunyai sampling dan response
time yang cepat.
Gambar 3.4. Flow control loop
Flow control cenderung sensitif sehingga menimbulkan fluktuasi
atau noise pada sinyal control. Untuk mengkompensasi noise,
sebagian besar flow transmitter memiliki pengaturan
damping yang berfungsi untuk mem-filter noise.
Karena temperatur dari proses fluida mempengaruhi density,
pengukuran temperatur juga disertakan dalam pengukuran
flow, dan kompensasi temperatur ini di masukkan dalam
kalkulasi flow.
3. Level control loop
Perubahan kecepatan aliran liquida pada level control loop
umumnya disebabkan oleh ukuran dan bentuk proses vessel
(tangki). Contohnya: tangki yang besar akan membutuhkan
waktu yang lebih lama untuk diisi dibandingkan tangki kecil.
81
Faktor lain adalah flow rate input dan outflow. Tank overflow
kadangkala menjadi masalah yang harus dihindari sehingga
digunakan redundant control system.
Gambar 3.5. Level control loop
4. Temperature control loop
Karena membutuhkan waktu untuk mengubah temperatur fluida
proses, temperature loop umumnya lambat. Control strategi
feedforward sering dipakai untuk menaikkan kecepatan respon
temperature control loop. Final control element pada
temperature control loop biasanya fuel valve menuju sebuah
burner atau steam valve untuk aplikasi heat exchanger.
Adakalanya fluida yang lebih dingin (air dingin) dicampurkan ke
proses (mix) untuk mengontrol temperatur.
82
Gambar 3.6. Temperature control loop
Feed-forward (FF) control
Feed forward (FF) control adalah metode umum untuk kompensasi
disturbance terukur. FF controller mengukur disturbance sebelum
mempengaruhi proses, dan melakukan manipulasi untuk
menghilangkan-nya. Untuk itu dibutuhkan magnitude dan timing
yang tepat ketika aksi koreksi terjadi. Proses akan memburuk jika
manipulated variable yang dikoreksi terlalu cepat atau sebaliknya.
Pada aplikasi yang sama dapat dilihat pada gambar 3.7.
Ada 3 elemen pada diagram control heat exchanger ini yaitu:
· Temperatur controller, yaitu sebagai feedback controller
· Flow controller, yaitu sebagai FF controller,
· Summer yang menjumlahkan output dari kedua controller
FF controller biasanya digabungkan dengan feedback controller. Ini
bertujuan untuk mendapatkan nilai magnitude dan laju perubahan
yang konsisten.
83
Gambar 3.7. Feedback + FF controller
Cascade control
Cascade control pada prinsipnya adalah 2 buah control loop yang
disusun secara serial. Output controller yang pertama
(primary/master) diumpankan pada setpoint controller kedua
(secondary/slave).
Secara umum cascade control dipakai apabila variabel kontrol
primer bereaksi lambat terhadap perubahan disturbance.
Keuntungan pemakaian control ini adalah:
Ø Mengkondisikan agar secondary controller bereaksi lebih cepat
mengatasi disturbance
Ø Mengkondisikan agar secondary controller dapat mengatasi
kondisi non linear pada valve
Ø Memungkinkan agar operator dapat melakukan intervensi
langsung pada secondary controller (misalkan pada saat start-
up)
FT
100
FIC
100
TIC
101
TT
101
+
Process Fluid
Steam
84
Gambar 3.9. Diagram cascade control
Gambar 3.9 memberikan contoh dari cascade control pada
aplikasi sebuah heat exchanger. Perubahan pada laju alir steam
akan mengubah laju perpindahan panas (heat transfer) pada
exchanger.
Pada aplikasi ini terdapat 3 komponen penting yang
mempengaruhi loop:
Ø fast process, yaitu steam flow
Ø slow process, yaitu heat transfer
Ø disturbance, yaitu steam pressure
Heat transfer adalah slow process. Karena itu dibutuhkan teknik
dan skill tersendiri untuk melakukan tuning temperature
controller. Dengan menggunakan cascade controller, outlet
temperature akan lebih stabil dan disturbance dapat dihilangkan.
85
Syarat yang harus dipenuhi untuk menjalankan cascade control
adalah: secondary loop harus beroperasi minimal 5 kali lebih cepat
dari pada primary loop.
Catatan:
Prosedur tuning untuk cascade control adalah melakukan tuning
pada secondary loop terlebih dahulu diikuti dengan primary loop.
Ini disebabkan tuning pada secondary loop sangat besar
pengaruhnya pada primary loop. Tapi tuning pada primary loop
hampir tidak berpengaruh pada secondary loop.
86
6.1 CONTROLLER
Controller adalah salah satu peralatan instrumentasi yang berfungsi
membandingkan nilai pengukuran terhadap nilai yang dikehendaki (set
point), dan sesuai dengan modenya menghasilkan signal kendali sebagai
keluaran yang sebanding dengan selisih nilai pengukuran set point
tersebut.
Didalam melakukan pengendalian proses, controller dilengkapi dengan
panel-panel, diantaranya adalah :
1 Aksi kontrol (Control action),
2 Mode kontrol (Control mode),
6.1.1 AKSI KONTROL (CONTROL ACTION)
Control action adalah merupakan aksi dari kontrol yang dapat
diubah-ubah dari direct menjadi reverse atau sebaliknya dan
ditentukan sesuai dengan kebutuhannya.
a. Pada controller dengan aksi Direct, adalah merupakan aksi
controller apabila terjadi kenaikan sinyal pengukuran (PV), maka
menyebabkan kenaikan sinyal output sedangkan apabila terjadi
kenaikan set point (SV) maka output akan turun dengan
menghasilkan kesalahan (error) sebesar PV SV.
b. Pada controller dengan aksi Reverse, adalah merupakan aksi
controller apabila terjadi kenaikan sinyal pengukuran (PV), maka
menyebabkan penurunan sinyal output sedangkan apabila terjadi
kenaikan set point (SV) maka output akan naik dengan
menghasilkan kesalahan (error) sebesar SV PV.
87
6.1.2. MODE KONTROL (CONTROL MODE)
Controller dapat diatur untuk berfungsi secara sempurna pada
berbagai macam aplikasi. Pengaturan mode controller ini melibatkan
tiga fungsi kontrol matematis yang bekerja sekaligus, yaitu:
Proportional-Integral-Derivative (PID). PID dapat diartikan sebagai
serangkaian aturan-aturan untuk memberikan kestabilan pada sistem
control closed loop. Penggunaan PID bertujuan untuk membuat nilai
terukur (PV) agar sama dengan nilai setpoint dapat dicapai.
Fungsi PID adalah sbb:
a. Proportional control (gain): menentukan selisih antara setpoint
dan process variable (error), lalu memberikan perubahan yang
proporsional kepada control untuk menghilangkan error tersebut.
Proportional control digunakan untuk menjaga proses sesuai
dengan setpoint tanpa fluktuasi yang berarti menggunakan
proportional control
b. Integral control (reset): menentukan apakah terjadi offset dari
setpoint dan PV terhadap waktu, kemudian melakukan koreksi
untuk menghilangkan offset tersebut. Integral control digunakan
untuk menghilangkan offset menggunakan reset control.
c. Derivative Control (rate): memonitor laju perubahan PV dan
melakukan aksi koreksi jika terdeteksi laju perubahan yang tidak
normal. Dertive digunakan untuk mempercepat respon controller
pada disturbance yang besar menggunakan derivative control
Dasar pemakaian mode kontrol disesuaikan dengan sifat proses yang
akan dikendalikan apakah prosesnya bersifat cepat atau lambat.
Tidak semua proses membutuhkan full PID control. Jika offset yang
kecil dapat ditolerir pada sebuah proses, maka proportional control
saja (P only)sudah cukup. PI control digunakan jika offset tidak
88
dapat ditolerir. PID control dipakai jika pada proses terjadi offset,
noise dan deadtime yang menjadi masalah.
PID mempunyai nilai parameter yang harus dimasukkan nilainya oleh
pemakai dan nilainya berbeda untuk setiap jenis control. Proses
menentukan nilai-nilai parameter ini dikenal dengan istilah PID
tuning yang akan dibahas pada Bab 5.
6.1.3. Proportional control
Kebanyakan sistem kontrol sudah bekerja bagus hanya dengan
menggunakan proportional control (P only). Gambar 4.1
memperlihatkan hubungan antara posisi valve dengan error sebagai
ciri dari proportional control. Posisi valve berubah pada proporsi
yang persis dengan besarnya error. Respon valve terjadi hampir
seketika, dan valve kembali ke nilai awal jika error kembali ke
zero. Dalam hal ini diasumsikan output controller selalu menuju ke
sebuah control valve.
Hubungan antara penyimpangan setpoint (error) dengan posisi
valve (controller output) untuk aksi proportional diekspresikan oleh
persamaan berikut:
mv = Kc.e + b .. (1)
Dimana:
mv = Controller Output
Kc = Controller gain yang besarnya adalah 100/PB
e = Error (besarnya tergantung aksi controller)
b = bias
Persamaan di atas disebut algoritma kontrol. Gain (Kc) disebut juga
controller sensitivity.
· Proportional Band (PB)
Proportional band adalah besarnya perubahan PV (dalam persen)
terhadap full travel dari final control element. Sebagai contoh,
pada sebuah level controller: Jika diinginkan perubahan level
dengan range 7 inchi dari sebuah control valve yang bergerak
dari posisi open menjadi close memakai displacer 14 inchi, maka
89
dikatakan level controller tersebut mempunyai PB 50%. Contoh
yang sama jika dinginkan perubahan level 28 inchi menggunakan
displacer yang sama, maka level controller tersebut mempunyai
PB 200%.
PB dapat dituliskan dalam rumusan :
PB =
Kc
%100
atau Kc =
PB
%100
(2)
Dimana
PB = Proportional Band (%) adalah merupakan persentasi
kenaikan input untuk mendapatkan output 100%.
Kc = Gain (faktor penguatan), didefinisikan sebagai
perbandingan kuat sinyal output terhadap input
Gain kontrol hanya merespon pada perubahan erro, tetapi tidak
mengembalikan PV ke setpoint
Apabila PB yang kecil (narrow bands) mempunyai respon yang
lebih sensitif dibandingkan PB besar (wide bands) seperti pada
gambar berikut:
Gambar 4.1. Efek dari proportional band
PB=50%, Kc=2
Time
PB=100%, Kc=1
PB=200%, Kc=0.5
Controller
Error, E
Controller
Output, O
0
1
0
0.5
1.0
2.0
90
Gambar 4.2. Grafik dari control range
· Bias
Bias adalah jumlah output dari proportional controller ketika
error dalam kondisi zero. Dari persamaan (1), terlihat bahwa
ketika error = zero, controller output juga = zero. Pada saat ini
kondisi valve akan menuju fail-safe position-nya (fully close - NC
atau fully open - NO) dan tidak ada aksi throttling. Akibatnya
proses akan langsung terganggu sekejap setelah di koreksi. Aksi
throttling akan berubah menjadi on/off. Dengan menambahkan
bias, aksi throttling akan muncul, dan posisi valve akan tetap
pada kondisi yang terakhir karena controller tetap mengeluarkan
output. Ini membuat persamaan (1) menjadi:
mv = Kc.E + b .. (3)
Dimana:
b = Bias (persen dari full output)
Umumnya manufaktur akan memberikan nilai preset bias
sebesar 50%. Ini artinya pada saat zero error, controller
masih memberikan 50% output dari skala penuh, berapapun
nilai seting PB-nya. Pemakai dapat melakukan adjustment
output bias secara manual antara 50% sampai 100%.
Measurement
100 %
0 %
PB=50%
Kc=2
PB=100%
Kc=1
PB=200%
Kc=0.5
Setpoint
91
· Offset
Kita sudah mengetahui bahwa error adalah selisih antara
setpoint dengan PV. Pada proportional controller, perubahan
setpoint atau load akan menimbulkan permanent error yang
disebut offset. Offset tidak mungkin dihilangkan oleh
proportional controller karena proportional output hanya
merespon terhadap perubahan error, bukan error permanen.
Besarnya offset dapat dituliskan dalam rumusan:
DE = PB(DO)/100 . . (4)
Dimana:
DE = Offset (perubahan error)
DO = Perubahan posisi valve
PB = Proportional Band
Timbulnya offset dapat diilustrasikan seperti berikut:
Sebuah tangki dikontrol oleh proportional only level controller.
Selama output tangki konstan, level akan tetap berada pada nilai
setpoint. Ketika operator membuka outlet valve lebih besar,
level akan turun. Error akan bertambah sehingga controller akan
menaikkan output-nya proporsional dengan besarnya error.
Control valve akan membuka lebih besar hingga akhirnya
tercapai keseimbangan antara liquida masuk dan keluar. Pada
titik ini level kembali stabil, namun tidak lagi berada pada
setpoint-nya.
Gambar 4.3. Offset pada level controller
CO
PV
SP Offset
CO
PV
SP Offset
Outle
t
Inlet
valve
www.pas.co
m
92
Selisih antara setpoint dengan level yang baru inilah yang
disebut offset, dan dapat dieliminasi jika operator melakukan
reset dengan menambahkan bias. Cara lain adalah
menambahkan mode integral pada controller.
Offset dapat diminimalkan dengan menaikkan sensitifitas
controller (mengecilkan PB), namun controller yang terlalu
sensitif akan berakibat unstable. Proportional only controller
adalah pilihan paling tepat pada aplikasi dimana offset dapat
ditolerir.
Proportional control summary
Keuntungan:
Ø Sederhana dan murah
Ø Tuning mudah dilakukan
Ø Memberikan respon yang cepat dan relatif stabil
Kerugian:
Ø Timbulnya offset (permanent error)
Setting:
Pada PB kecil berarti:
Ø Gain besar
Ø Offset minimum
Ø Kemungkinan timbul cycling
Pada PB besar berarti:
Ø Gain kecil
Ø Offset besar
Ø Loop lebih stabil
Tuning Procedure:
Turunkan gain ½-nya jika terjadi cycling
6.1.4. Proportional + integral control
Aksi integral (reset) didefinisikan sebagai waktu yang dibutuhkan
untuk merubah controller output sebanyak perubahan yang
disebabkan oleh aksi proportional. Aksi integral umumnya
93
digunakan bersama dengan aksi proportional (hampir tidak ada
controller yang mempunyai mode integral only).
Dengan tambahan mode integral, output controller akan
merespon terhadap besar dan lamanya error. Selama deviasi dari
setpoint masih terjadi, controller akan terus memberikan sinyal
output untuk mengurangi deviasi (error) tersebut. Laju perubahan
output controller sebanding dengan arah (magnitude) error
seperti diilustrasikan pada gbr. berikut:
Proportional + Integral control (PI control) adalah aksi control
yang paling direkomendasikan pada hampir semua aplikasi di
lapangan. Penggabungan aksi proportional dan integral ini
memberikan respon dan stabilitas control yang tinggi tanpa offset.
Integral berfungsi sebagai automatic bias adjustment untuk
menghilangkan offset.
Output dari PI controller diekspresikan sbb:
Gambar 4.4. Aksi PI control
+
Controller Output
P action
I action
X %
X %
TR
94
úû
ù
êë
é
+= òedt
Ti
1
eKcmv + b (5)
Dimana:
Ti = Integral time (reset time)
Proportional + Integral control summary
Keuntungan:
Ø Menghilangkan error permanen
Kerugian:
Ø Timbulnya reset wind-up
Ø Kemungkinan overshoot
Setting:
Fast reset (repeats/min kecil) :
Ø Gain tinggi
Ø Proses kembali menuju setpoint dengan cepat
Ø Kemungkinan cycling
Slow reset (repeats/min besar):
Ø Gain kecil
Ø Proses kembali ke setpoint dengan lambat
Ø Loop lebih stabil
Tuning Procedure:
Ø Turunkan reset 1/3-nya jika terjadi cycling
Gambar 4.5. PI controller mengeliminasi offset
CO
PV
SP
CO
PV
SP
95
6.1.5. Proportional+integral+derivative control
Aksi derivative (disebut juga rate) membuat output controller
sebanding dengan laju perubahan error. Ini berarti jika proses
dalam kondisi stabil, meskipun ada error, output controller tetap
akan zero.
Derivative umumnya dikombinasikan dengan aksi proportional
atau proportional+integral. Aksi derivative menambahkan elemen
antisipasi (lead action) pada controller. Fungsinya menaikkan
kecepatan respon controller dan kompensasi lag yang ditimbulkan
oleh aksi integral.
Berikut adalah ekspresi output dari PD controller:
be
dt
d
TdeKcmv +ú
û
ù
ê
ë
é
+= .. (6)
Dimana:
Td = Derivative time
Untuk PID controller, persamaan diatas akan menjadi:
ú
û
ù
ê
ë
é
++= ò e
dt
d
Tddte
Ti
1
eKcmv . . (7)
Proportional+Integral+Derivative control summary
Keuntungan:
Ø Perubahan output lebih cepat (responsif)
Kerugian:
Gambar 4.5. PID controller performance
CO
PV
SP
CO
PV
SP
96
Ø Ikut memperkuat sinyal noise
Ø Pada fast proses (pressure dan flow) akan terjadi cycling
Setting:
Large rate (minutes kecil):
Ø Gain tinggi
Ø Perubahan output besar
Ø Kemungkinan cycling
Slow rate (minutes besar):
Ø Gain kecil
Ø Perubahan output kecil
Ø Loop lebih stabil
6.1.6. GAIN LOOP (KL)
Yang dimaksud dengan gain loop adalah perkalian antara gain yang
terlihat di dalam sistem pengendalian proses (controller gain, plant
gain, transmitter gain dan Control valve gain). Gain loop dapat diatur
melalui gain controller dengan cara mengatur proportional band
(PB).
Secara matematis gain loop dapat dirumuskan sebagai berikut :
Kl = Kc x Kp x Kt x Kv
Dimana :
Kl = gain loop
Kc = gain controller
Kp = gain plant
Kt = gain transmitter
Kv = gain valve
Hubungan input dan output yang menghasilkan gain pada tiap
komponen adalah :
S
V
x
V
S
x
V
V
x
S
S
Kl =
97
6.2. LEVEL CONTROLLER FISHER TYPE 2500
Level controller adalah alat untuk mengontrol ketinggian fluida cair
yang berada di dalam tangki. Secara otomatis tinggi rendahnya
minyak dapat diatur dengan memutar dial rise level kekanan atau
kekiri.
Level control ini dilengkapi displacer yang terpasang dalam chamber
(external mounted sensor).
floating. Standart untuk semua displacer adalah panjangnya 14 .
Gambar 4.6. Level controller
Gambar 4.7. Instalasi Level controller
Prinsip Kerja
98
Level controller dilengkapi dengan displacer yang bekerja berdasarkan
hukum Archimides. Prinsip Archimides pada dasarnya berat benda yang
dicelupkan pada zat cair akan berkurang beratnya sebesar berat zat
cair yang dipindahkan.
a b
Gambar 4.8. (a) Hukum Archimedes dan (b) Displacer
Persamaan kesetimbangan gaya untuk silinder yang tercelup pada zat
cair seperti gambar 4.8.a, dapat ditulis sebagai berikut :
( ) mggh
4
d
F 2
2
y -
p
r= .................................... (1)
Dimana :
Fy = gaya resultante vertikal
r = massa jenis cairan
= luas penampang silinder
g = konstanta gravitasi
h = panjang displacer yang tercelup ke dalam cairan
m = massa silinder
bila Fy = 0, h2 dapat ditentukan :
rA h2g mg = 0 (2)
( )
4
d
2
p
99
dari sini, ketinggian pencelupan silinder h2 ialah :
Ag
Ag1h
Ag
mg
h c
2
r
r
=
r
= atau
r
r
= c
1
2
h
h
.......................................... (3)
Perubahan ketinggian cairan menyebabkan berat displacer berkurang
kemudian diubah menjadi gerakan puntir melalui torque tube.
Gambar 4.9. Blok diagram Displacer, Torque Tube dan Controller
6.3. PRESSURE CONTROLLER FISHER TYPE 4150
Type ini adalah series pneumatic pressure controller yang
menggunakan bellows atau bourdon tube sebagai sensing element
untuk tekanan gas atau liquid.
Controller dengan output standart (3-15 psi) dapat digunakan untuk
menggerakkan final control element.
Gambar 4.10. Pneumatic Pressure Controller Fisher Type 4150
Displacer Torque Tube Controller
100
6.3 TUNING CONTROLLER
Controller di-tune adalah upaya untuk mencocokkan karakteristik control
equipment dengan proses untuk mencapai tujuan sebagai berikut:
1. Sistem merespon error dengan segera
2. Sistem memperoleh kestabilan (PV tidak berosilasi disekitar SP)
6.3.1 KOMPONEN-KOMPONEN TUNING CONTROLLER
1. Proportional Mode
Proportional mode tidak terlepas dari gain controller, karena
kekurangan dari proportional dapat diminimalkan oleh pengaturan
Proportional Band untuk kestabilan proses
Gain controller dirumuskan : Kc = 100/PB
2. Integral mode
Aksi integral sangat tergantung dari lamanya error , setting
integral dinyatakan dalam repeats per minutes, yaitu berapa kali
aksi proportional yang diulang selama 1 menit. Penambahan reset
berarti menambah satu lagi komponen gain pada controller.
Semakin cepat aksi reset, semakin besar gain.
Reset windup
Reset windup adalah situasi dimana output controller bergerak ke
salah satu posisi extreme (minimum atau maksimum) karena
adanya selisih yang besar antara setpoint dengan proses.
Controller dapat dilengkapi dengan anti reset windup, yang
berfungsi agar output dapat mengejar setpoint dengan cepat dan
meminimilkan overshoot.
101
3. Derivative mode
Pada beberapa proses yang besar dan lambat, respon controller
terhadap perubahan yang kecil tidak begitu baik. Untuk
memperbaiki respon ini diperlukan derivative mode.
6.4 METODE TUNING
6.4.1. Quarter Decay Method
Metode ini dipakai pada closed loop tuning yang berarti mode
controller harus tetap pada posisi auto ketika tuning dilakukan.
Metoda quarter decay menentukan batas akhir sensitifitas tuning
sebuah controller. Seringkali tuning yang dihasilkan terlalu ketat
(terlalu sensitif) pada proses-proses yang membutuhkan
pergerakan valve cepat.
Untuk mencegah terjadinya ketidakstabilan valve, konstanta
tuning harus diset pada nilai 1½ kali dari nilai yang didapat dari
metode quarter decay. Lalu dilanjutkan dengan tuning.
Secara umum urutan tuning adalah sbb:
1. Posisikan controller pada automatic mode. PB harus berada
pada nilai terbesar (gain terkecil). Integral time berada pada
nilai tertinggi (minutes per repeat). Derivative time juga
pada nilai tertinggi.
2. Lakukan perubahan kecil pada setpoint dan rekam hasilnya
hingga proses kembali normal
3. Kembalikan setpoint ke nilai aslinya. Rekam hasil seperti
sebelumnya.
4. Turunkan PB (naikkan gain) sedikit dan ulangi langkah 1 3
sehingga rekaman output menyerupai gambar 5.5, yaitu
hingga amplitudo kurva B kurang lebih 1/4 kali kurva
sebelumnya.
102
6.4.2. Ultimate sensitivity method
Ultimate sensitivity method juga dipakai pada closed loop test.
Posisi controller pada automatic mode. Proses tuning dilakukan
sbb:
1. Set controller pada proportional only, atur integral time
dan/atau derivative time pada nilai minimumnya.
2. Kurangi PB (naikkan gain) secara perlahan (step kecil) sambil
mengujinya dengan mengubah-ubah setpoint hingga
controller mulai berosilasi secara kontinyu seperti gambar
berikut:
Sampai pada titik ini, setting PB ini disebut dengan ultimate
proportional band disingkat PBu. Perioda osilasi ini disebut
Gambar 5.8. Ultimate sensitivity method
Gain terlalu kecil, proses stabil
Gain terlalu besar, proses unstable
Gain sesuai, proses osilasi kontinyu
Pu
103
ultimate periode dengan satuan menit dan disingkat Pu. Nilai
PBu dan Pu ini dipakai untuk menghitung konstanta tuning seperti
yang diperlihatkan pada tabel 3.1. Tabel ini memperlihatkan
dua set konstanta tuning untuk proportional+integral+
derivative.
Tabel 5.1 Ultimate sensitivity method tuning constant
Proportional
Band (%)
Reset Time
(minutes)
Derivative Time
(minutes)
Proportional Only 2 PBU Max Min
Proportional+Integral 2,2 PBu 0,83 Pu Min
Proportional+Integral+Derivative 1,7 PBu 0,5 Pu 0,125 Pu
Notes: PBu =Ultimate Proportional Band, (%)
Pu = Ultimate periode, minutes
104
BAB. VI
PENUTUP
A. Kesimpulan
Materi dasar instrumentasi ini merupakan bagian yang terintegrasi dari proses
diklat teknis instrumentasi juga diklat yang lain . Isi materi ini membahas
tentang alat ukur, control valve dan proses control serta analisa penyebab
kegagalan.
Berdasarkan penjabaran dan manfaatnya, tiap pokok bahasan dan sub pokok
bahasan mempunyai karakteristik tersendiri, dimana harapan kami peserta
diklat mau mendalami materi modul ini.
Sistem penyampaian tidak hanya mengacu pada isi modul yang tertulis tapi juga
memasukan unsur realistis peralatan yang terpasang dilapangan dan faktor lain
penyebab kegagalan.
B. Tindak Lanjut
1. Setelah menyelesaikan diklat ini, peserta sebaiknya meningkatkan
pengetahuan yg lebih spesifik dengan mengikuti training lanjutan sesuai
dengan tingkat dan rumpun materi yg tepat.
2. Gunakan pembahasan dan latihan menyelesaikan evaluasi serta
merangkum isi dalam modul ini untuk peningkatan kemampuan dalam
makaryo.
3. Lakukan analisa terhadap peralatan instrumentasi di tempat kerja
sebelum melakukan tindakan yang bisa menyebabkan kecelkaan akibat
kesalahan pengoperasian
105
DAFTAR PUSTAKA
1. Benyamin C. Kuo automatic Control Systems Prentice Hall, Englewood
Cliffs, New Jersey, 1991
2. Charles L. Philips, Royce D. Harbor Feedbac Control Systems Printice
Hall, Third Edition 1996
3. Curtis D.Jhonson, Process Control Instrumentation Technology Prentice
Hall, Sixth Edition1997
4. David B. Brown System Analysis & Design For Safety Prentice-Hall, Inc
1976
5. Frans Gunterus, Dasar Falsafah Sistem Pengendalian Proses, PT.
Elex Media Komputindo, Jakarta, 1994.
6. Instrument for Process Measurement & Control Edisi ketiga oleh : Norman
A. Anderson.
7. Instruction Manual type 4660 High - Low Pressure Pilot Dikeluarkan oleh :
Fisher Control
8. Instruction Manual 2900 - 244 V Liquid Level Controllers. Dikeluarkan
oleh : Fisher Control.
9. Rhodes, T.J. and Carroll, G.C., Industrial Instruments for
Measurement and Control, Second Edition, McGraw-Hill Book
Company.
10.Wightman, E.J, Instrumentation in Process Control, CRC Presss,
Cleveland, Ohio.

Belajar kontrol

  • 1.
    Kt rev 3 MODULI-02 1 BAB I. PENDAHULUAN 1.1. LATAR BELAKANG Pengontrolan dapat diartikan sebagai pengaturan atau pengendalian. Pengontrolan dalam proses produksi didefinisikan sebagai upaya pengaturan untuk mempertahankan nilai atau output yang diinginkan tetap terjaga dari pengaruh perubahan atau deviasi yang ditimbulkan oleh proses itu sendiri. Integrasi komponen kontrol dan measurement, berfungsi untuk mendapatkan system control yang tepat. Dalam melakukan tuning controller ada beberapa metode yang secara umum dapat dibagi dua, yaitu: open loop dan closed loop tuning. Pada cascade control, bagian sekunder di tuning terlebih dahulu diikuti bagian primer. Pengaturan yang presisi dari level, pressure, temperature, dan flow adalah unsur penting dalam aplikasi proses. Perubahan kecil pada control dan pengukuran, akan membawa dampak yang besar pada proses produksi. 1.2. TUJUAN Penyusunan Modul ini bertujuan untuk : · Menjelaskan prinsip pengukuran variable proses · Menjelaskan prinsip control valve · Menjelaskan prinsip pengendalian dan teknik pengendalian yang aman terhadap kondisi proses. · Menjelaskan elemen di dalam suatu loop pengendalian.
  • 2.
    2 · Menjelaskan macam-macammode serta aksi controller. · Menjelaskan variabel dan metode tuning controller 1.3. MANFAAT Diklat teknis instrumentasi adalah bagian yang sangat penting dalam kegiatan suatu proses untuk meningkatakan kompetensi pekerja. Dengan peralatan instrumentasi ini dapat mengetahui kondisi varibel proses yang sedang berjalan, sehingga apabila terjadi gangguan terhadap proses tersebut operator akan dapat segera mengetahui dan mengambil tindakan perbaikan terhadap gangguan tersebut, sehingga proses akan berjalan dengan aman sesuai dengan yang diinginkan. Buku ini disusun dengan harapan bermanfaat bagi semua pihak yang berkepentingan dengan pengembangan bahan ajar. 1.4. RUANG LINGKUP Buku ini akan dikhususkan pada pembahasan sistem instrumentasi untuk operator pengendali plan yang mencakup : · Drawing dan air instrument system · Sistem pengukuran variable proses · Control Valve · Sistem pengendalian proses. · Metode tuning
  • 3.
    Kt rev 3 MODULI-02 3 BAB II. DRAWING AND AIR INSTRUMENT SYSTEM 2.1 Drawing Untuk mengendalikan plan diperlukan gambar yang berisi tentang alur proses, alat utama dan peralatan instrumen yang terpasang, sesuai standar INSTRUMENT SOCIETY OF AMERICA atau disingkat ISA. Yang membahas diantaranya mengenai Instrument Symbols and Identification. Simbol-simbol instrumentasi terdiri dari : 1. Line instrument symbols. 2. Instrument function symbols. a. Instrument Line Symbols Instrument line symbols adalah merupakan simbol yang dipergunakan untuk membedakan aliran sinyal instrument. Simbol aliran sinyal instrument dapat dilihat pada gambar di bawah ini. FUNCTION SYMBOLS
  • 4.
    4 b. INSTRUMENT FUNCTIONSYMBOLS Simbol-simbol instrument dipergunakan untuk membedakan peralatan instrument berdasarkan fungsinya, Symbol yang dipakai untuk instrumentasi mengacu pada ANSI/ISA S.5 (Instrument loop diagram). Sebagian besar fasilitas lapangan minyak dan gas memiliki informasi dan dokumentasi dalam bentuk: — Process Flow Diagram, — Piping and Instrumentation Diagram (P&ID) — Loop Diagram (Loop Sheets),Electrical Wiring Diagram — Ladder logic diagram Berikut ini contoh gambar Process Flow Diagram
  • 5.
    Kt rev 3 MODULI-02 5 Gambar 4.1. Process flow diagram (PFD) Contoh PFD yang diperlihatkan, sangat penting karena memberikan informasi tentang flowrate, temperature, dan pressure. Informasi ini sangat bermanfaat ketika operator memutuskan untuk melakukan perubahan setting, dan
  • 6.
    6 pertimbangan lain mengenaiprocess safety. PFD memberikan pemahaman tentang kualitas produk dihasilkan oleh fasilitas tersebut. c. Piping and Instrumentation Diagram (P&ID) Piping and Instrumentation Diagram (P&ID) adalah gambar skematik utama yang digunakan sebagai layout proses. Ini adalah drawing yang paling luas penggunaannya dan menjadi basis dari drawing yang lain. P&ID akan menampilkan: — Semua equipment utama, piping, dan instrumentasi termasuk koneksi pneumatic, electric, hydraulic, dan logical. — Detail tentang instrumentasi, jenis valve, special equipment dan spesifikasinya. — Material konstruksi, ukuran pompa, juga ukuran head dan impeller ditampilkan pada kolom di bagian bawah. — Informasi tentang logical interlock dan catatan khusus (berupa baloon) jika ada bagian yang di revisi atau pekerjaan in progress. — Legend yang memberikan cara membaca symbol dalam P&ID Data yang terdapat dalam P&ID sangat berguna bagi teknisi instrument untuk mengetahui hubungan antara control system dan field equipment. Hubungan ini dikenal sebagai process control. Sebagian besar industri minyak dan gas sudah memakai simbol standard ISA (ISA S5.1 1984) dan beberapa simbol juga di ambil dari ANSI dan API standard.
  • 7.
  • 8.
    8 d. Loop Diagram(LOOP SHEET) Loop diagram menggambarkan diagram pensinyalan instrumentasi yang dimulai dari proses lapangan sampai di control panel. Loop diagram atau loop sheet adalah jenis dokumentasi yang paling sering dipakai oleh teknisi instrument. Setiap diagram secara skematik mewakili rangkaian lengkap hubungan pneumatic, electric, maupun logical. Informasi tentang jenis sinyal, range, manufaktur, terminasi pada junction box, marshaling cabinet, control system (DCS atau PLC), tag number, dll. Untuk sinyal discrete, drawing ini juga memperlihatkan kondisi contact (open atau closed) termasuk wiring dan fuse. Dibutuhkan pengetahuan tentang dasar listrik dan terminasi agar memudahkan dalam memahami drawing ini. Berikut ini diberikan contoh loop diagram .
  • 9.
  • 10.
  • 11.
    Kt rev 3 MODULI-02 11 .
  • 12.
    12 2.2 Sistem UdaraInstrumen Sistem udara instrument adalah suatu sistem yang menghasilkan udara bertekanan dengan pemakaian dan aplikasinya dalam industri, biasanya terdiri dari beberapa hal, sebagai berikut: · Kompresor udara, Pengering dan penyaring udara · Pipa distribusi dengan pressure sefety valve · Stasiun penurun tekanan, Koneksi-koneksi instrumen lapangan Gambar 1 dibawah ini. menunjukkan sistem pneumatik instrumen sederhana Gambar 1: Sistem dan Ekuipmen Udara Instrumen
  • 13.
    Kt rev 3 MODULI-02 13 a. Kompresor Udara Kapasitas kompresor ditentukan oleh keperluan aliran udara plan. Pemakaian udara pada plan ditentukan oleh jumlah maksimum pemakaian udara (kira-kira 0,02 m3 /menit) untuk setiap devais dan adanya kebocoran. Unit kompresor tersebut bisa berupa tipe reciprocating atau rotari, tunggal atau multistage, dan biasanya digerakkan oleh motor listrik, turbin gas atau mesin disel. Tipe kompresor akan didiskusikan pada bab akhir modul ini. b. Tangki Penampung Tangki penampung udara dirancang berdasar jumlah kapasitas penyimpanan pada sistem dan juga adanya tambahan untuk menghindari fluktuasi tekanan. Fungsi lainya juga sebagai penguat dan pemisah antara udara dan air yang terkondensasi dalam proses pembuatan udara bertekanan c. Penyaring dan Pengering Udara Udara tekan yang baru saja keluar dari kompresor biasanya relatip basah, dan mengandung kotoran-kotoran dan minyak, karena udara tersebut harus bersih dan kering, maka perlu menghilangkan kandungan air dan kotoran- kotoran tersebut. Filter atau penyaring berfungsi untuk menghilangkan partikel-partikel kotoran dan kerak-kerak, dan juga untuk memperangkap air dan minyak. Dalam beberapa hal ada gabungan antara filter dan regulator yang dapat digunakan sebagai catu udara langsung pada transmiter atau valve tunggal. d. Pipa Distribusi dan Pressure Safety Valve ( PSV ) Pipa utama yang digunakan untuk mengirim udara instrumen keseluruh plan biasanya mempunyai diameter 50,8 mm (2 inch) skedul 40 dengan bahan dari carbon steel. Pipa cabang catu udara yang menghubungkan header isntrumen individu biasanya berdiameter 25,4 mm ( 1 inch) dengan bahan dari pipa galvanis, sedang PSV berfungsi untuk membuang tekanan lebih.
  • 14.
    14 e. Tekanan CatuUdara Stasiun penurun tekanan dalam aplikasinya adalah sebuah pengatur tekanan dengan berbagai ukuran dan tipe. Stasiun penurun tekanan berfungsi menurunkan tekanan udara dari 700 kPa (102 psi) menjadi level yang dapat digunakan yaitu 140 kPa (20 psi). Untuk instrumen-instrumen biasanya menggunakan tekanan 20 100 kPa (3 15 psi), standar ISA S7.4 mengijinkan tekanan catu maksimum 140 kPa (20 psi). Tekanan catu ini harus cukup untuk mengirim volume udara yang cukup, karen bila terlalu tinggi akan menyebabkan rusaknya instrumentasi f. Koneksi Instrumen Tubing catu udara dari pipa valve menuju ke regulator ukuran minimum harus 9,5 mm (3/8 inch) dengan bahan tubing berasal dari pvc jacketed cooper, plated carbon steel atau stainless steel untuk menghindari tekanan drop yang berarti, terutama untuk control valve. Untuk menghindari masalah vibrasi dapat menggunakan koneksi tubing flexible air hose dengan pertimbangan terjadinya preesure droop. Koneksi tubing hampir selalu bertipe fitting. Fitting dengan tipe flare lama jarang digunakan meskipun masih dipakai pada generator disel. Mur tubing harus tidak boleh longgar; pabrik seperti Swagelock menyediakan gauge untuk mengecek kekencangan mur tersebut.
  • 15.
    Kt rev 3 MODULI-02 15 2.2.1 ISA-S7.3 ISA S7.3 membahas tentang Kwalitas Standar Udara Instrumen untuk menetapkan nilai atau batasan kwalitas udara diantaranya menetapkan : 1. Titik embun pada tekanan saluran pipa minimal pada 10 o C (18o C) dibawah temperatur ambien minimal pada tempat plan. Titik embun tidak melebihi tekanan saluran pipa sebesar 2 o C (35 o F). 2. Ukuran partikel maksimum pada aliran udara 3 mikrometer. 3. Total kandungan minyak maksimum tanpa terkondensasi harus se-nol (0) dan tidak boleh melebihi 1 ppm pada kondisi operasi normal. Z 4. zat zat Pengkotaminan :Udara bebas dari gas berbahaya dan gas kontaminan yang menyebabkan korosip, mudah terbakar atau beracun, 2.2.2 ISA S7.4 Tujuan standar ini ditetapkan adalah dipergunakan untuk mengerakan atau sebagai catu instrumen pneumatic, a. Range tekanan operasi standar untuk sistem transmisi informasi. b. Tekanan catu udara standar (dengan nilai terbatas) untuk mengoperasikan kontroler, transmiter, Sistem transmisi informasi, tranduser arus menjadi tekanan dan devais-devais serupa. ® NILAI-NILAI KHUSUS Range sinyal transmisi tekanan pneumatik 1. Span (dipilih) 80 kPa (12 psi). Range tekanan 80 kPa dari span tekanan operasi antara 20 kPa (3 psi) sampai 100 kPa (15 psi). 2. Span 160 kPa (24 psi). Range tekanan operasi 160 kPa untuk span tekanan operasi antara 40 kPa (6 psi) sampai 200 kPa (30 psi). Tekanan Catu 1. Span 80 kPa (12 psi). Sebuah nilai dengan minimum 130 kPa (19 psi) dan maksimum 150 kPa (22 psi). 2. Span 1660 kPa (24 psi). Sebuah nilai dengan minimum 260 kPa (38 psi) dan maksimum 300 kPa (44 psi).
  • 16.
    16 BAB III SISTEM PENGUKURAN Tujuandari system pegukuran ini adalah untuk mengetahui variable yang di ukur untuk menghindari kesalahan dalam proses sehingga tidak terjadi kegagalan. Maka kita memerlukan alat membantu mencegah losses, serta alat untuk membantu mencegah rusaknya alat-alat produksi. 3.1 PRESSURE MEASUREMENT Alat ukur tekanan adalah suatu alat ukur yang digunakan sebagai indikator terjadinya perubahan tekanan pada peralatan proses, sedang dalam pengukuran tekanan ada bermacam-macam antara lain : a. Tekanan Atmosphere Tekanan udara sebesar 76 cm Hg atau 14,7 psi b. Tekanan Absolute Adalah tekan yang diukur dari titik 0 cm Hg. c. Tekanan Gauge/ Gauge Pressure Tekanan pada pengukuran/alat ukur, yang dihitung dari atmosphere(14,7 psi) - tekanan yang lebih kecil dari atmosphere disebut tekanan vacuum - tekanan diatas atmosphere disebut Gauge Pressure.(20 PSIA = 5,3PSIG). d. Tekanan Differential Perbedaan tekanan diantara dua pengukuran 21 hhP -=D e. Tekanan Vacuum Diukur dengan pipa U yang berisi Hg untuk mengukur tekanan dibawah tekanan atmosphere
  • 17.
    Kt rev 3 MODULI-02 17 3.1.1 Aplikasi Pressure Measurement Didalam pengukuran tekanan ini, dapat dibagi menjadi: a. Local Measurement : Alat ukur tekanan berada ditempat yang diukur. b. Telemetering Measurement : Pengukuran jarak jauh Dalam pengukurannya dibedakan menjadi: - Dengan saluran physic : Physical Transmission Line - Dengan saluran non physic: Non Physical Transmission Line: Physical Transmision Line Non Physical Transmission Line A: Tranducer, B: Transmitter, C: Receiver, D: Indicator PIPE ELECTRIC PNEUMATIC TRANSMITTE TRANSMITTE TX TX A DCA.
  • 18.
    18 Sistem pengukuran yangbiasa digunakan : 1. Langsung : bila tekanan kecil 2. Tidak langsung : bila tekanan besar Sistem pengukuran langsung tak dapat dipakai karena: - menimbulkan kebocoran-kebocoran - adanya pressure drop - tidak ekonomis Untuk menghindari hal tersebut dipakai transmitter merubah tekan besar menjadi signal standart 3-15 psi. 3.1.2 Memilih dan memasang Pressure Gauge. Dalam memilih ini harus diperhatikan, sifat media dan karakter proses Dari sifat-sifat ini kita juga harus memperhatikan pemasangannya. Misalnya medium yang akan diukur, vibrasi, temperature, fluktuasi, korosip, maka dibutuhkan tambahan asesories : - Needle Valve, capilari, resistance, flixible pipe, etc 100 6 kg/cm2 Gas bertekanan :6 kg/cm2 ResistanceNeedle Capilair Flixible
  • 19.
    Kt rev 3 MODULI-02 19 3.1.3 Range Ukur dan Span a. Range ukur adalah batasan harga terendah dan harga tertinggi suatu alat ukur, yang terkait dengan akurasi pembacaan. b. Span adalah daerah kerja alat ukur dengan melihat perbedaan nilai maksimum di kurangi nilai minimum. Dalam proses pembacaan ini dibutuhkan sensing element sebagai media peubah, macamnya : - Bourdon Tube - Bellows Element - Dapraghma Element - Capsule 3.2 LEVEL MEASUREMENT Alat ukur ketinggian adalah suatu alat ukur yang digunakan sebagai indicator terjadinya perubahan ketinggian pada peralatan proses. Tujuan utama pengukuran liquid level adalah digunakan untuk : 1. Mengatur kondisi process 2. Mengetahui isi /volume 3. Mengetahui kecepatan aliran (flow) 4. Mengetahui kedalaman cairan
  • 20.
    20 3.2.1 Mengatur KondisiProcess Level harus dijaga pada batas-batas tertentu agar produk yang dihasilkan memenuhi persyaratan mutu (terjadi pemisahan fraksi yang memenuhi persyaratan mutu). Makin tinggi level yang diatur, makin lama cairan tersebut berada dalam coloum., maksudnya makin banyak fraksi ringan yang teruapkan. 3.2.2 Mengetahui Isi/Volume Perubahan ketinggian cairan dalam tangki akan ditunjukkan oleh sebuah indicator, dimana penunjukan pada sebuah skala yang telah dikonfirmasikan dalam satuan volume. LT LIC LCV Inlet GAS cair
  • 21.
    Kt rev 3 MODULI-02 21 3.2.3 Mengetahui Jumlah Aliran A = Level awal dan B = Level akhir Kecepatan aliran dapat dihitung dari perubahan tinggi cairan dalam satuan waktu. menitT Xm Flow 3 = X = volume cairan yang dipindahkan T = waktu yang diperlukan untuk memindahkan - Macam methode pengukuran level Beberapa cara untuk mengetahui ketinggian (level) cairan, tergantung dari tempat dan keadaan antara lain : 1. Gelas penduga (level gauge glass), Constant displacement (floater) 2. Variable Displacement, Differential Pressure 3. Static Pressure Methode, Ultra Sonic a. Gelas Penduga (level gauge glass) Prinsip pengukuran langsung terhadap bejana berhubungan, dengan gelas penduga ada 2 macam untuk tekanan rendah dan tekanan tinggi Apa yang ditunjukkan oleh cairan dalam gelas merupakan levelnya. A B Sight Glass Direct Reading
  • 22.
    22 b. Constant Displacement Prinsip: Naik turunnya cairan selalu diikuti dengan naik turunnya pelampung. Biasanya metode ini dilengkapi dengan skala yang terkalibrasi dalam satuan volume. c. Variable Displacement Prinsip Hukum Archimides : bila suatu benda berada dalam zat cair akan berkurang beratnya sebesar berat zat cair yang dipindahkan. Displacer : Æ = 3 ; L = 14 ; W = 4,25 lbs Scale Weight Float Liquid WATER DISPLACE 4,25 lbs 2,54 lbs 0,83 lbs 14 7
  • 23.
    Kt rev 3 MODULI-02 23 d. Differential pressure Pengukuran level dengan cara ini banyak ditemukan pada industri perminyakan yaitu dengan cara memandingkan tekanan media yang diukkur dengan media lainnya. 1 12 12 PHP PPH PHP ==D -= += 12 PPP -=D Prinsip kerja : Berdasarkan kesetimbangan gaya, input signal pada high dan low pressure yang berasal dari titik pengambilan bawah dan atas column sehingga, signal pengukuran yang berupa beda tekanan akan memberikan gaya yang sebanding dengan ketinggian cairan, dan gaya tersebut akan diteruskan oleh force bar yang dihubungkan melalui flexture connector dengan rangerod. Besar kecilnya gaya menyebabkan flaper bergerak mendekati atau menjauhi nozzle. Variasi gerakan flaper terhadap nozzle memberikan besarnya output yg dihasilkan oleh pneumatic relay sebesar 3 15 psi. Sebagian output dikembalikan ke feedback belows untuk kompensasi gerakan signal input. P1 = Atm H P2 H P2 P1 P1 P2 Differential Pressure Meter (D Meter)
  • 24.
    24 - Penggunaan D/PCell transmitter Penggunanaan D/P cell transmitter untuk pengukuran level cairan : 1. Elevation 2. Supression A. Pemasangan D/P Cell Tanpa Sealing Liquid 1. Elevation B. Pemasangan D/P Cell Tanpa Sealing Liquid 1. Elevation Open Tank X B. Y Max Min Close Tank X C. Y Max Min Open Tank X D. Y Max Min Sealing Liquid Close Tank X E. Y Max Min Sealing Liquid
  • 25.
    Kt rev 3 MODULI-02 25 3.3 FLOW MEASUREMENT Dalam melakukan pengukuran ada beberapa Methode Pengukuran aliran dan jenis peralatan diggunakan antara lain: 1. Magnetic flow meter, Turbine flow meter 2. D/P flow meter, Variable area flow meter 3. Positive Displacement flow meter 3.3.1 Magnetic Flow Meter Biasanya digunakan untuk mengukur flow, dimana untuk alat ukur yang lain banyak mengalami kesulitan, seperti aliran yang mempunyai viscositas tinggi, aliran asam yang korosive, slury . Kebaikan dari magnetic flow meter : - Mempunyai sensitifity & accuracy yang besar, kesalahannya : + 1 % Dapat digunakan mengukur flow rendah maupun pada flow tinggi - Dapat digunakan untuk mengukur aliran yang bolak-balik - Outputnya linier Tubenya terbuat dari metal yang non magnetik, stainless steel, disebelah dalam dilapisi neopreme supaya tidak short dengan tegangan Electrodanya adalah stainless steel 361 dengan isolasi teflon. Untuk zat-zat yang sangat korosif, electrodanya dibuat dari platinum. E E Magnet Coil V Turbulent or Laminer Velocity Flow Profile
  • 26.
    26 Prinsip kerjanya :Menuruthukum Faraday untuk induksi magnetic : Tegangan supply (E) yang disalurkan ke coil, akan membuat medan magnetik (H). Didalam tubenya akan mengalir suatu jenis aliran (fluida) yang bergerak pada medan magnet dengan kecepatan V, sedang diameter tube : d Menurut hukum Faraday : Tegangan (E) yang diinduksikan pada electroda seolah-olah datang dari cfonductor sepanjang d yang bergerak dengan kecepatan V pada medan magnet H . Maka tegangan induksinya E = C . H . d . V C : constanta H, d : constant Maka : E ~ V Jadi dengan mengukur E atau tegangan, maka kita bisa mengukur V atau kapasitas aliran yang mengalir pada tube tadi. 3.3.2 Turbine Flow Meter Ada 2 macam turbine flow meter : - Mechanical turbine flow meter dan Electronic turbine flow meter a. Mechanical Turbine Flow Meter Turbin/sudu-sudu meter, akan berputar karena adanya aliran , selanjutnya gerakan ini diteruskan ke mechanical counter untuk 003456789 Turbin Mechanical
  • 27.
    Kt rev 3 MODULI-02 27 pembacaan jumlah fluida yang mengalir. Kecepatan perputaran turbin linier terhadap kecepatan aliran, kalau turbin berikut system transmisinya bebas dari gesekan. Maka meter akan bekerja dengan baik kalau kecepatan aliran diatas nilai kecepatan kritis. Meter ini mempunyai ketelitian dengan kesalahan + 2 %. Faktor penting yang mempengaruhi kalibrasi meter ini adalah BD dan viscositas juga temperatur Keuntungan penggunaan alat ini : - Rugi tekanan (pressure drop) kecil - Dapat mengukur aliran fluida yang mengandung bahan solid. - Hampir tidak mempunyai daerah batas pengukur. b. Electric Turbine Flow Meter Setiap kali sudu-sudu melewati pick up coil, maka akan diinduksikan pulsa-pulsa pada pick up coil tersebut. Pulsa-pulsa ini akan proportional dengan kecepatan aliran. Kemudian dimasukkan ke frequency to voltage converter untuk mendapatkan tegangan yang proportional dengan kecepatan aliran. Seterusnya tegangan tersebut dikonversikan ke digital output masuk ke digital display. Jenis turbine flow meter ini, tidak boleh digunakan untuk fluida yang mengandung partikel yang bisa magnetisasi. FM ini mempunyai accuracy tinggi dan dapat digunakan untuk segala macam fluida. Frequency Proportional to Velocity Frequency to Voltage converter Voltage To Digital Output DIGITAL DISPLAY
  • 28.
    28 3.3.3 Differential PressureFlow Meter (Head Flow Meter) Methode pengukuran berdasarkan hukum Bernoulli (untuk aliran laminair). Persamaan Bernoulli, untuk aliran seperti diatas. g V Y P Z g V Y P Z 22 2 22 2 2 11 1 ++= - ++ Dimana : Z : tinggi dari permukaan datar V : stream velocity P : static pressure g : acceleration Y : specivic grafity fluida Perlengkapan Head Flow meter Untuk mendapatkan d/p antara stream & down stream kita harus memasang suatu risttriction, sedang ristriction yang umum dipakai adalah : - Orifice plate - Venturi tube - Flow nozzle & venturi nozzle V2V1 Flow Z2 Z1 h P2 P1 Mercury Up Stream Down Stream
  • 29.
    Kt rev 3 MODULI-02 29 a. Orifice Plate Untuk orifice plate kita kenal 3 macam : 1. Consentris, Excentris, segmental Fungsi lubang kecil pada orifice untuk membuang gas/udara pada permukaan liquid. - Concentris orifice Digunakan untuk mengukur flow yang tidak mengandung solid, baik gas maupun liquid. - Excentris dan Segmental Digunakan untuk emngukur flow dari fluida yang mengandung zat padat. Cara penempatan orifice type ini, bagian bawah lubang orifice mempunyai jarak terdekat terhadap permukaan dalam dari pipa serta diperlukan cara-cara kalibrasi yang khusus mengingat bahwa coefisien aliran standarf hanya digunakan untuk orifice yang consentris. Orifice biasanya dibuat dari baja tahan karat, tahan abrasi/erosi, seperti ( stainless steel atau Monel ) yang disesuaikan dengan fluida yang mengalir. Cara pemasangan Taps untuk orifice - Plange taps - Vena contractor taps - Pipe taps Concentric Excentric Segmental
  • 30.
    30 - Flange Taps Diletakkanpada jarak 1 didepan dan dibelakang plat orifice. Cara ini paling banyak dipakai, untuk ukuran pipa lebih besar dari 2 . Sedang untuk ukuran pipa dibawah 2 gunakanlah cara vena contracta taps. - Vena Contracta Taps Lubang tekanan tinggi diletakkan pada jarak sebesar diameter dalam pipa didepan plat orifice, sedang lubang tekanan rendah diletakkan titik vena contracta. Vena contracta adalah sebuah titik pada aliran yang mempunyai tekanan terkecil sebagai akibat adanya penghalang. Letak titik ini tergantung kepada Rasio Beta. - Pipe Taps Untuk mengukur beda tekanan yang permanen dimana jarak lubang tekanan tinggi 2 ½ D didepan dan lubang tekanan rendah 8 D di belakang plat orifice. Keuntungan cara ini adalah dapat digunakan laju aliran yang lebih rendah dari pada kemampuan cara flane taps dan vena taps. D d d1=D d2 Up Stream Down Stream
  • 31.
    Kt rev 3 MODULI-02 31 b. Venturi Tube Venturi tube bagian throatnya dibuat satu unit tersendiri agar mudah diganti sedangkan tabung venturi dibuat dari beton tuang yang halus, dengan sudut kerucut inputnya 20o & sudut kerucut outputnya 7o . Pressure taps-nya tidak diambil dari satu lubang tapi dari beberapa lubang sekitar permukaa pipa yang hubungan keluarnya menjadi satu berupa cincin Perbandingan diameter pipa dan diameter throat bervariasi antara 0,25 0,5 Keuntungan : 1. Ketelitian tinggi dibanding dengan menggunakan Restriction lain. 2. Pressure drop kecil 3. Tahan terhadap abrasi dan kemungkinan menampung endapan kecil. 4. Dapat digunakan untuk mengukur aliran yang besar (>5.000.000 gpm) Pemasangan venturi tube jangan sampai terganggu oleh fitting-fitting yang dapat menyebabkan aliran turbulent. c. Flow Nozzle/Venturi Nozzle Venturi nozzle digunakan untuk hampir semua liquid, terutama bisa digunakan untuk fluida yang mengandung solid dan pressure dropnya kecil, sedangkan flow nozzle cocok untuk gas, vapour & steam. D 8D2,5D
  • 32.
    32 3.4 TEMPERATURE MEASUREMENT 3.4.1Filled Bulb Thermometer Jenis Moving element : - Spiral, Helical, Bourden Tube Type C Prinsipnya : - Berdasarkan pemuaian volume untuk bulb yang berisi liquid. - Bedasarkan pengembangan tekanan, untuk yang berisi vapour. Untuk menghilangkan pengaruh temparature terhadap hasil pengukuran maka digunakan compensator yang terdiri dari dua macam : 1. Full Compensation Disini ada dua buah spiral yang sama tetapi mempunyai gerakan yang berlawanan, dan bulb compensator terletak diluar. 2. Case Compensation menggunakan bimetal yang dihubungkan ke bourdon tube, yang dipasang pada take of arm, sehingga defleksi dari bagian bimetal akan melawan efek akibat ekspansi liquid pada spiral. Klasifikasi dari Filled Bulb system thermometer Sistem ini pada dasarnya dapat dipisahkan dalam dua tipe yaitu respon terhadap : 1. Perubahan Volume v Liquid filled (bukan mercury)disebut class I v Mercury filled 2. Perubahan Tekanan Vapour filled, atau liquid yang mudah menjadi vapour (volatile) termasuk dalam class II. Scale Pressure Spring Pointer BULB Gas/Liquid
  • 33.
    Kt rev 3 MODULI-02 33 Pembagian dari class diatas ini berdasarkan pada SAMA (Scientific Apparatus Makers Assosiation). 3.4.2 Thermocouple Themocouple ditemukan Seeback 1821, dimana arus listrik akan mengalir pada clouse circuit yang terdiri dari 2 macam kawat dimana kedua ujungnya dilas menjadi satu, bila temperature naik timbl GGL. Circuit ini terdiri dari 2 kawat : - Kawat A sebagai + - Kawat B sebagai - Bila T1 < T2, maka akan mengalir arus dalam circuit tersebut. Ujung T1 kita namakan Cold junction atau Reference Junction. Dengan mengukur I dan EMF yang dibangkitkan dalam circuit tersebut., dapat diketahui DT = (T2 T1). Jenis-jenis thermocouple yang dipakai untuk pengukuran menggunakan standard ISA (Instrument Standard Assosiation of America) Circuit Thermocouple Circuit thermocouple memerlukan kawat penghubung antara thermocouple dengan indikatornya. Kawat penghubung (extention wire) harus mempunyai sifat-sifat yang cocok dengan thermocouplenya. EMF A B T1 T2 Terminal (Cold Junction) Insulator (Hot Junction) Protecting Tube
  • 34.
    34 Extention wire dapatdilihat pada daftar dibawah ini : Thermocouple Extention Wire Positive Negative Positive Negative Pi : Rh Chromel Iron Copper Pt Alumel Constanta Constanta Copper - Chromel - Copper - Iron Iron Copper Copper Nikel Alloy - Alumel - Constanta - Copper Nikel Alloy Constanta Constanta Dalam pemasangannya thermocouple ini dimasukkan dalam thermo tube yang disebut thermowell. Jenis-Jenis Thermowell Temperature Max Thermowell o C o F High Silicon Iron Carbon steel 18% cr, 8% Ni/Stainless Steel Ni Chram Inconel Silicon Carbid Mullite 425 550 950 1100 1260 1650 1550 600 1000 1800 2000 2300 3000 2800
  • 35.
    Kt rev 3 MODULI-02 35 Teknik mengukur EMF dari Thermocouple ada dua cara : 1. Dengan multi voltmeter (moving coil meter) 2. Dengan rangkaian potentiometer 000095 1. Multimeter 2. Heater Recorder 1 S 2 EX ES -+ + G D 1 2
  • 36.
    36 3.4.3 Resistance typeThermocouple Dasarnya : untuk beberapa metal tertentu, perubahan tertentu akan bisa mengubah besarnya nilai resistance. Dengan mengukur perubahan resistance tadi, kita bisa menghitung temperature perubahannya. Perubahan nilai resistance karena perubahan temperature tersebut, besarnya tergantung dari temperature coefficience of material. Koefisien ini adalah perubahan nilai resistance dalam Ohm per derajat, untuk kebanyakan metal, koefisien ini positive. Hubungan antara perubahan resistance dan temperature dapat ditulis : Rt = Ro (1 + a Dt) Ro = R pada to Rt = R pada t a = koefisien temperature of metal Konstruksinya : Diameter kawat dipilih sedemikian, sehingga response terhadap panasnya terbaik. Sedang panjang kawat disesuaikan dengan tahanan yang sesuai dengan rangkaian/alat pengukurannya, misalnya Bridge Wheatstone. Diameter dan panjang kawat menentukan range pengukuran. Nilai resistance coil terletak antara 2,5 W sampai dengan beberapa ratus W. Sebagai contoh untuk Pt core, R = 25,5 W + 0,1 pada o C. - Untuk copper : 10 W pada 0 o C - Untuk Nikel : 99,5 W + 0,3 W pada 0 o C
  • 37.
    Kt rev 3 MODULI-02 37 Pada pembuatan resistance ini, ada beberapa hal yang perlu diperhatikan : Harus mempunyai stability yang tinggi yaitu tidak boleh berubah strukturnya dan mempunyai response yang cepat terhadap perubahan suhu. Self heating error : supaya tidak mempengaruhi pengukuran. Self heating error adalah dissipasi tenaga I2R yang menyebabkan panas dan panas ini mempengaruhi pengukuran, harus mempunyai high resistivity yang besar, sehingga tidak banyak menggunakan coil (coilnya lebih pendek). Harus mempunyai temperature koefisien of material/resistanfce yang baik, sehingga lebih sensitive dan harus tidak boleh berubah karakteristik listriknya tersebut. harus kuat artinya bahwa dengan diameter kecil, tidak mudah putus. Hubungan yang linear antara resistance dan temperature. Metal-metal yang mempunyai sifat yang cocok adalah : Pt Nikel Copper Temp. Koef. Resistivity Temp. range Minimal diameter Tensile strength Temp. Koef. Resistivity Temp. range Minimal diameter Tensile strength Temp. Koef. Resistivity Temp. range Minimal diameter Tensile strength 0,00392 W/o C 60 W/circular mile ft - 285 o -> 900 o C 0,002 18.000 psi 0,0063 W/o C 38,3 W/circular mile ft - 100 o -> 300 o C 0,002 120.000 psi 0,004 W/o C + 120 W/circular mile ft - 200 o -> 120 o C 0,002 200.000 psi
  • 38.
    38 Rangkaian pengukuran : Bisadipakai AC atau DC Wheatstone Bridge Dalam keadaan balance berlaku : Ia . A = Ib . B ia . r = ib . s r = (A/B) . s Pada keadaan balance berlaku : 3 1 2 Z Z Z Zr = 3 3 1 2 2 wc i R wc i R = 2 21 3 3 C xiR C Ri = G S B Ar G Z1 Z3 Zr Z2 I1 I2
  • 39.
    Kt rev 3 MODULI-02 39 23 321 xCi xCxiR R = karena balance I3 = I2 ÷ ø ö ç è æ == 2 1 31 2 31 C CR C CR R Thermistor Thermistor adalah dioda semiconductor yang mempunyai temperature koefisien of resistivity yang tinggi, yaitu bahwa perubahan nilai R nya perderajat temperatur adalah tinggi. R = Ro eb (To Too ) Ro = Resistance pada Too R = resistance pada To b = konstanta yang tergantung dari konstruksi & jenis thermistor Cara pengukuran perubahan nilai resistance dapat dilakukan dengan Jembatan Wheatstone. Bimetal Thermometer Bimetal terbuat dari dua macam logam yang disatukan. Prinsip kerja alat ini adalah berdasarkan perbedaan muai panjang dari dua buah logam yang berlainan jenis jika ada perubahan panas padanya. Karena koefisien muai panjang yang berbeda ini, maka apabila bimetal tersebut kena panas akibatnya akan melengkung ke arah logam yang koefisien panjangnya lebih kecil
  • 40.
    40 BAB. IV BASIC THEORYCONTROL VALVE 4.1 Filosofi Control Valve Dalam suatu sistem pengendalian secara otomatis, control valve merupakan final element yang mewujudkan signal output dari controller menjadi suatu gerakan valve membuka atau menutup aliran, sehingga dapat mengembalikan proses variabel ke harga yang telah ditentukan Untuk mendapatkan control valve yang sesuai dengan kebutuhan proses diperlukan ketelitian dan dasar pemilihan control valve antara lain : - Aksi, Rating, Characteristic, Rangeability, Capacity 4.1.1. Aksi Control Valve Control valve mempunyai aksi direct atau aksi reverse, untuk menentukan aksi control valve, maka kita harus memahami beberapa istilah dasar. Input : Istilah input pada valve kita definisikan, bahwa input sebagai sinyal yang menyebabkan valve merubah posisi stroke. Hal ini biasanya berupa sinyal pneumatik 3 15 psi atau 20 100 kPa.
  • 41.
    Kt rev 3 MODULI-02 41 Output : Output valve adalah fluida mengalir melalui valve. Gas, uap dan cairan adalah fluida. Aksi Direct : Aksi direct dapat ditentukan dengan melihat hubungan antara input dan outputnya. Jika kenaikan input menyebabkan kenaikan output maka dikatakan bahwa valve tersebut mempunyai aksi direct. Aksi Reverse : kenaikan input menyebabkan menurunnya output maka Istilah berikut mempunyai hubungan dengan control valve aksi direct: · ATO adalah naiknya sinyal akan menyebabkan valve membuka. · Fail Closed Jika sinyal yang menuju valve hilang maka valve menutup. Pada gambar dibawah ini, control valve aksi direct dengan menggunakan simbol standar ISA. Anak panah berada di stem valve untuk menunjukkan bila terjadi posisi gagal . Istilah-istilah berikut berhubungan dengan valve yang mempunyai aksi reverse. · ATC adalah naiknya sinyal akan menyebabkan valve menutup. · Fail Open : jika sinyal hilang terjadi kegagalan, maka posisi valve akan membuka. Hal ini berarti bahwa adanya sinyal udara akan menutup valve dan oleh karena itu valve mempunyai aksi reverse. 2. Rating Rating valve yang dimaksud disini adalah kemampuan valve untuk memberikan aksi yang tepat pada range dan presure tertentu. Contoh : Temperatur operasi : 700 C. Tekanan operasi : 22 kg/cm2 ternyata diperlukan control valve dengan carbon steel body yang mempunyai rating 150.
  • 42.
    42 3. Characteristic Karakteristik valveberhubungan antara bukaan valve dengan besar kecilnya aliran. Hubungan ini dinyatakan dengan grafik berdasarkan range penuh dari valve ( 0 persen sampai 100 persen). Tiga karakteristik valve yang utama adalah: karakteristik aliran linier, karakteristik aliran equal presentage, karakteristik aliran quick opening. Aliran yang melalui valve adalah sebanding dengan luasan dari bukaan dan akar kuadrat dari pressure drop yang terjadi pada valve. Kedua faktor berubah- ubah maka luasan berubah-ubah karena persen travel (posisi) dari valve, sedangkan pressure drop adalah berhubungan dengan kondisi diluar valve dan tata ruang proses yang sudah tetap seperti tata letak serta instalasi perpipaan. Dalam praktek, valve mempunyai dua karakteristik yaitu : yang menjadi sifatnya (inherent) dan yang terpasang (installled ). Karakteristik inherent diamati dari pressure drop konstan pada valve.. Karakteristik terpasang adalah salah satu didapat dari actual service dimana pressure drop berubah-ubah karena aliran dan perubahan-perubahan yang lain dari sistem.
  • 43.
    Kt rev 3 MODULI-02 43 Pemilihan dari karakteristik valve yang benar adalah sangat penting, ketika akan merencanakan lup pengontrolan, dengan kata lain sistem mungkin tidak stabil dan sulit dikontrol secara efektip. 4. Range ability Range ability adalah perbandingan antara maximum dan minimum flow yang bisa dikontrol. Jadi range ability menentukan daerah dimana valve bekerja dengan baik sesuai dengan yang diharapkan. 5. Capacity Kapasitas atau kecepatan mengalirkan dari control valve harus bersesuaian dengan kondisi proses yang akan dikontrol. Besaran yang menentukan kemampuan dari valve adalah angka Cv (koefisien ukuran valve). Semua pabrik pembuat control valve menerbitkan angka Cv dari masing-masing valve mereka. Terlalu sulit untuk mencari definisi dari Cv, karena itu kadang- kadang dikatakan bahwa valve mempunyai Cv = 1 bila air murni mengalir sebesar satu US gallon/mm melalui valve yang buka penuh dengan pressure drop pada valve dijaga tetap1 psig pada kondisi temperatur standar (60oF) dan tekanan (14,69 psia). Metode penentuan ukuran valve dengan pendekatan nilai Cv telah diterima. Tiga rumus dasar untuk perhitungan Cv adalah: a) Untuk cairan Cv = Q G / DP b) Untuk gas Cv = Q / 1360 T f G / DP P2 c) Untuk steam dan vapours Cv = W / 63.3 V / DP
  • 44.
    44 Pada rumus ini: Qor W = Kecepatan aliran: cairan (gpm), gas (scfh), vapours (lb/hr) G = specific gravity Tf = temperature aliran dalam derajat Rankine (°F + 460) DP = pressure drop dalam psi (P1 P2) P1 = tekanan upstream pada inlet valve dalam psi absolute P2 = tekanan downstream pada discharge valve dalam psi absolute V = downstream specific volume dalam cubic feet per pound Harus dicatat bahwa batasan yang terpenting adalah ditentukan oleh nilai DP yang digunakan untuk penentuan ukuran vapour dan gas. Itu tidak pernah dapat melebihi setengah dari tekanan inlet absolut (P1) sekalipun valve akan menyerap sampai 100% dari tekanan inlet. Jika presure drop lebih besar dari ½ P1, gunakan ½ P1 untuk kedua DP dan tekanan downstream (P2). Ingat penggunaan pengaturan tekanan downstream ini (1/2P1) dalam menentukan volume spesifik (V) downstream adalah pada kondisi tersebut. Pressure Drop yang terjadi pada Valve Kecepatan aliran, spesific grafity, temperatur, dan volume spesifik downstream yang diinginkan adalah berupa kuantitas sehingga sangat mudah ditentukan, tetapi menentukan pressure drop melalui plug valve adalah tidak ada. Tetapi yang penting dalam kenyataannya bahwa control valve tidak mendefinisikan pressure drop yang melaluinya. Namun control valve tersebut akan menyerap apapun tekanan lebih yang ada disebelah kiri dari sistem. Persoalan ini dapat digambarkan secara grafik dengan metode hydraulic gradient (slope). Aliran Maksimum Pada kecepatan aliran maksimum, diplot tekanan statik fluida versus lokasi phisik sistem. Kemudian plot tekanan yang dikirimkan dan yang tersisa dari kiri ke kanan, dan berhenti pada control valve. Perbedaan antara titik-titik
  • 45.
    Kt rev 3 MODULI-02 45 terakhir ini adalah pressure drop dari control valve yang harus dipertahankan pada aliran maksimum. Aliran Minimum Analisis yang serupa dapat dibuat untuk aliran minimum. Dari curva pompa, tekanan outlet adalah lebih tinggi pada aliran yang rendah. Karena kecepatan fluida terrendah, pressure loss pada pipa dan fitting akan lebih rendah dibanding pada aliran maksimum. Kenaikan tekanan yang tinggi terjadi pada inlet dari control valve, dan kemudian terjadi penurunan tekanan pada outlet dari control valve. Sebagai akibatnya, pressure drop yang harus dipertahankan pada control valve lebih besar pada kecepatan aliran rendah disbanding pada kecepatan aliran yang tinggi. Untuk meyakinkan bahwa ukuran valve dihitung dengan tepat, maka penentuan ukuran control valve selalu dibuat pada pressure drop dengan kecepatan aliran maksimum dan kecepatan aliran minimum. Adalah koefisien flow yang besarnya sama dengan flow rate water (gpm) pada temperatur 60o F melalui valve yang terbuka penuh, dengan tekanan drop pada valve 1 psi.
  • 46.
    46 Contoh : Asumsi bahwacontrol valve akan mengatur aliran air dari tangki, seperti pada gambar dibawah. Hitung ukuran valve yang harus digunakan. Ketinggian air yang akan dikontrol didalam tangki pada level 25 feet dengan mengatur aliran keluar. Aliran masuk yang diukur bervariasi antara 0 sampai 120 galon per menit (gpm). Penyelesaian: Aliran keluar maksimum dari tangki harus sama dengan aliran masuk, yaitu 120gpm. Karena 1 feett air menghasilkan tekanan 0,433 psi, maka 25 feet water akan menghasilkan perbedaan tekanan sebesar 0,433 psi x 25 = 10,8 psi. Rumus dasar perhitungan Cv untuk cairan adalah Cv = Q G / DP
  • 47.
    Kt rev 3 MODULI-02 47 dimana: Q = kecepatan aliran, U.S. gpm DP = Perbedaan tekanan pada valve dalam psi G = specific gravity dari water (1.0) Oleh karena itu Cv = 120 1.0 / 10.8 = 120 ´ 0.3043 = 36.5 Kita dapat menentukan ukuran dan jenis valve yang diperlukan untuk Cv = 36,5. Ikuti sumbu horisontal dari kiri ke kanan pada Cv = 36,5. Gambarkan garis kearah atas dari titik ini sampai berpotongan dengan garis diagonal paling atas.Ukuran garis diagonal menyatakan ukuran paling kecil dari valve yang dibutuhkan. Dalam kasus ini valve 2 inci kira-kira 90% akan menyediakan aliran yang diinginkan
  • 48.
    48 6. Positioner Untuk meyakinkanbahwa posisi plug control valve selalu proporsional dengan output pressure controller, menghilangkan / mengurangi gesekan packing box dan rugi histerisis. Pengertian Fail Safe Suatu pertimbangan penting ketika memilih control valve untuk aplikasi khusus dalam posisi gagal tetapi aman. Tergantung proses yang dikontrol, kita memilih valve untuk aplikasi sedemikan sehingga ketika terjadi kehilangan sinyal, maka valve gagal tetapi dalam posisi aman. Aktuator diaphragma pneumatik mempunyai posisi full open atau full close. Hal ini adalah bagian dimana valve ditentukan oleh apakah aksi valvenya air to open atau air to close seperti dijelaskan sebelumnya. Spring internal yang mempunyai gaya yang melawan aktuator adalah yang bertanggung jawab terhadap seting valvenya apakah posisi membuka atau posisi menutup. Ketika memilih valve yang terpenting ialah memahami karakteristik yang dikontrol, dan memilih valve yang sesuai yang dibutuhkan proses tersebut. Sebagai contoh, kita akan menggunakan valve untuk mengontrol temperature air yang meninggalkan heat exchanger seperti terlihat pada Gambar dibawah dibawah Proses seperti pada Gambar diatas, dipilih valve fail closed. Jika sinyalnya yang menuju valve hilang, maka valve harus menutup dan air yang dipanaskan tetap dingin. Dalam proses ini jika menggunakan valve gagal membuka maka air mungkin mendidih dan menghasilkan tekanan yang berlebihan pada heat
  • 49.
    Kt rev 3 MODULI-02 49 exchanger dan mungkin akan menyebabkan kerusakan pada heat exchanger tersebut. Tetapi bila menggunakan valve dengan aksi fail closed seperti terlihat pada gambar akan menghilangkan kemungkinan-kemungkinan terbentuknya tekanan tinggi. 4.2 BAGIAN-BAGIAN PERALATAN DAN FUNGSI Control valve terdiri dari tiga (3) bagian utama, yaitu aktuator, asembli body valve dan asembli bonnet. Gambar dibawah menunjukkan hubungan ketiga bagian tersebut, yang membentuk control valve lengkap. 1. Actuator Control Valve Actuator control valve terdiri dari komponen-komponen berikut : - Koneksi Tekanan Beban (Loading Pressure Connection) : Koneksi udara bertekanan (pneumatik) dimana sinyal kontrol dikirimkan ke valve. - Wadah Diaphragma (Diaphragm Casing) : Merupakan rumah atau wadah (ada yang dibagian atas / bawah) tempat berakumulasinya udara bertekanan (pneumatik) dan menyangga dua sisi diaphragma. - Diaphragma
  • 50.
    50 Diaphragma adalah elemenfleksibel dibuat dari material seperti karet atau bahan polimer sintetis, yang digunakan untuk mentransmit tenaga pada pelat diaphragma dan juga merupakan penyekat udara yang kuat. - Pelat Diaphragma : Sebuah pelat diaphragma yang digunakan untuk mentransfer sinyal kontrol ke stem aktuator. - Pegas Aktuator (Actuator Spring) : Pegas atau spring digunakan untuk melawan gaya pelat diaphragma dan akan mengembailkannya ke kondisi semula. - Stem Aktuator (actuator stem) : Batang atau poros yang menghubungkan pelat diaphragma ke plug valve. - Spring Seat : Sebuah alat yang digunakan sebagai dudukan / memegang pegas atau spring. - Spring Adjuster : Koneksi yang digunakan untuk menyetel regangan pegas aktuator. - Stem Connection : Klamp yang digunakan untuk memegang stem aktuator dan stem plug valve. - Yoke : Struktur yang menyangga asembli aktuator dari asembli bonnet. - Travel Indicator : Sebuah plat tipis yang digunakan untuk menunjukkan posisi valve. - Skala Indikator : Skala ukur untuk menunjukkan posisi valve apakah valve dalam posisi (O open atau C close ). - Asembli Body Valve : Asembli body valve terdiri dari : - Valve Body, Asembli Bonnet dan Trim Valve. Asembli Bonnet: Asembli bonnet ditempatkan dibagian atas bodi valve dan mempunyai seal untuk stem valve dengan maksud untuk mencegah kebocoran fluida disepanjang stem. Biasanya menggunakan 3 gasket untuk seal bonnet pada bodi valve. Bonnet mengikat aktuator.
  • 51.
    Kt rev 3 MODULI-02 51 2. Actuator Piston Aktuator piston beroperasi dengan suplai lebih tinggi (tipikal 60 150 psi) dibanding tipe diaphragma. Aktuator piston juga memberikan stem travel lebih besar dibanding tipe diaphragma.Tekanan beban dapat dimasukkan pada bagian atas atau bawah untuk menggerakkan piston keatas atau kebawah. Ketika pada bagian atas dibebani dengan tekanan udara maka bagian bawah harus di dikosongkan agar piston dapat bergerak dan sebaliknya bila bagian bawah dibebani maka bagian atas harus dikosongkan. Gambar 3 adalah diagram konstruksi dari aktuator piston.
  • 52.
    52 Posisi Fail Aktuator pistonstandar berbeban doubel mempunyai sebagai fail save position . Sebagai fail save position mempunyai arti bahwa bila ada kejadian sinyal mengalami kegagalan maka valve tidak menutup penuh atau membuka penuh tetapi tetap berada pada posisi terakhir. Agar memberikan posisi fail save, maka sebuah spring harus ditambahkan untuk menggerakkan aktuator piston pada posisi buka penuh atau tutup penuh. 3. Aktuator Elektrik Aktuator listrik pada dasarnya adalah motor listrik (biasanya tiga phase) dihubungkan dengan stem valve melalui gear set. Kombinasi dari motor, gear set, limit switch dan valve disebut valve yang dioperasikan dengan motor atau motor operated valve atau MOV . Hidrolik dan Elektro-hidrolik Aktuator hidrolik atau elektro-hidrolik dapat dipertimbangkan untuk mengisolasi area dan aplikasi-aplikasi dimana redamannya besar. Ball valve atau butterfly valve memerlukan aktuator dengan torsi yang ekstra tingi, dan cepat. Ini benar-benar khusus terutama jika sifat permintaan proses memerlukan sebuah valve dengan kinerja atau performans yang tinggi. Control Valve Type Motor Operating Valve (MOV)
  • 53.
    Kt rev 3 MODULI-02 53 4.3. BASIC OPERATION a. Cara Kerja Diaphragma Actuator Cara kerja control valve dengan penggerak pneumatik adalah sebagai berikut: Sebuah sinyal pneumatik dimasukkan pada bagian atas atau bawah diaphragma (tergantung aksi control valve ). Sinyal tersebut menekan diaphragma dan pelat diaphragma (dihubungkan dengan stem valve) menggerakkan plug naik atau turun. Karakteristik valve dapat dimodifikasi dengan menggunakan gabungan perancangan plug dan cage. b. Cara Kerja Piston Actuator Aktuator piston biasanya banyak digunakan pada aplikasi kontrol on-off atau emergency shutdown (ESD) yang digerakkan oleh selenoid. Kelebihan tipe aktuator ini adalah, dapat menyediakan torsi maksimum dalam dua arah. Juga jika diperlukan dapat digerakkan dengan tenaga hidrolik. Sinyal beban adalah tekanan udara suplai instrumen penuh dan oleh karena itu kadang-kadang diperlukan regulator. Aktuator tipe piston kadang-kadang digunakan untuk kontrol proporsional, atau aplikasi dimana bukaan valve harus berubah-ubah antara tutup penuh dan buka penuh. Dalam kasus seperti ini sinyal input dari kontroler dimasukkan ke valve positioner dan positioner mengatur posisi piston. c. Cara Kerja Motor Operating Valve (MOV) Berkenaan dengan aktuator electro-hidrolik yang ditunjukkan dalam Gambar diatas, bila sinyal input listrik bertambah, maka medan maknit disekitar kumparan bertambah sehingga menggerakkan coil untuk mendekat kegaya motor dan menggerakkan flapper untuk mendekati nozzle A dan menjauhi nozzle B. Tekanan yang tidak seimbang pada bellow memutar flapper untuk mendekati nozzle D dan menjauh dari nozzle C. Aksi ini menaikkan tekanan ke bagian atas silinder dan silinder menekan piston dan batang piston
  • 54.
    54 bergerak kearah bawah.Nozzle C mengijinkan fluida pada bagian bawah piston dibuang kembali kecasing. Lengan umpan balik dan pegas memberikan gerakan umpan balik piston sehingga membentuk lup tertutup agar terjadi keseimbangan gaya pada piston. Aktuator hidrolik murni bekerja dengan cara yang sama kecuali pompa (tidak memerlukan listrik) ditempatkan sedikit jauh dari actuator. Pada beberapa instalasi khusus hidrolik yang lebih besar menghasilkan tekanan sampai 2000 psi akan digunakan pada beberapa aktuator hidrolik. Pendorong hidrolik yang kedua harus selalu disediakan untuk backup. 4.4 PERAWATAN DAN KALIBRASI Perawatan Actuator Control Valve Tipe aktuator diaphragma pneumatik adalah aktuator pilihan yang digunakan hampir 90 % dari semua aplikasi control valve. Sebelum memulai beberapa pekerjaan perawatan pada aktuator , kita harus mengisolasi jalur agar aman. Lepaskan saluran sinyal udara dari aktuator dan keluarkan aktuator dari valve. Mengeluarkannya dapat dikerjakan dengan melonggarkan mur yang mengikat yoke aktuator pada valve dan melepaskan plug valve dari penghubung stem valve dengan mengendorkan sekrup pengatur pegas. Buka case diaphragma, periksa diaphragma dan seal apakah ada yang pecah, berlubang atau robek. Spring aktuator harus diperiksa untuk keregangan yang sebenarnya untuk memastikan bahwa tidak mengalami tekanan berlebihan. Ganti setiap bagian yang rusak dan pasang kembali aktuator seperti sebelum dilepas. Pastikan stem penghubung telah terpasang dengan benar pada pelat diaphragma dan juga pastikan baut pada sekeliling case diaphragma telah kencang Pastikan bahwa diaphragma dan seal penghubung telah berada pada posisi yang benar dan tidak boleh meleset keluar dari tempatnya selama memasang kembali. Langkah terakhir sebelum memasang kembali aktuator pada valve adalah mengatur regangan pegas. Periksa name plate pada aktuator untuk range operasi diaphragma yang tepat, biasanya 3 15 psi atau 20 100
  • 55.
    Kt rev 3 MODULI-02 55 kPa. Regangan pegas harus disetel supaya aktuator bekerja pada range penuh sesuai dengan sinyal input yang dimasukkan yaitu range penuh. Pastikan bahwa regangan pegas di set supaya bila diberi tekanan 3 psi ada sedikit gerakan untuk mulai menggerakkan stem penghubung, kemudian pastikan stem aktuator berhenti bergerak ketika sinyal input mencapai 15 psi. Pegas mungkin memerlukan sedikit regangan untuk memberikan respons yang benar pada sinyal input. Jika aktuator telah diperiksa dan diset dengan benar maka itu dapat dipasang ke valve dan diletakkan kembali pada aplikasinya. 4.4.1 KALIBRASI CONTROL VALVE Untuk melakukan kegiatan kalibrasi, terlebih dahulu mengenal petunjuk awal tentang control valve yang tertera pada name plate. Name plate Control Valve Gambar dibawah adalah name plate yang tertempel pada control valve? Name plate tersebut tertempel pada yoke aktuator atau ada pula pada chase diaphragma. Nameplate mempunyai informasi khusus tentang valve dan actuator. Informasi penting yang tercetak pada nameplate dapat dilihat sebagai berikut:
  • 56.
    56 Nomor Seri :Nomor seri berhubungan dengan nomor seri gabungan dari valve dan aktuator. Tipe : Berhubungan dengan apakah aksi valve tersebut air to open (direct) atau air to close (reverse). Tekanan diaphragma 3 sampai 15 PSI : Informasi ini berhubungan dengan range tekanan operasi diaphragma teristal. Range tekanan ini berbeda dengan range bench set. Bench Set : Karena tekanan operasi proses memakai gaya pada plug valve maka hal ini perlu bench set valve yang berbeda dengan range operasi 3 15 psi. Ketika valve diinstal maka stroke yang sebenarnya adalah 3 sampai 15 psi sinyal input. Ukuran Bodi: Ukuran bodi berhubungan dengan ukuran valvenya itu sendiri. Rating : Berhubungan dengan tekanan statis maksimum dari valve. Valve tidak bisa dioperasikan dalam proses yang mempunyai nilai yang lebih tinggi dari nilai rating ini. Travel : Berhubungan dengan stroke valve atau jarak plug yang akan bergerak dari tutup penuh atau buka penuh. Material Bodi: Material bodi berhubungan dengan tipe logam bahan bodi valve. Karakteristik Flow : Karakteristik flow berhubungan dengan tipe plug yang ada didalam valve. Karakteristik plug biasanya linier, equal percentage dan quick openeing. Material Plug : Material plug biasanya berbeda dengan material bodi valve. Informasi diatas adalah informasi penting tentang control valve. Informasi ini penting untuk menentukan apakah valvenya sesuai dengan aplikasi atau tidak. Informasi secara lengkap tentang valve dapat ditemukan pada lembaran spesifikasi ISA yang telah dilengkapi pada setiap control valve dalam lup proses. Lembaran-lembaran tersebut berisi spesifikasi operasi untuk valve dan penting untuk pemeliharaan yang benar dan prosedur reparasi.
  • 57.
    Kt rev 3 MODULI-02 57 Halaman-halaman berikut adalah contoh lembaran-lembaran spesifikasi. Mereview lembaran spesifikasi agar menjadi lebih mengenal dengan informasi yang dikandung pada lembaran tersebut tentang control valve.
  • 58.
  • 59.
    Kt rev 3 MODULI-02 59 4.4.2 Langkah Melakukan Kalibrasi Control Valve meliputi : 1. Menyiapkan alat standar · Alat standar untuk kalibrasi disiapkan sesuai dengan spesifikasi. · Metode kalibrasi disiapkan sesuai dengan SOP. · Permasalahan yang timbul dalam penyiapan peralatan dilaporkan kepada pihak terkait. 2. Menyiapkan control valve yang akan dikalibrasi · Control valve yang akan dikalibrasi disiapkan · Pengecekan control valve yang akan dikalibrasi secara visual dilakukan · Pencatatan dilakukan terhadap identitas peralatan yang akan dikalibrasi. · Permasalahan yang timbul dalam penyiapan peralatan dilaporkan kepada pihak terkait 3. Melakukan langkah kalibrasi. · Control valve yang akan dikalibrasi dipasang/ dihubungkan dengan alat standar · Langkah langkah dalam kegiatan kalibrasi dilakukan sesuai prosedur. · Pencatatan dilakukan terhadap hasil kalibrasi. 4. Melakukan evaluasi hasil kalibrasi · Analisis dilakukan untuk mengetahui penyimpangan. · Evaluasi dilakukan dari hasil antara pembacaan alat yang dikalibrasi dengan alat standar. · Hasil kalibrasi untuk proses perbaikan lebih lanjut dilaporkan kepada pihak yang lebih berwenang. 5. Mendokumentasikan kegiatan. · Kejadian dari setiap kegiatan yang perlu tindak lanjut dicatat dengan menggunakan format yang berlaku. · Tindakan penyelesaian dari setiap kegiatan dicatat dengan menggunakan format yang berlaku.
  • 60.
    60 Peraturan yang harusdipatuhi dalam melaksanakan kegiatan kalibrasi control valve, supaya tidak terjadi kecelakaan kerja meliputi : 1. Undang undang tentang K3LL 2. Kebijakan / tata tertib perusahaan 3. SOP · Pelaksanaan kalibrasi a. Membuat Rangkaian Kalibrasi Control Valve seperti gambar dibawah ini b. Bila ada Transducer I to P harus dikalibrasi tersendiri. Teknis mengkalibrasi dengan memberi power supply, lalu memberi signal input dan membandingkan dengan output-nya, bila terjadi selisih dilakukan adjusment atau mengembalikan ke-setandart-nya. c. Periksa Control Valve dan name plate sesuai Specifikasi Control Valve d. Kalibrasi Control Valve menggunakan data-data pabrik dan metode yang direkomendasikan e. Periksa posisi travel indikator dengan skala indikator pada control valve Air Supply Signal PI PI I/P Signal Regulator 4-20mA Air Supply
  • 61.
    Kt rev 3 MODULI-02 61 f. Dengan memberi input signal pneumatic bervariasi dengan mengatur regulator, mulai nilai 0%, 25%, 50%, 75%, 100% untuk dua kondisi naik dan turun atau menggunakan sinyal electric ke transducer ( I/P ). Bila terjadi penyimpangan lakukan adjusment sesuai spesifikasi pada data sheet. (Lihat Adjustment Control Valve di atas) g. Pastikan travel indikator sesuai langkah di atas h. Lakukan flushing dan tes hidrostatic pada pipa dimana control valve tersebut akan dipasang sebelum Control Valve diinstall. i. Selesai Test Hydrostatic, Control Valve dikeringkan dan kedua ujung flange di tutup, agar tdk terkena kotoran. j. Hasil harus sesuai spesifikasi plant dan manual dari vendor bila ada perbedaan ikuti manual vendor k. Jika ada penyimpangan atau eror dicatat dengan format berlaku dan dilaporkan ke pihak terkait. 4.4.3 ADJUSTMENT CONTROL VALVE a. Set-up Aktuator Bench Set Bench set dari suatu valve berhubungan dengan range input khusus aktuator dimana valve akan mulai bergerak pada gerakan stem penuh pada bukaan penuh menjadi tutup penuh (jika valvenya fail open) atau di mana valve mulai bergerak pada gerakan tutup penuh menjadi buka penuh (jika valvenya fail closed). Bench set aktuator dilakukan pada kondisi khusus, terutama untuk · Tidak adanya gaya dari proses kepada valve · Tidak adanya gaya dari packing kepada valve Range bench set berbeda dengan range 3 15 psi. Range bench set ditentukan oleh perhitungan aksi tekanan operasi proses pada plug valve. Pada tekanan proses yang tinggi mungkin menyebabkan suatu gaya pda valve fail closed menjadi membuka, dan dalam hal ini range bench set mungkin mulai dari 4 12 psi. Sinyal 4 12 psi adalah stroke sebenarnya pada valve dari menutup
  • 62.
    62 penuh menjadi membukapenuh. Ketika valve diinstal pada proses dan tekanan proses yang beraksi pada plug kemudian sinyal yang sebenarnya adalah 3 15 psi yang diperlukan untuk menggerakkan valve. Ketika mengkalibrasi valve periksalah range input aktuator. Jika valve mempunyai nilai bench set, berarti valve harus mulai stroke atau bergerak pada nilai tekanan minimum pada nilai bench set tersebut. Jika valve tidak mempunyai nilai bench set, maka nilai minimum tekanan tersebut untuk mulai bergerak adalah 3 psi atau 20 kPa. Periksa lembaran spesifikasi atau tag valve untuk tekanan ini. Diagram poin-poin penyetelan (adjustment) terlihat pada Gambar dibawah. Menyetel regangan spring aktuator melalui spring adjuster seperti ditunjukkan pada gambar. Suplai aktuator dengan ekanan 3 psi (diasumsikan bahwa range bench set sama seperti range operasi valve). Aktuator harus mulai bergerak dengan tekanan 3 psi atau sedikit diatas 3 psi. Jika aktuator bergerak sangat cepat kemudian kencangi spring, jika bergerak tidak cukup cepat maka kendorkan spring. Ulangi prosedur diatas sampai tekanan sinyal minimum menghasilkan efek seperti yang diinginkan. Gunakan nilai sinyal range teratas yaitu 15 psi atau 100 kPa, dan periksa untuk melihat bahwa valve tepat berhenti pada titik ini. Jika spring sebenarnya telah dipasang pada valve, maka sinyal 15 psi yang digunakan pada valve tersebut, maka valve harus bergerak penuh pada range tersebut.
  • 63.
    Kt rev 3 MODULI-02 63 Seting Travel Ketika sinyal input minimum (3 psi) pada valve digunakan pada aktuator valve maka plug harus terletak pada seatnya sedemikian rupa sehingga tidak adak aliran yang melewati valve tersebut. Ketika sinyal dinaikkan plug mulai membuka. Adjustment stem perlu diperlakukan seperti ini. Stem dapat dinaikkan atau diturunkan dengan mengendorkan mur pada konektor stem dan memutar stem searah dengan arah jarum jam untuk mengangkat plug tau memutar berlawanan arah jarum jam untuk menurunkan plug. Gunakan range sinyal input penuh pada valve atau 15 psi. Ukur jarak gerakan (travel) untuk melihat batas jarak gerakan (travel) plug yang diinginkan. Setelah stroke valve disetel dengan cara yang benar kemudian kencangi murnya sedemikian rupa sehingga stem valve tidak akan bekerja diluar travelnya. Tindak Lanjut Hasil Kalibrasi · Hasil kalibrasi untuk proses perbaikan lebih lanjut dilaporkan kepada pihak yang lebih berwenang. · Mendokumentasikan kegiatan · Kejadian dari setiap kegiatan yang perlu tindak lanjut dicatat dengan menggunakan format yang berlaku. · Tindakan penyelesaian dari setiap kegiatan dicatat dengan menggunakan format yang berlaku.
  • 64.
    64 4.4.4 TROUBLE SHOOTING Adabeberapa kemungkinan yang menyebabkan control valve tidak berfungsi dan bagaimana cara mengatasi permasalahan tersebut. Usaha untuk mengatasi trouble kita menggunakan table failure mode effect analysis ( FMEA ) sebagai berikut : N0 Nama Komponen Fungsi Penyebab kegagalan Dampak Solusi I Actuator Input supply/ konektor input Sebagai penghubung masuknya signal Bocor, tersumbat, Cv tidak berfungsi dng baik - Periksa & lakukan perbaikan - Bersihkan Top cover / casing diaphragm Sebagai ruang kompresi Kemasukan air Cv tidak berfungsi dng baik - lakukan venting pada AIS - Perbaiki system AIS Diapragma Sebagai tranducer bocor Cv tidak berfungsi dng baik - Ganti baru - Membuat lapisan penahan kebocoran Spring melemah Etc dng baik II Bonnet Packing bonnet Scale / kotor pada
  • 65.
    Kt rev 3 MODULI-02 65 area packing bonnet Stem connector kendor Stem plug Etc III Bodi plug & seat Buka tutup aliran Scale / kotor pada plug atau seat Terjadi kebocoran Bodi valve dibongkar dan dibersihkan Etc
  • 66.
    66 BAB V SISTEM PENGENDALIAN 5.1.PRINSIP-PRINSIP PENGENDALIAN PROSES. Pada pengendalian manual operasi yang dilakukan oleh operator adalah, pertama operator mengamati penunjukkan temperatur, kemudian mengevaluasi apakah temperatur yang ada sudah sesuai dengan yang dikehendaki. Apabila tidak sama dengan yang dikehendaki, maka operator harus dapat memperkirakan seberapa banya valve tersebut harus ditambah atau dikurangi bukaannya. Kemudian operator harus benar-benar mengubah bukaan valve sesuai dengan yang diperkirakan tadi. Dari uraian di atas dapat diambil suatu kesimpulan bahwa dalan mengendalikan proses seorang operator mengerjakan empat langkah kegiatan, yaitu : Pada waktu operator mengamati suhu sebenarnya yang dia kerjakan adalah mengukur variabel proses (Process Variable = PV), kemudian membandingkan variabel proses dengan variabel proses yang diinginkan (Set value = SV). Perbedaan antara variabel proses dengan set value disebut sebagai error, oleh karena itu error dapat dituliskan sebagai : Error = Set Value (SV) Variable Process (PV) atau = Variable Process (PV) Set Value (SV) Berdasarkan besarnya error, operator kan menentukan arah perubahan dari bukaan valve (menambah atau mengurangi) dan seberapa besar koreksi yang diperlukan pada valve. Pada proses ini sebenarnya operator menghitung untuk menentukan pengaturan valve. Setelah proses penghitungan operator mengoreksi dengan Mengukur à Membandingkan à Menghitung à Mengoreksi
  • 67.
    67 mengatur bukaan valve.Hal ini juga berlaku pada suatu pengendalian otomatis, hanya saja pada pengendalian otomatis semua pengaturan dilakukan oleh alat-alat instrumentasi. Jadi pada pengaturan otomatis manusia hanya melakukan pengaturan terhasap set value (SV) dan untuk yang lainnya dilakukan oleh instrumentasi tersebut. 5.2. METODEL PENGENDALIAN PROSES Metodel pengendalian proses dibagi dua macam, yaitu : - Pengendalian oleh manusia (manual control) - Pengendalian otomatis (automatic control) a. Pengendalian oleh manusia (manual control) Pada pengendalian secara manual memanfaatkan ketelitian dari operator untuk mengendalikan suatu besaran proses. Jika harga proses tidak sesuai dengan yang dikehendaki oleh operator, maka operator tersebut akan melakukan adjustemet sebagai koreksi terhadap besaran proses tersebut sampai proses berjalan stabil dan hal ini dilakukan berulang-ulang selama kondisi proses tidak sesuai dengan yang dikehendali oleh operator. Untuk lebih jelasnya dapat dilihat pada gambar 2.1.berikut ini. Gambar 2.1. Manual Control
  • 68.
    68 Pada gambar diatas terlihat bahwa seorang operator sedang mengamati variabel temperatur pada sebuah dapur (furnace), apabila hasil penunjukan pada temperatur indikator (temperature gauge) lebih besar dari temperatur yang dikehendaki oleh operator, maka operator tersebut akan menambah jumlah aliran dengan menambah bukaan valve, begitu juga sebaliknya apabila hasil pembacaan pada temperatur gauge lebih kecil dari temperatur yang dikehendaki maka operator akan mengurangi jumlah aliran dengan jalan mengecilkan bukaan valve. Dilihat dari segi ekonomis, pengendalian secara manual tentu lebih murah dibandingkan dengan pengendalian secara otomatis karena instrumen yang dibutuhkan lebih sederhana. b. Pengendalian otomatis (automatic control) Pada prinsipnya pengendalian otomatis sama dengan pengendalian manual. Pada pengendalian otomatis, peranan dari operator digantikan oleh suatu alat yang disebut pengendali (controller). Jadi yang bertugas menambah dan mengurangi bukaan valve tidak lagi dikerjakan oleh operator tetapi atas perintah controller, operator hanya bertugas memberikan harga ke controller (set value / set point = SV / SP). Oleh karena itu pengendalian otomatis pada valve harus dilengkapi dengan actuator sehingga unit valve tersebut disebut dengan control valve. Sehingga apabila terjadi ketidak sesuai harga yang diberikan operator terhadap controller (SV), maka atas perintah controller akan membuka atau menutup sesuai dengan kondisi operasi yang sedang berjalan (process variable = PV). Untuk lebih jelasnya dapat dilihat pada gambar 2.2. berikut.
  • 69.
    69 Gambar 2.2. Pengendalianotomatis 5.3 DIAGRAM KOTAK (BLOCK DIAGRAM) Diagram kotak adalah merupakan alat bantu untuk mempermudah di dalam mempelajari suatu sistem pengendaian. Ada dua macam diagram kotak yang biasa dipakai, yaitu diagram kotak simbolis dan diagram kotak matematis. Pada diagram kotak tersebut, masing-masing elemen yang terdapat pada sistem pengendalian diwakili oleh sebuah kotak. Pada diagram kotak simbolis, setiap kotak dibubuhi nama atau symbol-simbol. Pada diagram kotak matematis, setiap kotak dibubuhi fungsi matematik yang merupakan hubungan input dan outpun elemen. Untuk lebih jelasnya dapat dilihat diagram kotak berikut ini. Gambar 2.3. Diagram kotak proses di furnace VALVE FURNACE (PROSES) LOAD Pemakaian panas (di pabrik) - Temperatur Aliran bahan bakar masuk Posisi bukaan (Opening) +
  • 70.
    70 5.4. TERMINOLOGI : Variabelproses atau variabel yang dikontrol adalah variabel dimana nilainya harus dipertahankan pada nilai yang presisi. Sebagai contoh, mungkin kita dapat memanipulasi aliran cairan kedalam tangki untuk mengatur level yang ada didalam tangki. Level yang ada didalam tangki adalah variabel yang kita kontrol (variabel kontrol) atau variabel proses. Variabel proses adalah variabel dimana nilai yang kita ukur dengan transmiter dan mengirimkannya ke kontroler agar dipantau dan pertahankannya. Ada empat variabel proses yang umum yaitu : temperatur, tekanan, flow dan level. Ada satu proses dimana variabel yang dikontrol sama dengan variabel yang dimanipulasi yaitu proses flow. 5.4.1 Variabel Suplai Variabel suplai pada proses ialah veriabel dimana nilainya dikendalikan oleh final control element. Didalam semua hal tersebut variabel suplai adalah faktor dominan dalam menentukan nilai variabel yang dikontrol atau variabel proses, meskipun tidak hanya variabel itu saja. Variabel ini sering disebut manipulated variable. Hal ini berarti bahwa adalah variabel dimana nilainya diatur oleh final control element. 5.4.2 Beban Proses Beban proses adalah variabel, yang cenderung merusak nilai proses. Sebagai contoh, kita asumsikan bahwa kita mempunyai proses level dimana kita memanipulasikan aliran kedalam tangki. Cairan yang mengalir keluar dari tangki mempunyai kecepatan tertentu. Air yang mengalir keluar dari tangki adalah beban proses.
  • 71.
    71 Suatu perubahan padacairan yang mengalir keluar adalah mengganggu proses. Lup pengontrolan diimplementasikan untuk menghilangkan pengaruh gangguan pada proses tersebut. Proses thermal dioperasikan dengan menyuplai uap ke heat exchanger. Aliran uap adalah manipulated variable. Temperatur produk aliran yang keluar dari heat exchanger adalah variabel yang dikontrol (variabel control) atau variabel proses. Beban pada proses adalah sejumlah panas yang hilang ke udara luar dari heat exchanger, atau nilai panas (enthalphy) dari uap, atau temperatur produk yang dipanaskan didalam heat exchanger. Suatu perubahan nilai beban adalah gangguan terhadap lup. Gambar 2.4. Heat Exchanger Sederhana 5.4.3 Set Point Set Point adalah istilah nilai yang kita inginkan pada variabel yang dikontrol untuk dipertahankan. Sebagai contoh proses level pada Gambar 2.5. Pada gambar menunjukkan tinggi tangki terbuka 10 ft. Span pengukuran 8 ft (1 ft off dari bagian bawah tangki dan 1 ft off dari bagian atas tangki).
  • 72.
    72 Set point padakontroler dapat dalam satuan engineering ft atau persen dari span. Set point adalah 4 ft akan mempertahankan level 5 ft cairan yang ada didalam tangki. Set point 50% juga akan mempertahankan 5 ft cairan didalam tangki. Gambar 2.5. Proses Level Sederhana Adalah penting bahwa tidak semua kontroler dapat mendisplaikan dan menggunakan set point dalam skala satuan engineering. Kontroler elektronik analog dan pneumatik menggunakan set point dalam skala persen. Hanya beberapa kontroler digital yang menggunakan set point dalam satuan engineering. Operator harus tahu span variabel yang dikontrol jika ia perlu tahu nilai engineering nyata dari set point dan juga proses variabel. Dalam suatu hal, nilai set point atau nilai yang diinginkan proses pada lup kontrol dirancang untuk dipertahankan.
  • 73.
    73 5.4.4 Transmiter Transmtter adalahmerupakan instrument yang merubah besaran yang dihasilkan oleh sensing element (sensor) menjadi suatu sinyal standar agar dapat dimengerti oleh instrument lainnya (controller, recorder). 5.4.5 Controller Controller adalah instrument yang fungsinya membandingkan process variable yang sedang berjalan terhadap set variable dan hasilnya digunakan sebagai dasar perhitungan control output yang bersarnya berdasarkan aksi dan mode pengontrolnya, sinyal control output digunakan sebagai dasar koreksi atas deviasi yang diterimanya. Aksi controller adalah : · Direct action, artinya adalah apabila terdvapat kenaikan input (PV) melebihi set variable (SV), maka output controller (mv) akan naik. · Reverse action, artinya adalah apabila terdvapat kenaikan input (PV) melebihi set variable (SV), maka output controller (mv) akan turun. Sedangkan mode kontroler adalah : · Proportional (P) Control · Proportional + Integral (PI) Control · Proportional + Integral + Derivative (PID) Control Sinyal control output (mv) digunakan sebagai penggerak final control element (Control Valve). 5.4.6 Final Control Element Final control element adalah element akhir dari suatu system pengendalian yang fungsinya mengkoreksi perbedaan antara process
  • 74.
    74 variable (PV) terhadapset variable (SV) berupa gerakan naik-turun (buka-tutup) valve sesuai sinyal yang diterimanya dari kontroler. Ditinjau dari gerakan valve-nya, aksi control valve terdiri dari : · Air To Open (ATO), yaitu apabila control valve menerima sinyal dari controller sebesar 3 15 psi gerakannya akan mengakibatkan bertambahnya aliran yang melewatinya. · Air To Closed (ATC), yaitu apabila control valve menerima sinyal dari controller sebesar 3 15 psi gerakannya akan mengakibatkan berkurangnya aliran yang melewatinya. 5.4.7 Proses Adalah merupakan variabel yang dikendalikan dalam suatu system pengendalian. Ada empat variabel proses yang biasa dikendalikan di dalam suatu system pengendalian diantaranya adalah berupa tekanan (Pressure), temperature (Temperature), laju aliran (Flow) dan tinggi permukaan fluida (Level). 5.5 ELEMEN-ELEMEN SISTEM PENGENDALIAN Dalam suatu sistem kontrol sekurang kurangnya terdapat 5 macam elemen utama yang membentuk system kontrol yaitu : 1. Sensing element (Sensor), adalah elemen yang pertama kali merasakan adanya variable proses dan kemudian merubahnya ke dalam bentuk gerakan mekanik atau sinyal electric yang sesuai dengan besarnya varibel yang dideteksinya. 2. Proses, adalah sebutan variabel proses yang dikontrol/ dikendalikan. 3. Transmitter, berfungsi untuk merubah nilai variabel proses yang dirasakan oleh sensor menjadi bentuk signal standard dan ditransmisikan ke dalam instrument lainnya (controller, recorder) yang besarnya tergantung dari jenis transmitter-nya
  • 75.
    75 yaitu 4-20 mAatau 1-5 Vdc (untuk transmitter elektrik) atau 3-15 psi (untuk transmitter pneumatic) 4. Elemen Pengatur (Controller), adalah elemen pengatur memanfaatkan signal error yang dihasilkan untuk kemudian digunakan sebagai dasar untuk memberikan memberikan perintah perbaikan yang akan dilakukan oleh elemen pengontrol akhir (final control element). 5. Elemen Kontrol Akhir (Final Control Element), dapat berupa control valve, motor, pompa yang menerima dan melaksanakan signal instruksi yang diberikan oleh controller untuk mempertahankan nilai variabel proses pada nilai setpoint-nya. Kelima macam elemen tersebut dapat dihubungkan satu sama lain baik secara hubungan terbuka (open loop) maupun tertutup (closed loop). Istilah open loop dan closed loop akan mempermudah kita dalam memahami sistem kontrol manual dan otomatis. Gambar 2.9. Elemen pengendalian level
  • 76.
    76 Pada gambar diatas tampak bahwa di dalam pengendalian level terdiri dari elemen-elemen pengendalian, yaitu : FT : adalah merupakan singkatan dari Flow Transmitter, yang di dalamnya terdapat sensor (diaphragma) yang mendeteksi perbedaan tekanan (differential pressure) antara high level dengan low level dan hasilnya berupa keluaran sinyal standar yang sesuai dengan beda tekanan yang dirasakannya. LIC : adalah merupakan singkatan dari Level Indicator Control. LV : adalah merupakan singkatan dari Level Valve yang berupa final control element (control valve) dengan aksi reverse. Gambar 2.10. Elemen-elemen sistem pengendalian aliran Untuk melihat letak masing-masing elemen pengendalian digunakan diagram kotak, pada gambar 2.11. ditampilkan diagram kotak sistem pengendalian secara otomatis. Di dalam diagram kotak sistem
  • 77.
    77 pengendalian otomatis terdapatelemen proses, elemen pengukuran (sensing elemen dan transmitter), elemen controller (control unit) dan final contol elemen (control valve). 5.6 CONTROL LOOP Apabila dilihat dari bentuk Control loop dibagi dalam dua kategori, yaitu: open dan closed loop. Perbedaan utama antara kedua contol loop adalah adanya proses koreksi (feedback) pada tipe closed loop, sedangkan pada open loop tidak terdapat proses koreksi tersebut, sehingga tidak ada mekanisme yang menghubungkan produk yang terjadi dengan input yang dikehendaki. 5.6.1 PENGENDALIAN LOOP TERBUKA (OPEN LOOP CONTROL SYSTEM) Sistem pengendalian loop terbuka (open loop control system), atau sering juga disebut sebagai sistem pengendalian umpan balik maju (feed forward control) adalah sistem pengendalian yang keluarannya tidak akan dapat mempengaruhi aksi dari pengendaliannya. Jadi pada sistem pengendalian loop terbuka keluarannya tidak diukur atau diumpan balikkan untuk dibandingkan dengan masukannya dan sistem tersebut biasanya bekerja pada manual control. Untuk lebih jelasnya dapat dilihat pada gambar 2.11. berikut ini. Gambar 2.11. Sistem pengendalian loop terbuka
  • 78.
    78 5.6.2 PENGENDALIAN LOOPTERTUTUP Sistem pengendalian loop tertutup atau sering juga disebut sebagai sistem pengendalian umpan balik (feed back control) adalah merupakan sistem pengendalian yang sinyal keluarannya mempunyai pengaruh langsung pada aksi pengendaliannya. Pada sistem pengendalian loop tertutup ini terdapat signal kesalahan penggerak, yang merupakan selisih antara signal masukan dan signal umpan balik (yang berupa signal keluaran dari proses yang dikendalikan) yang diumpan balikkan ke arah masukan untuk memperkecil kesalahan dan membuat harga keluaran akan mendekati dengan harga yang diinginkan. Atau dengan kata lain, pada aksi umpan balik digunakan untuk memperkecil kesalahan sistem dan sistem tersebut biasanya bekerja pada automatic control. Untuk lebih jelasnya dapat dilihat pada gambar 3.2 berikut ini. Gambar 3.2. Sistem pengendalian loop tertutup Metoda pengendalian tertutup (close loop control) antara lain adalah: 1. Feed back control system 2. Feed forward control system 3. Cascade control system
  • 79.
    79 Feed Back ControlSystem Feedback control termasuk kategori single loop control. Feedback loop mengirimkan hasil pengukuran ke controller untuk dibandingkan dengan nilai setpoint. Jika proses variabel tidak sama dengan setpoint, controller akan bereaksi untuk menyamakannya. Feedback control paling banyak dipakai di industri. Keuntungan utamanya adalah dapat mengontrol semua proses secara langsung. Kekurangannya adalah error harus terjadi sebelum dapat dikoreksi. Berikut adalah aplikasi feedback control: 1. Pressure control loop Pressure control loop bereaksi berdasarkan kecepatan. Loop dapat merespon perubahan dari beban (load) atau mengontrol aksi secara cepat atau lambat. Kecepatan pengontrolan ini ditentukan oleh volume dari proses fluid. Contohnya pada sebuah sistem penyimpanan gas yang besar (gas storage facilities) pergerakan controller cenderung lebih lambat dibandingkan dengan sistem yang bervolume kecil. Gambar 3.3. Pressure control loop
  • 80.
    80 2. Flow controlloop Secara umum flow control loop dikenal sebagai fast loop yang merespon perubahan dengan segera. Oleh karena itu flow control equipment harus mempunyai sampling dan response time yang cepat. Gambar 3.4. Flow control loop Flow control cenderung sensitif sehingga menimbulkan fluktuasi atau noise pada sinyal control. Untuk mengkompensasi noise, sebagian besar flow transmitter memiliki pengaturan damping yang berfungsi untuk mem-filter noise. Karena temperatur dari proses fluida mempengaruhi density, pengukuran temperatur juga disertakan dalam pengukuran flow, dan kompensasi temperatur ini di masukkan dalam kalkulasi flow. 3. Level control loop Perubahan kecepatan aliran liquida pada level control loop umumnya disebabkan oleh ukuran dan bentuk proses vessel (tangki). Contohnya: tangki yang besar akan membutuhkan waktu yang lebih lama untuk diisi dibandingkan tangki kecil.
  • 81.
    81 Faktor lain adalahflow rate input dan outflow. Tank overflow kadangkala menjadi masalah yang harus dihindari sehingga digunakan redundant control system. Gambar 3.5. Level control loop 4. Temperature control loop Karena membutuhkan waktu untuk mengubah temperatur fluida proses, temperature loop umumnya lambat. Control strategi feedforward sering dipakai untuk menaikkan kecepatan respon temperature control loop. Final control element pada temperature control loop biasanya fuel valve menuju sebuah burner atau steam valve untuk aplikasi heat exchanger. Adakalanya fluida yang lebih dingin (air dingin) dicampurkan ke proses (mix) untuk mengontrol temperatur.
  • 82.
    82 Gambar 3.6. Temperaturecontrol loop Feed-forward (FF) control Feed forward (FF) control adalah metode umum untuk kompensasi disturbance terukur. FF controller mengukur disturbance sebelum mempengaruhi proses, dan melakukan manipulasi untuk menghilangkan-nya. Untuk itu dibutuhkan magnitude dan timing yang tepat ketika aksi koreksi terjadi. Proses akan memburuk jika manipulated variable yang dikoreksi terlalu cepat atau sebaliknya. Pada aplikasi yang sama dapat dilihat pada gambar 3.7. Ada 3 elemen pada diagram control heat exchanger ini yaitu: · Temperatur controller, yaitu sebagai feedback controller · Flow controller, yaitu sebagai FF controller, · Summer yang menjumlahkan output dari kedua controller FF controller biasanya digabungkan dengan feedback controller. Ini bertujuan untuk mendapatkan nilai magnitude dan laju perubahan yang konsisten.
  • 83.
    83 Gambar 3.7. Feedback+ FF controller Cascade control Cascade control pada prinsipnya adalah 2 buah control loop yang disusun secara serial. Output controller yang pertama (primary/master) diumpankan pada setpoint controller kedua (secondary/slave). Secara umum cascade control dipakai apabila variabel kontrol primer bereaksi lambat terhadap perubahan disturbance. Keuntungan pemakaian control ini adalah: Ø Mengkondisikan agar secondary controller bereaksi lebih cepat mengatasi disturbance Ø Mengkondisikan agar secondary controller dapat mengatasi kondisi non linear pada valve Ø Memungkinkan agar operator dapat melakukan intervensi langsung pada secondary controller (misalkan pada saat start- up) FT 100 FIC 100 TIC 101 TT 101 + Process Fluid Steam
  • 84.
    84 Gambar 3.9. Diagramcascade control Gambar 3.9 memberikan contoh dari cascade control pada aplikasi sebuah heat exchanger. Perubahan pada laju alir steam akan mengubah laju perpindahan panas (heat transfer) pada exchanger. Pada aplikasi ini terdapat 3 komponen penting yang mempengaruhi loop: Ø fast process, yaitu steam flow Ø slow process, yaitu heat transfer Ø disturbance, yaitu steam pressure Heat transfer adalah slow process. Karena itu dibutuhkan teknik dan skill tersendiri untuk melakukan tuning temperature controller. Dengan menggunakan cascade controller, outlet temperature akan lebih stabil dan disturbance dapat dihilangkan.
  • 85.
    85 Syarat yang harusdipenuhi untuk menjalankan cascade control adalah: secondary loop harus beroperasi minimal 5 kali lebih cepat dari pada primary loop. Catatan: Prosedur tuning untuk cascade control adalah melakukan tuning pada secondary loop terlebih dahulu diikuti dengan primary loop. Ini disebabkan tuning pada secondary loop sangat besar pengaruhnya pada primary loop. Tapi tuning pada primary loop hampir tidak berpengaruh pada secondary loop.
  • 86.
    86 6.1 CONTROLLER Controller adalahsalah satu peralatan instrumentasi yang berfungsi membandingkan nilai pengukuran terhadap nilai yang dikehendaki (set point), dan sesuai dengan modenya menghasilkan signal kendali sebagai keluaran yang sebanding dengan selisih nilai pengukuran set point tersebut. Didalam melakukan pengendalian proses, controller dilengkapi dengan panel-panel, diantaranya adalah : 1 Aksi kontrol (Control action), 2 Mode kontrol (Control mode), 6.1.1 AKSI KONTROL (CONTROL ACTION) Control action adalah merupakan aksi dari kontrol yang dapat diubah-ubah dari direct menjadi reverse atau sebaliknya dan ditentukan sesuai dengan kebutuhannya. a. Pada controller dengan aksi Direct, adalah merupakan aksi controller apabila terjadi kenaikan sinyal pengukuran (PV), maka menyebabkan kenaikan sinyal output sedangkan apabila terjadi kenaikan set point (SV) maka output akan turun dengan menghasilkan kesalahan (error) sebesar PV SV. b. Pada controller dengan aksi Reverse, adalah merupakan aksi controller apabila terjadi kenaikan sinyal pengukuran (PV), maka menyebabkan penurunan sinyal output sedangkan apabila terjadi kenaikan set point (SV) maka output akan naik dengan menghasilkan kesalahan (error) sebesar SV PV.
  • 87.
    87 6.1.2. MODE KONTROL(CONTROL MODE) Controller dapat diatur untuk berfungsi secara sempurna pada berbagai macam aplikasi. Pengaturan mode controller ini melibatkan tiga fungsi kontrol matematis yang bekerja sekaligus, yaitu: Proportional-Integral-Derivative (PID). PID dapat diartikan sebagai serangkaian aturan-aturan untuk memberikan kestabilan pada sistem control closed loop. Penggunaan PID bertujuan untuk membuat nilai terukur (PV) agar sama dengan nilai setpoint dapat dicapai. Fungsi PID adalah sbb: a. Proportional control (gain): menentukan selisih antara setpoint dan process variable (error), lalu memberikan perubahan yang proporsional kepada control untuk menghilangkan error tersebut. Proportional control digunakan untuk menjaga proses sesuai dengan setpoint tanpa fluktuasi yang berarti menggunakan proportional control b. Integral control (reset): menentukan apakah terjadi offset dari setpoint dan PV terhadap waktu, kemudian melakukan koreksi untuk menghilangkan offset tersebut. Integral control digunakan untuk menghilangkan offset menggunakan reset control. c. Derivative Control (rate): memonitor laju perubahan PV dan melakukan aksi koreksi jika terdeteksi laju perubahan yang tidak normal. Dertive digunakan untuk mempercepat respon controller pada disturbance yang besar menggunakan derivative control Dasar pemakaian mode kontrol disesuaikan dengan sifat proses yang akan dikendalikan apakah prosesnya bersifat cepat atau lambat. Tidak semua proses membutuhkan full PID control. Jika offset yang kecil dapat ditolerir pada sebuah proses, maka proportional control saja (P only)sudah cukup. PI control digunakan jika offset tidak
  • 88.
    88 dapat ditolerir. PIDcontrol dipakai jika pada proses terjadi offset, noise dan deadtime yang menjadi masalah. PID mempunyai nilai parameter yang harus dimasukkan nilainya oleh pemakai dan nilainya berbeda untuk setiap jenis control. Proses menentukan nilai-nilai parameter ini dikenal dengan istilah PID tuning yang akan dibahas pada Bab 5. 6.1.3. Proportional control Kebanyakan sistem kontrol sudah bekerja bagus hanya dengan menggunakan proportional control (P only). Gambar 4.1 memperlihatkan hubungan antara posisi valve dengan error sebagai ciri dari proportional control. Posisi valve berubah pada proporsi yang persis dengan besarnya error. Respon valve terjadi hampir seketika, dan valve kembali ke nilai awal jika error kembali ke zero. Dalam hal ini diasumsikan output controller selalu menuju ke sebuah control valve. Hubungan antara penyimpangan setpoint (error) dengan posisi valve (controller output) untuk aksi proportional diekspresikan oleh persamaan berikut: mv = Kc.e + b .. (1) Dimana: mv = Controller Output Kc = Controller gain yang besarnya adalah 100/PB e = Error (besarnya tergantung aksi controller) b = bias Persamaan di atas disebut algoritma kontrol. Gain (Kc) disebut juga controller sensitivity. · Proportional Band (PB) Proportional band adalah besarnya perubahan PV (dalam persen) terhadap full travel dari final control element. Sebagai contoh, pada sebuah level controller: Jika diinginkan perubahan level dengan range 7 inchi dari sebuah control valve yang bergerak dari posisi open menjadi close memakai displacer 14 inchi, maka
  • 89.
    89 dikatakan level controllertersebut mempunyai PB 50%. Contoh yang sama jika dinginkan perubahan level 28 inchi menggunakan displacer yang sama, maka level controller tersebut mempunyai PB 200%. PB dapat dituliskan dalam rumusan : PB = Kc %100 atau Kc = PB %100 (2) Dimana PB = Proportional Band (%) adalah merupakan persentasi kenaikan input untuk mendapatkan output 100%. Kc = Gain (faktor penguatan), didefinisikan sebagai perbandingan kuat sinyal output terhadap input Gain kontrol hanya merespon pada perubahan erro, tetapi tidak mengembalikan PV ke setpoint Apabila PB yang kecil (narrow bands) mempunyai respon yang lebih sensitif dibandingkan PB besar (wide bands) seperti pada gambar berikut: Gambar 4.1. Efek dari proportional band PB=50%, Kc=2 Time PB=100%, Kc=1 PB=200%, Kc=0.5 Controller Error, E Controller Output, O 0 1 0 0.5 1.0 2.0
  • 90.
    90 Gambar 4.2. Grafikdari control range · Bias Bias adalah jumlah output dari proportional controller ketika error dalam kondisi zero. Dari persamaan (1), terlihat bahwa ketika error = zero, controller output juga = zero. Pada saat ini kondisi valve akan menuju fail-safe position-nya (fully close - NC atau fully open - NO) dan tidak ada aksi throttling. Akibatnya proses akan langsung terganggu sekejap setelah di koreksi. Aksi throttling akan berubah menjadi on/off. Dengan menambahkan bias, aksi throttling akan muncul, dan posisi valve akan tetap pada kondisi yang terakhir karena controller tetap mengeluarkan output. Ini membuat persamaan (1) menjadi: mv = Kc.E + b .. (3) Dimana: b = Bias (persen dari full output) Umumnya manufaktur akan memberikan nilai preset bias sebesar 50%. Ini artinya pada saat zero error, controller masih memberikan 50% output dari skala penuh, berapapun nilai seting PB-nya. Pemakai dapat melakukan adjustment output bias secara manual antara 50% sampai 100%. Measurement 100 % 0 % PB=50% Kc=2 PB=100% Kc=1 PB=200% Kc=0.5 Setpoint
  • 91.
    91 · Offset Kita sudahmengetahui bahwa error adalah selisih antara setpoint dengan PV. Pada proportional controller, perubahan setpoint atau load akan menimbulkan permanent error yang disebut offset. Offset tidak mungkin dihilangkan oleh proportional controller karena proportional output hanya merespon terhadap perubahan error, bukan error permanen. Besarnya offset dapat dituliskan dalam rumusan: DE = PB(DO)/100 . . (4) Dimana: DE = Offset (perubahan error) DO = Perubahan posisi valve PB = Proportional Band Timbulnya offset dapat diilustrasikan seperti berikut: Sebuah tangki dikontrol oleh proportional only level controller. Selama output tangki konstan, level akan tetap berada pada nilai setpoint. Ketika operator membuka outlet valve lebih besar, level akan turun. Error akan bertambah sehingga controller akan menaikkan output-nya proporsional dengan besarnya error. Control valve akan membuka lebih besar hingga akhirnya tercapai keseimbangan antara liquida masuk dan keluar. Pada titik ini level kembali stabil, namun tidak lagi berada pada setpoint-nya. Gambar 4.3. Offset pada level controller CO PV SP Offset CO PV SP Offset Outle t Inlet valve www.pas.co m
  • 92.
    92 Selisih antara setpointdengan level yang baru inilah yang disebut offset, dan dapat dieliminasi jika operator melakukan reset dengan menambahkan bias. Cara lain adalah menambahkan mode integral pada controller. Offset dapat diminimalkan dengan menaikkan sensitifitas controller (mengecilkan PB), namun controller yang terlalu sensitif akan berakibat unstable. Proportional only controller adalah pilihan paling tepat pada aplikasi dimana offset dapat ditolerir. Proportional control summary Keuntungan: Ø Sederhana dan murah Ø Tuning mudah dilakukan Ø Memberikan respon yang cepat dan relatif stabil Kerugian: Ø Timbulnya offset (permanent error) Setting: Pada PB kecil berarti: Ø Gain besar Ø Offset minimum Ø Kemungkinan timbul cycling Pada PB besar berarti: Ø Gain kecil Ø Offset besar Ø Loop lebih stabil Tuning Procedure: Turunkan gain ½-nya jika terjadi cycling 6.1.4. Proportional + integral control Aksi integral (reset) didefinisikan sebagai waktu yang dibutuhkan untuk merubah controller output sebanyak perubahan yang disebabkan oleh aksi proportional. Aksi integral umumnya
  • 93.
    93 digunakan bersama denganaksi proportional (hampir tidak ada controller yang mempunyai mode integral only). Dengan tambahan mode integral, output controller akan merespon terhadap besar dan lamanya error. Selama deviasi dari setpoint masih terjadi, controller akan terus memberikan sinyal output untuk mengurangi deviasi (error) tersebut. Laju perubahan output controller sebanding dengan arah (magnitude) error seperti diilustrasikan pada gbr. berikut: Proportional + Integral control (PI control) adalah aksi control yang paling direkomendasikan pada hampir semua aplikasi di lapangan. Penggabungan aksi proportional dan integral ini memberikan respon dan stabilitas control yang tinggi tanpa offset. Integral berfungsi sebagai automatic bias adjustment untuk menghilangkan offset. Output dari PI controller diekspresikan sbb: Gambar 4.4. Aksi PI control + Controller Output P action I action X % X % TR
  • 94.
    94 úû ù êë é += òedt Ti 1 eKcmv +b (5) Dimana: Ti = Integral time (reset time) Proportional + Integral control summary Keuntungan: Ø Menghilangkan error permanen Kerugian: Ø Timbulnya reset wind-up Ø Kemungkinan overshoot Setting: Fast reset (repeats/min kecil) : Ø Gain tinggi Ø Proses kembali menuju setpoint dengan cepat Ø Kemungkinan cycling Slow reset (repeats/min besar): Ø Gain kecil Ø Proses kembali ke setpoint dengan lambat Ø Loop lebih stabil Tuning Procedure: Ø Turunkan reset 1/3-nya jika terjadi cycling Gambar 4.5. PI controller mengeliminasi offset CO PV SP CO PV SP
  • 95.
    95 6.1.5. Proportional+integral+derivative control Aksiderivative (disebut juga rate) membuat output controller sebanding dengan laju perubahan error. Ini berarti jika proses dalam kondisi stabil, meskipun ada error, output controller tetap akan zero. Derivative umumnya dikombinasikan dengan aksi proportional atau proportional+integral. Aksi derivative menambahkan elemen antisipasi (lead action) pada controller. Fungsinya menaikkan kecepatan respon controller dan kompensasi lag yang ditimbulkan oleh aksi integral. Berikut adalah ekspresi output dari PD controller: be dt d TdeKcmv +ú û ù ê ë é += .. (6) Dimana: Td = Derivative time Untuk PID controller, persamaan diatas akan menjadi: ú û ù ê ë é ++= ò e dt d Tddte Ti 1 eKcmv . . (7) Proportional+Integral+Derivative control summary Keuntungan: Ø Perubahan output lebih cepat (responsif) Kerugian: Gambar 4.5. PID controller performance CO PV SP CO PV SP
  • 96.
    96 Ø Ikut memperkuatsinyal noise Ø Pada fast proses (pressure dan flow) akan terjadi cycling Setting: Large rate (minutes kecil): Ø Gain tinggi Ø Perubahan output besar Ø Kemungkinan cycling Slow rate (minutes besar): Ø Gain kecil Ø Perubahan output kecil Ø Loop lebih stabil 6.1.6. GAIN LOOP (KL) Yang dimaksud dengan gain loop adalah perkalian antara gain yang terlihat di dalam sistem pengendalian proses (controller gain, plant gain, transmitter gain dan Control valve gain). Gain loop dapat diatur melalui gain controller dengan cara mengatur proportional band (PB). Secara matematis gain loop dapat dirumuskan sebagai berikut : Kl = Kc x Kp x Kt x Kv Dimana : Kl = gain loop Kc = gain controller Kp = gain plant Kt = gain transmitter Kv = gain valve Hubungan input dan output yang menghasilkan gain pada tiap komponen adalah : S V x V S x V V x S S Kl =
  • 97.
    97 6.2. LEVEL CONTROLLERFISHER TYPE 2500 Level controller adalah alat untuk mengontrol ketinggian fluida cair yang berada di dalam tangki. Secara otomatis tinggi rendahnya minyak dapat diatur dengan memutar dial rise level kekanan atau kekiri. Level control ini dilengkapi displacer yang terpasang dalam chamber (external mounted sensor). floating. Standart untuk semua displacer adalah panjangnya 14 . Gambar 4.6. Level controller Gambar 4.7. Instalasi Level controller Prinsip Kerja
  • 98.
    98 Level controller dilengkapidengan displacer yang bekerja berdasarkan hukum Archimides. Prinsip Archimides pada dasarnya berat benda yang dicelupkan pada zat cair akan berkurang beratnya sebesar berat zat cair yang dipindahkan. a b Gambar 4.8. (a) Hukum Archimedes dan (b) Displacer Persamaan kesetimbangan gaya untuk silinder yang tercelup pada zat cair seperti gambar 4.8.a, dapat ditulis sebagai berikut : ( ) mggh 4 d F 2 2 y - p r= .................................... (1) Dimana : Fy = gaya resultante vertikal r = massa jenis cairan = luas penampang silinder g = konstanta gravitasi h = panjang displacer yang tercelup ke dalam cairan m = massa silinder bila Fy = 0, h2 dapat ditentukan : rA h2g mg = 0 (2) ( ) 4 d 2 p
  • 99.
    99 dari sini, ketinggianpencelupan silinder h2 ialah : Ag Ag1h Ag mg h c 2 r r = r = atau r r = c 1 2 h h .......................................... (3) Perubahan ketinggian cairan menyebabkan berat displacer berkurang kemudian diubah menjadi gerakan puntir melalui torque tube. Gambar 4.9. Blok diagram Displacer, Torque Tube dan Controller 6.3. PRESSURE CONTROLLER FISHER TYPE 4150 Type ini adalah series pneumatic pressure controller yang menggunakan bellows atau bourdon tube sebagai sensing element untuk tekanan gas atau liquid. Controller dengan output standart (3-15 psi) dapat digunakan untuk menggerakkan final control element. Gambar 4.10. Pneumatic Pressure Controller Fisher Type 4150 Displacer Torque Tube Controller
  • 100.
    100 6.3 TUNING CONTROLLER Controllerdi-tune adalah upaya untuk mencocokkan karakteristik control equipment dengan proses untuk mencapai tujuan sebagai berikut: 1. Sistem merespon error dengan segera 2. Sistem memperoleh kestabilan (PV tidak berosilasi disekitar SP) 6.3.1 KOMPONEN-KOMPONEN TUNING CONTROLLER 1. Proportional Mode Proportional mode tidak terlepas dari gain controller, karena kekurangan dari proportional dapat diminimalkan oleh pengaturan Proportional Band untuk kestabilan proses Gain controller dirumuskan : Kc = 100/PB 2. Integral mode Aksi integral sangat tergantung dari lamanya error , setting integral dinyatakan dalam repeats per minutes, yaitu berapa kali aksi proportional yang diulang selama 1 menit. Penambahan reset berarti menambah satu lagi komponen gain pada controller. Semakin cepat aksi reset, semakin besar gain. Reset windup Reset windup adalah situasi dimana output controller bergerak ke salah satu posisi extreme (minimum atau maksimum) karena adanya selisih yang besar antara setpoint dengan proses. Controller dapat dilengkapi dengan anti reset windup, yang berfungsi agar output dapat mengejar setpoint dengan cepat dan meminimilkan overshoot.
  • 101.
    101 3. Derivative mode Padabeberapa proses yang besar dan lambat, respon controller terhadap perubahan yang kecil tidak begitu baik. Untuk memperbaiki respon ini diperlukan derivative mode. 6.4 METODE TUNING 6.4.1. Quarter Decay Method Metode ini dipakai pada closed loop tuning yang berarti mode controller harus tetap pada posisi auto ketika tuning dilakukan. Metoda quarter decay menentukan batas akhir sensitifitas tuning sebuah controller. Seringkali tuning yang dihasilkan terlalu ketat (terlalu sensitif) pada proses-proses yang membutuhkan pergerakan valve cepat. Untuk mencegah terjadinya ketidakstabilan valve, konstanta tuning harus diset pada nilai 1½ kali dari nilai yang didapat dari metode quarter decay. Lalu dilanjutkan dengan tuning. Secara umum urutan tuning adalah sbb: 1. Posisikan controller pada automatic mode. PB harus berada pada nilai terbesar (gain terkecil). Integral time berada pada nilai tertinggi (minutes per repeat). Derivative time juga pada nilai tertinggi. 2. Lakukan perubahan kecil pada setpoint dan rekam hasilnya hingga proses kembali normal 3. Kembalikan setpoint ke nilai aslinya. Rekam hasil seperti sebelumnya. 4. Turunkan PB (naikkan gain) sedikit dan ulangi langkah 1 3 sehingga rekaman output menyerupai gambar 5.5, yaitu hingga amplitudo kurva B kurang lebih 1/4 kali kurva sebelumnya.
  • 102.
    102 6.4.2. Ultimate sensitivitymethod Ultimate sensitivity method juga dipakai pada closed loop test. Posisi controller pada automatic mode. Proses tuning dilakukan sbb: 1. Set controller pada proportional only, atur integral time dan/atau derivative time pada nilai minimumnya. 2. Kurangi PB (naikkan gain) secara perlahan (step kecil) sambil mengujinya dengan mengubah-ubah setpoint hingga controller mulai berosilasi secara kontinyu seperti gambar berikut: Sampai pada titik ini, setting PB ini disebut dengan ultimate proportional band disingkat PBu. Perioda osilasi ini disebut Gambar 5.8. Ultimate sensitivity method Gain terlalu kecil, proses stabil Gain terlalu besar, proses unstable Gain sesuai, proses osilasi kontinyu Pu
  • 103.
    103 ultimate periode dengansatuan menit dan disingkat Pu. Nilai PBu dan Pu ini dipakai untuk menghitung konstanta tuning seperti yang diperlihatkan pada tabel 3.1. Tabel ini memperlihatkan dua set konstanta tuning untuk proportional+integral+ derivative. Tabel 5.1 Ultimate sensitivity method tuning constant Proportional Band (%) Reset Time (minutes) Derivative Time (minutes) Proportional Only 2 PBU Max Min Proportional+Integral 2,2 PBu 0,83 Pu Min Proportional+Integral+Derivative 1,7 PBu 0,5 Pu 0,125 Pu Notes: PBu =Ultimate Proportional Band, (%) Pu = Ultimate periode, minutes
  • 104.
    104 BAB. VI PENUTUP A. Kesimpulan Materidasar instrumentasi ini merupakan bagian yang terintegrasi dari proses diklat teknis instrumentasi juga diklat yang lain . Isi materi ini membahas tentang alat ukur, control valve dan proses control serta analisa penyebab kegagalan. Berdasarkan penjabaran dan manfaatnya, tiap pokok bahasan dan sub pokok bahasan mempunyai karakteristik tersendiri, dimana harapan kami peserta diklat mau mendalami materi modul ini. Sistem penyampaian tidak hanya mengacu pada isi modul yang tertulis tapi juga memasukan unsur realistis peralatan yang terpasang dilapangan dan faktor lain penyebab kegagalan. B. Tindak Lanjut 1. Setelah menyelesaikan diklat ini, peserta sebaiknya meningkatkan pengetahuan yg lebih spesifik dengan mengikuti training lanjutan sesuai dengan tingkat dan rumpun materi yg tepat. 2. Gunakan pembahasan dan latihan menyelesaikan evaluasi serta merangkum isi dalam modul ini untuk peningkatan kemampuan dalam makaryo. 3. Lakukan analisa terhadap peralatan instrumentasi di tempat kerja sebelum melakukan tindakan yang bisa menyebabkan kecelkaan akibat kesalahan pengoperasian
  • 105.
    105 DAFTAR PUSTAKA 1. BenyaminC. Kuo automatic Control Systems Prentice Hall, Englewood Cliffs, New Jersey, 1991 2. Charles L. Philips, Royce D. Harbor Feedbac Control Systems Printice Hall, Third Edition 1996 3. Curtis D.Jhonson, Process Control Instrumentation Technology Prentice Hall, Sixth Edition1997 4. David B. Brown System Analysis & Design For Safety Prentice-Hall, Inc 1976 5. Frans Gunterus, Dasar Falsafah Sistem Pengendalian Proses, PT. Elex Media Komputindo, Jakarta, 1994. 6. Instrument for Process Measurement & Control Edisi ketiga oleh : Norman A. Anderson. 7. Instruction Manual type 4660 High - Low Pressure Pilot Dikeluarkan oleh : Fisher Control 8. Instruction Manual 2900 - 244 V Liquid Level Controllers. Dikeluarkan oleh : Fisher Control. 9. Rhodes, T.J. and Carroll, G.C., Industrial Instruments for Measurement and Control, Second Edition, McGraw-Hill Book Company. 10.Wightman, E.J, Instrumentation in Process Control, CRC Presss, Cleveland, Ohio.