1
E.S.LORDS INTERNATIONAL SCHOOL
VILLUPURAM
PHYSICS PROJECT
ACADEMIC YEAR : 2022 – 2023
NAME :
CLASS : XII
ROLL NO :
TOPIC :
SUBMITTED BY :
2
CERTIFICATE OF EXCELLENCE
This is to certify that this Physics Investigatory Project on the
topic ‘ ‘has been
successfully completed by
of Class XII under the guidance of
in particular fulfilment of the curriculum of Central Board of
Secondary Education leading to the award of annual
examination of the year 2022-23.
Sign of External Examiner Sign of Internal Examiner
Sign of Principal
3
ACKNOWLEDGEMENT
In the accomplishment of this project successfully, many
people have best owned upon me their blessings and heart
pledge support, this time I am utilizing to thank all the people
who have been concerned with this project.
Primarily I would like to thank god for being able to
complete this project with success. Then I would like to thank
my principal Mr. Gunasekaran, my co-ordinator Mr.R. Markand
our subject teacher Mr. A.Arunagiri whose valuable guidance
has been the ones that helped us to patch this project and make
it full proof success, his suggestions and instruction has served
as the major contribution towards the completion of this project.
Then I would like to thank my parents and my classmates
who helped me with valuable suggestions for finalizing and
completion of project.
4
INDEX
S.NO CONTENT PAGE
1 Aim of the project
2 About the topic
3 Introduction
4 Circuit diagram
5 Apparatus required
6 Principle and formulae
7 Procedure
8 Observation
9 Result
10 Closure
5
AIM OF THE PROJECT
To study the various factors
on which the internal
resistance/EMF of a cell
depends
6
INTRODUCTION
There is a great need of batteries in our daily use electronic
appliances and the use is increasing every day. Thus the batteries
need to be made more powerful so that their potential can be
increased greatly.
Thus, this project report is based on practical analysis for
the factors affecting the internal resistance of a cell.
When internal resistance of the cell is decreased, we can
increase the potential difference across it and hence make it
more reliable.
7
INTERNAL RESISTANCE:
Internal resistance is defined as the resistance offered
by the electrolyte of the cell to the flow of ions.
Its SI unit is Ohm (Ω)
For a cell of e.m.f (E) and internal resistance (r),
connected to an external resistance (R) such the (I) is
the current flowing through the circuit,
𝑬 = 𝑽 + 𝑰𝒓
𝑰𝒏𝒕𝒆𝒓𝒏𝒂𝒍 𝒓𝒆𝒔𝒊𝒔𝒕𝒂𝒏𝒄𝒆 𝒓 =
𝑬 − 𝑽
𝑰
8
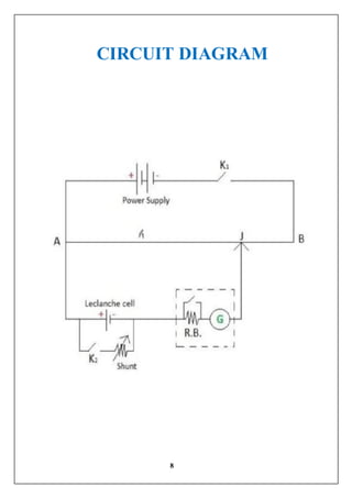
CIRCUIT DIAGRAM
9
APPARATUS REQUIRED
 A potentiometer
A battery
Two one way keys
Rheostat
Galvanometer
A resistance box
An Ammeter
A cell
Jockey
Connecting Wire
Sand Paper
10
PRINCIPLE
The internal resistance of a cell is the resistance offered by its
electrolyte to the flow of ions. The internal resistance of a cell
 is directly proportional to the distance between the
electrodes.
 is inversely proportional to facing surface area of the
electrodes in electrolyte.
 decreases with increase in temperature of
electrolyte.
 is inversely proportional to concentration of the
electrolyte.
The internal resistance of a cell is given by
𝒓 =
𝑬 − 𝑽
𝑰
11
PROCEDURE
1. Clean the ends of the connecting wires with sand paper and
make tight connections according to the circuit diagram.
2. Tighten the plugs of the resistance box.
3. Check the e.m.f. of the battery and of the cell and make sure
that e.m.f of the battery is more than that of the cell, otherwise
null or balance point will not be obtained.
To study the variation of internal resistance with distance of
separation
4. Keep both the electrodes at the distance of 16cm.
5. Take maximum current from the battery, making rheostat
resistance small.
12
6. Without inserting a plug key k2. Adjust the rheostat so that a
null point is obtained on the last wire in the potentiometer.
7. Determine the position of the null point accurately using a set
square and measure the balancing length (l1) between the null
point and the point P.
8. Next introduce plugs in both keys K1 and K2. At the same
time, take out small resistance (1-5ohm) from the shunt
resistance box connected in parallel with the cell.
9. Slide the jockey along a potentiometer wire and obtain the
null point.
10. Measure the balancing length (L2) from end P. Record the
observations.
11. Now keep the electrodes 12 cm apart.
13
12. The remove the plugs of key K1 and K2. Wait for sometime
and repeat steps 7 to 10.
13. Next, keep the electrodes 9cm apart to obtain another set of
observations.
OBSERVATION
S.No Ammeter
reading
Position of null
point (cm)
Shunt
Resistance
R(Ω)
Internal
resistance
r(Ω)
With
R(l1)
Without
R(l2)
1 0.3 660.5 35.5 1 0.94
2 0.3 660.5 77.2 2 1.77
3 0.3 660.5 108.3 3 2.51
14
RESULT
The Electromotive force of the cell is constant and is equal
to E = 0.98 Volt
The internal proportional of a cell is directly proportional to
the separation between the electrodes.
PRECAUTIONS
The connections should be neat, clean and tight.
 The plugs should be introduced in the keys only when the
observations are to be taken.
The positive polls of the battery E and cells E1 and E2
should, all be connected to the terminal at the zero of the
wires.
The jockey key should not be rubbed along the wire. It
should touch the wire gently.
15

physics project class 12th students about the physics

  • 1.
    1 E.S.LORDS INTERNATIONAL SCHOOL VILLUPURAM PHYSICSPROJECT ACADEMIC YEAR : 2022 – 2023 NAME : CLASS : XII ROLL NO : TOPIC : SUBMITTED BY :
  • 2.
    2 CERTIFICATE OF EXCELLENCE Thisis to certify that this Physics Investigatory Project on the topic ‘ ‘has been successfully completed by of Class XII under the guidance of in particular fulfilment of the curriculum of Central Board of Secondary Education leading to the award of annual examination of the year 2022-23. Sign of External Examiner Sign of Internal Examiner Sign of Principal
  • 3.
    3 ACKNOWLEDGEMENT In the accomplishmentof this project successfully, many people have best owned upon me their blessings and heart pledge support, this time I am utilizing to thank all the people who have been concerned with this project. Primarily I would like to thank god for being able to complete this project with success. Then I would like to thank my principal Mr. Gunasekaran, my co-ordinator Mr.R. Markand our subject teacher Mr. A.Arunagiri whose valuable guidance has been the ones that helped us to patch this project and make it full proof success, his suggestions and instruction has served as the major contribution towards the completion of this project. Then I would like to thank my parents and my classmates who helped me with valuable suggestions for finalizing and completion of project.
  • 4.
    4 INDEX S.NO CONTENT PAGE 1Aim of the project 2 About the topic 3 Introduction 4 Circuit diagram 5 Apparatus required 6 Principle and formulae 7 Procedure 8 Observation 9 Result 10 Closure
  • 5.
    5 AIM OF THEPROJECT To study the various factors on which the internal resistance/EMF of a cell depends
  • 6.
    6 INTRODUCTION There is agreat need of batteries in our daily use electronic appliances and the use is increasing every day. Thus the batteries need to be made more powerful so that their potential can be increased greatly. Thus, this project report is based on practical analysis for the factors affecting the internal resistance of a cell. When internal resistance of the cell is decreased, we can increase the potential difference across it and hence make it more reliable.
  • 7.
    7 INTERNAL RESISTANCE: Internal resistanceis defined as the resistance offered by the electrolyte of the cell to the flow of ions. Its SI unit is Ohm (Ω) For a cell of e.m.f (E) and internal resistance (r), connected to an external resistance (R) such the (I) is the current flowing through the circuit, 𝑬 = 𝑽 + 𝑰𝒓 𝑰𝒏𝒕𝒆𝒓𝒏𝒂𝒍 𝒓𝒆𝒔𝒊𝒔𝒕𝒂𝒏𝒄𝒆 𝒓 = 𝑬 − 𝑽 𝑰
  • 8.
  • 9.
    9 APPARATUS REQUIRED  Apotentiometer A battery Two one way keys Rheostat Galvanometer A resistance box An Ammeter A cell Jockey Connecting Wire Sand Paper
  • 10.
    10 PRINCIPLE The internal resistanceof a cell is the resistance offered by its electrolyte to the flow of ions. The internal resistance of a cell  is directly proportional to the distance between the electrodes.  is inversely proportional to facing surface area of the electrodes in electrolyte.  decreases with increase in temperature of electrolyte.  is inversely proportional to concentration of the electrolyte. The internal resistance of a cell is given by 𝒓 = 𝑬 − 𝑽 𝑰
  • 11.
    11 PROCEDURE 1. Clean theends of the connecting wires with sand paper and make tight connections according to the circuit diagram. 2. Tighten the plugs of the resistance box. 3. Check the e.m.f. of the battery and of the cell and make sure that e.m.f of the battery is more than that of the cell, otherwise null or balance point will not be obtained. To study the variation of internal resistance with distance of separation 4. Keep both the electrodes at the distance of 16cm. 5. Take maximum current from the battery, making rheostat resistance small.
  • 12.
    12 6. Without insertinga plug key k2. Adjust the rheostat so that a null point is obtained on the last wire in the potentiometer. 7. Determine the position of the null point accurately using a set square and measure the balancing length (l1) between the null point and the point P. 8. Next introduce plugs in both keys K1 and K2. At the same time, take out small resistance (1-5ohm) from the shunt resistance box connected in parallel with the cell. 9. Slide the jockey along a potentiometer wire and obtain the null point. 10. Measure the balancing length (L2) from end P. Record the observations. 11. Now keep the electrodes 12 cm apart.
  • 13.
    13 12. The removethe plugs of key K1 and K2. Wait for sometime and repeat steps 7 to 10. 13. Next, keep the electrodes 9cm apart to obtain another set of observations. OBSERVATION S.No Ammeter reading Position of null point (cm) Shunt Resistance R(Ω) Internal resistance r(Ω) With R(l1) Without R(l2) 1 0.3 660.5 35.5 1 0.94 2 0.3 660.5 77.2 2 1.77 3 0.3 660.5 108.3 3 2.51
  • 14.
    14 RESULT The Electromotive forceof the cell is constant and is equal to E = 0.98 Volt The internal proportional of a cell is directly proportional to the separation between the electrodes. PRECAUTIONS The connections should be neat, clean and tight.  The plugs should be introduced in the keys only when the observations are to be taken. The positive polls of the battery E and cells E1 and E2 should, all be connected to the terminal at the zero of the wires. The jockey key should not be rubbed along the wire. It should touch the wire gently.
  • 15.