ENGINE CONTROL
      SYSTEM OUTLINE
 THE ENGINE CONTROL SYSTEM UTILIZES A MICROCOMPUTER AND MAINTAINS OVERALL CONTROL OF THE ENGINE. AN OUTLINE
 OF ENGINE CONTROL IS GIVEN HERE.

1. INPUT SIGNALS
 (1) ENGINE COOLANT TEMP. SIGNAL SYSTEM
     THE ENGINE COOLANT TEMP. SENSOR DETECTS THE ENGINE COOLANT TEMP. AND HAS A BUILT-IN THERMISTOR WITH A
     RESISTANCE WHICH VARIES ACCORDING TO THE ENGINE COOLANT TEMP. THUS THE ENGINE COOLANT TEMP. IS INPUT IN
     THE FORM OF A CONTROL SIGNAL TO TERMINAL THW OF THE ENGINE CONTROL MODULE.
 (2) INTAKE AIR TEMP. SIGNAL SYSTEM
     THE INTAKE AIR TEMP. SENSOR DETECTS THE INTAKE AIR TEMP., WHICH IS INPUT AS A CONTROL SIGNAL TO TERMINAL THA
     OF THE ENGINE CONTROL MODULE.
 (3) OXYGEN SENSOR SIGNAL SYSTEM
     THE OXYGEN DENSITY IN THE EXHAUST EMISSIONS IS DETECTED AND INPUT AS A CONTROL SIGNAL TO TERMINALS OX1
     AND OX2 OF THE ENGINE CONTROL MODULE.
 (4) RPM SIGNAL SYSTEM
     CRANKSHAFT POSITION AND ENGINE RPM ARE DETECTED BY THE CRANKSHAFT POSITION SENSOR. CRANKSHAFT POSITION
     AND ENGINE RPM ARE INPUT AS A CONTROL SIGNAL TO TERMINAL NE+ OF THE ENGINE CONTROL MODULE.
 (5) THROTTLE SIGNAL SYSTEM
     THE THROTTLE POSITION SENSOR DETECTS THE THROTTLE VALVE OPENING ANGLE, WHICH IS INPUT AS A CONTROL
     SIGNAL TO TERMINAL VTA OF THE ENGINE CONTROL MODULE, OR WHEN THE VALVE IS FULLY CLOSED, TO TERMINAL IDL.
 (6) VEHICLE SPEED SIGNAL SYSTEM
     THE VEHICLE SPEED SENSOR INSTALLED INSIDE THE COMBINATION METER, DETECTS THE VEHICLE SPEED AND INPUTS A
     CONTROL SIGNAL TO TERMINAL SPD OF THE ENGINE CONTROL MODULE.
 (7) PARK/NEUTRAL POSITION SW SIGNAL SYSTEM
     THE PARK/NEUTRAL POSITION SW DETECTS WHETHER THE SHIFT POSITION IS IN NEUTRAL OR NOT, AND INPUTS A CONTROL
     SIGNAL TO TERMINAL NSW OF THE ENGINE CONTROL MODULE.
 (8) A/C SIGNAL SYSTEM
     THE OPERATING VOLTAGE OF THE A/C MAGNETIC CLUTCH IS DETECTED AND INPUT IN THE FORM OF A CONTROL SIGNAL TO
     TERMINAL ACT OF THE ENGINE CONTROL MODULE.
 (9) BATTERY SIGNAL SYSTEM
     VOLTAGE IS CONSTANTLY APPLIED TO TERMINAL BATT OF THE ENGINE CONTROL MODULE. WHEN THE IGNITION SW IS
     TURNED TO ON, VOLTAGE FOR ENGINE CONTROL MODULE OPERATION IS APPLIED VIA THE EFI RELAY TO TERMINAL +B OF
     THE ENGINE CONTROL MODULE.
 (10) INTAKE AIR VOLUME SIGNAL SYSTEM
     INTAKE AIR VOLUME IS DETECTED BY THE MANIFOLD ABSOLUTE PRESSURE SENSOR AND INPUT AS A CONTROL SIGNAL TO
     TERMINAL PIM OF THE ENGINE CONTROL MODULE.
 (11) STA SIGNAL SYSTEM
     TO CONFIRM THAT THE ENGINE IS CRANKING, THE VOLTAGE APPLIED TO THE STARTER MOTOR DURING CRANKING IS
     DETECTED AND IT IS INPUT AS A CONTROL SIGNAL TO TERMINAL STA OF THE ENGINE CONTROL MODULE.




60
2. CONTROL SYSTEM
* MFI (MULTIPORT FUEL INJECTION) SYSTEM
 THE MFI SYSTEM MONITORS THE ENGINE REVOLUTIONS THROUGH THE SIGNALS EACH SENSOR (INPUT SIGNALS (1) TO (11))
 INPUTS TO THE ENGINE CONTROL MODULE. BASED ON THIS DATA AND THE PROGRAM MEMORIZED IN THE ENGINE CONTROL
 MODULE, THE MOST APPROPRIATE FUEL INJECTION TIMING IS DECIDED AND CURRENT IS OUTPUT TO TERMINALS #10 AND #20
 OF THE ENGINE CONTROL MODULE, CAUSING THE INJECTORS TO OPERATE (TO INJECT FUEL). IT IS THIS SYSTEM WHICH,
 THROUGH THE WORK OF THE ENGINE CONTROL MODULE, FINELY CONTROLS FUEL INJECTION IN RESPONSE TO DRIVING
 CONDITIONS. DURING ENGINE CRANKING (SIGNAL INPUT TO TERMINAL STA) OR FOR APPROX. 2 SECONDS AFTER NE SIGNAL
 INPUT, COMPUTER OPERATION ENERGIZES (POINT CLOSED) THE FUEL PUMP CIRCUIT INSIDE THE CIRCUIT OPENING RELAY,
 CAUSING THE FUEL PUMP TO OPERATE.
* EI (ELECTRONIC IGNITION) SYSTEM
 THE EI SYSTEM MONITORS THE ENGINE REVOLUTIONS USING THE SIGNALS (INPUT SIGNALS (1, 4, 5, 10, 11)) INPUT TO THE
 ENGINE CONTROL MODULE FROM EACH SENSOR. BASED ON THIS DATA AND THE PROGRAM MEMORIZED IN THE ENGINE
 CONTROL MODULE, THE MOST APPROPRIATE IGNITION TIMING IS DECIDED AND CURRENT IS OUTPUT TO TERMINALS IGT1 AND
 IGT2 OF THE ENGINE CONTROL MODULE. THIS OUTPUT CONTROLS THE IGNITER TO PRODUCE THE MOST APPROPRIATE
 IGNITION TIMING FOR THE DRIVING CONDITIONS.
* EGR CUT CONTROL SYSTEM
 THE EGR CUT CONTROL SYSTEM CONTROLS THE VSV (EGR) BY EVALUATING THE SIGNALS FROM EACH SENSOR INPUT TO THE
 ENGINE CONTROL MODULE (INPUT SIGNALS (1, 4, 5, 10)) AND BY SENDING OUTPUT TO TERMINAL EGR OF THE ENGINE
 CONTROL MODULE.
* IDLE AIR CONTROL SYSTEM
 THE IDLE AIR CONTROL SYSTEM (ROTARY SOLENOID TYPE) INCREASES THE RPM AND PROVIDES IDLING STABILITY FOR FAST
 IDLE-UP WHEN THE ENGINE IS COLD AND WHEN THE IDLE SPEED HAS DROPPED DUE TO ELECTRICAL LOAD, ETC. THE ENGINE
 CONTROL MODULE EVALUATES THE SIGNALS FROM EACH SENSOR (INPUT SIGNALS 1, 4 TO 8, 11)), OUTPUTS CURRENT TO
 TERMINALS RSC AND RSO AND CONTROLS THE IDLE AIR CONTROL VALVE.




                                                                                                              61
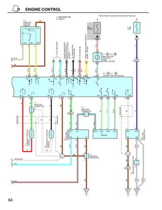
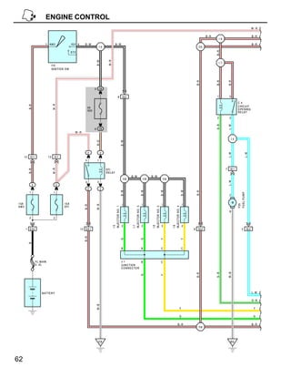
ENGINE CONTROL
                                                                                                                                                                                                                                                                                     W −R

                                                                                                                                                                                                                                B−R                                                  B−R
                                                                                                                                                                                                                                           I9
                             7 AM 2                    IG 2 6      B −W                               B−W                                                                                                                                                                            B−R
                                                                                   I5                                                                                                                                    I15




                                                                                                                                                                                                                                      B−R
                                                       S T2




                                                                                         W−R
                                                                              B−W
                                                                                                                                                                                                                                           I7
                                      I1 0
                                      IG NITIO N S W




                                                                                                                                                                                                                       B− R




                                                                                                                                                                                                                                      B− R



                                                                                                                                                                                                                                                    B− R
                                                                              5 1B

                                                                                                            8         IG 2                                                                                                             1             5

                                                                                                                                                                                                                                                              C 4
                                      W −R
            B− R




                                                                       5A                                                                                                                                                                                     C IR C U IT
                                                                       IG N                                                                                                                                                                                   O PE N IN G
                                                                                                                                                                                                                                                              R E L AY

                                                                                                                                                                                                                                       2             3




                                                                                                                                                                                                                                      G−B



                                                                                                                                                                                                                                                    L−W
                                                                              6 1K
                                                          W −R

                                                                                                                                                                                                                                                         I4
                                                                                                                     B−W
                                                                              B− O




                                                                       2           2




                                                                                                                                                                                                                                                    L−W




                                                                                                                                                                                                                                                                         L−W
       12     IC 1               13     IC1
                                                                   5           1


                                                                                                                                                                                                                                                7     IE 1
                                      W −R




                                                                                        EFI
            B− R




                                                                                        R EL AY
                                                                                                                             B− W                         B−W
                                                                                                                       I18                          I18                          I18




                                                                                                                                                                                                                                                    L−W
                                                                   3           2
                 2                         2
                                                                       2           2
                                                                                                                     B−W




                                                                                                                                                   B−W




                                                                                                                                                                                B−W




                                                                                                                                                                                                             B−W




                                                                                                                                                                                                                       B −R
             1                         1




                                                                                                                                                                                                                                                              FU EL P U M P
                                                                                                                                                                                                                                                     2


1 5A                                            15 A                                                                                                                                                                                                     M
                                                                                                                      1                            1                            1                            1




                                                                                                                                                                                                                                                              F25
                                                                              W −B
                                                                   B−R




AM2                                             EFI
                                                                                               IN JE CTO R N O . 1




                                                                                                                             IN JE CTO R N O . 3




                                                                                                                                                          IN JE CTO R N O . 2




                                                                                                                                                                                       IN JE CTO R N O . 4




                                                                                                                                                                                                                                                     6

             2                         2

                                                                                                                      2                            2                            2                            2
                                                                                               I5




                                                                                                                             I7




                                                                                                                                                          I6




                                                                                                                                                                                       I8




        1 E A2                                                  1 2 EA 1                                                                                                                                           9     IG 2                                       2         IG 2
                                                                   B−R




                                                                                                                     G




                                                                                                                                                   G




                                                                                                                                                                                Y




                                                                                                                                                                                                             Y
            B




                                                                                                                     B                             B                            C                            C



                     F L M AIN                                                                                       J 1             B                                          C
                     2. 0L                                                                                           J UN C TIO N
                                                                                                                     C O N N EC TO R
                                                                                                                                                                                                                                                    W−B
                                                                                                                                                                                                                                      G− B
                                                                                                                                                                                                                       B −R
                                                                                                                                                   G




                                                                                                                                                                                Y




                          B ATTE R Y                                                                                                                                                                                                                                                 L −W

                                                                                                                                                                                                                                                                                     G −B
                                                                              W −B




                                                                                                                                                                                                        Y                                                                             Y

                                                                                                                                                                                                        G                                                                             G

                                                                                                                                                                                                    B− R                                                                             B−R
                                                                                                                                                                                                                         I19




                                                                                EB                                                                                                                                                                    BG




62
Y

                        G
                                    G −B




                 B−R
                                                                                                                                                                                                                                                                                                                            B−R
                                                                                                                                                                                                                                                                                                                                  B−R




                                           L− W
                                                                                                                                                                                                                                                                                                                                         W−R


          BR                                                                                                                                              BR




     EC
                                                  I20
                                                    BR
                                                                                                                                                                 FC
                                                                                                                                                 G− B                                                                                      B −R




                                                                                                                                                          4 A
                                                                                                                                                                                                                     9 A
                                                                                                                                                                                                             +B




                                                                                                                                                                 #20
                                                                                                                                                     Y                                                                                     W−R




                                                                                                                                                          25 B
                                                                                                                                                                                                                     2 A
                                                                                                                                                                                                             BA TT
                                                                                                                                                                                                                                                                         H 6




                                                                                                                                                                                                                                  BR




                                                                                                                                                                 # 10
                                                                                                                                                     G




                                                                                                                                                          12 B
                                                                                                                                                                                                                                                                         H E ATE D O X Y G EN SE N S O R




                                                                                                                                                                                                                                                   10
                                                                                                                                                                                                                                                                         (B AN K 1 S EN S O R 2)
                                                                                                                                                                                                                                                                                      4
                                                                                                                                                                                                                                                                                                                            2




                                                                          O 1                                                                                                                                                                BR              BR                  BR




                                                                                                                                                                                                                             I20
                                                                                                                                                                                                                                                                      I15
                                                                                                                                                                                                                                                                                            E1




                                                                                                               3
                                                                                                                                                                                                                                                                                                                       +B




                                                                                                                                                                                                                                                   IG 1




                                                                                                                                     2
                                                                          O /D S O LE N O ID
                                                                     W




                                                                          1
                                                                                               2
                                                                                                                                                                 ODT
                            B−R                                                                     B                         R                      R




                                                                                                                                                          11 A




               I20
                                                                                                                                     IG 1




                                                          EL1
                                                                                                               EL1
                            (A/T)                                     (A/T)                        (A/T)                  (A /T)                (A /T)
                                                                                                                                                                                                                                                   11
                                                                                            H 3
                                                                                                                                                                                                                                                                                      3
                                                                                                                                                                                                                                                                                                                            1




                                                                                                                                                                                                             O X2
                                                                                                                                                                                                                                       W                                    W




                 B −R
                                                                                                                                                                                                                     23 B
                                                                                            HE A TED O X YG EN SE N S O R
                                                                                                                                                                                                                                                                                           OX




                                                                                                                                                                                                                                                   IG 1
                                                                                                                                                                                                                                                                                                                       HT




                                                                                                                                     4
                                                                                            (BA N K 1 S EN SO R 1 )




                                                                                                2
                                                                                                                     1
                                                                              B− R                                   W− L                        W −L




                                                                                                                                                          6 A
                                                                                                                                                                                                                              (SH IE L DE D )                        (SH IE LD E D)




                                                                                                    +B




               I20
                                                                                                               HT
                                                                                                                                     IG 1
                                                                                                                                                                 H T1
                                                                                                                                                                                                                                                                                                                                  W −R




                                                                                                                                                                                                                            W−R



                                                                                                                                                                                                                     5 A




                                                    BR
                                                                                                                                                                                                             HT 2
                                                                                                                                  (S H IE L D ED )




                                                                                                4
                                                                                                                     3
                                                                                                                                                                 O X1
                                                                                BR                                                       B




                                                                                                                                                          10 B




                                                                                                       E1
                                                                                                                                                                                                                                                           E 2




                                                  I19
                                                                                                               OX
                                                                                                                                                                                                                                                           E NG IN E C O O LA N T



                                                                                                                                                                         E 6
                                                                                                                                                                                                                                                           TE M P. SE N SO R
                                                                                                                                                                                                                                                           2
                                                                                                                                                                                                                                                                                  1




                 B− R
                                                                                                                                                                                                             TH W


                                                                                                                                                                                                                            G −B
                                                                                                                                                                                                              3 B




                                                                                         I1
                                                                                                                                                                        A ,E 7
                                                                                         ID L E AIR C O N TR O L
                                                                                         VA L V E


                                                                                                                                                                 RSC




                                                                                            2
                                                                                                                     3
                                                                                                                                                                        B


                                                                              B− R                                                               L−R



                                                                                                                                                          1 B
                                                                                                                                                                                                                                                           I9




               I19
                                                                                                                                                                                                                                                           IN TA KE AIR TE M P .
                                                                                                                                                                                                                                                           S E N SO R
                                                                                                                                                                 RSO




                                                                                                                     1
                                                                                                                                                                                                                                                           2
                                                                                                                                                                                                                                                                                  1




                                                                                                                                                                                                               THA




                                                                                                                                                     L    14 B                                                              L−B
                                                                                                                                                                                                              15 B




                 B−R
                                                                                                    V 1
                                                                                                                                                                                                                                                                                                               BR
                                                                                                                                                                                                                                                                                                                            BR




                                                                                                                                     1
                                                                                                    VS V (E G R)
                                                                                                                                                                 EGR




                                                                                                1
                                                                                                                     2
                                                                              B− R                                        B−W                   B− W
                                                                                                                                                          15 A




               I19
                                                                                                                                     IG 1
                                                                                                                                                                        E N G IN E CO N TR O L M O D U L E




                                                                                        J2
                                                                                                                                                                                                               E2




                                                                                                                                                                                                                            BR                                        BR
                                                                                                                                                                                                              16 B




                                                                                        JU N C TIO N
                                                                                                                                                                                                                                       I18
                                                                                                                                                                                                                                                                                                                       I19




                 B−R
                                                                                        C O N NE CTO R




                                                                                        C
                                                                                                       C
                                                                                                                                                                 E01




                                                                                BR                                                                   BR
                                                                                                                                                          13 B




     EC
                                                                                                                                                                                                                                           BR
                                                                                                                                                                                                                                                                                                                            BR




                                                                                                                                                                                                              PIM
                                                                                                                                                                                                                                                                                           1




                                                                                                                                                                                                                                                                       2




                                                                                                   C
                                                                                                                                                                                                                             P
                                                                                                                                                                                                               4 B
                                                                                                                                                                                                                                                                                      E2



                                                                                                                                                                                                                                                                            PIM




                                                                                                                                                                 E03
                                                                                                                                                                                                                                                                                           M 1




                                                                                                                                                     BR
                                                                                                                                                          26 B




                                                         K 1                                                (SH IE LD E D )
                                                                                                                                                                                                              VCC
                                                                                                                                                                                                                                                                       3




                                                         K N O C K S E N SO R                                                                                                                                               LG−R                            LG − R
                                                                                                                                                                                                              18 B
                                                                                                                                                                                                                                                                            VC




                                                                                                                                                                                                                                                  I18




                                                                                                                                                                 KNK




                                                                              1
                                                                                                                   B
                                                                                                                                                          8 B
                                                                                                                                                                                                                                                                                           P RE S S U RE SE N SO R
                                                                                                                                                                                                                                                                                           M ANIFO L D A BS O L U TE




                                                                                                                                                                                                                                           BR




                                           L −W




                 B−R
                                                                                                                                                                                                                                                    LG−R




63
ENGINE CONTROL
                                                                                                                                                                                                                                                                                                    FRO M PO W ER SO UR CE SYSTEM (S EE P AG E 5 0)
                                                                                                                             *1 : BASIC MODEL (M/T)
                                                                                                                             *2 : EXCEPT *1
                                 T2                                             BR                                                                                                                                                                                                                                                                                                                     2
                                 THR O TTL E
                                 PO SITIO N
                                 SEN SO R                            1
                                                                                                                                                                                                                                                                    10A                                                                                             7. 5A
                                                                           E2                                                                                                                                                                                       G A UG E                                                                                        O BD−


                                                                                                                                                                                                                                                                                                                                                                                                       1




                                                                                                                                                                                                                                              FRO M VE HICL E SPE E D SE NS O R
                                                                                                                                                                                                                                                                                        7 1E                                                                                                               2




                                                                                                                             TO A/C AM PL IFIER



                                                                                                                                                              FRO M PA RK/NE UTRA L
                                 VC                          ID L          VTA




                                                                                                                                                              FRO M C LU TC H STAR T




                                                                                                                                                                                                                                                                                             R−L
                                                                                                                                                                                        TO PA RK/N EU TR AL
                                                                                                                                                              PO SITIO N SW (A/T)




                                                                                                                                                                                                                                                                                                                                                                                                      V
                           4                    2                    3




                                                                                                                                                                                                                     TO O /D M A IN SW



                                                                                                                                                                                                                                              [CO M B. M E TER ]
                                                                                                                                                                                        PO SITIO N SW
                                                                                                                                                                                                                                                                                           1 A




                                                                                                                                                              SW (M /T)
                                                                                                                                                                                                                                                                                                            C 7 A ,C 8 B
                                                                                                                                                                                                                                                                                                            M AL FUN CTIO N
     L G −R                                                                                                                                                                                                                                                                                                 IN DIC ATO R
                                                                                                                                                                                                                                                                                                            LA M P
                                                                                                                                                                                                                                                                                                            [C O M B. M ETER]                                                       11                  IC2
                                                                                                                                                                                                                                                                                           4 B
      BR




                                                                                                                                                                                                                                                                                             GR−L
                                                                                                                   LG −B




                                                                                                                                                                                                  (A /T)



                                                                                                                                                                                                                               (A /T)
                                                                                                                                                                                                                 R−W
                                                                                                                                                                B− W
                                                                    Y− G
                                            Y− B




                                                                                                                                                                                       B




                                                                                                                                                                                                                                              Y
                                                                                                                                            L




                                                                                                                                                                                                                                                                                                            E 6 A ,E 7       B
                                       19 B                     17 B                                              12 A            14 A                   11 B                          2 B            3 A    13 A                                                                       10 A                EN G IN E CO NTR O L M O D UL E
                                        ID L                               VTA                                             A C1                     A CT                 STA                     NS W    O DS W   SP D                                                                              W




                          G2                    N E−                                                N E+                                          E1                                    TE1                                                                                                     IG T1        IGT2                  IG F                              S DL
                          20 B                       9 B                                             21 B                                         24 B                      8 A                                                                                                                     6 B         5 B       7 B                               16 A

                                                                    J 1
                                                      G
                           R




                                                                    J U NCTIO N
                                                                                                                                                   BR




                                                                                                                                                                              G
                                                                                                           B




                                                        D           C O N N EC TOR
                                                                                                                                                                                                                                         J2




                                                                                                                                                                                                                                                                                                                                          (S HIEL DE D )
                                                                    D                                                                                                                                                                    JU NC TION

                                                                                                                                                                                                                                                                                                                          LG − B
                                                                                                                                                                                                                                                                                                                 L−Y

                                                                                                                                                                                                                                         CO NN ECTO R
                                                                                                                                                                                                                                                                                                    LG




                                                                                                                                                                                                                                                                                                                                                                W




                                                                                                                                                                                                                                                                                                                                                                                                      V
                                                                                                                                                                       13        IG 1                                                     B         B
                                                        D
         ( SH IEL DED )




                                                                                                                               (SH IEL DED )
                                                                                 W
                                                      G




                                                                                                           B




                                                                                                                                                                                                          B− L




                                                                                                                                                                                                                                                                                      B− L
                                                                                                                                                                              G




                                                         2                                                    1                                                                 8                        19                                                                            6                5         4        2                                    2                                 16
                                                                                                                                                             CO N N ECTO R 1




                                                                                                                                                                                                                                                                                                                                                                                                                        CO N N ECTO R 3
                                  C AM S H AFT P O SITIO N




                                                                                     C R AN KS HA FT PO SITIO N




                                                                                                                                                                                 TE1                          IG −                                                                     TA CH            IG T1     IG T2     IG F                                S DL                                   BA T
                                                                                                                                                             DA TA L INK




                                                                                                                                                                                                                                                                                                                                                                                                                        DA TA L INK
                                                                                                                                                                                                                                                                                                          I2
                                                                                                                                                                                                                                                                                                          IG NITE R
                                                                                                                                                                                  FP                          +B                                   E1                                                                                                            SG                                     CG
                                                                                                                                                             D 1




                                                                                                                                                                                                                                                                                                                                                                                                                        D 3
                                  SEN S O R




                                                         1                                                    2                                                                 1                        12                                   3                                                                                                                 5                                      4
                                                                                     S E NS O R
                                  C 1




                                                                                                                                                                                                                                                                                                                                                                                                      W −B
                                                                                                                                                                                                          B− R
                                                                                                                                                                              L −W




                                                                                                                                                                                                                                                                                                                                                                                                               (* 2)
                                                                                                                                                   BR




                                                                                                                                                                                                                                              BR




                                                                                                                                                                                                                                                                                                                                                                BR
                                                                                     C 2




                                          R                                                   W
                                                                                                                                                                                                                                              A
                                                                                                                                                                                                BR                                        A                                       J1                                                                             I15
                                                                                                                                                       I19                                                                                                                        JUN CTIO N
                                                                                                                                                                                                                                                                                                                                                                        JU N CTIO N CO N N EC T O R




                                                                                                                                                                                                                                                                                  CO N NE C TO R
      (SH IELD ED )                                                                                                                                                                                                                                                                                                                                                                                    A
                                                                                                                                                                                                                                              A
                                                                                                                                                                                                                                                                                                                                                                BR




     L− W
                                                                                                                                                                                                                                                                                                                                                                                                       A
                                                                                                                                                                                                                                                                                                                                                           14    IG 1
                                                                                                                                                                                                                                                                                                                                                                        J3

                                                                                                                                                                                                                                                                                                                                                                                                      W−B



                                                                                                                                                                                                                                                                                                                                                                                                                          W−B
                                                                                                                                                                                                                                                                                                                                                                                                               (* 2 )



                                                                                                                                                                                                                                                                                                                                                                                                                                  (* 1 )
                                                                                                                                                                                                                                              BR




                                                                                                                                                                                                                                                                                                                                                                BR




     B− R




                                                                                                                                                                                                                                                 EC                                                                                                              EC                                        IE




64
SERVICE HINTS
E6 (A) , E 7 (B) ENGINE CONTROL MODULE
 VOLTAGE AT ENGINE CONTROL MODULE WIRING CONNECTORS
 BATT -E1        : ALWAYS 9.0-14.0 VOLTS
 PIM -E2         : 3.3-3.9 VOLTS (IGNITION SW AT ON POSITION)
 VCC -E2         : 4.5-5.5 VOLTS (IGNITION SW AT ON POSITION)
 +B      -E1     : 9.0-14.0 VOLTS (IGNITION SW AT ON POSITION)
 IDL     -E2     : 9.0-14.0 VOLTS (IGNITION SW AT ON POSITION AND THROTTLE VALVE FULLY OPEN)
 VTA -E2         : 3.2-4.9 VOLTS (IGNITION SW AT ON POSITION AND THROTTLE VALVE FULLY OPEN)
 #10, #20-E01, E03 : 9.0-14.0 VOLTS (IGNITION SW AT ON POSITION)
 THA -E2         : 0.5-3.4 VOLTS (IGNITION SW ON AND INTAKE AIR TEMP. 20°C, 68°F)
 THW -E2         : 0.2-1.0 VOLTS (IGNITION SW ON AND COOLANT TEMP. 80°C, 176°F)
 STA -E1         : 6.0-14.0 VOLTS (ENGINE CRANKING)
 IGT1, IGT2-E1 : PULSE GENERATION (ENGINE IDLING)
 W       -E1     : 9.0-14.0 VOLTS (NO TROUBLE AND ENGINE RUNNING)
 TE1 -E1         : 9.0-14.0 VOLTS (IGNITION SW ON AND DATA LINK CONNECTOR 1 TE1-E1 NOT CONNECTED)
                   0 VOLTS (IGNITION SW ON AND DATA LINK CONNECTOR 1 TE1-E1 CONNECTED)
RESISTANCE AT ENGINE CONTROL MODULE WIRING CONNECTORS
 (DISCONNECT WIRING CONNECTORS)
 IDL     -E2     : INFINITY (THROTTLE VALVE OPEN)
                   0 KΩ (THROTTLE VALVE FULLY CLOSED)
 VTA -E2         : 4.0-11.0 KΩ (THROTTLE VALVE OPEN)
                   0-6.0 KΩ (THROTTLE VALVE FULLY CLOSED)
 THA -E1         : 2.0-3.0 KΩ (INTAKE AIR TEMP. 20°C, 68°F)
 THW -E1         : 0.2-0.4 KΩ (COOLANT TEMP. 80°C, 176°F)
 NE+ -NE-        : 0.14-0.18 KΩ


           : PARTS LOCATION
 CODE                          SEE PAGE                CODE                 SEE PAGE              CODE          SEE PAGE
     C1             24                                  F25       28 (4-DOOR), 29 (2-DOOR)          I10    27
     C2             24                                  H3        25                                J1     27
     C4             26                                  H6        27                                J2     27
C7         A        26                                  I1        25                                J3     27
C8         B        26                                  I2        25                               K1      25
     D1             24                                  I5        25                               M1      25
     D3             26                                  I6        25                               O1      25
      E2            24                                  I7        25                               T2      25
E6         A        27                                  I8        25                               V1      25
E7         B        27                                  I9        25

           : RELAY BLOCKS
CODE                SEE PAGE       RELAY BLOCKS (RELAY BLOCK LOCATION)
  2            22                  ENGINE ROOM R/B (ENGINE COMPARTMENT LEFT)

           : JUNCTION BLOCK AND WIRE HARNESS CONNECTOR
CODE                SEE PAGE       JUNCTION BLOCK AND WIRE HARNESS (CONNECTOR LOCATION)
 1B
               20                  INSTRUMENT PANEL WIRE AND DRIVER SIDE J/B (LEFT KICK PANEL)
 1E
 1K            20                  ENGINE ROOM MAIN WIRE AND DRIVER SIDE J/B (LEFT KICK PANEL)

           : CONNECTOR JOINING WIRE HARNESS AND WIRE HARNESS
CODE                SEE PAGE       JOINING WIRE HARNESS AND WIRE HARNESS (CONNECTOR LOCATION)
 EA1
               30                  ENGINE WIRE AND ENGINE ROOM MAIN WIRE (INSIDE OF THE ENGINE ROOM R/B)
 EA2
 EL1           30                  ENGINE WIRE AND TRANSMISSION WIRE (NEAR THE PARK/NEUTRAL POSITION SW)
 IC1
               32                  INSTRUMENT PANEL WIRE AND ENGINE ROOM MAIN WIRE (LEFT KICK PANEL)
 IC2
 IE1           32                  INSTRUMENT PANEL WIRE AND FLOOR WIRE (LEFT KICK PANEL)
 IG1
               34                  ENGINE WIRE AND INSTRUMENT PANEL WIRE (NEAR THE BLOWER UNIT)
 IG2




                                                                                                                           65
ENGINE CONTROL
        : GROUND POINTS
 CODE         SEE PAGE    GROUND POINTS LOCATION
  EB     30               FRONT SIDE OF THE LEFT FENDER
  EC     30               RIGHT SIDE OF THE SURGE TANK
  IE     32               INSTRUMENT PANEL BRACE LH
         36 (4-DOOR)
 BG                       LEFT SIDE OF QUARTER PILLAR
         38 (2-DOOR)

        : SPLICE POINTS
 CODE         SEE PAGE    WIRE HARNESS WITH SPLICE POINTS   CODE        SEE PAGE   WIRE HARNESS WITH SPLICE POINTS
  I4                                                         I15   34              INSTRUMENT PANEL WIRE
  I5                                                         I18
         34               INSTRUMENT PANEL WIRE
  I7                                                         I19   34              ENGINE WIRE
  I9                                                         I20




66
67

D.I.S Wiring Diagram

  • 1.
    ENGINE CONTROL SYSTEM OUTLINE THE ENGINE CONTROL SYSTEM UTILIZES A MICROCOMPUTER AND MAINTAINS OVERALL CONTROL OF THE ENGINE. AN OUTLINE OF ENGINE CONTROL IS GIVEN HERE. 1. INPUT SIGNALS (1) ENGINE COOLANT TEMP. SIGNAL SYSTEM THE ENGINE COOLANT TEMP. SENSOR DETECTS THE ENGINE COOLANT TEMP. AND HAS A BUILT-IN THERMISTOR WITH A RESISTANCE WHICH VARIES ACCORDING TO THE ENGINE COOLANT TEMP. THUS THE ENGINE COOLANT TEMP. IS INPUT IN THE FORM OF A CONTROL SIGNAL TO TERMINAL THW OF THE ENGINE CONTROL MODULE. (2) INTAKE AIR TEMP. SIGNAL SYSTEM THE INTAKE AIR TEMP. SENSOR DETECTS THE INTAKE AIR TEMP., WHICH IS INPUT AS A CONTROL SIGNAL TO TERMINAL THA OF THE ENGINE CONTROL MODULE. (3) OXYGEN SENSOR SIGNAL SYSTEM THE OXYGEN DENSITY IN THE EXHAUST EMISSIONS IS DETECTED AND INPUT AS A CONTROL SIGNAL TO TERMINALS OX1 AND OX2 OF THE ENGINE CONTROL MODULE. (4) RPM SIGNAL SYSTEM CRANKSHAFT POSITION AND ENGINE RPM ARE DETECTED BY THE CRANKSHAFT POSITION SENSOR. CRANKSHAFT POSITION AND ENGINE RPM ARE INPUT AS A CONTROL SIGNAL TO TERMINAL NE+ OF THE ENGINE CONTROL MODULE. (5) THROTTLE SIGNAL SYSTEM THE THROTTLE POSITION SENSOR DETECTS THE THROTTLE VALVE OPENING ANGLE, WHICH IS INPUT AS A CONTROL SIGNAL TO TERMINAL VTA OF THE ENGINE CONTROL MODULE, OR WHEN THE VALVE IS FULLY CLOSED, TO TERMINAL IDL. (6) VEHICLE SPEED SIGNAL SYSTEM THE VEHICLE SPEED SENSOR INSTALLED INSIDE THE COMBINATION METER, DETECTS THE VEHICLE SPEED AND INPUTS A CONTROL SIGNAL TO TERMINAL SPD OF THE ENGINE CONTROL MODULE. (7) PARK/NEUTRAL POSITION SW SIGNAL SYSTEM THE PARK/NEUTRAL POSITION SW DETECTS WHETHER THE SHIFT POSITION IS IN NEUTRAL OR NOT, AND INPUTS A CONTROL SIGNAL TO TERMINAL NSW OF THE ENGINE CONTROL MODULE. (8) A/C SIGNAL SYSTEM THE OPERATING VOLTAGE OF THE A/C MAGNETIC CLUTCH IS DETECTED AND INPUT IN THE FORM OF A CONTROL SIGNAL TO TERMINAL ACT OF THE ENGINE CONTROL MODULE. (9) BATTERY SIGNAL SYSTEM VOLTAGE IS CONSTANTLY APPLIED TO TERMINAL BATT OF THE ENGINE CONTROL MODULE. WHEN THE IGNITION SW IS TURNED TO ON, VOLTAGE FOR ENGINE CONTROL MODULE OPERATION IS APPLIED VIA THE EFI RELAY TO TERMINAL +B OF THE ENGINE CONTROL MODULE. (10) INTAKE AIR VOLUME SIGNAL SYSTEM INTAKE AIR VOLUME IS DETECTED BY THE MANIFOLD ABSOLUTE PRESSURE SENSOR AND INPUT AS A CONTROL SIGNAL TO TERMINAL PIM OF THE ENGINE CONTROL MODULE. (11) STA SIGNAL SYSTEM TO CONFIRM THAT THE ENGINE IS CRANKING, THE VOLTAGE APPLIED TO THE STARTER MOTOR DURING CRANKING IS DETECTED AND IT IS INPUT AS A CONTROL SIGNAL TO TERMINAL STA OF THE ENGINE CONTROL MODULE. 60
  • 2.
    2. CONTROL SYSTEM *MFI (MULTIPORT FUEL INJECTION) SYSTEM THE MFI SYSTEM MONITORS THE ENGINE REVOLUTIONS THROUGH THE SIGNALS EACH SENSOR (INPUT SIGNALS (1) TO (11)) INPUTS TO THE ENGINE CONTROL MODULE. BASED ON THIS DATA AND THE PROGRAM MEMORIZED IN THE ENGINE CONTROL MODULE, THE MOST APPROPRIATE FUEL INJECTION TIMING IS DECIDED AND CURRENT IS OUTPUT TO TERMINALS #10 AND #20 OF THE ENGINE CONTROL MODULE, CAUSING THE INJECTORS TO OPERATE (TO INJECT FUEL). IT IS THIS SYSTEM WHICH, THROUGH THE WORK OF THE ENGINE CONTROL MODULE, FINELY CONTROLS FUEL INJECTION IN RESPONSE TO DRIVING CONDITIONS. DURING ENGINE CRANKING (SIGNAL INPUT TO TERMINAL STA) OR FOR APPROX. 2 SECONDS AFTER NE SIGNAL INPUT, COMPUTER OPERATION ENERGIZES (POINT CLOSED) THE FUEL PUMP CIRCUIT INSIDE THE CIRCUIT OPENING RELAY, CAUSING THE FUEL PUMP TO OPERATE. * EI (ELECTRONIC IGNITION) SYSTEM THE EI SYSTEM MONITORS THE ENGINE REVOLUTIONS USING THE SIGNALS (INPUT SIGNALS (1, 4, 5, 10, 11)) INPUT TO THE ENGINE CONTROL MODULE FROM EACH SENSOR. BASED ON THIS DATA AND THE PROGRAM MEMORIZED IN THE ENGINE CONTROL MODULE, THE MOST APPROPRIATE IGNITION TIMING IS DECIDED AND CURRENT IS OUTPUT TO TERMINALS IGT1 AND IGT2 OF THE ENGINE CONTROL MODULE. THIS OUTPUT CONTROLS THE IGNITER TO PRODUCE THE MOST APPROPRIATE IGNITION TIMING FOR THE DRIVING CONDITIONS. * EGR CUT CONTROL SYSTEM THE EGR CUT CONTROL SYSTEM CONTROLS THE VSV (EGR) BY EVALUATING THE SIGNALS FROM EACH SENSOR INPUT TO THE ENGINE CONTROL MODULE (INPUT SIGNALS (1, 4, 5, 10)) AND BY SENDING OUTPUT TO TERMINAL EGR OF THE ENGINE CONTROL MODULE. * IDLE AIR CONTROL SYSTEM THE IDLE AIR CONTROL SYSTEM (ROTARY SOLENOID TYPE) INCREASES THE RPM AND PROVIDES IDLING STABILITY FOR FAST IDLE-UP WHEN THE ENGINE IS COLD AND WHEN THE IDLE SPEED HAS DROPPED DUE TO ELECTRICAL LOAD, ETC. THE ENGINE CONTROL MODULE EVALUATES THE SIGNALS FROM EACH SENSOR (INPUT SIGNALS 1, 4 TO 8, 11)), OUTPUTS CURRENT TO TERMINALS RSC AND RSO AND CONTROLS THE IDLE AIR CONTROL VALVE. 61
  • 3.
    ENGINE CONTROL W −R B−R B−R I9 7 AM 2 IG 2 6 B −W B−W B−R I5 I15 B−R S T2 W−R B−W I7 I1 0 IG NITIO N S W B− R B− R B− R 5 1B 8 IG 2 1 5 C 4 W −R B− R 5A C IR C U IT IG N O PE N IN G R E L AY 2 3 G−B L−W 6 1K W −R I4 B−W B− O 2 2 L−W L−W 12 IC 1 13 IC1 5 1 7 IE 1 W −R EFI B− R R EL AY B− W B−W I18 I18 I18 L−W 3 2 2 2 2 2 B−W B−W B−W B−W B −R 1 1 FU EL P U M P 2 1 5A 15 A M 1 1 1 1 F25 W −B B−R AM2 EFI IN JE CTO R N O . 1 IN JE CTO R N O . 3 IN JE CTO R N O . 2 IN JE CTO R N O . 4 6 2 2 2 2 2 2 I5 I7 I6 I8 1 E A2 1 2 EA 1 9 IG 2 2 IG 2 B−R G G Y Y B B B C C F L M AIN J 1 B C 2. 0L J UN C TIO N C O N N EC TO R W−B G− B B −R G Y B ATTE R Y L −W G −B W −B Y Y G G B− R B−R I19 EB BG 62
  • 4.
    Y G G −B B−R B−R B−R L− W W−R BR BR EC I20 BR FC G− B B −R 4 A 9 A +B #20 Y W−R 25 B 2 A BA TT H 6 BR # 10 G 12 B H E ATE D O X Y G EN SE N S O R 10 (B AN K 1 S EN S O R 2) 4 2 O 1 BR BR BR I20 I15 E1 3 +B IG 1 2 O /D S O LE N O ID W 1 2 ODT B−R B R R 11 A I20 IG 1 EL1 EL1 (A/T) (A/T) (A/T) (A /T) (A /T) 11 H 3 3 1 O X2 W W B −R 23 B HE A TED O X YG EN SE N S O R OX IG 1 HT 4 (BA N K 1 S EN SO R 1 ) 2 1 B− R W− L W −L 6 A (SH IE L DE D ) (SH IE LD E D) +B I20 HT IG 1 H T1 W −R W−R 5 A BR HT 2 (S H IE L D ED ) 4 3 O X1 BR B 10 B E1 E 2 I19 OX E NG IN E C O O LA N T E 6 TE M P. SE N SO R 2 1 B− R TH W G −B 3 B I1 A ,E 7 ID L E AIR C O N TR O L VA L V E RSC 2 3 B B− R L−R 1 B I9 I19 IN TA KE AIR TE M P . S E N SO R RSO 1 2 1 THA L 14 B L−B 15 B B−R V 1 BR BR 1 VS V (E G R) EGR 1 2 B− R B−W B− W 15 A I19 IG 1 E N G IN E CO N TR O L M O D U L E J2 E2 BR BR 16 B JU N C TIO N I18 I19 B−R C O N NE CTO R C C E01 BR BR 13 B EC BR BR PIM 1 2 C P 4 B E2 PIM E03 M 1 BR 26 B K 1 (SH IE LD E D ) VCC 3 K N O C K S E N SO R LG−R LG − R 18 B VC I18 KNK 1 B 8 B P RE S S U RE SE N SO R M ANIFO L D A BS O L U TE BR L −W B−R LG−R 63
  • 5.
    ENGINE CONTROL FRO M PO W ER SO UR CE SYSTEM (S EE P AG E 5 0) *1 : BASIC MODEL (M/T) *2 : EXCEPT *1 T2 BR 2 THR O TTL E PO SITIO N SEN SO R 1 10A 7. 5A E2 G A UG E O BD− 1 FRO M VE HICL E SPE E D SE NS O R 7 1E 2 TO A/C AM PL IFIER FRO M PA RK/NE UTRA L VC ID L VTA FRO M C LU TC H STAR T R−L TO PA RK/N EU TR AL PO SITIO N SW (A/T) V 4 2 3 TO O /D M A IN SW [CO M B. M E TER ] PO SITIO N SW 1 A SW (M /T) C 7 A ,C 8 B M AL FUN CTIO N L G −R IN DIC ATO R LA M P [C O M B. M ETER] 11 IC2 4 B BR GR−L LG −B (A /T) (A /T) R−W B− W Y− G Y− B B Y L E 6 A ,E 7 B 19 B 17 B 12 A 14 A 11 B 2 B 3 A 13 A 10 A EN G IN E CO NTR O L M O D UL E ID L VTA A C1 A CT STA NS W O DS W SP D W G2 N E− N E+ E1 TE1 IG T1 IGT2 IG F S DL 20 B 9 B 21 B 24 B 8 A 6 B 5 B 7 B 16 A J 1 G R J U NCTIO N BR G B D C O N N EC TOR J2 (S HIEL DE D ) D JU NC TION LG − B L−Y CO NN ECTO R LG W V 13 IG 1 B B D ( SH IEL DED ) (SH IEL DED ) W G B B− L B− L G 2 1 8 19 6 5 4 2 2 16 CO N N ECTO R 1 CO N N ECTO R 3 C AM S H AFT P O SITIO N C R AN KS HA FT PO SITIO N TE1 IG − TA CH IG T1 IG T2 IG F S DL BA T DA TA L INK DA TA L INK I2 IG NITE R FP +B E1 SG CG D 1 D 3 SEN S O R 1 2 1 12 3 5 4 S E NS O R C 1 W −B B− R L −W (* 2) BR BR BR C 2 R W A BR A J1 I15 I19 JUN CTIO N JU N CTIO N CO N N EC T O R CO N NE C TO R (SH IELD ED ) A A BR L− W A 14 IG 1 J3 W−B W−B (* 2 ) (* 1 ) BR BR B− R EC EC IE 64
  • 6.
    SERVICE HINTS E6 (A), E 7 (B) ENGINE CONTROL MODULE VOLTAGE AT ENGINE CONTROL MODULE WIRING CONNECTORS BATT -E1 : ALWAYS 9.0-14.0 VOLTS PIM -E2 : 3.3-3.9 VOLTS (IGNITION SW AT ON POSITION) VCC -E2 : 4.5-5.5 VOLTS (IGNITION SW AT ON POSITION) +B -E1 : 9.0-14.0 VOLTS (IGNITION SW AT ON POSITION) IDL -E2 : 9.0-14.0 VOLTS (IGNITION SW AT ON POSITION AND THROTTLE VALVE FULLY OPEN) VTA -E2 : 3.2-4.9 VOLTS (IGNITION SW AT ON POSITION AND THROTTLE VALVE FULLY OPEN) #10, #20-E01, E03 : 9.0-14.0 VOLTS (IGNITION SW AT ON POSITION) THA -E2 : 0.5-3.4 VOLTS (IGNITION SW ON AND INTAKE AIR TEMP. 20°C, 68°F) THW -E2 : 0.2-1.0 VOLTS (IGNITION SW ON AND COOLANT TEMP. 80°C, 176°F) STA -E1 : 6.0-14.0 VOLTS (ENGINE CRANKING) IGT1, IGT2-E1 : PULSE GENERATION (ENGINE IDLING) W -E1 : 9.0-14.0 VOLTS (NO TROUBLE AND ENGINE RUNNING) TE1 -E1 : 9.0-14.0 VOLTS (IGNITION SW ON AND DATA LINK CONNECTOR 1 TE1-E1 NOT CONNECTED) 0 VOLTS (IGNITION SW ON AND DATA LINK CONNECTOR 1 TE1-E1 CONNECTED) RESISTANCE AT ENGINE CONTROL MODULE WIRING CONNECTORS (DISCONNECT WIRING CONNECTORS) IDL -E2 : INFINITY (THROTTLE VALVE OPEN) 0 KΩ (THROTTLE VALVE FULLY CLOSED) VTA -E2 : 4.0-11.0 KΩ (THROTTLE VALVE OPEN) 0-6.0 KΩ (THROTTLE VALVE FULLY CLOSED) THA -E1 : 2.0-3.0 KΩ (INTAKE AIR TEMP. 20°C, 68°F) THW -E1 : 0.2-0.4 KΩ (COOLANT TEMP. 80°C, 176°F) NE+ -NE- : 0.14-0.18 KΩ : PARTS LOCATION CODE SEE PAGE CODE SEE PAGE CODE SEE PAGE C1 24 F25 28 (4-DOOR), 29 (2-DOOR) I10 27 C2 24 H3 25 J1 27 C4 26 H6 27 J2 27 C7 A 26 I1 25 J3 27 C8 B 26 I2 25 K1 25 D1 24 I5 25 M1 25 D3 26 I6 25 O1 25 E2 24 I7 25 T2 25 E6 A 27 I8 25 V1 25 E7 B 27 I9 25 : RELAY BLOCKS CODE SEE PAGE RELAY BLOCKS (RELAY BLOCK LOCATION) 2 22 ENGINE ROOM R/B (ENGINE COMPARTMENT LEFT) : JUNCTION BLOCK AND WIRE HARNESS CONNECTOR CODE SEE PAGE JUNCTION BLOCK AND WIRE HARNESS (CONNECTOR LOCATION) 1B 20 INSTRUMENT PANEL WIRE AND DRIVER SIDE J/B (LEFT KICK PANEL) 1E 1K 20 ENGINE ROOM MAIN WIRE AND DRIVER SIDE J/B (LEFT KICK PANEL) : CONNECTOR JOINING WIRE HARNESS AND WIRE HARNESS CODE SEE PAGE JOINING WIRE HARNESS AND WIRE HARNESS (CONNECTOR LOCATION) EA1 30 ENGINE WIRE AND ENGINE ROOM MAIN WIRE (INSIDE OF THE ENGINE ROOM R/B) EA2 EL1 30 ENGINE WIRE AND TRANSMISSION WIRE (NEAR THE PARK/NEUTRAL POSITION SW) IC1 32 INSTRUMENT PANEL WIRE AND ENGINE ROOM MAIN WIRE (LEFT KICK PANEL) IC2 IE1 32 INSTRUMENT PANEL WIRE AND FLOOR WIRE (LEFT KICK PANEL) IG1 34 ENGINE WIRE AND INSTRUMENT PANEL WIRE (NEAR THE BLOWER UNIT) IG2 65
  • 7.
    ENGINE CONTROL : GROUND POINTS CODE SEE PAGE GROUND POINTS LOCATION EB 30 FRONT SIDE OF THE LEFT FENDER EC 30 RIGHT SIDE OF THE SURGE TANK IE 32 INSTRUMENT PANEL BRACE LH 36 (4-DOOR) BG LEFT SIDE OF QUARTER PILLAR 38 (2-DOOR) : SPLICE POINTS CODE SEE PAGE WIRE HARNESS WITH SPLICE POINTS CODE SEE PAGE WIRE HARNESS WITH SPLICE POINTS I4 I15 34 INSTRUMENT PANEL WIRE I5 I18 34 INSTRUMENT PANEL WIRE I7 I19 34 ENGINE WIRE I9 I20 66
  • 8.