More Related Content
Viewers also liked
PDF
PPT
PPT
PDF
PDF
PDF
PDF
PDF
PPT
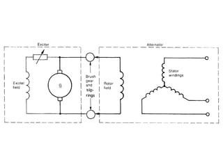
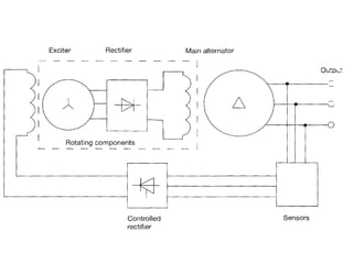
Alternating Current Machines 11&12 PPT
PPT
More from Talia Carbis
PDF
PDF
PDF
PDF
4.1.12 Light Demand 2 Table Part2 PDF
4.1.11 Light Demand 2 Table PDF
PDF
PDF
PDF
PDF
PDF
PDF
PDF
4.1.3 Example Solution Three PDF
PDF
PDF
PDF
PDF
PDF
PDF
Recently uploaded
PDF
Claire Donnelly Portfolio- Interior design PDF
Nina's Architectural Portfolio _ 2026 PPTX
Turn ideas into clear, structured AI flowcharts - AI Flowchart Generator PPTX
Elevations-Massing Of the building through forms and colours PDF
The Graph Sunrise Migration Flow Version 1 PDF
The Graph Sunrise Migration User Flow Design Version 2 PPTX
03 unit-III-Full-Notes Design Thinking.pptx DOCX
Felix's Research project final copy.docx PDF
Early Nozzle (Now Amp) Explainer, Presented at company offsite in Ireland DOCX
epp subject reviewjhqweqwewkjdhadasdasdqw12312 PDF
day 1 sessions of fals robotic surgery.pdf PDF
Universal Verification Methodology - Used to describe the Hardware Digital Ci... PPTX
cubichomeinteriors-Interior Designer in Coimbatore PDF
Why Everything Feels Off Now: A Visual Framework for Reality Drift PPTX
Create clear, well-structured grant proposals with AI - AI Grant Proposal Gen... PDF
Nina Bader Architectural Portfolio 2026 PPTX
mẫu tin học gốc Nguyễn Việt Nam Anh lớp 8G PDF
Architectural Internship Portfolio - Supriya Kirthi PPTX
How High-Quality Images Increase Online Sales PDF
The Website as a Business Hub Moving from a ‘Digital Brochure’ to a Command C...