TM 55-4920-319-15DEPARTMENT OF THE ARMY TECHNICAL MANUAL
OPERATIONAL ORGANIZATIONAL, DS, GS,
A N D D E P O T M A I N T E N A N C E M A N U A L
D U A L P U R P O S E M O B I L E C H E C K A N D
A D J U S T M E N T / G E N E R A T O R S T A N D F O R
A U X I L I A R Y P O W E R U N I T S T - 6 2 T - 2
A N D T - 6 2 T - 2 A
H E A D Q U A R T E R S , D E P A R T M E N T O F T H E A R M Y
A U G U S T 1 9 6 8
TM 55-4920-319-15
TECHNLCAL MANUAL) HEADQUARTERS
)
No. 55-4920-319-15)
DEPARATMENT OF THE ARMY
Washington, D.C., 26 August 1968
OPERATOR, ORGANIZATIONAL, DS GS, AND DEPOT MAINTENANCE MANUAL
DUAL PURPOSE MOBILE CHECK AND ADJUSTMENT/ GENERATOR STAND FOR AUXILIARY
P O W E R U N I T S T - 6 2 T - 2 A
TM 55-4920-319-15 is published for the use of all concerned.
By Order of the Secretary of the Army:
Official:
KENNETH G. WICKHAM,
Major General, United States Army,
The Adjutant General.
W. C. WESTMORELAND,
General, United States Army,
Chief of Staff.
To be distributed in accordance with DA Form 12-31 (qty rqr Block #53)
requirements for Operator and Crew, CH-47 aircraft.
TM 55-4920-319-15
C 1
CHANGE HEADQUARTERS
DEPARTMENT OF THE ARMY
No. 1 WASHINGTON, D. C., 4 February 1969
Operator, Organizational, DS, GS, and Depot Maintenance Manual
DUAL PURPOSE MOBILE CHECK AND ADJUSTMENT/GENERATOR STAND
FOR AUXILIARY POWER UNITS T-62T-2 AND T-62T-2A
TM 55-4920-319-15, 26 August 1968, is changed as follows:
Page 2-5. The following "Note" is added after paragraph 2-12i:
Note
Make cover of heavy water-proofed canvas, should be 29 inches high,
86 inches long, and 40 inches wide in order to cover check stand,
By Order of the Secretary of the Army:
Official:
KENNETH C. WICKHAM,
Major General, United States Army,
The Adjutant General.
W. C. WESTMORELAND,
Gcneral, United States Army,
Chief of Staff.
DISTRIBUTION:
To be distributed in accordance with DA Form 12-31 (qty rqr block no, 53)
requirements for Operator and Crew Maintenance Instructions for CH-47
Aircraft.
1
TABLE OF CONTENTS
Para Page
1-1
1-3
1-5
1-7
1-9
1-11
1-13
1-15
1-17
1-19
1-21
1-23
1-25
1-27
1-29
1-31
1-33
1-35
1-37
2-1 Unpacking and Depreservation 2-1
2-3 Preparing the Battery for Use 2-2
2-5 Preparing the Speed Increaser for Use 2-2
2-7 Preparing the Fuel System for Use 2-2
2-9 Preservation of the Fuel System 2-3
2-11 Preparation for Storage 2-4
2-13 Preparation for Shipment 2-5
SECTION I. INTRODUCTION AND DESCRIPTION
Introduction
Purpose
Arrangement of Manual
Description
Electrical System
Battery
Control Console
Instrument Panel
Thermocouple
Tachometer Generator
Fuel System
Fuel Tank
Fuel Boost Pump
Fuel Filter
Air Inlet Silencer
Exhaust Silencer
Speed Increaser
Fire Extinguisher
Trailer
SECTION II. PREPARATION FOR USE, STORAGE OR SHIPMENT
1-1
1-1
1-1
1-2
1-2
1-2
1-2
1-5
1-5
1-6
1-6
1-6
1-7
1-7
1-7
1-7
1-7
1-8
1-8
i
TABLE OF CONTENTS (CONT)
Para P a g e
3-1
3-3
3-5
3-7
3-9
3-11
3-14
3-20
3-21
4-1 General
4-3 Cleaning
4-5 Periodic Lubrication
4-7 Periodic Inspection and Maintenance
4-9 Applicable Specifications
5-1 General
6-1 General 6-1
6-3 Troubleshooting Electrical Controls 6-5
6-9 AC Generator System 6-7
6-13 Exhaust Temperature Switch 6-7
7-1 General 7-1
7-3 Front Axle Assembly 7-1
7-5 Installation of King Pin 7-2
7-10 Rear Axle Assembly 7-5
7-15 Adjustment of Brakes 7-7
7-17 Fuel Boost Pump 7-8
SECTION III. OPERATING INSTRUCTIONS
General
Mounting the APU on the Check Stand
Preliminary Checks
Purging the APU Fuel System
Adjustment
Operation of the APU
AC Power Operation
APU Stopping
APU Removal
SECTION IV. MAINTENANCE INSTRUCTIONS
SECTION V. ILLUSTRATED PARTS BREAKDOWN
SECTION VI. TROUBLESHOOTING
SECTION VU. REPAIR AND REPLACEMENT INSTRUCTIONS
ii
3-1
3-1
3-4
3-4
3-5
3-8
3-11
3-12
3-12
4-1
4-1
4-1
4-3
4-11
5-1
Para
7-20
7-24
7-27
7-30
7-33
7-36
7-39
7-42
TABLE OF CONTENTS (CONT)
SECTION VII. REPAIR AND REPLACEMENT INSTRUCTIONS (CONT)
Fuel Filter
Tachometer Generator
Thermocouple
AC Generator
DC Starter-Generator
Oil Seals
Oil Sight Glass
Battery
SECTION VIII. MAINTENANCE OF FORMS AND RECORDS
Page
7-8
7-9
7-10
7-10
7-11
7-12
7-13
7-14
8-1 General 8-1
iii/iv
LIST OF ILLUSTRATIONS
PageFigure
1-1
1-2
1-3
1-4
1-5
3-1
3-2
3-3
4-1
4-2
4-3
4-4
4-5
5-1
5-2
5-3
5-4
5-5
5-6
5-7
5-8
6-1
6-2
6-3
8-1
8-2
8-3
8-4
Dual Purpose Mobile Check and Adjustment/Generator Stand
Table of Leading Particulars
Mobile Check Stand Major Components
Console Instrument Panel
Fuel System Schematic
Mounting and Connecting the APU
Fuel Control Adjustment, Model T-62T-2
Fuel Control Adjustment, Model T-62T-2A
Table of Periodic Lubrication
Mobile Check Stand, Lubrication Diagram
Draining the Speed Increaser Lubricating Oil
Table of Periodic Inspection and Maintenance
Table of Applicable Specifications
Dual Purpose Mobile Check and Adjustment/Generator Stand
Control Console Assembly
Console Instrument Panel
Mobile Check Stand Trailer Assembly
Front Axle Assembly
Rear Axle Assembly
Speed Increaser Assembly
Fuel Filter Assembly
Table of Troubleshooting Procedures
Electrical Schematic, Mobile Check Stand
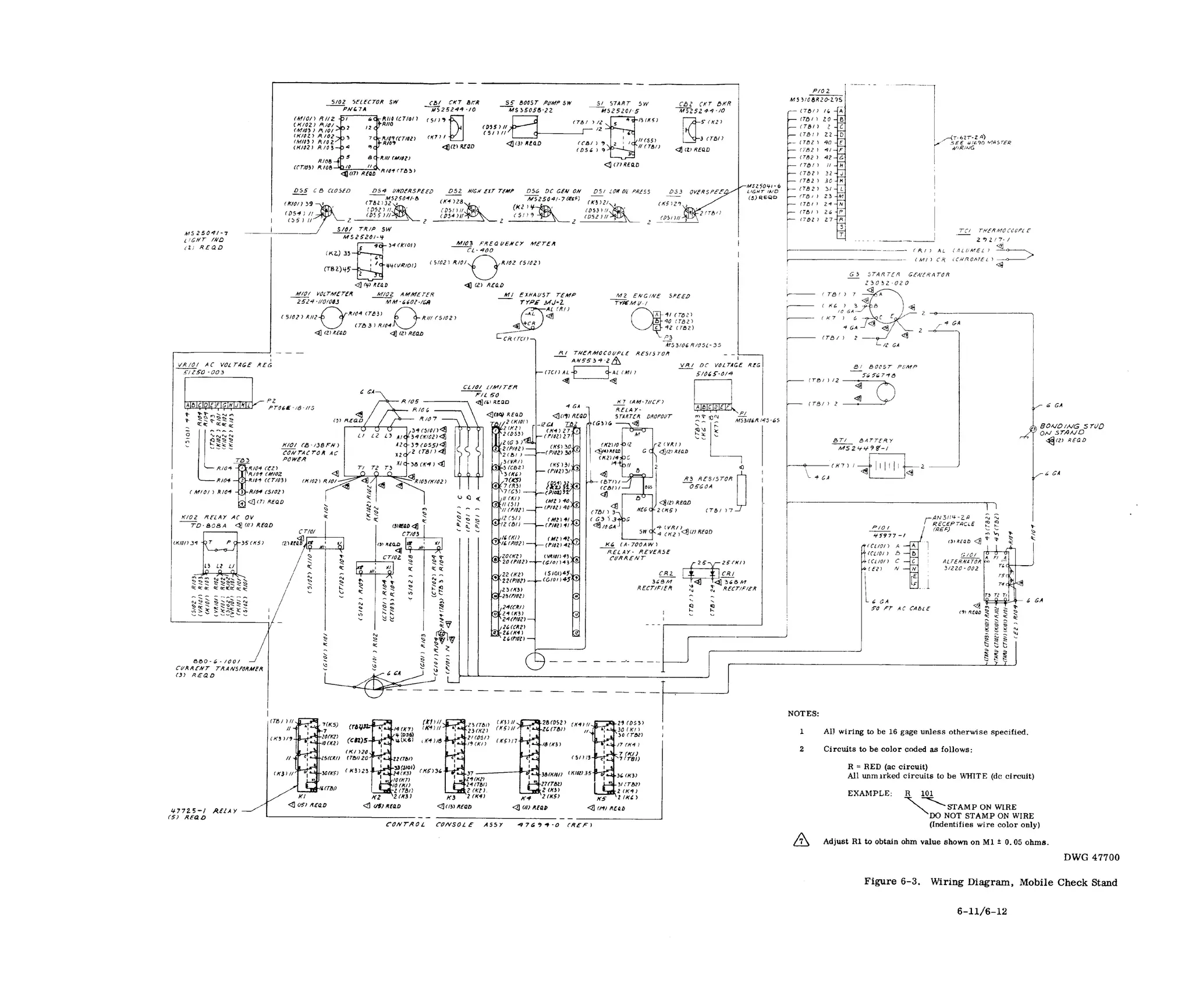
Wiring Diagram, Mobile Check Stand
Equipment Inspection and Maintenance Worksheet, DA Form 2404
Equipment Daily or Monthly Log, DA Form 2408-l
Equipment Maintenance Log, DA Form 2409
Component Removal and Repair/Overhaul Record, DA Form 2410
v i
1-3
1-4
1-5
1-6
3-3
3-6
3-7
4-1
4-2
4-2
4-3
4-11
5-3
5-14
5-20
5-23
5-26
5-29
5-32
5-34
6-1
6-9
6-11
8-2
8-3
8-4
8-5
V
Figure 1-1. Dual Purpose Mobile Check And Adjustment/Generator Stand
vi
SECTION I
INTRODUCTION AND DESCRIPTION
1-1. INTRODUCTION.
1-2. This technical manual provides all instructions necessary for the operation and
maintenance of the Dual Purpose Mobile Check and Adjustment/Generator Stand,
identified by Part Number 45977-O. The Mobile Check and Adjustment/Generator
Stand (figure 1-1), hereafter referred to as the Mobile Check Stand, is manufactured
by the Solar Division of International Harvester, 2200 Pacific Highway, San Diego,
California.
1-3. PURPOSE.
1-4. The Mobile Check Stand provides the components and controls necessary to
functionally test the Models T-62T-2 and T-62T-2A Auxiliary Power Units (APU) prior
to installation in the aircraft, or upon removal from the aircraft, or to check and adjust
the units after minor repair or overhaul. The Mobile Check Stand with either APU in-
stalled, can provide the aircraft with ac power for checkout after aircraft repair, or
for aircraft preflight checks.
1-5. ARRANGEMENT OF MANUAL.
1-6. The manual is divided into eight sections. Section I identifies the equipment and
describes the components and their functions. Section II gives the procedures neces-
sary to prepare the equipment for use. Section III describes the adjustments required
and the connections necessary for operating the equipment. Section IV lists the inspec-
tions and preventive maintenance procedures required to ensure efficient operation.
Section V lists all replaceable parts, assemblies, sub-assemblies, and detail parts of
the mobile check stand. Section VI describes the troubleshooting procedures and
remedies. Section VII gives the instructions for removal, repair, and replacement of
components. Section VIII contains specimen-samples of the forms and records to be
used during the maintenance life of the stand.
1-1
1-7. DESCRIPTION
1-8. The mobile check stand is an open-frame carrier, pivot-plated on two pairs of
wheels mounted with pneumatic tires. Mounting provisions for the models T-62T-2,
and T-62T-2A auxiliary power units are incorporated together with the necessary
electrical and fuel connections between the unit and the check stand components. The
mobile check stand is equipped with a steering towbar and a mechanical hand brake
system. It is weatherproofed to provide protection of critical components from the
elements. The major assemblies mounted on the check stand are: the battery, con-
trol console, thermocouple, tachometer generator, air inlet silencer, exhaust silencer,
speed increaser, and the fire extinguisher. See figure 1-2 for Table of Leading
Particulars.
1-9. ELECTRICAL SYSTEM.
1- 10. The electrical system provides starting power for the APU, and the controls
necessary for automatic operation. The instrument panel and relays, within the con-
trol console, are connected by cables to the battery. Cable connections from the con-
sole attach to the engine control harness receptacle, to the ac generator output power
cable, and to the dc starter-generator for operation of the APU.
1-11. BATTERY. (See figure 1-3.)
1-12. A 24-volt, 34-ampere hour, nickel-cadmium battery, conforming to the require-
ments of Military Specification MS24498-1, furnishes dc power for cranking the APU,
and control power for the electrical controls. The battery is mounted on the right side
of the trailer, confined in a shallow frame (retainer), and secured to the retainer with
studs and clamps. The battery is shipped with electrolyte, and only a slight freshening
charge prior to use is recommended. Bringing the battery up to full charge can be
accomplished during APU checkout operation. Refer to paragraph 7-45 for battery
maintenance procedures.
1-13. CONTROL CONSOLE. (See figure 1-3.)
1-14. The control console is located on the aft, left side of the trailer, and provides a
weatherproof housing for the control system components and the instrument panel. The
check stand control system simulates the aircraft controls. The console is bolted to
two support channels which, in turn, are bolted to the top of the trailer frame. A door
on the console provides easy access to the electrical control system components. The
top of the console houses the instrument panel; a cover, hinged to the console structure,
protects the instrument panel from the elements. Three harness assemblies are con-
nected to the control components. They are: engine control harness, ac generator and
dc generator harness, and the generator set output power harness. The control system
components include a limiter, rectifiers, transformers, relays, contactor, resistors,
voltage regulators, and wire assemblies necessary to automatically control, regulate,
and protect the APU through all phases of operation.
1-2
Length (towbar up). . . . . . . . . . . . . . . . . . . . . . . . 85.25 inches
Width . . . . . . . . . . . . . . . . . . . . . . . . . . . . . . . . 43.75 inches
Height (towbar up) . . . . . . . . . . . . . . . . . . . . . . . . 61.70 inches
Cubic content . . . . . . . . . . . . . . . . . . . . . . . . . . . 134 cubic feet
Ground clearance . . . . . . . . . . . . . . . . . . . . . . . . 9.70 inches
Capacity . . . . . . . . . . . . . . . . . . . . . . . . . . . . . . 1000 pounds
Tire size . . . . . . . . . . . . . . . . . . . . . . . . . . . . . . 6.00 x 9, 6 ply
Tire pressure . . . . . . . . . . . . . . . . . . . . . . . . . . 40 to 45 psig
Wheels . . . . . . . . . . . . . . . . . . . . . . . . . . . . . . . . Split-rim type
Brakes . . . . . . . . . Hand-operated, mechanical (rear wheels only)
Fuel . . . Jet fuel conforming to Military Specification MIL-J-5624,
Grade JP-4, or gasoline conforming to Military Specification
MIL-G-5572, Grade 115/145
Fuel filter . . . . . . . . . . . . . . . . . . . . . . . . . . Disposable element
Battery . . . . . . . . . . . . 24-volt, 34-ampere hour, nickel-cadmium
Instrumentation (unit testing conditions)
Engine speed . . . . . . . . . . . . . . . . . . . Tachometer indicator
Exhaust gas temperature . . . . . . . . . . . Temperature indicator
Indicator light
Generator voltage . . . . . . . . . . . . . . . . . . . . . . AC voltmeter
Generator amperage . . . . . . . . . . . . . . . . . . . . AC ammeter
Generator frequency . . . . . . . . . . . . . . . . . . Frequency meter
Circuit breaker . . . . . . . . . . . . . . . . . . . . . . Indicator light
DC generator . . . . . . . . . . . . . . . . . . . . . . . . Indicator light
Oil Pressure . . . . . . . . . . . . . . . . . . . . . . . . Indicator light
Overspeed . . . . . . . . . . . . . . . . . . . . . . . . . . Indicator light
Underspeed . . . . . . . . . . . . . . . . . . . . . . . . . Indicator light
Towing speeds (maximum)
Paved highways . . . . . . . . . . . . . . . . . . . . . . . . . . . 20 mph
Graded gravel roads. . . . . . . . . . . . . . . . . . . . . . . . . 10 mph
Rough surface . . . . . . . . . . . . . . . . . . . . . . . . . . . . 2 mph
Turning angle . . . . . . . . . . . . . . . . . . . . . . 45 degrees (maximum)
Figure 1-2. Table of Leading Particulars
1-3
Figure 1-3. Mobile Check Stand Major Components
1 - 4
1-15. INSTRUMENT PANEL. (See figure 1-4. )
1-16. The instrument panel, housed in the top of the control console, simulates the
aircraft controls. It contains manually-actuated switches to operate the APU, and
gages and lights to indicate conditions of the APU during operation. All indicator lights
and instruments are visible when the instrument panel cover is lifted. The panel is
divided into two groups of controls; engine control and ac generator control. The
engine control group contains the pyrometer (exhaust temperature indicator), tachom-
eter indicator (engine speed indicator), HIGH EXH TEMP lamp, DC GEN ON lamp,
LOW OIL PRESS lamp, OVERSPEED lamp, BOOST PUMP switch, DC CONTROL
circuit breaker, VOLTAGE REG circuit breaker, and the engine START-RUN-OFF
switch. The ac generator control group contains the ac voltmeter, ac ammeter, fre-
quency meter, CB CLOSED lamp, GEN UNDERSPEED lamp, CLOSE-TRIP switch,
and the VOLTS-AMPS phase selector switch.
1-17. THERMOCOUPLE. (See figure 1-3. )
1-18. The thermocouple is stowed on the left side of the engine support frame. When
in use, the thermocouple is installed on the top side of the APU exhaust outlet. The
thermocouple probe projects into the exhaust stream and senses exhaust gas tempera-
ture at the alumelchromel junction. A small voltage is generated and converted to an
indication on the exhaust temperature indicator during engine operation.
Figure 1-4. Console Instrument Panel
1-5
1-19. TACHOMETER GENERATOR. (See figure 1-3. )
1-20. The tachometer generator is stowed inside the hinged door of the control console.
When in use,’ the tachometer generator is mounted in tandem with the speed switch on
the APU, and generates a small voltage which is converted to an indication on the engine
speed indicator instrument during engine operation.
1-21. FUEL SYSTEM. (See figure 1-5.)
1-22. The fuel system consists of a fuel tank, an electric motor-driven fuel boost
pump, a disposable-element type fuel filter, and connecting rigid and flexible plumbing.
The filter and boost pump are mounted on a support bracket, which is bolted to the
engine support frame on the trailer. All components provide a complete and independent
fuel system for the operation of the APU while on the trailer. A flexible hose, connected
to a dummy fitting, connects the fuel system to the APU.
1-23. FUEL TANK. (See figure 1-3.)
1-24. The fuel tank is a 40-gallon-capacity aluminum tank built into the trailer frame.
The tank has a four-inch diameter filler neck, an overboard vent, and a drain fitting
for draining condensation or for draining the tank prior to shipping or storage. A
standpipe and fitting connects to the fuel boost pump through rigid tubing. The tank
filler cap incorporates a dipstick fuel indicator.
Figure 1-5. Fuel System Schematic
1-6
1-25. FUEL BOOST PUMP. (See figure 1-3.)
1-26. The fuel boost pump is an electric motor-driven pump bolted to a support
bracket on the right side of the trailer. The boost pump draws fuel from the fuel tank
and routes it through the fuel filter to the fuel control on the APU. A minimum of 5
psig fuel boost pressure is sufficient to ensure fuel flow to the fuel system of the APU.
1-27. FUEL FILTER. (See figure 1-3.)
1-28. A replaceable-element, low-pressure fuel filter is bolted to a support bracket
on the right side of the trailer. A pressure relief valve within the filter head assembly
is set to relieve at 10 to 12 psig differential pressure. The filter provides lo-micron
filtration of the fuel before entry into the fuel system of the APU.
1-29. AIR INLET SILENCER. (See figure 1-3.)
1-30. The air inlet silencer is a sound suppressor, bolted to thin blocks on the for-
ward left side of the trailer. The silencer consists of a labyrinth-type annular
muffler, lined with acoustical material, a 90-degree adapter elbow, a flexible cou-
pling, and clamps. During engine operation, the air inlet silencer is clamped to the air
inlet shroud of the APU. The labyrinth formed by the insulated silencer assembly re-
duces the noise of intake air to the APU during engine operation.
1-31. EXHAUST SILENCER. (See figure 1-3.)
132. The exhaust silencer is a sound suppressor bolted to the frame at the forward
end of the trailer. The silencer consists of a rectangular steel enclosure lined with
acoustical material. The construction of the silencer allows the exhaust gas to expand,
cool, and change direction before leaving the suppressor. A cylindrical inlet tube
telescopes from the silencer and clamps to the exhaust outlet flange of the APU. A
hinged exhaust pipe assembly on the top of the silencer carries the exhaust exit noise
to a height above ear level. A hinged exhaust bypass door on the back of the silencer
ensures safe engine starts in case residual fuel has accumulated at the base of the
silencer, creating an explosive air mixture which could be ignited by the APU exhaust.
1-33. SPEED INCREASER. (See figure 1-3.)
1-34. The speed increaser, mounted on a support frame that is bolted to the trailer,
incorporates an axial (straight-through), 6000-rpm pad on which the dc starter-
generator is mounted, and a right-angle, 8000-rpm pad on which the ac generator is
mounted. The APU is mounted on the aft end of the speed increaser, and through the
APU output speed of 6000 rpm, the speed increaser drives the generators at their
respective speeds. The speed increaser is self-contained with an integral oil sump
and a splash oil lubricating system.
1-7
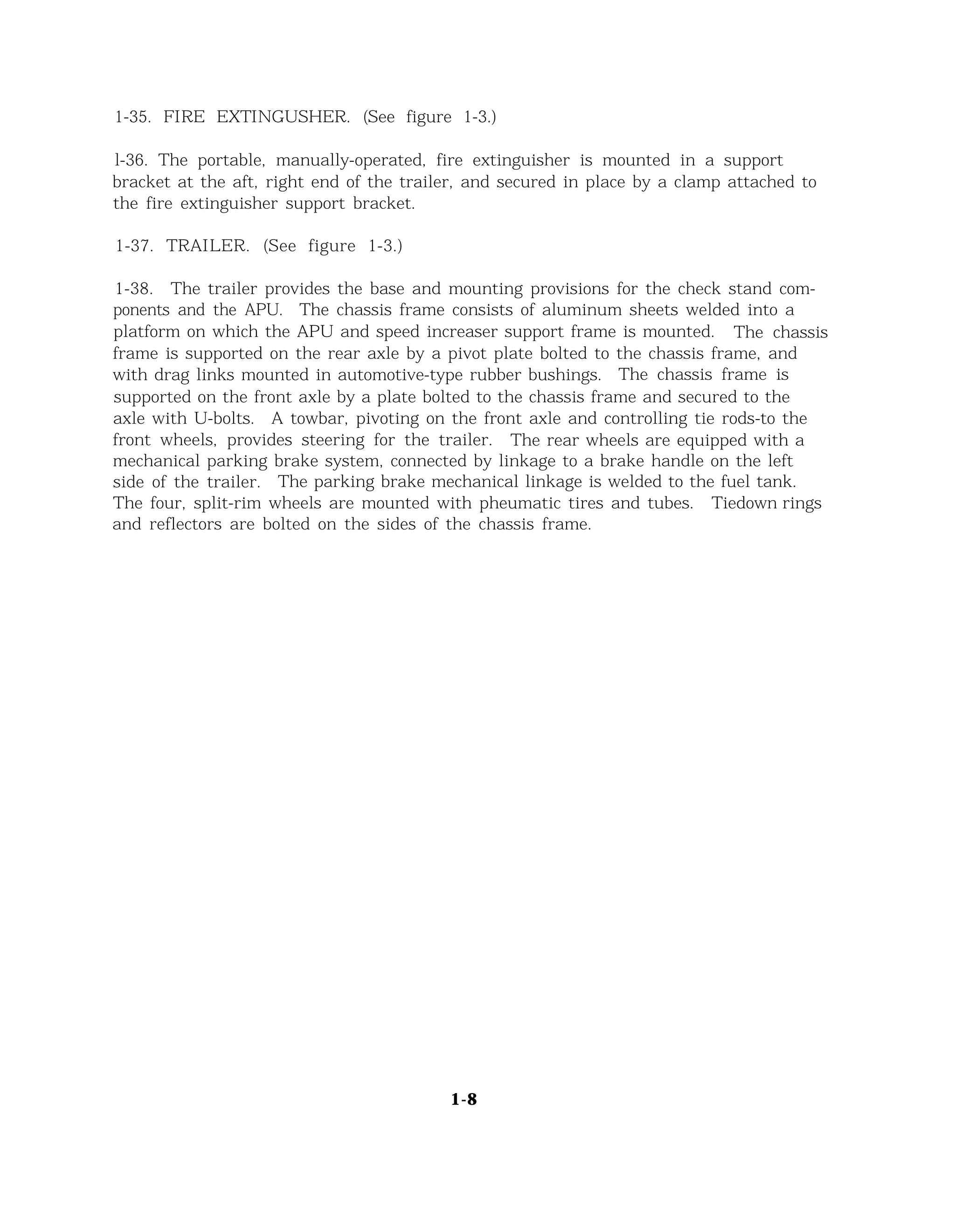
1-35. FIRE EXTINGUSHER. (See figure 1-3.)
l-36. The portable, manually-operated, fire extinguisher is mounted in a support
bracket at the aft, right end of the trailer, and secured in place by a clamp attached to
the fire extinguisher support bracket.
1-37. TRAILER. (See figure 1-3.)
1-38. The trailer provides the base and mounting provisions for the check stand com-
ponents and the APU. The chassis frame consists of aluminum sheets welded into a
platform on which the APU and speed increaser support frame is mounted. The chassis
frame is supported on the rear axle by a pivot plate bolted to the chassis frame, and
with drag links mounted in automotive-type rubber bushings. The chassis frame is
supported on the front axle by a plate bolted to the chassis frame and secured to the
axle with U-bolts. A towbar, pivoting on the front axle and controlling tie rods-to the
front wheels, provides steering for the trailer. The rear wheels are equipped with a
mechanical parking brake system, connected by linkage to a brake handle on the left
side of the trailer. The parking brake mechanical linkage is welded to the fuel tank.
The four, split-rim wheels are mounted with pheumatic tires and tubes. Tiedown rings
and reflectors are bolted on the sides of the chassis frame.
1-8
SECTION II
PREPARATION FOR USE, STORAGE, OR SHIPMENT
2-1. UNPACKING AND DEPRESERVATION.
2-2. The check stand is preserved and packed for shipment and long-time storage.
After uncrating, the fuel system must be depreserved, and various stand components
prepared for use. Perform the following inspections and preparations on the check
stand prior to immediate use.
a.
b.
C .
d.
e.
f.
g
h.
Check the exhaust silencer for operation of the hinged bypass door, and
the hinged exhaust stack section.
Remove all packaging or other material from the exhaust silencer chamber
and duct. Inspect the telescoping duct and clamp for damage.
Inspect the air inlet silencer, elbow duct, flexible coupling, and clamps
for damage.
Remove all packing material from the control console. Inspect the console,
doors, and instruments for damage.
Inspect cables and harnesses for damage and for loose connections. Tighten
all loose connections.
Inspect reflectors and tiedown rings for damage and security.
Inspect the running gear, steering, towbar, and the parking brake for
operation.
Inflate the tires to 45 psig air pressure.
2-1
2-3. PREPARING THE BATTERY FOR USE.
2-4. The battery contains electrolyte when shipped, and must be given a freshening
charge prior to use. Perform the freshening charge in accordance with instructions
in TM-11-6140-2-5-12. Connect the quick-disconnect power cable connector to the
terminal pins on the battery after the freshening charge.
2-5. PREPARING THE SPEED INCREASER FOR USE. (See figure 4-3.)
2-6. The speed increaser must be serviced prior to use, as follows:
a. Remove all packing and sealing material from the speed increaser.
b. Place a suitable waste container under oil drain plug (3).
c. Remove the oil drain plug and O-ring (4), and drain residual oil from the
speed increaser oil sump. Discard O-ring (4).
Note
When installing new O-rings on the speed increaser, apply
a light film of lubricating oil, Military Specification
MIL-L-7808, on the new O-ring prior to installation.
d. Reinstall the oil drain plug (3) and new O-ring (4).
e. Remove breather cap and filler plug (6) and O-ring and fill the speed increaser
oil sump with lubricating oil, Military Specification MIL-L-7808, to the OIL
LEVEL mark on the sight glass.
f. Install breather cap and filler plug (6), and new O-ring (7). Wipe any spilled
oil from the speed increaser, and surrounding area.
2-7. PREPARING THE FUEL SYSTEM FOR USE.
2-8. The fuel system must be depreserved prior to use, as follows:
a. Place a suitable container under the fuel tank drain fitting.
b. Remove the drain fitting, and drain residual preservative oil from the tank.
2-2
c. Flush the tank with one or more gallons of clean fuel, Military Specification
MIL-J-5624, Grade JP-4, or with gasoline, Military Specification MIL-G-5572,
Grade 115/145. Drain the flushing fluid from the tank, and reinstall the drain
plug.
d. Remove fuel filter bowl, and pour out any residual preservation fluid. Rein-
stall the filter bowl using new O-ring.
e. Purge the fuel system, as follows:
(1)
(2)
(3)
(4)
(5)
(6)
(7)
(8)
(9)
Add clean fuel to the fuel tank.
Disconnect flexible fuel supply line from dummy fitting. Place the open
end of the flexible line in a suitable waste fuel container.
See figure 1-4. Press DC CONTROL circuit breaker.
Move START-RUN-OFF switch to RUN.
Move BOOST PUMP switch to BOOST PUMP. The boost pump will operate
and fuel will flow through the flexible line.
Move BOOST PUMP switch to OFF after clean fuel, free of air bubbles,
flows out of the flexible line.
Move START-RUN-OFF switch to OFF.
Pull DC CONTROL circuit breaker.
Reconnect the flexible fuel supply line to the dummy fitting, and maintain
fuel system cleanliness.
2-9. PRESERVATION OF THE FUEL SYSTEM.
2-10. The fuel system must be preserved prior to storage or shipment, as follows:
a. Place a suitable container under the fuel tank drain fitting.
b. Remove the drain fitting and drain all the fuel from the fuel tank. Reinstall
the drain fitting.
c. Put approximately one or two gallons of lubricating oil, Military Specification
MIL-O-6081, Grade 1010, into the fuel tank.
2-3
d. Remove the fuel filter bowl, and pour out the fuel from the bowl; reinstall the
bowl.
e. Disconnect the tank-to-pump fuel supply line at the boost pump. Connect a
flexible line to the pump, and place the open end of the line in a one-gallon-
capacity container filled with lubricating oil, Military Specification MIL-O-6081,
Grade 1010.
f. Disconnect the flexible fuel supply line from the dummy fitting. Place the open
end of the flexible line in a suitable waste fuel container.
g. See figure 1-4. Press DC CONTROL circuit breaker.
h. Move START-RUN-OFF switch to RUN.
i. Move BOOST PUMP switch to BOOST PUMP. The boost pump will operate and
the preservative oil will flow through the flexible line.
j. Move BOOST PUMP switch to OFF when preservative oil flows out the flexible
line.
k. Move START-RUN-OFF switch to OFF.
l. Pull DC CONTROL circuit breaker.
m. Reconnect the flexible fuel supply line to the dummy fitting.
n. Disconnect the flexible line from the boost pump, and reconnect the tank-to-
pump fuel supply line.
o. Remove the fuel tank drain fitting and drain all the preservative oil from the
tank. Reinstall the drain fitting.
p. Wipe any spilled oil from the stand surface and from stand components.
2-11. PREPARATION FOR STORAGE.
2-12. The check stand must be prepared for storage, as follows:
a. Perform fuel system preservation in accordance with instructions in
paragraph 2-10.
b. Disconnect the power cable from the battery.
2-4
c.
d.
e.
f.
g.
h.
1.
2-13.
2-14.
a.
Remove the battery from the stand; forward battery to an applicable storage
area.
Remove the fire extinguisher from the stand; forward extinguisher to an appli-
cable storage area.
Cover all cable connectors, and secure the cables and harnesses to convenient
structures, or to receptacles provided.
Place a suitable container under the oil drain plug on the speed increaser.
Remove the plug and drain the lubricating oil from the speed increaser.
Reinstall the drain plug.
Cover all openings on the stand equipment, close the bypass door on the exhaust
silencer, and lower the hinged exhaust stack section to the stowed condition.
Set the parking brakes. If anticipated storage is longer than 90 days, mount
the check stand on blocks and do not set the parking brakes.
Cover the check stand with an adequate cover if it is to be stored outdoors.
PREPARATION FOR SHIPMENT.
The mobile check stand may be transported by land, air, or sea provided
adequate safeguards are used. Prepare the stand for shipment, as follows:
Transporting the check stand by land:
(1)
(2)
(3)
(4)
(5)
Preserve the fuel system in accordance with paragraph 2-10.
Drain the fuel tank and the speed increaser oil sump. Refer to the
applicable steps in paragraph 2-12 for the draining procedure.
Cover all openings, secure all loose items, and adequately protect all
parts subject to damage during transit. Close the bypass door on the
exhaust silencer, and ensure that the exhaust stack section is lowered
and securely stowed.
Secure check stand to shipping carrier by fastening lines to tiedown rings
along the sides of the trailer.
Use a canvas cover over the check stand during inclement weather, and
over dusty terrain.
2-5
b. Transporting the check stand by air:
(1) Perform steps a(1) through a(4), preceding.
(2) Remove the battery. A battery will be installed at destination.
c. Transporting the check stand by sea:
(1) Perform steps a(1) through a(4).
(2) Remove the battery. A battery will be installed at destination.
(3) Crate the check stand, using the standard crating practices for sea
transport.
2-6
. SECTION III
OPERATING INSTRUCTIONS
3-1. GENERAL.
3-2. The Mobile Check Stand is a control unit providing a mounting platform, electri-
cal controls, and components necessary for operating the models T-62T-2 and
T-62T-2A auxiliary power units. The check stand, independent of the APU, cannot
be turned on or off. Its components function only as a part of the power unit. The
starting and stopping procedures given in this section are for the purpose of operating
the auxiliary power unit, either for testing the APU, or for furnishing external ac
power to the aircraft.
3-3. MOUNTING THE APU ON THE CHECK STAND.
3-4. To mount the APU on the check stand, remove the following APU components:
blanket retaining band, combustor blanket assembly, blanket gasket, exhaust duct,
and thermocouple boss cap. Refer to TM 55-1520-209-20 or -35 for removal proce-
dures for these APU components.
CAUTION
Place removed APU components in a safe place to prevent
loss. These parts will be reinstalled on the APU after
removal of the unit from the check stand.
a. Preparation.
(1) Position the check stand and set the hand brake (pull brake handle up).
(2) Prepare the stand, battery, speed increaser, and the fuel system for use.
Refer to Section II for the preparation procedures.
(3) Remove the metal cover from the rear pad on the speed increaser. Save
the nuts and washers for use in attaching the APU to the speed increaser.
3-1
CAUTION
Place the metal cover in a safe place to prevent loss.
(4) Check the APU output shaft spline drive adapter on the speed increaser
for damage, Wipe clean if necessary.
(5) Slide exhaust inlet (telescoping) tube into the exhaust silencer to provide
clearance for APU installation.
b. Mounting the APU. (See figure 3-1. )
(1) Using a suitable hoist assembly, or equivalent, position the APU and
engage the spline drive adapter. Move the APU forward until it contacts
the face of the speed increaser mounting pad.
Note
A support is provided under the aft section of the APU.
Carefully rest the APU on this support while engaging the
spline drive adapter.
(2) Secure the APU to the speed increaser with nuts and washers removed
in step a(3), preceding.
(3) Slide the exhaust silencer telescoping tube against the combustor exhaust
outlet flange on the APU. Secure the tube with the clamp provided.
(4) Install the flexible duct section from the air inlet silencer to the air inlet
shroud on the APU. Secure the flexible duct with the clamp provided.
c. Connecting the APU. (See figure 3-1.)
(1) Remove the protective cap from the fuel inlet filter fitting on the APU,
and connect the flexible fuel supply line from the check stand. Install the
protective cap on the check stand dummy fitting.
(2) Connect the check stand control harness to the harness receptacle on the
APU. Tighten the harness connector securely.
(3) Install the tachometer generator (furnished with the stand) on the aft pad
of the APU speed switch, using the coupling, nuts, and washers furnished
with the stand.
3-2
Figure 3-1. Mounting and Connecting the APU
(4) Remove the thermocouple from its stowage bracket on the check stand, and
connect it to the thermocouple boss on top of the combustor exhaust outlet.
Tighten the thermocouple securely.
CAUTION
Do not transport the mobile check stand over rough terrain
with the APU installed. Vibrations and shock may damage
vital APU parts.
3-3
3-5. PRELIMINARY CHECKS.
3-6. The following checks should be made prior to operating the auxiliary power unit.
a. Check plumbing and electrical wiring connections for security of attachment.
CAUTION
Do not operate the APU with the air inlet screen removed.
Ensure operating area is clean of loose items. The greatest
hazard to a gas turbine engine is the possible ingestion of
foreign material into the engine compressor.
b. Lock the exhaust silencer pipe in the upright position, and direct the stand to
allow safe exit of the exhaust gas (from both the exhaust pipe and the bypass
door).
C. Open the exhaust silencer bypass door.
d. Check the tires for sufficient air pressure (40 to 45 psig).
e. Check the fuel tank dipstick for sufficient quantity of fuel.
f. Check the speed increaser oil sight glass for full quantity of lubricating oil.
g. Ensure that the parking brakes are applied (brake handle up).
h. Check all gages on the instrument panel for zero indication.
i. Check that all switches on the instrument panel are either in the OFF position
or in neutral, and that the circuit breakers are pulled.
j. Check the APU oil sump for full quantity of engine lubricating oil (3 U.S.
quarts).
k. Purge the APU fuel system. Refer to paragraph 3-7 for the purging procedure.
3-7. PURGING THE APU FUEL SYSTEM.
3-8. The following purging procedure is for the purpose of depreserving, or purging,
the APU fuel system when a preserved or repaired engine is to be operated.
a. Disconnect the harness connector from the APU ignition exciter. Insulate the
connector to prevent accidental contact.
3-4
b. Disconnect the APU fuel lines from the fuel manifold and from the start fuel
nozzle.
c. Connect suitable drain lines to the disconnected lines, and place the open ends
of the drain lines into a waste fuel capacitor (one-quart minimum capacity).
Note
If desired, the fuel lines may be disconnected from the fuel
solenoid valves rather than from the fuel manifold and start
fuel nozzle. Connect suitable drain lines to the fuel solenoid
valves, and place the open ends of the drain lines into a
waste fuel container (one-quart minimum capacity).
d . See figure 1-4. Press DC CONTROL circuit breaker.
e. Move START-RUN-OFF switch to RUN.
f. Move BOOST PUMP switch to ROOST PUMP.
g. Move START-RUN-OFF switch from RUN to START, and motor the APU until
air-free fuel flows through the drain lines; then, move START-RUN-OFF switch from
START to OFF.
h. Move ROOST PUMP switch to OFF.
i. Pull DC CONTROL circuit breaker.
j. Disconnect the drain lines, and reconnect the APU fuel lines to either the fuel
solenoid valves, or to the fuel manifold and start fuel nozzle.
k. Reconnect the harness connector to the APU ignition exciter.
3-9. ADJUSTMENT.
3-10. Only the adjustment procedure for the APU fuel control is given in this section.
Adjustment procedures for other APU components must be obtained from the applicable
APU maintenance manual.
a. Acceleration Control, APU Model T-62T-2. (See figure 3-2.)
(1) To adjust acceleration schedule, remove cap covering acceleration
schedule adjusting setscrew.
3-5
Figure 3-2. Fuel Control Adjustment, Model T-62T-2
CAUTION
Adjustment is critical. Note the initial position of adjusting
setscrew and make adjustments in small increments (1/16-
turn or less).
(2) Loosen locknut on setscrew, using wrench ST-70257, or equivalent. Keep
wrench on locknut while performing next step to prevent excessive loosen-
ing of the locknut.
(3) Insert a 1/16-inch, hex-type wrench in the acceleration schedule adjusting
setscrew. Rotate clockwise to increase acceleration fuel flow schedule,
and counterclockwise to decrease flow.
(4) To adjust rated speed, loosen locknut and insert a 3/32-inch, hex-type
wrench into the rated speed adjustment setscrew, Rotate clockwise to
increase speed, and counterclockwise to decrease speed. A one-quarter
turn (SO degrees) in either direction will change the speed accordingly by
approximately 65 rpm (approximately 1.5 percent speed).
CAUTION
The adjustment setscrews can be damaged by overtightening
the locknuts. Tighten the locknuts 1/8-turn beyond free-
bottoming.
3-6
(5) Tighten each locknut on setscrew while maintaining adjustment with hcx-
wrench. Install cap, and tighten securely.
b. Acceleration Control, Model T-62T-2A. (See figure 3-3.)
CAUTION
Adjustment is critical. Mark the initial position of adjusting
lever and make adjustments in small increments (1/16-turn
or less).
(1) To adjust acceleration schedule, loosen wingnut; rotate adjustment lever
clockwise to increase acceleration fuel flow schedule, and counterclock-
wise to decrease the flow.
(2) To adjust rated speed, loosen locknut and insert a 3/32-inch, hex-type
wrench into the rated speed adjustment setscrew. Rotate clockwise to
increase speed, and counterclockwise to decrease speed. A one-quarter
turn (SO degrees) in either direction will change the speed accordingly by
approximately 65 rpm (approximately 1.5 percent speed).
Figure 3-3. Fuel Control Adjustment, Model T-62T-2A
3-7
CAUTION
The adjustment setscrew can be damaged by overtightening
the locknut. Tighten the locknut 1/8-turn beyond free-
bottoming.
(3) Tighten locknut on setscrew while maintaining adjustment with hex-wrench.
3-11. OPERATION OF THE APU.
3-12. Starting.
a. Open the exhaust silencer bypass door.
b. Place the instrument panel switches in the following positions:
(1) START-RUN-OFF switch to OFF
(2) BOOST PUMP switch to OFF
(3) AC power CLOSE-TRIP switch to TRIP
(4) AC selector switch to any marked position
c . Pull VOLTAGE REG circuit breaker.
d. Press DC CONTROL circuit breaker.
e. Move START-RUN-OFF switch from OFF to RUN.
NOTE
UNDERSPEED, HIGH EXH TEMP, and OVERSPEED
lamps will illuminate.
f. Press to test CB CLOSED and LOW OIL PRESS lamps for illumination at this
time, if desired.
g. Move BOOST PUMP switch to BOOST PUMP.
h. Move START-RUN-OFF switch from RUN to START, then release.
3-8
Note
HIGH EXH TEMP and OVERSPEED lamps extinguish.
As APU accelerates to 90 percent speed, the UNDER-
SPEED lamp should extinguish.
Note
If the APU does not light off because of entrapped air in
the APU fuel system, loosen the electrical connector
from the fuel pressure switch; but keep the connector
engaged. Crank the APU and dieconnect the pressure
switch connector. As soon as the APU lights off, recon-
nect the connector, and tighten securely.
i. Observe that the APU accelerates smoothly to rated speed as indicated on the
tachometer indicator.
Exhaust duct and silencer are hot during operation. Keep
clear of combustibles. Operation of the APU without the
combustor blankets will also expose hot surfaces. Avoid
physical contact to preclude personal injury.
j. Close the exhaust silencer bypass door after the APU reaches operating speed.
k. When the APU reaches operating speed, press VOLTAGE REG circuit breaker
to put the dc generator on the line. The dc generator will then furnish power
to charge the battery, run the fuel boost pump, and energize the APU control
relays. Do not overcharge the battery. Refer to TM-11-6140-205-12 for
charging times.
l. If the EXHAUST TEMP indicator indicates abnormally high (or low) tempera-
tures during starting, adjust the APU fuel control unit. Refer to paragraph 3-10
for the fuel control adjustment procedure.
Note
A high temperature and a faster-than-normal start indicates
a rich fuel schedule.
3-9
m. If the UNDERSPEED lamp does not extinguish, or extinguishes before 90 per-
cent engine speed is reached, adjust the speed switch. Refer to TM 55-1520-
209-35 for the procedure.
n. If the LOW OIL PRESS lamp does not extinguish after APU cranking is initiated,
the APU lubricating oil system or the low oil pressure switch has malfunc-
tioned. Stop cranking the APU and correct the malfunction before initiating
another start. Refer to TM 55-1520-209-20 to correct this malfunction.
o. If the cranking cycle is accomplished without a lightoff, the fuel control unit
(fuel pump or acceleration control), ignition exciter, spark plug, or fuel
nozzles may be malfunctioning. Refer to TM 55-1520-209-20 for corrective
procedures.
CAUTION
Do not attempt to restart the APU after a malfunction
shutdown until the malfunction has been corrected.
p. If the APU shuts down because of overspeed, the OVERSPEED lamp will
illuminate. The APU fuel control unit, the speed switch, or the start fuel
solenoid valve may be malfunctioning. Refer to TM 55-1520-209-20 or -35 for
corrective procedures.
q. If the APU shuts down because of high exhaust gas temperature, the HIGH EXH
TEMP lamp will illuminate. The reason for this shutdown may be due to
loading the APU prior to attaining 100 percent rated speed, residual fuel
remaining in the combustor, a restriction in the air inlet or exhaust outlet,
or a failure in the engine (resulting in increased drag). Correct these condi-
tions accordingly. Also, the fuel control may be out of adjustment. Refer to
paragraph 3-10 for the fuel control adjustment procedures.
r. If the APU shuts down because of low oil pressure, the LOW OIL PRESS lamps
will illuminate. This condition may be caused by low oil level in the APU,
malfunctioning oil pump, clogged oil filter, electrical discontinuity, or a mal-
functioning oil pressure switch. Refer to TM 55-1520-209-20 to correct these
malfunctions.
3-13. APU TESTING. After the APU has automatically accelerated to rated speed, it
is protected by three automatic safety devices; a speed switch, a high exhaust tempera-
ture device, and a low oil pressure switch.
3-10
Note
Rated speed (100 percent engine speed) is defined as
4200 rpm indication on the tachometer generator. This
corresponds to 6000 rpm of the reduction drive output
and 56, 000 rpm of the turbine.
a. Speed Adjustment. After the APU attains 100 percent rated speed at no load,
adjust acceleration control to obtain 102 percent engine speed for Model
T-62T-2, and 105 percent for Model.T-62T-2A. When these speeds have been
obtained for the APU on the check stand, run the APU for approximately 10
minutes and carefully check for fuel and oil leaks.
Note
Engine should shut down when rated speed is exceeded
by 10 percent. The ENGINE SPEED indicator registers
in percent. The small hand makes one revolution for
each 10 percent through 100 percent. Each one percent
is indicated by the small hand after 100 percent is
exceeded.
b. Thermal Protective Device. If the APU exceeds the temperature limits of
1070°F (576.5°C) for Model T-62T-2, and 1090°F (587.7°C) for Model
T-62T-2A, the APU automatically shuts down.
C. Low Oil Pressure Switch. The low oil pressure switch is set to shut down
the APU if decreasing oil pressure reaches 6 ± 1 psig.
3-14. AC POWER OPERATION.
3-15. The mobile check stand may be used to furnish 400-cycle, 115/200-volt, ac
power for the aircraft preflight operations, or other needs. A 50-foot power cable is
provided with the check stand, and is equipped with a connector to engage the ac power
input receptacle on the aircraft.
CAUTION
To preclude damage to electrical components, always
monitor check stand controls during ac generator opera-
tion to avoid operation at low frequency, high frequency,
or low voltage. Avoid contact with high-voltage compo-
nents in the control console during operation of the ac
generator,
3-11
3-16. Before connecting the power cable to the aircraft, start the APU. With the
APU at operating speed, move the ac power CLOSE-TRIP switch to the center posi-
tion. Check the voltages on all three phases using the ac selector switch.
3-17. Connect the power cable to the aircraft receptacle, and move the ac power
CLOSE-TRIP switch to CLOSE. CB CLOSED lamp will illuminate. An AC FRE-
QUENCY meter is provided on the instrument panel. AC volts and amperes may be
read on the AC VOLTS and AC AMPERES meters provided on the instrument panel by
selecting the phase desired with the AC selector switch.
3-18. The ac overvoltage relay will operate to remove the ac generator from the line
if an overvoltage condition exists. The CB CLOSED lamp will extinguish. An engine
malfunction shutdown will also cause the ac generator to go off the line.
3-19. Move the AC power CLOSE-TRIP switch to TRIP before stopping the APU after
an ac power utilization run. The CB CLOSED lamp will extinguish.
3-20. APU STOPPING.
a. Move AC power CLOSE-TRIP switch to TRIP.
b. Pull VOLTAGE REG circuit breaker.
c. Move START-RUN-OFF switch to OFF.
d. Move BOOST PUMP switch to OFF.
3-21. APU REMOVAL.
3-22. Removal of the APU from the mobile check stand is the reverse of the installa-
tion procedures given in paragraph 3-4. Perform the following steps after removal of
the APU from the check stand.
a. Disconnect the battery.
b. Reinstall the metal cover on the rear pad of the speed increaser. Secure the
cover to prevent the loss of the spline drive adapter.
c. Remove the tachometer generator from the APU speed switch, and stow in
receiver inside the control console door. Place the nuts, washers, and drive
coupling adapter in a cloth bag and stow with the tachometer generator for
future use.
3-12
d. Connect the flexible fuel line to the dummy fitting, and tighten the line securely.
e. Connect the check stand control harness connector to the dummy receptacle,
and tighten the connector securely.
f. Stow the thermocouple to avoid damage to the wire harness. Tighten the
thermocouple swivel nut securely.
3-13/3-14
SECTION IV
MAINTENANCE INSTRUCTIONS
4-1. GENERAL.
4-2. Maintenance of the mobile check stand consists of periodic lubrication, specified
in figure 4-1, and of performing the inspection checks described in figure 4-4. Com-
mon repair procedures are not given; such repairs should be made in accordance with
standard practices. When an item is unique or sufficiently complex so as to require
special instructions and precautions, the repair procedures are given in Section VI.
4-3. CLEANING.
4-4. Clean metal parts with cleaning solvent, Federal Specification P-D-680, Type I
or II. Wipe clean with a clean dry cloth. Parts may be sprayed or immersed in the
solvent, whichever is convenient. Apply service-approved corrosion-preventive com-
pounds on all steel parts after cleaning. Clean all electric parts with a soft-bristle
brush or a lint-free cloth. Remove all traces of corrosion or other deposits that may
interrupt electrical continuity.
4-5. PERIODIC LUBRICATION.
4-6. Perform periodic lubrication of the check stand in the manner and at the inter-
vals prescribed in figure 4-1.
Figure &
Index No. Item Interval Method Lubricant
1, Fig. 4-2 Lube Fittings 180 Days Grease Gun MIL-G- 10924
2, Fig. 4-2 Wheel Bearings 180 Days Hand Pack MIL-G- 10924
3, Fig. 4-2 Moving Parts 180 Days Oil Can MIL-L-7870
Fig. 4-3 Speed Increaser 180 Days Drain and Fill MIL-L-7808
Figure 4-1. Table of Periodic Lubrication
4-1
Figure 4-2. Mobile Check Stand, Lubrication Diagram
Figure 4-3. Draining the Speed Increaser Lubricating Oil
4-2
4-7. PERIODIC INSPECTION AND MAINTENANCE.
4-8. Perform periodic inspection and maintenance of the items listed in figure 4-4 at
the intervals indicated. During periods of frequent use or of operation in severe
climatic or environmental conditions, the inspection and maintenance schedule should
be altered accordingly.
Item Interval
Battery 30 Days
Method
Visual and
Operational
Inspection and Maintenance
a. Inspect vent openings for
restrictions.
b. Check level of electrolyte.
c. Check connections for
security of attachment.
d. Check caps and case for
leaks and cracks.
e. Clean corroded areas.
Note
Refer to TM-11-6140-205-12
when performing further
battery maintenance.
Fire Extinguisher 30 Days Visual and
Operational
a. Check clamp and support
bracket for security of
attachment.
b. Check all moving parts
for corrosion and damage.
c. Inspect horn for cracks
and chips.
Figure 4-4. Table of Periodic Inspection and Maintenance (Sheet 1 of 8)
4-3
Item Interval Method Inspection and Maintenance
Fire Extinguisher 30Days Visual and d. Weigh, recharge if
(Cont) Operational required, and perform all
inspections and mainte-
nance prescribed by the
manufacturer.
Tires 30 Days visual a. Check for cuts, cracks,
excessive or abnormal
wear on any surface.
b. Check for proper air
pressure (40 to 45 psig).
Controle Console
and Instrument
Panel
60 Days Visual and
Operational
a. Check connectors for dirt
and corrosion.
b. Check harnesses and cable
for security of attachment
and chafing.
c. Check all external relay
connections for security
(power off).
d. Check ground connections
for security.
e. Check all insulation for
chafing and wear.
f. Check mounting bolts and
lugs for security of attach-
ment.
g. Check circuit breakers for
operation.
h. Check warning lights for
defective lamps.
Figure 4-4. Table of Periodic Inspection and Maintenance (Sheet 2 of 8)
4-4
Item Interval Method Inspection and Maintenance
Harnesses, Cables,
Wire Assemblies,
and Terminal
Blocks
60 Days Visual and
Operational
a. Check continuity of all
harnesses, cables, and
wire assemblies.
b. Check all connectors for
bent pins.
c. Check wire insulation for
chafing and wear.
d. Check that terminal assem-
blies are secure and prop-
erly mounted.
Brakes and Link-
age Assembly
90 Days Visual and
Operational
a. Test that parking brakes
hold check stand when load
is applied.
b. Check locking and unlock-
ing action of brake lever.
c. Check all attaching parts
for security of attachment,
stripped threads, and
corrosion.
d. Check brake lining adjust-
ment.
Fuel Filter and
Fuel Lines
90 Days Visual a. Clean the filter case.
b. Check that the seal is
flexible and free of cracks.
c. Install new element and
new O-rings.
Figure 4-4. TabIe of Periodic Inspection and Maintenance (Sheet 3 of 8)
4-5
Item
Fuel Filter and
Fuel Lines (Cont)
Interval
90 Days
Method
visual
Inspection and Maintenance
d. Check all lines and fittings
for stripped threads, and
for security of attachment.
Fuel Tank 90 Days Visual a. Inspect fuel tank for leaks.
b. Check drain fittings for
damage and security of
attachment.
c. Check filler cap and dip-
stick for damage and for
loose fit on the filler neck.
d. Check dipstick for reada-
bility of measurement and
for security of attachment
to the filler cap.
Speed Increaser 90 Days Visual a. Check all nuts and bolts
for stripped threads, and
for security of attachment.
b. Remove cover from input
shaft housing. Check the
input shaft for cracks,
wear, chipped splines,
and chipped teeth.
c. Check oil sight glass for
leaks, cracks, and clear-
ness.
d. Check oil breather for
restricted vents.
e. Check oil filler cap and
fitting for stripped threads.
Figure 4-4. Table of Periodic Inspection and Maintenance (Sheet 4 of 8)
4-6
Item
Grounding Wires
and Post
Interval
90 Days
Method
Visual
Inspection and Maintenance
a. Check wires for fraying.
b. Check attaching nuts and
post for stripped threads.
c. Check wire terminals,
nuts, and washers for
corrosion, and for secu-
rity of attachment.
Lubrication
Fittings
90 Days Visual Check that all lubrication
fittings are installed and
undamaged. See figure
4-2 for location of lubrica-
tion fittings.
Air Inlet Silencer 180 Days Visual a. Check clamps for cracks
and stripped threads.
b. Check chain for worn or
broken links.
c. Check flexible coupling
for tears, cuts, and wear.
d. Check elbow for dents and
cracks.
e. Check all welds for cracks.
f. Check insulation and
screens for tears, secu-
rity of attachments, and
for accumulation of
foreign particles which
may be ingested by the
APU.
Figure 4-4. Table of Periodic Inspection and Maintenance (Sheet 5 of 8)
4-7
Item Interval
Exhaust Silencer 180 Days
Method
visual
Inspection and Maintenance
a. Inspect all weld for
cracks.
b. Inspect all rivets for
looseness.
c. Check retractable exhaust
inlet tube for cracks,
dents, and binding.
d. Check clamp for cracks
and stripped threads.
e. Check chain for worn or
broken links.
f. Using a flashlight, inspect
the interior of silencer
for loose, burned, and
torn screening and insula-
tion.
g. Inspect bypass door for
proper closing, cracks,
and damage. Inspect
blast plate (rear of door)
for burn-through, cracks,
warpage, and looseness.
Frame 180 Days Visual a. Examine all structural
components of the trailer,
such as angles, beams,
supports, and welded sec-
tions for cracks, weak-
ness, and failures.
b. Check all components for
security of attachment.
Figure 4-4. Table of Periodic Inspection and Maintenance (Sheet 6 of 8)
4-8
Item Interval
Frame (Cont) 180 Days
Method
Visual
Inspection and Maintenance
c. Check all attaching parts
for stripped threads and
corrosion.
d. Check reflectors for
broken glass.
e. Check all stowage
equipment for security
of attachment.
Running Gear 180 Days Visual and
Operational
a. Check wheels for align-
ment and proper train-
ing.
b. Check wheel rims for
cracks and dents, and
attaching hardware for
stripped threads.
c. Remove wheel hub assem-
blies and check bearings
for damage, flat spots,
corrosion, and freedom
of movement.
d. Check bearing races for
scoring, nicks, and
looseness.
e. Check grease seals and
retainers for wear and
damage.
f. Check brake shoes and
lining for damage and
wear.
Figure 4-4. Table of Periodic Inspection and Maintenance (Sheet 7 of 8)
4-9
Item Interval Method Inspection and Maintenance
Running Gear
(Cont)
180 Days visual and g. Check brake drums for
Operational scoring and wear.
h. Check all attaching hard-
ware for cracks and
stripped threads.
i. Check steering mechanism
for freedom of movement.
j. Check tie rods for loose-
ness and play.
Speed Increaser 180 Days visual a. Remove generators and
the aft metal cover, and
check oil seals for leaks.
b. Dram the oil. Inspect oil
drain plug for stripped
threads. Separate mag-
netic plug from dram
plug, and check internal
spring for corrosion and
freedom of movement.
Inspect magnet for metal
particles, and for mag-
netization.
Figure 4-4. Table of Periodic Inspection and Maintenance (Sheet 8 of 8)
4-10
4-9. APPLICABLE SPECIFICATIONS.
4-10. Refer to figure 4-5 for a table listing the Government Specifications applying to
the maintenance and restoration of the check stand to service we.
Use/Item Specification Remarks
Compound, Chemical Film MIL-C-5541
Finish Painting, Trailer
Assembly
TT-E-489, FED
* STD 595, Color
13538
Greasing, Wheel Bearings,
and General Lubrication
Lettering, Black
MIL-G-10924
Lettering, Red
Lubrication, Brake Linkage
FED STD 595,
Color No. 17038
FED STD 595,
Color No. 11136
MIL-L-7870
Primer, Trailer Assembly
Servicing, Speed Increaser
Striping, Black
TT-P-666
Welding, Trailer Assembly
MIL-L-7808
FED STD 595,
Color No. 17038
MIL-W-8604
Apply to exposed unpainted
trailer parts.
Two coats
Apply to wheel bearings and
lubrication fittings.
Stenciled
Stenciled
Apply with oil can on moving
Parts.
One coat
Fill to “OIL LEVEL” mark
Stenciled
Noncritical welding
Figure 4-5. Table of Applicable Specifications
4-11/4-12
SECTION V
ILLUSTRATED PARTS BREAKDOWN
5-1. GENERAL.
5-2. This section contains an Illustrated Parts Breakdown (IPB) of the mobile check
stand. Each illustration is accompanied by a list containing the manufacturer’s part
number, nomenclature, and quantity per assembly.
5-3. Items that are purchased by Solar and used without alteration are identified by
the vendor’s part number. The vendor’s name and address is indicated by a five-digit
number, following the part nomenclature. The codes for the listed vendors are in ac-
cordance with the Federal Supply Code for Manufacturers, Cataloging Handbook H4-1.
5-4. This Illustrated Parts Breakdown provides supply information for all replacea-
ble parts of the mobile check stand. The exploded views of assemblies and component
parts reflect engineering drawing breakdown and are not necessarily suitable for use
as guides to procedures for service or maintenance. However, procedures described
in other sections of this manual reference applicable illustrations in this section for
identification and location of parts.
Code Vendor
G88042
05277
08484
09133
09922
Army Air Force drawings under
custodianship of the Air Force
Westinghouse Electric Corp.
Semi-conductor Dept.
Youngwood, Pennsylvania
Breeze Corporations Inc.
Union, New Jersey
Kierulf Electronics Inc.
Los Angeles, California
Burndy Corp.
Norwalk, Connecticut
Code Vendor
10424 Magesco Inc.
Alhambra, California
14704 Crydom Laboratories Inc.
Garden Grove, California
14892 Brake and Steering Division of
The Bendix Corp.
South Bend: Indiana
22573 Saginaw Products Corp.
Gardena, California
33525 Walter Kidde and Company, Inc.
Belleville, New Jersey
5-1
Code Vendor Code Vendor
44655
57733
59730
65092
70040
72741
74063
Ohmite Manufacturing Co.
Skokie, Illinois
Stewart-Warner Corp.
Chicago, Illinois
Thomas and Betts Co.
Elizabeth, New Jersey
Weston Instruments Inc.
W e s t o n - N e w a r k
Newark, New Jersey
AC Spark Plug Corp. of
General Motors Corp.
Flint, Michigan
Dorman Products Co. Inc.
Cincinnati, Ohio
Hartman Electric Mfg. Co.
Mansfield, Ohio
76680 National Seal Division of
Federal-Mogul-Bower
Bearings Inc.
Redwood City, California
81321 Purolator Products Inc.
Rahway, New Jersey
81861 Burton Electric Co.
El Segundo, California
82121 Electro Switch Corp.
Weymouth, Massachusetts
86831 Roylyn Inc.
Glendale, California
97484 Technical Development Co.
Glenolden, Pennsylvania
98625 Aeroquip Corp.
Marman Division
Los Angeles, California
5-2
Figure 5-1. Dual Purpose Mobile Check and Adjustment/Generator Stand (Sheet 1 of 4)
5-3
Figure Units Usable
& Per on
Index No. Part No. 1 2 3 4 5 6 7 DESCRIPTION Assy Code
5-1- 45977-0
-1
-2
891519
870752
-3 MS21045-6
-4 4N960-616
- 5 ANG-7A
-6 MS24498-1
-7 MS25182-2
-8 AN3156-3
-9 21590-0
-10 MS24665-151
-11 MS960C416L
-12 MS20392-3C11
-13 47702-0
-14 MS21045-6
-15 AN960-616
-16 AN6-7A
-17 47704-0
-18 AN815-6
-19 MS29512-06
-20 47705-0
-21 AN816-6
-22 47706-0
-23 AN919-12
-24 MS29512-08
-25 5656748
-26 5620653
-27 MS20364-624C
-28 AN960-616
-29 MS35266-108
-30 MS21045-4
STAND, Mobile check and adjustment/
generator, dual purpose
EXTINGUISHER, Fire (33525)
BRACKET, Clamp-type (33525)
(ATTACHING PARTS)
LOCKNUT
WASHER
BOLT
- - - - * - - - -
BATTERY (Government furnished)
RECEPTACLE, Connector
CLAMP, Battery holddown
STUD
(ATTACHING PARTS)
PIN, Cotter
WASHER
PIN, Clevis
- - - - * - - - -
RETAINER, Battery
(ATTACHING PARTS)
LOCKNUT
WASHER
BOLT
- - - - * - - - -
LINE ASSEMBLY
UNION
O-RING
LINE ASSEMBLY
NIPPLE
HOSE ASSEMBLY
REDUCER
O-RING
PUMP, Fuel, electric (70040)
(ATTACHING PARTS)
BRACKET (70040)
LOCKNUT
WASHER
SCREW
LOCKNUT.
5-4
1
1
1
4
4
4
1
1
2
2
2
2
2
1
4
4
4
1
1
1
1
2
1
2
2
1
1
2
2
2
1
Figure
& Index
No.
units Usable
Per on
Part No. 1 2 3 4 5 6 7 DESCRIPTION Assy Code
5-1-31 AN960-416L
-32 AN520-416-28
-33 46424-l 1
2
2
2
2
-34 MS21045-4
-35 37327-l
-36 AN960-416L
-37 AN4-27A
-38
-39 MS21045-6
-40 AN960-616
-41 ANG-10A
-42 AN929-6
-43 AN924-6
-44 AN833-6
47703-0
WASHER
SCREW
*- - - - - - - -
FILTER, Fuel, hydraulic (See
figure 5-8 for detail
breakdown)
(ATTACHING PARTS)
LOCKNUT
SPACER
WASHER
BOLT
BRACKET, Fuel pump and filter
(ATTACHING PARTS)
LOCKNUT
WASHER
BOLT
- - - - * - - - -
CAP
NUT
ELBOW
2
1
1
2
2
2
1
1
1
5-5
Figure 5-1. Dual Purpose Mobile Check and Adjustment/Generator Stand (Sheet 2 of 4)
5-6
Figure Units Usable
& Index Per On
No. Part No. 1 2 3 4 5 6 7 DESCRIPTION Assy Code
5-l-45 47697-0
-46 MS21045-6
-47 AN960 -616
-48 AN6-6A
-49 MV89009A-
58623
RS-108-060
24304-300
SILENCER ASSEMBLY, Exhaust
(ATTACHING PARTS)
LOCKNUT
WASHER
BOLT
---- * ----
RETAINER, V-type coupling (98625)
4
4
4
1
-50
-51
1
1
-52 MS21045-6
-53 AN960-616
-54 AN6-6A
CHAIN ASSEMBLY (86831)
SILENCER ASSEMBLY, Air inlet
ATTACHING PARTS)
LOCKNUT
WASHER
BOLT
- - - - * - - - -
4
4
4
-55 NAS1375A28-
SB020
QS600M116W
45977-6
RS-108-090
No Number
DUCT, Flex 1
-56
-57
-58
-59
1
1
1
1
-60
-61
MS21045-4
AN960-416L
CLAMP (08484)
CLAMP
CHAIN ASSEMBLY (86831)
TACHOMETER GENERATOR*,
Miniature, per MIL-G-26611,
Type GEU-7A, (Government-
furnished)
(ATTACHING PARTS)
LOCKNUT*
WASHER*
- - - - * - - - -
4
4
-62 7923165
-63 31220-002
-64 MS21045-6
-65 AN960-616
ADAPTER* (70040)
GENERATOR, AC (Government-
furnished)
ATTACHING PARTS)
LOCKNUT
WASHER
- - - - * - - - -
1
1
8
8
*Loose parts
5-7
Figure units Usable
& Index Per On
No. Part No. 1 2 3 4 5 6 7 DESCRIPTION Assy Code
5-l-66 900615C1
-67 48616-1
-68 23032-022
-69 MS21045-5
-70 AN960-516
-71 A N 4 0 4 4 - 1
-72 4 7 9 5 4 - 0
-73 MS21045-8
-74 AN960-816
-75 AN8-2lA
-76 47698-0
-77 MS21045-6
-78 AN960-616
COVER, Terminal block, ac
generator
GASKET
STARTER-GENERATOR, DC
(Government-furnished)
(ATTACHING PARTS)
LOCKNUT
WASHER
----*----
1
1
1
4
4
1
1
GASKET
SPEED INCREASER ASSEMBLY
(See figure 5-7 for partial
breakdown)
(ATTACHING PARTS)
LOCKNUT 4
WASHER 4
BOLT 4
- - - - * - - - -
COVER ASSEMBLY 1
(ATTACHING PARTS)
LOCKNUT 6
WASHER
6
5-8
Figure 5-1. Dual Purpose Mobile Check and Adjustment/Generator Stand (Sheet 3 of 4)
5-9
Figure Units Usable
& Index Per On
No. Part No. 1 2 3 4 5 6 7 DESCRIPTION Assy Code
5-l-79 45977-l
-80 47709-0
-81 MS21045-6
-82 AN960-616
-83 AN6-6A
-84 47694-0 1
4
4
4
-85 MS21045-6
-86 AN960-616
-87 ANG-10A
-88 45977-3
-89 45977-2
-90 MS21044N08
-91 AN960-8L
-92 AN505-8-11
-93
-94
45977-5
45977-4
1
1
2
2
2
-95 MS21044N08
-96 AN960-8L
-97 AN505-8-11
CABLE ASSEMBLY, External
power, 3-phase, ac plug
HANGER, Power cable
(ATTACHING PARTS)
LOCKNUT
WASHER
BOLT
---- * ----
1
1
3
3
3
CONSOLE ASSEMBLY, Control
(See figure 5-2 for detail
breakdown)
(ATTACHING PARTS)
LOCKNUT
WASHER
BOLT
----*----__
COVER, AC control
BASE, AC control
(ATTACHING PARTS)
LOCKNUT
WASHER
SCREW
- - - - * - - - -
1
1
2
2
2
COVER, Engine control
BASE, Engine control
(ATTACHING PARTS)
LOCKNUT
WASHER
SCREW
- - - - * - - - -
5-10
Figure 5-1. Dual Purpose Mobile Check and Adjustment/Generator Stand (Sheet 4 of 4)
5-11
Figure Units Usable
& Index Per On
No. Part No. 1 2 3 4 5 6 7 DESCRIPTION Assy code
5-l-98 MS21045-3
-99 AN960-10
-100 MS16998-29
-101 MS21919H4
-102 47707-0
-103 MS16998-27
-104 MS35337-43
-105 AN960-10
-106 MS21919H8
-107 MS16998-27
-108 MS35337-43
-109 AN960-10
-110 MS21919H10
-111 MS16998-27
-112 MS35337-43
-113 AN960-10
-114 MS21919H4
-115 MS21045-3
-116 AN960-10
-117 MS16998-29
-118 MS21919Hl2
-119 MS21045-6
-120 AN935-616
-121 AN960-616
-122 AN960-616
-123 AN316-6
-124 AN935-616
-125 AN960D616
-126 AN960D616
-127 MSl6998-76
-128 29217-1
-129 47708-0
-130 MS21045-3
-131 AN960-10
-132 AN3-519
LOCKNUT
WASHER
CAPSCREW
CLAMP
HARNESS ASSEMBLY, Engine control
CAPSCREW
LOCKWASHER
WASHER
CLAMP
CAPSCREW
LOCKWASHER
WASHER
CLAMP
CAPSCREW
LOCKWASHER
WASHER
CLAMP
LOCKNUT
WASHER
CAPSCREW
CLAMP
LOCKNUT
LOCKWASHER
WASHER
WASHER
NUT, Check
LOCKWASHER
WASHER
WASHER
CAPSCREW
THERMOCOUPLE
BRACKET, Thermocouple stowage
(ATTACHING PARTS)
LOCKNUT
WASHER
BOLT
2
4
2
2
1
1
1
1
1
1
1
1
1
1
1
1
1
1
2
1
1
1
1
1
1
1
1
1
1
1
1
1
2
2
2
5-12
Figure Unite Usable
& Index Per On
No. Part No. 1 2 3 4 5 6 7 DESCRIPTION Assy Code
5-l-133 MS3105-20
-134 MS21044N04
-135 AN960-4L
-136 AN515-4R10
-137 47696-0
-138 MS21045-6
-139 AN960-616
-140 AN6-10A
-141
-142 MS21045-6
-143 AN960-616
-144 AN6-7A
-145 47903-1
-146 47693-0
47710-1
RECEPTACLE, Electrical dummy
stowage
(ATTACHING PARTS)
LOCKNUT
WASHER
SCREW
- - - - * - - - -
FRAME ASSEMBLY, Engine support
(ATTACHING PARTS)
LOCKNUT
WASHER
BOLT
- - - - * - - - -
CHANNEL
(ATTACHING PARTS)
LOCKNUT
WASHER
BOLT
*- - - - - - - -
PLATE, Identification
TRAILER, Mobile check and
adjustment stand, dual purpose
(See figure 5-4 for detail
breakdown)
1
4
4
4
1
4
4
4
1
4
4
4
1
1
5-13
Figure 5-2. Control Console Assembly (Sheet 1 of 2)
5-14
Figure Units Usable
& Index Per On
No. Part No. 1 2 3 4 5 6 7 DESCRIPTION Assy Code
5-2- 47694-0
-1 47725-l
-2 MS21044N08
-3 AN960-8L
-4 AN515-8R8
-5 TD-808A
-6 MS21044N3
-7 AN960-10L
-8 AN520-10R10
-9
-10
-11
-12
-13
MS27212-1-4
AN340-4
AN935-4L
AN960-4L
AN515-4R6
2
2
2
2
-14 MS20341-6S
-15 AN935-6L
-16 AN960-6L
-17 MS25226-2-3
-18 51250-003
4
4
4
1
1
-19 MS21044N3
-20 AN960-10L
-21 AN3C37A
-22 B-138FH
-23 MS21044N3
-24 AN960-10L
-25 AN520-10R10
CONSOLE ASSEMBLY, Control
(See figure 5-l for next higher
assembly)
RELAY
(ATTACHING PARTS)
LOCKNUT
WASHER
SCREW
- - - -* - - - -
RELAY, AC overvoltage (74063)
(ATTACHING PARTS)
LOCKNUT
WASHER
SCREW
- - - - * - - - -
TERMINAL BOARD
(ATTACHING PARTS)
NUT
LOCKWASHER
WASHER
SCREW
- - - - * _ - - -
NUT
LOCKWASHER
WASHER
BUS, Terminal board
REGULATOR, AC, voltage
(Government-furnished)
(ATTACHING PARTS)
LOCKNUT
WASHER
BOLT
CONTACTOR, AC power (74063)
(ATTACHING PARTS)
LOCKNUT
WASHER
SCREW
*- - - - - - - -
5-15
Ref
5
20
40
20
1
4
8
4
1
4
8
4
1
4
8
4
Figure Units Usable
& Index Per On
No. Part No. 1 2 3 4 5 6 7 DESCRIPTION Assy Code
5-2 -26
-27
FIL50
F3H2
-28 MS21044N3
-29 AN960-10L
-30 AN507-1032R12
-31 880-6-1001
-32 MS21044N3
-33 AN960-10L
-34 AN520-10R8
-35 MS21044N3
-36 AN970-10L
-37 AN520-10R16
LIMITER (09922)
BASE, Mounting (09922)
(ATTACHING PARTS)
LOCKNUT
WASHER
SCREW
*- - - - - - - -
TRANSFORMER, Current (65092)
(ATTACHING PARTS)
LOCKNUT
WASHER
SCREW
*- - - - - - - -
LOCKNUT
WASHER
SCREW
3
1
2
2
2
3
6
6
6
2
4
1
5-16
Figure 5-2. Control Console Assembly (Sheet 2 of 2)
5-17
Figure
&Index
No.
Units Usable
Per On
Part No. 1 2 3 4 5 6 7 DESCRIPTION Assy Code
5-2-38 A-700W
-39 MS21044N3
-40 AN960-10L
-41 AN520-10Rl0
-42 MS25226-8-2
-43 MS27212-1-12
-44 AN340-4
-45 AN935-4L
-46 AN960-4L
-47 AN515-4R6
6
6
6
6
-48 M520341-6S
-49 AN935-6L
-50 AN960-6L
-51 M525226-2-2
-52 AN5534-2
-53 MS21044N08
-54 AN960-8L
-55 AN515-8R12
2
4
2
1
-56 51065-014
-57 MS21044N06
-58 AN960-10L
-59 AN520-10Rl0
-60 AM-71lCF
-61 MS21044N3
-62 AN960-10L
-63 AN520-10Rl0
-64 0560A
RELAY, Reverse current (74063)
(ATTACHING PARTS)
LOCKNUT
WASHER
SCREW
---- * ----
LINK, Terminal connecting
BOARD, Terminal
(ATTACHING PARTS)
NUT
LOCKWASHER
WASHER
SCREW
- - - - * - - - -
NUT
LOCKWASHER
WASHER
BUS, Terminal board
RESISTOR, Thermocouple
(ATTACHING PARTS)
LOCKNUT
WASHER
SCREW
- - - - * - - - -
REGULATOR, DC static voltage
(Government-furnished)
(ATTACHING PARTS)
LOCKNUT
WASHER
SCREW
- - - - * - - - -
RELAY, Starter dropout (74063)
(ATTACHING PARTS)
LOCKNUT
WASHER
SCREW
*- - - - - - - -
RESISTOR, Adjustable (44655)
1
4
8
4
1
2
24
18
18
2
1
4
8
4
1
4
8
4
1
5-18
Figure
& Index
No.
Units Usable
Per On
Part No. 1 2 3 4 5 6 7 DESCRIPTION Assy Code
5-2-65
-66 MS21044N06
-67 AN960-6L
-68 AN515-6R6
-69
-70 MS21044N08
-71 AN960-8L
-72 AN515-8R8
-73
-74
-75 AN515-8R8
-76 AN960-8L
-77 144
-78 1945
-79 44163-2
-80 900527C1
-81 47701-0
NO. 9
38141-2
368M
47695-1
BRACKET, Mounting (44655)
(ATTACHING PARTS)
LOCKNUT
WASHER
SCREW
- - - - * - - - -
BRACKET, Rectifier
(ATTACHING PARTS)
LOCKNUT
WASHER
SCREW
RECTIFIER (05277)
PANEL, Instrument, console
(See figure 5-3 for detail
breakdown)
(ATTACHING PARTS)
SCREW
WASHER
- - - -* - - - -
LOCKNUT (59730)
NIPPLE, Insulated, chase (59730)
PLATE, Identification
PLATE, Instruction
CONSOLE, Assembly of
1
2
4
2
1
2
4
2
2
1
6
12
3
2
1
1
1
5-19
Figure 5-3. Console Instrument Panel
Figure Units Usable
& Index Per a l
No. Part No. 1 2 3 4 5 6 7 DESCRIPTION Assy Code
5-3- 47695-1
-1 PN67A
-2 AN515-10Rl0
-3 AN935-10L
-4 AN960-10L
-5 MS25041-8-327
-6 MS25041-7-327
-7 MS25201-4
PANEL, Instrument, console
(See figure 5-2 for next
higher assembly)
SWITCH, Selector (82121)
(ATTACHING PARTS)
SCREW
LOCKWASHER
WASHER
---- * ----
Ref
1
4
4
4
1
1
1
INDICATOR, Light
INDICATOR, Light
SWITCH
5-20
Figure units Usable
& Index Per on
No. Part No. 1 2 3 4 5 6 7 DESCRIPTION Assy Code
5-3-8 2524-1101003
-9 MS21044N04
-10 AN960-4L
-11 AN515-4R12
-12 MM-6602-16A
-13 MS21044N04
-14 AN960-4L
-15 AN515-4R12
-16 NO NUMBER
-17 AN500-256
-18 MS28055-11
-19
-20
MS20365-832
AN500-832
-21 NO NUMBER
-22
-23 MS28055-11
-24 MS20365-832
-25 AN500-832
-26 MS25041-6-327 INDICATOR, Light
AN500-256
VOLTMETER (65092)
(ATTACHING PARTS)
LOCKNUT
WASHER
SCREW
- - - - * - - - -
AMMETER (09133)
(ATTACHING PARTS)
LOCKWASHER
WASHER
SCREW
INDICATOR, Temperature, per
MIL-I-9443, type MJ-2
(ATTACHING PARTS)
SCREW (Furnished with Part No.
MS28055-11)
- - - - * - - - -
FLANGE ASSEMBLY, Mounting
(ATTACHING PARTS)
LOCKNUT (Furnished with Part No.
MS28055-11)
SCREW (Furnished with Part No.
MS28055-11)
- - - - * - - - -
INDICATOR, Tachometer,
per MIL-I-25623, Type MU-l
(ATTACHING PARTS)
SCREW (Furnished with Part No.
MS28055-11)
- - - - * - - - -
FLANGE ASSEMBLY, Mounting
(ATTACHING PARTS)
LOCKNUT (Furnished with
Part No. MS28055-11)
SCREW (Furnished with
Part No. MS28055-11)
- - - - * - - - -
1
3
3
3
1
3
3
3
1
4
1
4
4
1
4
1
4
4
3
5-21
Figure
& Index
No. Part No.
Units Usable
Per On
1 2 3 4 5 6 7 DESCRIPTION Assy Code
5-3-27 MS25041-7-327 INDICATOR, Light 1
-28 MS25244-10 BREAKER, Circuit 2
-29 MS35058-22 SWITCH 1
-30 MS25201-5 SWITCH 1
-31 CL-400 METER, Frequency (14704) 1
(ATTACHING PARTS)
-32 MS21044N06 LOCKNUT 3
-33 AN960-6L WASHER 3
-34 AN515-6R14 SCREW 3
- - - - * - - - -
5-22
Figure 5-4. Mobile Check Stand Trailer Assembly
5-23
Figure
&Index
No.
Units Usable
Per o n
Part No. 1 2 3 4 5 6 7 DESCRIPTION Assy Code
5-4- 47693-0
-1 48B7796
-2 COMM
-3 COMM
-4 COMM
-5 MS35387-1
-6 COMM
-7 COMM
-8 COMM
-9 MS35387-2
-10 COMM
-11 COMM
-12 COMM
-13 MS24665-208
-14 C2
-15 31110
8
8
8
1
1
1
-16 MS90276-68
-17 MS35338-46
-18 MS4665-283
-19 CO
-20 Y4
-21 COMM
-22 NO NUMBER
-23 7004
-24 COMM
-25 COMM
TRAILER, Mobile check and adjust-
ment stand, dual purpose (See
figure 5-1 for next higher
assembly)
RING, Tiedown (G88042)
(ATTACHING PARTS)
LOCKNUT (3/8 - 16 NF)
WASHER (3/8-inch)
BOLT (3/8 - 16 NF x 1 inch)
*- - - - - - - -
REFLECTOR (Red)
(ATTACHING PARTS)
NUT (1/4 inch)
WASHER (1/4 inch)
BOLT (1/2 - 20 NF x 3/4 inch)
- - - - * - - - -
REFLECTOR (Amber)
(ATTACHING PARTS)
NUT (1/4 inch)
WASHER (1/4 inch)
BOLT (1/2 - 20 NF x 3/4 inch)
PIN, Cotter
PIN, Clevis (72741)
LEVER ASSEMBLY, Brake (22573)
(ATTACHING PARTS)
CAPSCREW
LOCKWASHER
- - - - * - - - -
PIN, Cotter
PIN, Clevis. (72741)
CLEVIS (72741)
NUT, Plain (3/4 - 16 NF)
ROD (22573)
BLOCK, Pillow (10424)
(ATTACHING PARTS)
BOLT (3/8 - 16 NF x 1 inch)
LOCKWASHER (3/8-inch, split)
- - - - * - - - -
5-24
Ref
4
8
8
8
4
8
8
8
4
2
2
4
4
4
4
2
2
4
4
Figure
& Index
No.
Units Usable
Per On
Part No. 1 2 3 4 5 6 7 DESCRIPTION Assy Code
5-4-26
-27
-28
-29
3
3
1
1
-30 CD-109
-31
-32 COMM
-33 COMM
-34
-35
-36
1
1
1
1
1
-37
-38 COMM
-39 COMM
-40 COMM
-41 COMM
-42
-43
-44
-45
-46
-47
-48
MS9048-234
7005
NO NUMBER
COMM
ND-1299
COMM
NO NUMBER
COMM
20672
20720
COMM
COMM
COMM
20723
MS24665-360
20716
47693-I FRAME, Chassis
PIN, Roll
ARM, Lever (22573)
ROD (22573)
FITTING, Drain (l/2-type 304,
pipe plug)
FILLER CAP AND DIPSTICK
ASSEMBLY
FILLER NECK
(ATTACHING PARTS)
BOLT (1/4 - 20 NF x 3/4 inch)
LOCKWASHER (l/4 inch)
---- * ----
GASKET (l/16-inch neophrene)
LINE ASSEMBLY, Vent
ELBOW (69F, 3/16xl/8)
GEAR, Running (22573)
AXLE ASSEMBLY, Front (22573)
(See figure 5-5 for detail
breakdown)
(ATTACHING PARTS)
NUT, “U” bolt (1/2 - 13 NF)
LOCKWASHER (1/2 inch)
PLATE (3/8 x 1-1/2 x 4-1/8 inches)
BOLT, “U” (1/2 - 13 NF x 2-1/16
ID x 3-3/4-inches legs)
- - - - * - - - -
LOCKNUT (5/8 - 18 NF) (See
figure 5-6)
WASHER (1-3/8 OD x 5/8 ID x
3/16 inches) (See figure 5-6)
BOLT (5/8 - 18 NF x 3-3/4 inches)
(See figure 5-6)
AXLE ASSEMBLY, Rear (22573)
(See figure 5-6 for detail
breakdown)
(ATTACHING PARTS)
PIN, Cotter (See figure 5-6)
PIN, Pivot (22573) (See figure 5-6)
- - - - * - - - -
5-25
1
1
6
6
16
8
4
4
Ref
Ref
Ref
1
Ref
Ref
1
Figure 5-5. Front Axle Assembly
5-26
Figure Units Usable
& Index Per On
No. Part No. 1 2 3 4 5 6 7 DESCRIPTION Assy Code
5-5- NO NUMBER AXLE ASSEMBLY, Front (22573) Ref
-1
-2 COMM
-3 COMM
-4 COMM
-5 COMM
-6 COMM
-7 COMM
-8
-9
-10
-11
-12
-13
-14
-15
-16
-17
-18
-19
-20
-21
-22
-23
-24
-25
-26
-27
-28
-29
-30
-31
20711
COMM
6954-1
1610B
MS24665-495
6812B
6809
AN316-12R
6899-14
1610B
MS24665-500
6898
20195
6403-AL
MS35690-822
AN935-816
6440
6394
AN380-4-7
AN320-16
5316
15123
15245
13021
24780
24720
6405
6408-AL
(See figure 5-4 for next higher
assembly)
LATCH ASSEMBLY, Towbar (22573)
SPRING (1/16 ID x 71/16 OD x 6
inch)
S-Hook
PIN, Cotter (1/8 x 1 inch)
PIN, Pivot (3/8 x 6.5 inches)
LATCH (1/4 x 1 x 15-5/8 inches)
PIN, Cotter (22573)
PIN, Pivot (22573) (3/4 x 5-5/8
inches)
TOWBAR ASSEMBLY (22573)
FITTING, Lube (57733)
PIN, Cotter
PIN, Clevis (22573)
CLEVIS (22573)
NUT, Jam
ROD, Tie (22573)
FITTING, Lube (57 733)
PIN, Cotter (22573)
PIN, Pivot (22573)
TONGUE (22573)
HUB ASSEMBLY (22573)
NUT
LOCKWASHER
STUD (22573)
CAP, Hub
PIN, Cotter
NUT
WASHER, Tongued (22573)
CONE, Bearing (22573)
CUP, Bearing (22573)
SEAL (22573)
CONE, Bearing (22573)
CUP, Bearing (22573)
HUB (22573)
RIM ASSEMBLY, 6.00-9 (22573)
5-27
1
1
2
2
1
1
1
1
1
4
4
4
4
2
2
1
1
1
1
2
10
10
10
2
2
2
2
2
2
2
2
2
2
2
Figure Units Usable
& Index Per On
No. Part No. 1 2 3 4 5 6 7 DESCRIPTION Assy Code
5-5-32 COMM
-33 AN935-616
-34 COMM
-35 6408-1
-36 6408-2
-37 COMM
-38 COMM
-39 AN315-6
-40 MS35338-46
-41 MS90726-68
-42 6813
-43 1610B
-44 20709
-45 20720
NUT, PIain hexagon
(325-6 x 3/8-24NF2,
cadmium-plated)
LOCKWASHER
16
BOLT, Hexagon head (60-6-6,
3/8 x 24NF2, 3/4-inch
long, cadmium-plated)
16
16
RIM, Half, 6.00-S (22573) 2
RIM, Half, 6.00-S (22573) 2
TIRE (6.00-9, 6-ply rating, arctic) 2
TUBE (6.00-9, 6-ply rating, arctic) 2
NUT 2
LOCKWASHER 2
CAPSCREW 2
PIN, King (22573) 2
FITTING, Lube (57733) 4
KNUCKLE ASSEMBLY (22573) 2
AXLE, Front (22573) 1
5-28
Figure 5-6. Rear Axle Assembly
5-29
Figure Unite Usable
& Index Per On
No. Part No. 1 2 3 4 5 6 7 DESCRIPTION Assy code
5-6- NO NUMBER
-1
-2
-3
-4
-5
-6
-7
-8
-9
-10
-11
-12
-13
-41
6403 -AL
MS35690-822
AN935-816
30796
6394
AN380-4-7
AN320-16
5316
15123
15245
13021
24720
24780
6405
30447
20694
-15 41545
-16 48069
-17 41665
-18 39953
-19 39956
-20 41485
-21 43886
-22 901626
-23 901008
-24 45771
-25
-26
-27
41911
41927
COMM
AXLE ASSEMBLY, Rear (22573) (See
figure 5-4 per next higher
assembly)
HUB ASSEMBLY (22573)
NUT
LOCKWASHER
STUD (22573)
CAP, Hub (22573)
PIN, Cotter
NUT
WASHER, Tongued (22573)
CONE, Bearing (22573)
CUP, Bearing (22573)
SEAL (22573)
CONE, Bearing (22573)
CUP, Bearing (22573)
HUB (22573)
DRUM, Brake (22573)
BRAKE ASSEMBLY (Set) (22573)
(Bendix Part No. 302283 LH
and 302284 RH) (14892)
SPRING, Shoe return (14892)
NUT, Anchor pin (14892)
LOCKWASHER (14892)
PIN, Anchor (14892)
PLATE, Anchor pin (14892)
SHOE ANTI LINING ASSEMBLY
(14892)
PLATE, Reinforcement (14892)
NUT, Eccentric (14892)
LOCKWASHER (14892)
ECCENTRIC, shoe adjusting
(14892)
LEVER ASSEMBLY, Brake
actuating (14892)
STRUT, Brake actuating lever
(14892)
Ref
2
10
10
10
2
2
2
2
2
2
2
2
2
2
2
2
2
4
4
4
2
4
2
4
4
4
2
2
12N U T
5-30
Figure Units Usable
& Index Per On
No. Part No. 1 2 3 4 5 6 7 DESCRIPTION Assy Code
5-6-28
-29
-30
-31
-32
COMM
COMM
302286
20712
COMM
COMM
-33
-34
COMM
COMM
-35
-36
-37
-38
-39
-40
20714
MS24665-360
1610B
20716
20273
6408-AL
COMM
-41
-42
-43
-44
-45
AN935-616
COMM
6408-l
6408-2
COMM
2
2
2
2-46 COMM
WASHER
BOLT (6-3/8 dia, hex-head)
PLATE, Backing (14892)
STABILIZER ASSEMBLY (22573)
LOCKNUT (5 ‘8 - 18NF)
WASHER (1-3/8 OD x 5/8 ID x
3/16 inch)
BOLT (5/8 - 18 NF x 3-3/4 inch)
BUSHING, Rubber (Monroe No.
50450)
BAR, Stabilizer (22573)
PIN, Cotter
FITTING, Lube (57733)
PIN, Pivot (22573)
AXLE, Rear (22573)
RIM ASSEMBLY, 6.00-9 (22573)
NUT, Plain (325-6 x 3/8-24NF2,
cadmium-plated)
LOCKWASHER
BOLT, Hexagon head (60-6-6,
3/8 x 24NF2, 3/4-inch long)
RIM, Half, 6.00-9 (22573)
RIM, Half, 6.00-9 (22573)
TIRE (6.00 -9, 6 -ply rating,
arctic)
TUBE (6.00-9, 6-ply rating,
arctic)
12
12
2
1
4
8
4
4
2
1
1
1
1
2
16
16
16
5-31
Figure 5-7. Speed Increaser Assembly
5-32
Units Usable
Per On
Part No. 1 2 3 4 5 6 7 DESCRIPTION Assy Code
47954-0
-1 47969-1
-2 451845J
-3 A-734
-4 34666-8
-5 S-53
-6 A-862
-7 B-7238
-8 34666-12
SPEED INCREASER ASSEMBLY (See
figure 5-1 for next higher
assembly) (Partial breakdown
follows*)
QUILL, Shaft input
SEAL, Oil (76680)
PLUG, Drain (97484)
O-Ring
PLUG, Liquid level (97484)
VENT, Breather, (97484)
CAP, Breather (97484)
O-Ring
Ref
1
3
1
3
1
1
1
1
*Field-serviced components of the
speed increaser assembly
5-33
Figure 5-8. Fuel Filter Assembly
Figure
& Index
No.
5-8-
Units Usable
Per On
Part No. 1 2 3 4 5 6 7 DESCRIPTION Assy Code
Ref46424-l
-1 NO NUMBER
-2 51399
-3 32152
-4 30323
-5 NO NUMBER
1
1
1
1
2
2
2
2
2
-6 30107
-7 36978-6
-8 30106
-9 30442
-10 30105
FILTER ASSEMBLY, Fuel (See
figure 5-1 for next higher
assembly)
CASE (Part of filter assembly,
Type PR306) (81321)
ELEMENT, Fuel filter (81321)
RING, Backup (8132 1)
O-Ring (81321)
HEAD (Part of filter assembly,
Type PR306)(81321)
PLUG, Relief valve (81321)
GASKET (81321)
GUIDE, Spring (81321)
SPRING, Relief valve (81321)
PISTON, Relief valve (81321)
1
5-34
6-1. GENERAL.
SECTION VI
TROUBLESHOOTING
6-2. System troubles listed in figure 6-1 may be the result of the probable cause in-
dicated. Many of the troubles listed are based on practical experience; however, the
causes listed are not the only faults that can cause the specified trouble. Unique situ-
ations will require special approaches. Repair instructions recommended in the
REMEDY column are referenced in the applicable paragraph in Section VII. Figure
6-1 lists troubleshooting data in the following manner:
a. TROUBLE. Various troubles that may be encountered during check stand
operation.
b. PROBABLE CAUSE. The probable causes of a particular trouble are listed in
the order in which they are most likely to occur under standard operating
conditions.
C. REMEDY. Remedies are similarly arranged, but in order of complexity,
starting with the simplest remedy. See figures 6-2 and 6-3 when performing
electrical checks.
1.
Trouble Probable Cause Remedy
Front wheels a. Wheels not aligned Align wheels, using standard align-
do not track ment procedures.
with rear
wheels. b. Loose axle “U” Align axle on front plate assembly,
bolts, allowing and tighten "U" bolts.
axle to slip on front
plate assembIy.
Figure 6-1. Table of Troubleshooting Procedures (Sheet 1 of 5)
6-1
Trouble Probable Cause Remedy
1. Front wheels
do not track
with rear
wheels.
(Cont)
2. Tire wear
uneven.
3. Brakes do not
hold against
load.
c. Excessive wear in
kingpin, knuckle
assembly, tie
rods, or wheel
bearings.
d. Wheel rim bent or
cracked.
a. Wheels out of
alignment.
b. Improper inflation.
a. Improper brake
adjustment.
Lift the trailer to remove weight
from wheels. Grasp top and bottom
of tire and apply push-pull motion
(in on top, out on bottom, and vice
versa). If the wheel assembly
movement, measured at the tire
outer edge, is 1/8-inch, or more,
replace kingpin, knuckle assembly,
and/or bearings as necessary.
Secure steering mechanism. Grasp
front and rear of tire and apply
push-pull motion (in on front, out on
rear, and vice versa). If the wheel
assembly movement, measured at
the tire outer edge, is 1/8-inch, or
more, replace tie rods, tie rod
ends, and/or bearings as necessary.
Replace wheel.
Deflate tire before separating
wheel rims. Inflated tire
pressure will separate the rim
halves with extreme force.
Align wheels, using standard align-
ment procedures.
Inflate the tires to 40 to 45 psig.
Cross-switch tires. Replace badly
worn tires.
Adjust brakes. Refer to paragraph
7-15 for brake adjustment proce-
dures.
Figure 6-1. Table of Troublesbooting Procedures (Sheet 2 of 5)
6-2
Trouble Probable Cause Remedy
3. Brakes do not b. Brake linings 1. Adjust linkage if minor wear.
hold against w o r n . Straighten rod and linkage if
load. (Cont) slightly bent. Replace any por-
tion of the linkage assemblies if
excessively worn or damaged
beyond repair.
2. If worn beyond adjustment, re-
place shoe and lining assem-
blies. Refer to paragraph 7-14
for brake shoe and lining re-
placement procedures.
c. Grease seals Remove wheels and replace seals.
leaking grease on
linings or on Clean lining.
brake drum.
Replace shoe and lining assembly if
saturated.
4. Brakes will a. Worn or damaged Replace worn or damaged parts.
not release. parts in brake han-
dle assembly or
l i n k a g e .
b. Brake shoe return Replace shoe return spring.
spring broken.
5. Shimmy or a. Low tire air pres- Check tires for proper air pressure
side sway s u r e . (40 to 45 psig).
while towing.
b. Wheels not aligned. Align wheels, using standard align-
ment procedures.
c. Bent wheel. Replace wheel.
Figure 6-l. Table of Troubleshooting Procedures (Sheet 3 of 5)
6-3
Trouble Probable Cause Remedy
5. Shimmy or
side sway
while towing.
(Cont)
Deflate tire before separating
wheel rims. Inflated tire
pressure will separate the
rims with extreme force.
d. Worn or bent Straighten rod and linkage if slightly
steering linkage or bent.
tie rods.
Replace any portion of the linkage
assemblies if excessively worn or
damaged beyond repair.
e. Loose or worn Tighten, or replace knuckle
knuckle assembly. assembly.
6. Fuel not a. Fuel supply low. Check fuel level, and add fuel if
reaching necessary.
APU.
b. Loose connections, Tighten loose connections. Clear
crimps, or re- restrictions, and replace all dam-
strictions in fuel aged lines.
lines.
c. Restricted fuel in- Remove restrictions.
take tube, or tank
breather vent
clogged.
d. Defective fuel Check fuel boost pump for proper
boost pump. operation.
e. Fuel filter clogged. Replace filter element. Refer to
paragraph 7-23 for replacement
procedure.
Figure 6-1. Table of Troubleshooting Procedures (Sheet 4 of 5)
6-4
Figure 6-1. Table of Troubleshooting Procedures (Sheet 5 of 5)
G-3. TROUBLESHOOTING ELECTRICAL CONTROLS.
Trouble Probable Cause Remedy
6. Fuel not f. Entrapped air in Purge the fuel system. Refer to
reaching the fuel system. paragraph 2-8 or 3-8, whichever
APU. (Cont) purging procedure is applicable.
7. Battery volt- Weak or dead cells. Recharge or replace the battery.
age low.
8. Inlet or ex- Loose screening or in- Repair screening or insulation as
haust sulation, necessary.
silencer
noisy.
9. Control Malfunctions of the APU are not
Console fully discussed in this manual.
When APU troubles occur, follow
the troubleshooting instructions out-
lined in TM 55-1520-209-20 to iso-
late the cause. Troubles traced to
the control console must be located
by a continuity check to find the de-
fective component. Refer to para-
graphs 6-3 through 6-14 for control
system malfunction information.
See figures 6-2 and 6-3 for continu-
ity checks.
6-4. Malfunctions in the APU controls should be traced only after it has been estab-
lished that the battery is in good condition and that all electrical connections are cor-
rectly and tightly connected. It is recommended that APU electrical components be
checked for proper operation before troubleshooting the check stand control compo-
nents.
6-5. Before performing any troubleshooting procedures, always verify that the power
supply components to the APU controls are functioning properly, furnishing 24-volt dc
power to the control circuits, and are charging the battery. The following components
in the console comprise the power supply to the APU.
6-5
Battery B contacts of relay K2
Circuit breaker CB1 Indicator light DS6
Circuit breaker CB2 DC starter-generator G3
Reverse current relay K6 DC voltage regulator VRl
Starter dropout relay K7 Resistor R3
6-6. If fuel supply problems are encountered, first check switch SI, and then check
the boost pump for proper operation.
6-7. If the fuel control system does not operate correctly, carefully check the func-
tion of each APU control component and the corresponding relay contacts in the con-
sole.
Relay and Contacts APU Components
K1, contacts A, B, C, D
K2, contacts A, B, C, D
K3, contacts B
K4, contacts B
K5, contacts B, C
Fuel pressure switch
Hour meter
Ignition exciter
Start fuel valve
Main fuel valve
6-8. Malfunctions are indicated by the low oil pressure indicator light DSl, high ex-
haust indicator light DS2, and overspeed indicator light DS3, and controlled by the fol-
lowing corresponding relay contacts.
Relay & Contacts Rectifier
K1, contacts C, D
K2, contacts A, D
K3, contacts A, D
K4, contacts A, D
K5, contacts A, D
K102
CR1
CR2
If malfunction circuits indicate faults, or if false APU shutdown occurs, carefully
check all malfunction circuit components.
6-6
6-9. AC GENERATOR SYSTEM.
6-10. Malfunctions in the ac system should be traced by verifying that the ac power
switch S101, auxiliary contacts of relay K101, and the circuit breaker closed indicator
light DS5 are functioning properly.
6-11. If power is not available at the aircraft terminals, the ac generator G101, volt-
age regulator VR101, overvoltage relay K102, ac power contactor K101, limiter
CLl0l, and the ac power cable should be checked.
6-12. Problems with proper readouts of ac voltages and amperes should be traced by
checking the ac selector switch S102, current transformers CT101, CT102, and
CT103, voltmeter M101, and ammeter M102.
6-13. EXHAUST TEMPERATURE SWITCH.
6-14. Improper operation of the APU control system may be traced to the APU ex-
haust thermal switch. The switch may be checked with a Jet-Cal test instrument, or
equivalent.The normally closed switch contacts should open at 1040 to 1070°F for
APU Model T-62T-2, and 1070 to 1090°F for APU Model T-62T-2A.
6-7/6-8
SECTION VII
REPAIR AND REPLACEMENT INSTRUCTIONS
7-1. GENERAL.
7-2. The following maintenance data includes removal, inspection, disassembly,
reassembly, and installation of the mobile check stand components. When maintenance
and inspection checks or troubleshooting remedies require the repair of a component
the following repair instructions apply.
a. Remove all electrical connections when accessible and feasible. Tag all parts
to facilitate reinstallation.
b. Cap all lines, and seal all openings to prevent the entry of dirt, chips, or other
foreign material.
c. Replace all gaskets and O-rings. Lubricate the gaskets, O-rings, and flanges
with petrolatum, Federal Specification VV-P-236. When replacing the O-rings
and oil seals of the speed increaser, lubricate them with oil, Military Specifi-
cation MIL-L-7808.
d. All parts safetied with lockwire or cotter pins prior to removal or disassembly
shall be resafetied in the same manner upon reassembly or installation with
new wire or new cotter pins.
7-3. FRONT AXLE ASSEMBLY.
7-4. REMOVAL OF KING PIN. (See figure 5-5.)
a. Mount the front of the trailer on a suitable support with the front tires clearing
the ground. Set the parking brakes (brake handle up).
b. Remove cotter pin (10). Slide clevis pin (11) through the forward arm of
knuckle assembly (44) and move tie rod (14) away from the knuckle assembly.
c. Remove nut (39), washer (40), and bolt (41) securing king pin (42) in axle
shaft (45).
7 - l
d. Support the tire, wheel, hub assembly, and knuckle assembly, as a unit, and
carefully slide king pin (42) through knuckle assembly (44) and axle shaft (45).
Remove the wheel and knuckle assembly from the axle shaft.
7-5. INSTALLATION OF KING PIN.
a. Carefully position the tire, wheel, hub assembly, and knuckle assembly (44),
as a unit, over axle shaft (45).
b. Apply a light film of grease, Military Specification MIL-G-10924, on a new
king pin (42) and install in knuckle assembly and axle shaft.
c. Secure the king pin in place with bolt (41), washer (40), and nut (39).
d. Position tie rod (14) over forward arm of the knuckle assembly and install
clevis pin (11). Secure clevis pin with new cotter pin (10).
e. Lubricate the new king pin with grease, Military Specification MIL-G-10924.
7-6. REMOVAL OF FRONT WHEEL BEARINGS. (See figure 5-5.)
a. Mount the front of the trailer on a suitable support with the front tires clearing
the ground. Set the parking brakes (brake handle up).
b. Remove nuts (19) and washers (20), and remove tire and wheel from hub (31).
c. Remove hub cap (22), cotter pin (23), nut (24), and tongued washer (25).
d. Slide hub (31) from knuckle assembly (44).
CAUTION
Cover the bearing surfaces on the knuckle assembly to
prevent contamination.
e. Remove bearing cones (26, 29), bearing cups (27, 30), and seal (28) from hub
(31).
CAUTION
Cover the open ends of the hub to prevent contamination.
7-2
7-7. ASSEMBLY AND INSTALLATION OF FRONT WHEEL BEARINGS. (See figure
5-5. )
8.
b.
c.
d.
e.
f.
g .
h.
i.
7-8.
a.
Assemble new bearing cones (26, 29) and new bearing cups (27, 30) as sets,
and handpack with grease, Military Specification MIL-G-10924.
Install new bearing cone and bearing cup set (29, 30) in hub (31).
Install new seal (28) in hub.
Slide the hub over the aft bearing surface of knuckle assembly (44).
Install new bearing cone and bearing cup set (26, 27) over the forward bearing
surface of the knuckle assembly, ensuring bearing cup (27) is properly seated
in the hub.
Install tongued washer (25) and nut (24). Tighten nut (24) to seat entire hub
assembly.
Position the tire and wheel on the hub and secure with washers (20) and nuts
(19). Loosen nut (24) just enough to allow the wheel to turn freely but with no
side play.
Install new cotter pin (23).
Install hub cap (22).
REMOVAL OF KNUCKLE ASSEMBLY. (See figure 5-5.)
Mount the front of the trailer on a suitable support with the front tires clearing
the ground. Set the parking brakes (brake handle up).
b. Remove nuts (19) and washers (20), and remove tire and wheel from hub (31).
c. Remove hub cap (22), cotter pin (23), nut (24), and tongued washer (25).
d. Slide hub (31) with bearing cones, cups, and seal, as an assembly, from
knuckle assembly (44).
CAUTION
Cover the open ends of the hub to prevent contamination
of seal and bearings.
7-3
e. Remove cotter pin (10). Slide clevis pin (11) through the forward arm of
knuckle assembly (44), and move tie rod (14) away from the knuckle assembly.
f. Remove nut (39), washer (40), and bolt (41) securing king pin (42) in axle
shaft (45).
g. Carefully slide king pin (42) through knuckle assembly and axle beam. Remove
the knuckle assembly from the axle shaft.
h. Remove grease fittings (43) from the knuckle assembly.
7-9. INSTALLATION OF KNUCKLE ASSEMBLY (See figure 5-5. )
a. Install grease fittings (43) on new knuckle assembly (44).
b. Position knuckle assembly over axle shaft (45).
c. Apply a light film of grease, Military Specification MIL-G-10927, on king pin
(42) and install in knuckle assembly and axle shaft.
d. Secure the king pin in place with bolt (41), washer (40), and nut (39).
e. Position tie rod (14) over forward arm of the buckle assembly, and install
clevis pin (11). Secure the clevis pin with new cotter pin (10).
f. Lubricate the king pin and knuckle assembly with grease, Military Specification
MIL-G-10927.
g. Slide hub (31) with bearing cones, cups, and seal, as an assembly, onto the
bearing surfaces of the knuckle assembly.
h. Install tongued washer (25), and nut (24). Tighten the nut to seat the entire hub
assembly.
i. Position the tire and wheel on the hub and secure with washers (20) and nuts
(19).
j. Loosen nut (24) just enough to allow the wheel to turn freely but with no side
play.
k. Install new cotter pin (23).
1. Install hub cap (22).
7-4
7-10. REAR AXLE ASSEMBLY.
7-11. REMOVAL OF REAR WHEEL BEARINGS. (See figure 5-6.)
a. Mount the aft end of the trailer on a suitable support with the rear tires clear-
ing the ground. Block the front tires.
b. Release the parking brakes (brake handle down).
c. Remove nuts (1) and washers (2), and remove the tire and wheel from hub (13).
d. Remove hub cap (4), cotter pin (5), nut (6), and tongued washer (7).
e. Slide hub (13) and brake drum (l4), as an assembly, from rear axle (39).
CAUTION
Cover the bearing surfaces on the rear axle to prevent
contamination.
f. Remove bearing cones (8, 11), bearing cups (9, 12), and seal (10) from hub
(13).
CAUTION
Cover the open ends of the hub to prevent contamination.
7-12. ASSEMBLY AND INSTALLATION OF REAR WHEEL BEARINGS. (See figure
5-6. )
a. Assemble new bearing cones (8, 11) and new bearing cups (9, 12) as sets, and
handpack with grease, Military Specification MIL-G-10927.
b. Install new bearing cone and bearing cup set (11, 12) in hub (13).
c. Install new seal (10) in hub.
d. Slide the hub and brake drum over the aft bearing surface on the rear axle.
e. Install new bearing cone and new bearing cup set (8, 9) the forward bearing
surface of the rear axle, ensuring bearing cup (9) is properly seated in the hub.
f. Install tongued washer (7), and nut (6).
7-5
g. Tighten nut (6) to seat entire hub assembly.
h. Position the tire and wheel on the hub and secure with washers (2) and nuts (1).
i. Loosen nut (6) just enough to allow the wheel to turn freely, but with no side
play.
j. Install new cotter pin (5).
k. Install hub cap (4).
7-13. REMOVAL OF BRAKE SHOE AND LINING ASSEMBLIES. (See figure 5-6.)
a. Mount the aft end of the trailer on a suitable support with the tires clearing
the ground. Block the front tires.
b. Release the parking brakes (brake handle down).
c. Remove hub cap (4), cotter pin (5), nut (6), and tongued washer (7).
d. Slide the tire and wheel, together with hub (13) and brake drum (14) from axle
shaft (39).
CAUTION
Cover the bearing surfaces of the shaft and the open
ends of the hub assembly to prevent contamination.
e. Disconnect brake linkage from brake actuating lever (25).
f. Remove spring (15) from shoe and lining assemblies (20).
g. Remove nuts (16), washers (17), anchor pins (18), anchor pin plate (19), and
reinforcement plate (21). Remove shoe and lining assemblies (20) from
backing plate (30).
h. Remove brake actuating lever (25) and strut (26) from slot in backing plate (30).
7-14. ASSEMBLY AND INSTALLATION OF BRAKE SHOE AND LINING ASSEMBLIES.
Installation of the brake shoe and lining assemblies is the reverse of the removal pro-
cedure given in paragraph 7-13, except as follows:
a. Apply a light film of Lubriplate No. 20 on: (1) the contact points of the brake
shoe and backing plate; (2) the contact points of the brake actuating lever and
7-6
the backing plate; (3) the contact surface of the anchor pin plate and backing
plate; and (4) the anchor pin threads.
b. For intial adjustment of the brake shoe and lining assemblies, insert a feeler
gage between the lining and drum nearest the shoe adjusting eccentric. Turn
the eccentric clockwise and obtain a 0.008-inch clearance between lining and
drum. Tighten the eccentric nut.
Note
The feeler gage must be a snug fit and must extend through
the entire width of the lining. Clearance is to be deter-
mined at the closest point in full width.
c. Insert a feeler gage between the lining and drum nearest the anchor pins.
Adjust the anchor pins and obtain a 0.005-inch clearance between the lining
and drum. Tighten the anchor pin nut.
7-15. ADJUSTMENT OF BRAKES. (See figure 5-6).
7-16. Proper brake action and proper brake lining contact is obtained by adjustment
at three points. These are the knurled brake handle, the brake shoe adjusting eccen-
trics (cams), and the rod and clevis connections of the brake linkage. The following
steps outline the procedure for complete adjustment of the brake system.
a.
b.
c.
d.
e.
f.
Mount the aft end of the trailer on a suitable support with the tires clearing the
ground. Block the front tires.
Release the parking brakes (brake handle down).
Turn the burled adjustment section of the brake handle counterclockwise and
release all tension in the brake linkage.
Hold the adjusting cam in position with an open-end wrench, and loosen the cam
locking nut.
Spin the wheel and turn the adjusting cam in the proper direction to expand the
brake shoe until a heavy drag is reached, then gradually turn back the adjusting
cam until the wheel turns freely.
Make this adjustment at the top and bottom cams for each brake shoe. Hold the
adjusting cam in position and tighten the cam locking nut.
7-7
g.
h.
l.
7-17.
7-18.
a.
b.
c.
d.
7-19.
Turn the knurled section of the brake handle clockwise, taking up the slack in
the linkage, until the brakes are fully applied when the brake handle is in the
“up” position.
Check that the brakes are fully released when the brake handle is in the “down”
position.
If additional adjustments are required, make the adjustments at the rod and
clevis connections of the brake linkage, as necessary.
FUEL BOOST PUMP.
REMOVAL OF FUEL BOOST PUMP. (See figure 5-1).
Disconnect the electrical harness from fuel boost pump (25).
Disconnect fuel lines (17, 20) from the boost pump. Cover the open ends of the
fuel lines.
Remove nipples (21) from the boost pump. Cover the open ports on the boost
pump.
Remove nuts (27), washers (28), and screws (29) securing the boost pump to
bracket (38). Remove the pump from the bracket.
INSTALLATION OF FUEL BOOST PUMP. Installation of the fuel boost pump
is the reverse of removal. See figures 6-2 and 6-3 when connecting the electrical
harness to the fuel boost pump.
7-20. FUEL FILTER.
7-21. REMOVAL OF FUEL FILTER. (See figure 5-1).
a. Disconnect fuel line (20) and hose assembly (22) from fuel filter (33). Cap the
open end of the fuel line and hose.
b. Remove reducers (23) and O-rings (24). Cover the open ports on the filter.
c. Remove nuts (34), spacers (35), washers (36), and bolts (37) securing the filter
to support bracket (38). Remove the filter from the bracket.
7-22. DISASSEMBLY OF FUEL FILTER. (See figure 5-8).
a. Remove filter case (1) from filter head (5).
7-8
b. Remove filter element (2). Inspect the element; discard if dirty, clogged, or
damaged.
c. Remove back-up ring (3) and O-ring (4) from filter case. Discard O-ring (4).
d. If inspection of the filter relief valves is necessary, remove plug (6), gasket
(7), spring guide (8), spring (9), and piston (10) of each relief valve from the
filter head. Discard gasket (7).
7-23. ASSEMBLY AND INSTALLATION OF FUEL FILTER. (See figures 5-1 and 5-8.)
a. See figure 5-8. Assembly of the fuel filter is the reverse of disassembly. Use
new gasket (7), new O-ring (4), and new filter element (2). Tighten the filter
case to 20 to 30 pound-feet torque.
b. See figure 5-1. Installation of the fuel filter is the reverse of removal.
Reinstall reducers (23), and use new O-rings (24).
7-24. TACHOMETER GENERATOR.
7-25. REMOVAL OF TACHOMETER GENERATOR. (See figure 5-1).
Note
An adapter is used to couple the tachometer generator
to the speed switch. Ensure that the adapter is removed
from the tachometer generator or from the speed switch.
a. Disconnect the electrical connector from the receptacle on tachometer genera-
tor (59). Place a protective cap over the threads of the receptacle.
b. Remove nuts (60) and washers (61) attaching the tachometer generator to the
speed switch. Disengage the tachometer generator from the speed switch.
c. Remove the adapter (62) from either the tachometer generator or speed switch.
Place the adapter (62), nuts (60), and washers (61) in a cloth bag.
d. Stow the tachometer generator and the cloth bag in the stowage compartment
inside the console door.
7-9
7-26.
a.
INSTALLATION OF TACHOMETER GENERATOR. (See figure 5-1).
Remove tachometer generator (59) and the cloth bag from the stowage com-
partment inside the console door. The cloth bag contains the coupling adapter
and hardware to attach the tachometer generator to the speed switch.
b.
7-27.
Installation of the tachometer generator is the reverse of removal. See
figures 6-2 and 6-3 for harness installation.
THERMOCOUPLE.
7-28. REMOVAL OF THERMOCOUPLE. (See figure 5-1).
a. Disconnect the electrical wires from the terminal posts of thermocouple (128).
Reinstall the nuts and washers on the terminal posts to prevent loss.
b. Remove thermocouple (128) from top side of the combustor exhaust end by
unscrewing the integral swivel nut on the thermocouple from the threaded
mounting boss.
c. Carefully stow the thermocouple in stowage bracket (129) by screwing the
swivel nut on the thermocouple on the threaded end of the stowage bracket.
Reconnect the electrical wires to the terminal posts.
7-29. INSTALLATION OF THERMOCOUPLE. (See figure 5-1).
a. Disconnect the electrical wires from the terminal posts of thermocouple (128).
Reinstall the nuts and washers on the terminal posts to prevent loss.
b. Remove the thermocouple from stowage bracket (129) by unscrewing the integral
swivel nut on the thermocouple from the threaded end of the stowage bracket.
c.
d.
Install the thermocouple on the top side of the combustor exhaust end by screw-
ing the integral swivel nut on the thermocouple on the threaded mounting boss.
Connect the electrical wires to the terminal posts on the thermocouple. See
figures 6-2 and 6-3 for electrical wire connections.
7-30.
7-31.
a.
AC GENERATOR.
REMOVAL OF AC GENERATOR. (See figure 5-1).
Disconnect the electrical cables from ac generator (63).
7-10
b. Loosen attaching nuts (64) and washers (65) securing the generator to the
mounting pad on speed increaser (72).
c. Support the generator fore and aft. Rotate the generator slightly counterclock-
wise so that the holes in the generator mounting flange will clear the nuts and
washers loosened in step b, preceding.
d. Carefully slide the generator away from the speed increaser until the generator
drive shaft spline is clear of the drive shaft in the speed increaser.
e. Remove and discard gasket (67).
Note
Refer to TM 55-1520-209-35 for complete maintenance
of the ac generator.
7-32. INSTALLATION OF AC GENERATOR. (See figure 5-1).
a. Installation of ac generator (63) is the reverse of removal.
b. Apply a light film of petrolatum, Federal Specification VV-P-236, to both sides
of new gasket (67), and to the flange on the output pad of the speed increaser.
c. Tighten attaching nuts (64) evenly in a criss-cross pattern.
d. Reconnect the electrical cables to the generator. See figures 6-2 and 6-3 for
the electrical connections.
7-33. DC STARTER-GENERATOR.
7-34. REMOVAL OF DC STARTER-GENERATOR. (See figure 5-1).
a. Disconnect the electrical cables from starter-generator (68).
b. Loosen attaching nuts (69) securing the starter-generator to the mounting pad
on speed increaser (72).
c. Support the starter-generator fore and aft; then remove attaching nuts (69) and
washers (70).
d. Carefully slide the starter-generator away from the speed increaser until the
starter-generator drive shaft spline is clear of the drive shaft in the speed
increaser.
7-11
e. Remove and discard gasket (71).
7-35.
a.
b.
c.
d.
7-36.
7-37.
a.
b.
c.
d.
Note
Refer to TM 55-1520-214-35 for complete maintenance
of the dc starter-generator.
INSTALLATION OF DC STARTER-GENERATOR. (See figure 5-1).
Installation of starter-generator (68) is the reverse of removal.
Apply a light film of petrolatum, Federal Specification VV-P-236, to both sides
of new gasket (71), and to the flange on the output pad of the speed increaser.
Tighten attaching nuts (69) evenly in a criss-cross pattern.
Reconnect the electrical cables to the dc starter-generator. See figures 6-2
and 6-3 for the electrical connections.
OIL SEALS.
REMOVAL OF OIL SEALS.
Remove the ac generator from the output pad of the speed increaser. Refer to
paragraph 7-31 for the removal procedure.
Remove the dc starter-generator from the output pad of the speed increaser,
Refer to paragraph 7-34 for the removal procedure.
See figure 5-1. Remove cover assembly (76) by removing nuts (77) and washers
(78). Reinstall the nuts and washers on the cover to prevent loss.
CAUTION
When removing the oil seals, be careful not to nick the
drive shaft surfaces or the sealing surfaces on the
bearing bore. If these surfaces are nicked, an oil leak
may result.
See figure 5-7. Using a machinist scribe, or equivalent tool, insert the scribe
between the metal part of seal (2) and the rubber part; then pry the seal loose,
and forward.
7-12
e. When the seal, or metal cover of the seal is pried sufficiently forward, use a
needle-nose pliers, or an equivalent tool, to complete the seal removal.
f. Cover all openings in the speed increaser to prevent entry of foreign particles.
7-38. INSTALLATION OF OIL SEALS. (See figure 5-7).
a. Lubricate the inner lip of seal (2) with lubricating oil, Military Specification
MIL-L-7808.
CAUTION
To prevent damage to the seals, always install the
seals with the seal part number and manufacturer’s
name facing outward.
b. Install the seal on the speed increaser using an insert tool, or equivalent
driver tool, with a 1.5-inch ID and a 2.5-inch OD.
c. Install the seal so that it bottoms against the flange or shoulder of the housing.
d. Use care to prevent deformation of the seal and seal contact surface.
e. Ensure that the seal is flush with recessed flange surface of housing within
0.010 inch.
f. Install the generators and cover assembly (76, figure 5-1).
7-39. OIL SIGHT GLASS.
7-40. REMOVAL OF OIL SIGHT GLASS. (See figure 5-7).
a. Drain the lubricating oil from the speed increaser. Refer to paragraph 2-6,
and perform the applicable steps.
b. Remove oil sight glass (5) by unscrewing the assembly from the speed
increaser. Remove and discard O-ring (4). Cover the opening to prevent the
entry of foreign particles.
7-41. INSTALLATION OF OIL SIGHT GLASS. (See figure 5-7).
a. Installation of oil sight glass (5) is the reverse of removal.
7-13
b . Apply a light film of lubricating oil, Military Specification MIL-L-7808, to
new O-ring (4). Install the new oil sight glass and new O-ring (4) on the speed
increaser.
c. Service the speed increaser with lubricating oil. Refer to paragraph 2-6 for
the servicing procedure.
d. Check for oil leaks around the oil sight glass,
7-42. BATTERY.
7-43 REMOVAL OF BATTERY. (See figure 5-1).
a. Release and remove multi-pin, quick-disconnect power cable connector (7) from
the terminal pins on battery (6).
b. Release and remove battery holddown clamp (8) from the top of the battery.
c. Carefully lift the battery from battery retainer (13).
Note
Refer to TM 11-6140-205-12 for complete maintenance
of the battery.
7-44. INSTALLATION OF BATTERY. (See figure 5-1). Installation of the battery is
the reverse of removal. Reconnect the quick-disconnect power cable connector to the
terminal pins on the battery.
7-45. CHARGING THE BATTERY ON THE CHECK STAND. The battery can be
charged on the check stand during APU checkout. When the APU reaches operating
speed, pressing the VOLTAGE REG circuit breaker will put the dc starter-generator
on the line and furnish power to charge the battery. Refer to the manufacturer’s
instructions for complete maintenance of the battery.
7-46. REPAIR OF TIRES. Tires may be repaired in accordance with standard proce-
dures.
Deflate the tire before separating the wheel rims.
Inflated tire pressure will separate the rim halves
with extreme force.
7-14
SECTION VIII
MAINTENANCE OF FORMS AND RECORDS
8-1. GENERAL.
8-2. REQUIREMENT FOR MAINTAINING FORMS AND RECORDS. This section
establishes and illustrates the applicable forms and records to be maintained while the
equipment is being processed.
8-3. DA FORM 2404, DA FORM 2408-1, DA FORM 2409, AND DA FORM 2410. The
specimen-sample forms are intended to provide guidance in recording the requested
information. For more detailed information, refer to TM 38-750, Army Equipment
Record Procedures.
a.
b.
c.
d.
DA Form 2404, Equipment Inspection and Maintenance Worksheet. This form
is used for temporary recording of faults found to exist at the time of inspec-
tion. See figure 8-1 for a specimen-sample copy.
DA Form 2408-1. Equipment Daily or monthly Log. This form is used for re-
cording operational time and status of equipment. See figure 8-2 for a
specimen-sample copy.
DA Form 2409, Equipment Maintenance Log. This form is used for re-
cording maintenance and modification of equipment. See figure 8-3 for a
specimen- sample copy.
DA Form 2410, Component Removal and Repair/Overhaul Record. This form
is used for the APU and the mobile check stand alternator in accordance with
TB AVN 23-65. See figure 8-4 for a specimen-sample copy.
8-l
Figure 8-1. Equipment Inspection and Maintenance Worksheet, DA Form 2404
8-2
Figure 8-2. Equipment Daily or Monthly Log, DA Form 2408-1
8-3
Figure 8-3. Equipment Maintenance Log, DA Form 2409
8 - 4
Figure 8-4. Component Removal and Repair/Overhaul Record, DA Form 2410
8-5/8-6
PIN: 009599-001
This fine document...
Was brought to you by me:
Liberated Manuals -- free army and government manuals
Why do I do it? I am tired of sleazy CD-ROM sellers, who take publicly
available information, slap “watermarks” and other junk on it, and sell it.
Those masters of search engine manipulation make sure that their sites that
sell free information, come up first in search engines. They did not create it...
They did not even scan it... Why should they get your money? Why are not
letting you give those free manuals to your friends?
I am setting this document FREE. This document was made by the US
Government and is NOT protected by Copyright. Feel free to share,
republish, sell and so on.
I am not asking you for donations, fees or handouts. If you can, please
provide a link to liberatedmanuals.com, so that free manuals come up first in
search engines:
<A HREF=http://www.liberatedmanuals.com/>Free Military and Government Manuals</A>
– Sincerely
Igor Chudov
http://igor.chudov.com/
– Chicago Machinery Movers

Dual Purpose Generator Set Maintenance Manual

  • 1.
    TM 55-4920-319-15DEPARTMENT OFTHE ARMY TECHNICAL MANUAL OPERATIONAL ORGANIZATIONAL, DS, GS, A N D D E P O T M A I N T E N A N C E M A N U A L D U A L P U R P O S E M O B I L E C H E C K A N D A D J U S T M E N T / G E N E R A T O R S T A N D F O R A U X I L I A R Y P O W E R U N I T S T - 6 2 T - 2 A N D T - 6 2 T - 2 A H E A D Q U A R T E R S , D E P A R T M E N T O F T H E A R M Y A U G U S T 1 9 6 8
  • 2.
    TM 55-4920-319-15 TECHNLCAL MANUAL)HEADQUARTERS ) No. 55-4920-319-15) DEPARATMENT OF THE ARMY Washington, D.C., 26 August 1968 OPERATOR, ORGANIZATIONAL, DS GS, AND DEPOT MAINTENANCE MANUAL DUAL PURPOSE MOBILE CHECK AND ADJUSTMENT/ GENERATOR STAND FOR AUXILIARY P O W E R U N I T S T - 6 2 T - 2 A TM 55-4920-319-15 is published for the use of all concerned. By Order of the Secretary of the Army: Official: KENNETH G. WICKHAM, Major General, United States Army, The Adjutant General. W. C. WESTMORELAND, General, United States Army, Chief of Staff. To be distributed in accordance with DA Form 12-31 (qty rqr Block #53) requirements for Operator and Crew, CH-47 aircraft.
  • 3.
    TM 55-4920-319-15 C 1 CHANGEHEADQUARTERS DEPARTMENT OF THE ARMY No. 1 WASHINGTON, D. C., 4 February 1969 Operator, Organizational, DS, GS, and Depot Maintenance Manual DUAL PURPOSE MOBILE CHECK AND ADJUSTMENT/GENERATOR STAND FOR AUXILIARY POWER UNITS T-62T-2 AND T-62T-2A TM 55-4920-319-15, 26 August 1968, is changed as follows: Page 2-5. The following "Note" is added after paragraph 2-12i: Note Make cover of heavy water-proofed canvas, should be 29 inches high, 86 inches long, and 40 inches wide in order to cover check stand, By Order of the Secretary of the Army: Official: KENNETH C. WICKHAM, Major General, United States Army, The Adjutant General. W. C. WESTMORELAND, Gcneral, United States Army, Chief of Staff. DISTRIBUTION: To be distributed in accordance with DA Form 12-31 (qty rqr block no, 53) requirements for Operator and Crew Maintenance Instructions for CH-47 Aircraft. 1
  • 5.
    TABLE OF CONTENTS ParaPage 1-1 1-3 1-5 1-7 1-9 1-11 1-13 1-15 1-17 1-19 1-21 1-23 1-25 1-27 1-29 1-31 1-33 1-35 1-37 2-1 Unpacking and Depreservation 2-1 2-3 Preparing the Battery for Use 2-2 2-5 Preparing the Speed Increaser for Use 2-2 2-7 Preparing the Fuel System for Use 2-2 2-9 Preservation of the Fuel System 2-3 2-11 Preparation for Storage 2-4 2-13 Preparation for Shipment 2-5 SECTION I. INTRODUCTION AND DESCRIPTION Introduction Purpose Arrangement of Manual Description Electrical System Battery Control Console Instrument Panel Thermocouple Tachometer Generator Fuel System Fuel Tank Fuel Boost Pump Fuel Filter Air Inlet Silencer Exhaust Silencer Speed Increaser Fire Extinguisher Trailer SECTION II. PREPARATION FOR USE, STORAGE OR SHIPMENT 1-1 1-1 1-1 1-2 1-2 1-2 1-2 1-5 1-5 1-6 1-6 1-6 1-7 1-7 1-7 1-7 1-7 1-8 1-8 i
  • 6.
    TABLE OF CONTENTS(CONT) Para P a g e 3-1 3-3 3-5 3-7 3-9 3-11 3-14 3-20 3-21 4-1 General 4-3 Cleaning 4-5 Periodic Lubrication 4-7 Periodic Inspection and Maintenance 4-9 Applicable Specifications 5-1 General 6-1 General 6-1 6-3 Troubleshooting Electrical Controls 6-5 6-9 AC Generator System 6-7 6-13 Exhaust Temperature Switch 6-7 7-1 General 7-1 7-3 Front Axle Assembly 7-1 7-5 Installation of King Pin 7-2 7-10 Rear Axle Assembly 7-5 7-15 Adjustment of Brakes 7-7 7-17 Fuel Boost Pump 7-8 SECTION III. OPERATING INSTRUCTIONS General Mounting the APU on the Check Stand Preliminary Checks Purging the APU Fuel System Adjustment Operation of the APU AC Power Operation APU Stopping APU Removal SECTION IV. MAINTENANCE INSTRUCTIONS SECTION V. ILLUSTRATED PARTS BREAKDOWN SECTION VI. TROUBLESHOOTING SECTION VU. REPAIR AND REPLACEMENT INSTRUCTIONS ii 3-1 3-1 3-4 3-4 3-5 3-8 3-11 3-12 3-12 4-1 4-1 4-1 4-3 4-11 5-1
  • 7.
    Para 7-20 7-24 7-27 7-30 7-33 7-36 7-39 7-42 TABLE OF CONTENTS(CONT) SECTION VII. REPAIR AND REPLACEMENT INSTRUCTIONS (CONT) Fuel Filter Tachometer Generator Thermocouple AC Generator DC Starter-Generator Oil Seals Oil Sight Glass Battery SECTION VIII. MAINTENANCE OF FORMS AND RECORDS Page 7-8 7-9 7-10 7-10 7-11 7-12 7-13 7-14 8-1 General 8-1 iii/iv
  • 9.
    LIST OF ILLUSTRATIONS PageFigure 1-1 1-2 1-3 1-4 1-5 3-1 3-2 3-3 4-1 4-2 4-3 4-4 4-5 5-1 5-2 5-3 5-4 5-5 5-6 5-7 5-8 6-1 6-2 6-3 8-1 8-2 8-3 8-4 DualPurpose Mobile Check and Adjustment/Generator Stand Table of Leading Particulars Mobile Check Stand Major Components Console Instrument Panel Fuel System Schematic Mounting and Connecting the APU Fuel Control Adjustment, Model T-62T-2 Fuel Control Adjustment, Model T-62T-2A Table of Periodic Lubrication Mobile Check Stand, Lubrication Diagram Draining the Speed Increaser Lubricating Oil Table of Periodic Inspection and Maintenance Table of Applicable Specifications Dual Purpose Mobile Check and Adjustment/Generator Stand Control Console Assembly Console Instrument Panel Mobile Check Stand Trailer Assembly Front Axle Assembly Rear Axle Assembly Speed Increaser Assembly Fuel Filter Assembly Table of Troubleshooting Procedures Electrical Schematic, Mobile Check Stand Wiring Diagram, Mobile Check Stand Equipment Inspection and Maintenance Worksheet, DA Form 2404 Equipment Daily or Monthly Log, DA Form 2408-l Equipment Maintenance Log, DA Form 2409 Component Removal and Repair/Overhaul Record, DA Form 2410 v i 1-3 1-4 1-5 1-6 3-3 3-6 3-7 4-1 4-2 4-2 4-3 4-11 5-3 5-14 5-20 5-23 5-26 5-29 5-32 5-34 6-1 6-9 6-11 8-2 8-3 8-4 8-5 V
  • 10.
    Figure 1-1. DualPurpose Mobile Check And Adjustment/Generator Stand vi
  • 11.
    SECTION I INTRODUCTION ANDDESCRIPTION 1-1. INTRODUCTION. 1-2. This technical manual provides all instructions necessary for the operation and maintenance of the Dual Purpose Mobile Check and Adjustment/Generator Stand, identified by Part Number 45977-O. The Mobile Check and Adjustment/Generator Stand (figure 1-1), hereafter referred to as the Mobile Check Stand, is manufactured by the Solar Division of International Harvester, 2200 Pacific Highway, San Diego, California. 1-3. PURPOSE. 1-4. The Mobile Check Stand provides the components and controls necessary to functionally test the Models T-62T-2 and T-62T-2A Auxiliary Power Units (APU) prior to installation in the aircraft, or upon removal from the aircraft, or to check and adjust the units after minor repair or overhaul. The Mobile Check Stand with either APU in- stalled, can provide the aircraft with ac power for checkout after aircraft repair, or for aircraft preflight checks. 1-5. ARRANGEMENT OF MANUAL. 1-6. The manual is divided into eight sections. Section I identifies the equipment and describes the components and their functions. Section II gives the procedures neces- sary to prepare the equipment for use. Section III describes the adjustments required and the connections necessary for operating the equipment. Section IV lists the inspec- tions and preventive maintenance procedures required to ensure efficient operation. Section V lists all replaceable parts, assemblies, sub-assemblies, and detail parts of the mobile check stand. Section VI describes the troubleshooting procedures and remedies. Section VII gives the instructions for removal, repair, and replacement of components. Section VIII contains specimen-samples of the forms and records to be used during the maintenance life of the stand. 1-1
  • 12.
    1-7. DESCRIPTION 1-8. Themobile check stand is an open-frame carrier, pivot-plated on two pairs of wheels mounted with pneumatic tires. Mounting provisions for the models T-62T-2, and T-62T-2A auxiliary power units are incorporated together with the necessary electrical and fuel connections between the unit and the check stand components. The mobile check stand is equipped with a steering towbar and a mechanical hand brake system. It is weatherproofed to provide protection of critical components from the elements. The major assemblies mounted on the check stand are: the battery, con- trol console, thermocouple, tachometer generator, air inlet silencer, exhaust silencer, speed increaser, and the fire extinguisher. See figure 1-2 for Table of Leading Particulars. 1-9. ELECTRICAL SYSTEM. 1- 10. The electrical system provides starting power for the APU, and the controls necessary for automatic operation. The instrument panel and relays, within the con- trol console, are connected by cables to the battery. Cable connections from the con- sole attach to the engine control harness receptacle, to the ac generator output power cable, and to the dc starter-generator for operation of the APU. 1-11. BATTERY. (See figure 1-3.) 1-12. A 24-volt, 34-ampere hour, nickel-cadmium battery, conforming to the require- ments of Military Specification MS24498-1, furnishes dc power for cranking the APU, and control power for the electrical controls. The battery is mounted on the right side of the trailer, confined in a shallow frame (retainer), and secured to the retainer with studs and clamps. The battery is shipped with electrolyte, and only a slight freshening charge prior to use is recommended. Bringing the battery up to full charge can be accomplished during APU checkout operation. Refer to paragraph 7-45 for battery maintenance procedures. 1-13. CONTROL CONSOLE. (See figure 1-3.) 1-14. The control console is located on the aft, left side of the trailer, and provides a weatherproof housing for the control system components and the instrument panel. The check stand control system simulates the aircraft controls. The console is bolted to two support channels which, in turn, are bolted to the top of the trailer frame. A door on the console provides easy access to the electrical control system components. The top of the console houses the instrument panel; a cover, hinged to the console structure, protects the instrument panel from the elements. Three harness assemblies are con- nected to the control components. They are: engine control harness, ac generator and dc generator harness, and the generator set output power harness. The control system components include a limiter, rectifiers, transformers, relays, contactor, resistors, voltage regulators, and wire assemblies necessary to automatically control, regulate, and protect the APU through all phases of operation. 1-2
  • 13.
    Length (towbar up).. . . . . . . . . . . . . . . . . . . . . . . 85.25 inches Width . . . . . . . . . . . . . . . . . . . . . . . . . . . . . . . . 43.75 inches Height (towbar up) . . . . . . . . . . . . . . . . . . . . . . . . 61.70 inches Cubic content . . . . . . . . . . . . . . . . . . . . . . . . . . . 134 cubic feet Ground clearance . . . . . . . . . . . . . . . . . . . . . . . . 9.70 inches Capacity . . . . . . . . . . . . . . . . . . . . . . . . . . . . . . 1000 pounds Tire size . . . . . . . . . . . . . . . . . . . . . . . . . . . . . . 6.00 x 9, 6 ply Tire pressure . . . . . . . . . . . . . . . . . . . . . . . . . . 40 to 45 psig Wheels . . . . . . . . . . . . . . . . . . . . . . . . . . . . . . . . Split-rim type Brakes . . . . . . . . . Hand-operated, mechanical (rear wheels only) Fuel . . . Jet fuel conforming to Military Specification MIL-J-5624, Grade JP-4, or gasoline conforming to Military Specification MIL-G-5572, Grade 115/145 Fuel filter . . . . . . . . . . . . . . . . . . . . . . . . . . Disposable element Battery . . . . . . . . . . . . 24-volt, 34-ampere hour, nickel-cadmium Instrumentation (unit testing conditions) Engine speed . . . . . . . . . . . . . . . . . . . Tachometer indicator Exhaust gas temperature . . . . . . . . . . . Temperature indicator Indicator light Generator voltage . . . . . . . . . . . . . . . . . . . . . . AC voltmeter Generator amperage . . . . . . . . . . . . . . . . . . . . AC ammeter Generator frequency . . . . . . . . . . . . . . . . . . Frequency meter Circuit breaker . . . . . . . . . . . . . . . . . . . . . . Indicator light DC generator . . . . . . . . . . . . . . . . . . . . . . . . Indicator light Oil Pressure . . . . . . . . . . . . . . . . . . . . . . . . Indicator light Overspeed . . . . . . . . . . . . . . . . . . . . . . . . . . Indicator light Underspeed . . . . . . . . . . . . . . . . . . . . . . . . . Indicator light Towing speeds (maximum) Paved highways . . . . . . . . . . . . . . . . . . . . . . . . . . . 20 mph Graded gravel roads. . . . . . . . . . . . . . . . . . . . . . . . . 10 mph Rough surface . . . . . . . . . . . . . . . . . . . . . . . . . . . . 2 mph Turning angle . . . . . . . . . . . . . . . . . . . . . . 45 degrees (maximum) Figure 1-2. Table of Leading Particulars 1-3
  • 14.
    Figure 1-3. MobileCheck Stand Major Components 1 - 4
  • 15.
    1-15. INSTRUMENT PANEL.(See figure 1-4. ) 1-16. The instrument panel, housed in the top of the control console, simulates the aircraft controls. It contains manually-actuated switches to operate the APU, and gages and lights to indicate conditions of the APU during operation. All indicator lights and instruments are visible when the instrument panel cover is lifted. The panel is divided into two groups of controls; engine control and ac generator control. The engine control group contains the pyrometer (exhaust temperature indicator), tachom- eter indicator (engine speed indicator), HIGH EXH TEMP lamp, DC GEN ON lamp, LOW OIL PRESS lamp, OVERSPEED lamp, BOOST PUMP switch, DC CONTROL circuit breaker, VOLTAGE REG circuit breaker, and the engine START-RUN-OFF switch. The ac generator control group contains the ac voltmeter, ac ammeter, fre- quency meter, CB CLOSED lamp, GEN UNDERSPEED lamp, CLOSE-TRIP switch, and the VOLTS-AMPS phase selector switch. 1-17. THERMOCOUPLE. (See figure 1-3. ) 1-18. The thermocouple is stowed on the left side of the engine support frame. When in use, the thermocouple is installed on the top side of the APU exhaust outlet. The thermocouple probe projects into the exhaust stream and senses exhaust gas tempera- ture at the alumelchromel junction. A small voltage is generated and converted to an indication on the exhaust temperature indicator during engine operation. Figure 1-4. Console Instrument Panel 1-5
  • 16.
    1-19. TACHOMETER GENERATOR.(See figure 1-3. ) 1-20. The tachometer generator is stowed inside the hinged door of the control console. When in use,’ the tachometer generator is mounted in tandem with the speed switch on the APU, and generates a small voltage which is converted to an indication on the engine speed indicator instrument during engine operation. 1-21. FUEL SYSTEM. (See figure 1-5.) 1-22. The fuel system consists of a fuel tank, an electric motor-driven fuel boost pump, a disposable-element type fuel filter, and connecting rigid and flexible plumbing. The filter and boost pump are mounted on a support bracket, which is bolted to the engine support frame on the trailer. All components provide a complete and independent fuel system for the operation of the APU while on the trailer. A flexible hose, connected to a dummy fitting, connects the fuel system to the APU. 1-23. FUEL TANK. (See figure 1-3.) 1-24. The fuel tank is a 40-gallon-capacity aluminum tank built into the trailer frame. The tank has a four-inch diameter filler neck, an overboard vent, and a drain fitting for draining condensation or for draining the tank prior to shipping or storage. A standpipe and fitting connects to the fuel boost pump through rigid tubing. The tank filler cap incorporates a dipstick fuel indicator. Figure 1-5. Fuel System Schematic 1-6
  • 17.
    1-25. FUEL BOOSTPUMP. (See figure 1-3.) 1-26. The fuel boost pump is an electric motor-driven pump bolted to a support bracket on the right side of the trailer. The boost pump draws fuel from the fuel tank and routes it through the fuel filter to the fuel control on the APU. A minimum of 5 psig fuel boost pressure is sufficient to ensure fuel flow to the fuel system of the APU. 1-27. FUEL FILTER. (See figure 1-3.) 1-28. A replaceable-element, low-pressure fuel filter is bolted to a support bracket on the right side of the trailer. A pressure relief valve within the filter head assembly is set to relieve at 10 to 12 psig differential pressure. The filter provides lo-micron filtration of the fuel before entry into the fuel system of the APU. 1-29. AIR INLET SILENCER. (See figure 1-3.) 1-30. The air inlet silencer is a sound suppressor, bolted to thin blocks on the for- ward left side of the trailer. The silencer consists of a labyrinth-type annular muffler, lined with acoustical material, a 90-degree adapter elbow, a flexible cou- pling, and clamps. During engine operation, the air inlet silencer is clamped to the air inlet shroud of the APU. The labyrinth formed by the insulated silencer assembly re- duces the noise of intake air to the APU during engine operation. 1-31. EXHAUST SILENCER. (See figure 1-3.) 132. The exhaust silencer is a sound suppressor bolted to the frame at the forward end of the trailer. The silencer consists of a rectangular steel enclosure lined with acoustical material. The construction of the silencer allows the exhaust gas to expand, cool, and change direction before leaving the suppressor. A cylindrical inlet tube telescopes from the silencer and clamps to the exhaust outlet flange of the APU. A hinged exhaust pipe assembly on the top of the silencer carries the exhaust exit noise to a height above ear level. A hinged exhaust bypass door on the back of the silencer ensures safe engine starts in case residual fuel has accumulated at the base of the silencer, creating an explosive air mixture which could be ignited by the APU exhaust. 1-33. SPEED INCREASER. (See figure 1-3.) 1-34. The speed increaser, mounted on a support frame that is bolted to the trailer, incorporates an axial (straight-through), 6000-rpm pad on which the dc starter- generator is mounted, and a right-angle, 8000-rpm pad on which the ac generator is mounted. The APU is mounted on the aft end of the speed increaser, and through the APU output speed of 6000 rpm, the speed increaser drives the generators at their respective speeds. The speed increaser is self-contained with an integral oil sump and a splash oil lubricating system. 1-7
  • 18.
    1-35. FIRE EXTINGUSHER.(See figure 1-3.) l-36. The portable, manually-operated, fire extinguisher is mounted in a support bracket at the aft, right end of the trailer, and secured in place by a clamp attached to the fire extinguisher support bracket. 1-37. TRAILER. (See figure 1-3.) 1-38. The trailer provides the base and mounting provisions for the check stand com- ponents and the APU. The chassis frame consists of aluminum sheets welded into a platform on which the APU and speed increaser support frame is mounted. The chassis frame is supported on the rear axle by a pivot plate bolted to the chassis frame, and with drag links mounted in automotive-type rubber bushings. The chassis frame is supported on the front axle by a plate bolted to the chassis frame and secured to the axle with U-bolts. A towbar, pivoting on the front axle and controlling tie rods-to the front wheels, provides steering for the trailer. The rear wheels are equipped with a mechanical parking brake system, connected by linkage to a brake handle on the left side of the trailer. The parking brake mechanical linkage is welded to the fuel tank. The four, split-rim wheels are mounted with pheumatic tires and tubes. Tiedown rings and reflectors are bolted on the sides of the chassis frame. 1-8
  • 19.
    SECTION II PREPARATION FORUSE, STORAGE, OR SHIPMENT 2-1. UNPACKING AND DEPRESERVATION. 2-2. The check stand is preserved and packed for shipment and long-time storage. After uncrating, the fuel system must be depreserved, and various stand components prepared for use. Perform the following inspections and preparations on the check stand prior to immediate use. a. b. C . d. e. f. g h. Check the exhaust silencer for operation of the hinged bypass door, and the hinged exhaust stack section. Remove all packaging or other material from the exhaust silencer chamber and duct. Inspect the telescoping duct and clamp for damage. Inspect the air inlet silencer, elbow duct, flexible coupling, and clamps for damage. Remove all packing material from the control console. Inspect the console, doors, and instruments for damage. Inspect cables and harnesses for damage and for loose connections. Tighten all loose connections. Inspect reflectors and tiedown rings for damage and security. Inspect the running gear, steering, towbar, and the parking brake for operation. Inflate the tires to 45 psig air pressure. 2-1
  • 20.
    2-3. PREPARING THEBATTERY FOR USE. 2-4. The battery contains electrolyte when shipped, and must be given a freshening charge prior to use. Perform the freshening charge in accordance with instructions in TM-11-6140-2-5-12. Connect the quick-disconnect power cable connector to the terminal pins on the battery after the freshening charge. 2-5. PREPARING THE SPEED INCREASER FOR USE. (See figure 4-3.) 2-6. The speed increaser must be serviced prior to use, as follows: a. Remove all packing and sealing material from the speed increaser. b. Place a suitable waste container under oil drain plug (3). c. Remove the oil drain plug and O-ring (4), and drain residual oil from the speed increaser oil sump. Discard O-ring (4). Note When installing new O-rings on the speed increaser, apply a light film of lubricating oil, Military Specification MIL-L-7808, on the new O-ring prior to installation. d. Reinstall the oil drain plug (3) and new O-ring (4). e. Remove breather cap and filler plug (6) and O-ring and fill the speed increaser oil sump with lubricating oil, Military Specification MIL-L-7808, to the OIL LEVEL mark on the sight glass. f. Install breather cap and filler plug (6), and new O-ring (7). Wipe any spilled oil from the speed increaser, and surrounding area. 2-7. PREPARING THE FUEL SYSTEM FOR USE. 2-8. The fuel system must be depreserved prior to use, as follows: a. Place a suitable container under the fuel tank drain fitting. b. Remove the drain fitting, and drain residual preservative oil from the tank. 2-2
  • 21.
    c. Flush thetank with one or more gallons of clean fuel, Military Specification MIL-J-5624, Grade JP-4, or with gasoline, Military Specification MIL-G-5572, Grade 115/145. Drain the flushing fluid from the tank, and reinstall the drain plug. d. Remove fuel filter bowl, and pour out any residual preservation fluid. Rein- stall the filter bowl using new O-ring. e. Purge the fuel system, as follows: (1) (2) (3) (4) (5) (6) (7) (8) (9) Add clean fuel to the fuel tank. Disconnect flexible fuel supply line from dummy fitting. Place the open end of the flexible line in a suitable waste fuel container. See figure 1-4. Press DC CONTROL circuit breaker. Move START-RUN-OFF switch to RUN. Move BOOST PUMP switch to BOOST PUMP. The boost pump will operate and fuel will flow through the flexible line. Move BOOST PUMP switch to OFF after clean fuel, free of air bubbles, flows out of the flexible line. Move START-RUN-OFF switch to OFF. Pull DC CONTROL circuit breaker. Reconnect the flexible fuel supply line to the dummy fitting, and maintain fuel system cleanliness. 2-9. PRESERVATION OF THE FUEL SYSTEM. 2-10. The fuel system must be preserved prior to storage or shipment, as follows: a. Place a suitable container under the fuel tank drain fitting. b. Remove the drain fitting and drain all the fuel from the fuel tank. Reinstall the drain fitting. c. Put approximately one or two gallons of lubricating oil, Military Specification MIL-O-6081, Grade 1010, into the fuel tank. 2-3
  • 22.
    d. Remove thefuel filter bowl, and pour out the fuel from the bowl; reinstall the bowl. e. Disconnect the tank-to-pump fuel supply line at the boost pump. Connect a flexible line to the pump, and place the open end of the line in a one-gallon- capacity container filled with lubricating oil, Military Specification MIL-O-6081, Grade 1010. f. Disconnect the flexible fuel supply line from the dummy fitting. Place the open end of the flexible line in a suitable waste fuel container. g. See figure 1-4. Press DC CONTROL circuit breaker. h. Move START-RUN-OFF switch to RUN. i. Move BOOST PUMP switch to BOOST PUMP. The boost pump will operate and the preservative oil will flow through the flexible line. j. Move BOOST PUMP switch to OFF when preservative oil flows out the flexible line. k. Move START-RUN-OFF switch to OFF. l. Pull DC CONTROL circuit breaker. m. Reconnect the flexible fuel supply line to the dummy fitting. n. Disconnect the flexible line from the boost pump, and reconnect the tank-to- pump fuel supply line. o. Remove the fuel tank drain fitting and drain all the preservative oil from the tank. Reinstall the drain fitting. p. Wipe any spilled oil from the stand surface and from stand components. 2-11. PREPARATION FOR STORAGE. 2-12. The check stand must be prepared for storage, as follows: a. Perform fuel system preservation in accordance with instructions in paragraph 2-10. b. Disconnect the power cable from the battery. 2-4
  • 23.
    c. d. e. f. g. h. 1. 2-13. 2-14. a. Remove the batteryfrom the stand; forward battery to an applicable storage area. Remove the fire extinguisher from the stand; forward extinguisher to an appli- cable storage area. Cover all cable connectors, and secure the cables and harnesses to convenient structures, or to receptacles provided. Place a suitable container under the oil drain plug on the speed increaser. Remove the plug and drain the lubricating oil from the speed increaser. Reinstall the drain plug. Cover all openings on the stand equipment, close the bypass door on the exhaust silencer, and lower the hinged exhaust stack section to the stowed condition. Set the parking brakes. If anticipated storage is longer than 90 days, mount the check stand on blocks and do not set the parking brakes. Cover the check stand with an adequate cover if it is to be stored outdoors. PREPARATION FOR SHIPMENT. The mobile check stand may be transported by land, air, or sea provided adequate safeguards are used. Prepare the stand for shipment, as follows: Transporting the check stand by land: (1) (2) (3) (4) (5) Preserve the fuel system in accordance with paragraph 2-10. Drain the fuel tank and the speed increaser oil sump. Refer to the applicable steps in paragraph 2-12 for the draining procedure. Cover all openings, secure all loose items, and adequately protect all parts subject to damage during transit. Close the bypass door on the exhaust silencer, and ensure that the exhaust stack section is lowered and securely stowed. Secure check stand to shipping carrier by fastening lines to tiedown rings along the sides of the trailer. Use a canvas cover over the check stand during inclement weather, and over dusty terrain. 2-5
  • 24.
    b. Transporting thecheck stand by air: (1) Perform steps a(1) through a(4), preceding. (2) Remove the battery. A battery will be installed at destination. c. Transporting the check stand by sea: (1) Perform steps a(1) through a(4). (2) Remove the battery. A battery will be installed at destination. (3) Crate the check stand, using the standard crating practices for sea transport. 2-6
  • 25.
    . SECTION III OPERATINGINSTRUCTIONS 3-1. GENERAL. 3-2. The Mobile Check Stand is a control unit providing a mounting platform, electri- cal controls, and components necessary for operating the models T-62T-2 and T-62T-2A auxiliary power units. The check stand, independent of the APU, cannot be turned on or off. Its components function only as a part of the power unit. The starting and stopping procedures given in this section are for the purpose of operating the auxiliary power unit, either for testing the APU, or for furnishing external ac power to the aircraft. 3-3. MOUNTING THE APU ON THE CHECK STAND. 3-4. To mount the APU on the check stand, remove the following APU components: blanket retaining band, combustor blanket assembly, blanket gasket, exhaust duct, and thermocouple boss cap. Refer to TM 55-1520-209-20 or -35 for removal proce- dures for these APU components. CAUTION Place removed APU components in a safe place to prevent loss. These parts will be reinstalled on the APU after removal of the unit from the check stand. a. Preparation. (1) Position the check stand and set the hand brake (pull brake handle up). (2) Prepare the stand, battery, speed increaser, and the fuel system for use. Refer to Section II for the preparation procedures. (3) Remove the metal cover from the rear pad on the speed increaser. Save the nuts and washers for use in attaching the APU to the speed increaser. 3-1
  • 26.
    CAUTION Place the metalcover in a safe place to prevent loss. (4) Check the APU output shaft spline drive adapter on the speed increaser for damage, Wipe clean if necessary. (5) Slide exhaust inlet (telescoping) tube into the exhaust silencer to provide clearance for APU installation. b. Mounting the APU. (See figure 3-1. ) (1) Using a suitable hoist assembly, or equivalent, position the APU and engage the spline drive adapter. Move the APU forward until it contacts the face of the speed increaser mounting pad. Note A support is provided under the aft section of the APU. Carefully rest the APU on this support while engaging the spline drive adapter. (2) Secure the APU to the speed increaser with nuts and washers removed in step a(3), preceding. (3) Slide the exhaust silencer telescoping tube against the combustor exhaust outlet flange on the APU. Secure the tube with the clamp provided. (4) Install the flexible duct section from the air inlet silencer to the air inlet shroud on the APU. Secure the flexible duct with the clamp provided. c. Connecting the APU. (See figure 3-1.) (1) Remove the protective cap from the fuel inlet filter fitting on the APU, and connect the flexible fuel supply line from the check stand. Install the protective cap on the check stand dummy fitting. (2) Connect the check stand control harness to the harness receptacle on the APU. Tighten the harness connector securely. (3) Install the tachometer generator (furnished with the stand) on the aft pad of the APU speed switch, using the coupling, nuts, and washers furnished with the stand. 3-2
  • 27.
    Figure 3-1. Mountingand Connecting the APU (4) Remove the thermocouple from its stowage bracket on the check stand, and connect it to the thermocouple boss on top of the combustor exhaust outlet. Tighten the thermocouple securely. CAUTION Do not transport the mobile check stand over rough terrain with the APU installed. Vibrations and shock may damage vital APU parts. 3-3
  • 28.
    3-5. PRELIMINARY CHECKS. 3-6.The following checks should be made prior to operating the auxiliary power unit. a. Check plumbing and electrical wiring connections for security of attachment. CAUTION Do not operate the APU with the air inlet screen removed. Ensure operating area is clean of loose items. The greatest hazard to a gas turbine engine is the possible ingestion of foreign material into the engine compressor. b. Lock the exhaust silencer pipe in the upright position, and direct the stand to allow safe exit of the exhaust gas (from both the exhaust pipe and the bypass door). C. Open the exhaust silencer bypass door. d. Check the tires for sufficient air pressure (40 to 45 psig). e. Check the fuel tank dipstick for sufficient quantity of fuel. f. Check the speed increaser oil sight glass for full quantity of lubricating oil. g. Ensure that the parking brakes are applied (brake handle up). h. Check all gages on the instrument panel for zero indication. i. Check that all switches on the instrument panel are either in the OFF position or in neutral, and that the circuit breakers are pulled. j. Check the APU oil sump for full quantity of engine lubricating oil (3 U.S. quarts). k. Purge the APU fuel system. Refer to paragraph 3-7 for the purging procedure. 3-7. PURGING THE APU FUEL SYSTEM. 3-8. The following purging procedure is for the purpose of depreserving, or purging, the APU fuel system when a preserved or repaired engine is to be operated. a. Disconnect the harness connector from the APU ignition exciter. Insulate the connector to prevent accidental contact. 3-4
  • 29.
    b. Disconnect theAPU fuel lines from the fuel manifold and from the start fuel nozzle. c. Connect suitable drain lines to the disconnected lines, and place the open ends of the drain lines into a waste fuel capacitor (one-quart minimum capacity). Note If desired, the fuel lines may be disconnected from the fuel solenoid valves rather than from the fuel manifold and start fuel nozzle. Connect suitable drain lines to the fuel solenoid valves, and place the open ends of the drain lines into a waste fuel container (one-quart minimum capacity). d . See figure 1-4. Press DC CONTROL circuit breaker. e. Move START-RUN-OFF switch to RUN. f. Move BOOST PUMP switch to ROOST PUMP. g. Move START-RUN-OFF switch from RUN to START, and motor the APU until air-free fuel flows through the drain lines; then, move START-RUN-OFF switch from START to OFF. h. Move ROOST PUMP switch to OFF. i. Pull DC CONTROL circuit breaker. j. Disconnect the drain lines, and reconnect the APU fuel lines to either the fuel solenoid valves, or to the fuel manifold and start fuel nozzle. k. Reconnect the harness connector to the APU ignition exciter. 3-9. ADJUSTMENT. 3-10. Only the adjustment procedure for the APU fuel control is given in this section. Adjustment procedures for other APU components must be obtained from the applicable APU maintenance manual. a. Acceleration Control, APU Model T-62T-2. (See figure 3-2.) (1) To adjust acceleration schedule, remove cap covering acceleration schedule adjusting setscrew. 3-5
  • 30.
    Figure 3-2. FuelControl Adjustment, Model T-62T-2 CAUTION Adjustment is critical. Note the initial position of adjusting setscrew and make adjustments in small increments (1/16- turn or less). (2) Loosen locknut on setscrew, using wrench ST-70257, or equivalent. Keep wrench on locknut while performing next step to prevent excessive loosen- ing of the locknut. (3) Insert a 1/16-inch, hex-type wrench in the acceleration schedule adjusting setscrew. Rotate clockwise to increase acceleration fuel flow schedule, and counterclockwise to decrease flow. (4) To adjust rated speed, loosen locknut and insert a 3/32-inch, hex-type wrench into the rated speed adjustment setscrew, Rotate clockwise to increase speed, and counterclockwise to decrease speed. A one-quarter turn (SO degrees) in either direction will change the speed accordingly by approximately 65 rpm (approximately 1.5 percent speed). CAUTION The adjustment setscrews can be damaged by overtightening the locknuts. Tighten the locknuts 1/8-turn beyond free- bottoming. 3-6
  • 31.
    (5) Tighten eachlocknut on setscrew while maintaining adjustment with hcx- wrench. Install cap, and tighten securely. b. Acceleration Control, Model T-62T-2A. (See figure 3-3.) CAUTION Adjustment is critical. Mark the initial position of adjusting lever and make adjustments in small increments (1/16-turn or less). (1) To adjust acceleration schedule, loosen wingnut; rotate adjustment lever clockwise to increase acceleration fuel flow schedule, and counterclock- wise to decrease the flow. (2) To adjust rated speed, loosen locknut and insert a 3/32-inch, hex-type wrench into the rated speed adjustment setscrew. Rotate clockwise to increase speed, and counterclockwise to decrease speed. A one-quarter turn (SO degrees) in either direction will change the speed accordingly by approximately 65 rpm (approximately 1.5 percent speed). Figure 3-3. Fuel Control Adjustment, Model T-62T-2A 3-7
  • 32.
    CAUTION The adjustment setscrewcan be damaged by overtightening the locknut. Tighten the locknut 1/8-turn beyond free- bottoming. (3) Tighten locknut on setscrew while maintaining adjustment with hex-wrench. 3-11. OPERATION OF THE APU. 3-12. Starting. a. Open the exhaust silencer bypass door. b. Place the instrument panel switches in the following positions: (1) START-RUN-OFF switch to OFF (2) BOOST PUMP switch to OFF (3) AC power CLOSE-TRIP switch to TRIP (4) AC selector switch to any marked position c . Pull VOLTAGE REG circuit breaker. d. Press DC CONTROL circuit breaker. e. Move START-RUN-OFF switch from OFF to RUN. NOTE UNDERSPEED, HIGH EXH TEMP, and OVERSPEED lamps will illuminate. f. Press to test CB CLOSED and LOW OIL PRESS lamps for illumination at this time, if desired. g. Move BOOST PUMP switch to BOOST PUMP. h. Move START-RUN-OFF switch from RUN to START, then release. 3-8
  • 33.
    Note HIGH EXH TEMPand OVERSPEED lamps extinguish. As APU accelerates to 90 percent speed, the UNDER- SPEED lamp should extinguish. Note If the APU does not light off because of entrapped air in the APU fuel system, loosen the electrical connector from the fuel pressure switch; but keep the connector engaged. Crank the APU and dieconnect the pressure switch connector. As soon as the APU lights off, recon- nect the connector, and tighten securely. i. Observe that the APU accelerates smoothly to rated speed as indicated on the tachometer indicator. Exhaust duct and silencer are hot during operation. Keep clear of combustibles. Operation of the APU without the combustor blankets will also expose hot surfaces. Avoid physical contact to preclude personal injury. j. Close the exhaust silencer bypass door after the APU reaches operating speed. k. When the APU reaches operating speed, press VOLTAGE REG circuit breaker to put the dc generator on the line. The dc generator will then furnish power to charge the battery, run the fuel boost pump, and energize the APU control relays. Do not overcharge the battery. Refer to TM-11-6140-205-12 for charging times. l. If the EXHAUST TEMP indicator indicates abnormally high (or low) tempera- tures during starting, adjust the APU fuel control unit. Refer to paragraph 3-10 for the fuel control adjustment procedure. Note A high temperature and a faster-than-normal start indicates a rich fuel schedule. 3-9
  • 34.
    m. If theUNDERSPEED lamp does not extinguish, or extinguishes before 90 per- cent engine speed is reached, adjust the speed switch. Refer to TM 55-1520- 209-35 for the procedure. n. If the LOW OIL PRESS lamp does not extinguish after APU cranking is initiated, the APU lubricating oil system or the low oil pressure switch has malfunc- tioned. Stop cranking the APU and correct the malfunction before initiating another start. Refer to TM 55-1520-209-20 to correct this malfunction. o. If the cranking cycle is accomplished without a lightoff, the fuel control unit (fuel pump or acceleration control), ignition exciter, spark plug, or fuel nozzles may be malfunctioning. Refer to TM 55-1520-209-20 for corrective procedures. CAUTION Do not attempt to restart the APU after a malfunction shutdown until the malfunction has been corrected. p. If the APU shuts down because of overspeed, the OVERSPEED lamp will illuminate. The APU fuel control unit, the speed switch, or the start fuel solenoid valve may be malfunctioning. Refer to TM 55-1520-209-20 or -35 for corrective procedures. q. If the APU shuts down because of high exhaust gas temperature, the HIGH EXH TEMP lamp will illuminate. The reason for this shutdown may be due to loading the APU prior to attaining 100 percent rated speed, residual fuel remaining in the combustor, a restriction in the air inlet or exhaust outlet, or a failure in the engine (resulting in increased drag). Correct these condi- tions accordingly. Also, the fuel control may be out of adjustment. Refer to paragraph 3-10 for the fuel control adjustment procedures. r. If the APU shuts down because of low oil pressure, the LOW OIL PRESS lamps will illuminate. This condition may be caused by low oil level in the APU, malfunctioning oil pump, clogged oil filter, electrical discontinuity, or a mal- functioning oil pressure switch. Refer to TM 55-1520-209-20 to correct these malfunctions. 3-13. APU TESTING. After the APU has automatically accelerated to rated speed, it is protected by three automatic safety devices; a speed switch, a high exhaust tempera- ture device, and a low oil pressure switch. 3-10
  • 35.
    Note Rated speed (100percent engine speed) is defined as 4200 rpm indication on the tachometer generator. This corresponds to 6000 rpm of the reduction drive output and 56, 000 rpm of the turbine. a. Speed Adjustment. After the APU attains 100 percent rated speed at no load, adjust acceleration control to obtain 102 percent engine speed for Model T-62T-2, and 105 percent for Model.T-62T-2A. When these speeds have been obtained for the APU on the check stand, run the APU for approximately 10 minutes and carefully check for fuel and oil leaks. Note Engine should shut down when rated speed is exceeded by 10 percent. The ENGINE SPEED indicator registers in percent. The small hand makes one revolution for each 10 percent through 100 percent. Each one percent is indicated by the small hand after 100 percent is exceeded. b. Thermal Protective Device. If the APU exceeds the temperature limits of 1070°F (576.5°C) for Model T-62T-2, and 1090°F (587.7°C) for Model T-62T-2A, the APU automatically shuts down. C. Low Oil Pressure Switch. The low oil pressure switch is set to shut down the APU if decreasing oil pressure reaches 6 ± 1 psig. 3-14. AC POWER OPERATION. 3-15. The mobile check stand may be used to furnish 400-cycle, 115/200-volt, ac power for the aircraft preflight operations, or other needs. A 50-foot power cable is provided with the check stand, and is equipped with a connector to engage the ac power input receptacle on the aircraft. CAUTION To preclude damage to electrical components, always monitor check stand controls during ac generator opera- tion to avoid operation at low frequency, high frequency, or low voltage. Avoid contact with high-voltage compo- nents in the control console during operation of the ac generator, 3-11
  • 36.
    3-16. Before connectingthe power cable to the aircraft, start the APU. With the APU at operating speed, move the ac power CLOSE-TRIP switch to the center posi- tion. Check the voltages on all three phases using the ac selector switch. 3-17. Connect the power cable to the aircraft receptacle, and move the ac power CLOSE-TRIP switch to CLOSE. CB CLOSED lamp will illuminate. An AC FRE- QUENCY meter is provided on the instrument panel. AC volts and amperes may be read on the AC VOLTS and AC AMPERES meters provided on the instrument panel by selecting the phase desired with the AC selector switch. 3-18. The ac overvoltage relay will operate to remove the ac generator from the line if an overvoltage condition exists. The CB CLOSED lamp will extinguish. An engine malfunction shutdown will also cause the ac generator to go off the line. 3-19. Move the AC power CLOSE-TRIP switch to TRIP before stopping the APU after an ac power utilization run. The CB CLOSED lamp will extinguish. 3-20. APU STOPPING. a. Move AC power CLOSE-TRIP switch to TRIP. b. Pull VOLTAGE REG circuit breaker. c. Move START-RUN-OFF switch to OFF. d. Move BOOST PUMP switch to OFF. 3-21. APU REMOVAL. 3-22. Removal of the APU from the mobile check stand is the reverse of the installa- tion procedures given in paragraph 3-4. Perform the following steps after removal of the APU from the check stand. a. Disconnect the battery. b. Reinstall the metal cover on the rear pad of the speed increaser. Secure the cover to prevent the loss of the spline drive adapter. c. Remove the tachometer generator from the APU speed switch, and stow in receiver inside the control console door. Place the nuts, washers, and drive coupling adapter in a cloth bag and stow with the tachometer generator for future use. 3-12
  • 37.
    d. Connect theflexible fuel line to the dummy fitting, and tighten the line securely. e. Connect the check stand control harness connector to the dummy receptacle, and tighten the connector securely. f. Stow the thermocouple to avoid damage to the wire harness. Tighten the thermocouple swivel nut securely. 3-13/3-14
  • 39.
    SECTION IV MAINTENANCE INSTRUCTIONS 4-1.GENERAL. 4-2. Maintenance of the mobile check stand consists of periodic lubrication, specified in figure 4-1, and of performing the inspection checks described in figure 4-4. Com- mon repair procedures are not given; such repairs should be made in accordance with standard practices. When an item is unique or sufficiently complex so as to require special instructions and precautions, the repair procedures are given in Section VI. 4-3. CLEANING. 4-4. Clean metal parts with cleaning solvent, Federal Specification P-D-680, Type I or II. Wipe clean with a clean dry cloth. Parts may be sprayed or immersed in the solvent, whichever is convenient. Apply service-approved corrosion-preventive com- pounds on all steel parts after cleaning. Clean all electric parts with a soft-bristle brush or a lint-free cloth. Remove all traces of corrosion or other deposits that may interrupt electrical continuity. 4-5. PERIODIC LUBRICATION. 4-6. Perform periodic lubrication of the check stand in the manner and at the inter- vals prescribed in figure 4-1. Figure & Index No. Item Interval Method Lubricant 1, Fig. 4-2 Lube Fittings 180 Days Grease Gun MIL-G- 10924 2, Fig. 4-2 Wheel Bearings 180 Days Hand Pack MIL-G- 10924 3, Fig. 4-2 Moving Parts 180 Days Oil Can MIL-L-7870 Fig. 4-3 Speed Increaser 180 Days Drain and Fill MIL-L-7808 Figure 4-1. Table of Periodic Lubrication 4-1
  • 40.
    Figure 4-2. MobileCheck Stand, Lubrication Diagram Figure 4-3. Draining the Speed Increaser Lubricating Oil 4-2
  • 41.
    4-7. PERIODIC INSPECTIONAND MAINTENANCE. 4-8. Perform periodic inspection and maintenance of the items listed in figure 4-4 at the intervals indicated. During periods of frequent use or of operation in severe climatic or environmental conditions, the inspection and maintenance schedule should be altered accordingly. Item Interval Battery 30 Days Method Visual and Operational Inspection and Maintenance a. Inspect vent openings for restrictions. b. Check level of electrolyte. c. Check connections for security of attachment. d. Check caps and case for leaks and cracks. e. Clean corroded areas. Note Refer to TM-11-6140-205-12 when performing further battery maintenance. Fire Extinguisher 30 Days Visual and Operational a. Check clamp and support bracket for security of attachment. b. Check all moving parts for corrosion and damage. c. Inspect horn for cracks and chips. Figure 4-4. Table of Periodic Inspection and Maintenance (Sheet 1 of 8) 4-3
  • 42.
    Item Interval MethodInspection and Maintenance Fire Extinguisher 30Days Visual and d. Weigh, recharge if (Cont) Operational required, and perform all inspections and mainte- nance prescribed by the manufacturer. Tires 30 Days visual a. Check for cuts, cracks, excessive or abnormal wear on any surface. b. Check for proper air pressure (40 to 45 psig). Controle Console and Instrument Panel 60 Days Visual and Operational a. Check connectors for dirt and corrosion. b. Check harnesses and cable for security of attachment and chafing. c. Check all external relay connections for security (power off). d. Check ground connections for security. e. Check all insulation for chafing and wear. f. Check mounting bolts and lugs for security of attach- ment. g. Check circuit breakers for operation. h. Check warning lights for defective lamps. Figure 4-4. Table of Periodic Inspection and Maintenance (Sheet 2 of 8) 4-4
  • 43.
    Item Interval MethodInspection and Maintenance Harnesses, Cables, Wire Assemblies, and Terminal Blocks 60 Days Visual and Operational a. Check continuity of all harnesses, cables, and wire assemblies. b. Check all connectors for bent pins. c. Check wire insulation for chafing and wear. d. Check that terminal assem- blies are secure and prop- erly mounted. Brakes and Link- age Assembly 90 Days Visual and Operational a. Test that parking brakes hold check stand when load is applied. b. Check locking and unlock- ing action of brake lever. c. Check all attaching parts for security of attachment, stripped threads, and corrosion. d. Check brake lining adjust- ment. Fuel Filter and Fuel Lines 90 Days Visual a. Clean the filter case. b. Check that the seal is flexible and free of cracks. c. Install new element and new O-rings. Figure 4-4. TabIe of Periodic Inspection and Maintenance (Sheet 3 of 8) 4-5
  • 44.
    Item Fuel Filter and FuelLines (Cont) Interval 90 Days Method visual Inspection and Maintenance d. Check all lines and fittings for stripped threads, and for security of attachment. Fuel Tank 90 Days Visual a. Inspect fuel tank for leaks. b. Check drain fittings for damage and security of attachment. c. Check filler cap and dip- stick for damage and for loose fit on the filler neck. d. Check dipstick for reada- bility of measurement and for security of attachment to the filler cap. Speed Increaser 90 Days Visual a. Check all nuts and bolts for stripped threads, and for security of attachment. b. Remove cover from input shaft housing. Check the input shaft for cracks, wear, chipped splines, and chipped teeth. c. Check oil sight glass for leaks, cracks, and clear- ness. d. Check oil breather for restricted vents. e. Check oil filler cap and fitting for stripped threads. Figure 4-4. Table of Periodic Inspection and Maintenance (Sheet 4 of 8) 4-6
  • 45.
    Item Grounding Wires and Post Interval 90Days Method Visual Inspection and Maintenance a. Check wires for fraying. b. Check attaching nuts and post for stripped threads. c. Check wire terminals, nuts, and washers for corrosion, and for secu- rity of attachment. Lubrication Fittings 90 Days Visual Check that all lubrication fittings are installed and undamaged. See figure 4-2 for location of lubrica- tion fittings. Air Inlet Silencer 180 Days Visual a. Check clamps for cracks and stripped threads. b. Check chain for worn or broken links. c. Check flexible coupling for tears, cuts, and wear. d. Check elbow for dents and cracks. e. Check all welds for cracks. f. Check insulation and screens for tears, secu- rity of attachments, and for accumulation of foreign particles which may be ingested by the APU. Figure 4-4. Table of Periodic Inspection and Maintenance (Sheet 5 of 8) 4-7
  • 46.
    Item Interval Exhaust Silencer180 Days Method visual Inspection and Maintenance a. Inspect all weld for cracks. b. Inspect all rivets for looseness. c. Check retractable exhaust inlet tube for cracks, dents, and binding. d. Check clamp for cracks and stripped threads. e. Check chain for worn or broken links. f. Using a flashlight, inspect the interior of silencer for loose, burned, and torn screening and insula- tion. g. Inspect bypass door for proper closing, cracks, and damage. Inspect blast plate (rear of door) for burn-through, cracks, warpage, and looseness. Frame 180 Days Visual a. Examine all structural components of the trailer, such as angles, beams, supports, and welded sec- tions for cracks, weak- ness, and failures. b. Check all components for security of attachment. Figure 4-4. Table of Periodic Inspection and Maintenance (Sheet 6 of 8) 4-8
  • 47.
    Item Interval Frame (Cont)180 Days Method Visual Inspection and Maintenance c. Check all attaching parts for stripped threads and corrosion. d. Check reflectors for broken glass. e. Check all stowage equipment for security of attachment. Running Gear 180 Days Visual and Operational a. Check wheels for align- ment and proper train- ing. b. Check wheel rims for cracks and dents, and attaching hardware for stripped threads. c. Remove wheel hub assem- blies and check bearings for damage, flat spots, corrosion, and freedom of movement. d. Check bearing races for scoring, nicks, and looseness. e. Check grease seals and retainers for wear and damage. f. Check brake shoes and lining for damage and wear. Figure 4-4. Table of Periodic Inspection and Maintenance (Sheet 7 of 8) 4-9
  • 48.
    Item Interval MethodInspection and Maintenance Running Gear (Cont) 180 Days visual and g. Check brake drums for Operational scoring and wear. h. Check all attaching hard- ware for cracks and stripped threads. i. Check steering mechanism for freedom of movement. j. Check tie rods for loose- ness and play. Speed Increaser 180 Days visual a. Remove generators and the aft metal cover, and check oil seals for leaks. b. Dram the oil. Inspect oil drain plug for stripped threads. Separate mag- netic plug from dram plug, and check internal spring for corrosion and freedom of movement. Inspect magnet for metal particles, and for mag- netization. Figure 4-4. Table of Periodic Inspection and Maintenance (Sheet 8 of 8) 4-10
  • 49.
    4-9. APPLICABLE SPECIFICATIONS. 4-10.Refer to figure 4-5 for a table listing the Government Specifications applying to the maintenance and restoration of the check stand to service we. Use/Item Specification Remarks Compound, Chemical Film MIL-C-5541 Finish Painting, Trailer Assembly TT-E-489, FED * STD 595, Color 13538 Greasing, Wheel Bearings, and General Lubrication Lettering, Black MIL-G-10924 Lettering, Red Lubrication, Brake Linkage FED STD 595, Color No. 17038 FED STD 595, Color No. 11136 MIL-L-7870 Primer, Trailer Assembly Servicing, Speed Increaser Striping, Black TT-P-666 Welding, Trailer Assembly MIL-L-7808 FED STD 595, Color No. 17038 MIL-W-8604 Apply to exposed unpainted trailer parts. Two coats Apply to wheel bearings and lubrication fittings. Stenciled Stenciled Apply with oil can on moving Parts. One coat Fill to “OIL LEVEL” mark Stenciled Noncritical welding Figure 4-5. Table of Applicable Specifications 4-11/4-12
  • 51.
    SECTION V ILLUSTRATED PARTSBREAKDOWN 5-1. GENERAL. 5-2. This section contains an Illustrated Parts Breakdown (IPB) of the mobile check stand. Each illustration is accompanied by a list containing the manufacturer’s part number, nomenclature, and quantity per assembly. 5-3. Items that are purchased by Solar and used without alteration are identified by the vendor’s part number. The vendor’s name and address is indicated by a five-digit number, following the part nomenclature. The codes for the listed vendors are in ac- cordance with the Federal Supply Code for Manufacturers, Cataloging Handbook H4-1. 5-4. This Illustrated Parts Breakdown provides supply information for all replacea- ble parts of the mobile check stand. The exploded views of assemblies and component parts reflect engineering drawing breakdown and are not necessarily suitable for use as guides to procedures for service or maintenance. However, procedures described in other sections of this manual reference applicable illustrations in this section for identification and location of parts. Code Vendor G88042 05277 08484 09133 09922 Army Air Force drawings under custodianship of the Air Force Westinghouse Electric Corp. Semi-conductor Dept. Youngwood, Pennsylvania Breeze Corporations Inc. Union, New Jersey Kierulf Electronics Inc. Los Angeles, California Burndy Corp. Norwalk, Connecticut Code Vendor 10424 Magesco Inc. Alhambra, California 14704 Crydom Laboratories Inc. Garden Grove, California 14892 Brake and Steering Division of The Bendix Corp. South Bend: Indiana 22573 Saginaw Products Corp. Gardena, California 33525 Walter Kidde and Company, Inc. Belleville, New Jersey 5-1
  • 52.
    Code Vendor CodeVendor 44655 57733 59730 65092 70040 72741 74063 Ohmite Manufacturing Co. Skokie, Illinois Stewart-Warner Corp. Chicago, Illinois Thomas and Betts Co. Elizabeth, New Jersey Weston Instruments Inc. W e s t o n - N e w a r k Newark, New Jersey AC Spark Plug Corp. of General Motors Corp. Flint, Michigan Dorman Products Co. Inc. Cincinnati, Ohio Hartman Electric Mfg. Co. Mansfield, Ohio 76680 National Seal Division of Federal-Mogul-Bower Bearings Inc. Redwood City, California 81321 Purolator Products Inc. Rahway, New Jersey 81861 Burton Electric Co. El Segundo, California 82121 Electro Switch Corp. Weymouth, Massachusetts 86831 Roylyn Inc. Glendale, California 97484 Technical Development Co. Glenolden, Pennsylvania 98625 Aeroquip Corp. Marman Division Los Angeles, California 5-2
  • 53.
    Figure 5-1. DualPurpose Mobile Check and Adjustment/Generator Stand (Sheet 1 of 4) 5-3
  • 54.
    Figure Units Usable &Per on Index No. Part No. 1 2 3 4 5 6 7 DESCRIPTION Assy Code 5-1- 45977-0 -1 -2 891519 870752 -3 MS21045-6 -4 4N960-616 - 5 ANG-7A -6 MS24498-1 -7 MS25182-2 -8 AN3156-3 -9 21590-0 -10 MS24665-151 -11 MS960C416L -12 MS20392-3C11 -13 47702-0 -14 MS21045-6 -15 AN960-616 -16 AN6-7A -17 47704-0 -18 AN815-6 -19 MS29512-06 -20 47705-0 -21 AN816-6 -22 47706-0 -23 AN919-12 -24 MS29512-08 -25 5656748 -26 5620653 -27 MS20364-624C -28 AN960-616 -29 MS35266-108 -30 MS21045-4 STAND, Mobile check and adjustment/ generator, dual purpose EXTINGUISHER, Fire (33525) BRACKET, Clamp-type (33525) (ATTACHING PARTS) LOCKNUT WASHER BOLT - - - - * - - - - BATTERY (Government furnished) RECEPTACLE, Connector CLAMP, Battery holddown STUD (ATTACHING PARTS) PIN, Cotter WASHER PIN, Clevis - - - - * - - - - RETAINER, Battery (ATTACHING PARTS) LOCKNUT WASHER BOLT - - - - * - - - - LINE ASSEMBLY UNION O-RING LINE ASSEMBLY NIPPLE HOSE ASSEMBLY REDUCER O-RING PUMP, Fuel, electric (70040) (ATTACHING PARTS) BRACKET (70040) LOCKNUT WASHER SCREW LOCKNUT. 5-4 1 1 1 4 4 4 1 1 2 2 2 2 2 1 4 4 4 1 1 1 1 2 1 2 2 1 1 2 2 2 1
  • 55.
    Figure & Index No. units Usable Peron Part No. 1 2 3 4 5 6 7 DESCRIPTION Assy Code 5-1-31 AN960-416L -32 AN520-416-28 -33 46424-l 1 2 2 2 2 -34 MS21045-4 -35 37327-l -36 AN960-416L -37 AN4-27A -38 -39 MS21045-6 -40 AN960-616 -41 ANG-10A -42 AN929-6 -43 AN924-6 -44 AN833-6 47703-0 WASHER SCREW *- - - - - - - - FILTER, Fuel, hydraulic (See figure 5-8 for detail breakdown) (ATTACHING PARTS) LOCKNUT SPACER WASHER BOLT BRACKET, Fuel pump and filter (ATTACHING PARTS) LOCKNUT WASHER BOLT - - - - * - - - - CAP NUT ELBOW 2 1 1 2 2 2 1 1 1 5-5
  • 56.
    Figure 5-1. DualPurpose Mobile Check and Adjustment/Generator Stand (Sheet 2 of 4) 5-6
  • 57.
    Figure Units Usable &Index Per On No. Part No. 1 2 3 4 5 6 7 DESCRIPTION Assy Code 5-l-45 47697-0 -46 MS21045-6 -47 AN960 -616 -48 AN6-6A -49 MV89009A- 58623 RS-108-060 24304-300 SILENCER ASSEMBLY, Exhaust (ATTACHING PARTS) LOCKNUT WASHER BOLT ---- * ---- RETAINER, V-type coupling (98625) 4 4 4 1 -50 -51 1 1 -52 MS21045-6 -53 AN960-616 -54 AN6-6A CHAIN ASSEMBLY (86831) SILENCER ASSEMBLY, Air inlet ATTACHING PARTS) LOCKNUT WASHER BOLT - - - - * - - - - 4 4 4 -55 NAS1375A28- SB020 QS600M116W 45977-6 RS-108-090 No Number DUCT, Flex 1 -56 -57 -58 -59 1 1 1 1 -60 -61 MS21045-4 AN960-416L CLAMP (08484) CLAMP CHAIN ASSEMBLY (86831) TACHOMETER GENERATOR*, Miniature, per MIL-G-26611, Type GEU-7A, (Government- furnished) (ATTACHING PARTS) LOCKNUT* WASHER* - - - - * - - - - 4 4 -62 7923165 -63 31220-002 -64 MS21045-6 -65 AN960-616 ADAPTER* (70040) GENERATOR, AC (Government- furnished) ATTACHING PARTS) LOCKNUT WASHER - - - - * - - - - 1 1 8 8 *Loose parts 5-7
  • 58.
    Figure units Usable &Index Per On No. Part No. 1 2 3 4 5 6 7 DESCRIPTION Assy Code 5-l-66 900615C1 -67 48616-1 -68 23032-022 -69 MS21045-5 -70 AN960-516 -71 A N 4 0 4 4 - 1 -72 4 7 9 5 4 - 0 -73 MS21045-8 -74 AN960-816 -75 AN8-2lA -76 47698-0 -77 MS21045-6 -78 AN960-616 COVER, Terminal block, ac generator GASKET STARTER-GENERATOR, DC (Government-furnished) (ATTACHING PARTS) LOCKNUT WASHER ----*---- 1 1 1 4 4 1 1 GASKET SPEED INCREASER ASSEMBLY (See figure 5-7 for partial breakdown) (ATTACHING PARTS) LOCKNUT 4 WASHER 4 BOLT 4 - - - - * - - - - COVER ASSEMBLY 1 (ATTACHING PARTS) LOCKNUT 6 WASHER 6 5-8
  • 59.
    Figure 5-1. DualPurpose Mobile Check and Adjustment/Generator Stand (Sheet 3 of 4) 5-9
  • 60.
    Figure Units Usable &Index Per On No. Part No. 1 2 3 4 5 6 7 DESCRIPTION Assy Code 5-l-79 45977-l -80 47709-0 -81 MS21045-6 -82 AN960-616 -83 AN6-6A -84 47694-0 1 4 4 4 -85 MS21045-6 -86 AN960-616 -87 ANG-10A -88 45977-3 -89 45977-2 -90 MS21044N08 -91 AN960-8L -92 AN505-8-11 -93 -94 45977-5 45977-4 1 1 2 2 2 -95 MS21044N08 -96 AN960-8L -97 AN505-8-11 CABLE ASSEMBLY, External power, 3-phase, ac plug HANGER, Power cable (ATTACHING PARTS) LOCKNUT WASHER BOLT ---- * ---- 1 1 3 3 3 CONSOLE ASSEMBLY, Control (See figure 5-2 for detail breakdown) (ATTACHING PARTS) LOCKNUT WASHER BOLT ----*----__ COVER, AC control BASE, AC control (ATTACHING PARTS) LOCKNUT WASHER SCREW - - - - * - - - - 1 1 2 2 2 COVER, Engine control BASE, Engine control (ATTACHING PARTS) LOCKNUT WASHER SCREW - - - - * - - - - 5-10
  • 61.
    Figure 5-1. DualPurpose Mobile Check and Adjustment/Generator Stand (Sheet 4 of 4) 5-11
  • 62.
    Figure Units Usable &Index Per On No. Part No. 1 2 3 4 5 6 7 DESCRIPTION Assy code 5-l-98 MS21045-3 -99 AN960-10 -100 MS16998-29 -101 MS21919H4 -102 47707-0 -103 MS16998-27 -104 MS35337-43 -105 AN960-10 -106 MS21919H8 -107 MS16998-27 -108 MS35337-43 -109 AN960-10 -110 MS21919H10 -111 MS16998-27 -112 MS35337-43 -113 AN960-10 -114 MS21919H4 -115 MS21045-3 -116 AN960-10 -117 MS16998-29 -118 MS21919Hl2 -119 MS21045-6 -120 AN935-616 -121 AN960-616 -122 AN960-616 -123 AN316-6 -124 AN935-616 -125 AN960D616 -126 AN960D616 -127 MSl6998-76 -128 29217-1 -129 47708-0 -130 MS21045-3 -131 AN960-10 -132 AN3-519 LOCKNUT WASHER CAPSCREW CLAMP HARNESS ASSEMBLY, Engine control CAPSCREW LOCKWASHER WASHER CLAMP CAPSCREW LOCKWASHER WASHER CLAMP CAPSCREW LOCKWASHER WASHER CLAMP LOCKNUT WASHER CAPSCREW CLAMP LOCKNUT LOCKWASHER WASHER WASHER NUT, Check LOCKWASHER WASHER WASHER CAPSCREW THERMOCOUPLE BRACKET, Thermocouple stowage (ATTACHING PARTS) LOCKNUT WASHER BOLT 2 4 2 2 1 1 1 1 1 1 1 1 1 1 1 1 1 1 2 1 1 1 1 1 1 1 1 1 1 1 1 1 2 2 2 5-12
  • 63.
    Figure Unite Usable &Index Per On No. Part No. 1 2 3 4 5 6 7 DESCRIPTION Assy Code 5-l-133 MS3105-20 -134 MS21044N04 -135 AN960-4L -136 AN515-4R10 -137 47696-0 -138 MS21045-6 -139 AN960-616 -140 AN6-10A -141 -142 MS21045-6 -143 AN960-616 -144 AN6-7A -145 47903-1 -146 47693-0 47710-1 RECEPTACLE, Electrical dummy stowage (ATTACHING PARTS) LOCKNUT WASHER SCREW - - - - * - - - - FRAME ASSEMBLY, Engine support (ATTACHING PARTS) LOCKNUT WASHER BOLT - - - - * - - - - CHANNEL (ATTACHING PARTS) LOCKNUT WASHER BOLT *- - - - - - - - PLATE, Identification TRAILER, Mobile check and adjustment stand, dual purpose (See figure 5-4 for detail breakdown) 1 4 4 4 1 4 4 4 1 4 4 4 1 1 5-13
  • 64.
    Figure 5-2. ControlConsole Assembly (Sheet 1 of 2) 5-14
  • 65.
    Figure Units Usable &Index Per On No. Part No. 1 2 3 4 5 6 7 DESCRIPTION Assy Code 5-2- 47694-0 -1 47725-l -2 MS21044N08 -3 AN960-8L -4 AN515-8R8 -5 TD-808A -6 MS21044N3 -7 AN960-10L -8 AN520-10R10 -9 -10 -11 -12 -13 MS27212-1-4 AN340-4 AN935-4L AN960-4L AN515-4R6 2 2 2 2 -14 MS20341-6S -15 AN935-6L -16 AN960-6L -17 MS25226-2-3 -18 51250-003 4 4 4 1 1 -19 MS21044N3 -20 AN960-10L -21 AN3C37A -22 B-138FH -23 MS21044N3 -24 AN960-10L -25 AN520-10R10 CONSOLE ASSEMBLY, Control (See figure 5-l for next higher assembly) RELAY (ATTACHING PARTS) LOCKNUT WASHER SCREW - - - -* - - - - RELAY, AC overvoltage (74063) (ATTACHING PARTS) LOCKNUT WASHER SCREW - - - - * - - - - TERMINAL BOARD (ATTACHING PARTS) NUT LOCKWASHER WASHER SCREW - - - - * _ - - - NUT LOCKWASHER WASHER BUS, Terminal board REGULATOR, AC, voltage (Government-furnished) (ATTACHING PARTS) LOCKNUT WASHER BOLT CONTACTOR, AC power (74063) (ATTACHING PARTS) LOCKNUT WASHER SCREW *- - - - - - - - 5-15 Ref 5 20 40 20 1 4 8 4 1 4 8 4 1 4 8 4
  • 66.
    Figure Units Usable &Index Per On No. Part No. 1 2 3 4 5 6 7 DESCRIPTION Assy Code 5-2 -26 -27 FIL50 F3H2 -28 MS21044N3 -29 AN960-10L -30 AN507-1032R12 -31 880-6-1001 -32 MS21044N3 -33 AN960-10L -34 AN520-10R8 -35 MS21044N3 -36 AN970-10L -37 AN520-10R16 LIMITER (09922) BASE, Mounting (09922) (ATTACHING PARTS) LOCKNUT WASHER SCREW *- - - - - - - - TRANSFORMER, Current (65092) (ATTACHING PARTS) LOCKNUT WASHER SCREW *- - - - - - - - LOCKNUT WASHER SCREW 3 1 2 2 2 3 6 6 6 2 4 1 5-16
  • 67.
    Figure 5-2. ControlConsole Assembly (Sheet 2 of 2) 5-17
  • 68.
    Figure &Index No. Units Usable Per On PartNo. 1 2 3 4 5 6 7 DESCRIPTION Assy Code 5-2-38 A-700W -39 MS21044N3 -40 AN960-10L -41 AN520-10Rl0 -42 MS25226-8-2 -43 MS27212-1-12 -44 AN340-4 -45 AN935-4L -46 AN960-4L -47 AN515-4R6 6 6 6 6 -48 M520341-6S -49 AN935-6L -50 AN960-6L -51 M525226-2-2 -52 AN5534-2 -53 MS21044N08 -54 AN960-8L -55 AN515-8R12 2 4 2 1 -56 51065-014 -57 MS21044N06 -58 AN960-10L -59 AN520-10Rl0 -60 AM-71lCF -61 MS21044N3 -62 AN960-10L -63 AN520-10Rl0 -64 0560A RELAY, Reverse current (74063) (ATTACHING PARTS) LOCKNUT WASHER SCREW ---- * ---- LINK, Terminal connecting BOARD, Terminal (ATTACHING PARTS) NUT LOCKWASHER WASHER SCREW - - - - * - - - - NUT LOCKWASHER WASHER BUS, Terminal board RESISTOR, Thermocouple (ATTACHING PARTS) LOCKNUT WASHER SCREW - - - - * - - - - REGULATOR, DC static voltage (Government-furnished) (ATTACHING PARTS) LOCKNUT WASHER SCREW - - - - * - - - - RELAY, Starter dropout (74063) (ATTACHING PARTS) LOCKNUT WASHER SCREW *- - - - - - - - RESISTOR, Adjustable (44655) 1 4 8 4 1 2 24 18 18 2 1 4 8 4 1 4 8 4 1 5-18
  • 69.
    Figure & Index No. Units Usable PerOn Part No. 1 2 3 4 5 6 7 DESCRIPTION Assy Code 5-2-65 -66 MS21044N06 -67 AN960-6L -68 AN515-6R6 -69 -70 MS21044N08 -71 AN960-8L -72 AN515-8R8 -73 -74 -75 AN515-8R8 -76 AN960-8L -77 144 -78 1945 -79 44163-2 -80 900527C1 -81 47701-0 NO. 9 38141-2 368M 47695-1 BRACKET, Mounting (44655) (ATTACHING PARTS) LOCKNUT WASHER SCREW - - - - * - - - - BRACKET, Rectifier (ATTACHING PARTS) LOCKNUT WASHER SCREW RECTIFIER (05277) PANEL, Instrument, console (See figure 5-3 for detail breakdown) (ATTACHING PARTS) SCREW WASHER - - - -* - - - - LOCKNUT (59730) NIPPLE, Insulated, chase (59730) PLATE, Identification PLATE, Instruction CONSOLE, Assembly of 1 2 4 2 1 2 4 2 2 1 6 12 3 2 1 1 1 5-19
  • 70.
    Figure 5-3. ConsoleInstrument Panel Figure Units Usable & Index Per a l No. Part No. 1 2 3 4 5 6 7 DESCRIPTION Assy Code 5-3- 47695-1 -1 PN67A -2 AN515-10Rl0 -3 AN935-10L -4 AN960-10L -5 MS25041-8-327 -6 MS25041-7-327 -7 MS25201-4 PANEL, Instrument, console (See figure 5-2 for next higher assembly) SWITCH, Selector (82121) (ATTACHING PARTS) SCREW LOCKWASHER WASHER ---- * ---- Ref 1 4 4 4 1 1 1 INDICATOR, Light INDICATOR, Light SWITCH 5-20
  • 71.
    Figure units Usable &Index Per on No. Part No. 1 2 3 4 5 6 7 DESCRIPTION Assy Code 5-3-8 2524-1101003 -9 MS21044N04 -10 AN960-4L -11 AN515-4R12 -12 MM-6602-16A -13 MS21044N04 -14 AN960-4L -15 AN515-4R12 -16 NO NUMBER -17 AN500-256 -18 MS28055-11 -19 -20 MS20365-832 AN500-832 -21 NO NUMBER -22 -23 MS28055-11 -24 MS20365-832 -25 AN500-832 -26 MS25041-6-327 INDICATOR, Light AN500-256 VOLTMETER (65092) (ATTACHING PARTS) LOCKNUT WASHER SCREW - - - - * - - - - AMMETER (09133) (ATTACHING PARTS) LOCKWASHER WASHER SCREW INDICATOR, Temperature, per MIL-I-9443, type MJ-2 (ATTACHING PARTS) SCREW (Furnished with Part No. MS28055-11) - - - - * - - - - FLANGE ASSEMBLY, Mounting (ATTACHING PARTS) LOCKNUT (Furnished with Part No. MS28055-11) SCREW (Furnished with Part No. MS28055-11) - - - - * - - - - INDICATOR, Tachometer, per MIL-I-25623, Type MU-l (ATTACHING PARTS) SCREW (Furnished with Part No. MS28055-11) - - - - * - - - - FLANGE ASSEMBLY, Mounting (ATTACHING PARTS) LOCKNUT (Furnished with Part No. MS28055-11) SCREW (Furnished with Part No. MS28055-11) - - - - * - - - - 1 3 3 3 1 3 3 3 1 4 1 4 4 1 4 1 4 4 3 5-21
  • 72.
    Figure & Index No. PartNo. Units Usable Per On 1 2 3 4 5 6 7 DESCRIPTION Assy Code 5-3-27 MS25041-7-327 INDICATOR, Light 1 -28 MS25244-10 BREAKER, Circuit 2 -29 MS35058-22 SWITCH 1 -30 MS25201-5 SWITCH 1 -31 CL-400 METER, Frequency (14704) 1 (ATTACHING PARTS) -32 MS21044N06 LOCKNUT 3 -33 AN960-6L WASHER 3 -34 AN515-6R14 SCREW 3 - - - - * - - - - 5-22
  • 73.
    Figure 5-4. MobileCheck Stand Trailer Assembly 5-23
  • 74.
    Figure &Index No. Units Usable Per on Part No. 1 2 3 4 5 6 7 DESCRIPTION Assy Code 5-4- 47693-0 -1 48B7796 -2 COMM -3 COMM -4 COMM -5 MS35387-1 -6 COMM -7 COMM -8 COMM -9 MS35387-2 -10 COMM -11 COMM -12 COMM -13 MS24665-208 -14 C2 -15 31110 8 8 8 1 1 1 -16 MS90276-68 -17 MS35338-46 -18 MS4665-283 -19 CO -20 Y4 -21 COMM -22 NO NUMBER -23 7004 -24 COMM -25 COMM TRAILER, Mobile check and adjust- ment stand, dual purpose (See figure 5-1 for next higher assembly) RING, Tiedown (G88042) (ATTACHING PARTS) LOCKNUT (3/8 - 16 NF) WASHER (3/8-inch) BOLT (3/8 - 16 NF x 1 inch) *- - - - - - - - REFLECTOR (Red) (ATTACHING PARTS) NUT (1/4 inch) WASHER (1/4 inch) BOLT (1/2 - 20 NF x 3/4 inch) - - - - * - - - - REFLECTOR (Amber) (ATTACHING PARTS) NUT (1/4 inch) WASHER (1/4 inch) BOLT (1/2 - 20 NF x 3/4 inch) PIN, Cotter PIN, Clevis (72741) LEVER ASSEMBLY, Brake (22573) (ATTACHING PARTS) CAPSCREW LOCKWASHER - - - - * - - - - PIN, Cotter PIN, Clevis. (72741) CLEVIS (72741) NUT, Plain (3/4 - 16 NF) ROD (22573) BLOCK, Pillow (10424) (ATTACHING PARTS) BOLT (3/8 - 16 NF x 1 inch) LOCKWASHER (3/8-inch, split) - - - - * - - - - 5-24 Ref 4 8 8 8 4 8 8 8 4 2 2 4 4 4 4 2 2 4 4
  • 75.
    Figure & Index No. Units Usable PerOn Part No. 1 2 3 4 5 6 7 DESCRIPTION Assy Code 5-4-26 -27 -28 -29 3 3 1 1 -30 CD-109 -31 -32 COMM -33 COMM -34 -35 -36 1 1 1 1 1 -37 -38 COMM -39 COMM -40 COMM -41 COMM -42 -43 -44 -45 -46 -47 -48 MS9048-234 7005 NO NUMBER COMM ND-1299 COMM NO NUMBER COMM 20672 20720 COMM COMM COMM 20723 MS24665-360 20716 47693-I FRAME, Chassis PIN, Roll ARM, Lever (22573) ROD (22573) FITTING, Drain (l/2-type 304, pipe plug) FILLER CAP AND DIPSTICK ASSEMBLY FILLER NECK (ATTACHING PARTS) BOLT (1/4 - 20 NF x 3/4 inch) LOCKWASHER (l/4 inch) ---- * ---- GASKET (l/16-inch neophrene) LINE ASSEMBLY, Vent ELBOW (69F, 3/16xl/8) GEAR, Running (22573) AXLE ASSEMBLY, Front (22573) (See figure 5-5 for detail breakdown) (ATTACHING PARTS) NUT, “U” bolt (1/2 - 13 NF) LOCKWASHER (1/2 inch) PLATE (3/8 x 1-1/2 x 4-1/8 inches) BOLT, “U” (1/2 - 13 NF x 2-1/16 ID x 3-3/4-inches legs) - - - - * - - - - LOCKNUT (5/8 - 18 NF) (See figure 5-6) WASHER (1-3/8 OD x 5/8 ID x 3/16 inches) (See figure 5-6) BOLT (5/8 - 18 NF x 3-3/4 inches) (See figure 5-6) AXLE ASSEMBLY, Rear (22573) (See figure 5-6 for detail breakdown) (ATTACHING PARTS) PIN, Cotter (See figure 5-6) PIN, Pivot (22573) (See figure 5-6) - - - - * - - - - 5-25 1 1 6 6 16 8 4 4 Ref Ref Ref 1 Ref Ref 1
  • 76.
    Figure 5-5. FrontAxle Assembly 5-26
  • 77.
    Figure Units Usable &Index Per On No. Part No. 1 2 3 4 5 6 7 DESCRIPTION Assy Code 5-5- NO NUMBER AXLE ASSEMBLY, Front (22573) Ref -1 -2 COMM -3 COMM -4 COMM -5 COMM -6 COMM -7 COMM -8 -9 -10 -11 -12 -13 -14 -15 -16 -17 -18 -19 -20 -21 -22 -23 -24 -25 -26 -27 -28 -29 -30 -31 20711 COMM 6954-1 1610B MS24665-495 6812B 6809 AN316-12R 6899-14 1610B MS24665-500 6898 20195 6403-AL MS35690-822 AN935-816 6440 6394 AN380-4-7 AN320-16 5316 15123 15245 13021 24780 24720 6405 6408-AL (See figure 5-4 for next higher assembly) LATCH ASSEMBLY, Towbar (22573) SPRING (1/16 ID x 71/16 OD x 6 inch) S-Hook PIN, Cotter (1/8 x 1 inch) PIN, Pivot (3/8 x 6.5 inches) LATCH (1/4 x 1 x 15-5/8 inches) PIN, Cotter (22573) PIN, Pivot (22573) (3/4 x 5-5/8 inches) TOWBAR ASSEMBLY (22573) FITTING, Lube (57733) PIN, Cotter PIN, Clevis (22573) CLEVIS (22573) NUT, Jam ROD, Tie (22573) FITTING, Lube (57 733) PIN, Cotter (22573) PIN, Pivot (22573) TONGUE (22573) HUB ASSEMBLY (22573) NUT LOCKWASHER STUD (22573) CAP, Hub PIN, Cotter NUT WASHER, Tongued (22573) CONE, Bearing (22573) CUP, Bearing (22573) SEAL (22573) CONE, Bearing (22573) CUP, Bearing (22573) HUB (22573) RIM ASSEMBLY, 6.00-9 (22573) 5-27 1 1 2 2 1 1 1 1 1 4 4 4 4 2 2 1 1 1 1 2 10 10 10 2 2 2 2 2 2 2 2 2 2 2
  • 78.
    Figure Units Usable &Index Per On No. Part No. 1 2 3 4 5 6 7 DESCRIPTION Assy Code 5-5-32 COMM -33 AN935-616 -34 COMM -35 6408-1 -36 6408-2 -37 COMM -38 COMM -39 AN315-6 -40 MS35338-46 -41 MS90726-68 -42 6813 -43 1610B -44 20709 -45 20720 NUT, PIain hexagon (325-6 x 3/8-24NF2, cadmium-plated) LOCKWASHER 16 BOLT, Hexagon head (60-6-6, 3/8 x 24NF2, 3/4-inch long, cadmium-plated) 16 16 RIM, Half, 6.00-S (22573) 2 RIM, Half, 6.00-S (22573) 2 TIRE (6.00-9, 6-ply rating, arctic) 2 TUBE (6.00-9, 6-ply rating, arctic) 2 NUT 2 LOCKWASHER 2 CAPSCREW 2 PIN, King (22573) 2 FITTING, Lube (57733) 4 KNUCKLE ASSEMBLY (22573) 2 AXLE, Front (22573) 1 5-28
  • 79.
    Figure 5-6. RearAxle Assembly 5-29
  • 80.
    Figure Unite Usable &Index Per On No. Part No. 1 2 3 4 5 6 7 DESCRIPTION Assy code 5-6- NO NUMBER -1 -2 -3 -4 -5 -6 -7 -8 -9 -10 -11 -12 -13 -41 6403 -AL MS35690-822 AN935-816 30796 6394 AN380-4-7 AN320-16 5316 15123 15245 13021 24720 24780 6405 30447 20694 -15 41545 -16 48069 -17 41665 -18 39953 -19 39956 -20 41485 -21 43886 -22 901626 -23 901008 -24 45771 -25 -26 -27 41911 41927 COMM AXLE ASSEMBLY, Rear (22573) (See figure 5-4 per next higher assembly) HUB ASSEMBLY (22573) NUT LOCKWASHER STUD (22573) CAP, Hub (22573) PIN, Cotter NUT WASHER, Tongued (22573) CONE, Bearing (22573) CUP, Bearing (22573) SEAL (22573) CONE, Bearing (22573) CUP, Bearing (22573) HUB (22573) DRUM, Brake (22573) BRAKE ASSEMBLY (Set) (22573) (Bendix Part No. 302283 LH and 302284 RH) (14892) SPRING, Shoe return (14892) NUT, Anchor pin (14892) LOCKWASHER (14892) PIN, Anchor (14892) PLATE, Anchor pin (14892) SHOE ANTI LINING ASSEMBLY (14892) PLATE, Reinforcement (14892) NUT, Eccentric (14892) LOCKWASHER (14892) ECCENTRIC, shoe adjusting (14892) LEVER ASSEMBLY, Brake actuating (14892) STRUT, Brake actuating lever (14892) Ref 2 10 10 10 2 2 2 2 2 2 2 2 2 2 2 2 2 4 4 4 2 4 2 4 4 4 2 2 12N U T 5-30
  • 81.
    Figure Units Usable &Index Per On No. Part No. 1 2 3 4 5 6 7 DESCRIPTION Assy Code 5-6-28 -29 -30 -31 -32 COMM COMM 302286 20712 COMM COMM -33 -34 COMM COMM -35 -36 -37 -38 -39 -40 20714 MS24665-360 1610B 20716 20273 6408-AL COMM -41 -42 -43 -44 -45 AN935-616 COMM 6408-l 6408-2 COMM 2 2 2 2-46 COMM WASHER BOLT (6-3/8 dia, hex-head) PLATE, Backing (14892) STABILIZER ASSEMBLY (22573) LOCKNUT (5 ‘8 - 18NF) WASHER (1-3/8 OD x 5/8 ID x 3/16 inch) BOLT (5/8 - 18 NF x 3-3/4 inch) BUSHING, Rubber (Monroe No. 50450) BAR, Stabilizer (22573) PIN, Cotter FITTING, Lube (57733) PIN, Pivot (22573) AXLE, Rear (22573) RIM ASSEMBLY, 6.00-9 (22573) NUT, Plain (325-6 x 3/8-24NF2, cadmium-plated) LOCKWASHER BOLT, Hexagon head (60-6-6, 3/8 x 24NF2, 3/4-inch long) RIM, Half, 6.00-9 (22573) RIM, Half, 6.00-9 (22573) TIRE (6.00 -9, 6 -ply rating, arctic) TUBE (6.00-9, 6-ply rating, arctic) 12 12 2 1 4 8 4 4 2 1 1 1 1 2 16 16 16 5-31
  • 82.
    Figure 5-7. SpeedIncreaser Assembly 5-32
  • 83.
    Units Usable Per On PartNo. 1 2 3 4 5 6 7 DESCRIPTION Assy Code 47954-0 -1 47969-1 -2 451845J -3 A-734 -4 34666-8 -5 S-53 -6 A-862 -7 B-7238 -8 34666-12 SPEED INCREASER ASSEMBLY (See figure 5-1 for next higher assembly) (Partial breakdown follows*) QUILL, Shaft input SEAL, Oil (76680) PLUG, Drain (97484) O-Ring PLUG, Liquid level (97484) VENT, Breather, (97484) CAP, Breather (97484) O-Ring Ref 1 3 1 3 1 1 1 1 *Field-serviced components of the speed increaser assembly 5-33
  • 84.
    Figure 5-8. FuelFilter Assembly Figure & Index No. 5-8- Units Usable Per On Part No. 1 2 3 4 5 6 7 DESCRIPTION Assy Code Ref46424-l -1 NO NUMBER -2 51399 -3 32152 -4 30323 -5 NO NUMBER 1 1 1 1 2 2 2 2 2 -6 30107 -7 36978-6 -8 30106 -9 30442 -10 30105 FILTER ASSEMBLY, Fuel (See figure 5-1 for next higher assembly) CASE (Part of filter assembly, Type PR306) (81321) ELEMENT, Fuel filter (81321) RING, Backup (8132 1) O-Ring (81321) HEAD (Part of filter assembly, Type PR306)(81321) PLUG, Relief valve (81321) GASKET (81321) GUIDE, Spring (81321) SPRING, Relief valve (81321) PISTON, Relief valve (81321) 1 5-34
  • 85.
    6-1. GENERAL. SECTION VI TROUBLESHOOTING 6-2.System troubles listed in figure 6-1 may be the result of the probable cause in- dicated. Many of the troubles listed are based on practical experience; however, the causes listed are not the only faults that can cause the specified trouble. Unique situ- ations will require special approaches. Repair instructions recommended in the REMEDY column are referenced in the applicable paragraph in Section VII. Figure 6-1 lists troubleshooting data in the following manner: a. TROUBLE. Various troubles that may be encountered during check stand operation. b. PROBABLE CAUSE. The probable causes of a particular trouble are listed in the order in which they are most likely to occur under standard operating conditions. C. REMEDY. Remedies are similarly arranged, but in order of complexity, starting with the simplest remedy. See figures 6-2 and 6-3 when performing electrical checks. 1. Trouble Probable Cause Remedy Front wheels a. Wheels not aligned Align wheels, using standard align- do not track ment procedures. with rear wheels. b. Loose axle “U” Align axle on front plate assembly, bolts, allowing and tighten "U" bolts. axle to slip on front plate assembIy. Figure 6-1. Table of Troubleshooting Procedures (Sheet 1 of 5) 6-1
  • 86.
    Trouble Probable CauseRemedy 1. Front wheels do not track with rear wheels. (Cont) 2. Tire wear uneven. 3. Brakes do not hold against load. c. Excessive wear in kingpin, knuckle assembly, tie rods, or wheel bearings. d. Wheel rim bent or cracked. a. Wheels out of alignment. b. Improper inflation. a. Improper brake adjustment. Lift the trailer to remove weight from wheels. Grasp top and bottom of tire and apply push-pull motion (in on top, out on bottom, and vice versa). If the wheel assembly movement, measured at the tire outer edge, is 1/8-inch, or more, replace kingpin, knuckle assembly, and/or bearings as necessary. Secure steering mechanism. Grasp front and rear of tire and apply push-pull motion (in on front, out on rear, and vice versa). If the wheel assembly movement, measured at the tire outer edge, is 1/8-inch, or more, replace tie rods, tie rod ends, and/or bearings as necessary. Replace wheel. Deflate tire before separating wheel rims. Inflated tire pressure will separate the rim halves with extreme force. Align wheels, using standard align- ment procedures. Inflate the tires to 40 to 45 psig. Cross-switch tires. Replace badly worn tires. Adjust brakes. Refer to paragraph 7-15 for brake adjustment proce- dures. Figure 6-1. Table of Troublesbooting Procedures (Sheet 2 of 5) 6-2
  • 87.
    Trouble Probable CauseRemedy 3. Brakes do not b. Brake linings 1. Adjust linkage if minor wear. hold against w o r n . Straighten rod and linkage if load. (Cont) slightly bent. Replace any por- tion of the linkage assemblies if excessively worn or damaged beyond repair. 2. If worn beyond adjustment, re- place shoe and lining assem- blies. Refer to paragraph 7-14 for brake shoe and lining re- placement procedures. c. Grease seals Remove wheels and replace seals. leaking grease on linings or on Clean lining. brake drum. Replace shoe and lining assembly if saturated. 4. Brakes will a. Worn or damaged Replace worn or damaged parts. not release. parts in brake han- dle assembly or l i n k a g e . b. Brake shoe return Replace shoe return spring. spring broken. 5. Shimmy or a. Low tire air pres- Check tires for proper air pressure side sway s u r e . (40 to 45 psig). while towing. b. Wheels not aligned. Align wheels, using standard align- ment procedures. c. Bent wheel. Replace wheel. Figure 6-l. Table of Troubleshooting Procedures (Sheet 3 of 5) 6-3
  • 88.
    Trouble Probable CauseRemedy 5. Shimmy or side sway while towing. (Cont) Deflate tire before separating wheel rims. Inflated tire pressure will separate the rims with extreme force. d. Worn or bent Straighten rod and linkage if slightly steering linkage or bent. tie rods. Replace any portion of the linkage assemblies if excessively worn or damaged beyond repair. e. Loose or worn Tighten, or replace knuckle knuckle assembly. assembly. 6. Fuel not a. Fuel supply low. Check fuel level, and add fuel if reaching necessary. APU. b. Loose connections, Tighten loose connections. Clear crimps, or re- restrictions, and replace all dam- strictions in fuel aged lines. lines. c. Restricted fuel in- Remove restrictions. take tube, or tank breather vent clogged. d. Defective fuel Check fuel boost pump for proper boost pump. operation. e. Fuel filter clogged. Replace filter element. Refer to paragraph 7-23 for replacement procedure. Figure 6-1. Table of Troubleshooting Procedures (Sheet 4 of 5) 6-4
  • 89.
    Figure 6-1. Tableof Troubleshooting Procedures (Sheet 5 of 5) G-3. TROUBLESHOOTING ELECTRICAL CONTROLS. Trouble Probable Cause Remedy 6. Fuel not f. Entrapped air in Purge the fuel system. Refer to reaching the fuel system. paragraph 2-8 or 3-8, whichever APU. (Cont) purging procedure is applicable. 7. Battery volt- Weak or dead cells. Recharge or replace the battery. age low. 8. Inlet or ex- Loose screening or in- Repair screening or insulation as haust sulation, necessary. silencer noisy. 9. Control Malfunctions of the APU are not Console fully discussed in this manual. When APU troubles occur, follow the troubleshooting instructions out- lined in TM 55-1520-209-20 to iso- late the cause. Troubles traced to the control console must be located by a continuity check to find the de- fective component. Refer to para- graphs 6-3 through 6-14 for control system malfunction information. See figures 6-2 and 6-3 for continu- ity checks. 6-4. Malfunctions in the APU controls should be traced only after it has been estab- lished that the battery is in good condition and that all electrical connections are cor- rectly and tightly connected. It is recommended that APU electrical components be checked for proper operation before troubleshooting the check stand control compo- nents. 6-5. Before performing any troubleshooting procedures, always verify that the power supply components to the APU controls are functioning properly, furnishing 24-volt dc power to the control circuits, and are charging the battery. The following components in the console comprise the power supply to the APU. 6-5
  • 90.
    Battery B contactsof relay K2 Circuit breaker CB1 Indicator light DS6 Circuit breaker CB2 DC starter-generator G3 Reverse current relay K6 DC voltage regulator VRl Starter dropout relay K7 Resistor R3 6-6. If fuel supply problems are encountered, first check switch SI, and then check the boost pump for proper operation. 6-7. If the fuel control system does not operate correctly, carefully check the func- tion of each APU control component and the corresponding relay contacts in the con- sole. Relay and Contacts APU Components K1, contacts A, B, C, D K2, contacts A, B, C, D K3, contacts B K4, contacts B K5, contacts B, C Fuel pressure switch Hour meter Ignition exciter Start fuel valve Main fuel valve 6-8. Malfunctions are indicated by the low oil pressure indicator light DSl, high ex- haust indicator light DS2, and overspeed indicator light DS3, and controlled by the fol- lowing corresponding relay contacts. Relay & Contacts Rectifier K1, contacts C, D K2, contacts A, D K3, contacts A, D K4, contacts A, D K5, contacts A, D K102 CR1 CR2 If malfunction circuits indicate faults, or if false APU shutdown occurs, carefully check all malfunction circuit components. 6-6
  • 91.
    6-9. AC GENERATORSYSTEM. 6-10. Malfunctions in the ac system should be traced by verifying that the ac power switch S101, auxiliary contacts of relay K101, and the circuit breaker closed indicator light DS5 are functioning properly. 6-11. If power is not available at the aircraft terminals, the ac generator G101, volt- age regulator VR101, overvoltage relay K102, ac power contactor K101, limiter CLl0l, and the ac power cable should be checked. 6-12. Problems with proper readouts of ac voltages and amperes should be traced by checking the ac selector switch S102, current transformers CT101, CT102, and CT103, voltmeter M101, and ammeter M102. 6-13. EXHAUST TEMPERATURE SWITCH. 6-14. Improper operation of the APU control system may be traced to the APU ex- haust thermal switch. The switch may be checked with a Jet-Cal test instrument, or equivalent.The normally closed switch contacts should open at 1040 to 1070°F for APU Model T-62T-2, and 1070 to 1090°F for APU Model T-62T-2A. 6-7/6-8
  • 96.
    SECTION VII REPAIR ANDREPLACEMENT INSTRUCTIONS 7-1. GENERAL. 7-2. The following maintenance data includes removal, inspection, disassembly, reassembly, and installation of the mobile check stand components. When maintenance and inspection checks or troubleshooting remedies require the repair of a component the following repair instructions apply. a. Remove all electrical connections when accessible and feasible. Tag all parts to facilitate reinstallation. b. Cap all lines, and seal all openings to prevent the entry of dirt, chips, or other foreign material. c. Replace all gaskets and O-rings. Lubricate the gaskets, O-rings, and flanges with petrolatum, Federal Specification VV-P-236. When replacing the O-rings and oil seals of the speed increaser, lubricate them with oil, Military Specifi- cation MIL-L-7808. d. All parts safetied with lockwire or cotter pins prior to removal or disassembly shall be resafetied in the same manner upon reassembly or installation with new wire or new cotter pins. 7-3. FRONT AXLE ASSEMBLY. 7-4. REMOVAL OF KING PIN. (See figure 5-5.) a. Mount the front of the trailer on a suitable support with the front tires clearing the ground. Set the parking brakes (brake handle up). b. Remove cotter pin (10). Slide clevis pin (11) through the forward arm of knuckle assembly (44) and move tie rod (14) away from the knuckle assembly. c. Remove nut (39), washer (40), and bolt (41) securing king pin (42) in axle shaft (45). 7 - l
  • 97.
    d. Support thetire, wheel, hub assembly, and knuckle assembly, as a unit, and carefully slide king pin (42) through knuckle assembly (44) and axle shaft (45). Remove the wheel and knuckle assembly from the axle shaft. 7-5. INSTALLATION OF KING PIN. a. Carefully position the tire, wheel, hub assembly, and knuckle assembly (44), as a unit, over axle shaft (45). b. Apply a light film of grease, Military Specification MIL-G-10924, on a new king pin (42) and install in knuckle assembly and axle shaft. c. Secure the king pin in place with bolt (41), washer (40), and nut (39). d. Position tie rod (14) over forward arm of the knuckle assembly and install clevis pin (11). Secure clevis pin with new cotter pin (10). e. Lubricate the new king pin with grease, Military Specification MIL-G-10924. 7-6. REMOVAL OF FRONT WHEEL BEARINGS. (See figure 5-5.) a. Mount the front of the trailer on a suitable support with the front tires clearing the ground. Set the parking brakes (brake handle up). b. Remove nuts (19) and washers (20), and remove tire and wheel from hub (31). c. Remove hub cap (22), cotter pin (23), nut (24), and tongued washer (25). d. Slide hub (31) from knuckle assembly (44). CAUTION Cover the bearing surfaces on the knuckle assembly to prevent contamination. e. Remove bearing cones (26, 29), bearing cups (27, 30), and seal (28) from hub (31). CAUTION Cover the open ends of the hub to prevent contamination. 7-2
  • 98.
    7-7. ASSEMBLY ANDINSTALLATION OF FRONT WHEEL BEARINGS. (See figure 5-5. ) 8. b. c. d. e. f. g . h. i. 7-8. a. Assemble new bearing cones (26, 29) and new bearing cups (27, 30) as sets, and handpack with grease, Military Specification MIL-G-10924. Install new bearing cone and bearing cup set (29, 30) in hub (31). Install new seal (28) in hub. Slide the hub over the aft bearing surface of knuckle assembly (44). Install new bearing cone and bearing cup set (26, 27) over the forward bearing surface of the knuckle assembly, ensuring bearing cup (27) is properly seated in the hub. Install tongued washer (25) and nut (24). Tighten nut (24) to seat entire hub assembly. Position the tire and wheel on the hub and secure with washers (20) and nuts (19). Loosen nut (24) just enough to allow the wheel to turn freely but with no side play. Install new cotter pin (23). Install hub cap (22). REMOVAL OF KNUCKLE ASSEMBLY. (See figure 5-5.) Mount the front of the trailer on a suitable support with the front tires clearing the ground. Set the parking brakes (brake handle up). b. Remove nuts (19) and washers (20), and remove tire and wheel from hub (31). c. Remove hub cap (22), cotter pin (23), nut (24), and tongued washer (25). d. Slide hub (31) with bearing cones, cups, and seal, as an assembly, from knuckle assembly (44). CAUTION Cover the open ends of the hub to prevent contamination of seal and bearings. 7-3
  • 99.
    e. Remove cotterpin (10). Slide clevis pin (11) through the forward arm of knuckle assembly (44), and move tie rod (14) away from the knuckle assembly. f. Remove nut (39), washer (40), and bolt (41) securing king pin (42) in axle shaft (45). g. Carefully slide king pin (42) through knuckle assembly and axle beam. Remove the knuckle assembly from the axle shaft. h. Remove grease fittings (43) from the knuckle assembly. 7-9. INSTALLATION OF KNUCKLE ASSEMBLY (See figure 5-5. ) a. Install grease fittings (43) on new knuckle assembly (44). b. Position knuckle assembly over axle shaft (45). c. Apply a light film of grease, Military Specification MIL-G-10927, on king pin (42) and install in knuckle assembly and axle shaft. d. Secure the king pin in place with bolt (41), washer (40), and nut (39). e. Position tie rod (14) over forward arm of the buckle assembly, and install clevis pin (11). Secure the clevis pin with new cotter pin (10). f. Lubricate the king pin and knuckle assembly with grease, Military Specification MIL-G-10927. g. Slide hub (31) with bearing cones, cups, and seal, as an assembly, onto the bearing surfaces of the knuckle assembly. h. Install tongued washer (25), and nut (24). Tighten the nut to seat the entire hub assembly. i. Position the tire and wheel on the hub and secure with washers (20) and nuts (19). j. Loosen nut (24) just enough to allow the wheel to turn freely but with no side play. k. Install new cotter pin (23). 1. Install hub cap (22). 7-4
  • 100.
    7-10. REAR AXLEASSEMBLY. 7-11. REMOVAL OF REAR WHEEL BEARINGS. (See figure 5-6.) a. Mount the aft end of the trailer on a suitable support with the rear tires clear- ing the ground. Block the front tires. b. Release the parking brakes (brake handle down). c. Remove nuts (1) and washers (2), and remove the tire and wheel from hub (13). d. Remove hub cap (4), cotter pin (5), nut (6), and tongued washer (7). e. Slide hub (13) and brake drum (l4), as an assembly, from rear axle (39). CAUTION Cover the bearing surfaces on the rear axle to prevent contamination. f. Remove bearing cones (8, 11), bearing cups (9, 12), and seal (10) from hub (13). CAUTION Cover the open ends of the hub to prevent contamination. 7-12. ASSEMBLY AND INSTALLATION OF REAR WHEEL BEARINGS. (See figure 5-6. ) a. Assemble new bearing cones (8, 11) and new bearing cups (9, 12) as sets, and handpack with grease, Military Specification MIL-G-10927. b. Install new bearing cone and bearing cup set (11, 12) in hub (13). c. Install new seal (10) in hub. d. Slide the hub and brake drum over the aft bearing surface on the rear axle. e. Install new bearing cone and new bearing cup set (8, 9) the forward bearing surface of the rear axle, ensuring bearing cup (9) is properly seated in the hub. f. Install tongued washer (7), and nut (6). 7-5
  • 101.
    g. Tighten nut(6) to seat entire hub assembly. h. Position the tire and wheel on the hub and secure with washers (2) and nuts (1). i. Loosen nut (6) just enough to allow the wheel to turn freely, but with no side play. j. Install new cotter pin (5). k. Install hub cap (4). 7-13. REMOVAL OF BRAKE SHOE AND LINING ASSEMBLIES. (See figure 5-6.) a. Mount the aft end of the trailer on a suitable support with the tires clearing the ground. Block the front tires. b. Release the parking brakes (brake handle down). c. Remove hub cap (4), cotter pin (5), nut (6), and tongued washer (7). d. Slide the tire and wheel, together with hub (13) and brake drum (14) from axle shaft (39). CAUTION Cover the bearing surfaces of the shaft and the open ends of the hub assembly to prevent contamination. e. Disconnect brake linkage from brake actuating lever (25). f. Remove spring (15) from shoe and lining assemblies (20). g. Remove nuts (16), washers (17), anchor pins (18), anchor pin plate (19), and reinforcement plate (21). Remove shoe and lining assemblies (20) from backing plate (30). h. Remove brake actuating lever (25) and strut (26) from slot in backing plate (30). 7-14. ASSEMBLY AND INSTALLATION OF BRAKE SHOE AND LINING ASSEMBLIES. Installation of the brake shoe and lining assemblies is the reverse of the removal pro- cedure given in paragraph 7-13, except as follows: a. Apply a light film of Lubriplate No. 20 on: (1) the contact points of the brake shoe and backing plate; (2) the contact points of the brake actuating lever and 7-6
  • 102.
    the backing plate;(3) the contact surface of the anchor pin plate and backing plate; and (4) the anchor pin threads. b. For intial adjustment of the brake shoe and lining assemblies, insert a feeler gage between the lining and drum nearest the shoe adjusting eccentric. Turn the eccentric clockwise and obtain a 0.008-inch clearance between lining and drum. Tighten the eccentric nut. Note The feeler gage must be a snug fit and must extend through the entire width of the lining. Clearance is to be deter- mined at the closest point in full width. c. Insert a feeler gage between the lining and drum nearest the anchor pins. Adjust the anchor pins and obtain a 0.005-inch clearance between the lining and drum. Tighten the anchor pin nut. 7-15. ADJUSTMENT OF BRAKES. (See figure 5-6). 7-16. Proper brake action and proper brake lining contact is obtained by adjustment at three points. These are the knurled brake handle, the brake shoe adjusting eccen- trics (cams), and the rod and clevis connections of the brake linkage. The following steps outline the procedure for complete adjustment of the brake system. a. b. c. d. e. f. Mount the aft end of the trailer on a suitable support with the tires clearing the ground. Block the front tires. Release the parking brakes (brake handle down). Turn the burled adjustment section of the brake handle counterclockwise and release all tension in the brake linkage. Hold the adjusting cam in position with an open-end wrench, and loosen the cam locking nut. Spin the wheel and turn the adjusting cam in the proper direction to expand the brake shoe until a heavy drag is reached, then gradually turn back the adjusting cam until the wheel turns freely. Make this adjustment at the top and bottom cams for each brake shoe. Hold the adjusting cam in position and tighten the cam locking nut. 7-7
  • 103.
    g. h. l. 7-17. 7-18. a. b. c. d. 7-19. Turn the knurledsection of the brake handle clockwise, taking up the slack in the linkage, until the brakes are fully applied when the brake handle is in the “up” position. Check that the brakes are fully released when the brake handle is in the “down” position. If additional adjustments are required, make the adjustments at the rod and clevis connections of the brake linkage, as necessary. FUEL BOOST PUMP. REMOVAL OF FUEL BOOST PUMP. (See figure 5-1). Disconnect the electrical harness from fuel boost pump (25). Disconnect fuel lines (17, 20) from the boost pump. Cover the open ends of the fuel lines. Remove nipples (21) from the boost pump. Cover the open ports on the boost pump. Remove nuts (27), washers (28), and screws (29) securing the boost pump to bracket (38). Remove the pump from the bracket. INSTALLATION OF FUEL BOOST PUMP. Installation of the fuel boost pump is the reverse of removal. See figures 6-2 and 6-3 when connecting the electrical harness to the fuel boost pump. 7-20. FUEL FILTER. 7-21. REMOVAL OF FUEL FILTER. (See figure 5-1). a. Disconnect fuel line (20) and hose assembly (22) from fuel filter (33). Cap the open end of the fuel line and hose. b. Remove reducers (23) and O-rings (24). Cover the open ports on the filter. c. Remove nuts (34), spacers (35), washers (36), and bolts (37) securing the filter to support bracket (38). Remove the filter from the bracket. 7-22. DISASSEMBLY OF FUEL FILTER. (See figure 5-8). a. Remove filter case (1) from filter head (5). 7-8
  • 104.
    b. Remove filterelement (2). Inspect the element; discard if dirty, clogged, or damaged. c. Remove back-up ring (3) and O-ring (4) from filter case. Discard O-ring (4). d. If inspection of the filter relief valves is necessary, remove plug (6), gasket (7), spring guide (8), spring (9), and piston (10) of each relief valve from the filter head. Discard gasket (7). 7-23. ASSEMBLY AND INSTALLATION OF FUEL FILTER. (See figures 5-1 and 5-8.) a. See figure 5-8. Assembly of the fuel filter is the reverse of disassembly. Use new gasket (7), new O-ring (4), and new filter element (2). Tighten the filter case to 20 to 30 pound-feet torque. b. See figure 5-1. Installation of the fuel filter is the reverse of removal. Reinstall reducers (23), and use new O-rings (24). 7-24. TACHOMETER GENERATOR. 7-25. REMOVAL OF TACHOMETER GENERATOR. (See figure 5-1). Note An adapter is used to couple the tachometer generator to the speed switch. Ensure that the adapter is removed from the tachometer generator or from the speed switch. a. Disconnect the electrical connector from the receptacle on tachometer genera- tor (59). Place a protective cap over the threads of the receptacle. b. Remove nuts (60) and washers (61) attaching the tachometer generator to the speed switch. Disengage the tachometer generator from the speed switch. c. Remove the adapter (62) from either the tachometer generator or speed switch. Place the adapter (62), nuts (60), and washers (61) in a cloth bag. d. Stow the tachometer generator and the cloth bag in the stowage compartment inside the console door. 7-9
  • 105.
    7-26. a. INSTALLATION OF TACHOMETERGENERATOR. (See figure 5-1). Remove tachometer generator (59) and the cloth bag from the stowage com- partment inside the console door. The cloth bag contains the coupling adapter and hardware to attach the tachometer generator to the speed switch. b. 7-27. Installation of the tachometer generator is the reverse of removal. See figures 6-2 and 6-3 for harness installation. THERMOCOUPLE. 7-28. REMOVAL OF THERMOCOUPLE. (See figure 5-1). a. Disconnect the electrical wires from the terminal posts of thermocouple (128). Reinstall the nuts and washers on the terminal posts to prevent loss. b. Remove thermocouple (128) from top side of the combustor exhaust end by unscrewing the integral swivel nut on the thermocouple from the threaded mounting boss. c. Carefully stow the thermocouple in stowage bracket (129) by screwing the swivel nut on the thermocouple on the threaded end of the stowage bracket. Reconnect the electrical wires to the terminal posts. 7-29. INSTALLATION OF THERMOCOUPLE. (See figure 5-1). a. Disconnect the electrical wires from the terminal posts of thermocouple (128). Reinstall the nuts and washers on the terminal posts to prevent loss. b. Remove the thermocouple from stowage bracket (129) by unscrewing the integral swivel nut on the thermocouple from the threaded end of the stowage bracket. c. d. Install the thermocouple on the top side of the combustor exhaust end by screw- ing the integral swivel nut on the thermocouple on the threaded mounting boss. Connect the electrical wires to the terminal posts on the thermocouple. See figures 6-2 and 6-3 for electrical wire connections. 7-30. 7-31. a. AC GENERATOR. REMOVAL OF AC GENERATOR. (See figure 5-1). Disconnect the electrical cables from ac generator (63). 7-10
  • 106.
    b. Loosen attachingnuts (64) and washers (65) securing the generator to the mounting pad on speed increaser (72). c. Support the generator fore and aft. Rotate the generator slightly counterclock- wise so that the holes in the generator mounting flange will clear the nuts and washers loosened in step b, preceding. d. Carefully slide the generator away from the speed increaser until the generator drive shaft spline is clear of the drive shaft in the speed increaser. e. Remove and discard gasket (67). Note Refer to TM 55-1520-209-35 for complete maintenance of the ac generator. 7-32. INSTALLATION OF AC GENERATOR. (See figure 5-1). a. Installation of ac generator (63) is the reverse of removal. b. Apply a light film of petrolatum, Federal Specification VV-P-236, to both sides of new gasket (67), and to the flange on the output pad of the speed increaser. c. Tighten attaching nuts (64) evenly in a criss-cross pattern. d. Reconnect the electrical cables to the generator. See figures 6-2 and 6-3 for the electrical connections. 7-33. DC STARTER-GENERATOR. 7-34. REMOVAL OF DC STARTER-GENERATOR. (See figure 5-1). a. Disconnect the electrical cables from starter-generator (68). b. Loosen attaching nuts (69) securing the starter-generator to the mounting pad on speed increaser (72). c. Support the starter-generator fore and aft; then remove attaching nuts (69) and washers (70). d. Carefully slide the starter-generator away from the speed increaser until the starter-generator drive shaft spline is clear of the drive shaft in the speed increaser. 7-11
  • 107.
    e. Remove anddiscard gasket (71). 7-35. a. b. c. d. 7-36. 7-37. a. b. c. d. Note Refer to TM 55-1520-214-35 for complete maintenance of the dc starter-generator. INSTALLATION OF DC STARTER-GENERATOR. (See figure 5-1). Installation of starter-generator (68) is the reverse of removal. Apply a light film of petrolatum, Federal Specification VV-P-236, to both sides of new gasket (71), and to the flange on the output pad of the speed increaser. Tighten attaching nuts (69) evenly in a criss-cross pattern. Reconnect the electrical cables to the dc starter-generator. See figures 6-2 and 6-3 for the electrical connections. OIL SEALS. REMOVAL OF OIL SEALS. Remove the ac generator from the output pad of the speed increaser. Refer to paragraph 7-31 for the removal procedure. Remove the dc starter-generator from the output pad of the speed increaser, Refer to paragraph 7-34 for the removal procedure. See figure 5-1. Remove cover assembly (76) by removing nuts (77) and washers (78). Reinstall the nuts and washers on the cover to prevent loss. CAUTION When removing the oil seals, be careful not to nick the drive shaft surfaces or the sealing surfaces on the bearing bore. If these surfaces are nicked, an oil leak may result. See figure 5-7. Using a machinist scribe, or equivalent tool, insert the scribe between the metal part of seal (2) and the rubber part; then pry the seal loose, and forward. 7-12
  • 108.
    e. When theseal, or metal cover of the seal is pried sufficiently forward, use a needle-nose pliers, or an equivalent tool, to complete the seal removal. f. Cover all openings in the speed increaser to prevent entry of foreign particles. 7-38. INSTALLATION OF OIL SEALS. (See figure 5-7). a. Lubricate the inner lip of seal (2) with lubricating oil, Military Specification MIL-L-7808. CAUTION To prevent damage to the seals, always install the seals with the seal part number and manufacturer’s name facing outward. b. Install the seal on the speed increaser using an insert tool, or equivalent driver tool, with a 1.5-inch ID and a 2.5-inch OD. c. Install the seal so that it bottoms against the flange or shoulder of the housing. d. Use care to prevent deformation of the seal and seal contact surface. e. Ensure that the seal is flush with recessed flange surface of housing within 0.010 inch. f. Install the generators and cover assembly (76, figure 5-1). 7-39. OIL SIGHT GLASS. 7-40. REMOVAL OF OIL SIGHT GLASS. (See figure 5-7). a. Drain the lubricating oil from the speed increaser. Refer to paragraph 2-6, and perform the applicable steps. b. Remove oil sight glass (5) by unscrewing the assembly from the speed increaser. Remove and discard O-ring (4). Cover the opening to prevent the entry of foreign particles. 7-41. INSTALLATION OF OIL SIGHT GLASS. (See figure 5-7). a. Installation of oil sight glass (5) is the reverse of removal. 7-13
  • 109.
    b . Applya light film of lubricating oil, Military Specification MIL-L-7808, to new O-ring (4). Install the new oil sight glass and new O-ring (4) on the speed increaser. c. Service the speed increaser with lubricating oil. Refer to paragraph 2-6 for the servicing procedure. d. Check for oil leaks around the oil sight glass, 7-42. BATTERY. 7-43 REMOVAL OF BATTERY. (See figure 5-1). a. Release and remove multi-pin, quick-disconnect power cable connector (7) from the terminal pins on battery (6). b. Release and remove battery holddown clamp (8) from the top of the battery. c. Carefully lift the battery from battery retainer (13). Note Refer to TM 11-6140-205-12 for complete maintenance of the battery. 7-44. INSTALLATION OF BATTERY. (See figure 5-1). Installation of the battery is the reverse of removal. Reconnect the quick-disconnect power cable connector to the terminal pins on the battery. 7-45. CHARGING THE BATTERY ON THE CHECK STAND. The battery can be charged on the check stand during APU checkout. When the APU reaches operating speed, pressing the VOLTAGE REG circuit breaker will put the dc starter-generator on the line and furnish power to charge the battery. Refer to the manufacturer’s instructions for complete maintenance of the battery. 7-46. REPAIR OF TIRES. Tires may be repaired in accordance with standard proce- dures. Deflate the tire before separating the wheel rims. Inflated tire pressure will separate the rim halves with extreme force. 7-14
  • 110.
    SECTION VIII MAINTENANCE OFFORMS AND RECORDS 8-1. GENERAL. 8-2. REQUIREMENT FOR MAINTAINING FORMS AND RECORDS. This section establishes and illustrates the applicable forms and records to be maintained while the equipment is being processed. 8-3. DA FORM 2404, DA FORM 2408-1, DA FORM 2409, AND DA FORM 2410. The specimen-sample forms are intended to provide guidance in recording the requested information. For more detailed information, refer to TM 38-750, Army Equipment Record Procedures. a. b. c. d. DA Form 2404, Equipment Inspection and Maintenance Worksheet. This form is used for temporary recording of faults found to exist at the time of inspec- tion. See figure 8-1 for a specimen-sample copy. DA Form 2408-1. Equipment Daily or monthly Log. This form is used for re- cording operational time and status of equipment. See figure 8-2 for a specimen-sample copy. DA Form 2409, Equipment Maintenance Log. This form is used for re- cording maintenance and modification of equipment. See figure 8-3 for a specimen- sample copy. DA Form 2410, Component Removal and Repair/Overhaul Record. This form is used for the APU and the mobile check stand alternator in accordance with TB AVN 23-65. See figure 8-4 for a specimen-sample copy. 8-l
  • 111.
    Figure 8-1. EquipmentInspection and Maintenance Worksheet, DA Form 2404 8-2
  • 112.
    Figure 8-2. EquipmentDaily or Monthly Log, DA Form 2408-1 8-3
  • 113.
    Figure 8-3. EquipmentMaintenance Log, DA Form 2409 8 - 4
  • 114.
    Figure 8-4. ComponentRemoval and Repair/Overhaul Record, DA Form 2410 8-5/8-6
  • 118.
  • 119.
    This fine document... Wasbrought to you by me: Liberated Manuals -- free army and government manuals Why do I do it? I am tired of sleazy CD-ROM sellers, who take publicly available information, slap “watermarks” and other junk on it, and sell it. Those masters of search engine manipulation make sure that their sites that sell free information, come up first in search engines. They did not create it... They did not even scan it... Why should they get your money? Why are not letting you give those free manuals to your friends? I am setting this document FREE. This document was made by the US Government and is NOT protected by Copyright. Feel free to share, republish, sell and so on. I am not asking you for donations, fees or handouts. If you can, please provide a link to liberatedmanuals.com, so that free manuals come up first in search engines: <A HREF=http://www.liberatedmanuals.com/>Free Military and Government Manuals</A> – Sincerely Igor Chudov http://igor.chudov.com/ – Chicago Machinery Movers