Embed presentation
Download as PDF, PPTX









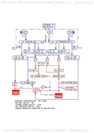
The document discusses power sources on a Boeing 737NG aircraft. It lists the normal and alternate power sources for the 115 VAC Transfer Bus 1. It also lists several aircraft systems that receive power from the 115 VAC Transfer Bus 1 and 28 VAC Transfer Bus, including electrical pumps, fans, valves, and cabin systems.








