Lube Oil Purifier
Lube oil does not wear out! However, its lubricating quality tends to deteriorate over
time due to contaminants such as dirt, sludge, metals, and water to name just a few.
There are many different ways to remove these contaminants, some being more
effective than others. Common methods include; strainers, filtration, settling tanks,
and centrifugal type purifiers.
In the centrifugal purification process, there are two common methods used. One
method is the batch purification process where all of the oil is removed from a
storage tank (sump, settler, etc.) by the purifier and is delivered cleaned to another
reservoir. This method is typically done on machinery that is not operating. The
other method is the continuous process where the centrifuge takes a portion of the
oil from a tank, cleans it, and recycles it back to the same tank. This method can be
used on operating equipment but is not as fast or efficient as the batch process.
Centrifuges can also be used as Separators or Clarifiers. Separators use a dam
ring or discharge ring and remove water as well as solids from the oil being purified.
The water is discharged from the purifier. A clarifier is used when the main
contaminant is sediments, and water does not need to be removed from a system.
Any small amounts of water that does enter the centrifuge will remain in the bowl
until it is cleaned.
Centrifugal purifiers as sometimes catagorized as disk-type or bowl-type purifiers
according to the shape and general arrangement of the centrifuge, and some purifiers
are self-cleaning, while others must be manually cleaned.
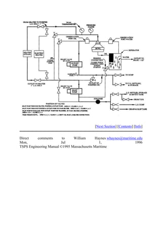
Aboard the Patriot State, we have a disk-type, non-self-cleaning purifier
manufactured by DeLaval, and used as a separator in the continuous process.
In a a disk-type purifier, a bowl shaped rotating element encases a stack of disks.
The bowl itself sits atop the vertical bowl spindle which is driven by a worm gear
and clutch assembly. The spindle and bearing absorbs the weight of the bowl
assembly. Once operating, the bowl spins at approximately 7500 rpm. As liquids and
sediments of different densities enter through the distributor (the inner most center
of the bowl housing) of the centrifuge, they are quickly separated by the tremendous
centrifugal force created by the velocity of the centrifuge, and also by the close
separation created by the shallow distances of the individual disks inside the bowl
housing. The clean oil travels up between the neck of the top disc and the tubular
shaft/distributor. If the centrifuge is operating as a separator, the water will discharge
out between the neck of the top disc and the discharge ring mounted at the uppermost
section of the bowl top. Sediment, sludge and other materials will be moved to the
inside of the bowl shell and will remain there till cleaned. It is important to note that
the size of the discharge ring must be properly matched for the density of the
lubricating oil to be purified. If you are to use the purifier to centrifuge other oils
with different specific gravities, a different discharge ring must be used for each.
Lube Oil Purifier Specifications
Manufacturer DeLaval
Model 65N-03
Capacity 300 GPM (250 SSU at 130 °F)
Outlet pump 25 psig
Suction lift 15" Hg
Motor 1 HP. 440 VAC, 3, 1800 rpm
Lube Oil Purifier Operation
The following procedure is used to start the lube oil purifier aboard the Patriot State.
1. All of the internal running parts of the purifier are automatically lubricated
by a mist or spray caused by the helical gear running in a reservoir of oil.
This reservoir must be checked and filed before operating the purifier. To
fill the reservoir, unscrew the filler cap (with dipstick) and pour oil into the
lube oil reservoir. It will take about 1 quarts of oil to completely fill the
reservoir. Make sure that the reservoir is not overfilled when done and also
make sure to replace the cap/dipstick. This should not be done while the
purifier is operating!
2. Check that the brake and lock screws have been released, open the purifier,
inspect, and make sure that the bowl is properly reassembled and that the
bowl revolves freely.
3. Clamp the cover and inlet arm down firmly
4. Open all valves for the discharge pump and the tank it supplying.
5. Open all valve for the suction pump and the tank its receiving
from except the inlet valve for the suction pump.
6. Start the pump and check for the speed by depressing the speed indicator.
The plunger should indicate not less than 70 times per minute..
7. Prime the bowl by adding water to the funnel at the top of the purifier. The
bowl is completely primed if water drains from the discharge port.
8. Open the inlet valve slowly. Maintain a discharge head of 6-8 psig.
9. The temperature of the lube oil should be maintained between 160-165° F.
The oil discharge port should be 1/8 full and the water discharge port should
have no oil in it and little or no water. (a large amount of water would
indicate water contamination of the oil being purified and should be
investigated.
[Next Section] [Contents] [Info]
Direct comments to William Haynes whaynes@maritime.edu
Mon, Jul 1, 1996
TSPS Engineering Manual ©1995 Massachusetts Maritime

HOME

FEATURED

MARINE ENGINEERING

MARITIME LAW
HomeMarine EngineeringMarine Purifiers Principles of operation
Marine EngineeringPurifiers
Marine Purifiers Principles of operation
Bymarineprogress
March 30, 2020
Fuel and Lubricants
1.
Draw a line diagram of a simple distillation process indicating the points at which kerosene,
gas oil, residual fuel, heavy gas oil and lubricating oil are fractioned off. (10)
2.
(a) What are the reasons for the deterioration in the quality of fuel supplied for use in marine
diesel engines.(2)
(b)Write short notes on the following fuel characteristics, Viscosity, Density, CCAI and
Calorific value (8)
3.
(a)Explain upper and lower flammable limit of hydrocarbon using a graph (7)
(b) Define classification of dangerous fuels by their flash point.(3)
4.
With respect to fuel characteristic used in internal combustion engines
1. Define ignition delay.(2)
2. Explain octane number and cetane number (8)
5.
(a)Describe the source of water contamination of fuel.(3)
(b) Describe the on board testing procedure for water in fuel (4)
(c) Discuss the effect of salt water contamination of fuel oil on engine.(3)
6.
(a) What are the likely consequences if fuel with excessive catalytic fines is used in an
engine.(8)
(b) What adjustment is required to remove this catalytic fines are more efficiently removed in
separators. (2)
7.
(a) Why fuel oil additives being used in fuel oil (4)
(b) Explain the harmful effect of having excessive sulphur, vanadium and catalytic fine in
bunker fuel. (6)
8.
(a) Draw and describe a oil filter module capable of removing water.(7)
(b) Describe the automatic back flushing process of the module.(3)
9.
Write down the key check points and documentation required in different stages of bunkering
, (a) Before bunker (2)
(b) During bunker (6)
(c) after bunker (2)
10.
(a) Explain the difference in use of the fine mesh filter with respect to coarse types. (2)
(b) Draw a Auto-Klean filter and describe the cleaning process including the particle size it is
capable of filtering out. (8)
11.
State the precautions to be taken against spillage during bunkering operations. ( 10)
12.
With reference to the treatment of lubricating or fuel oil:
a.State the function of a purifier;(2)
b.State the function of a clarifier;(2)
c.State TWO constructional differences found in the bowls of purifiers and clarifiers (6)
2.0 Pumps and pumping system
1.
(a) Sketch a lubricating oil pump and explain it’s operational procedure.(6)
(b) Identify the clearances critical to pump efficiency (2)
(c) Why a relief valve is needed? (2)
2.
(a) Sketch a centrifugal pump (5)
(b) Why such a pump may require a priming pump? (3)
(c) State two distinct characteristics that separates it from other pumps. (2)
3.
(a) Sketch a pump most suitable for lub oil circulation in a marine engine. (6)
(b) What is the function of the timing gear? (2)
(c) How axial thrust is managed with in acceptable limit in such a pump (2)
4.
(a) Draw and describe a constant speed, unidirectional, variable stroke, axial flow, rotary
positive displacement pump.(8)
(b) State 2 shipboard application of such a pump (2)
5.
With reference to self priming centrifugal pumps
(a) Sketch a liquid ring priming pump and describe how it operates? (7)
(b) Why all ER centrifugal pumps are not fitted with priming pump?(3)
6.
(a) Draw a line diagram of central priming system, label the principal items and show the
flow in all lines.(6)
(b) State the advantages and disadvantages the system has over individual priming equipment
(4)
7.
With respect to centrifugal sea water pumps
(a) Give four reasons why the output may reduce (6)
(b) If the pump vibrates occasionally, what could be the causes? (4)
8.
(a) Explain with suitable graph following characteristics of a centrifugal pump VS quantity
delivered. A) Discharge head b) NPSH c) input Power d) Efficiency (10)
9.
(a) Draw and describe a pump suitable for noxious chemical cargo discharge (7)
(b) State the need for two seals and the use of cofferdam between seals (3)
10.
(a) Sketch a double acting reciprocating pump with suitable valve assembly.(6)
(b) Describe the operation including the use of an accumulator. (4)
11.
With reference to Diesel engine driven emergency fire pumps
(a) Define their limitation as regards to suction lift, out put and jet distance (5)
(b) Explain how and why they are isolated from the main fire pumps (3)
(c) State two suitable locations for such a pump. (2)
12.
(a) Sketch and describe a centrifugal pump.(4)
(b) Why Relief valve is not fitted in above pump?(2)
(c) Identify the causes of cavitation in centrifugal pump.(4)
13.
(a) Sketch and describe a pump other than a centrifugal pump.(4)
(b) Why positive displacement pump is required relief valve but centrifugal pump doesn’t
require?(3)
(c) Centrifugal pump taking not taking suction, state three main reasons.(3)
14.
With respect to centrifugal pumps describe causes of followings.
(a)Pump not taking suction.(3)
(b)Pump fails to deliver liquid.(3)
(c)Pump doesn’t deliver at rated capacity.(4)
15.
With reference to centrifugal pumps:
(a) explain why large pumps should be started with the discharge valve closed; (6)
(b) state FOUR possible reasons for failing to achieve suction from a double bottom tank.(4)
16.
With reference to a steam heating coil in a fuel storage tank developing a leak:
a.State how the leak would be detected;(3)
b.State the immediate action to be taken when the leak is detected;(3)
c.Explain how the leak may be traced.(3)
17.
a.Describe, with the aid of a sketch, the bilge injection system (6)
b.State the purpose of fitting a bilge injection system on board a ship (4)
18.
a.Outline the separation process that occurs within centrifugal oil purifiers (5)
b.Describe the change required to the purifier if it is to be used for an oil of lower density(5)
19.
a.Outline the separation process that occurs within centrifugal oil purifiers (5)
b.Describe the change required to the purifier if it is to be used for an oil of very low quality
and high density (5)
20.
List EIGHT reasons why a bilge pump may not be able to remove water from an engine room
bilge.(10)
21.
With reference to centrifugal purifiers:
state the function of the gravity disc; explain the consequences of EACH of the following:
(i) gravity disc too large (5)
(ii) gravity disc too small (5)
3.0 Heat Exchangers
1.
With reference to multi tubular sea water coolers
(a) Sketch a two pass cooler showing the direction of fluid flow (5)
(b) Give two faults to which it is prone and how these faults are countered (5)
2.
With reference to multi tubular oil coolers describe
(a) Indications of tube leakage and locating procedure by tests. (6)
(b) temporaray and permanent corrective steps to stop leakage (4)
3.
(a) Explain how the following conditions contribute to the satisfactory performance of multi
tubular heat exchangers, i) Low tube thickness ii) cross flow iii) Baffle plates (6)
(b) Why it is of utmost importance that the division plate is intact and anodes are secured
properly. (4)
4.
(a) Describe with the aid of a diagram how a sea water circulatory system is subjected to
electrical current at a controlled rate.(7)
(b) State how in such a system the valves, pipes and coolers are protected. (3)
5.
(a) Sketch a plate type heat exchanger showing the sealing arrangements and flow directions.
(6)
(b) State the advantages and disadvantages of plate type heat exchanger over tube type. (4)
6.With reference to plate type heat exchangers, state why
(a) the plates carry a relief pattern (4)
(b) The carrying bars and clamping bolts are far longer than appears to be
Necessary (3)
(c) Pressure and temperature of fluids handled are restricted (3)
7.
With reference to evaporators and distillers
(a) Describe the function of demister.(2)
(b) Describe, with the aid of simple sketch, a low pressure evaporator which uses engines
heating medium.(8)
8.
(a) What is osmosis and reverse osmosis? (3)
(b) Describe with sketch, Reverse osmosis process. (7)
9.
With reference to evaporators and distillers
(a) Explain why low pressure evaporators are used? (3)
(b) Explain what is meant by single effect and double effect evaporation?(3)
(c) Describe, with the aid of simple sketch, a two stage flash evaporator.(4)
10.
(a) With the aid of diagram explain the working principle of a Evaporation type fresh water
Generator.(6)
(b) Why is it suggested not to drink the generated distillate water and when it is safe to use?
(4)
11.
1. a) Draw a line diagram of a central cooling system installed in cargo ship with the
principle components and showing the direction of flow in all lines. (3)
2. b) Explain the function of this arrangement.(3)
3. c) Give two advantages and two disadvantage of this system compared to the practice
of employing central cooling system for each service.(4)
12.
1. a) What is the function of wear ring? (4)
2. b) Draw a line diagram of central cooling system and explain its advantages and
disadvantages.(6)
13.
With reference to centrifugal separator
1. a) Differentiate between the purpose and operation of purifier and clarifier.(2)
2. b) Explain how these different roles are achieved? (4)
3. c) What are the factors need to be maintained for good purification process?(4)
14.
1. a) Explain the hazard of maintaining low quality of engine system oil in
circulation.(3)
2. b) If on passage you had reason to think that the lubricating oil in the main engine was
contaminated, Can you state any checks which would help you come to a conclusion
about the contamination. (7)
15.
1. a) Describe the regular systematic inspection of main air compressor, reservoir and
accessories.(5)
2. b) Identify common faults to which compressors and reservoirs are susceptible.(2)
3. c) Describe how these faults are prevented and rectified?(3)
4.0 Steering Gear
1.
(a) Explain the function of a hydraulic telemotor with the aid of a sketch. (5)
(b) Explain the charging system of the unit.(3)
(c) State how air in the system is detected and removed.(2)
2.
(a) Draw a line diagram of the hydraulic system for a Ram Steering gear, labelling the
principal items (6)
(b) Describe how the cushioning and relief arrangements function.( 4)
3.
With reference to ram steering gears explain
(a) the purpose of rapson slide and the mechanical advantage achieved (5)
(b) How a four ram gear can be operated with two rams in four combinations (5)
4.
(a) Sketch a hunting gear as fitted to a hydraulic steering gear, label it and explain how it
works both normally and in adverse weather condition.(7)
(b) Explain why relief valves are provided as well as shock valves in hydraulic steering gears.
(3)
5.
With reference to steering gears explain:
(a) Explain with diagram how Rudder is supported by the rudder carrier bearing and how the
conical shape of the bearing helps.(7)
(b) How limited amount of rudder drop is accommodated.(3)
6.
With reference to hydraulic steering gears, explain why:
(a) Telemotor receivers are spring loaded (5)
(b) Rudder movement is confined by the stops in the control systems(5)
7.
(a) Sketch a rotary vane steering gear and explain how it operates (7)
(b) Explain the advantages and disadvantages it possesses over Ram type.(3)
8.
(a) Describe the major rules and regulations regarding steering gear and how single failure
criteria rule is implemented. (8)
(b) State the difference between ‘follow up’ and ‘non follow up’ operation.(2)
9.
(a) Sketch a ward-Leonard all electrical steering system and explain how it works.(8)
(b) In case of unintentional rudder movement due to weather is corrected (2)
10. a) Describe with simple sketch, the principle of operation of axial piston pump used in
steering gear. (5)
11. b) Describe with the aid of simple sketch, how the pump is controlled to move the
rudder from one position to other. (5)
11.
1. a) Regarding steering gear what are the regulations extracts from SOLAS
convention?(4)
2. b) What do you mean by “FOLLOW UP” system?(3)
3. c) What do you mean by “NON-FOLLOW UP” system?(3)
12.
1. a) Sketch a hydraulic circuit of a two ram steering gear system mentioning the shock
relief and direction of flow for clockwise rotation of the rudder stock.(4)
2. b) Explain the advantages of “Rapson slide mechanism” incorporated in steering gear
system.(2)
3. c) Explain why excessive wear down of rudder carrier bearing is dangerous in ram
type steering gear? (2)
4. d) Explain how shocks to the system from wave action on rudder are absolved?(2)
13.
1. a) Draw a rotary vane steering gear? (4)
2. b) How does it work?(4)
3. c) Write one advantage and one disadvantage of ram type steering gear. (2)
14.
1. a) Sketch a hunting gear as fitted to a hydraulic steering gear labeling the principle
items. (6)
2. b) Explain the purpose of hunting gear.(4)
15.
Describe the procedure for testing a steering gear within 12 hours of sailing.(10)
16.
With reference to the testing of a ship’s steering gear, prior to departure, list EIGHT items of
machinery or control systems whose operation must be tested (10)
5.0 Oily Water Seperator/Sewage treatment plant/Ballast water Treatment Plant/Scubber
system
1.
With reference to oily water separators
1. Sketch and describe the operation of a two stage OWS.(6)
2. What is the principal of separation and how preheating is beneficial.(2)
3. What is the effect of varying degree of through put.(2)
2.
With reference to OWS
(a) Outline the routine attention needed to maintain satisfactory performance.(6)
(b) Define theadverse effect of cleaning chemical and turbulant flow in the performance(4)
3.
With reference to oily water separators explain why:
(a) Internal baffles are commonly fitted
(b) Coalescers are generally incorporated.
4.
Give reasons why each of the following conditions can result in bad performance of the
OWS,
(2.5 X 4)
1. i) high oil density
2. ii) high throughput
iii) turbulance and
1. iv) cleaning chemical
5.
(a) Sketch a 15ppm monitoring device fitted to Oily water separator discharge line and
explain it’s operation.(6)
(b) State the conditions that needs to be fulfilled before the operation of an approved
OWS.(4)
6.
With reference to oil content monitoring and control system:
(a) Explain with a sketch the operation of oil content monitoring system as fitted to the oil
tankers.(7)
(b) What are the signals at the calculating unit that is recorded.(3)
7.
(a) Sketch and describe the operation of a Biological Sewage treatment plant.(7)
(b) Define ‘BOD’ and ‘Colifor count’ (3)
8.
(a)Sketch and describe how a ‘zero discharge’ sewage treatment plant works. (6)
(b) Write the Marpol annex IV rules regarding discharge of sewage from ships(4)
9.
1. a) With the aid of sketch, Describe vacuum sewage system.(5)
2. b) State three advantages possessed by vacuum sewage system.(3)
3. c) Explain the term “coliform count”.(2)
10.
1. a) In oily separator, what type of pump is used, why centrifugal pump is not in use?(3)
2. b) What are the forces available in OWS? (2)
3. c) What are the safeties provided in OWS? (5)
11.
1. a) Describe with the aid of sketch, an aerobic STP. (5)
2. b) State the effect of, in any change in temperature and regularity of flow on the
system.(3)
3. c) Explain the significance of Biological Oxygen Demand (BOD) (2)
12.
1. a) Describe working principle of OWS.(3)
2. b) Give two reason why oil might be carried over with the water from an OWS? (2)
3. c) Outline the routine attention needed to maintain satisfactory performance of an
OWS. (2)
4. d) Define the contribution of test cocks towards functional efficiency.(3)
13.
Write presently available ballast water treatment systems. Describe any one Ballast Water
Treatment System with appropriate drawing.
14.
(a) What is SCR( Selective Catalytic Reduction)?
(b) Draw and label a SCR and briefly explain how it works.
15.
(a) How Sox is produced on board the ship? What is the present regulation? (b) Draw a Sox
scrubber plant and explain briefly.
16.
(a) With the help of diagram, describe in brief a biological type sewage treatment system.
(b) Why chlorination is necessary in this system?
27.
1. Describe the procedure for operating the oily water separator (5)
2. State TWO ways that the separator could be made to operate more efficiently (5)
7.0 Shafting System
1.
With reference to the thrust blocks state why,
(a) cooling coils are sometimes fitted in the sumps (3)
(b) axial clearance between collar and pads is minimal (4)
(c) They occasionally overheat (3)
2.
With reference to main thrust blocks:
(a) identify the critical clearances and state why they are critical.(3)
(b) describe with sketches how these clearances are adjusted.(4)
(c) give reasons why such bearings sometimes overheat although the clearances are adequate
(3)
3.
With reference to the transmission shaft coupling bolts state:
(a) why they are made a drive fit in the coupling holes.(3)
(b) why they are tightened to the limit of elasticity.(3)
(c) how couplings are assembled using “interference fit” boards.(4)
4.
With reference to the transmission shaft coupling bolts
(a) explain the conditions that causes fretting of main transmission shaft coupling bolts.(5)
(b) sketch and describe pilgrim bolt.( 5)
5.
With reference to propeller shaft couplings
(a) sketch and describe a coupling enabling external withdrawal of propeller shafts (7)
(b) state the advantages and disadvantages of this coupling compared to the solid flange
coupling.(3)
6.
With reference to the transmission shaft bearings:
(a) sketch a bearing carrying large diameter main transmission shafting and explain how the
bearing is lubricated and cooled.(7)
(b) give two reasons why such bearings occasionally overheat.(3)
7.
With reference to the stern tube sealing arrangements:
(a) sketch a sealing arrangement for an oil lubricated stern tube (aft) and explain how it
Works (6)
(b) state how oil loss due to seal failure can be restricted (4)
8.
With reference to the stern tube:
(a) draw an oil lubricated stern tube showing the seals forward and aft as well as the
bearings.(10)
9.
1. a) Draw and describe intermediate shaft and shaft bearing.
2. b) Suggest with reasons what remedial action should be taken upon arrival in port in
case of suspected uneven load on the shaft .
3. c) State the indications whilst at sea, that unequal loading of such bearing exist.
10.
State with a line diagram of two header tanks arrangement for the inboard oil seal and the
direction of oil circulation.
11.
(a) What are the purposes of putting a thrust bearing between the main engine and propeller?
(b) How is the thrust bearing cooled?
(c) Explain how does a variable pitch propeller operate?
(d) Describe how does the fail safe feature operate in controllable pitch propeller?
12.
1. a) Draw an oil sealing arrangement for stern tube aft and fwd seal.
2. b) Compare the advantages of above with water lubrication one.
13.
With reference to keyless propeller explain
(a) Why keys and keys ways have been eliminated?
(b) How is angular slip avoided?
(c) Draw & explain muff coupling.
14.
a.Describe the actions that the EOOW should take on finding that the temperature of the
thrust block is rising above normal acceptable range.(6)
b.Explain why the thrust block temperature is critical.(4)
8.0 Fire and Safety
1.
(a) Sketch a portable fire extinguisher suitable for oil fire, showing details of its triggering
mechanism, chemical composition and the details of hose. (7)
(b) Describe the strength and limitation of this extinguisher (3)
2.
In shipboard fire detection system, state
(a) Draw and describe an Ionisation type smoke detector (6)
(b) How tests are carried out on the different types of sensor heads (4)
3.
In shipboard fire detection system
(a) Use a suitable sketch to explain, how immediate warning is given in a sudden
conflagration and how a slow burning fire is detected.(8)
(b) Explain how false alarms can arise in (2)
4.
State why precautionary measures need to be taken in the following instances
(a) Entry into confined spaces, for example duct keel (4)
(b) Working in refrigerated spaces (3)
(c) Working in an emergency battery room (3)
5.
(a) Sketch and label a self contained breathing apparatus(4)
(b) State the precautionary measures taken on the SCBA set before entry into a confined
space (3)
(c ) State the safety feature of SCBA to warn wearer of low air pressure (3)
6.
With regards to bulk CO2 Fixed fire extingushing system
(a) Sketch a layout for a typical shipboard application. (4)
(b) State regulations that control capacity, quantity, and duration of discharge (3)
(c) State the advantage and limitations with battery CO2 system. (3)
7.
Concerning the CO2 total flooding fixed fire fighting installation:
(a) What checks would be made before operating the system (3)
(b) Draw a line diagram and explain the releasing operation.(5)
(c ) After discharge, how soon could re-entry be attempted (2)
8.
With regards to emergency fire pump
(a) What factors influence the location, operation and power requirements (3)
(b) Draw a fire main system and state the location of isolating valve and emergency fire
pump.(5)
(c ) Why drains are necessary on the deck main (2)
9.
(a) Sketch a sprinkler system state why it is considered as a detection and extingushing
combination system. (6)
(b) After such a system has been activated, how would it again be made ready for service? (4)
10.
Make a comparision of the benefits and limitations of the following installations for
shipboard machinery spaces.(10)
(a) High pressure water spray system
(b) CO2 total flooding system
(c ) Fixed foam smothering system
11.
(a) Sketch a fire detection control system and describe the main features (5)
(b) Sketch the switching mechanism to isolate air and fuel system powers before gang release
of CO2. Narrate its operation.(5)
12.
Compare with reasons the merits and demerits of the following permanent fire extinguisher
installed in machinery spaces
1. a) High pressure water spray
2. b) Carbon dioxide smothering
3. c) Chemical foam smothering
13.
State with reason, two types of fire extinguisher that may be used to fight a fire in each of the
following shipboard areas
1. a) Galley
2. b) Accommodation space
3. c) Machinery space control room
4. d) Main electrical switchboard
5. e) Paint locker.
14.
With reference to entry of personnel into enclosed spaces
1. a) State what minimum oxygen content in atmosphere within a space could be
considered safe.
2. b) Explain with the aid of sketch, the operation of an oxygen meter suitable for
checking the atmosphere within an enclosed space.
3. c) Explain the procedures to check the accuracy of the meter.
15.
1. a) How tests are carried out on the different types of sensor head?
2. b) Why mixed types of sensor are preferable in the engine room?
16.
State the safety checks needed before using EACH of the following lifting gear, assuming
that all certificates are in order and the equipment load capacity is sufficient for the lift:
a.wire strops;(5)
b.chain blocks;(5)
17.State the safety checks needed before using EACH of the following lifting gear, assuming
that all certificates are in order and the equipment load capacity is sufficient for the lift:
a.eye bolts (5)
b.shackles (5)
18.a.Describe the FOUR classes of fire indicating which fire fighting media should be used to
extinguish each.(4)
b.State the document that indicates the location of the fire extinguishers on board a vessel.(3)
c.State THREE places where the document stated in Q(b) would be found (3)
19. State, with a reason, TWO types of portable fire extinguisher that may be used to fight
a fire in EACH of the following shipboard areas: (5 X2)
20. Galley;
21. Accommodation space;
22. Machinery space control room;
23. Main electrical switchboard.
24. Dryer room.
20.
(a)State the meaning of the term enclosed space.(4)
(b) Explain the procedure for preparation for entry into a cofferdam prior to an ( 12)
inspection.
21.
a.State FOUR actions the Engineer Officer of the Watch would take on discovering a small
oil fire in the engine room bilge (6)
1. State FOUR good watchkeeping practices that can help prevent such fires
mentioned in Q(a) from occurring (4)
22.
Describe the routine inspection of the portable fire extinguishers found in the machinery
spaces (10)
21.
a.Explain the importance of regular fire drills (5)
b.Describe how a drill relating to a fire in a purifier room may be organised (5)
22.
Describe the actions to be taken to operate a bottled C02 fixed fire-fighting system, from the
decision being taken that C02 must be used, to the C02 being released into the compartment.
23.
Name the appropriate regulations and describe the safety practices relating to EACH of the
following: (2.5 x4)
1. Grinding wheels;
2. Rotating machinery;
3. Safety clothing and footwear;
4. Prevention of skin reactions
24.
1. Explain the importance of regular fire drills .(5)
2. Describe how a drill relating to a fire in a purifier room may be organised.(5)
25.
List Ten actions to be taken by the Engineer Officer of the Watch to ensure the safe passage
of the vessel through an area of heavy weather.(10)
26.
a.State FOUR features which assist in the sta1iing of lifeboat engines in cold climatic
conditions.(5)
27.
Briefly describe TWO devices that control the rate of fall of a lifeboat when launched from
standard davits.(5)
28.
Outline a safe procedure for final daily watch-keeping checks of an engine room which is
designated UMS. (10)
29.
Describe EIGHT actions to be taken by the relieving Engineer Officer of the Watch before
taking charge of the watch.(10)
30.
Describe the immediate action that the Engineer Officer of the watch should
take in the event of the engine room bilge rising faster than can be contained
by the bilge pump. (10)
(b) State the features provided in the engine room pumping systems to deal with
the situation in Ql(a). (6)
31.
With reference to the emergency generator:
a.State the checks required prior to starting the engine.(5)
b.Describe the routine testing (5)
9.0 Materials
1.
Write short notes on the following mechanical properties of a metal (10)
(a) Ductility
(b) Elasticity
(c) Hardness
(d) Strength
(e) Toughness
2.
(a) Explain how the microstructure of steel is formulated, depending on the percentage of
carbon content. What is the significance of 0.8% carbon content (5)
(b) Explain how the tensile strength, hardness and ductility of steel changes with the increase
of carbon content.(5)
3.
(a) State the principal properties of Gray Cast Iron and White Cast Iron (3)
(b) Explain the effects of the presence of silicon and the cooling rate on the final
microstructure of cast iron.(3)
(c) Why and where non-ferrous metals and alloys are used in ship building (4)
4.
Give two desirable and two undesirable properties of the following metals and their use in
marine engineering application.(10)
(a) Brass (b) Cast Iron (c) Mild Steel
5.
(a) Outline three main reuirements of a material used in the construction of a pressure
vessel. (6)
(b) Explain how a welded joint could cause failure of the vessel.(4)
6.
(a) Define the meaning of the term ‘creep’ as applied to metals.(3)
(b) Define how the creep value of an alloy steel is determined.(3)
(c) Explain with reason the significance of creep in machinery component failure and how it
is countered.(4)
7.
Explain how non-destructive tests are used for the following:
(a) Detection of surface cracks(3)
(b) Detection of internal cracks (4)
(c) Measurement of hull plate thickness (3)
8.
Make a list of faults found in welding and describe briefly with the aid of a suitable
diagram. (10)
9.
(a) Briefly explain the hardening and tempering process of Iron (5)
(b) Write brief notes on annealing and normalising of Iron (5)
10.
1. a) Explain the essential difference between cast iron and mild steel. (5)
2. b) Explain with reason, the properties of material required for ship side sea water
overboard valve. (5)
11.
(a) Explain the followings (5 X2)
i)Ultimate tensile stress
ii)Creep
iii)Fatigue
iv)Plasticity
v)Elasticity
12.
What are the non-destructive tests carried out onboard? Explain with examples. (10)
13.
(a)Describe the followings non-destructive tests(3 x2.5)
(i)Dye penetrant
(ii) Ultrasonic
(iii) Magnetic particle inspection.
(b) Give one advantage and one disadvantage of any two of the above non-destructive
tests.(2.5)
14.
Define the followings (4 X 2.5)
(a) Magnetic particle inspection
(b) Fretting
(c)Forging
(d )Case hardening
15.
1. a) Give composition & properties and use of (2 X 3)
i.Stainless steel
ii.Heat resistance steel
1. b) State the required properties & composition of use for propeller. (4)
16.
Explain the meaning of the following terms (2.5 X 4)
(a) Fatigue failure
(b) Yield point
(c) Creep
(d ) 0.1% proof stress.
10.0 Instrumentation and control
1.
(a) Sketch a bi-metallic thermometer and explain the working principle (5)
(b) Sketch a resistance thermometer and explain the working principle (5)
2.
(a) Sketch a thermocouple and describe the working principle.(5)
(b) Sketch a manometer to measure the pressure difference across the M/E air cooler. What
action is required if the reading is high.(5)
3.
(a) Draw and describe a rota meter (5)
(b) Draw and describe a rotor meter (5)
4.
(a) Sketch a bourdon tube pressure gauge and explain how it works (8)
(b) What you understand by 5.2 bar reading on a reefer compressor oil pressure gauge when
suction pressure gauge shows 1.9 bar 2.
5.
(a) Draw a DP cell and show how it is used to send the boiler water level. (7)
(b) State two more application of DP cell.(3)
6.
Define following terminologies used in control system (4 X 2.5)
(a) Closed loop control system
(b) Deviation and off set
(c) Gain
(d) Hunting
7.
(a) Sketch a pneumatic P+I+D controller and label all parts (6)
(b) What is the function of the proportional band width adjustment parts (4)
8.
(a) Note the quality of air to be used in pneumatic controllers and why?(4)
(b) Draw a refrigerating type drier and explain how it works (6)
9.
(a) Draw and describe a pneumatic controller in association with Main engine JCW system
and explain how it controls the temperature with out offset. (8)
(b) Which part of this controller removes offset. (2)
10.
(a) Sketch and describe a pneumatic cascade control system that maintains a steady water
level in the boiler. (7)
1. Explain the function of a boiler water level transmitter (3)
11.
(a) Sketch and explain the function of a pneumatic split range control in association with
Main Engine jacket cooling water system.(8)
(b) Define the terminology ‘Dead Zone’.(2)
12.
(a) Sketch a pneumatic booster relay and explain its use (6)
(b) Define ‘Dead Time’ and state why it should be as less as possible.(4)
13.
(a) Draw and describe a pneumatic ‘fail set’ device. State its function.(6)
(b) What is the difference between ‘fail safe’ and ‘fail set’? Give two examples for each in
marine devices. (4)
14.
(a) State four reasons for incorporating a valve positioner in a pneumatic control system.(4)
(b) Sketch a pneumatic valve positioner and describe how it works. (6)
15.
(a) Sketch a hydraulic governor and explain how it works. (7)
(b) Why a load sensing part is required for engines that drive electrical generator.(3)
16.
(a) Sketch a ship board hydraulic system powered by variable delivery pump and capable of
operating a crane. Explain how it works. (6)
(b) In case the power failure occurs, show with a diagram how the system remains safe with a
high load on the crane. (4)
17.
With reference to control terms, define (4 X 2.5)
(a) Cascade control
(b) Split range control
(c) Show with the aid of sketch, the application of cascade and split range control system.
(d) ON-OFF control.
18.
With reference to differential pressure pneumatic instruments
(a) Describe the operation of such instruments.(4)
(b) Explain how the instruments of such instrument may be adapted to measure each of the
following items
i)Boiler water level (2)
ii)Fluid flow (2)
19.
(a) With the aid of sketch explain how the level of boiler is maintained. (5)
(b) Identify the difference between transmitter and transducer. (5)
20.
Define the followings (5 X2)
(a) Closed loop control
(b) Open loop control
(c) Proportional control
(d) Integral control
(e) Derivative control
21.
Sketch and describe its fail safe arrangement how the temperature of main cooling system is
controlled remotely. (10)
22.
(a) What is proportional action control? (2)
(b) What is the advantages and disadvantages of proportional action control?(4)
(c) Why integral action controls incorporate in proportional action control?(4)
23.
Sketch an auxiliary boiler combustion control system. (10)
24.
Describe followings (2.5 X 4)
(a) Bourdon type pressure gauge
(b) Flow meter
(c) Bi-metal thermometer
(d) Level gauge
25.
(a) What is D.P cell? (5)
(b) Draw a system for controlling water level in the boiler. (5)
26.
(a) Sketch and describe a thermo-electric pyrometer.(5)
(b) State the various materials that can be used in its construction and give the approximately
temperature ranges for which these materials are suitable. (2)
(c) What are the advantages and disadvantages of this instrument? (3)
27.
(a) Describe, with the aid of a sketch, a method of remotely indicating the water level of a
main water-tube boiler (10)
28.
Describe, with the aid of a sketch, a typical single element temperature control for a large
lubricating oil system (10)
29.
Describe with simple sketch, an equipment suitable for measuring: ( 5×2)
1. a) Temperature
2. b) Level
30.
a)State the term ‘close loop” control. (4)
b)State the difference between open loop and closed loop control. (6)
31.
1. a) What is D.P. cell? (4) b) Draw & describe a system, for controlling water level in
the boiler (6)
32.
sketch and describe any two of the following: (2 X 5)
1. a) thermocouple b) DP cell c) tachometer
33.
Explain with a sketch operation of a valve positioner.(10)
34.
With sketch describe a Cascade control system used on Board.(10)
11.0 Refrigeration and Air Conditioning
1.
Reference to marine refrigeration systems:
(a) Sketch a simple direct expansion system for ship’s domestic use.(4)
(b)Explain how the flow of refrigerant through the evaporator is regulated and why (4)
(c) What would be the result of fouling on the water side of the condenser tubes? (4)
2.
With reference to refrigeration systems:
(a) Explain what happens in the condenser and the evaporator. (4)
(b) Explain why the refrigerant temperature changes from one side of the expansion valve to
the other. (3)
(c) explain what is meant by the term ‘super heat setting’ of the thermostatic expansion
valve.(3)
3.
With reference to refrigeration plants, state how:
(a) Very low evaporator temperatures are achieved. (2)
(b) Thermostatic expansion valves in direct expansion plants are adjusted. (2)
(c) Compressors are protected from appreciable ‘carry over’ of liquid refrigerant.(3)
(d ) Air in the system is detected. (2)
(e) over charge of refrigerant is indicated. (2)
4.
State with reasons why the following courses of action might be advisable if the temperature
of the ship’s cold lockers rises steadily although the compressor runs continuously.
(a) Defrost the evaporator (2)
(b) “Top-up” with refrigerant.(3)
(c) Clean both sides of condenser.(2)
(d) overhaul compressor (3)
5.
With reference to refrigeration systems:
(a) State how Freon leakage are detected.(1)
(b) Explain the precautionary measures taken to prevent leakage and why. (3)
(c) What do you understand by the Ozone Depletion Potential and Global Warming
Potential. (3)
(d) R134a is used as a replacement for Freon 12, what are the design considerations to be
taken into account in relation to lubricating oil? (3)
6.
With reference to the lubrication of reciprocating refrigerant compressors:
(a) Explain in detail the reasons for oil carry over. (3)
(b) State how the collection of oil in the evaporator coils is prevented. (2)
(c) Sketch and describe a device which returns oil from the system to the sump.(5)
7.
Considering shipboard air conditioning systems:
(a) describe how the temperature and relative humidity of individual rooms are measured
using a hand held instrument. (4)
(b) What is meant by ‘comfort zone’? (2)
(c ) Explain with reasons why the relative humidity should not be too high or too low. (4)
8.
With reference to accommodation air conditioning plants, explain how:
(a) Humidity is controlled. (3)
(b) Air temperature is controlled. (4)
(c ) Air changes and compensation for air loss is achieved. (3)
9.
Explain the following terms with respect to air conditioning:
(a) (i) wet bulb temperature (ii) dew point temperature (iii) relative humidity (4)
(b) Itemize the preventive maintenance you would expect to be necessary on the automatic
controls of an air conditioning plant with which you are familiar. (6)
10.
Considering air conditioning systems:
(a) Draw a plenum system suitable for centralized air conditioning and label the principle
components. (4)
(b) explain how the quantity of air circulated is determined and maintained in a fresh
condition.(3)
(c ) describe the precautions to be taken to ensure the system is kept free of infection. (3)
11.
Considering the design and operation of air conditioning systems:
(a) Describe, with the aid of simple drawings, how the temperature and humidity of
circulating air is controlled. (3)
(b) Show, using a sketch of a psychometric diagram, the region of control for comfort of
personnel. (2)
(c) Explain why the humidity should not be too high or too low. (3)
(d) Suggest how individual room temperatures may be adjusted and what effect it would have
on humidity. (2)
12.
With reference to the conditioning of circulating air:
(a ) Identify four conditions which require to be controlled indicating why control is
necessary. (4)
(b ) Differentiate the terms ‘absolute humidity’ and ‘relatie humidity’. (3)
(c ) Explain how relative humidity can be determined using a sling hygrometer and
psychoetric chart. (3)
13.
With reference to the handling and treatment of circulating air:
(a) Compare the centralised plenum system with the distributed chilled/heated water system
for air conditioning. (4)
(b)How is the spread of fire and smoke controlled where such systems are employed? (3)
(c )What maintenance is required to control noise levels and heat loss/gain in the system
ducting? (3)
14.
With reference to the refrigerated containers:
(a) What is the rational for refrigerated containers in preference to refrigerated bulk cargo?
(3)
(b) How the condition of refrigerated containers/bank is monitored and controlled? (3)
(c ) sketch how the containers are connected to the bank. (4)
15.
(a)State desirable properties of a refrigerant with reasons for the same.(5)
(b)What is short cycling? State a few causes and their remedy for the same.(5)
16.
(a) What are the safety devices fitted in a reefer system? A well designed system
should have an expansion valve that causes the refrigerant to leave the evaporator
with 5 to 7 degree of superheat, should there be an accumulator before he compressor… give
explanation in favour of your answer. (4)
(b) State the causes and remedy of the following symptoms
(i) frosted or sweating suction line (2)
(ii) Warm liquid line ( 2)
(iii) Frosted liquid line (2)
17.
State the causes and remedy of the following symptoms
(a) i. Low discharge pressure (1)
1. High / low discharge temperature (2)
iii. Low oil pressure (2)
1. State the causes and remedy of the following symptoms
2. Oil leaves crankcase (2)
3. Oil does not return to crank case (2)
iii. Oil sight glass shows presence of oil foaming (1)
18.
State the causes and remedy of the following symptoms
(a)i. Crankcase and cylinder temperature relatively warm with low suction pressure (2)
1. Crankcase and cylinder temperature relatively cold/ sweating/frosting (2)
iii. Compressor noisy (1)
(b) State the causes and remedy of the following symptoms
(a) Sight flow indicator shows bubbles in refrigerant (1)
(b) reefer compartment temperature too high (2)
(c) Reefer compartment temperature too low (2)
19.
Describe the principle of operation of a thermostatic expansion valve with
simple diagram. What is the function of an equalizing line. (10)
20.
State the effect of moisture in a reefer system, what are the symptoms and for the same?
What is pump down, how you would figure out that there is air in the system? (10)
21.
Sketch and describe the followings
(a) Compressor crankshaft gland seal.(4)
(b) Pressure switch.(3)
(c) Regulator.(3)
22.
(a) What is relative humidity? (2)
(b) What is dry bulb temperature? (2)
(c) What is wet bulb temperature? (2)
(d) What is legionella bacteria? Where it is found and why it is harmful for human body?(4)
23.
With reference to refrigeration system
(a) State the types of compressor in common use. (3)
(b)Explain with reason, why the refrigerant return is connected with compressor sump? (7)
24.
With reference to refrigeration system, state the effect of (4 X 2.5)
(a) High cooling the liquid refrigerant.
(b) Super heating the suction vapor.
(c)Very low evaporation temperature.
(d)Gradual loss of refrigerant.
25.
Describe the purpose of followings in Freon Refrigeration system (4 X 2.5)
(a) Compressor
(b) Expansion valve
(c) Condenser
(d) Evaporator
26.
(a) Explain the working principle of refrigeration system.(5)
(b) Explain the working principle thermostatic expansion valve.(3)
(c) Explain how does the oil separator works? (2)
27.
a.Describe the operation of a domestic refrigeration plant, refere ncing the refrigerant
condition at the main components.(5)
b.State how liquid is prevented from returning to the compressor.(5)
28.
1. Sketch a simple refrigeration system showing the FOUR major components.(5)
2. State the condition of the refrigerant between EACH component in the sketch of Q(a).
(5)
29.
With reference to a refrigeration system:
(a)Describe how air is removed from the system (5)
(b)Describe how and where refrigerant gas is added to the system (5)
12.0 Regulations
1.
(a) Name the International convention that regulates the prevention of oil pollution at sea.(2)
(b) Describe how oily water from machinery space bilges, when pumped overboard, complies
with the convention mentioned above. (6)
(c) Where are these discharges overboard recorded on board. (2)
2.
(a) Outline the information which should be entered in the Oil Record Book. (4)
(b) Outline the conditions which must be complied with for the discharge of oily water from
machinery space in special areas under Marpol annex I. (4)
(c) State how long the ORB to be kept on board after the last entry. (2)
3.
Define the following abbreviations and briefly explain their relevance in the maritime
industry.
(a) SOLAS (3)
(b) STCW 2010 amendments (3)
(c) MLC 2006 (4)
4.
With reference to the prevention of pollution at sea regulations, explain the purpose of the
following:
(a) Shipboard Oil Pollution Emergency Plan (SOPEP) (4)
(b) Oil Record Book (4)
(c) Shipboard incinerator (2)
5.
(a) What do you mean by BMSO ’83 and ISO 1976? (4)
(b)What is MMD? Who is the legal authority to register Bangladeshi flag ship? (4)
(c) What is Flag of Convenience? (2)
6.
Explain the following terms in more detail:
(a) International Maritime Organization (IMO) (2)
(b) International Safety Management Code (ISM Code) (3)
(c) ISPS Code (3)
(d) IBC Code (2)
7.
Describe the following certificates and their duration of validity: (2.5×4=10)
(a)IOPP Certificate
(b)IAPP Certificate
(c) ISPP Certificate
(d) ISSC
8.
(a) State the meaning of the term “enclosed space” (2)
(b) State THREE areas on board a ship that would be designated as enclosed space.(3)
(c) Outline the procedure for entry into an enclosed space. (6)
9.
(a) State the records of operations which should be entered in the Oil Record Book of all
ships. (6)
(b) State the conditions which must be complied with for the discharge of oily water from
machinery spaces. (4)
10.
Briefly state what do the following certificates stand for and what are their validity periods:
(a) DOC & SMC certificates (4)
(b) Certificate of Registry (3)
(c) Loadline certificate (3)
11.
(a) What is ISM? (2)
(b) What is meant by SEP policy in ISM manual? (3)
(c) What is the validity of ISM certificates and objectives of ISM? (5)
12.
(a) What is ISPS code? Which chapter of SOLAS includes this? (4)
(b) With respect to ISPS code explain: i) ISSC and validity ii) SSO, CSO, PFSO, AIS. (6)
13.
(a) What do you understand by MARPOL 73/78? (2)
(b) State MARPOL regulation regarding prevention of pollution by sewage. (2)
(c ) State MARPOL regulation for machinery space and cargo pump room regarding
prevention of pollution by oil.(6)
14.
(a) What is classification society? (2)
(b) Define the following.
1. i) Annual survey. (2)
ii)Docking survey.(3)
iii) Special survey.(3)
15.
Define a duty engineer officer’s responsibilities with regard to avoidance of pollution of
1. a) Enclosed & inshore water with oil. (4)
2. b) Port atmosphere with smoke. (3)
(c) Explain how (ii) can be avoided when raising steam from cold in an auxiliary
boiler? (3)
16.
(a) State Marpol Annex-VI. Mention when it came into force?(2)
(b)State ECAs, when they came into force? (4)
(c) Mention the compliance of BDN and sample. (4)
17.
According to MARPOL Annex-I define:
(a) Initial survey (2)
(b) Intermediate survey (3)
(c)Periodic survey (3)
18.
(a) What is oil record book? What are the entries in Oil record book? (5)
(b) Describe MARPOL regulation regarding to garbage disposal. (5)
19.
(a) What is IMO 2020? When it came into force? (4)
(b) What is the present maximum sulphur limits for fuel in ECAs & outside ECAs? (4)
(c)What is SIP? (2)
20.
(a) Explain the procedure to change over of Main engine from high sulphur to ECA
compliant fuel during entering ECAs. (6)
(b) Explain why sometimes MDO cooler is used in main engine fuel oil system? (4)
21.
Explain the followings term
(a) EEZ
(b) EEDI
(c) EEOI
(d) IAPP
(e) SOPEP
(f) UNCLOS
22.
(a) State the operations which should be entered in oil record book of all ship.(5)
(b) State the condition which must be complied with for the discharge of accumulated oil in
machinery space. (5)
23.
(a) What is the MLC 2006? What are the two basic aim of MLC 2006? (2)
(b) What are the subjects of the “Titles” of MLC 2006? (4)
(c) What is meant by the concept of “No more favorable” treatment in MLC 2006.(4)
24.
(a) Why ships are classed? What is the process of classification? (5)
(b) Write short notes on “SEEMP, EEDI, EEOI” (3)
(c) State the MARPOL Regulations regarding prevention of pollution by Garbage from ships.
(2)
25.
Define Duty Engineer responsibilities with regard to avoidance of pollution of
(a) Shore water with oil. (3)
(b) Port atmosphere with smoke. (3)
(c) Explain how smoke can be avoided when using steam from cold in an auxiliary Boiler. (4)
26.
(a) List the area addressed by MLC 2006. (4)
(b) List the area addressed by SOLAS’74 convention.(3)
(c) Write short notes on “Flag state Control” & “Port State Control” (3)
27.
(a) How many annexes are there in MARPOL and what are they? (4)
(b) What is classification society? (6)
28.
(a) Define the following (2.5 X 4)
(i) Annual survey
(ii) Docking Survey
(iii)Special survey
(iv)HSSC
29.
List the certificate to be carried by cargo certificate.(10)
30.
With reference to the ISM Code state
(a) The objective of ISM Code (2)
(b) The functional requirement of safety management system (3)
(c) State safety and environmental protection policy of any shipping company under ISM
Code. (5)
31.
Define followings
(a) Non conformity
(b) Port state control
(c ) SOPEP
(d) SSAS
32.
(a) State MARPOL regulation for machinery space and cargo pump room regarding
prevention.(3)
(b) Draw a line diagram of an oily water separator labeling the principles items and showing
direction of flow. (3)
(c) Describe how does it operate? (4)
33.
(a) What is ISM? Explain its objective.(2)
(b) Define the following (2 X 5)
1. i) Designated person ashore
2. ii) Condition of class
iii) Document of compliance
1. iv) Safety management certificate (SMC) .
2. v) Non conformity Report
34.
1. a) State the condition to be complied with it in order that bilge water may be
discharged overboard while the vessel is in a special area. (5)
2. b) Describe with sketch an engine room bilge system that complies with current
legislation.(5)
35.
Define followings (2.5 X 4)
1. a) SOLAS
2. b) STCW 2010
3. c) ISM Code
4. d) MLC 2006
36.
Write down the requirements of training, familiarization and awareness creation among the
seafarer regarding lifesaving appliances as per SOLAS. (10)
37.
(a) What are the objective of Annex-VI of MARPOL 73/78. (4)
(b) Write the name of all emission control areas. (6)
39.
What is the objective of Ballast water management Convention? Write the present ballast
water management regulation to control the pollution.(10)
40.
(a)State the regulations that make each ship responsible for the prevention of pollution at sea
and in port.(2)
(b) Name the equipment that must be used in machinery spaces to comply with Annex 1 of
the regulations stated in Q(a). (2)
(c) Describe the principle of operation of the equipment named in Q(b) (6)
41.
(a)State FOUR conditions to be complied with in order that bilge water may be discharged
overboard while the vessel is in a special area. (4)
(b) Describe an engine room bilge system that complies with current legislation(6)
42.
State, with reasons, FOUR principle requirements for maintaining records on board ship.(10)
43.
Define EACH of the following abbreviations, briefly explaining their relevance in the
maritime industry: (2.5 X 4)
a.SOLAS;
b.STCW’95;
c.ISM Code.
d.MLC 2006
44.
a.State the operations which should be entered in the Oil Record Book of ALL ships.(6)
b.State the conditions which must be complied with for the discharge of accumulated
machinery space (4).
45.
a.Sketch an Aerobic Sewage Treatment Plant.(5)
1. State the conditions which must be complied with for the discharge of sewage
overboard.(5)
46.
With reference to “ISM Code” write short notes on (2.5 X4)
a.Role of company office
b.Advantage of drills and exercises
c.Documented procedures
d.Management Review
47.
Write short note on; (2 X 5 )
a.PORT STATE
b.FLAG STATE
Mohammud Hanif Dewan



Recommended Posts
DOS
purifier and system principles
The basic operating principle of the purifier
An efficient combustion in marine engines requires good quality fuel oil. The heavy oil used in engines is
not of the purest form. In order to clean this dirty fuel, oil is sent through a series of purifying equipment’s
before it reaches the engine. Separators / purifiers, clarifiers are two such equipment’s that are used for
purifying and filtering the fuel oil to separate solid particles and / or water.
The easiest of ways of cleaning of fuel is through the method of gravity separation. Gravity is made use of
in this method which separates fuel from impurities and water that are heavier than the fuel which floats at
the top and is collected through an outlet that is made at the top of the container. The impurities and water
can be finally removed by draining of the tank at last.
Centrifuging is the process that is used for faster and most efficient cleaning of fuel. There are separators
that work on the principle of centrifuging.
However, they are divided on the basis of what they separate from the fuel. Separators that remove water /
solids from the fuel are called purifiers whereas those that remove solid impurities are called clarifiers.
Centrifugal force:
F = Centrifugal force, r = Radius , n = RPS
Centrifuging is a process that amplifies the effect of gravity and makes the process of purification faster
and more efficient.
Centrifuges work by rapidly spinning a bowl containing the liquid, thus producing the required centrifugal
force to produce separation.
The principle of operation of the centrifuge is simple. When a bowl containing impure fuel is rotated,
centrifugal forces will throw any item with density greater than the fuel oil density (solids and water) to the
periphery of the bowl while fuel that has the lowest density remains at the center.
Centrifugal separators used for the separation of two liquids of different densities (fuel and water) are
known as purifiers and those used for separating solid impurities are known as clarifiers. Purifiers will also
remove some solids and clarifiers will also remove small quantities of water.
Basic construction of the purifier
Purifier
When a centrifuge is set up as a purifier, a second outlet pipe is used for discharging water as shown.
In the fuel oil purifier, the untreated fuel contains a mixture of oil, solids and water, which the centrifuge
separates into three layers. While in operation, a quantity of oil remains in the bowl to form a complete
seal around the underside of the top disc and, because of the density difference, confines the oil within the
outside diameter of the top disc. It is necessary to prime the bowl each time that it is run; otherwise all the
oil will pass over the water outlet side to waste. The water outlet is at greater radius than that of the fuel.
Within the water outlet there is a gravity disc (shown in green), which controls the radial position of the
fuel water interface.
A set of gravity discs is supplied with each machine and the optimum size to be fitted depends on the
density of the untreated oil. When the fuel centrifuge is operating, particulate matter will accumulate on
the walls of the bowl. If the centrifuge is set as a clarifier, the particulate matter will be a combination of
water and solid material. If it is set as a purifier, the free water is continuously discharged. Therefore, the
particulate matter will consist of solid material. In older machines it is necessary to stop the centrifuge to
manually clean the bowl and disc stack, however, the majority of machines today can discharge the bowl
contents while the centrifuge is running.
Construction
1. Feed valve 2. Clean oil out 3. Liquid 4. Housing 5. Bowl
6. Spring 7. Operating water distributor 8. Check valve 9. Bearing housing
10. Drive belt 11. Electric motor 12. Gearbox 13. Foundation
Basic components of the centrifuge are as follows:
Exterior framework:
The exterior frame work is normally made up of caste iron which supports the internal bowl and disk parts
and carries water line, feed line and outlet line connections.
Bowl and disk:
There are bowls inside the frame, which can be a solid assembly operating continuously and have space
enough to retain the separated sludge. There can also be an arrangement in which the upper and lower parts
are separate for discharging the accumulated sludge during operation. These parts are normally made up of
high tension stainless steel.
Disks improve the purifying efficiency.
Vertical shaft:
The Vertical shaft is used to transform the electrical motor output into rotational motion for rotating the
bowl in high speed through spur gear and horizontal shaft or belt. The material used for vertical shaft
construction is an alloy of steel.
Horizontal shaft or belt drive:
The electrical motor drives the horizontal shaft through clutch pads and is used for transmitting the
rotational motion to bowl assembly. A special belt having elastic character is used in some models in place
of horizontal shaft, thus removing the use of the gear assembly. The horizontal shaft material is a special
alloy of steel.
Spiral gear:
A spiral gear is placed between the horizontal and vertical shafts for the transfer of rotational motion.
These gears are manufactured by special aluminum bronze material.
Clutch or friction pads:
An electric motor will get overloaded if it is connected directly to the bowl assembly for the rotation of the
same as the complete assembly is very heavier. To avoid this, clutch or friction pads and drum assembly
are installed on the horizontal shaft. Normally the number of pads varies from 2 to 4 depending upon the
frequency supply to the motor.
As the motor starts, the pads inside the drum moves out gradually due to centrifugal force and cause
friction in the internal wall of the drum resulting in rotation of the shaft and the bowl gradually without
overloading and damaging the motor and gears.
Attached Gear pump:
A general construction of centrifuge consists of a horizontal shaft driven attached supply or discharge gear
pump. In some system an external supply pump may be installed in place of the attached pump
Sludge discharge mechanism
Fig. shows diagrammatically the method of sealing and sludge ejection for a self-cleaning purifier.
Bowl sections A, B and C, are all keyed to the central drive spindle, B and C, and are secured so that they
cannot move vertically whereas A is free.
The purifier is first brought up to operating speed and water is then supplied to space D through supply
port G. Due to centrifugal force the water pressure in space D moves A vertically to form a seal at the bowl
periphery. Water and then oil would next be supplied to the purifier in the usual way.
When the purifier requires to be cleared of sludge the oil supply is shut off and water supply is changed
over from G to F supply port. The hydraulic pressure created in space E is sufficient to open the spring-
loaded valves and the water from space D will-together with water from space E-be discharged and A will
fall, the bowl seal will now be broken and the sludge ejection will take place. After de slugging is
completed the water supply will change from F to G. The spring load v/v will close & start pressuring the
space D to shut the bowl for the next cycle.
Sequence of discharge sludge
When sludge discharge cycle initiates
1. V1 valve operates and oil inlet by pass the purifier
2. V4 opens for few second and supplies water to the bowl
3. V3 closes, Bowl closing water stops
4. V2 opens, Bowl opening water open
5. Purifier desludge
 Why purifier needs following data concerning temperature, quantity of flow and density
Temperature
HFO viscosity decrease with increasing temperature, so the separation process accelerates as the resistance
to flow (viscosity) is decreased. It means due to less resistance to flow, water and solid particles easily
separates.
Density
In a purifier separation takes place due to density differences. Internal diameter of the gravity disk depends
on fuel density and selection of correct gravity disk is very important. If the wrong dam ring (gravity disk)
is selected water may carry out with clean oil or oil can be seen at the water out let.
Flow rate
Purifier flow rate should be correctly matched with engine consumption and it should be at the optimum
throughput rate as possible but to be just above total fuel consumption.
Difference between purifying and clarifying
When two liquids of different densities are separated using a centrifuge, the equipment is labeled as a
purifier, but when the same centrifuge is used to separate solid impurities from the fuel, it is called a
clarifier.
A clarifier works as a backup system if one feels that purifier has not completely removed dissolved solid
impurities from the fuel.
Purifiers have a Gravity disc / dam ring that works to create a line of separation between fuel and water.
However, in clarifiers, instead of a gravity disc, a sealing ring is used that prevents water and dissolved
impurities to remain inside the purifier bowl.
Purifier
• The discs have holes
• Separates water & heavy solid impurities
• Two outlets on top, each for water & oil
• Gravity disc on top of disc stack.
• Require sealing water while starting.
Clarifier
• The discs have no holes.
• Separates only solid particles.
• There is only one outlet on top.
• No gravity disk ( a disk is used to completely seal the water outlet)
• Sealing water is not required.
Separation as a means of removing impurities from a fuelcan be undertaken bymeansof
gravityin a settlingtankor by means of centrifuging the fuel. Both methods workon the
sameprinciplesthat bysubjecting thefuelto aconstant force, the denser components of the
fuel i.ewater and dirt will be separated from the lightercomponents i.e. thefuelitself.
Gravityacting on thefuel as it passesslowly through thetank will separate the denser
components from the fuelwhere they will accumulate at the bottom of the tank.
Thecontaminantscan then be remove byseparation ofsludge from the tank.
2
 Highlight
 Add Note
 Share Quote
Principle of separation
If an oily water mix is placed into a tank then separationof the two parts will begin
with the lighter element risingto the top. The rate the separation occurs is governed
byseveral factors including the in and the force of gravity
acting upon it.
mixesplaced into a settling tankthere islittle thatcan be done about the gravity but the
in gravities can be increased by heating. Thisbecause water
density changes at a much reduced ratewhen compared to oil. ! wide shallow tank
will increase the rate over a tall thin tank
"
Principles of Separation
#hen a volume of light oil is placed into atank contain a weir and a $uantity of
waterthe %uids will tend to arrange themselves asshown above. The height of the
water in theweir rises to a point governed by the volume&and thereby relative height'
and of the light oil.
(nowing this it is possible to form arudimentary system.
)
Principle of separation
!s a oil*water mix is fed into the tank separationbegins with heavy particulates falling
to the baseof the tank along with water which +oins the otherwaterexcess over%owing
the heavyphase weir.,opefully clear oil passes over the light phaseweir. The problem
arisesthat to ensure theiris nt time to allow for full &separation of theoily mix the
%ow would have to be very smallrelative to thesi-e of the tank.
Centrifuging
Centrifuging is the process by which theeffects ofgravity can be amplified by the use
of centrifugalforce to the that the separation processbecomes rapid and
continuous.Centrifuges work byrapidly spinning a bowl containing the li!uid,
thusproducing the re!uired centrifugal force to produceseparation.
The principle of operation of the centrifuge is simple."hen a bowl containing impure
fuel is rotated,centrifugal forces will throw any item with densitygreater than the fuel
oil density #solids and freewater$ to the periphery of the bowl.
/
Centrifuging
Centrifugal separators used for the separation of twoli!uids of different densities #fuel
and water$ areknown as purifiers and those used for separatingsolid impurities are
known as clarifiers. %urifiers willalso remove some solids and clarifiers will
alsoremove small !uantities of water.
0
Principle of seperation in centrifugecontaining angled plate stack
1
moving between two plates has avelocity greatest at mid point andminimum
approaching the plates.a particle entering into the plates willtend to be pushed
upwards by the %uid%ow. !llthe time centrifugalforce tendsto retard the hori-ontal
component ofthe movement causing the partical toapproach the underside of the top
disc.!s it approaches the %uid %ow velocityreduces.
"
*
3
*
4 5oham
mud ,anif 6ewan7 8enior 9ngg.:ecturer7 International 5aritime !cademy7;angladesh
The centrifugal force eventuallyovercomes the force acting on the particledue to
%uid movement and the particlestarts to move towards the outer rim. Thecentrifugal
force acting on a particle isproportional to its mass therefore a smallparticle will tend
to move further underthe in%uence of %uid %ow. Indeed aparticle small enough will
be carriedthrough the plates and out with thedischarge. In this way it can be seen
thatreducing the %ow rate to a willtend to increase the $uality of the output.
"
*
3
*
3
Typesof Centrifuge&
There are normally two types based on theapplication&'$ Clarifier ()$ %urifier
1)
Clarifier :
"hen a centrifugal is arranged to remove only impuritiesand smallamount of water, it is
called as clarifier. Sinceit isused mainlyforthat fluid where mostlysolidimpurities are to be
removed, gravitydiscisnot used inclarifier* instead asealing ring isused to keep theimpurities
intactunlessdesludged
.
The particle is pushed upwards with the oil streamtowards the centre while the
centrifugal force directs itto the periphery. The residual force on denser
particles#impurities$ will drive them towards the periphery, whilethe less dense
particles #oil$ will be directed towardsthe centre of the bowl and raise to the
outletconnection.
2) Purifier:
"hen a centrifuge is arranged for separating two li!uidsof different densities, for e.g.
water from oil, it is knownas a purifier. The main component of purifier is correctsi+e
gravity disc or dam ring which is responsible tocreate interface between the oil and
water.
The basic operations of clarifier and purifier are:
-t contains stack of disk numbering up to and areseparated from each other by
very small gap. 0 seriesof holes are aligned in each disk near the outside edgewhich
permits the entry of dirty oil.
< 6ue to in gravity and centrifugal force7the heavier impure li$uid &water'
and particles movesoutside and lighter clean oil %ows inwards and
getseparated.< The collected sludge and impurity can be dischargedcontinuously or
at a time intervals7 depending upon theconstruction7 automation and system
incorporated.
#hen a centrifuge is set up as a asecond outlet pipe is used for
dischargingwater as shown. In the fuel oil theuntreated fuel contains
a mixture of oil7 solidsand water7 which the centrifuge separates intothree
layers. #hile in operation7 a $uantity ofoil remains in the bowl to form a complete
sealaround the underside of the top disc and7because of the density
theoil within the outside diameter of the top disc.
0s marine fuel oil normally contains a small!uantity of water, it isnecessary to prime
thebowl each time that it is run, otherwise all the oilwill pass over the water outlet
side to waste. Thewater outlet is at greater radius than that of thefuel. "ithin the water
outlet there is a gravitydisc, which controls the radial position of the fuelwater
interface
! set of gravity discs is supplied with eachmachine and the optimum si-e to be
on the density of the untreated oil.#hen the fuel centrifuge is
operating7particulate matter will accumulate on thewalls of the bowl. If the centrifuge
is set as the particulate matter will be acombination of water and solid
material.
If it is set as a the free water iscontinuously discharged7 therefore7
theparticulate matter will consist of solidmaterial. In older machines it is necessary
tostop the centrifuge to manually clean the bowland disc stack7 however7 the
ma+ority ofmachines today can discharge the bowlcontents while the centrifuge is
running.
23
>peration
The factors are of i!portance understanding the
function of the
-ncreasing the sg of the oil will tend to push theinterface outlet and cause overflow
from the heavyphase outlet untillthe e!uilibrium isrestored. Shouldthe interface be moved sofar
astobreach the damoilwill be issued from the heavy phase outlet and analarm will sound.The
idealposition forthe interface isto lie overthe distribution holes
1educing the sg of the oil willtend to bring theinterface towards the this reduces the
force ofseparation on the oil and reducesthe efficiency ofthe unit possiblyleading to
conExplain how lubricating oil can be tested onboard.
Answer:
L.O can be tested on board by using Maker’s supplied test kit , which can give the result
whether it is safe for further use or not.
For L.O test , sample oil must drawn out from correct point , such as from test cock or from
pump’s discharge pressure gauge connection. It should not be drawn out from , filter out let
and purifier out let .
Sample oil must be taken with standard plastic tube with seal for both on board test and Lab.
analysis.
Acidity Test
– Release a drop of sample oil onto the blotter paper. Then wait about 5 min. allow to spread
itself.
– Add a drop of indicator solution ( Potassium Hydroxide ) onto the spread area of sample
oil. Then wait about 5 min
– Acidity can be determined by color change of sample oil.
– Bluish Green means: – No acidity in sample oil , it is alkaline stage.
– Yellowish Orange means: – Neutral stage , but no longer satisfactory.
– Reddish Color means: – Acidity in sample oil , not fit for further use.
Another test is extracting the acid from sample oil , known as Ph. Test.
– Mix unknown amount of distilled water to sample oil and shake well.
– Then mix with known strength of indicator solution
– Compare with a series of color standard each representing their Ph value .
– Determine Ph value of sample oil quite accuracy.
Fuel Oil Contamination Test ( Viscosity Test )
Fuel oil contamination with L.O may cause by dribbling fuel valve and leaking fuel pump
due to excess wear of its components. When L.O is contaminated with fuel
– L.O color change to dark brown
– Flash point become low
– Viscosity decrease
If fuel oil contamination is occurred , viscosity of L.O to be tested for determination ,
whether fit or unfit for further use.
– The viscosity test can be done 3 tube rolling ball viscometer
– One tube is filled with used sample oil . ( Let say its viscosity grade is SAE 40 when fresh )
– Fill lower and higher viscosity fresh oil into another two tube each and individually ( Let
say SAE 30 & SAE 50 oil )
– Then placed all 3 tube in hot water contained plastic bucket to allow same temperature for a
moment.
– Mount all 3 tube in tilted board and inverted. Internal hollow ball in each tube will rise to
surface.
– If the time taken by ball in sample oil tube is between the time taken by remaining two ball
in their tubes , it means that , the viscosity of sample oil is fit for further use.
– If not , contaminated L.O must be changed.
Water Dilution test
Water may dilute in L.O from…
– Condensation from vapour in the crankcase
– Leakage from Cylinder cooling system ( i.e , JK seal from liner )
– Leakage from steam heating of sump tank.
– Sea water cooler tube..
Water dilution can be check with a Crackling test.
Take sample oil with test tube and heated up while shaking .
If there is no crackling sound , oil is dry.
If there is a slight crackling sound, the oil having trace of water.
If there is heavier crackling and frothing , the oil is heavily diluted with water.
Insoluble Content test
It is very simple test use with blotter paper.
Release each single drop of sample oil and similar fresh oil with known insoluble content .
Wait for complete spread of both oil drops.
Compare the two oil spread condition and determine the content result of test oil.
For straight mineral oil , test result should below 1 ~ 1.5 % of upper limit.
For detergent/dispersant oil below 5 % of upper limit.
(b) How will you rectify in the case of lubricating oil which has been contaminated with
a certain amount of sea water.
Answer:
Lubricating Oil can be contaminated with sea water due to leakage from air cooler tubes and
L.O cooler tubes. It is mostly happen while engine is stopped. Contamination of sea water
can be detected by abnormal rise of sump oil level abnormal water discharge from L.O
purifier and colour change of L.O .
If certain amount of S.W contamination with L.O is detected , batch purification method is
recommended . For the successful purification , the following process should be done.
– Transfer the whole quantity of dirty L.O from sump tank to a storage/renovating tank .
– In this tank , L.O to be heated up to 60 ‘C by provided heating arrangement and allow to
settle at least 24 hour. While settling , water and sludge from L.O to be drained out
frequently.
– At this time , open up M.E crankcase , both wet and dry sump tanks , properly ventilated ,
thoroughly wipe out and cleaned , make inspection and closed back . All L.O piping to be
drained out.
– If condition of L.O in renovating tank is found satisfactorily free from water and sludge in
drainage , start to purify with L.O separator , renovating tank to renovating tank circulation
process.
– To achieve optimum purification effects
– Use correct size of gravity disc
– Minimum feed rate
– Heated up inlet oil to 77 ~ 82 ‘C by purifier heater
– Water washing by using warm water.
– Frequently de-sludge the purifier
– During the process , possible sources for Sea water ingression to be rectified and pressure
test to be done , to
make sure no further sea water contamination.
– L.O acidity , viscosity and water content test to be done frequently and keep batch
purification process until test results are satisfactory.
– Then release L.O from renovating tank to sump tank via purifier outlet for normal engine
operation.
– Even though the test results are found satisfactory , Oil sample to be sent for laboratory
analysis for further recommendations.
BOILER WATER TESTS
(By Kamal Hossain, Chief Engineer)
Q. (a) Explain why regular testing of water in auxiliary boiler is advisable
(b) How to take correct sample
(c) Discuss what factors are necessary when measured value differ appreciably from
desired value in each test.
(d) Give reasons for the situation when alkalinity is found to have fallen unaccountably.
Answer:
(a) For the well boiler operation, boiler water should be tested regularly and accurately.
Then correct chemical treatment should be followed based on the test results for the
following reasons.
– To keep the boiler water in alkaline condition
– To precipitate all scale forming , both dissolved and suspended salts in the boiler water , in
the forms of removable and non-adherent sludge.
– To remove dissolved oxygen , carbon dioxide and other gases
– To produces substances which will be well below the limits for carry over , foaming and
priming..
– To keep their decomposition products not to be harmful to the whole boiler system
– To prevent metal loss due to corrosion
– To prevent scale formation in the system
– To prevent contamination by sea water and by oil
(b) Since highest concentrations are at the water surface , sample should be taken at this
point can represent more conditions . Therefore sample drawing line is located in the steam
drum , just above the water tubes. In order to get proper results , it should be as far as
possible from the chemical feed line. Correct sample must be taken…
– From salinometer cock
– With salinometer gauge
– Allow to flush about 5 min before taking
– Cool down to 25’C before test to prevent flashing which concentrate the sample
– All test apparatus should be cleaned with sample water
– Sample should be tested as soon as possible after drawing
(c) The boiler water should be tested and actions to be taken as follows.
 Excess Phosphate test: Measure content of phosphate salts in the boiler water which
can prevent scale, form non-adherent sludge and give alkalinity. Control limit is 20 ~
40 ppm . If less than 20 ppm dose NaSO4 chemical ( adjunct B ) as per instruction. If
excess 40 ppm , take blow down action.
 Phenopthalein and Total Alkalinity Test: Measure content of NaOH , control
correct pH value and require alkalinity , to remove hardness salts and precipitate scale
forming permanent salts .
– Control limit is 100 ~ 150 ppm. Double for Total Alkalinity test.
If the result is less than 100 ppm , dose the highly concentrate of alkaline
chemical NaOH ( Called G.C )
– If the result is excess , action to blow down , because it may cause caustic corrosion
and embattlement.
 Chloride test: Measure content of NaCL & MgCL to prevent HCL formation in
boiler water. Control limit is 240 ppm . Test result should less than limit . If excess,
blow down action to be taken.
 Condensate pH value test: Measure to power of hydrogen value in condensate to
prevent corrosion. Control limit is 8.3 ~ 8.6.
If the result is less than 8.3, dose SLCC-A corrosion inhibitor chemical increase by 25
%. If more than 8.6 , reduce by 25 %.
(d) When alkalinity is found to have fallen unaccountably in boiler water , this may be caused
by
 Due to boiler water forming acidity by contamination of sea water or any chemical
reaction in boiler water system
 Due to incorrect strength of reagent used
 Due to direct water losing from boiler, resulting all constituent level reduction.
SUMMARY OF STEERING GEAR REGULATIONS &
REQUIREMENTS
(By Kamal Hossain, Chief Engineer)
SOLAS REGULATION & REQUIREMENTS FOR STEERING GEAR
1. Steering gear compartment must be separated from machinery spaces and readily
assessable.
2. Every ship shall be provided with main steering gear and auxiliary steering gear.
3. The failure of one of them must not render the another one operation.
4. Relief valves shall be fitted to any part of the hydraulic system. Setting shall not
exceed designed pressure, i.e , 1.25 times of working pressure.
5. Main steering gear and rudder stock shall be:

o Capable to put rudder hard over from 35 deg. one side to 35 deg. another side
not more than 28 second while running with full sea speed and full loaded
draught.
o They should be done at maximum astern speed as also.
6. The auxiliary steering gear shall be:
 Adequate strength and capable of steering the ship at navigational speed and could be
brought to action in an emergency.
 Capable to put rudder from 15 deg. one side to 15 deg. another side not more than 60
second with the ship full loaded condition with speed not less than 7 knot.
7. Rudder angle indicator shall be independent from steering gear control system.
8. Means of quick communication to be provided between Wheel house , E.R &
Steering gear room.
9. System oil low level alarm , audible and visible to be provided in Wheel house , E.R
& steering room.
10. Fluid used must be approved type and non freezing.
11. With stock diameter 230 mm and above, an alternative power supply , capable to
provide within 15 second, automatically, must be provided. Its capacity shall be at
least 30 minutes for the ship 10000 grt and above. 10 minutes for other smallers.
12. Electrical wiring system for steering gear shall be sized to accept 100 % load.
STEERING GEAR SURVEY
Steering gear system is subjected to annual survey , intermediate survey and special survey
under machinery items by Classification Society. The following parts are to be surveyed not
exceeding 2 years interval.
1. Fastening of steering gear , quadrants , tillers and rudder brake
2. Any leakage of hydraulic system
3. The motors with starters , control gears and electrical
4. Insulation resistance test to motors and wiring system
5. Function test including emergency operation.
6. Alarm test of safety arrangements , such as
 Oil level alarm
 Control voltage failure alarm
 Over load alarm
 Phase failure alarm
UMS SYSTEM FAILURE
(By Kamal Hossain, Chief Engineer)
It is complete failure of the UMS, bridge control and data logging system has failed and
the main engine is needed to run on manual control and monitoring.
(a) State with reasons six main items of data, which require to be monitored and
recorded manually.
(b) Explain how a watch keeping system should be arranged to provide for effective
monitoring and control of the main engine.
(c) Explain how the staff will be organized to maneuver the engine safely. State the
machinery plants at which attentions are required during maneuvering.
Answer:
(a) When M.E to be put on manual control and monitoring, the following six main items
of data to be monitored and recorded manually.
1. Cooling water system.
It is required to prevent the thermal stress and thermal loading on the engine. Engine may
breakdown in severe
Case.
– Jacket water temperature and pressure
– Piston cooling temperature and pressure ( If water cool )
– Sea water temperature and pressure ( For Coolers & condenser ) …. to be checked &
recorded.
2. Lubricating oil system
It is required to prevent thermal stress, occurrence of hot spot, local welding between
engaging aspirate and seizure case for severe condition. It is also reducing the wear and tear
in engine component .
– Lub. Oil pressure & temperature for crankshaft bearings & camshaft bearings
– Cylinder Lubrication
– T.C Lubrication……… to be checked and recorded.
3. F.O system
It is required to obtain the correct fuel injection viscosity to achieve good combustion process
in the cylinder.
– Fuel oil pressure at circulation system
– Fuel oil temperature at end heater
– Fuel oil viscosity at visco-therm unit
– Condition of fuel oil settling and purification process… to be checked and recorded.
4. Scavenging & Exhausting
It is required to know the engine’s load distribution, combustion condition, exhaust valve
condition, turbocharger efficiency and charge air cooler condition.
– Charge air temperature and pressure
– Air cooler in / out temperature
– Individual unit’s exhaust temperature
– Turbine inlet & outlet temperature………….to be checked and recorded.
5. Level control
It is required to checked and maintained the correct level of
– Boiler water level for safe running with correct steam pressure
– Cooling water expansion tank level
– Fuel oil settling and service tank level
6. Speed and revolution counter
It is required to monitored and recorded running machinery speed and revolution counter, to
determine the engine
performance with respect to exhaust temperature and load condition.
– M.E r.p.m
– Turbocharger r.p.m
(b) Monitoring & Control
To obtain effective monitoring and control of main engine, E.R attend watch keeping to be
provided instead of UMS system. In every watch , one certified Engineer in full charge and at
least one assistant should be performed. Watch keeping should be 3 shifted as follow :
– 00 ~ 04 and 12 ~ 16 watch 2/E + one assistant
– 04 ~ 08 and 16 ~ 20 watch 1/E + one assistant
– 08 ~ 12 and 20 ~ 24 watch C/E + one assistant
Overtime could be assigned for 2 hour each after completion of day time watch keeping.
Electrician , Fitter and remaining crew ( if any ) to be assigned day work ( Normally 0700 ~
1600 )
In the watch hour, watch keepers must keep the close watch to monitor and maintain all
temperature and pressure of the running machinery. All data to be collected and entered to
Chief Engineer’s log book 4 hourly .
(c) Organization to Engine room staff (for safe maneuvering)
When M.E running with manual control and monitoring , there should be full strength of E.R
crew to present in E.R for safe manoeuvring. In addition to present watch keeper, stand-by
Engineer and day work crew must present in E.R when engine is given stand-by notice. In the
manoeuvring period, the followings to be assigned.
– As a Chief Engineer, he is a responsible person in full charge in E.R
– Duty Engineer should take engine movement control.
– Standby Engineer should keep close watch in engine room’s machinery and maintain all
temperature and pressure within normal limit.
– Electrician should be standby for main switch board and help to record engine’s movement.
– Assistant watch keeper should take care of air compressor and fuel centrifuging.
– Fitter and day work crew should attend in M.E individual platform, check engine
movement and stand-by for emergency case.
The following machinery plants are required to pay attention during maneuvering.
– M.E warming All temperature and pressure to be maintained within normal limit while
manoeuvering period.
– Generator plant : Require two generator in parallel operation to sufficient manoeuvring
loads. If not satisfactory standby generator must be running idle for emergency.
Emergency generator room to be clearly opened and keep ready.
– Air compressor plant Attention to pay air compressors and air reservoirs . Alert to change
air bottle if air pressure drop to minimum starting level.
– Fuel Centrifuging Normally, Diesel oil is used for manoeuvring. Therefore check D.O
service tank level and topping up as necessary.
– Boiler plant E.G boiler may not sufficient to produce required steam pressure. Therefore
aux. oil fired boiler have to put in service. Correct firing procedure and its safety measures to
be watched.
– Steering gear Keep watch its proper function . Alert to change emergency operation in case.
COC ORAL EXAM PREPARATION (PART – 18):
ELECTRICAL MISCELLANEOUS
Servicing a motor effected/washed by seawater:
1. Cut out power supply by circuit breaker & taking out fuse. Mark & disconnect supply
wire. Took Megger reading & recorded.
2. Take out the motor, open up & dismantle. (Make sure marking on both cover & body)
3. Clean and wash with warm fresh water.( About 180′ F)
4. Cover by canvas, dry with positive ventilation & 500 watt lamp
5. Clean with Electro cleaner.
6. Baking by 500 Watt lamp for few hours.
7. Take Megger reading. (test stable or constant reading) Apply insulation varnish to the
winding while warm.
8. Baking & taking the Megger.
9. Reassemble & put back into service.
10. When test run check sound, ampere & temperature.
Safety device on alternator:
1. Heater
2. Cooling fan.
3. Reverse power trip.
4. Preferential trip.
5. Over current trip.
6. Under voltage trip.
Windlass safety device:
1. Slipping clutch.( Fitted between hydraulic motor and gear)
2. Over load trip.
Winch safety device.
1. Over load trip.
2. Centrifugal brake.
3. Magnetic brake.
4. Limit switch for runner, topping & slowing.
5. Hydraulic oil high temperature alarm & cut out.
6. Hydraulic oil over head tank low level alarm.
Megger:
A Megger is an ohmmeter to measure insulation resistance in million of ohms. (Pole to pole,
pole to earth). Good insulation has high resistance; poor insulation, relatively low
resistance. The actual resistance values can be higher or lower, depending upon such factors
as the temperature or moisture content of the insulation (resistance decreases in temperature
or moisture).
Purpose of Megger Test:
1. To verify insulation resistance.
2. To detect any insulation fault.
Correct Procedure to Check Megger:
Switch off main switchboard by means of circuit breaker & taking out fuse, put label of MEN
AT WORK, disconnect the connection from stator, teat with Megger Meter. Measure during
hot condition resistance for accurate reading.
The Megger insulation tester is essentially a high-range resistance meter (ohmmeter) with a
built-in direct-current generator. This meter is of special construction with both current and
voltage coils, enabling true ohms to be read directly, independent of the actual voltage
applied.
This method is non-destructive; that is, it does not cause deterioration of the insulation.
(Image Credit: electrical-engineering-portal.com)
Fig: Megger test instrument hook-up to measure insulation resistance.
The generator can be hand-cranked or line-operated to develop a high DC
voltage which causes a small current through and over surfaces of the
insulation being tested (Fig). This current (usually at an applied voltage of 500
volts or more) is measured by the ohmmeter, which has an indicating scale.
Safety device on switch board:
1. Circuit breakers
2. Over current relay (OCR) for protection from high current
3. Reverse power trip
4. Preferential trip
5. Under voltage trip
6. Fuse
7. Earth lamp
8. Synchroscope, synchronising lamp.
9. Meter (ampere, frequency, volt, watt)
10. Dead front panel safety device provided on the Main switch board individual panels
wherein you cannot open the panel until the power of that panel is switched off.
Shore supply connections
 Where arrangements are made for the supply of electricity from a source on shore or
other location a suitable connection box has to be installed in a position in the ship
suitable for the convenient reception of flexible cables, it should contain a circuit
breaker or isolating switch, fuses, and terminals of adequate size to receive the cable
ends.
 For three phase shore supplies with earthed neutral terminals are to be provided for
connecting hull to shore earth
 An indicator for shore side connection energised is to be provided.
 A means for checking polarity or phase rotation is to be provided
 At the connection box a notice indicating ships requirements with respect to supply as
well as connection procedure.
 Alternative arrangements may be submitted for consideration.
How will you know the shore power supply is correct or not?
 Phase sequence indicator.(inside shore connection box, turn clock wise direction)
 Operate E/R vent fan & check airflow direction.
When excitation loss:
 Tapping with hammer to field coil core of excitation motor.
 Energise with battery.
Preferential trip:
If a generator overload condition develops, its preference overload trip will operate to
energise the timing relay. The timing relay then operates to disconnect non-essential services
in a definite order and at definite time intervals.
 None essential (without effecting the ship operation.) 5 sec:
 Essential (running the ship properly) 5 sec:
 Top polarity (propulsion, navigation) 15 sec:
Static electricity:
 Electricity produced on dissimilar materials through physical contact & separation
 Out going material negative, remaining material positive.
Spontaneous combustion:
The ignition of material brought about by a heat producing exothermic chemical actin within
the material itself, without exposure to an external source of ignition. (Wet oily rags, wet saw
dust)
Armature reaction.
– When a D.C generator or a motor is operating with load, sparking between the carbon
brushes and the commutator results due to Armature Reaction. Armature reaction takes place
when the armature current flows in the armature.
– When current flows in armature, the armature core is magnetising by this current.
Magnetising effect of the armature current can be divided into two effects: –
 Cross magnetising or distorting effect.
 Demagnetising or weakening effect.
To compensate the Armature reaction, modern Electrical Machines are provided with
 Interpoles
 Carbon brush rocker.
 Neutralising Winding.
A.C motor starters:
A motor starter is an apparatus used for controlling the starting of an electric motor.
1. Direct on line starter.(without current limiting element)
2. Resistor or rheostatic starters.(with current limiting device)
3. Star delta starter.
4. Auto Transformer starter.(reduced voltage starting 55%, 60%, 70%, full voltage
running
5. Rotor resistance starter.(starting slip ring induction motor)
Dash pot
Mechanical device to produce a time delay action. Operation of switch gears, arc lamps,
motor starters, Electro magnetic bake, etc. Time delay is adjusted by oil viscosity used.
Earth detecting lamps
 The earth fault detector consists of three incandescent lamps which are connected in
star. These three lamps are supplied from the secondaries of three single phase step
down transformers. The primaries of three transformers are connected in star. The star
point of the primaries is connected the frame of the ship. The primaries of these
transformers are fed from the red phase, yellow phase and blue phase of the ship
supply.
 Giving visual signals and buzzer will sound when there is an Earth fault in the system
on board.
 Three incandescent lamps which are connected in star. These three lamps are supplied
from the secondaries of three single-phase step down transformers.
 The primaries of these three transformers are connected in star. The star point of the
primaries is connected the Frame of the ship. The primaries of these transformers are
fed from the Red phase, Yellow Phase and Blue Phase of the ship supply main.
 No Earth Fault in the system, Lamps will glow with equal brightness.
 When earth fault occurs one of the phases, the lamp on that phase will become dark
and other two lamps will burn with extra brightness.
 Earth fault can be traced by switching off the branch circuit breaker one by one. When
the branch circuit with the fault is switched off, the earth lamp will return to its
normal glow.
Emergency power supply:
1. Emergency lights.
2. Navigation lights.
3. International communication equipment.
4. Day light signalling lamp.
5. Ship’s whistle.
6. Fire detecting and alarming installation.
7. Manual fire alarm.
8. Other internal emergency signal.
9. Emergency fire pump.
10. Steering gear.
11. Navigation aid and other equipment.
Single phasing:
 Single phasing is the term used to denote the condition arising in a three-phase circuit
when one phase becomes open circuited.
 The open circuit in a phase, often from a blown fuse, faulty contact or broken wire,
will prevent a motor from starting but running motor may continue to operate with a
fault.
1. Excessive current in the remaining supply cable.
2. Unequal distribution of current in motor winding.
 Can be detected by overload device in the supply line or through the overheating.
 Overheating in a stalled or running motor will cause burn out of the overloaded coil.
 In a lightly loaded motor to remain undetected by electromagnetic trips on the supply
line which monitor only current. Improve protection is given by thermisters placed in
the winding to measure thermal effects.
Insulated neutral system
Advantages
 This system avoids the risk of loss of essential services e.g. steering gear
 If the neutral was earthed and a short circuit on one phase causes the fuse in that
phase to blow the system would now be singled phasing and may burn out motors
 In an insulated neutral, one earth fault does not interrupt the supply but an earth
leakage detection system will give warning.
 Low earth fault currents in insulated systems gives a much less fire risk.
Disadvantages
 On the insulated system the voltage to earth is 1.73 Vph e.g. 440v vs 250v
 Tracing an earth fault is more difficult because although selective tripping may trace
the earthed circuit, the actual position on the circuits may still be difficult to locate.
Resonant or intermittent faults in say a contactor solenoid or a transformer with an
insulated neutral can cause voltages to be magnified to say 4 times the normal voltage
to earth (250v x 4 = 1000v)
Note: electrical shock is not reduced by using a non-earthed neutral as large voltages are
involved. Both systems are equally dangerous
Earthed neutral system
When an earthed neutral system of generation is used earthing is to be through a resistor. The
resistor is to be such that it limits the earth fault current to a value not greater than the full
load current of the largest generator on the switchboard section and not less than three times
the minimum current required to operate any device against
Back E.M.F
 When a current flows through the conductors of an armature of a motor, a force will
be exerted on the conductors. This force produces a torque, which will cause the
armature of the motor to rotate.
 When the armature conductors are moving across the magnetic field, these conductors
will cut the magnetic lines of force and therefore generate an E.M.F. The direction of
this generated E.M.F is opposite to the applied voltage of the motor. Since the
generated E.M.F in the motor is opposite to the applied voltage to the motor, this
E.M.F is called Back E.M.F.
Applied Voltage = Voltage drop to armature resistance + Back E.M.F
V = Ir + Eb
Automatic voltage regulator (AVR):
Sudden load current surges (sudden great increase) (e.g. due to motor starting) on a generator
cause a corresponding change in its output voltage. This is due to an internal voltage drop in
the generator ac windings and the effect is usually called ‘voltage dip’. Similarly, load
shedding (to get rid of it) will produce an over voltage at the bus-bars. An unregulated or
non-compounded generator excitation system would not be realistic on board ship due to the
varying voltage caused by the fluctuating load demand. Automatic voltage regulation (AVR)
equipment is necessary to rapidly correct such voltage change.
1. Carbon pile regulator.
2. Vibration contact regulator.
The alternator output is transformed, rectified and output effect through magnetic coil against
spring which are voltage reference and apply to dc exciter shunt field and rotor of alternator.
3. Static automatic voltage regulator.
The direct current derived from the alternator output through transformer & rectifier, is
applied to a bridge which has fixed resistances on two arms and variable resistances (zener
diode voltage references) on the other two. When change in applied voltage, by Whetstone
bridge produce an error signal. The error signal can be amplified and used to control
alternator excitation in different ways. (Thyristor, Transistors in series)
Diode
 An electronic device that allows electrons to flow in one direction but in highly
resistant to current flow in the opposite direction. (Similarly check in the piping
system.)
 The purpose of the diode is to function as a rectifier of higher frequency and low
frequency oscillation. It is used as detector in a receiver circuit.
1. Thermionic diode consists of a heater, a cathode and an anode, in an indirectly heated
valve.
2. Semi conductor diode is constructed with Mono crystalline germanium or silicon
wafers with two layers differently doped; ‘pn’ junction acting as rectifier junction.
Transistor
 Three layer device, either NPN or PNP
 It has emitter, collector & base
 Used small signal power from a side circuit controlling the larger power in other
circuit. (Power gain or amplification)
Thyristor
 Power control element. Multi -layer device of alternate P and N junction.
 E.g. Silicon controlled rectifiers (SCRs) ~ Four layer device.
Triacs ~ Greater number.
 Thyristors are solid state switches, which are turned on by application of a low-level
signal voltage through a trigger connection known as a gate electrode
 No moving parts to wear, or contacts which can be damaged by arcing.
 Ideal for remote operation. Small size ~ convenient component of control circuit. Can
control current greater than 1000 amps and voltage in excess of 1000 volts. Replace
large conventional switches.
 Operate faster rate (25,000 times per second).
Exciter:
 It is a small D.C generator. It supplies the exciting current to the rotor of the A.C
generator.
 Exciting current is current required to create any magnetic field.
Equaliser
An equaliser is a connection between the generators of different capacities running in parallel
so that the running load is divided proportionately between the two.
D.C loads on A.C ship service system:
1. General alarm system.
2. Emergency lighting.
3. Emergency radio power.
4. Rectifying for battery charging.
Maintenance of motors:
1. Keep air passage clean.
2. Remove deposits of dust, oil and grease.
3. Take insulation resistance reading.
4. Prevent sparking at brushes and commutator.
5. Mechanical check at bearings, holding bolts couplings.
6. Regular check on motor starters and controllers, maintenance of contacts, resistance
and connection.
Galvanometer:
It is an instrument for measuring the small electric current with its magnitude and direction.
Resistor:
It is a device, which conducts electricity but converts part of the electrical energy into heat.
Resistivity:
It is a resistance of a material and expressed in ohms/unit length.
Rheostat
It is a resistor, which is provided with means for readily adjusting its resistance.
Fire fighting at switchboard
1. First of all the circuit breaker to be break out. Then extinguished with the fire with
CO2 portable extinguisher.
2. After fire is stop, the switch board is cool down
3. All wire system must be traced and continuity test.
4. After tracing and renewing all fittings, the switchboard can be put back into service.
Fire Prevention:
1. Use correct fuse.
2. All contacts of circuit breakers and switches are well contact.
3. All wire connections are well lapped.
Causes of Fire:
1. Loose contact.
2. Incorrect fuse.
3. Insulation break down
Residual magnetism:
When starting up a generator, the necessary magnetism is provided by the iron cores of the
field poles. This magnetism is known as residual magnetism.
Battery installation and safety measures:
1. Require good ventilation for H2 involving. Require suitable paint to outlet vent ducts.
Ventilation inlet should be below battery level.
2. Naked light and smoking are prohibited in battery room.
Lap wound. Multi parallel circuit in armature.
Wave wound Two parallel circuit in armature.
Failure to excite:
1. Loss of residual magnetism.
2. Too high resistance in the field circuit.
Universal motor:
1. Series wound.
2. Single phase.
3. Either A.C or D.C can be used.
4. Fractional(very small) power. (Less than 1 HP.)
Used on sewing machine, portable drill, etc.
(When the motor is attached to D.C line, the current is in the same direction all the time. In an
A.C line the current is reversing itself every cycle.)
What are the likely consequences of attempting to close the incomer’s Air Circuit
breaker (ACB) when the generators are not in synchronism?
At the instant of closing the breaker, the voltage phase difference causes a large circulating
current between the machines which produces a large magnetic force to ‘pull’ the generators
into synchronism. This means rapid acceleration of one rotor and deceleration of the other.
The large forces may physically damage the generators and their prime movers and the large
circulating current may trip each generator breaker. Result? Blackout, danger and
embarrassment!
Synchronising:
1. Synchroscope
2. Synchronising lamp:
 ‘Dark’ lamp method. (2 lamps)
 ‘Bright’ lamp method. (2 lamps)
 ‘Sequence’ method.(3 lamps)
How could you monitor the correct instant for synchronising without the aid of a
Synchroscope or synchronising lamps?
Connect pair of 500 V voltmeter probes across one phase of the incoming machine circuit
breaker. Adjust the generator speed until the voltmeter slowly fluctuates from zero to
maximum. Close the breaker when the voltmeter passes through zero.
COC ORAL EXAM PREPARATION (PART – 17):
BOILER SAFETY VALVE
Boiler Safety Valves protect the boiler from over pressurisation. As per the requirements, at
least two safety valves should be fitted to the boiler and both are mounted on a common
manifold with a single connection to the boiler. Boiler with super heater, normally three
safety valves are fitted; two to the boiler drum and one to the superheater. The superheater
must be set to lift first to ensure a flow of steam through the superheater.
Improved High Lift Boiler Safety Valve:
Fig: Improved Highlift Boiler Safety Valve
The sketch shown is improve high lift safety valve . The are usually mounted 2 Nos. on a
single chest. Valve , seat , spindle , compression screw and bush are made of non-corroded
metal and valve chest is made of cast steel.
This valve improve than other type as because:
 Using wingless valve to improve steam flow
 Floating cylinder arrangement can prevent piston seizure.
The special shaped valve and seat deflect steam toward the lips on the valve and increase
valve lift.This action also achieves the valve to lift and shut smartly at the blow off
pressure. It is set to open at 3 % above working pressure. The lift of valve is one twelfth of
the valve diameter.
A ported guide plate fitting adequately guide the spindle itself and allow the waste steam to
the under side of the piston with pressure and gives increased valve lift. Waste steam
pressure also keeps the floating cylinder in place while the piston moves. So floating cylinder
seizure risk is reduced.
A drainpipe is fitted to the lowest part of the valve chest on the waste steam discharge side
and lead to clearly drain, no valve or cock fitted through its length. This drain is important to
be checked regularly. If it is choked, there is a possibility of overload to valve , due to
hydraulic head and damage results by water hammer.
Fig: Boiler High Lift Safety Valve
Close examination and attention during overhauling
 Check valve and seat for wear, cavity corrosion , pitting and any fault. They must be
ground in properly not to excess maker’s limited dimensions and clearances.
 Valve chest must be cleaned condition and drain line clear
 Hammer test to spindle for any crack and check its straightness
 Hammer test to compression spring for any fracture and check for corrosion. Free
length is limited to 0.5 % of original free length.
 Check the guide plates and bushes for uneven wear and have sufficient clearance to
allow free movement of
 Check compression nut and cover bush’s threads and any sign of wear and tear.
 Check the easing gear , cable , pulley and connecting links.
 Connecting pin should be a free fit in the lid and no bending. Pinhole to be regular
shape.
Pressure setting of safety valve
 Take standard pressure gauge
 Shut boiler main stop valve and feed check valves
 Check waster steam pipe and drain line clear
 Ensure the correct assemble of valves with no hood and easing gear
 Keep the boiler under full fire condition with adequate water level visible in the sight
glass.
 Bring up the boiler pressure to the required blow off pressure, 3 % above the
approved working pressure.
 Screw down the compression nuts of any lifting valves until all quiet.
 Then adjust each valve in turn by slacking of its compression nut until its valve lift.
 Subsequently screw down the compression nut while lightly tapping its Spindle ,
valve will return to its seat and remain properly seated.
 Measure gap between compression nut and spring casing cover. Make compression
ring with sane thickness to this gap measurement and insert under the compression
nut.
 Retest the valves lift and close together.
 Then , fit the cap , cotter pin and easing gear
 Cap and cotter to be pad locked to prevent accidental alternation of setting.
 Test the safety valve with easing gear to satisfaction for emergency .
Accumulating pressure test
The accumulating pressure test is done to limit the excessive pressure rising in boiler while
the safety valve is open, cause further compression of spring due to increased loading. .
The test is carried out, on the new boilers or new safety valves , under full firing conditions,
with feed water and steam main stop valve is closed. The test is continued for as long as the
water in the boiler permits but it need 15 minutes for a tank type boiler and 7 minutes for a
water tube boiler. With the safety valves operating, accumulation must not exceed 10% of the
working pressure.
COC ORAL EXAM PREPARATION (PART – 16): CO2
FLOODING SYSTEM
Requirements of CO2 Room:
In CO2 flooding system, carbon dioxide bottles are placed in a separate room. The
requirements for location, accessibility, use and ventilation of CO2 storage spaces as per
IMO are:
 Spaces for storage of cylinders or tanks for extinguishing gas should not be used for
other purposes.
 These spaces should not be located in front of the forward collision bulkhead.
 Access to these spaces should be possible from the open deck.
 Spaces situated below the deck should be directly accessible by a stairway or ladder
from the open deck.
 The space should be located no more than one deck below the open deck.
 Spaces where entrance from the open deck is not provided or which are located below
deck are to be fitted with mechanical ventilation.
 The exhaust duct (suction) should be lead to the bottom of the space.
 Such spaces should be ventilated with at least 6 air changes per hour.
CO₂ room safety arrangement:
1. Exhaust fan, and suction duct is provided at the bottom of the room. Any accumulated CO₂
from leakage at the bottom can be exhausted to atmosphere.
2. Cable operated Safety Valve is fitted on Pilot Cylinder discharge line.
It prevents accidental discharge of CO₂ from Quick Release Cylinders due to action of
leakage gas from Pilot Cylinder.
3. Relief Valves are fitted on each discharge line from cylinders so that leakage gas can
safely dispose to atmosphere.
4. Check Valve is fitted in connection pipe between each cylinder discharge valve and
manifold, so that leakage of one cylinder cannot effect other cylinder.
5. Each bottle has a combined Bursting Disc, which will rupture spontaneously at a pressure
of 177 bar at 63΄C.
6. Pressure Gauge and pressure Alarm in the manifold.
Maintenance of CO₂ flooding system:
1. Weekly inspection for alarm system.
2. Bottles should be weighed yearly; level checked by ultrasonic or radio active isotope
detector. Level reference mark should be provided. If 10% loss of weight, recharge them.
3. All the pulley, wire, rope and toggle must be free from dirt, scales and well lubricated.
4. CO₂ branch pipe and discharge nozzle should be cleared with compress air at two year
interval.
5. Bottles should not be exposed to temperature of 60΄C.
Weighing of CO₂ bottle:
1. Bottles should be weighed yearly by special weighing device designed for this
purpose.
2. It has a reference mark to determine 10% loss of weight.
CO₂ Quantity Calculation: (by Regulation):
 For cargo space, CO₂ quantity shall be sufficient to give a minimum volume of free
gas, equal to 30% of gross volume of largest cargo space so protected.
 For machinery space, CO₂ quantity shall be sufficient to give a minimum volume of
free gas, equal to 40% of gross volume of machinery space so protected excluding the
casing.
So, if weight of CO₂ / bottle = 45 kg / bottle and Free gas volume of CO₂ = 0.56 m³/
kg. then, Required CO₂ bottles for cargo space = (0.3 x Largest cargo space gross
volume) / (0.56 X 45)
and
Required CO₂ bottles for machinery space = ( 0.4 x Machinery space gross volume) / (0.56
X 45)
Machinery Space (Engine Room) CO2 Flooding Procedure:
CO2 System operation in Machinery Spaces:
A Co2 system of machinery spaces consists of a bank of Co2 bottles that can be operated
from a remote place located away from the machinery spaces. The system also consists of
pilot Co2 cylinders which control the activation of the bank of Co2 bottles. The Pilot
cylinders are contained in a control box and are normally kept disconnected. The system is
connected to the pilot cylinders and the control box with the help of steel wires or flexible
pipes. All these pipes are fitted with a quick action coupling.
 When the system is to be activated, the coupling in plugged into the corresponding
socket. The valves of the pilot cylinders will be opened with the help of the levers in
the main CO2 control system.
 The CO2 from the pilot cylinders will open the system’s main stop valve.
 The main stop valve has a piston which gets depressed due to the Co2 gas pressure
and allows the pilot gas to flow to the bank of CO2 cylinders.
 This pilot gas operates the cylinders’ valves. All these valves have an actuator which
gets operated by the pilot pressure.
 The detection of fire is done by various sensors installed in the machinery
spaces.Though the opening of control box operates an alarm, the main decision for
CO2 flooding is taken by the Chief engineer, after due consultation with the master of
the ship.
 Before releasing Co2 into the fire affected space, it should be made sure that
everybody is out of the place and total head should be counted.
 The place is fully enclosed i.e all skylights & ventilators are closed air-tight and
pumpsumps supplying fuel oil should also be stopped in order to prevent re-ignition.
 Separate levers for each and every space are present inside the main controlling
cabinet. The operating of a particular lever activates the pilot bottles, which helps in
releasing the complete bank of bottles designated for that place.
 With the opening of the master valve, Co2 is flooded inside the fire affected space,
which then smothers the fire with the help of blanket effect.
 Boundary cooling should be carried out.
Machinery space minimum requirement:
1. Two nos. of fire hydrants with hoses, minimum.
2. 10 ft³ of sand and sawdust with scoops.
3. One fixed installation of CO₂ or foam or Halon.
4. Portable extinguishers of at least 2 nos. of 2 ½ gallon (11.37 litres) foam or CO₂,
depending on BHP.
5. Semi-portable extinguishers of 45 kgs of CO₂.
6. Drip pans and trays for every F.O. and L.O. tanks.
7. Monitoring, detection and alarm system.
8. Emergency fire pump.
9. 2 nos: of main fire pumps.
10. International shore connection.
11. Inert gas system.
Machinery space fire fighting: by CO₂ flooding system:
1. CO₂ flooding to machinery space must be done by master’s order.
2. CO₂ must be released by competent engineer, CE.
3. When cabinet door is opened alarm will sound and all ER fans will be stopped.
4. Before releasing, all ER crew to be counted.
5. All openings must be shut [ventilator flaps, fire damper].
6. All fuel pumps and quick closing valves of fuel tanks and fuel transfer line must be shut
from remote control position.
7. After opening the cabinet door, master valve must be opened first.
8. Pull the operating handle of pilot cylinders.
9. CO₂ , released from pilot cylinder, operate the gang release bar so that all CO₂ from quick
release or total flooding cylinders will be released to machinery space.
10. By regulation, 85% of the capacity must be able to be released within 2 minutes.
Cargo Hold CO2 Flooding System :
 The release mechanism of CO2 system in cargo spaces is same as that of the
machinery spaces. The only difference is that the cargo spaces have a different type of
fire detection system.
 For detection of fire in cargo hold, a sample of air is drawn from all the cargo holds
by an extractor fan.
 This sample of air is passed through a cabinet wherein a set of smoke sensitive
sensors analyze the sample.
 The sensors will detect any presence of smoke in the sample. As soon as the sensor
detects smoke in the sample, it activates the CO2 alarm system of the ship.
 A part of the sample is also discharged to the wheelhouse in order to cross-check the
presence of smoke in the sample. This can be done by smelling the smoke. The
sample is later vented to the air.
 In order to check whether the extractor is extracting samples from the holds, a small
indicator propeller is fitted, which ensures that the samples are taken.
Cargo hold fire fighting: by CO₂ flooding system:
1. Remote detector fitted at the bridge can detect concerned cargo space.
2. This operation must be done by master’s order.
3. After ensuring no person left in cargo space, seal off the cargo space [closing of ventilation
fan, fire damper, hatch cover].
4. Before discharging, change 3-way valve to CO₂ discharge line so that connection to smoke
detector is isolated.
5. Open the quick opening valve so that alarm will automatically initiated.
6. Manual operation procedure and amount of CO₂ bottle to be released is stated in CO₂
room.
7. By master’s order, release the correct amount to concerned cargo space.
8. Topping up procedure must be followed at port arrival.
Safety devices on CO2 flooding system:
1. Master valve with alarm switch.
2. Relief valves at manifold.
3. Stop valve and pull handle are in lock release cabinet and alarm switch.
4. Safety bursting disc at each CO2 bottle.
5. Leakage detecting pressure switch on manifold.
6. Non return discharge valves after CO2 bottles.
Requirements of CO2 bottles:
1. All bottles stamped at 52 bar pressure.
2. Bursting disc fitted, operates at 177~ 193 bar at 63 °C
3. Store in temperature less than 55 °C
4. Recharge if 5 % loss.
5. Clamped against movement and vibration(by wooden plank).
6. Remote and manual operation possible.
7. Hydraulically tested to 228 bar.
8. Level tested (by radio active level indication).
9. if > 10 years internal and external examination required.
General inspections in CO2 room:
1. Check emergency light and all other lights.
2. Check exhaust fan / ventilation.
3. Check all bottles overall condition, clamps, valves etc.
4. Check operating wire condition.
5. Check CO2 alarms.
6. CO2 room key should be in position.
7. Check the operating instructions.
8. Inspection to be recorded in log book and Saturday safety routine book.
Survey on CO2 flooding system:
1. Check CO2 weight every 2 years
2. Testing of cylinder at 228 bars
3. Blow through the lines
4. General inspection on Instructions, Key, Emergency lights, Ventilation, Alarms etc.
Advantages:
1. Can permeate throughout the space.
2. After discharging, it leaves no residues and no damage to other parts.
3. No hazard for electrical equipment.
Disadvantages:
1. Only suitable for confined space, and needs total sealing of the space.
2. Fatal to life.
3. Re-ignition can occurs after fire is completely died out.
4. No cooling effects, only extinguished by smothering and inhibition.
COC ORAL EXAM PREPARATION: (PART – 15):
FIRE & SAFETY
Fire Hose:
1. At least one fire hose for each of the hydrants and hose shall be used only for
extinguishing fires and testing purposes. (Passenger Ship)
2. One for each 30m length of ship and one spare, but not less than 5 in all. (Cargo Ship
= or > 1000GT) and ship carrying dangerous goods shall be provided 3 hoses &
nozzles in addition to those required above and cargo ship <1000GT, shall be
provided no less than 3 fire hoses & nozzles.
3. 2 ½” diameter and 30ft or 60ft. length.
4. Nozzle for ER 12mm, 16mm and 19mm size and shall be approved for duel purpose
(jet/spray) incorporating shut-off valve.
5. Fire hoses shall have a length of at least 10 m, but not more than:
 15 m in machinery spaces;
 20 m in other spaces and open decks; and
 25 m for open decks on ships with a maximum breadth in excess of 30 m.
Pressure of Fire Hydrant:
 Two pumps simultaneously delivering through nozzles minimum pressures shall be
maintained at all hydrants:
1. Passenger ship = or > 4000 GT: 0.40 N/mm².
2. Passenger ships < 4000 GT: 0.30 N/mm².
3. Cargo ship = or > 6000 GT: 0.27 N/mm².
4. Cargo ship < 6000 GT: 0.25 N/mm² (SOLAS Ch II-2 Reg 10 Para 2.1.6)
 Diameter of Fire Main and Water Service Pipe need only be sufficient for effective
distribution of the maximum required discharge of 140 m³/ hr from 2 Fire Pumps
operating simultaneously. (SOLAS Ch II-2 Reg 10 Para 2.1.3)
Fire pumps:
Requirements:
1. Pressure requirements: Fire pumps shall be capable of giving a quantity of water,
for fire fighting purpose, at following minimum pressures of:
1. Passenger ship = or > 4000 GT: 0.40 N/mm².
2. Passenger ships < 4000 GT: 0.30 N/mm².
3. Cargo ship = or > 6000 GT: 0.27 N/mm².
4. Cargo ship < 6000 GT: 0.25 N/mm² (SOLAS Ch II-2 Reg 10 Para
2.1.6)
2. Total Capacity of required Fire Pumps:
 For passenger ships, fire pumps shall be capable of giving a quantity of water, for
fire fighting purpose, not less than 2/3rd of the quantity given by bilge pumps.
 For cargo ships, fire pumps shall be capable of giving a quantity of water, for fire
fighting purpose, not less than 4/3rd of the quantity given by bilge pumps in a
passenger ship of same dimension, provided that total required capacity of fire pumps
need not to exceed 180 m³/hr in cargo ship.
3. Capacity of each Fire Pump: Each of required fire pumps (other than emergency fire
pump) for cargo ships shall have a capacity not less than 80% of the total required capacity
divided by minimum number of required fire pumps but not less than 25 m3/hr with at least
discharge of water with 2 jets.
4. Total number of Fire Pumps:
 In Passenger Ships = or > 4000 GT: at least 3 fire pumps and <4000 GT: at least 2
fire pumps shall be provided.
 In Cargo Ships = or > 1000 GT: at least 2 fire pumps and <1000 GT: at least 2
power driven pumps, and 1 of which shall be independently driven fire pump shall be
provided.
5. Sanitary, ballast, bilge or General service pumps may be accepted as fire pumps, provided
that they are not normally used for pumping oil fuel, and suitable change-over arrangements
are fitted if they are subjected to occasional duties for pumping oil fuel.
Emergency Fire Pump:
1. Located outside machinery space.
2. No direct access permitted between machinery space and space containing Emergency
Fire Pump.
3. Capacity: at least 40% of total capacity of fire pumps, required by regulation, and in
no case less than 25 m³/hr.
4. Pressure: sufficient to supply water of 40 ft horizontal throw, from 2 numbers of ½ ”
dia. water jets, from hoses of standard size and length, which are connected to any
part of the ship.
5. Total suction head and net positive suction head shall be such that, minimum 25 m³/hr
capacity, 2 water jets of 40 ft horizontal throw, shall be obtained, under all conditions
of list, trim, roll and pitch.
6. If diesel engine driven:
 It is self-cooled.
 Easily started in cold condition [0°C] by hand cranking.
 Fuel service tank must have sufficient capacity for at least 3-hour operation, full
load.
 Sufficient reserves available outside machinery space, for additional 15-
hour, full load.
7. If motor driven:
 Two sources of power supply provided.
 Power operated emergency fire pump, with source of power and sea connection, must
be located outside machinery space.
Sprinkler System:
1. By Regulation, passenger ships carrying more than 36 persons shall be provided with
Automatic Sprinkler System.
2. Generally used only to protect living quarters, passageways and public spaces.
Operation:
1. Each sprinkler head provided with a quartzoid valve, which seals the outlet of water pipe.
2. Valve is partially filled with special fluid, so that a rise in room temperature will expand
the liquid and the valve will burst.
3. Water under pressure; will flow out from Sprinkler System. ( 5 – 8 bars pressure is
maintained in FW pressure tank by air pressure.)
4. Sprinkler head can cover a floor area of about 12m² with water pressure of 5 – 8 bars.
5. Pressure drop in tank activates the pumps to take over and supply water from FW holding
tank. When holding tank become empty, SW pumps come into action automatically.
Regulations
1. No: of heads not more than 200 per section.
2. Heads are spaced not more than 4 meters apart.
3. At least 2 sources of power supply to Automatic alarm system and SW pump.
Advantages:
1. Self fire detection, and immediate and automatic operation at all time
2. Not harmful to human.
3. No need to seal the space.
4. No need to clean the media, after use.
Various sprinkler head colour: Red Yellow Green Blue Purple
Quartzoid valve will burst at: 68°C 79°C 93°C 141°C 182°C
Inert gas:
1. The gas which does not support combustion is inert gas, such as CO₂, N₂, and boiler flue
gas containing < 11% O₂.
2. Tankers of 20,000 DWT and above, provided with Fixed Inert Gas System.
a) To prevent accumulation of explosive mixtures in cargo tanks, during ballast voyage and
during tank operations.
b) To minimise risks of ignition by static electricity generated by the system itself.
3. Inert gas is used only in fixed installations and large bore piping are used due to low
pressure of the gas.
4. Main function is essentially fire-preventive by providing an inert atmosphere.
5. Inert gas installation is not acceptable in machinery spaces.
Inert Gas Composition:
 N₂ ~ 80% by volume:
 CO₂ ~ 14%:
 O₂ ~ (2 – 5)%:
 Water vapour at 20°C ~ 2%:
 CO ~ 0.01%:
 SO₂ ~ 0.005%:
 Nitrous gases ~ 0.02%:
 Soot ~ 50 mg / m³
Inert gas generator:
1. Consists of horizontal brick-lined combustion chamber, surrounded by water jacket, and
pressurised about 0.3 – 0.6 bar.
2. Burner is lit by high-tension electrodes and oil pressure is controlled by regulator with
control valve.
3. Diesel engine drives fuel pump, air blower, and electric generator which drives SW pump.
4. Excess C and S gases are removed, and temperature reduced to 2°C above SW
temperature, in vertical washing and cooling chamber, in which water sprayers are fitted.
5. Control panel has CO₂ recorder, pressure gauges, and water and fuel system alarms.
6. Inert gas can be released to any space, at 125% of ship’s maximum rate of discharge
capacity, in volume.
Extinguishing Media:
Water: Cooling and smothering by steam.
Foam: Combined effect of cooling and smothering.
CO₂: Smothering and inhibition.
Dry Power: Extinguished by inhibition ( breaking chain reaction.)
Inert Gas: Fire-preventive, by providing an inert atmosphere.
When fire breaks out:
1. Activate fire alarm or emergency alarm, as soon as noticing of breakout of fire.
2. Find the origin of fire, CE and all ER members informed.
3. Restrict it, and extinct it on the spot with portable extinguishers and by other means.
4. Verify the class of fire and decide the type of extinguishing agents, which should be used.
5. Initial attack must be backed-up with second more substantial means of attack.
[i.e. Semi-portable or Fire main, follows after portable ones.]
6. Water must be used prudently, since ship’s stability can be affected.
7. Fixed installation is a back-up, used as a last resort. Usage of fixed installation in ER fire
can cause loss of power and steering, for a long period of times.
8. Fixed fire fighting installation system can be used as initial attack on cargo hold fire.
9. Fire must be confined to the space, in which originated; [by controlling flow of air, by
cooling adjacent bulkheads, and by directing extinguishing agents onto fire].
10. Finally after fire is out, overhauling begins, and check structural damages.
11. All fire fighting equipment replenished.
12. Cause of fire to be determined, and action taken to prevent reoccurrence of same type of
fire.
If fire is considerable and immense:
1. Sound fire alarm system.
2. Evacuate all ER staff, count them and assign them as per Muster List.
3. Remote stopping of all fuel pumps, to be done.
4. Remote closing of all quick closing valves, to be done.
5. Remote closing of all skylight doors and ER watertight doors, to be done.
6. Remote closing of all ER ventilation dampers, to be done.
7. Prime mover and all machinery to be stopped.
8. All ER entry and exit doors, to be closed perfectly.
9. All ER ventilation fans, to be stopped manually.
10. Fixed installation system, to be operated by CE or 2/E in proper manner.
Fixed fire Detection and Alarm System:
a) This system with manual call points must be able to operate immediately at all times.
b) Must have two sources of power supply, and visual and audible alarms for power failure.
c) Control panel should be located on Bridge.
d) Heat, smoke or other products of combustion, flame or any combination of these may
operate detector.
Types of Detector:
Smoke detector:
1. Installed at stairways, corridor, escape route within Accommodation Space.
2. Also used in Cargo space and Machinery space
3. Maximum floor area per detector = 74 m².
4. Max. distance apart = 11 meters.
5. Max. distance away from bulkhead = 5.5 m.
6. Photocell or light scattering types.
Heat Detector:
1. Maximum floor area per detector = 37 m².
2. Max. Distance apart = 9 meters.
3. Max. Distance away from bulkhead = 4.5 m.
4. Used Bi-metal strip.
5. Fitted in boiler room, laundry, Control Room, Galley.
Flame Detector:
1. Ultra Violet or infrared.
2. Fitted near fuel handling equipment.
Combustible Detector:
1. Fitted in galley, ER fwd bulkhead adjacent to p/p room under floor plate.
Fire fighting for tanker:
 Machinery space: CO₂ or foam fixed installation.
 Cargo deck area: Fixed deck foam system for cargo deck area.
 Pump room: Must be protected from fixed installation of CO₂ or foam.
 Accommodation front: Water.
Paint Locker:
 Paint and other inflammable liquid lockers must be protected by an appropriate fire
fighting equipment.
 Paint locker is usually protected by pressure water spray system for boundary cooling,
and detector should be flame detector.
Detection, Prevention and Extinguishing of fire in ER of 5000 ton vessel:
Detection:
1. Automatic fire alarm and detection system indicates presence of fire and its location.
2. Indicators are centralised in Engine CR and Bridge, and alarm signals are audible and
visual.
3. Detectors operate when rate of temperature rise of surrounding air reaches set limit of
145°F (62.8°C).
4. Human common senses such as sight, smell, hearing and feeling are also good detection.
Prevention:
1. Fire Control Plan is set out in accessible position in CR.
2. ER personnel must have training such as to locate the fire, to inform, restrict, and
extinguish with suitable appliances.
3. Fire Drill carried out once a week. Exercise for abrupt evacuation of ER before releasing
CO₂ must also be practised.
4. Weekend testing and checking of emergency stops, quick closing valves, watertight doors
(remote and local) ventilation dampers and skylight doors.
5. Cleanliness in ER is most important.
6. Maintenance of all fire fighting appliances.
Extinguishing:
1. Two independently driven power pumps and one emergency pump driven by own engine
with delivering capacity of at least 25 m³ / hr. each.
2. Two hydrants (port and starboard) with spray nozzle fitted hose. (Minimum water pressure
37 psi.)
3. International shore connection [outside 7″ or 178 mm: inside 2 ½ ” or 64 mm].
4. CO₂ fixed installation which delivers 85% of gas within 2 minutes.
(Total weight of CO₂ per bottle: 100 lbs. or 45 kgs.)
5. Six nos. portable extinguishers (2 gal or 9.09 litres Foam 2 nos.,
2 gal Soda Acid 2 nos., 13 lbs or 6 kgs CO₂ 2 nos.)
6. 10 gal froth type extinguisher 1 no.
7. 10 ft³ of sand in the box.
Usage of the above mentioned equipment:
 Oil fire: sand, foam, water spray
 Combustible material: water, chemical foam, soda acid
 Electrical: CO₂ gas and dry powder
Fire control plan:
1. General arrangement plan must be permanently exhibited onboard, for the guidance of
officers.
2. Positioned outside the deck house [opposite to gangway of both sides] in a
permanently watertight enclosure for assistance of shore fire brigade.
3. Fire Control Plan includes:
 Fire control stations.
 Various fire sections, enclosed by both Class A and Class B divisions.
 Particulars of fire detection and alarm system.
 Sprinkler installation and fire extinguishing appliance.
 Means of escape.
 Ventilation system, including positions and numbers of fan controls and dampers.
Fire Fighting Appliances (FFA):
1. All portable and semi-portable extinguishers: Good working order ensured, properly
placed in ER and always made handy.
2. Fixed fire fighting installation: Alarm testing and function testing once a week,
compressed air blowing of lines and discharge nozzles, contents to be weighed and checked
periodically.
3. Emergency fire pump: Good working order ensured, weekly test run without failure.
4. Fire detection, monitoring and alarm system: Tested weekly without any failure.
5. All fire hydrants and their connection, sand boxes and scoops: Kept in good working order.
6. Fire man’s outfits: 2 numbers in good working order and handy at all times.
7. International shore connection: Placed at proper location.
8. All ER members: Properly educated about fire fighting appliances and their operation.
9. Fire drill: Carried out at least once a month.
Safety Equipment:
1. Portable fire extinguishers.
2. Semi-portable fire extinguishers.
3. Fixed installation.
4. Detection and monitoring of fire.
5. Alarm signalling of fire.
6. Fire man’s outfits:
– Personnel equipment; an axe, lifeline, protective clothing, rigid helmet, safety lamp
(oxygen content meter), portable electric drill, boots and gloves.
– Breathing Apparatus; at least 2 nos: to be provided.
7. Emergency fire pump: With 2 additional main fire pumps (Sanitary, Ballast, Bilge or GS
pump), not normally used for pumping oil fuel. Suitable changeover arrangement fitted, if
they are occasionally used for pumping oil.
8. Fire hoses, nozzles of 12mm/16mm/19mm diameter [spray/jet type] and their container
box.
9. Escape ways, at least two nos.
10. Emergency generator.
11. Emergency lighting system (24V DC & 220V/110V AC).
12. Inert gas system.
13. Steering gear.
14. Communication system between bridge to ER, and to steering gear room.
15. Remote closing and stopping of fuel tanks, fuel pumps, ventilation fans, skylight door,
watertight doors, and fire dampers.
16. International shore connection.
17. Lifeboat, Life raft, Life buoy and Life jacket with illuminating source.
18. Navigation lighting (port and starboard, Main mast, Fore mast, Stern, Anchor).
19. Pilot ladder and lighting.
20. Gyro compass, Echo sounder, Direction finder, Radar and its alarm system.
21. Distress signal flares at least 12 numbers.
22. First aid kit.
23. Signalling apparatus (daylight signal, light and power source, Forecastle bell, Gong and
ship whistles, Fog horn).
ER Fire Fighting Media:
For boiler room:
1. At least 2 Portable Foam Extinguishers
2. 135 litres Foam Extinguisher
3. 1 Portable Foam Applicator with 20 litres spares tank.
4. One Sand box with a scoop.
For ER
1. At least 1 Portable Foam Applicator with 200 lb. spare container.
2. At least 45 litres Foam Extinguisher
3. At least 2 Portable Foam Extinguishers shall be placed within, not more than 10 meter
walking distance.
For ER Control Room:
1. Sufficient number of CO₂ Portable Fire Extinguishers.
Portable fire extinguishers:
1. Capacity of portable fluid extinguisher: ≯ 13.5 litres and ≮ 9 litres.
2. Other extinguisher: at least as portable as 13.5 litres fluid extinguisher and fire
extinguishing capability at least equivalent to that of 9 litres fluid extinguisher.
3. Ships of 1000 tons gross tonnage and upwards, shall carry at least 5 portable fire
extinguishers.
4. In boiler room:
a) At least 2 portable foam type extinguishers.
b) At least 1 foam type extinguisher of 135 litres capacity minimum, with hoses on reels,
reaching any part of boiler room.
c) A box of 10 ft³ of sand or other approved dry material with scoop.
d) One set of portable foam applicator unit with one spare 20 litre tank.
5. In space containing internal combustion machinery:
a) Sufficient no. of 45 litre capacity foam type extinguishers, to enable foam to be directed
onto fuel and LO pressure system, gearing and other fire hazards.
b) Sufficient no. of portable foam type extinguishers, so located that, there shall be at least 2
such extinguishers within 10- meter walking distance.
6. In space containing steam turbine:
a) Sufficient no. of 45-litre capacity foam type extinguishers, to enable foam to be directed
onto LO pressure system, turbine casing, gearing and other fire hazards.
b) However, such extinguishers shall be omitted, if protection is given by fixed installation.
c) Sufficient no. of portable foam type extinguishers, so located that, there shall be at least 2
such extinguishers within 10- meter walking distance.
Personal Life Saving Appliances:
1. Life buoys
2. Life jackets
3. Immersion suits
4. Thermal protective aids.
Fireman’s outfit:
Consists of:
 Personal equipment, comprising protective clothing, boots and gloves of rubber, a
rigid helmet, an electric safety lamp [min burning period 3 hrs.], and an axe.
 A breathing apparatus. Smoke Helmet [Smoke mask] or Self-contained compressed
air BA set.
Smoke helmet (Smoke mask) BA set:
a) Provided with suitable air pump.
b) An air hose exceeding 2 m in length, but not more than 36m.
Gas Mask BA set:
Not used for fire fighting purpose.
Self-contained compressed air operated BA set:
a) Volume of air in cylinders shall be at least 1200 litres.
b) Capable of functioning for at least 30 min.
c) Fireproof lifeline of sufficient length and strength is attached.
d) 2 fireman’s outfits (2 BA sets) shall be stored in widely separated positions, and must be
easily accessible and ready for use.
Closing Arrangements in ER:
1. Entrance Doors
2. Shaft Tunnel Watertight Door
3. Skylight Doors
4. Ventilator Flaps
Fire Detectors:
1. Heat Detector
2. Flame Detector
3. Smoke Detector
4. Combustion Gas Detector.
Heat Detector:
 There may be 3 types; fixed temperature, rate of temperature rise, or a combination.
 Rate of rise detector do not respond and give alarm if temperature gradually increases,
e.g. moving into tropical regions or heating switched on.
 Tested by portable electric hot air blower.
Rate of temperature rise Detector:
a) Pneumatic Type:
1. Increase in temperature increases the air pressure inside thin copper hemi-spherical
bulb, if the airs bled through two-way bleed valve is sufficient, diaphragm will not
move up and close the contacts.
2. If rate of temperature rise causes sufficient pressure build-up inside the bulb to close
the contact, alarm will be given.
3. Temperature adjustment screw is provided to close the contacts at a predetermined
temperature, giving alarm. (Temperature setting vary from 55°C to 70°C.)
b) Bi-metal Coil Type:
1. Two bi-metal coils are attached to a vertical support bracket and upper coil is better
insulated from heat than lower coil.
2. When temperature increases lower coil will move to close the gap (between two
contacts) at faster rate than upper coil moves to maintain the gap.
3. If rate of temperature rise is sufficient, the gap will close and alarm given.
4. A fixed temperature stopgap is provided at upper coil to close the contact giving
alarm.
c) Fixed Temperature Detector:
 Quartzoid Bulbs fitted into Sprinkler System are fixed temperature detectors, used
for spaces other than engine and boiler rooms.
Flame Detector: (Infra-red)
1. Flame has a characteristic flicker frequency of about 25 Hz, and this fact is used to
trigger an alarm.
2. Flickering radiation from flames reaches detector lens/filter unit, which only allows
infra-red rays to pass and be focused upon cell.
3. Signal from cell goes into amplifier, which is tuned to 25Hz, then into time delay unit
and alarm circuit.
4. To minimize false alarms, fire has to be present for predetermined period.
5. Suitable for machinery spaces, but not in boiler room.
6. Obscuration by smoke renders it inoperative.
7. Tested by means of a naked flame.
Smoke Detectors:
1. Light Scatter
2. Light Obscuration
3. Scatter and obscuration combined.
Light Scatter Type:
1. Photo-cell is separated by a barrier from a semi-conductor, intermittently flashing
light source, are housed in an enclosure, allowing smoke but not light inside.
2. When smoke is present in the container light is scattered around the barrier onto
photocell and an alarm is triggered.
3. Could give early warning of fire.
4. Photocell and light sources are vulnerable to vibration and dirt.
5. Tested by means of cigarette smoke.
COC ORAL EXAM PREPARATION (PART – 14):
SHIP’S CERTIFICATES
Certificates onboard:
1.Certificate of Registry
2. International Tonnage Certificate
3. International Load Line Certificate
4. International Load Line Exemption Certificate
5. Certificates for Master, Officers and Ratings
6. Derating or Derating Exemption Certificate
7. International Oil Pollution Prevention Certificate
8. International Sewage Pollution Prevention Certificate
9. International Safety Management Certificate, SMC
10. International Medical Certificate
11. Passenger Ship Safety Certificate
12. Cargo Ship Safety Construction Certificate, SAFCON
13. Cargo Ship Safety Equipment Certificate, SEC
14. Cargo Ship Safety Radio Certificate
15. Exemption Certificates for SAFCON, SEC and Radio Certificate
16. Certificate of Classification
17. Certificate of Insurance or other financial security in respect of civil liability for oil
pollution damage
18. International Pollution Prevention Certificate for the Carriage of Noxious Liquid
Substances in Bulk. [NLS Certificate]
19. Certificate of Fitness for the Carriage of Dangerous Chemicals in Bulk
(Chemical Tanker)
20. Certificate of Fitness for the Carriage of Liquefied Gases in Bulk
(Gas Carrier)
SOLAS Certificates:
1. Passenger Ship Safety Certificate
2. Cargo Ship Safety Construction Certificate
3. Cargo Ship Safety Equipment Certificate
4. Cargo Ship Safety Radio Certificate
5. Cargo Ship Safety Certificate 1
6. Exemption Certificate
7. Document of Compliance with the special Requirements for Ships carrying
Dangerous Goods
8. Minimum Safe Manning Document
9. Document of Authorization for the Carriage of Grain
10. International Certificate of Fitness for the Carriage of Dangerous Chemicals in Bulk
11. International Certificate of Fitness for the Carriage of Liquefied Gases in Bulk
12. International Certificate of Fitness for the Carriage of INF Cargo
13. Safety Management Certificate (ISM)
14. Document of Compliance (ISM)
15. High Speed Craft Safety Certificate
16. International Ship Security Certificate
MARPOL Certificates:
MARPOL Annex I:
1. International Oil Pollution Prevention Certificate (IOPP Certificate)
2. Statement of Compliance with CAS (as a supplement to ship’s IOPP Certificate)
MARPOL Annex II:
1. International Certificate of Fitness for the Carriage of Dangerous Chemicals in Bulk
2. Certificate of Fitness for the Carriage of Dangerous Chemicals in Bulk
3. International Pollution Prevention Certificate for the Carriage of Noxious Liquid
Substances in Bulk (NLS Certificate)
4. Certificate of Fitness for Offshore Support Vessels
MARPOL Annex IV:
1. International Sewage Pollution Prevention Certificate
2. Result of calculation of moderate rate of discharge in accordance with MEPC.157(55)
MARPOL Annex V:
1. Garbage Management Plan
2. Garbage Record Book
MARPOL Annex VI:
1. International Air Pollution Prevention Certificate
2. Engine International Air Pollution Prevention Certificate
incl. Technical File and Record Book of Engine Parameters if applicable.
3. International Energy Efficiency Certificate
COC ORAL EXAM PREPARATION (PART – 13):
ENTRIES OF IMPORTANT DOCUMENTS
OIL RECORD BOOK:
Entries to be made in Oil Record Book as per MARPOL Annex I Requirements:
Oil Record Book: PART – 1 (MARPOL Annex I Regulation 17):
Entries:
1. Ballasting or Cleaning of fuel oil tanks
2. Discharge of dirty ballast or cleaning water from fuel oil tanks
3. Collection , Transfer and disposal of oil residues
4. Non automatic starting of discharge overboard, transfer or disposal otherwise of bilge
water accumulated in machinery spaces
5. Automatic starting of discharge overboard, transfer or disposal otherwise of bilge
water accumulated in machinery spaces
6. Condition of the oil filtering equipment (Out of order or malfunction)
7. Accidental or other exceptional discharges of oil
8. Bunkering of all types of fuel oils or bulk lubricating oils
9. Additional operational procedures and general remarks
10. Recording of quantities retained in bilge water holding tanks (listed under section 3.3
of the IOPP Certificate) is voluntary.
11. The recording of general maintenance of items pertaining to the OWS remains
voluntary and is not required to be recorded in the ORB.
 All Entries are to be made and signed by the officer or officers in charge of the
operations concerned and each completed page shall be signed by the master of the
ship.
 This record book needs to be maintained onboard for 3 years.
(Source: MEPC 62/24, paragraph 7.23)
Cargo Oil record Book: PART – 2 (MARPOL Annex I Regulation 36)
 Every oil tanker of 150 gross tonnage and above shall be provided with an Oil Record
Book Part II (Cargo/Ballast Operations). The Oil Record Book Part II, whether as a
part of the ship’s official log-book or otherwise, shall be in the form specified in
appendix III to this Annex.
 The Oil Record Book Part II shall be completed on each occasion, on a tank-to-tank
basis if appropriate, whenever any of the following cargo/ ballast operations take
place in the ship:
Entries:
1. Loading of oil cargo
2. Internal transfer of oil cargo while on voyage
3. Discharging of oil cargo
4. Ballasting of the cargo tanks and Ballasting of the dedicated clean ballast tanks
5. Cleaning of cargo tanks including crude oil washing
6. Discharge of ballast except from the segregated ballast tanks
7. Discharge of water from the slop tanks
8. Closing of all applicable valves after slop tanks have been discharged
9. Closing of valves for isolation of dedicated clean ballast tanks from cargo and
stripping lines after slop tank discharge operations
10. Disposal of residues
11. Accidental discharge of any oil content and the reasons for the same
12. Conditions of the oil discharge monitoring system and the failures of the same to be
recorded too
 All Entries are to be made and signed by the officer or officers in charge of the
operations concerned and each completed page shall be signed by the master of the
ship.
 This record book needs to be maintained onboard for 3 years.
 For oil tankers of less than 150 gross tonnage operating in accordance with
regulation 34.6 of this Annex, an appropriate Oil Record Book should be developed
by the Administration.
MARPOL Annex V: Garbage
Description of the garbage:
Garbage is to be grouped into categories for the purposes of the Garbage Record Book (or
ship’s official log-book) as follows:
 A: Plastics
 B: Food wastes
 C: Domestic Wastes
 D: Cooking Oil
 E: Incinerator ashes
 F: Operational wastes
 G: Cargo residues
 H: Animal Carcass(es)
 I: Fishing Gear
Entries in the Garbage Record Book shall be made on each of the following occasions:
1. When garbage is discharged to a reception facility ashore or to other ships
2. When garbage is incinerated
3. When garbage is discharged into the sea in accordance with garbage dischage
regulations (4, 5 or 6 of MARPOL Annex V)
4. Accidental or other exceptional discharges or loss of garbage into the sea
ODS (Ozone Depleting Substances) Record Book:
Vessels carrying ozone depleting substances (ODS) shall maintain a ozone record book.
Entries to be made in terms of mass of substance under MARPOL Annex VI Regulation 12:
1. Recharge (full or partial) of equipment containing ODS
2. Repair or maintenance on equipments containing ODS
3. Discharge of ODS deliberate or non delibrtae
4. Discharge of ODS to land based reception facilities
5. Supply of ODS to ships
 1
 2
 3
 Next
Marine Study is a maritime blog run by Mr. Hanif Dewan. He is a maritime researcher and
currently teaching at Liberia Maritime Academy, Liberia.
Facebook-f Twitter Linkedin
Recent Posts
July 7, 2022
METALLURGY
November 26, 2021
CARBON STEEL ALLOYS
Subscribe Newsletter
Subscribe us to get lastest maritime blog post yo your email
taminantsand watercarryover with the light phase outlet
#1 Marine Engineering Blog
WRITE IN MARINE STUDY
SUMMARY OF MARPOL AND SOLAS
AMENDMENTS ENTERING INTO FORCE FROM 01
JANUARY 2020
MARPOL:
Annex VI 0.50% Sulphur Limit: The limit for sulphur in fuel oil used on board ships to be
reduced to 0.50% m/m (mass by mass).
SOLAS:
Amendments to SOLAS regulations III/3 and III/20 to make mandatory the requirements for
maintenance, thorough examination, operational testing, overhaul and repair of lifeboats and
rescue boats, launching appliances and release gear.
Amendments to SOLAS regulation II-2/13 to extend the requirements for evacuation analysis
to all passenger ships, not just RO-RO passenger ships.
IMO SULPHUR REGULATIONS 2020
The 2020 IMO global 0.50 percent fuel Sulphur Technical Note:
In less than a week time, From 1st January 2020, the maximum permissible global Sulphur
content of marine fuels is going to be reduced from
3.5 % to 0.5% according to MARPOL Annex VI. Ships operating outside
Emission Control Areas (ECAs) will have three options to achieve compliance:
1. By the use of exhaust gas abatement technology (‘scrubbers’), or
2. By burning a fuel with maximum Sulphur content of 0.50%mass, or
3. By burning LNG. To meet continuing legislation inside ECAs.
CHIEF ENGINEER RESPONSIBILITIES DURING
BUNKERING OPERATION
(By Kamal Hossain, Chief Engineer)
Pollution prevention
1.
1. Pre-bunkering meeting should be held , quantity , grade and distribution plan
to be drawn up.
2. By considering of volume allowance is 10 ~ 15 % for expansion , all tanks to
be filled up to 85 % maximum.
3. Clear over flow tank , drain tank .
4. Top up settling and service tanks.
5. Clean filters and sight glass of bunker line.
6. Keep level indicator, sounding gauge and pressure gauge good working order.
7. Arrange quick communication between bunker point and control .
8. Check scuppers plug condition.
9. Keep cleaning materials and chemical near by bunker point.
10. Alert oil pollution control team as per contingency plan.
1. Exact reading of draught and list to calculate trim of the ship. Keep vessel up right as
possible.
2. All tanks to be sounded priorly.
3. Check valve opening to correct tank and others shut.
4. Predetermine the pumping rate and emergency stop signal with supply barge.
5. Pumping slowly during first stage , check oil enter to correct tank , hose connection
especially on the non-used side, then increase to predetermined pumping rate.
6. Check sounding of filling tanks frequently , use ullage method.
7. Regular check for oil trace from connections and ship side discharge . If any leak is
found , stop bunker immediately.
8. Essential to slow down when 80 % of total quantity and to be stopped at 85%.
9. Let all valves open for some duration to expel the air from tank.
10. Avoid spillage when connecting or disconnecting the hose.
U.S.C.G Regulations
1. Bunker plan must be drawn up . All crew to be explained total bunker quantity ,
distribution plan , filling sequences. Engine room staffs to be assigned each and
individual duties regarding bunker. This plan and assignments must be posted at
bunker point.
2. All bunker tanks must have vent pipes with flame trap head and spilled oil container
of 1 Barrel Quantity to be placed near vent pipes.
3. Chief Engineer must prepare necessary paper forms and to be signed prior to bunker
as per procedures to regulations.
Fire Prevention
1. Bunker oil flash point must not be less than 65’C under any circumstance as a rule.
2. Ensure no oil leakage.
3. No naked light or smoking is allowed in the vicinity.
4. Keep fire stand-by watch with portable fire extinguishers.
How to minimize the shortage.
1. Take exact reading of draughts and list to calculate trim of the ship. Keep vessel up
right as possible.
2. All tanks to be sounded . Calculate on board balance condition and plan the
distribution.
3. Avoid mixing the bunker from different origin.
4. Check specifications of bunker , temperature , flash point , viscosity , specific gravity
,…. ect., according to delivery order.
5. Take soundings of bunker barge using water finding paste .
6. Record time of commence and completion , pumping rate .
7. Take final soundings of total bunker by using water finding paste , calculate
receiving amount of bunker by using volume correction factor as per A.P.I and
gravity with exact temperature.
8. Call bunker surveyor through agent for any dispute.
After bunker
1. Take 3 sample bottle , one for ship , one for analysis and another for bunker supplier.
All samples to be sealed ,with both ship and barge ‘s stamps , date , place and signs of
Chief Engineer and supplier.
2. Check delivery receipt , describing amount and specifications to be the same with
delivery order. Then chopped and signed. At least 2 copies of receipt to be kept for
ship. One for F.O report to Head Office and one for ship file.
3. Log to be enter official and actual receipts. B.O.B at this moment to be mentioned.
Inform bridge.
4. Oil Record Book to be entered with correct code no., item no., date, place, exact time
of commence and completion, added and total quantity of tanks with number, and
signed.
How to take sample and requirements.
1. Sample must be taken by continuous dripping method . The sample to be drawn from
bunker line by using of dripping probe or drain valve crack open for dripping at oil
pump out let from barge.
2. Sample bottle is 1 ltr capacity. If tin container it must be 4 ltr capacity.
3. Sample oil bottle is to be sealed in front of Chief Engineer or other witness.
4. On the seal the following to be provided.
5. Place and date of bunker sampling
6. Method and place of drawn
7. Name of barge
8. Name of ship
9. Quantity and grade
10. Name of Chief Engineer and Supplier
11. Signs of them
12. Samples to be taken 3 bottle. One for ship , one for analysis and another for supplier.
13. Sample should be kept on board not less than 30 days from date of bunker receiving
or until the bunker is totally consumed.
Bad Bunker
Bad bunker is caused when taking two different fuel oil within a specifications but a heavy
sludge precipitation and not fit for further use. It may effect the Engine the following
problems.
1. High exhaust temperature
2. Burning exhaust valve
3. High combustion pressure
4. Blow by and fire in scavenge
5. High wear rate of engine parts
6. Decrease performance
7. Clogging of fuel system
How to minimize to receive bad bunker
1. Order to standard marine fuel oil supplying contract
2. Specifications must be complied with engine maker’s recommendations.
3. Bunker may be refused if in doubt regarding specifications.
4. Try not to mix bunker from different origin. Store in a tank having no oil remains.
5. Proper sample to be drawn , sealed and taken.
6. Sample to be analyzed by renown company.
7. Sample to be kept on board till oil is totally consumed.
8. Try not to burn as possible , before receiving lab report.
How to use bad bunker oil if No-way
1. Sludge dispersion chemical to be applied to banker storage D.B and settling tanks.
2. Applied heating to storage D.B ,settling and daily service tanks at temperature well
above its pour point for separation of water and other impurities. Frequent draining
practice to be followed.
3. Use double stage purification method with slow feed rate. ( Purifier & Clarifier in
series operation ). Frequent Desludging process to be made. Cleaning of these
centrifuges and their filters to be done more than normal routine.
4. Chemicals to be added in daily service tanks to improve combustion.
5. Filters in F.O system to be cleaned more than normal routine.
6. Maximum permissible heating temperature to be applied to gain good viscosity
control at visco-therm unit.
7. In some case , raise the temperature of fuel and charge air temperature 5 ~ 10’C more
, it may effective to avoid combustion delay and fuel knocking.
8. While engine is running with bad fuel, the following factors to be keep close watch,
and maintenance to be done:
a. Exhaust temperature
b. Cylinder and piston cooling temperatures
c. F.O line and end heater temperature
d. Visco-therm unit
e. Charge air temperature.
f. Turbocharger r.p.m
g. Multiply the turbocharger water washing practices.
h. Peak pressure indicator to be taken and check the engine condition.
i. Fuel injectors to be cleaned and pressure to be tested
How to handle and maintain bunker oil
It is necessary to maintain and up grade the critical properties of bunker oil through the ship
board process. These are consisting of the followings:
 Sediments settling process
 Filtering process
 Centrifuging process
 Mechanical process
 Chemical process.
The procedures for the above process are as follows:
1. Bunkers of different origin are stored in separate D.B. tanks. Coarse filters in bunker line is
passed by the bunker oil while bunkering.
2. Heating is applied to storage D.B. tank to keep bunker oil temperature well above pour
point and below flash point
3. Detergent type chemical additives should be dosed into the storage D.B. tank to prevent
too much sludge formation.
4. Then , transferred the oil by pump with coarse filter, to settling tanks, which are having
adequate heating arrangement and designed with slope bottom to improve contaminant
draining. In this tanks , oil is settled and applied heating. Gravitational separation of oil from
water and other impurities may occur and frequent drainage of them can be done. Oil
temperature in this stage is kept not more than 60’C practically.
5. After settling out some water and impurities for about 24 hrs or more, the oil is fed to the
separators passing through coarse filters in each unit again.
Double stage separation method by using purifier and clarifier in series with heater is
promoting separation effect. All the contaminants and water are separated off during these
process and almost clean oil is led to daily service tank which is same designed and
arrangements provided as settling tanks.
6. Some firms are making finishing touch process at this point which are include several
filters, Ultrasonic or Mechanical Homogenizer and Emulsifiers.
7. At the daily service tanks, by applying heating and maintain oil temperature about 60’C
practically gravitational separation occur again. Then some remaining water can be drained
out if any. Chemical for combustion improver can be dosed. At this stage , the oil is well
processed and ready for use.
8. For burning process, the oil is drawn by booster pump from daily service tank to closed
mixing column via coarse filter. From there the circulating pump feed oil to end heater to
give correct injection viscosity control by Visco-therm unit. piping from end heater to fuel
pump and injectors are provided with heating arrangement, and heated oil is led to pass
through back flush filter which having filtering capacity up to 1 micron particles.
SHIP CHARTER
F R Chowdhury
In shipping when a ship is hired it is always referred to as being on charter. The owner of the
ship is still referred to as the owner and one who hires the ship or space thereof is referred to
as the charterer. The instrument of agreement is known as the “charter party”, commonly
called C/P. There are standard forms for different types of charter devised by various
international trade associations and chambers of trade and commerce including the ICC,
BIMCO and the Baltic Exchange. C/P is normally drawn by mutually (ship-owner and
charterer or their agents) agreeing to various clauses of one of the specific forms with special
conditions or exception/ exemption noted by lines. The coal, grain rice, timber, stone, ore,
fertiliser, and other trades all have their own forms of charter-party. There are 3 conventional
types of charter. They are:
1. Demise or Bare-boat charter
2. Time charter
3. Voyage charter
Demise or bare-boat charter:
as the name implies it is the charter in which the charterer hires the ship for a long period of
time, mostly in newly built condition directly from the yard, and takes delivery of the ship
with no crew, stores or bunkers. In other words the delivery of the ship is made in its bare
state. The charterer employs his staff to man the vessel, puts on board stores, provision and
spares as considered necessary, takes bunkers, finds cargo and employs the vessel. In most
cases the insurance of the vessel may be also undertaken by the charterer. The charterer takes
the responsibility of repair, maintenance, survey, certification and docking. The owner has no
operational responsibility. The oil companies normally operate the tankers under bare-boat
registry (often taken as a new delivery from the yard).
The charterer operates the vessel (in lawful trade) in a manner as if s/he is the owner. The
charterer can even put his/ her own marking on the funnel. However, the charterer cannot
raise any cash/ finance against the ship because s/he is still not the owner. Some countries
also allow registration of a ship under bare-boat charter for the period of charter or if the C/P
leads to eventual sale of the ship to the charterer. However, the C/P has to have a clause
allowing the charterer to register the ship under a different flag for the period of charter. The
Administration of the bare-boat registry will evidently seek the consent of the primary
register before the vessel is registered under bare-boat registry.
Time charter:
The ship is chartered for a specific period, say about six months to a year, at a fixed rate
(normally a daily rate) with option to extend the period to complete a voyage. On mutual
consent the charter may be renewed or extended for further period. Charter hire is normally
paid in advance, say about 15 or 30 days at a time. The owner retains the master and the crew
and continues to pay their wages. The owner continues to pay for the insurance (hull and
machinery and P&I for the crew). The charterer may take a P&I cover for cargo or other
claims. There are special charterers’ P&I clubs to provide coverage of the charterers’
requirements. The owner also remains responsible for repair, maintenance, survey and
certification. The vessel is normally put “off-hire” for the period vessel becomes/ remains
non-operational.
The charterer finds the cargo and employs the vessel. He pays for fuel, pilotage and port
dues. He also pays for stevedoring, dunnage, lashing, tomming etc., if any. The charterer or
his agents issues the B/L (Bill of Lading). If the master is required to sign the B/L he does so
“for and on behalf of the charterer”. The owner who also pays for the fresh water consumed
by the crew pays lubricating oil, being a part of the ship’s maintenance. The charterer may
put its own marking on the funnel.
Normally there is “on-hire” and “off-hire” survey at the time of delivery/ re-delivery to
ensure that the ship is returned to the owners in the same state as was chartered.
Compensation is paid for any damages caused during the charter. Differences in the quantity
of oil and water are normally settled at the rate prevailing at the port of re-delivery. The
owners pay for crew (for routine operation and maintenance) but any over-time for the
business of the charterer is paid for by the charterer.
The master abides by and carries out all lawful advice and instruction of the charterers.
Charterer’s representative or Cargo Superintendent may be allowed to stay on board for
which the owners may claim boarding expenses. Entertainment (hospitality) expenses in
respect of pilot, port officials, customs etc. are reimbursed by the charterers.
There are also trip time charters, which are for shorter durations related to one specific
voyage between two or more ports. The principle remains the same as long term time charter
parties.
Voyage charter:
It is in fact an agreement between the owner (carrier) and the charterer (shipper) to carry a
given quantity of cargo from a point A to a point B at an agreed rate of freight per ton. It
normally refers to a quantity with +/- 2% option for either party. The ship will serve “Notice
of Readiness” on arrival at loading port when it is ready for loading. If it is on liner terms the
owner (carrier) employs stevedores at both ends and pays for it. However, the charterer must
provide the cargo to the hook for loading and away from the hook at the port of discharge.
However, in most voyage charter the loading and discharging is done by the charterer. The
C/P will stipulate either on FIO (free in out) or FIOST (free-in-out, stowed and trimmed)
basis and the rate at which the loading and discharging will be done by the charterers. If
stipulated in the C/P the ship may give notice of arrival at the port of discharge to charterer
and the charterer’s agents may handle the ship.
The C/P stipulates a given rate of loading/ discharging (time factor) and if the charterer fails
to maintain the flow at the given rate and causes delay to the ship then demurrage is payable
by the charterer to the owner at a pre agreed rate. Similarly if the charterer handles the ship at
a rate faster than stipulated and thereby releases the ship ahead of schedule then the owner
pays to the charterer “despatch” money which is normally fixed at a rate lower than the
demurrage. Generally it is fifty percent or half of the agreed demurrage rate.
In voyage charter the owner meets all expenses relating to the ship and its operation. The
charterer pays for the cargo carried at the agreed rate.
Bulk import by state owned organisations through tender/ quotation normally invite bids for a
certain quantity of a specific cargo (normally import) to be delivered to a point at an agreed
rate. This involves for the supplier to buy the goods and ship it through voyage charter. The
ship is required to serve notice of readiness and the importer (consignee) will take delivery of
the goods at a stipulated rate of discharge with provision for demurrage. If a B/L is required
for banking purpose then it is signed with a clause “all terms and conditions as per C/P”.
It is quite possible for the same ship to be first on bare-boat charter with one party, time
charter with a second party and then finally on a voyage charter or liner engagement. In
modern global shipping there is also charter for space or slot charters.
NYPE and GENCON:
NYPE and GENCON charter parties are most frequently used for time and voyage charters
respectively. These are standard forms which have undergone many revisions. There are also
many bespoke (tailor made) charter parties for genre specific shipments. BIMCO is one of
the major organisations which introduce specific Rider Clauses to Charter Parties, depending
upon the frequent changes to shipping trade. The Piracy Clause is one such example of a new
introduction since the Somalian Piracy operations created problems with shipping routes.
Disputes and Arbitration:
Like every contract, Charter Parties may also have their usual disputes. Resolving these is
through an appropriate Clause such as the Arbitration Clause. The most frequent place agreed
is in London with English law to apply. Arbitrators are generally members of the LMAA.
The arbitrators “award” is often accepted as a solution to the dispute. There are however a
good number of these being challenged at the court of First Instance with further appeals
working its way up to the House of Lords where major maritime cases are discussed and
judgments are issued. These form the back bone of English Maritime Law.
The Ship Broker:
The intermediate party to drawing up a Charter is the ship broker, who is the common party
to the Owner and the Charterer. Reputable brokers are also members of BIMCO as well as
members of The Institute of Shipbrokers in London where they preach and practice the term
“Our word, our bond”.
Fixture Notes:
There are however Owners and Charterers who engage in Charter Parties directly. Sometimes
they tend to fix vessels on a “Fixture Note” which is a brief contract having just the major
points of a Charter such as Freight (or Daily hire rate), Laycan, Loading and Discharging
rates and Demurrage and Despatch rates. They avoid the use of lengthy charter parties.
COA:
And finally, we also have the existence of COAs or Contract of Affreightment, the main
purpose being to “oblige a carrier to lift a fixed or determinable quantity of cargo of a
specified type over a given period of time.” Usually, this contract is not restricted to one
particular vessel, but operates as a series of voyage charters.
(Original by F R Chowdhury in July/ 2011 & revised by Capt. Ghulam Hussain in Dec/
2017).
PORT STATE CONTROL (PSC)
F R Chowdhury
Image Credit: ClassNK
1. What is PSC:
It is customary to respect law of the land. You will appreciate that I will have to comply with
laws of Malaysia so long I am in Malaysia no matter what my nationality is. The principle of
Port State Control is based on this simple philosophy. A ship that enters my waters will have
to comply with my legal requirements and standards. You might wonder as to how many
countries’ laws the ship has to comply with? Fortunately the national laws are based on
requirements of common international conventions. This means to say that the requirements
relating to safety, security and protection of marine environment are derived from common
international conventions and as such are similar to each other’s.
This amounts to say that all merchant ships trading around the world have to comply with
minimum standards specified in international conventions. Ships will have to meet national
standards (whichever flag they are registered in) and when abroad will have to meet the
standards of the trading partner. With checks at both ends there is no room for rogue ship-
owners to operate. This is how the world of shipping is expected to reach a level of ever
higher standards.
2. Spirit of cooperation:
PSC does not mean tit for tat. “You detain my ship and now I detain your ship”. – No, it is
not that. It is rather “Don’t worry. You may not be there. I will be there to ensure the safety
of your ship and crew.” All responsible administrations have the same common goals and
through FSI (Flag State Implementation) and PSC (Port State Control) they achieve the same.
FSI and PSC are complimentary to each other to achieve safer and cleaner sea.
3. International instruments that make reference to PSC:
All major international conventions have reference to the provision of port state control. The
philosophy is: it applies to own ships (wherever they may be) and other ships when in my
waters. This is how it is imposed on one and all equally. The major international conventions
that make reference to PSC are:
a) International Convention on the Law of the Seas, 1982 (UNCLOS-82);
b) International Convention on Safety of Life at Sea, 1974 (SOLAS-74);
c) International Convention on Prevention of Pollution at Sea, 1973/ 78 (MARPOL-73/ 78);
d) International Convention on Standards of Training, Certification and Watch-keeping for
Seafarers, 1978 (STCW-78);
e) International Convention on Load Lines, 1966 (LL-66);
f) Int. Con. On Civil Liability for Oil Pollution Damage, 1969 (CLC-1969-92);
g) International Convention on Prevention of Collision at Sea, 1977 (COLREG-77);
h) International Convention on Ballast Control and Monitor, 2004 (BWCM-2004);
i) International Maritime Labour Convention, 2006 (ILO-MLC-2006).
4. Standards higher than Convention requirements:
Every member state has the right to set a level of standards higher than the convention
requirements. Such higher standards may only be applied to their own ships. Convention does
not allow a member state to impose such higher standards to visiting foreign ships. Being a
party to a convention means a commitment to implement, support and promote the
convention requirements and standards.
However, this should not be confused with the inherent right of a sovereign state to make
their own law to apply to all if the state is convinced that such requirement is in the common
interest. However, such law should have no reference to any international instrument.
5. National legislation implementing international conventions:
A sate is governed by its own laws. The court recognises national laws published in the
official gazette. It does not go by what any official may sign abroad.
However, once a state becomes a party to an international convention, it can freely refer to
various provisions of the convention in its legislation. As a matter of fact, it is a better way of
drafting legislation rather than re-writing the entire convention again. However, certain things
are not specified in the convention. They are for each state to do their own way. Those points
must be covered otherwise the law will remain incomplete. The law must make a focal
administrative authority responsible for its execution and compliance including issue of any
exemption, equivalence etc. The law must have appropriate penal provision.
6. Ships flagged under non-party states:
While exercising PSC, shall we exonerate ships that fly flag of states that are not party to any
specific convention? No, if such ships are allowed to get away with their deficiencies on the
plea of not being a party to the convention then the spirit of the convention shall be defeated.
The world will be full of sub-standard ships. That is why the convention stipulates that no
favourable treatment shall be given to ships of non-party states. They will have to meet the
same standards. This is a unique way to bring states under the conventions and ensure
compliance of required standards by all ships. In other words, it means global compliance of
convention standards.
7. Ethical principle of practise before preach:
There is something known as FSI (Flag State Implementation). It is the duty of the national
administration to ensure that all ships under its flag comply with convention standards. The
Flag Administration have jurisdiction over its own ships wherever they may be. The
Administration can inspect its ship at random in addition to the requirements of statutory
survey and certification. This is one way to ensure that ships maintain the highest standards
of safety at all times. The Administration can then stand high above head and shoulders to
say that it preaches what it practices and that there is no double standards. Importance of life
and environment is equally important whether on own ships or foreign ships.
8. National maritime administration and Port authority:
The term “Port State Control” has nothing to do with Port Administration. The responsibility
rests with the Administration of the state to which the port belongs. Port authority shall keep
Administration informed of ships’ movement. The Administration shall then decide which
ships it would like to inspect. The decision shall be based on various factors:
a) Flag of the ship and its reputation;
b) Age of the ship;
c) The RO (society it is classed with) and class records;
d) Any previous history of PSC detention;
e) If operating under any MOU then any exchange of information;
f) Any complaint or any other report.
9. Limited role of port authority:
The port authority cannot conduct PSC because of conflict of interest. Supposing that the Port
Authority was allowed to conduct the PSC, then the Harbour Master could detain a ship with
minor deficiencies and then charge the ship for over stay to make additional revenue earning
for the port.
However, the Port Authority may like to see that the ship has sufficient insurance cover to
pay for any harm or damage done to the port or environment. The pilot may confirm this as
s/he boards the vessel and may refuse to handle the vessel that has no cover.
10. Role of Classification Societies:
PSC is essentially an Administration responsibility that cannot be delegated. The inspection
is supposed to be free of charge and as such administration cannot ask someone else to do it.
Besides a particular ship may have been certified by the relevant society and as such it cannot
supervise its own work. As a matter of principle a classification society would not like to
displease a ship-owner. So, ROs cannot be employed to conduct PSC.
However, relevant RO gets involved as soon as any deficiency is noted. The Society will
ensure that all appropriate actions are taken to put the ship back in good order as it existed
before the deficiency was noted. In some cases new certificates are issued (after restoration
work is satisfactorily completed).
11. MOU:
The term MOU means Memorandum of Understanding. It is normally a regional agreement
among a number of neighbouring states to conduct PSC in a coordinated manner. MOU
normally has a secretariat which maintains all necessary data and through this centre they
exchange necessary information. If a vessel is released from previous port with a
commitment to conduct repairs next port, the information is relayed accordingly. If the vessel
does not turn up in next port, she may even be banned from entering the MOU region. If a
ship has been inspected in previous port with no deficiency then the information is available
to avoid any duplication. This is how MOU saves time and energy but makes coordinated
action more effective. MOU also gives the opportunity to share knowledge and experience.
Each MOU Secretariat develops its own convenient reporting form in the shape of check-list.
A number of easy to understand codes are used. There is also additional space to write
important observations to complement the check-list. On return to office the surveyor feeds
the report on the computer and all MOU states get to see and know.
However, it must be understood that international conventions make no reference to MOU.
These are voluntary regional agreements based on common requirements and understanding
to facilitate coordinated operation of PSC. The United States (USA) is not a party to any
MOU. It operates PSC on its own. Canada is a party to two MOUs – one for Atlantic region
(Paris MOU) and other for Pacific region (Tokyo MOU).
12. Three stages of PSC:
There are three logical stages of PSC. They are:
a) Certificates and documents – whether the ship has all statutory certificates, documents and
other information valid and up to date;
b) Whether all machinery and equipment are in Good Working Order;
c) If the crew are well trained and familiar with their assigned responsibilities.
It is not necessary that all three stages will always be carried out. The surveyor should be
competent enough to know and understand in each case how essential it is to progress further.
13. Three categories of report:
On conclusion of the inspection there could be one of the three types of reporting:
a) Clean report – no deficiency;
b) Minor deficiency – not serious enough for detention. There are again two courses of action
– to give a warning that vessel must not come again with such deficiency – to attach a
condition that deficiency must be rectified within a period, preferably in next port. Next port
or MOU members must be notified.
c) Detention – serious deficiency leading to detention.
14. Detention:
Detention is justified only when the inspector is convinced that allowing the ship to proceed
to sea may endanger life, property or environment. However, vessel should be allowed to
proceed to a port with necessary repair facilities if such facilities are not available in the port
of inspection. In extreme cases ship may be advised to carry some substitute equipment for
such journey.
Since detention may eventually lead to legal challenge, the detention notice must also make
reference to provisions of national law in addition to convention requirements.
Ship shall be served with a detention notice. It is for the ship to let owners/ managers, agents
and RO/ Classification Society know about it. PSC authority shall notify flag state or their
local mission. In order that the detention is duly enforced the authority shall also notify port
and customs authority as well as the Coastguard.
15. Difference between arrest and detention:
Detention by PSC inspector is an administrative action permissible under the law for reasons
of safety whereas ships may be arrested by a court order against any claim. Arrest of ship is a
judicial matter.
16. Can fine/ penalty be imposed for deficiencies found under PSC?
No, ships may only be detained until it is made safe to proceed to sea. No judicial measure
need to be taken. The question of imposing fine/ penalty does not arise and is not permissible.
17. Can the Administration charge fees for PSC inspection?
No, PSC inspections are done for reasons of safety. It is humanitarian service to protect life
and environment. Ship-owner cannot be charged because they never asked for such
inspection.
However, when the ship asks for a further visit of a surveyor/ inspector to give clearance
certificate, it will be justified to charge for such services.
18. What PSC means to seafarers:
Seafarers want to sail on a safe ship. A good PSC inspection goes a long way in making the
ship safer. Seafarers must provide full cooperation to PSC inspector in their own interest.
19. How to avoid PSC detention:
Ships should comply with all applicable requirements and maintain to the highest standards
of safety and pollution prevention. A list of certificates and documents is attached herewith.
Ships should comply with those requirements that apply to them.
20. Good governance by Administration:
Every Flag State should be concerned about their own reputation. It is important that
following points are taken into account:
a) Be a Party to all applicable International Conventions and Protocols;
b) Appropriate legislation giving force of law to applicable provisions of international
instruments;
c) Well trained and competent persons in the Administration;
d) Documented procedures for major operational matters;
e) Conduct FSI and PSC with the same equal motive and goals;
f) Audit/ review of performance by ROs;
g) Maintaining highest standards of seafarers’ training and certification;
h) Inquiry/ investigation of accident/ casualty only to find root causes for possible
improvement (no-blame culture ensuring that such inquiry should have no bearing on any
judicial inquiry or right to sue each other for damages);
i) Record-keeping;
j) Periodical review of all activities and possible improvements.
(Second Edition, published by the author on 12-March-2017)
ENCLOSED SPACE ENTRY
By Maklub Al Mostofa
Enclosed Space:
For the purpose of this Guide, an ‘Enclosed Space’ is defined as a space that has the
following characteristics:
 Limited openings for entry and exit.
 Unfavourable natural ventilation.
 Not designed for continuous worker occupancy
Enclosed spaces include, but are not limited to:

o
 Cargo spaces
 Double bottoms
 Fuel tanks
 Ballast tanks
 Cargo pump-rooms
 Cargo compressor rooms
 Cofferdams
 Chain lockers
 Void spaces
 Duct keels
 Inter-barrier spaces
 Boilers
 Engine crankcases
 Engine scavenge air receivers
 Sewage tanks
Many of the casualties that have occurred in enclosed spaces on ships have resulted
from people entering an enclosed space without proper supervision or adherence to
agreed procedures. In almost every case, the casualty would have been avoided if the
simple guidance in this Chapter had been followed.
The rapid rescue of personnel who have collapsed in an enclosed space presents
particular risk. It is a human reaction to go to the aid of a colleague in difficulties, but
far too many additional and unnecessary casualties have occurred from impulsive and
ill-prepared rescue attempts.
Assessment of Risk
In order to ensure safety, a risk assessment should be carried out. Gas tests carried out
prior to entry into the space should reflect the contaminants that can reasonably be
expected to be present within the space, taking into account the previous cargo
carried, ventilation of the space, structure of the tank, coatings in the space and any
other relevant factors.
When preparing for entry into a ballast tank or void space where hydrocarbon vapours
may not normally be present, it is prudent to test the space for hydrocarbon vapour or
H2S if the space is adjacent to a cargo or bunker tank. This is particularly important if
entry is being made to investigate the possibility of bulkhead defects.
Respiratory Hazards
Respiratory hazards from a number of sources could be present in an enclosed space.
These could include one or more of the following:
o Hydrocarbon vapours, such as butane and propane.
o Toxic contaminants associated with organic vapours, such as aromatic
hydrocarbons, benzene, toluene etc.
o Toxic gases, such as benzene, hydrogen sulphide and mercaptans.
o Oxygen deficiency caused by the presence of inert gas, oxidation (rusting) of
bare steel surfaces, or by microbial activity.
o Solid residues from inert gas and particulates, such as those from asbestos,
welding operations and paint mists.
Hydrocarbon Vapours
During the carriage and after the discharge of hydrocarbons, the presence of
hydrocarbon vapour should always be suspected in enclosed spaces for the following
reasons:
o Cargo may have leaked into compartments, including pumprooms,
cofferdams, permanent ballast tanks and tanks adjacent to those that have
carried cargo.
o Cargo residues may remain on the internal surfaces of tanks, even after
cleaning and ventilation.
o Sludge and scale in a tank that has been declared gas free may give off further
hydrocarbon vapour if disturbed or subjected to a rise in temperature.
o Residues may remain in cargo or ballast pipelines and pumps.
The presence of gas should also be suspected in empty tanks or compartments if non-
volatile cargoes have been loaded into non-gas free tanks or if there is a common
ventilation system which could allow the free passage of vapours from one tank to
another.
Toxic contaminants could be present in the space as residues from previous cargoes,
such as benzene or hydrogen sulphide. To be considered safe for entry, whether for
inspection, Cold Work or Hot Work, a reading of less than 1% LFL must be obtained
on suitable monitoring equipment.
Toxic Gases:
o Benzene
Checks for benzene vapour should be made prior to entering any compartment in
which a cargo that may have contained benzene has recently been carried. Entry
should not be permitted without appropriate personal protective equipment, if
statutory or recommended TLV-TWAs are likely to be exceeded (see Section 2.3.3.2).
Tests for benzene vapours can only be undertaken using appropriate detector
equipment, such as detector tubes. Detector equipment should be provided on board
all ships likely to carry cargoes in which benzene may be present.
o Hydrogen Sulphide
H2S is present in some crude oils and in some products in varying concentrations.
Where the concentration is high, the oil is often referred to as being ‘sour’. H2S is
very soluble in water. General practice and experience indicates that washing a tank
with water after carrying a cargo containing H2S should eliminate the hydrogen
sulphide vapour within the space.
However, prior to entry into an enclosed space which has previously carried oil
containing H2S, or where the presence of H2S vapour may be expected, the space
should be ventilated to a reading of less than 1% LFL on a combustible gas indicator
and tested for the presence of H2S using a gas detector tube. Care should be taken not
to rely on the use of catalytic H2S sensors which may have a cross-sensitivity with
hydrocarbon vapour. Since H2S is heavier than air, it is very important that the bottom
of any space is thoroughly tested.
When carrying a cargo containing H2S, particular attention should be given to the
possibility of the presence of H2S in locations such as pumprooms, deck stores and in
ballast tanks. There is a high probability of the presence of H2S in ballast tanks due to
the gas being drawn into the tank when deballasting during the loading operation.
Mercaptans
Mercaptans are present in the vapours of pentane plus cargoes and in some crude oils.
They may also be present where oil residues have been in contact with water for
extended periods. The presence of Mercaptans can be detected by the use of chemical
detector tubes. Their concentration should be reduced to 0.5 ppm to avoid discomfort
to personnel and nuisance smells.
Oxygen Deficiency
Before initial entry is allowed into any enclosed space, the atmosphere should be
tested with an oxygen analyser to check that the air contains 21% oxygen. This is of
particular importance when considering entry into any space, tank or compartment
that has been previously inerted. Lack of oxygen should always be suspected in all
enclosed spaces, particularly if they have contained water, have been subjected to
damp or humid conditions, have contained inert gas or are adjacent to, or connected
with, other inerted tanks.
Products of Inert Gas
By-products of combustion when inert gas is produced from boiler flue gas or from an
inert gas generator include carbon monoxide and carbon dioxide.
Carbon monoxide is a toxic gas that may be present in cargo tank atmospheres
following gas freeing and in spaces containing components of the inert gas plant.
Carbon dioxide is not toxic, but presents a smothering hazard. Adequate ventilation is
required to maintain a normal oxygen level in air of 21% by volume in the space and
to eliminate any hazard.
Atmosphere Tests Prior to Entry
No decision to enter an enclosed space should be taken until the atmosphere within
the space has been comprehensively tested from outside the space with test equipment
that is of an approved type and that has recently been calibrated and checked for
correct operation.
The appropriate atmosphere checks are:
 Oxygen content is 21% by volume.
 Hydrocarbon vapour concentration is less than 1% LFL.
 No toxic or other contaminants are present.
Care should be taken to obtain measurements from a representative cross-section of
the compartment by sampling at various depths and through as many deck openings
as practicable. When tests are being carried out from deck level, ventilation should be
stopped and a minimum period of about ten minutes should be allowed to elapse
before readings are taken.
Even when tests have shown a tank or compartment to be safe for entry, pockets of
gas should always be suspected.
If extensive work is to be carried out within a large space, such as a cargo tank, it is
recommended that a full assessment of the tank atmosphere is undertaken after the
initial tests have been satisfactorily carried out and recorded. The person undertaking
the full assessment should enter the tank carrying an emergency escape breathing
device and a personal gas monitor, in addition to the gas testing instrument. The tank
atmosphere should be checked frequently during this entry, with particular attention
being placed on testing the work location(s) and places that are inaccessible for
testing from the deck. On satisfactory completion of this additional atmosphere test,
the results should be recorded as required by the appropriate safety procedure in the
Safety Management System.
While personnel are in a tank or compartment, ventilation should be continuous.
Regeneration of hydrocarbon gas should always be considered possible, even after
loose scale or sludge has been removed. Continual checks on the atmosphere in the
space should be made as specified in the Safety Management System.
Atmosphere tests should always be made after any interruption or break in the work.
Sufficient samples should be drawn to ensure that the resulting readings are
representative of the condition of the entire space.
When entering cargo and bunker tanks, all the tanks and spaces adjacent to the space
to be entered should also be tested for hydrocarbon gas and oxygen content and,
where appropriate, the inert gas pressure should be lowered to reduce the possibility
of any inter-tank leakage. Notwithstanding this precaution, personnel should remain
alert to the possibility of leakage of hydrocarbon gas from adjacent spaces or from
pipelines running through the tank.
Control of Entry into Enclosed Spaces
It is the responsibility of the Company to establish procedures for safe entry of
personnel into enclosed spaces. The process of requesting, raising, issuing and
documenting permits to enter into an enclosed space should be controlled by
procedures in the ship’s Safety Management System (SMS). It is the Master’s
responsibility to ensure that the established procedures for entry into an enclosed
space are implemented.
The Master and Responsible Officer are responsible for determining whether entry
into an enclosed space may be permitted. It is the duty of the Responsible Officer to
ensure:
 That the space is ventilated.
 That the atmosphere in the compartment is tested and found satisfactory.
 That safeguards are in place to protect personnel from the hazards that are
identified.
 That appropriate means for controlling entry are in place.
Personnel carrying out work in an enclosed space are responsible for following the
procedures and for using the safety equipment specified.
Prior to entry into an enclosed space, a risk assessment should be completed to
identify the potential hazards and to determine the safeguards to be adopted. The
resulting safe working practice should be documented and approved by the
Responsible Officer before being countersigned by the Master, who confirms that the
practice is safe and in compliance with the ship’s Safety Management System. The
permit, or other enabling document, should be sighted and completed by the person
entering the space, prior to entry.
The controls required for safe entry vary with the task being performed and the
potential hazards identified during the risk assessment. However, in most cases, an
Entry Permit System will provide a convenient and effective means of ensuring and
documenting that essential precautions have been taken and, where necessary, that
physical safeguards have been put in place. The adoption of an Entry Permit System,
which may include the use of a check-list, is therefore recommended.
Permission to continue work should only be given for a period sufficient to complete
the task. Under no circumstances should the period exceed one day.
A copy of the permit should be prominently displayed at the entrance to the space to
inform personnel of the precautions to be taken when entering the space and of any
restrictions placed upon the activities permitted within the space.
The permit should be rendered invalid if ventilation of the space stops or if any of the
conditions noted in the check-list change.
Restricting the issue of approvals, such as entry permits, so that all cargo tanks which
are safe to enter are shown on one document, may be found to simplify the paper
administration, avoid overlapping and reduce the possibility of confusion as to which
approval applies to which tank. However, if such a system is used, there must be
rigorous control to ensure cancellation of existing permits, and that the atmospheres
of all named tanks are correctly tested at the time of issue so that an effective
extension of a period of validity does not occur by default. It will be particularly
important to ensure that the permit process is supplemented by the marking of tank
lids with notices indicating which tanks are safe to enter.
Inspection of cargo tanks after cleaning and before loading can require an independent
surveyor to enter the tank. All relevant tank entry procedures must be observed.
Safeguards for Enclosed Space Entry
Before allowing access to the space, the Responsible Officer should ensure that:
 Appropriate atmosphere checks have been carried out.
 Piping, inert gas and ventilation systems have been isolated.
 Effective ventilation will be maintained continuously while the enclosed space
is occupied.
 Fixed lighting, such as air-turbo lights, are ready for extended entry periods.
 Approved self-contained, positive pressure breathing apparatus and
resuscitation equipment is ready for use at the entrance to the space.
 A rescue harness, complete with lifeline, is ready for immediate use at the
entrance to the space.
 A fully charged approved safety torch is ready for immediate use at the
entrance to the space.
 A responsible member of the crew is in constant attendance outside the
enclosed space, in the immediate vicinity of the entrance and in direct contact
with the Responsible Officer.
 All persons involved in the operation should be trained in the actions to be
taken in the event of an emergency.
 Lines of communications have been clearly established and are understood by
all concerned.
 Names and times of entry will be recorded and monitored by personnel outside
the space.
The personnel undertaking the task should ensure that such safeguards are put into
effect prior to entering the space.
The personal protective equipment to be used by people entering the space must be
prescribed. The following items should be considered:
 Protective clothing including work clothing or protective suits, safety boots,
safety helmet, gloves and safety glasses.
 For large spaces, or where climbing access will be undertaken, the wearing of
safety harnesses may also be appropriate.
 Approved safety torches.
 Approved UHF radio.
 Personal gas detector or an area gas detector and alarm.
 Emergency Escape Breathing Device(s).
Evacuation from Enclosed Spaces
If any of the conditions that are stated on the permit for entering the space change, or
the conditions in the space are suspected of becoming unsafe after personnel have
entered the space, personnel should be ordered to leave the space immediately and not
be permitted to re-enter until the situation has been re-evaluated and the safe
conditions stated on the permit have been restored.
Sample of Enclose Space Entry:
You can read more by following the below link:
 http://www.westpandi.com/Publications/News/Archive/IMO—Revised-
Recommendations-for-Entering-Enclosed-Spaces-aboard-Ships/
 http://www.standard-
club.com/media/24153/AMastersGuidetoEnclosedSpaceEntry.pdf
A SHORT NOTE ON ISPS CODE
A Short Note on ISPS Code from Mohammud Hanif Dewan M.Phil.
PROBLEMS IN BOILERS
Image Credit:www.globalspec.com
Some common boiler problems are described below:
Fires
Cleanliness of the heat recovery surfaces after the boiler can often be judged by observing the
gas pressure differential above and below. Any significant rise in this value should be
attended to. Whilst good combustion conditions will minimise the risk, deposits allowed to
accumulate in this area are a fire risk and, should fire take hold undetected, it can prove
impossible to control and can wreck the heat exchanger, or even the whole boiler. There is
plenty of evidence of soot fires leading on to hydrogen fires.
Soot Fires
The ignition of an accumulation of soot, rich in carbon, caused by poor combustion either in
ort or when operating at low power for prolonged periods, can when supplied with the
necessary oxygen be the source of a fire sufficiently intense to melt and burn steel. Air
heaters, with their thin steel plates or air tubes and an abundance of oxygen, can, unless kept
clean, be very susceptible to this kind of damage.
Hydrogen Fires
Instances have occurred in which the tubes of watertube boilers, superheaters, economisers
and exhaust gas heat exchangers have, as a result of an intense fire, literally melted and run
away in streams. Sometimes in the case of vertical tubes, they have melted and flowed back
into their headers to solidify. According to the engineers who investigated these cases, the
fires were subsequent to the overheating of tubes which were short of water or steam.
Reasons of ‘hydrogen’ fire in a watertube boiler or exhaust gas heat exchanger:
In the watertube boiler the importance of always ensuring an adequate steam circulation
through superheaters has already been mentioned, and cannot be overstressed. Additionally,
the firing rate, actual location of the superheater in the boiler, the inner and outer surface
cleanliness and condition of the superheater tubes, and possible maladjustment of the burner
equipment causing ‘flaming through’ screen tubes, can all influence the likelihood of severe
overheating of these tubes.
When overheating of a superheater due to insufficient steam circulation is very severe, the
tube material may ignite at about 700°C and, burning in the steam, produce free hydrogen.
The iron will continue burning independently of any supply of oxygen from the air, and the
hydrogen produced by the reaction will burn on coming into contact with air. This means that
once such a fire has started there are likely to be two fires burning simultaneously, one, iron
burning in steam and the other, hydrogen burning in air, the combined fire being self
supporting and probably lasting until the supply of steam is exhausted.
The conditions necessary for the initiation of a hydrogen fire fortunately rare are generally
accepted to be as follows:
1. Tube metal temperatures of over 705°C.
2. Tubes with some steam content (usually quiescent or of poor circulation).
3. The presence of a catalyst in the form of a carbon ash.
The extreme importance of adequate steam circulation was vividly demonstrated in one case
where one of the two D type main boilers of a VLCC burnt out. In this incident, subsequent
to a tube burst and reduction of steam pressure in one boiler, the NR stop valve shut and,
before low water level shut off the fuel, a hydrogen fire started in its steam starved
superheater. This white hot fire spread throughout the boiler melting and burning most of the
tubes, and also initiated soot fire in the air heater. Water wall and screen tube headers were
subsequently found to be blocked solid with plugs of steel which had formed when the
molten boiler tubes and run back into their holes.
In the foregoing incidents with water tube boilers the source of heat responsible for the
overheating has been the boiler burners. Such fires do, however, occur in finned tube exhaust
gas heat exchangers and boiler economisers, where the source of heat is flue gas with a
temperature much too perchance during a soot fire; the unit concerned is not being circulated,
the intense heat of the soot fire, rich in carbon, may initiate a hydrogen fire and that this, as in
the case of boiler superheater fires, once started, is self-supporting until al steam is exhausted.
It is important, therefore, that boiler economisers and exhaust gas heat exchangers are kept
clean on the gas side to prevent soot fires, and that if defective are either bypassed on the gas
side, or if not bypassed have their defective sections properly blanked off, drained and
vented.
Sometimes, due to tube failure in an economiser if the individual tube cannot be isolated, or if
the failures are of a multiple nature, it becomes necessary to make an emergency bypass of
the economiser on the water side. Ordinarily, the gas temperature in this zone will not be
sufficiently high to cause any distress to the metal parts, but there will be a fire risk due to the
overheating of any deposits on the tubes. Sootblowers should therefore be operated prior to
operation with the economiser bypassed, a suitable reduced firing rate should be established
and the gas temperature into and out of the bypassed unit monitored, the plant being shut
down at the first sign of untoward readings. Such events are also known to have occurred in
diesel exhaust gas boilers and, apart from keeping them clean, a sensible precaution with this
equipment is to leave the circulating pump running, after the engine is shut down, to cool
down the unit and to ensure that air is not admitted until cooler conditions prevail. The only
cure is prevention.
Furnace Explosions
Furnace explosions or on a lesser scale ‘blow backs’ generally occur when volumes of oily
vapour and air, present in a furnace in explosive proportions, are ignited, although sudden
admission of air to a fuel-rich burner flame may well produce the same result. These
explosions should not occur in boilers fitted with automatic sequential controls, as these,
apart from controlling the fuel to air ratio also ensure adequate purging before ignition.
Even in the best designed system, however, automatic light-up failures do occur, and it is
then, when going over to manual control, often in a hurry that the wrong action is sometimes
taken, resulting in an explosion. Failure to obtain ignition at the first attempt must be
followed by adequate purging.
Explosions in watertube boilers with their large capacity furnaces can, be a serious
occurrence, often involving the loss of lives. These explosions usually occur when steaming
conditions are not stabilised, as for instance during a vessel’s fitting-out period when steam is
intermittently required for testing auxiliaries. At such times the operation of the boiler is
sometimes a divided responsibility, and may well be under manual control without all its
safety devices completely installed.
Boiler operation should always be the responsibility of one qualified engineer who full
appreciates, from the furnace explosion aspect, the vital necessity of adequate pre-ignition
purging, and who is aware of the possibility; especially with membrane walled boilers, of a
serious furnace explosion pulling tubes out of drums and disgorging the boiler contents into
the engine room.
Laying-up Boilers
During idle periods precautions have to be taken to protect boiler internal surfaces against
corrosion. Two methods are in common use dependant on the length of lay-up.
For short periods up to say a maximum of one month, the boiler, superheater desuperheater
and economiser, with all valves and cocks shut, are completely filled with hot distilled de-
aerated alkaline water – daily checks subsequently being made to ensure that fullness and
alkalinity are maintained.
In the second methods, used when longer lay-ups are envisaged, the boiler, superheater,
desuperheater and economiser are completely dried out using heating stoves in the drums and
hot air through the tubes. When dry valves and cocks are shut tight, all doors replaced (using
new joints) and the boiler hermetically sealed – trays of a drying agent such as ‘silica gel’;
usually being inserted before sealing up.
In the case of auxiliary boilers which operate under intermittent steaming condition corrosive
conditions are likely to occur both internally and externally unless precautions are taken
during their off periods.
A method frequently used, always assuming steam is available from another source is to
embody simmering coils in their water drums. The use of such coils enables a slight pressure
to be maintained in the off duty auxiliary boiler, thus eliminating the risk of air ingress, and
the gas side is kept warm and dry.
Tube Failures:
Tube failures can occur at very inopportune moments, renewals are costly and a ship may be
delayed; it is of the utmost importance, therefore, when active pitting at present, that its cause
is established and obviated. In most cases, having established the cause and satisfied oneself
regarding the internal condition of the tubes, it is an advantage to chemically clean the boiler
so that any oxide scabs covering pits are removed, prior to re-steaming the boiler under
corrected water treatment conditions.
While examining steam drums internally attention should be paid to the condition and
fastenings of any fittings not removed for access purposes – internal pipes to desuperheaters,
internal feed pipes, low-water pipes, low-water alarms and in particular steam driers.
The problems associated with furnace refractory materials, particularly on vertical walls,
have resulted in two water-wall arrangements without exposed refractory. These are known
as ‘tangent tube’ and ‘monowall’ or ‘membrane wall’.
Fig 2.
Tangential and monowall arrangement
(Source: Seamanship International PC CD-ROM Engineering Knowledge)
In the tangent tube arrangement closely pitched tubes are backed by refractory, insulation and
the boiler casing. In the monowall or membrane wall arrangement the tubes have a steel strip
welded between them to form a completely gas-tight enclosure. Only a layer of insulation and
cladding is required on the outside of this construction.
The monowall construction eliminates the problems of refractory and expanded joints.
However, in the event of tube failure, a welded repair must be carried out. Alternatively the
tube can be plugged at either end, but refractory materials must be placed over the failed tube
to protect the insulation behind it. With tangent tube construction a failed tube can be plugged
and the boiler operated normally without further attention.
Sometimes it is difficult to find the failed tube, in an exhaust gas boiler with closely fitted
finned tubes for example, a method, which has found success, is ultrasonic detection.
Equipment required is a microphone pickup, connected to an oscilloscope.
• Pressurise the tube stack and headers with air.
• Enter the gas space with the microphone pick up.
• Go round the tube stack with the microphone.
• The maximum air hiss will give the maximum deflection on the oscilloscope.
• The leaking tube will be in that area.
Temporary Repairs To Membrane Or Monowalls At Sea (Ships’ Personnel)
The method of tube repair used in an emergency at sea would depend principally on whether
a competent welder and machine are available. If not, the suitable plugs or expandable blind
nipples for each of the failed tubes, should be available and also a supply of protective
refractory to prevent subsequent burning through of the casing in way of the blanked-off
tube.
(a) Welded repairs:
Welded repairs are usually of a patch nature and have the advantage that as the tube remains
in use it is not necessary to protect it with refractory. A butt welded patch is preferable, but as
this, and also any internally fitted patch, are liable, in the hands of an inexperienced welder,
to result in weld splatter entering the tube bore, it is safer for a quick temporary repair to rely
on an external fillet welded patch. For repairs of this nature the defective part of the failed
tube is cut back to sound material and then a patch piece, preferably cut from a tube having
bore equal to the outside diameter of the failed tube, is filet welded over the removed section
of the failed tube – the overlap being kept small to prevent subsequent overheating when in
service. Subject to a satisfactory hydraulic test on completion such a repair should allow the
vessel to reach a port where permanent repairs can be effected (see below).
Fig 3.
Permanent welded repair
(Source: Seamanship International PC CD-ROM Engineering Knowledge)
(b) Mechanical repairs:
If a welded repair is impracticable the tube may be plugged at both ends providing the tube is
subsequently protected by refractory to prevent local burning of tubes and possible the boiler
casing.
Various mechanical plugging methods have been devised by the boiler designers, but lack of
internal access and the high temperatures appertaining at shut down can make this an
extremely unpleasant and/or lengthy operation. Two methods are described below:
Fig 4.
Permanent Mechanical repair
(Source: Seamanship International PC CD-ROM Engineering Knowledge)
Method 1. Windows are cut in the tube about 62mm from its extremities through which wires
with taper plugs attached can be pulled the taper plugs having been inserted into the headers
via the inspection doors. The plugs are pulled into position through pieces inserted across the
windows, and are then pulled up solids by nuts.
After both ends of the tube have been plugged in this manner the whole length of the
defective tube and the boiler casing behind it are shielded from the furnace heat during
subsequent steaming by a thick shield of plastic refractory.
Method 2. Again windows are cut at each end of the tube through which blind nipples are
inserted and subsequently expanded.
It will be appreciated that in this method boiler pressure tends to blow the plugs out whereas
in Method 1 boiler pressure tightens the plugs in the hole. It is important to ensure therefore
that with this method the expander rollers project down the bore of the nipple beyond the
header or drum thickness so that an internal anti blow-out ‘collar’ is formed on the nipple
during expanding; as a double precaution special ‘stepped’ roller can be used to form this
collar.
As in Method 1, the whole length of the failed tube has subsequently to be shielded from the
furnace heat.
Repairs To Membrane Or Monowalls In Port
The type of repair whether accepted as permanent or semi-permanent will depend largely on
the availability of welders skilled in this type of work.
Inserting a new section
The obvious and most straightforward permanent repair consists of cutting out the defective
length of tube along with part of its adjoining membranes and butt welding in a new section.
This repair entails the services of skilled welders, the removal of casing and refractory in way
of the repair, and accurate weld preparation.
Fig 5.
Insert repair
(Source: Seamanship International PC CD-ROM Engineering Knowledge)
It is important to note that unless welders skilled in the type of repair are available, the
surveyor should insist that the welders being employed do a preliminary procedure test to his
satisfaction.
Fish mouth tube replacement method
Fig 6.
Fish mount tube replacement method
(Source: Seamanship International PC CD-ROM Engineering Knowledge)
This method, when carefully executed, is also acceptable as a permanent repair and has the
advantage that as all welding is done from the furnace it is not necessary to disturb the boiler
casing and refractory.
The defective part of the tube along with part of its adjoining membranes are burnt out, as in
the previous method. The replacement piece of tube is prepared with its top and bottom ends
cut off at 45° to give access when the replacement is in position for welding, from the
furnace, the rear part of the two circumferential butt welds.
When these rear parts of the circumferential welds have been satisfactory completed, wedge-
shaped pieces of tube are welded into the two windows, and the circumferential butt weld
then complete working from the outside. The membranes are subsequently closed by welding
as in the previous method.
The configuration of the wedge pieces can be varied to suit tube diameter and access required
and, if necessary, backing rings may be used.
The loose ring method
Fig 7.
Loose ring method
(Source: Seamanship International PC CD-ROM Engineering Knowledge)
In ports where it is doubtful whether the experience of the welders justifies their employment
on the previous two methods of repair, it is possible by this ‘loose ring’ method, to make an
acceptable repair of a semi-permanent nature using down hand welding.
In this method access has to be made all around the tube and loose rings with cupped upper
surfaces are slid into position in way of the butts to be welded, so that an inexperienced
welder has a better chance of making a butt cum fillet joint. In all other aspects the repair is
as in the previous two cases.
In view of the extra metal thickness in way of the rings and possible build up of weld metal
this repair could subsequently be the subject of overheating in service, and on that account
the repair should only be regarded as semi-permanent.
Testing
On completion of any of the foregoing repairs whether temporary or permanent, the boiler
should be subjected to a working pressure hydraulic test. In the case of the repairs effected in
port the welds should be crack detected and, if possible, X-ray detection equipment should be
used.
The 2020 IMO global 0.50 percent fuel Sulphur Technical Note:
In less than a week time, From 1st January 2020, the maximum permissible global Sulphur
content of marine fuels is going to be reduced from
3.5 % to 0.5% according to MARPOL Annex VI. Ships operating outside
Emission Control Areas (ECAs) will have three options to achieve compliance:
1. By the use of exhaust gas abatement technology (‘scrubbers’), or
2. By burning a fuel with maximum Sulphur content of 0.50%mass, or
3. By burning LNG. To meet continuing legislation inside ECAs.
To meet continuing legislation inside ECAs, ships will either have to use scrubbers or burn
fuel with maximum Sulphur content of 0.10%mass or use LNG.
Here is a short technical note with regards to IMO 2020 Sulphur requirements based on
available resources from prominent global maritime stakeholders. Technical circular s from
MAN Energy Solution, Winterthur Gas and Diesel, BP and others briefly highlighted the
upcoming scenario.
There are multiple challenges in dealing with Very Low Sulphur Fuel Oil that comply with
current IMO regulations. Some key factors are mentioned below:
1. VLSFO must be compliant with ISO 8217:2017 standard. VLSFO likely to have
similar properties to ULSFO(Ultra Low Sulphur Fuel Oil).
2. Considering Origin and difference in Distillery process, few important parameters
requires particular attention to combat. These are:
 Compatibility and/or stability
 Viscosity
 Cold flow properties
 Calculated Carbon Aromaticity Index (CCAI)
 Catalytic fines concentration
3. Aromatic or paraffinic nature of VLSFO can lead to compatibility problems. If
Aromatic Fuel mixed with Paraffinic Fuel on board, initially it may be show stable
condition but after prolonged time in tank it may cause sludge formation due to a
change in solubility properties.
4. High fractions of paraffinic components in VLSFO may lead to wax formation for
prolonged exposure in cold condition. Before Bunkering, make sure the fuel cold flow
properties comply with the fuel system design and the planned ship routing. Cold flow
properties of a fuel are frequently defined by the pour point (PP). Fuel should be
heated sufficiently to be able to flow freely and be homogeneous in order to avoid
filter blocking. It is recommended to keep the temperature between 30-40°C to
minimise the risk of wax crystallization. Maintain the fuel at 15°C above the pour
point.
5. Broad range of viscosity of VLSFO even within the same grade is a challenge to
combat. Low viscosity levels similar to DM of some VLSFO requires particular
attention to handle. In that case all the procedures for typical HFO treatment must be
applied.If the viscosity is lower than 2 cSt, the fuel injection may be compromised. In
such case engine start test is recommended on very low viscosity fuel to verify
whether the pumps are sufficiently unworn to be able to build up sufficiently high
pressure. Carry out this test before entering high-risk areas e.g. ports and other
congested areas or at least every 6 months. If viscosity of the fuel gets too high, it will
lower the effective injection pressure for the ME engines, which may lead to slower
injection and a lower degree of atomisation of the fuel. mechanically driven fuel
pumps, cams and camshaft may experience difficulties in handling the thick fuel.
6. level of cat fines in VLSFO may vary depending on the refinery streams. It is
recommended to maintain fuel purification system at high efficiency level.Cat fines
are small, very hard particles which can wear the engine fast.
7. During Bunker requisition order as per ISO 8217:2017 standards. Relevant properties
of the fuel should be requested at bunkering. Make sure viscosity, pour point, cat fines
concentration as well as total sediment potential are within the limits given by this
standard. Confirm the level of properties by sending fuel samples to accredited
laboratory for analysis.
8. A fuel management plan should be drafted confirming detailed procedures of all steps
prior to bunkering and until the fuel is used.
9. Avoid Deliberate blending of these different fuels in the storage, settling or service
tanks, each newly bunkered fuel batch should be stored in a separate storage tank.
10. Situation may arise that Due to ship operators pressure, supplied oil may have to use
if it is within slupher limit. In that case carry out compatibility test of oil. For
compatibility test follow extended version of ASTM D4740 on which the only
acceptable cleanliness level is Rating 1. Please note that this type test only provides
an indication of the compatibility of the fuels. In some cases highly paraffinic/waxy
fuels might yield a false negative result during the compatibility test. If fuel is blended
in tank in any case and it pass compatibility checking, still the fuel should be
consumed as soon as possible as there is high chance of sludge formation after storage
of few days.
11. It is very important to keep close eye on performance while consuming this oil.
Adjust purifier gravity disc basis it’s density. If the gravity disc is not suitable for the
fuel in use, the oil-water interface in the separator will not be correct, and the fuel will
not be cleaned. Water may be led with the fuel to the engine or the fuel will be led to
the drain with the water. Latest purifiers are self adjusting. Ensure cat fines to below
the specified maximum engine inlet levels by maintaining purifier at high efficiency
level with low throughput and high temperature. If excess sludge is observed in
purifier, immediately switch to distillate grade and notify office.
12. Ensure proper operation of Viscosity meter and Adjust the temperature accordingly to
reach the specified engine inlet viscosity. When new batch of fuel is going to be used,
ensure that the quantity of previous fuel remaining is kept to an absolute minimum.
Possible sludge accumulation should be monitored by observing drains regularly.
13. To protect combustion chamber components against corrosion, the base number of the
Cylinder lubricant must be suitable. Study engine manufacturers Base Number vs.
Fuel Sulphur content graph for selection of base number. Send piston underside drain
oil sampling for analysis regularly and interpret the results. Check piston and piston
ring conditions through scavenge port inspections regularly.
14. The best way to combat 2020 Sulphur cap operating conditions is through Optimum
Engine design. Optimised temperature profiles of Cylinder liner resist cold corrosion.
Fully plateau honed cylinder liner running surface reduces running in time and
friction. Chromium ceramic coated piston ring pack provides
excellent seal between combustion chamber and piston underside and reduces running in
period as well as facilitate long overhaul intervals. Pulse Jet lubricating system with patented
lubricating oil grooves ensures excellent oil distribution to prevent uneven component wear.
16. ISO plans to release a publicly available specification (ISO/PAS 23263) and CIMAC
WG-7 “Fuels” intends to publish its own guidelines. Follow their guidelines for better
understanding.
17.Fuel Oil Non-Availability Reports (FONARs) sent to the ship’s flag State and all the
supporting documents (to be retained on board for inspection for at least 12 months). It
should be noted that a FONAR is required to be sent to the ship’s flag State and the next
arrival port. FONAR can be sent till 1st March 2020, after that total carriage ban will be
enforced for non-compliant fuel.
To read more, download the IMO circular pdf file by clicking the below links:
Bad Bunker
Bad bunker is caused when taking two different fuel oil within a specifications but a heavy
sludge precipitation and not fit for further use. It may effect the Engine the following
problems.
1. High exhaust temperature
2. Burning exhaust valve
3. High combustion pressure
4. Blow by and fire in scavenge
5. High wear rate of engine parts
6. Decrease performance
7. Clogging of fuel system
How to minimize to receive bad bunker
1. Order to standard marine fuel oil supplying contract
2. Specifications must be complied with engine maker’s recommendations.
3. Bunker may be refused if in doubt regarding specifications.
4. Try not to mix bunker from different origin. Store in a tank having no oil remains.
5. Proper sample to be drawn , sealed and taken.
6. Sample to be analyzed by renown company.
7. Sample to be kept on board till oil is totally consumed.
8. Try not to burn as possible , before receiving lab report.
How to use bad bunker oil if No-way
1. Sludge dispersion chemical to be applied to banker storage D.B and settling tanks.
2. Applied heating to storage D.B ,settling and daily service tanks at temperature well
above its pour point for separation of water and other impurities. Frequent draining
practice to be followed.
3. Use double stage purification method with slow feed rate. ( Purifier & Clarifier in
series operation ). Frequent Desludging process to be made. Cleaning of these
centrifuges and their filters to be done more than normal routine.
4. Chemicals to be added in daily service tanks to improve combustion.
5. Filters in F.O system to be cleaned more than normal routine.
6. Maximum permissible heating temperature to be applied to gain good viscosity
control at visco-therm unit.
7. In some case , raise the temperature of fuel and charge air temperature 5 ~ 10’C more
, it may effective to avoid combustion delay and fuel knocking.
8. While engine is running with bad fuel, the following factors to be keep close watch,
and maintenance to be done:
a. Exhaust temperature
b. Cylinder and piston cooling temperatures
c. F.O line and end heater temperature
d. Visco-therm unit
e. Charge air temperature.
f. Turbocharger r.p.m
g. Multiply the turbocharger water washing practices.
h. Peak pressure indicator to be taken and check the engine condition.
i. Fuel injectors to be cleaned and pressure to be tested
How to handle and maintain bunker oil
It is necessary to maintain and up grade the critical properties of bunker oil through the ship
board process. These are consisting of the followings:
 Sediments settling process
 Filtering process
 Centrifuging process
 Mechanical process
 Chemical process.
The procedures for the above process are as follows:
1. Bunkers of different origin are stored in separate D.B. tanks. Coarse filters in bunker line is
passed by the bunker oil while bunkering.
2. Heating is applied to storage D.B. tank to keep bunker oil temperature well above pour
point and below flash point
3. Detergent type chemical additives should be dosed into the storage D.B. tank to prevent
too much sludge formation.
4. Then , transferred the oil by pump with coarse filter, to settling tanks, which are having
adequate heating arrangement and designed with slope bottom to improve contaminant
draining. In this tanks , oil is settled and applied heating. Gravitational separation of oil from
water and other impurities may occur and frequent drainage of them can be done. Oil
temperature in this stage is kept not more than 60’C practically.
5. After settling out some water and impurities for about 24 hrs or more, the oil is fed to the
separators passing through coarse filters in each unit again.
Double stage separation method by using purifier and clarifier in series with heater is
promoting separation effect. All the contaminants and water are separated off during these
process and almost clean oil is led to daily service tank which is same designed and
arrangements provided as settling tanks.
6. Some firms are making finishing touch process at this point which are include several
filters, Ultrasonic or Mechanical Homogenizer and Emulsifiers.
7. At the daily service tanks, by applying heating and maintain oil temperature about 60’C
practically gravitational separation occur again. Then some remaining water can be drained
out if any. Chemical for combustion improver can be dosed. At this stage , the oil is well
processed and ready for use.
8. For burning process, the oil is drawn by booster pump from daily service tank to closed
mixing column via coarse filter. From there the circulating pump feed oil to end heater to
give correct injection viscosity control by Visco-therm unit. piping from end heater to fuel
pump and injectors are provided with heating arrangement, and heated oil is led to pass
through back flush filter which having filtering capacity up to 1 micron particles.

Lube Oil Purifier.docx

  • 1.
    Lube Oil Purifier Lubeoil does not wear out! However, its lubricating quality tends to deteriorate over time due to contaminants such as dirt, sludge, metals, and water to name just a few. There are many different ways to remove these contaminants, some being more effective than others. Common methods include; strainers, filtration, settling tanks, and centrifugal type purifiers. In the centrifugal purification process, there are two common methods used. One method is the batch purification process where all of the oil is removed from a storage tank (sump, settler, etc.) by the purifier and is delivered cleaned to another reservoir. This method is typically done on machinery that is not operating. The other method is the continuous process where the centrifuge takes a portion of the oil from a tank, cleans it, and recycles it back to the same tank. This method can be used on operating equipment but is not as fast or efficient as the batch process. Centrifuges can also be used as Separators or Clarifiers. Separators use a dam ring or discharge ring and remove water as well as solids from the oil being purified. The water is discharged from the purifier. A clarifier is used when the main contaminant is sediments, and water does not need to be removed from a system. Any small amounts of water that does enter the centrifuge will remain in the bowl until it is cleaned. Centrifugal purifiers as sometimes catagorized as disk-type or bowl-type purifiers according to the shape and general arrangement of the centrifuge, and some purifiers are self-cleaning, while others must be manually cleaned. Aboard the Patriot State, we have a disk-type, non-self-cleaning purifier manufactured by DeLaval, and used as a separator in the continuous process. In a a disk-type purifier, a bowl shaped rotating element encases a stack of disks. The bowl itself sits atop the vertical bowl spindle which is driven by a worm gear and clutch assembly. The spindle and bearing absorbs the weight of the bowl assembly. Once operating, the bowl spins at approximately 7500 rpm. As liquids and sediments of different densities enter through the distributor (the inner most center of the bowl housing) of the centrifuge, they are quickly separated by the tremendous centrifugal force created by the velocity of the centrifuge, and also by the close separation created by the shallow distances of the individual disks inside the bowl housing. The clean oil travels up between the neck of the top disc and the tubular shaft/distributor. If the centrifuge is operating as a separator, the water will discharge out between the neck of the top disc and the discharge ring mounted at the uppermost section of the bowl top. Sediment, sludge and other materials will be moved to the inside of the bowl shell and will remain there till cleaned. It is important to note that the size of the discharge ring must be properly matched for the density of the
  • 2.
    lubricating oil tobe purified. If you are to use the purifier to centrifuge other oils with different specific gravities, a different discharge ring must be used for each. Lube Oil Purifier Specifications Manufacturer DeLaval Model 65N-03 Capacity 300 GPM (250 SSU at 130 °F) Outlet pump 25 psig Suction lift 15" Hg Motor 1 HP. 440 VAC, 3, 1800 rpm
  • 7.
    Lube Oil PurifierOperation The following procedure is used to start the lube oil purifier aboard the Patriot State. 1. All of the internal running parts of the purifier are automatically lubricated by a mist or spray caused by the helical gear running in a reservoir of oil. This reservoir must be checked and filed before operating the purifier. To fill the reservoir, unscrew the filler cap (with dipstick) and pour oil into the lube oil reservoir. It will take about 1 quarts of oil to completely fill the reservoir. Make sure that the reservoir is not overfilled when done and also make sure to replace the cap/dipstick. This should not be done while the purifier is operating! 2. Check that the brake and lock screws have been released, open the purifier, inspect, and make sure that the bowl is properly reassembled and that the bowl revolves freely. 3. Clamp the cover and inlet arm down firmly 4. Open all valves for the discharge pump and the tank it supplying. 5. Open all valve for the suction pump and the tank its receiving from except the inlet valve for the suction pump. 6. Start the pump and check for the speed by depressing the speed indicator. The plunger should indicate not less than 70 times per minute.. 7. Prime the bowl by adding water to the funnel at the top of the purifier. The bowl is completely primed if water drains from the discharge port. 8. Open the inlet valve slowly. Maintain a discharge head of 6-8 psig. 9. The temperature of the lube oil should be maintained between 160-165° F. The oil discharge port should be 1/8 full and the water discharge port should have no oil in it and little or no water. (a large amount of water would indicate water contamination of the oil being purified and should be investigated.
  • 8.
    [Next Section] [Contents][Info] Direct comments to William Haynes whaynes@maritime.edu Mon, Jul 1, 1996 TSPS Engineering Manual ©1995 Massachusetts Maritime
  • 9.
     HOME  FEATURED  MARINE ENGINEERING  MARITIME LAW HomeMarineEngineeringMarine Purifiers Principles of operation Marine EngineeringPurifiers Marine Purifiers Principles of operation Bymarineprogress March 30, 2020 Fuel and Lubricants 1. Draw a line diagram of a simple distillation process indicating the points at which kerosene, gas oil, residual fuel, heavy gas oil and lubricating oil are fractioned off. (10) 2. (a) What are the reasons for the deterioration in the quality of fuel supplied for use in marine diesel engines.(2)
  • 10.
    (b)Write short noteson the following fuel characteristics, Viscosity, Density, CCAI and Calorific value (8) 3. (a)Explain upper and lower flammable limit of hydrocarbon using a graph (7) (b) Define classification of dangerous fuels by their flash point.(3) 4. With respect to fuel characteristic used in internal combustion engines 1. Define ignition delay.(2) 2. Explain octane number and cetane number (8) 5. (a)Describe the source of water contamination of fuel.(3) (b) Describe the on board testing procedure for water in fuel (4) (c) Discuss the effect of salt water contamination of fuel oil on engine.(3) 6. (a) What are the likely consequences if fuel with excessive catalytic fines is used in an engine.(8) (b) What adjustment is required to remove this catalytic fines are more efficiently removed in separators. (2) 7. (a) Why fuel oil additives being used in fuel oil (4) (b) Explain the harmful effect of having excessive sulphur, vanadium and catalytic fine in bunker fuel. (6) 8. (a) Draw and describe a oil filter module capable of removing water.(7) (b) Describe the automatic back flushing process of the module.(3) 9.
  • 11.
    Write down thekey check points and documentation required in different stages of bunkering , (a) Before bunker (2) (b) During bunker (6) (c) after bunker (2) 10. (a) Explain the difference in use of the fine mesh filter with respect to coarse types. (2) (b) Draw a Auto-Klean filter and describe the cleaning process including the particle size it is capable of filtering out. (8) 11. State the precautions to be taken against spillage during bunkering operations. ( 10) 12. With reference to the treatment of lubricating or fuel oil: a.State the function of a purifier;(2) b.State the function of a clarifier;(2) c.State TWO constructional differences found in the bowls of purifiers and clarifiers (6) 2.0 Pumps and pumping system 1. (a) Sketch a lubricating oil pump and explain it’s operational procedure.(6) (b) Identify the clearances critical to pump efficiency (2) (c) Why a relief valve is needed? (2) 2. (a) Sketch a centrifugal pump (5) (b) Why such a pump may require a priming pump? (3) (c) State two distinct characteristics that separates it from other pumps. (2)
  • 12.
    3. (a) Sketch apump most suitable for lub oil circulation in a marine engine. (6) (b) What is the function of the timing gear? (2) (c) How axial thrust is managed with in acceptable limit in such a pump (2) 4. (a) Draw and describe a constant speed, unidirectional, variable stroke, axial flow, rotary positive displacement pump.(8) (b) State 2 shipboard application of such a pump (2) 5. With reference to self priming centrifugal pumps (a) Sketch a liquid ring priming pump and describe how it operates? (7) (b) Why all ER centrifugal pumps are not fitted with priming pump?(3) 6. (a) Draw a line diagram of central priming system, label the principal items and show the flow in all lines.(6) (b) State the advantages and disadvantages the system has over individual priming equipment (4) 7. With respect to centrifugal sea water pumps (a) Give four reasons why the output may reduce (6) (b) If the pump vibrates occasionally, what could be the causes? (4) 8. (a) Explain with suitable graph following characteristics of a centrifugal pump VS quantity delivered. A) Discharge head b) NPSH c) input Power d) Efficiency (10) 9. (a) Draw and describe a pump suitable for noxious chemical cargo discharge (7) (b) State the need for two seals and the use of cofferdam between seals (3)
  • 13.
    10. (a) Sketch adouble acting reciprocating pump with suitable valve assembly.(6) (b) Describe the operation including the use of an accumulator. (4) 11. With reference to Diesel engine driven emergency fire pumps (a) Define their limitation as regards to suction lift, out put and jet distance (5) (b) Explain how and why they are isolated from the main fire pumps (3) (c) State two suitable locations for such a pump. (2) 12. (a) Sketch and describe a centrifugal pump.(4) (b) Why Relief valve is not fitted in above pump?(2) (c) Identify the causes of cavitation in centrifugal pump.(4) 13. (a) Sketch and describe a pump other than a centrifugal pump.(4) (b) Why positive displacement pump is required relief valve but centrifugal pump doesn’t require?(3) (c) Centrifugal pump taking not taking suction, state three main reasons.(3) 14. With respect to centrifugal pumps describe causes of followings. (a)Pump not taking suction.(3) (b)Pump fails to deliver liquid.(3) (c)Pump doesn’t deliver at rated capacity.(4) 15. With reference to centrifugal pumps: (a) explain why large pumps should be started with the discharge valve closed; (6) (b) state FOUR possible reasons for failing to achieve suction from a double bottom tank.(4)
  • 14.
    16. With reference toa steam heating coil in a fuel storage tank developing a leak: a.State how the leak would be detected;(3) b.State the immediate action to be taken when the leak is detected;(3) c.Explain how the leak may be traced.(3) 17. a.Describe, with the aid of a sketch, the bilge injection system (6) b.State the purpose of fitting a bilge injection system on board a ship (4) 18. a.Outline the separation process that occurs within centrifugal oil purifiers (5) b.Describe the change required to the purifier if it is to be used for an oil of lower density(5) 19. a.Outline the separation process that occurs within centrifugal oil purifiers (5) b.Describe the change required to the purifier if it is to be used for an oil of very low quality and high density (5) 20. List EIGHT reasons why a bilge pump may not be able to remove water from an engine room bilge.(10) 21. With reference to centrifugal purifiers: state the function of the gravity disc; explain the consequences of EACH of the following: (i) gravity disc too large (5) (ii) gravity disc too small (5) 3.0 Heat Exchangers
  • 15.
    1. With reference tomulti tubular sea water coolers (a) Sketch a two pass cooler showing the direction of fluid flow (5) (b) Give two faults to which it is prone and how these faults are countered (5) 2. With reference to multi tubular oil coolers describe (a) Indications of tube leakage and locating procedure by tests. (6) (b) temporaray and permanent corrective steps to stop leakage (4) 3. (a) Explain how the following conditions contribute to the satisfactory performance of multi tubular heat exchangers, i) Low tube thickness ii) cross flow iii) Baffle plates (6) (b) Why it is of utmost importance that the division plate is intact and anodes are secured properly. (4) 4. (a) Describe with the aid of a diagram how a sea water circulatory system is subjected to electrical current at a controlled rate.(7) (b) State how in such a system the valves, pipes and coolers are protected. (3) 5. (a) Sketch a plate type heat exchanger showing the sealing arrangements and flow directions. (6) (b) State the advantages and disadvantages of plate type heat exchanger over tube type. (4) 6.With reference to plate type heat exchangers, state why
  • 16.
    (a) the platescarry a relief pattern (4) (b) The carrying bars and clamping bolts are far longer than appears to be Necessary (3) (c) Pressure and temperature of fluids handled are restricted (3) 7. With reference to evaporators and distillers (a) Describe the function of demister.(2) (b) Describe, with the aid of simple sketch, a low pressure evaporator which uses engines heating medium.(8) 8. (a) What is osmosis and reverse osmosis? (3) (b) Describe with sketch, Reverse osmosis process. (7) 9. With reference to evaporators and distillers (a) Explain why low pressure evaporators are used? (3) (b) Explain what is meant by single effect and double effect evaporation?(3) (c) Describe, with the aid of simple sketch, a two stage flash evaporator.(4) 10. (a) With the aid of diagram explain the working principle of a Evaporation type fresh water Generator.(6) (b) Why is it suggested not to drink the generated distillate water and when it is safe to use? (4)
  • 17.
    11. 1. a) Drawa line diagram of a central cooling system installed in cargo ship with the principle components and showing the direction of flow in all lines. (3) 2. b) Explain the function of this arrangement.(3) 3. c) Give two advantages and two disadvantage of this system compared to the practice of employing central cooling system for each service.(4) 12. 1. a) What is the function of wear ring? (4) 2. b) Draw a line diagram of central cooling system and explain its advantages and disadvantages.(6) 13. With reference to centrifugal separator 1. a) Differentiate between the purpose and operation of purifier and clarifier.(2) 2. b) Explain how these different roles are achieved? (4) 3. c) What are the factors need to be maintained for good purification process?(4) 14. 1. a) Explain the hazard of maintaining low quality of engine system oil in circulation.(3) 2. b) If on passage you had reason to think that the lubricating oil in the main engine was contaminated, Can you state any checks which would help you come to a conclusion about the contamination. (7) 15. 1. a) Describe the regular systematic inspection of main air compressor, reservoir and accessories.(5) 2. b) Identify common faults to which compressors and reservoirs are susceptible.(2) 3. c) Describe how these faults are prevented and rectified?(3) 4.0 Steering Gear 1.
  • 18.
    (a) Explain thefunction of a hydraulic telemotor with the aid of a sketch. (5) (b) Explain the charging system of the unit.(3) (c) State how air in the system is detected and removed.(2) 2. (a) Draw a line diagram of the hydraulic system for a Ram Steering gear, labelling the principal items (6) (b) Describe how the cushioning and relief arrangements function.( 4) 3. With reference to ram steering gears explain (a) the purpose of rapson slide and the mechanical advantage achieved (5) (b) How a four ram gear can be operated with two rams in four combinations (5) 4. (a) Sketch a hunting gear as fitted to a hydraulic steering gear, label it and explain how it works both normally and in adverse weather condition.(7) (b) Explain why relief valves are provided as well as shock valves in hydraulic steering gears. (3) 5. With reference to steering gears explain: (a) Explain with diagram how Rudder is supported by the rudder carrier bearing and how the conical shape of the bearing helps.(7) (b) How limited amount of rudder drop is accommodated.(3) 6. With reference to hydraulic steering gears, explain why: (a) Telemotor receivers are spring loaded (5) (b) Rudder movement is confined by the stops in the control systems(5) 7. (a) Sketch a rotary vane steering gear and explain how it operates (7)
  • 19.
    (b) Explain theadvantages and disadvantages it possesses over Ram type.(3) 8. (a) Describe the major rules and regulations regarding steering gear and how single failure criteria rule is implemented. (8) (b) State the difference between ‘follow up’ and ‘non follow up’ operation.(2) 9. (a) Sketch a ward-Leonard all electrical steering system and explain how it works.(8) (b) In case of unintentional rudder movement due to weather is corrected (2) 10. a) Describe with simple sketch, the principle of operation of axial piston pump used in steering gear. (5) 11. b) Describe with the aid of simple sketch, how the pump is controlled to move the rudder from one position to other. (5) 11. 1. a) Regarding steering gear what are the regulations extracts from SOLAS convention?(4) 2. b) What do you mean by “FOLLOW UP” system?(3) 3. c) What do you mean by “NON-FOLLOW UP” system?(3) 12. 1. a) Sketch a hydraulic circuit of a two ram steering gear system mentioning the shock relief and direction of flow for clockwise rotation of the rudder stock.(4) 2. b) Explain the advantages of “Rapson slide mechanism” incorporated in steering gear system.(2) 3. c) Explain why excessive wear down of rudder carrier bearing is dangerous in ram type steering gear? (2) 4. d) Explain how shocks to the system from wave action on rudder are absolved?(2) 13. 1. a) Draw a rotary vane steering gear? (4) 2. b) How does it work?(4) 3. c) Write one advantage and one disadvantage of ram type steering gear. (2) 14.
  • 20.
    1. a) Sketcha hunting gear as fitted to a hydraulic steering gear labeling the principle items. (6) 2. b) Explain the purpose of hunting gear.(4) 15. Describe the procedure for testing a steering gear within 12 hours of sailing.(10) 16. With reference to the testing of a ship’s steering gear, prior to departure, list EIGHT items of machinery or control systems whose operation must be tested (10) 5.0 Oily Water Seperator/Sewage treatment plant/Ballast water Treatment Plant/Scubber system 1. With reference to oily water separators 1. Sketch and describe the operation of a two stage OWS.(6) 2. What is the principal of separation and how preheating is beneficial.(2) 3. What is the effect of varying degree of through put.(2) 2. With reference to OWS (a) Outline the routine attention needed to maintain satisfactory performance.(6) (b) Define theadverse effect of cleaning chemical and turbulant flow in the performance(4) 3. With reference to oily water separators explain why: (a) Internal baffles are commonly fitted (b) Coalescers are generally incorporated. 4. Give reasons why each of the following conditions can result in bad performance of the OWS, (2.5 X 4) 1. i) high oil density
  • 21.
    2. ii) highthroughput iii) turbulance and 1. iv) cleaning chemical 5. (a) Sketch a 15ppm monitoring device fitted to Oily water separator discharge line and explain it’s operation.(6) (b) State the conditions that needs to be fulfilled before the operation of an approved OWS.(4) 6. With reference to oil content monitoring and control system: (a) Explain with a sketch the operation of oil content monitoring system as fitted to the oil tankers.(7) (b) What are the signals at the calculating unit that is recorded.(3) 7. (a) Sketch and describe the operation of a Biological Sewage treatment plant.(7) (b) Define ‘BOD’ and ‘Colifor count’ (3) 8. (a)Sketch and describe how a ‘zero discharge’ sewage treatment plant works. (6) (b) Write the Marpol annex IV rules regarding discharge of sewage from ships(4) 9. 1. a) With the aid of sketch, Describe vacuum sewage system.(5) 2. b) State three advantages possessed by vacuum sewage system.(3) 3. c) Explain the term “coliform count”.(2) 10. 1. a) In oily separator, what type of pump is used, why centrifugal pump is not in use?(3) 2. b) What are the forces available in OWS? (2) 3. c) What are the safeties provided in OWS? (5) 11.
  • 22.
    1. a) Describewith the aid of sketch, an aerobic STP. (5) 2. b) State the effect of, in any change in temperature and regularity of flow on the system.(3) 3. c) Explain the significance of Biological Oxygen Demand (BOD) (2) 12. 1. a) Describe working principle of OWS.(3) 2. b) Give two reason why oil might be carried over with the water from an OWS? (2) 3. c) Outline the routine attention needed to maintain satisfactory performance of an OWS. (2) 4. d) Define the contribution of test cocks towards functional efficiency.(3) 13. Write presently available ballast water treatment systems. Describe any one Ballast Water Treatment System with appropriate drawing. 14. (a) What is SCR( Selective Catalytic Reduction)? (b) Draw and label a SCR and briefly explain how it works. 15. (a) How Sox is produced on board the ship? What is the present regulation? (b) Draw a Sox scrubber plant and explain briefly. 16. (a) With the help of diagram, describe in brief a biological type sewage treatment system. (b) Why chlorination is necessary in this system? 27. 1. Describe the procedure for operating the oily water separator (5) 2. State TWO ways that the separator could be made to operate more efficiently (5) 7.0 Shafting System 1. With reference to the thrust blocks state why, (a) cooling coils are sometimes fitted in the sumps (3)
  • 23.
    (b) axial clearancebetween collar and pads is minimal (4) (c) They occasionally overheat (3) 2. With reference to main thrust blocks: (a) identify the critical clearances and state why they are critical.(3) (b) describe with sketches how these clearances are adjusted.(4) (c) give reasons why such bearings sometimes overheat although the clearances are adequate (3) 3. With reference to the transmission shaft coupling bolts state: (a) why they are made a drive fit in the coupling holes.(3) (b) why they are tightened to the limit of elasticity.(3) (c) how couplings are assembled using “interference fit” boards.(4) 4. With reference to the transmission shaft coupling bolts (a) explain the conditions that causes fretting of main transmission shaft coupling bolts.(5) (b) sketch and describe pilgrim bolt.( 5) 5. With reference to propeller shaft couplings (a) sketch and describe a coupling enabling external withdrawal of propeller shafts (7) (b) state the advantages and disadvantages of this coupling compared to the solid flange coupling.(3) 6. With reference to the transmission shaft bearings: (a) sketch a bearing carrying large diameter main transmission shafting and explain how the bearing is lubricated and cooled.(7) (b) give two reasons why such bearings occasionally overheat.(3)
  • 24.
    7. With reference tothe stern tube sealing arrangements: (a) sketch a sealing arrangement for an oil lubricated stern tube (aft) and explain how it Works (6) (b) state how oil loss due to seal failure can be restricted (4) 8. With reference to the stern tube: (a) draw an oil lubricated stern tube showing the seals forward and aft as well as the bearings.(10) 9. 1. a) Draw and describe intermediate shaft and shaft bearing. 2. b) Suggest with reasons what remedial action should be taken upon arrival in port in case of suspected uneven load on the shaft . 3. c) State the indications whilst at sea, that unequal loading of such bearing exist. 10. State with a line diagram of two header tanks arrangement for the inboard oil seal and the direction of oil circulation. 11. (a) What are the purposes of putting a thrust bearing between the main engine and propeller? (b) How is the thrust bearing cooled? (c) Explain how does a variable pitch propeller operate? (d) Describe how does the fail safe feature operate in controllable pitch propeller? 12. 1. a) Draw an oil sealing arrangement for stern tube aft and fwd seal. 2. b) Compare the advantages of above with water lubrication one. 13. With reference to keyless propeller explain (a) Why keys and keys ways have been eliminated?
  • 25.
    (b) How isangular slip avoided? (c) Draw & explain muff coupling. 14. a.Describe the actions that the EOOW should take on finding that the temperature of the thrust block is rising above normal acceptable range.(6) b.Explain why the thrust block temperature is critical.(4) 8.0 Fire and Safety 1. (a) Sketch a portable fire extinguisher suitable for oil fire, showing details of its triggering mechanism, chemical composition and the details of hose. (7) (b) Describe the strength and limitation of this extinguisher (3) 2. In shipboard fire detection system, state (a) Draw and describe an Ionisation type smoke detector (6) (b) How tests are carried out on the different types of sensor heads (4) 3. In shipboard fire detection system (a) Use a suitable sketch to explain, how immediate warning is given in a sudden conflagration and how a slow burning fire is detected.(8) (b) Explain how false alarms can arise in (2) 4. State why precautionary measures need to be taken in the following instances (a) Entry into confined spaces, for example duct keel (4) (b) Working in refrigerated spaces (3) (c) Working in an emergency battery room (3) 5. (a) Sketch and label a self contained breathing apparatus(4)
  • 26.
    (b) State theprecautionary measures taken on the SCBA set before entry into a confined space (3) (c ) State the safety feature of SCBA to warn wearer of low air pressure (3) 6. With regards to bulk CO2 Fixed fire extingushing system (a) Sketch a layout for a typical shipboard application. (4) (b) State regulations that control capacity, quantity, and duration of discharge (3) (c) State the advantage and limitations with battery CO2 system. (3) 7. Concerning the CO2 total flooding fixed fire fighting installation: (a) What checks would be made before operating the system (3) (b) Draw a line diagram and explain the releasing operation.(5) (c ) After discharge, how soon could re-entry be attempted (2) 8. With regards to emergency fire pump (a) What factors influence the location, operation and power requirements (3) (b) Draw a fire main system and state the location of isolating valve and emergency fire pump.(5) (c ) Why drains are necessary on the deck main (2) 9. (a) Sketch a sprinkler system state why it is considered as a detection and extingushing combination system. (6) (b) After such a system has been activated, how would it again be made ready for service? (4) 10. Make a comparision of the benefits and limitations of the following installations for shipboard machinery spaces.(10) (a) High pressure water spray system
  • 27.
    (b) CO2 totalflooding system (c ) Fixed foam smothering system 11. (a) Sketch a fire detection control system and describe the main features (5) (b) Sketch the switching mechanism to isolate air and fuel system powers before gang release of CO2. Narrate its operation.(5) 12. Compare with reasons the merits and demerits of the following permanent fire extinguisher installed in machinery spaces 1. a) High pressure water spray 2. b) Carbon dioxide smothering 3. c) Chemical foam smothering 13. State with reason, two types of fire extinguisher that may be used to fight a fire in each of the following shipboard areas 1. a) Galley 2. b) Accommodation space 3. c) Machinery space control room 4. d) Main electrical switchboard 5. e) Paint locker. 14. With reference to entry of personnel into enclosed spaces 1. a) State what minimum oxygen content in atmosphere within a space could be considered safe. 2. b) Explain with the aid of sketch, the operation of an oxygen meter suitable for checking the atmosphere within an enclosed space. 3. c) Explain the procedures to check the accuracy of the meter. 15. 1. a) How tests are carried out on the different types of sensor head?
  • 28.
    2. b) Whymixed types of sensor are preferable in the engine room? 16. State the safety checks needed before using EACH of the following lifting gear, assuming that all certificates are in order and the equipment load capacity is sufficient for the lift: a.wire strops;(5) b.chain blocks;(5) 17.State the safety checks needed before using EACH of the following lifting gear, assuming that all certificates are in order and the equipment load capacity is sufficient for the lift: a.eye bolts (5) b.shackles (5) 18.a.Describe the FOUR classes of fire indicating which fire fighting media should be used to extinguish each.(4) b.State the document that indicates the location of the fire extinguishers on board a vessel.(3) c.State THREE places where the document stated in Q(b) would be found (3) 19. State, with a reason, TWO types of portable fire extinguisher that may be used to fight a fire in EACH of the following shipboard areas: (5 X2) 20. Galley; 21. Accommodation space; 22. Machinery space control room; 23. Main electrical switchboard. 24. Dryer room. 20. (a)State the meaning of the term enclosed space.(4) (b) Explain the procedure for preparation for entry into a cofferdam prior to an ( 12) inspection. 21. a.State FOUR actions the Engineer Officer of the Watch would take on discovering a small oil fire in the engine room bilge (6) 1. State FOUR good watchkeeping practices that can help prevent such fires
  • 29.
    mentioned in Q(a)from occurring (4) 22. Describe the routine inspection of the portable fire extinguishers found in the machinery spaces (10) 21. a.Explain the importance of regular fire drills (5) b.Describe how a drill relating to a fire in a purifier room may be organised (5) 22. Describe the actions to be taken to operate a bottled C02 fixed fire-fighting system, from the decision being taken that C02 must be used, to the C02 being released into the compartment. 23. Name the appropriate regulations and describe the safety practices relating to EACH of the following: (2.5 x4) 1. Grinding wheels; 2. Rotating machinery; 3. Safety clothing and footwear; 4. Prevention of skin reactions 24. 1. Explain the importance of regular fire drills .(5) 2. Describe how a drill relating to a fire in a purifier room may be organised.(5) 25. List Ten actions to be taken by the Engineer Officer of the Watch to ensure the safe passage of the vessel through an area of heavy weather.(10) 26. a.State FOUR features which assist in the sta1iing of lifeboat engines in cold climatic conditions.(5) 27. Briefly describe TWO devices that control the rate of fall of a lifeboat when launched from standard davits.(5) 28.
  • 30.
    Outline a safeprocedure for final daily watch-keeping checks of an engine room which is designated UMS. (10) 29. Describe EIGHT actions to be taken by the relieving Engineer Officer of the Watch before taking charge of the watch.(10) 30. Describe the immediate action that the Engineer Officer of the watch should take in the event of the engine room bilge rising faster than can be contained by the bilge pump. (10) (b) State the features provided in the engine room pumping systems to deal with the situation in Ql(a). (6) 31. With reference to the emergency generator: a.State the checks required prior to starting the engine.(5) b.Describe the routine testing (5) 9.0 Materials 1. Write short notes on the following mechanical properties of a metal (10) (a) Ductility (b) Elasticity (c) Hardness (d) Strength (e) Toughness 2. (a) Explain how the microstructure of steel is formulated, depending on the percentage of carbon content. What is the significance of 0.8% carbon content (5)
  • 31.
    (b) Explain howthe tensile strength, hardness and ductility of steel changes with the increase of carbon content.(5) 3. (a) State the principal properties of Gray Cast Iron and White Cast Iron (3) (b) Explain the effects of the presence of silicon and the cooling rate on the final microstructure of cast iron.(3) (c) Why and where non-ferrous metals and alloys are used in ship building (4) 4. Give two desirable and two undesirable properties of the following metals and their use in marine engineering application.(10) (a) Brass (b) Cast Iron (c) Mild Steel 5. (a) Outline three main reuirements of a material used in the construction of a pressure vessel. (6) (b) Explain how a welded joint could cause failure of the vessel.(4) 6. (a) Define the meaning of the term ‘creep’ as applied to metals.(3) (b) Define how the creep value of an alloy steel is determined.(3) (c) Explain with reason the significance of creep in machinery component failure and how it is countered.(4) 7. Explain how non-destructive tests are used for the following: (a) Detection of surface cracks(3) (b) Detection of internal cracks (4) (c) Measurement of hull plate thickness (3) 8. Make a list of faults found in welding and describe briefly with the aid of a suitable
  • 32.
    diagram. (10) 9. (a) Brieflyexplain the hardening and tempering process of Iron (5) (b) Write brief notes on annealing and normalising of Iron (5) 10. 1. a) Explain the essential difference between cast iron and mild steel. (5) 2. b) Explain with reason, the properties of material required for ship side sea water overboard valve. (5) 11. (a) Explain the followings (5 X2) i)Ultimate tensile stress ii)Creep iii)Fatigue iv)Plasticity v)Elasticity 12. What are the non-destructive tests carried out onboard? Explain with examples. (10) 13. (a)Describe the followings non-destructive tests(3 x2.5) (i)Dye penetrant (ii) Ultrasonic (iii) Magnetic particle inspection. (b) Give one advantage and one disadvantage of any two of the above non-destructive tests.(2.5) 14.
  • 33.
    Define the followings(4 X 2.5) (a) Magnetic particle inspection (b) Fretting (c)Forging (d )Case hardening 15. 1. a) Give composition & properties and use of (2 X 3) i.Stainless steel ii.Heat resistance steel 1. b) State the required properties & composition of use for propeller. (4) 16. Explain the meaning of the following terms (2.5 X 4) (a) Fatigue failure (b) Yield point (c) Creep (d ) 0.1% proof stress. 10.0 Instrumentation and control 1. (a) Sketch a bi-metallic thermometer and explain the working principle (5) (b) Sketch a resistance thermometer and explain the working principle (5) 2. (a) Sketch a thermocouple and describe the working principle.(5) (b) Sketch a manometer to measure the pressure difference across the M/E air cooler. What action is required if the reading is high.(5) 3.
  • 34.
    (a) Draw anddescribe a rota meter (5) (b) Draw and describe a rotor meter (5) 4. (a) Sketch a bourdon tube pressure gauge and explain how it works (8) (b) What you understand by 5.2 bar reading on a reefer compressor oil pressure gauge when suction pressure gauge shows 1.9 bar 2. 5. (a) Draw a DP cell and show how it is used to send the boiler water level. (7) (b) State two more application of DP cell.(3) 6. Define following terminologies used in control system (4 X 2.5) (a) Closed loop control system (b) Deviation and off set (c) Gain (d) Hunting 7. (a) Sketch a pneumatic P+I+D controller and label all parts (6) (b) What is the function of the proportional band width adjustment parts (4) 8. (a) Note the quality of air to be used in pneumatic controllers and why?(4) (b) Draw a refrigerating type drier and explain how it works (6) 9. (a) Draw and describe a pneumatic controller in association with Main engine JCW system and explain how it controls the temperature with out offset. (8) (b) Which part of this controller removes offset. (2) 10.
  • 35.
    (a) Sketch anddescribe a pneumatic cascade control system that maintains a steady water level in the boiler. (7) 1. Explain the function of a boiler water level transmitter (3) 11. (a) Sketch and explain the function of a pneumatic split range control in association with Main Engine jacket cooling water system.(8) (b) Define the terminology ‘Dead Zone’.(2) 12. (a) Sketch a pneumatic booster relay and explain its use (6) (b) Define ‘Dead Time’ and state why it should be as less as possible.(4) 13. (a) Draw and describe a pneumatic ‘fail set’ device. State its function.(6) (b) What is the difference between ‘fail safe’ and ‘fail set’? Give two examples for each in marine devices. (4) 14. (a) State four reasons for incorporating a valve positioner in a pneumatic control system.(4) (b) Sketch a pneumatic valve positioner and describe how it works. (6) 15. (a) Sketch a hydraulic governor and explain how it works. (7) (b) Why a load sensing part is required for engines that drive electrical generator.(3) 16. (a) Sketch a ship board hydraulic system powered by variable delivery pump and capable of operating a crane. Explain how it works. (6) (b) In case the power failure occurs, show with a diagram how the system remains safe with a high load on the crane. (4) 17. With reference to control terms, define (4 X 2.5) (a) Cascade control
  • 36.
    (b) Split rangecontrol (c) Show with the aid of sketch, the application of cascade and split range control system. (d) ON-OFF control. 18. With reference to differential pressure pneumatic instruments (a) Describe the operation of such instruments.(4) (b) Explain how the instruments of such instrument may be adapted to measure each of the following items i)Boiler water level (2) ii)Fluid flow (2) 19. (a) With the aid of sketch explain how the level of boiler is maintained. (5) (b) Identify the difference between transmitter and transducer. (5) 20. Define the followings (5 X2) (a) Closed loop control (b) Open loop control (c) Proportional control (d) Integral control (e) Derivative control 21. Sketch and describe its fail safe arrangement how the temperature of main cooling system is controlled remotely. (10) 22. (a) What is proportional action control? (2) (b) What is the advantages and disadvantages of proportional action control?(4)
  • 37.
    (c) Why integralaction controls incorporate in proportional action control?(4) 23. Sketch an auxiliary boiler combustion control system. (10) 24. Describe followings (2.5 X 4) (a) Bourdon type pressure gauge (b) Flow meter (c) Bi-metal thermometer (d) Level gauge 25. (a) What is D.P cell? (5) (b) Draw a system for controlling water level in the boiler. (5) 26. (a) Sketch and describe a thermo-electric pyrometer.(5) (b) State the various materials that can be used in its construction and give the approximately temperature ranges for which these materials are suitable. (2) (c) What are the advantages and disadvantages of this instrument? (3) 27. (a) Describe, with the aid of a sketch, a method of remotely indicating the water level of a main water-tube boiler (10) 28. Describe, with the aid of a sketch, a typical single element temperature control for a large lubricating oil system (10) 29. Describe with simple sketch, an equipment suitable for measuring: ( 5×2) 1. a) Temperature 2. b) Level
  • 38.
    30. a)State the term‘close loop” control. (4) b)State the difference between open loop and closed loop control. (6) 31. 1. a) What is D.P. cell? (4) b) Draw & describe a system, for controlling water level in the boiler (6) 32. sketch and describe any two of the following: (2 X 5) 1. a) thermocouple b) DP cell c) tachometer 33. Explain with a sketch operation of a valve positioner.(10) 34. With sketch describe a Cascade control system used on Board.(10) 11.0 Refrigeration and Air Conditioning 1. Reference to marine refrigeration systems: (a) Sketch a simple direct expansion system for ship’s domestic use.(4) (b)Explain how the flow of refrigerant through the evaporator is regulated and why (4) (c) What would be the result of fouling on the water side of the condenser tubes? (4) 2. With reference to refrigeration systems: (a) Explain what happens in the condenser and the evaporator. (4)
  • 39.
    (b) Explain whythe refrigerant temperature changes from one side of the expansion valve to the other. (3) (c) explain what is meant by the term ‘super heat setting’ of the thermostatic expansion valve.(3) 3. With reference to refrigeration plants, state how: (a) Very low evaporator temperatures are achieved. (2) (b) Thermostatic expansion valves in direct expansion plants are adjusted. (2) (c) Compressors are protected from appreciable ‘carry over’ of liquid refrigerant.(3) (d ) Air in the system is detected. (2) (e) over charge of refrigerant is indicated. (2) 4. State with reasons why the following courses of action might be advisable if the temperature of the ship’s cold lockers rises steadily although the compressor runs continuously. (a) Defrost the evaporator (2) (b) “Top-up” with refrigerant.(3) (c) Clean both sides of condenser.(2) (d) overhaul compressor (3) 5. With reference to refrigeration systems: (a) State how Freon leakage are detected.(1) (b) Explain the precautionary measures taken to prevent leakage and why. (3) (c) What do you understand by the Ozone Depletion Potential and Global Warming
  • 40.
    Potential. (3) (d) R134ais used as a replacement for Freon 12, what are the design considerations to be taken into account in relation to lubricating oil? (3) 6. With reference to the lubrication of reciprocating refrigerant compressors: (a) Explain in detail the reasons for oil carry over. (3) (b) State how the collection of oil in the evaporator coils is prevented. (2) (c) Sketch and describe a device which returns oil from the system to the sump.(5) 7. Considering shipboard air conditioning systems: (a) describe how the temperature and relative humidity of individual rooms are measured using a hand held instrument. (4) (b) What is meant by ‘comfort zone’? (2) (c ) Explain with reasons why the relative humidity should not be too high or too low. (4) 8. With reference to accommodation air conditioning plants, explain how: (a) Humidity is controlled. (3) (b) Air temperature is controlled. (4) (c ) Air changes and compensation for air loss is achieved. (3) 9. Explain the following terms with respect to air conditioning: (a) (i) wet bulb temperature (ii) dew point temperature (iii) relative humidity (4) (b) Itemize the preventive maintenance you would expect to be necessary on the automatic controls of an air conditioning plant with which you are familiar. (6)
  • 41.
    10. Considering air conditioningsystems: (a) Draw a plenum system suitable for centralized air conditioning and label the principle components. (4) (b) explain how the quantity of air circulated is determined and maintained in a fresh condition.(3) (c ) describe the precautions to be taken to ensure the system is kept free of infection. (3) 11. Considering the design and operation of air conditioning systems: (a) Describe, with the aid of simple drawings, how the temperature and humidity of circulating air is controlled. (3) (b) Show, using a sketch of a psychometric diagram, the region of control for comfort of personnel. (2) (c) Explain why the humidity should not be too high or too low. (3) (d) Suggest how individual room temperatures may be adjusted and what effect it would have on humidity. (2) 12. With reference to the conditioning of circulating air: (a ) Identify four conditions which require to be controlled indicating why control is necessary. (4) (b ) Differentiate the terms ‘absolute humidity’ and ‘relatie humidity’. (3) (c ) Explain how relative humidity can be determined using a sling hygrometer and psychoetric chart. (3) 13.
  • 42.
    With reference tothe handling and treatment of circulating air: (a) Compare the centralised plenum system with the distributed chilled/heated water system for air conditioning. (4) (b)How is the spread of fire and smoke controlled where such systems are employed? (3) (c )What maintenance is required to control noise levels and heat loss/gain in the system ducting? (3) 14. With reference to the refrigerated containers: (a) What is the rational for refrigerated containers in preference to refrigerated bulk cargo? (3) (b) How the condition of refrigerated containers/bank is monitored and controlled? (3) (c ) sketch how the containers are connected to the bank. (4) 15. (a)State desirable properties of a refrigerant with reasons for the same.(5) (b)What is short cycling? State a few causes and their remedy for the same.(5) 16. (a) What are the safety devices fitted in a reefer system? A well designed system should have an expansion valve that causes the refrigerant to leave the evaporator with 5 to 7 degree of superheat, should there be an accumulator before he compressor… give explanation in favour of your answer. (4) (b) State the causes and remedy of the following symptoms (i) frosted or sweating suction line (2) (ii) Warm liquid line ( 2) (iii) Frosted liquid line (2)
  • 43.
    17. State the causesand remedy of the following symptoms (a) i. Low discharge pressure (1) 1. High / low discharge temperature (2) iii. Low oil pressure (2) 1. State the causes and remedy of the following symptoms 2. Oil leaves crankcase (2) 3. Oil does not return to crank case (2) iii. Oil sight glass shows presence of oil foaming (1) 18. State the causes and remedy of the following symptoms (a)i. Crankcase and cylinder temperature relatively warm with low suction pressure (2) 1. Crankcase and cylinder temperature relatively cold/ sweating/frosting (2) iii. Compressor noisy (1) (b) State the causes and remedy of the following symptoms (a) Sight flow indicator shows bubbles in refrigerant (1) (b) reefer compartment temperature too high (2) (c) Reefer compartment temperature too low (2) 19. Describe the principle of operation of a thermostatic expansion valve with simple diagram. What is the function of an equalizing line. (10) 20. State the effect of moisture in a reefer system, what are the symptoms and for the same? What is pump down, how you would figure out that there is air in the system? (10) 21. Sketch and describe the followings
  • 44.
    (a) Compressor crankshaftgland seal.(4) (b) Pressure switch.(3) (c) Regulator.(3) 22. (a) What is relative humidity? (2) (b) What is dry bulb temperature? (2) (c) What is wet bulb temperature? (2) (d) What is legionella bacteria? Where it is found and why it is harmful for human body?(4) 23. With reference to refrigeration system (a) State the types of compressor in common use. (3) (b)Explain with reason, why the refrigerant return is connected with compressor sump? (7) 24. With reference to refrigeration system, state the effect of (4 X 2.5) (a) High cooling the liquid refrigerant. (b) Super heating the suction vapor. (c)Very low evaporation temperature. (d)Gradual loss of refrigerant. 25. Describe the purpose of followings in Freon Refrigeration system (4 X 2.5) (a) Compressor (b) Expansion valve (c) Condenser (d) Evaporator 26.
  • 45.
    (a) Explain theworking principle of refrigeration system.(5) (b) Explain the working principle thermostatic expansion valve.(3) (c) Explain how does the oil separator works? (2) 27. a.Describe the operation of a domestic refrigeration plant, refere ncing the refrigerant condition at the main components.(5) b.State how liquid is prevented from returning to the compressor.(5) 28. 1. Sketch a simple refrigeration system showing the FOUR major components.(5) 2. State the condition of the refrigerant between EACH component in the sketch of Q(a). (5) 29. With reference to a refrigeration system: (a)Describe how air is removed from the system (5) (b)Describe how and where refrigerant gas is added to the system (5) 12.0 Regulations 1. (a) Name the International convention that regulates the prevention of oil pollution at sea.(2) (b) Describe how oily water from machinery space bilges, when pumped overboard, complies with the convention mentioned above. (6) (c) Where are these discharges overboard recorded on board. (2) 2. (a) Outline the information which should be entered in the Oil Record Book. (4) (b) Outline the conditions which must be complied with for the discharge of oily water from machinery space in special areas under Marpol annex I. (4)
  • 46.
    (c) State howlong the ORB to be kept on board after the last entry. (2) 3. Define the following abbreviations and briefly explain their relevance in the maritime industry. (a) SOLAS (3) (b) STCW 2010 amendments (3) (c) MLC 2006 (4) 4. With reference to the prevention of pollution at sea regulations, explain the purpose of the following: (a) Shipboard Oil Pollution Emergency Plan (SOPEP) (4) (b) Oil Record Book (4) (c) Shipboard incinerator (2) 5. (a) What do you mean by BMSO ’83 and ISO 1976? (4) (b)What is MMD? Who is the legal authority to register Bangladeshi flag ship? (4) (c) What is Flag of Convenience? (2) 6. Explain the following terms in more detail: (a) International Maritime Organization (IMO) (2) (b) International Safety Management Code (ISM Code) (3) (c) ISPS Code (3)
  • 47.
    (d) IBC Code(2) 7. Describe the following certificates and their duration of validity: (2.5×4=10) (a)IOPP Certificate (b)IAPP Certificate (c) ISPP Certificate (d) ISSC 8. (a) State the meaning of the term “enclosed space” (2) (b) State THREE areas on board a ship that would be designated as enclosed space.(3) (c) Outline the procedure for entry into an enclosed space. (6) 9. (a) State the records of operations which should be entered in the Oil Record Book of all ships. (6) (b) State the conditions which must be complied with for the discharge of oily water from machinery spaces. (4) 10. Briefly state what do the following certificates stand for and what are their validity periods: (a) DOC & SMC certificates (4) (b) Certificate of Registry (3) (c) Loadline certificate (3)
  • 48.
    11. (a) What isISM? (2) (b) What is meant by SEP policy in ISM manual? (3) (c) What is the validity of ISM certificates and objectives of ISM? (5) 12. (a) What is ISPS code? Which chapter of SOLAS includes this? (4) (b) With respect to ISPS code explain: i) ISSC and validity ii) SSO, CSO, PFSO, AIS. (6) 13. (a) What do you understand by MARPOL 73/78? (2) (b) State MARPOL regulation regarding prevention of pollution by sewage. (2) (c ) State MARPOL regulation for machinery space and cargo pump room regarding prevention of pollution by oil.(6) 14. (a) What is classification society? (2) (b) Define the following. 1. i) Annual survey. (2) ii)Docking survey.(3) iii) Special survey.(3) 15. Define a duty engineer officer’s responsibilities with regard to avoidance of pollution of 1. a) Enclosed & inshore water with oil. (4) 2. b) Port atmosphere with smoke. (3)
  • 49.
    (c) Explain how(ii) can be avoided when raising steam from cold in an auxiliary boiler? (3) 16. (a) State Marpol Annex-VI. Mention when it came into force?(2) (b)State ECAs, when they came into force? (4) (c) Mention the compliance of BDN and sample. (4) 17. According to MARPOL Annex-I define: (a) Initial survey (2) (b) Intermediate survey (3) (c)Periodic survey (3) 18. (a) What is oil record book? What are the entries in Oil record book? (5) (b) Describe MARPOL regulation regarding to garbage disposal. (5) 19. (a) What is IMO 2020? When it came into force? (4) (b) What is the present maximum sulphur limits for fuel in ECAs & outside ECAs? (4) (c)What is SIP? (2) 20. (a) Explain the procedure to change over of Main engine from high sulphur to ECA compliant fuel during entering ECAs. (6)
  • 50.
    (b) Explain whysometimes MDO cooler is used in main engine fuel oil system? (4) 21. Explain the followings term (a) EEZ (b) EEDI (c) EEOI (d) IAPP (e) SOPEP (f) UNCLOS 22. (a) State the operations which should be entered in oil record book of all ship.(5) (b) State the condition which must be complied with for the discharge of accumulated oil in machinery space. (5) 23. (a) What is the MLC 2006? What are the two basic aim of MLC 2006? (2) (b) What are the subjects of the “Titles” of MLC 2006? (4) (c) What is meant by the concept of “No more favorable” treatment in MLC 2006.(4) 24. (a) Why ships are classed? What is the process of classification? (5) (b) Write short notes on “SEEMP, EEDI, EEOI” (3) (c) State the MARPOL Regulations regarding prevention of pollution by Garbage from ships. (2) 25. Define Duty Engineer responsibilities with regard to avoidance of pollution of
  • 51.
    (a) Shore waterwith oil. (3) (b) Port atmosphere with smoke. (3) (c) Explain how smoke can be avoided when using steam from cold in an auxiliary Boiler. (4) 26. (a) List the area addressed by MLC 2006. (4) (b) List the area addressed by SOLAS’74 convention.(3) (c) Write short notes on “Flag state Control” & “Port State Control” (3) 27. (a) How many annexes are there in MARPOL and what are they? (4) (b) What is classification society? (6) 28. (a) Define the following (2.5 X 4) (i) Annual survey (ii) Docking Survey (iii)Special survey (iv)HSSC 29. List the certificate to be carried by cargo certificate.(10) 30. With reference to the ISM Code state (a) The objective of ISM Code (2) (b) The functional requirement of safety management system (3) (c) State safety and environmental protection policy of any shipping company under ISM Code. (5) 31.
  • 52.
    Define followings (a) Nonconformity (b) Port state control (c ) SOPEP (d) SSAS 32. (a) State MARPOL regulation for machinery space and cargo pump room regarding prevention.(3) (b) Draw a line diagram of an oily water separator labeling the principles items and showing direction of flow. (3) (c) Describe how does it operate? (4) 33. (a) What is ISM? Explain its objective.(2) (b) Define the following (2 X 5) 1. i) Designated person ashore 2. ii) Condition of class iii) Document of compliance 1. iv) Safety management certificate (SMC) . 2. v) Non conformity Report 34. 1. a) State the condition to be complied with it in order that bilge water may be discharged overboard while the vessel is in a special area. (5) 2. b) Describe with sketch an engine room bilge system that complies with current legislation.(5) 35. Define followings (2.5 X 4) 1. a) SOLAS 2. b) STCW 2010 3. c) ISM Code 4. d) MLC 2006
  • 53.
    36. Write down therequirements of training, familiarization and awareness creation among the seafarer regarding lifesaving appliances as per SOLAS. (10) 37. (a) What are the objective of Annex-VI of MARPOL 73/78. (4) (b) Write the name of all emission control areas. (6) 39. What is the objective of Ballast water management Convention? Write the present ballast water management regulation to control the pollution.(10) 40. (a)State the regulations that make each ship responsible for the prevention of pollution at sea and in port.(2) (b) Name the equipment that must be used in machinery spaces to comply with Annex 1 of the regulations stated in Q(a). (2) (c) Describe the principle of operation of the equipment named in Q(b) (6) 41. (a)State FOUR conditions to be complied with in order that bilge water may be discharged overboard while the vessel is in a special area. (4) (b) Describe an engine room bilge system that complies with current legislation(6) 42. State, with reasons, FOUR principle requirements for maintaining records on board ship.(10) 43. Define EACH of the following abbreviations, briefly explaining their relevance in the maritime industry: (2.5 X 4) a.SOLAS; b.STCW’95;
  • 54.
    c.ISM Code. d.MLC 2006 44. a.Statethe operations which should be entered in the Oil Record Book of ALL ships.(6) b.State the conditions which must be complied with for the discharge of accumulated machinery space (4). 45. a.Sketch an Aerobic Sewage Treatment Plant.(5) 1. State the conditions which must be complied with for the discharge of sewage overboard.(5) 46. With reference to “ISM Code” write short notes on (2.5 X4) a.Role of company office b.Advantage of drills and exercises c.Documented procedures d.Management Review 47. Write short note on; (2 X 5 ) a.PORT STATE b.FLAG STATE Mohammud Hanif Dewan   
  • 55.
  • 56.
    The basic operatingprinciple of the purifier An efficient combustion in marine engines requires good quality fuel oil. The heavy oil used in engines is not of the purest form. In order to clean this dirty fuel, oil is sent through a series of purifying equipment’s before it reaches the engine. Separators / purifiers, clarifiers are two such equipment’s that are used for purifying and filtering the fuel oil to separate solid particles and / or water. The easiest of ways of cleaning of fuel is through the method of gravity separation. Gravity is made use of in this method which separates fuel from impurities and water that are heavier than the fuel which floats at the top and is collected through an outlet that is made at the top of the container. The impurities and water can be finally removed by draining of the tank at last. Centrifuging is the process that is used for faster and most efficient cleaning of fuel. There are separators that work on the principle of centrifuging. However, they are divided on the basis of what they separate from the fuel. Separators that remove water / solids from the fuel are called purifiers whereas those that remove solid impurities are called clarifiers. Centrifugal force:
  • 57.
    F = Centrifugalforce, r = Radius , n = RPS
  • 58.
    Centrifuging is aprocess that amplifies the effect of gravity and makes the process of purification faster and more efficient.
  • 59.
    Centrifuges work byrapidly spinning a bowl containing the liquid, thus producing the required centrifugal force to produce separation.
  • 61.
    The principle ofoperation of the centrifuge is simple. When a bowl containing impure fuel is rotated, centrifugal forces will throw any item with density greater than the fuel oil density (solids and water) to the periphery of the bowl while fuel that has the lowest density remains at the center. Centrifugal separators used for the separation of two liquids of different densities (fuel and water) are known as purifiers and those used for separating solid impurities are known as clarifiers. Purifiers will also remove some solids and clarifiers will also remove small quantities of water. Basic construction of the purifier Purifier When a centrifuge is set up as a purifier, a second outlet pipe is used for discharging water as shown.
  • 62.
    In the fueloil purifier, the untreated fuel contains a mixture of oil, solids and water, which the centrifuge separates into three layers. While in operation, a quantity of oil remains in the bowl to form a complete seal around the underside of the top disc and, because of the density difference, confines the oil within the outside diameter of the top disc. It is necessary to prime the bowl each time that it is run; otherwise all the oil will pass over the water outlet side to waste. The water outlet is at greater radius than that of the fuel.
  • 63.
    Within the wateroutlet there is a gravity disc (shown in green), which controls the radial position of the fuel water interface.
  • 65.
    A set ofgravity discs is supplied with each machine and the optimum size to be fitted depends on the density of the untreated oil. When the fuel centrifuge is operating, particulate matter will accumulate on the walls of the bowl. If the centrifuge is set as a clarifier, the particulate matter will be a combination of water and solid material. If it is set as a purifier, the free water is continuously discharged. Therefore, the particulate matter will consist of solid material. In older machines it is necessary to stop the centrifuge to manually clean the bowl and disc stack, however, the majority of machines today can discharge the bowl contents while the centrifuge is running. Construction
  • 67.
    1. Feed valve2. Clean oil out 3. Liquid 4. Housing 5. Bowl 6. Spring 7. Operating water distributor 8. Check valve 9. Bearing housing 10. Drive belt 11. Electric motor 12. Gearbox 13. Foundation Basic components of the centrifuge are as follows:
  • 68.
    Exterior framework: The exteriorframe work is normally made up of caste iron which supports the internal bowl and disk parts and carries water line, feed line and outlet line connections. Bowl and disk:
  • 69.
    There are bowlsinside the frame, which can be a solid assembly operating continuously and have space enough to retain the separated sludge. There can also be an arrangement in which the upper and lower parts are separate for discharging the accumulated sludge during operation. These parts are normally made up of high tension stainless steel. Disks improve the purifying efficiency.
  • 70.
  • 71.
    The Vertical shaftis used to transform the electrical motor output into rotational motion for rotating the bowl in high speed through spur gear and horizontal shaft or belt. The material used for vertical shaft construction is an alloy of steel. Horizontal shaft or belt drive: The electrical motor drives the horizontal shaft through clutch pads and is used for transmitting the rotational motion to bowl assembly. A special belt having elastic character is used in some models in place of horizontal shaft, thus removing the use of the gear assembly. The horizontal shaft material is a special alloy of steel. Spiral gear: A spiral gear is placed between the horizontal and vertical shafts for the transfer of rotational motion. These gears are manufactured by special aluminum bronze material. Clutch or friction pads: An electric motor will get overloaded if it is connected directly to the bowl assembly for the rotation of the same as the complete assembly is very heavier. To avoid this, clutch or friction pads and drum assembly are installed on the horizontal shaft. Normally the number of pads varies from 2 to 4 depending upon the frequency supply to the motor.
  • 72.
    As the motorstarts, the pads inside the drum moves out gradually due to centrifugal force and cause friction in the internal wall of the drum resulting in rotation of the shaft and the bowl gradually without overloading and damaging the motor and gears. Attached Gear pump: A general construction of centrifuge consists of a horizontal shaft driven attached supply or discharge gear pump. In some system an external supply pump may be installed in place of the attached pump Sludge discharge mechanism
  • 73.
    Fig. shows diagrammaticallythe method of sealing and sludge ejection for a self-cleaning purifier. Bowl sections A, B and C, are all keyed to the central drive spindle, B and C, and are secured so that they cannot move vertically whereas A is free. The purifier is first brought up to operating speed and water is then supplied to space D through supply port G. Due to centrifugal force the water pressure in space D moves A vertically to form a seal at the bowl periphery. Water and then oil would next be supplied to the purifier in the usual way. When the purifier requires to be cleared of sludge the oil supply is shut off and water supply is changed over from G to F supply port. The hydraulic pressure created in space E is sufficient to open the spring- loaded valves and the water from space D will-together with water from space E-be discharged and A will fall, the bowl seal will now be broken and the sludge ejection will take place. After de slugging is completed the water supply will change from F to G. The spring load v/v will close & start pressuring the space D to shut the bowl for the next cycle. Sequence of discharge sludge
  • 75.
    When sludge dischargecycle initiates 1. V1 valve operates and oil inlet by pass the purifier 2. V4 opens for few second and supplies water to the bowl
  • 76.
    3. V3 closes,Bowl closing water stops 4. V2 opens, Bowl opening water open 5. Purifier desludge  Why purifier needs following data concerning temperature, quantity of flow and density Temperature HFO viscosity decrease with increasing temperature, so the separation process accelerates as the resistance to flow (viscosity) is decreased. It means due to less resistance to flow, water and solid particles easily separates. Density In a purifier separation takes place due to density differences. Internal diameter of the gravity disk depends on fuel density and selection of correct gravity disk is very important. If the wrong dam ring (gravity disk) is selected water may carry out with clean oil or oil can be seen at the water out let. Flow rate
  • 77.
    Purifier flow rateshould be correctly matched with engine consumption and it should be at the optimum throughput rate as possible but to be just above total fuel consumption. Difference between purifying and clarifying When two liquids of different densities are separated using a centrifuge, the equipment is labeled as a purifier, but when the same centrifuge is used to separate solid impurities from the fuel, it is called a clarifier. A clarifier works as a backup system if one feels that purifier has not completely removed dissolved solid impurities from the fuel. Purifiers have a Gravity disc / dam ring that works to create a line of separation between fuel and water. However, in clarifiers, instead of a gravity disc, a sealing ring is used that prevents water and dissolved impurities to remain inside the purifier bowl.
  • 78.
    Purifier • The discshave holes • Separates water & heavy solid impurities • Two outlets on top, each for water & oil • Gravity disc on top of disc stack. • Require sealing water while starting. Clarifier • The discs have no holes. • Separates only solid particles. • There is only one outlet on top. • No gravity disk ( a disk is used to completely seal the water outlet) • Sealing water is not required. Separation as a means of removing impurities from a fuelcan be undertaken bymeansof gravityin a settlingtankor by means of centrifuging the fuel. Both methods workon the sameprinciplesthat bysubjecting thefuelto aconstant force, the denser components of the fuel i.ewater and dirt will be separated from the lightercomponents i.e. thefuelitself.
  • 79.
    Gravityacting on thefuelas it passesslowly through thetank will separate the denser components from the fuelwhere they will accumulate at the bottom of the tank. Thecontaminantscan then be remove byseparation ofsludge from the tank. 2  Highlight  Add Note  Share Quote Principle of separation
  • 80.
    If an oilywater mix is placed into a tank then separationof the two parts will begin with the lighter element risingto the top. The rate the separation occurs is governed byseveral factors including the in and the force of gravity acting upon it. mixesplaced into a settling tankthere islittle thatcan be done about the gravity but the in gravities can be increased by heating. Thisbecause water density changes at a much reduced ratewhen compared to oil. ! wide shallow tank will increase the rate over a tall thin tank "
  • 81.
    Principles of Separation #hena volume of light oil is placed into atank contain a weir and a $uantity of waterthe %uids will tend to arrange themselves asshown above. The height of the water in theweir rises to a point governed by the volume&and thereby relative height' and of the light oil. (nowing this it is possible to form arudimentary system. )
  • 83.
    Principle of separation !sa oil*water mix is fed into the tank separationbegins with heavy particulates falling to the baseof the tank along with water which +oins the otherwaterexcess over%owing the heavyphase weir.,opefully clear oil passes over the light phaseweir. The problem
  • 84.
    arisesthat to ensuretheiris nt time to allow for full &separation of theoily mix the %ow would have to be very smallrelative to thesi-e of the tank.
  • 86.
    Centrifuging Centrifuging is theprocess by which theeffects ofgravity can be amplified by the use of centrifugalforce to the that the separation processbecomes rapid and continuous.Centrifuges work byrapidly spinning a bowl containing the li!uid, thusproducing the re!uired centrifugal force to produceseparation. The principle of operation of the centrifuge is simple."hen a bowl containing impure fuel is rotated,centrifugal forces will throw any item with densitygreater than the fuel oil density #solids and freewater$ to the periphery of the bowl. /
  • 88.
    Centrifuging Centrifugal separators usedfor the separation of twoli!uids of different densities #fuel and water$ areknown as purifiers and those used for separatingsolid impurities are known as clarifiers. %urifiers willalso remove some solids and clarifiers will alsoremove small !uantities of water. 0
  • 89.
    Principle of seperationin centrifugecontaining angled plate stack 1
  • 90.
    moving between twoplates has avelocity greatest at mid point andminimum approaching the plates.a particle entering into the plates willtend to be pushed upwards by the %uid%ow. !llthe time centrifugalforce tendsto retard the hori-ontal component ofthe movement causing the partical toapproach the underside of the top disc.!s it approaches the %uid %ow velocityreduces. " * 3 *
  • 91.
    4 5oham mud ,anif6ewan7 8enior 9ngg.:ecturer7 International 5aritime !cademy7;angladesh The centrifugal force eventuallyovercomes the force acting on the particledue to %uid movement and the particlestarts to move towards the outer rim. Thecentrifugal force acting on a particle isproportional to its mass therefore a smallparticle will tend to move further underthe in%uence of %uid %ow. Indeed aparticle small enough will be carriedthrough the plates and out with thedischarge. In this way it can be seen thatreducing the %ow rate to a willtend to increase the $uality of the output. " *
  • 92.
    3 * 3 Typesof Centrifuge& There arenormally two types based on theapplication&'$ Clarifier ()$ %urifier 1) Clarifier :
  • 93.
    "hen a centrifugalis arranged to remove only impuritiesand smallamount of water, it is called as clarifier. Sinceit isused mainlyforthat fluid where mostlysolidimpurities are to be removed, gravitydiscisnot used inclarifier* instead asealing ring isused to keep theimpurities intactunlessdesludged . The particle is pushed upwards with the oil streamtowards the centre while the centrifugal force directs itto the periphery. The residual force on denser
  • 94.
    particles#impurities$ will drivethem towards the periphery, whilethe less dense particles #oil$ will be directed towardsthe centre of the bowl and raise to the outletconnection.
  • 95.
    2) Purifier: "hen acentrifuge is arranged for separating two li!uidsof different densities, for e.g. water from oil, it is knownas a purifier. The main component of purifier is correctsi+e gravity disc or dam ring which is responsible tocreate interface between the oil and water. The basic operations of clarifier and purifier are: -t contains stack of disk numbering up to and areseparated from each other by very small gap. 0 seriesof holes are aligned in each disk near the outside edgewhich permits the entry of dirty oil.
  • 97.
    < 6ue toin gravity and centrifugal force7the heavier impure li$uid &water' and particles movesoutside and lighter clean oil %ows inwards and getseparated.< The collected sludge and impurity can be dischargedcontinuously or at a time intervals7 depending upon theconstruction7 automation and system incorporated.
  • 100.
    #hen a centrifugeis set up as a asecond outlet pipe is used for dischargingwater as shown. In the fuel oil theuntreated fuel contains a mixture of oil7 solidsand water7 which the centrifuge separates intothree layers. #hile in operation7 a $uantity ofoil remains in the bowl to form a complete sealaround the underside of the top disc and7because of the density theoil within the outside diameter of the top disc.
  • 101.
    0s marine fueloil normally contains a small!uantity of water, it isnecessary to prime thebowl each time that it is run, otherwise all the oilwill pass over the water outlet side to waste. Thewater outlet is at greater radius than that of thefuel. "ithin the water outlet there is a gravitydisc, which controls the radial position of the fuelwater interface
  • 102.
    ! set ofgravity discs is supplied with eachmachine and the optimum si-e to be on the density of the untreated oil.#hen the fuel centrifuge is operating7particulate matter will accumulate on thewalls of the bowl. If the centrifuge is set as the particulate matter will be acombination of water and solid material. If it is set as a the free water iscontinuously discharged7 therefore7 theparticulate matter will consist of solidmaterial. In older machines it is necessary tostop the centrifuge to manually clean the bowland disc stack7 however7 the
  • 103.
    ma+ority ofmachines todaycan discharge the bowlcontents while the centrifuge is running. 23
  • 104.
    >peration The factors areof i!portance understanding the function of the -ncreasing the sg of the oil will tend to push theinterface outlet and cause overflow from the heavyphase outlet untillthe e!uilibrium isrestored. Shouldthe interface be moved sofar astobreach the damoilwill be issued from the heavy phase outlet and analarm will sound.The idealposition forthe interface isto lie overthe distribution holes 1educing the sg of the oil willtend to bring theinterface towards the this reduces the force ofseparation on the oil and reducesthe efficiency ofthe unit possiblyleading to conExplain how lubricating oil can be tested onboard. Answer: L.O can be tested on board by using Maker’s supplied test kit , which can give the result whether it is safe for further use or not. For L.O test , sample oil must drawn out from correct point , such as from test cock or from pump’s discharge pressure gauge connection. It should not be drawn out from , filter out let and purifier out let . Sample oil must be taken with standard plastic tube with seal for both on board test and Lab. analysis. Acidity Test – Release a drop of sample oil onto the blotter paper. Then wait about 5 min. allow to spread itself. – Add a drop of indicator solution ( Potassium Hydroxide ) onto the spread area of sample oil. Then wait about 5 min – Acidity can be determined by color change of sample oil. – Bluish Green means: – No acidity in sample oil , it is alkaline stage. – Yellowish Orange means: – Neutral stage , but no longer satisfactory. – Reddish Color means: – Acidity in sample oil , not fit for further use. Another test is extracting the acid from sample oil , known as Ph. Test. – Mix unknown amount of distilled water to sample oil and shake well. – Then mix with known strength of indicator solution – Compare with a series of color standard each representing their Ph value . – Determine Ph value of sample oil quite accuracy. Fuel Oil Contamination Test ( Viscosity Test )
  • 105.
    Fuel oil contaminationwith L.O may cause by dribbling fuel valve and leaking fuel pump due to excess wear of its components. When L.O is contaminated with fuel – L.O color change to dark brown – Flash point become low – Viscosity decrease If fuel oil contamination is occurred , viscosity of L.O to be tested for determination , whether fit or unfit for further use. – The viscosity test can be done 3 tube rolling ball viscometer – One tube is filled with used sample oil . ( Let say its viscosity grade is SAE 40 when fresh ) – Fill lower and higher viscosity fresh oil into another two tube each and individually ( Let say SAE 30 & SAE 50 oil ) – Then placed all 3 tube in hot water contained plastic bucket to allow same temperature for a moment. – Mount all 3 tube in tilted board and inverted. Internal hollow ball in each tube will rise to surface. – If the time taken by ball in sample oil tube is between the time taken by remaining two ball in their tubes , it means that , the viscosity of sample oil is fit for further use. – If not , contaminated L.O must be changed. Water Dilution test Water may dilute in L.O from… – Condensation from vapour in the crankcase – Leakage from Cylinder cooling system ( i.e , JK seal from liner ) – Leakage from steam heating of sump tank. – Sea water cooler tube.. Water dilution can be check with a Crackling test. Take sample oil with test tube and heated up while shaking . If there is no crackling sound , oil is dry. If there is a slight crackling sound, the oil having trace of water. If there is heavier crackling and frothing , the oil is heavily diluted with water. Insoluble Content test It is very simple test use with blotter paper. Release each single drop of sample oil and similar fresh oil with known insoluble content . Wait for complete spread of both oil drops. Compare the two oil spread condition and determine the content result of test oil. For straight mineral oil , test result should below 1 ~ 1.5 % of upper limit. For detergent/dispersant oil below 5 % of upper limit. (b) How will you rectify in the case of lubricating oil which has been contaminated with a certain amount of sea water. Answer: Lubricating Oil can be contaminated with sea water due to leakage from air cooler tubes and L.O cooler tubes. It is mostly happen while engine is stopped. Contamination of sea water
  • 106.
    can be detectedby abnormal rise of sump oil level abnormal water discharge from L.O purifier and colour change of L.O . If certain amount of S.W contamination with L.O is detected , batch purification method is recommended . For the successful purification , the following process should be done. – Transfer the whole quantity of dirty L.O from sump tank to a storage/renovating tank . – In this tank , L.O to be heated up to 60 ‘C by provided heating arrangement and allow to settle at least 24 hour. While settling , water and sludge from L.O to be drained out frequently. – At this time , open up M.E crankcase , both wet and dry sump tanks , properly ventilated , thoroughly wipe out and cleaned , make inspection and closed back . All L.O piping to be drained out. – If condition of L.O in renovating tank is found satisfactorily free from water and sludge in drainage , start to purify with L.O separator , renovating tank to renovating tank circulation process. – To achieve optimum purification effects – Use correct size of gravity disc – Minimum feed rate – Heated up inlet oil to 77 ~ 82 ‘C by purifier heater – Water washing by using warm water. – Frequently de-sludge the purifier – During the process , possible sources for Sea water ingression to be rectified and pressure test to be done , to make sure no further sea water contamination. – L.O acidity , viscosity and water content test to be done frequently and keep batch purification process until test results are satisfactory. – Then release L.O from renovating tank to sump tank via purifier outlet for normal engine operation. – Even though the test results are found satisfactory , Oil sample to be sent for laboratory analysis for further recommendations. BOILER WATER TESTS (By Kamal Hossain, Chief Engineer) Q. (a) Explain why regular testing of water in auxiliary boiler is advisable (b) How to take correct sample (c) Discuss what factors are necessary when measured value differ appreciably from desired value in each test. (d) Give reasons for the situation when alkalinity is found to have fallen unaccountably. Answer: (a) For the well boiler operation, boiler water should be tested regularly and accurately. Then correct chemical treatment should be followed based on the test results for the following reasons. – To keep the boiler water in alkaline condition – To precipitate all scale forming , both dissolved and suspended salts in the boiler water , in the forms of removable and non-adherent sludge.
  • 107.
    – To removedissolved oxygen , carbon dioxide and other gases – To produces substances which will be well below the limits for carry over , foaming and priming.. – To keep their decomposition products not to be harmful to the whole boiler system – To prevent metal loss due to corrosion – To prevent scale formation in the system – To prevent contamination by sea water and by oil (b) Since highest concentrations are at the water surface , sample should be taken at this point can represent more conditions . Therefore sample drawing line is located in the steam drum , just above the water tubes. In order to get proper results , it should be as far as possible from the chemical feed line. Correct sample must be taken… – From salinometer cock – With salinometer gauge – Allow to flush about 5 min before taking – Cool down to 25’C before test to prevent flashing which concentrate the sample – All test apparatus should be cleaned with sample water – Sample should be tested as soon as possible after drawing (c) The boiler water should be tested and actions to be taken as follows.  Excess Phosphate test: Measure content of phosphate salts in the boiler water which can prevent scale, form non-adherent sludge and give alkalinity. Control limit is 20 ~ 40 ppm . If less than 20 ppm dose NaSO4 chemical ( adjunct B ) as per instruction. If excess 40 ppm , take blow down action.  Phenopthalein and Total Alkalinity Test: Measure content of NaOH , control correct pH value and require alkalinity , to remove hardness salts and precipitate scale forming permanent salts . – Control limit is 100 ~ 150 ppm. Double for Total Alkalinity test. If the result is less than 100 ppm , dose the highly concentrate of alkaline chemical NaOH ( Called G.C ) – If the result is excess , action to blow down , because it may cause caustic corrosion and embattlement.  Chloride test: Measure content of NaCL & MgCL to prevent HCL formation in boiler water. Control limit is 240 ppm . Test result should less than limit . If excess, blow down action to be taken.  Condensate pH value test: Measure to power of hydrogen value in condensate to prevent corrosion. Control limit is 8.3 ~ 8.6. If the result is less than 8.3, dose SLCC-A corrosion inhibitor chemical increase by 25 %. If more than 8.6 , reduce by 25 %. (d) When alkalinity is found to have fallen unaccountably in boiler water , this may be caused by  Due to boiler water forming acidity by contamination of sea water or any chemical reaction in boiler water system  Due to incorrect strength of reagent used  Due to direct water losing from boiler, resulting all constituent level reduction.
  • 108.
    SUMMARY OF STEERINGGEAR REGULATIONS & REQUIREMENTS (By Kamal Hossain, Chief Engineer) SOLAS REGULATION & REQUIREMENTS FOR STEERING GEAR 1. Steering gear compartment must be separated from machinery spaces and readily assessable. 2. Every ship shall be provided with main steering gear and auxiliary steering gear. 3. The failure of one of them must not render the another one operation. 4. Relief valves shall be fitted to any part of the hydraulic system. Setting shall not exceed designed pressure, i.e , 1.25 times of working pressure. 5. Main steering gear and rudder stock shall be:  o Capable to put rudder hard over from 35 deg. one side to 35 deg. another side not more than 28 second while running with full sea speed and full loaded draught. o They should be done at maximum astern speed as also. 6. The auxiliary steering gear shall be:  Adequate strength and capable of steering the ship at navigational speed and could be brought to action in an emergency.  Capable to put rudder from 15 deg. one side to 15 deg. another side not more than 60 second with the ship full loaded condition with speed not less than 7 knot. 7. Rudder angle indicator shall be independent from steering gear control system. 8. Means of quick communication to be provided between Wheel house , E.R & Steering gear room. 9. System oil low level alarm , audible and visible to be provided in Wheel house , E.R & steering room. 10. Fluid used must be approved type and non freezing. 11. With stock diameter 230 mm and above, an alternative power supply , capable to provide within 15 second, automatically, must be provided. Its capacity shall be at least 30 minutes for the ship 10000 grt and above. 10 minutes for other smallers. 12. Electrical wiring system for steering gear shall be sized to accept 100 % load. STEERING GEAR SURVEY Steering gear system is subjected to annual survey , intermediate survey and special survey under machinery items by Classification Society. The following parts are to be surveyed not exceeding 2 years interval. 1. Fastening of steering gear , quadrants , tillers and rudder brake
  • 109.
    2. Any leakageof hydraulic system 3. The motors with starters , control gears and electrical 4. Insulation resistance test to motors and wiring system 5. Function test including emergency operation. 6. Alarm test of safety arrangements , such as  Oil level alarm  Control voltage failure alarm  Over load alarm  Phase failure alarm UMS SYSTEM FAILURE (By Kamal Hossain, Chief Engineer) It is complete failure of the UMS, bridge control and data logging system has failed and the main engine is needed to run on manual control and monitoring. (a) State with reasons six main items of data, which require to be monitored and recorded manually. (b) Explain how a watch keeping system should be arranged to provide for effective monitoring and control of the main engine. (c) Explain how the staff will be organized to maneuver the engine safely. State the machinery plants at which attentions are required during maneuvering. Answer: (a) When M.E to be put on manual control and monitoring, the following six main items of data to be monitored and recorded manually. 1. Cooling water system. It is required to prevent the thermal stress and thermal loading on the engine. Engine may breakdown in severe Case. – Jacket water temperature and pressure – Piston cooling temperature and pressure ( If water cool ) – Sea water temperature and pressure ( For Coolers & condenser ) …. to be checked & recorded. 2. Lubricating oil system It is required to prevent thermal stress, occurrence of hot spot, local welding between engaging aspirate and seizure case for severe condition. It is also reducing the wear and tear in engine component . – Lub. Oil pressure & temperature for crankshaft bearings & camshaft bearings – Cylinder Lubrication – T.C Lubrication……… to be checked and recorded. 3. F.O system It is required to obtain the correct fuel injection viscosity to achieve good combustion process in the cylinder.
  • 110.
    – Fuel oilpressure at circulation system – Fuel oil temperature at end heater – Fuel oil viscosity at visco-therm unit – Condition of fuel oil settling and purification process… to be checked and recorded. 4. Scavenging & Exhausting It is required to know the engine’s load distribution, combustion condition, exhaust valve condition, turbocharger efficiency and charge air cooler condition. – Charge air temperature and pressure – Air cooler in / out temperature – Individual unit’s exhaust temperature – Turbine inlet & outlet temperature………….to be checked and recorded. 5. Level control It is required to checked and maintained the correct level of – Boiler water level for safe running with correct steam pressure – Cooling water expansion tank level – Fuel oil settling and service tank level 6. Speed and revolution counter It is required to monitored and recorded running machinery speed and revolution counter, to determine the engine performance with respect to exhaust temperature and load condition. – M.E r.p.m – Turbocharger r.p.m (b) Monitoring & Control To obtain effective monitoring and control of main engine, E.R attend watch keeping to be provided instead of UMS system. In every watch , one certified Engineer in full charge and at least one assistant should be performed. Watch keeping should be 3 shifted as follow : – 00 ~ 04 and 12 ~ 16 watch 2/E + one assistant – 04 ~ 08 and 16 ~ 20 watch 1/E + one assistant – 08 ~ 12 and 20 ~ 24 watch C/E + one assistant Overtime could be assigned for 2 hour each after completion of day time watch keeping. Electrician , Fitter and remaining crew ( if any ) to be assigned day work ( Normally 0700 ~ 1600 ) In the watch hour, watch keepers must keep the close watch to monitor and maintain all temperature and pressure of the running machinery. All data to be collected and entered to Chief Engineer’s log book 4 hourly . (c) Organization to Engine room staff (for safe maneuvering) When M.E running with manual control and monitoring , there should be full strength of E.R crew to present in E.R for safe manoeuvring. In addition to present watch keeper, stand-by Engineer and day work crew must present in E.R when engine is given stand-by notice. In the manoeuvring period, the followings to be assigned. – As a Chief Engineer, he is a responsible person in full charge in E.R – Duty Engineer should take engine movement control.
  • 111.
    – Standby Engineershould keep close watch in engine room’s machinery and maintain all temperature and pressure within normal limit. – Electrician should be standby for main switch board and help to record engine’s movement. – Assistant watch keeper should take care of air compressor and fuel centrifuging. – Fitter and day work crew should attend in M.E individual platform, check engine movement and stand-by for emergency case. The following machinery plants are required to pay attention during maneuvering. – M.E warming All temperature and pressure to be maintained within normal limit while manoeuvering period. – Generator plant : Require two generator in parallel operation to sufficient manoeuvring loads. If not satisfactory standby generator must be running idle for emergency. Emergency generator room to be clearly opened and keep ready. – Air compressor plant Attention to pay air compressors and air reservoirs . Alert to change air bottle if air pressure drop to minimum starting level. – Fuel Centrifuging Normally, Diesel oil is used for manoeuvring. Therefore check D.O service tank level and topping up as necessary. – Boiler plant E.G boiler may not sufficient to produce required steam pressure. Therefore aux. oil fired boiler have to put in service. Correct firing procedure and its safety measures to be watched. – Steering gear Keep watch its proper function . Alert to change emergency operation in case. COC ORAL EXAM PREPARATION (PART – 18): ELECTRICAL MISCELLANEOUS Servicing a motor effected/washed by seawater: 1. Cut out power supply by circuit breaker & taking out fuse. Mark & disconnect supply wire. Took Megger reading & recorded. 2. Take out the motor, open up & dismantle. (Make sure marking on both cover & body) 3. Clean and wash with warm fresh water.( About 180′ F) 4. Cover by canvas, dry with positive ventilation & 500 watt lamp 5. Clean with Electro cleaner. 6. Baking by 500 Watt lamp for few hours.
  • 112.
    7. Take Meggerreading. (test stable or constant reading) Apply insulation varnish to the winding while warm. 8. Baking & taking the Megger. 9. Reassemble & put back into service. 10. When test run check sound, ampere & temperature. Safety device on alternator: 1. Heater 2. Cooling fan. 3. Reverse power trip. 4. Preferential trip. 5. Over current trip. 6. Under voltage trip. Windlass safety device: 1. Slipping clutch.( Fitted between hydraulic motor and gear) 2. Over load trip. Winch safety device. 1. Over load trip. 2. Centrifugal brake. 3. Magnetic brake. 4. Limit switch for runner, topping & slowing. 5. Hydraulic oil high temperature alarm & cut out. 6. Hydraulic oil over head tank low level alarm. Megger: A Megger is an ohmmeter to measure insulation resistance in million of ohms. (Pole to pole, pole to earth). Good insulation has high resistance; poor insulation, relatively low resistance. The actual resistance values can be higher or lower, depending upon such factors as the temperature or moisture content of the insulation (resistance decreases in temperature or moisture). Purpose of Megger Test: 1. To verify insulation resistance. 2. To detect any insulation fault. Correct Procedure to Check Megger: Switch off main switchboard by means of circuit breaker & taking out fuse, put label of MEN AT WORK, disconnect the connection from stator, teat with Megger Meter. Measure during hot condition resistance for accurate reading.
  • 113.
    The Megger insulationtester is essentially a high-range resistance meter (ohmmeter) with a built-in direct-current generator. This meter is of special construction with both current and voltage coils, enabling true ohms to be read directly, independent of the actual voltage applied. This method is non-destructive; that is, it does not cause deterioration of the insulation. (Image Credit: electrical-engineering-portal.com) Fig: Megger test instrument hook-up to measure insulation resistance. The generator can be hand-cranked or line-operated to develop a high DC voltage which causes a small current through and over surfaces of the insulation being tested (Fig). This current (usually at an applied voltage of 500 volts or more) is measured by the ohmmeter, which has an indicating scale. Safety device on switch board: 1. Circuit breakers 2. Over current relay (OCR) for protection from high current 3. Reverse power trip 4. Preferential trip 5. Under voltage trip 6. Fuse 7. Earth lamp 8. Synchroscope, synchronising lamp. 9. Meter (ampere, frequency, volt, watt) 10. Dead front panel safety device provided on the Main switch board individual panels wherein you cannot open the panel until the power of that panel is switched off. Shore supply connections  Where arrangements are made for the supply of electricity from a source on shore or other location a suitable connection box has to be installed in a position in the ship suitable for the convenient reception of flexible cables, it should contain a circuit breaker or isolating switch, fuses, and terminals of adequate size to receive the cable ends.  For three phase shore supplies with earthed neutral terminals are to be provided for connecting hull to shore earth  An indicator for shore side connection energised is to be provided.  A means for checking polarity or phase rotation is to be provided
  • 114.
     At theconnection box a notice indicating ships requirements with respect to supply as well as connection procedure.  Alternative arrangements may be submitted for consideration. How will you know the shore power supply is correct or not?  Phase sequence indicator.(inside shore connection box, turn clock wise direction)  Operate E/R vent fan & check airflow direction. When excitation loss:  Tapping with hammer to field coil core of excitation motor.  Energise with battery. Preferential trip: If a generator overload condition develops, its preference overload trip will operate to energise the timing relay. The timing relay then operates to disconnect non-essential services in a definite order and at definite time intervals.  None essential (without effecting the ship operation.) 5 sec:  Essential (running the ship properly) 5 sec:  Top polarity (propulsion, navigation) 15 sec: Static electricity:  Electricity produced on dissimilar materials through physical contact & separation  Out going material negative, remaining material positive. Spontaneous combustion: The ignition of material brought about by a heat producing exothermic chemical actin within the material itself, without exposure to an external source of ignition. (Wet oily rags, wet saw dust) Armature reaction. – When a D.C generator or a motor is operating with load, sparking between the carbon brushes and the commutator results due to Armature Reaction. Armature reaction takes place when the armature current flows in the armature. – When current flows in armature, the armature core is magnetising by this current. Magnetising effect of the armature current can be divided into two effects: –  Cross magnetising or distorting effect.  Demagnetising or weakening effect. To compensate the Armature reaction, modern Electrical Machines are provided with
  • 115.
     Interpoles  Carbonbrush rocker.  Neutralising Winding. A.C motor starters: A motor starter is an apparatus used for controlling the starting of an electric motor. 1. Direct on line starter.(without current limiting element) 2. Resistor or rheostatic starters.(with current limiting device) 3. Star delta starter. 4. Auto Transformer starter.(reduced voltage starting 55%, 60%, 70%, full voltage running 5. Rotor resistance starter.(starting slip ring induction motor) Dash pot Mechanical device to produce a time delay action. Operation of switch gears, arc lamps, motor starters, Electro magnetic bake, etc. Time delay is adjusted by oil viscosity used. Earth detecting lamps  The earth fault detector consists of three incandescent lamps which are connected in star. These three lamps are supplied from the secondaries of three single phase step down transformers. The primaries of three transformers are connected in star. The star point of the primaries is connected the frame of the ship. The primaries of these transformers are fed from the red phase, yellow phase and blue phase of the ship supply.  Giving visual signals and buzzer will sound when there is an Earth fault in the system on board.  Three incandescent lamps which are connected in star. These three lamps are supplied from the secondaries of three single-phase step down transformers.  The primaries of these three transformers are connected in star. The star point of the primaries is connected the Frame of the ship. The primaries of these transformers are fed from the Red phase, Yellow Phase and Blue Phase of the ship supply main.  No Earth Fault in the system, Lamps will glow with equal brightness.  When earth fault occurs one of the phases, the lamp on that phase will become dark and other two lamps will burn with extra brightness.  Earth fault can be traced by switching off the branch circuit breaker one by one. When the branch circuit with the fault is switched off, the earth lamp will return to its normal glow. Emergency power supply: 1. Emergency lights. 2. Navigation lights. 3. International communication equipment. 4. Day light signalling lamp. 5. Ship’s whistle.
  • 116.
    6. Fire detectingand alarming installation. 7. Manual fire alarm. 8. Other internal emergency signal. 9. Emergency fire pump. 10. Steering gear. 11. Navigation aid and other equipment. Single phasing:  Single phasing is the term used to denote the condition arising in a three-phase circuit when one phase becomes open circuited.  The open circuit in a phase, often from a blown fuse, faulty contact or broken wire, will prevent a motor from starting but running motor may continue to operate with a fault. 1. Excessive current in the remaining supply cable. 2. Unequal distribution of current in motor winding.  Can be detected by overload device in the supply line or through the overheating.  Overheating in a stalled or running motor will cause burn out of the overloaded coil.  In a lightly loaded motor to remain undetected by electromagnetic trips on the supply line which monitor only current. Improve protection is given by thermisters placed in the winding to measure thermal effects. Insulated neutral system Advantages  This system avoids the risk of loss of essential services e.g. steering gear  If the neutral was earthed and a short circuit on one phase causes the fuse in that phase to blow the system would now be singled phasing and may burn out motors  In an insulated neutral, one earth fault does not interrupt the supply but an earth leakage detection system will give warning.  Low earth fault currents in insulated systems gives a much less fire risk. Disadvantages  On the insulated system the voltage to earth is 1.73 Vph e.g. 440v vs 250v  Tracing an earth fault is more difficult because although selective tripping may trace the earthed circuit, the actual position on the circuits may still be difficult to locate. Resonant or intermittent faults in say a contactor solenoid or a transformer with an insulated neutral can cause voltages to be magnified to say 4 times the normal voltage to earth (250v x 4 = 1000v) Note: electrical shock is not reduced by using a non-earthed neutral as large voltages are involved. Both systems are equally dangerous Earthed neutral system
  • 117.
    When an earthedneutral system of generation is used earthing is to be through a resistor. The resistor is to be such that it limits the earth fault current to a value not greater than the full load current of the largest generator on the switchboard section and not less than three times the minimum current required to operate any device against Back E.M.F  When a current flows through the conductors of an armature of a motor, a force will be exerted on the conductors. This force produces a torque, which will cause the armature of the motor to rotate.  When the armature conductors are moving across the magnetic field, these conductors will cut the magnetic lines of force and therefore generate an E.M.F. The direction of this generated E.M.F is opposite to the applied voltage of the motor. Since the generated E.M.F in the motor is opposite to the applied voltage to the motor, this E.M.F is called Back E.M.F. Applied Voltage = Voltage drop to armature resistance + Back E.M.F V = Ir + Eb Automatic voltage regulator (AVR): Sudden load current surges (sudden great increase) (e.g. due to motor starting) on a generator cause a corresponding change in its output voltage. This is due to an internal voltage drop in the generator ac windings and the effect is usually called ‘voltage dip’. Similarly, load shedding (to get rid of it) will produce an over voltage at the bus-bars. An unregulated or non-compounded generator excitation system would not be realistic on board ship due to the varying voltage caused by the fluctuating load demand. Automatic voltage regulation (AVR) equipment is necessary to rapidly correct such voltage change. 1. Carbon pile regulator. 2. Vibration contact regulator. The alternator output is transformed, rectified and output effect through magnetic coil against spring which are voltage reference and apply to dc exciter shunt field and rotor of alternator. 3. Static automatic voltage regulator. The direct current derived from the alternator output through transformer & rectifier, is applied to a bridge which has fixed resistances on two arms and variable resistances (zener diode voltage references) on the other two. When change in applied voltage, by Whetstone bridge produce an error signal. The error signal can be amplified and used to control alternator excitation in different ways. (Thyristor, Transistors in series) Diode  An electronic device that allows electrons to flow in one direction but in highly resistant to current flow in the opposite direction. (Similarly check in the piping system.)
  • 118.
     The purposeof the diode is to function as a rectifier of higher frequency and low frequency oscillation. It is used as detector in a receiver circuit. 1. Thermionic diode consists of a heater, a cathode and an anode, in an indirectly heated valve. 2. Semi conductor diode is constructed with Mono crystalline germanium or silicon wafers with two layers differently doped; ‘pn’ junction acting as rectifier junction. Transistor  Three layer device, either NPN or PNP  It has emitter, collector & base  Used small signal power from a side circuit controlling the larger power in other circuit. (Power gain or amplification) Thyristor  Power control element. Multi -layer device of alternate P and N junction.  E.g. Silicon controlled rectifiers (SCRs) ~ Four layer device. Triacs ~ Greater number.  Thyristors are solid state switches, which are turned on by application of a low-level signal voltage through a trigger connection known as a gate electrode  No moving parts to wear, or contacts which can be damaged by arcing.  Ideal for remote operation. Small size ~ convenient component of control circuit. Can control current greater than 1000 amps and voltage in excess of 1000 volts. Replace large conventional switches.  Operate faster rate (25,000 times per second). Exciter:  It is a small D.C generator. It supplies the exciting current to the rotor of the A.C generator.  Exciting current is current required to create any magnetic field. Equaliser An equaliser is a connection between the generators of different capacities running in parallel so that the running load is divided proportionately between the two. D.C loads on A.C ship service system: 1. General alarm system. 2. Emergency lighting. 3. Emergency radio power. 4. Rectifying for battery charging. Maintenance of motors:
  • 119.
    1. Keep airpassage clean. 2. Remove deposits of dust, oil and grease. 3. Take insulation resistance reading. 4. Prevent sparking at brushes and commutator. 5. Mechanical check at bearings, holding bolts couplings. 6. Regular check on motor starters and controllers, maintenance of contacts, resistance and connection. Galvanometer: It is an instrument for measuring the small electric current with its magnitude and direction. Resistor: It is a device, which conducts electricity but converts part of the electrical energy into heat. Resistivity: It is a resistance of a material and expressed in ohms/unit length. Rheostat It is a resistor, which is provided with means for readily adjusting its resistance. Fire fighting at switchboard 1. First of all the circuit breaker to be break out. Then extinguished with the fire with CO2 portable extinguisher. 2. After fire is stop, the switch board is cool down 3. All wire system must be traced and continuity test. 4. After tracing and renewing all fittings, the switchboard can be put back into service. Fire Prevention: 1. Use correct fuse. 2. All contacts of circuit breakers and switches are well contact. 3. All wire connections are well lapped. Causes of Fire: 1. Loose contact. 2. Incorrect fuse. 3. Insulation break down Residual magnetism: When starting up a generator, the necessary magnetism is provided by the iron cores of the field poles. This magnetism is known as residual magnetism.
  • 120.
    Battery installation andsafety measures: 1. Require good ventilation for H2 involving. Require suitable paint to outlet vent ducts. Ventilation inlet should be below battery level. 2. Naked light and smoking are prohibited in battery room. Lap wound. Multi parallel circuit in armature. Wave wound Two parallel circuit in armature. Failure to excite: 1. Loss of residual magnetism. 2. Too high resistance in the field circuit. Universal motor: 1. Series wound. 2. Single phase. 3. Either A.C or D.C can be used. 4. Fractional(very small) power. (Less than 1 HP.) Used on sewing machine, portable drill, etc. (When the motor is attached to D.C line, the current is in the same direction all the time. In an A.C line the current is reversing itself every cycle.) What are the likely consequences of attempting to close the incomer’s Air Circuit breaker (ACB) when the generators are not in synchronism? At the instant of closing the breaker, the voltage phase difference causes a large circulating current between the machines which produces a large magnetic force to ‘pull’ the generators into synchronism. This means rapid acceleration of one rotor and deceleration of the other. The large forces may physically damage the generators and their prime movers and the large circulating current may trip each generator breaker. Result? Blackout, danger and embarrassment! Synchronising: 1. Synchroscope 2. Synchronising lamp:  ‘Dark’ lamp method. (2 lamps)  ‘Bright’ lamp method. (2 lamps)  ‘Sequence’ method.(3 lamps) How could you monitor the correct instant for synchronising without the aid of a Synchroscope or synchronising lamps?
  • 121.
    Connect pair of500 V voltmeter probes across one phase of the incoming machine circuit breaker. Adjust the generator speed until the voltmeter slowly fluctuates from zero to maximum. Close the breaker when the voltmeter passes through zero. COC ORAL EXAM PREPARATION (PART – 17): BOILER SAFETY VALVE Boiler Safety Valves protect the boiler from over pressurisation. As per the requirements, at least two safety valves should be fitted to the boiler and both are mounted on a common manifold with a single connection to the boiler. Boiler with super heater, normally three safety valves are fitted; two to the boiler drum and one to the superheater. The superheater must be set to lift first to ensure a flow of steam through the superheater. Improved High Lift Boiler Safety Valve: Fig: Improved Highlift Boiler Safety Valve The sketch shown is improve high lift safety valve . The are usually mounted 2 Nos. on a single chest. Valve , seat , spindle , compression screw and bush are made of non-corroded metal and valve chest is made of cast steel. This valve improve than other type as because:  Using wingless valve to improve steam flow  Floating cylinder arrangement can prevent piston seizure.
  • 122.
    The special shapedvalve and seat deflect steam toward the lips on the valve and increase valve lift.This action also achieves the valve to lift and shut smartly at the blow off pressure. It is set to open at 3 % above working pressure. The lift of valve is one twelfth of the valve diameter. A ported guide plate fitting adequately guide the spindle itself and allow the waste steam to the under side of the piston with pressure and gives increased valve lift. Waste steam pressure also keeps the floating cylinder in place while the piston moves. So floating cylinder seizure risk is reduced. A drainpipe is fitted to the lowest part of the valve chest on the waste steam discharge side and lead to clearly drain, no valve or cock fitted through its length. This drain is important to be checked regularly. If it is choked, there is a possibility of overload to valve , due to hydraulic head and damage results by water hammer. Fig: Boiler High Lift Safety Valve Close examination and attention during overhauling  Check valve and seat for wear, cavity corrosion , pitting and any fault. They must be ground in properly not to excess maker’s limited dimensions and clearances.  Valve chest must be cleaned condition and drain line clear  Hammer test to spindle for any crack and check its straightness  Hammer test to compression spring for any fracture and check for corrosion. Free length is limited to 0.5 % of original free length.  Check the guide plates and bushes for uneven wear and have sufficient clearance to allow free movement of  Check compression nut and cover bush’s threads and any sign of wear and tear.  Check the easing gear , cable , pulley and connecting links.
  • 123.
     Connecting pinshould be a free fit in the lid and no bending. Pinhole to be regular shape. Pressure setting of safety valve  Take standard pressure gauge  Shut boiler main stop valve and feed check valves  Check waster steam pipe and drain line clear  Ensure the correct assemble of valves with no hood and easing gear  Keep the boiler under full fire condition with adequate water level visible in the sight glass.  Bring up the boiler pressure to the required blow off pressure, 3 % above the approved working pressure.  Screw down the compression nuts of any lifting valves until all quiet.  Then adjust each valve in turn by slacking of its compression nut until its valve lift.  Subsequently screw down the compression nut while lightly tapping its Spindle , valve will return to its seat and remain properly seated.  Measure gap between compression nut and spring casing cover. Make compression ring with sane thickness to this gap measurement and insert under the compression nut.  Retest the valves lift and close together.  Then , fit the cap , cotter pin and easing gear  Cap and cotter to be pad locked to prevent accidental alternation of setting.  Test the safety valve with easing gear to satisfaction for emergency . Accumulating pressure test The accumulating pressure test is done to limit the excessive pressure rising in boiler while the safety valve is open, cause further compression of spring due to increased loading. . The test is carried out, on the new boilers or new safety valves , under full firing conditions, with feed water and steam main stop valve is closed. The test is continued for as long as the water in the boiler permits but it need 15 minutes for a tank type boiler and 7 minutes for a water tube boiler. With the safety valves operating, accumulation must not exceed 10% of the working pressure. COC ORAL EXAM PREPARATION (PART – 16): CO2 FLOODING SYSTEM Requirements of CO2 Room: In CO2 flooding system, carbon dioxide bottles are placed in a separate room. The requirements for location, accessibility, use and ventilation of CO2 storage spaces as per IMO are:  Spaces for storage of cylinders or tanks for extinguishing gas should not be used for other purposes.  These spaces should not be located in front of the forward collision bulkhead.  Access to these spaces should be possible from the open deck.
  • 124.
     Spaces situatedbelow the deck should be directly accessible by a stairway or ladder from the open deck.  The space should be located no more than one deck below the open deck.  Spaces where entrance from the open deck is not provided or which are located below deck are to be fitted with mechanical ventilation.  The exhaust duct (suction) should be lead to the bottom of the space.  Such spaces should be ventilated with at least 6 air changes per hour. CO₂ room safety arrangement: 1. Exhaust fan, and suction duct is provided at the bottom of the room. Any accumulated CO₂ from leakage at the bottom can be exhausted to atmosphere. 2. Cable operated Safety Valve is fitted on Pilot Cylinder discharge line. It prevents accidental discharge of CO₂ from Quick Release Cylinders due to action of leakage gas from Pilot Cylinder. 3. Relief Valves are fitted on each discharge line from cylinders so that leakage gas can safely dispose to atmosphere. 4. Check Valve is fitted in connection pipe between each cylinder discharge valve and manifold, so that leakage of one cylinder cannot effect other cylinder. 5. Each bottle has a combined Bursting Disc, which will rupture spontaneously at a pressure of 177 bar at 63΄C. 6. Pressure Gauge and pressure Alarm in the manifold. Maintenance of CO₂ flooding system: 1. Weekly inspection for alarm system. 2. Bottles should be weighed yearly; level checked by ultrasonic or radio active isotope detector. Level reference mark should be provided. If 10% loss of weight, recharge them. 3. All the pulley, wire, rope and toggle must be free from dirt, scales and well lubricated. 4. CO₂ branch pipe and discharge nozzle should be cleared with compress air at two year interval. 5. Bottles should not be exposed to temperature of 60΄C. Weighing of CO₂ bottle: 1. Bottles should be weighed yearly by special weighing device designed for this purpose. 2. It has a reference mark to determine 10% loss of weight. CO₂ Quantity Calculation: (by Regulation):  For cargo space, CO₂ quantity shall be sufficient to give a minimum volume of free gas, equal to 30% of gross volume of largest cargo space so protected.  For machinery space, CO₂ quantity shall be sufficient to give a minimum volume of free gas, equal to 40% of gross volume of machinery space so protected excluding the casing.
  • 125.
    So, if weightof CO₂ / bottle = 45 kg / bottle and Free gas volume of CO₂ = 0.56 m³/ kg. then, Required CO₂ bottles for cargo space = (0.3 x Largest cargo space gross volume) / (0.56 X 45) and Required CO₂ bottles for machinery space = ( 0.4 x Machinery space gross volume) / (0.56 X 45) Machinery Space (Engine Room) CO2 Flooding Procedure: CO2 System operation in Machinery Spaces: A Co2 system of machinery spaces consists of a bank of Co2 bottles that can be operated from a remote place located away from the machinery spaces. The system also consists of pilot Co2 cylinders which control the activation of the bank of Co2 bottles. The Pilot cylinders are contained in a control box and are normally kept disconnected. The system is connected to the pilot cylinders and the control box with the help of steel wires or flexible pipes. All these pipes are fitted with a quick action coupling.  When the system is to be activated, the coupling in plugged into the corresponding socket. The valves of the pilot cylinders will be opened with the help of the levers in the main CO2 control system.
  • 126.
     The CO2from the pilot cylinders will open the system’s main stop valve.  The main stop valve has a piston which gets depressed due to the Co2 gas pressure and allows the pilot gas to flow to the bank of CO2 cylinders.  This pilot gas operates the cylinders’ valves. All these valves have an actuator which gets operated by the pilot pressure.  The detection of fire is done by various sensors installed in the machinery spaces.Though the opening of control box operates an alarm, the main decision for CO2 flooding is taken by the Chief engineer, after due consultation with the master of the ship.  Before releasing Co2 into the fire affected space, it should be made sure that everybody is out of the place and total head should be counted.  The place is fully enclosed i.e all skylights & ventilators are closed air-tight and pumpsumps supplying fuel oil should also be stopped in order to prevent re-ignition.  Separate levers for each and every space are present inside the main controlling cabinet. The operating of a particular lever activates the pilot bottles, which helps in releasing the complete bank of bottles designated for that place.  With the opening of the master valve, Co2 is flooded inside the fire affected space, which then smothers the fire with the help of blanket effect.  Boundary cooling should be carried out. Machinery space minimum requirement: 1. Two nos. of fire hydrants with hoses, minimum. 2. 10 ft³ of sand and sawdust with scoops. 3. One fixed installation of CO₂ or foam or Halon. 4. Portable extinguishers of at least 2 nos. of 2 ½ gallon (11.37 litres) foam or CO₂, depending on BHP. 5. Semi-portable extinguishers of 45 kgs of CO₂. 6. Drip pans and trays for every F.O. and L.O. tanks. 7. Monitoring, detection and alarm system. 8. Emergency fire pump. 9. 2 nos: of main fire pumps. 10. International shore connection. 11. Inert gas system. Machinery space fire fighting: by CO₂ flooding system: 1. CO₂ flooding to machinery space must be done by master’s order. 2. CO₂ must be released by competent engineer, CE. 3. When cabinet door is opened alarm will sound and all ER fans will be stopped. 4. Before releasing, all ER crew to be counted. 5. All openings must be shut [ventilator flaps, fire damper]. 6. All fuel pumps and quick closing valves of fuel tanks and fuel transfer line must be shut from remote control position. 7. After opening the cabinet door, master valve must be opened first. 8. Pull the operating handle of pilot cylinders. 9. CO₂ , released from pilot cylinder, operate the gang release bar so that all CO₂ from quick release or total flooding cylinders will be released to machinery space. 10. By regulation, 85% of the capacity must be able to be released within 2 minutes.
  • 127.
    Cargo Hold CO2Flooding System :  The release mechanism of CO2 system in cargo spaces is same as that of the machinery spaces. The only difference is that the cargo spaces have a different type of fire detection system.  For detection of fire in cargo hold, a sample of air is drawn from all the cargo holds by an extractor fan.  This sample of air is passed through a cabinet wherein a set of smoke sensitive sensors analyze the sample.  The sensors will detect any presence of smoke in the sample. As soon as the sensor detects smoke in the sample, it activates the CO2 alarm system of the ship.  A part of the sample is also discharged to the wheelhouse in order to cross-check the presence of smoke in the sample. This can be done by smelling the smoke. The sample is later vented to the air.  In order to check whether the extractor is extracting samples from the holds, a small indicator propeller is fitted, which ensures that the samples are taken. Cargo hold fire fighting: by CO₂ flooding system:
  • 128.
    1. Remote detectorfitted at the bridge can detect concerned cargo space. 2. This operation must be done by master’s order. 3. After ensuring no person left in cargo space, seal off the cargo space [closing of ventilation fan, fire damper, hatch cover]. 4. Before discharging, change 3-way valve to CO₂ discharge line so that connection to smoke detector is isolated. 5. Open the quick opening valve so that alarm will automatically initiated. 6. Manual operation procedure and amount of CO₂ bottle to be released is stated in CO₂ room. 7. By master’s order, release the correct amount to concerned cargo space. 8. Topping up procedure must be followed at port arrival. Safety devices on CO2 flooding system: 1. Master valve with alarm switch. 2. Relief valves at manifold. 3. Stop valve and pull handle are in lock release cabinet and alarm switch. 4. Safety bursting disc at each CO2 bottle. 5. Leakage detecting pressure switch on manifold. 6. Non return discharge valves after CO2 bottles. Requirements of CO2 bottles: 1. All bottles stamped at 52 bar pressure. 2. Bursting disc fitted, operates at 177~ 193 bar at 63 °C 3. Store in temperature less than 55 °C 4. Recharge if 5 % loss. 5. Clamped against movement and vibration(by wooden plank). 6. Remote and manual operation possible. 7. Hydraulically tested to 228 bar. 8. Level tested (by radio active level indication). 9. if > 10 years internal and external examination required. General inspections in CO2 room: 1. Check emergency light and all other lights. 2. Check exhaust fan / ventilation. 3. Check all bottles overall condition, clamps, valves etc. 4. Check operating wire condition. 5. Check CO2 alarms. 6. CO2 room key should be in position. 7. Check the operating instructions. 8. Inspection to be recorded in log book and Saturday safety routine book. Survey on CO2 flooding system: 1. Check CO2 weight every 2 years 2. Testing of cylinder at 228 bars 3. Blow through the lines 4. General inspection on Instructions, Key, Emergency lights, Ventilation, Alarms etc.
  • 129.
    Advantages: 1. Can permeatethroughout the space. 2. After discharging, it leaves no residues and no damage to other parts. 3. No hazard for electrical equipment. Disadvantages: 1. Only suitable for confined space, and needs total sealing of the space. 2. Fatal to life. 3. Re-ignition can occurs after fire is completely died out. 4. No cooling effects, only extinguished by smothering and inhibition. COC ORAL EXAM PREPARATION: (PART – 15): FIRE & SAFETY Fire Hose: 1. At least one fire hose for each of the hydrants and hose shall be used only for extinguishing fires and testing purposes. (Passenger Ship) 2. One for each 30m length of ship and one spare, but not less than 5 in all. (Cargo Ship = or > 1000GT) and ship carrying dangerous goods shall be provided 3 hoses & nozzles in addition to those required above and cargo ship <1000GT, shall be provided no less than 3 fire hoses & nozzles. 3. 2 ½” diameter and 30ft or 60ft. length. 4. Nozzle for ER 12mm, 16mm and 19mm size and shall be approved for duel purpose (jet/spray) incorporating shut-off valve. 5. Fire hoses shall have a length of at least 10 m, but not more than:  15 m in machinery spaces;  20 m in other spaces and open decks; and  25 m for open decks on ships with a maximum breadth in excess of 30 m. Pressure of Fire Hydrant:  Two pumps simultaneously delivering through nozzles minimum pressures shall be maintained at all hydrants: 1. Passenger ship = or > 4000 GT: 0.40 N/mm². 2. Passenger ships < 4000 GT: 0.30 N/mm². 3. Cargo ship = or > 6000 GT: 0.27 N/mm². 4. Cargo ship < 6000 GT: 0.25 N/mm² (SOLAS Ch II-2 Reg 10 Para 2.1.6)
  • 130.
     Diameter ofFire Main and Water Service Pipe need only be sufficient for effective distribution of the maximum required discharge of 140 m³/ hr from 2 Fire Pumps operating simultaneously. (SOLAS Ch II-2 Reg 10 Para 2.1.3) Fire pumps: Requirements: 1. Pressure requirements: Fire pumps shall be capable of giving a quantity of water, for fire fighting purpose, at following minimum pressures of: 1. Passenger ship = or > 4000 GT: 0.40 N/mm². 2. Passenger ships < 4000 GT: 0.30 N/mm². 3. Cargo ship = or > 6000 GT: 0.27 N/mm². 4. Cargo ship < 6000 GT: 0.25 N/mm² (SOLAS Ch II-2 Reg 10 Para 2.1.6) 2. Total Capacity of required Fire Pumps:  For passenger ships, fire pumps shall be capable of giving a quantity of water, for fire fighting purpose, not less than 2/3rd of the quantity given by bilge pumps.  For cargo ships, fire pumps shall be capable of giving a quantity of water, for fire fighting purpose, not less than 4/3rd of the quantity given by bilge pumps in a passenger ship of same dimension, provided that total required capacity of fire pumps need not to exceed 180 m³/hr in cargo ship. 3. Capacity of each Fire Pump: Each of required fire pumps (other than emergency fire pump) for cargo ships shall have a capacity not less than 80% of the total required capacity divided by minimum number of required fire pumps but not less than 25 m3/hr with at least discharge of water with 2 jets. 4. Total number of Fire Pumps:  In Passenger Ships = or > 4000 GT: at least 3 fire pumps and <4000 GT: at least 2 fire pumps shall be provided.  In Cargo Ships = or > 1000 GT: at least 2 fire pumps and <1000 GT: at least 2 power driven pumps, and 1 of which shall be independently driven fire pump shall be provided. 5. Sanitary, ballast, bilge or General service pumps may be accepted as fire pumps, provided that they are not normally used for pumping oil fuel, and suitable change-over arrangements are fitted if they are subjected to occasional duties for pumping oil fuel. Emergency Fire Pump: 1. Located outside machinery space. 2. No direct access permitted between machinery space and space containing Emergency Fire Pump. 3. Capacity: at least 40% of total capacity of fire pumps, required by regulation, and in no case less than 25 m³/hr.
  • 131.
    4. Pressure: sufficientto supply water of 40 ft horizontal throw, from 2 numbers of ½ ” dia. water jets, from hoses of standard size and length, which are connected to any part of the ship. 5. Total suction head and net positive suction head shall be such that, minimum 25 m³/hr capacity, 2 water jets of 40 ft horizontal throw, shall be obtained, under all conditions of list, trim, roll and pitch. 6. If diesel engine driven:  It is self-cooled.  Easily started in cold condition [0°C] by hand cranking.  Fuel service tank must have sufficient capacity for at least 3-hour operation, full load.  Sufficient reserves available outside machinery space, for additional 15- hour, full load. 7. If motor driven:  Two sources of power supply provided.  Power operated emergency fire pump, with source of power and sea connection, must be located outside machinery space. Sprinkler System: 1. By Regulation, passenger ships carrying more than 36 persons shall be provided with Automatic Sprinkler System. 2. Generally used only to protect living quarters, passageways and public spaces. Operation: 1. Each sprinkler head provided with a quartzoid valve, which seals the outlet of water pipe. 2. Valve is partially filled with special fluid, so that a rise in room temperature will expand the liquid and the valve will burst. 3. Water under pressure; will flow out from Sprinkler System. ( 5 – 8 bars pressure is maintained in FW pressure tank by air pressure.) 4. Sprinkler head can cover a floor area of about 12m² with water pressure of 5 – 8 bars. 5. Pressure drop in tank activates the pumps to take over and supply water from FW holding tank. When holding tank become empty, SW pumps come into action automatically. Regulations 1. No: of heads not more than 200 per section. 2. Heads are spaced not more than 4 meters apart. 3. At least 2 sources of power supply to Automatic alarm system and SW pump. Advantages: 1. Self fire detection, and immediate and automatic operation at all time 2. Not harmful to human. 3. No need to seal the space. 4. No need to clean the media, after use.
  • 132.
    Various sprinkler headcolour: Red Yellow Green Blue Purple Quartzoid valve will burst at: 68°C 79°C 93°C 141°C 182°C Inert gas: 1. The gas which does not support combustion is inert gas, such as CO₂, N₂, and boiler flue gas containing < 11% O₂. 2. Tankers of 20,000 DWT and above, provided with Fixed Inert Gas System. a) To prevent accumulation of explosive mixtures in cargo tanks, during ballast voyage and during tank operations. b) To minimise risks of ignition by static electricity generated by the system itself. 3. Inert gas is used only in fixed installations and large bore piping are used due to low pressure of the gas. 4. Main function is essentially fire-preventive by providing an inert atmosphere. 5. Inert gas installation is not acceptable in machinery spaces. Inert Gas Composition:  N₂ ~ 80% by volume:  CO₂ ~ 14%:  O₂ ~ (2 – 5)%:  Water vapour at 20°C ~ 2%:  CO ~ 0.01%:  SO₂ ~ 0.005%:  Nitrous gases ~ 0.02%:  Soot ~ 50 mg / m³ Inert gas generator: 1. Consists of horizontal brick-lined combustion chamber, surrounded by water jacket, and pressurised about 0.3 – 0.6 bar. 2. Burner is lit by high-tension electrodes and oil pressure is controlled by regulator with control valve. 3. Diesel engine drives fuel pump, air blower, and electric generator which drives SW pump. 4. Excess C and S gases are removed, and temperature reduced to 2°C above SW temperature, in vertical washing and cooling chamber, in which water sprayers are fitted. 5. Control panel has CO₂ recorder, pressure gauges, and water and fuel system alarms. 6. Inert gas can be released to any space, at 125% of ship’s maximum rate of discharge capacity, in volume. Extinguishing Media: Water: Cooling and smothering by steam. Foam: Combined effect of cooling and smothering. CO₂: Smothering and inhibition. Dry Power: Extinguished by inhibition ( breaking chain reaction.) Inert Gas: Fire-preventive, by providing an inert atmosphere. When fire breaks out:
  • 133.
    1. Activate firealarm or emergency alarm, as soon as noticing of breakout of fire. 2. Find the origin of fire, CE and all ER members informed. 3. Restrict it, and extinct it on the spot with portable extinguishers and by other means. 4. Verify the class of fire and decide the type of extinguishing agents, which should be used. 5. Initial attack must be backed-up with second more substantial means of attack. [i.e. Semi-portable or Fire main, follows after portable ones.] 6. Water must be used prudently, since ship’s stability can be affected. 7. Fixed installation is a back-up, used as a last resort. Usage of fixed installation in ER fire can cause loss of power and steering, for a long period of times. 8. Fixed fire fighting installation system can be used as initial attack on cargo hold fire. 9. Fire must be confined to the space, in which originated; [by controlling flow of air, by cooling adjacent bulkheads, and by directing extinguishing agents onto fire]. 10. Finally after fire is out, overhauling begins, and check structural damages. 11. All fire fighting equipment replenished. 12. Cause of fire to be determined, and action taken to prevent reoccurrence of same type of fire. If fire is considerable and immense: 1. Sound fire alarm system. 2. Evacuate all ER staff, count them and assign them as per Muster List. 3. Remote stopping of all fuel pumps, to be done. 4. Remote closing of all quick closing valves, to be done. 5. Remote closing of all skylight doors and ER watertight doors, to be done. 6. Remote closing of all ER ventilation dampers, to be done. 7. Prime mover and all machinery to be stopped. 8. All ER entry and exit doors, to be closed perfectly. 9. All ER ventilation fans, to be stopped manually. 10. Fixed installation system, to be operated by CE or 2/E in proper manner. Fixed fire Detection and Alarm System: a) This system with manual call points must be able to operate immediately at all times. b) Must have two sources of power supply, and visual and audible alarms for power failure. c) Control panel should be located on Bridge. d) Heat, smoke or other products of combustion, flame or any combination of these may operate detector. Types of Detector: Smoke detector: 1. Installed at stairways, corridor, escape route within Accommodation Space. 2. Also used in Cargo space and Machinery space 3. Maximum floor area per detector = 74 m². 4. Max. distance apart = 11 meters. 5. Max. distance away from bulkhead = 5.5 m. 6. Photocell or light scattering types. Heat Detector: 1. Maximum floor area per detector = 37 m².
  • 134.
    2. Max. Distanceapart = 9 meters. 3. Max. Distance away from bulkhead = 4.5 m. 4. Used Bi-metal strip. 5. Fitted in boiler room, laundry, Control Room, Galley. Flame Detector: 1. Ultra Violet or infrared. 2. Fitted near fuel handling equipment. Combustible Detector: 1. Fitted in galley, ER fwd bulkhead adjacent to p/p room under floor plate. Fire fighting for tanker:  Machinery space: CO₂ or foam fixed installation.  Cargo deck area: Fixed deck foam system for cargo deck area.  Pump room: Must be protected from fixed installation of CO₂ or foam.  Accommodation front: Water. Paint Locker:  Paint and other inflammable liquid lockers must be protected by an appropriate fire fighting equipment.  Paint locker is usually protected by pressure water spray system for boundary cooling, and detector should be flame detector. Detection, Prevention and Extinguishing of fire in ER of 5000 ton vessel: Detection: 1. Automatic fire alarm and detection system indicates presence of fire and its location. 2. Indicators are centralised in Engine CR and Bridge, and alarm signals are audible and visual. 3. Detectors operate when rate of temperature rise of surrounding air reaches set limit of 145°F (62.8°C). 4. Human common senses such as sight, smell, hearing and feeling are also good detection. Prevention: 1. Fire Control Plan is set out in accessible position in CR. 2. ER personnel must have training such as to locate the fire, to inform, restrict, and extinguish with suitable appliances. 3. Fire Drill carried out once a week. Exercise for abrupt evacuation of ER before releasing CO₂ must also be practised. 4. Weekend testing and checking of emergency stops, quick closing valves, watertight doors (remote and local) ventilation dampers and skylight doors. 5. Cleanliness in ER is most important. 6. Maintenance of all fire fighting appliances.
  • 135.
    Extinguishing: 1. Two independentlydriven power pumps and one emergency pump driven by own engine with delivering capacity of at least 25 m³ / hr. each. 2. Two hydrants (port and starboard) with spray nozzle fitted hose. (Minimum water pressure 37 psi.) 3. International shore connection [outside 7″ or 178 mm: inside 2 ½ ” or 64 mm]. 4. CO₂ fixed installation which delivers 85% of gas within 2 minutes. (Total weight of CO₂ per bottle: 100 lbs. or 45 kgs.) 5. Six nos. portable extinguishers (2 gal or 9.09 litres Foam 2 nos., 2 gal Soda Acid 2 nos., 13 lbs or 6 kgs CO₂ 2 nos.) 6. 10 gal froth type extinguisher 1 no. 7. 10 ft³ of sand in the box. Usage of the above mentioned equipment:  Oil fire: sand, foam, water spray  Combustible material: water, chemical foam, soda acid  Electrical: CO₂ gas and dry powder Fire control plan: 1. General arrangement plan must be permanently exhibited onboard, for the guidance of officers. 2. Positioned outside the deck house [opposite to gangway of both sides] in a permanently watertight enclosure for assistance of shore fire brigade. 3. Fire Control Plan includes:  Fire control stations.  Various fire sections, enclosed by both Class A and Class B divisions.  Particulars of fire detection and alarm system.  Sprinkler installation and fire extinguishing appliance.  Means of escape.  Ventilation system, including positions and numbers of fan controls and dampers. Fire Fighting Appliances (FFA): 1. All portable and semi-portable extinguishers: Good working order ensured, properly placed in ER and always made handy. 2. Fixed fire fighting installation: Alarm testing and function testing once a week, compressed air blowing of lines and discharge nozzles, contents to be weighed and checked periodically. 3. Emergency fire pump: Good working order ensured, weekly test run without failure. 4. Fire detection, monitoring and alarm system: Tested weekly without any failure. 5. All fire hydrants and their connection, sand boxes and scoops: Kept in good working order. 6. Fire man’s outfits: 2 numbers in good working order and handy at all times. 7. International shore connection: Placed at proper location. 8. All ER members: Properly educated about fire fighting appliances and their operation. 9. Fire drill: Carried out at least once a month. Safety Equipment:
  • 136.
    1. Portable fireextinguishers. 2. Semi-portable fire extinguishers. 3. Fixed installation. 4. Detection and monitoring of fire. 5. Alarm signalling of fire. 6. Fire man’s outfits: – Personnel equipment; an axe, lifeline, protective clothing, rigid helmet, safety lamp (oxygen content meter), portable electric drill, boots and gloves. – Breathing Apparatus; at least 2 nos: to be provided. 7. Emergency fire pump: With 2 additional main fire pumps (Sanitary, Ballast, Bilge or GS pump), not normally used for pumping oil fuel. Suitable changeover arrangement fitted, if they are occasionally used for pumping oil. 8. Fire hoses, nozzles of 12mm/16mm/19mm diameter [spray/jet type] and their container box. 9. Escape ways, at least two nos. 10. Emergency generator. 11. Emergency lighting system (24V DC & 220V/110V AC). 12. Inert gas system. 13. Steering gear. 14. Communication system between bridge to ER, and to steering gear room. 15. Remote closing and stopping of fuel tanks, fuel pumps, ventilation fans, skylight door, watertight doors, and fire dampers. 16. International shore connection. 17. Lifeboat, Life raft, Life buoy and Life jacket with illuminating source. 18. Navigation lighting (port and starboard, Main mast, Fore mast, Stern, Anchor). 19. Pilot ladder and lighting. 20. Gyro compass, Echo sounder, Direction finder, Radar and its alarm system. 21. Distress signal flares at least 12 numbers. 22. First aid kit. 23. Signalling apparatus (daylight signal, light and power source, Forecastle bell, Gong and ship whistles, Fog horn). ER Fire Fighting Media: For boiler room: 1. At least 2 Portable Foam Extinguishers 2. 135 litres Foam Extinguisher 3. 1 Portable Foam Applicator with 20 litres spares tank. 4. One Sand box with a scoop. For ER 1. At least 1 Portable Foam Applicator with 200 lb. spare container. 2. At least 45 litres Foam Extinguisher 3. At least 2 Portable Foam Extinguishers shall be placed within, not more than 10 meter walking distance. For ER Control Room: 1. Sufficient number of CO₂ Portable Fire Extinguishers. Portable fire extinguishers:
  • 137.
    1. Capacity ofportable fluid extinguisher: ≯ 13.5 litres and ≮ 9 litres. 2. Other extinguisher: at least as portable as 13.5 litres fluid extinguisher and fire extinguishing capability at least equivalent to that of 9 litres fluid extinguisher. 3. Ships of 1000 tons gross tonnage and upwards, shall carry at least 5 portable fire extinguishers. 4. In boiler room: a) At least 2 portable foam type extinguishers. b) At least 1 foam type extinguisher of 135 litres capacity minimum, with hoses on reels, reaching any part of boiler room. c) A box of 10 ft³ of sand or other approved dry material with scoop. d) One set of portable foam applicator unit with one spare 20 litre tank. 5. In space containing internal combustion machinery: a) Sufficient no. of 45 litre capacity foam type extinguishers, to enable foam to be directed onto fuel and LO pressure system, gearing and other fire hazards. b) Sufficient no. of portable foam type extinguishers, so located that, there shall be at least 2 such extinguishers within 10- meter walking distance. 6. In space containing steam turbine: a) Sufficient no. of 45-litre capacity foam type extinguishers, to enable foam to be directed onto LO pressure system, turbine casing, gearing and other fire hazards. b) However, such extinguishers shall be omitted, if protection is given by fixed installation. c) Sufficient no. of portable foam type extinguishers, so located that, there shall be at least 2 such extinguishers within 10- meter walking distance. Personal Life Saving Appliances: 1. Life buoys 2. Life jackets 3. Immersion suits 4. Thermal protective aids. Fireman’s outfit: Consists of:  Personal equipment, comprising protective clothing, boots and gloves of rubber, a rigid helmet, an electric safety lamp [min burning period 3 hrs.], and an axe.  A breathing apparatus. Smoke Helmet [Smoke mask] or Self-contained compressed air BA set. Smoke helmet (Smoke mask) BA set: a) Provided with suitable air pump. b) An air hose exceeding 2 m in length, but not more than 36m.
  • 138.
    Gas Mask BAset: Not used for fire fighting purpose. Self-contained compressed air operated BA set: a) Volume of air in cylinders shall be at least 1200 litres. b) Capable of functioning for at least 30 min. c) Fireproof lifeline of sufficient length and strength is attached. d) 2 fireman’s outfits (2 BA sets) shall be stored in widely separated positions, and must be easily accessible and ready for use. Closing Arrangements in ER: 1. Entrance Doors 2. Shaft Tunnel Watertight Door 3. Skylight Doors 4. Ventilator Flaps Fire Detectors: 1. Heat Detector 2. Flame Detector 3. Smoke Detector 4. Combustion Gas Detector. Heat Detector:  There may be 3 types; fixed temperature, rate of temperature rise, or a combination.  Rate of rise detector do not respond and give alarm if temperature gradually increases, e.g. moving into tropical regions or heating switched on.  Tested by portable electric hot air blower. Rate of temperature rise Detector: a) Pneumatic Type: 1. Increase in temperature increases the air pressure inside thin copper hemi-spherical bulb, if the airs bled through two-way bleed valve is sufficient, diaphragm will not move up and close the contacts. 2. If rate of temperature rise causes sufficient pressure build-up inside the bulb to close the contact, alarm will be given. 3. Temperature adjustment screw is provided to close the contacts at a predetermined temperature, giving alarm. (Temperature setting vary from 55°C to 70°C.) b) Bi-metal Coil Type: 1. Two bi-metal coils are attached to a vertical support bracket and upper coil is better insulated from heat than lower coil. 2. When temperature increases lower coil will move to close the gap (between two contacts) at faster rate than upper coil moves to maintain the gap. 3. If rate of temperature rise is sufficient, the gap will close and alarm given.
  • 139.
    4. A fixedtemperature stopgap is provided at upper coil to close the contact giving alarm. c) Fixed Temperature Detector:  Quartzoid Bulbs fitted into Sprinkler System are fixed temperature detectors, used for spaces other than engine and boiler rooms. Flame Detector: (Infra-red) 1. Flame has a characteristic flicker frequency of about 25 Hz, and this fact is used to trigger an alarm. 2. Flickering radiation from flames reaches detector lens/filter unit, which only allows infra-red rays to pass and be focused upon cell. 3. Signal from cell goes into amplifier, which is tuned to 25Hz, then into time delay unit and alarm circuit. 4. To minimize false alarms, fire has to be present for predetermined period. 5. Suitable for machinery spaces, but not in boiler room. 6. Obscuration by smoke renders it inoperative. 7. Tested by means of a naked flame. Smoke Detectors: 1. Light Scatter 2. Light Obscuration 3. Scatter and obscuration combined. Light Scatter Type: 1. Photo-cell is separated by a barrier from a semi-conductor, intermittently flashing light source, are housed in an enclosure, allowing smoke but not light inside. 2. When smoke is present in the container light is scattered around the barrier onto photocell and an alarm is triggered. 3. Could give early warning of fire. 4. Photocell and light sources are vulnerable to vibration and dirt. 5. Tested by means of cigarette smoke. COC ORAL EXAM PREPARATION (PART – 14): SHIP’S CERTIFICATES Certificates onboard: 1.Certificate of Registry 2. International Tonnage Certificate 3. International Load Line Certificate 4. International Load Line Exemption Certificate 5. Certificates for Master, Officers and Ratings 6. Derating or Derating Exemption Certificate
  • 140.
    7. International OilPollution Prevention Certificate 8. International Sewage Pollution Prevention Certificate 9. International Safety Management Certificate, SMC 10. International Medical Certificate 11. Passenger Ship Safety Certificate 12. Cargo Ship Safety Construction Certificate, SAFCON 13. Cargo Ship Safety Equipment Certificate, SEC 14. Cargo Ship Safety Radio Certificate 15. Exemption Certificates for SAFCON, SEC and Radio Certificate 16. Certificate of Classification 17. Certificate of Insurance or other financial security in respect of civil liability for oil pollution damage 18. International Pollution Prevention Certificate for the Carriage of Noxious Liquid Substances in Bulk. [NLS Certificate] 19. Certificate of Fitness for the Carriage of Dangerous Chemicals in Bulk (Chemical Tanker) 20. Certificate of Fitness for the Carriage of Liquefied Gases in Bulk (Gas Carrier) SOLAS Certificates: 1. Passenger Ship Safety Certificate 2. Cargo Ship Safety Construction Certificate 3. Cargo Ship Safety Equipment Certificate 4. Cargo Ship Safety Radio Certificate 5. Cargo Ship Safety Certificate 1 6. Exemption Certificate 7. Document of Compliance with the special Requirements for Ships carrying Dangerous Goods 8. Minimum Safe Manning Document 9. Document of Authorization for the Carriage of Grain 10. International Certificate of Fitness for the Carriage of Dangerous Chemicals in Bulk 11. International Certificate of Fitness for the Carriage of Liquefied Gases in Bulk 12. International Certificate of Fitness for the Carriage of INF Cargo 13. Safety Management Certificate (ISM) 14. Document of Compliance (ISM) 15. High Speed Craft Safety Certificate 16. International Ship Security Certificate MARPOL Certificates: MARPOL Annex I: 1. International Oil Pollution Prevention Certificate (IOPP Certificate) 2. Statement of Compliance with CAS (as a supplement to ship’s IOPP Certificate) MARPOL Annex II: 1. International Certificate of Fitness for the Carriage of Dangerous Chemicals in Bulk 2. Certificate of Fitness for the Carriage of Dangerous Chemicals in Bulk
  • 141.
    3. International PollutionPrevention Certificate for the Carriage of Noxious Liquid Substances in Bulk (NLS Certificate) 4. Certificate of Fitness for Offshore Support Vessels MARPOL Annex IV: 1. International Sewage Pollution Prevention Certificate 2. Result of calculation of moderate rate of discharge in accordance with MEPC.157(55) MARPOL Annex V: 1. Garbage Management Plan 2. Garbage Record Book MARPOL Annex VI: 1. International Air Pollution Prevention Certificate 2. Engine International Air Pollution Prevention Certificate incl. Technical File and Record Book of Engine Parameters if applicable. 3. International Energy Efficiency Certificate COC ORAL EXAM PREPARATION (PART – 13): ENTRIES OF IMPORTANT DOCUMENTS OIL RECORD BOOK: Entries to be made in Oil Record Book as per MARPOL Annex I Requirements: Oil Record Book: PART – 1 (MARPOL Annex I Regulation 17): Entries: 1. Ballasting or Cleaning of fuel oil tanks 2. Discharge of dirty ballast or cleaning water from fuel oil tanks 3. Collection , Transfer and disposal of oil residues 4. Non automatic starting of discharge overboard, transfer or disposal otherwise of bilge water accumulated in machinery spaces 5. Automatic starting of discharge overboard, transfer or disposal otherwise of bilge water accumulated in machinery spaces 6. Condition of the oil filtering equipment (Out of order or malfunction) 7. Accidental or other exceptional discharges of oil 8. Bunkering of all types of fuel oils or bulk lubricating oils 9. Additional operational procedures and general remarks 10. Recording of quantities retained in bilge water holding tanks (listed under section 3.3 of the IOPP Certificate) is voluntary. 11. The recording of general maintenance of items pertaining to the OWS remains voluntary and is not required to be recorded in the ORB.
  • 142.
     All Entriesare to be made and signed by the officer or officers in charge of the operations concerned and each completed page shall be signed by the master of the ship.  This record book needs to be maintained onboard for 3 years. (Source: MEPC 62/24, paragraph 7.23) Cargo Oil record Book: PART – 2 (MARPOL Annex I Regulation 36)  Every oil tanker of 150 gross tonnage and above shall be provided with an Oil Record Book Part II (Cargo/Ballast Operations). The Oil Record Book Part II, whether as a part of the ship’s official log-book or otherwise, shall be in the form specified in appendix III to this Annex.  The Oil Record Book Part II shall be completed on each occasion, on a tank-to-tank basis if appropriate, whenever any of the following cargo/ ballast operations take place in the ship: Entries: 1. Loading of oil cargo 2. Internal transfer of oil cargo while on voyage 3. Discharging of oil cargo 4. Ballasting of the cargo tanks and Ballasting of the dedicated clean ballast tanks 5. Cleaning of cargo tanks including crude oil washing 6. Discharge of ballast except from the segregated ballast tanks 7. Discharge of water from the slop tanks 8. Closing of all applicable valves after slop tanks have been discharged 9. Closing of valves for isolation of dedicated clean ballast tanks from cargo and stripping lines after slop tank discharge operations 10. Disposal of residues 11. Accidental discharge of any oil content and the reasons for the same 12. Conditions of the oil discharge monitoring system and the failures of the same to be recorded too  All Entries are to be made and signed by the officer or officers in charge of the operations concerned and each completed page shall be signed by the master of the ship.  This record book needs to be maintained onboard for 3 years.  For oil tankers of less than 150 gross tonnage operating in accordance with regulation 34.6 of this Annex, an appropriate Oil Record Book should be developed by the Administration. MARPOL Annex V: Garbage Description of the garbage: Garbage is to be grouped into categories for the purposes of the Garbage Record Book (or ship’s official log-book) as follows:  A: Plastics
  • 143.
     B: Foodwastes  C: Domestic Wastes  D: Cooking Oil  E: Incinerator ashes  F: Operational wastes  G: Cargo residues  H: Animal Carcass(es)  I: Fishing Gear Entries in the Garbage Record Book shall be made on each of the following occasions: 1. When garbage is discharged to a reception facility ashore or to other ships 2. When garbage is incinerated 3. When garbage is discharged into the sea in accordance with garbage dischage regulations (4, 5 or 6 of MARPOL Annex V) 4. Accidental or other exceptional discharges or loss of garbage into the sea ODS (Ozone Depleting Substances) Record Book: Vessels carrying ozone depleting substances (ODS) shall maintain a ozone record book. Entries to be made in terms of mass of substance under MARPOL Annex VI Regulation 12: 1. Recharge (full or partial) of equipment containing ODS 2. Repair or maintenance on equipments containing ODS 3. Discharge of ODS deliberate or non delibrtae 4. Discharge of ODS to land based reception facilities 5. Supply of ODS to ships  1  2  3  Next
  • 145.
    Marine Study isa maritime blog run by Mr. Hanif Dewan. He is a maritime researcher and currently teaching at Liberia Maritime Academy, Liberia. Facebook-f Twitter Linkedin Recent Posts July 7, 2022 METALLURGY November 26, 2021 CARBON STEEL ALLOYS Subscribe Newsletter Subscribe us to get lastest maritime blog post yo your email taminantsand watercarryover with the light phase outlet
  • 147.
    #1 Marine EngineeringBlog WRITE IN MARINE STUDY SUMMARY OF MARPOL AND SOLAS AMENDMENTS ENTERING INTO FORCE FROM 01 JANUARY 2020
  • 148.
    MARPOL: Annex VI 0.50%Sulphur Limit: The limit for sulphur in fuel oil used on board ships to be reduced to 0.50% m/m (mass by mass). SOLAS: Amendments to SOLAS regulations III/3 and III/20 to make mandatory the requirements for maintenance, thorough examination, operational testing, overhaul and repair of lifeboats and rescue boats, launching appliances and release gear.
  • 149.
    Amendments to SOLASregulation II-2/13 to extend the requirements for evacuation analysis to all passenger ships, not just RO-RO passenger ships. IMO SULPHUR REGULATIONS 2020 The 2020 IMO global 0.50 percent fuel Sulphur Technical Note: In less than a week time, From 1st January 2020, the maximum permissible global Sulphur content of marine fuels is going to be reduced from
  • 150.
    3.5 % to0.5% according to MARPOL Annex VI. Ships operating outside Emission Control Areas (ECAs) will have three options to achieve compliance: 1. By the use of exhaust gas abatement technology (‘scrubbers’), or 2. By burning a fuel with maximum Sulphur content of 0.50%mass, or 3. By burning LNG. To meet continuing legislation inside ECAs. CHIEF ENGINEER RESPONSIBILITIES DURING BUNKERING OPERATION
  • 152.
    (By Kamal Hossain,Chief Engineer) Pollution prevention 1. 1. Pre-bunkering meeting should be held , quantity , grade and distribution plan to be drawn up. 2. By considering of volume allowance is 10 ~ 15 % for expansion , all tanks to be filled up to 85 % maximum. 3. Clear over flow tank , drain tank . 4. Top up settling and service tanks. 5. Clean filters and sight glass of bunker line. 6. Keep level indicator, sounding gauge and pressure gauge good working order. 7. Arrange quick communication between bunker point and control . 8. Check scuppers plug condition. 9. Keep cleaning materials and chemical near by bunker point. 10. Alert oil pollution control team as per contingency plan. 1. Exact reading of draught and list to calculate trim of the ship. Keep vessel up right as possible. 2. All tanks to be sounded priorly. 3. Check valve opening to correct tank and others shut. 4. Predetermine the pumping rate and emergency stop signal with supply barge. 5. Pumping slowly during first stage , check oil enter to correct tank , hose connection especially on the non-used side, then increase to predetermined pumping rate. 6. Check sounding of filling tanks frequently , use ullage method. 7. Regular check for oil trace from connections and ship side discharge . If any leak is found , stop bunker immediately. 8. Essential to slow down when 80 % of total quantity and to be stopped at 85%. 9. Let all valves open for some duration to expel the air from tank. 10. Avoid spillage when connecting or disconnecting the hose. U.S.C.G Regulations 1. Bunker plan must be drawn up . All crew to be explained total bunker quantity , distribution plan , filling sequences. Engine room staffs to be assigned each and individual duties regarding bunker. This plan and assignments must be posted at bunker point. 2. All bunker tanks must have vent pipes with flame trap head and spilled oil container of 1 Barrel Quantity to be placed near vent pipes. 3. Chief Engineer must prepare necessary paper forms and to be signed prior to bunker as per procedures to regulations. Fire Prevention 1. Bunker oil flash point must not be less than 65’C under any circumstance as a rule. 2. Ensure no oil leakage. 3. No naked light or smoking is allowed in the vicinity.
  • 153.
    4. Keep firestand-by watch with portable fire extinguishers. How to minimize the shortage. 1. Take exact reading of draughts and list to calculate trim of the ship. Keep vessel up right as possible. 2. All tanks to be sounded . Calculate on board balance condition and plan the distribution. 3. Avoid mixing the bunker from different origin. 4. Check specifications of bunker , temperature , flash point , viscosity , specific gravity ,…. ect., according to delivery order. 5. Take soundings of bunker barge using water finding paste . 6. Record time of commence and completion , pumping rate . 7. Take final soundings of total bunker by using water finding paste , calculate receiving amount of bunker by using volume correction factor as per A.P.I and gravity with exact temperature. 8. Call bunker surveyor through agent for any dispute. After bunker 1. Take 3 sample bottle , one for ship , one for analysis and another for bunker supplier. All samples to be sealed ,with both ship and barge ‘s stamps , date , place and signs of Chief Engineer and supplier. 2. Check delivery receipt , describing amount and specifications to be the same with delivery order. Then chopped and signed. At least 2 copies of receipt to be kept for ship. One for F.O report to Head Office and one for ship file. 3. Log to be enter official and actual receipts. B.O.B at this moment to be mentioned. Inform bridge. 4. Oil Record Book to be entered with correct code no., item no., date, place, exact time of commence and completion, added and total quantity of tanks with number, and signed. How to take sample and requirements. 1. Sample must be taken by continuous dripping method . The sample to be drawn from bunker line by using of dripping probe or drain valve crack open for dripping at oil pump out let from barge. 2. Sample bottle is 1 ltr capacity. If tin container it must be 4 ltr capacity. 3. Sample oil bottle is to be sealed in front of Chief Engineer or other witness. 4. On the seal the following to be provided. 5. Place and date of bunker sampling 6. Method and place of drawn 7. Name of barge 8. Name of ship 9. Quantity and grade 10. Name of Chief Engineer and Supplier 11. Signs of them 12. Samples to be taken 3 bottle. One for ship , one for analysis and another for supplier. 13. Sample should be kept on board not less than 30 days from date of bunker receiving or until the bunker is totally consumed.
  • 154.
    Bad Bunker Bad bunkeris caused when taking two different fuel oil within a specifications but a heavy sludge precipitation and not fit for further use. It may effect the Engine the following problems. 1. High exhaust temperature 2. Burning exhaust valve 3. High combustion pressure 4. Blow by and fire in scavenge 5. High wear rate of engine parts 6. Decrease performance 7. Clogging of fuel system How to minimize to receive bad bunker 1. Order to standard marine fuel oil supplying contract 2. Specifications must be complied with engine maker’s recommendations. 3. Bunker may be refused if in doubt regarding specifications. 4. Try not to mix bunker from different origin. Store in a tank having no oil remains. 5. Proper sample to be drawn , sealed and taken. 6. Sample to be analyzed by renown company. 7. Sample to be kept on board till oil is totally consumed. 8. Try not to burn as possible , before receiving lab report. How to use bad bunker oil if No-way 1. Sludge dispersion chemical to be applied to banker storage D.B and settling tanks. 2. Applied heating to storage D.B ,settling and daily service tanks at temperature well above its pour point for separation of water and other impurities. Frequent draining practice to be followed. 3. Use double stage purification method with slow feed rate. ( Purifier & Clarifier in series operation ). Frequent Desludging process to be made. Cleaning of these centrifuges and their filters to be done more than normal routine. 4. Chemicals to be added in daily service tanks to improve combustion. 5. Filters in F.O system to be cleaned more than normal routine. 6. Maximum permissible heating temperature to be applied to gain good viscosity control at visco-therm unit. 7. In some case , raise the temperature of fuel and charge air temperature 5 ~ 10’C more , it may effective to avoid combustion delay and fuel knocking. 8. While engine is running with bad fuel, the following factors to be keep close watch, and maintenance to be done: a. Exhaust temperature b. Cylinder and piston cooling temperatures c. F.O line and end heater temperature d. Visco-therm unit e. Charge air temperature. f. Turbocharger r.p.m g. Multiply the turbocharger water washing practices.
  • 155.
    h. Peak pressureindicator to be taken and check the engine condition. i. Fuel injectors to be cleaned and pressure to be tested How to handle and maintain bunker oil It is necessary to maintain and up grade the critical properties of bunker oil through the ship board process. These are consisting of the followings:  Sediments settling process  Filtering process  Centrifuging process  Mechanical process  Chemical process. The procedures for the above process are as follows: 1. Bunkers of different origin are stored in separate D.B. tanks. Coarse filters in bunker line is passed by the bunker oil while bunkering. 2. Heating is applied to storage D.B. tank to keep bunker oil temperature well above pour point and below flash point 3. Detergent type chemical additives should be dosed into the storage D.B. tank to prevent too much sludge formation. 4. Then , transferred the oil by pump with coarse filter, to settling tanks, which are having adequate heating arrangement and designed with slope bottom to improve contaminant draining. In this tanks , oil is settled and applied heating. Gravitational separation of oil from water and other impurities may occur and frequent drainage of them can be done. Oil temperature in this stage is kept not more than 60’C practically. 5. After settling out some water and impurities for about 24 hrs or more, the oil is fed to the separators passing through coarse filters in each unit again. Double stage separation method by using purifier and clarifier in series with heater is promoting separation effect. All the contaminants and water are separated off during these process and almost clean oil is led to daily service tank which is same designed and arrangements provided as settling tanks. 6. Some firms are making finishing touch process at this point which are include several filters, Ultrasonic or Mechanical Homogenizer and Emulsifiers. 7. At the daily service tanks, by applying heating and maintain oil temperature about 60’C practically gravitational separation occur again. Then some remaining water can be drained out if any. Chemical for combustion improver can be dosed. At this stage , the oil is well processed and ready for use. 8. For burning process, the oil is drawn by booster pump from daily service tank to closed mixing column via coarse filter. From there the circulating pump feed oil to end heater to give correct injection viscosity control by Visco-therm unit. piping from end heater to fuel
  • 156.
    pump and injectorsare provided with heating arrangement, and heated oil is led to pass through back flush filter which having filtering capacity up to 1 micron particles. SHIP CHARTER
  • 158.
    F R Chowdhury Inshipping when a ship is hired it is always referred to as being on charter. The owner of the ship is still referred to as the owner and one who hires the ship or space thereof is referred to as the charterer. The instrument of agreement is known as the “charter party”, commonly called C/P. There are standard forms for different types of charter devised by various international trade associations and chambers of trade and commerce including the ICC, BIMCO and the Baltic Exchange. C/P is normally drawn by mutually (ship-owner and charterer or their agents) agreeing to various clauses of one of the specific forms with special conditions or exception/ exemption noted by lines. The coal, grain rice, timber, stone, ore, fertiliser, and other trades all have their own forms of charter-party. There are 3 conventional types of charter. They are: 1. Demise or Bare-boat charter 2. Time charter 3. Voyage charter Demise or bare-boat charter: as the name implies it is the charter in which the charterer hires the ship for a long period of time, mostly in newly built condition directly from the yard, and takes delivery of the ship with no crew, stores or bunkers. In other words the delivery of the ship is made in its bare state. The charterer employs his staff to man the vessel, puts on board stores, provision and spares as considered necessary, takes bunkers, finds cargo and employs the vessel. In most cases the insurance of the vessel may be also undertaken by the charterer. The charterer takes the responsibility of repair, maintenance, survey, certification and docking. The owner has no operational responsibility. The oil companies normally operate the tankers under bare-boat registry (often taken as a new delivery from the yard). The charterer operates the vessel (in lawful trade) in a manner as if s/he is the owner. The charterer can even put his/ her own marking on the funnel. However, the charterer cannot raise any cash/ finance against the ship because s/he is still not the owner. Some countries also allow registration of a ship under bare-boat charter for the period of charter or if the C/P leads to eventual sale of the ship to the charterer. However, the C/P has to have a clause allowing the charterer to register the ship under a different flag for the period of charter. The Administration of the bare-boat registry will evidently seek the consent of the primary register before the vessel is registered under bare-boat registry. Time charter: The ship is chartered for a specific period, say about six months to a year, at a fixed rate (normally a daily rate) with option to extend the period to complete a voyage. On mutual consent the charter may be renewed or extended for further period. Charter hire is normally paid in advance, say about 15 or 30 days at a time. The owner retains the master and the crew and continues to pay their wages. The owner continues to pay for the insurance (hull and machinery and P&I for the crew). The charterer may take a P&I cover for cargo or other claims. There are special charterers’ P&I clubs to provide coverage of the charterers’ requirements. The owner also remains responsible for repair, maintenance, survey and certification. The vessel is normally put “off-hire” for the period vessel becomes/ remains non-operational.
  • 159.
    The charterer findsthe cargo and employs the vessel. He pays for fuel, pilotage and port dues. He also pays for stevedoring, dunnage, lashing, tomming etc., if any. The charterer or his agents issues the B/L (Bill of Lading). If the master is required to sign the B/L he does so “for and on behalf of the charterer”. The owner who also pays for the fresh water consumed by the crew pays lubricating oil, being a part of the ship’s maintenance. The charterer may put its own marking on the funnel. Normally there is “on-hire” and “off-hire” survey at the time of delivery/ re-delivery to ensure that the ship is returned to the owners in the same state as was chartered. Compensation is paid for any damages caused during the charter. Differences in the quantity of oil and water are normally settled at the rate prevailing at the port of re-delivery. The owners pay for crew (for routine operation and maintenance) but any over-time for the business of the charterer is paid for by the charterer. The master abides by and carries out all lawful advice and instruction of the charterers. Charterer’s representative or Cargo Superintendent may be allowed to stay on board for which the owners may claim boarding expenses. Entertainment (hospitality) expenses in respect of pilot, port officials, customs etc. are reimbursed by the charterers. There are also trip time charters, which are for shorter durations related to one specific voyage between two or more ports. The principle remains the same as long term time charter parties. Voyage charter: It is in fact an agreement between the owner (carrier) and the charterer (shipper) to carry a given quantity of cargo from a point A to a point B at an agreed rate of freight per ton. It normally refers to a quantity with +/- 2% option for either party. The ship will serve “Notice of Readiness” on arrival at loading port when it is ready for loading. If it is on liner terms the owner (carrier) employs stevedores at both ends and pays for it. However, the charterer must provide the cargo to the hook for loading and away from the hook at the port of discharge. However, in most voyage charter the loading and discharging is done by the charterer. The C/P will stipulate either on FIO (free in out) or FIOST (free-in-out, stowed and trimmed) basis and the rate at which the loading and discharging will be done by the charterers. If stipulated in the C/P the ship may give notice of arrival at the port of discharge to charterer and the charterer’s agents may handle the ship. The C/P stipulates a given rate of loading/ discharging (time factor) and if the charterer fails to maintain the flow at the given rate and causes delay to the ship then demurrage is payable by the charterer to the owner at a pre agreed rate. Similarly if the charterer handles the ship at a rate faster than stipulated and thereby releases the ship ahead of schedule then the owner pays to the charterer “despatch” money which is normally fixed at a rate lower than the demurrage. Generally it is fifty percent or half of the agreed demurrage rate. In voyage charter the owner meets all expenses relating to the ship and its operation. The charterer pays for the cargo carried at the agreed rate. Bulk import by state owned organisations through tender/ quotation normally invite bids for a certain quantity of a specific cargo (normally import) to be delivered to a point at an agreed rate. This involves for the supplier to buy the goods and ship it through voyage charter. The
  • 160.
    ship is requiredto serve notice of readiness and the importer (consignee) will take delivery of the goods at a stipulated rate of discharge with provision for demurrage. If a B/L is required for banking purpose then it is signed with a clause “all terms and conditions as per C/P”. It is quite possible for the same ship to be first on bare-boat charter with one party, time charter with a second party and then finally on a voyage charter or liner engagement. In modern global shipping there is also charter for space or slot charters. NYPE and GENCON: NYPE and GENCON charter parties are most frequently used for time and voyage charters respectively. These are standard forms which have undergone many revisions. There are also many bespoke (tailor made) charter parties for genre specific shipments. BIMCO is one of the major organisations which introduce specific Rider Clauses to Charter Parties, depending upon the frequent changes to shipping trade. The Piracy Clause is one such example of a new introduction since the Somalian Piracy operations created problems with shipping routes. Disputes and Arbitration: Like every contract, Charter Parties may also have their usual disputes. Resolving these is through an appropriate Clause such as the Arbitration Clause. The most frequent place agreed is in London with English law to apply. Arbitrators are generally members of the LMAA. The arbitrators “award” is often accepted as a solution to the dispute. There are however a good number of these being challenged at the court of First Instance with further appeals working its way up to the House of Lords where major maritime cases are discussed and judgments are issued. These form the back bone of English Maritime Law. The Ship Broker: The intermediate party to drawing up a Charter is the ship broker, who is the common party to the Owner and the Charterer. Reputable brokers are also members of BIMCO as well as members of The Institute of Shipbrokers in London where they preach and practice the term “Our word, our bond”. Fixture Notes: There are however Owners and Charterers who engage in Charter Parties directly. Sometimes they tend to fix vessels on a “Fixture Note” which is a brief contract having just the major points of a Charter such as Freight (or Daily hire rate), Laycan, Loading and Discharging rates and Demurrage and Despatch rates. They avoid the use of lengthy charter parties. COA: And finally, we also have the existence of COAs or Contract of Affreightment, the main purpose being to “oblige a carrier to lift a fixed or determinable quantity of cargo of a specified type over a given period of time.” Usually, this contract is not restricted to one particular vessel, but operates as a series of voyage charters. (Original by F R Chowdhury in July/ 2011 & revised by Capt. Ghulam Hussain in Dec/ 2017).
  • 161.
  • 163.
    F R Chowdhury ImageCredit: ClassNK 1. What is PSC: It is customary to respect law of the land. You will appreciate that I will have to comply with laws of Malaysia so long I am in Malaysia no matter what my nationality is. The principle of Port State Control is based on this simple philosophy. A ship that enters my waters will have to comply with my legal requirements and standards. You might wonder as to how many countries’ laws the ship has to comply with? Fortunately the national laws are based on requirements of common international conventions. This means to say that the requirements relating to safety, security and protection of marine environment are derived from common international conventions and as such are similar to each other’s. This amounts to say that all merchant ships trading around the world have to comply with minimum standards specified in international conventions. Ships will have to meet national standards (whichever flag they are registered in) and when abroad will have to meet the standards of the trading partner. With checks at both ends there is no room for rogue ship- owners to operate. This is how the world of shipping is expected to reach a level of ever higher standards. 2. Spirit of cooperation: PSC does not mean tit for tat. “You detain my ship and now I detain your ship”. – No, it is not that. It is rather “Don’t worry. You may not be there. I will be there to ensure the safety of your ship and crew.” All responsible administrations have the same common goals and through FSI (Flag State Implementation) and PSC (Port State Control) they achieve the same. FSI and PSC are complimentary to each other to achieve safer and cleaner sea. 3. International instruments that make reference to PSC: All major international conventions have reference to the provision of port state control. The philosophy is: it applies to own ships (wherever they may be) and other ships when in my waters. This is how it is imposed on one and all equally. The major international conventions that make reference to PSC are: a) International Convention on the Law of the Seas, 1982 (UNCLOS-82); b) International Convention on Safety of Life at Sea, 1974 (SOLAS-74); c) International Convention on Prevention of Pollution at Sea, 1973/ 78 (MARPOL-73/ 78); d) International Convention on Standards of Training, Certification and Watch-keeping for Seafarers, 1978 (STCW-78); e) International Convention on Load Lines, 1966 (LL-66); f) Int. Con. On Civil Liability for Oil Pollution Damage, 1969 (CLC-1969-92); g) International Convention on Prevention of Collision at Sea, 1977 (COLREG-77);
  • 164.
    h) International Conventionon Ballast Control and Monitor, 2004 (BWCM-2004); i) International Maritime Labour Convention, 2006 (ILO-MLC-2006). 4. Standards higher than Convention requirements: Every member state has the right to set a level of standards higher than the convention requirements. Such higher standards may only be applied to their own ships. Convention does not allow a member state to impose such higher standards to visiting foreign ships. Being a party to a convention means a commitment to implement, support and promote the convention requirements and standards. However, this should not be confused with the inherent right of a sovereign state to make their own law to apply to all if the state is convinced that such requirement is in the common interest. However, such law should have no reference to any international instrument. 5. National legislation implementing international conventions: A sate is governed by its own laws. The court recognises national laws published in the official gazette. It does not go by what any official may sign abroad. However, once a state becomes a party to an international convention, it can freely refer to various provisions of the convention in its legislation. As a matter of fact, it is a better way of drafting legislation rather than re-writing the entire convention again. However, certain things are not specified in the convention. They are for each state to do their own way. Those points must be covered otherwise the law will remain incomplete. The law must make a focal administrative authority responsible for its execution and compliance including issue of any exemption, equivalence etc. The law must have appropriate penal provision. 6. Ships flagged under non-party states: While exercising PSC, shall we exonerate ships that fly flag of states that are not party to any specific convention? No, if such ships are allowed to get away with their deficiencies on the plea of not being a party to the convention then the spirit of the convention shall be defeated. The world will be full of sub-standard ships. That is why the convention stipulates that no favourable treatment shall be given to ships of non-party states. They will have to meet the same standards. This is a unique way to bring states under the conventions and ensure compliance of required standards by all ships. In other words, it means global compliance of convention standards. 7. Ethical principle of practise before preach: There is something known as FSI (Flag State Implementation). It is the duty of the national administration to ensure that all ships under its flag comply with convention standards. The Flag Administration have jurisdiction over its own ships wherever they may be. The Administration can inspect its ship at random in addition to the requirements of statutory survey and certification. This is one way to ensure that ships maintain the highest standards of safety at all times. The Administration can then stand high above head and shoulders to say that it preaches what it practices and that there is no double standards. Importance of life and environment is equally important whether on own ships or foreign ships. 8. National maritime administration and Port authority:
  • 165.
    The term “PortState Control” has nothing to do with Port Administration. The responsibility rests with the Administration of the state to which the port belongs. Port authority shall keep Administration informed of ships’ movement. The Administration shall then decide which ships it would like to inspect. The decision shall be based on various factors: a) Flag of the ship and its reputation; b) Age of the ship; c) The RO (society it is classed with) and class records; d) Any previous history of PSC detention; e) If operating under any MOU then any exchange of information; f) Any complaint or any other report. 9. Limited role of port authority: The port authority cannot conduct PSC because of conflict of interest. Supposing that the Port Authority was allowed to conduct the PSC, then the Harbour Master could detain a ship with minor deficiencies and then charge the ship for over stay to make additional revenue earning for the port. However, the Port Authority may like to see that the ship has sufficient insurance cover to pay for any harm or damage done to the port or environment. The pilot may confirm this as s/he boards the vessel and may refuse to handle the vessel that has no cover. 10. Role of Classification Societies: PSC is essentially an Administration responsibility that cannot be delegated. The inspection is supposed to be free of charge and as such administration cannot ask someone else to do it. Besides a particular ship may have been certified by the relevant society and as such it cannot supervise its own work. As a matter of principle a classification society would not like to displease a ship-owner. So, ROs cannot be employed to conduct PSC. However, relevant RO gets involved as soon as any deficiency is noted. The Society will ensure that all appropriate actions are taken to put the ship back in good order as it existed before the deficiency was noted. In some cases new certificates are issued (after restoration work is satisfactorily completed). 11. MOU: The term MOU means Memorandum of Understanding. It is normally a regional agreement among a number of neighbouring states to conduct PSC in a coordinated manner. MOU normally has a secretariat which maintains all necessary data and through this centre they exchange necessary information. If a vessel is released from previous port with a commitment to conduct repairs next port, the information is relayed accordingly. If the vessel does not turn up in next port, she may even be banned from entering the MOU region. If a ship has been inspected in previous port with no deficiency then the information is available to avoid any duplication. This is how MOU saves time and energy but makes coordinated action more effective. MOU also gives the opportunity to share knowledge and experience. Each MOU Secretariat develops its own convenient reporting form in the shape of check-list. A number of easy to understand codes are used. There is also additional space to write important observations to complement the check-list. On return to office the surveyor feeds
  • 166.
    the report onthe computer and all MOU states get to see and know. However, it must be understood that international conventions make no reference to MOU. These are voluntary regional agreements based on common requirements and understanding to facilitate coordinated operation of PSC. The United States (USA) is not a party to any MOU. It operates PSC on its own. Canada is a party to two MOUs – one for Atlantic region (Paris MOU) and other for Pacific region (Tokyo MOU). 12. Three stages of PSC: There are three logical stages of PSC. They are: a) Certificates and documents – whether the ship has all statutory certificates, documents and other information valid and up to date; b) Whether all machinery and equipment are in Good Working Order; c) If the crew are well trained and familiar with their assigned responsibilities. It is not necessary that all three stages will always be carried out. The surveyor should be competent enough to know and understand in each case how essential it is to progress further. 13. Three categories of report: On conclusion of the inspection there could be one of the three types of reporting: a) Clean report – no deficiency; b) Minor deficiency – not serious enough for detention. There are again two courses of action – to give a warning that vessel must not come again with such deficiency – to attach a condition that deficiency must be rectified within a period, preferably in next port. Next port or MOU members must be notified. c) Detention – serious deficiency leading to detention. 14. Detention: Detention is justified only when the inspector is convinced that allowing the ship to proceed to sea may endanger life, property or environment. However, vessel should be allowed to proceed to a port with necessary repair facilities if such facilities are not available in the port of inspection. In extreme cases ship may be advised to carry some substitute equipment for such journey. Since detention may eventually lead to legal challenge, the detention notice must also make reference to provisions of national law in addition to convention requirements. Ship shall be served with a detention notice. It is for the ship to let owners/ managers, agents and RO/ Classification Society know about it. PSC authority shall notify flag state or their local mission. In order that the detention is duly enforced the authority shall also notify port and customs authority as well as the Coastguard. 15. Difference between arrest and detention: Detention by PSC inspector is an administrative action permissible under the law for reasons of safety whereas ships may be arrested by a court order against any claim. Arrest of ship is a judicial matter.
  • 167.
    16. Can fine/penalty be imposed for deficiencies found under PSC? No, ships may only be detained until it is made safe to proceed to sea. No judicial measure need to be taken. The question of imposing fine/ penalty does not arise and is not permissible. 17. Can the Administration charge fees for PSC inspection? No, PSC inspections are done for reasons of safety. It is humanitarian service to protect life and environment. Ship-owner cannot be charged because they never asked for such inspection. However, when the ship asks for a further visit of a surveyor/ inspector to give clearance certificate, it will be justified to charge for such services. 18. What PSC means to seafarers: Seafarers want to sail on a safe ship. A good PSC inspection goes a long way in making the ship safer. Seafarers must provide full cooperation to PSC inspector in their own interest. 19. How to avoid PSC detention: Ships should comply with all applicable requirements and maintain to the highest standards of safety and pollution prevention. A list of certificates and documents is attached herewith. Ships should comply with those requirements that apply to them. 20. Good governance by Administration: Every Flag State should be concerned about their own reputation. It is important that following points are taken into account: a) Be a Party to all applicable International Conventions and Protocols; b) Appropriate legislation giving force of law to applicable provisions of international instruments; c) Well trained and competent persons in the Administration; d) Documented procedures for major operational matters; e) Conduct FSI and PSC with the same equal motive and goals; f) Audit/ review of performance by ROs; g) Maintaining highest standards of seafarers’ training and certification; h) Inquiry/ investigation of accident/ casualty only to find root causes for possible improvement (no-blame culture ensuring that such inquiry should have no bearing on any judicial inquiry or right to sue each other for damages); i) Record-keeping; j) Periodical review of all activities and possible improvements. (Second Edition, published by the author on 12-March-2017) ENCLOSED SPACE ENTRY
  • 169.
    By Maklub AlMostofa Enclosed Space: For the purpose of this Guide, an ‘Enclosed Space’ is defined as a space that has the following characteristics:  Limited openings for entry and exit.  Unfavourable natural ventilation.  Not designed for continuous worker occupancy Enclosed spaces include, but are not limited to:  o  Cargo spaces  Double bottoms  Fuel tanks  Ballast tanks  Cargo pump-rooms  Cargo compressor rooms  Cofferdams  Chain lockers  Void spaces  Duct keels  Inter-barrier spaces  Boilers  Engine crankcases  Engine scavenge air receivers  Sewage tanks Many of the casualties that have occurred in enclosed spaces on ships have resulted from people entering an enclosed space without proper supervision or adherence to agreed procedures. In almost every case, the casualty would have been avoided if the simple guidance in this Chapter had been followed. The rapid rescue of personnel who have collapsed in an enclosed space presents particular risk. It is a human reaction to go to the aid of a colleague in difficulties, but far too many additional and unnecessary casualties have occurred from impulsive and ill-prepared rescue attempts. Assessment of Risk In order to ensure safety, a risk assessment should be carried out. Gas tests carried out prior to entry into the space should reflect the contaminants that can reasonably be expected to be present within the space, taking into account the previous cargo carried, ventilation of the space, structure of the tank, coatings in the space and any other relevant factors.
  • 170.
    When preparing forentry into a ballast tank or void space where hydrocarbon vapours may not normally be present, it is prudent to test the space for hydrocarbon vapour or H2S if the space is adjacent to a cargo or bunker tank. This is particularly important if entry is being made to investigate the possibility of bulkhead defects. Respiratory Hazards Respiratory hazards from a number of sources could be present in an enclosed space. These could include one or more of the following: o Hydrocarbon vapours, such as butane and propane. o Toxic contaminants associated with organic vapours, such as aromatic hydrocarbons, benzene, toluene etc. o Toxic gases, such as benzene, hydrogen sulphide and mercaptans. o Oxygen deficiency caused by the presence of inert gas, oxidation (rusting) of bare steel surfaces, or by microbial activity. o Solid residues from inert gas and particulates, such as those from asbestos, welding operations and paint mists. Hydrocarbon Vapours During the carriage and after the discharge of hydrocarbons, the presence of hydrocarbon vapour should always be suspected in enclosed spaces for the following reasons: o Cargo may have leaked into compartments, including pumprooms, cofferdams, permanent ballast tanks and tanks adjacent to those that have carried cargo. o Cargo residues may remain on the internal surfaces of tanks, even after cleaning and ventilation. o Sludge and scale in a tank that has been declared gas free may give off further hydrocarbon vapour if disturbed or subjected to a rise in temperature. o Residues may remain in cargo or ballast pipelines and pumps. The presence of gas should also be suspected in empty tanks or compartments if non- volatile cargoes have been loaded into non-gas free tanks or if there is a common ventilation system which could allow the free passage of vapours from one tank to another. Toxic contaminants could be present in the space as residues from previous cargoes, such as benzene or hydrogen sulphide. To be considered safe for entry, whether for inspection, Cold Work or Hot Work, a reading of less than 1% LFL must be obtained on suitable monitoring equipment. Toxic Gases: o Benzene Checks for benzene vapour should be made prior to entering any compartment in which a cargo that may have contained benzene has recently been carried. Entry
  • 171.
    should not bepermitted without appropriate personal protective equipment, if statutory or recommended TLV-TWAs are likely to be exceeded (see Section 2.3.3.2). Tests for benzene vapours can only be undertaken using appropriate detector equipment, such as detector tubes. Detector equipment should be provided on board all ships likely to carry cargoes in which benzene may be present. o Hydrogen Sulphide H2S is present in some crude oils and in some products in varying concentrations. Where the concentration is high, the oil is often referred to as being ‘sour’. H2S is very soluble in water. General practice and experience indicates that washing a tank with water after carrying a cargo containing H2S should eliminate the hydrogen sulphide vapour within the space. However, prior to entry into an enclosed space which has previously carried oil containing H2S, or where the presence of H2S vapour may be expected, the space should be ventilated to a reading of less than 1% LFL on a combustible gas indicator and tested for the presence of H2S using a gas detector tube. Care should be taken not to rely on the use of catalytic H2S sensors which may have a cross-sensitivity with hydrocarbon vapour. Since H2S is heavier than air, it is very important that the bottom of any space is thoroughly tested. When carrying a cargo containing H2S, particular attention should be given to the possibility of the presence of H2S in locations such as pumprooms, deck stores and in ballast tanks. There is a high probability of the presence of H2S in ballast tanks due to the gas being drawn into the tank when deballasting during the loading operation. Mercaptans Mercaptans are present in the vapours of pentane plus cargoes and in some crude oils. They may also be present where oil residues have been in contact with water for extended periods. The presence of Mercaptans can be detected by the use of chemical detector tubes. Their concentration should be reduced to 0.5 ppm to avoid discomfort to personnel and nuisance smells. Oxygen Deficiency Before initial entry is allowed into any enclosed space, the atmosphere should be tested with an oxygen analyser to check that the air contains 21% oxygen. This is of particular importance when considering entry into any space, tank or compartment that has been previously inerted. Lack of oxygen should always be suspected in all enclosed spaces, particularly if they have contained water, have been subjected to damp or humid conditions, have contained inert gas or are adjacent to, or connected with, other inerted tanks. Products of Inert Gas By-products of combustion when inert gas is produced from boiler flue gas or from an inert gas generator include carbon monoxide and carbon dioxide.
  • 172.
    Carbon monoxide isa toxic gas that may be present in cargo tank atmospheres following gas freeing and in spaces containing components of the inert gas plant. Carbon dioxide is not toxic, but presents a smothering hazard. Adequate ventilation is required to maintain a normal oxygen level in air of 21% by volume in the space and to eliminate any hazard. Atmosphere Tests Prior to Entry No decision to enter an enclosed space should be taken until the atmosphere within the space has been comprehensively tested from outside the space with test equipment that is of an approved type and that has recently been calibrated and checked for correct operation. The appropriate atmosphere checks are:  Oxygen content is 21% by volume.  Hydrocarbon vapour concentration is less than 1% LFL.  No toxic or other contaminants are present. Care should be taken to obtain measurements from a representative cross-section of the compartment by sampling at various depths and through as many deck openings as practicable. When tests are being carried out from deck level, ventilation should be stopped and a minimum period of about ten minutes should be allowed to elapse before readings are taken. Even when tests have shown a tank or compartment to be safe for entry, pockets of gas should always be suspected. If extensive work is to be carried out within a large space, such as a cargo tank, it is recommended that a full assessment of the tank atmosphere is undertaken after the initial tests have been satisfactorily carried out and recorded. The person undertaking the full assessment should enter the tank carrying an emergency escape breathing device and a personal gas monitor, in addition to the gas testing instrument. The tank atmosphere should be checked frequently during this entry, with particular attention being placed on testing the work location(s) and places that are inaccessible for testing from the deck. On satisfactory completion of this additional atmosphere test, the results should be recorded as required by the appropriate safety procedure in the Safety Management System. While personnel are in a tank or compartment, ventilation should be continuous. Regeneration of hydrocarbon gas should always be considered possible, even after loose scale or sludge has been removed. Continual checks on the atmosphere in the space should be made as specified in the Safety Management System. Atmosphere tests should always be made after any interruption or break in the work. Sufficient samples should be drawn to ensure that the resulting readings are representative of the condition of the entire space. When entering cargo and bunker tanks, all the tanks and spaces adjacent to the space to be entered should also be tested for hydrocarbon gas and oxygen content and,
  • 173.
    where appropriate, theinert gas pressure should be lowered to reduce the possibility of any inter-tank leakage. Notwithstanding this precaution, personnel should remain alert to the possibility of leakage of hydrocarbon gas from adjacent spaces or from pipelines running through the tank. Control of Entry into Enclosed Spaces It is the responsibility of the Company to establish procedures for safe entry of personnel into enclosed spaces. The process of requesting, raising, issuing and documenting permits to enter into an enclosed space should be controlled by procedures in the ship’s Safety Management System (SMS). It is the Master’s responsibility to ensure that the established procedures for entry into an enclosed space are implemented. The Master and Responsible Officer are responsible for determining whether entry into an enclosed space may be permitted. It is the duty of the Responsible Officer to ensure:  That the space is ventilated.  That the atmosphere in the compartment is tested and found satisfactory.  That safeguards are in place to protect personnel from the hazards that are identified.  That appropriate means for controlling entry are in place. Personnel carrying out work in an enclosed space are responsible for following the procedures and for using the safety equipment specified. Prior to entry into an enclosed space, a risk assessment should be completed to identify the potential hazards and to determine the safeguards to be adopted. The resulting safe working practice should be documented and approved by the Responsible Officer before being countersigned by the Master, who confirms that the practice is safe and in compliance with the ship’s Safety Management System. The permit, or other enabling document, should be sighted and completed by the person entering the space, prior to entry. The controls required for safe entry vary with the task being performed and the potential hazards identified during the risk assessment. However, in most cases, an Entry Permit System will provide a convenient and effective means of ensuring and documenting that essential precautions have been taken and, where necessary, that physical safeguards have been put in place. The adoption of an Entry Permit System, which may include the use of a check-list, is therefore recommended. Permission to continue work should only be given for a period sufficient to complete the task. Under no circumstances should the period exceed one day. A copy of the permit should be prominently displayed at the entrance to the space to inform personnel of the precautions to be taken when entering the space and of any restrictions placed upon the activities permitted within the space.
  • 174.
    The permit shouldbe rendered invalid if ventilation of the space stops or if any of the conditions noted in the check-list change. Restricting the issue of approvals, such as entry permits, so that all cargo tanks which are safe to enter are shown on one document, may be found to simplify the paper administration, avoid overlapping and reduce the possibility of confusion as to which approval applies to which tank. However, if such a system is used, there must be rigorous control to ensure cancellation of existing permits, and that the atmospheres of all named tanks are correctly tested at the time of issue so that an effective extension of a period of validity does not occur by default. It will be particularly important to ensure that the permit process is supplemented by the marking of tank lids with notices indicating which tanks are safe to enter. Inspection of cargo tanks after cleaning and before loading can require an independent surveyor to enter the tank. All relevant tank entry procedures must be observed. Safeguards for Enclosed Space Entry Before allowing access to the space, the Responsible Officer should ensure that:  Appropriate atmosphere checks have been carried out.  Piping, inert gas and ventilation systems have been isolated.  Effective ventilation will be maintained continuously while the enclosed space is occupied.  Fixed lighting, such as air-turbo lights, are ready for extended entry periods.  Approved self-contained, positive pressure breathing apparatus and resuscitation equipment is ready for use at the entrance to the space.  A rescue harness, complete with lifeline, is ready for immediate use at the entrance to the space.  A fully charged approved safety torch is ready for immediate use at the entrance to the space.  A responsible member of the crew is in constant attendance outside the enclosed space, in the immediate vicinity of the entrance and in direct contact with the Responsible Officer.  All persons involved in the operation should be trained in the actions to be taken in the event of an emergency.  Lines of communications have been clearly established and are understood by all concerned.  Names and times of entry will be recorded and monitored by personnel outside the space. The personnel undertaking the task should ensure that such safeguards are put into effect prior to entering the space. The personal protective equipment to be used by people entering the space must be prescribed. The following items should be considered:  Protective clothing including work clothing or protective suits, safety boots, safety helmet, gloves and safety glasses.
  • 175.
     For largespaces, or where climbing access will be undertaken, the wearing of safety harnesses may also be appropriate.  Approved safety torches.  Approved UHF radio.  Personal gas detector or an area gas detector and alarm.  Emergency Escape Breathing Device(s). Evacuation from Enclosed Spaces If any of the conditions that are stated on the permit for entering the space change, or the conditions in the space are suspected of becoming unsafe after personnel have entered the space, personnel should be ordered to leave the space immediately and not be permitted to re-enter until the situation has been re-evaluated and the safe conditions stated on the permit have been restored. Sample of Enclose Space Entry:
  • 179.
    You can readmore by following the below link:  http://www.westpandi.com/Publications/News/Archive/IMO—Revised- Recommendations-for-Entering-Enclosed-Spaces-aboard-Ships/  http://www.standard- club.com/media/24153/AMastersGuidetoEnclosedSpaceEntry.pdf A SHORT NOTE ON ISPS CODE A Short Note on ISPS Code from Mohammud Hanif Dewan M.Phil. PROBLEMS IN BOILERS
  • 181.
    Image Credit:www.globalspec.com Some commonboiler problems are described below: Fires Cleanliness of the heat recovery surfaces after the boiler can often be judged by observing the gas pressure differential above and below. Any significant rise in this value should be attended to. Whilst good combustion conditions will minimise the risk, deposits allowed to accumulate in this area are a fire risk and, should fire take hold undetected, it can prove impossible to control and can wreck the heat exchanger, or even the whole boiler. There is plenty of evidence of soot fires leading on to hydrogen fires. Soot Fires The ignition of an accumulation of soot, rich in carbon, caused by poor combustion either in ort or when operating at low power for prolonged periods, can when supplied with the necessary oxygen be the source of a fire sufficiently intense to melt and burn steel. Air heaters, with their thin steel plates or air tubes and an abundance of oxygen, can, unless kept clean, be very susceptible to this kind of damage. Hydrogen Fires Instances have occurred in which the tubes of watertube boilers, superheaters, economisers and exhaust gas heat exchangers have, as a result of an intense fire, literally melted and run away in streams. Sometimes in the case of vertical tubes, they have melted and flowed back into their headers to solidify. According to the engineers who investigated these cases, the fires were subsequent to the overheating of tubes which were short of water or steam. Reasons of ‘hydrogen’ fire in a watertube boiler or exhaust gas heat exchanger: In the watertube boiler the importance of always ensuring an adequate steam circulation through superheaters has already been mentioned, and cannot be overstressed. Additionally, the firing rate, actual location of the superheater in the boiler, the inner and outer surface
  • 182.
    cleanliness and conditionof the superheater tubes, and possible maladjustment of the burner equipment causing ‘flaming through’ screen tubes, can all influence the likelihood of severe overheating of these tubes. When overheating of a superheater due to insufficient steam circulation is very severe, the tube material may ignite at about 700°C and, burning in the steam, produce free hydrogen. The iron will continue burning independently of any supply of oxygen from the air, and the hydrogen produced by the reaction will burn on coming into contact with air. This means that once such a fire has started there are likely to be two fires burning simultaneously, one, iron burning in steam and the other, hydrogen burning in air, the combined fire being self supporting and probably lasting until the supply of steam is exhausted. The conditions necessary for the initiation of a hydrogen fire fortunately rare are generally accepted to be as follows: 1. Tube metal temperatures of over 705°C. 2. Tubes with some steam content (usually quiescent or of poor circulation). 3. The presence of a catalyst in the form of a carbon ash. The extreme importance of adequate steam circulation was vividly demonstrated in one case where one of the two D type main boilers of a VLCC burnt out. In this incident, subsequent to a tube burst and reduction of steam pressure in one boiler, the NR stop valve shut and, before low water level shut off the fuel, a hydrogen fire started in its steam starved superheater. This white hot fire spread throughout the boiler melting and burning most of the tubes, and also initiated soot fire in the air heater. Water wall and screen tube headers were subsequently found to be blocked solid with plugs of steel which had formed when the molten boiler tubes and run back into their holes. In the foregoing incidents with water tube boilers the source of heat responsible for the overheating has been the boiler burners. Such fires do, however, occur in finned tube exhaust gas heat exchangers and boiler economisers, where the source of heat is flue gas with a temperature much too perchance during a soot fire; the unit concerned is not being circulated, the intense heat of the soot fire, rich in carbon, may initiate a hydrogen fire and that this, as in the case of boiler superheater fires, once started, is self-supporting until al steam is exhausted. It is important, therefore, that boiler economisers and exhaust gas heat exchangers are kept clean on the gas side to prevent soot fires, and that if defective are either bypassed on the gas side, or if not bypassed have their defective sections properly blanked off, drained and vented. Sometimes, due to tube failure in an economiser if the individual tube cannot be isolated, or if the failures are of a multiple nature, it becomes necessary to make an emergency bypass of the economiser on the water side. Ordinarily, the gas temperature in this zone will not be sufficiently high to cause any distress to the metal parts, but there will be a fire risk due to the overheating of any deposits on the tubes. Sootblowers should therefore be operated prior to operation with the economiser bypassed, a suitable reduced firing rate should be established and the gas temperature into and out of the bypassed unit monitored, the plant being shut down at the first sign of untoward readings. Such events are also known to have occurred in diesel exhaust gas boilers and, apart from keeping them clean, a sensible precaution with this equipment is to leave the circulating pump running, after the engine is shut down, to cool
  • 183.
    down the unitand to ensure that air is not admitted until cooler conditions prevail. The only cure is prevention. Furnace Explosions Furnace explosions or on a lesser scale ‘blow backs’ generally occur when volumes of oily vapour and air, present in a furnace in explosive proportions, are ignited, although sudden admission of air to a fuel-rich burner flame may well produce the same result. These explosions should not occur in boilers fitted with automatic sequential controls, as these, apart from controlling the fuel to air ratio also ensure adequate purging before ignition. Even in the best designed system, however, automatic light-up failures do occur, and it is then, when going over to manual control, often in a hurry that the wrong action is sometimes taken, resulting in an explosion. Failure to obtain ignition at the first attempt must be followed by adequate purging. Explosions in watertube boilers with their large capacity furnaces can, be a serious occurrence, often involving the loss of lives. These explosions usually occur when steaming conditions are not stabilised, as for instance during a vessel’s fitting-out period when steam is intermittently required for testing auxiliaries. At such times the operation of the boiler is sometimes a divided responsibility, and may well be under manual control without all its safety devices completely installed. Boiler operation should always be the responsibility of one qualified engineer who full appreciates, from the furnace explosion aspect, the vital necessity of adequate pre-ignition purging, and who is aware of the possibility; especially with membrane walled boilers, of a serious furnace explosion pulling tubes out of drums and disgorging the boiler contents into the engine room. Laying-up Boilers During idle periods precautions have to be taken to protect boiler internal surfaces against corrosion. Two methods are in common use dependant on the length of lay-up. For short periods up to say a maximum of one month, the boiler, superheater desuperheater and economiser, with all valves and cocks shut, are completely filled with hot distilled de- aerated alkaline water – daily checks subsequently being made to ensure that fullness and alkalinity are maintained. In the second methods, used when longer lay-ups are envisaged, the boiler, superheater, desuperheater and economiser are completely dried out using heating stoves in the drums and hot air through the tubes. When dry valves and cocks are shut tight, all doors replaced (using new joints) and the boiler hermetically sealed – trays of a drying agent such as ‘silica gel’; usually being inserted before sealing up. In the case of auxiliary boilers which operate under intermittent steaming condition corrosive conditions are likely to occur both internally and externally unless precautions are taken during their off periods. A method frequently used, always assuming steam is available from another source is to embody simmering coils in their water drums. The use of such coils enables a slight pressure
  • 184.
    to be maintainedin the off duty auxiliary boiler, thus eliminating the risk of air ingress, and the gas side is kept warm and dry. Tube Failures: Tube failures can occur at very inopportune moments, renewals are costly and a ship may be delayed; it is of the utmost importance, therefore, when active pitting at present, that its cause is established and obviated. In most cases, having established the cause and satisfied oneself regarding the internal condition of the tubes, it is an advantage to chemically clean the boiler so that any oxide scabs covering pits are removed, prior to re-steaming the boiler under corrected water treatment conditions. While examining steam drums internally attention should be paid to the condition and fastenings of any fittings not removed for access purposes – internal pipes to desuperheaters, internal feed pipes, low-water pipes, low-water alarms and in particular steam driers. The problems associated with furnace refractory materials, particularly on vertical walls, have resulted in two water-wall arrangements without exposed refractory. These are known as ‘tangent tube’ and ‘monowall’ or ‘membrane wall’. Fig 2. Tangential and monowall arrangement (Source: Seamanship International PC CD-ROM Engineering Knowledge) In the tangent tube arrangement closely pitched tubes are backed by refractory, insulation and the boiler casing. In the monowall or membrane wall arrangement the tubes have a steel strip welded between them to form a completely gas-tight enclosure. Only a layer of insulation and cladding is required on the outside of this construction.
  • 185.
    The monowall constructioneliminates the problems of refractory and expanded joints. However, in the event of tube failure, a welded repair must be carried out. Alternatively the tube can be plugged at either end, but refractory materials must be placed over the failed tube to protect the insulation behind it. With tangent tube construction a failed tube can be plugged and the boiler operated normally without further attention. Sometimes it is difficult to find the failed tube, in an exhaust gas boiler with closely fitted finned tubes for example, a method, which has found success, is ultrasonic detection. Equipment required is a microphone pickup, connected to an oscilloscope. • Pressurise the tube stack and headers with air. • Enter the gas space with the microphone pick up. • Go round the tube stack with the microphone. • The maximum air hiss will give the maximum deflection on the oscilloscope. • The leaking tube will be in that area. Temporary Repairs To Membrane Or Monowalls At Sea (Ships’ Personnel) The method of tube repair used in an emergency at sea would depend principally on whether a competent welder and machine are available. If not, the suitable plugs or expandable blind nipples for each of the failed tubes, should be available and also a supply of protective refractory to prevent subsequent burning through of the casing in way of the blanked-off tube. (a) Welded repairs: Welded repairs are usually of a patch nature and have the advantage that as the tube remains in use it is not necessary to protect it with refractory. A butt welded patch is preferable, but as this, and also any internally fitted patch, are liable, in the hands of an inexperienced welder, to result in weld splatter entering the tube bore, it is safer for a quick temporary repair to rely on an external fillet welded patch. For repairs of this nature the defective part of the failed tube is cut back to sound material and then a patch piece, preferably cut from a tube having bore equal to the outside diameter of the failed tube, is filet welded over the removed section of the failed tube – the overlap being kept small to prevent subsequent overheating when in service. Subject to a satisfactory hydraulic test on completion such a repair should allow the vessel to reach a port where permanent repairs can be effected (see below). Fig 3. Permanent welded repair (Source: Seamanship International PC CD-ROM Engineering Knowledge) (b) Mechanical repairs:
  • 186.
    If a weldedrepair is impracticable the tube may be plugged at both ends providing the tube is subsequently protected by refractory to prevent local burning of tubes and possible the boiler casing. Various mechanical plugging methods have been devised by the boiler designers, but lack of internal access and the high temperatures appertaining at shut down can make this an extremely unpleasant and/or lengthy operation. Two methods are described below: Fig 4. Permanent Mechanical repair (Source: Seamanship International PC CD-ROM Engineering Knowledge) Method 1. Windows are cut in the tube about 62mm from its extremities through which wires with taper plugs attached can be pulled the taper plugs having been inserted into the headers via the inspection doors. The plugs are pulled into position through pieces inserted across the windows, and are then pulled up solids by nuts. After both ends of the tube have been plugged in this manner the whole length of the defective tube and the boiler casing behind it are shielded from the furnace heat during subsequent steaming by a thick shield of plastic refractory. Method 2. Again windows are cut at each end of the tube through which blind nipples are inserted and subsequently expanded. It will be appreciated that in this method boiler pressure tends to blow the plugs out whereas in Method 1 boiler pressure tightens the plugs in the hole. It is important to ensure therefore that with this method the expander rollers project down the bore of the nipple beyond the header or drum thickness so that an internal anti blow-out ‘collar’ is formed on the nipple during expanding; as a double precaution special ‘stepped’ roller can be used to form this collar. As in Method 1, the whole length of the failed tube has subsequently to be shielded from the furnace heat. Repairs To Membrane Or Monowalls In Port The type of repair whether accepted as permanent or semi-permanent will depend largely on the availability of welders skilled in this type of work. Inserting a new section The obvious and most straightforward permanent repair consists of cutting out the defective length of tube along with part of its adjoining membranes and butt welding in a new section. This repair entails the services of skilled welders, the removal of casing and refractory in way of the repair, and accurate weld preparation.
  • 187.
    Fig 5. Insert repair (Source:Seamanship International PC CD-ROM Engineering Knowledge) It is important to note that unless welders skilled in the type of repair are available, the surveyor should insist that the welders being employed do a preliminary procedure test to his satisfaction. Fish mouth tube replacement method Fig 6. Fish mount tube replacement method (Source: Seamanship International PC CD-ROM Engineering Knowledge) This method, when carefully executed, is also acceptable as a permanent repair and has the advantage that as all welding is done from the furnace it is not necessary to disturb the boiler casing and refractory.
  • 188.
    The defective partof the tube along with part of its adjoining membranes are burnt out, as in the previous method. The replacement piece of tube is prepared with its top and bottom ends cut off at 45° to give access when the replacement is in position for welding, from the furnace, the rear part of the two circumferential butt welds. When these rear parts of the circumferential welds have been satisfactory completed, wedge- shaped pieces of tube are welded into the two windows, and the circumferential butt weld then complete working from the outside. The membranes are subsequently closed by welding as in the previous method. The configuration of the wedge pieces can be varied to suit tube diameter and access required and, if necessary, backing rings may be used. The loose ring method Fig 7. Loose ring method (Source: Seamanship International PC CD-ROM Engineering Knowledge) In ports where it is doubtful whether the experience of the welders justifies their employment on the previous two methods of repair, it is possible by this ‘loose ring’ method, to make an acceptable repair of a semi-permanent nature using down hand welding. In this method access has to be made all around the tube and loose rings with cupped upper surfaces are slid into position in way of the butts to be welded, so that an inexperienced welder has a better chance of making a butt cum fillet joint. In all other aspects the repair is as in the previous two cases. In view of the extra metal thickness in way of the rings and possible build up of weld metal this repair could subsequently be the subject of overheating in service, and on that account the repair should only be regarded as semi-permanent. Testing On completion of any of the foregoing repairs whether temporary or permanent, the boiler should be subjected to a working pressure hydraulic test. In the case of the repairs effected in port the welds should be crack detected and, if possible, X-ray detection equipment should be used.
  • 189.
    The 2020 IMOglobal 0.50 percent fuel Sulphur Technical Note: In less than a week time, From 1st January 2020, the maximum permissible global Sulphur content of marine fuels is going to be reduced from 3.5 % to 0.5% according to MARPOL Annex VI. Ships operating outside Emission Control Areas (ECAs) will have three options to achieve compliance: 1. By the use of exhaust gas abatement technology (‘scrubbers’), or 2. By burning a fuel with maximum Sulphur content of 0.50%mass, or 3. By burning LNG. To meet continuing legislation inside ECAs. To meet continuing legislation inside ECAs, ships will either have to use scrubbers or burn fuel with maximum Sulphur content of 0.10%mass or use LNG. Here is a short technical note with regards to IMO 2020 Sulphur requirements based on available resources from prominent global maritime stakeholders. Technical circular s from MAN Energy Solution, Winterthur Gas and Diesel, BP and others briefly highlighted the upcoming scenario. There are multiple challenges in dealing with Very Low Sulphur Fuel Oil that comply with current IMO regulations. Some key factors are mentioned below: 1. VLSFO must be compliant with ISO 8217:2017 standard. VLSFO likely to have similar properties to ULSFO(Ultra Low Sulphur Fuel Oil). 2. Considering Origin and difference in Distillery process, few important parameters requires particular attention to combat. These are:  Compatibility and/or stability  Viscosity  Cold flow properties  Calculated Carbon Aromaticity Index (CCAI)  Catalytic fines concentration 3. Aromatic or paraffinic nature of VLSFO can lead to compatibility problems. If Aromatic Fuel mixed with Paraffinic Fuel on board, initially it may be show stable condition but after prolonged time in tank it may cause sludge formation due to a change in solubility properties. 4. High fractions of paraffinic components in VLSFO may lead to wax formation for prolonged exposure in cold condition. Before Bunkering, make sure the fuel cold flow properties comply with the fuel system design and the planned ship routing. Cold flow properties of a fuel are frequently defined by the pour point (PP). Fuel should be heated sufficiently to be able to flow freely and be homogeneous in order to avoid filter blocking. It is recommended to keep the temperature between 30-40°C to
  • 190.
    minimise the riskof wax crystallization. Maintain the fuel at 15°C above the pour point. 5. Broad range of viscosity of VLSFO even within the same grade is a challenge to combat. Low viscosity levels similar to DM of some VLSFO requires particular attention to handle. In that case all the procedures for typical HFO treatment must be applied.If the viscosity is lower than 2 cSt, the fuel injection may be compromised. In such case engine start test is recommended on very low viscosity fuel to verify whether the pumps are sufficiently unworn to be able to build up sufficiently high pressure. Carry out this test before entering high-risk areas e.g. ports and other congested areas or at least every 6 months. If viscosity of the fuel gets too high, it will lower the effective injection pressure for the ME engines, which may lead to slower injection and a lower degree of atomisation of the fuel. mechanically driven fuel pumps, cams and camshaft may experience difficulties in handling the thick fuel. 6. level of cat fines in VLSFO may vary depending on the refinery streams. It is recommended to maintain fuel purification system at high efficiency level.Cat fines are small, very hard particles which can wear the engine fast. 7. During Bunker requisition order as per ISO 8217:2017 standards. Relevant properties of the fuel should be requested at bunkering. Make sure viscosity, pour point, cat fines concentration as well as total sediment potential are within the limits given by this standard. Confirm the level of properties by sending fuel samples to accredited laboratory for analysis. 8. A fuel management plan should be drafted confirming detailed procedures of all steps prior to bunkering and until the fuel is used. 9. Avoid Deliberate blending of these different fuels in the storage, settling or service tanks, each newly bunkered fuel batch should be stored in a separate storage tank. 10. Situation may arise that Due to ship operators pressure, supplied oil may have to use if it is within slupher limit. In that case carry out compatibility test of oil. For compatibility test follow extended version of ASTM D4740 on which the only acceptable cleanliness level is Rating 1. Please note that this type test only provides an indication of the compatibility of the fuels. In some cases highly paraffinic/waxy fuels might yield a false negative result during the compatibility test. If fuel is blended in tank in any case and it pass compatibility checking, still the fuel should be consumed as soon as possible as there is high chance of sludge formation after storage of few days. 11. It is very important to keep close eye on performance while consuming this oil. Adjust purifier gravity disc basis it’s density. If the gravity disc is not suitable for the fuel in use, the oil-water interface in the separator will not be correct, and the fuel will not be cleaned. Water may be led with the fuel to the engine or the fuel will be led to the drain with the water. Latest purifiers are self adjusting. Ensure cat fines to below the specified maximum engine inlet levels by maintaining purifier at high efficiency level with low throughput and high temperature. If excess sludge is observed in purifier, immediately switch to distillate grade and notify office. 12. Ensure proper operation of Viscosity meter and Adjust the temperature accordingly to reach the specified engine inlet viscosity. When new batch of fuel is going to be used, ensure that the quantity of previous fuel remaining is kept to an absolute minimum. Possible sludge accumulation should be monitored by observing drains regularly. 13. To protect combustion chamber components against corrosion, the base number of the Cylinder lubricant must be suitable. Study engine manufacturers Base Number vs. Fuel Sulphur content graph for selection of base number. Send piston underside drain
  • 191.
    oil sampling foranalysis regularly and interpret the results. Check piston and piston ring conditions through scavenge port inspections regularly. 14. The best way to combat 2020 Sulphur cap operating conditions is through Optimum Engine design. Optimised temperature profiles of Cylinder liner resist cold corrosion. Fully plateau honed cylinder liner running surface reduces running in time and friction. Chromium ceramic coated piston ring pack provides excellent seal between combustion chamber and piston underside and reduces running in period as well as facilitate long overhaul intervals. Pulse Jet lubricating system with patented lubricating oil grooves ensures excellent oil distribution to prevent uneven component wear. 16. ISO plans to release a publicly available specification (ISO/PAS 23263) and CIMAC WG-7 “Fuels” intends to publish its own guidelines. Follow their guidelines for better understanding. 17.Fuel Oil Non-Availability Reports (FONARs) sent to the ship’s flag State and all the supporting documents (to be retained on board for inspection for at least 12 months). It should be noted that a FONAR is required to be sent to the ship’s flag State and the next arrival port. FONAR can be sent till 1st March 2020, after that total carriage ban will be enforced for non-compliant fuel. To read more, download the IMO circular pdf file by clicking the below links: Bad Bunker Bad bunker is caused when taking two different fuel oil within a specifications but a heavy sludge precipitation and not fit for further use. It may effect the Engine the following problems. 1. High exhaust temperature 2. Burning exhaust valve 3. High combustion pressure 4. Blow by and fire in scavenge 5. High wear rate of engine parts 6. Decrease performance 7. Clogging of fuel system How to minimize to receive bad bunker 1. Order to standard marine fuel oil supplying contract 2. Specifications must be complied with engine maker’s recommendations. 3. Bunker may be refused if in doubt regarding specifications. 4. Try not to mix bunker from different origin. Store in a tank having no oil remains. 5. Proper sample to be drawn , sealed and taken. 6. Sample to be analyzed by renown company. 7. Sample to be kept on board till oil is totally consumed. 8. Try not to burn as possible , before receiving lab report. How to use bad bunker oil if No-way
  • 192.
    1. Sludge dispersionchemical to be applied to banker storage D.B and settling tanks. 2. Applied heating to storage D.B ,settling and daily service tanks at temperature well above its pour point for separation of water and other impurities. Frequent draining practice to be followed. 3. Use double stage purification method with slow feed rate. ( Purifier & Clarifier in series operation ). Frequent Desludging process to be made. Cleaning of these centrifuges and their filters to be done more than normal routine. 4. Chemicals to be added in daily service tanks to improve combustion. 5. Filters in F.O system to be cleaned more than normal routine. 6. Maximum permissible heating temperature to be applied to gain good viscosity control at visco-therm unit. 7. In some case , raise the temperature of fuel and charge air temperature 5 ~ 10’C more , it may effective to avoid combustion delay and fuel knocking. 8. While engine is running with bad fuel, the following factors to be keep close watch, and maintenance to be done: a. Exhaust temperature b. Cylinder and piston cooling temperatures c. F.O line and end heater temperature d. Visco-therm unit e. Charge air temperature. f. Turbocharger r.p.m g. Multiply the turbocharger water washing practices. h. Peak pressure indicator to be taken and check the engine condition. i. Fuel injectors to be cleaned and pressure to be tested How to handle and maintain bunker oil It is necessary to maintain and up grade the critical properties of bunker oil through the ship board process. These are consisting of the followings:  Sediments settling process  Filtering process  Centrifuging process  Mechanical process  Chemical process. The procedures for the above process are as follows: 1. Bunkers of different origin are stored in separate D.B. tanks. Coarse filters in bunker line is passed by the bunker oil while bunkering. 2. Heating is applied to storage D.B. tank to keep bunker oil temperature well above pour point and below flash point 3. Detergent type chemical additives should be dosed into the storage D.B. tank to prevent too much sludge formation. 4. Then , transferred the oil by pump with coarse filter, to settling tanks, which are having adequate heating arrangement and designed with slope bottom to improve contaminant
  • 193.
    draining. In thistanks , oil is settled and applied heating. Gravitational separation of oil from water and other impurities may occur and frequent drainage of them can be done. Oil temperature in this stage is kept not more than 60’C practically. 5. After settling out some water and impurities for about 24 hrs or more, the oil is fed to the separators passing through coarse filters in each unit again. Double stage separation method by using purifier and clarifier in series with heater is promoting separation effect. All the contaminants and water are separated off during these process and almost clean oil is led to daily service tank which is same designed and arrangements provided as settling tanks. 6. Some firms are making finishing touch process at this point which are include several filters, Ultrasonic or Mechanical Homogenizer and Emulsifiers. 7. At the daily service tanks, by applying heating and maintain oil temperature about 60’C practically gravitational separation occur again. Then some remaining water can be drained out if any. Chemical for combustion improver can be dosed. At this stage , the oil is well processed and ready for use. 8. For burning process, the oil is drawn by booster pump from daily service tank to closed mixing column via coarse filter. From there the circulating pump feed oil to end heater to give correct injection viscosity control by Visco-therm unit. piping from end heater to fuel pump and injectors are provided with heating arrangement, and heated oil is led to pass through back flush filter which having filtering capacity up to 1 micron particles.