Embed presentation
Download to read offline



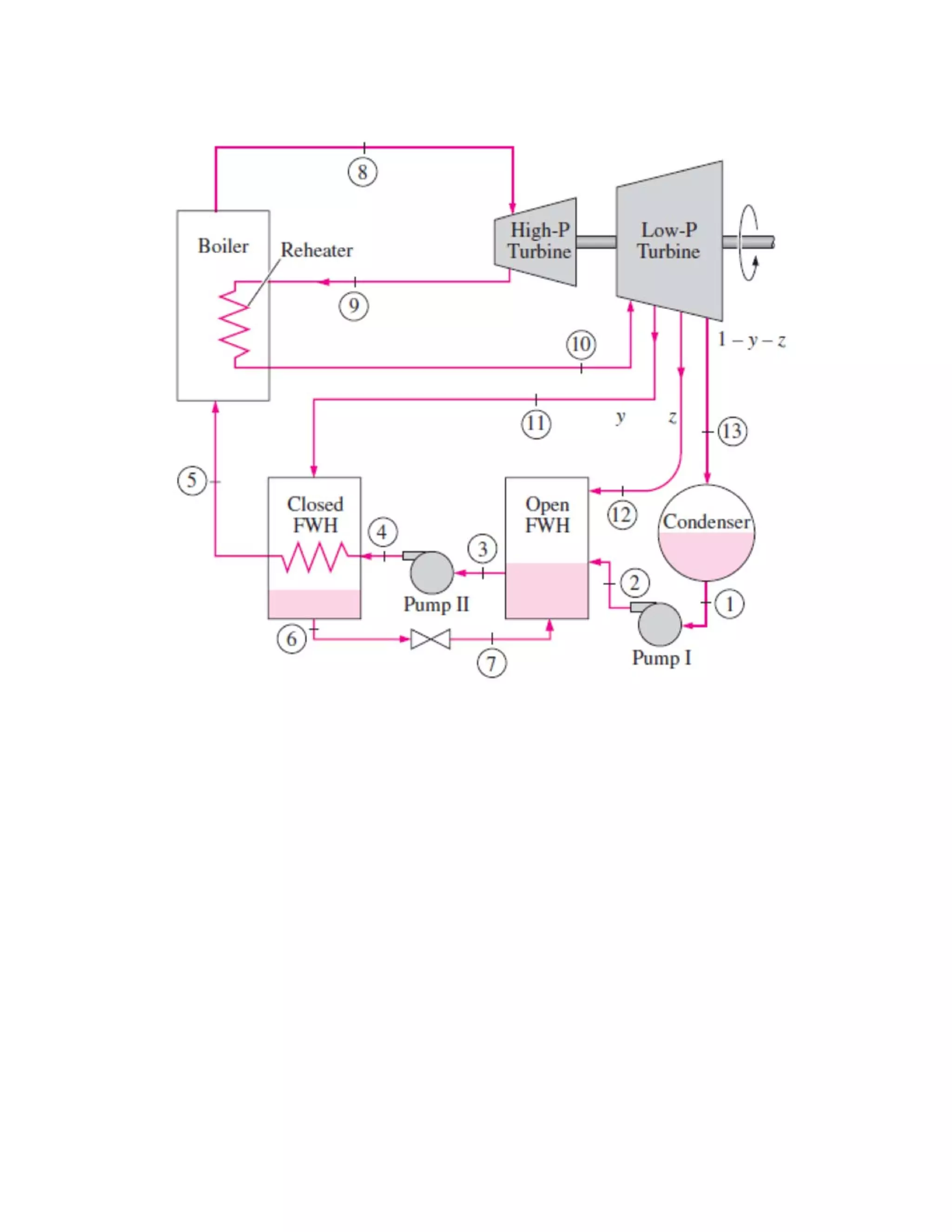
This document contains three thermodynamics assignment questions about ideal cycles: 1) A Brayton cycle with air has its pressure ratio doubled from 6 to 12, requiring calculations of the change in net work output and thermal efficiency. 2) An Otto cycle with air operating between 98 kPa and 27°C is analyzed, requiring calculations of heat input, net work output, thermal efficiency, and mean effective pressure. 3) A Rankine cycle steam plant with regeneration and reheating is modeled on a T-s diagram, requiring calculations of extraction fraction, thermal efficiency, and net power output.

