Proceedings of the International Conference on Emerging Trends in Engineering and Management (ICETEM14)
30-31, December, 2014, Ernakulam, India
1
HIGH EFFICIENCY ZCS SINGLE INPUT MULTIPLE
OUTPUT(SIMO) D.C TO D.C CONVERTER FOR
POWERING MULTI-LEVEL INVERTER USING FUZZY
LOGIC CONTROLLER
ASHNA ISSAC1
, SARITHA K.S2
1,2
Electrical and Electronics Engineering Department, Sree Narayana Gurukulam college of Engineering,
Kadayiruppu, Kolencherry, India,
ABSTRACT
The aim of this paper is to design a SIMO (Single Input Multiple Output) converter and compare it with other
converter topologies. The D.C output voltage which can be obtained from renewable energy systems like fuel cell, solar
cell etc. is very low and they need to be boosted to be used in various applications. The converter discussed can boost the
low voltage input and give multiple outputs. As multiple outputs are obtained in this converter, it can be used to power a
multilevel inverter which needs more than one input source. The energy storage and transfer device is a coupled inductor
in this converter. The converter has only one switch which is controlled using fuzzy logic controller. The advantages of
the converter are high efficiency, switch turn on at ZCS condition, high step up ratio and property of voltage clamping.
Simulation and experimental results are also presented.
Keywords: Coupled Inductor, Fuzzy Controller, Pi Controller, Simo Converter, Voltage Clamping, Zcs
I. INTRODUCTION
Single Input Multiple Output (SIMO) converters are widely used in industrial applications. Converters having
single input source and generating more than one isolated or non-isolated output voltage are called Single Input Multiple
Output (SIMO) converters. Small size and high efficiency are attractive features of any converter. In order to have small
size for the converter, the switching frequency must be high. Switching at higher frequencies reduces the size of the
isolating transformer of the converter and also reduces the sizes of output inductor and capacitor, thereby bringing down
the volumetric power density of the converter. One of the factors which prevent switching at higher frequencies is the
switching loss of the power devices. The switches in a converter dissipate power during switching transitions. As the
switching frequency increase, more switching transitions occur in a given interval of time which results in switching
losses. To solve this issue, soft switching techniques, either ZCS (Zero Current Switching) or ZVS (Zero Voltage
Switching) must be used. Some of the applications require multiple stepped up outputs. In recent years, several methods
and topologies have been proposed to design single input multiple output converters.
Rong-jong wai et al. and kun-huai Jheng et al.[1] presented a SIMO converter controlled using conventional PI
controller. The topology had two boosted outputs. Since the two output voltages were not isolated, the converter could not
be used as the active front end of D.C to A.C multi-level inverter.
INTERNATIONAL JOURNAL OF ELECTRICAL ENGINEERING &
TECHNOLOGY (IJEET)
ISSN 0976 – 6545(Print)
ISSN 0976 – 6553(Online)
Volume 5, Issue 12, December (2014), pp. 01-13
© IAEME: www.iaeme.com/IJEET.asp
Journal Impact Factor (2014): 6.8310 (Calculated by GISI)
www.jifactor.com
IJEET
© I A E M E
Proceedings of the International Conference on Emerging Trends in Engineering and Management (ICETEM14)
30-31, December, 2014, Ernakulam, India
2
Patra et al. [2] proposed a SIMO converter which can generate stepped down, stepped up and inverted outputs
simultaneously. But over three switches for one output was needed and the topology was suitable for low power and low
output voltage applications. Moreover, due to hard switching high efficiency was not observed.
Nami et a. [3] suggested a new D.C to D.C multiple output boost converter which is capable of sharing its total
output between different series of output voltages. But over two switches for one output were needed. The control scheme
of the topology was also complicated.
II. TOPOLOGY OF SIMO CONVERTER WITH TWO BOOSTED OUTPUTS HAVING COMMON GROUND
CONTROLLED USING FUZZY CONTROLLER AND TOPOLOGY ANALYSIS
2.1 Circuit Diagram and Description
This section describes a SIMO converter with a coupled inductor [1]. The converter uses only one power switch to
achieve the objectives of high efficiency, high voltage gain, different output levels and voltage clamping property. But as
can be seen the two outputs have common ground, which makes this topology unsuitable for powering multi-level
inverters. The design of this converter can be modified as described in section 3.4 to make the outputs isolated, but at the
same time the advantages of high efficiency, high voltage gain and voltage clamping property can be maintained. The
fuzzy logic controller is used in controlling both the converters in fig. 1, fig.17 and fig. 18. The fig. 1 shows the topology
of SIMO converter to obtain two different voltage levels from a single input power source. The converter has five parts
viz. 1) Low voltage Side Circuit (LVSC) 2) Clamped Circuit 3) Middle Voltage Circuit 4) Auxiliary circuit.
In fig. 2, voltage polarities and current directions are marked. In this converter, techniques of soft switching and
voltage clamping are utilized to reduce switching and conduction losses. The current transition time (rate of change of
current) in the primary winding of the coupled inductor enables the power switch to turn on with zero current switching.
Similarly the presence of auxiliary inductor (Laux) enables switching of diode D1 at ZCS condition. The secondary
winding (Ls) of coupled inductor has more turns than primary winding (LP) of the coupled inductor. This is because it is
essential to have longer discharge cycle in the secondary side of the coupled inductor for the proper operation of the
converter. The output voltage of the auxiliary side circuit can be adjusted by proper design of auxiliary inductor (Laux).
The output of High Voltage Side Circuit (HVSC) can be controlled by a simple PI controller or Fuzzy logic
Controller. The coupled inductor can be modeled as an ideal transformer including magnetizing inductor (Lmp) and
leakage inductor (LKP).
Fig. 1. SIMO Converter Fig. 2. Voltage polarities and Current
Direction of SIMO Converter
The turn’s ratio (N) can be defined as
N=Ns/NP (1)
The coupling coefficient is defined as
k=Lmp/(Lkp+Lmp) = Lmp/Lp (2)
The voltage gain of the converter is less sensitive to the coupling coefficient (k) and clamped capacitor C1.Thus C1can
be selected to completely absorb leakage inductor energy. The coupling coefficient (k=1) is set to one to obtain Lmp=Lp.
Proceedings of the International Conference on Emerging Trends in Engineering and Management (ICETEM14)
30-31, December, 2014, Ernakulam, India
3
2.2 Characteristic waveforms of SIMO converter
The characteristic waveform of SIMO convertor is shown in fig. 3.The switching period is denoted as Ts. The
switching period is divided into six modes. The different operational modes of the converter are explained in section 2.2.
The ON period can be written in terms of duty cycle d1 as
TON = d1.Ts
The OFF period can be written as
TOFF = (1-d1) Ts
Voltage across and current waveforms through all the devices in the circuit are plotted in fig.3. The nature of these
waveforms and operational modes of the converter are taken into consideration while deriving the design equations of the
converter.
Fig. 3. Characteristic Waveforms of SIMO Converter
2.2 Operational Modes Of SIMO Converter
• Mode 1 (t0 – t1):
In this mode main switch is turned for a span of time. The positive polarity of the primary and secondary windings
of the coupled inductor is marked in dots. As can be seen, the polarity of the secondary winding is such that diode D3 is
forward biased and is conducting. The secondary current charges the middle voltage capacitor C2.When the auxiliary
inductor completely releases its stored energy, diode D2 turns off.
Proceedings of the International Conference on Emerging Trends in Engineering and Management (ICETEM14)
30-31, December, 2014, Ernakulam, India
4
Fig. 4. Mode 1
• Mode 2 (t1 – t2)
The auxiliary inductor discharges its charge completely and diode D2 turns off. The secondary side of the coupled
inductor is still discharging.
Fig. 5. Mode 2
• Mode 3 (t2 – t3)
Main switch is turned off. When main switch is turned off, the polarity of the primary side of the coupled inductor
changes and hence diode D1 turns ON. The primary current charges the clamping capacitor and also provides energy to
the auxiliary inductor and diode D2 conducts, providing supply to the output load. During this mode, the secondary
winding is still discharging its energy to capacitor C2, as it is designed with greater inductance for longer discharge
cycle.
Fig. 6. Mode 3
Proceedings of the International Conference on Emerging Trends in Engineering and Management (ICETEM14)
30-31, December, 2014, Ernakulam, India
5
• Mode 4 (t3 – t4)
At t = t3, switch is turned off persistently. The secondary current is induced in the reverse direction from the
energy of the magnetizing inductor Lmp and flows through diode D4 to the High Voltage Side Circuit (HVSC).The
partial energy of primary side is given to auxiliary inductor, thus auxiliary side output also receives supply.
Fig. 7. Mode 4
• Mode 5 (t4 –t5)
When primary current of inductor becomes equal to auxiliary inductor current, diode D1 turns off. D1 should be
selected as a low voltage schottky diode so that it cuts off without a reverse recovery current. The input power source,
clamped capacitor, secondary winding, middle voltage capacitor comes in series to provide power to the load at the
HVSC circuit through diode D4.
Fig. 8. Mode 5
• Mode 6(t5 – t6 )
Switch is turned on again at t = t5.The auxiliary inductor current needs time to decay to zero, diode D2 keeps
conducting. The input source, clamped capacitor, secondary winding, middle voltage capacitor connects in series to
power load at HVSC. The rate of rise in current through primary winding limits current rush to switch and thus switch
turns at ZCS condition. When secondary current decays to zero this mode ends. After that, the next cycle begins and
repeats the operation in mode 1.
Fig. 9. Mode 6
Proceedings of the International Conference on Emerging Trends in Engineering and Management (ICETEM14)
30-31, December, 2014, Ernakulam, India
6
III. DERIVATION OF VOLTAGE GAIN
In mode 2, the following is true.
Vin = VLP = VLmp (3)
Voltage across primary of the coupled inductor.
VLP = Vin (4)
Voltage across secondary of the coupled inductor
VLS = NVLP = NVin (5)
Where N is the turn’s ratio of the coupled inductor:
N = Ns/Np = VLS/VLP (6)
In mode 2, the secondary side of the coupled inductor forms an LC circuit. Voltage across capacitor C2 is:
VC2 = NVin (7)
Applying volt-second balance to the primary of coupled inductor:
VinTON + VLPTOFF = 0
VLp = -d1/(1-d1)Vin (8)
Voltage of the clamped capacitor C1 is equal to the negative voltage of primary of the coupled inductor during modes 3
and 4.
VC1 = -VLP = d1/ (1-d1)Vin (9)
Applying KVL to the outer loop,
V02 = Vin + VC1 + VC2 - VLS (10)
Applying Volt second balance to the secondary of coupled inductor: [7]
VLSTON + VLS TOFF = 0
NVin..d1TS + (Vin + VC1 + VC2 – V02).(1- d1)TS = 0
GVH = V02/Vin = (N+1)/(1-d1) (11)
Consider modes 1 and 6 for calculating the discharge time of the auxiliary inductor. The time intervals can be denoted
as:
dxTS = [ ( t6 - t5 ) + (t1 – t0 ) (12)
Applying volt second balance to the auxiliary inductor: [7]
VLaux.TON + VLauxTOFF = 0
-V01.(dxTS) + (Vin – VLP – V02).(1-d1)TS =0 (13)
Substituting Vin from equation … and V01 from equation …..
GVL= V01/Vin = 1 / (1- d1 + dx) (14)
Because the diode current iD2 is equal to the current iLaux, the average value of the diode current iD2 can be written as:
iD2(avg) = [0.5.iLaux(max).(1-d1)TS + 0.5.iLaux(max).dx.Ts] / Ts (15)
iD2(avg) = 0.5.iLaux(max).[1- d1 + dx] (16)
VLaux=Laux (diLaux/dt)
V01=Laux( iLaux(max) /dx.Ts)
iLaux(max) = (V01/Laux)dx..Ts
Substituting iLaux(max) in equation….
iD2(avg)=0.5.(V01/Laux)dx.Ts [1-d1+dx]
Because the average current of the diode D2is equal to the current i01, it yields:
iD2(avg) = V01/ R01
Equating iD2(avg), the duty cycle dx can be written as:
Substituting the value of dx in equation …..Gives:
3.1 Design Equations
• Design of Coupled inductor:
The primary and secondary windings are wound on the same core such that the turn’s ratio satisfies the following
condition:
Proceedings of the International Conference on Emerging Trends in Engineering and Management (ICETEM14)
30-31, December, 2014, Ernakulam, India
7
N2
= LS / Lp
• Voltage Gain of High Voltage Circuit side:
GVH = (N+1)/(1-d1) = V02/ Vin
The value of d1 can be obtained from table 1.
TABLE 1. GVH VERSUS DUTY CYCLE D1 FOR DIFFERENT TURN’S RATIO
d1 GVH1(N=1) GVH2(N=2) GVH3(N=3) GVH4(N=4) GVH5(N=5) GVH6(N=6) GVH7(N=7)
0.1 2.22 3.33 4.44 5.56 6.67 7.78 8.89
0.2 2.50 3.75 5.00 6.25 7.50 8.75 10.00
0.3 2.86 4.29 5.71 7.14 8.57 10.00 11.43
0.4 3.33 5.00 6.67 8.33 10.00 11.67 13.33
0.5 4.00 6.00 8.00 10.00 12.00 14.00 16.00
0.6 5.00 7.50 10.00 12.50 15.00 17.50 20.00
0.7 6.67 10.00 13.33 16.67 20.00 23.33 26.67
0.8 10.00 15.00 20.00 25.00 30.00 35.00 40.00
0.9 20.00 30.00 40.00 50.00 60.00 70.00 80.00
• Voltage Gain and output voltage of Low Voltage side:
GVL = 1 /(1-d1 +dx) = V01/ Vin
• Load Resistance of High Voltage side:
The minimum and maximum value of load resistances to be used in the high voltage side be:
R02mini = (G2
VH .V2
in ) / P2max
R02max = (G2
VH .V2
in ) / P2mini
• Load resistance of Low voltage side:
R01mini = (G2
VL .V2
in ) / P1max
R01max = (G2
VL .V2
in ) / P1mini
• Calculation of Input current:
Input current be denoted as .The voltage across primary winding of coupled inductor is:
Vp = Lp (di/dt) = Lp (di/d1TS)
• Design of Auxiliary Inductor:
To find the value of auxiliary inductor, use the following equation:
• Capacitor filter at low voltage side circuit:
The electric charge variation of the filter capacitor for the Low voltage side circuit is:
The voltage ripple of should be less than 1%.
• Capacitor filter at high Voltage side:
The electric charge variation of the filter capacitor for the high voltage side circuit is:
The voltage ripple of should be less than 1%.
• Design of Clamping capacitor C1 and capacitor C2:
In high frequency switching circuits, two factors are important: (1) faster dynamic response and (2) lower series
equivalent resistance.
Proceedings of the International Conference on Emerging Trends in Engineering and Management (ICETEM14)
30-31, December, 2014, Ernakulam, India
8
Metalized-polyester film capacitors must be adopted to have fast charge and discharge property. To minimize the
current and voltage ripples imposed to the main switch and diodes D3 and D4, the cut-off frequencies of the Lp- C1and
Ls- C2 filters must be ten times smaller than switching frequency.
3.2 Simulation of SIMO Converter with Two Boosted Outputs Having Common Ground
The fig. 10 shows the simulation block diagram of the SIMO converter with one input source and two outputs
having common ground. The only switch in the converter is controlled using Fuzzy Logic Controller. The output of the
high voltage side circuit can be effectively controlled using the duty cycle ‘d1’ of the switch. The output of the low
voltage side circuit can be controlled by changing the value of auxiliary inductor and hence the duty cycle ‘dx’ of the
auxiliary inductor.
The values of various elements used for simulation are:
Input voltage source Vin = 12 V
Clamped Capacitor C1 = 85µF
Middle voltage capacitor C2 = 10 µF
Filter capacitor C01=100 µF
Filter Capacitor C02=200 µF
Load Resistance of HVSC R02 =200Ω
Load Resistance of LVSC R01 =10Ω
Auxiliary inductor Laux = 2µH
Primary of Coupled Inductor Lp = 3µH
Secondary of Coupled Inductor Ls =75µH
Fig. 10. Simulation block Diagram of SIMO Converter
3.3 Simulation Results
HVSC output voltage = 200V
Auxiliary side output voltage = 26.5V
Fig. 11 shows the input voltage waveform, output waveforms of HVSC side and auxiliary side.
Proceedings of the International Conference on Emerging Trends in Engineering and Management (ICETEM14)
30-31, December, 2014, Ernakulam, India
9
Fig. 11. Input and output voltage waveforms of SIMO Converter
The voltage and current waveform of the switch indicating soft switching is given in fig. 12.
Fig. 12. Voltage and current waveform of the Switch
Fig. 13. Voltage and current in diode D2 indicating
Proceedings of the International Conference on Emerging Trends in Engineering and Management (ICETEM14)
30-31, December, 2014, Ernakulam, India
10
Fig. 13. Shows the voltage across and current through the diode D2 which is in series with auxiliary inductor. It is
clear from the fig. 13 that switching of diode D2 is at ZCS condition.
Fig. 14. Voltage and Current through Diode D1
Fig. 15 Voltage and Current through Diode D3
Fig. 16 Voltage and Current through Diode D4
3.4 SIMO Converter with Isolated Outputs Using Fuzzy Logic Controller
The SIMO Converter discussed in the previous sections can be modified as shown in fig. 17 to get two isolated
outputs V01 and V02.This modified SIMO topology can be used as the front end of a multilevel inverter requiring multiple
input sources. The SIMO converter discussed so far had only a common ground and so it cannot be used for powering
multilevel inverter. The topology in fig. 17 shows SIMO with two isolated outputs which can be used to power a multi-
Proceedings of the International Conference on Emerging Trends in Engineering and Management (ICETEM14)
30-31, December, 2014, Ernakulam, India
11
level inverter. The fig. 18 shows SIMO with three outputs. Fig. 17 and 18 indicates that SIMO converter can be modified
to make them application specific. The number of outputs can be increased by increasing the number of secondaries, just
like the secondary of a flyback converter or by properly designing Laux.
Fig. 17 Modified SIMO Converter for Fig.18 Modified SIMO Converter with Powering
Multi-level Inverter Three Outputs
The different modes of operation of modified SIMO converter in fig. 17 and fig. 18 are same as that of the
converter mentioned in fig. 1, except that the second secondary winding’s working is similar to fly back topology. When
the switch is on, the input supply voltage appears across the primary of the coupled inductor. At the same time the diode
D5 gets reverse biased due to the induced voltage in the second secondary winding. Thus, even though the second
secondary winding does not conduct during this mode, the load connected to the output capacitor gets uninterrupted
current due to the previously stored charge in the capacitor. The topology in fig. 18 is a combination of boost and fly-back
topology. The second secondary winding of the coupled inductor is same as that of the secondary side of a conventional
fly back converter.
3.5 Simulation Results of the Modified Converter
Fig. 19 shows the simulation of SIMO Converter with two isolated outputs powering a multi-level (seven level)
inverter. The switch of the modified SIMO converter is controlled using fuzzy logic controller. The simulation results
showed efficiency of 90% .The two outputs are boosted and isolated outputs.
Fig.
19
Sim
ulati
on
of
SIM
O
Con
vert
er
with
Tw
o
Isol
ated
Out
puts
Pow
erin
g
Mul
ti-level Inverter Using Fuzzy Controller
Proceedings of the International Conference on Emerging Trends in Engineering and Management (ICETEM14)
30-31, December, 2014, Ernakulam, India
12
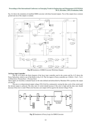
Fig. 6.4 shows the simulation of modified SIMO converter with three boosted outputs. Two of the outputs have common
ground and one of the outputs is isolated.
Fig. 20 Simulation of SIMO Converter With three Outputs
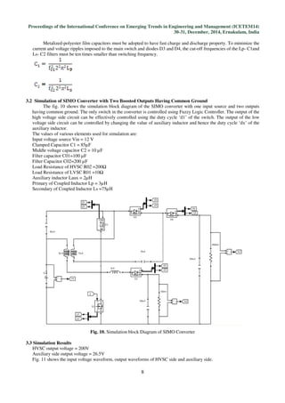
3.6 Fuzzy logic Controller
The fig. 6.14 shows the block diagram of the fuzzy logic controller used in the system and fig. 6.15 shows the
Fuzzy Subsystem, which is one of the blocks in fig. 6.14. The two inputs to Fuzzy controller are: (1)Error = Vref – Vo1 (
2) Delta Error= Present Error – Previous Error
These inputs are fuzzified, evaluated based on the rules defined and defuzzified by Mamdani FIS to produce the output
[4] and [5].
The aim is to obtain desired output voltage (V01=Vref) by continuously varying the duty cycle of the switch until
the desired output is achieved. The duty ratio of switch should increase if the error is high and the duty ratio should
decrease if the error is small. When error becomes zero output will be equal to the desired voltage (Vref).
Fig. 22 Simulation of Fuzzy Logic for SIMO Converter
Proceedings of the International Conference on Emerging Trends in Engineering and Management (ICETEM14)
30-31, December, 2014, Ernakulam, India
13
Fig.23 Simulation of Fuzzy controller
IV. CONCLUSION
This study has helped to understand the fundamental converter topologies used in electronics industry.
A coupled inductor based D.C to D.C converter was designed and hardware implementation of the same was done. The
proposed SIMO Converter had the following advantages:
1) The topology adopts only one power switch to achieve the objective of high efficiency power conversion. The
simulation results showed 90 % efficiency.
2) The voltage gain can be substantially increased by increasing the turn’s ratio of the coupled inductor
3) The stray energy can be recycled by a clamped capacitor into the auxiliary side or High voltage side circuit to
ensure the property of voltage clamping.
4) The presence of auxiliary inductor assist the switch turn ON under ZCS condition.
5) The switch voltage stress is not related to the input voltage so that it is more suitable for a dc power conversion
mechanism with different input voltage levels.
6) The converter is flexible to modify and can be used for applications requiring one common ground. The SIMO
converter can be modified to make the outputs isolated so that it can be used as the active front end for D.C to A.C
multi-level inverters
Thus the proposed SIMO Converter provides designers with an alternative choice for boosting a low voltage power source
to multiple outputs with different voltage levels efficiently.
V. LIMITATIONS AND FUTURE SCOPE
The efficiency of proposed converter decreases when the number of outputs increases beyond three. It is worthy to
investigate the proposed converter’s efficiency of power conversion when used to power multi-level inverter requiring
more than two sources.
REFERENCES
[1] High-Efficiency Single-Input Multiple-Output DC–DC Converter, Rong-Jong Wai, Senior Member, IEEE, and Kun-
HuaiJheng; IEEE Transactions On Power Electronics, Vol. 28, No. 2, February 2013
[2] P. Patra, A. Patra, and N. Misra, “A single-inductor multiple-output switcher with simultaneous buck, boost and
inverted outputs,” IEEE Trans. Power Electron., vol. 27, no. 4, pp. 1936–1951, Apr. 2012.
[3] A. Nami, F. Zare, A. Ghosh, and F. Blaabjerg, “Multiple-output DC–DC converters based on diode-clamped
converters configuration: Topology and control strategy,” IET Power Electron., vol. 3, no. 2, pp. 197–208,2010.
[4] Tutorial on Fuzzy logic applications in power systems, Prepared for the IEEE-PES Winter meeting in Singapore,
January 2000.
[5] Comparison of Mamdani-Type and Sugeno-Type Fuzzy Inference Systems for Air Conditioning System,
International Journal of Soft Computing and Engineering (IJSCE) ISSN: 2231-2307, Volume-2, Issue-2, May 2012.
Books
[6] Power Electronics:Essentials and applications by L .Umanand.
[7] N. Mohan, T. M. Undeland, and W. P. Robbins, Power Electronics: Converters,Applications, and Design. New
York: Wiley, 1995.

High efficiency zcs single input multiple output simo d.c to d

  • 1.
    Proceedings of theInternational Conference on Emerging Trends in Engineering and Management (ICETEM14) 30-31, December, 2014, Ernakulam, India 1 HIGH EFFICIENCY ZCS SINGLE INPUT MULTIPLE OUTPUT(SIMO) D.C TO D.C CONVERTER FOR POWERING MULTI-LEVEL INVERTER USING FUZZY LOGIC CONTROLLER ASHNA ISSAC1 , SARITHA K.S2 1,2 Electrical and Electronics Engineering Department, Sree Narayana Gurukulam college of Engineering, Kadayiruppu, Kolencherry, India, ABSTRACT The aim of this paper is to design a SIMO (Single Input Multiple Output) converter and compare it with other converter topologies. The D.C output voltage which can be obtained from renewable energy systems like fuel cell, solar cell etc. is very low and they need to be boosted to be used in various applications. The converter discussed can boost the low voltage input and give multiple outputs. As multiple outputs are obtained in this converter, it can be used to power a multilevel inverter which needs more than one input source. The energy storage and transfer device is a coupled inductor in this converter. The converter has only one switch which is controlled using fuzzy logic controller. The advantages of the converter are high efficiency, switch turn on at ZCS condition, high step up ratio and property of voltage clamping. Simulation and experimental results are also presented. Keywords: Coupled Inductor, Fuzzy Controller, Pi Controller, Simo Converter, Voltage Clamping, Zcs I. INTRODUCTION Single Input Multiple Output (SIMO) converters are widely used in industrial applications. Converters having single input source and generating more than one isolated or non-isolated output voltage are called Single Input Multiple Output (SIMO) converters. Small size and high efficiency are attractive features of any converter. In order to have small size for the converter, the switching frequency must be high. Switching at higher frequencies reduces the size of the isolating transformer of the converter and also reduces the sizes of output inductor and capacitor, thereby bringing down the volumetric power density of the converter. One of the factors which prevent switching at higher frequencies is the switching loss of the power devices. The switches in a converter dissipate power during switching transitions. As the switching frequency increase, more switching transitions occur in a given interval of time which results in switching losses. To solve this issue, soft switching techniques, either ZCS (Zero Current Switching) or ZVS (Zero Voltage Switching) must be used. Some of the applications require multiple stepped up outputs. In recent years, several methods and topologies have been proposed to design single input multiple output converters. Rong-jong wai et al. and kun-huai Jheng et al.[1] presented a SIMO converter controlled using conventional PI controller. The topology had two boosted outputs. Since the two output voltages were not isolated, the converter could not be used as the active front end of D.C to A.C multi-level inverter. INTERNATIONAL JOURNAL OF ELECTRICAL ENGINEERING & TECHNOLOGY (IJEET) ISSN 0976 – 6545(Print) ISSN 0976 – 6553(Online) Volume 5, Issue 12, December (2014), pp. 01-13 © IAEME: www.iaeme.com/IJEET.asp Journal Impact Factor (2014): 6.8310 (Calculated by GISI) www.jifactor.com IJEET © I A E M E
  • 2.
    Proceedings of theInternational Conference on Emerging Trends in Engineering and Management (ICETEM14) 30-31, December, 2014, Ernakulam, India 2 Patra et al. [2] proposed a SIMO converter which can generate stepped down, stepped up and inverted outputs simultaneously. But over three switches for one output was needed and the topology was suitable for low power and low output voltage applications. Moreover, due to hard switching high efficiency was not observed. Nami et a. [3] suggested a new D.C to D.C multiple output boost converter which is capable of sharing its total output between different series of output voltages. But over two switches for one output were needed. The control scheme of the topology was also complicated. II. TOPOLOGY OF SIMO CONVERTER WITH TWO BOOSTED OUTPUTS HAVING COMMON GROUND CONTROLLED USING FUZZY CONTROLLER AND TOPOLOGY ANALYSIS 2.1 Circuit Diagram and Description This section describes a SIMO converter with a coupled inductor [1]. The converter uses only one power switch to achieve the objectives of high efficiency, high voltage gain, different output levels and voltage clamping property. But as can be seen the two outputs have common ground, which makes this topology unsuitable for powering multi-level inverters. The design of this converter can be modified as described in section 3.4 to make the outputs isolated, but at the same time the advantages of high efficiency, high voltage gain and voltage clamping property can be maintained. The fuzzy logic controller is used in controlling both the converters in fig. 1, fig.17 and fig. 18. The fig. 1 shows the topology of SIMO converter to obtain two different voltage levels from a single input power source. The converter has five parts viz. 1) Low voltage Side Circuit (LVSC) 2) Clamped Circuit 3) Middle Voltage Circuit 4) Auxiliary circuit. In fig. 2, voltage polarities and current directions are marked. In this converter, techniques of soft switching and voltage clamping are utilized to reduce switching and conduction losses. The current transition time (rate of change of current) in the primary winding of the coupled inductor enables the power switch to turn on with zero current switching. Similarly the presence of auxiliary inductor (Laux) enables switching of diode D1 at ZCS condition. The secondary winding (Ls) of coupled inductor has more turns than primary winding (LP) of the coupled inductor. This is because it is essential to have longer discharge cycle in the secondary side of the coupled inductor for the proper operation of the converter. The output voltage of the auxiliary side circuit can be adjusted by proper design of auxiliary inductor (Laux). The output of High Voltage Side Circuit (HVSC) can be controlled by a simple PI controller or Fuzzy logic Controller. The coupled inductor can be modeled as an ideal transformer including magnetizing inductor (Lmp) and leakage inductor (LKP). Fig. 1. SIMO Converter Fig. 2. Voltage polarities and Current Direction of SIMO Converter The turn’s ratio (N) can be defined as N=Ns/NP (1) The coupling coefficient is defined as k=Lmp/(Lkp+Lmp) = Lmp/Lp (2) The voltage gain of the converter is less sensitive to the coupling coefficient (k) and clamped capacitor C1.Thus C1can be selected to completely absorb leakage inductor energy. The coupling coefficient (k=1) is set to one to obtain Lmp=Lp.
  • 3.
    Proceedings of theInternational Conference on Emerging Trends in Engineering and Management (ICETEM14) 30-31, December, 2014, Ernakulam, India 3 2.2 Characteristic waveforms of SIMO converter The characteristic waveform of SIMO convertor is shown in fig. 3.The switching period is denoted as Ts. The switching period is divided into six modes. The different operational modes of the converter are explained in section 2.2. The ON period can be written in terms of duty cycle d1 as TON = d1.Ts The OFF period can be written as TOFF = (1-d1) Ts Voltage across and current waveforms through all the devices in the circuit are plotted in fig.3. The nature of these waveforms and operational modes of the converter are taken into consideration while deriving the design equations of the converter. Fig. 3. Characteristic Waveforms of SIMO Converter 2.2 Operational Modes Of SIMO Converter • Mode 1 (t0 – t1): In this mode main switch is turned for a span of time. The positive polarity of the primary and secondary windings of the coupled inductor is marked in dots. As can be seen, the polarity of the secondary winding is such that diode D3 is forward biased and is conducting. The secondary current charges the middle voltage capacitor C2.When the auxiliary inductor completely releases its stored energy, diode D2 turns off.
  • 4.
    Proceedings of theInternational Conference on Emerging Trends in Engineering and Management (ICETEM14) 30-31, December, 2014, Ernakulam, India 4 Fig. 4. Mode 1 • Mode 2 (t1 – t2) The auxiliary inductor discharges its charge completely and diode D2 turns off. The secondary side of the coupled inductor is still discharging. Fig. 5. Mode 2 • Mode 3 (t2 – t3) Main switch is turned off. When main switch is turned off, the polarity of the primary side of the coupled inductor changes and hence diode D1 turns ON. The primary current charges the clamping capacitor and also provides energy to the auxiliary inductor and diode D2 conducts, providing supply to the output load. During this mode, the secondary winding is still discharging its energy to capacitor C2, as it is designed with greater inductance for longer discharge cycle. Fig. 6. Mode 3
  • 5.
    Proceedings of theInternational Conference on Emerging Trends in Engineering and Management (ICETEM14) 30-31, December, 2014, Ernakulam, India 5 • Mode 4 (t3 – t4) At t = t3, switch is turned off persistently. The secondary current is induced in the reverse direction from the energy of the magnetizing inductor Lmp and flows through diode D4 to the High Voltage Side Circuit (HVSC).The partial energy of primary side is given to auxiliary inductor, thus auxiliary side output also receives supply. Fig. 7. Mode 4 • Mode 5 (t4 –t5) When primary current of inductor becomes equal to auxiliary inductor current, diode D1 turns off. D1 should be selected as a low voltage schottky diode so that it cuts off without a reverse recovery current. The input power source, clamped capacitor, secondary winding, middle voltage capacitor comes in series to provide power to the load at the HVSC circuit through diode D4. Fig. 8. Mode 5 • Mode 6(t5 – t6 ) Switch is turned on again at t = t5.The auxiliary inductor current needs time to decay to zero, diode D2 keeps conducting. The input source, clamped capacitor, secondary winding, middle voltage capacitor connects in series to power load at HVSC. The rate of rise in current through primary winding limits current rush to switch and thus switch turns at ZCS condition. When secondary current decays to zero this mode ends. After that, the next cycle begins and repeats the operation in mode 1. Fig. 9. Mode 6
  • 6.
    Proceedings of theInternational Conference on Emerging Trends in Engineering and Management (ICETEM14) 30-31, December, 2014, Ernakulam, India 6 III. DERIVATION OF VOLTAGE GAIN In mode 2, the following is true. Vin = VLP = VLmp (3) Voltage across primary of the coupled inductor. VLP = Vin (4) Voltage across secondary of the coupled inductor VLS = NVLP = NVin (5) Where N is the turn’s ratio of the coupled inductor: N = Ns/Np = VLS/VLP (6) In mode 2, the secondary side of the coupled inductor forms an LC circuit. Voltage across capacitor C2 is: VC2 = NVin (7) Applying volt-second balance to the primary of coupled inductor: VinTON + VLPTOFF = 0 VLp = -d1/(1-d1)Vin (8) Voltage of the clamped capacitor C1 is equal to the negative voltage of primary of the coupled inductor during modes 3 and 4. VC1 = -VLP = d1/ (1-d1)Vin (9) Applying KVL to the outer loop, V02 = Vin + VC1 + VC2 - VLS (10) Applying Volt second balance to the secondary of coupled inductor: [7] VLSTON + VLS TOFF = 0 NVin..d1TS + (Vin + VC1 + VC2 – V02).(1- d1)TS = 0 GVH = V02/Vin = (N+1)/(1-d1) (11) Consider modes 1 and 6 for calculating the discharge time of the auxiliary inductor. The time intervals can be denoted as: dxTS = [ ( t6 - t5 ) + (t1 – t0 ) (12) Applying volt second balance to the auxiliary inductor: [7] VLaux.TON + VLauxTOFF = 0 -V01.(dxTS) + (Vin – VLP – V02).(1-d1)TS =0 (13) Substituting Vin from equation … and V01 from equation ….. GVL= V01/Vin = 1 / (1- d1 + dx) (14) Because the diode current iD2 is equal to the current iLaux, the average value of the diode current iD2 can be written as: iD2(avg) = [0.5.iLaux(max).(1-d1)TS + 0.5.iLaux(max).dx.Ts] / Ts (15) iD2(avg) = 0.5.iLaux(max).[1- d1 + dx] (16) VLaux=Laux (diLaux/dt) V01=Laux( iLaux(max) /dx.Ts) iLaux(max) = (V01/Laux)dx..Ts Substituting iLaux(max) in equation…. iD2(avg)=0.5.(V01/Laux)dx.Ts [1-d1+dx] Because the average current of the diode D2is equal to the current i01, it yields: iD2(avg) = V01/ R01 Equating iD2(avg), the duty cycle dx can be written as: Substituting the value of dx in equation …..Gives: 3.1 Design Equations • Design of Coupled inductor: The primary and secondary windings are wound on the same core such that the turn’s ratio satisfies the following condition:
  • 7.
    Proceedings of theInternational Conference on Emerging Trends in Engineering and Management (ICETEM14) 30-31, December, 2014, Ernakulam, India 7 N2 = LS / Lp • Voltage Gain of High Voltage Circuit side: GVH = (N+1)/(1-d1) = V02/ Vin The value of d1 can be obtained from table 1. TABLE 1. GVH VERSUS DUTY CYCLE D1 FOR DIFFERENT TURN’S RATIO d1 GVH1(N=1) GVH2(N=2) GVH3(N=3) GVH4(N=4) GVH5(N=5) GVH6(N=6) GVH7(N=7) 0.1 2.22 3.33 4.44 5.56 6.67 7.78 8.89 0.2 2.50 3.75 5.00 6.25 7.50 8.75 10.00 0.3 2.86 4.29 5.71 7.14 8.57 10.00 11.43 0.4 3.33 5.00 6.67 8.33 10.00 11.67 13.33 0.5 4.00 6.00 8.00 10.00 12.00 14.00 16.00 0.6 5.00 7.50 10.00 12.50 15.00 17.50 20.00 0.7 6.67 10.00 13.33 16.67 20.00 23.33 26.67 0.8 10.00 15.00 20.00 25.00 30.00 35.00 40.00 0.9 20.00 30.00 40.00 50.00 60.00 70.00 80.00 • Voltage Gain and output voltage of Low Voltage side: GVL = 1 /(1-d1 +dx) = V01/ Vin • Load Resistance of High Voltage side: The minimum and maximum value of load resistances to be used in the high voltage side be: R02mini = (G2 VH .V2 in ) / P2max R02max = (G2 VH .V2 in ) / P2mini • Load resistance of Low voltage side: R01mini = (G2 VL .V2 in ) / P1max R01max = (G2 VL .V2 in ) / P1mini • Calculation of Input current: Input current be denoted as .The voltage across primary winding of coupled inductor is: Vp = Lp (di/dt) = Lp (di/d1TS) • Design of Auxiliary Inductor: To find the value of auxiliary inductor, use the following equation: • Capacitor filter at low voltage side circuit: The electric charge variation of the filter capacitor for the Low voltage side circuit is: The voltage ripple of should be less than 1%. • Capacitor filter at high Voltage side: The electric charge variation of the filter capacitor for the high voltage side circuit is: The voltage ripple of should be less than 1%. • Design of Clamping capacitor C1 and capacitor C2: In high frequency switching circuits, two factors are important: (1) faster dynamic response and (2) lower series equivalent resistance.
  • 8.
    Proceedings of theInternational Conference on Emerging Trends in Engineering and Management (ICETEM14) 30-31, December, 2014, Ernakulam, India 8 Metalized-polyester film capacitors must be adopted to have fast charge and discharge property. To minimize the current and voltage ripples imposed to the main switch and diodes D3 and D4, the cut-off frequencies of the Lp- C1and Ls- C2 filters must be ten times smaller than switching frequency. 3.2 Simulation of SIMO Converter with Two Boosted Outputs Having Common Ground The fig. 10 shows the simulation block diagram of the SIMO converter with one input source and two outputs having common ground. The only switch in the converter is controlled using Fuzzy Logic Controller. The output of the high voltage side circuit can be effectively controlled using the duty cycle ‘d1’ of the switch. The output of the low voltage side circuit can be controlled by changing the value of auxiliary inductor and hence the duty cycle ‘dx’ of the auxiliary inductor. The values of various elements used for simulation are: Input voltage source Vin = 12 V Clamped Capacitor C1 = 85µF Middle voltage capacitor C2 = 10 µF Filter capacitor C01=100 µF Filter Capacitor C02=200 µF Load Resistance of HVSC R02 =200Ω Load Resistance of LVSC R01 =10Ω Auxiliary inductor Laux = 2µH Primary of Coupled Inductor Lp = 3µH Secondary of Coupled Inductor Ls =75µH Fig. 10. Simulation block Diagram of SIMO Converter 3.3 Simulation Results HVSC output voltage = 200V Auxiliary side output voltage = 26.5V Fig. 11 shows the input voltage waveform, output waveforms of HVSC side and auxiliary side.
  • 9.
    Proceedings of theInternational Conference on Emerging Trends in Engineering and Management (ICETEM14) 30-31, December, 2014, Ernakulam, India 9 Fig. 11. Input and output voltage waveforms of SIMO Converter The voltage and current waveform of the switch indicating soft switching is given in fig. 12. Fig. 12. Voltage and current waveform of the Switch Fig. 13. Voltage and current in diode D2 indicating
  • 10.
    Proceedings of theInternational Conference on Emerging Trends in Engineering and Management (ICETEM14) 30-31, December, 2014, Ernakulam, India 10 Fig. 13. Shows the voltage across and current through the diode D2 which is in series with auxiliary inductor. It is clear from the fig. 13 that switching of diode D2 is at ZCS condition. Fig. 14. Voltage and Current through Diode D1 Fig. 15 Voltage and Current through Diode D3 Fig. 16 Voltage and Current through Diode D4 3.4 SIMO Converter with Isolated Outputs Using Fuzzy Logic Controller The SIMO Converter discussed in the previous sections can be modified as shown in fig. 17 to get two isolated outputs V01 and V02.This modified SIMO topology can be used as the front end of a multilevel inverter requiring multiple input sources. The SIMO converter discussed so far had only a common ground and so it cannot be used for powering multilevel inverter. The topology in fig. 17 shows SIMO with two isolated outputs which can be used to power a multi-
  • 11.
    Proceedings of theInternational Conference on Emerging Trends in Engineering and Management (ICETEM14) 30-31, December, 2014, Ernakulam, India 11 level inverter. The fig. 18 shows SIMO with three outputs. Fig. 17 and 18 indicates that SIMO converter can be modified to make them application specific. The number of outputs can be increased by increasing the number of secondaries, just like the secondary of a flyback converter or by properly designing Laux. Fig. 17 Modified SIMO Converter for Fig.18 Modified SIMO Converter with Powering Multi-level Inverter Three Outputs The different modes of operation of modified SIMO converter in fig. 17 and fig. 18 are same as that of the converter mentioned in fig. 1, except that the second secondary winding’s working is similar to fly back topology. When the switch is on, the input supply voltage appears across the primary of the coupled inductor. At the same time the diode D5 gets reverse biased due to the induced voltage in the second secondary winding. Thus, even though the second secondary winding does not conduct during this mode, the load connected to the output capacitor gets uninterrupted current due to the previously stored charge in the capacitor. The topology in fig. 18 is a combination of boost and fly-back topology. The second secondary winding of the coupled inductor is same as that of the secondary side of a conventional fly back converter. 3.5 Simulation Results of the Modified Converter Fig. 19 shows the simulation of SIMO Converter with two isolated outputs powering a multi-level (seven level) inverter. The switch of the modified SIMO converter is controlled using fuzzy logic controller. The simulation results showed efficiency of 90% .The two outputs are boosted and isolated outputs. Fig. 19 Sim ulati on of SIM O Con vert er with Tw o Isol ated Out puts Pow erin g Mul ti-level Inverter Using Fuzzy Controller
  • 12.
    Proceedings of theInternational Conference on Emerging Trends in Engineering and Management (ICETEM14) 30-31, December, 2014, Ernakulam, India 12 Fig. 6.4 shows the simulation of modified SIMO converter with three boosted outputs. Two of the outputs have common ground and one of the outputs is isolated. Fig. 20 Simulation of SIMO Converter With three Outputs 3.6 Fuzzy logic Controller The fig. 6.14 shows the block diagram of the fuzzy logic controller used in the system and fig. 6.15 shows the Fuzzy Subsystem, which is one of the blocks in fig. 6.14. The two inputs to Fuzzy controller are: (1)Error = Vref – Vo1 ( 2) Delta Error= Present Error – Previous Error These inputs are fuzzified, evaluated based on the rules defined and defuzzified by Mamdani FIS to produce the output [4] and [5]. The aim is to obtain desired output voltage (V01=Vref) by continuously varying the duty cycle of the switch until the desired output is achieved. The duty ratio of switch should increase if the error is high and the duty ratio should decrease if the error is small. When error becomes zero output will be equal to the desired voltage (Vref). Fig. 22 Simulation of Fuzzy Logic for SIMO Converter
  • 13.
    Proceedings of theInternational Conference on Emerging Trends in Engineering and Management (ICETEM14) 30-31, December, 2014, Ernakulam, India 13 Fig.23 Simulation of Fuzzy controller IV. CONCLUSION This study has helped to understand the fundamental converter topologies used in electronics industry. A coupled inductor based D.C to D.C converter was designed and hardware implementation of the same was done. The proposed SIMO Converter had the following advantages: 1) The topology adopts only one power switch to achieve the objective of high efficiency power conversion. The simulation results showed 90 % efficiency. 2) The voltage gain can be substantially increased by increasing the turn’s ratio of the coupled inductor 3) The stray energy can be recycled by a clamped capacitor into the auxiliary side or High voltage side circuit to ensure the property of voltage clamping. 4) The presence of auxiliary inductor assist the switch turn ON under ZCS condition. 5) The switch voltage stress is not related to the input voltage so that it is more suitable for a dc power conversion mechanism with different input voltage levels. 6) The converter is flexible to modify and can be used for applications requiring one common ground. The SIMO converter can be modified to make the outputs isolated so that it can be used as the active front end for D.C to A.C multi-level inverters Thus the proposed SIMO Converter provides designers with an alternative choice for boosting a low voltage power source to multiple outputs with different voltage levels efficiently. V. LIMITATIONS AND FUTURE SCOPE The efficiency of proposed converter decreases when the number of outputs increases beyond three. It is worthy to investigate the proposed converter’s efficiency of power conversion when used to power multi-level inverter requiring more than two sources. REFERENCES [1] High-Efficiency Single-Input Multiple-Output DC–DC Converter, Rong-Jong Wai, Senior Member, IEEE, and Kun- HuaiJheng; IEEE Transactions On Power Electronics, Vol. 28, No. 2, February 2013 [2] P. Patra, A. Patra, and N. Misra, “A single-inductor multiple-output switcher with simultaneous buck, boost and inverted outputs,” IEEE Trans. Power Electron., vol. 27, no. 4, pp. 1936–1951, Apr. 2012. [3] A. Nami, F. Zare, A. Ghosh, and F. Blaabjerg, “Multiple-output DC–DC converters based on diode-clamped converters configuration: Topology and control strategy,” IET Power Electron., vol. 3, no. 2, pp. 197–208,2010. [4] Tutorial on Fuzzy logic applications in power systems, Prepared for the IEEE-PES Winter meeting in Singapore, January 2000. [5] Comparison of Mamdani-Type and Sugeno-Type Fuzzy Inference Systems for Air Conditioning System, International Journal of Soft Computing and Engineering (IJSCE) ISSN: 2231-2307, Volume-2, Issue-2, May 2012. Books [6] Power Electronics:Essentials and applications by L .Umanand. [7] N. Mohan, T. M. Undeland, and W. P. Robbins, Power Electronics: Converters,Applications, and Design. New York: Wiley, 1995.